Разработка электропривода по системе ТРН-АД управления скоростью
РЕФЕРАТ
ЭЛЕКТРОПРИВОД, АСИНХРОННЫЙ, РЕГУЛИРУЕМЫЙ, НЕРЕВЕРСИВНЫЙ, СИНТЕЗ,
ПОСЛЕДОВАТЕЛЬНАЯ КОРРЕКЦИЯ, ИССЛЕДОВАНИЕ, ОДНОКОНТУРНАЯ, СТАТИКА, ДИНАМИКА.
В курсовой работе разработан электропривод по системе тиристорный
регулятор напряжения - двигатель на основе комплектного электропривода ЭКТ2,
описан один из методов регулирования скорости электроприводов переменного тока,
а также принцип подчиненного регулирования, в соответствии с исходными данными
произведен выбор электродвигателя и силового оборудования, разработана
структурная схема САУ, определены параметры динамических звеньев, проведено
исследование статических и динамических свойств системы ТРН-АД. Описана
структурная схема управления электроприводом, составлены принципиальная и
монтажная схемы на базе комплектного электропривода. Сделаны соответствующие
выводы по итогам проведенной работы.
СОДЕРЖАНИЕ
Введение
. Регулирование
частоты вращения асинхронного двигателя изменением напряжения на статоре
. Выбор
силового электрооборудования
.1 Выбор
электродвигателя
.2 Выбор
преобразовательного устройства
. Расчет
структурной схемы объекта регулирования и регулятора
.1 Структурная
схема объекта регулирования и передаточные
функции
отдельных звеньев
.2 Разработка
системы регулирования скорости с учетом внутренней обратной связи по скорости
.3 Расчет
электрических параметров регулятора скорости
. Анализ
статических и динамических режимов
.1 Построение
статической характеристики
.2 Исследование
переходных процессов
. Описание
схемы управления электропривода
. Выбор
аппаратуры электрооборудования
Заключение
Список
использованных источников
ВВЕДЕНИЕ
Целью данного курсового проекта является закрепление и расширение
теоретических знаний полученных при изучении курса "Системы управления
электроприводами". В проекте разрабатывается и исследуется электропривод
по системе: тиристорный регулятор напряжения - асинхронный двигатель.
Стремление обеспечить оптимальные условия проектирования технологических
процессов способствовало развитию регулируемых электроприводов. В последнее
время все больше используются более экономные и надежные электродвигатели
переменного тока.
Задача разработки регулируемого электропривода переменного тока решалась
сначала при помощи резисторов, включенных в роторную или статорную часть
электродвигателя, но из-за трудностей в эксплуатации, громоздкости и некоторых
других недостатков данная система широкого применения не носила.
Благодаря усилиям направленным на получение простейших и надежных систем
регулируемого электропривода, сокращение релейно-контакторной аппаратуры были
разработаны дроссели, которые включали в статорную обмотку двигателя.
Значительные габаритные параметры дросселей их инерционность и уменьшение
коэффициента мощности обусловили существенные недостатки данной системы
электропривода.
Регулируемый электропривод переменного тока с регулированием напряжения
питания из-за мягкости механических характеристик и сравнительно низких
технико-экономических показателей также не нашел широкого применения.
Целью курсового проекта является изучения принципа регулирования скорости
электропривода с асинхронным электродвигателем, разработка и исследование ЭП по
системе ТРН-АД.
1. Регулирование частоты вращения асинхронного
двигателя изменением напряжения на статоре
Изменение напряжения, подводимого к обмотке статора асинхронного
двигателя, позволяет регулировать скорость с помощью относительно простых
технических средств и схем управления. Для этого между сетью переменного тока
со стандартным напряжением U1ном и статором электродвигателя включается
регулятор напряжения.
При регулировании частоты вращения асинхронного двигателя изменением
напряжения, подводимого к обмотке статора, критический момент Мкр асинхронного
двигателя изменяется пропорционально квадрату подводимого к двигателю
напряжения Uрет, а скольжение от Uрег не зависит.
Рис.1.1.
Механические характеристики асинхронного двигателя с фазным ротором при
различных сопротивлениях резисторов, включенных в цепь ротора
Если
момент сопротивления рабочей машины больше пускового момента электродвигателя
(Мс > Мпуск), то двигатель не будет вращаться, поэтому необходимо запустить
его при номинальном напряжении или на холостом ходу.
Рис.
1.2. Схема регулирования скорости асинхронного двигателя путем изменения
напряжения на статоре
Рис.
1. 3. Механические характеристики асинхронного двигателя при изменении
напряжения подводимого к обмоткам статора
Регулировать
частоту вращения короткозамкнутых асинхронных двигателей таким способом можно
только при вентиляторном характере нагрузки. Кроме того, должны использоваться
специальные электродвигатели с повышенным скольжением.
Для
изменения напряжения применяют трехфазные автотрансформаторы и тиристорные
регуляторы напряжения.
Рис.
1.4. Схема замкнутой системы регулирования скорости тиристорный регулятор
напряжения - асинхронный двигатель (ТРН - АД)
Замкнутая
схема управления асинхронным двигателем, выполненным по схеме тиристорный
регулятор напряжения - электродвигатель позволяет регулировать скорость
асинхронного двигателя с повышенным скольжением (такие двигатели применяются в
вентиляционных установках).
2. ВЫБОР СИЛОВОГО ЭЛЕКТРООБОРУДОВАНИЯ
.1 Выбор электродвигателя
Целям курсового проекта удовлетворяют двигатели серии 4А. Эта серия
включает двигатели основного исполнения, ряд модификаций. Первые соответствуют
общим требованиям и предназначены для эксплуатации в нормальных условиях
работы; это трехфазные асинхронные двигатели с короткозамкнутым ротором,
рассчитанные на частоту питания 50 Гц.
По
условию курсового проекта задана номинальная мощность
и синхронная скорость
В
соответствии с этими параметрами выбираем электрический двигатель 4А160M4Y3
[1].
Аббревиатура
двигателя имеет такую расшифровку:
-
порядковый номер серии;
А
- род двигателя - асинхронный;
- если после 4А отсутствуют IP.., то подразумевается исполнение по
способу защиты от окружающей среды IP44 (закрытое обдуваемое исполнение);
160 - высота оси вращения;- установленный размер по длине станины -
меньший;
отсутствие буквы значит, что при данном установочном размере выполняются
сердечники только одной длины;
- число полюсов;
У3 - климатическое исполнение по ГОСТ 15150-69.
Паспортные данные двигателя 4A160M4Y3:
номинальная
мощность
фазное
напряжение
синхронная
частота вращения
индукция
в воздушном зазоре
линейная
токовая нагрузка статора
плотность
тока
номинальный
коэффициент полезного действия
номинальный
коэффициент нагрузки
главное
индуктивное сопротивление
активное
сопротивление обмотки статора
инд-е
сопротивление рассеяния обмотки статора
активные
сопротивления ротора приведенные к обмотке статора:
активное
индуктивное
рассеяния
пусковой
момент
критический
момент
номинальное
скольжение
критическое
скольжение
динамический
момент инерции ротора
кратность
пускового тока
длительность
пуска
Найдем
- номинальный ток статора:
, ( 2.1 )
Рассчитаем
параметры схемы замещения Т-образной схемы замещения, изображенной на рис. 2.1.
Параметры
схемы замещения в натуральных величинах:
Определим
индуктивности полей рассеяния и статора и ротора соответственно, а также и
индуктивность контура намагничивания.
где
- номинальная круговая частота сети.
;
;
;
;
Суммарное
индуктивное сопротивление определим по формуле:
.2
Выбор преобразовательного устройства
Исходя из найденного номинального значения тока статора (2.1) и условия
курсового проекта, выберем тиристорный регулятор напряжения типа ТРН-380-040-3
УХЛ4 [2].
Тиристорный регулятор напряжения типа ТРН (в дальнейшем «регулятор»)
предназначен для питания активной или активноиндуктивной нагрузки регулируемым
напряжением и питается от трехфазной сети.
Условия эксплуатации:
) высота над уровнем моря - не более 1000 м;
) температура окружающей среды от + 1 до + 35 °С;
) относительная влажность окружающей среды до (80±2)% при температуре +
25 °С без конденсации влаги.
Аббревиатура выбранного преобразователя имеет такую расшифровку:
ТРН - тиристорный регулятор напряжения;
- напряжение сети, В;
- номинальный ток, А;
- трехфазный;
УХЛ4 - климатическое исполнение УХЛ и категория размещения 4
по ГОСТ 15150.
ТЕХНИЧЕСКИЕ ХАРАКТЕРИСТИКИ
Номинальное напряжение сети (Uн), В 380±20%
Частота сети, Гц 50±2
Количество фаз 3
Номинальный ток (Iн), 40 А
Диапазон регулирования выходного напряжения, В 0…Uн
Диапазон регулирования тока, А 0…Iн
Погрешность измерения среднеквадратичного значения
тока, % ±3%
Аналоговые входы 3
Сигнал управления на аналоговом входе (по выбору):
…20 мА (Rвх = 250 Ом)
…+ 5В (Rвх > 100 кOм)
…+ 10 В (Rвх > 5 кOм)
Аналоговые выходы 3 неизолированных токовых выхода
…20 мА (Rн < 750 Ом)
Дискретные входы неизолированные, 3
Напряжение управления дискретных входов, В 0…+ 12(+ 24) В
Входное сопротивление дискретного входа, не менее, кОм 4,7
Два релейных дискретных выхода «РАБОТА» «ОТКАЗ»
Нагрузочная способность дискретного выхода 2 А , 220 В
Степень защиты от внешних воздействий IР22
Рабочее положение вертикальное ±15°
Охлаждение воздушное, принудительное
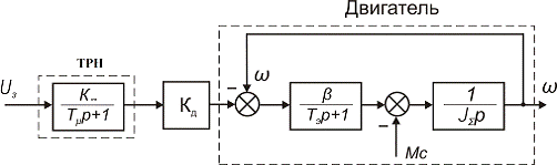
3. РАСЧЕТ СТРУКТУРНОЙ СХЕМЫ ОБЪЕКТА РЕГУЛИРОВАНИЯ И РЕГУЛЯТОРА
.1 Структурная схема объекта регулирования и передаточные функции
отдельных звеньев
Асинхронный двигатель представляет собой существенно не линейное звено.
Для полного анализа используют сложные математические модели и ЭВМ.
А при условии не насыщения магнитной цепи двигателя, симметричности фаз и
т.д. чаще всего используют эквивалентную двухфазовую модель двигателя в
векторной форме.
Но наиболее упрощенную модель можно получить при линеаризации рабочего
участка механической характеристики. При этом передаточная функция
регулируемого двигателя может быть записана в виде апериодического звена:
В данном случаи выходной координатой является момент на валу двигателя,
то есть он рассматривается как источник момента. В этом случаи момент инерции
самого двигателя целесообразно отнесен к передаточному устройству ЭП.
Если
дополнить передаточную функцию двигателя
звеном
,связующим управляющее воздействие, в нашем случае
частоту, с разницей
, а так же передаточной функцией механической части в
виде одномассовой схемы, тогда мы може м получить структурную схему
асинхронного двигателя. А при дополнении этой схемы передаточной функцией
тиристорного регулятора напряжения которая может бить представлена в виде:
мы
получим требуемую структурную схему объекта регулирования.
Рис.3.1
Структурная схема объекта регулирования
Рассчитаем
параметры передаточных функций для данной структурной схемы.
Передаточная
функция тиристорного регулятора напряжения будет иметь вид:
где,
-
коэффициент усиления ТРН.
-
постоянная времени ТРН.
Остальные
параметры схемы можно определить по следующим соотношениям:

-коэффициент
передачи двигателя.
.2
Разработка системы регулирования скорости с учетом внутренней обратной связи по
скорости
С целью получения необходимых динамических свойств системы в данной
курсовой роботе используем контур регулирования с обратной связью по скорости.
Коэффициент обратной связи по скорости :
Таким
образом, обобщенная структурная схема будет иметь такой вид:
Рис.3.2
Структурная схема регулирования скорости
Передаточная
функция двигателя будет иметь вид:
Рис.3.3
Структурная схема контура регулирования скорости
Передаточная функция объекта регулирования скорости равна:
Регулятор
скорости будем выбирать, исходя из желаемой передаточной функции
оптимизированного разомкнутого контура скорости:
где
- коэффициент демпфирования, равный 0.5…4; значение
соответствует оптимальному по быстродействию
переходному процессу.
Определяем
передаточную функцию регулятора скорости, воспользовавшись соотношением
-
постоянная времени интегрирования регулятора.
Таким
образом, исходный разомкнутый контур регулирования с двумя большими постоянными
времени
и
удалось
заменить оптимизированным контуром, обладающим астатизмом первого порядка и
обеспечивающим высокое быстродействие благодаря малости постоянных времени, оставшихся
не скомпенсированными.
Как следует из полученного результата для одновременной компенсации двух
постоянных времени потребуется пропорционально-интегрально-дифференциальный
(ПИД) регулятор скорости.
Рис.3.4 Схема электрическая принципиальная ПИД-регулятора
.3 Расчет электрических параметров регулятора скорости
Рассчитаем
параметры ПИД-регулятора скорости (
,
,
,
,
.) на
базе операционного усилителя К140УД6 .
,
Из
стандартного ряда Е12 принимаем
4. АНАЛИЗ
СТАТИЧЕСКИХ И ДИНАМИЧЕСКИХ РЕЖИМОВ
4.1
Построение статической характеристики
Для построение механической характеристики двигателя который используется
в данном курсовом проекте воспользуемся формулой Клосса
где
-
критический момент
-
критическое скольжение
Рис.4.1
Механическая характеристика АД
Статические
характеристики замкнутой системы для верхнего и нижнего придела диапазона
регулирования, который по условию задан D=1/100, а именно верхний придел
регулирования скорости равен
, нижний
-
, показаны на рис.4.2.
Рис.4.2
Статические характеристики замкнутой системы
Из
рисунка видно, что исследуемая замкнутая система имеющая отрицательную обратную
связь по скорости имеет абсолютно жесткую механическую характеристику.
.2 Исследование переходных процессов
Проанализируем
данную систему в трех режимах:
· Пуск на
холостом ходу (
);
· Наброс
нагрузки, равной
· Сброс
нагрузки (
)
Для анализа динамических свойств воспользуемся пакетом моделирования
динамических систем Simulink, среды MATLAB 7.7.
Для исследования воспользуемся двумя различными моделями, с учетом и без
учета ограничений регулятора скорости (рис.4.3, рис.4.4. ).
Они составлены из отдельных блоков. Каждый блок реализует определенный
элемент структурной схемы. Модель содержит и другие компоненты, предназначенные
для обеспечения работоспособности и визуализации результатов моделирования.
Описание элементов модели.
- Блок Step - источник одиночного перепада. При настройке блока
устанавливаем конечное значение воздействия 7,17 В, что соответствует разгону
двигателя до номинальной скорости.
- Блок Scope - виртуальный осциллограф. Позволяет представить
результаты моделирования в виде временных диаграмм.
Блок Sum - обеспечивает алгебраическое суммирование входных
сигналов.
Блок Gain - масштабирующее звено. Соответствует безинерционному
звену структурной схемы.
Блок Transfer Fcn - создает передаточную функцию в виде
отношения двух полиномов. В данной модели с помощью блока Transfer Fcn
реализуется апериодическое звено 1-го порядка.
Блок Integrator - интегрирует входной сигнал, соответствует
интегрирующему звену структурной схемы.
Блок Derivative - служит для численного дифференцирования
сигналов.
- Блок Saturation - нелинейное звено сигнал на выходе которого равен
входному сигналу до тех пор, пока не достигнет порогов ограничения. Для схемы
управления собранной на операционных усилителях напряжение ограничивается на
уровне 10 В.
Анализ динамических режимов без учета ограничений
Модель системы без учета ограничений представлена на рис 4.3.
Графики изменения момента и скорости, при реакции на входной скачек без
учета ограничений на выходе регулятора скорости, и тиристорного преобразователя
напряжения, представлены на рис.4.5. и рис.4.6.
Основные показатели качества переходных процессов:
При
- был произведен пуск двигателя на холостом ходу.
При
- снятие нагрузки.
Время
переходного процесса:
Перерегулирование:
Колебательность:
Анализируя полученные результаты можно сказать: так как в начальный
момент времени напряжение обратной связи по скорости равно нулю, то при этом
максимальному уровню сигнала с выхода регулятора скорости соответствует
максимальный сигнал с выхода ТРН который обеспечивает минимальное временя
разгона двигателя. По мере разгона сигнал на входе регулятора уменьшается что
приводит к стабилизации скорости.
Анализ
динамических режимов с учетом ограничений
В реальных
электроприводах напряжение на выходе операционных усилителей ограничивается на
уровне 10 В.
Графики изменения момента и скорости, при реакции на входной скачек с
учетом ограничений на выходе регулятора скорости, и тиристорного
преобразователя напряжения представлены на рис.4.7. и рис 4.8.
Основные показатели качества переходных процессов:
При
- был произведен пуск двигателя на холостом ходу
При
- наброс нагрузки.
При
- снятие нагрузки
Время
переходного процесса:
Перерегулирование:
Колебательность:
Из
полученных результатов моделирования можно сделать следующие выводы: что при
введении ограничений на выходные сигналы интегральной составляющей регулятора и
самого регулятора, а также тиристорного преобразователя напряжения,
незначительно, но улучшаются показатели качества переходных процессов.
Рис.4.3 Структурная схема системы ТРН-АД без учета ограничений
ПИД-регулятора скорости
Рис.4.4 Структурная схема системы ТРН-АД с учетом ограничений
ПИД-регулятора скорости
Рис 4.5 График переходного процесса скорости двигателя в исследуемой
системе без учета ограничений
, Нм
t,c
Рис. 4.6 График переходного процесса момента двигателя в исследуемой
системе без учета ограничений
w рад/с
t,c
Рис.4.7 График переходного процесса скорости двигателя в исследуемой
системе с учетом ограничений.
, Нм
t,c
Рис.4.8 График переходного процесса момента двигателя в исследуемой
системе учетом ограничений.
Исследование динамических режимов на основе двухфазной модели АД
Рис. 4.9 Структурная схема системы ТРН-АД на основе двухфазной модели АД
Рис.4.10 Структурная схема двухфазной модели АД в системе координат
статора а-в
Рис.4.11 Структурная схема тиристорного регулятора напряжения
w рад/с
t,c
Рис.4.12 График переходного процесса скорости двигателя в исследуемой
системе на основе двухфазной модели АД.
M, Нм
t,c
Рис.4.12 График переходного процесса момента двигателя в исследуемой
системе на основе двухфазной модели АД
Ua, B
t,c
Ub, B
t,c
Uc, B
t,c
Рис.4.13 Графики переходного процеса напряжения Ua, Ub, Uc системы
ТРН-АД, ПИД - регулятор скорости.
5. КОНСТРУКТОРСКАЯ РАЗРАБОТКА И ОПИСАНИЕ СХЕМЫ УПРАВЛЕНИЯ ЭЛЕКТРОПРИВОДА
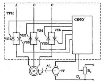
Асинхронный ЭП включает следующие функциональные блоки:
- трансформатор тока максимальной защиты;
- трансформатор тока перегрузки;
- силовой тиристорный блок;- тиристор в цепи динамического торможения;
- блок питания;
- блок включения;
- блок управления динамическим торможением;
- блок защиты;
Схема
может обеспечивать прямой пуск и реверс двигателя, динамическое торможение и
реверс, пуск и реверс с фазовым управлением, динамическим торможением и
реверсом. Схема имеет следующие виды защит: максимально-токовую с временем
срабатывания не более 0,015 с; от перегрузки по току с временем отключения не
более 20 с при токе, равном 1,35 тока уставки; от понижения напряжения до
0,7-0,45 номинального; от исчезновения тока в одной из фаз. Схема рассчитана на
Іном=400А, номинальное напряжение до 440 В, число включений 2400 в час.
Электрическая износостойкость составляет
циклов.
Рис. 5.1 Електрична принципова схема системи ТРН-АД
. ВЫБОР АПАРАТУРЫ И СОСТАВЛЕНИЕ СПЕЦИФИКАЦИИ НА ЭЛЕКТРООБОРУДОВАНИЕ
Выбор автоматического выключателя. Рекомендуется устанавлевать
выключатели с рабочим током большим в 2-4 раза от номинального входного стока
ТРН. Виберем автоматический виключатель ВА8832 [3] фирмы ІЕК с характеристиками:
Пусковой
ток -
Номинальный
тока теплового расцепителя -
Уставка
электромагнитного расцепителя -
Вес
- 0.92 кг
Габаритные
розмеры - Ш=76 мм, В=120 мм, Г=70 мм.
В
качестве давача скорости выберем тахогенератор фирмы Baumer Hubner CmbH GT 3
[4] с следующими характеристиками:
фланец
D=60 мм
напряжение
5мВ/об/мин
максимальная
сокрость 10000 об/мин.
момент
инерции
диаметр
вала d=6 мм
Для силовых цепей выбираем кабель марки ВВГ количеством жил 3 сечением 4
кв. мм. Кабель ВВГ силовой, с медными токопроводящими жилами, однопроволочними
или многопроволочными, круглой или секторной формы; 1 или 2 класса ГОСТ 22483.
Изоляция жил кабеля ВВГ - ПВХ пластикат. Изоляция кабеля ВВГ - ПВХ оболочка.
Назначение товара : Кабель ВВГ применяется для электрических установок при
стационарной, неподвижной прокладке в осветительных и силовых сетях, а также
для монтажа электрооборудования, машин, механизмов и станков при номинальном
переменном напряжении 660 Вольт и 1000 Вольт частотой 50 Герц. Кабель ВВГ
рассчитан на прокладку в стальных трубах, металлорукавах, пустотных каналах
строительных конструкций, в лотках, кабельных эстакадах, в блоках и на открытом
воздухе, при отсутствии растяжений и механического воздействия на кабель.
Кабель ВВГ применяется при одинарной прокладке и в пучках, при температуре
окружающей среды от - 40 до +50 С. А также выберем кабель марки ВВГ для цепи
обратной связи количеством жил 2 сечением 1 кв. мм.
В качестве клеммных зажимов для силовых цепей выбираем зажимы серии ЗНИ-6
фирмы ИЭК [3] (ГОСТ Р 50030.7.2-2000). В качестве клеммных зажимов для цепей
управления выбираем зажимы серии ЗНИ-2,5 фирмы ИЭК. ЗНИ служат для безопасного
и компактного подключения фазных, нулевых и защитных (земля) проводников
различного сечения. Выполнен из цветного негорючего полиамида - желто-зеленого
(земля), синего (ноль), серого, зеленого (фаза). Комплектуются маркером для
нанесения номера.
Также поставляются боковые заглушки для клеммных зажимов серии ЗНИ, цвета
синий, серый, зеленый. Конечные зажимы могут закрываться пластиковыми
заглушками соответствующего размера и цвета.
Характеристики ЗНИ-6: номинальный ток - 50 А.
Характеристики ЗНИ-2.5: номинальный ток - 24 А, габаритные размеры - L =
47 мм, H = 42 мм, W = 8 мм.
ЗАКЛЮЧЕНИЕ
асинхронный двигатель
напряжение статор
Целью данного курсового проекта - разработка Электропривода по системе
ТРН-АД управления скоростью.
В проекте приведены краткие теоретические сведения о методе регулирования
частоты вращения асинхронного двигателя путем изменением напряжения на статоре.
На основе выданного задания выбран двигатель 4А160М8У3, тиристорный регулятор
напряжения ТРН-380-040-3 УХЛ4; была разработана электрическая принципиальная
схема системы ТРН-АД, составлена структурная схема системы управления,
рассчитаны параметры ее передаточных функций. Также составлена модель системы
тиристорный регулятор напряжения - асинхронный двигатель в пакете моделирования
динамических систем Simulink, среды MATLAB 7.7.
Рассчитаны и построены статические и механические характеристики
приведено моделирование динамических режимов электропривода при пуске, набросе
и сбросе нагрузки.
Анализ
осциллограмм показывает, что время переходного процесса при пуске составляет
,
перерегулирование при пуске составляет σ=5,7 %, что удовлетворяет нашим требованиям.
Такая простая по устройству система управления позволяет
регулировать скорость электропривода, формировать требуемые статические и
динамические характеристики его, а также улучшить энергетические и
технико-экономические показатели. Основными недостатками системы являются
необходимость проведения сложных наладочных работ и тахометрического контроля
частоты вращения, что вызывает дополнительные трудности, связанные с
обеспечением передачи маломощных сигналов.
Таким
образом, можно сделать заключение о том, что система ТРН-АД имеет показатели
качества, удовлетворяющие условию курсового проекта.
СПИСОК
ИСПОЛЬЗОВАННЫХ ИСТОЧНИКОВ
1.
Кравчик
А.Э., Шлаф М.М., Афонин В.И., Соболевская Е.А. Асинхронныедвигатели серии 4А. -
М.: Энергоатомиздат, 1982г. -504с.
<http://deg.com.ua/>
<http://www.iek.ua/>
<http://hubner.ru/>
1.
Чунихин
А.А. Электрические аппараты. Учебник для вузов. - 3-е изд., перераб. и доп. -
М.: Энергоатомиздат, 1988.- 720 с.