|
Наименование
помещения
|
Освещенность,
лк
|
Тип
светильника
|
Удельная
нагрузка осветительной сети на единицу площади ω100, Вт/м²
|
|
Производственные
помещения
|
75
|
УПД
ДРЛ
|
6,9
|
|
Служебно-бытовые
помещения
|
100
|
ОДОР
ЛБ
|
4,8
|
2.2.2
Расчет электрических нагрузок осветительной сети
Для расчета электрических нагрузок осветительной
сети воспользуемся методом удельной нагрузки осветительной сети на единицу
площади [7].
, (2.1)
где Руст - установленная
нагрузка светильников;
ω - удельная
нагрузка осветительной сети на единицу площади светильников, Вт/м²;
S - площадь помещения.
ω определим из
формулы:
, (2.2)
где ω - удельная
нагрузка осветительной сети на единицу площади светильника;
ω100
- удельная мощность светильника при освещенности помещения 100 лк;
Ен - требуемая освещенность помещения.
Результаты расчетов приведены в таблице 2.3.
Таблица 2.4 - Установленные нагрузки систем
искусственного освещения помещений цеха
|
Наименование
помещения
|
Pуст, кВт
|
|
Производственные
помещения
|
3,5
|
|
Служебно-бытовые
помещения
|
1,27
|
Расчетная нагрузка по активной мощности на вводе
в помещение, а также нагрузка питающих линий определяется умножением
установленной мощности на коэффициент спроса:
Ррасч =Руст ∙Кс.а.,
(2.3)
где Ррасч - расчетная нагрузка по
допустимому нагреву по активной мощности системы искусственного освещения;
Руст - установленная нагрузка системы
освещения
Кс.а - коэффициент спроса по активной
мощности.
Он равен [3]:
0,9 - для
производственных зданий, состоящих из отдельных крупных пролетов;
0,95 - для
административно-бытовых, инженерно-лабораторных и других корпусов.
Расчетная нагрузка по реактивной мощности на
вводе в помещение рассчитывается по формуле:
, (2.4)
где Qрасч - расчетная
нагрузка по допустимому нагреву по реактивной мощности системы искусственного
освещения;
Ррасч - расчетная нагрузка по
допустимому нагреву по активной мощности системы искусственного освещения;
cosφ - коэффициент
мощности светильников (cosφ=0,57).
Таблица 2.5 - Расчетные нагрузки систем
искусственного освещения помещений цеха
|
Наименование
помещения
|
Pрасч, кВт
|
Qрасч, кВАр
|
|
Производственные
помещения
|
3,15
|
4,54
|
|
Служебно-бытовые
помещения
|
1,2
|
1,73
|
Расчетные нагрузки узла по полной мощности
осветительной сети, рассчитываются как алгебраическая сумма нагрузок.
(кВА).
2.3
Суммарная расчетная нагрузка цеха по допустимому нагреву
Расчетная нагрузка цеха по допустимому нагреву
является суммой нагрузок силовой и осветительной сети по допустимому нагреву.
Результаты расчетов приведены в таблице 2.6.
Таблица 2.6 - Расчетные нагрузки по допустимому
нагреву по каждой смене
|
№
смены
|
Загрузка
смены
|
Силовая
сеть
|
Осветительная
сеть
|
Суммарная
нагрузка РП
|
|
|
Pрасч, кВт
|
Qрасч, кВАр
|
Sрасч, кВА
|
Ррасч,
кВт
|
Qрасч, кВАр
|
Sрасч, кВА
|
Pрасч, кВт
|
Qрасч, кВАр
|
Sрасч, кВА
|
|
1
|
1
|
237,67
|
154,64
|
283,55
|
4,35
|
6,27
|
7,63
|
242,02
|
160,91
|
288,67
|
|
2
|
0,7
|
204,17
|
112,453
|
233,09
|
4,35
|
6,27
|
7,63
|
205,37
|
114,18
|
235
|
3.
Проектирование внешней сети питания объекта
3.1
Выбор количества силовых трансформаторов
Технически и экономически обоснованный выбор
числа и мощности трансформаторов для главных понизительных и цеховых подстанций
промышленных предприятий осуществим согласно нормам[8].
Большинство приемников электроэнергии
гальванического цеха это приемники первой категории по бесперебойности
электроснабжения. Учитывая, что в цехе находится оборудование, кратковременный
перебой в питании которого может привести к гибели обслуживающего персонала
следует выбрать количество силовых трансформаторов равное двум.
3.2
Расчет нагрузок по допустимому нагреву по трансформаторам
Распределим нагрузку по трансформаторам в НУРе,
так чтобы распределение между трансформаторами было по 50% на каждый:
Таблица 3.1 - Электроприемники подключенные к
трансформатору № 1
|
Номер
ПЭ на плане
|
Наименование
технических групп оборудования
|
|
1.1
|
Камера
сушил. с эл-обогревом t=120 °С
|
|
2
|
Камера
охладительная
|
|
3.1
|
Камера
сушил. с эл-обогревом t=200 °С
|
|
4
|
Распыл.
камера с гидрофильтром и насосом
|
|
5
|
Вакуум
насос ЗК-9
|
|
6
|
Насос
|
|
7
|
Передвижной
фильтр-пресс
|
|
8
|
Шкаф
сушильный электрический
|
|
9.1
|
Установка
для обезжиривания
|
|
10.1
|
Ванна
хромир. с вент. отсосом и эл/обогревом
|
|
19.1;
19.2
|
Сантехнические
вентиляторы
|
|
20.1-20.2
|
Тали
электрические
|
|
21.1-21.2;
22
|
Загрузочные
устройства
|
|
23
|
Кран
подвесной
|
|
Осветительная
сеть 50%
|
Таблица 3.2 - Электроприемники подключенные к
трансформатору №2
|
Номер
ПЭ на плане
|
Наименование
оборудования
|
|
1.2-1.3
|
Камера
сушил. с эл-обогревом t=120 °С
|
|
3.2
|
Камера
сушил. с эл-обогревом t=200 °С
|
|
11
|
Насос
|
|
12
|
Установка
приготовления щел. раствора
|
|
15;
16
|
Шкафы
сушильные
|
|
17
|
Копировальная
рама с центрифугой
|
|
21.3;
21.5-21.6
|
Загрузочные
устройства
|
|
18
|
Сантехнический
вентилятор
|
|
Осветительная
сеть 50%
|
Результаты расчета нагрузок по допустимому
нагреву на каждый из трансформаторов приведены в таблице 3.3.
Таблица 3.3 - Результаты расчета нагрузок по
допустимому нагреву по трансформаторам в НУРе
|
Узлы
нагрузки
|
P, кВт
|
Q, кВАр
|
S, кВА
|
I, А
|
|
На
трансформатор № 1
|
121,286
|
79
|
144,7456
|
219,92
|
|
На
трансформатор № 2
|
118,9145
|
72,6
|
139,32
|
211,675
|
Рассчитаем нагрузку в ПУРе, для этого примем,
что трансформатор №2 выходит из строя и на трансформатор №1 подключены только
приемники первой категории и освещение.
Таблица 3.4 - Электроприемники подключенные к
трансформатору №1 в ПУРе
|
Номер
ПЭ на плане
|
Наименование
технических групп оборудования
|
|
1.1-1.3
|
Камера
сушил. с эл-обогревом t=120 °С
|
Камера
охладительная
|
|
3.1-3.2
|
Камера
сушил. с эл-обогревом t=200 °С
|
|
4
|
Распыл.
камера с гидрофильтром и насосом
|
|
5
|
Вакуум
насос ЗК-9
|
|
6
|
Насос
|
|
10.1
|
Ванна
хромир. с вент. отсосом и эл/обогревом
|
|
11
|
Насос
|
|
12
|
Установка
приготовления щел. раствора
|
|
19.1;
19.2
|
Сантехнические
вентиляторы
|
|
21.1-21.3;
21.5-21.6; 22
|
Загрузочные
устройства
|
|
23
|
Кран
подвесной
|
В ПУРе когда выходит из строя трансформатор №1
на трансформатор №2 подключены те же приемники что и при выходе из строя
трансформатора №2, поэтому рассчитываем только один режим.
Таблица 3.5 - Результаты расчета нагрузок по
допустимому нагреву в ПУРе
|
Режим
работы электроприемников
|
Нагрузка
по допустимому нагреву
|
|
P, кВт
|
Q, кВАр
|
S, кВА
|
I, А
|
|
ПУР
|
223,69
|
153,5771
|
271,336
|
412,25
|
3.3
Расчет мощности силовых трансформаторов понижающей подстанции с учетом
компенсации реактивной мощности
Выбор мощности
трансформаторов производится на основании расчетной нагрузки в НУРе с учетом
режима энергоснабжающей организации по реактивной мощности. В ПУРе (при
отключении одного трансформатора) для надежного электроснабжения потребителей
предусмотрено их питание от оставшегося в работе трансформатора. При этом все
неответственные потребители для снижения загрузки трансформатора отключаются
[4].
В гальваническом цехе
агрессивная среда, поэтому трансформатор расположим в специально отведенном для
этого электропомещении.
Предполагая, что реактивную
мощность через трансформатор мы можем не пропускать, а компенсировать ее на
низшей стороне, используя значения таблиц 3.3 и 3.5 определяем коэффициенты
загрузки трансформаторов в НУРе:
, (3.1)
где
- коэффициент перегрузки, зависящий
от системы охлаждения трансформатора (для масляных
);
- расчетная загрузка по допустимому
нагреву в ПУРе по активной мощности;
- расчетная загрузка по допустимому
нагреву в НУРе по активной мощности;
Таким образом коэффициент загрузки
трансформатора №1 в НУРе будет равен:
.
Аналогично коэффициент загрузки
трансформатора №2 в НУР-е :
.
Расчетная необходимая мощность
трансформатора №1:
, (3.2)
где
- коэффициент загрузки
трансформатора в НУРе;
- расчетная загрузка по допустимому
нагреву в НУРе по активной мощности.
(кВА).
Расчетная необходимая мощность
трансформатора №2:
(кВА).
Из стандартного ряда трансформаторов выбираем
трансформаторы марки ТМ-250/10. Параметры трансформатора возьмем из [8].
Таблица 3.6 - Параметры трансформатора ТМ-160/10
, кВАНапряжение, кВ
,
кВт
,
|
кВт ,% , %
|
|
|
|
|
|
|

|
|
|
|
|
|
|
160
|
6
|
0,4
|
0,56
|
2,65
|
4,5
|
2,4
|
- значение
оптимальной реактивной мощности, передаваемой из энергосистемы в сеть
предприятия в период максимальных нагрузок энергосистемы для проектируемых и
действующих предприятий [4].
, (3.4)
где
- такой тангенс угла
, который
обеспечит устойчивую работу энергосистемы;
- расчетная нагрузка по активной
мощности потребителя.
Значение
задаются
энергосистемой. Как правило это значение приравнивают к
.
(кВАр).
Рассчитаем пропускную способность
трансформаторов по реактивной мощности:
, (3.5)
(кВАр),
, (3.6)
(кВАр).
Аналогично для трансформатора № 2:
(кВАр),
(кВАр).
Рассчитаем пропускную способность подстанции по
реактивной мощности:
, (3.7)
(кВАр),
(кВАр).
Таблица 3.7 - Нагрузка и пропускная способность
трансформаторов по реактивной мощности
|
Номер
Трансформаторов
|
Нагрузка
по реактивной мощности в НУРе
|
Пропускная
способность по реактивной мощности в НУРе
|
Нагрузка
по реактивной мощности в ПУРе
|
Пропускная
способность по реактивной мощности в ПУРе
|
|
1
|
79
|
104,35
|
153,577
|
11,78
|
|
2
|
72,6
|
107,05
|
153,577
|
11,78
|
Как видим из таблицы 3.7, пропускная
способность подстанции и каждого трансформатора в отдельности позволяет
обеспечить передачу реактивной мощности
только в НУРе следовательно,
осуществлять компенсацию требуемой реактивной мощности по высокой стороне
(пропуская ее через трансформатор) в ПУРе не возможно, поэтому приходится
устанавливать батареи конденсаторов на нижней стороне. Применим в качестве
компенсирующего устройства батареи косинусных конденсаторов (что позволит
сгенерировать столько реактивной мощности, сколько будет необходимо)
установленных на низшей стороне.
Определим реактивную мощность,
которую необходимо скомпенсировать по формуле:
(3.8)
где
- реактивная мощность холостого
хода трансформатора;
- значение
оптимальной реактивной мощности, передаваемой из энергосистемы в сеть предприятия
в период максимальных нагрузок энергосистемы для проектируемых и действующих
предприятий;
- реактивной
мощности суммарные потери реактивной мощности в трансформаторе.
Рассчитаем потери реактивной мощности холостого
хода трансформатора:
, (3.4)
(кВАр).
Активное сопротивление
двухобмоточного трансформатора рассчитаем по формуле:
, (3.5)
(Ом).
Реактивное сопротивление рассчитаем
по формуле:
, (3.6)
(Ом).
Рассчитаем загрузочные потери
реактивной мощности в трансформаторе:
(3.7)
где
,
- активная и реактивная
мощности, что протекают по сопротивлениям;
- напряжение ;
- реактивное сопротивление, потери в
котором рассчитываем.
(кВАр).
(кВАр).
Рассчитаем суммарные потери
реактивной мощности по трансформаторах:
(кВАр).
(кВАр).
Найдем значения реактивной мощности,
которые необходимо скомпенсировать с учетом того, что компенсация будет
осуществляться по каждому трансформатору в отдельности:
, (3.8)
где
- мощность конденсаторной установки;
- расчетная нагрузка цеха по
допустимому нагреву по реактивной мощности;
- суммарные потери реактивной
мощности в силовом трансформаторе;
- реактивная мощность, выделяемая энергосистемой
в сеть потребителя.
для трансформатора №1:
(кВАр);
для трансформатора №2:
(кВАр).
Необходимую мощность конденсаторной
установки формируем косинусными конденсаторами КЭП1-0,4-5-2 У1.
3.4
Выбор выключателей на РП 6 кВ
При выборе оборудования пренебрегаем
сопротивлением шин 6 кВ. Выбор выключателя выполняем исходя из ПУРа питающей
сети, когда один трансформатор и БСК находятся в неработоспособном состоянии.
По условию задания токи
короткого замыкания на шинах РП
кА и
кА. Выбираем вакуумный выключатель
марки ВВ/TEL - 10 - 20/630 с такими параметрами: Uн=10 кВ; tС.В.
=0,025 c; Iн=630
А; Іпр.скв.=52 кА; Ін.откл.=20 кА; βн=0,4;
Іт=20 кА; tт=3 c [11].
Выключатели выбираются по следующим условиям
[9]:
1) По номинальному напряжению.
) По рабочему току.
) По коммутационной способности на симметричный
ток к.з..
) По коммутационной способности на асимметричный
ток к.з.
) По электродинамической стойкости.
) По термической стойкости.
Сделав проверку по вышеперечисленным условиям,
делаем вывод, что выбранный вакуумный выключатель удовлетворяет всем условиям.
Выключатель данной марки, с его параметрами, может быть установлен в качестве
секционного выключателя.
3.5
Выбор питающего кабеля 6 кВ
Выбор питающего кабеля будем производить с
использованием метода экономических интервалов. Так как этот метод дает
возможность учесть дискретность шкалы сечений КЛ, реальную стоимость КЛ, потери
мощности и амортизационные отчисления. В НУР ток проходящий через кабель:
, (3.9)
,
Данному значению тока соответствует
сечение 50 мм² [5].
Выбираем кабель марки АСБ-3×50 для прокладки в земле (траншеях).
В послеаварийном режиме ток
проходящий через кабель:
. (3.10)
Исходя из длительного допустимого тока, выбираем
кабель сечением 35мм².
Проверяем кабель на термическую стойкость [9].
, (3.11)
где
- интеграл Джоуля;
- тепловой импульс. Согласно [10]
для кабелей
напряжением до 10 кВ с алюминиевыми жилами.
.
Выбираем кабель марки [5] АСБ-3×50.
Рисунок 3.1 − Схема
электрическая двухтрансформаторной подстанции 2КТПГСМ-160 кВА
3.6
Экономическое обоснование выбранного варианта
Наиболее правильным экономическим решением будет
являться вариант при одинаковой надежности, отвечающий техническим требованиям
и имеющий наименьшие приведенные затраты. В качестве экономического сравнения
примем два варианта. В первом варианте конденсаторные установки стоят на
стороне НН, при этом трансформаторы мощностью по 160 кВА. Во втором случае
конденсаторные батареи устанавливаются на стороне ВН, но при этом следует
ставить трансформаторы по 250 кВА каждый.
Таблица 3.8 - Стоимость оборудования в
изменяющейся части обоих вариантов
|
I вариант
|
II вариант
|
|
Наименование
|
Стоимость
|
Наименование
|
Стоимость
|
|
2КТП-ПК-160/6
|
47976
грн
|
2КТП-ПК-250/6
|
48436
грн
|
|
УКМ58М-0,4-50-25 У1
|
2890
грн
|
КЭП1-6,3-75-2У1
|
2053
грн
|
|
Сумма:
|
50868
грн
|
Сумма:
|
50489
грн
|
Рассчитаем капитальные затраты на приобретение,
доставку и монтаж электрооборудования:
К=С0+СМ+СТР , (3.12)
где К - капитальные затраты;
С0 - стоимость электрооборудования
(Тран.);
СМ - Стоимость монтажных работ (10%
от стоимости оборудования);
СТР - Транспортные расходы (5% от
стоимости оборудования).
Полученные данные занесем в таблицу 3.10
Таблица 3.10 - Капитальные затраты на
приобретение и доставку электрооборудования для двух вариантов.
|
Наименование
затрат
|
Стоимость,
грн
|
|
I вариант
|
II вариант
|
|
1.
Стоимость оборудования
|
50868
|
50489
|
|
2.
Стоимость монтажных работ
|
5086,8
|
5048,9
|
|
3.
Транспортные расходы
|
2543,4
|
2524,45
|
|
Сумма:
|
58498,2
|
58062,35
|
ΔК=К1-
К2=58498,2-58062,35=435,85 (грн).
Рассчитаем стоимость потерь в трансформаторах
для первого и второго вариантов.
Согласно [5] рассчитаем потери активной мощности
в трансформаторах и сведем результаты расчетов в таблицу 3.11:
Для 2-х трансформаторов:
, (3.13)
где
,
− потери в трансформаторах кз
и хх соответственно.
Потери энергии:
, (3.14)
Стоимость активных потерь:
, (3.15)
где
− стоимость одного кВт/часа
электроэнергии.
Таблица 3.11 - Потери активной
мощности в трансформаторах
|
Трансформатор
|
, кВт , кВт∙час , грнК/Ц
|
|
|
|
|
1
смена
|
2
смена
|
|
|
|
|
ТМ-160
|
6,587
|
3,61
|
29775,24
|
8932,57
|
|
|
ТМ-250
|
8,752
|
5,308
|
41055,2
|
12316,56
|
|
(грн),
Как видим по расчетам первый
вариант, не смотря на немного большие капитальные вложения, является более
выгодным, так как в результате эксплуатации. За счет значительно меньших потерь
в трансформаторах вложенные деньги окупятся быстрее.
4. Формирование и расчет
распределительной силовой сети цеха напряжением до 1000 В
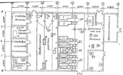
.1 Распределение силовых приемников
электроэнергии по узлам сети и расчет параметров сети
В проектируемом цехе
большинство ПЭ первой категории, поэтому питающую сеть выполним по радиальной
схеме, которая обеспечивает высокую надежность потребителей. Все ПЭ запитаем от
СП (вариант, когда подключать все ПЭ к ячейкам РУ повышает надежность, так как
мы получим радиальную схему соединения, но так же при этом следует
израсходовать значительные капиталовложения), все СП магистрально подключены к
РУНН.
Распределение силовых
приемников электроэнергии по узлам нагрузки сети будем делать, обеспечивая
надежность снабжения приемников электроэнергии. Узлы нагрузки необходимо
приближать к приемникам электроэнергии, но при этом не допускать значительного
удаления от вышележащих узлов.
Силовые пункты следует
размещать так, чтоб не мешать технологическому процессу. Количество СП,
подключаемые к ним ПЭ и результаты расчетов указаны в таблице 4.1. Расчет
узловых нагрузок для каждого СП рассчитываем методом упорядоченных диаграмм (п.
2.1, формулы (2.1) - (2.11)).
Таблица 4.1− Результаты
расчета нагрузок методом упорядоченных диаграмм
|
Номер СП
|
Номер
подключаемого оборудования на плане
|
Ррасч,
кВт
|
Qpacч, кВАр
|
Spacч, кВА
|
Iрасч, А
|
|
1
|
1.1;
7; 21.1
|
59,8
|
39,54
|
71,69
|
103,5
|
|
2
|
3.1;
21.2
|
60,1
|
36,71
|
70,42
|
101,65
|
|
3
|
19.1;
2; 5; 8; 20.1; 22 50% освещения
|
28,73
|
14,59
|
32,23
|
46,51
|
|
4
|
19.2;
4; 6; 9.1; 20.2; 23
|
16,29
|
13,49
|
21,15
|
30,53
|
|
5
|
1.2;
21.5
|
56,8
|
36,03
|
67,27
|
97
|
|
6
|
1.3;
21.6
|
56,8
|
36,03
|
67,27
|
97
|
|
7
|
3.2;
21.3
|
60,1
|
36,71
|
70,42
|
101,65
|
|
8
|
11;
12; 15; 16; 17; 18; 50% освещения
|
20,236
|
10,256
|
22,69
|
32,75
|
4.2 Расчет параметров питающей сети
Питание силовых пунктов
выполним по радиальной схеме. Для питания СП выбираем согласно условиям нагрева
провод МНПТ [10], так как в цехе агрессивная среда применим кабели с медными
жилами.
КТП-ПК-160/6 поставляются в
двух металлических кабинах с расположенными внутри них силовыми
трансформаторами, шкафами УВН, РУНН шкафом уличного освещения. В кабинах
2КТПГСМ могут быть установлении ячейки КСО и ЩО.
В шкафу УВН установлены
выключатели нагрузки. В шкафу РУНН установлены автоматические выключатели,
имеется общий учет электроэнергии. Номинальные токи автоматических выключателей
подбираются по желанию заказчика. Защита отходящих линий выполняется
встроенными в шкаф автоматическими выключателями ВА57Ф35 [11]. Выберем
параметры выключателей, которые представлены в таблице 4.2:
− по номинальному напряжению
;
− по рабочему току
;
− по конструктивному
исполнению;
− по граничному отключаемому
току
;
− проверка на
электродинамическую стойкость
;
− проверка на термическую
стойкость
.
Для питания ПЭ будем использовать провода МНПТ
проложенный в пластмассовой трубе на отметке -0,2 м. Выбор провода будем
осуществлять по допустимому нагреву, значения сечений приведены в таблицах 7.1.
Определение и расчет сечения проводов и кабелей
по допустимому нагреву:
Сечение проводов и кабелей напряжением до 1 кВ
по условию нагрева выбирается в зависимости от длительно допустимой токовой
нагрузки.
Выбор сечения производится[3]:
) по условию нагрева длительным расчетным током;
) по условию соответствия выбранному аппарату
максимальной токовой защиты.
Таблица 4.2 - Параметры
автоматические выключателей, установленных на РУНН 0,4кВ
|
Номер
присоединения
|
1,
2, 7,(резерв)
|
5,
6
|
3
|
4,
8
|
|
Марка
выключателя
|
ВА57Ф35
|
ВА57Ф35
|
ВА57Ф35
|
ВА57Ф35
|
|
Ном.
Ток выключателя Iном , А
|
80
|
80
|
50
|
40
|
|
Ном.
ток теплового расцепителя, Iном.p, А
|
100
|
100
|
100
|
100
|
Следует заметить, что надежное срабатывание
автоматов в аварийных режимах работы обеспечивается защитным занулением, расчет
параметров, которого будет произведен в разделе охрана труда.
5.
Охрана труда
.1
Электрическое освещение
Создание электрического освещения. С 70-х годов
19-го века весьма быстро развивается техника электрического освещения. Первые
попытки применения электроэнергии для освещения относятся еще к началу 19-го
века. В.В. Петров, наблюдавший в 1802 г. явления электрической дуги, впервые
указал на возможность ее широкого использования для освещения. Явление светящейся
электрической дуги исследовал в 1812г. английский ученый Дэви, который также
высказал мысль о возможности электрического освещения. Создание источника
света, действующего по принципу накаливания проводника током, т.е. лампы
накаливания, явилось первым шагом по пути практического применения
электричества для нужд освещения. Самая ранняя по времени лампа накаливания
была создана французским ученым Деларю в 1820 г. Она представляла собой
цилиндрическую трубку с двумя концевыми зажимами для подвода тока, в ней
накаливалась платиновая спираль. Однако лампа Деларю не получила практического
применения. Но попытки создания ламп накаливания не прекращались.
Особое место в области усовершенствования ламп
накаливания занимают работы русского изобретателя А.Н.Лодыгина (1847-1923). В
1873 г. А.Н. Лодыгин применил электричество для освещения улицы в Петербурге.
От всех предшествующих ламп накаливания лампы Лодыгина отличались тем, что в
них в качестве тела накала применялись тонкие стерженьки из ретортного угля,
помещенные в стеклянный шар или в цилиндр. В начале Лодыгин не удалял воздух из
внутреннего пространства колбы, но затем, в процессе совершенствования своих
ламп, он стал выкачивать воздух из них. В течение 1873-1875 гг. Лодыгиным и его
помощниками было создано несколько конструкций ламп накаливания. Лампы Лодыгина
были самыми ранними по времени осветительным установками, вполне пригодными для
освещения улиц, помещений общественного пользования, кораблей и т.д. Выдающийся
американский техник-изобретатель Т. Эдисон (1847-1931), ознакомившись с
устройством ламп Лодыгина, также занялся их усовершенствованием. После
нескольких лет напряженной работы в 1879 г. Эдисону удалось получить достаточно
хорошую конструкцию лампы накаливания вакуумного типа с угольной нитью. В 1876
г. русский изобретатель П.Н.Яблочков (1847-1896) предложил так называемую
«электрическую свечу» − дуговой источник света без применявшегося ранее
регулятора. Яблочков во время одного из опытов установил, что дуговая лампа
может действовать и без регулятора, если угли поставить параллельно, а не на
одной прямой линии, как это ранее делалось. На этом принципе и была основана
«свеча» Яблочкова, представляющая собой два угольных стержня, разделенных
прослойкой какого-нибудь огнеупорного изолирующего материала, например каолина,
гипса и т.п., испаряющегося под действием электрической дуги. Угли в «свече»
Яблочкова присоединялись к зажимам источника тока, в результате между ними
образовывалась дуга «свеча» Яблочкова горела всего около двух часов. Но для
своего времени она была самым удобным и доступным для широкого круга
потребителей источником света.
Различают следующие системы освещения:
− общее, служащее для освещения
какого-либо помещения или части его с одинаковой освещенностью (при равномерном
освещении) или с различной освещенностью (при общем локализованном освещении);
− местное (стационарное или переносное)
для освещения только рабочих поверхностей;
− комбинированное, представляющее
совокупность общего и местного освещения.
Кроме того освещение различают по видам:
− рабочее, служащее для обеспечения
нормальных условий работы. Его разновидностью является охранное для освещения
границ охраняемой территории;
− аварийное для продолжения работы,
позволяющее персоналу временно продолжать работу при аварийном отключении
рабочего освещения;
− аварийное для эвакуации, служащее для
безопасной эвакуации людей из помещения при аварийном отключении рабочего
освещения.
Помещения с постоянным пребыванием людей должны
иметь, как правило, естественное освещение. Без естественного освещения
допускается проектировать помещения, которые определены соответствующими
главами СНиП на проектирование зданий и сооружений, нормативными документами по
строительному проектированию зданий и сооружений отдельных отраслей
промышленности, утвержденными в установленном порядке, а также помещения,
размещение которых разрешено в подвальных и цокольных этажах зданий и
сооружений. Естественное освещение подразделяется на боковое, верхнее и
комбинированное (верхнее и боковое).
Нормированные значения освещенности в люксах,
отличающиеся на одну ступень, следует принимать по шкале: 0,2: 0,3; 0,5; 1; 2;
3; 4; 5; 6; 7; 10; 15; 20; 30; 50; 75; 100; 150; 200; 300; 400; 500; 600; 750;
1000; 1250; 1500; 2000; 2500; 3000; 3500; 4000; 4500; 5000.
В помещениях жилых зданий, общественных зданий и
сооружений, административных и бытовых зданий предприятий, как правило,
применяют систему общего освещения. В помещениях производственного характера, в
которых выполняются зрительные работы I-IV
разрядов (ювелирных и гравировальных работ, ремонта часов, телевизоров,
радиоаппаратуры, микрокалькуляторов, обуви, металлоизделий и т.п.), необходимо
применять систему комбинированного освещения.
Требования к качеству освещения помещений
объектов гражданского назначения (нормированная освещенности, цилиндрическая
освещенность, показатели дискомфорта и коэффициент пульсации освещенности)
необходимо принимать согласно ПУЭ. Например, наименьшая освещенность рабочих
поверхностей в квартирах жилых зданий при комбинированного систем освещения от
любых источников света, приобретенных населением, рекомендуется: письменного
стола, рабочей поверхности для шитья и других ручных работ − 300 лк,
кухонного стола и мытья посуды − 200 лк.
− при работах разрядах А-В в случае
специальных повышенных санитарных требований (например, в некоторых помещениях
общественного питания и торговли);
− при отсутствии в помещении с постоянным
пребыванием людей естественного освещения;
− при повышенных требованиях к
насыщенности помещения светом для зрительных работ разрядом Г-Е (залы для
зрителей и концертные залы, фойе уникальных зданий и т.п.);
− при применении системы комбинированного
освещения административных учреждений (кабинеты, рабочие комнаты, читальные
залы библиотек).
В основных помещениях жилых домов и детских
дошкольных учреждений нормированные значения естественного освещения должны
обеспечиваться на уровне пола. В первой группе административных районов для
жилых комнат и кухонь − 0,5, для групповых, игральных, столовых и спален −
1,5.
Расчет естественного освещения помещений
производится без учета мебели, оборудования и других затеняющих предметов.
Установленные расчетом размеры световых проемов допускается изменять на ±10%.
Совмещенное освещение помещений производственных
зданий следует предусматривать:
− для производственных помещений, в
которых выполняются работы I-III разрядов;
− для производственных и других помещений
в случаях, когда по условиям технологии, организации производства или климата в
месте строительства требуются объемно-планировочные решения, которые не
позволяют обеспечить нормированное значение освещения (многоэтажные здания
большой ширины, одноэтажные многопролетные здания с пролетами большой ширины и
т.п.), а также в случаях, когда технико-экономическая целесообразность
совмещенного освещения по сравнению с естественным подтверждена
соответствующими расчетами;
− в соответствии с нормативными
документами по строительному проектированию зданий и сооружений отдельных
отраслей промышленности, утвержденных в установленном порядке.
Совмещенное освещение помещений жилых,
общественных и административно-бытовых зданий допускается предусматривать в
случаях, когда это требуется по условиям выбора рациональных
объемно-планировочных решений, за исключением жилых комнат и кухонь жилых
домов, помещений для пребывания детей, учебных и учебно-производственных
помещений школ и учебных заведений, спальных помещений санаториев и домов
отдыха. Общее (независимо от принятой системы освещения) искусственное
освещение производственных помещений, предназначенных для постоянного
пребывания людей, должно обеспечиваться разрядными источниками света. Выбор
источников света следует производить в соответствии с требованиями. Применение
ламп накаливания допускается в отдельных случаях, когда по условиям технологии,
среды или требований оформления интерьера использование разрядных источников
света невозможно или нецелесообразно. Нормированные значения освещения для производственных
помещений должны приниматься как для совмещенного освещения. Для
производственных помещений допускается нормированные значения освещения
принимать:
− в районах с температурой наиболее
холодной пятидневки по СНиП 2.01.01 минус 27 °С и ниже;
− в помещениях с боковым освещением,
глубина которых по условиям технологии или выбору рациональных
объемно-планировочных решений не позволяет обеспечить нормированное значение
освещения;
− в помещениях, в которых выполняются
работы I-III разрядов.
Искусственное рабочее освещение следует
предусматривать для всех помещений зданий, а также участков открытых
пространств, предназначенных для работы, прохода людей и движения транспорта.
Для помещений, имеющих зоны с разными условиями естественного освещения и различными
режимами работы, необходимо раздельное управление освещением таких зон.
Для освещения помещений следует использовать,
как правило, наиболее экономичные разрядные лампы. Использование ламп
накаливания для общего освещения допускается только в случае невозможности или
технико-экономической нецелесообразности использования разрядных ламп.
В курсовом проекте по был произведен расчет
общего освещения согласно строительным нормам и правилам 23-05-95.
5.2
Расчет заземления
Исходные данные:
− выполнение КТП: с двухсторонним
питанием;
− количество ТР и мощность: 2×160;
− размеры земельного участка:
15×10 м
;
− значение удельного
сопротивления почвы: ρ1=340, Ом∙м;
− естественные заземлители
отсутствуют.
Защитным заземлением называется
преднамеренное электрическое соединение с землей или ее эквивалентом
металлических не токоведущих частей, которые могут оказаться под напряжением.
Заземляющие устройства для
электроустановок на напряжение 6 кВ нужно выполнять с соблюдением требований
или сопротивления, или напряжения прикосновения, а также с учетом
конструктивного выполнения и ограничения напряжения на заземляющем
приспособлении.
Заземляющее устройство, которое
выполняется по нормам на сопротивление, в любое время года должно иметь,
согласно требованиям, сопротивление не более 4 Ом (R≤4 Ом), включая
сопротивление природных заземлителей. В случае удельного сопротивления почвы не
более 500 Ом∙м, для удельного сопротивления допускается увеличение
сопротивления заземляющего приспособления, но не больше десятикратного.
При определении допустимого
напряжения прикосновения за расчетное время действия надо принимать время
действия защиты и полное время отключения выключателя.
Определим расчетное удельное
сопротивление почвы, Ом∙м:
, (7.1)
где
- коэффициент сезонности, равен 1,5
- удельное сопротивление почвы.
(Ом∙м).
Определим сопротивление распространения
тока единичного стержневого заземлителя по формуле:
, (7.2)
где
- длина заземлителя,
=3 м;
- диаметр стержня,
м ;
- расстояние от поверхности земли к
средине заземлителя.
, (7.3)
где
- глубина заложения заземлителя,
=0,8 м.
(м);
(Ом).
Определяется
-
теоретическое количество вертикальных заземлителей без учета коэффициента
использования
, шт.
, (7.4)
где
=4 Ом - наибольшее допустимое
сопротивление заземляющего устройства, Ом,
(шт).
Определяется
- коэффициент
использования вертикальных заземлителей при расположении их в ряд [3].
=0,48.
Определим необходимое количество
параллельно соединенных единичных заземлителей, которые необходимы для
получения допустимых значений сопротивления заземлителя по формуле:
, (7.5)
(шт).
Определим необходимую длину
горизонтальной соединительной полосы,
, (7.6)
где
- необходимое количество
вертикальных заземлителей;
- расстояние между вертикальными
заземлителями,
=3 м;
(м).
Определим расчетное сопротивление
соединяющей полосы по формуле:
, (7.7)
где
- эквивалентный диаметр полосы
шириной
,
,
=15 см,
м;
(Ом).
Определим результирующие сопротивление
заземляющего электрода, с учетом соединяющей полосы:
, (7.8)
где
- коэффициент использования
соединяющей полосы (3).
(Ом).
Рисунок 7.1 - Схема заземления
Как видим из расчета условие 6.8
выполняется, поэтому мы можем применить данное заземление для заземления нашей
КТП, что обеспечит безопасность рабочего персонала. По периметру цеха проложена
шина (2х1) см на уровне +30, от которой отходят отпайки на уровень 0 и
подключаются к оборудованию.
5.3 Проверка отключающей способности зануления
Зануление выполнено от ПЭ к ЩР
четвертой жилой проводника. Сечение жилы выбрано таким же, как и сечение
питающих жил (таблица 7.1). Расчет выполнен для ПЭ наиболее удаленного от ЩР
так как в этом случае значения токов короткого замыкания будут наименьшими. При
расчете однофазного тока короткого замыкания индуктивное сопротивление линий не
учитывалось вследствие его малости.
Однофазный ток короткого замыкания
рассчитан по формуле [3]:
, (7.9)
где
-
фазное напряжение сети;
-
сопротивление фазы силового ТР, составляющее, в соответствии с [3], 1,187 Ом;
-
полное сопротивление петли «фаза-ноль».
Полученный ток
однофазного короткого замыкания был проверен на соответствие условию [3]:
, (7.10)
где
-
коэффициент кратности тока, в соответствии с [3] составляет 1,4;
- номинальный ток
срабатывания электромагнитного расцепителя автоматического выключателя.
Таблица 5.1 - Расчетное
значение однофазного тока короткого замыкания
|
Наименование
приемника электро-энергии
|
Устано-вленная
мощ-ность, кВт
|
Сечение
жилы провод-ника, мм2
|
Удельное
активное сопротив-ление линии, Ом/км
|
Длинна
наиболее удаленного приемника электро-энергии, м
|
Однофазный
ток короткого замыкания, А
|
Номинальный
ток электромагнитного расцепителя автоматического выключателя, А
|
|
Камера
сушильная с эл. подогр. t=120ºC
|
56,2
|
25
|
0,74
|
6
|
185
|
100
|
|
Камера
охладительная
|
11
|
4
|
4,5
|
6,2
|
181
|
100
|
|
Камера
сушильная с эл. подогр. t=200ºC
|
59,5
|
25
|
0,74
|
15
|
184
|
100
|
|
Распыл.
камера
|
10
|
4
|
4,5
|
9,5
|
179
|
100
|
|
Вакуум-насос
ЗК-9
|
7,5
|
4
|
4,5
|
3
|
183
|
100
|
|
Насос
|
4,5
|
4
|
4,5
|
5,5
|
182
|
100
|
|
Передвижной
фильтр пресс
|
3
|
4
|
4,5
|
19
|
173
|
100
|
|
Шкаф
сушильный
|
7,5
|
4
|
4,5
|
30
|
166
|
100
|
|
Уст.
для обезжири-вания
|
3
|
4
|
4,5
|
28,5
|
167
|
100
|
|
Ванна
хромирова-нная
|
10
|
4
|
4,5
|
9
|
179
|
100
|
|
Установка
приг. щел. раствора
|
1,7
|
4
|
4,5
|
13
|
177
|
100
|
|
Шкаф
сушильный
|
8
|
4
|
4,5
|
6
|
181
|
100
|
|
Копировал.
рама с центрифуг.
|
2,7
|
4
|
4,5
|
6
|
181
|
100
|
|
Вентилятор
|
7
|
4
|
4,5
|
9
|
179
|
100
|
|
Таль
электрич.
|
0,75
|
2,5
|
7,5
|
32
|
154
|
100
|
|
Загрузоч.
устройство
|
0,6
|
2,5
|
7,5
|
13,5
|
171
|
100
|
|
Кран
подвесной
|
1,7
|
2,5
|
7,5
|
9
|
175
|
100
|
Выводы
В ходе выполнения курсового проекта была
рассчитана схема электроснабжения гальванического цеха электротехнического завода.
В процессе расчета по номинальной активной мощности оборудования цеха, с
помощью метода упорядоченных диаграмм были выбраны питающие трансформаторы.
Реактивная мощность цеха полностью компенсируется конденсаторными батареями
установленными на стороне НН каждого ТР. Для распределительной сети цеха была
выбрана радиальная схема электроснабжения, это объясняется наличием большого
числа приемников первой категории. От распределительного устройства к силовым
пунктам проводка ведется кабелем, защита этих кабелей осуществляется
автоматами, которые установлены в силовых пунктах.
Для обеспечения безопасности было рассчитано
защитное заземление. А также зануление, которое выполнено четвертой жилой
кабеля.
Список
используемой литературы
1. Правила устройства
электроустановок - 7-е изд., - М.: − Энергоатомиздат, 1999.
2. Дьяков В. И. Типовые
расчеты по электрооборудованию: Метод, пособие.- 6-е изд., перераб. и доп. - М:
Высш. шк., 1985. − 143 с.
3. Федоров А.А.
Основы электроснабжения промышленных предприятий. - М.:Энергия, 1967. - 415с.
4. www.stroyts.ru/catalog/index.html?catid=5356 − Стройинструмент.
5. Алиев И. И. Справочник по
электротехнике и электрооборудованию. 2-е изд., доп. М.: - Высш. школа., 2000.
- 255с.
6. Волобринский
С.Д., Каялов Г.М., и др. Электрические нагрузки промышленных предприятий. -
М.-Л.: Энергия, 1964. − 304
стр.
7. СН 357-77 “Инструкция по
проектированию силового и осветительного электрооборудования промышленных
предприятий”.
8. Быстрицкий Г.Ф. Выбор и
эксплуатация силовых трансформаторов: Учеб. Посбие для вузов.−
М.:Издательский центр «Академия», 2003 - 176с.
9. Буйний Р.О.,
Ананьєв В.М., Тисленко В.В. Розрахунок струмів короткого замикання та вибір
електрообладнання на електричних станціях та підстанціях. Методичні вказівки
для студентів спеціальності 6.090600 “Електричні системи та мережі”.- Чернігів:
ЧДТУ., 2004. − 70с.
10. Боровиков В. А. и др.
Электрические сети энергетических систем. Учебник для техникумов. Изд. 3-е,
переработанное. Л.: «Энергия», 1977.
11. www.expoelectro.ru/production/av/BA5735.html
<http://www.expoelectro.ru/production/av/BA5735.html> − Эксполента.
. http://tek.biz.ua/masljanie_transformatori_obshepromishlennie_transformatori_tm_tehnicheskie_harakteristiki.html
. http://www.trans-eco.ru/catalog/03/catalog0100.htm
14
http://www.pea.ru/docs/equipment/reactive-power-compensation/low-voltage-krm/