Газифікація села Н. Рябина В-Писарівського району Сумської області природним газом двохступеневою системою з розробкою газифікації житлового будинку та питань діагностики технічного стану систем газопостачання
Вихідні
дані
Генплан с.Н.Рябина В-Писарівського району Сумської області
Тиск в точці підключення - 400 кПа
Джерело газопостачання - Магістральний газопровід
Склад газу - CH4= 90,5 % , C2H6=
3,1 % ,C3H8= 2,9 % , C4H10=
0,28 %, C5H12= 0,12 %, N2= 2,7 %.
Ступінь охоплення споживачів газопостачанням:
Приготування їжі - 100 %
Місцеве опалення житлових будинків - 100 %
Комунально-побутові споживачі - лазня 60%, , підприємства
громадського харчування50%, лікарня70%
Промислові підприємства: цегельний завод - 1,3 МВт,
авторемонтне відділення - 1 МВт, КЗС - 1,2 МВт, ВРХ - 0,8 МВт.
1.
Загальна частина
.1 Вступ
Газова промисловість займається видобуванням природного,
попутного, нафтового зрідженого газу, а також його зберіганням і
транспортуванням. Завдяки своїм властивостям газ перетворився в один з
найважливіших сировинних ресурсів сучасної економіки. Застосування газу різко
збільшує добробут людей, покращує санітарно-гігієнічні умови життя, підвищує
культуру. Газове паливо звільняє десятки мільйонів людей від малопродуктивної
праці по доставці, підготовці, використанню палива. Адже газ - висококалорійне
, беззольне , транспортабельне паливо, яке позитивно впливає на економічний
стан та поліпшує паливний баланс країни.
Нині у світі відзначається
обмеженість енергоресурсів. Їх споживання різко збільшилося, особливо за
останнє десятиріччя, і продовжує безперервно зростати. В Україні ситуація
ускладнена ще й тим, що ці енергоресурси використовуються нераціонально.
Потенціал енергозбереження економіки України досягає 45% від сучасного
енергоспоживання країни. Тому рівень енергоємності ВВП України в 3-7 разів
вищий, ніжу розвинених країнах.
Раціональне використання енергетичних
ресурсів - доступний і ефективний інноваційний процес. Економічна ефективність
енергозбереження в 4-5 разів перевищує економічну ефективність освоєння нових
родовищ нафти й газу. Макроекономічний ефект від зниження питомої енергоємності
ВВП на 1% забезпечує зростання національного прибутку на 0,4%.
Проектом передбачена повна
газифікація села Н. Рябина
В-Писарівського району Сумської області природним газом на основі розрахунків
потреби в газовому паливі населеним пунктом.
Задачею і основною метою даного
проекту являється:
- забезпечення соціально - побутових
потреб населення в природному газі;
- забезпечення газом промислової та
сільськогосподарської інфраструктури населеного пункту при виконанні
технологічних і виробничих завдань.
Основою для проектування є
генеральний план населеного пункту, перспективний план розвитку інфраструктури
населеного пункту та наявність джерела газопостачання.
1.2
Кліматичні та географічні умови, характеристика ґрунтів, споживачів
Об’єкт проектування знаходиться на південному сході Сумської
області. Рельєф місцевості рівнинний, ґрунт переважно ІІ категорії.
Кліматичні умови Сумської області:
Кліматичні умови Сумської області:
- максимальна зимова температура - - 24
0С, [13];
- рівень залягання ґрунтових вод нижче
- 3м;
- тривалість опалювального періоду -
195 днів, [13];
- максимальна глибина промерзання -
1,2м.
Місто споживає газ із магістрального газопроводу склад газу:
CH4=90,5%, C2H6=3,1%, C3H8=2,9
%, C4H10=0,28%, C5H12=0,12%, N2=
2,7%, CO2=0,4%.
Нижча теплота згорання
МДж/м3.
Територію села умовно розділяємо на два житлові райони з одно та
двоповерховою забудовою:
- в перщому районі газ використовується для приготування їжі,
гарячої води на плитах газових (відсутнє централізоване водопостачання), та для
опаленя від опалювальних однофункціїних котлів і лічильники газу типу GFLLUS
2000 - U.
- в другому районі газ використовується для
приготування їжі на плитах газових, опалення від одно та двофункційних котлах.
Проектом передбачається газифікація житлових будинків,
комунально-побутових споживачів - лазня, лікарня, підприємства громадського
харчування, школа, крамниці, дитсадок, автовокзал, церква, пошта.
В с.Н.Рябина розташовані наступні підприємства:
цегельний завод - 1,3 МВт;
авторемонтне відділення - 1 МВт;
КЗС - 1,2 МВт;
ВРХ - 0,8 МВт.
1.3
Основні технічні характеристики встановлених приладів
В індивідуальних житлових будинках встановлено наступне
газове обладнання: чотирьох пальникові газові плити, однофункційні опалювальні
котли Данко - 10, лічильники газу типу GFLLUS 2000.
Нині в Україні працює понад п'ятдесят
фірм-котловиробників, але навряд чи хтось може запропонувати таку широку гаму
побутової опалювальної техніки, як закрите акціонерне товариство
"Агроресурс" з міста Рівне. Тут випускають сучасні побутові одно- і
двофункційні газові котли "ДАНКО" і "РІВНЕТЕРМ" потужністю
від 7 до 96 кВт.
Постійне зростання цін на природний газ спонукає
споживачів зосереджувати увагу на високоефективній енергоощадній опалювальній
техніці. Тому, керуючись сучасними тенденціями до енергозбереження та
ефективного використання теплогенерувального обладнання, найважливішим
критерієм в конструюванні й виготовленні газових котлів "ДАНКО" і
"РІВНЕТЕРМ" є високий ККД. Котли ЗАТ "Агроресурс", ККД яких
досягає 93 %, цілковито відповідають нормативам енергозбереження в Україні.
Високої теплової ефективності й енергоощадності
котлів "ДАНКО" і "РІВНЕТЕРМ" досягнуто завдяки впровадженню
власних передових техніко-конструктивних рішень фахівців ЗАТ "Агроресурс",
а також використанню найкращих матеріалів і комплектуючих від
всесвітньо-відомих виробників.
Вдосконалена оригінальна конструкція зварних
сталевих жаротрубних теплообмінників власного виробництва, завдяки похилому
розташуванню димогарних труб з вставленими в них гвинтовими тур-булізаторами,
характеризується малим гідравлічним опором, швидким прогріванням зменшеного
об'єму теплоносія і низькою температурою димових газів. Це дало змогу знизити
витрату газу на 2 % порівняно з теплообмінниками із вертикальними димогарними
трубами. Гвинтові турбулізатори запобігають значним перепадам аеродинамічного
тиску в газоходах і створюють мінімальний опір відведенню продуктів згорання,
що відповідає вимогам до безпеки експлуатації за незначної природної тяги в
димоході. Такі теплообмінники виготовляються з високоякісної сталі товщиною 3
мм.
Для чавунних підлогових котлів теплообмінники
складають із литва відомої чеської фірми УіасІгиБ, яке користується попитом в
багатьох країнах світу, зокрема в Німеччині, Англії, Франції, де вимоги до
технологій котлобудування - найжорсткіші. Фахівці "Агроресур-су",
випробувавши чавунне литво від різних виробників, дійшли висновку, що в умовах
України найбільш прийнятним матеріалом для теплообмінників до газових котлів є
литво саме цієї фірми. Під час випробовування властивостей чавуну встановлено,
що показник його теплопередачі - 50 Вт/(м2-К) - не набагато нижчий
за аналогічний показник для сталі - 58 Вт/(м2-К). Така величина є
цілком прийнятною для теплообмінника котла. Разом з тим товщина стінок секцій
чавунного теплообмінника, через меншу густину матеріалу, становить понад 4 мм,
але внаслідок шорсткості та профілювання поверхня теплопередачі є значно
більшою. Це сприяє зниженню питомого теплового навантаження на неї. Теплове
розширення чавуну менше, ніж сталі, тому внутрішні напруження конструкції
чавунного теплообмінника внаслідок теплового навантаження нижчі, ніжу
сталевого. Такі фізичні характеристики забезпечують суттєву довговічність
чавунних теплообмінників. Крім того, завдяки загальновідомим властивостям
чавуну акумулювати тепло, в чавунних котлах досягається висока теплова
ефективність. Секції теплообмінників фірми мають оригінальну конструкцію з
великою площею поверхні теплопередачі. Вони виготовлені з якісного сірого
чавуну, який забезпечує високі антикорозійні показники і понад 25-річний термін
експлуатації. Чавунні теплообмінники котлів "ДАНКО" виконані із
секцій, з'єднаних між собою через ніпелі та скріплених шпильками. Такі
теплообмінники - запорука довговічності та економності.
Таблиця 1.4.1 Технічні характеристики
"ДАНКО"
|
' Тип
Характеристики
|
ДАНК0-10
|
|
1
|
2
|
|
Кількість
функцій
|
2
|
|
Номінальна
теплова потужність, кВт
|
10
|
|
Температура
теплоносія на виході з котла, не більше, °С
|
93
|
|
Діапазон
регулювання температури теплоносія на виході з котла, °С
|
35-90
|
|
ККД, %
|
|
|
Мінімальний,
номінальний і максимальний тиск природного газу. Па
|
635/1274/1764
|
|
Номінальна
витрата природного газу, м3/год
|
1,1
|
|
Робочий
тиск теплоносія, не більше, МПа
|
0,1
|
|
Розрідження
в димоході, не більше, Па
|
25
|
|
Температура
продуктів згорання на виході з котла, не менше, °С
|
110
|
|
Тепловіддача
зовнішніми поверхнями котла, не більше, кВт
|
1,1
|
|
Витрата
води на ГВП за Д1=35 °С, л/год
|
246
|
|
Максимальний
тиск води в системі ГВП, МПа
|
0,6
|
|
Діаметр
(умовний прохід) патрубка для під’єднання до газопроводу, мм
|
15
|
|
Діаметр
(умовний прохід) патрубків для під’єднання до системи опалення, мм
|
50
|
|
Діаметр
(умовний прохід) патрубків для під’єднання до системи ГВП, мм
|
15
|
|
Діаметр
патрубка для під’єднання до димоходу, мм
|
110
|
|
Висота
котла, мм
|
850
|
|
Ширина
котла, мм
|
320
|
|
Довжина
котла, мм
|
497
|
|
Вага,
не більше, кг
|
57
|
Таблиця 1.4.2 Технічні характеристики газової
плити для приготування їжі
|
Пальник
|
Природній газ
|
Зріджений газ ном.
тиск. 2942Па
|
|
Потужність, кВт
|
Витрата газу, л/ч
|
ном. тиск. 1275 Па
|
ном. тиск. 1961 Па
|
|
|
|
|
Сопло
|
ВМР
|
Сопло
|
ВМР
|
Потужніс-ть, кВт
|
Витрата газу, г/ч
|
Сопло
|
ВМР
|
|
Пальник швидкої дії
(передня права)
|
2,6
|
264
|
144
|
65
|
127
|
56
|
2,6
|
200
|
92
|
49
|
|
Пальник
напівшвидкої дії (ліва передня і задня)
|
1,7
|
173
|
118
|
49
|
102
|
44
|
1,7
|
131
|
75
|
33
|
|
Допоміжний пальник
(задня права)
|
0,6
|
61
|
69
|
41
|
63
|
40
|
0,6
|
46
|
45
|
26
|
|
Основний пальник
духовки
|
ТУП кран
|
3,0 . 2,3
|
305 233
|
160 137
|
85 75
|
137 120
|
75 65
|
2,35 2,35
|
182 182
|
85 83
|
45 49
|
|
Жарильний пальник
|
1,65
|
170
|
120
|
-
|
102
|
-
|
1,6
|
124
|
75
|
-
|
|
Максимальна витрата
газу ТУП/КРАН
|
976/904 (л/ч)
|
690/690 (г/ч)
|
|
|
|
|
|
|
|
|
|
|
|
|
Технічна характеристика
побутової газової плити
Побутова газова 4х- пальникової плита з духовою шафою „Карпати 17" /модель Е-426/
призначена для приготування їжі.
Плита може працювати на
природному газі з номінальним тиском 1274Па і номінальною теплотою згорання,
8500 ± 425 кКал/ год.
Номінальне теплове
навантаження пальника столу : 31,7 kW 10,6 kW
Номінальне теплове
навантаження пальника духової шафи, до 2,7 kW
Діаметр сопла в мм:
а) сопла пальника столу
для природного газу:
3х1,20 мм
1х0,70 мм
б) сопла пальника
духової шафи для природного газу: 1,60 мм
Розміри плити :
висота 850±5 мм
ширина 500±5 мм
глибина 550±5 мм
Розміри столу : 485х485
мм
Об’єм духової шафи :
висота 320 мм
ширина 380 мм
глибина 410 мм
Приєднувальні розміри:
а) висота від підлоги до
осі приєднувальної частини 770 мм
б) розмір приєднувального
газопроводу 1/2"
Коефіцієнт корисної дії
пальників не менше 57%
Вага плити: 42 кг
Побутова 4-х пальникова
плита, виконана у вигляді тумби з вбудованою духовою шафою.
Плита має стіл обладнаний
4-ма пальниками, решіткою і кришкою.
Лічильники газу типу GFLLUS 2000 - U призначений для
вимірювання обсягу природного газу по ГОСТ 5542. Лічильники можуть
використовуватися також для комерційного обліку газу в комунально-побутовій
сфері та при контролі за технологічними процесами.
Технічна характеристика лічильника
Лічильники газу типу GFLLUS 2000 - U призначений для
вимірювання обсягу природного газу по ГОСТ 5542. Лічильники можуть
використовуватися також для комерційного обліку газу в комунально-побутовій
сфері та при контролі за технологічними процесами.
Таблиця 1.2 - технічна характеристика газових лічильників
|
Типорозмір
лічильника
|
G-1.6
|
G-2.5
|
G-4
|
|
Qmax = м3/год
|
2.5
|
4.0
|
6.0
|
|
Qmin = м3/год
|
0,016
|
0,-25
|
0,04
|
1
Межі
допустимої відносної похибки лічильників складають (в діапазонах об’ємних
витрат):
2
від Qmin
до 2Qmax - ±3,0%
3
від Qmin
до Qmax - ±2,0%
4
Ємність
відлікового пристрою - 99999,9м3;
5
Ціна
поділу ролику молодшого розряду відлікового пристрою - 0,2дм3 ;
6
Поріг
чутливості - 1дм3/год;
7
Максимальний
робочий тиск - 0,5 бар;
8
Робочий
діапазон температур - від -20оС до +60оС;
9
Повний
середній срок служби - 40 років;
10 Габаритні розміри -
190х156х210мм;
11 Маса - 1,45кг.
2. Розрахункова частина
.1
Загальні положення по підрахунках витрат газу
При розробці проекту газопостачання с.Хухра визначаю річні і
годинну витрату газу на розрахунковий період з урахуванням перспективи розвитку
об’єктів споживання природного газу. Розрахунковий період визначається планом
перспективного розвитку і складає 20 -25 років.
Витрати газу знаходжу окремо для кожної категорії споживачів.
·
на
комунально-побутові потреби,
·
на
опалення житлових і громадських будинків,
·
на
вентиляцію житлових і громадських будинків,
·
на гаряче
водопостачання житлових і громадських будинків,
·
на
потреби промислових підприємств.[18]
Споживання газу в мікрорайоні в основному залежить від
кількості жителів, ступеню благоустрою житла, кількості і потужності промислових
підприємств, кліматичних умов характерних для району проектування.
2.2
Розрахунок газопостачання
2.2.1
Визначення кількості жителів
Витрати газу на комунально-побутові та теплофікаційні потреби
мікрорайону залежать від кількості жителів. Їх кількість може бути визначена по
даним статистичного обліку. Якщо їх кількість невідома, то її визначаю окремо
для кожного з районів населеного пункту згідно формули
,
(2.1)
де Fж - загальна площа житлових будинків, м²;
f - норма забезпеченості загальною площею, м²/чол., [15].
Загальну площу житлових будинків Fж, м2, визначаю
за формулою
,
(2.2)
де Fз - площа забудови мікрорайону, га ( визначається по
генплану);
В - густина житлового фонду, м²/га, [6].
Fж = 25,32 * 500 = 12660 м2
N =
= 703 чол
Розрахунок веду у формі таблиці (дивись таблицю 2.1)
Таблиця 2.1-Кількість жителів
|
Район
|
Площа житлової
забудови Fз, га
|
Густина житлового
фонду В, м2/га
|
Норма
забезпеченості загальною площею f, м2/га
|
Загальна площа
житлових будинків Fж, м2
|
Кількість жителів
N, чол.
|
|
І ІІ
|
25,32 2,68
|
500 3300
|
18 21
|
12660 8844
|
703 421
|
Загальна кількість жителів мікрорайону складає 1124 чол.
2.2.2
Визначення витрати газу на комунально-побутові потреби
Витрата газу на комунально-побутові потреби складає 10-15%
загальних витрат газу в мікрорайоні. До комунально-побутових споживачів
належать квартири житлових будинків, лікувальні заклади, підприємства
побутового обслуговування та хлібозаводи.
Річна витрата газу на комунально-побутові потреби Vрк-п,
м³/рік, визначається в залежності від кількості споживачів, норм
витрати теплоти з урахуванням ступеню забезпеченості газопостачанням
комунально-побутових потреб населенням за формулою
,
(2.3)
де N - чисельність населення , чол.;- розрахункова кількість
комунальних послуг, [26];- ступінь забезпечення газопостачанням побутових
потреб (приймається в межах від 0 до 1 згідно вихідних даних);н -
норма витрати теплоти на даний вид комунальних послуг, МДж/рік, [15];
-
нижча теплота згорання палива, МДж/м³.
Витрати газу на потреби підприємств торгівлі, побутового обслуговування
населення невиробничого характеру необхідно приймати в розмірі 5% від витрат
газу житловими будинками.
Розрахунки веду у формі таблиці (дивись таблицю. 2.2)
Таблиця 2.2-Річні витрати газу на комунально-побутові потреби
|
Споживач послуг
|
Розрахун-кові
одиниці
|
Норма вит-рати
теп-лоти, qн, мДж/рік
|
Розрахун-кова
кіль-кість пос-луг, S
|
Ступінь
за-безпечен-ня, Х
|
Кількість
споживачів, N
|
Річна витрата газу,
, млн. м3/рік
|
|
Житлові будинки: І
район ІІ район 2.Твариництво: а) свині б) корови 3.Лікарня 4.Лазня
5.Підприємства громадського харчування 5. Невеликі к-п підприємства
|
1 житель 1
житель 1 тварина 1 тварина 1 ліжко 1 помивка 1 обід
|
4600 8000 4200
8400 3200 40 4,2
|
1 1 1 1 0,012
53 90
|
1 1 1 1 0,7
0,6 0,5
|
703 421 900 450
9,44 49131 50580
|
0,09 0,09 0,1
0,1 0,0008 0,053 0,005 0,009
|
|
5% від витрат
житлових будинків
|
|
|
ВСЬОГО
|
|
|
|
|
|
0,4478
|
Сумарні річні витрати газу на комунально-побутові потреби
мікрорайону складають Vр к-п =0,4478 млн. м³/рік .
Максимальну годинну витрату газу Vгодк-п,
м³/год, визначаю як частку річної витрати за формуло:
Vгодк-п =Vрк-п*Kmax*10
6 (2.4)
де Vрк-п - річна витрата газу
споживачем, млн. м ³/рік;
Кmax - коефіцієнт годинного максимуму, рік/год,
[8].
Розрахунок веду у вигляді таблиці (дивись таблицю 2.3)
Таблиця 2.3 - Годинні витрати газу на комунально-побутові
потреби
|
Споживач послуг
|
Річна витрата газу,
, млн. м3/рікКоефіцієнт годинного
максимуму, Кmax, рік/год.Кількість споживачів, NГодинна витрата
газу, , млн. м3/год.
|
|
|
|
|
1.Житлові будинки і
не-великі к-п підприємства 2.Твариництво 3.Лікарня 4.Лазня 5.Підприємства
громадського харчуван. ВСЬОГО
|
0,18 0,2 0,0008
0,053 0,005
|
1/1800 1/1800
1/1800 1/2700 1/1800
|
1124 1350 1124 --
--
|
100 111 1 19,6
2,7 234,3
|
Сумарні годинні витрати газу на комунально-побутові потреби
мікрорайону становлять Vгодк-п =234,3 м³/год.
2.2.3
Витрати газу на потреби теплопостачання
Для забезпечення теплопостачання індивідуальних житлових
будинків та дрібних комунально-побутових споживачів пропоную використовувати
одноконтурні газові котли різних фірм-виробників з тепловим ККД не нижче 92%.
По причині відсутності теплотехнічних характеристик житлової
забудови та дрібних комунально-побутових споживачів розрахункові годинні
витрати газу визначаю по укрупненим показникам за формулою
=
3600 * [1 + К * (1 + К1)] *
, (2.5)
де К - коефіцієнт, який враховує витрату газу на опалення громадських
будинків, К = 0,25, [2];
К1- коефіцієнт, який враховує витрату газу на вентиляцію
(при розрахунках приймається К1 = 0,4), [15];
q0 - укрупнений показник mах теплового потоку на опалення 1м2
загальної площі, Вт/м2, [15];
h -
коефіцієнт корисної дії опалювального приладу;
Fж - площа житлової забудови, м2, (дивись
таблицю.2.1).
Річну витрату газу на потреби теплопостачання,
, млн. м ³/рік, визначаю за формулою
= mов*
*10-6, (2.6)
де mов - кількість годин використання максимуму
опалювального приладу, год/рік.
Значення mов знаходжу по формулі
mов = n0[24
], (2.7)
де n0 - тривалість опалювального періоду, діб/рік,
[13];
tв - температура внутрішнього повітря = 200С
;
tо - розрахункова температура за опалювальний
період, 0С;
tс - середня температура для розрахунку системи
опалення, 0С;
tвен - розрахункова температура для проектування
системи вентиляції, 0С;
tоc - середня розрахункова температура зовнішнього
повітря за опалювальний період, 0С;
Z - кількість годин роботи систем вентиляції (приймаю 8
год/добу).
Результати розрахунків зводжу в таблицю (дивись таблицю 2.4)
Приклад для першого району:
mов = 195×[24
]=
=2343,6
діб/рік
=
3600 * [1 + 0,25 * (1 + 0,4)] *
=
447,29м3/год
=
447,29 * 2343,6 * 10-6=
1,05 м3/рік
Результати розрахунків зводимо в таблицю (дивись таблицю 2.4)
Таблиця 2.4 - Витрати газу на потреби теплопостачання
|
район
|
К-ть поверхів
|
Загальна площа, Fж,
м2
|
К-ть жителів, N
|
Тепловий потік на
опалення, qо, Вт/м2
|
Коефіцієнт, mов
|
Витрати газу
|
|
|
|
|
|
|
Годинна, м3/год.
|
Річна, млн. м3/рік.
|
|
І ІІ
|
1 2
|
12660 8844
|
703 421
|
166 166
|
2343,6 2343,6
|
447,29 312,47
|
1,05 0,73
|
Годинна витрата на місцеве теплопостачання складає 447,29 м3/год.
Річна витрата на місцеве теплопостачання складає 1,05 млн. м3/год.
Годинна витрата газу на котельню з урахуванням витрат газу на
власні потреби котельні в розмірі 3% буде складати 321,8 м3/год.
Річна витрата газу на котельню з урахуванням витрат газу на
власні потреби котельні в розмірі 3% буде складати 0,73 млн. м3/рік.
Vкгод = 1,03*
кгод = 1,03*312,7 = 321,8 м3/годкріч
= 1,03*0,73 = 0,75 млн. м3/рік
2.2.4
Витрати газу на потреби промислових підприємств
Кількість газу, спожитого промисловими підприємствами,
знаходяться на основі теплотехнічних характеристик встановленого обладнання,
яке забезпечує технологічні процеси і опалювально-вентиляційні потреби.
Годинну витрату газу визначаю окремо Vгод , м³/год, для кожного із
промислових підприємств по формулі
де Qå - потужність встановленого обладнання,
МВт, (згідно вихідних даних); h - коефіцієнт корисної дії обладнання (η=
0,7), [8].
Річні витрати газу на потреби промислових підприємств,
, млн. м³/рік, визначаю по формулі
,
(2.9)
де Кмах - коефіцієнт годинного максимуму витрати
газу в цілому по підприємству, приймається в залежності від виду виробництва.
Результати розрахунку годинної та річної витрати газу зводжу
в таблицю (дивись таблицю 2.5)
Приклад для першого підприємства:
=
210,8 м³/год,
=
1,24млн. м³/рік
Таблиця 2.5 - Витрата газу на промисловими
підприємствами
|
Назва підприємства
|
Потужність
встановленого обладнання, QΣ, мВт
|
Коефіцієнт годинного
максимуму, Кmax
|
Витрати газу
|
|
|
|
Годинна, м3/год.
|
Річна, млн. м3/рік
|
|
1.Цегельний завод
2.КЗС 3.Авторемонт-не відділення 4.ВРХ
|
1,3 1,2 1 0,8
|
1/5900 1/4860
1/2700 1/4860
|
210,8 194,6 162,16
129,73
|
1,24 0,95 0,44
0,63
|
Годинна витрата газу промисловими підприємствами складає
697,29 м3/год.
Річна витрата газу промисловим підприємством складає 3,26
млн. м3/рік.
2.2.5
Розрахункові витрати
За результатами розрахунків витрат газу різними категоріями
споживачів з урахуванням рекомендацій по підключенню споживачів до газових
мереж складаю зведену таблицю розрахункових витрат газу. На основі даних
визначаю навантаження на мережі низького і середнього тисків, а також ГРП. Розрахунки веду в формі таблиці
(дивись таблицю 2.6).
Таблиця 2.6 - Зведена таблиця розрахункових витрат газу
|
Споживач послуг
|
Розрахункові
витрати газу, м3/год.
|
|
Загальні
|
Середнього тиску
|
Низького тиску
|
|
1.Житлові будинки
і невеликі комунально- побутові підприємства та твариництво 2.Великі
комунально-побутові підприємства: - лікарня - підприємства громадського
харчування - лазня 3.Джерела теплопостачання: - місцеве -
централізоване 4.Промислові підприємства: - цегельний завод - авторемонтне
відділення - КЗС - ВРХ ВСЬОГО
|
221 1 2,7 19,6
447,29 321,8 210,8 162,16 194,6 129,73 1700,68
|
- - - - - 321,8
210,8 162,16 194,6 129,73 1019,09
|
221 1 2,7 19,6
447,29 - - - - - 681,59
|
Навантаження на мережу середнього тиску становить 1019,09 м3/год
Навантаження на мережу низького тиску становить 681,59 м3/год
Загальна витрата газу с.Н. Рябина становить 1700,68 м3/год.
2.3
Система газопостачання
2.3.1
Вибір і обґрунтування систем газопостачання
У дипломному проекті задана двоступенева система
газопостачання:
перша ступінь - газопроводи середнього тиску,
друга ступінь - газопроводи низького тиску.
Промислове підприємство підключене до мережі середнього тиску
. Мережу середнього тиску доцільно проектувати тупиковою, з метою забезпечення
житлових і громадських будинків у разі виникнення аварійної ситуації.
Джерелом газопостачання служить газопровід середнього тиску.
Живлення газопроводів низького тиску відбувається від ГРП.
Всі газопроводи прокладаю підземним способом на глибині 0,8м, використовуючи
сталеві труби різних діаметрів.
Відмикаючи пристрої на газопроводі розміщую на вході і виході
з ГРП.
2.3.2
Визначення оптимальної кількості ГРП
Зв’язок між газопроводами різних тисків, які входять в
систему газопостачання населеного пункту, передбачаю тільки через
газорозподільні пункти та ГРУ. Вони призначені для зниження тиску газу і
підтримування його на заданому рівні незалежно від коливань витрат газу.
Оптимальне число ГРП n0, шт., визначаю за формулою
(2.10)
де Vр-р - рівномірно розподілене навантаження
району, який обслуговується гідравлічно-зв’язаною мережею газопроводів низького
тиску, м3/год;опт - оптимальне навантаження на 1 ГРП, м3/год
(залежить від радіусу оптимальної дії ГРП Rопт, питомого
навантаження на мережу низького тиску l, м3/год*чол).
(2.11)
де m - густина населення в мікрорайоні, чол/Га;
l - питоме навантаження на мережу низького тиску, м3/год*чол;
Rопт - оптимальний радіус дії, м.
Густина населення m, чол/га, визначається згідно формули
(2.12)
де N - число жителів у районі, чол.;
Fз - площа забудови, га.
Питоме навантаження на мережу низького тиску l, м3/год*чол,
визначаю за формулою
(2.13)
де Vр-р - рівномірно розподілене навантаження
району, який обслуговується гідравлічно-зв’язаною мережею газопроводів низького
тиску, м3/год; N - число жителів у районі, чол.
Оптимальний радіус дії ГРП Rопт, м, визначаю
згідно формули
(2.14)
де ΔP-розрахунковий перепад тиску у вуличних
газопроводах низького тиску, (ΔP=1200 Па), [8];
φ-коефіцієнт густини мереж низького тиску, м -1;
С-вартість ГРП, у.е. (С=8000 у.е.).
Коефіцієнт густини мереж низького тиску φ, чол./Га, визначаю згідно формули
(2.15)
Розрахунки веду в формі таблиці (дивись таблицю 2.7)
Таблиця 2.7 - Визначення оптимальної кількості ГРП
|
Рівномірно
розподілене навантаження, Vp-p, м3/год
|
Кількість жителів
N, чол.
|
Площа забудови Fз,
га
|
Густина населення
m, чол/га
|
Питома витрата газу
l, м3/год*чол
|
Коефіцієнт густини
мережі j1, м-
|
Оптимальний радіус
дії Rопт, м
|
Оптимальні витрати
газу Vопт, м3/год
|
Кількість ГРП nо
, шт.
|
|
681,59
|
1124
|
28
|
40,2
|
0,6
|
0,009
|
624
|
1174
|
0,95
|
В результаті розрахунку проектую одне ГРП.
2.4
Гідравлічний розрахунок газопроводів
.4.1
Гідравлічний розрахунок газопроводів середнього тиску
Мета розрахунку - визначення діаметрів труб для проходження
необхідної кількості газу при допустимих втратах тиску, або навпаки -
знаходження втрат тиску при транспортуванні необхідної кількості газу по трубам
існуючого діаметру.
Гідравлічний режим роботи газопроводів призначаю, виходячи з
умов максимального використання розрахункового перепаду тиску. Розрахунок
розподільчих мереж виконують згідно [8].
Результати розрахунків зводжу в таблицю (дивись таблицю2.8.)
Таблиця 2.8 - Гідравлічний розрахунок газопроводів середнього
тиску
|
Ділянки
|
V1 м3/год
|
L1 М
|
А1 кПа2/м
|
А· L1 кПа2
|
d3 x S1
мм
|
∆Р2
кПа2
|
Рn1 кПа
|
Рк
|
|
Поч..
|
Кін.
|
|
|
|
|
|
|
|
|
|
1
|
2
|
3
|
4
|
5
|
6
|
7
|
8
|
9
|
10
|
|
Головна магістраль
1-2-3-4-5-6
|
|
1 2 3 4 5
|
2 3 4 5 6
|
1700,68 1376,08
694,49 372,69 162,16
|
520 90 220 340 60
|
88,7 88,7 88,7 88,7
88,7
|
50736 8781 21465
33174 5854
|
108х4 89х3 89х3
60х3 57х3
|
60000 28000 14000
8000 9000
|
400 316 268 240 223
|
316 268 240 223 201
|
|
Магістраль 2-10-9
|
|
2 10
|
10 9
|
324,33 129,73
|
520 180
|
77 77
|
44044 15246
|
70х3 57х3
|
32000 25000
|
316 260
|
260 206
|
|
Відгалуження
|
|
10 3 4 5
|
11 12 8 7
|
194,6 681,59 321,8
210,8
|
100 40 160 50
|
110 44 176 55
|
27500 31812 17600
9680
|
60х3 89х3 60х3 57х3
|
9000 14000 12000
4500
|
260 268 240 223
|
242 240 213 212
|
2.4.2
Газопроводи низького тиску
Згідно вимог сумарна втрата тиску від ГРП до найбільш
віддаленого приладу не повинна перевищувати 1800 Па. Манометричний тиск у
газопроводі після ГРП як правило приймається 3000 Па, [8].
Гідравлічний розрахунок виконую методом питомих втрат тиску
на тертя в наступній послідовності. Накреслюю розрахункову схему, на якій
нумерую вузлові точки, проставляю напрямок руху газу і довжини ділянок.
Спочатку знаходжу шляхові витрати газу на ділянках мереж Vшлі,
м3/год, згідно формули
Vшлі= Lпрі*
, (2.16)
де Lпрі - приведена довжина ділянки, м;
Vгрп - потужність ГРП, м3/год.;
V - витрати газу зосередженими споживачами, які приєднані до мережі
низького тиску, м3/год.;
n - кількість ділянок мережі низького тиску.
Приведену довжину ділянки Lпрі, м, визначаю за формулою
Lпрі= Lг*Ке*Кз
, (2.17)
де Lг - геометрична довжина ділянки, м;
Ке - коефіцієнт поверховості (приймаю рівним одиниці);
Кз - коефіцієнт забудови (для двосторонньої забудови Кз=1,
для односторонньої забудови Кз=0,5; для магістрального
газопроводу Кз=0).
Питому витрату газу Vп, визначаю за формулою
,
(2.18)
де Vгрп - навантаження на ГРП, м3/год;
ΣLпрі -
приведена довжина і-тої ділянки газопроводу, м.
Розрахунки веду в формі таблиці (дивись таблицю 2.9).
Таблиця 2.9 - Шляхові витрати газу
|
Ділянки
|
Геометрична
довжина Lд м
|
Коефіцієнт
|
Приведена довжина
Lпр м
|
Шляхова витрата
газу м3/год
|
|
Поч.
|
Кін.
|
|
Поверхо-вості Кп
|
Забудови Кз
|
|
|
|
1
|
2
|
3
|
4
|
5
|
6
|
7
|
|
25 24 23 20 19 18
17 16 14 13 15 20 22
|
24 23 20 19 18 17
16 14 13 15 12 22 21
|
40 80 140 50 110
110 70 260 190 110 70 70 190
|
1 1 1 1 1 1 1 1 1 1
1 1 1
|
0 0,5 0,5 1 1 1 0,5
1 0,5 0,5 0,5 0 1
|
0 40 70 50 110 110
35 260 95 55 35 0 190
|
0 6,8 11,9 8,5 18,7
18,7 6,46 44,2 16,15 9,35 6,46 0 32,3
|
|
21 12 8 9 9 8 7 6 5
4 3 2 24 26 34 35 35 37 38 39 40 41 36 26 27 28 33 28 29 31 32 29 Всього
|
12 8 9 10 11 7 6 5
4 3 2 1 26 34 35 36 37 38 39 40 41 36 6 27 28 33 3 29 31 32 2 30
|
70 50 120 50 100
380 60 80 120 60 120 60 90 70 80 280 50 40 60 50 200 140 90 180 90 100 400
130 70 310 140 100
|
1 1 1 1 1 1 1 1 1 1
1 1 1 1 1 1 1 1 1 1 1 1 1 1 1 1 1 1 1 1 1 1
|
0 0,5 0,5 0,5 1 1
0,5 0,5 1 0,5 0,5 0,5 0,5 0,5 1 1 0 0,5 0,5 0,5 1 0,5 1 1 0,5 0,5 1 0,5 0,5
0,5 1 1
|
0 25 60 25 100 380
30 40 120 30 60 30 45 35 80 280 0 20 30 25 200 70 90 180 45 50 400 65 35 155
140 100
|
0 4,25 10,2 4,25 17
64,6 5,1 6,8 20,4 5,1 10,2 5,1 7,65 6,46 13,6 47,6 0 3,4 5,1 4,25 34 11,9
15,3 30,6 7,65 8,5 68 11,05 6,46 26,35 23,8 17 681,19
|
Вузлові витрати газу. Поняття вузлової витрати газу вводиться для полегшення обчислення
розрахункових витрат газу. При цьому припускається, що в системі відбір газу
відбувається лише у вузлах. Визначаю вузлові витрати газу Vj, м3/год,
по формулі
,
(2.19)
де Vшлі - шляхова витрата газу і-тою ділянкою, м³/год;- кількість ділянок, які
збігаються в і-ому вузлі.
1 = ½ (V2-1) = 2,55 м3/год.2
= ½ (V32-2
+ V3-2 + V2-1) = 19,55м3/год3
= ½ (V33-3
+ V4-3 +V3-2 ) = 41,65м3/год4
= ½ (V5-4
+ V4-3 ) = 12,75м3/год5
= ½ (V6-5
+ V5-4 ) = 13,6м3/год6
= ½ (V36-6
+ V7-6 + V6-5) = 13,6м3/год7
= ½ (V8-7
+ V7-6 ) = 34,85м3/год8
= ½ (V12-8
+ V8-7 + V8-9) = 39,525м3/год9
= ½ (V8-9
+ V9-10 +V9-11) = 15,725м3/год10
= ½ (V9-10)
= 2,125м3/год11 = ½ (V9-11) = 8,5м3/год12
= ½ (V21-12
+ V15-12 + V12-8) = 5,355м3/год13
= ½ (V14-13
+V13-15) = 4,675 м3/год14
= ½ (V16-14
+ V14-13) = 30,175м3/год15
= ½ (V13-15
+ V15-12) = 7,905м3/год16
= ½ (V17-16 + V16-14) = 25,33м3/год17
= ½ (V18-17
+ V17-16) = 12,58м3/год18
= ½ (V19-18 +V18-17) = 18,7м3/год19
= ½ (V20-19 +V19-18) = 13,6м3/год20
= ½ (V23-20 + V20-22 + V20-19) = 10,2м3/год21 =
½ (V22-21
+ V21-12)
= 16,15м3/год22 = ½ (V20-22 + V22-21) =
16,15м3/год23 = ½ (V24-23 +V23-20)
= 9,35м3/год24 =
½ (V25-24 + V24-26 + V24-23)
= 7,225м3/год25 = ½ (V24-25 ) = 0м3/год26
= ½ (V24-26
+V26-34 +V26-27) = 22,355м3/год27
= ½ (V26-27
+V27-28) = 19,125м3/год28
= ½ (V27-28+V28-33
+V28-29 ) = 13,6м3/год29
= ½ (V28-29
+ V29-31 + V29-30) = 17,255м3/год30
= ½ (V29-30)
= 8,5 м3/год31 = ½ (V29-31 + V31-32) =
16,405м3/год32 = ½ (V31-32 + V32-2) =
25,075м3/год33 = ½ (V28-33 + V33-3) = 38,25м3/год34
= ½ (V26-34
+ V34-35) = 10,03м3/год35
= ½ (V34-35 +V35-37 +V35-36) = 30,6м3/год36
= ½ (V35-34 +V41-36) = 12,75м3/год37
= ½ (V35-37 + V37-38 ) = 1,7м3/год38 =
½ (V37-38
+ V38-39)
= 4,25м3/год39 = ½ (V38-39 + V39-40) = 4,6м3/год40
= ½ (V39-40 +V40-41) = 19,2м3/год41 =
½ (V40-41 + V41-36) =
22,95м3/год
Розрахункові витрати газу
Визначаю розрахункові годинні витрати газу на ділянках,
використовуючи перший закон Кірхгофа, який стосовно газових мереж, можна
сформулювати таким чином: кількість газу, який відбирається у вузлі з
урахуванням вузлової витрати, повинно забезпечуватись рівною кількістю газу, що
надходить в даний вузол. Мінімальне значення розрахункової витрати газу на
ділянці повинно бути не менше половини шляхової витрати. Визначення
розрахункових витратVi,м3/год, розпочинаю з найбільш
віддалених від ГРП вузлів за формулою
,
(2.20)
вузол 1: V2-1 = V1 = 2,55 м3/год.
вузол 2: V32-2 + V3-2 = V2-1
+ V2 = 24,65 м3/год32-2 = 13,3 м3/год
V3-2 = 11,35 м3/год
вузол 3: V4-3 + V33-3 = V3-2
+ V3 = 51,85 м3/год4-3 = 6 м3/год V33-3
= 45,85 м3/год
вузол 4: V5-4 = V4-3 + V4=
18,75м3/год
вузол 5: V6-5 = V5 + V5-4 =
32,35 м3/год
вузол 6: V36-6 + V7-6 = V6-5
+ V6 = 45,95 м3/год36-6 = 27,95 м3/год
V7-6 = 18 м3/год
вузол 7: V8-7 = V7 + V7-6 =
52,85 м3/год
вузол 8: V12-8 = V8-9 + V8-7
+ V8 = 79,2 м3/год
вузол 9: V8-9 = V9-11 + V9-10
+ V9 = 26,35 м3/год
вузол 10: V9-10 = V10 = 2,125 м3/год
вузол 11: V9-11 = V11 = 8,5 м3/год
вузол 12: V21-12 + V15-12 = V12-8
+ V12 = 84,555 м3/год21-12 = 42,27 м3/год
V15-12 = 42,26 м3/год
вузол 13: V14-13 = V13-15 + V13
= 54,84 м3/год
вузол 14: V16-14 = V14-13 + V14
= 30,175 м3/год
вузол 15: V13-15 = V15-12 + V15
= 50,165 м3/год
вузол 16: V17-16 = V16-14 + V16
= 55,505 м3/год
вузол 17: V18-17 = V17-16 + V17
= 68,085 м3/год
вузол 18: V19-18 = V18-17 + V18
= 86,785 м3/год
вузол 19: V20-19 = V19-18 + V19
= 100,385 м3/год
вузол 20: V23-20 = V20-19 + V20-22
+ V20 = 285,145 м3/год
вузол 21: V22-21 = V21-12 + V21
= 58,41 м3/год
вузол 22: V20-22 = V22-21 + V22
= 74,56 м3/год
вузол 23: V24-23 = V23-20 + V23
= 294,495 м3/год
вузол 24: V25-24 = V24-23 + V24-26
+ V24 = 681,1 м3/год
вузол 26: V24-26 = V26-27 + V26-34
+ V26 = 360,835 м3/год
вузол 27: V26-27 = V27-28 + V27
= 226,805 м3/год
вузол 28: V27-28 = V28-29 + V28-33
+ V28 = 207,68 м3/год
вузол 29: V28-29 = V29-30 + V29-31
+ V29 = 109,98 м3/год
вузол 30: V29-30 = V30 = 8,5 м3/год
вузол 31: V29-31 = V31-32 + V31
= 84,225 м3/год
вузол 32: V31-32 = V32-2 + V32
= 38,375 м3/год
вузол 33: V28-33 = V33-3 + V33
= 84,1 м3/год
вузол 34: V26-34 = V34-35 + V34
= 134,03 м3/год
вузол 35: V34-35 = V35-37 + V35-36
+ V35 = 124 м3/год
вузол 36: V35-36 + V41-36 = V36-6
+ V36 = 40,7 м3/год35-36 = 27,1 м3/год
V41-36 = 13,6 м3/год
вузол 37: V35-37 = V37-38 + V37
= 66,3 м3/год
вузол 38: V37-38 = V38-39 + V38
= 64,6 м3/год
вузол 39: V38-39 = V39-40 + V39
= 60,35 м3/год
вузол 40: V39-40 = V40-41 + V40
= 55,75 м3/год
вузол 41: V40-41 = V41-36 + V41
= 36,55 м3/год
Результати гідравлічного розрахунку газопроводів низького
тиску зводжу в таблицю 2.10.
Таблиця 2.10 - Гідравлічний розрахунок газопроводів низького
тиску
|
Ділянки
|
V1 м3/год
|
Lг, м
|
Lр, м
|
d3 x S
|
R, Па/м
|
∆Р Па
|
Рn1 Па
|
Рк, Па
|
|
Поч.
|
Кін.
|
|
|
|
|
|
|
|
|
|
1
|
2
|
3
|
4
|
5
|
6
|
7
|
8
|
9
|
10
|
|
Головна магістраль
25-24-26-34-35-37-38-39-40-41-36
|
|
25 24 26 34 35 37
38 39 40 41
|
24 26 34 35 37 38
39 40 41 36
|
680,7 360,835
134,03 124 66,3 64,6 60,35 55,75 36,55 13,6
|
40 90 70 80 50 40
60 50 200 140
|
44 99 77 88 55 44
66 55 220 154
|
219х6 168х6 108х4
108х4 89х3 89х3 89х3 83х3 76х3 57х3
|
1,35 1,4 2,1 1,9
1,7 2,7 2,1 1,9 0,8 0,3
|
59 138 161 167 93
118 138 104 176 46
|
3000 2941 2803 2636
2469 2376 2258 2120 2016 1840
|
2941 2803 2636 2469
2376 2258 2120 2016 1840 1794
|
|
R=1,35Па/м
|
∑=902м
|
α
= -0,3%
|
|
Магістраль
24-23-20-19-18-17-16-14-13-15
|
|
24 23 20 19 18 17
16 14 13 15
|
23 20 19 18 17 16
14 13 15 12
|
293,495 285,145
100,385 86,785 68,085 55,505 50,175 54,84 50,165 42,26
|
80 140 50 110 110
70 260 190 110 70
|
88 154 55 121 121
77 286 209 121 77
|
168х6 168х6 127х3
108х4 102х4 102х4 89х3 89х3 89х3 76х3
|
0,9 1,1 0,5 1,2 1 1
0,4 1,2 1 1
|
72 154 25 132 110
70 104 228 121 77
|
2941 2869 2715 2690
2558 2448 2378 2274 2046 1925
|
2869 2715 2690 2558
2448 2378 2274 2046 1925 1848
|
|
R=0,9Па/м
|
∑=1309м
|
α
= 2,6%
|
|
Магістраль
20-22-21-12-8-7-6-5-4-3-2
|
|
20 22 21 12 8 7 6 5
4 3 2
|
22 21 12 8 7 6 5 4
3 2 1
|
174,56 58,41 42,26
79,2 52,85 42,56 32,75 18,75 16,89 11,35 2,55
|
70 190 70 50 380 60
80 120 60 120 60
|
77 209 77 55 418 66
88 132 66 132 66
|
133х4 127х3 127х3
127х3 127х3 89х3 89х3 76х3 76х3 57х3 57х3
|
0,65 0,8 1,1 1,4
0,4 1 1,1 0,35 1 0,4 0,65
|
50 167 84 77 167 66
97 46 66 52 41
|
2715 2665 2498 2414
2337 2170 2104 2007 1961 1895 1843
|
2665 2498 2414 2337
2170 2104 2007 1961 1895 1843 1802
|
|
R=0,85Па/м
|
∑=1386м
|
α
= 0,2%
|
|
Магістраль
26-27-28-29-31-32
|
|
26 27 28 29 31 32
|
27 28 29 31 32 2
|
226,805 207,68
109,98 87,225 38,375 13,3
|
180 90 130 70 310
140
|
198 99 143 77 343
154
|
168х6 168х6 127х3
108х4 89х3 76х3
|
1 0,9 1 2 0,3 2
|
198 90 143 154 102
308
|
2803 2605 2515 2372
2218 2116
|
2605 2515 2372 2218
2116 1808
|
|
R=1,2Па/м
|
∑=1012м
|
α
= 0,4%
|
|
Магістраль 28-33-3
|
|
28 33
|
33 3
|
84,1 45,85
|
100 400
|
110 440
|
102х3 83х3
|
1,3 0,8
|
143 352
|
2515 2372
|
2372 1920
|
|
R=2,2Па/м
|
∑=550м
|
α
= 6,66%
|
|
Магістраль 8-9-11
|
|
8 9
|
9 11
|
26,35 8,5
|
120 100
|
132 110
|
57х3 57х3
|
2 2,2
|
262 264
|
2337 2075
|
|
R=4,95Па/м
|
∑=242м
|
α
= 0,6%
|
|
Відгалудження
|
|
9
|
10
|
2,125
|
50
|
55
|
57х3
|
3,5
|
192
|
2075
|
1883
|
|
35
|
36
|
27,1
|
280
|
308
|
57х3
|
1,8
|
554
|
2469
|
1915
|
|
36
|
6
|
27,95
|
90
|
99
|
108х4
|
0,01
|
1
|
1802
|
1801
|
|
29
|
30
|
8,5
|
100
|
110
|
57х3
|
1,5
|
165
|
2372
|
2207
|
2.5
Газопостачання житлового будинку
.5.1 Визначення витрат газу
Згідно завдання розраховую газопостачання
індивідуального одноповерхового житлового будиноку. В кухні встановлена газова
плита типу ПГ-4 , котел «Данко» - 10 . Визначаю витрати газу, V, м3/год, кожним газовим
приладом по формулі
, (2.25)
де Q - теплова потужність газового приладу, кВт (Q2=10
кВт; Q1=11,16 кВт)
η - коефіцієнт
корисної дії. (η = 93 %)
м3/год
м3/год
Визначаємо номінальну витрату газу будинком
= VПГ + VОП , (2.26)
= 1,08 + 1,05 = 2,13 м3/год
Розрахункову витрату газу будинком, Vрб,
м3/год., визначаю по формулі
= V
∙ Кsim , (2.27)
де Кsim - коефіцієнт одночасності, який
залежить від кількості встановленого газового обладнання, Кsim =0,85.
= 2,13 ∙ 0,85 = 1,81 м3/год
Так як по результату розрахунку розрахункова витрата газу
будинком складає 1,81 м3/год, підбираю лічильник газу типу G-1,6.
2.5.2 Гідравлічний розрахунок газопроводів
Гідравлічний розрахунок розпочинаю з точки
підключення дворового газопроводу до вуличної мережі (точка 1), кінцева точка
розрахунку - газовий прилад ВПГ останнього стояка верхнього поверху (точка 9).
Рекомендований перепад тиску для внутрішньо
будинкових газопроводів DРр = 600 Па.
Гідравлічний опір лічильника DРл = 200 Па,
гідравлічний опір ВПГ DРвпг = 100 Па. Тоді
розрахунковий перепад тиску DРн, Па, буде
складати:
DРн = DРр-DРл-DРвпг =
600-200-100 = 300 Па.
Розрахункову довжину ділянок мережі визначаю з
урахуванням надбавок на місцеві опори Lр, м, по формулі
, (2.28)
де Lg - геометрична довжина
ділянки, м (визначаю по плану і аксонометричній схемі внутрішньо будинкового
газопроводу);
α - надбавка на
місцеві опори, [1].
м
По розрахунковим витратам газу і середній питомій втраті
тиску за допомогою номограми визначаю діаметри газопроводів.
Середню питому втрату тиску R, Па/м, визначаю по формулі
, (2.29)
Гідравлічний розрахунок веду в формі таблиці (дивись
таблицю 2.11
Таблиця 2.11 - Гідравлічний розрахунок
внутрішньобудинкових газопроводів
|
№
діля-нки
|
Кількість
квартир, N, шт
|
Номінальна
витрата газу ΣVном, м3/год
|
Коефі-цієнт,
Ksim
|
Розрахункова
витрата газу, ΣVр,
м3/год
|
Геоме-трична
довжина, Lg, м
|
Над-бавкиa, %
|
Розрахункова
дов-жина, Lр, м
|
Dу,
мм
|
Питома
втрата тиску, R, Па/м
|
Втрата
тиску, DР, Па
|
|
1
|
2
|
3
|
4
|
5
|
6
|
7
|
8
|
9
|
10
|
11
|
|
1-2
|
1
|
2,13
|
0,85
|
1,81
|
10,2
|
10
|
8
|
50
|
0,1
|
0,88
|
|
2-3
|
1
|
2,13
|
0,85
|
1,81
|
0,7
|
25
|
0,7
|
32
|
0,2
|
0,175
|
|
3-4
|
1
|
2,13
|
0,85
|
1,81
|
24
|
25
|
4,3
|
20
|
1,4
|
7,525
|
|
4-5
|
1
|
2,13
|
0,85
|
1,81
|
0,7
|
450
|
1,1
|
15
|
6
|
36,3
|
|
5-6
|
1
|
1,08
|
1
|
1,08
|
3
|
450
|
1,7
|
15
|
2
|
18,7
|
|
Всього
|
|
∑=15,8м
|
|
63,58
|
Сумарний гідравлічний опір газопроводів ΣDРт = 63,58 Па.
Гідростатичний тиск DР2,
Па, для вертикальних ділянок газопроводу визначаю по формулі
DР2= ±g ∙ h · (rп-rг), (2.30)
де g - прискорення вільного падіння, g = 9,81
м/с2;- різниця геометричних відміток вертикальних ділянок
газопроводу, м, h = 3 м;
rп, rг - густина
відповідно повітря і газу, кг/м3, rп = 1,21 кг/м3,
rг = 0,73 кг/м3.
DР2 = 3 ∙
9,81∙ (1,21-0,73) = 14,1 Па
Таким чином, загальні втрати тиску у внутрішньо
будинкових газопроводах будуть складати:
ΣDР = ΣDРт+DРл+
DРпг-Рг, Па
ΣDР =
200+100+63,58-14,1 = 349,48 Па
Сумарні втрати тиску не перевищують
рекомендованого перепаду:
,48 Па £ 600 Па
2.6 Облаштування систем газопостачання
Зовнішні газопроводи по території
населеного пункту передбачають, як правило, підземне прокладання згідно з
вимогами [4]. В даному мікрорайоні, у відповідності з завданням, проектую
прокладання поліетиленових газопроводів.
Надземна та наземна прокладка
виконана сталевими газопроводами всередині житлових кварталів та подвір'їв, а
також при пересіченні газопроводами природних перешкод (ріки, струмки, яри,
балки тощо). Надземна прокладка зовнішніх газопроводів погоджена з місцевими
органами містобудування та архітектури.
На території промислових підприємств
прокладка зовнішніх газопроводів здійснена, як правило, надземною сталевими
газопроводами згідно з вимогами СНІП 11-89.
Місця введення газопроводів в житлові
будинки передбачаються в нежилі приміщення, доступні для обслуговування
газопроводів.
В існуючих житлових будинках, що
належать громадянам на правах приватної власності, подекуди, вводи газопроводів
здійснено в житлові приміщення, де установлені опалювальні прилади, за умови
установки додаткових вимикаючих пристроїв зовні будинків.
Вводи газопроводів в громадські
будинки передбачено безпосередньо в приміщення, де установлені газові прилади,
або в коридори. Розміщення вимикаючих пристроїв на цих газопроводах передбачено
зовні будинків, в місцях доступних для обслуговування. Вводи
газопроводів в будинки промислових підприємств та інші будинки виробничого
характеру передбачено безпосередньо в приміщення, де знаходяться агрегати, що
споживають газ, або в суміжні з ним приміщення за умови з'єднання цих приміщень
відкритим отвором. При цьому повітрообмін в суміжних приміщеннях не менше
триразового за годину.
Газопроводи в місцях проходів через
зовнішні стіни будинків прокладено в футлярах з урахуванням вимог 6.23. [6] Простір між стіною і футляром старанно
замуровувано на всю товщину стіни, що пересікається. Кінці футляра виступають
за стіну не менше ніж на 3см, а діаметр його прийнято з умовою, щоб кільцевий
простір між газопроводом і футляром був не менше 5мм для газопроводів
номінальним діаметром не більш 32мм і не менше 10мм для газопроводів більшого
діаметру. Простір між газопроводом і футляром закладено просмоленим клоччям,
гумовими втулками або іншими еластичними матеріалами.
Вимикаючи пристрої на газопроводах
передбачено:
· на вводах в житлові, громадські та
виробничі будинки або в групу суміжних будинків, перед зовнішніми установками,
які споживають газ
· на відгалуженнях міжселищних
газопроводів до населених пунктів або до підприємств;
· на відгалуженнях від розподільчих
газопроводів до окремих мікрорайонів, кварталів та окремих груп житлових
будинків;
· для секціонування розподільних
газопроводів середнього та для можливості виконання аварійних та ремонтних
робіт;
· при пересіченні газопроводами водяних
перешкод, вимикаючі пристрої розміщено на берегах не нижче відміток ГВВ при
десятивідсотковій забезпеченості і вище відміток льодоходу та корчеходу,
Газопроводи-вводи до будинків від
розподільчих газопроводів можуть виконуватися із сталевих або поліетиленових
труб.
При виконанні газопроводу-вводу із
поліетиленової труби, перехід на сталеву трубу слід виконані в місці приєднання
до крану перед КБРТ, або на вертикальній ділянці не вище 0,8м від землі з
розміщенням надземної ділянки поліетиленового газопроводу та вузла з'єднання з
металевим газопроводом в металевому футлярі з отворами для відбору проб
повітря. Кінець надземної частини футляру ущільнено для попередження попадання
атмосферних опадів у міжтрубний простір;
· на підземній ділянці вузол з'єднання
розташовано на відстані від фундаментів будинків та споруд (у просвіті) не
менше 1м для газопроводів низького тиску і 2 м для газопроводів середнього
тиску.
З'єднання поліетиленових труб як на
горизонтальних так і на вертикальних ділянках газопроводу виконано
терморезисторним зварюванням. З'єднання поліетиленових газопроводів із
сталевими передбачено як роз'ємними (фланцевими), так і нероз'ємними,
виготовленими згідно вимог 11.23 та 11.24 [6]. Роз'ємні з'єднання розміщені в
колодязях, нероз'ємні з'єднання - в ґрунті. З'єднувальні деталі
«поліетилен-сталь» розміщено тільки на прямолінійних ділянках газопроводів із
захистом металевої ділянки деталі від корозії з застосуванням технології, яка
виключає пошкодження поліетиленової ділянки. Приєднання поліетиленових
відгалужень до поліетиленових газопроводів, переходи з одного діаметра на інший
та повороти поліетиленових газопроводів передбачено за допомогою з'єднувальних
деталей. Приєднання сталевих відгалужень до поліетиленових газопроводів здійснюється
за допомогою з'єднувальних деталей з урахуванням вимог 11.23 [6]. Для
газопроводів діаметром 90мм і менше, незалежно від місця прокладання та тиску,
виконано шляхом вигину з радіусом не менше 25 зовнішніх діаметрів труби.
Мінімальні відстані (у просвіті)
газопроводів до підземних інженерних мереж, будинків та споруд виконано згідно
з вимогами [4]і ДБН Б.2.4-1.
На ділянках із стисненими умовами
замість поліетиленових труб виконано прокладання сталевих з виконанням вимог
для сталевих газопроводів, що прокладаються в стиснених умовах.
На висоті 400-500мм над
поліетиленовими газопроводами, прокладеними без футлярів, укладено
попереджувальну полімерну стрічку жовтого кольору шириною не менше 200мм із
незмивним написом «Газ».
Футляри, які застосовуються у
стиснених умовах, виконані із сталевих труб. Внутрішні діаметри футлярів
виконано більшими від зовнішніх діаметрів газопроводів, не менше ніж на 40 мм
при діаметрах газопроводів до 90 мм і не менше ніж 80 мм при діаметрах
газопроводів понад 90мм. Кінці футлярів при прокладанні в них газопроводів
повинні ущільнено діелектричними водонеп-роникненими матеріалами (гумові
втулки, термоусадочні плівки, пінополіуретаном - мікрофлексом, пінофлексом).
В межах футляра газопроводи по 1м в
обидва боки від нього не мають зварних та інших з'єднань. На одному кінці
футляра встановлено контрольну трубку, що виходить під захисний пристрій.
Мінімальні відстані у просвіті від
газопроводів до найближчих труб теплових мереж безканальної прокладки без дренажу,
від анкерних опор, що виходять за габарити труб теплових мереж, до гаражів, до
фундаментів будинків та споруд, огорож автостоянок, автогазозаправних та
автозаправних станцій, до напірної каналізації передбачено у відповідності з
вимогами додатку 8.1 [4]
Глибину прокладки газопроводів
прийнято не менше 1 м до верху газопроводів або футлярів. При прокладанні під
проїзними частинами доріг та вуличних проїздів (у футлярах або без футлярів)
глибину прокладки виконано на глибині не менше 1,2м до верху газопроводів або
футлярів. В місцях пересічення з підземними інженерними мережами на висоті
400-500мм над поліетиленовими газопроводами укладено попереджувальну жовту
полімерну стрічку шириною не менше 200мм із незмивним написом «Газ».
Траси підземних газопроводів
відмічені табличками покажчиками:
· в забудованій частині - на стінах
будинків або орієнтирних стовпчиках у місцях повороту трас, установка арматури,
зміни діаметрів;
· в незабудованій частині - на
орієнтирних стовпчиках.
Орієнтирні стовпчики установлено на
відстані 1м від осі газопроводів, справа по ходу газу.
З метою позначення трас газопроводів
(при відсутності постійних точок прив'язок) передбачено шляхом прокладки над
газопроводами на висоті 400-500мм від верху труби ізольованого алюмінієвого або
мідного проводів перерізом 2,5-4,0мм., або на висоті 400-500мм над трубами
газопроводів прокладено попереджувальну поліетиленову стрічку жовтого кольору
шириною не менше 200мм з вмонтованим в неї алюмінієвим або мідним проводом
перерізом 2,5-4,0мм .
У відповідності з [6] виконана
безколодязна установка кранів, які приєднуються до газопроводу зварюванням, із
забезпеченням керування ними з поверхні землі через обсадну трубу, виведену під
ковер.
Вимикаючи пристрої на зовнішніх
газопроводах розміщено в колодязях, наземних негорючих шафах або огорожах, а
також на стінах будинків. Вимикаючи пристрої встановлено в доступному для
обслуговування місці.
В колодязях передбачено компенсуючи
пристрої, що забезпечують монтаж і демонтаж запірної арматури.
Колодязі для розміщення вимикаючих
пристроїв на газопроводах виконані з негорючих, вологостійких та біостійких
матеріалів.
Для захисту від механічних пошкоджень
контрольних трубок, контактних виводів контрольно-вимірювальних пунктів,
водовідвідних трубок конденсатозбірників, гідрозатворів та арматури встановлено
ковери, які установлено на бетонній, залізобетонній або іншій основі, яка
забезпечує стійкість та виключає їхнє осідання.
При підходах підземних газопроводів
до стін будинків (при улаштуванні вводів) біля стін будинків над
газопроводами-вводами для можливості своєчасного виявлення витоків газу з
підземних газопроводів передбачено установку контрольних трубок. Відведення продуктів згорання від
побутових газових приладів, печей та іншого побутового газового обладнання, в
конструкції якого передбачено відведення продуктів згорання в димохід, слід
здійснювати від кожного приладу, агрегату або печі по відособленому димоходу.
Площа перетину димоходу не повинна
бути меншою за площу патрубка газового приладу, який приєднується до димоходу.
Вентиляційні канали кухонь і
приміщень, які обладнані приладами і апаратами, що працюють без відводу
продуктів згорання в димохід, повинні відповідати вимогам СНиП 2.08.01-89.
В існуючих будівлях дозволяється
приєднувати до одного димоходу не більше двох водонагрівачів або опалювальних
печей, розміщених на одному або різних поверхах будівлі, за умови вводу
продуктів згорання в димохід на різних рівнях не ближче 0,5 м один від одного
або на одному рівні з влаштуванням у димоході перетинки на висоту не менше 0,5
м
Допускається приєднання до одного
димоходу опалювальної печі періодичної дії і газового водонагрівача, який
використовується для гарячого водопостачання, або іншого газового приладу, що
не працює безперервно, при достатньому перерізі димоходу, який повинен
визначатися розрахунком. Приєднання димовідвідної труби газового приладу до
оборотів димоходу опалювальної печі не допускається.
В існуючих будівлях, за відсутності
димоходів, допускається влаштування приставних димоходів.
Допускається прокладання димоходів
через перекриття за умови влаштування пожежної безпеки конструкцій перекриття.
Існуючі в кухнях димові канали від
колишніх кухонних вогнищ і печей, які не сполучені з іншими діючими димовими
каналами, можна використовувати як вентиляційні канали.
Приєднувати газові водонагрівачі та
інші газові прилади до димоходів треба трубами, виготовленими з покрівельної
сталі.
З'єднувальна димовідвідна труба, яка
сполучає газовий прилад з димоходом, повинна мати вертикальний відрізок.
Довжина вертикального відрізку
з'єднувальної труби від низу димовідвідного патрубка газового приладу до осі
горизонтального відрізку труби повинна бути не менше 0,5 м.
У приміщеннях висотою до 2,7 м для
приладів із стабілізатором тяги допускається зменшення довжини вертикального
відрізку до 0,25 м, без стабілізатора тяги - 0,15 м.
Сумарна довжина горизонтальних
відрізків з'єднувальних труб у нових будинках повинна бути не більше 3 м, в
існуючих будинках - не більше 6 м, нахил труби повинен бути не менше 0,01 у бік
газового приладу.
З'єднувальна труба повинна мати не
більше трьох поворотів, радіус закруглення яких повинен бути не менше діаметра
труби.
Забороняється прокладання
з'єднувальних труб від приладів і печей до димоходів через житлові кімнати.
Підвішування і кріплення
з'єднувальних труб повинно унеможливлювати їх прогин. Ланки з'єднувальних труб
повинні щільно, без зазорів, вставлятися одна в одну за ходом димових газів не
менше ніж на 0,5 діаметра труби. З'єднувальна труба повинна щільно
приєднуватися до димового каналу. Кінець її не повинен виступати за стіну
каналу, для чого застосовуються обмежувальні пристрої (шайба або гофр).
Відстань від з'єднувальної
димовідвідної труби до негорючої стелі або негорючої стіни має становити не
менше 5см, до дерев'яних оштукатурених стель і стін - не менше 25см.
Допускається зменшення вказаної відстані з 25см до 10см за умови оббивки
дерев'яних оштукатурених стін або стелі покрівельною сталлю по листу азбесту
завтовшки 3мм. Оббивка повинна виступати за габарити димовідвідної труби на
15см з кожного боку.
Нижче від місця приєднання
димовідвідної труби від приладу до димоходу належить передбачати влаштування
«кишені» перерізом не менше за переріз димоходу і завглибшки не менше 25см, яка
повинна мати люк для очищення.
Прилади комунально-побутового
призначення (ресторанні плити, котли для готування їжі тощо) дозволяється
приєднувати як до відокремленого, так і до спільного димоходу. Дозволяється
передбачати використання з'єднувальних димовідвідних труб, спільних для
декількох агрегатів.
Введення продуктів згорання в
спільний димохід для декількох приладів слід передбачати на різних рівнях або
на одному рівні з улаштуванням перетинки з урахуванням вимог п. 18 Правил
безпеки систем газопостачання України
Площа перерізу димоходів і
з'єднувальних труб повинна визначатися розрахунком, виходячи із умов одночасної
роботи всіх приладів, приєднаних до димоходу.
Сумарна довжина горизонтальних
ділянок з'єднувальних труб від ресторанних плит і іншого газового обладнання
повинна бути не більше 10м.
З'єднувальні труби ресторанних плит і
котлів для готування їжі повинні покриватись теплоізоляцією. З'єднувальні
труби, виготовлені з чорної листової сталі, повинні бути покриті вогнестійким
лаком.
На димовідвідних трубах від
ресторанних плит, кип'ятильників, плит для готування їжі та інших установок і
газових приладів комунально-побутового призначення, які не мають стабілізаторів
тяги, необхідно передбачати вимикальні шибери (заслонки). Шибер повинен мати
отвір діаметром не менше 15мм. На димоході від приладів із стабілізатором тяги
не допускається установлювати шибери.
Для відводу продуктів згорання від
газових приладів (ресторанні плити, кип'ятильники та ін.), які встановлені в
громадських будівлях, дозволяється використовувати сталеві димові труби. Ззовні
будівлі сталеві труби повинні бути тепло-ізольовані на всю висоту.
Гирла цегляних труб висотою 0,2м
належить оштукатурити цементним розчином для захисту від атмосферних опадів.
У будинках, які обладнані приладами і
апаратами з відводом продуктів згорання в димоходи, не допускається влаштування
витяжної вентиляції з штучним спонуканням.
3. Автоматика і телемеханіка
.1
Підбір обладнання газорегуляторних пунктів
В ГРП передбачається використання такого
обладнання: фільтра, запобіжно-запірного клапана, регулятора тиску газу,
запобіжно скидного клапану, запобіжної арматури, контрольно-вимірювальних
приладів і приладів обліку витрат газу, байпасної лінії.
Регулятор тиску газу вибираю користуючись
вихідними даними та на підставі характеристики про пропускну здатність
регуляторів тиску газу.
Вихідні дані:
) пропускна здатність регулятора тиску газу VГРП
= 681,19 м3/год. (дивись таблицю 2.6)
) тиск газу на вході в ГРП - Р1 = 316
кПа (дивись таблицю 2.8);
) тиск газу на виході з ГРП - Р2 =
3000 Па;
) густина газу ρ = 0,73 кг/м3).
ГРП слід розмістити в окремій споруді. Для обліку
природного газу слід встановити лічильник.
Користуючись вихідними даними на підставі
характеристик про пропускну здатність регуляторів тиску газу [2] (таблиця 2
додаток 7), приймаю регулятор тиску газу типу РДУК2-50 з діаметром сідла
клапана - 50мм. Його таблична пропускна здатність становить 1344м3/год,
що перевищує навантаження на ГРП.
Користуючись даними про технічну характеристику
газових фільтрів [2] (таблиця 4 додаток 7), встановлюю фільтр ФС-50, з
діаметром патрубків для підключення до газопроводів 50 мм. Його конструкція
розрахована на максимальний тиск Р = 0,6 мПа, що перевищує тиск на вході ГРП.
Пропускна здатність фільтра становить 1510 м3/год., що перевищує
навантаження на ГРП,
VГРП = 681,19 м3/год.
3.2
Автоматика безпеки, контролю, регулювання, управління і сигналізації
водогрійних котлів
Комплект випускається модернізованим
в двох модифікаціях: КСУ-1-Г-2 - для водогрійних котлів теплопродуктивністю до
1 Гкал/год, що працюють на газі низького тиску. КСУ-1 -Г-3 - теж на газі
середнього тиску.
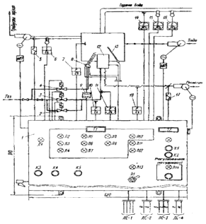
Малюнок 3.1.- .Принципова схема
комплексу засобів управління КСУ-1-Г: 1 - шкаф комплексу; 2, 3 - відсіяні клапани; 4 -
клапан-відсікач запальника; 5, 17 - виконавчі механізми; 6 - датчик-реле
температури; 7, 10, 11, 18 - датчики-реле тяги, напору, тиску; 8 -
електрозапальник; 9 - котушка запалювання; 12 - пальник; 13 - контрольний
електрод; 14 -манометр електроконтактний; 15, 16 - термометри манометричні; ТІ
- табло „Аварія"; Т2 - табло „Робота"; Л1-Л14 - лампи: ЛІ -
„Мережа", Л2 - „Немає полум'я", ЛЗ - „Розрідження низьке", Л4 - „Тиск
повітря низький", Л5 - „Тиск води низький", Л6 - „Тиск води
високий", Л7 - „Температура води висока", Л8 - „Тиск газу
низький", Л9 - „Тиск газу високий", Л10 - Комплект несправний",
Л11 - „Немає резервування", Л12 - „Температура відходячих газів
висока", ЛІЗ - „Котел відключений загальнокотельним пристроєм", Л14 -
„Включено"; К1-К5 - кнопки: К1 - „Пуск", К2 - „Стоп", КЗ -
„Відключення звукової сигналізації", К4 - „Відключення сигналізації
світлової", К5 - „Контроль сигналізації"; ПІ перемикач „Робота з
загальнокотельним пристроєм"; ЛС-1 - „Живильна мережа 380/220В", 50
Гц, ЛС-2 - „Сигнали диспетчеру (а - „Включення живильної напруги", б -
„Аварія"), ЛС-3 - „Дистанційне управління (в - „Пуск", г -
„Зупинка", д - „Включення регулювання"), ЛС-4 - „Сигнали від
загально- котельного пристрою регулювання" (є - „Пуск-стоп", ж -
„Мале горіння - велике горіння").
Комплект забезпечує:
-деопозиційне регулювання і підтримку
в заданих межах (температури води на виході з котла, подачі повітря у відповідності з
подачею газу, розрідження в топці);
-автоматику безпеки (подача газу до котла
припиняється при: відхиленні тиску газу від заданих значень; пониженні тиску
повітря; пониженні розрідження; погасанні полум'я пальника; підвищенні
температури гарячої води; підвищенні або пониженні тиску води; несправності
комплекта; пропаданні або підвищенні напруги);
-світло-звукову робочу і аварійну
сигналізацію,
-автоматичний пуск і зупинка котла.
Електронні схеми КСУ-1-Г побудовані
на базі елементів дискретної автоматики, реалізованих з допомогою мікросхем,
транзисторів та інших електрорадіоелементів.
Функціональну основу комплекту
складають в більшості багатоканальні блоки, кожний канал якого або сам блок
виконує визначену логічну функцію.
Комплект розміщений в навісній шафі з
розмірами 620 х 910 х 395 мм. Маса комплекту не більше 70 кг. Органи
оперативного управління і сигналізації розміщені у верхній частині лицьової
сторони дверцят шафи.
Автоматичне регулювання.
Автоматичне регулювання може
виконуватись в двох режимах: разом з загальнокотельним пристроєм і без нього.
Вибір режиму регулювання проводиться тумблером.
При роботі без загальнокотельного
пристрою датчиком
в системі регулювання є манометричний термометр типу ТПГ-СК.
Якщо температура гарячої води
знаходиться в інтервалі між нижчим та вищим заданими значеннями (стрілка
знаходиться між нерухомими контактами і контакти розімкнуті), газ до пальника
поступає через два відкритих клапани: „великого" і „малого" горіння
блока БЖГ, заслінка на повітропроводі і шибер на димоході повністю відкриті.
Замикання контакту при досягненні
вищого заданого значення температури відключає клапан „великого" горіння,
спрацьовують електровиконавчі механізми, частково перекриваючі повітропровід і
димохід. Положення максимального і мінімального відкриття заслінки на
повітропроводі і шибера на димоході регулюють в процесі наладки, встановлюючи
оптимальне співвідношення „газ-повітря". Котел переходить у режим „мале
горіння".
При подальшому зниженні температури
води знову відкривається клапан „великого" горіння і міняється положення
заслінки на повітропроводі і шибера на димоході, тобто регулювання проводиться
в режимах 100 і 40% теплової потужності пальника. При цьому клапан
„малого" горіння постійно відчинено.
При роботі з загальнокотельним
пристроєм комплект
виконує наступні команди:
- сигнал на зупинку котла;
- сигнал на пуск котла;
- сигнал відкриття регулюючих
органів на „велике" горіння;
- сигнал відкриття регулюючих
органів на „мале" горіння.
Включення пристрою регулювання
потужності при першому пуску (як з загальнокотельним пристроєм так і без нього)
здійснюється вручну тумблером, що супроводжується загорянням відповідної
сигнальної лампи, при чому це відключення дозволяється тільки після прогріву
котла (120сек).
Автоматика безпеки і сигналізація.
|
№
|
Параметр
|
Датчик
|
Світлова
сигналізація
|
|
1
|
Підвищення тиску
газу
|
ЕКМ-1У ДД-06-11К
|
Тиск газу високий
|
|
2
|
Пониження тиску
газу
|
ДД-06-11К
ДН-250-11К
|
Тиск газу низький
|
|
3
|
Пониження тиску
повітря
|
ДН-250-11К
|
Тиск повітря
низький
|
|
4
|
Пониження
розрідження
|
ДТ-40-11К
|
Розрідження низьке
|
|
5
|
Погасання полум'я
пальника
|
Контрольний
електрод КЕ
|
Немає полум'я
|
|
6
|
Підвищення
температури гарячої
|
ТПГ-СК(0-160°С)
|
Температура води
висока
|
|
7
|
Підвищення або
|
ЕКМ-1У(0-ІОкгс/см";
|
Тиск води високий.
|
|
пониження тиску
води
|
|
Тиск води низький
|
|
8
|
Несправність блока.
Підвищення напруги
|
|
Комплект несправн.
|
При спрацюванні датчиків, що
контролюють параметри автоматики безпеки, а також при пропаданні напруги
живлення пропадає струм на виконавчих реле, розриваючи коло живлення відсічних
клапанів і подача газу до котла припиняється. Одночасно загоряється табло
„Аварія" і сигнальна лампа першопричини аварії, замикається коло живлення
джерела звукового сигналу.
Зняття звукового сигналу проводиться
натисненням кнопки „Відключення сигналізації звукової".
Відключення світлової сигналізації
повинно проводитись тільки після усунення причини появи аварійного сигналу
натисненням кнопки „Відключення сигналізації світлової".
Пуск і зупинка котла з автоматикою
КСУ-1-Г.
Перед кожним пуском комплекти
необхідно:
- Включити автоматичний вимикач
мережі (при цьому загоряється лампа „Мережа").
- Перевірити справність
світлової і звукової сигналізації натисненням кнопки „Контроль
сигналізації".
- Впевнитись у відсутності
аварійних параметрів.
- Вибрати режим роботи
комплекту шляхом встановлення тумблера в положення „Без загальнокотельного
пристрою".
- Відкрити „контрольний"
кран до БЖГ.
- Натиснути на кнопку
„Пуск", після чого включається лампа „Пуск" і комплект починає
відпрацьовувати програму розпалювання.
- Після розпалювання запальника
відкрити „робочий" кран і розпалити основний пальник.
- Перед розпалюванням пальника
включити циркуляційний насос.
- Закрити продувочну
„свічу".
- Зробити запис в змінному
журналі про розпалювання котла із зазначенням часу.
Для зупинки котла оператору достатньо натиснути
на кнопку „Стоп" і при повному закінченні роботи закрити
„контрольний" і „робочий" крани, відкрити „свічу", відключити
автоматичний вимикач мережі і зробити запис в змінному журналі із зазначенням
часу зупинки котла.
4. Організаційно-будівельна частина
.1
Організація будівництва вуличного газопроводу
Завданням визначена розробка проекту виконання робіт по
будівництву підземного поліетиленового газопроводу с.
Н.Рябина Сумської області. Згідно розрахунків другого розділу для
забезпечення газовим паливом рівномірно-розподілених споживачів необхідно
прокладати сталевий газопровід довжиною 280м, Ø
57×3мм.
Ґрунти по даній вулиці відносяться до 2категорії, глибина залягання ґрунтових
вод нижча 5м, середня геодезична відмітка початку будівництва 210, кінця
будівництва - 208.9.
Земляні роботи по риттю траншеї і котлованів повинні виконуватися
після розбивки траси газопроводу, визначення меж розбивки і встановлення
попереджуючих знаків про наявність на даній ділянці траси підземних комунікацій. Згідно „Правил безпеки систем
газопостачання України” газопроводи, які транспортують осушений газ,
дозволяється прокладати в зоні промерзання ґрунту.
У відповідності до вимог [5] відстань від поверхні ґрунту до
верху труби складає 0,8м.
Для визначення глибини траншеї необхідно визначити діаметр
поліетиленової труби, який знаходжу згідно формули
Визначаю діаметр ізольованої труби Dізл, м, по
формулі
ізл = Dзовн + 2Тіз, (4.1)
де: Dзовн - зовнішній діаметр труби, мм;
Тіз - товщина шару ізоляції, мм.
ізл = 0,057 + 2 · 0,009 = 0,075м
Глибина траншеї для вкладання газопроводу встановлюється
проектом у відповідності з ДБН В.2.5.-20-2001, Нтр, м, визначаю по
формулі
Нтр= Нз + Dіз, (4.2)
де: Нз - глибина закладання газопроводу, м;із
- діаметр ізольованої труби, м.
Нтр= 0,8 + 0,075 = 0,88м
Ширина дна траншеї для прокладання сталевих газопроводів
залежить від способу вкладання та діаметра ізольованої труби і розраховую за
формулою
В = Dіз + 0,3, ≥ 0,7 (4.3)
В = 0,075 + 0,3 = 0,375 < 0,7м
Але остаточно ширину низу траншеї приймаю по ширині ріжучої
кромки ковша екскаватора, попередньо прийнявши пневмоколісний екскаватор з
оберненою лопатою марки ЭО-2621 з ємкістю ковша 0,25м3 та шириною
ріжучої кромки (ШРК) 0,77м. В процесі виконання роботи стінки траншеї
обрушуються і величина цього обрушення визначається категорією ґрунту. Таким
чином, остаточна ширина низу траншеї може бути визначена за формулою
Вост = ШРК + δ, (4.4)
де: ШРК - ширина ріжучої кромки ковша, м;
δ - величина обрушення для ІІ
категорії ґрунту, м.
Вост = 0,77 + 0,1 = 0,87 м
Згідно вимог [8] в ґрунтах ІІ категорії глибина траншеї з
вертикальними стінками приймається 1,2м.
4.2
Вибір ведучого механізму та машин, підрахунок об’ємів робіт і затрат праці,
розрахунок ширини робочої зони
Проведення робіт починають при наявності затвердженого
проекту прокладання газопроводу по вулиці. Виконання робіт починають з огляду
об’єкта будівництва в натурі і виявлення всіх його специфічних особливостей,
при цьому визначають можливість застосування того чи іншого механізму. Потім
визначають інтенсивність потоку по ведучому механізму. При спорудженні трас
трубопроводів провідним механізмом, який визначає інтенсивність потоку є
землерійний снаряд, який виконує найбільш трудомістку роботу.
Визначаю об’єм ґрунту, що розробляється при копанні шурфів νшур, м3, за формулою
νшур = В · Н · l, (4.5)
де В - ширина низу траншеї, м;
Н - глибина траншеї, м;
l - довжина траншеї (прийняв 1 м), м.
νшур = 0,87 · 0,88 · 1 = 0,75м3
νекс = В · (Н - с) · l, (4.6)
де В - ширина низу траншеї, м;
Н - глибина траншеї, м;
с - величина недобору (для екскаватора ЭО-2621 с = 0,1м), м;
l - довжина траншеї (приймаємо 1м), м.
νекс = 0,87 · (0,88 - 0,1) · 1 =
0,66м3
Об’єм ґрунту, що розробляється при ручній зачистці дна
траншеї νруч зач, м3, визначаю за формулою
νруч зач=В · с · l, (4.7)
де В - ширина низу траншеї, м;
с - величина недобору (для екскаватора ЭО-2621 с = 0,1м), м;
l - довжина траншеї (приймаю 1м), м.
νруч зач = 0,88 · 0,1 · 1 = 0,09 м3
Для здійснення робіт по врізанню газопроводу в діючий
відривають приямки для забезпечення умов виконання робіт по зварюванню
неповоротних стиків. Визначаю об’єм земляних робіт по поширенню приямків для
зварювання неповоротних стиків. Згідно вимог ДБН приямок копається на 0,7м
нижче дна траншеї, а отже глибину приямку Нпр, м, визначаю за
формулою
Нпр = Нтр ост+0,7, (4.8)
де Нтр ост - остаточна глибина траншеї, м.
Нпр = 0,88 + 0,7=1,58м
Згідно вимог ДБН ширину низу приямку
Впр, м, визначаю за формулою
Впр=Dізл+1,2, (4.9)
де Dізл - діаметр ізольованої труби, м.
Впр = 0,075 + 1,2 = 1,28м
Ширину верху приямку В′пр,
м, визначаю за формулою
В′пр = Впр + 2 · m · Нтр,
(4.10)
де Впр - ширина низу приямку, м;- величина
крутизни відкосу (для другої категорії ґрунту m = 0,5);
Нтр - глибина траншеї, м.
В′пр = 1,28 + 2 · 0,5 · 1,58 = 2,56м
Об’єм розробленого ґрунту при поширенні приямків νпр, м3, визначаю за формулою
νпр=
, (4.11)
де Впр - ширина низу приямку, м;
В′пр - ширина верху приямку, м;
Нтр - глибина траншеї, м;
l - довжина траншеї (приймаю 1м), м;
νекс - об’єм ґрунту, що
розробляється при копанні траншеї екскаватором, м3.
νпр=
= 2,34м3
Форма і габарити приямку диктуються вимогами техніки безпеки,
а також умовами зручності проведення зварювальних робіт.
З метою визначення робочої ширини будівельного майданчика
розраховую ширину відвалу. Для її визначення необхідно врахувати збільшення
об’єму після рихлення.
Розрізняють два показники рихлення ґрунту: коефіцієнт
початкового рихлення - К1, який показує ступінь рихлення щойно
розробленого ґрунту;
коефіцієнт кінцевого рихлення - К2, який показує
ступінь рихлення злежаного або втрамбованого ґрунту після його засипання. Для
даної категорії ґрунту К1=1,2, К2=1,04.
Таким чином загальний об’єм ґрунту у відвалі на один метр
траншеї ν΄заг, м3, визначаю за формулою
ν΄заг=νшур· К1, (4.12)
де νшур- об’єм ґрунту, розробленого при
копанні шурфу, м3;
К1 - коефіцієнт початкового рихлення (К1=1,2).
ν΄заг = 0,75 · 1,2 = 0,9м3
Знаючи загальний об’єм землі по копанню шурфу, розраховую
габаритні розміри відвалу згідно наступних формул. Висоту відвалу hвід,
м, визначаю згідно формули
hвід=
, (4.13)
де νзаг - об’єм ґрунту у відвалі на один метр траншеї, м.
м
Ширину відвалу Ввід, м,
визначаю згідно формули
Ввід=2 · hвід, (4.14)
де hвід - висота відвалу, м.
Ввід=2 · 0,81 = 1,62м
Визначивши всі об’єми по розробці ґрунту визначаю загальний
об’єм робіт по копанню νзаг, м3, згідно формули
νзаг
= νшур · lшур +
νекс · (L - lшур)
+ νруч
зас · (L -
lшур)
· νпр · n · lпр, (4.15)
де νшур - об’єм ґрунту, що розробляється при
копанні шурфів, м3;
νекс - об’єм ґрунту, що
розробляється при копанні траншеї екскаватором, м3;
νруч зас - об’єм ґрунту, що
розробляється при ручній зачистці дна траншеї, м3;
νпр - об’єм розробленого ґрунту при
поширенні приямків, м3;
lшур - довжина шурфу, м;- довжина траси
газопроводу, м;
lпр - довжина приямку, м;- кількість
приямків, шт.
νзаг = 0,75·4 ·2 + 0,66 · (280 -
8) + 0,09 · (280 - 8) + 2,34 · 1 · 2 =214,68м3
Об’єм ґрунту у відвалі V1, м3, визначаю
згідно формули
V1
= νзаг · К1, (4.16)
де νзаг - загальний об’єм робіт по копанню,
м3;
К1 - коефіцієнт первинного рихлення, (К1=1,2).
1 = 214,68 · 1,2 = 257,616м3
Після вкладання газопроводу на постіль він спочатку
засипається м’яким ґрунтом з відвалу на 0,2м вище верхньої відмітки ізольованої
труби, з пошаровим ущільненням ручною трамбівкою та підбивкою “пазух”. Об’єм ґрунту для присипки газопроводу
νруч.пр, м3, визначається
за формулою
Vруч пр=
, (4.17)
де Dізл - діаметр ізольованої труби, м;
В - ширина низу траншеї, м.
Vруч пр=
м3
Об’єм бульдозерної засипки νбул,
м3, визначаю за формулою
νбул
= В · (Н - Dізл - 0,2) · l, (4.18)
де Dізл - діаметр ізольованої труби, м;
В - ширина низу траншеї, м;
Н - глибина траншеї, м.
νбул = 0,87· (0,88 - 0,075 - 0,2)
· 1 = 0,5м3
Визначаю об’єм робіт по зворотній засипці V2,
м3, за формулою
V2 = (νруч пр
· L + νбул
· L + νпр · lпр · n) · К2, (4.19)
де νруч пр - об’єм ґрунту по ручній присипці
газопроводу, м3;
νбул - об’єм ґрунту по
бульдозерній засипці, м3;
νпр - об’єм ґрунту по засипці приямку;-
довжина траси газопроводу, м;
lпр - довжина приямку, м;- кількість
приямків, шт.;
К2 - коефіцієнт вторинного рихлення, (К2=1,04).
2 = (0,23 · 280 + 0,5 · 280 + 2,34 · 3 · 1) · 1,04 = 217,44м3
Визначаю об’єм робіт по вивезенню ґрунту V3, м3,
за формулою
V3
= νзаг · (К1 - К2)
+ νтруб · L , (4.20)
де νзаг - загальний об’єм робіт по копанню,
м3;
К1 - коефіцієнт первинного рихлення, (К1=1,2);
К2 - коефіцієнт вторинного рихлення, (К2=1,04);
νтруб - об’єм ізольованої труби, м3;
νпос - об’єм матеріалів для
устрою постелі, м3;- довжина траси газопроводу, м.
Об’єм 1 м труби визначимо по формулі, VТР.ІЗ
, м3
(4.21)
Де Dізол - діаметр ізольованої труби, м;- довжина
труби прийнято 1 м
VТР.ІЗ =
= 0,03 м3
V3 = 175,3 · (1,2 - 1,04) + 0,04 · 280 +0,03 ·280
= 31,87м3
Складаю баланс земляних робіт. Нев’язка в підведенню балансу
повинна становити не більше ± 5%.
Б =
, (4.22)
де V1 - об’єм ґрунту у відвалі, м3;
V2 - об’єм робіт по зворотній засипці, м3;3
- об’єм робіт по вивезенню ґрунту, м3.
Б =
Перевірка показала, що об’єми земляних робіт визначені вірно. Приступаю
до визначення інших об’ємів робіт.
Основним фактором, який забезпечує своєчасне виконання робіт при
потоково-захватному методі є правильно визначена потокова швидкість
будівництва.
При спорудженні підземних газопроводів найбільш трудомістким є
виконання земляних робіт, тому інтенсивність потоку визначається по погонній
(умовній) швидкості руху екскаватора V, м/год, яка може бути визначена по
формулі
,
(4.23)
де П - продуктивність екскаватору, м3/зміну;
V - середній об’єм ґрунту на даній ділянці, який приходиться
на 1 м траншеї, м3;
Тзм - час зміни, год (Тзм = 8 год).
м/год
Для риття траншеї під газопровід мною попередньо прийнятий екскаватор
ЭО-2621 з об’ємом ковша 0,25м3 та оберненою лопатою, змінна
продуктивність якого визначається за формулою
,
(4.23)
де Тзм - час зміни, год (Тзм=8 год);
Нчас - норма часу в машино-годинах на розробку 1 м3
ґрунту в щільному стані ( Нчас=0,105)
м3/зм
Вибір машин розпочинаю з вибору ведучого механізму, яким буде
екскаватор з оберненою лопатою ЭО-2621, з об’ємом ковша 0,25м3 та
шириною ріжучої кромки 0,77м . Вибраний екскаватор буде здійснювати копання
траншеї і його буде можливо використати для виконання робіт по навантаженню
надлишкового ґрунту .
Для виконання зварювальних робіт вибираю зварювальний апарат
АСД-500 та малогабаритний варочний котел для приготування бітумної мастики.
Попередньо для вивезення надлишкового ґрунту приймаю
автосамоскид ММЗ-555 з об’ємом кузова 4м3
Згідно з завданням монтаж газопроводу буде виконуватись
трубами довжиною 12м. Таким чином загальна кількість труб, що підлягає монтажу
nтр, шт., визначається за формулою
,
(4.24)
де L - довжина траси газопроводу, м;
lтр - довжина окремої труби, м.
шт.
Аналогічно можна визначити кількість
стиків, які підлягають зварюванню nст, шт., за формулою
,
(4.25)
де L - довжина траси газопроводу, м;
lтр - довжина окремої труби, м;
- стик, що додається на врізання в діючий газопровід.

шт.
З метою прискорення робіт по монтажу максимально можлива
кількість стиків повинна зварюватися поворотними стиками, які при найменших
затратах праці гарантують якість виконання робіт і потребують нижчу
кваліфікацію зварювальника.
Кількість поворотних стиків обмежується максимальною довжиною
пліті, яка згідно ДБН не повинна перевищувати 36м (з метою запобігання
пошкодження ізоляції при вкладанні в траншеї).
Таким чином, маю змогу визначити кількість неповоротних
стиків nн.ст, шт., за формулою
,
(4.26)
де L - довжина траси газопроводу, м;
lпл - довжина пліті, м;
- стик, що додається на врізання в діючий газопровід.
шт.
Кількість поворотних стиків nп.ст,
шт., визначаю за формулою
,
(4.27)
де nст - кількість стиків, шт.;нст -
кількість неповоротних стиків, шт.
шт.
Об’єм робіт по зняттю рекультиваційного ґрунту V, м3,
визначаю згідно формули
= (В + 0,5 · L)*h, (4.28)
де В - ширина низу траншеї, м; L - довжина траси
газопроводу, м.
= (0,87+ 0,5) ·280 · 0,2 = 76,72м3
Довжину огорожі будівельного
майданчику Lогор, м, визначаю за формулою
огор = 2 · L, (4.29)
де L - довжина траси газопроводу, м.
= 2 · 280 = 520м
Кількість стиків, що підлягають контролю фізичними методами nст.ф.к,
шт., визначаю наступним чином.
nст. ф. к = nст · 0,1, (4.30)ст
ф к = 25 · 0,1 = 3 шт.
де nст - кількість стиків, шт.
Визначаю фактичну довжину “захвату” Lзахв, м, за
формулою
,
(4.31)
де L - довжина траси газопроводу, м.
м
Ширину робочої зони, ШРЗ, м,
визначаємо за формулою
ШРЗ = К + ШВ + Б + В + Б + Зт + Т, (4.32)
де К - зона виконання робіт по огородженню, м;
ШВ - ширина відвалу, м;
Б - ширина берми, м;
В - ширина верху траншеї, м;
Зт - зона розкладання труб;
Т - зона руху технологічного транспорту.
ШРЗ = 0,5+1,62+2 ·0.5+0,87+0.375+3.5= 7,87м
Визначивши основні об’єми робіт по
спорудженню підземного газопроводу, приступаю до визначення затрат праці на
виконання всіх робіт, враховуючи, що види робіт на “захваті” повинні бути
закінчені за одну зміну. Знаючи загальний об’єм робіт даного виду , знаходжу
норму часу на виконання одиниці, виконую розрахунки (перемножуючи їх) та
отриманий результат заношу в таблицю 4.1.
Таблиці 4.1 - Відомість розрахунків затрат праці по захватам
та по всьому фронту
|
№
|
Назва робіт
|
Група РЕКН
|
Одиниці виміру
|
Кіль-кість
|
Норма часу
|
Затрати праці
|
|
|
|
|
|
будівн.
|
машин
|
будівн
|
машин
|
|
1
|
Рекультивація
ґрунту
|
1-26-2
|
1000м3
|
0,076
|
-
|
5,95
|
-
|
0,45
|
|
2
|
Розробка ґрунту
вручну
|
1-164-2
|
100м3
|
0,35
|
3,96
|
-
|
1?38
|
-
|
|
3
|
Підвішування
підземних комунікацій і їх розбір
|
22-49-1
|
1км
|
0,001
|
100,96
|
0,87
|
0,10
|
0,0008
|
|
4
|
Улаштування містків
|
20-2-1
|
100м3
|
0,039
|
3,96
|
-
|
0,154
|
-
|
|
5
|
Розробка ґрунту
екскаватором у відвал
|
1-13-5
|
1000м3
|
0,148
|
18,33
|
84,66
|
1946
|
8,97
|
|
6
|
Розробка ґрунту екскаватором
з одночасним навантаженням надлишкового ґрунту
|
1-18-5
|
1000м3
|
0,031
|
45,9
|
131,58
|
1,6
|
4,6
|
|
7
|
Вкладання
зварювання сталевих труб з пневматичним випробуванням
|
22-9-1
|
1км
|
0,280
|
537,6
|
130,03
|
150,5
|
36,41
|
|
8
|
Нанесення дуже
посиленої бітумно-мастильної ізоляції
|
22-17-1
|
1км
|
0,280
|
111,84
|
10,44
|
31,3
|
2,92
|
|
9
|
Влаштуванні КВП
|
16-75-2
|
1шт
|
1
|
4,5
|
0,6
|
4,5
|
0,6
|
|
10
|
Контроль якості
зварних стиків
|
25-122-1
|
1ст
|
3
|
1,52
|
3,35
|
4,56
|
10,05
|
|
11
|
Влаштування
присипки газопроводу
|
1-166-2
|
100м3
|
0,41
|
165,24
|
-
|
67,7
|
-
|
|
12
|
Ущільнення ґрунту
пневматичними трамбівками
|
1-134-1
|
100м3
|
0,69
|
18,36
|
4,45
|
12,66
|
2,9
|
|
13
|
Засипання траншеї і
котлованів бульдозером
|
1-71-5
|
1000м3
|
0,14
|
-
|
1,7
|
-
|
0,2
|
|
|
|
|
|
|
|
378,61
|
128,4
|
|
|
|
|
|
|
|
507,01
|
Оскільки для виконання кожного виду
робіт передбачено використання робітників відповідного фаху, то для зменшення
кількості працівників роботи повинні виконуватися комплексною бригадою з
максимально можливим суміщенням професій. Знаючи на основі відомості сумарні
затрати праці на спорудження газопроводу, визначаю термін будівництва
підземного сталевого газопроводу.
Визначаємо тривалість будівництва за формулою
,
(2.34)
де Тзаг - загальні затрати праці по всьому об’єкту
будівництва;
Nбр - кількість робітників в бригаді;
Тзм - час зміни.
дн.
Розрахунки показують, що строки виконання робіт по
будівництву підземного сталевого газопроводу 4 робочих днів. Визначаю кількість
рейсів nпр, автомобіля для вивезення ґрунту. Згідно формули
пр=V3/Vкуз*К1
(4.33)
Nпр=31,87/4 · 0,9 =7рейсів
де V3 - загальний об’єм ґрунту,що підлягає
вивезенню,м3;
Vкуз - об'єм кузова.1 - коефіцієнт
,який враховує повноту заповнення кузова.
Вага пліті ,яка підлягає вкладанню Pпл, кг,
визначаю згідно формули
пл = m1.п.м · lпл·1,1 (4.34)
де m1.п.м -вага одного погонного метра, кг/мпл-довжина
пліті, м
пл=6,6·36·1,1 = 261,4 кг
Враховуючи те, що пліть має суттєву вагу, для її вкладання
приймаємо пневматичний автокран КС-1562, а для стропування труб вибираємо
потнище ПМ-337.
2.3
Вибір матеріалів для будівництва
Згідно [4], [7] для спорудження
підземних газопроводів використовують труби зі сталей, які добре зварюються і
містять не більше 0,25% вуглецю, 0,056% сірки, 0,046% фосфору. Для
споруджуваного мною газопроводу використовую електрозварні прямошовні труби по
ГОСТ 10705-91 групи В.
Кількість труб, необхідних для виконання даного об’єму
будівництва визначаю слідуючим чином. На основі збірника [6] визначаю кількість
труб на спорудження 1 км газопроводу; норма витрати складає 1004 м. Таким
чином, для даної траси буде потрібно
Lтр=Lнор×Ктр, (2.43)
де Lнор - нормативна довжина для спорудження 1 км
газопроводу, км;
Ктр - кількість кілометрів.
тр=1004×0,28=281 м
Підбір типу електродів для зварювання веду згідно з робочим
проектом. Марка електродів повинна відповідати марці сталі труби і
супроводжуватися, як і труба, сертифікатом якості. На основі збірника [6]
визначаю марку електродів - Э 42, кількість яких визначаю згідно формули
ел=nн×Кел, (2.44)
де nн - нормативна кількість електродів для
зварювання 1 км газопроводу;
Кел - кількість тисяч метрів газопроводу, які
необхідно зварити.
ел=0,04×0,28=31 кг
Необхідна кількість ізоляційних матеріалів для ізоляції
зварених стиків визначаю з розрахунку на 1 км газопроводу зведена в таблицю 2.2
(дивись таблицю 2.2)
Таблиця 2.2 - Потреби матеріалів для проведення ізоляційних
робіт
|
Назва матеріалів
|
Норма
|
Кількість
|
|
Бензин авіаційний
Б-70
|
0,004 т
|
1,1 кг
|
|
Бітуми нафтові
будівельні БН-90/10
|
0,0013 т
|
0,36 кг
|
|
Полотно
скловолокнисте ВВ-К
|
38 м2
|
1,049 м2
|
|
Папір обгортковий
листовий
|
32 м2
|
8,9 м2
|
|
Мастика
бітумно-гумова покрівельна
|
0,15 т
|
43 кг
|
|
Тканина мішечна
|
0,8 м2
|
0,24 м2
|
0,6 м2
|
0,175 м2
|
4.3
Захист газопроводів від корозії
Захист газопроводів від корозії класифікується на пасивний і
активний. Пасивним захистом передбачається нанесення на поверхню труби
відповідного типу ізоляційного покриття, тим самим запобігається взаємодія з
електролітом. Конструкції ізоляційних покриттів трубопроводів приймаються
згідно з ДСТУ Б.В.2ю5-29:2006. Вони можуть бути виконані як у заводських
умовах, так і в польових умовах (при спорудженні газопроводу). Перехідний
електричний опір ізольованого трубопроводу після укладання і засипки має бути
не нижче 104 Ом-м2.
Надземні газопроводи слід захищати від атмосферної корозії
покриттям, що складається з двох шарів ґрунтовки та двох шарів фарби, лаку або
емалі, призначених для зовнішніх робіт при розрахунковій температурі
зовнішнього повітря в районі будівництва відповідно ГОСТ 14202.
Останніми директивними документами корпорації Укргаз та ДБН
В.2.5-20-2001 заборонено прийняття в експлуатацію об’єктів газифікації без
наявності катодного захисту мереж підземних газопроводів. [6]
Поверхня захищаємих трубопроводів Sr, м2,
визначається за формулою
,
(4.47)
де dі - зовнішній діаметр ізольованого
газопроводу, мм;
ℓі - довжина ізольованого газопроводу, м;-
кількість діаметрів газопроводів мережі, яку захищаємо.
r= 3,14 ∙ (219 ∙40+168×580+133×70+127×870+108×1110+102×180+89×1370+
+83×230+76×410+70×520+60×440+57×490 = 1909м2
Визначаю щільність поверхні газопроводу f, м2/га,
на одиницю площі території за формулою
,
(4.48)
де Sсел - площа мікрорайону , га.
м2/га
Визначаю середню щільність захисного струму j, мА/м2, за
формулою
,
(4.49)
j = 20,1+(162,5 - 4,96 ∙ 27,27 + 33,9 ∙ 30) ∙
10-3 = 21,1 мА/м2
де ГВ - середня геодезична відмітка місцевості;
ρ - середній питомий опір ґрунту
в зоні прокладання, Ом/м;
,1; 33,9; 4,96 - коефіцієнти прийняті на основі досліджень,
[9].
Сумарну величину захисного струму I, A, визначаю за формулою
= 1,2 ∙ j ∙ Sr, (4.50)
І = 1,2 ∙ 0,021 ∙ 1909 = 48,1 А
Визначаю кількість катодних станцій nс, шт.,
згідно формули
,
(4.51)
де І - сумарна величина захисного струму, A.
шт.
Визначаю оптимальний радіус захисту R, м, за формулою
,
(4.52)
де І - сумарна величина захисного струму, A;- середня щільність
захисного струму, мА/м2;- щільність поверхні газопроводу на одиницю
площі території, м2/га.
м
Загальний опір анодного заземлення Rанод.заз, Ом, визначаю
за формулою
,
(4.57)
де ηе - коефіцієнт екранування, [9].
Ом
Переріз кабельної лінії S, мм2, визначаю за формулою
,
(4.58)
де ρ
- питомий опір матеріалу кабелю,
Ом/мм2∙м;
ℓ - довжина кабелю, м;- різниця потенціалів, 1V.
мм2
Опір кабельної лінії Rкаб, Ом, визначаю за формулою
,
(4.59)
Ом
Необхідна вихідна напруга катодної станції Uвих, В,
визначається за формулою
Uвих = Ікс ∙ (Rанод.зах +Rкаб),
(4.60)вих = 48,1 ∙ (0,68+0,014) =
33,38 В
Для забезпечення нормальної роботи захисту приймаю 3 катодні станції
типу КСС-600 з номінальною випрямляючою напругою 24/48 В і номінальним
випрямляючим струмом 25 А.
5.
Експлуатація систем газопостачання
.1
Прийняття в експлуатацію внутрішньо будинкового газового обладнання
Змонтовані газопроводи і газове обладнання перед введенням в
експлуатацію підлягають спеціальному прийманню, без якого пуск газу в житлові
будинки категорично забороняється. Внутрішньобудинкове газове обладнання
приймає комісія в складі представників газового господарства, монтажної
організації, власника житлового будинку. Дану комісію очолює представник
газового господарства.
Перед пуском газу всі внутрішньобудинкові газопроводи і
арматура житлових будинків підлягають контрольній опресовкі. Контрольна опресовка
- випробування газопроводів на міцність і щільність, проводе бригада газового
господарства. При випробуванні газопроводів житлових будинків на міцність і
щільність накачують газопровід під тиском 5кПа і спостерігають на протязі 5
хвилин, тиск не повинен падати більше ніж на 0,2кПа.
Після перевірки газопроводу на міцність і щільність
проводиться заповнення газопроводу газом і видаленню газоповітряної суміші. Для
проведення продувки необхідно закрити крани на вводах в квартиру до заповнення
газу системи, в верхній частині стояка викручують пробку, надівють гумовий
шланг, кінець якого виводять у кватирку, відкривають кран на вводі стояка в
приміщення через шланг.
Спочатку буде виходити повітря, потім газоповітряна суміш і
тільки тоді - газ. Для того щоб встановити закінчення продувки, шланг
вставляють у відро з мильною емульсією. При цьому у відрі з`являються мильні
бульбашки, відро відносять на відстань 20-30 м від забудови і запалюють. Якщо в
бульбашках чистий газ, то вони горять спокійним полум`ям, а якщо газоповітряна
суміш, то вони горять із трісканням, при відсутності газу - бульбашки не
загораються. В цьому випадку продувка зупиняється, знімають шланг і кран
перекривають.
Після закінчення продувки газопроводів проводять продувку
газових приладів.
Після контрольної опресовки і продувки внутрішньобудинкових
газопроводів газом проводять пуск і регулювання газових приладів, та інструктаж
жителів по правилам користування газу. Складається акт після пуску, в якому
вказується склад бригади.
5.2
Організація обслуговування внутрішньо будинкового газового устаткування
Внутрішньобудинкове газове устаткування житлових і громадських будинків містить у собі внутрішньобудинкові газопроводи (від запірного пристрою на введенні в будинок до
апаратів) і побутові газові апарати (газові плити, проточні і ємнісні
водонагрівачі, опалювальні апарати, грубні пальникові пристрої, холодильники і
т.п.), що використовують газ як паливо.
Установлено наступні види технічного обслуговування:
· річний плановий
ремонт (РПР),
· проміжне технічне
обслуговування (ПТО),
· сезонне технічне
обслуговування (СТО),
· позаплановий
ремонт за заявками (ПРЗ).
Річний плановий ремонт -
основний вид обслуговування. При проведенні РПР виконується комплекс робіт, що забезпечує надійну і
безпечну роботу внутрішньобудинкового газового
устаткування на термін не менш року.
Проміжне технічне
обслуговування проводиться в громадських будинках і
комунальних квартирах, де через інтенсивну експлуатацію і велике число
споживачів неможливо забезпечити надійну і безпечну експлуатацію внутрібудинкового газового устаткування проведенням тільки РПР.
Сезонне технічне
обслуговування проводиться два рази в рік: при включенні і вимиканні сезонно
працюючого газового устаткування (газифікованих опалювальних печей, квартирних
опалювальних апаратів, харчових апаратів
літніх таборів, баз відпочинку і т.п.). Перед початком сезону перевіряється
герметичність і працездатність устаткування, усуваються виявлені несправності,
включається апаратура. По закінченні сезону виконується відключення апаратури з установкою пломб на закритому і затягнутому крані або заглушки на газопроводі.
Позаплановий ремонт за
заявками виконується позапланово - на підставі
заявок абонентів.
Технічне обслуговування внутрібудинкового газового устаткування житлових будинків (за винятком
комунальних квартир з числом родин більш п'яти) здійснюється при проведенні річного планового ремонту -
один раз у рік, сезонного технічного обслуговування, позапланового ремонту за
заявками; суспільних будинків і комунальних
квартир з числом родин більш п'яти - при проведенні річного планового ремонту - один раз у
рік, проміжного технічного обслуговування - один раз у рік (між РПР), сезонного технічного обслуговування, позапланового
ремонту за заявками. При кожнім технічному обслуговуванні внутрібудинкового газового устаткування проводиться інструктаж абонентів за правилами безпечного користування
газом.
До робіт по технічному обслуговуванню допускаються слюсарі, що мають
кваліфікацію не нижче 2-го розряду, що мають спеціальну підготовку в обсязі технікуму по газовій справі і склали іспити на знання Правил безпеки систем газопостачання України.
Річний плановий ремонт відноситься до газонебезпечних робіт і виконується під керівництвом інженерно-технічного працівника. Бригада повинна
складатися з трьох і більш чоловік.
Змащення
кранів на внутрібудинкових газопроводах
діаметром до 50мм дозволяється проводити під
тиском газу не більш 300мм вод.ст. із
застосуванням пристосувань, що виключають вихід газу в приміщення.
При РПР один
раз у п'ять років проводять перевірку герметичності внутрібудинкового газового устаткування повітрям або газом під тиском 500мм вод.
ст. Допустиме падіння тиску протягом 5хв не
повинно перевищувати 20 мм вод. ст.
Таблиця 5.1 - Терміни
виконання робіт по технічному обслуговуванню внутрішньобудинкових газопроводів.
і газового устаткування житлових будинків, громадських будівель, підприємств
побутового і комунального призначення
|
Об'єкти
обслуговування
|
Склад
робіт
|
Періодичність
обслуговування
|
|
1
|
2
|
3
|
|
Газопроводи
в сходових клітках
|
Перевірка
герметичності
|
При плановому
ремонті, ревізії ВДГО
|
|
Відключаючих
пристроїв на введеннях, ввідних газопроводах низького тиску
|
Профілактичне
обслуговування
|
Те ж
|
|
Газове
устаткування в житлових будинках, громадських будівлях, гуртожитках,
підприємствах побутового і комунального призначення: газові нагрівачі і
опалювальні прилади газові плити
|
Плановий
ремонт Те ж
|
Не рідше за 1 раз
на рік Не рідше за 1 раз на 3 роки
|
|
Внутрішньобудинкові
газопроводи
|
Перевірка
герметичності
|
Не рідше за 1 раз
на 3 роки газоіндикатором)
|
|
Опалювальні
печі, квартирні опалювальні апарати
|
СТО
|
2 рази
на рік при виключенні і виключенні устаткування
|
|
Газове устаткування
в комунальних квартирах з числом сімей більше 5
|
ПТО
|
Не
рідше за I раз
|
|
Внутрішньобудинковою
газопровід і газове устаткування: громадські будівлі, підприємства побутового
і комунального призначення з окремими котельнями
|
Профілактичне обслуговування
|
Не
рідше за 1 раз
|
|
Гуртожитки
і опалювальні котельні, вбудовані в житлові будівлі
|
Те ж
|
|
При проведенні ТО виконують такі роботи:
- візуально перевіряють
відповідність установки побутових газових апаратів, приладів, газопроводів і
приміщень вимогам Правил безпеки в газовому господарстві, Правил технічної
експлуатації і вимог безпеки праці в газовому господарстві України;
- у разі потреби
власникам житлових будинків і громадських будівель видають розпорядження на
виконання робіт, не пов'язаних з ремонтними роботами газових систем;
- при порушенні
споживачами правил безпечного користування газом і невиконанні виданих
розпоряджень обслуговуючий персонал газового господарства має право відключити
побутові газові апарати і прилади з установкою заглушок до усунення виявлених
порушень. На відключення газу складають акт відповідно до вимог Правил технічної
експлуатації і вимог безпеки праці в газовому господарстві України.
Користування апаратами і приладами допускається тільки після отримання дозволу
від газових господарств;
- перевіряють
працездатність кранів, встановлених на введенні в будинок, газопроводах і
газових апаратах і приладах. При цьому вони повинні забезпечувати надходження
газу до апаратів і щільне його перекриття. Крани апаратів повинні забезпечувати
також стійке і плавне регулювання витрати газу, надійно фіксувати положення
"Закрито", "Мале полум'я" (за наявності), відкриватися
легким зусиллям руки. При необхідності крани розбирають, очищають від мастила,
знов змащують і встановлюють назад. При виявленні витоків газу через ущільнюючі
поверхні крана останній необхідно замінити. Усунення витоків газу за рахунок
змазування не допускається;
- оглядають ВДГО і
перевіряють: у побутових газових приладів і апаратів з відведенням продуктів
згорання в димар стан сполучних металевих труб, наявність тяги в димових і
вентиляційних каналах до і після включення апаратів, відповідність діаметрів
сопів вигляду і тиску спалюваного газу, візуально по вигляду полум'ю процес
спалювання газу (відсутність жовтих мов) і стійкість полум'я, працездатність
побутових газових апаратів і приладів, автоматичних пристроїв газового
устаткування з їх очищенням, наладкою і регулюванням, наявність автоматики
безпеки у пічних газогопальникових пристроїв (при її відсутності або
неможливості ремонту газопальниковий пристрій необхідно замінити),
герметичність внутрішньобудинкового газового устаткування,
санітарно-гігієнічний стан пальників апаратів;
- газові комунікації
апаратів і приладів до сопел пальників перевіряють на герметичність за
допомогою мильної емульсії. Перевірку герметичності газового устаткування від
введення газопроводу в будівлю до кранів на опусках до приладів і апаратів
рекомендується проводити опресовуванням під газом тиском 5 кПа (500 мм вод.
ст.). Допустиме падіння тиску протягом 5 мін не повинне перевищувати 0,2 кПа
(20 мм вод. ст.). Місця витоку газу визначають за допомогою мильної емульсії,
газошукачами типів АСГ-1, СТХ, ИПВГ і ін. Підприємства газового господарства,
виходячи з своїх можливостей і конкретних умов, можуть застосувати інший метод,
що гарантує герметичність ВДГО;
- в процесі проведення ТО
всі виявлені несправності і дефекти усувають. Замінюють або ремонтують вузли,
що вийшли з ладу, і деталі побутових газових апаратів і приладів. За
відсутності або недоліку запасних частин, отримуваний централізований, їх
виробництво, а також ремонт несправних вузлів і деталей повинні здійснюватися в
умовах механічних майстерень газових господарств по ремонтній документації;
- абонентів інструктують
по правилах безпечного користування газом, їм вручають під розписку абонентські
книжки, інструкції або плакати після експлуатації побутових газових апаратів і
приладів і заходів пожежної безпеки (за домовленістю з органами пожежного
нагляду).
5.3
Енергоресурсозбереження при експлуатації внутрішньо будинкового газового
обладнання житлово-комунальних об’єктів
Нині у світі відзначається
обмеженість енергоресурсів. їх споживання різко збільшилося, особливо за
останнє десятиріччя, і продовжує безперервно зростати. В Україні ситуація
ускладнена ще й тим, що ці енергоресурси використовуються нераціонально.
Потенціал енергозбереження економіки України досягає 45% від сучасного
енергоспоживання країни. Тому рівень енергоємності ВВП України в 3-7 разів
вищий, ніжу розвинених країнах.
Раціональне використання енергетичних
ресурсів - доступний і ефективний інноваційний процес. Економічна ефективність
енергозбереження в 4-5 разів перевищує економічну ефективність освоєння нових
родовищ нафти й газу. Макроекономічний ефект від зниження питомої енергоємності
ВВП на 1% забезпечує зростання національного прибутку на 0,4%. газ водогрійний котел будинок
В житлово-комунальному
господарстві споживаються дуже великі обсяги енергоносіїв. Тому важко
переоцінити значення завдань енергозбереження на сучасному етапі розвитку
економіки держави.
Технічний стан більшості
котелень характеризується тим, що термін їх експлуатації перевищує 20 років, а
значна кількість котлів експлуатується з ККД нижчим від 82%. Найгіршим є стан
теплових мереж зі старою неефективною тепловою ізоляцією. Непродуктивні витрати
теплової енергії при транспортуванні її від виробника до споживача складають в
окремих випадках понад 30%. Водопровідно-каналізаційне господарство - найбільш
енергоємний споживач електроенергії в житлово-комунальній галузі. Втрати води у
системах водопостачання становлять близько 25%. Нераціонально використовується
до 30% води, що потребує значних додаткових витрат електроенергії. Внаслідок
незадовільного технічного стану мереж і помпового обладнання, а також
неоптимальної роботи помпових станцій втрачається близько 25% електроенергії.
Невиправдано великі
витрати паливно-енергетичних ресурсів (ПЕР) у житлово-комунальному секторі
спричинені недосконалістю будівельних стандартів на теплозахисні властивості
будівельних конструкцій, наявністю застарілих систем водо- і теплопостачання,
низьким відсотком індивідуальних засобів обліку та регулювання енергоспоживання
тощо. У цілому в житлово-комунальному господарстві коефіцієнт корисного
використання (ККВ) паливно-енергетичних ресурсів становить в середньому 30%. У
країнах ЄС в житлово-комунальному секторі цей показник сягає 45%.
Житлово-комунальним
сектором народного господарства України споживається понад 25% ПЕР від
загальної кількості їх споживання, в тому числі близько 8% електроенергії, 33%
тепла, 5,4% газу. При цьому найбільше енергії витрачається на опалення
будівель.
У1993 році набули
чинності нові вимоги щодо теплозахисту будівель, якими встановлено значення
термічних опорів огороджувальних конструкцій. Ці вимоги перевищують попередні в
2-2,5 рази, їх введення виключає подальше застосування в Україні одношарових
стінових панелей і цегляних стін без утеплювачів.
Будинки, що
експлуатуються понад 20 років, характеризуються значними втратами теплової
енергії. Водночас вони мають значний потенціал енергозбереження за умови
теплоізоляції огороджувальних конструкцій і вдосконаленню систем опалення. Якщо
енергозберігаючі заходи здійснюватимуться одночасно з капітальним ремонтом
таких будинків, то терміни окупності інвестицій в енергозбереження значно
скоротяться. Існує чимало способів підвищення теплозахисних властивостей
огороджень житлових будинків та вентильованих фасадів, коли на зовнішні стіни
будівель на відстані 4-5 см від їх поверхні навішується додаткова листова
теплоізоляція. Завдяки повітряним прошаркам теплозахисні властивості огороджень
збільшуються на 30-35%. Істотно зменшити втрати тепла через вікна допоможе
потрійне засклення, яке додатково можна виконати на існуючих рамах.
Опалювальні прилади у
приміщеннях, як правило, встановлюють поблизу зовнішніх стін. При цьому за
приладами і на 10-20 см вище від них на внутрішній поверхні зовнішньої стіни
утримується підвищена температура. Через такі ділянки тепловіддача підвищується
до 5% від загальних тепловтрат приміщення. Щоб зменшити ці додаткові втрати
тепла, на стінах за радіаторами слід встановлювати теплоізоляційні рефлектори,
що являють собою шар теплоізоляції, покритий променевідбивальною фольгою.
Несправний вхід у будинок
- чинник істотних втрат тепла і навіть замерзання опалювальних приладів на
сходових клітках. Щоб зменшити подібні тепловтрати через входи, їх необхідно
утримувати в належному стані.
Для оптимізації
повітряного й теплового режимів у квартирах багатоповерхових будинків істотне
значення має герметичність вхідних дверей до квартири. Тут доцільно
герметизувати притвори дверей пружними прокладками.
Витрата електроенергії у
квартирах контролюється показами лічильників. Однак в житловому будинку ще є
світильники у місцях загального користування (передквартирні холи, поблизу
поштових скриньок, сходові марші й клітки, входи до будинку, вестибюлі, підвали
тощо). Розглянемо заходи, які допоможуть заощаджувати електроенергію, що
витрачається на загальнобудинкові потреби. Серед них:
• автоматизація
освітлення (наприклад встановлення фоторелейних пристроїв);
• повне або часткове
вимикання освітлення вночі;
• застосування
енергоощадних ламп замість ламп розжарювання. Автономні системи теплопостачання
на природному газі можуть скласти конкуренцію централізованому теплопостачанню
тільки за умови застосування сучасних газових котлів з ККД понад 90%. Низькоефективні
котли, які працюють у складі нерегульованих систем опалення, - чинник істотної
перевитрати палива порівняно з централізованим опаленням.
Правильно спроектовані
системи децентралізованого теплопостачання з високоефективними газовими котлами
(наприклад з даховою котельнею) і регульованою системою опалення здатні
забезпечити:
• зменшення втрат тепла
завдяки від'єднанню від зовнішніх теплових мереж або значному скороченню їх
протяжності;
• скорочення (до 15%)
втрат тепла за рахунок більш повної відповідності між режимами виробництва
тепла та його споживанням;
• скорочення капітальних
витрат порівняно з витратами, необхідними для будівництва нових мереж та їх
ремонту.
Відсутність засобів
обліку споживання води і тепла на об'єктах - причина значних розбіжностей між
встановленою нормою споживання води і тепла та фактичною їх витратою.
Встановлені норми на 30-40% перевищують фактичне споживання.
Доцільно перенести акцент
з будинкового обліку споживання на квартирний (холодної та гарячої води, газу,
електроенергії і тепла). Якщо будинковий облік енергоресурсів фіксує їх
фактичну витрату, то квартирний облік спонукає споживача до економного
споживання, що в кінцевому результаті змінює його свідомість.
Підсумовуючи вище
зазначене, окреслимо головні напрямки енергозберігаючої політики в
житлово-комунальному господарстві:
• впровадження ефективних
енергозберігаючих архітектурно-будівельних систем та інженерного обладнання;
• застосування
децентралізованих джерел теплопостачання там, де це доцільно;
• зменшення тепловтрат в
інженерних мережах шляхом поступового переходу на проізольовані трубопроводи;
• оптимізація режимів
роботи мереж тепло- і водопостачання через застосування систем автоматизованого
управління та регулювання електроприводу помпових агрегатів;
• реконструкція теплових
пунктів із застосуванням ефективного тепломеханічного обладнання;
• широке використання
приладів контролю і діагностики стану внутрішньої поверхні обладнання та систем
тепло- і водопостачання;
• застосування нових
методів і технологій для очищення від відкладень теплообмінного обладнання,
котлів, трубопроводів систем тепло- і водопостачання;
• заміна спрацьованої
запірної арматури і санітарно-технічних приладів у квартирах та будинках;
• впровадження приладів
регулювання і обліку споживання теплової енергії, води, газу;
• проведення
режимно-налагоджувальних робіт на теплових мережах, системах опалення і
гарячого водопостачання будинків;
• забезпечення режимів
водопідготовки, заборона пуску в експлуатацію котелень, не оснащених установками
водопідготовки, та котелень, на яких у встановлені терміни не проведено
режимно-налагоджувальних робіт;
• проведення
режимно-налагоджувальних робіт на кожному газовому обладнанні у встановлені
терміни;
• наявність затверджених
норм питомих витрат паливно-енергетичних ресурсів на виробництво одиниці
продукції та наданих послуг, недопущення їх перевищення; створення економічного
механізму, який стимулюватиме заходи з енергозбереження; вдосконалення систем
тарифікації, стандартизації, сертифікації та метрології, які сприятимуть
енергозбереженню; інформаційне та кадрове забезпечення.
6.
Економічна частина
.1
Розрахунок кошторисної вартості об¢єкту газифікації мікрорайону
Паспорт проекту газопостачання мікрорайону cмт. Пологи
Запорізької області
. Тип системи - газопроводи середнього / низького тисків;
2
Тиск на
окремих ділянках газопроводу початковий / кінцевий:
по середньому 400 кПа / 200 кПа; по низькому 3000 кПа / 1800
кПа;
3
Тип
прокладки газових мереж - підземний;
4
Кількість
ГРП-1 шт.
5. Розрахункові рівні споживання газу по категоріях
споживачів:
- житлово - комунальні споживачі, 380
;
комунально - побутові 67,8
промислові і с/г споживачі, 3260
;
потреби теплопостачання, 1780
.
6. Загальний, річний об¢єм
споживання газу, Qрік = 5487,8
7. Загальна довжина газопроводу: 6,31км.
8. Потужність системи - подача газу за рік при оптимальному
використанні основних фондів / мереж і устаткування / повинна визначаться по
брутто - споживанню, тобто враховувати витрати газу і його
витрати на власні потреби
,
тис.
/ рік, визначимо за формулою
=
× 1,008 , (6.1)
= 5487,8× 1,008 = 5531,7
Коефіцієнт використання потужності газопроводу Кп, визначаю
згідно формули
,
(6.2)
де Qпод - потужність системи, тис. м3/рік;річ
- загальний об’єм споживання газу, тис. м3/рік.
Питомі капітальні вкладення Кпит, грн., визначаю згідно
формули
,
(6.3)
де Кзаг - базисна кошторисна вартість газопроводу (БКВ),
тис. грн.;річ - загальний об’єм споживання газу, тис. м3/рік.
грн.
В суму капітальних витрат входять всі витрати по улаштуванню систем
газопостачання, до складу яких входять будівельні роботи, безпосередньо
пов'язані з будівництвом газопроводу (земляні, монтажні, ізоляційні роботи,
випробування, тощо). Сума капітальних витрат визначається на основі кошторисів
по укрупненим показникам кошторисної вартості (УПСС) або по збірникам ресурсних
елементних кошторисних норм (РЕКН) .
Територіальний район виробництва робіт приймається відповідно з
населеним пунктом, де буде зводитися запроектований об’єкт.
Складання кошторисної документації починають з розробки локальних
кошторисів на окремі види робіт і витрати по кожному об’єкту будівництва, а
потім складають кошторис, в якому визначається кошторисна вартість будівництва
об’єктів, які входять до складу системи газопостачання.
В об’єктному кошторисі розраховують кошторисну вартість
загальнобудівельних і спеціальних будівельних та монтажних робіт,
технологічного обладнання, його монтаж і наладку, пристосування.
Базисна кошторисна вартість будівництва газопроводу визначається по
зведеному кошторисному розрахунку до проекту і являється незмінним документом,
у відповідності з яким здійснюється фінансування будівництва.
6.1.1
Складання локального кошторису на підземні газопроводи
Основа: креслення № 1
Базисна кошторисна
Складено в цінах 2008 року
вартість, 1769,77 тис. грн.
Локальний кошторис на підземні газопроводи
|
№ п/п
|
Шифр норм
|
Назва робіт і
витрат
|
Кількість, метр
|
Кошторисна вартість
|
|
|
|
|
за одиницю
|
на весь об’єм
|
|
1
|
УРБН
|
Мережа низького
тиску.
|
|
|
Прокладання
газопроводу в сухих грунтах:
|
|
|
Æ 219´6,0
|
40
|
220
|
8,8
|
|
|
Æ 168´6,0
|
580
|
180
|
104,4
|
|
|
Æ 133´4,0
|
70
|
139,10
|
9,74
|
|
|
Æ 127´3,0
|
870
|
126,62
|
110,16
|
|
|
Æ 108´4,0
|
590
|
104,42
|
61,61
|
|
|
Æ 102´4,0
|
180
|
98,64
|
17,65
|
|
|
Æ 89´3,0
|
1020
|
98,06
|
100,02
|
|
|
Æ 83´3,0
|
230
|
94,89
|
21,83
|
|
|
Æ 76´3,0
|
410
|
91,73
|
37,61
|
|
|
Æ 57´
3,0
|
200
|
91,73
|
18,35
|
|
|
УРБН
|
Мережа середнього
тиску.
|
|
|
Прокладання
газопроводу в сухих грунтах:
|
|
|
Æ 108´4,0
|
520
|
104,42
|
54,30
|
|
|
Æ 89´3,0
|
350
|
98,06
|
34,32
|
|
|
Æ 70´3,0
|
520
|
91,73
|
47,70
|
|
|
Æ 60´3,0
|
440
|
91,73
|
40,36
|
|
|
Æ 57´3,0
|
290
|
91,73
|
26,60
|
|
3
|
ДБН Д. 1.1-1-2000
|
Всього прямі
затрати (ПЗ) по мережах низького і середнього тиску
|
693,45
|
|
4
|
ДБН Д. 1.1-1-2000
|
Накладні витрати
14,4%
|
99,79
|
|
5
|
УРБН
|
Планові накопичення
30%
|
208,035
|
|
|
Всього вартість
загально будівельних і монтажних робіт (ПЗ+НВ+ПН)
|
1001,275
|
6.1.2
Складання об¢єктного кошторису на підземні газопроводи
Об’єктні кошториси складаються в поточному рівні за
відповідною формою на об’єкти в цілому, шляхом підсумування даних локальних
кошторисів з групуванням робіт та витрат за відповідними графами кошторисної
вартості по видах робіт. В об’єктних кошторисах за даними локальних кошторисів
позначаються кошторисна трудомісткість і кошторисна заробітна плата. Складання об’єктного кошторисуна
підземні газопроводи
Форма 3
Назва будівництва: поліетиленовий газопровід
Кошторис на суму 1201,275 тис. грн.
Об¢єктний кошторис на підземні
газопроводи
|
№ п/п
|
№ кошторису, норм,
розрахунку
|
Назва робіт і
витрат
|
Кошторисна
вартість
|
Всього
|
|
|
|
Будівельних робіт
|
Монтажні роботи
|
Обладнання
|
Інші витрат
|
|
|
1
|
Локальний кошторис
|
Будівництво
підземних газопроводів
|
1001,275
|
|
|
|
1001,275
|
|
2
|
ДБН (методичні
вказівки до ДП)
|
ГРП -1шт.
|
|
200
|
|
|
200
|
|
Всього
|
|
1001,275
|
200
|
|
|
1201,275
|
6.1.3
Складання зведеного кошторисного розрахунку, згідно ДБН
До зведеного кошторисного розрахунку вартості будівництва
включаються окремими рядками підсумки щодо всіх об’єктних кошторисних
розрахунків , об’єктних кошторисів та кошторисних розрахунків на окремі види
витрат.
Кошторисна вартість будівництва газопроводу визначається
згідно зведеного кошторисного розрахунку.Зведений кошторисний розрахунок
складається по формі №1 ДБН 1.1-1-2000 „Правила складання кошторисної
документації і визначення базисної і розрахункової кошторисної вартості
будівництва”.
Форма №1
Зведений кошторисний рахунок в сумі 1201,275 тис. грн.
У тому числі повернених сум 4,06 тис. грн.
„___” _______ 2008 р.
Зведений кошторисний розрахунок вартості будівництва
Складений в поточних цінах станом на”_1_”лютого 2009р.
|
№ п\п
|
№ кошторису, норм,
розрахунку
|
Назва робіт і
витрат
|
Кошторисна вартість
|
Всього
|
|
|
|
Будівельні роботи
|
Монтажні роботи
|
Обладнання
|
Інші витрати
|
|
|
1
|
2
|
3
|
4
|
5
|
6
|
7
|
8
|
|
Розділ А. Базисна
кошторисна вартість будівництва
|
|
|
Глава 2. Основні
об’єкти будівництва
|
|
|
|
|
|
|
1
|
Об’єктний кошторис
|
Зовнішні мережі і
споруди на них
|
1001,275
|
200
|
|
|
1201,275
|
|
|
Всього по гл. 2
|
1001,275
|
200
|
|
|
1201,275
|
|
|
Всього по гл. 1-7
|
1001,275
|
200
|
|
|
1201,275
|
|
|
Глава 8. Тимчасові
будівлі і споруди на них
|
|
|
|
|
|
|
2
|
ДБН Д 1- -1-1-2000
дод.6 п.36
|
Кошти на зведення і
розробку тимчасових будівель і споруд виробничого і допоміжного призначення
1,5 % (0,015*суму всього по гл. 1-7)
|
15,02
|
3
|
|
|
Всього по гл. 8
|
15,02
|
3
|
|
|
18,02
|
|
|
Всього по гл. 1-8
|
1016,295
|
203
|
|
|
1219,295
|
|
|
Глава 9. Інші
роботи і витрати
|
|
|
|
|
|
|
3
|
ДБН Д.1-1- -1-2000
дод.8 п.4
|
Додаткові витрати
при виконанні будівельно - монтажних робіт в зимовий період - 1% (Всього
гл.1-8х0,01)
|
10,163
|
2,03
|
|
|
12,193
|
|
|
Всього по гл.9
|
10,163
|
2,03
|
|
|
12,193
|
|
|
Всього по гл. 1-9
|
1026,458
|
205,03
|
|
|
1231,488
|
|
4
|
ДБН Д.1-1- -1-2000
дод.5 п10
|
Глава 10. Утримання
служби замовника і автор- ський нагляд
|
|
|
|
|
|
|
|
Утримання служби
замовника-2,5% (Всього по гл.1-9х0,025)
|
|
|
|
30,79
|
30,79
|
|
5
|
|
Здійснення
авторського нагляду -0,02% (Всього по гл. 1-9х0,0002)
|
|
|
|
0,246
|
0,246
|
|
5
|
|
Кошти пов’язані з
формуванням страхового фонду документації - 0,2% (Всього по гл. 1-9х0,002)
|
__
|
__
|
__
|
2,46
|
2,46
|
|
|
Всього по главі 10
|
__
|
__
|
__
|
33,496
|
33,496
|
|
6
|
ДБН Д.1-1- -1-2000
дод.5.п.10
|
Глава 11.
Підготовка експлуатаційних кадрів - 0,5% (Всього по гл.1-9х0,005)
|
-
|
-
|
-
|
6,157
|
6,157
|
|
|
Всього по гл. 11
|
__
|
__
|
-
|
6,157
|
6,157
|
|
7
|
|
Глава 12.Проектні
та пошукові роботи.
|
|
|
|
|
|
|
|
Кошторисна вартість
проектно-пошукових робіт -0,5% (Всього по гл.1-9х0,005)
|
__
|
__
|
__
|
6,157
|
6,157
|
|
|
Кошторисна вартість
комплексної державної експертизи проектно -кошторисної документації - 15% від
вартості проектно-кошторисних робіт.
|
__
|
__
|
__
|
0,92
|
0,92
|
|
|
Всього по главі 12.
|
|
|
|
7,077
|
7,077
|
|
|
Всього по главам
1-12
|
1026,458
|
205,03
|
|
46,73
|
1278,218
|
|
8
|
ДБН Д.1-1- -1-2000
П.2.8.16.
|
Кошторисний
прибуток ( П) -6% (Всього по гл. 1-9х0,06)
|
61,59
|
12,3
|
|
|
76,69
|
|
9
|
|
Кошти на покриття
адміністративних витрат будівельно-монтажної організації - 10% (АВ) (Всього
по гл. 1-9 грф8х 0,1)
|
|
|
|
123,149
|
123,149
|
|
10
|
ДБН Д.1-1- -1-2000
дод.14 таб3 п.1
|
Кошти на покриття
ризику всіх учасників будівництва (Р) - 3,6% (Всього по гл. 1-12 грф8х0,036)
|
__
|
__
|
__
|
46,01
|
46,01
|
|
11
|
|
Кошти на покриття
додаткових витрат , пов’язаних з інфляційними процессами (І) -5,4% (Всього по
гл.1-12 грф8 х 0,054)
|
__
|
__
|
__
|
69,02
|
69,02
|
|
|
Всього по главам (
1-12 + П +АВ +Р +І )
|
1088,048
|
217,33
|
|
284,909
|
1593,087
|
|
12
|
ДБН Д.1-1- -1-2000
п.3.1.22
|
Податки, збори,
обов’язкові платежі встановлені діючим законодавством і невраховані
складовими вартості будівництва -2% від (гл1-12+П+АВ+Р+І)
|
__
|
__
|
__
|
31,86
|
31,86
|
|
|
Всього ( гл
1-12+П+АВ+Р+ +І+под. і збори)
|
1088,048
|
217,33
|
|
316,766
|
1624,947
|
|
13
|
|
Налоги на добавлену
вартість - 20% (Всього по гр.8х 0,2)
|
243,859
|
|
|
|
243,859
|
|
|
Всього по зведеному
кошторисному розрахунку
|
1334,707
|
217,33
|
|
316,766
|
1868,806
|
|
|
Повернені суми (
15% від вартості тимчасових будівль і споруд)
|
__
|
__
|
__
|
|
|
6.2
Техніко - економічні показники газифікації
.2.1
Розрахунок експлуатаційних витрат
Затрати на купівлю газу, Зкуп.газу , тис грн,
визначаю за формулою
Зкуп.газу = Qбрутто × Ц1000 м куб.
, (6.4)
де Qбрутто - об¢єм подачі газу
споживачам з урахуванням витрат газу, млн.
/рік;
Ц1000 м куб. - ціна купівлі 1000
газу,
1870 грн (на 1.02.2009р.)
Зкуп.газу =2531,7 ×
1870 = 4734,279тис. грн.
Трудоємність обслуговування однієї квартири, Ткв,
кв. умов. од, визначаю по формулі
Ткв = Ккв × 1 умов. од., (6.5)
Ткв = 6394*1 = 6394 ум. од.
де Ккв - коефіцієнт щільності газифікованих
квартир
Трудоємність обслуговування, Ткм, ум. од., 1км газових мереж
визначаю по формулі
Ткм = Lкм × 10 ум. од. , (6.6)
де Lкм - сумарна довжина газопроводів низького і
середнього тисків.
Ткм = 6,31 × 10 = 61,3 ум. од.
Трудоємність обслуговування подачі 1млн.
газу
за рік, Т1млн м3,ум.од., визначаю
за формулою
=
Qбрутто × 2 ум. од. , (6.7)
=
5,532 × 2 = 11,064 ум. од.
Чисельність адміністративного персоналу, Чадм ,
чол, визначаю за формулою
Чадм =
(6.8)
де N - коефіцієнт чисельности адмін. персоналу в залежності від суми трудоємності,
в умовних одиницях, прийняти -
Примітки åТ = до 5,5 тис. ум. од. - 1,3 чол = N ;
åТ
= 5,5 ... 8 тис. ум. од. - 1,5 чол;
åТ
= 8 ... 18 тис. ум. од. - 2 чол;
åТ
? 18 тис. ум. од. 2,3 чол.
åТ=
å (Т кв + Ткм+
) =6394 + 82,3 + 59,9 = 6536,2 тис.ум.од.
Чадм =
= 9,8 чол.
Далі визначаю чисельність виробничого персоналу по основним службам
сільського газового господарства на основі нормативів чисельності чоловік,
виходячи з кількості газифікованих квартир, довжини газопроводів. Для
служби внутрішньобудинкових мереж, Чвн.буд , чол., визначаю за
формулою
Чвн.буд. = Кщ × 0,00035 , (6.9)
Чвн.буд. = 6394 × 0,00035 = 2,23 чол.
де Кщ - кількість газифікованих квартир.
Для служби експлуатації підземних газопроводів, Чпідз,
чол, визначаю по формулі
Чпідз = 0,3 × Lкм , (6.10)
Чпідз = 0,3 × 8,23 = 2,47 чол.
Для аварійно - диспетчерської служби, Чадс, чол., визначаю за
формулою
Чадс = 0,0005 × å T, (6.11)
де å T - загальна трудоємність.
Чадс = 0,0005 × 6536,2= 3,27 чол.
Для ремонтної служби чисельність персоналу, Чрем, чол.,
визначаю по формулі
Чрем = 0,0007 × å T, (6.12)
Чрем = 0,0007 × 6536,2 = 4,57 чол.
Загальну чисельність персоналу, Чзагал , чол.,
визначаю за формулою
Чзагал = Чадм. + Чвн.буд. +
Чпідз. + Чадс. + Чрем.
, (6.13)
Чзагал. = 9,8 + 2,23 + 2,47 + 3,27 + 4,57 = 22
чол.
Витрати газу на оплату праці, З опл. праці , тис.
грн, по формулі
Зо.п. = Зсередн. × Чзагал × Квідр × n , (6.14)
де Зсередн. - середньомісячна заробітна плата 1 працюючого,
2300грн. ( на “ 1” 02 2009 р. );
Чзагал - загальна чисельність робітничого персоналу, чол;
Квідр - коефіцієнт відрахувань на соціальні потреби, дорівнює
1,36;- кількість місяців, принято 12.
Зо.п.= 2300× 10 × 1,36 × 12 = 825,79 тис.грн.
Витрати на амортизацію, Заморт., тис. грн.,
визначаю по формулі
За. = К* На /100% (6.15)
де К - сума капітальних вкладень, яка дорівнює базисній кошторисній вартості будівництва газопроводу,
тис. грн.
Прим: К= [( Всього по гл. 1-9)];
На - норма амортизації у 5 %.
За. =
= 92,51 тис. грн.
Витрати на технічне обслуговування і поточний ремонт, Зтехн.обсл., тис.
грн., знаходжу по формулі
Зтехн.обсл. = 0,4 ×
Заморт., (6.16)
Зтехн.обсл. = 0,4 ×
92,51= 37 тис. грн.
Інші витрати, Зінші, тис. грн., визначу за формулою
Зінші = 0,1 × ( За
+ Зопл. праці ), (6.17)
Зінші = 0,1 × (
92,51+ 825,79) = 91,83грн.
Загальну суму собівартості реалізації газу, Сзаг.реаліз,
тис. грн., визначаю по формулі
Сзаг.реаліз. = Зк.г. + За. + З о.п.
+ ЗТо. + Зінші , (6.18)
де Зк.г.- витрати на купівлю газу
За.- витрати на амортизацію
Зо.п. - витрати на оплату праці
Зп.р.- витрати на технічне обслуговування і поточний ремонт
Зінші- інші витрати
Сзаг.реаліз. = 40742,55+92,51+825,79+37+91,83= 41789,68
тис.грн.
Собівартість реалізації газу, С1000 м. куб., грн. / 1000
., визначаю за
формулою:
С 1000 м.куб. =
,
(6.19)
С1000 м. куб. =
× 1000 = 1406,11 грн. / 1000
.
Ціну реалізації газу для підприємства, Ц для підпр., грн. / 1000
, визначаю по формулі
Ц для підпр. = С 1000 м. куб × ( 1+Р:100) = С 1000 м. куб ×1,1 (6.20)
Ц для підпр. = 1406,11 × 1,1 = 1546,72грн. / 1000
Тариф реалізації газу споживачам, Ттар.реал.спож, тис. грн.,
визначаю по формулі
Ттар.реал.спож. = 1,2 ×
Ц для підпр. , (6.21)
де Цдля підпр. - ціна реалізації газу для підприємства, грн.
/ 1000
Ттар.реал. = 1,2 ×
1546,72 = 1856,06 грн. / 1000
Доход від реалізації газу, Д прибут.реал., тис. грн, визначаю по
формулі
Дприб.реал. = Qнетто × Ттар. реал. , (6.22)
Дприб.реал. = 29720×
1856,06= 55162,10 тис. грн.
Балансовий прибуток, П баланс., тис.грн, визначаю по формулі
Пбаланс. = Дприб.реал. - Сзаг.реаліз. , (6.23)
Пбаланс = 55162,10 -41789,68
=13372,42 тис. грн.
Чистий прибуток, Пчист.приб., тис. грн, визначаю по формулі
Пчист.приб. = Пбаланс. × 0,15 , (6.24)
де Пчист.приб. - податки і відрахування в державні фонди,
складають 85 % від значення Пбаланс.
Пчист.приб. = 13372,42 * 0,15 = 2005,86 тис. грн.
Рівень рентабельності по балансу, Ррент.баланс, %, визначаю
по формулі
Р рент.баланс =
,
(6.25)
Ррент.баланс =
× 100 % = 32%
Рівень рентабельності по чистому прибутку, Ррент. приб., %,
визначаю по формулі
Ррент.чист. =
,
(6.26)
Ррент.чист. =
× 100 % = 4,8 %
Термін окупності капітальних вкладень, Токупн., років,
визначаємо за формулою
Токупн.кап.вкл. =
(6.27)
Т окупн.кап.вкл. =
роки
Таблиця 6.2 - Основні техніко - економічні показники газифікації мікрорайона с м т.Пологи.
|
№ п/п
|
Назва економічного
показника
|
Одиниця виміру
|
Позначення по
тексту
|
Числове значення
|
|
1
|
Річний об¢єм подачі газу в мережу
|
тис. м.куб.
|
Qбрутто
|
29957,76
|
|
2
|
Річний об¢єм реалізації газу
|
тис. м куб.
|
Qнетто
|
29720
|
|
3
|
Капітальні
вкладення в спорудження системи газопостачання
|
тис. грн.
|
Кбазисн.варт.
|
2792,44
|
|
4
|
Питомі капітальні
вкладення
|
грн. / 1000 м.куб
.
|
Кпит.
|
93,96
|
|
5
|
Загальна
собівартість реалізації газу
|
тис. грн.
|
Сзаг.реал.
|
41789,68
|
|
6
|
Собівартість
реалізації 1000 м кубічних газу
|
грн.
|
С1000м.куб.
|
1406,11
|
|
7
|
Сума доходу
|
тис. грн.
|
Дприб.реал.
|
55162,10
|
|
8
|
Прибуток балансовий
|
тис. грн.
|
Пбаланс
|
13372,42
|
|
9
|
Прибуток чистий
|
тис. грн.
|
Пчист.приб.
|
2005,86
|
|
10
|
Рівень
рентабельності по балансовому прибутку
|
%
|
Ррент.баланс
|
32
|
|
11
|
Рівень
рентабельності по чистому прибутку
|
%
|
Ррент. чист.
|
4,8
|
|
12
|
Відпускна ціна 1000
м. куб. газу
|
грн.
|
Ц для підпр.
|
1546,72
|
|
13
|
Середній тариф
реалізації1000 м. куб. газу споживачам
|
грн.
|
Ттар.реал.спож.
|
1856,06
|
|
14
|
Термін окупності
капітальних вкладень
|
рік
|
Токупн.кап.вкл.
|
1,4
|
7. Охорона праці
7.1 Вимоги охорони праці при пуску газу в житлові
будинки
7.1.1 Загальні положення
Робота з пуску газу в
житлові будинки, є газонебезпечна має виконуватись за нарядом-допуском бригадою
у складі не менше 3-х працівників, одного з яких призначено керівником робіт.
Робоче місце - непостійне, об'єкти систем газопостачання незалежно від місця їх
розташування.
Пуск газу проводиться, як
правило, в денний час.
До виконання робіт з
пуску газу допускаються особи не молодші 18 років, які пройшли попередній
медичний огляд, навчання з безпечних методів та прийомів виконання робіт у
газовому господарстві, пройшли перевірки знань з питань охорони праці, стажування
до початку самостійної роботи, пройшли вступний та первинний інструктажі з
охорони праці, вміють застосовувати засоби індивідуального захисту, надавати
першу долікарняну медичну допомогу потерпілому, мають кваліфікацію не нижче
другого розряду та посвідчення встановленого зразку.
Особа перед допуском до
самостійного виконання робіт по пуску газу повинна пройти стажування під
наглядом досвідченого працівника протягом не менше перших десяти робочих змін.
Допуск до роботи працюючих в газовому господарстві оформляється наказом по
підприємству.
Всі працівники зайняті
обслуговуванням і ремонтом газового обладнання забезпечуються спецодягом згідно
норм, і справним інструментом.
При нещасному випадку на
виробництві - негайно припинити роботу, надати першу медичну допомогу,
сповістити керівника дільниці.
При нещасному випадку у побуті - сповістити на
протязі доби.
Працювати в стані
алкогольного та наркотичного сп’яніння - заборонено. Використовувати особистий
транспорт в службових цілях - заборонено.
Підчас виконання робіт
слюсар зобов'язаний виконувати вимоги санітарних норм та правил особистої
гігієни
7.1.2 Вимоги безпеки перед початком роботи
Перевірити наявність та
справність засобів індивідуального захисту та інструменту.
Ознайомитися з
виконавчо-технічною документацією, розташуванням дворового та
внутрішньо-будинкового газопроводу, гасовим обладнанням та арматурою, уточнити
безпечні прийоми виконання робіт у керівника робіт.
Ознайомитися на місці з
порядком проведення робіт з пуску газу у житловий будинок.
Прямуючи до місця роботи
і з роботи пішки чи міським транспортом усі робітники повинні дотримуватись
правил дорожнього руху і правил проїзду у міському транспорті.
Бригада під керівництвом
керівника робіт повинна виконати:
- ретельний огляд
вводу, надземного та внутрішньо-будинкового газопроводу на відсутність
механічних пошкоджень, не заглушених кінців газопроводу, перевірити
комплектність газового обладнання, провести інструктаж населення;
- усунення
виявлених дефектів слід виконувати з відключеною подачею газу;
- контрольне
випробування на щільність газопроводу зі всіма підключеними газовими приладами
тиском повітря - 500мм водного стовпа. Газопровід вважається щільним, якщо
падіння тиску за 5 хвилин не перевищує 20 мм водяного стовпа;
- попередження абонентів
про необхідність дотримання запобіжних заходів (не вмикати електроосвітлення та
електрообладнання, не запалювати вогню та інше) під час виконання робіт з пуску
газу;
- перевірити
відсутність газу в підвальних приміщеннях та приміщеннях першого поверху;
- перевірити відповідність
фактичного монтажу внутрішньобудинкових газопроводів, арматури, газового
обладнання з проектною і виконавчою технічною документацією;
- перевірити
наявність тяги в димарях приладів та вентиляційних каналах витяжної вентиляції.
Контрольне опресування внутрішніх газопроводів промислових і
сільськогосподарських підприємств. котелень, підприємств побутового
обслуговування населення невиробничого характеру проводиться тиском повітря
0,01Мпа. Падіння тиску не має перевищувати 60 даПа за 1годину. Контрольне
опресування внутрішніх газопроводів газового обладнання населення та
невиробничого характеру має проводитись тиском повітря 50С даПа.
Про виявленні
несправності газового обладнання, інструменту, засобів захисту доповісти
керівнику робіт.
7.1.3 Вимоги безпеки під час робіт
Перш ніж зайти у двір,
квартиру, потрібно викликати господаря, показати йому своє посвідчення,
попросити заперти собаку, і з його дозволу заходити у двір чи квартиру.
На час проведення робіт
по пуску газу в житлові будинки та комунально-побутові об’єкти, установлюється
безперервний нагляд за працюючими.
Газонебезпечні роботи
повинна виконувати бригада не менше 3 чол.
Перед пуском газу
керівник зобов'язаний перевіряти наявність та справність інструменту, виписати
наряд-допуск на газонебезпечні роботи. Ознайомити членів бригади з технічною
документацією, розташуванням дворового та внутрішньобудинкового газопроводу,
газовим обладнанням та арматурою, а також ознайомити на місці членів бригади з
їхніми обов'язками та порядком проведення робіт по пуску газу в житлові будинки
та комунально-побутові підприємства.
Кожен газовий стояк має
продуватися. Продувку стояків починають від самого віддаленого стояка і самої
віддаленої по ходу подачі газу квартири (приміщення, комунально-побутового
об'єкту). Випуску газоповітряної суміші із газопроводу здійсняється в атмосферу
за допомогою гумового шлангу, що приєднується до сопла пальника газового
приладу і виводиться назовні в вікно. При цьому слід унеможливити попадання
суміші газів в приміщення будинку. Для цього встановлюється постійне
спостереження.
Продувка виконується за
допомогою спеціальної пробки крана із закріпленим гумовим шлангом. Пробка
встановлюється у корпус крана на опуску, перед газовим приладом, а вільний
кінець шлангу випускається назовні за вікно.
Кінець продувки
визначається по характеру спалахування проби газу, яку продувають через відро з
мильною емульсією.
Пробу газу треба
підпалювати за межами газифікованого приміщення:
• якщо проба газу не
спалахує, та із газопроводу йде повітря і треба продовжувати продувку;
• якщо проба газу
спалахує з тріском, то з газопроводу йде вибухонебезпечна суміш газу з повітрям
і треба продовжувати продувку;
Після закінчення продувки
кран, через який робилась продувка, приєднується до газового пристрою.
Щільність приєднання крану перевіряється під робочим тиском газу мильною
емульсією.
Не дозволяється
перевіряти щільність з'єднання газопроводу тиском.
У разі пуску газу у
газові прилади з відводом продуктів згоряння у димарі, заздалегідь перевіряють
відповідність прив'язок димових каналів та наявність тяги.
У разі відсутності тяги у
димарі прилади включати не дозволяється.
Після продувки і
заповнення газопроводу газом робиться регулювання горіння газу. Проводиться
детальний інструктаж абонентів з врученням Інструкції з правил безпечного
користування газовими приладами.
Не включені по будь-яким
причинам газові прилади від'єднуються від газопроводу з встановленням заглушок
на опуску перед газовим приладом і за актом здаються на збереження представнику
житлово-експлуатаційної організації. Від'єднання приладів від газопроводу
оформлюється актом.
Під час пуску газу роботу
слід припинити у таких випадках:
• виявленні дефектів
газового обладнання та механічних пошкоджень газопроводів;
• виявленні корозії
газопроводів:
• виявлена нещільність
(падіння тиску більше 20 мм вод.ст.).
У разі раптового
захворювання, нещасного випадку, виявлення порушень технологічного процесу,
несправність обладнання, інструменту, засобів захисту та інших небезпечних та
шкідливих виробничих факторів негайно поставити до відома керівника робіт для
прийняття невідкладних заходів.
7.1.4 Вимоги безпеки після закінчення робіт
Після закінчення роботи з
пуску газу необхідно перевірити на щільність мильною емульсією з'єднання і
арматуру, що розбиралися, перевірити на відсутність загазованості приміщень, в
яких робили продувку газопроводу.
Прибрати сміття і залишки
ущільнюючих матеріалів, зібрати пристрої та інструмент, обтерти їх ганчір'ям і
скласти у спеціальну валізу.
Про виконану роботу і всі
виявлені недоліки доповісти керівнику робіт з пуску газу безпосередньо на
об'єкті.
В приміщенні служби
необхідно привести спецодяг і спецвзуття у порядок, за необхідності просушити
їх та зберігати у спеціальній шафі для спецодягу.
Вимити обличчя та руки
теплою водою з милом.
7.1.5 Вимоги безпеки в аварійних ситуаціях
При виявленні витоку газу
на внутрішньо-будинковому газопроводі чи на газовому приладі, необхідно
терміново перекрити відключаючий пристрій на вводі по ходу газу, або біля
газового приладу.
При концентрації газу до 1% проводити інтенсивну
вентиляцію загазованого приміщення. Пошук місця витоку газу виконувати тільки
за допомогою мильної емульсії. У разі виникнення пожежі, вибуху в будинках або
спорудах відключити даний об’єкт від газопостачання і прийняти міри для
ліквідації аварії.
Негайно оповістити
диспетчера аварійної служби про аварію (рація телефон 104).
Використовувати
протипожежні засоби які необхідні в даній ситуації.
При нещасному випадку
надати першу медичну допомогу потерпілому, зберегти обстановку на робочому
місці і стан обладнання такими, якими вони були на момент випадку, якщо
це не загрожує життю інших працівників і не приведе до аварії. Направити
потерпілого в медичний заклад та доповісти про випадок керівництву
8. Захист навколишнього середовища
8.1 Джерела
та причини забруднення, рекомендації по їх усуненню при роботі газових приладів
Атмосфера приміщення - це
атмосферне повітря плюс додаткові забруднення, що виникають у самому
приміщенні, зумовлені використанням газових приладів - газових плит,
водонагрівачів, опалювальних агрегатів.
Продукти згорання
природного газу від газових плит потрапляють у повітря помешкання. Згідно з
ДСТУ 22.04, ККД газових плит при номінальній потужності становить не менше як
59%, а норма оксиду вуглецю (чадного газу) в продуктах згорання СО2 =
0,05% або 625 мг/м3.
На основі проведених
обстежень газових плит з’ясували, що вони, як правило, відповідають вимогам
ДСТУ. Але при зменшенні теплової потужності газових пальників 20-25%
спостерігається різке підвищення концентрації оксиду вуглецю в продуктах
згорання, що пояснюється зменшенням коефіцієнта первинного повітря α = 1.
Іншим шкідливим
компонентом продуктів згорання природного газу є оксиди азоту NO2.
Концентрація NO2 у продуктах згорання більшості газових плит
знаходиться в межах від 200 мг/м3.
Впливають на екологічні
та теплотехнічні характеристики газових плит конструкція робочого столу плит та
газового пальника, а також склад палива і теплота згорання. Велике значення при
цьому має висота ребра пальники пальника, що визначає величину щілини між дном
посуду та робочим столом плити. Так, при зменшенні цієї щілини до 13-16 мм концентрація
СО2 в продуктах згорання збільшується до 0,2-0,25% (250-300 мг/м3)
внаслідок погіршених умов підведення вторинного повітря із приміщення до
пальника, омивання полум’ям дна посуду та затримки продуктів спалювання в зоні
горіння. Такий же ефект спостерігаємо при згоранні газу в газових плитах малих
розмірів (0,55∙0,55 мм) під час одночасної роботи всіх пальників, якщо
об’ємний посуд перекриває всю поверхню робочого столу плити.
Концентрація СО2зменшується
до 0,06-0,07% (75-90 мг/м3) при збільшенні відстані до дна посуду до
30-35 мм для плит із збільшеними розмірами столу (до 0,65∙0,65 мм) та при
наявності вільного місця між стінками посуду.
При заміні складу,
теплоти згорання і номінального тиску газу пальникові пальники газових плит не
можуть працювати в межах паспортних теплотехнічних та екологічних характеристик
без зміни конструкції чи номінального тиску перед пальником.
Але навіть за паспортних
умов експлуатації вже через 15-20 хвилин після загорання пальників концентрація
шкідливих речовин у повітрі на кухні сягає 85-90% їх нормативної величини.
Кількість СО на кухні при
роботі 4-х пальниковою плитою у паспортному режимі становить близько 1,5
г/год., а оксидів азоту - 1,3 г/год.
При не дотриманні
паспортних параметрів кількість СО може становити 3,2 г/год., а оксиду азоту -
2 г/год.
Крім токсичних
компонентів продуктів згорання у повітря на кухні потрапляють й інші речовини.
Це водяна пара та діоксид вуглецю - продукти повного спалювання газу.
Наявність інших шкідливих
речовин у приміщенні.
сигаретний дим, який
шкодить не лише тим, хто палить, але усім, хто перебуває у приміщенні;
побутові аерозолі;
карбомідно-формальдегідні
сполуки, що входять до складу багатьох будівельних матеріалів.
Стан повітря при викиді
шкідливих речовин визначається інтенсивністю вентиляції, кратністю
повітрообміну.
Згідно з «Правилами
безпеки систем газопостачання України», затвердженими в 1998р., для кухні з
плитою ПГ-4 величина мінімально необхідного повітрообміну складає 90 м3/год.
Згідно з вимогами
нормативної літератури, вентиляція кухонь, повинна бути «гравітаційною або
природною» за допомогою вентиляційних каналів чи кватирок (літній період).
Розміри каналів, як правило, не перевищують 140∙140 мм.
Отже рівень забруднення
повітря на кухнях може значно перевищувати нормативний при роботі газових
приладів.
Так, відносна вологість
повітря сягає 85-90% вже через 20-30 хвилин роботи 2- або 4-пальникові плити.
Концентрація кисню зменшується до 20-20,2%, а вміст СО в повітрі в усіх
випадках був дуже високим до 26-30 мг/м3, а NO2 - до 2-3
мг/м3, концентрація СО2 сягала 0,6-0,9%.
Канали для вилучення забрудненого повітря та
подачі свіжого потрібно заблокувати у теплообмінник типу «труба в трубі». Це
дасть можливість нагрівати необхідну кількість свіжого припливного повітря без
додаткових витрат палива.
Висновок
Працюючи над дипломним проектом на тему: „Газифікація
с.Н.Рябина В-Писарівського району Сумської області природним газом
двохступеневою системою з розробкою газифікації житлового будинку та питань
діагностики технічного стану систем газопостачання“, я навчився практично
використовувати теоретичні знання набуті при вивченні спец. дисциплін:
- газові мережі і устаткування;
- технологія і організація
будівельно-монтажних і ремонтних робіт;
- експлуатація устаткування та систем
газопостачання;
- економіка та планування галузі.
- охорона праці
Працюючи під керівництвом керівника дипломного проектування
та консультантів, я мав можливість вдосконалити знання норм проектування
газових мереж, норм витрат газу, правил експлуатації газового обладнання,
глибше вивчити “Правила безпеки систем газопостачання України”, впровадженні в
життя Державні будівельні норми України, а також проблему ефективного
використання енергетичних ресурсів.
На раціональне використання
паливно-енергетичних ресурсів впливають:
· правильність проектних,
конструкторських і технологічних рішень;
· вид і якість палива, умови його
використання;
· ступінь зносу енергетичного
обладнання;
· рівень підготовки обслуговуючого
персоналу;
· оснащеність приладів автоматизації і
контролю процесів
· підготовки й горіння палива тощо.
Вважаю, що отримані мною знання стануть міцною основою для
плідної праці за обраним фахом.
Література
1. ГОСТ 4666-75*. Арматура трубопроводная.
Маркировка и опознавательная окраска. - М.: Изд-во стандартов, 1981. - 6 с. -
Чинний з 01.01.76
2. ГОСТ 9.402-80*. Единая система защиты от
коррозии и старения. Покрытия лакокрасочные. Подготовка металлических
поверхностей перед окрашиванием. - М.: Изд-во стандартов, 1991. - 92 с. -
Чинний з 01.07.81.
. ГОСТ 9.602-89. Единая система защиты от
коррозии и старения. Сооружения подземные. Общие требования. - М.: Изд-во
стандартов, 1989. - 51 с. - Чинний з 01.01.91.
. ДБН 360-92*. Містобудування. Планування і
забудова міських і сільських поселень Мінбудархітектури України. - К.:
Укрархбудінформ, 1993. - 107 с. - Чинні з 01.01.92.
. ДБН А.3.1.-5-96. Організація будівельного
виробництва/ Держкоммістобудування України. - К.: Укрархбудінформ, 1996.
. ДБН В.2.5-20-2001. Газопостачання Держбуд
України. - К.: Держбуд України, 2001. - 286 с. - Чинні з 01.08.2001.
. ДБН Д. 2.2-1-99 РЕКН на будівельні роботи.
Збірник 1. Земляні роботи. Державний комітет будівництва, архітектури та
житлової політики, Київ 2000.
. ДБН Д. 2.2-25-99 РЕКН. Збірник 25.
Магістральні та промислові трубопроводи. Державний комітет будівництва,
архітектури та житлової політики, Київ 2001.
. ДБН Д. 2.2-24-99 РЕКН. Збірник 245.
Теплогазопостачання та газопроводи - зовнішні мережі. Державний комітет
будівництва, архітектури та житлової політики, Київ 2000.
. ДБН Д. 2.2-22-99 РЕКН. Збірник 22. Водопровід
- зовнішні мережі. Державний комітет будівництва, архітектури та житлової
політики, Київ 2000.
. ДНАОП 0.00-1.20-98. Правила безпеки систем
газопостачання України. - К.: Основа, 1998. - 179 с. - Чинні з 01.10.97.
. ДСТУ 3336-96. Лічильники газу побутові.
Загальні технічні вимоги. - К.: Держстандарт України, 1996. - 11 с. - Чинний з
01.07.96.
. СНиП 2.01.01-82. Строительная климатология и
геофизика / Госстрой СССР. - М.: Стройиздат, 1983. - 186 с. - Чинні з 01.01.92.
. СНиП 2.04.05-91. Отопление, вентиляция и
кондиционирование / Госстрой СССР. - М.: АПП ЦИТП, 1992. - 64 с. - Чинні з
01.01.92.
. Норми та вказівки по нормуванню витрат палива
та теплової енергії на опалення житлових та громадських споруд, а також на
господарсько-побутові потреби в Україні; КТМ 204 України 244-94. - К.: 1998. -
376 с.
. Технічні вимоги та правила щодо застосування
сигналізаторів вибухонебезпечних концентрацій чадного газу у повітрі приміщень
житлових будинків та громадських будинків і споруд. - К.: КиївЗНДІЕП, 1998. -
15 с.
. Астанин Л.П., Благосклонов К.Н. Охрана
природы. - М.: Колос, 1978.
. Гулько Т.В., Драганов Б.Х., Шишко Г.Г.
Газификация и газоснабжение сельского хозяйства: Учебн. пособие. - М.: ИРИЦ
«Фермер», 1994. - 319с.
. Джигирей В.С. Екологія та охорона
навколишнього природного середовища: Навчальний посібник. - К.: Знання, 2002.
. Дика В.Л., Суглобова С.Я. Газові мережі та
устаткування. Методичні рекомендації щодо виконання курсового проекту
„Газопостачання населеного пункту”. К. 2005.
. Енин П.М., Шишко Г.Г., Пилюгин Г.В.
Газификация сельской местности: Справ. пособие. - К.: Урожай, 1992. - 200 с.
. Єнін П.М., Шишко Г.Г., Предун К.М.
Газопостачання населених пунктів і об’єктів природним газом: Навчальний посібник.
- К.: Логос, 2002.
. Ивашина Ю.Г., Шпренгель Л.Е. Защита
трубопроводов от коррозии. - К.: Будівельник, 1980. - 72 с.
. Ковалко М.И., Денисюк С.П. Енергозбереження -
пріоритетний напрямок державної політики України. - К.: УЕЗ, 1998. - 506 с.
. Котов В.Т. Охрана труда в газовом хозяйстве.
- Л.: Недра, 1989. - 117 с.
. Коновалов С.В. Автоматизація і
телемеханізація газового господарства. - К.: Урожай, 1996. - 205 с.
. Шишко Г.Г. Эксплуатация и ремонт систем
газоснабжения. - К.: МП «Радуга», 1992. - 248 с.
. Шишко Г.Г. Эксплуатация систем газоснабжения.
- К.: ИПК Госжилкомхоза Украины, 1992. - 131 с.
29 Шишко Г.Г., Скляренко О.М., Предун К.М., Молодих
В.Л. Газопостачання. Част. 1. Газопостачання населених пунктів: Навч. посібник
Під ред. П.М.Єніна. - К.: КДТУ будівництва і архітектури, 1997. - 119 с.
. Янович А.Я., Аствацитуров А.Ц. Охрана труда в
газовом хозяйстве. - М.: «Недра», 1978. - 312с.