Автоматизация процессов, происходящих в отделе прямых продаж ОАО ОТПбанк
I.Анализ предметной области и документирование
результатов
. Описание предметной области
ОТП Банк (до февраля 2008 года
<#"698991.files/image001.gif">
. Построения модели данных средствами ALLFusion
ERWin Data Modeler 4.1.4
.1 Задание базовых параметров системы,
необходимых для построения модели данных
Перед началом работы с CASE-средством следует
отметить соответствие между общепринятой терминологией наименования этапов
моделирования и строящихся моделей данных, и принятыми определениями в ERwin:
Концептуальная модель данных - это Логическая модель данных в ERwin, а
Логическая или СУБД - ориентированная модель данных общепринятой терминологии -
это Физическая модель в ERwin.
Запустим приложение ERwin. В появившемся окне
выберем опцию Create a new model - создать новую модель. В следующем окне,
которое откроется после щелчка по кнопке ОК, присвоим новой модели статус
Logical/Physical с целью обеспечения доступа к разным уровням моделирования в
рамках одного проекта, а в области Target Database укажем в поле Database
используемое приложение Access Version 2000.
После активации кнопки ОК окна Create Model
установим параметры создаваемой модели:
Выберем в верхнем главном меню пункт Model,
подпункт Model Properties. В результате откроется окно ввода свойств модели. Во
вкладке General вводим название модели, имя автора, а также укажем, что связь
«многие ко многим» необходимо автоматически преобразовывать при переходе с
логического на физический уровень.
Для определения структуры данных модели следует
определить правила, обеспечивающие корректное определение объектов, их
атрибутов и связей между ними. В ERwin эту задачу можно решить, выбрав
соответствующую нотацию (способ описания основных элементов модели). Для этого
в окне Model Properties выберем вкладку Notation - определение нотаций.
Рекомендуется выбор нотации IDEF1Х, являющейся стандартом для описания
структуры данных.
Построение модели сопряжено с множественным
заданием имен объектов, причем часто повторяющихся. В этой связи для
обеспечения семантической идентификации каждого элемента модели рекомендуется
задать жесткие правила на возможность/невозможность дублирования имен. Для
этого следует выбрать в главном рабочем окне Tools/Names/Model Naming Options…;
а затем в экранной форме выбрать закладку Duplicate Names.
Выбор одного из условий позволит сформулировать
Вашу стратегию именования имен объектов модели данных; рекомендуется запретить
вообще повторение имен для всех объектов модели. Для этого следует отметить
флажком пункт Disallow duplicate names.
В качестве дополнительного параметра,
позволяющего настроить CASE-средство для работы, является поддержка шрифтов.
Для установки шрифта в главном меню выбираем пункт Format, подпункт Default
Fonts & Colors. В открывшемся окне во всех вкладках в поле Font укажем тип
шрифта ArialCYR и отметим флажком пункт Bold, указывая, что такой шрифт
необходимо применять везде. Также можно установить размер шрифта (Font Size) и
цвет текста, заливок и линий (Color).
Теперь перейдём к созданию самой модели данных.
.2 Построение логической модели данных в нотации
IDEF1X (уровень сущностей, уровень полной атрибутивной модели данных)
Логическая модель данных в терминах IDEF1Х может
быть отражена на следующих уровнях представления:
уровень сущностей,
уровень описаний,
уровень полной атрибутивной модели.
Для удобства построения процесс моделирования
следует начинать на уровне сущностей, т.е. с описания имен сущностей, их
идентификаторов и связей между сущностями. В дальнейшем следует дополнить
модель оставшимися из выделенных ранее (на этапе описания предметной области)
атрибутов, получив, таким образом, полную атрибутивную модель данных.
Щёлкнем в верхнем меню по пиктограмме «Entity
(Сущность)»
и затем разместим
в рабочем поле первую сущность, щёлкнув ещё раз левой клавишей мышки после
наведения курсора на выбранную область рабочего поля. В результате появится
объект с именем E/1. Введём вместо обозначения Е/1 своё название сущности -
«Специалист отдела прямых продаж».
Щёлкая левой кнопкой мышки по различным частям
сущности, можно изменять, используя пиктографическое или главное меню размер
шрифта, стиль оформления и т.д.
Затем, вызвав правой клавишей мыши
контекстно-зависимое меню, выберем пункт Entity Properties. В открывшемся
диалоговом окне можно внести комментарии к созданной сущности.
Далее, выбрав в том же контекстно-зависимом меню
пункт Attributes, добавим поочерёдно атрибуты сущности, используя кнопку New -
в открывающемся окне New Attribute вводим название атрибута и его тип:
?<unknown> - неизвестный тип- объект
большого размера- дата, время- число- текст
Для обозначения атрибута, как ключевого,
необходимо в окне Attributes, выделив имя
этого атрибута, отметить флажком пункт Key
тогда перед именем атрибута появится
значок «ключик»:
Также в состав диалогового окна Attributes
входят следующие кнопки, которые могут нам понадобиться: Rename - переименовать
атрибут, Delete - удалить атрибут; и вкладка Definition, в которой можно писать
комментарии к выделенному атрибуту. Все созданные атрибуты отображаются в поле
Attribute диалогового окна, а после закрытия диалогового окна - и в самой
сущности. Сформируем таким образом следующие сущности и их атрибуты: (в
таблицах выделены ячейки с ключевыми атрибутами)
Рассмотрим свойства связей и процедуру их
создания:
а) Связи устанавливаются между двумя сущностями
(бинарные связи), одна из которых
является родительской, а другая - дочерней
(Model/Relationships);
б) связь может быть установлена таким
образом, что родительская и дочерняя сущности совпадают - рекурсивная связь
(или «рыболовный крючок»);
в) связь должна иметь наименование
(глагольная конструкция, характеризующая отношение между родительской и
дочерней сущностями);
г) связь в модели должна иметь мощность:
«один-ко-многим», «многие-ко-многим», «один-к-одному»;
д) связь имеет тип - идентифицирующая связь или
неидентифицирующая.
Идентифицирующая связь устанавливается между
независимой сущностью (со стороны родительской сущности) и зависимой сущностью
(стороны дочернего конца связи); ERwin автоматически преобразует независимую
сущность в зависимую. При установлении идентифицирующей сущности первичный
ключи родительской сущности автоматически переносится в состав первичного ключа
дочерней сущности.
Идентифицирующая связь на диаграмме изображается
сплошной линией.
При установлении неидентифицирующей связи
первичный ключ родительской сущности мигрирует в состав описательных атрибутов
дочерней сущности, получая статус только внешнего ключа.
Неидентифицирующая связь на диаграмме
изображается пунктирной линией.
е) важной характеристикой, которую определяют,
задавая связь, является обязательность / необязательность сущности, участвующей
в данной связи. Участие сущности в связи является обязательным, если каждому
экземпляру этой сущности соответствует ровно один и более экземпляров другой
сущности, с которой она связана. Если экземпляру сущности соответствует ноль,
один или более экземпляров другой сущности, то такое участие в связи называется
необязательным.
Задание соответствующих параметров
устанавливается в свойствах связи (Model / Relationships). Иллюстрация этой
процедуры выглядит следующим образом:
ж) для поддержки процедур, связанных с
осуществлением действий над базой данных, изменяющих ее содержимое (удаление,
модификация и добавление), при описании связей необходимо определить так
называемые ссылочные ограничения или правила ссылочной целостности.
Правила ссылочной целостности представляют собой
логические конструкции, которые выражают бизнес-правила использования данных
схемы базы данных и представляют собой правила вставки, удаления и замены. При
генерации схемы базы данных на основе опций логической модели, задаваемых во
вкладке Model / Relationships … Referential Integrity / Actions будут созданы
правила декларативной ссылочной целостности, которые должны быть предписаны для
каждой связи, и триггеры, обеспечивающие ссылочную целостность.автоматически
задает параметры ссылочной целостности, проверяя выбранный разработчиком тип
связи между сущностями. Изменение бизнес - ограничений может повлечь изменение
в задаваемых параметрах ссылочной целостности; в этом случае эта процедура
выполняется вручную .
Задание условий для правильной ссылочной
целостности в Erwin:
В приложении Erwin для построения связей
существуют следующие пиктограммы:
связь один-ко-многим
- связь
многие-ко-многим
- неидентифицирующая
связь
Для того, чтобы построить связь между двумя
сущностями выбираем мышкой необходимую пиктограмму, щёлкаем по родительской
сущности, затем - по дочерней.
Изменение параметров связи можно осуществлять
через контекстно-зависимое меню, вызываемое щелчком правой кнопки мыши по
построенной связи.
Для отображения на экране свойств связей,
наименований сущностей и атрибутов выполняется в Format/ Entities Display,
Format/ Relationships Display…Verb Phrase, Cardinality, Referential Integrity),
Следующим важным шагом является определение
правил формирования имен атрибутов сущности. В том случае, когда модель может
содержать одинаковые имена свойств объектов во избежание семантических проблем
при построении запросов рекомендуется формировать следующую структуру имени
атрибута: «имя сущности_имя атрибута». В таком случае возможность дублирования
имен исключается и повышается семантическая значимость информационных объектов.
Последовательность действий:
) вызовем рабочее окно заполнения свойств
атрибута Model/Attributes;
) в области Domain выберем кнопку дополнительных
свойств...;
3) построим
макрокоманду:
%Lower(%OwnerEntity%AttDomain)
4) выберем режим New для задания нового
атрибута;
) производим ввод имен атрибутов в окно
Attribute Name
Особый интерес представляют идентификаторы
объекта (сущности) или так называемые первичные ключи. Атрибут, являющийся
первичным ключом, помещается в верхней части прямоугольника, графически
отображающего сущность; в экранной форме свойств атрибута для первичного ключа
указывается принадлежность к Primary Key; дополнительный графический акцент
может быть сделан после выполнения следующей операции: Format/Entity
Display/Primary Key Designator
В поддерживаемой нотации IDEF1X осуществляется
миграция первичного ключа сущности в те объекты, между которыми установлена
связь (за исключением явной связи «многие-ко-многим»). Местоположение
мигрирующего ключа или внешнего ключа определяется свойствами связи. Для
идентифицирующей связи перенос ключа осуществляется в часть первичного ключа зависимой
сущности в случае неидентифицирующей связи - внешний ключ относится в часть
описательных атрибутов. Для отображения внешних ключей необходимо выполнить
следующие действия: Format/Entity Display/Foreign Key Designator.
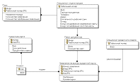
Ниже приведена построенная в Erwin модель
.3 Подготовка отчётов по модели средствами
Report Builder
Для анализа построенной модели следует
документировать все ее компоненты. Для этого в AllFusion Erwin Data Modeler
4.1.4 используется функция построителя отчетов. Для того, чтобы вызвать мастера
построителя отчётов выберем в меню пункт Tools / Report Builder.
Процедура построения отчета по модели -
последовательность шагов, определяющих требуемые элементы модели данных и их описание;
кроме этого рекомендуется указывать дату составления отчета и его автора для
возможности анализа модели в рамках коллективного анализа предметной области
процесса моделирования.
В левой части окна мастера построения отчётов
выбираем секцию сущностей «Entity», затем щёлкаем по пиктограмме «стрелка»
.
В результате в правой части окна будет отображён факт создания секции
сущностей. Щёлкнув правой клавишей мышки по названию секции, перейдём в меню
задания параметров:
Выбрав вкладку Section можно задать генеральные
параметры секции: имя, размер шрифта заголовка, цвет и пр. Во вкладке Property
Tree выбираются необходимые для отображения данные: имена, комментарии и т.д.
Указав все параметры, необходимо закрыть меню. В правой части мастера
построения отчётов будут отображены заданные параметры:
Окно мастера построения отчётов:
Аналогично создаются другие секции отчёта.
После создания всех необходимых секций и задания
их параметров в меню мастера построения отчётов выбирается пункт File / Run. В
результате будет создан отчёт:
Титульная страница:
Описание сущностей в отчёте:
Описание атрибутов в отчёте выглядит следующим
образом:
III. Построение нормализованной (до 3 НФ)
реляционной модели предметной области
. Трансформация концептуальной модели данных в
реляционную модель
Решение данной задачи выполняется также на этапе
логического проектирования. На этом этапе необходимо выполнить трансформацию
концептуального проекта во внутреннюю модель СУБД. Процесс нормализации помогает
установить надлежащие атрибуты, их характеристики и домены. Поскольку мы будем
использовать реляционную модель данных, этап логического проектирования состоит
в создании реляционных табличных структур, индексов и представлений.
Необходимо сделать одно замечание: реляционная
модель данных представляет собой совокупность таблиц, связанных между собой
посредством ссылок - внешних ключей, в этой связи поддержка типа связи
«многие-ко-многим» представляется весьма проблематичной. Можно предложить следующее
решение данной проблемы:. По правилам поддерживаемой нотации только на уровне
концептуальной модели воз-можно сохранить множественные связи для точного
отражения семантики предметной области.. На уровне физической, в нашем случае
реляционной модели, создать дополнительную таблицу, связанную с родительскими
таблицами связью типа «1 :М».. В том случае, когда множественная связь
логического уровня имеет атрибуты, важные для понимания семантики предметной
области, можно воспользоваться мастером трансформации (Show Association
Entity), создающем дополнительную таблицу с набором внешних ключей и
возможностью определения произвольного число атрибутов связи на логическом
уровне представления модели.
Важным требованием этого этапа выполнения
является создание нормализованной модели данных, которая гарантирует корректное
выполнение операций, связанных с модификацией базы данных. Необходимо проверить
каждое отношение модели на соответствие требованиям 3 нормальной формы (ЗНФ),
причем эта проверка всегда выполняется вручную, т.к. современные технологии не
могут пока проводит смысловую проверку зависимостей атрибутов. Здесь стоит
заметить, что в случае грамотного построения концептуальной модели
использование алгоритма перехода приводит сразу к нормализованной реляционной
модели.
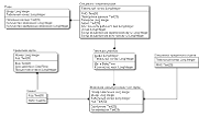
Реляционная модель данных может быть
представлена в виде совокупности таблиц:
Специалист отдела прямых продаж (Код специалиста
прямых продаж, …)
Пакет документов (Шифр пакета, Код специалиста
прямых продаж, …)
Заявление на выпуск кредитной карты (Номер
заявления, Код специалиста кредитного отдела…)
Специалист кредитного отдела (Код специалиста
кредитного отдела, …)
План на месяц (Название месяца, Код специалиста
прямых продаж, …)
В проекте реляционной модели представлены только
первичные и внешние ключевые атрибуты.
Для перехода в приложении ERwin на физический
уровень необходимо в меню выбрать опцию перехода на физический уровень:
Трансформация концептуальной модели данных в
реляционную модель (для случая использования CASE-средства).
.Создание системы индексов
IV. Оценка (количественная) проектируемой базы
данных
Для оценки возможностей выбираемой СУБД по
эффективному управлению данными, определению оптимальных характеристик
аппаратной платформы, поддерживающей проектируемую систему баз данных, могут
быть рассчитаны размеры физических объектов базы данных через заданный
промежуток времени после начала ее эксплуатации. Эта задача решается с помощью
ERWin, в котором выбирается диалог Volumetrics (Tools / Volumetrics).
Данный режим позволяет выполнить следующие
процедуры: задание основных и дополнительных параметров для вычисления размера
базы данных, визуализация отчета.
Определим основные параметры, задаваемые для расчета
размера каждой таблицы базы данных:
начальное количество строк реляционных таблиц;
максимально возможное количество строк;
планируемый рост числа строк в месяц.
Параметры, задаваемые для отдельных атрибутов
таблицы:
длина поля (для тех типов данных, где выполнение
той функции возможно);
ожидаемый процент пустых строк, где данное поле
принимает нулевое значение;
выбор индексов, задаваемых на полях реляционных
таблиц.
Полученные результаты расчета размера базы
данных являются достаточно важными для заказчиков и разработчиков системы базы
данных: с одной стороны, могут быть выбраны оптимальные процедуры хранения и
размещения физических объектов базы данных; с другой стороны - определены
требования к аппаратной платформе, поддерживающей размещение этих объектов, и,
как следствие, может быть рассчитан объем дополнительных инвестиций на
приобретение (модернизацию) существующего оборудования.
Расчет объема базы данных выполняется как на
начальном уровне введения в эксплуатацию системы, так и через некоторый
временной интервал (он может быть задан пользователем ERWin); подобная
процедура обеспечивает прогноз роста базы данных. Это, в свою очередь, также
позволяет оценить реальные возможности программной и аппаратной компонент
информационной системы в части эффективной обработки данных

V. Построение схемы базы данных в СУБД MS Access
2000, используя процедуру прямого проектирования в AllFusio ERwin Data Modeler
4.1.4
Построенная на логическом уровне реляционная модель
соответствует требованиям СУБД, на базе которой предполагается разработка
проекта системы. При этом производители реляционных СУБД, соблюдая некоторую
стандартизацию в правилах формирования структур данных, имеют собственные
параметры задания типов данных, поддержки ключей и т.п.
В этой связи, применение САSЕ-средств позволяет,
указав наименование выбранной СУБД, сгенерировать системный каталог базы данных
в конкретной среде и подготовить «поле» для работы программистов, которые будут
осуществлять разработку приложений и пользовательских запросов к базе данных.
Эта процедура носит название прямого проектирования (Forward Engineer / Shema
Generation) и выполняется только на физическом уровне. Для осуществление этой
процедуры необходимо:
создать в выбранной СУБД пустую базу данных;
перейти на физический уровень представления
модели;
выбрать базовую
СУБД
- Database / Choose Database,
- указать на выполнение процедуры прямого
проектирования - Тооls / Forward Engineer / Shema Generation;
произвести выбор элементов модели данных
(таблиц, представлений, отношений, индексов и т.д.), которые должны быть
перенесены в системный каталог базы данных;
выбрать опцию Generate, где User Name - admin,
Database - адрес пустой базы данных;
указать операцию Connect,
до активизации кнопки Connect возможно
просмотреть SQL-скрипт, описывающий структуру системного каталога базы данных.
В результате выполнения данной операции в
выбранной СУБД можно просмотреть схему базы данных, вместе с которой в СУБД
переданы такие объекты, как индексы таблиц, представления таблиц, а также
пользовательские ограничения целостности.
Ниже приведены окна генерирования модели данных
и схема данных, созданная в приложении Access.
Окно установления параметров:
Окно завершения генерирования:


Структура базы данных, полученная методом
прямого проектирования и схема данных в приложении MS
VI. Формулировка запросов к базе данных в рамках
выделенных функций предметной области
Заключительным шагом перед выполнением процедур
построения пользовательских приложений и разработки системы пользовательского
интерфейса является формулировка пользовательских запросов, которые должна
реализовывать система баз данных на стадии эксплуатации. Реализация запросов
позволяет пользователям выполнять все бизнес-процедуры, предусмотренные
спецификой их работы.
Для создания запросов на
добавление/удаление/обновление используется конструктор запросов. Сначала
добавляем нужную таблицу:
Выбираем в главном верхнем меню «Запрос -
Добавление», «Удаление» или «Обновление» в зависимости от типа запроса, который
делаем.
Запрос 1. На добавление
Указываем поочерёдно поля таблицы для добавления
и к каждому полю записываем в квадратных скобках сообщение, которое будет
видеть пользователь при добавлении данных, например запрос для таблицы 1 будет
выглядеть в режиме конструктора следующим образом:
В режиме SQL запрос будет записан следующим
образом:
INSERT INTO [1- СОП]
( TabSOP, FioSOP, Pasp, Tel, Adr, RabDen, Okl, BonSer, BonZol )
SELECT
[Введите табельный номе сотрудника отделка
продаж] AS Выражение1,
[Введите ФИО] AS Выражение2,
[Введите паспортные данные] AS Выражение3,
[Введите телефон] AS Выражение4,
[Введите адрес] AS Выражение5,
[Введите продолжительность рабочего дня, в
часах] AS Выражение6,
[Введите оклад] AS Выражение7,
[Введите бонус за серебряную карту] AS
Выражение8,
[Введите бонус за золотую карту] AS
Выражение9[1- СОП];
В результате запрос будет выполнен следующим
образом:
И т.д. у пользователя спрашиваются значения для
всех полей таблицы.
Поскольку многие таблицы содержат поля,
необязательные для заполнения, то в ходе добавления записи (после ввода значения
последнего столбца) может появиться сообщение:
Для добавления записи не обращаем внимания на
данное сообщение и нажимаем ДА.
В результате в таблицу 1 добавляется новая
запись:
Запрос 2. На обновление
Указываем в конструкторе поочерёдно все поля
таблицы и записываем для них сообщения, которые будут выдаваться пользователю
при обновлении записи (как в запросе на добавление).
В режиме конструктора запрос выглядит так:
В режиме SQL будет записано:[1- СОП] SET
[1- СОП].TabSOP = [Введите табельный номер
сотрудника отдела продаж, по которому надо изменить данные],
[1- СОП].FioSOP = [Введите фамилию], [1-
СОП].Pasp = [Введите паспортные данные],
[1- СОП].Tel = [Введите телефон],
[1- СОП].Adr = [Введите адрес],
[1- СОП].RabDen = [Введите длительность рабочего
дня, в часах],
[1- СОП].Okl = [Введите оклад],
[1- СОП].BonSer = [Введите бонус за серебряную
карту],
[1- СОП].BonZol = [Введите бонус за золотую
карту];
Результат выполнения запроса:
Предположим, сотрудник Абрамцева вышла замуж и
поменяла фамилию на Сальникова.
и т.д. вводим значения всех полей. В результате
данные в таблице изменяются:
Запрос 3. На удаление
Указываем в конструкторе поле, по которому будет
идентифицироваться удаляемая запись. Например, для таблицы 1 сотрудников отдела
продаж идентификатором для удаления будет служить табельный номер сотрудника,
поэтому в конструкторе запрос будет выглядеть следующим образом:
В режиме SQL будет записано:
DELETE [1- СОП].TabSOP[1-
СОП]
WHERE ((([1- СОП].TabSOP)=[Введите табельный
номер сотрудника отдела продаж, по которому необходимо удалить данные]));
Результат выполнения запроса:
Результат - Сальникова удалена из базы данных
сотрудников отдела продаж.
Аналогично можно было сделать удаление записи по
ФИО.
Запрос 4. Процент одобрения
Создаём два вспомогательных запроса:
.1. Сперва запрос, считающий кол-во одобренных
заявлений:
Запрос в режиме конструктора:
Режим SQL:[1- СОП].TabSOP, [1- СОП].FioSOP,
Count([4- Заявление].NomZ) AS [Кол-во одобренных заявлений]([1- СОП] INNER JOIN
[3- Пакет] ON [1- СОП].TabSOP=[3- Пакет].TabSOP) INNER JOIN [4- Заявление] ON
[3- Пакет].ShifrPak=[4- Заявление].ShifrPakBY [1- СОП].TabSOP, [1- СОП].FioSOP,
[4- Заявление].Odobr((([4- Заявление].Odobr)="Да"));
Результаты выполнения запроса:
.2. Теперь создадим второй вспомогательный
запрос, использующий результаты первого вспомогательного запроса и определяющий
кол-во сданных заявлений и также указывающий кол-во одобренных заявлений:
Запрос в режиме конструктора:
Режим SQL:[1- СОП].TabSOP, [1- СОП].FioSOP,
Sum([3- Пакет].KolZ) AS [Всего сдано заявлений], Sum([Вспомогательный запрос:
Кол-во одобренных заявлений по СОП].[Кол-во одобренных заявлений]) AS [Всего
одобренных заявлений](([1- СОП] INNER JOIN [Вспомогательный запрос: Кол-во
одобренных заявлений по СОП] ON [1- СОП].TabSOP=[Вспомогательный запрос: Кол-во
одобренных заявлений по СОП].TabSOP) INNER JOIN [3- Пакет] ON [1-
СОП].TabSOP=[3- Пакет].TabSOP) INNER JOIN [4- Заявление] ON [3-
Пакет].ShifrPak=[4- Заявление].ShifrPak
GROUP BY [1- СОП].TabSOP,
[1- СОП].FioSOP;
Результаты выполнения запроса:

Запрос в режиме конструктора:
Строим выражение «процент одобрения»:
В свойствах вычисляемого поля указываем тип
данных:
Режим SQL:[Кол-во сданных и одобренных заявлений
по СОП].TabSOP, [Кол-во сданных и одобренных заявлений по СОП].FioSOP, [Кол-во
сданных и одобренных заявлений по СОП].[Всего сдано заявлений], [Кол-во сданных
и одобренных заявлений по СОП].[Всего одобренных заявлений], [Кол-во сданных и
одобренных заявлений по СОП]![Всего одобренных заявлений]/[Кол-во сданных и
одобренных заявлений по СОП]![Всего сдано заявлений] AS [Процент одобренных
заявлений][Кол-во сданных и одобренных заявлений по СОП];
Результаты выполнения запроса:
Запрос 5. Заработная плата СОП
Создаём три вспомогательных запроса:
.1. Запрос, определяющий, какие карты были
выданы в данном месяце.
Например, построим запрос для января, тогда в
последнем поле «номер месяца», ставим условие отбора =”1”, при необходимости
посчитать заработную плату за февраль, будем менять условие на номер месяца
=”2” и т.д.
Запрос в режиме конструктора:
Режим SQL:[1- СОП].TabSOP, [4- Заявление].NomZ,
[6- Кредитная карта].Vid, Month([3- Пакет]!Data) AS [Номер месяца]([5- Клиент]
INNER JOIN (([1- СОП] INNER JOIN [3- Пакет] ON [1- СОП].TabSOP = [3-
Пакет].TabSOP) INNER JOIN [4- Заявление] ON [3- Пакет].ShifrPak = [4-
Заявление].ShifrPak) ON [5- Клиент].KodKlient = [4- Заявление].KodKlient) INNER
JOIN [6- Кредитная карта] ON [5- Клиент].KodKlient = [6- Кредитная
карта].KodKlient(((Month([3- Пакет]![Data]))="1"));
Результаты выполнения запроса:
.2 и 2.3. Вспомогательные запросы, считающие
кол-во золотых и серебряных карт по месяцу, выбранному в запросе 2.1. Созданы
на базе результатов запроса 2.1.
Запросы в режиме конструктора:

Режим SQL:[21- Вспомогательный: карты, выданные
в январе].TabSOP, Count([21- Вспомогательный: карты, выданные в январе].NomZ)
AS [Кол-во золотых карт по заявлениям от данного сотрудника][21-
Вспомогательный: карты, выданные в январе]BY [21- Вспомогательный: карты,
выданные в январе].TabSOP, [21- Вспомогательный: карты, выданные в
январе].Vid((([21- Вспомогательный: карты, выданные в январе].Vid)="Золотая"));[21-
Вспомогательный: карты, выданные в январе].TabSOP, Count([21- Вспомогательный:
карты, выданные в январе].NomZ) AS [Кол-во серебряных карт по заявлениям от
данного сотрудника][21- Вспомогательный: карты, выданные в январе]BY [21- Вспомогательный:
карты, выданные в январе].TabSOP, [21- Вспомогательный: карты, выданные в
январе].Vid((([21- Вспомогательный: карты, выданные в
январе].Vid)="Серебряная"));
Результаты выполнения запросов:

Наконец создаём окончательный запрос,
использующий результаты запросов 2.2 и 2.3
Запрос в режиме конструктора:
Вычисление заработной платы в построителе
выражений по формуле:
Оклад + Бонус за одобрение серебряной карты *
Кол-во серебряных карт + Бонус за одобрение золотой карты * Кол-во золотых
карт:
Режим SQL:[1- СОП].TabSOP, [1- СОП].FioSOP, [1-
СОП]!Okl+[1- СОП]!BonSer*[23- Вспомогательный: Кол-во серебряных в январе по
СОП]![Кол-во серебряных карт по заявлениям от данного сотрудника]+[1-
СОП]!BonZol*[22- Вспомогательный: Кол-во золотых в январе по СОП]![Кол-во
золотых карт по заявлениям от данного сотрудника] AS [Заработная плата
сотрудника, руб]([1- СОП] INNER JOIN [22- Вспомогательный: Кол-во золотых в
январе по СОП] ON [1- СОП].TabSOP=[22- Вспомогательный: Кол-во золотых в январе
по СОП].TabSOP) INNER JOIN [23- Вспомогательный: Кол-во серебряных в январе по
СОП] ON [1- СОП].TabSOP=[23- Вспомогательный: Кол-во серебряных в январе по
СОП].TabSOP;
Результаты выполнения запроса:
Запрос 6. Получил ли конкретный клиент карту?
Запрос в режиме конструктора:
Режим SQL:[5- Клиент].FioKlient, [4-
Заявление].Odobr[5- Клиент] INNER JOIN [4- Заявление] ON [5-
Клиент].KodKlient=[4- Заявление].KodKlient((([5- Клиент].FioKlient)=[Введите
ФИО клиента]));
Результаты выполнения запроса:


Запрос 7. Список клиентов, получивших карты
Запрос в режиме конструктора:
Режим SQL:[5- Клиент].FioKlient, [6- Кредитная
карта].NomKart, [6- Кредитная карта].Vid, [6- Кредитная карта].Srok, [6-
Кредитная карта].Stavka[5- Клиент] INNER JOIN [6- Кредитная карта] ON [5-
Клиент].KodKlient = [6- Кредитная карта].KodKlient;
Результаты выполнения запроса:
Запрос 8. Привязка клиентов к СОП
Запрос в режиме конструктора:
Режим SQL:[5- Клиент].KodKlient, [5-
Клиент].FioKlient, [1- СОП].TabSOP, [1- СОП].FioSOP[5- Клиент] INNER JOIN (([1-
СОП] INNER JOIN [3- Пакет] ON [1- СОП].TabSOP = [3- Пакет].TabSOP) INNER JOIN
[4- Заявление] ON [3- Пакет].ShifrPak = [4- Заявление].ShifrPak) ON [5-
Клиент].KodKlient = [4- Заявление].KodKlient((([3- Пакет].ShifrPak)=[4-
Заявление]![ShifrPak]));
Результаты выполнения запроса:
Запрос 9. Внесение сведений об одобрении заявлений
и комментариев к ним
В данном случае используется принцип построения
запроса на обновление записи:
Запрос в режиме конструктора:
Режим SQL:[4- Заявление] SET [4- Заявление].NomZ
= [Введите номер заявления для внесения сведений об одобрении], [4-
Заявление].Odobr = [Введите статус одобрения Да/Нет], [4- Заявление].KomZ =
[Комментарий (необязательное поле)];
Результаты выполнения запроса:
Допустим, что заявление 6002 только что
рассмотрено специалистом отдела кредитования и он хочет внести сведения об
одобрении карты и при необходимости вписать свои комментарии:
Вид таблицы до выполнения запроса:
Выполнение запроса:
Таблица после добавления сведений:
VII Формирование отчетов
Отчеты и средства, позволяющие их создавать -
едва ли не важнейшая часть системы. Это объясняется тем, что разнородные
данные, хранящиеся в базе данных, еще не представляют ценности для конечных
пользователей. Важно иметь инструмент, обеспечивающий получение связной
информации из хаотичной массы хранящихся в базы данных.
В рамках курсового проекта используются
стандартные возможности MS Access по формированию отчетов на основе запросов
пользователя, также (в случае необходимости) экспорт данных в MS Word или MS
Excel.
Используем мастер создания отчётов:
Выбираем нужные поля:
Уровни группировки:
Указываем, какие итоги надо вывести:
В конструкторе редактируем названия полей, цвет,
размер шрифта при необходимости. В итоге получаем отчёт вида:
Варианты отчётов:

В процессе создания отчёта можно также
использовать созданные ранее запросы, например, запрос по проценту одобрения, и
тогда получаем отчёт вида:
Или на базе запроса по вычислению заработной
платы можно создать отчёт с подведением итогов по заработным платам в январе:
VIII. Разработка системы пользовательского
интерфейса информационной системы
Критерии качественности интерфейса
От разработки пользовательского интерфейса во
многом зависит успех всего проекта, поскольку множество пользователей
отождествляют пользовательский интерфейс и саму систему. Хорошо
спроектированный интерфейс позволит существенно снизить время, необходимое
пользователям, чтобы научиться работать с системой, а следовательно, облегчит
процесс ее внедрения. Кроме этого, рациональный пользовательский интерфейс
способствует повышению производительности. Определим основные критерии
качественности интерфейса, которые обеспечивают достижение указанных целей:
помогает эффективно решать поставленные перед
пользователя задачи;
органично вписывается в бизнес-процессы;
удобен и прост в применении;
обеспечивает стабильную и предсказуемую работу
системы.
Сначала на форме размещаем кнопку для просмотра
каждой таблицы.
Например, для просмотра таблицы 1 кнопка
создаётся следующим образом:
выбираем кнопку на панели инструментов:
размещаем её на форме, в результате чего
открывается диалоговое окно для выбора действия. Выбираем «Работа с формой -
открыть форму»
выбираем форму для нужной таблицы (формы для
таблиц созданы ранее в пункте 4)
выбираем способ открытия формы:
выбираем рисунок дл кнопки:
делаем подпись к кнопке с помощью метки:
Повторяем действия для всех таблиц.
Далее создаём кнопки для выполнения запросов на
добавление/обновление(изменение) записи. Данные кнопки создаются аналогично, но
выбирается раздел «Разное - Выполнить запрос»
Для создания кнопки на удаление записи требуется
сначала создать макрос на выполнение запроса, т.к. создать кнопку так же, как и
для выполнения запроса на добавление/обновление не удастся: Access не
отображает запросы на удаление в окне выбора запроса, который надо выполнить во
время нажатия на данную кнопку:
Для создания макроса переходим в соответствующий
раздел и выбираем «Создать».
Записываем, что надо открыть запрос, а внизу
выбираем нужный запрос:
Затем при создании кнопки для удаления записи
будем указывать созданный макрос:

Аналогично были созданы кнопки для добавления,
изменения и удаления записей по всем таблицам. Также на форме были помещены
кнопки выхода из приложения и перехода на форму «МЕНЮ», на которой будут
размещены основные разделы базы данных.
Созданная кнопочная форма для просмотра таблиц и
обработки записей в них выглядит следующим образом:
Для удобства пользователя форма была создана в
виде таблицы, границы которой были нарисованы с помощью элемента «Линия».
Создание формы для запросов:
Форму создаём аналогично форме для работы с
данными
Создание формы для отчётов:
Форму создаём аналогично форме для работы с
данными, однако на этот раз располагаем кнопки, для которых выбираем действие
«Просмотр отчёта»:
Выбирая далее нужный отчёт для каждой кнопки,
получаем форму для просмотра отчётов:
Создание формы управления проектом.