Гибкая автоматическая линия для производства деталей типа валов и втулок с разработкой системы управления и информации для обрабатывающего центра

  • Вид работы:
    Дипломная (ВКР)
  • Предмет:
    Другое
  • Язык:
    Русский
    ,
    Формат файла:
    MS Word
    546,3 Кб
  • Опубликовано:
    2013-11-11
Вы можете узнать стоимость помощи в написании студенческой работы.
Помощь в написании работы, которую точно примут!

Гибкая автоматическая линия для производства деталей типа валов и втулок с разработкой системы управления и информации для обрабатывающего центра

Введение

Основной задачей для повышения производительности труда является внедрение машин и оборудования со встроенными средствами микропроцессорной техники, многооперационных станков с числовым программным управлением и робототехнических комплексов, гибких производственных систем. Это новый вид технологического оборудования, отвечающий современным требованиям производства. Быстрые перемены в условиях и характере производства - отличительная черта последних десятилетий. Поэтому производство приобретает такие новые качества, как гибкость и экономичность, высокий уровень автоматизации. Использование высокоавтоматизированного оборудования делает труд рабочего и инженера творческим, освободившимся от рутинных действий, от тяжёлого, монотонного физического труда.

Создание и широкое внедрение гибких автоматизированных производств определяется в настоящее время ускорением развития станкостроения, робототехники, вычислительной техники, микроэлектроники и приборостроения, являющихся катализатором научно-технического прогресса.

Автоматизацию производственных процессов с использованием промышленных роботов можно разделить на две части.

Первая часть связана с созданием промышленных роботов различного технологического назначения.

Вторая часть задачи относится к созданию робототехнических комплексов различного назначения, удовлетворяющих потребности конкретного производства.

Автоматизация процесса механообработки в мелкосерийном и серийном производстве успешно решается применением автоматических станков. Автоматизация вспомогательных операций - установка и снятие детали со станка, межстаночное транспортирование - может быть решена с помощью промышленных роботов.

Робототехнические комплексы позволяют: увеличить производительность труда на 30-40%, сократить простои оборудования, обеспечить возможность быстрой и лёгкой переналадки комплекса при смене объектов производства. Объединяя РТК общей автоматизированной транспортно-складской системой, системой управления можно компоновать различные гибкие производственные системы.


1. Общая часть

1.1 История научно-исследовательского и конструкторского института энерготехники имени Н.А. Доллежаля «НИКИЭТ»

болт заготовка автоматизированный электродвигатель

История института тесно связана с первыми шагами освоения ядерной энергии в СССР и отмечена рядом крупных достижений. В конструкторском бюро Н.А. Доллежаля были спроектированы первые отечественные промышленные реакторы, необходимые для создания ядерного оружия.

В 1942 г. в Москве создается Научно-исследовательский институт химического машиностроения (НИИхиммаш), директором и научным руководителем которого назначается Н.А. Доллежаль. Именно здесь впервые реализуется давняя идея Николая Антоновича о построении комплексного научно-исследовательского и конструкторского института с развитой экспериментальной, научной и производственной базой. Успешная реализации этой идеи, знания и опыт сотрудников НИИхиммаша, умение решать нестандартные инженерные задачи и способность к работе в экстремальных условиях - вот, очевидно, причины того, что в 1946 г. Н.А. Доллежаль и возглавляемый им коллектив привлекаются к работам по созданию атомного оружия.

В 1952 г. по Постановлению Совета Министров СССР создается Научно-исследовательский и конструкторский институт энерготехники (НИИ-8, впоследствии НИКИЭТ), директором и научным руководителем которого становится Н.А. Доллежаль. Институт был призван обеспечить разработку: ядерной энергетической установки для первой отечественной атомной подводной лодки, водографитового канального реактора для первой в мире атомной электростанции в г. Обнинске, первого двухцелевого энергетического реактора для Сибирской АЭС, первого канального реактора с ядерным перегревом пара для Белоярской АЭС.

Сейчас НИКИЭТ - один из крупнейших в России центров ядерной техники и технологии.

По проектам и при участии НИКИЭТ в России и за ее пределами были построены 27 исследовательских реакторов, некоторые из которых уникальны и не имеют аналогов в мировой практике.

Институт располагает обширной экспериментальной базой, в которую входят исследовательские реакторы, теплофизические стенды, стенды для испытания систем управления и защиты реактора, комплекс горячих камер и другие установки.

В рамках конверсии потенциала, накопленного в области космических ядерных энергодвигательных установок, институтом разработаны системы транспортировки и глубокой очистки инертных газов и азота для микроэлектроники и организовано собственное производство сверхчистых криптона и ксенона, поставки которых осуществляются в США и ряд западно-европейских стран. Осваивается производство сверхчистых металлов (германий, теллур, висмут, селен, осмий и др.) и завершаются проектные работы по созданию комплекса по производству редкоземельных металлов и продукции на их основе. На реакторе ИВВ-2М налажено производство радионуклидов различного назначения, которые поставляются за рубеж.

Интенсивные разработки в области лазерной спектроскопии привели к созданию целой серии уникальных аналитических приборов для определения микропримесей в различных средах. Конверсионные разработки института нашли применение и в медицине. Созданы не имеющие аналогов спектрофлуориметры для ранней диагностики онкологических заболеваний. Успешно прошли клинические испытания и готовы к серийному производству циркониевые имплантанты для черепно-лицевой хирургии. Ведется работа по созданию оборудования для улавливания и рециклирования дорогостоящего ксенона в перспективных аппаратах ксеноновой анестезии.

У института широкие международные связи. Он принимает участие в ряде международных многосторонних и двусторонних программ по повышению безопасности АЭС с реакторами РБМК. В рамках международного проекта термоядерного реактора ИТЭР институт проводит исследования по бланкету и материалам первой стенки, системам преобразования энергии. Совместно с фирмами США и Франции разрабатывается ядерная энергодвигательная установка для длительных пилотируемых космических полетов.

НИКИЭТ располагает большим интеллектуальным и техническим потенциалом для решения самых сложных научно-технических задач.

1.2 Исходные данные проекта

Гибкая автоматическая линия для обработки деталей типа валов и втулок с разработкой системы управления и информации для обрабатывающего центра.

Наименование основного технологического оборудования:

Токарный прецизионный станок модели ТПК-125ВН2 с числовым программным управлением и роботом МП-254.

Цель и назначение разработки:

Увеличить годовую программу выпуска деталей типа болт, винт, гайка с повышенными требованиями к точности изготовления.

Технические требования:

Точность изготавливаемых диаметров деталей по h9, резьбы по g6, линейных размеров по h14.

Технологические требования:

·   требуемая производительность, шт./год:

6000 шт./год, 3 шт./час.

·   на каком виде оборудования выполнялись операции и сколько потребовалось этого оборудования для выполнения операций на заказываемую производительность:

Универсальное оборудование 16К20 и 1И611ПМ.

·   наименование технических операций, которые должны выполняться на данном оборудовании в последовательности по технологическому процессу:

1. Токарная с ЧПУ

2. Токарная с ЧПУ

3. Токарная с ЧПУ

4. Фрезерная с ЧПУ

расчётное времяна изготовление детали:

=7+5+6+3=21 мин;

·   количество позиций при одновременной или последовательной обработке:

1.

·   способ установки обрабатываемой детали на загрузочную позицию:

Роботом.

·   способ съёма обрабатываемой детали по окончании обработки:

Роботом.

·   проектная стойкость инструмента и оснастки:

90 мин.

·   потребность в охлаждающей жидкости в зоне обработки:

Эмульсия ИПК 65020.

·   способ удаления отходов производства:

Вручную с помощью щетки-смётки.

·   способ и система складирования деталей и полуфабрикатов:

В накопитель.

·   режимы управления:

Наладочный, автоматический.

·   информация, связанная с унификацией инструмента:

Сечение резцов на всех трёх операциях должны быть одинаковыми 10x10.

·   дополнительные требования:

При обработке на всех 3-ёх токарных операциях съём металла не более 3-х мм. Припуск на чистовую обработку не более 0,25 мм.

·   способ получения заготовки детали:

Сертифицированный материал - сталь 06Х13Н7Д2.

·   обозначение чертежа изделия (детали):

БМПВ-С. 1.01.04.072

1.3 Описание изделия БМПВ-С. 1.01.04.072 (болт)

Болт БМПВ-С. 1.01.04.072 используется в системе узлов защиты атомных реакторов. Болты крепят на направляющие опоры, рассекающую вставку внутри узла защиты атомного реактора. Таким образом можно сделать вывод, что точность и качество изготавления болтов влияет на надёжность и работоспособность системы узлов защиты (СУЗ) атомного реактора.

Технические требования к болту: БМПВ-С. 1.01.04.072

1.            Группа качества 1 по ГОСТ 23304-78

2.       Материал должен быть проверен на сплошность ультрозвуковым контролем по ОСТ 5.9675-88 с чувствительностью S0 = S1 = 3мм2.

3.       Деталь паспортная. Паспортизации подлежат:

марка материала и номер плавки из сертификата;

результаты контроля механических свойств и твёрдости.

4.            Точность изготовления валов по h11, отверстий по H10.

5.       Чистота поверхности 0,8.

1.4 Анализ методов получения заготовки и описание материала, из которого она получена

При выборе заготовки для заданной детали назначают метод её получения, определяют конфигурацию, размеры, допуски, припуски на обработку и формируют технические условия на изготовление.

Технологические процессы получения заготовок определяются свойствами материала, конструктивными формами и размерами детали и программой выпуска.

Поступающие на обработку заготовки должны соответствовать утверждённым техническим условиям. Поэтому заготовки подвергают техническому контролю по соответствующей инструкции, устанавливающей метод контроля, периодичность, количество проверяемых заготовок в процентах к выпуску и т.д. Проверке подвергают химический состав и механические свойства материала, структуру, наличие внутренних дефектов, размеры, массу заготовки.

Заготовки должны быть выполнены из материала, указанного на чертеже, обладать соответствующими ему механическими свойствами, не должны иметь внутренних дефектов (для отливок - рыхлоты, раковины, посторонние включения).

Дефекты, влияющие на прочность и товарный вид заготовки, подлежат исправлению. В технических условиях должны быть указаны вид дефекта, его количественная характеристика и способы исправления.

Отмеченные на чертеже заготовки базы для механической обработки должны служить исходными базами при изготовлении и проверке технологической оснастки (моделей, стержней).

Для конкретно нашей заготовки выбирают метод стальной прокатки. В нём наименьшая вероятность появления микротрещин, раковин.

Материал заготовки нержавеющая сталь 06Х13Н7Д2.

В состав материала входят следующие элементы: С - 0,6%,

Cr - 1,3%, Ni - 0,7%, Al - 0,2%.

Физико-механические свойства материала:

·   s=440 МПа;

·   d=35%;

·   y=20%;

·   НВ=250;

·   HRC=65;

g = 45 ;

-         %;

·   обрабатываемость резанием: трудно обрабатываемая;

1.5 Описание основного технологического оборудования

Назначение и область применения станка модели ТПК-125ВН2

Станок токарный патронный высокой точности модели ТПК-125ВН2 с числовым программным управлением предназначен для патронной обработки высокоточных деталей из различных материалов по программе.

На станке можно производить расточку и обточку цилиндрических, конических поверхностей, подрезку торцев, проточку канавок.

Станок оснащён роботом пневматическим МП-254, предназначенным для захвата заготовки из магазина, перемещения и установки в токарный патрон, а после обработки, захвата обработанной детали в патроне, перемещения и укладки её в тот же магазин или тактовый стол.

Программное управление станком позволяет обрабатывать детали сложного профиля с большим количеством переходов в автоматическом режиме, что является экономически выгодным для многономенклатурного серийного и мелкосерийного производства.

В режиме автоматического управления станок может работать одновременно по двум координатам с автоматической сменой инструмента.

Станок укомплектован системой числового программного управления Н22-IMTI.

Высокая производительность станка достигается за счёт:

·   использования пневматического робота, позволяющего автоматизировать процесс установки и съёма детали;

·   возможности предварительной и финишной обработки большого количества поверхностей за один установ с использованием типовых наладок шестипозиционной револьверной головки;

·   компенсацией износа инструмента посредством электронной коррекции его расположения;

·   применения быстродействующих пневмомеханических устройств для крепления обрабатываемой детали.

Наиболее типовыми деталями, обрабатываемыми на станке, являются детали типа валиков и втулок.

Фундамент станка и установка

Станок следует устанавливать в светлом помещении, имеющем равномерную температуру 20°±1°С, влажность воздуха должна быть в пределах 30-80%. Пол помещения не должен подвергаться сотрясениям, поэтому следует избегать близости расположения кузнечно-прессового оборудования, а также большого движения грузового транспорта.

Станок ТПК-125ВН2 не требует бетонного фундамента, так как он имеет свою фундаментную плиту, выполненную из листовой стали, где предусмотрены виброопоры - амортизаторы. Станина крепится жёстко к платформе. Для этого в ней предусмотрены 8 отверстий с резьбой под болты М16. На четырёх бобышках, приваренных к платформе закрепляются плиты, которые служат для установки на них двигателя главного движения и блока релейной автоматики.

К распределительной сети, куда подключается станок, не должны быть подключены крупные электродвигатели с прямым пуском от сети (сварочные машины и др.) при которых происходит кратковременное снижение напряжения сети более чем на 5% от номинального значения.

Стойка ЧПУ устанавливается вблизи станка непосредственно на пол.

Перед проверкой на точность установки смонтированный станок обкатывается на холостом ходу в течение одного часа.

Выверку станка следует производить рамным уровнем, градуированным в сотых долях мм с ценой деления 0,02-0,04 мм на 1000 мм. При аналогичных промерах должен применяться один и тот же инструмент; линейка и рамный уровень должны устанавливаться своими конусами всегда в одну и туже сторону.

Описание компоновки и работы станка

Основная кинематическая цепь (схема) станка состоит из 2-ух цепей:

- цепи вращения шпинделя:

Вращение шпинделей с заданным числом оборотов

осуществляется электродвигателями привода шпиндельных головок при помощи шкивов и клиноремённой передачи;

- пневмопривод:

Пневмопривод станка осуществляет возвратно-поступательное ускоренное перемещение стола и две независимые рабочие подачи в обоих направлениях;

Компоновка станка:

Станок компонуется по принципу узловой сборки и состоит из следующих узлов: коробка скоростей, электромотора, станины, направляющих, задней бабаки, патрона, револьверной головки.

Описание конструкций основных узлов станка

1. Станина:

Станина представляет собой чугунную отливку коробчатой формы, усиленную внутренними продольными и поперечными рёбрами. На станине устанавливается передняя бабка, двухкоординатный суппорт, кронштейн для установки робота. Внутри станины и в нишах устанавливаются пульт управления, двигатель главного привода, блок пневмооборудования. Основанием станина крепится к фундаментной плите.

2. Передняя бабка:

Передняя бабка предназначена для крепления обрабатываемой детали, передачи ей вращательного движения. Передняя бабка состоит из трёх основных частей:

- шпиндельного узла;

- привода коллектора;

- резьбонарезного устройства.

3. Шпиндельный узел:

Шпиндельный узел представляет собой стальной стакан, который закрепляется в чугунном прямоугольном корпусе передней бабки. В стакане монтируется шпиндель на высокоточных подшипниках качения. Передняя опора шпинделя - жёсткий триплекс из двух радиально-упорных подшипников 2 класса точности (для восприятия осевой двухсторонней нагрузки) и одного радиального роликового двухрядного подшипника с внутренним коническим отверстием.

Задняя опора - радиальный роликовый двухрядный подшипник, плавающий в осевом направлении с целью компенсации температурных колебаний. Нагрев опор не должен превышать 70°С.

На левом конце шпинделя закреплена шестерня, вращение от которой передаётся на фотоэлектрический датчик СИФ-3, служащий для нарезания крепёжной резьбы на станке. Включение датчика СИФ-3 осуществлять при остановленном шпинделе ручкой плавно до полного зацепления шестерён, проворачивая шпиндель.

Смотри Лист №5.

4. Привод-коллектор:

Привод-коллектор предназначен для снятия усилия натяжения приводного ремня с высокоточного шпинделя, обеспечения герметичности соединения шпинделя с магистралью сжатого воздуха и для фиксации углового положения шпинделя при установке патрона кулачкового.

Привод - коллектор состоит из пустотелого шпинделя на двух опорах качения. В шпиндель коллектора на двух радиальных подшипниках устанавливается неподвижный воздухо-подводной штуцер. К штуцеру крепится переходник для подвода воздуха из сети.

На левом конце шпинделя закреплён приводной шкив, а на правом конце закреплена полумуфта для передачи вращения.

5. Револьверная головка:

Револьверная головка выполнена в виде разъёмного корпуса 1, внутри которого расположена втулка 2. Вал 3 вращается на двух радиальных подшипниках 4 класса 5. К фланцу вала 3 винтом 5 крепится съёмная планшайба 6, имеющая шесть пазов для крепления резцов. К другой стороне фланца вала 3 крепится кольцо 7 с шестью зубьями, которые служат для фиксации планшайбы на каждой позиции. Крепление резцов в планшайбе производится за счёт винтов и эксцентрика с эксцентрисистетом 1,5 мм. За счёт увеличения осевого натяга, который регулируется гайкой 8, возможна выборка радиального зазора.

Жёсткость и надёжность работы головки повышается за счёт установки в корпусе пневмопоршня 11 с клиновым зажимом, действующим на храповик, установленный на валу головки.

Смотри Лист №6.

6. Кулачковый патрон:

Кулачковый патрон обеспечивает зажим обрабатываемых деталей с помощью сменных кулачков.

Конструкция патрона и технология его изготовления позволяет кулачкам зажиматься до 1,2 мм по диаметру, сохраняя точность. Сжатый воздух через отверстие в шпинделе поступает в полость А корпуса. Поршень перемещаясь влево, конусом радиально перемещает кулачки, которые при этом сжимаются. Разжим кулачков происходит при соединение полости с атмосферой. При этом пружина возвращает поршень в первоначальное положение.

7. Привод робота:

Приводами для перемещения исполнительных механизмов робота являются пневматические цилиндры и электродвигатель РД-09.

Поворот головки с приводом из положения над магазином в положение на ось токарного патрона и обратно осуществляется от пневмоцилиндра через шток-рейку и шестерни, установленных на осях. Ход головки к магазину или патрону и обратно производится пневмоцилиндром и шток-поршнем, жёстко связанным с осью, на которой закреплена головка с приводом.

Перемещение кулачков головки обеспечивается пневмоцилиндром и пружиной, установленной в нём от трёхсторонней рейки, секторов, установленных на осях и ползунов, на которых крепятся кулачки головки.

Вращение планшайбы магазина, установленной на оси, осуществляется электродвигателем РД-09 через эластичную муфту. Установкой механизма фиксации на оси в зацепление с одним из трёх храповых колёс происходит поворот планшайбы на 30°, 15°, 7°, 30I.

Спецификация подшипников качения


№ по ГОСТ

Габариты

Класс точности

Количество

Шарикоподшипник роликовый двухрядный

7634-75

21



Шарикоподшипник радиально-упорный

831-75

510



Шарикоподшипник радиально однорядный

8338-75

52



Шарикоподшипник радиальный однорядный

8338-75

012



Шарикоподшипник радиальный однорядный

8338-75

52




Описание кинематической схемы

Привод главного движения.

От электродвигателя 1 постоянного тока, работающего совместно с тористорным преобразователем, вращение передаётся шпинделю посредством поликлиновой передачи (шкив 2 и 3), обеспечивающей при переналадке станка возможность переключения диапазонов частоты вращения шпинделя от 30 до 2000 об/мин.

Перемещение продольного и поперечного суппортов осуществляется от шаговых электродвигателей 16 и 7 через зубчатые редукторы с передаточным отношением i = 25/3 и ходовые винты II и 20. Соответственно винт II продольной подачи с шагом t = 4 мм и винт 20 поперечной подачи с шагом t = 2 мм.

Диапазон рабочих и ускоренных подач обеспечивается бесступенчатым регулированием частоты следования импульса на обмотке шаговых двигателей.

Наибольшая подача:


 - наибольшая подача;

 - частота следования импульсов на обмотке двигателя

от 0 до 6700 Гц;

 - цена импульса, равная для шагового двигателя

ШД-5ДIМУЗ 1,5°;

 - передаточное отношение, равное 25/3;

 - шаг ходового винта.

Наибольшая рабочая подача поперечного суппорта при  - 1500 Гц:

 90 мм/мин

Ускоренное перемещение поперечного суппорта при  - 6700 Гц:

 мм/мин

Наибольшая рабочая подача продольного суппорта при  - 1500 Гц:

 мм/мин

Ускоренное перемещение продольного суппорта при  - 6700 Гц:

 мм/мин

Описание пневмооборудования станка.

Пневмосистему станка по своему функциональному и конструк - торскому исполнению можно разделить на три отдельные системы:

·   систему подготовки воздуха;

·   систему зажима и разжима детали в пневмопатроне и револьверной головки;

·   пневмосистему робота.

Настройка рабочих давлений указанных пневмосистем осуществляется вращением рукоятки редукционных клапанов КР1 и КР2. Контроль давления по показаниям манометров МН1 и МН2.

Описание работы пневмосистемы:

Из сети сжатый воздух через проходной кран ВН1, пневмоклапан обратный К02 попадает в фильтр - влагоотделитель ВД1 и в маслораспылитель МР1 для обогащения маслом. Из маслораспылителя МР1 воздух поступает в пневмосистему робота через регулятор давления КР1 и реле давления РД1, которое настраивается на давление 0,4 - 0,6 МПа. При падении давления ниже 0,4 МПа станок отключается от сети.

Из маслораспылителя МР1 воздух также поступакт в систему зажима пневмопатрона, пройдя редукционный клапан КР2, пневмоклапан К7 робота и реле давления РД2. При включении кнопки «Зажим» воздух поступает в поршневую полость патрона Ц4 под давлением 0,35…0,6 МПа. При этом реле давления РД2 подготавливает включение главного привода. При падении давления в полости патрона ниже 0,35 МПа срабатывает блокировка главного привода и шпиндель останавливается. При включении кнопки «Разжим» срабатывает пневмоклапан К7 и воздух из поршневой полости цилиндра Ц4 патрона поступает в глушитель Г6. Через воздухораспределитель Р1 по каналам Ч3 и Ч4 воздух поступает в нижнюю или верхнюю полость пневмоцилиндра револьверной головки А1, что обеспечивает зажим и разжим планшайбы по команде программоносителя при смене позиции револьверной головки. Сброс воздуха в атмосферу через жиклёр исключает резкие удары при фиксации планшайбы. В автоматическом цикле управление электромагнитом УА9 воздухораспредилителя осуществляется от технологической команды на поворот револьверной головки, в наладочном режиме от кнопки.

Давление воздуха для функционирования системы «станок-робот» должно быть отрегулировано пневмоклапаном КР1 в пределах 0,4 МПа…0,6МПа.

Каждым пневматическим цилиндром Ц1…Ц4 и продувкой III управляют свои, один для односторонних цилиндров Ц2, Ц1 и Ц4 или два спаренных для двусторонних цилиндров Ц1 и Ц3, электропневматические клапаны К1…К7.

Пневматические цилиндры Ц1…Ц4 исполнительных механизмов подключены таким образом, что при обесточенных электромагнитах УА1…УА7 клапанов К1…К7 робот занимает исходное положение.

Исходное положение механизмов робота таково: головка с приводом находится в крайнем верхнем положении над магазином, кулачки головки разжаты, кулачки токарного патрона сжимают обрабатываемую деталь.

В режиме «Наладка» управление работой каждого исполнительного механизма осуществляется переключением соответствующих тумблеров на пульте управления робота.

Для автоматической работы робота необходимо на пульте управления тумблер переключения режима работ установить в положение «Работа в автоматическом режиме». При этом шаговый искатель в блоке управления роботом выводится в исходное положение, что соответствует исходному положению исполнительных механизмов робота.

При этом механизм робота осуществляет полный цикл работы согласно программе работы робота.

Описание работы электрооборудования

1. Управление включением станка.

При включении вводного автомата QF1 напряжение 380 B подаётся для питания УЧПУ, цепей управления тиристорного преобразователя и трансформаторов Т1 и Т2.

Появляется напряжение:

110 В на шинах 11-13 для питания магнитного пускателя и двигателя револьверной головки;

5 В на шинах 12-13 для питания ламп сигнализации;

24 В на шинах для питания ламп местного освещения;

220 В на розетки XS1 для питания электроизмерительных приборов;

220 В на шинах 30-31 для питания обмотки возбуждения двигателя шпинделя;

24 В на шинах 1-2 для питания реле электроавтоматики станка.

На пульте управления станка загорится лампа HL1 «Сеть».

Кнопка SB1.1 включает реле КН1 «Включение управления» и становится на самопитание при условиях, что:

·   не нажата аварийная кнопка SB2;

·   не нажаты аварийные микропереключатели SQ2, SQ3;

Реле КН1 контактом (11-16) включит магнитный пускатель КМ1 при условии, что есть ток возбуждения двигателя М1. Контроль тока возбуждения осуществляется ключом переменного тока (VD1-VD5), управляемого напряжением с резистора R5, включённого последовательно с обмоткой возбуждения.

Пускатель КМ1 своими контактами подаст питание на силовую часть тиристорного преобразователя, на цепь включения электромагнита расфиксации револьверной головки и цепь питания робота МП-254, а блок-контактом включает сигнальную лампу HL2 - «Управление включено».

Реле КH1:

·   контактом (1-1а) подаст напряжение +24 В в УЧПУ на контакты выходных реле и цепи ручного управления станком;

·   контактом (113-114-116) подготавливает цепи подключения задатчиков скорости на вход тиристорного преобразователя;

·   контактом (2-143) подготавливает выдачу в УЧПУ сигнала «Сбой станка».

Второй контакт (1-43) кнопки SB1.2 включает реле КН2 «Блокировки норма» при условии, что не нажаты концевые выключатели SQ1 и SQ4 и есть давление в пневмосети станка, если переключатель SA2 в положении «Работа в трёхкулачковом патроне с ручным зажимом».

Аналогично деёствует контакт кнопки SB3 (45-45а) - «Пуск программы» в УЧПУ.

Реле Кн2 контактами:

·   (1-43) становится на самопитание;

·   (112-113-116) подготавливает подключение задатчиков скорости;

·   (143-144) замыкает цепь сигнала «Сбой станка».

Управление станком может осуществляться в режимах «Наладка» и «Автомат». Выбор режима осуществляется с пульта управления станка и пульта оператора УЧПУ.

В режиме «Наладка» сигналом РУ (ручное управление) от УЧПУ включается реле Кн15, которое прекращает прохождение сигналов М03, М04 от УЧПУ.

В режиме «Автомат» реле Кн15 - отключено.

2. Управление двигателем шпинделя.

а) Управление в режиме «Наладка».

Вращение может осуществляться только при зажатом патроне. Контроль зажима осуществляется реле Кн18, которое включается контактом реле давления SP2 при зажиме заготовки за внешний диаметр. Если работа осуществляется с патроном ручного зажима, то переключатель SA2.2 включает реле Кн18 блокируя его работу от реле давления. Переключатель SA3 на пульте управления задаёт направление вращения шпинделя. При задании вращения шпинделя на инструмент замыкается цепь (76-71).

При нажатии кнопки SB4 включается реле Кн5, которое своими контактами:

·   (3-75) становится на самопитание;

·   (99-92) подаёт +5 В на задатчики скорости;

·   (112-115) раскорачивает вход тиристорного преобразователя;

·   (1-46) включает реле Кн3.

Реле Кн3 своими контактами:

·   (49-50) размыкает цепь питания реле Кн4, а (72-77) реле Кн6;

·   (99-101) отключает инвенторный режим работы тиристорного преобразователя;

·   (116-117) подключает напряжение тахогенератора к схеме контроля вращения;

·   (201-202) отключает действие тумблера SA8 «Режим патрона» для исключения разжима детали во время вращения шпинделя.

Схема контроля вращения (А3.1) при наличии напряжения с тахогенератора включит реле Кн16.

Реле Кн16 своими контактами:

·   (1-48) шунтирует контакт реле Кн5, удерживая во включённом состоянии реле Кн3 до останова шпинделя;

·   (144-157) замыкает цепь «Сбой станка».

Скорость вращения шпинделя в ручном режиме задаётся Р16. Останов шпинделя в наладочном режиме осуществляется установкой переключателя SA3 в нейтральном положение. При этом отключается реле Кн5, закорачивается вход тиристорного преобразователя, двигатель тормозится, отключается Кн15, отключается Кн3, которое закорачивает регуляторы тиристорного преобразователя и переводит преобразователь в инверторный режим.

Аналогично происходит управление шпинделем при задании другого направления вращения.

б) Управление в режиме «Автомат».

Вращение шпинделя в автоматическом режиме задаётся с УЧПУ от перфоленты или в режиме «Ручной ввод», в зависимости от направления, командами М03 или М04. Вместе с заданием направления одной из команд S01, S02, S08, S10 выбирается один из задатчиков скорости шпинделя R11-R15 в автоматическом режиме.

в) Устройство контроля скорости шпинделя (А3).

Для предупреждения аварийных ситуаций в схеме управления станком предусмотрено устройство контроля скорости шпинделя (А3), которое состоит из схемы контроля вращения двигателя шпинделя (А3.1) с выходом на реле Кн16 и схемы задержки сигнала задания вращения (А3.2) с выходом на реле Кн17. Схема контроля вращения состоит из двигателя напряжения на резисторах R3-R5, триггера Шмидта на транзисторах VT1, VT2 и выходного ключа на транзисторах VT3, VT4.

При включении шпинделя на проводе 73 или 77 появляется напряжение +24 В. Через выдержку времени, определяемую резистором R14 и конденсатором С2 открываются транзисторы VT5 и VT6 и тиристор VD10. В результате этого включается реле Кн17. Если было задано вращение (Кн17 включилось), а шпиндель не вращается (Кн16 не включилось), то разрывается цепь (144-157) сигнала «Сбой станка». В результате этого УЧПУ останавливается, а на пульте оператора загорается сигнальная лампа «Сбой станка». Таким образом, происходит останов работы станка при неисправности привода шпинделя.

г) Для обеспечения нарезания резьбы на станке установлен фотоэлектрический датчик резьбонарезания типа СИФ-3 (А5), механически связанный со шпинделем. Датчик подключается непосредственно к УЧПУ. На датчик из УЧПУ выдаются

±15 В и 1,8 В для питания элементов, а от датчика поступают:

·   импульс начала отсчёта Н-1 имп/об;

·   импульсы И1 и И2 - 1024 имп/об,

необходимые для синхронного движения суппорта и шпинделя станка в режиме резьбонарезания.

3) Управление приводами подач станка.

Управление шаговыми двигателями типа ШД-5Д1МУЗ приводов подач осуществляется от блоков управления шаговыми двигателями, расположенными в УЧПУ.

М3 предназначен для перемещения поперечного суппорта, М4 - продольного.

В режиме «Наладка» с пульта управления станка задаётся скорость безразмерных перемещений переключателем SA7 или кнопкой SB6, а направление движения - переключателем SF4 или SА5.

В автоматическом режиме скорость, направления и величина перемещения задаётся программой с перфоленты или ручным вводом.

4) Управление револьверной головкой.

В ручном режиме при нажатии кнопки SB5 на пульте управления станка срабатывает реле Кн7, которое своими контактами:

·   (3-78) через контакт микропереключателя SQ6.1 становится на самопитание;

·   (23-21) и (24-14) подготавливает цепи питания двигателя М2 для вращения в прямом направлении;

·   (3-81-83) включает реле Кн8 и отключает конденсатор С10 от реле Кн8.

Реле Кн8 своим контактом (А6-А7) включает электромагнит УА1 расфиксации револьверной головки. При расфиксации срабатывает микропереключатель SQ5, который подключает ~110 В к электродвигателю М2 и начинается вращение револьверной головки. Реле Кн7 контактами (23-14) и (24-14) переключит двигатель М2 на реверсивное вращение, а контактом (3-81-83) подключит С10 к катушке Кн8. В результате разряда конденсатора С10 реле Кн8 остаётся включённым на время, необходимое для прихода на жёсткий упор револьверной головки. При отключении Кн8 происходит фиксация револьверной головки, а SQ5 отключает питание с двигателя М2.

) Управление роботом МП-254 в режиме «Автомат».

Для обеспечения работы робота на него подаются:

~220 В (1,5), ~110 В (66,67) и 24 В. Кроме этого, через элемент УА7 робота осуществляется разжим патрона с пульта управления станка при условии, что не включен шпиндель. Пуск цикла работы робота осуществляется выдачей, а затем снятием команды М10 от УЧПУ и осуществляется перед концом программы М02 после обработки детали.

По концу программы из УЧПУ поступает сигнал «Конец программы V перемотка», который включает реле Кн14. В начале цикла работы МП-254 импульс «Начало цикла» уровнем - 24В через контакт (153-152) реле Кн14 выдаёт сигнал «Пуск программы» в УЧПУ, по которому осуществляется перемотка перфоленты до начала программы. Если перемотка перфоленты не осуществлялась до отработки цикла роботом, то шаговый искатель робота останавливается в 23-й позиции, т.к. контакт (207-208) реле Кн14 разомкнут.

По окончании перемотки ленты, снимается сигнал «Конец программы V перемотка», и Кн14 выключается, контакт (207-208) сбрасывает ШИ робота в исходное состояние, при этом с робота выдаётся сигнал «Конец цикла» уровнем - 24 В, который через контакт (154-152) реле Кн14 осуществляет запуск программы с её начала для обработки новой детали.

Переналадка станка

В ходе эксплуатации токарного патронного станка модели ТПК-125ВН2 может потребоваться его переналадка на обработку другого изделия. В переналадку входят следующие действия:

- смена кулачков в пневматическом патроне;

- смена режущего инструмента;

- смена зажимных кулачков у робота;

ввод новой управляющей программы;

корректировка режущего инструмента на новый вид

обработки;

корректировка рабочих ходов руки робота.

Техническая характеристика токарного патронного станка высокой точности модели ТПК-125ВН2

Цикл работы станка с программным управлением…..автоматический

Привод подачи………………………………………….пневматический

Скорость холостых перемещений суппорта

поперечного………………………………………400 мм/мин

продольного………………………………………800 мм/мин

Диапазон рабочих подач суппорта

поперечного………………………………………3-90 мм/мин

продольного…………………………………….6-180 мм/мин

Число позиций револьверной головки …………………………………6

Пределы частот вращения шпинделя……….……от 30 до 2000 об/мин

Количество электродвигателей………….……….…………………..4

Общая мощность электродвигателей……….…..…………….. 2,8 кВт

Дискретность задания перемещения

по оси Z…………………………….……………….. 0,002 мм

по оси X……………………………….……………. 0,001 мм

Количество управляемых координат……………………….………2/2

Наибольший диаметр обработки…………………….…………125 мм

Диаметр обрабатываемого изделия при автоматической загрузке

наибольший………………………………………….….60 мм

наименьший………………………………………….…..5 мм

Наибольшая длина обрабатываемого изделия…………….…..150 мм

Длина обрабатываемого изделия при автоматической загрузке

наибольшая…………………………………………….150 мм

наименьшая……………………………………………….4 мм

Наибольшее перемещение суппорта

поперечного…………………………………………….110 мм

продольного…………………………………………….210 мм

Максимально допустимая масса загружаемой заготовки…….. 0,45 кг

Точность позиционирования……………………………………±0,1 мм

Пневмооборудование:

Пневмораспределитель……………….………………………В64-23М

Рабочее давление в сети не менее……………….……………. 0,5 МПа

Маслораспылитель……………………………….……………..В 44-13

Влагоотделитель……………………………………………..22-12х40У

Привод:

Род тока………………………………………переменный трёхфазный

Напряжение………………………………….…………………….380 В

Частота……………………………………………………………..50 Гц

Тип электродвигателя главного движения………………2ПБ112ГУ4

Мощность электродвигателя главного движения………………2 кВт

Тип электродвигателя привода револьверной головки………..РД-09

Мощность электродвигателя привода

револьверной головки…………………………….……………2,2 кВт

Частота вращения электродвигателя

револьверной головки………………………………………8,8 об/мин

Тип электродвигателя приводов подач…………………ШД-5ДIМУЗ

Суммарная мощность всех электродвигателей………………. 2,8 кВт

Суммарная мощность станка (с системой ЧПУ).……………. 4,5 кВт

a) Спецификация к системе смазки:

Смазываемая точка

Способ смазки

Марка

Период смазки

Подшипники шпиндельного узла

ЦИАТИМ-201 по ГОСТ 6267-59

Через 300 часов работы

Направляющие станины станка

Автоматически от отдельного бака

ВНИИ НП-401 ТУНП 26-50

1 раз в 3 месяца

Подшипники приводного ролика

При сборке

ЦИАТИМ-201 ГОСТ 6267-59

При капитальном ремонте

Зубчатые колёса и подшипники опор ротора

При сборке

ЦИАТИМ-201 ГОСТ 6267-59

1 раз в 6 месяцев

Подшипники электродвигателя привода шпинделей

Маслёнкой

Пресс-солидол УС-1 ГОСТ 1033-51

1 раз в 6 месяцев

Ходовые винты и гайки

Маслёнкой

Масло «Индустриальное И-20А» ГОСТ 20799-75

1 раз в смену

Зубчатое колесо

Маслёнкой

Масло «Индустриальное И-20А» ГОСТ 20799-75

1 раз в смену


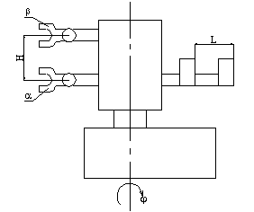
Описание кинематической схемы робота МП-254

В процессе работы робот совершает два поступательных движения (по вертикали и горизонтали) и два вращательных (поворот руки и поворот кисти руки).

Привод подъёма и опускания руки осуществляется от электродвигателя М3 (рис. 1.5.10.) постоянного тока, который через зубчатую муфту соединён с шариковым винтом. Гайка шариковой винтовой пары закреплена в корпусе узла выдвижения руки. Таким образом, вращение электродвигателя М3 преобразуется в поступательное движение руки вверх или вниз.

Привод выдвижения руки производится от электродвигателя постоянного тока М2. Вращение электродвигателя через зубчатый ремень с передаточным отношением 1:1 передаётся винту t=32 шариковой винтовой пары. Гайка шариковой винтовой пары соединена с кронштейном. К верхнему концу кронштейна прикреплена скалка, перемещающаяся вперёд или назад во втулке.

Поворот робота происходит от электродвигателя М1, соединённого через зубчатую муфту с червячным редуктором (Z1=1, Z2=31). На выходном валу червячного редуктора установлена шестерня Z3=15. Она входит в зацепление с цилиндрическим зубчатым колесом Z4=60, которое соединено с валом, служащим опорой для механизма подъёма и опускания руки.

Вращение кисти руки происходит от неполноповоротного пневмодвигателя М напрямую.

Рис. 1.5.10.

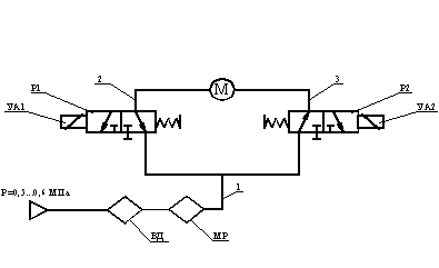
Описание пневматической схемы робота МП-254

В состав пневмооборудования промышленного робота включены блоки приводов поворота кисти руки. Работа блока поворота (рис. 1.5.11.) происходит следующим образом.

При отключённых электромагнитах УА1 и УА2 воздух по магистралям 1, 2 и 3 поступает в обе полости пневмодвигателя М. При включённом электромагните УА1 пневмораспределителя Р1 и отключённом электромагните УА2 происходит поворот кисти руки против часовой стрелки относительно продольной оси. При этом воздух из полости пневмодвигателя М вытесняется по магистрали 2 через пневмораспределитель Р1 в атмосферу. При включённом электромагните УА2 пневмораспределителя Р2 и отключённом электромагните УА1 аналогично происходит поворот кисти руки по часовой стрелке.

Рис. 1.5.11.

2. Технологическая часть

Расчёт режимов резания на автоматизированной линии для болта БМПВ-С. 1.01.04.072

Выбираем материал режущей части инструмента твёрдый сплав ВК8 - для обработки нержавеющей стали (Æ30 и Æ20). Согласно

нормативам  м/мин. При   принимаем  .

Назначение подачи суппорта на оборот шпинделя  в мм/об:

Подача  мм/об.

Определение стойкости инструмента по нормативам  в мин:

Принимаем стойкость  мин.

Расчёт скорости резания  в м/мин:

;

для ТК-070: черновой Æ30  м/мин;

чистовой Æ12  м/мин;

канавочный Æ20  м/мин;

для ТК-075: черновой Æ30  м/мин;

чистовой Æ14,4  м/мин.

для ТК-085: резьбовой Æ12  м/мин.

для ТК-090: фреза Æ20  м/мин.

Расчёт длины рабочих ходов :

1) Для ТК-070:

а) Расчёт длины рабочих ходов для чернового резца:

= 910

где  - число проходов по диаметру.

б) Расчёт длины рабочих ходов для чистового резца:

= 108

в) Расчёт длины рабочих ходов для канавочного резца:

= 0,8

2) Для ТК-075:

а) Расчёт длины рабочих ходов для чернового резца:

=107

где  - число проходов по диаметру.

б) Расчёт длины рабочих ходов для чистового резца:

=11,5

) Для ТК-085:

= 230

где - кол-во проходов по диаметру.

4) Для ТК-090:

= 187,6

где - диаметр фрезы.

Расчёт основного машинного времени обработки  в мин:

;

а) ТК-070:

Для чернового резца:

L=100

 мин;

L=56

 мин;

L=30

 мин.

Для чистового резца:

L=100

 мин;

L=56

 мин;

L=30

 мин.

Для канавочного резца:

Едино для всех размеров

 мин.

б) ТК-075:

Для чернового резца:

 мин.

Для чистового резца:

 мин.

в) ТК-085:

Для резьбового резца:

 мин.

г) ТК-090:

Для фрезы:

 мин.

. Определение стойкости резца по Барановскому в мин:

где ,

- стойкость в мин. машинной работы станка.

1) Для ТК-070:

а) Определение стойкости чернового резца:


 мин.

б) Определение стойкости чистового резца:


 мин.

в) Определение стойкости канавочного резца:


 мин.

1) Для ТК-075:

а) Определение стойкости чернового резца:


 мин.

б) Определение стойкости чистового резца:


 мин.

1) Для ТК-085:

а) Определение стойкости резьбового резца:

 мин.

1) Для ТК-090:

а) Рекомендуемые подачи на зуб фрезы

по нормативам = 0,08 - 0,12.

б) Стойкость фрезы  в минутах машинной работы

 мин.

в) Определение стойкости фрезы:

где ,

- коэффициент учитывающий количество инструмента в наладке = 1.

 мин.

. Определение скорости резания U в м/мин. по Барановскому.

U=Uтабл ·K1·K2·K3 м/мин.

 

Uтабл=150 м/мин.

K1 - коэффициент зависящий от обработанного материала.

K2 - коэффициент зависящий от стойкости и марки

твёрдого сплава.

K3 - коэффициент зависящий от вида обработки.

1) Для ТК-070:

а) Определение скорости резания чернового резца:

K1= 0,35

K2= 1,6

K3= 1,2

Uчерн = 150·0,35·1,6·1,2 = 100,8 м/мин.

б) Определение скорости резания чистового резца:

K2= 0,9

Uчист = 150·0,35·0,9·1,2 = 56,7 м/мин.

в) Определение скорости резания канавочного резца:

K2= 0,7

Uканав = 150·0,35·0,7·1,2 = 44,1 м/мин.

2) Для ТК-075:

а) Определение скорости резания чернового резца:

K2= 1,25

Uчерн = 150·0,35·1,25·1,2 = 78,7 м/мин.

б) Определение скорости резания чистового резца:

K2= 0,55

Uчист = 150·0,35·0,55·1,2 = 34,6 м/мин.

3) Для ТК-085:

а) Определение скорости резания резьбового резца:

K2= 1

Uрезьб = 150·0,35·1·1,2 = 63 м/мин.

4) Для ТК-090:

а) Определение скорости резания фрезы:

Uтабл=18 м/мин.

K1=1,1

K2=1

K3=1,1

Uфрезы = 18·1·1,1·1,1=21,78 м/мин.

) Расчёт чисел оборотов шпинделя n об/мин по Барановскому.

n = ,

- диаметр детали.

U - скорость резания по Барановскому.

1) Для ТК-070:

а) Расчёт чисел оборотов шпинделя чернового резца:

= 30

n = = 1070 об/мин.

б) Расчёт чисел оборотов шпинделя для чистового резца:

= 12

n = = 1504 об/мин.

в) Расчёт чисел оборотов шпинделя для канавочного резца:

= 20

n = = 702 об/мин.

1) Для ТК-075:

а) Расчёт чисел оборотов шпинделя чернового резца:

= 30

n = = 835 об/мин.

б) Расчёт чисел оборотов шпинделя для чистового резца:

= 14,4

n = = 765 об/мин.

1) Для ТК-085:

а) Расчёт чисел оборотов шпинделя резьбового резца:

= 14,4

n = = 1393 об/мин.

1) Для ТК-090:

а) Расчёт чисел оборотов шпинделя фрезы:

= 20

n = =346,8 об/мин.

) Уточнение скорости резания по принятому числу оборотов.

U =

 

n - число оборотов шпинделя по Барановскому.

1) Для ТК-070:

а) Уточнение скорости резания по принятому числу

оборотов для чернового резца:

=30

Uчерн = = 100,79 м/мин.

б) Уточнение скорости резания по принятому числу

оборотов для чистового резца:

=12

Uчист = = 56,67 м/мин.

в) Уточнение скорости резания по принятому числу

оборотов для канавочного резца:

=20

Uканав = = 44,08 м/мин.

1) Для ТК-075:

а) Уточнение скорости резания по принятому числу

оборотов для чернового резца:

=30

Uчерн = = 78,69 м/мин.

б) Уточнение скорости резания по принятому числу

оборотов для чистового резца:

=14,4

Uчист = = 34,60 м/мин.

1) Для ТК-085:

а) Уточнение скорости резания по принятому числу

оборотов для резьбового резца:

=14,4

Uрезьб = = 63,01 м/мин.

1) Для ТК-090:

а) Уточнение скорости резания по принятому числу

оборотов для фрезы:

=20

Uфрезы = = 21,79 м/мин

) Расчёт основного теоретического машинного времени tм в мин. по Барановскому.

 

tм =

из Тех. Процесса

n - число оборотов шпинделя по Барановскому.

1) Для ТК-070:

а) Расчёт основного теоретического машинного времени для чернового резца:

0,3

n - 1070

910

tм = = 2,8 мин.

б) Расчёт основного теоретического машинного времени для чистового резца:

0,05

n - 1504

108

tм = = 1,43 мин.

в) Расчёт основного теоретического машинного времени для канавочного резца:

0,1

n - 702

0,8

tм = = 0,01 мин.

 

tм = ∑ ti, tм = 2,8+1,43+0,01=4,24 мин.

) Для ТК-075:

а) Расчёт основного теоретического машинного времени для чернового резца:

0,2

n - 835

107

tм = = 0,64 мин.

б) Расчёт основного теоретического машинного времени для чистового резца:

0,05

n - 765

11,5

tм = = 0,30 мин.

 

tм = ∑ ti, tм = 0,64+0,30=0,94 мин.

) Для ТК-085:

а) Расчёт основного теоретического машинного времени для резьбового резца:

n -1393

230

tм = = 0,4 мин.

) Расчёт силы резания Pz по Барановскому.

Pz = Pz табл · K1 · K2

K1 - коэффициент, зависящий от обработанного материала.

K2 - коэффициент, зависящий от скорости резания и переднего угла при точении сталей твёрдосплавным инструментом.

K1 = 0,82 = 1,2

1) Для ТК-070:

а) Расчёт силы резания для чернового резца:

Pz табл = 80 кГ

Pz черн = 80 · 0,8 · 1,2 = 76,8 кГ.

б) Расчёт силы резания для чистового резца:

Pz табл = 7,5 кГ

Pz чист= 7,5 · 0,8 · 1,2 = 7,2 кГ.

в) Расчёт силы резания для канавочного резца:

Pz табл = 11 кГ

Pz канав= 11 · 0,8 · 1,2 = 10,56 кГ.

2) Для ТК-075:

а) Расчёт силы резания для чернового резца:

Pz табл = 60 кГ

Pz черн = 60 · 0,8 · 1,2 = 57,6 кГ.

б) Расчёт силы резания для чистового резца:

Pz табл = 15 кГ

Pz чист= 15 · 0,8 · 1,2 = 14,4 кГ.

3) Для ТК-085:

а) Расчёт силы резания для резьбового резца:

Pz табл = 7,5 кГ

Pz резьб = 7,5 · 0,8 · 1,2 = 7,2 кГ.

12)Расчёт мощности резания Nрез в кВт для каждого инструмента.

 

Nрез =

Pz - сила резания по Барановскому.

U - уточнёная скорость резания по принятому числу оборотов.

1) Для ТК-070:

а) Расчёт мощности резания для чернового резца:

Pz = 76,8 кГ.

U = 100,79 об/мин.

Nрез = = 1,26

б) Расчёт мощности резания для чистового резца:

Pz = 7,2 кГ.

U = 56,67 об/мин.

Nрез = = 0,07

в) Расчёт мощности резания для канавочного резца:

Pz = 10,56 кГ.

U = 44,08 об/мин.

Nрез = = 0,08

1) Для ТК-075:

а) Расчёт мощности резания для чернового резца:

Pz = 57,6 кГ.

U = 78,69 об/мин.

Nрез = = 0,74

б) Расчёт мощности резания для чистового резца:

Pz = 14,4 кГ.

U = 34,60 об/мин.

Nрез = = 0,08

1) Для ТК-085:

а) Расчёт мощности резания для резьбового резца:

Pz = 7,2 кГ.

U = 63,01 об/мин.

Nрез = = 0,74

12)Проверка по мощности двигателя.


 - КПД станка

Nдв = 2,8 кВт.

1) Для ТК-070:

Nрез = 1,26+0,07+0,08 = 1,41

,41 £ 1,2 ∙ 2,8 ∙ 0,6 - выполняется.

2) Для ТК-075:

Nрез £ 1,2Nдв

Nрез = 0,74+0,08 = 0,82

,82 £ 1,2 ∙ 2,8 ∙ 0,6 - выполняется.

1) Для ТК-085:

Nрез = 0,74

,74 £ 1,2 ∙ 2,8 ∙ 0,6 - выполняется.

Для фрезы

12)Уточнение расчётной минутной подачи Sм по паспорту станка.

Sм = Sz · Zu · n

 

Sz = 0,1 - нормативная подача на зуб.

Zu = 12 - число зубьев на фрезе.

n = 346,8 об/мин.

Sм = 0,1 · 12 · 346,8 = 416,16

13)Расчёт основного машинного времени обработки tм.

tм =

tм = = 0,45 мин.

12)Выявление подачи на зуб фрезы Sz в мм/зуб по принятым режимам резания.

Sz =

 

Sz = = 0,1

) Проверочные роботы по мощности резания.

Nрез £ 1,2Nдв

Nрез=

E - величина определяемая по табл. = 0,07

U - скорость резания в м/мин.

Zu - число зубьев = 12

t - глубина резания в мм = 0,2

K1 - коэффициент зависящий от обрабатываемого мат.

K2 - коэффициент зависящий от типа фрезы и скорости

резания.

Nрез =

0,0042 £ 1,2 · 2,8 · 0,6 - выполняется.

2.1.    Расчёт припусков на механическую обработку

Æ21, Æ12, Æ14, Æ11.


ÆЭлементы припускаh142Z

minDноминПредельный размерПредельный припуск








Rz

T

r

e




Dmin

Dmax

2Z min

2Z max


мкм

мкм

мкм

мкм

мкм

мкм

мм

мм

мм

мкм

мкм

Заготовка

200

50



620


30

29,38

30



Черновое точение

200

30



200

460

21,5

21,3

21,5

460

1280

Чистовое точение

80




100

160

21

20,9

21

160

460

Zmax=640 мкм; Zmin=230 мкм.

ÆЭлементы припускаh142Z

minDноминПредельный размерПредельный припуск








Rz

T

r

e




Dmin

Dmax

2Z min

2Z max


мкм

мкм

мкм

мкм

мкм

мкм

мм

мм

мм

мкм

мкм

Черновое точение

80




80

160

12,5

12,34

12,5

160

490

Чистовое точение

80




150

160

12,5

11,701

11,966

160

390

Резьбовое точение

80

30

30

100

299

450

11,83

11,701

11,966

450

899

Zmax=449,5 мкм; Zmin=225 мкм.

ÆЭлементы припускаh142Z

minDноминПредельный размерПредельный припуск








Rz

T

r

e




Dmin

Dmax

2Z min

2Z max


мкм

мкм

мкм

мкм

мкм

мкм

мм

мм

мм

мкм

мкм

Черновое точение

200

50

50

100

620

1350

14,9

14,28

14,9

1350

1510

Чистовое точение

80

30

30


520

270

14,4

13,88

14,4

270

1410

Фрезерное точение

200

100

50


520

350

14,4

13,88

14,4

350

1390

Zmax=755 мкм; Zmin=675 мкм.

ÆЭлементы припускаh142Z

minDноминПредельный размерПредельный припуск








Rz

T

r

e




Dmin

Dmax

2Z min

2Z max


мкм

мкм

мкм

мкм

мкм

мкм

мм

мм

мм

мкм

мкм

Черновое точение

200

30


100

200

660

11,5

11,3

11,5

660

1200

Чистовое точение

200




100

400

11

10,9

11

400

1100

Zmax=600 мкм; Zmin=330 мкм.



3. Конструкторская часть

.1 Выбор мощности электродвигателей

Правильный выбор мощности двигателей имеет большое народнохозяйственное значение, во многом определяя первоначальные затраты и стоимость эксплуатационных расходов в многочисленных электроприводах. Применение двигателя недостаточной мощности может привести к нарушению первоначальной работы механизма, к снижению его производительности, возникновению аварий и преждевременному выходу двигателя из строя. В свою очередь использование двигателей завышенной мощности ухудшает экономические показатели установки, ведёт к её удорожанию и большим потерям энергии. В этом случае не только повышается первоначальная стоимость электропривода, но и потери энергии за счёт снижения к. п. д. двигателя, а в установках переменного тока, кроме того, ухудшается коэффициент мощности, величина которого непосредственно влияет на непроизводительную загрузку распределительных сетей и генераторов электрических станций, производящих энергию. Значение вопроса становится понятным, если представить, какое огромное число механизмов

приводится электрическими двигателями во всех областях народного хозяйства.

Мощность электродвигателя выбирается, исходя из необходимости обеспечить выполнение заданной работы электропривода, при соблюдении нормального теплового режима и допустимой механической перегрузки двигателя.

Выбор мощности электродвигателей требует также расчёта нагрузки привода не только при установившейся работе, но и в периоды переходных режимов. С этой целью строятся так называемые нагрузочные диаграммы, под которыми понимаются зависимости вращающего момента, мощности и тока двигателя от времени.

В каждом отдельном случае двигатель, выбранный в соответствии с заданной нагрузочной диаграммой, должен быть полностью загружен и при этом работать, не перегреваясь сверх допустимых пределов. Равным образом он должен обеспечивать нормальную работу при возможных временных перегрузках и обладать достаточным пусковым моментом для обеспечения требуемой длительности пуска рабочего механизма.

В подавляющем большинстве случаев выбор мощности двигателя производится по нагреву, а затем он проверяется по перегрузочной способности.

Нагревание двигателя происходит за счёт потерь, возникающих в нём при преобразовании электрической энергии в механическую. Потери энергии в стали, меди и потери на трение вызывают нагревание различных частей машины; при этом происходит также взаимное нагревание отдельных частей машины.

Вследствие выделения тепла при нагрузке температура двигателя постепенно повышается, и если бы двигатель не отдавал тепла в окружающую среду, она могла бы достигнуть бесконечно большой величины. Однако рассеивание тепла поверхностью двигателя (теплоотдача) в окружающую среду, всё увеличивающееся с возрастанием температуры двигателя, ограничивает его нагрев, и повышение температуры по истечении некоторого времени прекращается. Происходит это тогда, когда количество тепла, отдаваемое двигателем в окружающую среду в единицу времени, становится равным количеству тепла, выделяемого в двигателе. Такой тепловой режим, при котором достигается постоянство температуры (установившаяся температура), получается при длительной работе двигателя. Во многих случаях работа прекращается раньше, чем будет достигнута установившаяся температура, или происходит снижение нагрузки, а следовательно, уменьшение потерь и снижение температуры двигателя.

В соответствии с этим при выборе мощности двигателя по условиям нагревания различают три основных режима работы:

·   длительный режим работы.

В этом режиме рабочий период столь велик, что температура двигателя достигает своего установившегося значения. В качестве примеров здесь могут служить длительно работающие двигатели вентиляторов, насосов преобразовательных установок и т.п., где период работы измеряется часами или даже сутками;

·   кратковременный режим работы.

Этот режим работы характеризуется тем, что в рабочий период температура двигателя не успевает достигнуть установившегося значения, а пауза столь длительна, что температура двигателя снижается до температуры окружающей среды. Такой режим встречается, например, в приводах поворотного железнодорожного круга, разводных мостов, шлюзов и др., где пауза в работе значительно превышает длительность рабочего периода;

·   повторно-кратковременный режим работы.

При этом режиме ни в одном из периодов работы температура двигателя не достигает установившегося значения, а во время паузы двигатель не успевает охладиться до температуры окружающей среды. Типичным примером для подобных приводов являются краны, лифты транспортные устройства, некоторые металлорежущие станки и т.п.

Повторно-кратковременный режим работы характеризуется коэффициентом относительной продолжительности рабочего периода, под которым понимается отношение времени рабочего периода к продолжительности рабочего цикла (суммарному времени рабочего периода и паузы).

Продолжительность одного цикла при повторно-кратковременном режиме не должна превышать 10 мин.

Проанализировав условия и время, затрачиваемое на обработку отверстий в щите промежуточном, приходим к выходу, что двигатели работают в кратковременном режиме. Произведём расчёт необходимой - мощности двигателя:

, где

 - нагрузка, при которой двигатель будет полностью использован по нагреву;

 - допустимая перегрузочная способность двигателя.

, где

 - номинальная мощность двигателя;

- отношение постоянных потерь к переменным при номинальной нагрузке;

 - постоянная времени нагрева при кратковременном режиме работы;

 - время работы двигателя;

 - время работы, определяемое по каталогу.

Нарезка резьбы М12-6g:

 кВт;

Имея полученные данные, рассчитаем :

 кВт

Нагрузочный график изображён на рис. 1.

Подберём двигатель по моменту:

Определение необходимой мощности на валу двигателя, исходя из мощности силы резания. Расчёт будем проводить по большей силе резания:

 кВт;

 кВт;

 кВт;

 кВт.

Определение необходимого крутящего момента на валу двигателя, исходя из необходимой мощности:

 .

Таким образом, нам нужен двигатель, удовлетворяющий следующим условиям:

·   необходимая мощность - Р=0,3 кВт;

·   необходимый момент - М=0,023 .

Выбираем двигатель 2ПБ112ГУ4, который имеет Р=2 кВт и М=0,6 .

На рис. 3.1. изображён график мощности на двигателе за период времени.

Рис. 3.1.

3.2 Кинематический расчёт

Выбор электродвигателя главного движения:

Из операций 070, 075 и 085, где используется одно и тоже оборудование выбираем операцию с максимальной мощностью резания.

Nрез.макс.=1,26 кВт - черновое точение на операции 070.

Отсюда требуемая мощность электродвигателя главного движения:

кВт.

Максимальные обороты шпинделя при обработке соответствуют чистовому точению на операции 070 nмакс.= 1504 об/мин.

Для обеспечения диапазона частот вращения шпинделя от 30 до 2000 об/мин выбираем двигатель постоянного тока для цепи главного движения 2ПБ112ГУ4 с возможностью главного регулирования частоты вращения ротора nном.= 3150 об/мин и мощностью N = 2 кВт. Отсюда передаточное отношение ремённой передачи i = = 1,575 принимаем i = 1,5 согласно стандартного рода передаточных чисел.

3.3 Расчёт шпиндельного узла


Параметры шпиндельного узла

Участок №1 Стержень:

Длина (mm.)=4.000e+001

Наружний диаметр (mm.)=4.000e+001

Внутренний диаметр (mm.)=2.100e+001

Диаметр шихты (mm.)=0.000e+000

Плотность (кг/m**3)=7.850e+003

Модуль Юнга (н/m**2)=2.100e+011одуль упp.для шихты=2.100e+010

Плотность шихты (кг/m**3)=7.850e+003

Участок №2 Стержень:

Длина (mm.)=2.900e+001

Наружний диаметр (mm.)=7.000e+001

Внутренний диаметр (mm.)=2.100e+001

Диаметр шихты (mm.)=0.000e+000

Плотность (кг/m**3)=7.850e+003

Модуль Юнга (н/m**2)=2.100e+011одуль упp.для шихты=2.099e+010

Плотность шихты (кг/m**3)=7.850e+003

Участок №3 Стержень:

Длина (mm.)=4.400e+001

Наружний диаметр (mm.)=6.000e+001

Внутренний диаметр (mm.)=1.500e+001

Диаметр шихты (mm.)=0.000e+000

Плотность (кг/m**3)=7.850e+003

Модуль Юнга (н/m**2)=2.100e+011одуль упp.для шихты=2.100e+010

Плотность шихты (кг/m**3)=7.850e+003

Участок №4 Радиальный рол. подшипник:

Ширина кольца (мм.) = 2.600e+001

Число рол. в 1 ряду = 2.400e+001

Геом.зазор (натяг) (мм.) = -1.000e-003

Радиальная нагрузка (Н.) = 2.905e+003

Число рядов тел качения = 2.000e+000

Эф.длина ролика (мм.) = 8.000e+000

Стат.нес. способность (Н.) = 5.410e+004

Дин.нес. способность (Н.) = 5.560e+004

Нар.диаметр кольца (мм.) = 9.500e+001

Вн.диаметр кольца (мм.) = 6.000e+001

Диаметр ролика (мм.) = 8.000e+000

Участок №5 Стержень:

Длина (mm.)=3.000e+001

Наружний диаметр (mm.)=6.000e+001

Внутренний диаметр (mm.)=1.500e+001

Диаметр шихты (mm.)=0.000e+000

Плотность (кг/m**3)=7.850e+003

Модуль Юнга (н/m**2)=2.100e+011одуль упp.для шихты=2.100e+010

Плотность шихты (кг/m**3)=7.850e+003

Участок №6 Рад.упорный подшипник:

Ном.угол контакта (град)=2.600e+001

Число шар. в 1 ряду =1.800e+001

Диаметр шарика (мм.)=1.110e+001

Диаметр вн. кольца (мм.)=6.000e+001тат.нес. способность (Н.)=2.500e+004

Дин.нес. способность (Н.)=2.887e+004

Натяг (Н.)=1.000e+002

Ширина (мм.)=1.800e+001

Участок №7 Стержень:

Длина (mm.)=2.500e+001

Наружний диаметр (mm.)=6.000e+001

Внутренний диаметр (mm.)=1.500e+001

Диаметр шихты (mm.)=0.000e+000

Плотность (кг/m**3)=7.850e+003

Модуль Юнга (н/m**2)=2.100e+011одуль упp.для шихты=2.100e+010

Плотность шихты (кг/m**3)=7.850e+003

Участок №8 Рад.упорный подшипник:

Ном.угол контакта (град)=2.600e+001

Число шар. в 1 ряду =1.800e+001

Диаметр шарика (мм.)=1.110e+001

Диаметр нар. кольца (мм.)=9.500e+001

Диаметр вн. кольца (мм.)=6.000e+001тат.нес. способность (Н.)=2.500e+004

Дин.нес. способность (Н.)=2.887e+004

Натяг (Н.)=1.000e+002

Ширина (мм.)=1.800e+001

Участок №9 Стержень:

Длина (mm.)=4.500e+001

Наружний диаметр (mm.)=6.000e+001

Внутренний диаметр (mm.)=1.500e+001

Диаметр шихты (mm.)=0.000e+000

Плотность (кг/m**3)=7.850e+003

Модуль Юнга (н/m**2)=2.100e+011одуль упp.для шихты=2.100e+010

Плотность шихты (кг/m**3)=7.850e+003

Участок №10 Стержень:

Длина (mm.)=2.700e+001

Наружний диаметр (mm.)=5.500e+001

Внутренний диаметр (mm.)=1.500e+001

Диаметр шихты (mm.)=0.000e+000

Плотность (кг/m**3)=7.850e+003

Модуль Юнга (н/m**2)=2.100e+011одуль упp.для шихты=2.100e+010

Плотность шихты (кг/m**3)=7.850e+003

Участок №11 Стержень:

Длина (mm.)=1.920e+002

Наружний диаметр (mm.)=5.000e+001

Внутренний диаметр (mm.)=1.500e+001

Диаметр шихты (mm.)=0.000e+000

Плотность (кг/m**3)=7.850e+003

Модуль Юнга (н/m**2)=2.100e+011одуль упp.для шихты=2.100e+010

Плотность шихты (кг/m**3)=7.850e+003

Участок №12 Радиальный рол. подшипник:

Ширина кольца (мм.) = 2.300e+001

Число рол. в 1 ряду = 2.200e+001

Геом.зазор (натяг) (мм.) = -1.000e-003

Радиальная нагрузка (Н.) = 2.885e+003

Число рядов тел качения = 2.000e+000

Эф.длина ролика (мм.) = 7.000e+000

Стат.нес. способность (Н.) = 3.660e+004

Дин.нес. способность (Н.) = 3.980e+004

Нар.диаметр кольца (мм.) = 8.000e+001

Вн.диаметр кольца (мм.) = 5.000e+001

Диаметр ролика (мм.) = 7.000e+000

Участок №13 Стержень:

Длина (mm.)=1.250e+001

Наружний диаметр (mm.)=5.000e+001

Внутренний диаметр (mm.)=1.500e+001

Диаметр шихты (mm.)=0.000e+000

Плотность (кг/m**3)=7.850e+003

Модуль Юнга (н/m**2)=2.100e+011одуль упp.для шихты=2.100e+010

Плотность шихты (кг/m**3)=7.850e+003

Участок №14 Стержень:

Длина (mm.)=1.800e+001

Наружний диаметр (mm.)=4.500e+001

Внутренний диаметр (mm.)=1.500e+001

Диаметр шихты (mm.)=0.000e+000

Плотность (кг/m**3)=7.850e+003

Модуль Юнга (н/m**2)=2.100e+011одуль упp.для шихты=2.100e+010

Плотность шихты (кг/m**3)=7.850e+003

Участок №15 Стержень:

Длина (mm.)=3.500e+001

Наружний диаметр (mm.)=4.000e+001

Внутренний диаметр (mm.)=1.500e+001

Диаметр шихты (mm.)=0.000e+000

Плотность (кг/m**3)=7.850e+003

Модуль Юнга (н/m**2)=2.100e+011одуль упp.для шихты=2.100e+010

Плотность шихты (кг/m**3)=7.850e+003адиальная и осевые жесткости (н/мкм): 5.905e+001 5.120e+001

Осевая и радиальная нагрузки: (Н) 3.000e+003 5.831e+003

Осевое и радиальные смещения: (мкм) 9.874e+001 5.859e+001

3.5 Проектирование роботизированной линии

Расчёт такта работы роботизированной линии

Такт выпуска определяется по формуле:

 мин, где

 - действительный годовой фонд рабочего времени (для односменной работы =1950 часов);

N - количество деталей, выпускаемых за год.

 мин.

Определение требуемого количества оборудования

Расчётное количество станков определяем по формуле:

, где

 - штучное время;

t - такт выпуска.

;

Принимаем .

Таким образом, получилось, что для всех механообрабатывающих операций потребуется 1 станок на каждую операцию.

Выбор средств автоматизации загрузочно-разгрузочных и других работ

Промышленная робототехника является одним из мощных технических средств, способных решать многие задачи автоматизации технологических процессов. Роботизация оказывает значительное влияние на интенсификацию и ритмичность технологических процессов, повышение производительности труда и т.д. При этом робототехнику используют в первую очередь для значительного улучшения условий и охраны труда, для автоматизации тяжелых и монотонных ручных работ, которые выполняются часто во вредных для здоровья и опасных для жизни условиях. При этом высвобождается значительное число рабочих, которые после обучения могут использоваться на более квалифицированной работе.

Для загрузочно-разгрузочных работ, как уже отмечалось выше, будет использоваться промышленный робот.

Сначала установим, к какой группе относится проектируемый робот. Существует 5 групп промышленных роботов (табл. 3.5.3.).

Табл. 3.5.3.

Группа

Назначение

А

Для литейного производства

Б

Для кузнечнопрессового оборудования

В

Для обслуживания металлорежущих станков

Г

Для оборудования гальванических цехов

Д

Для сборки


Из назначения выбираемого промышленного робота следует, что он является представителем группы В.

С целью выбора базовой модели робота выпишем в таблицу 3.5.3а. основные показатели типовых представителей роботов каждой из подгрупп группы В, которые могут обслуживать станки с горизонтальной осью шпинделя.

Табл. 3.5.3а.

Номер в группе

Модель

Грузоподъёмность (кг) на число рук

Конструктивное исполнение

В1

М10П62.01

101

ПР встроен в станок

В3

М20П40.01

201

ПР напольной конструкции

В5

М40П08.01

202

Портальное, двурукое с вертикальным перемещением рук

В7

М40П05.02

401

Портальное, двурукое с вертикальным перемещением рук

В8

МП-254

0,51

Портальное, однорукое с выдвижной рукой

В11

МА30Ц40.01

402

Напольное, поворотное с выдвижной рукой и механизмом подъёма

В12

УМ180Ф281.00

1801

Портальное с шарнирной рукой

В13

МА180П51.01

1801

Портальное с шарнирной рукой


Масса обрабатываемой детали не превышает 0,15 кг, значит, робот с большой грузоподъёмностью использовать нецелесообразно, а так же для выполнения работ будет достаточно одной руки с одним схватом.

Таким образом, наиболее подходящим является робот из подгруппы В8 - МП-254. Этот робот работает в цилиндрической системе координат. Внешний вид робота показан на рис. 3.5.3. Рабочая зона промышленного робота показана на рис. 3.5.3а. Компоновочная схема - рис. 3.5.3в.

Рис. 3.5.3.

Промышленный робот имеет пять программируемых перемещений:

·   вертикально - z (вверх и вниз) каретки;

·   поворот каретки в горизонтальной плоскости;

·   горизонтальное перемещение штока;

·   угловое положение блока.

Кинематическая схема робота - рис. 3.5.3 с. Технические данные робота представлены в табл. 3.5.3в.

Табл. 3.5.3в.

Параметры

Значение

1

Число рук, шт.

1

2

Грузоподъёмность, кг

0,5

3

Рабочая зона: угол разворота, град; радиус захвата: , мм; , мм.

 300°  2140  1040

4

Число степеней подвижности (без захвата)

3

5

Погрешность позиционирования, мм

±0,2

6

Величина перемещений: линейных руки по вертикали: по вертикали, мм; по горизонтали, мм; угловое звена руки: по вертикальной оси, град; по горизонтальной оси, град; угловое кисти руки: продольное, град; поперечное, град.

  200 500  300° -  180° ±3,5°

7

Скорости перемещений: линейное руки: горизонтальное, м/с; вертикальное, м/с; угловое звена руки: по вертикальной оси, град/с; по горизонтальной оси, град/с; угловое кисти руки: продольное, град/с; поперечное, град/с.

  0,6 0,4  60° -  60° 30°

9

Время зажима, с

2

11

Привод

Пневматический

12

Система управления

Цикловая

13

Габаритные размеры: НLB, мм

420450260

14

Масса, кг

70



Рис. 3.5.3а.

Рис. 3.5.3в.

Рис. 3.5.3 с.

Для автоматизации загрузочно-разгрузочных работ необходимо также, чтобы станок обеспечивал автоматический зажим и освобождение детали. Поэтому оснащаем станок специальным зажимным приспособлением с пневматическим приводом зажима обрабатываемой детали.

Для транспортирования деталей в зону захвата промышленного робота будем использовать тактовый стол. Он прост в эксплуатации, имеет много позиций для укладки деталей, что обеспечит длительную работу РТК. В этом случае не требуется сложной управляющей программы робота, так как точки захвата деталей будут постоянны. Обрабатываемая деталь устойчива, поэтому нет необходимости в применении специальных ориентирующих приспособлений на тактовом столе.

Выбор компоновки роботизированного технологического комплекса

Компоновка роботизированного комплекса неразрывно связана с его структурой. В однопредметных комплексах с одним роботом можно выделить две разновидности планировки - линейную и кольцевую. При линейной планировке обслуживаемое роботом оборудование располагается в один прямолинейный ряд. Такие роботизированные технологические комплексы строят на базе напольных или подвесных подвижных роботов. При кольцевой (полярной) планировке оборудование устанавливается вокруг робота дугообразный ряд.

Так как в состав роботизированной технологической линии входят 3 станока модели ТПК-125ВН2, 3 робота МП-254, 1 станок модели СФП-500, 2 робота «Универсал 5.02», 2 тактовых стола, то будем использовать линейную планировку. Планировка роботизированной технологической линии представлена в графической части проекта на листе 3.

Рассмотрим последовательность работы робота. Предположим, что роботизированная технологическая линия работает в установившемся режиме - всё её оборудование загружено. Робот будет работать по следующему алгоритму:

·   подход к тактовому столу для загрузки;

·   захват изделия схватом;

·   уход от тактового стола к станку;

·   вход в рабочую зону станка;

·   разжим схватом;

·   уход из рабочей зоны станка;

·   ожидание окончания работы станка;

·   вход в рабочую зону станка;

·   зажим изделия схватом;

·   уход из рабочей зоны станка;

·   подход к тактовому столу для разгрузки;

·   разжим схвата;

·   отход от тактового стола;

·   ожидания окончания работы тактового стола.

Циклограмма работы роботизированного технологического комплекса

Модель функционирования роботизированного технологического комплекса можно представить в виде циклограммы.

Циклограммой является наглядное изображение последовательности работы технологического оборудования во времени и может быть отнесена как ко всему технологическому комплексу, так и к его отдельным агрегатам, механизмам и системам управления.

Для того чтобы составить циклограмму, необходимо знать время обслуживания роботом оборудования. Для этого выберем скорости линейных и угловых перемещений робота:

·   скорость линейных перемещений по вертикали:  м/с;

·   скорость линейных перемещений по горизонтали:  м/с;

·   скорость угловых перемещений руки относительно вертикальной оси:  град/с;

·   скорость перемещений кисти руки относительно продольной оси:  град/с.

Исходное положение руки робота - рука в исходном положении, схват разжат. Подробное описание перемещений робота с расчётом их времени приведено в табл. 3.5.5.

Табл. 3.5.5.

Наименование операции

Параметры

Время, с

1

Перемещение тактового стола


2

2

Выдвижение руки робота

Н=350 мм; V=0,5 м/с

0,7

3

Опускание руки робота

Н=100 мм; V=0,4 м/с

0,4

4

Зажим детали схватом


2

5

Подъём руки робота

Н=100 мм; V=0,4 м/с

0,4

6

Втягивание руки робота

Н=350 мм; V=0,5 м/с

0,7

7

Поворот руки робота

j=180°; w=60 град/с

3

8

Поворот схвата робота

j=90°; w=60 град/с

1,5

9

Выдвижение руки робота

Н=350 мм; V=0,5 м/с

0,7

10

Довод руки робота до патрона

j=30°; w=60 град/с

0,5

11

Разжим схвата


2

12

Отвод руки робота от патрона

j=30°; w=60 град/с

0,5

13

Втягивание руки робота

Н=350 мм; V=0,5 м/с

0,7

14

Ожидание выполнения УП


420

15

Выдвижение руки робота

Н=350 мм; V=0,5 м/с

0,7

16

Довод руки робота до патрона

j=30°; w=60 град/с

0,5

17

Зажим детали схватом

j=30°; w=60 град/с

0,5

18

Отвод руки робота от патрона


0,4

19

Втягивание руки робота

Н=350 мм; V=0,5 м/с

0,7

20

Поворот схвата робота

j=90°; w=60 град/с

1,5

21

Поворот руки робота

j=180°; w=60 град/с

3

22

Выдвижение руки робота

Н=350 мм; V=0,5 м/с

0,7

23

Опускание руки робота

Н=100 мм; V=0,4 м/с

0,4

24

Разжим схвата


2

25

Подъём руки робота

Н=100 мм; V=0,4 м/с

0,4

26

Втягивание руки робота

Н=350 мм; V=0,5 м/с

0,7





4. Научно-исследовательская часть

.1 Виртуальные приборы на основе индуктивных датчиков

В этом разделе рассмотрен подход к построению виртуальных приборов, заключающийся во включении в конструкцию платы сбора данных преобразователя для индуктивных датчиков, а также описан один из виртуальных приборов - многоканальный мультиметр.

Под «виртуальным прибором» в широком смысле понимают совокупность программных и аппаратных средств, включающих в себя наряду с компьютером плату интерфейса IEEE-488 и внешний по отношению к компьютеру измерительный прибор. На экране монитора формируется панель управления, обычно схожая с лицевой панелью реального прибора. Управление прибором (переключение режимов работы, диапазонов измерения и т.д.) осуществляется посредством клавиатуры или мыши, при этом результаты измерений «не теряются», как в обычном приборе, а могут быть сохранены в памяти компьютера.

Вся электронная часть измерительного прибора сконструирована на одной печатной плате, размещённой внутри компьютера, для неё разработано программное обеспечение сбора данных, их обработка, представление результатов выводится на экран монитора и хранятся в памяти. На основе таких печатных плат разработаны приборы нового поколения - осцилографы и самописцы, спектроанализаторы и логические анализаторы, мультиметры и широкодиапазонные радиоприёмники, частотометры и генераторы сигналов специальной формы и др.

В функциональном отношении такие приборы ничем не уступают «обычным» измерительным приборам с микропроцессором и каналом связи с компьютером, а по стоимости в несколько раз ниже.

Одно из основных направлений применения виртуальных приборов - мониторинг технологических процессов и отдельных устройств, что предполагает измерение физических величин, многие из которых имеют неэлектрическую природу (перемещение, давление, температура, влажность и т.д.).

Для реализации данного подхода к построению виртуальных приборов была разработана специализированная плата сбора данных, включающая в себя первичный преобразователь для индуктивных датчиков. Причин по которым были выбраны именно эти датчики, несколько:

·   на их основе можно решать достаточно широкий круг задач, начиная от измерения геометрических размеров и заканчивая измерением электрических токов и магнитных полей.

·   с их помощью можно бесконтактно измерять перемещения металлических объектов, например вибраций, ударных воздействий и т.д.

·   на их показания слабо влияют неблагоприятные внешние условия (влага, пыль, грязь), что является важным фактором при работе в производственных условиях.

С помощью коммутации импульсов тока, возбуждающих в датчиках переходные процессы, реализован многоканальный режим работы, что позволяет одновременно работать с несколькими датчиками, причём по функциональному назначению датчики могут отличаться друг от друга.

Для современных многоканальных измерительно-вычислительных комплексов, используемых для диагностики сложных объектов, важным показателем является производительность, определяемая главным образом быстродействием датчиков и числом измерительных каналов. У датчиков индуктивного типа, для преобразования параметров используют мостовую схему или

LC - колебательный контур. Длительность однократного измерения у них обычно находится на уровне одной миллисекунды, а коммутация измерительных каналов вызывает переходные процессы, не позволяющие существенно повысить быстродействие датчиков.

В связи с этим целесообразно использовать для преобразования параметров непосредственно сам переходный процесс, возбуждаемый в индуктивных датчиках кратковременными электрическими импульсами.

Индуктивный датчик


Технические данные:

1. Рабочий диапазон перемещения……………0,6 мм

2. Мах диапазон……………………………….…3 мм

3. Измерительное усилие…………………….…150 г.

4. Число катушек……………………………….……2

5. Число витков в катушке…………………….….260

6. Питание

- напряжение…………………………5 В

- частота…………………………..500 Гц

7. Чувствительность……………….не менее 5 мВ/мк

8. Точность…………………………………0,001 мкм

Многоканальный мультиметр, основное назначение которого - измерение физических величин, не изменяющихся со временем, например таких, как геометрических размеров объекта. Преобразование выходного сигнала с датчиков в соответствующую физическую величину осуществляется на основе сплайн-интерполяции. Программа производит статическую обработку исходных данных, предоставляет возможность оперативной оценки погрешности и коррекции результатов измерений.

Описание активного интерфейса пользователя (графическая оболочка программы), разработанного с использованием программы «С++», для работы с многоканальным мультиметром.

При нажатии на значок «Код измерений» в нижнем окошке устанавливается курсор. В нём можно задать любые числа в диапазоне от 0 до 1000. Установленное число, программно может наращиваться по единице до конечного значения.

В окне «Размер» появляется одна из трёх фраз, зависящая от измеренных показаний:

1. Результаты измерений соответствуют технологическим параметрам.

2. Результаты измерений не соответствуют технологическим параметрам. Возможна доработка.

3. Результаты измерений не соответствуют технологическим параметрам доработка невозможна.

4.2 Методика моделирования и исследования динамики скорости вращения вала электродвигателя постоянного тока в процессе управления и стабилизации

Процесс моделирования САУ сводится к следующим основным этапам:

1. Анализ функциональной и структурной схем САУ.

2. Составление модели динамики в форме дифференциального уравнения.

3. Расчёт передаточной функции системы.

4. Исследование устойчивости.

5. Анализ частотных характеристик САУ.

6. Моделирование во временной области, расчёт переходной характеристики и определение качества системы.

7. Исследование динамической погрешности САУ.

Подобная методика моделирования динамики САУ может быть использована для исследования широкого класса систем, динамику процесса которых можно описать с помощью дифференциальных уравнений.

Динамика процесса изменения скорости электродвигателя постоянного тока может быть описана следующим дифференциальным уравнением:

 1.

где: - механическая постоянная двигателя;

- электрическая постоянная двигателя;

I - момент инерции ротора;

RЯ - активное сопротивление обмотки якоря;

L - индуктивность якоря;

Uу - управляющее напряжение;

СЕ - коэффициент индуцируемого напряжения;

 - статический коэффициент двигателя.

Из 1. Определяем передаточную функцию разомкнутой системы:

 2.

или в общем виде:

 3.

где А2, А1, , В0 - постоянные коэффициенты, значения которых рассчитываются по параметрам, взятым из паспортов на отдельные элементы САУ.

Для замкнутой системы с единичной обратной связью, получим следующее выражение:

 4.


Проведём исследование динамики процесса управления САУ в частотной области. Для этого вместо оператора Лапласа P подставим оператор jw.

В результате получим выражение для комплексного коэффициента передачи W(jw):

 5.

Из 5. Легко получается выражение для амплитудно- и фазо-частотных характеристик САУ A(w) и (w):

 6.

 7.

При построении графиков частотных характеристик по выражениям 5. и 6. Определяем резонансную частоту системы по формуле:

 8.

По амплитудно- и фозо-частотным характеристикам проведём спектральный анализ поведения системы от производных воздействий.

Воздействия разлагаем в ряд Фурье и по частотным характеристикам проводим анализ прохождения через систему каждой гармоники в отдельности. Затем результаты складываются.

Построение переходной характеристики системы h(t) производятся по формуле Хевисайда:

 9.

где Pk - корни уравнения.

, P = Pk 10.

4.3 Система управления, информации и привод

Выбор и обоснование выбора системы управления роботизированного комплекса

Система управления участком состоит из двух частей:

·   система управления станком;

·   система управления роботом и тактовым столом.

Для управления промышленным роботом и тактовым столом могут применяться цикловые, позиционные и контурные унифицированные системы управления.

Контурные системы управления позволяют программировать и воспроизводить траектории движения любой формы. Они предназначены для управления промышленным роботом, требующим сложного пространственного перемещения исполнительного органа по заданной траектории, что необходимо при окраске, дуговой сварке, сложных сборочных операциях. Для обслуживания технологического оборудования сложных перемещений не требуется, поэтому будет достаточно позиционной или цикловой системы управления.

Цикловые системы управления применяют для управления промышленными роботами, обслуживающими оборудование в условиях массового и крупносерийного производства. Ими оснащают роботы с ограниченными манипуляционными и функциональными возможностями, имеющими небольшое число точек позиционирования по каждой степени подвижности. Проектируемый робот имеет 3 степени подвижности, поэтому для его управления такой системы будет недостаточно.

Значит, будем использовать числовую систему позиционного управления, которая предназначена для промышленных роботов со значительным числом точек позиционирования по каждой координате. На данном предприятии наиболее часто используется устройство числового программного управления типа Н22-1МТ1.

Описание устройства числового программного управления Н22-1МТ1

Устройство числового программного управления Н22-1МТ1 предназначено для управления токарными станками ТПК-125В, представляющее собой сборочную единицу, устанавливаемую к станку. Относится к устройствам контурного управления, построенным по аппаратному принципу со схемной реализацией заданного состава функций 2-ух координатного управления.

Устройство числового программного управления предназначено для работы в механических цехах машиностроительных предприятий при температуре окружающего воздуха от 5 до 40° С, а так же предназначено для работы в условиях наличия агрессивной среды, тряски и толчков.

Устройство числового программного управления Н22-1МТ1 построено по принципу цифровой модели, в которой все соответствующие алгоритмы работы системы «устройство-станок» выполняются посредством отдельных цепей или устройств, выполняющих ту или иную функцию.

Устройство числового программного управления выполнено в двух шкафах: шкаф интерполятора и шкаф устройства управления шаговым приводом. Стойка ЧПУ предназначена для контурного управления двухкоординатными механизмами, допускающими кратковременный останов привода подач при вводе очередного кадра. Программоносителем является пятидорожная телеграфная лента. При ручном программировании для перфорации ленты используется стандартный телеграфный аппарат типа ПЛ-20 с клавиатурой.

В системе предусмотрена работа в режиме самонастройки по подаче. Программой задаётся лишь максимальное значение скорости. Предусмотрен контроль правильности считывания информации.

Кроме работы от флеш драйва, предусмотрены следующие режимы:

преселективное управление, позволяющее задать на переключателях мерное перемещение;

ручное управление (установочные перемещения) с изменением подачи в диапазоне 1:3.

В системе предусмотрена возможность программирования до 6 технологических команд, имеющих выход на реле. Эти команды могут быть использованы для включения различных приборов по программе.

В устройствах числового программного управления (УЧПУ) металлорежущими станками программа определяет координаты опорных точек кривой, по которой движется рабочий орган станка; устройство аппроксимирует отрезки между опорными точками методом линейной или круговой интерполяции и выдаёт управляющие сигналы на привод.

Кроме информации о геометрических перемещениях в программе указываются скорость отработки и технологические команды по чертежу изделия и технологии обработки. Вся информация разбивается на кадры и в соответствующих символах заносится на флеш драйв.

Устройство ЧПУ Н22-1МТ1 предназначено для работы с токарными станками, у которых дискретность по оси Х=0,001 мм, а по оси Y=0,002 мм.

Устройство управления шаговым приводом (УУШП) предназначено для преобразования, формирования и усиления сигналов унитарного кода, поступающего из интерполятора, в сигналы управления током фазовых обмоток шаговых двигателей типа ШД-5Д1. УУШП выпускается в виде автономной стойки, которая механическим и электрическим монтажом сочленяется с интерполятором УЧПУ Н22-1МТ1.

Функционально устройство ЧПУ состоит из устройства ввода, устройства синхронизации, блока реле, устройства питания, плат индикации, блоков управления шаговыми двигателями, устройства контроля.

Описание конструкции устройства числового программного управления Н22-1МТ1.

Функционально устройство ЧПУ состоит из:

·   устройства ввода;

·   устройства синхронизации;

·   устройства интерполяции;

·   устройства задания скорости (УЗС);

·   устройства управления и преобразования (УУП);

·   устройства контроля;

·   устройства питания

·   фотосчитывающего устройства;

·   плат индикации;

·   пульта оператора;

·   пульта коррекции;

·   блоков управления шаговыми двигателями (БУШД);

·   блока реле.

Выбор, обоснование и описание приводов роботизированного комплекса.

Привод можно определить как устройство преобразования сигналов, поступающих от системы управления, в механическое перемещение исполнительных звеньев.

Структурно это устройство (смотри рис. 1.2.4.) содержит ряд преобразователей энергии. По виду энергоносителя различают электрический, пневматический, гидравлический и комбинированные приводы.

Рис. 4.3.4.

СУ - система управления; МС - механическая система

К приводам промышленных роботов предъявляются требования, обусловленные, с одной стороны, технологическим циклом их работы, с другой, - особенностями их конструкции. Основным рабочим циклом механизма робота является позиционирование. Ускорение перемещения может достигать 30 м/мин. Режим работы приводов - повторно-кратковременный с частыми пусками и торможениями. Возмущений по нагрузке нет ввиду отсутствия процесса резания. Мощность приводов мала (не выше 1кВт), но при этом требуется большой момент и малые скорости. Таким образом, привод должен иметь диапазон регулирования порядка 1000, обладать большой перегрузочной способностью в пусковых режимах (иметь малые времена пусков и торможений на максимальную скорость). Перемещение рабочего органа робота вместе с двигателем приводит к необходимости применения двигателя с малыми массогабаритными параметрами.

Наиболее подходящими для применения в приводах роботов являются малоинерционные электродвигатели с постоянными магнитами, удовлетворяющие основным требованиям. В качестве преобразователей в основном применяют транзисторные широтно-импульсные преобразователи. Они дают возможность наиболее полно реализовать сложные алгоритмы управления, обладая высокими статистическими и динамическими характеристиками. Таким образом, в промышленном роботе будем использовать транзисторный электропривод постоянного тока (ЭШИМ).

Многокоординатный электропривод обеспечивает независимое управление по каждой оси в диапазоне регулирования скорости 1¸10000. Полоса пропускания привода - не менее 100 Гц. Привод имеет следующие виды защиты:

·   максимально токовую;

·   времятоковую;

·   от перегрева блока регулирования при перегрузках;

·   от напряжения;

·   от понижения и повышения стабилизированного напряжения;

·   от несоответствия скорости привода заданной;

·   от обрыва фазы.

Двигатели 4ДПУ, применяемые в приводе имеют следующие характеристики:

·   номинальная мощность - 0,45 кВт;

номинальный момент - 0,15 ;

номинальная частота вращения - 1000 ;

момент инерции -  ;

·   масса - 5 кг;

размеры (длинаширинавысота), -  мм.

Электрический привод обеспечивает поворот руки, выдвижение и подъём руки робота. Но для вращения кисти руки этот привод не пригоден, так как развивает малый момент и требует специальных передаточных механизмов для преобразования момента (редукторы), а так как двигатель устанавливается на исполнительном органе, то это повлечёт за собой значительное увеличение габаритов руки. Поэтому целесообразно применять поворотные приводы, основное назначение которых - осуществление поворотных движений по программе, поступающей в виде электрических сигналов. Такие приводы бывают гидравлическими и пневматическими. В нашем случае выберем пневматический привод, так как он обладает преимуществами перед гидравлическим; к которым относятся быстрота срабатывания, простота конструкции и эксплуатации, низкая стоимость, высокая надёжность; пожаро- и взрывобезопасность. К недостаткам пневмопривода относится низкая удельная мощность, обусловленная малым (не более 0,6 МПа) рабочим давлением. Так как масса болта БМПВ-С. 1.01.04.072 не превышает 0,15 кг, то большая мощность не потребуется, поэтому будем применять пневмопривод. Пневмопривод представляет собой неполноповоротный пневмодвигатель (так как требуется поворот только на 90°) и пневмоаппаратуру для управления пневмоприводом: распределительную (распределители и их электромагниты); подготовки воздуха (фильтры-влагоотделители, маслораспылители).

Поворотные пневмодвигатели PR-300S (Япония), применяемые в пневмоприводе имеют следующие характеристики:

крутящий момент на выходном валу - 70 ;

рабочий объём при повороте на полный угол - 0,36 ;

·   масса - 5,1 кг;

размеры (диаметрдлина) - 140220 мм.

В станках, в зависимости от назначения различают приводы главного движения, подач и вспомогательные приводы. Приводы подач перемещают заготовку или режущий инструмент в зону резания. Вспомогательные - производят различные подготовительные операции: вращение механизмов, подачу СОЖ и смазки, вентиляцию и т.д.

В соответствии с назначением к каждому приводу предъявляются различные требования. По условиям технологии обработки скорость главного привода должна регулироваться с постоянной мощностью (P=constant). Обычно диапазон регулирования частот вращения шпинделя не превышает Д£100. Приводы подач регулируются при постоянном моменте (M=constant). Они должны иметь широкий диапазон регулирования скорости Д³10000, в этом случае может быть достигнута высокая точность и малая шероховатость, Кроме того, приводы подач должны иметь высокие скорости и быстродействие во время разгона - торможения и сброса - наброса нагрузки.

Вспомогательные приводы не участвуют в процессе резания, поэтому в них не требуется широкого диапазона регулирования (Д<10), высокого быстродействия; они должны иметь плавный разгон и торможение.

Для станков могут быть применены различные виды приводов: механический, гидравлический и электрический. Однако электрический привод вытесняет все виды приводов из-за их существенных недостатков и служит для регулирования скорости в широком диапазоне с высокой точностью и быстродействием, имеет широкий ряд мощностей, моментов и скоростей. Электропривод технологичен в изготовлении, достаточно прост и надёжен в эксплуатации.

Привод станков, как правило, осуществляется от одного или нескольких индивидуальных электродвигателей. Основным типом приводного электродвигателя является асинхронный короткозамкнутый электродвигатель. Они имеют самую простую конструкцию, очень технологичны, дёшевы, ремонтопригодны, обеспечивают наибольшую надёжность работы. На рис. 1.2.4а. представлена структурная схема регулируемого электропривода с частотно-токовым управлением.

Рис. 4.3.4а.

Схема управления содержит регулятор скорости (РС), включённые последовательно. Функция регулятора тока - сформировать сигнал, пропорциональный заданному значению тока. Так как задаётся синусоидальный сигнал, надо знать модуль, фазу и

частоту. Для задания модуля || необходимо знать его составляющие  и. задаётся внешним устройством,  формируется пропорционально величине скольжения. Модуль тока определяется: ||, а фаза . Эти процедуры производятся в регуляторе вектора тока (РВТ).

Для определения частоты статора  суммируют частоту ротора  и частоту вращения вала двигателя , где  - число пар полюсов датчика ДП, формирующего этот сигнал. Частоту скольжения  и частоту вращения вала  определяют блоками формирования частоты скольжения (ФЧС) и формирования частоты вращения (ФЧВ).

Таким образом, на выходе регулятора вектора тока заданы вектор тока  и его частота .

В регуляторе фазных токов (РФТ) происходит преобразование токов двухфазной системы в токи  и  трёхфазной системы (третий ток получается как разность первых двух).

В регуляторе тока (РТ) заданные токи  и  сравниваются с истинными (по сигналам, получаемым от датчиков тока, установленных в двух фазах); их разность после соответствующих преобразований поступает в преобразователь частоты (ПЧ) в виде управляющего сигнала.

В соответствии с этим силовая часть транзисторного преобразователя частоты, работа которого основана на принципе широтно-импульсной модуляции, формирует токи синусоидальной формы требуемой частоты в областях асинхронного двигателя. Такой алгоритм управления даёт возможность создать регулируемый электропривод с асинхронным двигателем, имеющим высокие статические и динамические характеристики.

Для токарного патронного станка высокой точности модели ТПК-125ВН2 будем использовать серийно выпускаемое комплектное устройство типа «Размер», который устанавливается в механизме главного движения. Привод главного движения имеет максимальную мощность 2 кВт и максимальную частоту вращения 3150 об/мин.

Выбор, обоснование и описание системы информации роботизированного комплекса

Информационные системы в значительной степени определяют функциональные возможности РТК, эксплуатационную надёжность и эффективность его использования в производственных условиях, а также являются важным звеном в обеспечении безопасности обслуживающего персонала.

Информационная система состоит из набора первичных преобразователей (датчиков) с устройствами обработки информации.

По функциональному назначению информационные системы делятся на три группы:

·   системы внутренней информации;

·   системы восприятия внешней среды;

·   системы обеспечения техники безопасности.

Системы восприятия внешней среды предназначены для получения и выдачи в систему управления промышленного робота информации о наличии объекта в пространстве, распознавания его формы и ориентации, определения его физических и других свойств. Так как в зону работы робота деталь поступает в ориентированном положении, постоянной формы, с одинаковыми физическими свойствами, то, значит, система восприятия внешней среды не нужна.

Система внутренней информации промышленного робота предназначена для оценки положения звеньев манипулятора, определения их скоростей и ускорений в каждый момент времени и сравнение с требуемыми параметрами движения; аварийной блокировки. Система внутренней информации токарного станка модели ТПК-125ВН2 осуществляет контроль над перемещением поперечного и продольного стола, а также фиксирует момент размещения детали в зажимном приспособлении станка. Эти системы являются обязательными.

Основными требованиями, предъявляемыми к датчикам системы, являются надёжность, малые габариты и масса, помехоустойчивость и устойчивость к воздействиям окружающей среды и низкая стоимость.

Для оценки положения и скорости перемещения удобно применять путевые (конечные) выключатели серии ВПК. Они осуществляют коммутацию переменного тока напряжением до 500 В и постоянного тока напряжением до 220 В под воздействием управляющих упоров; номинальная сила коммутируемого тока 4-6 А. Масса выключателей 0,17-1,32 кг; рабочий ход 5-12 мм. Выключатели выдерживают не менее 2 млн. циклов включения.

Путевые выключатели в промышленном роботе располагаем: в механизме поворота, где осуществляется контроль угла поворота - для управления скоростью; в механизме подъёма и опускания руки - для управления скоростью перемещения; в механизме выдвижения руки - для контроля положения руки. В станке путевые выключатели расположены: на поперечном и продольном столах - для контроля положения стола и управления автоматическим циклом обработки, используемом на станке, а также на зажимном приспособлении для фиксации положения детали в зажимном приспособлении станка.

Для контроля углового положения блока поворота кисти руки используются два бесконтактных импульсных датчика крайних и промежуточных позиций. Эти датчики отличаются высокими техническими и эксплуатационными характеристиками. Разрешающая способность датчиков 0,1°, что обеспечивает стабильность установки угла поворота кисти в пределах ±0,3°.

Для аварийной блокировки промышленного робота при упоре схвата в препятствие используем конечный микровыключатель, который подаёт аварийный сигнал в устройство управления промышленным роботом.

Контроль состояния зажима или разжима деталей губками схвата осуществляем конечными микровыключателями.

С целью контроля положения ограждения, устанавливаем конечные выключатели, которые дают сигнал для работы станка в автоматическом цикле с роботом.

Для безопасности обслуживающего персонала необходимо

ограждение рабочей зоны РТК. Оно может быть выполнено на основе устройств, использующих контактные, силовые, ультразвуковые, светолокационные и другие датчики. Относительно проектируемого РТК примем систему светозащиты рабочей зоны промышленного робота, выполненную по модульному принципу с применением светолокационных датчиков. В состав системы входят стойки светоизлучателей и фотоприёмников, применяемых попарно (смотри рис. 4.3.6.), а также блок логических преобразователей. Стойки излучателей и фотоприёмников регистрируют момент появления человека в зоне рабочего пространства промышленного робота.

Рис. 4.3.5.

5. Технико-экономическая часть

.1 Определение экономической эффективности внедрения автоматической линии для обработки деталей типа БМПВ-С. 1.01.04.072 (болт).

Важнейшим направлением научно-технического процесса является повышение степени механизации и автоматизации производственных процессов, имеющие своей целью не только общественную производительность труда, но и сократить издержки на производство продукции. Однако совершенствование производственного процесса сопряжено, как правило, с привлечением дополнительных капиталовложений, использование которых должно обеспечить достаточно высокую степень эффективности.

В силу этого выполнение организационно-экономической части дипломного проекта имеет целью обоснование целесообразности принятых проектных технологических и конструкторских решений не только в техническом, но и экономическом аспектах.

На сегодняшний день выпуск деталей БМПВ-С. 1.01.04.072 (болт) осуществляется на универсальном оборудовании типа ТВ-320. При увеличении годовой программы с 3000 до 6000 деталей в год необходимо приобрести дополнительное оборудование типа ТВ-320 в количестве 5 шт.

Исходя из выше сказанного, я предлагаю внедрить робототехнический комплекс вместо десяти станков ТВ-320.

5.2 Исходные данные

Табл. 1

 

Параметры

Базовый данные

Проектируемый вариант

 

 

Тип оборудования

Токарный станок модели ТВ-320

Роботизированная линия на базе станка модели ТПК-125ВН2

 

 

Годовая программа выпуска, шт.

6000

6000

 

 

Занимаемая площадь,

66

118

 

 

Суммарная мощность электродвигателей, кВт

30

20

 

 

Категория сложности ремонта: механической части; электрической части.

  17,2 4,7

  19,9 20,6

 

 

Себестоимость оборудования, руб.: станок ТВ-320; станок ТПК-125ВН2; станок СФП-500 робот МП-254; робот Универсал 5.02; тактовый стол.

  400.000 - - - - -

  - 600.000 1.556.000 82.150 110.256 15.000

 

, мин

120

21

Стоимость 1  производственной площади, руб.

1000

1000

Цена 1 кВт/час силовой электроэнергии, руб.

1,34

1,34

Разряд рабочего: станочник; наладчик.

 6 -

 - 4



5.3 Определение отпускной цены и балансовой стоимости оборудования

Определение отпускной цены оборудования:

 руб., где

- полная себестоимость оборудования;- рентабельность (20% от полной себестоимости).

 руб.;

руб.

Определение балансовой стоимости оборудования:

 руб.;

 руб.;

 руб.

5.4 Определение суммы капитальных вложений

Для определения полной суммы капитальных вложений необходимо рассчитать количество оборудования, необходимое для выполнения годовой программы выпуска деталей до и после его замены:

 руб., где

 - штучное время, мин;

 - годовая программа выпуска изделий, шт. Берём перспективную программу выпуска изделий;

 - эффективный годовой фонд времени работы оборудования, час;

 - коэффициент использования оборудования по времени.

 шт.;  шт.

5.5 Определение полной суммы капитальных вложений по сравниваемым вариантам

 руб., где

 - затраты на приобретение, транспортировку и

монтаж оборудования, руб.;

 - затраты на приспособление ценный инструмент, руб.;

 - затраты на производственные площади, руб.

Определяем :

 руб., где

 - балансовая стоимость оборудования, руб.;

 - количество оборудования, шт.

 руб.;

 руб.

Определяем :

 руб., где

Р - стоимость 1  производственной площади, руб.;- площадь, занимаемая оборудованием, .

 руб.;  руб.

 руб.;

 руб.

5.6 Расчёт затрат для определения себестоимости продукции

Заработная плата основных рабочих:

Для базового варианта основным рабочим является станочник.

Определение годового фонда заработной платы станочника:

 руб., где

 - часовая тарифная ставка станочника (сдельщика) i-го разряда, руб.;

 - штучное время, мин;- количество станков, обслуживаемых одним рабочим, шт.;

 - коэффициент, учитывающий доплаты за многостаночное обслуживание;

 - объём годового выпуска изделий, шт.

 руб.

Для проектируемого варианта основным рабочим является наладчик станка с ЧПУ.

Определение годового фонда тарифной заработной платы наладчика:

 руб., где

 - часовая тарифная ставка повременщика i-го разряда, руб.;

 - годовой фонд времени рабочего-повременщика, час;- количество операторов или наладчиков.

 руб.;

Определение общего фонда заработной платы:

 руб., где

 - основной фонд заработной платы, руб.:

 руб.

 руб.

 - дополнительная заработная плата, руб.:

 руб.;

 руб.

 - начисления на социальное страхование, руб.:

; руб.;

 руб.;

 руб.

;

 руб.;

;

 руб.

Стоимость силовой электроэнергии:

Расход энергии зависит от мощности установленных на оборудовании электродвигателей и степени их использования в работе по мощности и по времени.

 руб., где

 - годовые расходы на электроэнергию, руб.;

 - установленная мощность электродвигателей, руб.;

 - штучное время, мин;

 - объём годового выпуска изделий, шт.;

 - средний коэффициент загрузки установленной мощности электродвигателя;

 - коэффициент использования установленной мощности электродвигателя по времени в зависимости от вида оборудования;

 - коэффициент, учитывающий потерю тока в сети;

 - коэффициент полезного действия электродвигателей.

руб.;

 руб.

Затраты на амортизацию оборудования:

Для определения суммы затрат на амортизацию оборудования необходимо рассчитать величину амортизационных отчислений на реновацию (первоначальное восстановление первоначальной стоимости) и отчисления в фонд капитального ремонта. Эти величины зависят от типа оборудования, его массы, условий работы и т.д.

Табл. 2

Статьи затрат

Базовый вариант

Проектируемый вариант

Балансовая стоимость, руб. ()

5.280.000

5.085.909

Величина амортизационных отчислений в год, руб. ()

343.200

511.133

Норма амортизации, %

6,5, %

10,05%

 

Затраты на содержание и обслуживание оборудования:

Затраты на техническое обслуживание:

. Базовый вариант:

·   по механической части - 1660 руб.;

·   по электрической части - 480 руб.;

2. Проектируемый вариант:

·   затраты по электронной части - 1500 руб.;

·   затраты по механической части - 1660 руб.;

·   затраты на техническое обслуживание Н22-1МТ1 - 2000 руб.

Затраты на техническое обслуживание:

 руб.;

 руб.

Затраты на текущий ремонт устройства программного управления:

 руб.

Затраты на сжатый воздух:

 руб., где

- расход сжатого воздуха, ;

 - стоимость сжатого 1  воздуха, коп.

 руб.

Затраты по эксплуатации производственных площадей исчисляются в% от их первоначальной стоимости (1 =1000 руб. в год):

·   расходы по содержанию и эксплуатации производственных площадей - 3% от стоимости производственной площади, занимаемой оборудованием:

 руб.;  руб.;

·   расходы на текущий ремонт зданий - 3%:

 руб.;  руб.;

·   расходы на материалы по содержанию и ремонту зданий - 3%:

 руб.;  руб.;

·   затраты на амортизацию зданий - 2,5%:

 руб.;  руб.;

 руб.;  руб.

5.7 Сравнительная оценка себестоимости детали

Табл. 3

Статьи затрат

Базовый вариант

Проектируемый вариант

Зарплата основных рабочих, руб.

683.424

202.749

169.263

19.747

Амортизация, руб.

1.650

2.950

Содержание и обслуживание оборудования, руб.

2.140

5.160

Затраты на сжатый воздух, руб.

-

134

Затраты по эксплуатации производственных площадей, руб.

66.000

118.000

Итого на годовую программу, руб.

922.477

348.740

Себестоимость операции, руб.

153.74

58.12


Снижение себестоимости:


5.8 Определение экономической эффективности

Сумма годового экономического эффекта:

 руб., где

 - удельные капитальные вложения, руб.;

 - нормативный коэффициент сравнительной эффективности;

 руб.

Годовой экономический эффект составляет:

 руб.

Так как проектируемый вариант не увеличивает сумму капитальных вложений, то срок окупаемости не рассчитывается и экономическая эффективность определяется только суммой годовой экономии .

5.9 Технико-экономические показатели сравниваемых вариантов

Табл. 4

Наименование показателей

Базовый вариант

Проектируемый вариант

Характеристика оборудования

Токарный станок модели ТВ-320-10

РТК: станок ТПК-125ВН2-3 шт., робот МП-254-3 шт., робот Универсал 5.02-2 шт., фрезерный станок СФП-500, тактовый стол-2 шт.

Суммарная установленная мощность электродвигателей, кВт

30

20

Площадь, занимаемая оборудованием,

66

118

Годовая производительность оборудования, шт.

6000

6000

Трудоёмкость операции, мин

120

21

Себестоимость операции, руб.

145.68

58.87

Отпускная цена оборудования, руб.

4.800.000

4.623.554

Норма амортизации

6,5%

10,05%

Величина капитальных вложений, руб.

5.386.000

5.233.909

Сумма годовой экономии, руб.


596.220



5.10 Построение и расчёт сетевого графика проектирования автоматической линии на базе токарного станка модели ТПК-125ВН2

Сводная таблица для построения сетевой модели согласно нормативов.

Табл. 5

№ п/п

Наименование работ по нормативам

Трудоёмкость выполнения работ, чел./час

Количество исполнителей, чел

Продолжительность выполнения работ, дни

Шифр работ

1

Разработка технического задания: патентный поиск; изучение литературы; изучение аналогичных конструкций; определение эксплуатационных показателей.

 80 60 140  160

 1 1 2  2

 10 7,5 8,75  10

 0-1 0-2 1-3  2-3

2

Разработка эскизного проекта: разработка общей компоновки станка; составление спецификаций узлов и систем; разработка пневмосхемы; разработка электросхемы.

  750  400 450 650

  6  3 4 5

  15,63  16,67 14,06 16,25

  3-4  4-6 3-5 5-6

3

Разработка технического проекта: разработка суппорта; разработка шпиндельной бабки; разработка привода; разработка пневмооборудования; разработка электрооборудования; разработка накопителя.

  200 270  285 75 95  270

  2 3  3 1 1  3

  12,5 11,25  11,88 9,38 11,88  11,25

  6-7 6-8  6-9 6-11 6-12  6-10

4

Разработка рабочего проекта: разработка суппорта; разработка шпиндельной бабки; разработка привода; разработка пневмооборудования; разработка электрооборудования; разработка накопителя.

  150 240  260 70 85  230

  2 3  4 1 1  3

  9,38 10  8,13 8,75 10,63  9,58

  7-13 8-14  9-15 11-17 12-18  10-16

5

Разработка сборочных чертежей: суппорта; шпиндельной бабки; привода; накопителя; пневмооборудования; электрооборудования.

 35 50 45 45 25 30

 1 1 1 1 1 1

 4,38 6,25 5,63 5,63 3,13 3,75

 13-19 14-19 15-19 16-19 17-19 18-19

6

Нормоконтроль

180

2

11,25

19-20

7

Размножение чертежей

40

1

5

20-21

8

Оформление и сдача чертежей заказчику

16

1

2

21-75


Расчёт продолжительности всех полных

путей.

Из сетевой модели (смотри рис. 1) определяем все полные пути:

=10+8,75+15,63+16,67+12,5+9,38+4,38+

+11,25+5+2=95,56 дней;

=10+8,75+15,63+16,67+11,25+10+6,25+

+11,25+5+2=96,8 дней;

+5,63+11,25+5+2=94,94 дней;

=10+8,75+15,63+16,67+11,25+9,58+

+5,63+11,25+5+2=95,76 дней;

=10+8,75+15,63+16,67+9,38+8,75+

+3,13+11,25+5+2=90,56 дней;

=10+8,75+15,63+16,67+11,88+10,63+

+3,75+11,25+5+2=95,56 дней;

=7,5+10+14,06+16,25+12,5+9,38+4,38+

+11,25+5+2=92,32 дней;

=7,5+10+14,06+16,25+11,25+10+6,25+

+11,25+5+2=93,56 дней;

=7,5+10+14,06+16,25+11,88+10,83+

+5,63+11,25+5+2=91,7 дней;

=7,5+10+14,06+16,25+11,25+9,58+

+5,63+11,25+5+2=92,52 дней;

=7,5+10+14,06+16,25+9,38+8,75+3,13+

+11,25+5+2=87,32 дней;

=7,5+10+14,06+16,25+11,88+10,63+

+3,75+11,25+5+2=92,39 дней;

=10+8,75+14,06+16,25+12,5+9,38+4,38+

+11,25+5+2=93,57 дней;

=10+8,75+14,06+16,25+11,25+10+6,25+

+6,25+11,25+5+2=94,81 дней;

=10+8,75+14,06+16,25+11,25+10,83+

+6,2+11,25+5+2=92,95 дней;

=10+8,75+14,06+16,25+11,25+9,58+

+5,63+11,25+5+2=93,77 дней;

=10+8,75+14,06+16,25+9,38+8,75+

+3,13+11,25+5+2=88,57 дней;

=10+8,75+14,06+16,25+11,88+10,63+

+3,75+11,25+5+2=93,57 дней;

=7,5+10+15,63+16,67+12,5+9,38+4,38+

+11,25+5+2=94,31 дней;

=7,5+10+15,63+16,67+11,25+10+6,25+

+11,25+5+2=95,55 дней;

=7,5+10+15,63+16,67+11,88+10,83+

+5,63+11,25+5+2=93,69 дней;

=7,5+10+15,63+15,67+11,25+9,58+

+5,63+11,25+5+2=94,51 дней;

=7,5+10+15,63+16,67+9,38+8,75+3,13+

+11,25+5+2=89,31 дней;

=7,5+10+15,63+16,67+11,88+10,63+

+3,75+11,25+5+2=94,31 дней;

Оптимизация сетевой модели

Критический путь:

 дней.

Короткий путь:

 дней.

Условие прекращения оптимизации:

 дней;

 дней;

 дней;

Так как , то оптимизация не нужна.

Расчёт параметров сетевого графика

Расчёт ранних и поздних сроков наступления события и резерва времени производится по следующим формулам:

·   ранний срок наступления события:

, дни;

·   поздний срок совершения события:

, дни;

·   резерв времени пути:

, дни.

Выводы по проекту

В процессе дипломного проектирования была разработана роботизированная технологическая линия для механической обработки детали типа болт БМПВ-С. 1.01.04.072 на базе токарного станка с ЧПУ - ТПК-125ВН2, фрезерного станка модели СФП-500 и роботов МП-254 и Универсал 5.02.

Спроектированная роботизированная технологическая линия позволяет увеличить годовую программу выпуска от 3000 до 6000 штук и снизить себестоимость изделия с 153,74 руб. до 58,12 руб. Внедрение данной роботизированной технологической линии даёт годовую экономию на 596.220 рублей.

Для механической обработки детали в роботизированной технологической линии используется современный инструмент с механическим креплением твёрдосплавных пластин.

Роботизированная технологическая линия спроектирована с учётом требований безопасности жизнедеятельности и охраны окружающей среды.

Внедрение роботизированной технологической линии даёт возможность интенсификации существующего технологического процесса и стимулирования создания новых прогрессивных процессов.

Внедрение данного участка может явиться шагом к созданию базы для перехода к полностью автоматизированному производству.


Список используемой литературы

1. Аршинов В.А, Алексеев Г.А. «Резание металлов и режущий инструмент», Москва «Машиностроение» 1967.

2. Барановский Ю.В. «Режимы резания металлов» Справочник, Москва «Машиностроение» 1972.

3. Косилова К.Н. «Режимы резания металлов» Справочник, Москва «Машиностроение» 1972.

4. Минина Л.А. «Курс лекций по моделированию систем управления».

5. Васильев Д.В., Чуич В.Г. «Системы автоматического управления» Москва «Высшая школа» 1967.

6. Воронцов Л.Н. «Теория и проектирование контрольных автоматов», Москва 1985.

7. Антонина В.М. «Курс лекций по САУ».

8. Тронов В.Е. «Курс лекций по ТАУ».

9. Герасимов В.Г. «Основы промышленной электроники».

10. Грановский Г.И и В.Г. «Резание металлов» Москва «Высшая школа» 1985.

11. Перов С.С. «Курс лекций по автоматике и микропроцессорной технике».

12. Жаров В.А. «Курс лекций по оборудованию машиностроительных производств».

13. Козырев Ю.Г. «Промышленные роботы», Справочник Москва «Машиностроение» 1988.

14. Маталин А.А. «Технология машиностроения», Москва «Машиностроение» 1995.

15. Момович В.Н. Михайлов Г.М. «Технология производства измерительных инструментов и приборов», Москва «Машиностроение» 1974.

16. Новицкий П.В. «Электрические измерения неэлектрических величин», Ленинград «Энергия» 1975.

17. Осипов-Нефедов «Задачник по расчету режимов резания», Москва 1982.

18. Седых В.Н. «Курс лекций по технологии машиностроения за 7 семестр».

19. Фрайфельд И.А. «Расчеты и конструкции специального режущего инструмента», Москва 1957.

20. Запятный И.И. «Курс лекций по информационно-измерительным устройствам».

21. Запятный И.И. «Курс лекций по электронике и микропроцессорной технике».

22. Чинаев П.И. Старостин А.К. «Автоматическое управление», Москва «Бланкиздат» 1996.

23. «Справочник технолога-машиностроителя» т1, т2, Москва «Машиностроение» 1985.

24. Методические указания МГТУ «СТАНКИН»:

25. №44, №46, №62, №63, №72, №87, №88 №287, №288, №1015, №1080, №1150, №1215, №1261, №1299.

Похожие работы на - Гибкая автоматическая линия для производства деталей типа валов и втулок с разработкой системы управления и информации для обрабатывающего центра

 

Не нашли материал для своей работы?
Поможем написать уникальную работу
Без плагиата!
Без нейросетей!