|
Тип двигателя
|
Частота
вращения, 1/мин
|
Диаметр поршня,
мм
|
Ход поршня, мм
|
Тактность
|
Количество
цилиндров
|
Степень сжатия
|
|
рядный
|
4800
|
110
|
90
|
4
|
2
|
7
|
Собрана
расчетная схема проектируемого двигателя на экране сборки Системы имитационного
моделирования (СИМ) «Альбея» для отладки проекта были использованы
первоначально только газодинамические модули.
Затем
были добавлены в проект модули, рассчитывающие кинематику и динамику
кривошипно-шатунного механизма (КШМ), а также механические потери. Получен
экран сборки в соответствии с рисунком 1.1.
Сформировано поле диаграммы «Графики параметров по углу ПКВ»
с осью абсцисс - угол поворота коленчатого вала (ПКВ) в градусах.
Рисунок 1.1 - Экран сборки двигателя
Заданы ординаты диаграммы:
наименование переменных: давление в цилиндре, во впускной
трубе, в выпускной трубе (Рц, Рвп, Рв
соответственно), площади впускного и выпускного клапанов (Sвп, Sв соответственно),
температура в цилиндре (Тц) с их форматами вывода, (размерность всех данных
приводится в системе СИ);
- диапазоны значений переменных по оси ординат, выводимых на
диаграмму: давления в цилиндре, во впускной трубе, в выпускной трубе от 0 до
200 кПа, площади впускного и выпускного клапанов от 0 до 100 см2,
температура в цилиндре от 0 до 2500 К.
Сформирован перечень переменных в окне «Наблюдения_1» с
форматами их вывода, содержащий исходный и полученные интегральные параметры.
Получен общий вид экрана «1» согласно рисунку 1.2 (см. ось абсцисс,
наименования переменных, их формат и масштаб диаграмм; наименования переменных
с их форматом в окне наблюдения).
Рисунок 1.2 - Экран «1» СИМ «Альбея»
Cформировано
поле диаграммы «Индикаторная диаграмма» с осью абсцисс - угол ПКВ в градусах.
Заданы ординаты диаграммы:
наименование переменных: давление в цилиндре РЦ,
силы на ось поршневого пальца, на стенку цилиндра, вдоль шатуна, по радиусу
кривошипа и тангенциальная сила, крутящий момент (NПП, NСЦ, NВШ, NРК, NТ, МКР
соответственно);
диапазон значений переменных по оси ординат, выводимых на
диаграмму: давления в цилиндре от 0 до плюс 10 MПа, силы на ось
поршневого пальца от минус 15 до плюс 35 кН, сила вдоль шатуна от минус 20 до
плюс 80 кН, сила на стенку цилиндра от минус 1 до плюс 9 кН, сила по радиусу
кривошипа от минус 10 до плюс 90 кН, тангенциальная сила от минус 20 до плюс
180 Н×м.
Сформировано перечень переменных в окне «Наблюдения_2» с
форматами их вывода содержащий исходный и полученные интегральные параметры.
Получен общий вид экрана «3» результатов расчета согласно рисунку 1.3 (см. ось
абсцисс наименовании переменных, их формат и масштаб диаграмм; наименования
переменных с их форматом в окне наблюдения).
Рис. 1.3 - Экран «3». СИМ «Альбея»
Сформированы
файлы, в которые будут выводиться интегральные параметры с форматами их вывода
в зависимости от номера цикла и в которых будут выводиться значения сил,
действующие на детали и крутящий момент в зависимости от угла ПКВ.
1.3 Результаты расчета
Результирующее моделирование рабочего процесса на заданной
частоте вращения коленчатого вала проведено до тех пор, пока коэффициент
наполнения двигателя не будет изменяться в течение восьми циклов.
Получены значения сил, действующие на детали и крутящий
момент в зависимости от угла ПКВ.
По полученным окнам наблюдений и таблицам определены
индикаторные и эффективные показатели, максимальные усилия, действующие на
детали КШМ, проектируемого двигателя, которые внесены в сводную таблицу 1.2.
Таблица 1.2
|
Параметр
|
Расчет,
проведенный по методике [1]
|
Расчет в СИМ
«Альбея»
|
Расхождения D, %
|
|
Эффективная
мощность, кВт
|
64,7
|
64,1
|
-0,91
|
|
Среднее
эффективное давление, МПа
|
0,94
|
0,94
|
0
|
|
Эффективный КПД
двигателя
|
0,307
|
0,316
|
2,90
|
|
Удельный
эффективный расход топлива, г/(кВт×ч)
|
266
|
259
|
2,60
|
|
Индикаторная
мощность, кВт
|
68,0
|
71,0
|
4,42
|
|
Среднее
индикаторное давление, МПа
|
1,04
|
1,09
|
4,82
|
|
Индикаторный
КПД двигателя
|
0,340
|
0,257
|
5,01
|
|
Удельный
индикаторный расход топлива, г/(кВт×ч)
|
235
|
2,48
|
|
Коэффициент
механических потерь
|
0,886
|
0,897
|
1,20
|
|
Коэффициент
наполнения
|
0,871
|
0,895
|
2,75
|
|
Коэффициент
остаточных газов
|
0,063
|
0,038
|
-39,7
|
|
Максимальное
давление цикла, МПа
|
7,53
|
4,74
|
-37,1
|
|
Максимальная
сила, действующая на поршневой палец, кН
|
43,0
|
32,2
|
-25,1
|
|
Максимальная
боковая сила, действующая со стороны поршня на цилиндр, кН
|
3,14
|
5,08
|
61,7
|
|
Максимальная
сила, действующая вдоль шатуна, кН
|
32,1
|
32,3
|
0,600
|
|
Максимальная
сила, действующая вдоль кривошипа, кН
|
23,4
|
28,0
|
19,6
|
|
Максимальная
сила, действующая по касательной к кривошипу, кН
|
28,2
|
20,6
|
-26,9
|
|
Максимальный
крутящий момент, кН×м
|
0,900
|
0,849
|
-5,67
|
В ходе расчета двигателя в системе имитационного
моделирования «Альбея» удалось получить мощность, практически равной мощности
при расчете по методике [1].
Однако ряд параметров существенно отличается: коэффициент
остаточных газов уменьшился на 30,1 процента. Это произошло из-за регулировки
длин впускных и выпускных труб и их площадей. В результате чего увеличили
количество свежего заряда, поступающего в цилиндр двигателя в процессе впуска.
В то время как коэффициент наполнения увеличился на 2,75 процентов,
максимальное давление цикла уменьшилось на 37,1 процента, а максимальная боковая
сила, действующая со стороны поршня на цилиндр увеличилась на 61,7 процентов. К
другим значительным изменениям стоит отнести падение максимального давления
цикла на 37,1 процента и снижение сил, действующих на поршневой палец и по
касательной к кривошипу на 25,1 процента и 26,9 процента соответственно.
Причиной расхождения может быть несовершенство методики [1] и
человеческий фактор при ручном расчете с вероятностью ошибок. Методика расчета
по системе имитационного моделирования «Альбея» отличается от методики [1] тем,
что методика расчета [1] не учитывает некоторые параметры, влияющие на
показатели двигателя, расчет ведется по обобщенным формулам.
2. Расчет теплонапряженного состояния поршневой
группы методом конечных элементов
.1 Цель работы
Целью работы является изучение напряжений, возникающих в
материале деталей цилиндропоршневой группы, и проведение анализа по изменению
конструкции деталей для обеспечения их работоспособности.
.2 Порядок выполнения работы
Созданы
трехмерные модели рассчитываемых деталей в SolidWorks. Получены чертеж
поршня в соответствии с рисунком 2.1 и чертеж поршневого кольца в соответствии
с рисунком 2.2.
Рисунок 2.1 - Чертёж поршня М (1:2,5)
Рисунок 2.2 - Чертеж поршневого кольца М (1:1)
Заданы
материал деталей: поршень - легированный алюминий (сплав 2018); поршневое
кольцо - литая углеродистая сталь.
В программе CosmosWorks назначены нагрузки на рассчитываемые
детали, полученные из динамического расчета. Получены общие виды схем
нагружения в соответствии с рисунками 2.3 и 2.4.
Рисунок 2.3 - Нагрузки на поршень
|
Рисунок 2.4 -
Нагрузки на кольцо
|
|
Заданы
следующие нагрузки для поршня:
- давление газов Рг на днище поршня с учетом давления
в кривошипной камере, равное 4,74 МПа;
тепловое воздействие на днище поршня, заданное температурой
Т, равной 593 К;
боковое усилие N на поршень со стороны цилиндра,
равное 5,08 кН;
максимальная инерционная нагрузка, заданная ускорением j,
действующим на поршень, равным 10,3 км/с2;
сила на бобышки поршня со стороны поршневого пальца задана с
помощью ограничения.
Заданы следующие нагрузки для поршневого кольца:
реакция сил упругости поршневого кольца на стенку цилиндра Pупр, равная 25 Н;
давление поршневых газов Рг на верхнюю кромку кольца,
равное 4,74 МПа;
усилие при одевании кольца на поршень Р, равное 16 Н;
максимальная инерционная нагрузка, заданная ускорением j,
действующим на поршневое кольцо, равным 10,3 кг/с2;
ограничение (фиксация) кольца в сечении напротив замка.
.2.5 Проведен расчет на прочность поршня и поршневого кольца,
определены максимальные напряжения, действующие в материале расчетных деталей,
напряжения сравнены с допускаемыми, определен запас прочности.
2.3 Результаты
Максимальные напряжения и коэффициенты запаса представлены в
сравнительной таблице 2.1.
|
Рисунок 2.5 - Напряжения в поршне по
Мизесу
|
Рисунок 2.6 - Перемещения в поршне
|
|
Рисунок 2.7 - Напряжения в поршневом
кольце по Мизесу
|
Рисунок 2.8 - Перемещения в поршневом кольце
|
|
Рисунок 2.9 - Деформации при надевании
кольца
|
Рисунок 2.10 - Напряжения при надевании
кольца
|
Таблица 2.1
|
Расчетное
сечение
|
Напряжения,
рассчитанные по методике [1], МПа
|
Допускаемые
напряжения, МПа
|
Напряжения,
рассчитанные в CosmosWorks, МПа
|
Коэффициент
запаса
|
|
Днище поршня
(изгиб)
|
71,7
|
150
|
996
|
0,185
|
|
Поршневая
кольцевая перемычка
|
14,6
|
40,0
|
16,1
|
1,85
|
|
Сечение поршня,
ослабленное каналами для отвода масла
|
19,9
|
30,0
|
38,8
|
0,619
|
|
Юбка поршня
|
-
|
-
|
7,12
|
-
|
|
Сечение
поршневого кольца, напротив его замка в рабочем состоянии
|
303
|
450
|
231
|
2,12
|
|
Сечение
поршневого кольца, напротив его замка при надевании на поршень
|
435
|
450
|
345
|
1,43
|
Поршневое кольцо работоспособно.
Поршень неработоспособен.
Наибольшими напряженными местами в поршне являются:
днище поршня с напряжением 996 МПа, коэффициент запаса 0,185.
сечение поршня, ослабленное каналами для отвода масла с
напряжением 38,8 МПа, коэффициент запаса 0,619.
Имеются существенные различия в полученных значениях
напряжений:
напряжение в днище поршня, рассчитанное в CosmosWorks больше
в 13 раза, чем напряжение, рассчитанное по методике [1];
напряжение в сечение поршня, ослабленное каналами для отвода
масла, рассчитанное в CosmosWorks больше почти в 2 раза, чем напряжение,
рассчитанное по методике [1].
Причины:
возможно, произошла ошибка при расчетах по методике [1];
возможно, были заданы неверные начальные данные при расчетах:
по методике [1]; в системе имитационного моделирования «Альбея»; в CosmosWorks;
различия методик - в программе CosmosWorks учитывалась
инерционная сила, действующая на поршень;
в программе CosmosWorks использовался материал со свойствами
отличными от материала, применявшегося при расчетах по методике [1].
При необходимости следует изменить поршень конструктивно:
увеличить толщину днища поршня, добавить ребра жесткости или силовой каркас.
Так же возможно поменять материал поршня на более прочный.
3.
Расчет теплонапряженного состояния деталей КШМ методом конечных элементов
3.1 Цель работы
Целью работы является изучение напряжений, возникающих в
материале деталей КШМ, и проведение анализа по изменению конструкции деталей
для обеспечения их работоспособности.
3.2 Порядок выполнения работы
Созданы
трехмерные твердотельные модели рассчитываемых деталей в SolidWorks. Получены чертеж пальца,
чертеж шатуна и чертеж крышки в соответствии с рисунками 3.1, 3.2 и 3.3.
Рисунок 3.1 - Чертеж пальца М (1:1)
Задан материал деталей: шатун и поршневой палец - серый
легированный чугун.
Рисунок 3.2 - Чертеж крышки шатуна М (1:1)
Рисунок 3.3 - Чертеж шатуна М (1:2)
В программе CosmosWorks назначены нагрузки на рассчитываемые детали,
полученные из динамического расчета, а также требуемые ограничения.
Заданы
следующие нагрузки на поршневой палец. Получена схема нагрузки согласна рисунку
3.4:
- нагрузка от поршневой головки шатуна (распределенная
нагрузка) Р, равная 32,2 кН;
максимальная инерционная нагрузка, заданная ускорением,
действующим на поршневой палец j, равная 10,3 км/с 2;
|
Рисунок 3.4 -
Нагрузки на поршневой палец
|
Заданы
следующие нагрузки на шатун. Получена схема нагрузки согласно рисунку 3.5:
сила
со стороны поршневого пальца на верхнюю поршневую головку шатуна S, равная 34,2 кН;
- максимальная инерционная нагрузка заданная ускорением,
действующим на шатун j, равная 11,4 км/с2;
сила со стороны шатунной шейки коленчатого вала, заданная с
помощью ограничения (фиксации).
Рисунок 3.5 - Нагрузки на шатун
Проведен
усталостный расчет на прочность поршневого пальца и шатуна
Проанализированы
полученные данные:
определены
максимальные напряжения, действующие в материале расчетных деталей;
- напряжения сравнены с допускаемыми напряжениями;
напряжения сравнены с рассчитанными по методике [1];
определен запас прочности;
сделано заключение о работоспособности деталей.
3.3 Результаты вычисления напряжения
Получены схемы распределения напряжений и перемещений в
поршневом пальце и в элементах шатуна в соответствии с рисунками 3.6 - 3.11:
Рисунок 3.6 - Напряжения в поршневом пальце
|
Рисунок 3.7 -
Перемещения в поршневом пальце
|
|
|
Рисунок 3.8 - Напряжения в шатуне Рисунок 3.9 - Перемещения в шатуне
|
|
|
Рисунок 3.10 - Перемещения в крышке
шатуна Рисунок 3.11 - Напряжения в крышке
шатуна
|
|
Максимальные напряжения в опасных сечениях представлены в
таблице 3.1.
Таблица 3.1
|
Расчетное
сечение
|
Напряжения,
рассчитанные по методике [1], МПа
|
Допускаемые
напряжения, МПа
|
Напряжения,
рассчитанные в CosmosWorks, МПа
|
Коэффициент
запаса прочности
|
|
Палец в среднем
сечении (изгиб)
|
120
|
250
|
200
|
1,25
|
|
Сечение пальца
между бобыш-кой поршня и поршневой го-ловки шатуна
|
89,0
|
250
|
155
|
1,61
|
|
Наружная
поверхность поршневого пальца
|
133
|
450
|
255
|
1,76
|
|
Внутренняя
поверхность пальца
|
198
|
450
|
270
|
1,67
|
|
Поршневая
головка шатуна
|
142
|
210
|
194
|
1,08
|
|
Стержень шатуна
|
226
|
250
|
177
|
1,41
|
|
Крышка
кривошипной головки шатуна (изгиб)
|
68,0
|
250
|
21,0
|
11,9
|
Все детали работоспособны.
Имеются существенные различия в полученных значениях
напряжений:
напряжение в среднем сечении пальца, рассчитанное в
CosmosWorks больше в 1,7 раза, чем напряжение, рассчитанное по методике [1];
напряжение на наружней поверхности поршневого пальца,
рассчитанное в CosmosWorks больше почти на 92 процента, чем напряжение, рассчитанное
по методике [1];
напряжение в сечение пальца между бобышкой поршня и поршневой
головки шатуна, рассчитанное в CosmosWorks больше в 1,7 раз, чем напряжение,
рассчитанное по методике [1];
напряжение в крышке кривошипной головки шатуна, рассчитанное
в CosmosWorks меньше в 133 раз, чем напряжение, рассчитанное по методике [1].
Причины большого различия напряжения пальца в среднем
сечении, сечение пальца между бобышкой поршня и поршневой головки шатуна и
наружной поверхности пальца (расхождение напряжений 66,7 процентов, 74,1
процента и 91,7 процентов) в том, что используются различные методики расчета,
наличие человеческого фактора с вероятностью ошибок, использования материала со
свойствами отличными от материала, применявшегося при расчетах по методике [1].
4. Расчёт теплонапряжённого состояния корпусных
деталей методом конечных элементов
4.1
Цель работы
Целью работы является изучение напряжений, возникающих в
материале коленчатого вала и гильзы цилиндра, и проведение анализа по изменению
конструкции деталей для обеспечения их работоспособности.
4.2 Порядок выполнения работы

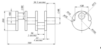
Созданы трехмерные твердотельные модели рассчитываемых
деталей: коленчатого вала и гильзы цилиндра в SolidWorks, и получены их чертежи в
соответствии с рисунками 4.1 и 4.2.
Рисунок 4.2 − Чертеж гильзы цилиндра М (1:2)
Заданы материалы деталей: коленчатый вал - серый легированный
чугун, гильза цилиндра - легированная сталь.
В программе CosmosWorks назначены нагрузки на рассчитываемые
детали, полученные из динамического расчета, а также требуемые ограничения.
Заданы следующие нагрузки на коленчатый вал:
сила, действующая по касательной к кривошипу на шатунную
шейку коленчатого вала, равная 20,6 кН;
сила, действующая вдоль кривошипа на шатунную шейку
коленчатого вала, равная 28,1 кН;
максимальная инерционная нагрузка, действующая на коленчатый
вал, задана угловой скоростью вращения, равной 10275 м/с2 - максимальный
крутящий момент на носке коленчатого вала, задан с помощью ограничения
(фиксации);
- реакции на коренных опорах вращения заданы с помощью
шарнирного ограничения (подшипника).
Заданы следующие нагрузки на гильзу цилиндра:
давление газов Рг на гильзу цилиндра вблизи верхней мертвой
точки, равное 4,74 МПа;
тепловое воздействие на гильзу, заданное температурой Т,
равной 593 К;
боковая сила, действующая со стороны поршня на цилиндр,
равная 5,08 кН;
сила, действующая от блока цилиндров на опорные поверхности
гильзы цилиндра, заданная ограничением (фиксация).
Получена схема нагружения гильзы цилиндра в соответствии с
рисунком 4.4.
|
Рисунок 4.4 −
Нагрузки, действующие на рассчитываемую гильзу цилиндра
|
Проведен расчет на прочность коленчатого вала и гильзы
цилиндра.
Проанализированы полученные данные:
определены максимальные напряжения, действующие в материале
расчетных деталей;
сравнены с допускаемыми напряжениями;
определены коэффициенты запасы прочности;
сделаны заключения о работоспособности деталей.
.3 Результаты вычисления напряжения
Получены схемы распределения напряжений и перемещений в
коленчатом валу и в гильзе цилиндра в соответствии с рисунками 4.5 - 4.8:
|
Рисунок 4.5 − Результаты расчета напряжений по Мизесу
|
Рисунок 4.6 - Результаты расчёта перемещений
|
|
Рисунок 4.7 - Результаты расчёта напряжений по Мизесу
|
Рисунок 4.8 − Результаты расчёта
перемещений
|
Максимальные напряжения в опасных сечениях представлены в
таблице 4.1.
Таблица 4.1
|
Расчетное
сечение
|
Напряжения
рассчитанные по методике [1], МПа
|
Допускаемые
напряжения, МПа
|
Напряжения,
рассчитанные в Cosmos-Works, МПа
|
Коэффициент
запаса прочности
|
Рекомендуемый
коэффициент запаса прочности
|
|
Шатунная шейка
коленчатого вала
|
10,1
|
115
|
97
|
1,19
|
3 - 5
|
|
Коренная шейка
коленчатого вала
|
8,52
|
115
|
26,9
|
4,28
|
3 - 5
|
|
Щека коленчатого
вала
|
14,8
|
150
|
36
|
4,16
|
2 - 3
|
|
Внутренняя
стенка гильзы цилиндра
|
74,5
|
150
|
315
|
0,48
|
-
|
|
Наружная стенка
гильзы цилиндра
|
24,5
|
150
|
85
|
1,76
|
-
|
Данный коленчатый вал работоспособен.
Выявлены различия в результатах, полученных по методике [1] и
в CosmosWorks:
напряжение щеки коленчатого вала, рассчитанное в CosmosWorks
меньше в 2,4 раза, чем напряжение, рассчитанное по методике [1].
Объяснить это можно тем, что:
возможно, произошла ошибка при задании начальных данных, при
расчетах;
в методике [1] использовались упрощённые формулы, а в
CosmosWorks используется метод конечных элементов;
в программе CosmosWorks использовался материал со свойствами
отличными от материала, применявшегося при расчетах по методике [1].
Данная гильза цилиндра неработоспособна.
Наибольшими напряженными местами в гильзе являются:
внутренняя стенка гильзы цилиндра с напряжением 315 МПа,
коэффициент запаса 0,48;
наружная стенка гильзы цилиндра с напряжением 85 МПа,
коэффициент запаса 1,76.
Выявлены различия в результатах, полученных по методике [1] и
в CosmosWorks:
напряжение внутренней стенки гильзы цилиндра, рассчитанное в
CosmosWorks больше в 4,2 раза, чем напряжение, рассчитанное по методике [1].
напряжение наружной стенки гильзы цилиндра, рассчитанное в
CosmosWorks больше в 3,5 раза, чем напряжение, рассчитанное по методике [1].
Объяснить это можно тем, что:
возможно, произошла ошибка при расчетах по методике [1];
возможно, были заданы неверные начальные данные, при расчете
по методике [1], для системы имитационного моделирования «Альбея», CosmosWorks;
различие методик в программе CosmosWorks учитывается боковая
сила, действующая на гильзу цилиндра;
в программе CosmosWorks использовался материал со свойствами
отличными от материала, применявшегося при расчетах по методике [1].
Предлагается поменять материал гильзы на более прочный.
Список
литературы
двигатель моделирование прочностной кривошипный
1. Расчет
автомобильных и тракторных двигателей: учебное пособие для вузов А.И. Колчин,
В.П. Демидов. - 3-е изд., перераб. и доп. - М.: Высшая школа, 2003.
2. Система
имитационного моделирования «Альбея» (ядро): руководство пользователя;
руководство программиста: учеб. пособие / В.Г. Горбачев [и др.]. Уфимск. гос.
авиац. техн. ун-т. - Уфа, 1995. - 112 с.
3. Методические
указания по моделированию рабочих процессов двигателей внутреннего сгорания в
интерактивной системе имитационного моделирования «Альбея» / И.С. Губайдуллин
[и др.]. Уфимск. гос. авиац. техн. ун-т. - Уфа, 1997. - 43 с.
4. Моделирование
механических потерь двигателей внутреннего сгорания в системе имитационного
моделирования «Альбея»: Методические указания для бакалавров направления
«Энергомашиностроение» /Уфимск. Гос. Авиац. Техн. Ун-т; Сост.: С.А. Загайко. -
Уфа, 1996. - 74 с.
. Самоучитель
SolidWorks 2006: учеб. пособие /
Н.Ю. Дударева, С.А. Загайко. - СПб: БХВ-Петербург, 2006. - 336 с.
. SolidWorks
2007 на примерах: учеб. пособие / Н.Ю. Дударева, С.А. Загайко. - СПб:
БХВ-Петербург, 2007. - 528 с.