Разработка противоболевого электронейростимулятора
Содержание
Содержание
Введение
. Противоболевая электронейростимуляция
.1 Выбор параметров стимулирующего тока
.2 Требования к электродам для ЧЭНС
.3 Требования к конструкции стимулятора
. Разработка противоболевого электронейростимулятора
.1 Структурной схемы противоболевого электронейростимулятора
.2 Расчёт времязадающих цепей
.3 Проектирование выходного каскада
.3.1 Расчёт параметров выходного каскада
.3.2 Моделирование работы выходного каскада
.3.3 Определение КПД выходного каскада
.4 Схема измерений тока
. Расчёт блока питания
. Обоснование выбора элементной базы
Заключение
Список использованных источников
Введение
Современная медицина тесно связана с созданием новых аппаратных и
технических средств для диагностики и лечения заболеваний. Одним из важнейших
направлений является разработка аппаратуры для эффективного лечения болевых
синдромов в различных областях медицины.
Очень часто боль является патогенным фактором, который может усугубить
течение заболевания, становясь препятствием на пути к выздоровлению. Она
представляет собой сложную реакцию организма. Особенно неблагоприятное действие
на состояние пациента способны вызывать послеоперационный болевой синдром,
острые боли травматического происхождения, а так же боль при родах.
Медикаментозные способы обезболивания имеют ряд серьезных недостатков.
Наиболее важными из которых являются недостаточная анальгетическая
эффективность, угнетение деятельности жизненно важных органов и систем. Поэтому
заметно возрос интерес к использованию способов обезболивания, связанных с
воздействием слабых электрических токов на центральную и периферическую нервную
систему человека.
Достоинством методов обезболивания, связанных с воздействием
электрического тока на организм человека, является то, что в них в качестве действующего
лечебного фактора используется электрический ток, который является адекватным
раздражителем биологических тканей, что дает высокую потенциальную
эффективность электроанальгезии, отсутствие побочных явлений и противопоказаний
при применении в клинической практике. Можно выделить несколько направлений в
развитии методов электрообезболивания: общая электороанастезия,
электропунктура, периферическая электроанальгезия. [1]
1. Противоболевая электронейростимуляция
Рассмотрим подробно периферическую электроанальгезию. Шилли одним из
первых использовал электростимуляцию спинномозговых структур для подавления
болей, не поддающихся другим методам лечения. Он же обратил внимание на то, что
чрескожная стимуляция периферических нервов (ЧЭНС) дает хороших результат.
Исследования показали, что она приводит к уменьшению скорости проведения и
снижения интенсивности пульсации в тонких волокнах нервов, ответственных за
проведение болевых импульсов. В результате этого болевые посылки не достигают
областей мозга, воспринимающих боль.
ЧЭНС применяется для лечения хронических болевых синдромов нейрогенного
происхождения в ортопедии, травматологии и других областях медицины. ЧЭНС
привлекает внимание врачей прежде всего своей простотой, доступностью,
безопасностью, широким спектром возможного применения.
При ЧЭНС электроды в виде двух проводящих эластичных пластин накладывают
на кожу пациента в проекции соматических нервных стволов, иннервирующую зону
боли. После включения стимулирующего тока под электродами возникают ощущения
покалывания, вызванные местным действием тока. Длительность сеансов ЧЭНС
определяется достижением необходимого эффекта обезболивания. Выбор области
расположения электродов на теле пациента ведется по определенным медицинским
показаниям.
1.1 Выбор параметров стимулирующего тока
Для выбора параметров тока стимуляции нет единого правила. Наиболее часто
при ЧЭНС регулируются длительность импульсов и частота их следования. Диапазоны
регулировки у различных стимуляторов лежат в области десятков-сотен, редко -
тысяч микросекунд и десятков-сотен герц. Амплитуда тока не превышает десятков
миллиампер и зависит от площади электродов.
Между тем, усиление эффективности ЧЭНС требует увеличения плотности тока,
которая ограничивается накожными раздражающими эффектами - ожогами, болевыми
ощущениями под электродами. Поэтому достижение обезболивания при ограниченных
амплитудах тока возможно путем увеличения порога болевого раздражения, которое
зависит от формы стимулирующего тока. Исследования возбудимости нервных волокон
показали, что различие между порогами болевого и сенсорного раздражения
возрастает при укорочении длительности импульса и увеличении крутизны его
фронта. Таким образом, для противоболевой стимуляции следует выбирать стимулы с
коротким фронтом, длительность которого не превышает единиц процентов от
длительности стимула. Однако уменьшение длительности ограничивается величиной
времени релаксации тока в тканях, окружающих возбудимую структуру. Уменьшение
чрескожных эффектов может быть также достигнуто за счет увеличения частоты
следования стимулов. Но необходимо учитывать, что при низких частотах
возрастают болезненные ощущения под электродами, а при слишком высоких - резко
падает эффективность стимуляции.
1.2 Требования к электродам для ЧЭНС
Электроды должны обеспечивать надежность и удобство их фиксации на коже
пациента в течение всего периода лечения. Материал электродов должен быть
биологически нейтральным, обладать устойчивостью к одному из распространенных
методов стерилизации. Выбор материала и конструкции электрода зависит от
функционального назначения стимулятора. Для индивидуальных аппаратов
используются электроды прямоугольной формы из эластичных токопроводящих
материалов, электроды большой длины необходимо выполнять из металла в виде
гибких лент тонкой фольги или сетки.
Электроды для послеоперационного обезболивания закрепляются на теле
пациента на весь период лечения, поэтому к ним предъявляются дополнительные
требования по эластичности, хорошему контакту с кожей, отсутствию раздражения
кожи.
Для электродов многоразового использования разработан специальный
материал, обладающий малым удельным сопротивлением, высокой пористостью,
эластичностью и малой плотностью. Он представляет собой спрессованный брикет из
цилиндрических непрерывных спиралей биологически нейтральных проволок диаметром
0,05..0,15 мм. Такие электроды достаточно легкие и закрепляются на коже с
помощью лейкопластыря. [2]
1.3 Требования к конструкции стимулятора
По своему конструктивному выполнению аппаратура для периферической
анальгезии должна соответствовать техническим требованиям, предъявляемым к
электромедицинской аппаратуре. При разработке стимулятора необходимо применять
радиокомпоненты, обеспечивающие высокую надежность, малые габариты, вес и
экономичность устройства. Части конструкции стимулятора должны быть изготовлены
из коррозийно-стойких материалов или защищены от коррозии специальными
покрытиями. Стимулятор должен быть устойчив к дезинфекции одним из применяемых
в лечебных учреждениях способов. Конструкция его должна быть технологична при
производстве, обеспечивать удобство в работе и ремонтопригодность, а также
обеспечивать полную электробезопасность персонала и пациентов.[3]
2. Разработка противоболевого электронейростимулятора
.1 Структурной схемы противоболевого электронейростимулятора
На рисунке 1 представлена структурная схема противоболевого
электронейростимулятора.
Рисунок 1 - Структурная схема противоболевого электронейростимулятора.
Схема работает следующим образом. Задающий генератор 1 формирует импульсы
длительностью t2 = 4 мкс и периодом следования t1 = 10 мкс (рисунок 2а). С выхода
генератора импульсы поступают на первый вход модулятора.
Задающий генератор 2 формирует импульсы длительностью t3 = 2 мс и частотой следования
изменяемой в пределах от 10 до 150 Гц (рисунок 2б). Эти импульсы поступают на
второй вход модулятора.
С выхода модулятора получаем пачки импульсов, форма которых определяется
задающим генератором 2, а импульсы заполнения определяются задающим генератором
1 (рисунок 2в). Выходные сигналы модулятора поступают на схему усиления, где
усиливаются до значений необходимых для нормальной работы выходного каскада.
Выходной каскад формирует биполярные импульсы амплитудой 70 мА (рисунок 2г),
после чего сигнал через электроды подаётся на тело пациента.
Рисунок 2 - Временные диаграммы с выхода:
а) задающего генератора 1; б) задающего генератора 2;
в) модулятора; г) выходного каскада.
В цепи пациента находится схема измерения тока, которая передаёт
измеренные значения на ЦИ. Блок питания преобразует сетевое напряжение 220 В,
50 Гц в напряжение, необходимое для стабильной работы каждого блока схемы.
.2 Расчёт времязадающих цепей
Задающие генераторы 1 и 2 собраны на микросхеме К155ЛА3 по схеме
показанной на рисунке 3.
Рисунок 3 - Схема задающего генератора
Пусть на выходе 1 в начальный момент времени логическая единица, равная
напряжению логической единицы ТТЛ - логики 2,4В. На входах 1 и 2 - логический
ноль. Ёмкость С1 начинает заряжаться с τ1 = R2*С1. Напряжение на входе 2 уменьшается по экспоненте. [4]
вх2 = Епexp(-tи/ τ) (1)
При Uвх2 = Uпор = 0,4В напряжение на выходе 2 меняется на логическую
единицу. В этот момент на выходе 1 - логический ноль. Ёмкость С2 заряжается с
постоянной времени τ2 = R1*С2.
Таким образом, продолжительность импульсов на выходе 1 определяются τ1 = R2*С1, а продолжительность пауз определяется τ2 = R1*С2. Из формулы (1) следует:
τ = t / ln2 ,
(2)
где t - длительность паузы или
длительность импульса.
Параметры задающего генератора 1:
и = 4 мкс tп = 6 мкс
τ1 = 5,77 мкс. С1 = 43 нФ, R2 = 130 Ом
τ2 = 8,66 мкс С2 = 43 нФ, R1 = 200 Ом
Параметры задающего генератора 2:
tи = 2
мс
Так как у задающего генератора 2 частота меняется от 10 до 150 Гц за счет
изменения длительности паузы, то tп =
4,67 мс…98 мс
τ1 = 2,89 мс. С1 = 3,9 мкФ, R2 = 750 Ом
τ2 = 6,74 мс…141,4 мс С2 = 47 мкФ,
R1 = R0 + ΔR , (3)
где R0 = 150 Ом - постоянный резистор;
ΔR = 3,3кОм - переменный резистор,
обеспечивающий изменение частоты в диапазоне от 10 до 150 Гц.
На принципиальной схеме С3 = 3,9 мкФ, R5 = 750 Ом, С4 = 47 мкФ, R3=150 Ом, R4 =
3,3 кОм.
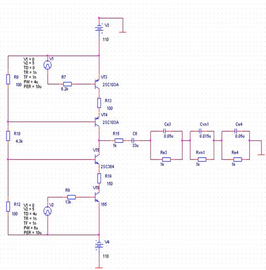
2.3 Проектирование выходного каскада
.3.1 Расчёт
параметров выходного каскада
С выходов задающих генераторов 1 и 2 импульсы поступают на вход
логического элемента И-НЕ, выполняющего роль модулятора. На выходе модулятора
пачки импульсов амплитудой 5В. На VT1 и VT2 собран эмиттерный повторитель,
который обеспечит требуемый ток.
Выходной каскад собран на транзисторах VT3 - VT6. VT3, VT6 - управляемые ключи, а VT4, VT5 -
источники тока. VT3, VT4 - 2SC103A. VT5, VT6 - 2SC364.
[5] Максимальный ток коллектора VT3 80
мА при β
= 100, следовательно,
ток базы насыщения 0,8 мА. Трансформатор Т1 ММТИ166 с коэффициентом передачи 1.
Напряжение, подаваемое во вторичной обмотке, равно 5В.
R7 =
5В/0,8мА ≈ 6,2 кОм. (4)
Для VT6 Ik max = 40мА, β = 100, отсюда Iб нас = 0,4мА и
R8 =
5В/0,4мА ≈ 13 кОм. (5)
Для того чтобы открыть VT3, VT6 потребовалась мощность Р2 =
5В*(0,8мА+0,4мА)=6мВт. Следовательно, эмиттерный повторитель на VT1, VT2 должен обеспечить мощность Р1 = 7мВт. При питании 5В ток
равен 1,4 мА.
1 2Т301Г Ik max = 10мА, β
= 10;
Для обеспечения выходного тока 1,4 мА базовый ток на транзисторах
б = Ik
/ β = 0,14 мА, (6)
где Ik =1,4мА; β
= 10.
На выходе модулятора 5В, следовательно,
6 = 5В/0,14мА = 36 кОм. (7)
Ёмкость С5 предназначена для устранения постоянной составляющей, которая
вводила бы сердечник трансформатора в насыщение.
τ = R6*С5 > τи (8)
τи = 10 мкс
С5=3 нФ.
Для обеспечения постоянного режима работы источников тока необходимо
чтобы IVT4, IVT5 были согласованы с длительностью стимулирующих
импульсов:
4*tи = IVT5*tп (9)
tи =
4мкс tп = 6мкс.
Для того, чтобы напряжение на разделительной ёмкости С6 после переходного
процесса было равным нулю должно выполняться условие
4 = 1,5 IVT5 .
Т. к. амплитуда тока на выходе электростимулятора 70 мА, то
IVT4 =
42 мА, а IVT5 = 28 мА.
противоболевой электронейростимулятор цепь ток
Uб VT4 = Uб VT5 = Uб
(Uб - 0,6В)/R13 = IVT4 =
42 мА (10)
Возьмём R13 = 100 Ом, тогда для обеспечения
тока IVT5 = 28 мА,
R14 =
1,5*R13 = 150 Ом. Uб = 4,8 В. Рассчитаем делитель для обеспечения такого
напряжения на базе.
(11)
При
этом должно выполняться условие:
, (12)
13* β = 10000
Рассчитаем
напряжение питания в худшем случае, при Rн=1,2 кОм
п
= IVT4 (Rн+R13+R15) (13)
п
=42мА(1200Ом+100Ом+ 1000Ом) = 110 В.
R15 -
измерительный резистор (выбор его значения будет описан ниже).
Выберем
номиналы резисторов на основании уравнений (11) и (12):
R9 = 100 Ом, R12 =
100 Ом, R10 = 4,3 кОм, R11 = 0 Ом (R11-
перестраиваемый резистор и при выходном токе 70 мА его сопротивление должно
равняться 0).
Для
обеспечения выходного тока IVT4 = 0 необходимо чтобы Uб = 0,6В. В
этом случае из уравнений (11) следует, что R11=30 кОм.
Номинал
С6 выбирается из условия неискажённой передачи импульсов в нагрузку.
τ = Rн*С6 > τи (14)
τи =10 мкс
С6=330
нФ (Rн=300 Ом).
.3.2
Моделирование работы выходного каскада
Проведём проверку работы выходного каскада при помощи пакета Orcad [6]. Соберём схему выходного каскада
(рисунок 4). Вторичные обмотки трансформатора заменим на источники импульсного
напряжения, генерирующие импульсы заданной длительности и амплитудой 5В.
Сопротивление регулирующего резистора R11 = 0 (случай максимального тока в нагрузке на схеме отсутствует).
Моделирование проведем для двух случаев: на активной нагрузке и на модели
ткани.
Схема моделирования на активной нагрузке (Rн=1,2 кОм) представлена на рисунке 4.
Рисунок 4 - Схема выходного каскада с активной нагрузкой.
Рисунок 5 - Импульсы тока на нагрузке.
Рассмотрим работу выходного каскада, когда нагрузкой служит модель ткани.
Схема представлена на рисунке 6. Здесь Rэк сопротивление перехода электрод-кожа, Сэк емкость этого
перехода, Rвн и Свн соответствуют сопротивлению
и емкости глубоко лежащих тканей. Для электродов площадью несколько см2 и
постоянной составляющей тока в несколько десятков мА:
Rэк =1
кОм; Сэк =0.05 мкФ; Rвн =1 кОм; Свн
=0.01 мкФ.
Рисунок
6 - Эквивалентная схема участка ткани

Рисунок 7 -
Схема выходного каскада с нагрузкой в виде эквивалентного участка ткани.

Рисунок 8 - Импульсы тока на ткани.
2.3.3
Определение КПД выходного каскада
Для определения КПД схемы необходимо определить мощность, потребляемую
схемой от источников питания и мощность, выделяемую в нагрузке.
, (15)
где
Uпит=110В, Rн=1,2 кОм
Pпот=20,2Вт
Ррас
= (IRн)2*Rн*fmin*tи*Nимп*Nпач ,
Где
IRвн=46 мА, Rн=1,2 кОм;
fmin -
минимальная частота следования пачек импульсов;
tи -
длительность пачки импульсов;
Nимп - число
импульсов в пачке;
Nпач - число
пачек (для расчёта примем Nпач =1).
Получим
Ррас =8,4Вт.
КПД
= (Ррас/Рпот)*100% = 41,5%
2.4 Схема измерения тока
Измерение тока протекающего в цепи пациента будем проводить при помощи
измерительного резистора R15,
пикового детектора на высокочастотном диоде VD1, C7 и
дифференциального усилителя собранного на ОУ DA1. Ток, протекающий через пациента, будет создавать падение
напряжения на измерительном резисторе R15 = 1 кОм. Номинал резистора R15 выбираем, исходя из условия регистрации тока 1мА и выше. При амплитуде
1мА амплитуда положительных импульсов составит 0,6 мА.
При R15 = 1 кОм падение напряжения
составит 0,6В, которое откроет VD1.
Рассмотрим случай, когда через пациента течёт ток 70 мА. В этом случае
амплитуда положительных импульсов составит 42 мА, а амплитуда отрицательных 28
мА. Измерение будем производить по положительным импульсам. На измерительном
резисторе U = R15*I+ =
34,4 В. Учитывая падение напряжения 0,6В на VD1 получим на С7 напряжение 33,8В.
Рассчитаем параметры пикового детектора. Допустим в некоторый момент ток
в цепи пациента 70 мА, значит напряжение на С7 33,8В. Затем ток резко
уменьшается до 1мА, следовательно на С7 0,6В. Так как диод VD1 открывается, когда напряжение на С7
меньше напряжения на входе на 0,6 В, а емкость С7 разряжается через входное
сопротивление усилителя, то исходя из этих условий мы можем определить значение
ёмкости. Возьмём время задержки между изменением тока и индикацией 3с.
Необходимо выбрать такое τ, чтобы по истечении 3с напряжение на С7 было 0,6В.
напряжение на ёмкости изменяется по закону:
= Uз exp(-t/τ), (16)
= 0,6В, Uз = 33,8В, t = 3с,
отсюда τ = 0,75с.
Необходимо учесть погрешность измерения. Допустим, стимулятор работает на
самой низкой частоте следования пачек импульсов 10Гц. Длительность пауз между
пачками составит 98мс. Рассмотрим худший случай, когда на индикацию выводится
напряжение на ёмкости в конце паузы между импульсами. Тогда напряжение на С7
составит exp(-t/τ) = exp(-0,098/0,85) = 0,88 от
действительного напряжения на R15.
Напряжение с ёмкости С7 поступает на делитель напряжения на R16 = 3,3кОм и R17 =100 Ом, уменьшающий напряжения в
34 раза. С R17 снимаем напряжения в диапазоне от
0,029В до 1В. Для того, чтобы собственные шумы не вносили существенных
погрешностей выберем прецизионный, малошумящий ОУ КР140УД14А с Uсм = 2мВ << минимального
сигнала на входе и Iвх=2нА.
Коэффициент усиления ДУ выберем 5, максимальное напряжение на выходе 5В, что на
4В меньше напряжения питания 9В, что обеспечит неискажённую передачу [7].
В соответствии с коэффициентом усиления выберем
(17)
21
= R20 = 510кОм, R18 = R19 = 100кОм.
При сопротивлениях входных резисторов R18,19 ток утечки создаст падение
напряжения 200мкВ<< минимального сигнала на входе (29мВ).
,3к
+ 50к = 53кОм,
τ = 0,75с ,
С7
= 15мкФ.
Для
цифровой индикации тока в нагрузке используем АЦП ICL7137 (рисунок
10) со встроенным источником опорного напряжения, тактовым генератором и схемой
управления светодиодными индикаторами. Частота преобразования аналогового
сигнала в цифровой и частота вывода данных на индикацию зависит от выбора
номиналов R26, C12. Максимальное число, которое может индицироваться
1999. Опорное напряжение равно 5В. Для индикации 70мА, необходимо подать на
вход 0,13В. С выхода ДУ напряжение соответствующее 70мА равно 5В. Делитель
напряжения на R22 = 7,5 кОм и R23 = 200Ом. Для
индикации используем светодиодные индикаторы АЛС335А1. Цвет СИД зелёный, высота
цифр 12мм. [8]
Рисунок
10 - Типовое включение АЦП ICL7137.
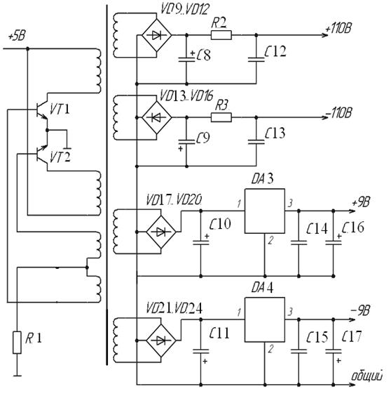
3. Расчёт блока питания
Для питания всего устройства применим блок питания для получения
напряжений +5 и -5В - рисунок 24.
Рисунок 11 - Источник напряжений +5 и -5В.
После понижения напряжения силовым трансформатором, оно выпрямляется
диодными мостами VD1..VD8 и сглаживается конденсаторами С1,
С2. Для стабилизации напряжения применяем интегральные стабилизаторы DA1 на +5В - КР142ЕН5А, DA2 КР1183ЕН5А. Выход стабилизатора
зашунтируем емкостями C3, С4
0,1 мкФ С5, С6 - 10 мкФ (из рекомендуемой схемы включения стабилизаторов).
Напряжение 5В используется для питания импульсного преобразователя
напряжения, собранного на ключах VT6,VT7 и R18, C8
(рисунок 12).
Рисунок 12 - Высокочастотный преобразователь питания.
Источники 110 В используются для питания выходного каскада на
транзисторах VT3..VT6 чтобы получить требуемые величины токов в нагрузке.
Источники 9В используются для питания операционного усилителя.
Источники питания 9В собраны на двух мостах VD17-VD20, VD21-VD24, сглаживающих конденсаторах С10, С11 и линейных регуляторах
DA3, DA4.
Поскольку высоких требований к качеству источников 110В не предъявляется,
то соберем RC фильтр C8, С9, R12, R13.
Применены транзисторы:
VT1, VT2 КТ815
Элементом развязки является трансформатор
Т1 Ти -226-ГОСТ 18685-73 [9].
4. Обоснование выбора элементной базы
Выбор микросхем, используемых в электростимуляторе, основывался на том,
чтобы микросхемы по возможности использовали одинаковые питающие напряжения:
К155ЛА3 и ICL7137 питаются от 5В, напряжение
питания КР140УД14А - 9В.
В задающем генераторе были выбраны микросхемы К155ЛА3, так как они
обладают достаточным быстродействием для формирования импульсов длительности от
3мкс.
Усилитель КР140УД14А обладает малым током утечки и малым напряжением
смещения, что не приводит к искажению значения тока, протекающего через
измерительный резистор. Так же благодаря малому току утечки возможно увеличение
входного сопротивления дифференциального усилителя за счёт использования
высокоомных входных резисторов на входе ДУ.
Для индикации тока в нагрузке используется АЦП ICL7137. Микросхема содержит источник опорного
напряжения, тактовый генератор, схему управления индикацией и имеет небольшие
габариты. Это позволяет избавиться от значительного количества дополнительных
элементов, размещаемых на схеме при использовании аналого-цифрового
преобразователя в двоичный код, что с технологической точки зрения значительно
проще.
Индикация производится СИД АЛС335А1. Высота индицируемой цифры 12мм, что
вполне достаточно для зрительного восприятия.
Блок питания построен на основе классических схем.
Заключение
Разработанный противоболевой электронейростимулятор отвечает требованиям
технического задания. Основными техническими характеристиками этого прибора
являются:
1 Регулировка тока воздействия 0..70
мА;
2 Регулировка частоты воздействия 10 -
150 Гц
3 Сопротивление нагрузки 0,3..1,2 кОм;
4 Цифровая индикация тока в нагрузке;
Рассчитан генератор управляющих сигналов и выходной каскад. Проведено
моделирование в программе OrCAD.
Список использованных источников
1. Ясногородский
В.Г. Электротерапия. М.: Медицина, 1993, 240 с.
2.Лощилов
В.И., Калакутский Л.И. Биотехнические системы электронейростимуляции / Мос.
гос. техн. училище им. Н.Баумана. М.:1991, 196с.
. Калакутский
Л.И. Аппаратура и методы периферической электроанальгезии. Методические
рекомендации. - Куйбышев, 1987.-100с.
. Фролкин Т.,
Попов А. Импульсные устройства. М.: Радио и связь, 1987, 341с
.
Полупроводниковые приборы: транзисторы, диоды. Справочник. М.: Энергия, 1985.
774 с.
. Разевиг
В.Д. Применение программ P-cad и Pspice для схемотехнического моделирования на
ПЭВМ. Вып.1. - М.: Радио и связь, 1992.-72с
.
Интегральные схемы: Операционные усилители. Справочник. М.: Физматлит. 1993.
240 С.
.
http://eicom.ru/data_sheets/Maxim_PDFs/ICL7137/
. Степаненко
И. П. Основы теории транзисторов и транзисторных схем. - М.: Энергия. 1977. - 672 с.