Проектування ділянок кабельних цифрових лінійних трактів

  • Вид работы:
    Курсовая работа (т)
  • Предмет:
    Информатика, ВТ, телекоммуникации
  • Язык:
    Украинский
    ,
    Формат файла:
    MS Word
    382,77 Кб
  • Опубликовано:
    2014-03-08
Вы можете узнать стоимость помощи в написании студенческой работы.
Помощь в написании работы, которую точно примут!

Проектування ділянок кабельних цифрових лінійних трактів

Вступ

цифровий система лінія тракт

Комплекс цифрової системи передачі «Імпульс» є засобом цифрового каналоутворення для різного типу ліній зв’язку - радіорелейних , тропосферних кабельних і космічних . Його апаратура призначена для утворення ЦК та КТЧ . Апаратура дозволяє отримати ЦК зі швидкістю передачі від 1,2 до 480 кбіт/с та КТЧ з ЕПСЧ 0,3-3,4 кГц , які утворюються з допомогою адаптивної дельта-модуляції зі швидкістю передачі 48 кбіт/с на один канал .

До складу комплексу входить таке обладнання :

-        апаратура об’єднання (розподілу) цифрових сигналів (ИО-1,ИО-2,

-        ИО-3,ИО-4);

         апаратура утворення КТЧ (ИТ/А);

         апаратура утворення телеграфних каналів (ИО-5);

         апаратура живлення (ИП , ИДП);

         апаратура генератора опорної частоти ;

         апаратура службового зв’язку (ИС , ППУ);

         вимірювальна апаратура (ИЦК-1 , ИЦК-2 , ИАК , ИНТ ).

Апаратура об’єднання (розподілу) цифрових сигналів може бути чотири ступені часового об’єднання (розподілу) цифрових сигналів , які можуть включатись послідовно один за одним , і дозволяють в залежності від режимів роботи утворювати :

-        апаратура ИО-1 ( перший ступінь) - ЦК зі швидкостями передачі 1,2; 2,4 і 4,8 кбіт/с при швидкості передачі групового сигналу на виході 2,4; 4,8 і 9,6 кбіт/с;

         апаратура ИО-2 ( друга ступінь) - ЦК зі швидкостями передачі 2,4; 4,8; 9,6 кбіт/с при швидкості групового сигналу 48 кбіт/с;

-        апаратура ИО-3 (третя ступінь - 1 , 2, 4чи 9 ЦК зі швидкостями передачі 48 кбіт/с при швидкостях групового сигналу 96, 144, 240 і 480 кбіт/с;

         апаратура ИО-4 (четверта ступінь) - ЦК зі швидкостями передачі 240 і 480 кбіт/с при швидкостях групового сигналу 2048 кбіт/с.

Різні ступені об’єднання (розподілу) можуть використовуватись самостійно. При спільному використанні групові сигнали молодших ступенів передаються по відповідним ЦК старших ступенів.

Крім ЦК на кожному ступені об’єднання (розподілу) утворюються додаткові канали:

-        прозорі телеграфні канали (ПТК);

-        службові телеграфічні канали (СТК);

         синхронні контрольні канали (СКК);

         синхронні канали службового зв’язку (СКСЗ).

Апаратура утворення КТЧ (ИТ/А) - має в своєму складі 10 дельта-кодеків, об’єднано попарно. Будь-яка їх пара може бути замінена на пару трансформаторів швидкостей (адаптерів), які перетворюють цифрові сигнали зі швидкістю передачі 1,2 (2,4; 4,8; 9,6) кбіт/с в цифровий сигнал зі швидкістю передачі 48 кбіт/с. Цифрові виходи апаратури ИТ/А підключаються до відповідних цифрових каналів апаратури ИО-3.

Апаратура лінійного обладнання включає лінійне обладнання лінійного тракту ( моноблок ИЛ-3/4 ) та необслуговуємі регенератори для швидкості передачі 480 кбіт/с (ИН-3) і 2048 кбіт/с (ИН-4).

Апаратура ИЛ-3/4 забезпечує:

-        формування лінійного цифрового сигналу, що надходить з ИО-3 ( 3-й режим, швидкість передачі 480 кбіт/с) чи з ИО-4 ( 4-й режим, швидкість передачі 2048 кбіт/с);

- узгодження цифрового лінійного тракту з апаратурою ИКМ-120 при введені цифрового лінійного сигналу зі швидкістю передачі 2048 кбіт/с в апаратуру ИКМ-120 замість будь-якої первинної системи ИКМ-30 (стик НОВ-3);

-        узгодження з апаратурою радіорелейних, тропосферних та супутникових ліній зв’язку;

         утворення кола дистанційного живлення НРП;

         утворення кола для організації ділянок службового зв’язку в межах секції дистанційного живлення;

         утворення ЦК зі швидкістю передачі 16 кбіт/с для постійного службового зв’язку на ПКЛ;

         функціональний контроль цифрового лінійного тракту ПКЛ;

         функціональний контроль НРП, визначення ділянки обриву та короткого замикання кола дистанційного живлення.

Апаратура утворення телеграфних каналів (ИО-5) - дозволяє отримати при швидкостях передачі групового цифрового 1,2; 2,4; 4,8;

,6 кбіт/с 4, 8, 16 ПТК зі швидкістю телеграфування до 75 бод. Канали об’єднання в чотири групи по чотири канали в кожній, з яких можна збільшити в одному каналі швидкість телеграфування за рахунок зменшення числа каналів.

Апаратура живлення (ИП) та дистанційного живлення (ИДП). ИП призначена для електроживлення всіх моноблоків комплексу постійною напругою 27В і напругою 250мВ опорної f=5МГц. Живлення ИП здійснюється від мережі змінного стуму 220В 50Гц ИДП забезпечує дистанційне живлення НРП.

Апаратура генератора опорної частоти призначена для забезпечення комплекту напругою опорної частоти 5МГц на великих вузлах зв’язку.

Апаратура службового зв’язку (ИС). Встановлюється на кінцевих станціях і регенераційних пунктах, які обслуговуються. Вона призначена для організації лінійного (ЛСЗ) підстанційного (ПСЗ) та ділянкового службового зв’язку. ЛСЗ організовується на всіх лініях при використанні цифрових синхронних каналів службового зв’язку, що утворюються ИО-3 і ИО-4, а постанційний службовий зв’язок - по цифровому каналу зі швидкістю передачі 16 кбіт/с, що утворюється в ИЛ-3/4. Канали ПСЗ і ЛСЗ мають ЄПСЧ 0,3 - 3,4 кГц, використана адаптивна дельта-модуляція.

Вимірювальна апаратура призначена для оцінки якості цифрових і аналогових каналів цифрових трактів, а також перевірки кабелю П-296 і НРП.

ИЦК-1 дозволяю вимірювати коефіцієнт помилки та фазовій тремтіння в ЦК зі швидкостями 1,2; 2,4; 4,8; 9,6 і 48 кбіт/с.

ИЦК-2 має ті ж параметри в ЦК зі швидкостями передачі 240 і 480 кбіт/с.

ИАК призначений для вимірювання КТЧ. Дозволяє оцінити захищеність від шумів квантування, частотну характеристику залишкового затухання, рівні зваженого та не зваженого шуму.

ИНТ призначений для визначення перехідного затухання на ближньому кінці кабелю П-296, а також для перевірки справності ИН-3 та ИН-4.

Цифрові канали комплексу „Імпульс» використовуються для роботи будь-якої цифрової апаратури з відносною нестабільністю сигналів не гірше 1х10 , а КТЧ - до відкритого та закритого телефонного зв’язку, для роботи апаратури передачі даних, багатоканального телеграфування та факсимільного зв’язку.

Апаратура комплексу може працювати по кабелю П-296 (швидкості передачі 480 і 2048 кбіт/с) та МКС (швидкості передачі 480 кбіт/с).

1. Завдання на курсовий проект

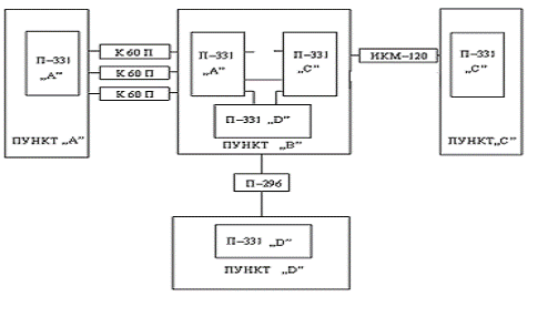
На функціонуючій стаціонарній опорній мережі зв’язку визначені мережеві вузли А,В,С між якими прокладені стаціонарі кабелі дальнього зв’язку і працюють системі передачі з ЧРК на ділянці А-В та ИКМ-120 на ділянці В-С.

Рис.

До пункту В здійснюється прив’язка ПВЗ(D), для чого використовуються польові засоби.

Необхідно, використовуючи вільні пари стаціонарних кабелів розрахувати ділянки ЦЛТ А-В, В-С, а також необхідну кількість обладнання комплексу П-331, яке забезпечує заданими початковими даними потреби пунктів А,В,С, D в каналах різних типів. Крім того проводиться розрахунок ПКЛ на ділянці В- D.

Початкові дані до курсового проектування

Вимоги до направленості зв’язку в цифрових каналах (ЦК), телеграфних каналах (ТГК) і каналах ТЧ задані в таблиці 1.

Таблиця 1

Напрямки зв’язку

ЦК, кбіт/с

ТГК, Бод

КТЧ


1,2

2,4

4,8

9,6

48

75

150

300


А - В

2

1

1

1

1

2

2

1

2

А - С

4

7

3

4

6

5

2

2

6

В - С

2

2

1

3

3

1

1

2

6

С -Д

8

6

4

5

4

7

3

2

9

А - Д

7

7

5

4

1

7

1

1

2

В - Д

1

2

2

1

1

1

1

1

1


На ділянці А - В прокладено два кабеля МКСБ 4х4 і працюють два СП К-60П. КТЧ цих систем задані.На ділянці В - С прокладено два кабеля МКСБ 4х4 і працює ИКМ-120, 4-й вхід (2048 кбіт/с) обладнання вторинного часового групоутворення, який вільний, а також незадіяний одночетвірочний кабель МКСБ. На ділянці В- Д прокладено ПКЛ-296/331.

Відстань між мереживими вузлами, а також кількість НУП і НРП на ділянках А - В і В - С вказані в таблиці 2. При цих НУП і НРП розміщені на лініях рівномірні. Варіант використання лінії на ділянці В - Д - тривалий.

Таблиця 2

Напрямок зв'язку

А-В

В-С

В-Д

№ варіантів

Параметри лінії


L,км

НПП

ОПП

L,км

НРП

ОРП

L,км


250

10

125

88

17

-

О.12


Таблица 3

Пункт

ЦК, кбіт/с

ТК, Бод

ТЧ


1,2

2,4

4,8

9,6

48

75

150

300


А

13

15

9

9

8

14

5

4

10

В

5

5

4

5

5

4

4

3

9

С

14

15

8

12

13

13

6

5

12

Д

16

15

11

10

6

15

5

4

12


Довідкові дані

Апаратура цифрової системи передачі «Импульс»

Апаратура воєнно-польового комплексу цифрових систем передачі «Импульс» (П-331) призначена для утворення цифрових каналів та каналів ТЧ при роботі по різних лініях звязку . Вона дозволяє отримувати цифрові канали зі швидкостями передачі від 1,2 до 480 кбіт/с та канали ТЧ з ЕПСЧ 0,3-3,4 кГц. Канали ТЧ утворюються з використанням адаптивної дельта-модуляції зі швидкістю передачі 48 кбіт/с на один канал.

До складу комплексу входить таке обладнання:

апаратура обєднання цифрових сигналів ( ИО-1, ИО-2, ИО-3, ИО-4);

апаратура утворення каналів ТЧ (ИТ/А);

апаратура обладнання лінійного тракту (ИЛ-3/4, ИН-3/О, Д, ДМ, С та ИН-4/О, Д);

апаратура утворення телеграфних каналів (ИО-5);

апаратура живлення (ИП, ИДП);

апаратура генератора опорної частоти (ИГ);

апаратура службового звязку (ИС, ППУ);

вимірювальна апаратура (ИЦК-1, ИЦК-2, ИАК, ИНТ).

Для переводу каналів ТЧ в 2-х проводний режим можуть застосовуватись пристрої ДСВ існуючих багатоканальних систем передачі з ЧРК ( комплекси «Топаз» та «Азур»).

Апаратура комплексу «Импульс» може працювати по кабелю П-296 (швидкість передачі 480 та 2048 кбіт/с) та МКС (швидкість передачі 480 кбіт/с).

Таблиця

Тип лінії

Дов. реген. дільниці, км

Довжина секції ДП, км

Мах.Число НРП, що живляться від ОРП

Тип НРП

ПКЛ-296/331-4

До 4

50(100)

15

ИН-4/О

ПКЛ-296/331-3

До 8

50(100)

10

ИН-3/О

МКС/331-3 (однокабельна)

До 13

90(180)

8

ИН-3/ДМ

МКС/331-3С (двохкабельна)

До 20,9

300

8

ИН-3/С


Максимальна задана дальність зв’язку при швидкості передачі 2048 кбіт/с складає 2500 км, при швидкості передачі 1000 км. Довжини секції ДП визначаються пристроями дільничного службового зв’язку. До складу ОРП входить два моноблоки ИЛ-3/4, моноблоки ИС, ИДП, ИП.

Апаратура ИО-1

Апаратура ИО-1 призначена для часового обєднання і розділення цифрових каналів зі швидкостями передачі 1,2; 2,4 або 4,8 кбіт/с, утворення «прозорих» телеграфних каналів зі швидкостями до 100 або 200 бод та синхронного контрольного каналу (СКК) зі швидкістю передачі 20,37 або 40,74 біт/с. Груповий сигнал ИО-1 може вводитися в цифрові канали ИО-2 або передаватися по лініям зв’язку, а також каналам і трактам іншої апаратури, яка спрягається з ИО-1.

Апаратура дозволяє утворювати сім основних режимів роботи та три додаткових. Найменування основних режимів, типи і кількість каналів, а також їх номінальні швидкості наведені нижче.

Таблиця

Режим

Ном.і швидкості передачі по цифрових каналах, біт/с

Ном. швидкості телеграф. по ТГ каналах, бод.

Швидкість групового сигналу, кбіт/с


ЦК1

ЦК2

ЦК3

СКК

ПТК1

ПТК2

СТК


1

-

1200

-

20,37

0-100

0-100

50

2,4

2

1200

1200

1200

20,37

0-100

0-100

50

4,8

3

2400

1200

-

20,37

0-100

0-100

50

4,8

4

Синхронно 1200 1200

1200

20,37

0-100

0-100

50

4,8

5

2400

2400

2400

40,74

0-200

0-200

50

9,6

6

4800

2400

-

40,74

0-200

0-200

50

9,6

Т

Транзит входу ЦК1 на груповий вихід апаратури і групового входу апаратури на вхід ЦК1


Апаратура ИО-2

Апаратура ИО-2 призначена для формування на передачі групового цифрового сигналу за швидкістю 48 кбіт/с шляхом часового об’єднання цифрових каналів зі швидкістю 2,4 та 4,8 кбіт/с, «прозорого» телеграфного каналу зі швидкістю до 100 бод, службового телеграфного та синхронного контрольного каналів зі швидкостями 50 бод та 40 біт/с, а також для розділення цих каналів на прийомі. Груповий сигнал може передаватися по цифровим каналам ИО-3 і лініям зв’язку, по каналам та трактам іншої апаратури, які спрягаються з ИО-2.

Апаратура дозволяє організувати дев’ять синхронно-асинхронних ЦК зі швидкістю 4,8 кбіт/с та один зі швидкістю 2,4 кбіт/с по одному каналу ТК ( до 100 бод), СТК (50 бод) та СКК (40 біт/с). Є можливість утворення до чотирьох синхронно-асинхронних ЦК зі швидкістю 9,6 кбіт/с при попарному об’єднанні каналів зі швидкістю 4,8 кбіт/с.

Спільна робота апаратури ИО-2 з апаратурою ИО-3 здійснюється шляхом вводу (виводу) групового сигналу 48 кбіт/с апаратури ИО-2 в один із дев’яти синхронно-асинхронних каналів та частково зайнятий десятий синхронний канал апаратури ИО-3 в будь-якому з варіантів, наведених нижче.

Таблиця

Цифрові канали, кбіт/с

ПТК, бод

СТК бод

СКК Біт/с

ЦК ИО-3

1

2

3

4

5

6

7

8

9

10





4,8

4,8

4,8

4,8

4,8

4,8

4,8

4,8

4,8

2,4

0-100

50

40

1-9

9,6

9,6

9,6

4,8

-

-

-

-

2,4

0-100

50

40

1-9

4,8

4,8

4,8

4,8

4,8

4,8

4,8

-

-

2,4

0-100

50

40

10

9,6

9,6

4,8

4,8

4,8

-

-

-

-

2,4

0-100

50

40

10

4,8

4,8

4,8

-

-

-

-

-

-

2,4

0-100

50

40

10


Апаратура ИО-3

Апаратура Ио-3 призначена для формування на передачі групового цифрового сигналу зі швидкостями 96, 144, 240 або 480 кбіт/с шляхом часового об’єднання цифрових каналів зі швидкостями 48 кбіт/с, ПТК зі швидкостями до 100 бод, СТК зі швидкістю 50 бод, СКК зі швидкістю

біт/с, синхронного каналу службового зв’язку зі швидкістю 19,2 кбіт/с, а також для розділення цих каналів на прийомі ( ИО-3Б). Груповий сигнал може передаватися по кабельним, радіорелейним, тропосферним та космічним лініям ( 97, 144, 240 та 480 кбіт/с) або вводитися у цифрові канали ИО-4 ( 240 і 480 кбіт,с).

Передбачені також можливість синхронного вводу і виводу в ЦК10 цифрового сигналу зі швидкістю 48 кбіт/с з виходу апаратури ИО-2 із зайняттям в ньому двох послідовностей по 4,8 кбіт/с для передачі сигналів ПТК, СТК та СКК і чотирьох послідовностей по 4,8 кбіт/с для організації синхронного каналу службового зв’язку.

Цифрові канали апаратури з номінальними швидкостями 48 кбіт/с можуть працювати в асинхронному або синхронному режимах по цифровому стику С1-1 при навантаженнях 150 Ом. Відносна нестабільність тактової частоти інформаційного сигналу, що надходить на вхід будь-якого з каналів, повинна бути не більшою +5 ,10. Службовий телеграфний канал розрахований на передачу сигналів стартостопних телеграфних апаратів, які працюють кодом МТК-2. Номінальна швидкість телеграфування 50 бод. Канал має параметри лінійних закінчень, подібні до «прозориз» каналів. Цифрові канали апаратури можуть працювати в асинхронному або синхронному режимах по цифровому стику С1-1 при навантаженнях 150 ОМ. Відносна нестабільність тактової частоти інформаційного сигналу, що надходить на вхід будь-якого з каналів, повинна бути не більше 10 Синхронний контрольний канал зі швидкістю 40 біт/с працює по несиметричним ланцюгам двохполюсними посилками постійного струму.

Апаратура ИО-4

Апаратура ИО-4 призначена для часового об’єднання і розділення чотирьох асинхронних цифрових каналів зі швидкістю передачі 480 кбіт/с або трьох.

Асинхронних цифрових каналів зі швидкістю передачі 480 кбіт/с і одного асинхронного канала зі швидкістю 240 кбіт/с в груповий сигнал зі швидкістю 2048 кбіт/с. Крім того, вона забезпечує утворення одного синхронного цифрового каналу зі швидкістю передачі 22,75 кбіт/с для організації службового зв’язку за допомогою апаратури ИС і синхронний транзит групового сигналу 2048 кбіт/с з відгалуженням будь-яких із указаних вище цифрових канали.

Цифрові канали апаратури зі швидкостями 480 або 240 кбіт/с працюють по цифровим стикам з припустимою відносною нестабільністю тактової частоти інформаційного сигналу на вході каналу не не більш 2 10. Вхід і вихід синхронного каналу службового зв’язку 22,75 кбіт/с тільки по внутрішньостанційному стику. Цифрові канали апаратури можуть працювати в асинхронному або синхронному режимах по цифровому стику С1-1 при навантаженнях 150 Ом.

Синхронний контрольний канал зі швидкістю 40 біт/с працює по несиметричним ланцюгам двохполюсними посилками постійного струму.

Апаратура ИТ/А

Апаратура утворення каналів ТЧ ИТ/А призначена для перетворення аналогових сигналів тональної частоти в цифрові сигнали зі швидкістю передачі 48 кбіт/с на основі адаптивної дельта-модуляції. В апаратурі застосована складова адаптація. Десять дельта-кодеків конструктивно об’єднанні попарно в блоки обладнання аналогових каналів. Будь-яке число дельта-кодеків може бути попарно замінено на трансформатори швидкостей (адаптери), які дозволяють перетворювати цифрові сигнали зі швидкостями 1,2; 2,4; 4,8 та 9,6 кбіт/с в цифровий сигнал 48 кбіт/с. Трансформатори швидкостей попарно об’єднані в блоки обладнання цифрових каналів (ОЦК).

Апаратура ИО-5

Апаратура ИО-5 призначена для утворення 4,8 або 16 «прозорих» каналів зі швидкістю телеграфування до 75 бод кожний при груповій швидкості багатоканального цифрового сигналу 1,2; 2,4 або 4,8 кбіт/с( при швидкості передачі 1,2 кбіт/с апаратура утворює 4 канали, при швидкості 2,4 кбіт/с - 8 каналів, при швидкості 4,8 кбіт/с - 16 каналів зі швидкістю телеграфування 75 бод). Канали, які утворюються апаратурою ИО-5, об’єднані в чотири групи, по чотири 75-бодних канали в кожній групі. У межах кожної групи передбачена можливість збільшення швидкості телеграфування по визначеним каналам до 150 та 300 бод при одночасному відповідному зменшені кількості каналів, які утворюються. Режими роботи каналів в групі і швидкості телеграфування вказані в таблиці.

Таблиця

Варіант роботи

Номери ПТК


1(5,9,13)

2(6,10,14)

3(7,11,15)

4(8,12,16)


Максимальна швидкість телеграфування, бод

1

75

75

75

75

2

150

75

75

Вимкнений

3

150

150

Вимкнений

Вимкнений

4

300

Вимкнений

Вимкнений

Вимкнений


Багатоканальний цифровий сигнал апаратури ИО-5 може передаватися по цифровим каналам апаратури ИО-1, ИО-2 а також по лініям зв’язку або каналам та трактам іншої апаратури, яка спрягається з апаратурою ИО-5. Відносна нестабільність швидкості багатоканального сигналу не більше 1 10. Форма сигналу на груповому виході (вході) апаратури біімпульсна з параметрами цифрового стика С1-1.

Апаратура ИЛ-3/4

ИЛ-3/4 забезпечує дистанційне живлення не обслуговуваних регенераційних трансляцій при роботі на однокабельній лінії зі швидкістю передачі символів 2048 кбіт/с до 15, зі швидкістю передачі символів 480 кбіт/с - до 10, при роботі на двокабельній лінії зі швидкістю передачі символів 480 кбіт/с - до 8.

Канал зв’язку може працювати в режимі передачі цифрових сигналів постійного службового зв’язку (ПСС) зі швидкістю передачі символів зі швидкістю передачі символів 2,4 кбіт/с від апаратури ИО-1 або іншої апаратури, яка має відповідну швидкість та стик С1-1.

Максимальне число контролюючих ИЛ-3/4 на лінії, яка забезпечується системою функціонального контролю ймовірності, дорівнює 29.

Кількість контрольованих ділянок регенерації при виявленні ділянки обриву ланцюга ДП на однокабельній лінії до 15 ( на двохкабельній лінії не контролюється).

Апаратура ИС

Апаратура службового зв’язку ИС призначена для утворення лінійного постанційного і дільничного службового зв’язку сумісно з апаратурою ИО-3, ИО-4, ИЛ-3/4 на кабельній лінії зв’язку, а також для зв’язку з абонентом, який винесений. Крім того, вона забезпечує:

організацію транзитних з’єднань по тональній частоті між каналами постанційного службового зв’язку (ПСС) і будь-яких з напрямків каналів дільничного зв’язку (УСС) або лінійного зв’язку (ЛСС);

видачу зовнішньому споживачеві по тональній частоті 4-проводних закінчень каналів ЛСС і ПСС;

видачу каналу ПСС на зовнішній пристрій (підсилювач, гучномовець) при циркулярному виклику;

розмову з додаткового телефонного апарату з абонентом, якого винесено, а також, по каналам УСС і ПСС.

Апаратура ИП

Апаратура ИП призначена для забезпечення електроживлення пристроїв комплексу постійною напругою 27 В і напругою опорної частоти 5 МГц.

Електроживлення апаратури здійснюється від мережі змінного струму напругою 220 В частотою 50 Гц, потужність яка споживається не більше 600 ВА

Апаратура може працювати з однотипною апаратурою ИП, при цьому передбачена можливість автоматичного включення в роботу резервної апаратури при виході з ладу основної.

Апаратура ИГ

Апаратура ИГ призначена для забезпечення пристроїв комплексу напругою опорної частоти 5 МГц і розрахована на 50 виходів з автоматичним або ручним переключенням на резервний опорний генератор частоти 5 МГц.

Напруга електроживлення 27 В, потужність яка споживається в робочому режимі, не більше 30 Вт.

Польовий кабель дальнього зв’язку П-296

Кабель призначений для швидкого та багатократного розгортання польових кабельних ліній, які повинні забезпечити стійкий зв’язок на необхідні дальності у різноманітних атмосферно-кліматичних умовах.

Конструктивно кабель має чотири жили (два ланцюги) , які складаються з семи мідних проволок. Жили ізольовані поліетиленом та звиті в зіркову структуру. Поверх скрутки є екран, завдяки чому забезпечується незалежність електричних параметрів ланцюгів цих кабелів від способу їх прокладки та умов експлуатації. Поверх екрана є каркасна обмотка їз сталевих проволок для збільшення їх механічної міцності. Захисний шланг виконаний із полівінілхлориду.

Магістральні кабелі типу МКС

Кабелі типу МКС є симетричними кабелями, які застосовуються на магістральних лініях обмеженої протяжності, лініях місцевих мереж, а також для зв’язку на залізничних дорогах, нафто- та газопроводах, в енергетичних системах та ряді інших спеціальних областей.

Магістральні кабелі з кордельно-полістерольною ізоляцією є основним типом симетричних магістральних кабелів, і по ним може працювати СП К-60П в діапазоні частот до 252 кГц, або система «Кама» в діапазоні частот до 552 кГц, або вторинна цифрова система передачі ИКМ-120 в діапазоні частот до 8448 кГц.

Кабелі з олов’яною та алюмінієвою оболонками можуть мати одну, чотири та сім четвірок; а кабелі зі стальною оболонкою виготовлюються ємністю в чотири та сім четвірок. Діаметр жил кабелю рівний 1,2 мм.

2.Пояснювальна записка

ПУНКТ „А»

Необхідна кількість каналів в пункті А наведена в таблиці №3, з якої видно, що в даних пунктах необхідно створити 10 КТЧ для створення яких використаємо 2комплекта апаратури ИТ-А, а вільні його 4 з дев’яти входів замінемо на трансформатори швидкостей для створення одного каналу 9,6 кбіт/с та трьох 1,2 кбіт/с. Щоб створити ще 11 необхідних каналів 1,2 кбіт/с та 15-2,4 кбіт/с скористаємося апаратурою ИО-1, яка працює в другому,третьому і в п’ятому режимах, створюючи необхідну кількість каналів. Для забезпечення потреби в телеграфних каналах використаємо три блока ИО-5, які при швидкості передачі 4,8 кбіт/с і 2,4кбіт/с здатні створити тринадцять 75 бодних, шість 150 бодних і пять 300 бодних ТГ каналів. Відомо, що один 300 бодний ТГ канал займає чотири 75 бодних. Вихід даного блоку заведемо на вхід блоку ИО-2.

Також відомо, що на даному вузлі необхідно забезпечити тринадцять 48 кбіт/с каналів, які ми можемо забезпечити з допомогою апаратури часового об’єднання ИО-3. Решта каналів із швидкостями 2,4 кбіт/с,4,8 кбіт/с і 9,6 кбіт/с забезпечуються за допомогою 5-х комплектів ИО-2, які працюють в 1 та 2 режимах. Таким чином всі потреби у зв’язку в даних пунктах ми забезпечили, кількість каналів, що потрібні та кількість утворених каналів наведені в таблиці №3.

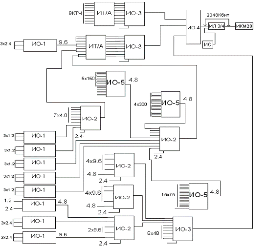
Для забезпечення вказаних потреб в каналах на пункті „А» пропоную використати наступну апаратуру комплексу П-331 в таких режимах:

Таблиця

№ пп

Тип апар.

Кіл. , шт.

Режим утворення каналів*.

Вихідна швид. кбіт/с.

Куди включається.

1

ИО-3

4

9х48кбіт/с+48кбіт/с

480

ИЛ3/4

3

ИО-2

2

4х9,6кбіт/с+4,8кбіт/с+2,4кбіт/с

48

ИО-3 1-9цк

4

ИО-2

3

9х4,8кбіт/с+2,4кбіт/с

48

ИО-3 1-9цк

5

ИО-1

3

3х1,2кбіт/с

4,8

ИО-2 4,8кбіт/с

6

ИО-1

4

3х2,4кбіт/с

9,6

ИО-2 9,6кбіт/с

7

ИО-1

1

1,2 кбіт/с

2,4

ИО-2 2,4 кбіт/с

8

ИО-5

1

14х75Б

4,8

ИО-2 4,8кбіт/с

9

ИО-5

1

5х150Б

4,8

ИО-2 4,8кбіт/с

10

ИО-5

1

4х300Б

4,8

ИО-2 4,8кбіт/с

11

ИТ/А

1

9КТЧ

48

ИО-3,1-9цк

12

ИТ/А

1

1КТЧ+9,6 кбіт/с+3х1,2 кбіт/с

48

ИО-3,1-9цк


Всього апаратури:

Таблиця

Тип апаратури

Кількість

ИО-3

4

ИО-2

5

ИО-1

8

ИО-5

3

ИТ/А

2

ИЛ3/4

4

ИС

4

ИГ

1

ИП

4


Схема

ПУНКТ „С»

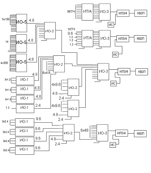
Для забезпечення вказаних потреб в каналах на пункті „С» пропоную використати наступну апаратуру комплексу П-331 в таких режимах:

Таблиця

№ п/п

Тип апаратури.

Кількість, шт.

Режим утворення каналів*.

Вихідна швидкість кбіт/с.

Куди включається.

1

ИО-4

1

4х480кбіт/с

2048

ИЛ3/4

2

ИО-3

4

9х48кбіт/с+1

480

ИО-4

3

ИО-2

4

4х9,6кбіт/с+4,8кбіт/с+2,4кбіт/с

48

ИО-3 1-9цк

4

ИО-2

1

7х4,8кбіт/с+2,4кбіт/с

48

ИО-3 1-9цк

5

ИО-1

3

3х2,4кбіт/с+2х150 бод

9,6

ИО-2 9,6кбіт/с

7

ИО-1

2

3х1,2кбіт/с

4,8

ИО-2 4,8кбіт/с

8

ИО-1

1

3х1,2кбіт/с+75 бод

4,8

ИО-2 4,8кбіт/с

9

ИО-5

1

4х300Б

4,8

ИТ/А

10

ИО-5

1

300+10х75 бод

4,8

ИТ/А

11

ИТ/А

1

3 КТЧ + 1,2 кбіт/с

4,8

ИО-3 1-9цк

12

ИТ/А

1

9Хктч

48

ИО-3,1-9цк


Взагалі апаратури на пункті потрібно:

Таблиця

Тип апаратури

Кількість

ИО-4

1

ИО-3

4

ИО-2

5

ИО-1

6

ИО-5

2

ИТ/А

2

ИЛ3/4

1

ИС

1

ИГ

1

ИП

1


Схема

ПУНКТ „Д»

Для забезпечення вказаних потреб в каналах на пункті „С» пропоную використати наступну апаратуру комплексу П-331 в таких режимах:

Таблиця

№ п/п

Тип апаратури.

Кількість, шт.

Режим утворення каналів*.

Вихідна швидкість кбіт/с.

Куди включається.

1

ИО-4

1

4х480кбіт/с

2048

ИЛ3/4

2

ИО-3

3

9х48кбіт/с+1

480

ИО-4

3

ИО-2

3

4х9,6кбіт/с+4,8кбіт/с+2,4кбіт/с

48

4

ИО-2

2

7х4,8кбіт/с+2,4кбіт/с

48

ИО-3 1-9цк

6

ИО-1

2

3х2,4кбіт/с

9,6

ИО-2 9,6кбіт/с

7

ИО-1

1

3х2.4кбіт/с

4,8

ИТ/А

8

ИО-1

5

3х1,2кбіт/с

4,8

ИО-2 4,8кбіт/с

9

ИО-1

1

1,2кбіт/с + 2,4 кбіт/с

4.8

ИО-2 4,8 кбіт/с

9

ИО-5

1

4х300Б

4,8

ИО-2 4,8кбіт/с

10

ИО-5

1

5х150Б

4,8

ИО-2 4,8кбіт/с

11

ИО-5

1

15х75Б

4,8

ИО-2 4,8кбіт/с

12

ИТ/А

2

9хКТЧ

48

ИО-3,1-9цк


Взагалі апаратури на пункті потрібно:

Таблиця

Тип апаратури

Кількість

ИО-4

1

ИО-3

3

ИО-2

5

ИО-1

9

ИО-5

3

ИТ/А

2

ИЛ3/4

1

ИС

1

ИГ

1

ИП

1


Схема

ПУНКТ „В»

Зрозуміло, що в пункті „В» необхідно поставити комплекти апаратури комплексу П-331 такі як і в пунктах „А», „С» та „D» на відповідних напрямках.

Таким чином загальна кількість апаратури комплексу П-331на пунктах „А», „В», „С» та „D»:

Таблиця

Тип апаратуриКількість


ИО-4

4

ИО-3

22

ИО-2

30

ИО-1

46

ИО-5

16

ИТ/А

12

ИЛ3/4

12

ИС

12

ИГ

6

ИП

12


3.Вибір кількості та розміщення регенераторів

На ділянці А-В можуть використовуватись тільки регенератори типу ИН-3/С, розміщенні на НППах аналогової СП К-60П. При цьому довжина ділянки регенерації співпадає з довжиною підсилювальної ділянки лінії К-60П. На ділянці В-С групова швидкість більша за 2,048 Мбіт/с, тому утворюється додатковий лінійній тракт з груповою швидкістю 480 кбіт/с. Він утворюється з використанням незадіяного одночетвірочного кабелю МКСБ і регенератори типу ИН-3/ДМ, які розміщуються в місцях розташування НРП ИКМ-120. На ділянці В-D групова швидкість 2,048 Мбіт/с, тому розгортається одна ПКЛ П-296, при цьому використовуються регенератори типу ИН-4/О.

4.Вибір типу, розрахунок необхідної кількості і розміщення регенераторів на ділянках A-B та В-C

Ділянка А-В:

Довжина ділянки А-В 250 км. На ній розгорнуто три АСП К-60П, на яких організовано по 10 НПП. Відповідно потрібно 20 регенераторів типу ИН-3/С, які будуть розміщені в НППах АСП К-60П.

Ділянка B-C:

Довжина ділянки В-C 88 км. На ній розгорнуто ЦСП ИКМ-120 на лінійному тракті якої обладнано 17 НРП. Так як групова швидкість на цій ділянці 2048 кбіт/с і комплекс П-331 включається у вільний канал з швидкістю 2048 кбіт/с то НРП комплексу П-331 на цій ділянці не потрібні.

5.Вибір типу та кількості регенераторів на ділянці ПКЛ-296/331(Ділянка В-Д)

Ділянка В--Д:

На ділянці В-Д потрібно розгорнути одну ПКЛ П-296/331 довжиною 12 км з груповою швидкість 2,048 Мбіт/с. Тому потрібно 2 регенератора типу ИН-4/О, котрі розміщуються через 4 км.

Таким чином потрібно :

Таблиця

№ п/п

Тип регенераторів

Кількість

1

ИН-3/С

20

2

ИН-4/О

2


Висновок

В даному курсовому проекті було розраховано ділянки кабельних цифрових лінійних трактів (ЦЛТ). При цьому основна увага приділялася особливостям сумісного використання на існуючих мережах аналогових і цифрових систем передачі (ЦСП). Ділянки цифрових лінійних трактів були розраховані на фоні існуючих стаціонарних ліній зв’язку. Передача каналів на польових ВЗ здійснювалась по лініям прив’язки, які розраховувались з використанням тільки польових засобів.

В даному проекті були зроблені всі розрахунки, необхідні для розв’язку поставленої задачі, зроблені висновки і обгрунтовані прийняті рішення. Результати розрахунків і обгрунтовані рішення подаються в пояснювальній записці.

Список використаної літератури

. Военные системы многоканальной электросвязи / под. Ред А. Т. Лебедева. - Л.: ВАС, 1979, ДСП.

. Аппаратура цифровой системы передачи «Импульс». Учебное пособие. Альбомы схем. - Л.: ВАС, 1987, ДСП.

. Даскалюк В.П., Дудолад В.М., Зайцев В.М. Полевые кабели связи: учебное пособие. - Киев: КВВИУС, 1990, ДСП.

. Проектування ділянок кабельних цифрових лінійних трактів. Методичний посібник з курсового проектування. - К.: КВВИУС, 1982.

Похожие работы на - Проектування ділянок кабельних цифрових лінійних трактів

 

Не нашли материал для своей работы?
Поможем написать уникальную работу
Без плагиата!
Без нейросетей!