Система водоснабжения для РУП 'Гомельский завод самоходных комбайнов'

  • Вид работы:
    Курсовая работа (т)
  • Предмет:
    Строительство
  • Язык:
    Русский
    ,
    Формат файла:
    MS Word
    1003,92 Кб
  • Опубликовано:
    2013-12-29
Вы можете узнать стоимость помощи в написании студенческой работы.
Помощь в написании работы, которую точно примут!

Система водоснабжения для РУП 'Гомельский завод самоходных комбайнов'

Содержание

Введение

. Описание предприятия

.1 Природно-климатические условия

.2 Краткая характеристика предприятия

.3 Краткое описание технических процессов производства

.3.1 Оборотные системы водоснабжения

.3.2 Окрасочный цех №2

.3.3 Сборочно-сдаточное производство

.3.4 Цех товаров народного потребления и маслопроводов

.3.5 Термический цех

.3.6 Цех сварки узлов

.3.7 Механосборочный цех №3

.3.8 Ремонтно-механическое обособленное производство «Модуль»

.3.9 Цех подвесных толкающих конвейеров

.3.10 Прессово-заготовительный цех

.3.11 Цех мостов

.3.12 Транспортный цех

.3.13 Цех ремонта техники

.3.14 Механосборочный корпус

.3.15 Отдел технической документации

.3.16 Лаборатории

.4 Балансовая схема предприятия

. Анализ качества исходной воды

. Подбор технологической схемы очистки воды

. Расчет и подбор оборудования по всем сооружениям очистки воды

.1 Расчет установки для Na-катионитовой воды

.2 Расчет резервуара чистой воды

.3 Подбор насосов для насосной станции второго подъема

. Расчет сооружений для умягчения воды

.1 Расчет первой ступени фильтров Na-катионирования

.2 Расчет второй ступени фильтров Na-катионирования

.3 Подбор насосов для подачи воды на котельную

. Расчет градирен

. Определение индекса стабильности технической воды

Заключение

Список используемой литературы

Введение

Гомельский завод самоходных комбайнов входит в состав производственного объединения «Гомсельмаш» и расположен на его территории. Республиканское унитарное предприятие Гомельский завод сельскохозяйственного машиностроения “Гомсельмаш” - один из крупнейших производителей сельскохозяйственной техники в Европе. В числе крупнейших машиностроительных предприятий Министерства промышленности РБ определяет промышленный потенциал Беларуси.

Производственные процессы на промышленных предприятиях сопровождаются большим расходом воды. Некоторые промышленные предприятия предъявляют к качеству потребляемой воды специфические требования. От качества и количества используемой воды и организации водоснабжения промышленного предприятия в значительной мере зависят качество и себестоимость выпускаемой продукции. Правильная организация водоснабжения промышленных предприятий имеет большое экономическое значение.

Работа по экономии и рациональному использованию водных ресурсов на предприятии будет эффективна только в том случае, если она подчинена определённой системе, основными элементами которой являются:

разработка системы технического учёта и контроля расхода воды;

составление водного баланса отдельных рабочих машин и агрегатов, подразделений предприятия и всего предприятия в целом;

разработка и реализация конкретных мероприятий по рациональному использованию водных ресурсов с целью их экономии;

разработка норм расхода воды.

1. Описание предприятия

1.1 Природно-климатические условия района

РУП “ГОМСЕЛЬМАШ” ГЗСК расположен в городе Гомеле. С запада от территории ГЗСК проходят железнодорожные пути направлением Гомель - Минск. С севера от территории завода за его забором располагается женская тюрьма. С северо-запада от территории завода проходит улица Ефремова, на противоположной стороне которой расположены жилые девятиэтажные дома микрорайона «Гомсельмаш». С юго-запада от промплощадки проходит улица Фадеева, на противоположной стороне которой расположены жилые девятиэтажные дома микрорайона «Гомсельмаш». С юга к территории завода примыкает территория четвертой городской больницы.

Окружающая местность РУП “ГОМСЕЛЬМАШ” ГЗСК равнинная с небольшим уклоном к югу. Абсолютные высоты колеблются от 110-130 метров на юге и до 140-160 на северо-востоке. Коэффициент рельефа местности для рассматриваемого района равен 1, коэффициент стратификации А = 160. В геологическом строении принимают участие аллювиальные и мореные отложения, представленные супесями пылеватыми и средней прочности. Грунтовые воды вскрыты на глубине 1,6-4,7 м от поверхности (на отметках 128,82-231,99 м).

В соответствии с картой климатического районирования г. Гомель относится ко II B климатическому району. Климат умеренно - континентальный, максимальная температура воздуха в отдельные годы достигает в июле плюс 38С°, температура окружающего воздуха летом составляет в среднем плюс 24,4С°‚ в отдельные дни зимы минимальная температура может опускаться до минус 35С°. Преобладающий атлантический воздух имеет относительную высокую влажность и значительную облачность, которые способствуют выпадению большого количества осадков.

За год в среднем выпадает 610 мм осадков, 70% которых приходится на теплое время года. В Гомеле за год бывает 145 пасмурных, 39 ясных и 181 полуясных дней. Среднегодовая скорость ветра 3,9 м/с. Сильные ветры наблюдаются (15 м/с и более) сравнительно редко и чаще всего в холодное время года (ноябрь - март), направление преимущественно к юго-западной части горизонта. В среднем 21 день с сильным ветром.

В среднем за год в районе Гомеля бывает 114 влажных дней с относительной влажностью 80% и более и сухих дней - 116 с относительной влажностью 30% и менее. Туманы в Гомеле создаются в холодное полугодие в результате охлаждения воздуха при ясной погоде в ночные и утренние часы. На холодный период приходится 80% всех туманов в году. Среднее количество туманных дней в году - 61, наибольшее - 79 с продолжительностью тумана более трех часов. В соответствии с нормативным документом [1] площадка относится к I ветровому и II снеговому району с нагрузкой соответственно 0,23 и 0,7 кПа.

.2 Краткая характеристика предприятия и его структура

Гомельский завод самоходных комбайнов основан в 1978 году. Завод специализируется на выпуске высокопроизводительной техники для сельского хозяйства, а с 1999 года - и зерноуборочной техники. Первую продукцию с главного конвейера выпустил в 1979 году.

Завод основан на государственной форме собственности и находится в ведении Министерства промышленности Республики Беларусь. Специализацией завода является выпуск качественной высокопроизводительной кормоуборочной техники для сельского хозяйства. Также предметом деятельности завода является производство и сбыт запасных частей, товаров народного потребления; выполнение строительных работ; осуществление внешнеэкономической, торгово-закупочной деятельности; оказание платных услуг. Выпуск и сбыт основывается на государственном заказе и обязательствах, принятых по договорам.

Общая площадь предприятия составляет - 66,63 Га, площадь застройки - 412037 м2.

На заводе имеется прессово-заготовительное, механообрабатывающее, сварочное, окрасочное, техническое и сборочное производство, автотранспортное хозяйство.

В структуру завода входят цеха основного производства:

1 прессово-заготовительный цех (ПЗЦ);

2 сборочно-сдаточное производство (ССП);

3 механосборочный корпус 1 (МСК 1);

4 механо-сборочный цех 3 (МСЦ 3);

5 цех сварки узлов (ЦСУ);

6 цех мостов (ЦМ);

7 окрасочный цех (ОЦ 2);

- термический цех (ТЦ 2);

- цех товаров народного потребления и маслопроводов (ЦТНП и МП);

цех по ремонту техники (ЦРТ).

Общая площадь цехов основного производства составляет 241545 м2.Кроме цехов основного производства на заводе есть вспомогательные цеха, которые также входят в структуру завода:

8 ремонтно-механический цех 2 (РМЦ 2);

9 цех подвесных толкающих конвейеров (ЦПТК);

10  ремонтно-строительный цех 2 (РСЦ 2);

- цех эксплуатации энергосистем (ЦЭЭС);

цех технического обслуживания и ремонта станков с ЧПУ (ЦТО и РС).

Общая площадь цехов вспомогательного производства составляет 6482 м2.

Для организации и управления работами существует двадцать отделов, два самостоятельных бюро и комбинат общественного питания. На территории ЗСК находится административно-бытовое здание, в котором расположена одна столовая, вторая столовая располагается обособленно:

- столовая (торгового центра) №1, производительностью 120 (первых, вторых и третьих) блюд в сутки;

столовая №2, производительностью 200 (первых, вторых и третьих) блюд в сутки;

кафе, производительностью 4 - 50 (вторых блюд, салатов, третьих) блюд в сутки.

В административно-бытовом здании расположен медпункт. Для полива территории завода вода потребляется из административно-бытовых корпусов.

Гомельский завод самоходных комбайнов является основным поставщиком кормоуборочных машин, рынком сбыта для которых служат страны СНГ. Основными потребителями из стран СНГ по-прежнему остаются сельхозпредприятия России, Украины, Беларуси.

Так как завод является неотъемлемой и важной частью Агропромышленного комплекса Республики Беларусь, он ставит перед собой следующую основную задачу: своевременное и современное техническое оснащение сельского хозяйства республики, повышение производительности труда и решение продовольственной программы путем:

11  увеличения объемов выпускаемой техники;

12  повышения качества серийно выпускаемой продукции;

13  выпуска новой, более качественной и совершенной техники;

14  увеличения реализации производственной продукции;

15  снижения затрат на выпускаемую продукцию, в целях стабилизации отпускных цен.

Основной продукцией завода являются самоходные кормоуборочные машины КСК-100А-2, КСК-100А1-2 и универсальные энергетические средства УЭС «Полесье-250», УЭС «Полесье-2-250», которые всегда составляют большой удельный вес в общем объеме производства.

В 2006 году завод работал в течение 253 дней.

.3 Краткое описание технологических процессов производства

На заводе самоходных комбайнов существуют следующие системы водоснабжения:

1)   хозяйственно-питьевая система;

2)   система оборотного водоснабжения.

Внутриплощадочная водопроводная сеть закольцована и выполнена из чугунных и стальных водопроводных труб диаметром 25-700 мм. В колодцах установлена запорно-регулирующая арматура, которая позволяет отключать отдельные участки сети, корпуса, здания.

Источниками водоснабжения являются головной завод РУП ПО «Гомсельмаш» и городской водоканал. В качестве источника водоснабжения используются подземные воды из скважин на головном заводе. На площадке ГЗСК расположены подземные резервуары запаса воды емкостью 3000 м каждый и насосная станция хоз-питьевого водопровода. Вода из резервуара насосами перекачивается в общезаводскую сеть. Предусмотрена возможность увеличения запаса воды за счет пополнения из городских сетей. Горячая вода приготавливается путём подогрева холодной воды в бойлерной ЦТП.

На заводе вода расходуется на:

- хозяйственно-питьевые нужды;

1 душевые нужды;

2 производственные нужды;

3 подпитку оборотных систем водоснабжения;

4 мойку и уборку помещений;

5 поливку зеленых насаждений и проездов.

Вода из хозяйственно-питьевого водопровода используется только на хозяйственно-бытовые и душевые нужды.

Для охлаждения оборудования применяется система оборотного водоснабжения. Для подпитки системы оборотного водоснабжения используются дренажные воды.

Тепловая энергия используется в качестве пара (для технологических нужд) и перегретой воды (для отопления). Основными потребителями пара являются окрасочный цех, ССП и ЦТНП и МП. Пар используется для приготовления моечных растворов, для приготовления воды системы горячего водоснабжения, а также в сушильных агрегатах окрасочного производства.

.3.1 Оборотные системы водоснабжения

Схема водоснабжения принята с оборотом воды, а также в виде замкнутых циклов для отдельных производств. На заводе имеются две системы оборотного водоснабжения.

Оборотная система В5-1 (чистый цикл) предназначена для охлаждения оборудования термического и сварочного цехов. В станции установлены три группы насосов, из которых первая группа предназначена для подачи горячей воды на градирню, вторая - для подачи охлажденной воды на производство, третья - для подачи охлажденной воды в компрессорную.

Оборотная система В5-2 (грязный цикл) предназначена для закаливания узлов и деталей термического цеха. Насосная станция оборудована тремя насосами, из которых два рабочих и один резервный. Пуск насосных агрегатов автоматический, производится при закрытой задвижке на напорном трубопроводе с заливкой от вакуум-установки.

.3.2 Окрасочный цех №2

Окрасочный цех завода самоходных комбайнов расположен в 101 корпусе завода.

В цехе осуществляется окраска деталей и узлов сельскохозяйственной техники. Перед окраской производится обезжиривание и сушка деталей изделий.

В цехе установлено 11 окрасочных линий 9, 10, 11, 12, 13, 14, 18, 66-67, 66, 67, 68.

Каждая линия состоит из следующих основных камер: камера мойки, камера сушки после мойки, переходная камера, камера грунтовки, камера сушки после грунтовки, переходная камера, камера окраски, камера сушки после окраски.

Окраска и грунтовка деталей производится методом пневмораспыления с помощью с помощью краскопультов. Для грунтовки деталей применяется грунт ГФ -0119, который разводится сольвентом, до необходимой вязкости. Для окраски изделий применяются эмали: ПФ-115, АС-182, МЛ-152, которые также разводятся сольвентом.

Окрасочные камеры и камеры грунтовки оснащены гидрофильтрами, в которых происходит очистка воздуха от окраски. В сушильных камерах установлены газовые горелки. Все сушилки оборудованы системой рециркуляции воздуха, что способствует дожигу паров растворителей.

Окраска деталей производится эмалями в окрасочных камерах оснащенных гидрофильтрами.

Сушка деталей после окраски производится в газовых сушильных камерах.

Кроме того, в цехе имеется участок окунания, где установлена ванна для окунания деталей.

Для приготовления лакокрасочных материалов и их хранения имеется краскоприготовительное отделение, оснащенное мешалками краски.

.3.3 Сборочно-даточное производство

ССП располагается в 101 корпусе, занимается сборкой самоходных кормоуборочных комбайнов, их окраской и испытанием перед отправкой потребителям.

Сборочно-сдаточное производство включает в себя: участок сборки, участок окраски комбайнов, монтажный участок, участок гидравлики, испытательный участок, склад ГСМ, участок сварки, моторный участок, службу механика, служба энергетика, лабораторию масел, лабораторию КИЛ, лабораторию водного контроля, участок шелкографии, участок подготовки производства, лабораторию сварки.

Участок окраски занимается подкраской изделий в сборке. Перед окраской производится обезжиривание и сушка изделий.

В цехе установлено три окрасочных линий, 2 линии с напольным конвейером и 1 линия с подвесным конвейером. Каждая линия состоит из следующих камер: камера мойки, камера сушки после мойки, камера окраски, камера сушки после окраски.

Окраска изделий производится методом пневмораспыления с помощью ручных краскопультов. Окрасочные камеры оснащены гидрофильтрами, в которых происходит очистка воздуха от окрасочной аэрозоли. В сушильных камерах установлены газовые горелки. Все сушилки оборудованы системой рециркуляции воздуха, что способствует дожигу паров растворителей, содержащихся в растворенном воздухе.

Сушка после окраски производится в газовых сушильных камерах.

Участок сварки оснащен аппаратом ручной дуговой сварки электродами.

На участке сборки имеется место оклейки кабин и место оклейки аккумуляторных ящиков.

Склад ГСМ расположен в помещении, где установлено шесть емкостей дизтоплива, емкости с клеем, маслом, имеется насосная станция и пост заправки дизтопливом.

Моечный участок оборудован испытательным стендом для обработки дизельных двигателей.

Службы механика и энергетика оборудованы сварочными постами.

На участке гидравлики установлены две ванны для мойки деталей.

Монтажный участок занимается распайкой электрооборудования комбайнов и упаковкой в полиэтиленовые пакеты.

Лаборатория масел проводит входной контроль поступающих масел и их сертификации.

Лаборатория КИЛ располагается в отдельном здании и занимается контрольными испытаниями механизмов комбайнов.

Лаборатория входного контроля оснащена стендом испытания дизельных двигателей, затем входным контролем поступающих двигателей.

Участок шелкографии занимается изготовлением трафаретов и табличек методом шелкографии.

Участок подготовки производства оборудован сварочным постом.

Лаборатория сварки ОГС оборудована постом сварки и газовой резки.

Испытательный участок предназначен для испытания комбайнов в сборе, оборудован баком для обработки комбайнов.

.3.4 Цех товаров народного потребления и маслопроводов

Находится в двух производственных корпусах и располагает следующими участками: окрасочный участок, сварочный участок, отделение маслопроводов.

Окрасочный участок располагает тремя окрасочными камерами и моечной машиной. В двух из них производится окраска автомобильных глушителей, а в третьем - товаров народного потребления. Окраска изделий производится методом пневмораспыления с помощью краскопультов.

Сварочный участок оснащен десятью сварочными полуавтоматами и пятью машинами точечной сварки.

Отделение маслопроводов располагается в отдельном здании. В нем имеется участок приготовления эмульсии и ее утилизации.

.3.5 Термический цех

Цех термического оборудования предназначен для предания деталям заданных свойств, в частности твердости.

Термическая обработка состоит в том, чтобы нагревом до определенных температур и последующим охлаждением вызвать желаемое изменение строение метала. В цехе используются следующие виды термической обработки:

·  закалка, состоящая в нагреве выше температуры превращения с последующим достаточно быстрым охлаждением на масле или воде для получения структурно неустойчивого состава сплава;

·        отжиг, состоящий в нагреве закаленного сплава ниже температуры превращения для получения более устойчивой структуры состава сплава;

·        нормализация - разновидность отжига, при которой охлаждение происходит на воздухе.

При отжиге и нормализации происходит перекристаллизация стали, устраняющая крупнозернистую структуру.

·  цементация, состоящая, в насыщении поверхности стали углеродом, в результате чего получается высокоуглеродистый поверхностный слой.

В цехе используется газовая цементация, при которой камера печи герметично закрыта и через нее с определенной скоростью циркулирует оксид углерода и газообразные углеводороды (чаще всего метан пропан и другие).

В цехе производятся и вспомогательные операции, среди которых:

·  очистка и галтовка для удаления с поверхности детали ржавчины, окалины;

·        промывка деталей, которая производится 3-5% раствором соды кальцинированной технической ГОСТ 5100-85, а затем технической водой.

Все виды термической обработки производятся либо в универсальной камерной печи типа CASEMASTER-24.24.36E либо по отдельным операциям на специальном оборудовании:

шахтные печи - отпуск и цементирование;

камерные печи - закалка;

установка для нагрева токами высокой частоты - закалка поверхности или определенного участка детали.

.3.6 Цех сварки узлов

Он предназначен для приготовления сварных узлов рампы, баков, барабанов и др. Оснащен сварочными полуавтоматами и машинами точечной сварки.

Сварка на полуавтоматах ведется сварочной проволокой СВ08, Г2С.

.3.7 Механосборочный цех №3

Занимается механической обработкой и сборкой деталей и узлов кормоуборочной техники. В цехе установлены сварочные полуавтоматы, аппараты электродуговой сварки, алмазно-расточные и фрезерные станки, моечные машины.

Значительная часть оборудования работает на эмульсии, среди которого 20 токарно-венторезных, 25 фрезерных, 50 сверлильных, 5 фрезерно-шпоночных, 9 шлифовальных станков и 1 отрезной станок.

.3.8 Ремонтно-механическое обособленное производство «Модуль»

Занимается ремонтом технологического оборудования установленного на заводе. Имеет своем составе следующие участки: служба энергетика, заточный участок, участок капитального ремонта, участок литья пластмасс, монтажный участок, участок чалок, термический участок, окрасочный участок.

На заточном участке установлены три заточных станка. Участок капитального ремонта, монтажный участок и участок чалок оснащены сварочными полуавтоматами и аппаратами электродуговой сварки.

В службе энергетика имеется стол пайки.

На термическом участке установлены две газовые печи индукционная печь, а также там имеется участок наплавки.

.3.9 Цех подвесных толкающих конвейеров

В цехе имеется пост сварки, оснащенный двумя сварочными полуавтоматами

.3.10 Прессово-заготовительный цех

ПЗЦ располагает следующими участками: термическим, лемишей, службой механика, заточки пил, наклейки резины, прессов. Цех занимается изготовлением деталей, заготовок из стали методом холодного прессования.

На термическом участке установлены индукционная печь, газовая печь, шахтная печь и ванна с маслом для закалки деталей.

На участке лемишей установлены 2 газовые печи и галтовочные барабаны для удаления окалины с детали после термообработки.

На участке прессов установлены пневмо и гидропресса, а также галтовачный барабан для удаления острых кромок на детали после штамповки.

.3.11 Цех мостов

В цехе сборки мостов производят мосты ведущих колес, коробки диапазона, коробки скоростей, бортовые редукторы для комбайнов ОС-2-250, ОС-2-250А, ОС-2-280, ОС-2- 280А, КСК100, КСК100А, а также для ростовских комбайнов ДОН 1500, НИВА. В цехе также изготавливают товары народного потребления: тележки для ручной клади, рубанки, деревообрабатывающие станки, плуги 2-х, 3-х, 4-х корпусные.

В цехе детали обрабатываются, затем собираются в узлы и далее согласно маршруту идут по различным цехам: сборочный, сварочный, окрасочный и т. д.

В цехе применяются следующие основные виды обработки деталей:

·  механическая;

·        сварка;

·        сборка;

·        перемещение.

Целью механической обработки является придание деталям заданных конструктивных форм и размеров. Применяются следующие виды механической обработки:

· токарная обработка, которая производится на токарных станках с обильным применением эмульсии для смазки и охлаждения для повышения стойкости инструментов;

·        фрезерная обработка производится на фрезерных станках также с применением эмульсии;

·        шлифовка заключается в снятии с образцов деталей тончайшего слоя при помощи абразивных инструментов синтетического происхождения ,применяется с использованием эмульсии ;

·        шевинговка - доводка деталей до заданных размеров;

·        сверление заключается в получении конструктивных отверстий заданных размеров.

Сварка применяется для соединения частей деталей или различных деталей в сборочный узел. В цехе используется электродуговой вид сварки.

Для обработки деталей используются следующие группы станков: фрезерные, токарные, шлифовальные, сверлильные, зубообрабатывающие, специальные.

В цехе работает 32 линии, в том числе 24 по механической обработке деталей и 8 по сборке узлов.

В цехе 447 единиц оборудования работает с применением эмульсии.

.3.12 Транспортный цех

Цех располагает ремонтной базой, где установлено следующее оборудование:

    стенд испытания топливных аппаратов;

    вулканизатор;

    сварочный полуавтомат и аппарат ручной дуговой сварки;

4       гори, работающие на древесном угле;

         моечная машина;

         заточный станок;

         стенд зарядки аккумуляторов и стол ремонта.

В зоне техобслуживания производят регулирование двигателей. Для окраски автомобилей имеется пост окраски. Окраска осуществляется методом пневмораспыления.

.3.13 Цех ремонта техники

В цеху имеется сварочный участок и участок мойки.

На сварочном участке установлено два аппарата ручной дуговой сварки и один сварочный полуавтомат.

На участке мойки установлена камера мойки.

.3.14 Механосборочный корпус

МСК располагает двумя заточными установками, сварочным участком, металлообрабатывающим, участок моечных машин.

На первом заточном участке установлено 17 заточных станков, на вто- ром - 13.

На металлообрабатывающем участке установлены токарные, фрезерные, копировальные, агрегатно-сверлильные станки.

В службе механика установлена ванна промывки деталей в дизтопливе.

.3.15 Отдел технической документации

Располагает участком множительной техники и участком аппликаций.

На участке множительной техники установлено два электрографических аппарата Р-620-2 и Р-420-1, а также два диазокопировальных аппарата

На участке аппликаций изготавливают надписи и таблички наносятся на комбайны фотокопировальным методом с помощью типографической краски.

.3.16 Лаборатории

На территории завода расположены две лаборатории охраны окружающей среды пром-санитарная лаборатория. В лабораториях проводят химические анализы отработанных проб воздуха и воды.

1.4 Балансовая схема предприятия

Балансовая схема (лист 1) отображает потоки расходов водных ресурсов используемых на технологические процессы и другие нужды Гомельского завода самоходных комбайнов.

Таблица 1.1

Укрупненные нормы водопотребления и водоотведения производства санитарно-технического оборудования

Наименование, способ производства

Выпуск продукции в условных единицах

Система водоснабжения

Среднегодовой расход воды на единицу измерения, м3/год

Среднегодовое количество выпускаемых в городскую канализацию сточных вод на единицу измерений, м3/год

Безвозвратное потребление и потери воды, м3

Оборотной, последова-тельно используемой

Свежей из источника

всего

Подлежащие очистке

Не требующие очистки



технической

питьевой

всего





1

2

3

4

5

6

7

8

9

10

11

ГЗСК

1000

Оборот-ная и прямо-точная

1709,77

356,84

115,13

471,97

130,02

14,89

115,13

341,95


799228 в год


1366493

285198,28

92014,91

377213,19

103914,54

11899,63

92014,91

273298,65


На ГЗСК среднегодовой расход воды составляет 377213,19 м3, в том числе 24,4% - питьевой воды, 75,6 % - технической воды. Подпитка свежей технической воды в оборотные системы составляет 20%. Среднегодовой расход сточных вод составляет 103914,54 м3, в том числе 88,5% стоков, не требующих предварительной очистки, 11,5% стоков, подлежащих очистке.

Потери воды на градирне состоят из:

) потери воды на испарение определяются по формуле

, (1)

где а - коэффициент, зависящий от температуры воздуха, а = 0,0014 [1];

 - перепад температуры воды до и после градирни, = 10оС.

Тогда

%;

м3/год;

2) потери воды с капельным уносом [1]

Р2 = 0,1%;

м3/год;

) потери воды на сброс из системы

Р3 = 3%;

м3/год

2. Анализ качества исходной воды

Хозяйственно-питьевая вода должна быть безвредна для здоровья человека, иметь хорошие органолептические показатели и быть пригодной для использования в быту. Основные показатели качества хозяйственно-питьевой воды регламентированы СНиП [5]. Поскольку на питьевые нужды для завода вода подаётся из городского водопровода, то она уже непосредственно отвечает требованиям нормативным документам. На заводе также используется вода на технические нужды предприятия, которая берётся из артезианской скважины. Действительные значения качественных показателей воды и нормативные показатели технической воды приведены в таблице 2.1.

Таблица 2.1

Нормативы качества технической воды и действительные значения данного источника

Наименование показателей

Ед. изм.

Действительное значение

Норматив

Температура

оС

18,4

25

рН

мг/дм3

8,0

6,5 - 8,5

Цветность

град

2

20

Запах

балл

2,0

2,0

Мутность

мг/дм3

5

5

Общая жесткость

мг/дм3

5,2

2,5

Сухой остаток (общее солесодержание)

мг/дм3

278

100

Окисляемость пермангонатная

мг/дм3

0,6

10

Взвешенные вещества

мг/дм3

10

10 - 20

Нитраты

мг/дм3

0,3

не норм

Фториды

мг/дм3

0,5

не норм

Хлориды

мг/дм3

350

20 - 150

Сульфаты

мг/дм3

35

50 - 350

Железо общее

мг/дм3

1,42

0,1

мг/дм3

0,195

не норм

Щелочность общая

мг/дм3

3,5

2

Сульфиды

мг/дм3

0,003

не норм


За норматив выходят следующие показатели: общая жесткость, сухой остаток, хлориды, железо общее, щелочность общая.

Вода для котельной берется из хозяйственно-питьевого водопровода. Качественные показатели воды и требуемые значения представлены в таблице 2.2.

Таблица 2.2

Требуемые значения показателей воды для котельной и действительные значения из хозяйственно-питьевого водопровода

Наименование показателей

Ед. изм.

Действительное значение

Норматив

рН

мг/дм3

8,0

-

Цветность

град

20

-

Привкус

град

2

-

Запах

балл

2,0

-

Мутность

мг/дм3

1,5

-

Общая жесткость

мг/дм3

7

0,01

Сухой остаток (общее солесодержание)

мг/дм3

1000

-

Нитраты

мг/дм3

10

-

Фториды

мг/дм3

0,9

-

Хлориды

мг/дм3

350

-

Сульфаты

мг/дм3

500

-

Железо общее

мг/дм3

0,3

-

Марганец

мг/дм3

0,1

-

Щелочность общая

мг/дм3

2

-

Медь

мг/дм3

1

-

Цинк

мг/дм3

5

-


Для котельной требуется умягчить воду до 0,01 мг/дм3.

3. Подбор технологической схемы очистки воды

Способы и степень очистки воды, состав и конструкции очистных сооружений в каждом конкретном случае зависят от требований, которые предъявляются к качеству воды, и от качества природной воды.

Проанализировав значения показателей воды, требующих очистку была выбрана одноступенчатая Na-катионитовая установка с сульфоугольной загрузкой (рисунок 1) [9].

Рисунок 1 - Технологическая схема очистной станции:

- подача исходной воды; 2 - Na-катионитовый фильтр; 3 - бак с раствором поваренной соли; 4 - бак с частично умягченной водой для взрыхления катионита, 5 - резервуар умягченной воды; 6 - насос; 7 - отвод умягченной воды.

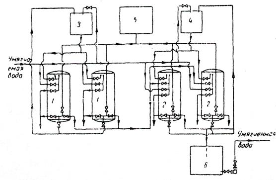
Так как вода для котельной берется из хозяйственно-питьевого водопровода, то она уже не содержит взвешенных веществ, мутность такой воды не превышает 5 мг/дм3, цветность меньше 30 град, жесткость воды не превышает 15 г-экв/м3, то для умягчения воды целесообразно применить двухступенчатое Na-катионирование (рисунок 2) [9].

При проектировании катионитовых установок особое внимание следует уделять выбору типа фильтруемого материала, свойства которого (в частности, полная объемная емкость) наряду с другими факторами определяют скорость прохождения ионообменных реакций и эффективность процесса умягчения в целом.

В данном курсовом проекте в качестве загрузки принимаем сульфоуголь (сорт СК-1), активная группа - НСО3, насыпная масса продукта: товарного - 0,67-0,7 т/м3, набухшего - 0,42 т/м3, размер зерен - 0,5-1,2 мм, полная объемная емкость - 500 г-экв/м3 [9, табл. 10.6].

Рисунок 2 - Схема двухступенчатого Na-катионирования

- Na-катионитовый фильтр первой ступени; 2 - Na-катионитовый фильтр второй ступени; 3 - бак с раствором соли для регенерации фильтров первой ступени; 4 - то же для второй ступени; 5 - бак с водой для взрыхления загрузки фильтров; 6 - резервуар для умягченной воды; 7 - насос

4. Расчет и подбор оборудования по всем сооружениям очистки воды

.1 Расчет установки для Na - катионирования воды

Рассчитаем число фильтроциклов в сутки

, (2)

Тогда

.

Основной характеристикой катионитовых материалов является полная обменная способность Еполн, выраженная в г-экв/м3. Для сульфоугля при крупности зерен 0,5 - 1,2 мм Еполн составляет 500 г-экв/м3.

Рабочая обменная способность Na-катионита , г-экв/м3 определяется по формуле

, (3)

Где  - коэффициент эффективности регенерации, учитывающий неполноту регенерации катионита [2 ,табл. 56]; при удельном расходе соли на регенерацию Дс = 200 г/г-экв = 0,81;

 - коэффициент, учитывающий снижение обменной способности катионита по Ca2+ вследствие частичного задержания катионов Nа+ [2, табл. 57];

 - удельный расход воды на отмывку катионита в м3 на 1 м3 катионита, принимаем  = 4 м33;

 - жесткость исходной воды,  г-экв/м3.

Так как в исходной воде содержится 15 мг/л Nа+, то при пересчете на мг-экв/л величина концентрации Na+ будет равна

 мг-экв/л,

а отношение


следовательно,  = 0,82 [2 ,табл. 57].

Таким образом

 г-экв/м3.

Необходимый объем сульфоугля , м3, определяется по формуле

 (4)

Тогда

Высоту катионитовой загрузки принимаем hк = 2 м. Допустимая расчетная скорость фильтрования через Nа-катионитовый фильтр должна быть в пределах = 10 - 25 м/ч в зависимости от общей жесткости воды. В данном случае при Ж0 < 10 мг-экв/л = 15 м/ч.

Скорость фильтрования , м/ч, определяется по формуле

, (5)

где  - 80 % калибр катионитовой загрузки. Принимаем d80 = 1 мм;

 - допустимая жесткость умягченной воды, принимаем  = 0,1 мг-экв/л;

 - продолжительность межрегенерационного периода, определяем по формуле

, (6)

 - продолжительность взрыхления катионита, принимаем = 0,25 ч;

 - продолжительность регенерации, принимаем = 0,42 ч;

 - продолжительность отмывки, ч, принимаем = 0,83 ч. Тогда

,

 м/ч < 15 м/ч.

Необходимая суммарная рабочая площадь Na - катионитовых фильтров , м2, определяется по формуле

. (7), Тогда


Принимаем три фильтра диаметром 1500 мм, площадью 1,76 м2, с высотой слоя загрузки h = 2 м с размерами Н = 3658 мм, Н1 = 980 мм, L = 860 мм, L1 =880 мм, d = 80 мм и один резервный таких же размеров (рисунок 3) [5].

Рисунок 3 - Катионовый фильтр:

- подача исходной воды; 2 - подача регенерационного раствора; 3 и 4 - подача и пуск промывочной воды; 5 - сброс отмывочной воды; 6 - выход умягчённой воды; 7 - лаз круглый; 8 - лаз эллиптический; 9 - верхнее распределительное устройство; 10 - слой катионита; 11 - штуцер для гидравлической выгрузки катионита

Суммарная рабочая площадь фильтров м2. При высоте загрузки hк = 2 м объем сульфоугля в трех фильтрах будет: м3 > 6,32 м3.

Фактическая скорость фильтрования , м/ч, при нормальном режиме определяется по формуле

. (8), Тогда

м/ч < 8 м/ч,

а в условиях форсированного режима (при регенерации одного фильтра)

.

Общую потерю напора в напорных катионитовых фильтрах при фильтровании следует определять как сумму потерь напора в коммуникациях фильтра, дренаже и катионите [5, табл. 59]. Потери напора составляют 4,4 м.

Удельный расход соли для регенерации Nа-катионитовой загрузки принимаем Дс = 200 г/г-экв. Расход технической поваренной соли Gc ,кг, на одну регенерацию каждого фильтра определяется по формуле

. (9), Тогда

технологический очистка вода предприятие

Определим расход осветленной воды на собственные нужды установки:

)   на промывку (взрыхление) катионитовой загрузки

, (10)

где  - интенсивность взрыхления в л/сек на 1 м2, равная при крупности зерен катионита 0,5 - 1,1 мм 4 л/сек·м2;

 - продолжительность взрыхления, равная 15 мин. Тогда

.

2) на отмывку катионитовой загрузки от продуктов регенерации

, (11)

где  - интенсивность промывки, равная 4,5 м3 на 1 м3 катионитовой загрузки. Тогда

.

) на растворение соли из расчета S =10 л воды на 1 кг технической соли

. (12), Тогда

.

) на промывку солерастворителя диаметром 1030 мм

, (13)

где  - площадь солерастворителя, равная 0,18 м2;

 - интенсивность eгo промывки, равная 5 л/сек·м2;

 - продолжительность промывки солерастворителя, равная 5 мин.

Тогда


Суммарный расход воды нa одну регенерацию при условии, что отмывочные воды катионитовых фильтров не используются повторно для взрыхления катионовой загрузки

.

Общий добавочный расход осветленной воды при двукратной за сутки регенерации трёх Nа-катионитовых фильтров

.

Процент добавочной воды определяется по формуле

. (14)

Тогда

.

Для сокращения расхода воды на собственные нужды установки следует предусмотреть повторное использование отмывочных вод для взрыхления катионита и приготовления регенерационного раствора соли. При этих условиях расход воды на собственные нужды Nа-катионитовой установки составит в процентном отношении

.

Для приготовления раствора соли требуемой концентрации служит солерастворитель (рисунок 4). В его цилиндрическом корпусе со сферическими днищами размещены слои кварцевого песка общей высотой 0,4 - 0,5 м и дренаж в виде стальных листов с отверстиями. Сверху корпуса солерастворителя устранена воронка для загрузки соли, а под ней установлена задвижка. Кроме того, для обслуживания солерастворителя установлены задвижки на следующих трубопроводах: на подающем воду, на отводящем соляной раствор на катионитовый фильтр, на подающем промывную воду под дренаж, на отводящем промывную воду и на спускном.

Расчетное количество соли на одну регенерацию каждого фильтра в данном случае равно Gc = 226,5 кг.

Рисунок 4 - Солерастворитель напорный

Полезная емкость по соли серийно изготовляемого солерастворителя составляет 240 кг.

Следовательно, нужно иметь  рабочий солерастворитель и один резервный.

Объем раствора соли, пропускаемой через гравийные слои солерастворителя для очистки от загрязнений определяется по формуле

, (15)

где  - количество воды для растворения 1 кг соли, равное 10 л.

кг/м3 - объемный вес 10% соляного раствора.

Тогда

Скорость фильтрования раствора соли через гравийные слои при площади солерастворителя fc = 0,8 м2 составит

 (16), Тогда

,

т. е. меньше предельно допустимой.

Полезный объем каждого солерастворителя принимается на 35 - 40 % больше расчетного количества соли, т. е.


Отсюда высота полезного объема каждого солерастворителя  при полной высоте корпуса 1,025 м.

4.2 Расчет резервуара чистой воды

В резервуаре чистой воды (рисунок 5) обеспечивается циркуляция воды и обмен всей воды в течение не менее пяти суток. Внутренняя поверхность резервуаров, используемых для сохранения питьевой воды, должна быть оштукатурена или покрыта полимерными пластами [10].

Объем резервуара чистой воды WРЧВ, м3, определяется как 20 % от общего объема воды W

 (17), Тогда

 м3.

Принимаем два резервуара вместимостью 78,5 м3 каждый с размерами в плане D = 5 м, высотой H = 4 м.

Рисунок 5 - Резервуар чистой воды.

.3 Подбор насосов для насосной станции второго подъема

Требуется обеспечить напор Н = 30 м и подачу воды на ГЗСК. Для этого необходимо подобрать насосы производительностью = 32,56 м3/ч.

Принимаем один рабочий и один резервный насос марки КМ 80-65-160 производительностью 35 м3/ч, напором 33 м (рисунок 6). Габаритные размеры: L = 630 мм, В = 320 мм, Н = 362 мм. Электродвигатель мощностью 7,5 кВт, частотой вращения 3000 об/мин. Вес агрегата - 90 кг [4].

Рисунок 6 - Консольный насос типа КМ.

5. Расчет сооружений для умягчения воды

Для умягчения воды принимаем установку с двумя ступенями Na-катионитовых фильтров, так как остаточная жесткость фильтрата составляет 7 мг-экв/л, что выше минимально допустимой величины 0,01 мг-экв/л. Умягчаемая вода пропускается сначала через Na-катионитовые фильтры I ступени, где жесткость снижается до 0,1 мг-экв/л, а затем через Nа-катионитовые фильтры П ступени.

Катионитовый способ умягчения воды заключается в фильтровании жесткой воды через мелкозернистую загрузку сульфоугля. Это вещество обладает способностью обменивать катионы содержащегося в них натрия Nа+ на катионы кальция Cа+ солей жесткости, растворенных в воде.

Расчет Nа-катионитовой установки ведется на полезную произво-дительность, так как для собственных нужд используется осветленная, но неумягченная вода. Содержание ионов Na+ в исходной воде составляет 15 мг/л.

.1 Расчет I ступени фильтров Na-катионирования

Рассчитаем число фильтроциклов в сутки

, (18)

где T - продолжительность работы катионитовой установки в течение суток, принимаем T = 24 ч;

t - полезная продолжительность одного фильтроцикла, принимаем t = 10,5 ч;

t1 - продолжительность операций, сопровождающих регенерацию катионитовото фильтра, t1 = 1,5 ч.

Тогда


Основной характеристикой катионитовых материалов является полная обменная способность Еполн, выраженная в г-экв/м3. Для сульфоугля при крупности зерен 0,3 - 0,8 мм Еполн составляет 550 г-экв/м3.

Рабочая обменная способность Na-катионита , г-экв/м3 определяется по формуле

, (19)

где  - коэффициент эффективности регенерации, учитывающий неполноту регенерации катионита [5 ,табл. 56]; при удельном расходе соли на регенерацию Дс = 150 г/г-экв = 0,74;

 - коэффициент, учитывающий снижение обменной способности катионита по Ca2+ вследствие частичного задержания катионов Nа+ [5, табл. 57];

 - удельный расход воды на отмывку катионита в м3 на 1 м3 катионита, принимаем  = 3 м33;

 - жесткость исходной воды,  г-экв/м3.

Так как в исходной воде содержится 5,3 мг/л Nа+, то при пересчете на мг-экв/л величина концентрации Na+ будет равна  мг-экв/л,

а отношение  следовательно,  = 0,87 [5 ,табл. 57].

Таким образом

 г-экв/м3.

Необходимый объем сульфоугля , м3, определяется по формуле

, (20)

Тогда


Высоту катионитовой загрузки принимаем hк = 2 м. Допустимая расчетная скорость фильтрования через Nа-катионитовый фильтр должна быть в пределах = 10 - 25 м/ч в зависимости от общей жесткости воды. В данном случае при Ж0 < 10 мг-экв/л = 15 м/ч.

Скорость фильтрования , м/ч, определяется по формуле

, (21)

где  - 80 % калибр катионитовой загрузки. Принимаем d80 = 0,8 мм;

 - допустимая жесткость умягченной воды, принимаем  = 0,1 мг-экв/л;

 - продолжительность межрегенерационного периода, определяем по формуле

, (22)

 - продолжительность взрыхления катионита, принимаем = 0,25 ч;

 - продолжительность регенерации, принимаем = 0,42 ч;

 - продолжительность отмывки, ч, принимаем = 0,83 ч.

Тогда

,

 м/ч.

Необходимая суммарная рабочая площадь Na-катионитовых фильтров , м2, определяется по формуле

 (23)

Тогда


Принимаем один фильтр диаметром 1000 мм, площадью 0,79 м2, с высотой слоя загрузки h = 2 м с размерами Н = 3375 мм, Н1 = 850 мм, L = 205 мм, L1 = 650 мм, d = 50 мм и один резервный таких же размеров (рисунок 3).

Суммарная рабочая площадь фильтров м2. При высоте загрузки hк = 2 м объем сульфоугля в фильтре будет:

м3 > 1,38 м3.

Фактическая скорость фильтрования , м/ч, при нормальном режиме определяется по формуле

. (24)

Тогда

 м/ч.

Общую потерю напора в напорных катионитовых фильтрах при фильтровании следует определять как сумму потерь напора в коммуникациях фильтра, дренаже и катионите [5, табл. 59]. Потери напора составляют 5,2 м.

Удельный расход соли для регенерации Nа-катионитовой загрузки принимаем Дс = 150 г/г-экв.

Расход технической поваренной соли Gc ,кг, на одну регенерацию каждого фильтра определяется по формуле

 (25), Тогда


Определим расход осветленной воды на собственные нужды установки:

)   на промывку (взрыхление) катионитовой загрузки

, (26)

где  - интенсивность взрыхления в л/сек на 1 м2, равная при крупности зерен катионита 0,5 - 1,1 мм 3 л/сек·м2;

 - продолжительность взрыхления, равная 15 мин.

Тогда

.

2) на отмывку катионитовой загрузки от продуктов регенерации

, (27)

где  - интенсивность промывки, равная 4,5 м3 на 1 м3 катионитовой загрузки. Тогда

.

) на растворение соли из расчета S =10 л воды на 1 кг технической соли

. (28)

Тогда


) на промывку солерастворителя диаметром 1030 мм

, (29)

где  - площадь солерастворителя, равная 0,8 м2;

 - интенсивность eгo промывки, равная 5 л/сек·м2;

 - продолжительность промывки солерастворителя, равная 5 мин.

Тогда


Суммарный расход воды нa одну регенерацию при условии, что отмывочные воды катионитовых фильтров не используются повторно для взрыхления катионовой загрузки


Общий добавочный расход осветленной воды при двукратной за сутки регенерации Nа-катионитового фильтра


Процент добавочной воды определяется по формуле

 (30), Тогда


Для сокращения расхода воды на собственные нужды установки следует предусмотреть повторное использование отмывочных вод для взрыхления катионита и приготовления регенерационного раствора соли. При этих условиях расход воды на собственные нужды Nа-катионитовой установки составит в процентном отношении


Для приготовления раствора соли требуемой концентрации служит солерастворитель (рисунок 4). В его цилиндрическом корпусе со сферическими днищами размещены слои кварцевого песка общей высотой 0,4 - 0,5 м и дренаж в виде стальных листов с отверстиями. Сверху корпуса солерастворителя устранена воронка для загрузки соли, а под ней установлена задвижка. Кроме того, для обслуживания солерастворителя установлены задвижки на следующих трубопроводах: на подающем воду, на отводящем соляной раствор на катионитовый фильтр, на подающем промывную воду под дренаж, на отводящем промывную воду и на спускном.

Расчетное количество соли на одну регенерацию каждого фильтра в данном случае равно Gc = 80,6 кг.

Полезная емкость по соли серийно изготовляемого солерастворителя составляет 100 кг.

Следовательно, нужно иметь  рабочий солерастворитель и один резервный.

Объем раствора соли, пропускаемой через гравийные слои солераство-рителя для очистки от загрязнений определяется по формуле

, (31)

где  - количество воды для растворения 1 кг соли, равное 10 л.

1070 кг/м3 - объемный вес 10 % соляного раствора. Тогда


Скорость фильтрования раствора соли через гравийные слои при площади солерастворителя fc = 0,8 м2 составит

 (32), тогда

,

т. е. меньше предельно допустимой.

Полезный объем каждого солерастворителя принимается на 35 - 40 % больше расчетного количества соли, т. е.


Отсюда высота полезного объема каждого солерастворителя  при полной высоте корпуса 1,185 м.

5.2 Расчет II ступени фильтров Na-катионирования

Рассчитаем число фильтроциклов в сутки

, (33)

где T - продолжительность работы катионитовой установки в течение суток, принимаем T = 24 ч;

t - полезная продолжительность одного фильтроцикла, принимаем t = 150 ч;

t1 - продолжительность операций, сопровождающих регенерацию катионитовото фильтра, t1 = 1,5 ч. Тогда

.

Основной характеристикой катионитовых материалов является полная обменная способность Еполн, выраженная в г-экв/м3. Для сульфоугля при крупности зерен 0,3 - 0,8 мм Еполн составляет 550 г-экв/м3.

Рабочая обменная способность Na-катионита , г-экв/м3 определяется по формуле

, (34)

где  - коэффициент эффективности регенерации, учитывающий неполноту

регенерации катионита [5, табл. 56]; при удельном расходе соли на регенерацию Дс = 400 г/г-экв = 0,91;

 - коэффициент, учитывающий снижение обменной способности катионита по Ca2+ вследствие частичного задержания катионов Nа+ [5, табл. 57].

Так как в исходной воде содержится 0,3 мг/л Nа+, то при пересчете на мг-экв/л величина концентрации Na+ будет равна  мг-экв/л, а отношение  следовательно,  = 0,97 [5 ,табл. 57].

Таким образом

 г-экв/м3.

Необходимый объем сульфоугля , м3, определяется по формуле

 (35)

Тогда


Высоту катионитовой загрузки принимаем hк = 1,5 м. Скорость фильтрования , м/ч, определяется по формуле

, (36)

где  - 80 % калибр катионитовой загрузки. Принимаем d80 = 1 мм;

 - допустимая жесткость умягченной воды, принимаем  = 0,01 мг-экв/л;

 - продолжительность межрегенерационного периода,

 ч., тогда

 м/ч.

Необходимая суммарная рабочая площадь Na-катионитовых фильтров , м2, определяется по формуле

 (37), тогда


Принимаем один фильтр диаметром 700 мм, площадью 0,38 м2, с высотой слоя загрузки h = 1,5 м с размерами Н = 3000 мм, Н1 = 2000 мм, объем 1,1 м3, объем ионитового слоя 0,8 м3, масса металла 0,57 т, масса нагрузки 3 т и один резервный таких же размеров (рисунок 3).

Суммарная рабочая площадь фильтров м2. При высоте загрузки hк = 1,5 м объем сульфоугля в фильтре будет:

м3 > 0,17 м3

Фактическая скорость фильтрования , м/ч, при нормальном режиме определяется по формуле

. (38), тогда


Общую потерю напора в напорных катионитовых фильтрах при фильтровании следует определять как сумму потерь напора в коммуникациях фильтра, дренаже и катионите [5, табл. 59]. Потери напора составляют 4,7 м.

Удельный расход соли для регенерации Nа-катионитовой загрузки принимаем Дс = 400 г/г-экв.

Расход технической поваренной соли Gc ,кг, на одну регенерацию каждого фильтра определяется по формуле

. (39), тогда

.

Определим расход осветленной воды на собственные нужды установки:

1) на промывку (взрыхление) катионитовой загрузки

, (40)

где  - интенсивность взрыхления в л/сек на 1 м2, равная при крупности зерен катионита 0,5-1,1 мм 3 л/сек·м2;

 - продолжительность взрыхления, равная 15 мин.

Тогда


2) на отмывку катионитовой загрузки от продуктов регенерации

, (41)

Где      - интенсивность промывки, равная 4,5 м3 на 1 м3 катионитовой загрузки. Тогда

.

) на растворение соли из расчета S =10 л воды на 1 кг технической соли

. (42), тогда


) на промывку солерастворителя диаметром 1030 мм

, (43)

где  - площадь солерастворителя, равная 0,8 м2;

 - интенсивность eгo промывки, равная 5 л/сек·м2;

 - продолжительность промывки солерастворителя, равная 5 мин., тогда

.

Суммарный расход воды нa одну регенерацию при условии, что отмывочные воды катионитовых фильтров не используются повторно для взрыхления катионовой загрузки

.

Общий добавочный расход осветленной воды

.

Процент добавочной воды определяется по формуле

. (44)

Тогда

.

Для сокращения расхода воды на собственные нужды установки следует предусмотреть повторное использование отмывочных вод для взрыхления катионита и приготовления регенерационного раствора соли. При этих условиях расход воды на собственные нужды Nа-катионитовой установки составит в процентном отношении

.

Для приготовления раствора соли требуемой концентрации служит солерастворитель (рисунок 4). В его цилиндрическом корпусе со сферическими днищами размещены слои кварцевого песка общей высотой 0,4 - 0,5 м и дренаж в виде стальных листов с отверстиями. Сверху корпуса солерастворителя устранена воронка для загрузки соли, а под ней установлена задвижка. Кроме того, для обслуживания солерастворителя установлены задвижки на следующих трубопроводах: на подающем воду, на отводящем соляной раствор на катионитовый фильтр, на подающем промывную воду под дренаж, на отводящем промывную воду и на спускном.

Расчетное количество соли на одну регенерацию каждого фильтра в данном случае равно Gc = 110 кг.

Полезная емкость по соли серийно изготовляемого солерастворителя составляет 100 кг.

Следовательно, нужно иметь  рабочий солерастворитель и один резервный.

Объем раствора соли, пропускаемой через гравийные слои солераство-рителя для очистки от загрязнений определяется по формуле

, (45)

где  - количество воды для растворения 1 кг соли, равное 10 л.

1070 кг/м3 - объемный вес 10 % соляного раствора. Тогда


Скорость фильтрования раствора соли через гравийные слои при площади солерастворителя fc = 0,8 м2 составит

. (46), тогда

м/ч,

т. е. меньше предельно допустимой.

Полезный объем каждого солерастворителя принимается на 35 - 40 % больше расчетного количества соли, т. е.


Отсюда высота полезного объема каждого солерастворителя  при полной высоте корпуса 1,185 м.

.3 Подбор насосов для подачи воды на котельную

Требуется обеспечить напор Н = 30 м и подачу воды на вагоноремонтный завод. Для этого необходимо подобрать насосы производительностью = 5,5 м3/ч.

Принимаем один рабочий и один резервный насос марки КМ 40-32-180 производительностью 7,5 м3/ч, напором 42 м (рисунок 6). Габаритные размеры: L = 467 мм, В = 250 мм, Н = 345 мм. Электродвигатель мощностью 3кВт, частотой вращения 3000 об/мин. Вес агрегата - 53 кг [4].

6. Расчет градирен

Градирня представляет собой теплообменный аппарат, в котором теплоноситель - вода передает тепло охлаждающему агенту - воздуху путем непосредственного контакта.

Для предприятия производим подбор вентиляторной градирни, так как данный тип градирен обеспечивает наиболее глубокое и стабильное охлаждение воды. При применении вентиляторных градирен возможно регулирование температуры охлаждающей воды путем изменения частоты вращения или отключения отдельных вентиляторов.

Для обеспечения необходимой площади поверхности контакта градирня оборудуется специальным элементом - оросительным устройством (оросителем).

Площадь оросителя вентиляторных градирен , м2, рекомендуется определять по следующей эмпирической формуле

, (47)

где  - расход оборотной воды, м3/ч;

 - температура горячей воды, подаваемой на градирню, оС;

 - требуемая температура охлажденной воды, оС;

К - числовой коэффициент; для градирен, находящихся в исправном состянии с трубчатой водораспределительной системой, К = 255…592 в зависимости от типа и размера площади оросителя, величин  и напора перед соплами [7, табл. 16.7 и 16.8];

 - скорость движения воздуха через ороситель, принимаем 2 м/с;

 - температура воздуха по влажному термометру, оС;

 - удельный вес наружного воздуха, кг/м3. Тогда

 м2

Принимаем градирню типа ИВА 250 Харьковского механического завода (рисунок 7). Вид оросителя, материал: плоские или гофрированные листы, мипласт. Габаритные размеры: L = 2,0 м, В = 2,1 м, Н = 2,4 м [6, табл. 2.4]. Градирни оборудованны вентиляторами марки 06-300 №10 со следующими типовыми размерами, представленными в таблице 6.2 [6, табл. 6.6].

Таблица 6.1

Характеристика вентилятора градирни

Марка вентилятора

Номинальная подача воздуха GВ, тыс. м3/ч

Номинальное давление, Па

Частота вращения, мин-1

Мощность электродвигателя, кВт

Масса вентилятора, кг

1

2

3

4

5

6

06-300 №10

30

180

950

3

146


Уточняем скорость воздуха по формуле

, (48)

где  - расход воздуха, м3/с, принимаем по таблице 6.1;

 - площадь орошения одной градирни, м2.

Тогда

 м/с.

На основании полученной скорости пересчитаем площадь орошения по формуле (33)

 м2.

Рисунок 7 - Градирня типа ИВА

7. Определение индекса стабильности технической воды

Вода, не вызывающая коррозию поверхностей, с которыми она соприкасается, и не выделяющая на них осадка карбоната кальция, называется стабильной. Стабильность воды может оцениваться несколькими способами. Известен аналитический метод определения стабильности воды и помощью индекса стабильности, который равен

, (49)

где  - рН исследуемой воды;

 - рН равновесного насыщения этой воды карбонатом кальция. Его определяют по формуле

, (50)

 - функция температуры воды, 2,12 [8, рис. 20.1];

 - функция концентрации в воде катионита кальция, 1,4 [8, рис. 20.1];

 - функция щелочности воды, 1,35 [8, рис. 20.1];

 - функция прокаленного растворенного остатка (общее солесодержание), 8,72 [8, рис. 20.1]. Тогда

;

.

Вода считается стабильной при значениях индекса стабильности воды в пределах от 0 до .

Заключение

В данном курсовом проекте запроектирована система водоснабжения для РУП «Гомельский завод самоходных комбайнов», выпускающего кормоуборочные машины. На основе анализа качества исходной воды, забираемой из артезианской скважины, был подобран комплекс очистных сооружений, который включает в себя: 1) Na-катионитовый фильтр с сульфоугольной загрузкой, 2) резервуар чистой воды.

Подробно выполнены расчёты всех сооружений, входящих в выбранную технологическую схему. При этом были определены следующие расчетные параметры и принято необходимое оборудование для сооружений:

производительность очистной станции для технической воды на заводе - 131,67 м3/сут;

прининято три фильтра диаметром 1500 мм, площадью 1,76 м2, с высотой слоя загрузки h = 2 м с размерами Н = 3658 мм, Н1 = 980 мм, L = 860 мм, L1 =880 мм, d = 80 мм и один резервный таких же размеров.

приняли 2 резервуара чистой воды глубиной 4 м и диаметром 5 м;

- принимаем для подачи технической воды один рабочий и один резервный насос марки КМ 80-65-160 производительностью 35 м3/ч, напором 33 м. Габаритные размеры: L = 630 мм, В = 320 мм, Н = 362 мм. Электродвигатель мощностью 7,5 кВт, частотой вращения 3000 об/мин. Вес агрегата - 90 кг.

- для умягчения воды принимаем установку с двумя ступенями Na-катионитовых фильтров. На первой ступени принимаем один рабочий и один резервный фильтр диаметром 1000 мм, высотой слоя загрузки 2 м. На второй ступени принимаем один рабочий и один резервный фильтр диаметром 700 мм, высотой слоя загрузки 1,5 м;

принимаем один рабочий и один резервный насос марки КМ 40-32-180 производительностью 7,5 м3/ч, напором 42 м. Габаритные размеры: L = 467 мм, В = 250 мм, Н = 345 мм. Электродвигатель мощностью 3кВт, частотой вращения 3000 об/мин. Вес агрегата - 53 кг.

принимаем градирни типа ИВА 250 с габаритными размерами L = 2,0 м, В = 2,1 м, Н = 2,4 м.

Запроектированные очистные сооружения отвечают современным требованиям и обеспечивают подачу воды потребителю необходимого качества.

Список используемой литературы

1. СниП 2.04.02 - 84. Водоснабжение. Наружные сети и сооружения. - Введ. 01.01.1985. - М.: Стройиздат, 1985. - 136 с.

. СНиП 23-01-99. Строительная климатология. - Введ. 01.01.2000. - М.: Стройиздат, 2000. - 68 с.

. Государственный водный кадастр. Водные ресурсы, их использование и качество вод (за 1998 год). - Мн.: Минприроды РБ, 1999. - 136 с.

. Карелин, В.Я. Насосы и насосные станции: учеб. для вузов. - 2-е изд., перераб. и доп. / В.Я. Карклин, А.В. Минаев. - М.: Стройиздат, 1986. - 320 с.:

5. Кожинов, В.Ф. Очистка питьевой и технической воды / В.Ф. Кожинов. - M.: Стройиздат, 1971. - 303 с.

6. Назаров, И.А. Справочник проектировщика. Водоснабжение населенных мест и промышленных предприятий. / под общей редакцией И.А. Назаров. - М.: Издательство литературы по строительству, 1967. - 382 с.

. Пономаренко, В.С. Градирни промышленных и энергетических предприятий / В.С. Пономаренко, Ю.И. Арефьев. - М.: Энергоатомиздат, 1998. - 376 с.

8. Николадзе, Г.Н. Подготовка воды для хозяйственно-питьевого и производственного водоснабжения: учеб. пособие по спец. «Водоснабжение и канализация» для вузов / Г.Н. Николадзе, Д.М. Минц, А. А. Кастальский. - 2-е изд., перераб. и доп. - М.: Высш. шк., 1984. - 368 с.

. Водоснабжение. Проектирование систем и сооружений: в 3-х т. - Т.2. Очистка и кондиционирование природных вод / под ред. Журбы М. Г. - Вологда-Москва: ВоГТУ, 2001. - 324 с.

. Абрамов, Н.Н. Водоснабжение: учебник для вузов / Н.Н. Абрамов - 3-е изд., перераб. и доп. - М.: Стройиздат, 1982. - 440 с.

. Таблицы для гидравлического расчета водопроводных труб: Справ. пособие / Ф.А. Шевелев, А.Ф. Шевелев. - 6-е изд., доп. и перераб. - М.: Стройиздат, 1984. - 116 с.

Похожие работы на - Система водоснабжения для РУП 'Гомельский завод самоходных комбайнов'

 

Не нашли материал для своей работы?
Поможем написать уникальную работу
Без плагиата!
Без нейросетей!