Разработка комплекта конструкторских документов на стабилизатор напряжения

  • Вид работы:
    Курсовая работа (т)
  • Предмет:
    Информатика, ВТ, телекоммуникации
  • Язык:
    Русский
    ,
    Формат файла:
    MS Word
    2,19 Мб
  • Опубликовано:
    2013-05-28
Вы можете узнать стоимость помощи в написании студенческой работы.
Помощь в написании работы, которую точно примут!

Разработка комплекта конструкторских документов на стабилизатор напряжения















Курсовая работа

Разработка комплекта конструкторских документов на стабилизатор напряжения

Содержание

Введение

. Разработка схемы электрической принципиальной

. Разработка чертежа печатной платы

. Разработка размещения сборочного чертежа электронного устройства

. Разработка трёхмерной модели электронного устройства

.1 Особенности интерфейса SolidWorks

.2 Создание трехмерной модели на примере платы

Заключение

Список литературы

Введение

При проектировании, ремонте, производстве, эксплуатации, испытаниях электронных и электротехнических узлов электротехнического оборудования используется техническая документация, которая называется конструкторской. Для облегчения проектирования и разработки конструкторской документации используются различные пакеты автоматизированного проектирования.

В результате данной курсовой работы будет разработан комплект конструкторских документов, на стабилизатор напряжения 12В, применяемый для питания блока предварительного усиления в стереофоническом усилителе.

печатная плата стабилизатор блок питания

1. Разработка схемы электрической принципиальной

Под принципиальной электрической схемой подразумевается полный состав элементов и связей между ними, которые дают детальное представление о принципах работы изделия. Принципиальная электрическая схема служит основой для других конструкторских документов, а в частности: схем соединений, сборочных чертежей, чертежей печатных плат. Радиоэлементы маркируются прописными буквами латинского алфавита и арабскими цифрами. Последовательность маркировки радиоэлементов должна определяться от источника питания к нагрузке. При маркировке радиоэлементов разрешается оставлять резервные номера. Так же на схемах электрических принципиальных допускается помещать различные технические данные, характеризующие изделие в целом. Эти сведения помещаются около графических обозначений, или под основной надписью.

В данной курсовой работе используется AutoCAD2007-система автоматизированного проектирования электрооборудования AutoCAD. Схема электрическая принципиальная, разработанная в AutoCAD 2007показана на рисунке 1.1.

Рисунок 1.1 - Разработка схемы электрической принципиальной в AutoCAD2007

В данной курсовой работе использовались стандарты по правилам выполнения схем, условным графическим и буквенно-цифровым обозначениям элементов схем, обозначению цепей, распространяемых на выполнение принципиальных электрических схем проектов автоматизации технологических процессов. В частности использовались: ГОСТ 2.701-84, ГОСТ 2.702-75 и ГОСТ 2.708-81, которые определяют общие требования и правила выполнения схем.

ГОСТ 2.709-72 - условные обозначения проводов и контактных соединений.

ГОСТ 2.710-81 - буквенно-цифровые обозначения схем.

Разработанная принципиальная схема находится на рисунке 1.2 и на листе графической части ФРЯШ 00.00.000, в соответствии с ГОСТ 2.705-75

Рисунок 1.2 - СЭП фильтра режекторного

2. Разработка чертежа печатной платы

Чертеж печатной платы разрабатывался в соответствии с

ГОСТ 2.417-91 и ГОСТ 2.123-93.

Разработка чертежа печатной платы осуществлялась при помощи AutoCAD2007как показано на рисунке 2.1

Рисунок 2.1 - Вид окна AutoCad2007 при разработке печатной платы

На плату наносится координатная сетка, в данном случае шаг координатной сетки 2,5 мм. Нанесенные линии координатной сетки нумеруются через одну. Ширина проводников 1 мм.

Монтажные отверстия обозначаются условно, как указано на рисунке 2.2

Рисунок 2.2 - Таблица монтажных отверстий

Каждое отверстие имеет определенный диаметр контактной площадки в соответствии с ЕСКД.

В таблице (см. рисунок 2.2) указывается наличие или отсутствие металлизации в отверстиях и их количество.

На чертеже обозначаются размеры для справок, шероховатость поверхностей, марка стеклотекстолита из которого должна быть выполнена данная плата. Указывается место установки элементов при помощи их позиционного обозначения.

На чертеже так же присутствуют некоторые технические требования к данной плате.

Чертеж печатной платы находится на листе графической части

ФРЯШ 00.00.000 ПЗ

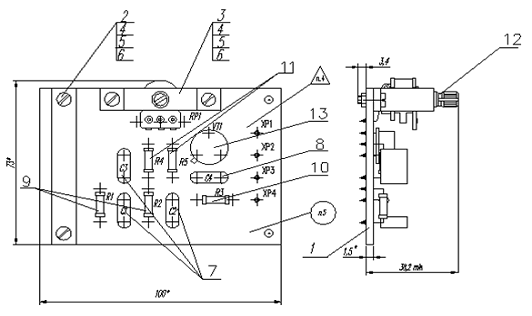
3. Разработка размещения сборочного чертежа

Сборочный чертеж является документом, в котором приводятся сведения, необходимые для изготовления сборочной единицы. Количество сборочных чертежей должно быть минимальным, но достаточным для рациональной сборки и контроля изделия. При необходимости на сборочном чертеже приводятся данные о работе изделия и о взаимодействии его частей.

Сборочный чертеж выполняется на основании ГОСТ 2.109-73 с использованием программы AutoCAD2007, как показано на рисунке 3.1

Рисунок 3.1 - Разработка сборочного чертежа в AutoCad2007

Сборочный чертеж содержит 2 вида, дающих полное представление о расположении элементов.

На чертеже присутствует указание паяного соединения резистора R1, а также некоторые технические требования, предъявляемые к сборочной единице.

Для каждого элемента проставлен номер позиции в соответствии со спецификацией. Каждый элемент имеет буквенно-позиционное обозначения в соответствии со схемой электрической принципиальной.

Указываются габаритные размеры и размеры области, занимаемой деталями. Элементы на плате устанавливаются в соответствии с положением монтажных отверстий. Сборочная единица с габаритными размерами показана на рисунке 3.2

Рисунок 3.2 - Сборочная единица

Сборочный чертеж представлен на листе графической части

ФРЯШ 00.00.000 СБ

Сборочный чертеж должен содержать:

-  изображение сборочной единицы, дающее представление о расположении и обеспечивающее возможность осуществления сборки и контроля;

-       размеры, предельные отклонения и другие параметры и требования, которые должны быть выполнены или проконтролированы по данному сборочному чертежу;

-       указания о характере сопряжения и методах его осуществления, если точность сопряжения обеспечивается подбором, пригонкой и т. п., а также указания о выполнении неразъемных соединений (сварных, паяных и др.);

-       номера позиций составных частей в соответствии со спецификацией на данное изделие;

-       габаритные размеры изделия;

-       техническую характеристику изделия;

-       установочные, присоединительные и другие необходимые размеры.

Спецификация разрабатывается в AutoCAD2007, как показано на рисунке 3.3

Рисунок 3.3 - Разработка спецификации в AutoCad2007

Спецификация включает в себя следующие разделы:

-  документацию. К ней относятся: сборочный чертёж, схема электрическая принципиальная, документы прочие, перечень элементов, пояснительная записка;

-       детали.К этому разделу относятся все детали, в данном случае это печатная плата, фиксатор, уголок;

-       прочие изделия.Сюда относятся:, конденсаторы C1,C2, резисторы R1,R2, транзистор VT1;

-       материалы.К материалам относятся: канифоль сосновая, кисть и краска, необходимые для маркировки платы, припой, лак, спирт этиловый.

-       Спецификация представлена на листах ФРЯШ 00.00.001

4. Разработка трехмерной модели электронного устройства

В данной курсовой работеразработана трехмерная параметрическая модель при помощи специализированной программыSolidWorks 2013. - это полнофункциональное приложение для автоматизированного механико-машиностроительного конструирования, базирующееся на параметрической объектно-ориентированной методологии. Проектирование изделия в SolidWorks состоит из нескольких этапов: выбор конструктивной плоскости для создания двумерного эскиза, преобразование эскиза в твердотельный элемент, формирование детали из различных элементов, компоновка созданных деталей в сборку.

4.1 Особенности интерфейса SolidWorks


Создание нового документа вSolidWorksсопровождается выбором шаблона документа: Деталь, Сборка или Чертеж. При выборе шаблонов деталь или сборка графическая область представляет собой трехмерное пространство.

При работе в режиме "деталь" сначала создаётся необходимое количество эскизов для основания, а потом добавляются другие элементы.

Редактор SolidWorks 2013 позволяет произвольно изменять детали напрямую из сборки. Связь между деталями и сборкой гарантирует их синхронное обновление при изменении каких-либо параметров. Следовательно, чертежи сборки можно создавать на любом этапе проектирования.

Для преобразования эскизов (т.е. двухмерных объектов) в модели (трёхмерные объекты) существует ряд команд, наиболее часто используемые из которых - «Вытянутая бобышка/основание», «Повернутая бобышка/основание» и «Вытянутый вырез». Команда «Вытянутая бобышка/основание» вытягивает эскиз перпендикулярно плоскости эскиза, команда «Повернутая бобышка/основание» создаёт трёхмерный объект путём вращения эскиза относительно указанной оси симметрии, а команда

«Вытянутый вырез» вырезает необходимую область до заданных параметров. Общий вид интерфейса SolidWorks представлен на рисунке 4.1.

Рисунок 4.1 - Общий вид интерфейса SolidWorks 2013

Для представления процесса проектирования вSolidWorksсуществует Дерево конструирования (FeatureManager). Оно располагается в левой части рабочего окна SolidWorks и содержит полную информацию о трехмерном объекте.

В режиме сборки Дерево конструирования отображает список деталей, входящих в сборку, а также необходимые сопряжения деталей и сборок. Пример дерева конструирования в режиме сборки представлен на рисунке 4.2.

Рисунок 4.2 - Дерево конструирования в режиме сборки

Основными функциями FeatureManager являются:

выбор элементов по имени (по нажатию левой кнопки мыши);

определение и изменение последовательности, в которой создаются элементы;

отображение размеров элемента, которое можно выполнить, дважды нажав на имя элемента;

отображение и гашение элементов детали и компонентов сборки.

Панель инструментов является настраиваемым элементом интерфейса. Расположение панели инструментов, их отображение устанавливается в зависимости от типа документа.

Быстрая настройка Панелей инструментов и Диспетчера команд производится при нажатии правой кнопки мыши на границе окна соответствующей панели.

При отсутствии команды на панели инструментов ее всегда можнонайти через верхнее меню.

4.2 Создание трехмерной детали на примере печатной платы

Сначала нажимаем создать новый файл, далее выбираем создание новой детали. Выбираем плоскость и делаем её перпендикулярной. Потом заходим на вкладку эскиз и нажимаем создание прямоугольника. От начала координатной оси рисуем прямоугольник. Задаем его параметры, ширину и длину. Выходим из редактирования эскиза. Выделяем полученный прямоугольник и на вкладке элементы, нажимаем вытянутая бобышка/основание. Задаем толщину платы и нажимаем применить. Делаем опять плоскость перпендикулярной и переходим на вкладку эскиз. Нажимаем создание окружности и указываем расположение отверстий и их радиус. Выходим из редактирования эскиза. Выделяем окружности. На вкладке элементы, нажимаем вытянутый вырез. Выбираем направление и команду насквозь. Нажимаем применить. Указываем, из какого материала сделана плата. Трехмерная модель получившейся платы изображена на рисунке 4.3.

Рисунок 4.3 - Трехмерная деталь

Для разработки трехмерной модели выбираем в верхнем меню пункт «Файл→Новый», после чего выбираем «Сборка». Добавляем уже созданные детали в модель. Задаем условиясопряжения и собираем модель.

Твердотельная модель электронного устройства изображена на рисунке 4.4.

Нажимаем вкладку эскиз и нажимаем создание прямоугольника. От начала координатной оси рисуем прямоугольник. Задаем его параметры, ширину и длину. Выходим из редактирования эскиза. Выделяем полученный прямоугольник и на вкладке элементы, нажимаем вытянутая

бобышка/основание. Задаем толщину платы и нажимаем применить. Делаем опять плоскость перпендикулярной и переходим на вкладку эскиз. Нажимаем создание окружности и указываем расположение отверстий и их радиус. Выходим из редактирования эскиза. Выделяем окружности. На вкладке элементы, нажимаем вытянутый вырез. Выбираем направление и команду насквозь. Нажимаем применить. Указываем, из какого материала сделана плата. Трехмерная модель получившейся платы изображена на рисунке 4.3.

Рисунок 4.4 - Твердотельная модель электронного устройства

Заключение

В ходе выполнения данной курсовой работе был разработан комплект конструкторской документации: схема электрическая принципиальная, сборочный чертеж размещения радиоэлементов, печатная плата и трехмерная модель. Разработка велась с использование специализированного программного обеспечения - SolidWorks.

Курсовая работа дала практические навыки по дисциплине «Компьютерные технологии».

Похожие работы на - Разработка комплекта конструкторских документов на стабилизатор напряжения

 

Не нашли материал для своей работы?
Поможем написать уникальную работу
Без плагиата!
Без нейросетей!