Електромагнітна сумісність засобів електроживлення з радіоелектронною апаратурою та електричною мережею
КУРСОВА РОБОТА
ЕЛЕКТРОМАГНІТНА СУМІСНІСТЬ ЗАСОБІВ ЕЛЕКТРОЖИВЛЕННЯ З
РАДІОЕЛЕКТРОННОЮ АПАРАТУРОЮ ТА ЕЛЕКТРИЧНОЮ МЕРЕЖЕЮ
Зміст
1.
Основні терміни та визначення. Джерела та шляхи поширення завад
.
Норми та вимірювання рівнів завад
.
ДВЕЖ як джерело електромагнітних завад
.1
Узагальнена модель ДВЕЖ як джерела електромагнітних завад
.2
Визначення кондуктивних завад
.3
Визначення завад у навколишньому просторі
.
Основні засоби притлумлення електромагнітних завад
.
Внутрішні засоби притлумлення електромагнітних завад
.1
Електричні засоби притлумлення електромагнітних завад
.2.
Конструкторські засоби притлумлення завад
.
Зовнішні засоби притлумлення електромагнітних завад
.1
Екранування
.2
Протизавадові фільтри (ПЗФ)
Висновки
Список
використаної літератури
1. Основні терміни та
визначення. Джерела та шляхи поширення завад
Вивчення характеру та джерел електромагнітних завад,
шляхів їх поширення та впливу на роботу електронної апаратури, стосуються
проблеми забезпечення електромагнітної сумісності радіоелектронних
засобів.
Згідно з ДСТУ-ІЕС 60050 (161) - ЕМС −
це спроможність обладнання чи системи задовільно функціонувати в навколишній
електромагнітній обстановці та не створювати недопустимих електромагнітних
завад будь-чому в цій електромагнітній обстановці.
Тобто проблема ЕМС має два складника: забезпечення
штатного функціонування апаратури (несприйнятливість) та обмеження
рівня створюваних завад (емісія). У процесі роботи джерел електроживлення,
особливо ключового типу, виникають електромагнітні завади.
Узагальнено - електромагнітна завада - це небажана дія електромагнітної
енергії, яка може погіршити показники якості функціонування радіоелектронних
засобів (РЕЗ).
Електромагнітна завада, яка створена електричними або
електронними пристроями та не призначена для порушення функціонування
радіоелектронних засобів (радіоелектронної боротьби) має назву індустріальна
радіозавада.
Під радіозавадою мають на увазі електромагнітну заваду
в діапазоні радіочастот 3Гц...3ТГц. До індустріальних радіозавад не відносять
випромінювання, створювані високочастотними трактами радіотелевізійних
передавачів, тощо.
ЕМЗ, середовищем поширення яких є предмети, які проводять
електричний струм (проводи, силові кабелі, шасі й корпуси приладів, екрани,
оплітки, оболонки, шини уземлення), а також паразитні кола, через які протікає
електричний струм, називають завадами провідності, або кондуктивними
завадами. Якщо струм завади протікає в прямому та зворотньому провідниках,
то заваду називають симетричною (differential mode). Якщо струм
завади протікає через один із силових провідників та коло уземлення, заваду
називають несиметричною, (common mode) (рис. 8.1). Звісно, ці
струми спричинено відповідними напругами.
Окрім того, застосовують поняття "загальна
несиметрична напруга завад" - напруга індустріальних радіозавад між
точкою, що має середній потенціал, то між потеціалами затискачів джерела
індустріальних радіозавад, мережі живлення або будь-якої іншої електричної
мережі та землею.
Симетрична й несиметрична напруги призводять до протікання
відповідних струмів ЕМЗ. Симетричні струми із.см проходять
через навантажувальний для джерела ЕМЗ опір (у даній ситуації - імпеданс
мережі живлення Zм та навантажувальне коло RН), несиметричні
із.нс1 та uз.нс2 - через опір уземлення
ДВЕЖ Zз, із.нсз та із.нсч через RН
та паразитні ємності Сп. Симетричні струми у двопровідній
системі однакові за значенням, протифазні й циркулюють за
визначеним колом, тому їх небажану дію на електронну апаратуру
послабити легше, ніж від несиметричних струмів, які протікають в
однаковому напрямі, а кола їх циркуляції чітко не визначені. Тому
зусилля розробників РЕА в процесі проектування протизавадових засобів зазвичай
спрямовані на пошук і дослідження засобів усунення кондуктивних
несиметричних завад.
ЕМЗ, середовищем поширення яких є навколишній простір,
називають завадами випромінювання (в дальньому полі) та індукованими (в
ближньому полі) (рис. 8.1).
Тобто для аналізу рівня і типу завад в навколишньому
середовищі важливим є поняття ближньої та дальньої зони, що умовно
розділені граничною відстанню:
rгр =
2l²/l, (8.1)
де l − довжина хвилі завади, l −
конструктивний розмір емітувальника завади (провідники, компоненти,
функціональні вузли тощо).
Рисунок 8.1 − Шляхи поширення завад від ДВЕЖ
В ближній зоні (зоні індукції, наведення) коли рецептор
розташовано поблизу джерела на відстані меншій rгр =
2l²/l, електричний
і магнітний
складники
визначають окремо.
В дальній зоні (зоні електромагнітної хвилі), якщо джерело завад
розташовано на відстані більшій за rгр =
2l²/l, емісією є електромагнітне випроміненння, яке характеризують
потоком потужності
(вектор
Пойнтінга) або потужністю випромінення.
(8.2)
Джерела вторинного електроживлення ключового типу (ДВЕЖ КТ),
оперують з крутими фронтами робочих імпульсів напруги і струму (за частоти у
десятки, сотні кілогерц) у силових колах, а також колах керування, поповнили джерела
ЕМЗ. Завади, які генерують ДВЕЖ КТ, характеризують високі рівні 70...120 дБ
(в окремих випадках до 140 дБ), широкий частотний спектр (від
одиниць...десятків кілогерц до десятків...сотень мегагерц, одиниць...десятків
гігагерц). Таким чином, застосування ДВЕЖ КТ, разом зі зменшенням маси й
габаритних розмірів, призводить до генерації завад, що погіршує несприятливу в
сучасних умовах насичення радіоелектронними засобами різних сфер діяльності
людини, електромагнітну обстановку - сукупність електромагнітних явищ,
наявних в даному місці.
У зв’язку з цим дослідження джерел і шляхів поширення ЕМЗ,
які генерують ДВЕЖ КТ, з метою розроблення ефективних засобів зниження їх
рівнів до встановлених відповідними нормувальними документами, стають не
менш важливими, а в деяких випадках головними у проектуванні електронної
апаратури різного призначення. Дуже важливо, щоб заходи та засоби
забезпечення ЕМС були впроваджені саме на етапі проектування апаратури. Інакше
витрати на забезпечення ЕМС в процесі налагодження суттєво перевищать витрати
на початковій стадії проектування. Окрім того, якщо не передбачити заходи та
засоби забезпечення ЕМС на етапі проектування, ця апаратура може взагалі бути
непридатною для застосування, не дозволить нормально функціонувати близько
розташованій апаратурі або апаратурі, яку живить та ж сама мережа та не отримає
дозволу постачання на ринок країн Європейського співтовариства.
В узагальненому вигляді джерела, шляхи поширення та наслідки
дії ЕМЗ наведено на рис. 8.2
Рисунок 8.2 − Джерела, шляхи поширення та наслідки
впливу ЕМЗ
Основними джерелами завад є активні елементи силових
каскадів, що працюють у ключовому режимі; інші елементи силового кола
(трансформатори, дроселі, конденсатори, проводи т. ін.) і кола керування також
можуть створювати завади.
Основні механізми поширення завад такі:
- наведення на проводи за умов розміщення їх у
електромагнітному полі завад і подальшим вплив завади на інші кола;
- зв’язок різних кіл через спільний опір - це
основний шлях поширення завад по кола електроживлення (шини живлення,
внутрішній опір джерела живлення, у тому числі для великих груп споживачів -
внутрішній опір мережі живлення);
- електричне й магнітне поля, які формуються за
умов руху електричних зарядів у всіх елементах електричних кіл, у тому числі й
проводах.
Для аналізу процесів виникнення ЕМЗ у пристрої (генераторі завад)
зазначають завадостворювальні елементи. Зазаначимо їх на прикладі ДВЕЖ з
без трансформаторним входом з однотактним прямим перетворювачем із
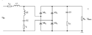
розмагнічувальною обмоткою (ПРО) (рис. 8.3).
Головна причина генерації електромагнітних завад джерелами
електроживлення ключового типу - комутаційні процеси в силових колах,
зумовлені ключовим характером роботи активних елементів, який визначає
принцип роботи ДВЕЖ КТ. Перепади струму й напруги призводять до появи
кондуктивних завад та завад в навколишньому середовищі. Іншими причинами ЕМЗ
можна вважати: високочастотні коливання, які формуються внаслідок
енергії, накопиченої в регулярних та паразитних реактивних елементах кола, що
створюють резонансні контури; перехідні процеси за умов
підключення-відключення ДВЕЖ від мережі; стрибкоподібні змінення напруги
живлення та навантаження; наскрізні струми, а також властивості елементної бази
в ключовому режимі роботи (наприклад, зворотний сплеск у діодах із зміною
полярності випрямленої напруги тощо).
Рисунок 8.3 - Схема електрична ДВЕЖ КТ на основі ПРО, як
джерела ЕМЗ
Елементами, які створюють завади є такі: вхідний випрямляч
VD1…VD4 (генерує, головним чином, симетричну напругу завад із рівнем до 90
дБ, який стрімко знижується в діапазоні до 1 МГц); конденсатор вхідного
фільтра С1 (генерує симетричну напругу завад, спричинену паразитними
параметрами: активним опором RC та індуктивністю відводів LC
за умови проходження через конденсатор змінних складників струму силового кола;
LC сприяє генерації завад на частотах мегагерцового
діапазону); діоди: VD5 - розмагнічувальної обмотки, VD8 -
захисного кола, VD6 - випрямного і VD7 - комутаційного вихідного
кола (генерує кондуктивні завади в силове та навантажувальне кола); силовий
трансформатор TV (генерує завади випромінювання, симетричні й несиметричні
кондуктивні завади в силовому й навантажувальному колах); силовий транзистор
VT1 (генерує, зазвичай, симетричну напругу завад через паразитні параметри RC
і LC за проходження через конденсатор змінного складника
імпульсів струму силового кола); коло керування КК (генерує елементами
завади випромінювання низького рівня); дросель L1 (генерує, головним
чином завади в навколишньому середовищі).
Крім того, всі силові проводи, якими протікають
імпульсні струми, можна вважати “випромінювальними антенами”.
Далі з'ясуємо нормативну базу стосовно емісії ЕМЗ від
апаратури різного призначення.
2. Норми та вимірювання рівнів завад
Функціонування джерел електроживлення ключового типу, які є
майже в кожному сучасному радіоелектронному пристрої, супроводжується емісією
завад, як кондуктивних, так і в навколишнє середовище.
На рис. 8.4 наведено норми емісії ЕМЗ за ДСТУ IEC 61000-2-3 для різних класів
обладнання; 8.4, а надає інформацію щодо кондуктивних завад за
несиметричним шляхом, рис. 8.4, б - завад в навколишньому середовищі
(залежно від частоти та відстані простір можна трактувати як ближню або дальню
зони).
Рисунок 8.4 - Норми емісії: а - кондуктивної б -
в навколишньому середовищі
На рисунку 8.4, а застосовані такі позначення:
1 - група 2, промислове, наукове, медичне (ПНМ)
обладнання, клас А, детектор - квазіпіковий;
2 - група 2, ПНМ обладнання, клас А, детектор -
квазіпіковий, та обладнання інформаційних технологій (ОІТ), клас А, детектор -
квазіпіковий;
- портативні інструменти (від 1000 Вт до 2000 Вт);
- портативні інструменти (від 700 Вт до 1000 Вт);
- портативні інструменти (< 700 Вт);
- клас В, ПНМ обладнання, детектор - квазіпіковий, а
також ОІТ, клас В, детектор - квазіпіковий;
- автомобільні приймачі з частотною модуляцією;
- звукові приймачі з частотною модуляцією;
- телевізійні приймачі і відеомагнітофони.
На рисунку 8.4, б застосовані такі позначення:
1 - група 2 ПНМ обладнання, клас А, відстань вимірювання
30 м;
2 - група 2 ПНМ обладнання, клас А, відстань вимірювання
30 м від зовнішніх стін за межами будівель, в яких це обладнання розташоване;
- рухомий склад, моторні судна, та рухомі пристрої
іскровим запалюванням двигунів, відстань вимірювання 30 м;
- група 1 ПНМ обладнання, відстань вимірювання 30 м.
Інформацію щодо груп та класів обладнання наведено в таблиці
8.1
Таблиця 8.1 - Класифікація обладнання за способом
енергозабезпечення та шляхом поширення високочастотної енергії
|
Групи, класи
|
Види мереж, шлях
поширення високочастотної енергії
|
|
Клас А
|
Обладнання
під’єднують до виробничих та адміністративних мереж
|
|
Клас В
|
Обладнання
під’єднують до мереж житлових будинків
|
|
Група 1
|
Високочастотна
енергія поширюється всередині обладнання
|
|
Група 2
|
Високочастотна
енергія поширюється зовні обладнання
|
Відповідно до публікації CISPR 16 (Comite
International Special des Perturbations Radioélectriques - Міжнародний спеціальний
комітет з радіозбурень) встановлено три смуги частот, у межах яких проводять вимірювання
приладами, які мають однакові технічні характеристики: І: 10...150 кГц; ІІ:
0,15...30 МГц; ІІІ: 30...1000 МГц.
Комплект приладів для випробовування пристроїв на емісію
показано на рис. 8.5.
Рисунок 8.5 − Комплект приладів для вимірювання рівнів
ЕМЗ
Вимірювальний приймач (ВП) - це супергетеродинний приймач
вищого класу, який має функції селективного мікровольтметра; його шкалу проградуйовано у
децибелах.
Еквівалент мережі (ЕМ) - пристрій, який виконує такі функції:
− створення регламентованого імпедансу мережі
загального призначення для можливості порівняння результатів вимірювань, які
виконують у різних містах і об’єктах. (Приклади залежності модуля та імпедансу
мереж загального призначення показано на рис. 8.6, тобто за відсутності
еквівалента мережі результати вимірювань на різних об’єктах було б неможливо
порівнювати);
− створення умов для вимірювання окремо симетричного та
несиметричного складників
завад;
− запобігання проходженню завад із мережі в досліджуване
коло;
запобігання проходженню завад із досліджуваного кола в
мережу;
− запобігання проходженню мережевої напруги на
вимірювач.
Поглинальні кліщі - забезпечують вимірювання потужності завади; струмознімач
- силу струму завад. Рамочну антену застосовують для вимірювання магнітного
складника, а штирьову антену - електричного складника напруженості ближнього
поля. Симетричний диполь застосовують для вимірювання потужності
випромінювання завад дальнього поля. Вимірювання випромінювання
проводять на відкритих майданчиках, щоб не було відбиття й поглинання
завади, або в спеціально обладнаних приміщеннях чи робочих місцях.
Застосування аналізатора спектра дає меншу точність
вимірювання, ніж селективний вольтметр, але дозволяє візуалізувати на екрані
спектр завади й значно прискорити процес дослідження.
а
б
Рисунок 8.6 - Залежність модуля повного опору від
частоти: а - мережі для різних міст Європи (результати експериментів: 1,
2, 3 - відповідно - максимальні, середні, мінімальні значення); б -
еквівалент мережі типу IV
Сучасні моделі аналізаторів спектру дозволяють проводити
вимірювання електромагітних сигналів в діапазоні частот від 0 до 110 ГГц
("R&S", серія FSU) та мають максимальну чутливість на рівні -167
дБм (за смуги пропускання 1 Гц; "Agilent", серія E4400A). Провідні
виробники такого обладнання - фірми: "Rohde&Schwartz",
"Agilent technologies", "Tektronix", "Hewlett
Packard". Придатні також вітчизняні прилади С4-25 і СК4-59 тощо. Для
вимірювання параметрів радіозавад зручним є комплект FSM-11. У нього входять: селективний
вольтметр, еквіваленти мережі й набір антен. Діапазон досліджуваних частот -
0,01…30 МГц.
Слід зазначити, що широкозастосовні зразки приладів мають
робочий діапазон від 100 кГц до 3 ГГц за чутливості не менше -140 дБм в смузі
30 Гц.
3. ДВЕЖ як джерело електромагнітних завад
.1 Узагальнена модель ДВЕЖ як джерела електромагнітних завад
Модель ДВЕЖ із БТВ на основі однотактного зворотного
перетворювача як джерела електромагнітних завад наведено на рис. 8.7, а.
Основні елементи - формувачі завад представлено генераторами
напруг, які створюють симетричні й несиметричні завади: UVT
(силовий транзистор) і UVD (випрямний діод). Конденсатор
вхідного фільтра С - внаслідок паразитних активного й індуктивного
опорів за умови протікання через нього змінного складника струму силового кола
також є генератором симетричної напруги завад.
Струм симетричної завади (симетричний струм) поширюється за прямим та
зворотним проводами, його шлях чітко визначений. Тому здійснювати заходи щодо
його притлумлення порівняно легко.
Струм несиметричної завади проходить через паразитні ємності між силовим
транзистором і тепловідводом, установленим на шасі ДВЕЖ; між тепловідводом
(ізольованим від шасі), проводами, іншими вузлами, на яких є імпульсні напруги,
та шасі (Сп1, Сп2, Сп4, Сп5);
міжобмоткову ємність трансформатора Сп3, ємність між іншими
елементами. У зв’язку з тим, що точні значення паразитних ємностей визначити
практично неможливо, застосування ефективних заходів притлумлення несиметричних
завад ускладнено. Узагальнену модель поширення несиметричної завади показано на
рис. 8.7, б.
Рисунок 8.7 − Модель створення та поширення ЕМЗ від
ДВЕЖ: а - симетричним та несиметричним шляхами; б - узагальнена
для несиметричної завади
З рис. 8.7а видно, що напругу завад на опорі мережі
(еквіваленті мережі) Zм сформовано симетричним та
несиметричним струмами, створюваними генераторами напруги завад. Таким чином,
для зменшення напруги завад у мережі треба зменшити силу струму, який протікає
через Zм. Цього можна досягти, зниженням
рівня напруги генераторів завад, зменшенням опорів шунтувальних кіл і
збільшенням опору кола, послідовного з Zм. Треба також передбачити, щоб
контури, за якими проходять струми завад, мали невеликі геометричні розміри -
це забезпечить менші завади в навколишньому просторі.
3.2 Визначення кондуктивних завад
Узагальнену еквівалентну схему ДВЕЖ як джерела кондуктивних
завад наведено на рис. 8.8.
Рисунок 8.8 - Узагальнена схема зв’язку джерела завад (ДЗ) і
рецептора (Едз - електрорушійна сила джерела завади; Zвн - внутрішній імпеданс ДЗ; Zкпз - імпеданс кола поширення
завад; Zрз - імпеданс рецептора завади РЗ).
За законами Кірхгофа та Ома можна скласти робочу еківалентну схему та
розрахувати рівень завад. Особливістю схеми за рис. 8.8 є визначення компонента
, який визначає імпеданс кола (шляху) поширення
завади.
За умови зв’язку через провідник, необхідно врахувати залежність опору
провідника від частоти внаслідок поверхневого ефекту (фактор зростання опору із
зростанням частоти). Для
:
;(8.3)
де d - діаметр провідника;
d - глибина проникнення
(відстань, на якій електромагнітна хвиля згасає в е раз);
s - питома провідність матеріалу,
m - абсолютна магнітна проникність.
; (8.4)
для практичного застосування доречна формула:
,
(8.3а)
де R0 - опір постійному струму;
fгр -
значення частоти, з якої необхідно враховувати вплив поверхневого ефекта:
(8.5)
Зазвичай шлях поширення завад визначають ємнісні (через
електричне поле) та/або індуктивні (через магнітне поле) кола. За умови ємнісного
зв’язку значення напруги на рецепторі визначаємо (рис. 8.9а,б):
(8.6)
де С12 - паразитна ємність між
провідниками; С13 - ємність між провідником 1 і землею;
С23 - ємність між провідником 2 і землею; R - опір навантажувального кола
провідника 2 відносно землі.
Орієнтовно
значення паразитної ємності між двома провідниками діаметру d на
відстані l можна визначити за формулою:
,
пФ. (8.7)
а б
в г
Рисунок 8.9 - Реалізація ємнісного зв’язку: а - конструктивна модель
із звичайними провідниками;
б - еквівалентна електрична схема; в - конструктивна модель з
екранованим проводом рецептора; г - еквівалентна схема для екранованого
провода рецептора.
Умовний
розподіл зон низьких та високих частот визначає гранична частота:
.
(8.8)
Проаналізуємо два стани.
За умов низькочастотної завади, за якої
і значення опору
менше за модуль сумарного опору С12
та С23, тобто,
|
,(8.9)
|
|
рз дорівнює:
.
(8.10)
Формула (8.10) показує, що на низьких частотах напруга на R
зростає зі збільшенням частоти та паразитної ємності С12.
Ситуація, за якої значення опору провідника 2 відносно землі
більше модуля ємнісного опору, що має місце за високих частот завад,
тобто:
(8.11)
Uрз дорівнює:
.
(8.12)
Напругу завад між провідником та землею визначає ємнісний
дільник напруги С12 і С23, її значення не
залежить від частоти.
З’ясуємо ситуацію, коли провідник екранований і має відносно
землі нескінченний опір R = ¥ . Уземлення екрана і відсутність
ємності С12 (провідник не виходить за межі екрану) призводить
до того, що напруга завади дорівнює нулю (Uрз=0) і можна
вважати, що це ідеальне екранування.
Але на практиці центральний провідник завжди виходить за межі
екрану, тоді навіть за наявності уземленого екрану (на верхніх частотах)
(рис.8.9в,г):
(8.13)
Для реальної ситуації, за якої значення опору провідника
відносно землі менше модуля ємнісного опору, що має місце за низької частоти
завад:
.
(8.14)
Тоді Uрз - аналогічно (8.10), але наявність
екрану значно зменшує паразитну ємність С12.
Таким чином, для ефективного екранування електричного поля
необхідно:
– мінімізувати довжину центрального провідника, який
виходить за межі екрану;
– забезпечити якісне уземлення екрану.
Наявність магнітного поля створює електромагнітну
заваду внаслідок індукції, яка зростає зі збільшенням частоти .
Uрз = w B S cosq, (8.15)
де S - площа замкнутого контуру;
B - середньоквадратичне значення густини магнітного потоку (магнітна
індукція);
cosq -
косинус кута між вектором магнітної індукції
та
нормаллю до площини контуру
.
За умови індуктивного зв’язку напругу завад можна
визначити також через коефіцієнт взаємної індукції М двох кіл (рис.
8.10):
Uрз =w M12 I1
=
. (8.16)
Рисунок 8.10 - Реалізація індуктивного зв’язку: а -
конструктивна модель із звичайними провідниками; б - еквівалентна
електрична схема; в - конструктивна модель за наявності екрану навколо провідника-рецептора; г - еквівалентна
електрична схема за
наявності екрану
Коефіцієнт взаємної індукції між колом 1 та колом 2 - М12
характеризує геометричні та електричні властивості простору між цими двома
колами. Значення коефіцієнта М між двома провідниками на відстані між
ними а та висоті над площиною уземлення h можна визначити як

(8.17)
Зауважимо, що немагнітний екран не впливає на
магнітні властивості простору між колами 1 та 2 (силові лінії магнітного поля
є всередині і навколо екрану).
Внаслідок проходження струму в провіднику 1 на екран наведено
напругу:
Uе = w M1е I1. (8.18)
Таким чином застосування екрана, уземленого в одній точці - не
впливає на значення напруги, наведеної на цей провідник магнітним
полем. Внаслідок того, що
:
, (8.19)
де Lе і Rе -
індуктивність та опір екрану.
Граничну частоту визначають як частоту зрізу екрану wзр:
,
або (8.20)
. (8.20а)
Отже, наявність екрана, уземленого в одній точці, до
зменшення завад не призводить. Якщо зворотний струм протікає в екрані, то
компенсація магнітного поля є, проте з’явилася додаткова завада - напруга на
екрані внаслідок активного опору екрана.
Таким чином застосування екрана уземленого в одній точці - не
впливає на значення напруги, наведеної на цей провідник магнітним
полем.
Для зменшення завад внаслідок індуктивного зв’язку:
необхідно зменшувати значення індукції В, тобто треба
рознести кола в просторі або застосувати виту пару, тоді струм не буде
протікати в площині контура. Скручування проводів призводить до взаємної
компенсації магнітних полів, які створені кожним проводом (рекомендовано не
менш 33 скручення на 1 метр);
необхідно зменшувати площу поверхні перетину силовими
лініями магнітного поля - S, тобто розташовувати провідник якнайближче до землі
(якщо зворотній струм протікає в ній) або застосовувати два проводи, які
скручені разом (якщо зворотній струм протікає в одному з цієї пари проводів, а
не в площині уземлення);
провідники та плати з елементами бажано розташовувати під кутом 90°
до напряму вектора магнітної індукції.
Зазначимо деякі відмінності між ємнісним та індуктивним
зв'язком.
За умов магнітного зв'язку зменшення значення опору
рецептора не призводить до зменшення напруги завади.
У випадку індуктивного зв'язку через магнітне поле напруга
завад є прикладеною послідовно з провідником-рецептором, тоді як у
випадку ємнісного зв'язку через електричне поле (ємнісний зв’язок) вона
прикладена між провідником-рецептором і землею.
Розташування провідника внемагнітному екрані, ущемленому з
одного боку не впливає на значення напруги, яка наведена на
рецептор. Таким чином запобігти кондуктивним завадам, обумовленим індуктивним
зв’язком більш складно,
ніж електричним.
3.3 Визначення завад у навколишньому просторі
В навколишньому просторі необхідно визначити складники
електромагнітного поля
та
(рис
8.11), які створюють компоненти конструкції. Скористаємось даними для
елементарних
випромінювачів, для яких граничну відстань визначають
як
.
Для будь-якого випромінювача (не елементарного)
, де l - довжина
випромінювача.
Рисунок
8.11 - Складники електромагнітного поля
Ближня зона (зона індукції або наведення). Особливістю
цієї зони є те, що в електромагнітному полі можна умовно відокремити
електричний Е та магнітний Н складники. Ці складники Е і Н
на комплексній площині мають фазовий зсув на 90°, тому середнє значення вектора
Пойнтинга дорівнює нулю.
Дальня зона (хвильова зона). Для цієї зони характерним є те, що електромагнітне
поле вже не можна розділити на складники Е та Н (середнє значення
вектора Пойнтинга
0, тобто є випромінювана потужність електромагнітної
хвилі), також це поле характеризує хвильовий процес.
Визначимо також співвідношення, яке для дальньої зони називають хвильовим
опором:
, (8.21)
де ω - циклічна частота;
-
абсолютна діелектрична проникність, Ф/м;
μ - абсолютна магнітна проникність, Гн/м;
σ - питома провідність, См/м.
Для вільного простору (
):
=
=120π ≈ 377 Oм. (8.22)
На рис. 8.12 наведено залежності
для
переважно електричного та магнітного випромінювачів в ближній та дальній зонах,
і відповідно:
, (8.22а)
. (8.22б)
Рисунок 8.12 - Залежність відношення
від
відстані до точки спостереження
Розрахункові формули за умови застосування моделі випромінювача як
диполь Герца (переважно електричний) та рамки зі струмом (переважно магнітний).
Для ближньої та дальньої зон наведено в табл. 8.2. За ними орієнтовно
визначають складники поля завад.
Таблиця 8.2 - Амплітудні значення складників електромагнітного поля
ближньої та дальньої зон
|
Зона
|
Тип випромінювача
|
|
Переважно
електричний
|
Переважно магнітний
|
|
Ближня
|
;  ;
|
|
|
Дальня
|
;  ;
|
|
Зауважимо, що переважно електричний випромінювач
характеризує велика напруга та мала сила струму і магнітний
- велика сила струму і мала напруга. Нижче наведемо основні
принципи та засоби притлумлення електромагнітних завад.
4. Основні засоби притлумлення електромагнітних завад
Розробляти та застосовувати засоби притлумлення
електромагнітних завад треба з урахуванням того, що процеси, які пов’язані з
генерацією й поширенням ЕМЗ, підпорядковані загальним законам електротехніки.
Проте, паразитні кола, за якими поширюються електромагнітні завади, суттєво
ускладнюють як аналіз цих процесів, так і застосування конкретних заходів для
притлумлення завад.
Електромагнітні зв’язки між електричними колами й вузлами, як
зазначено вище є: електричне, магнітне, електромагнітне поля, та провідники,
які з’єднують електричні кола й вузли.
Значення напруженості ближніх електричного й
магнітного полів у вільному просторі для переважно електричного й магнітного
випромінювачів обернено пропорційне відповідно кубу відстані
від завадостворювального елемента, а магнітного і електричного полів - обернено
пропорційно квадрату відстані; у дальньому - першій степені відстані.
Напруга кондуктивних завад зі збільшенням відстані зменшується менш інтенсивно.
Таким чином, на малих відстанях діють усі чотири
види зв’язку; з віддаленням від джерела завади згасає спочатку вплив
електричного й магнітного полів, потім електромагнітного поля випромінювання, і
на ще більшій відстані актуальним є лише зв’язок за проводами. Таким чином,
найбільш сприятливе середовище для поширення завад - проводи, на які в
ближньому полі можуть також впливати електричне й магнітне поля.
Для практичних розрахунків прийнято вважати, що проявом
паразитного зв’язку через ближнє електричне поле є зв’язок через
паразитну ємність, а через ближнє магнітне поле - індуктивний
зв’язок через взаємоіндуктивність.
Визначимо основні способи притлумлення завад, які створюють
ДВЕЖ ключового типу.
Протизавадові засоби згрупуємо за такими ознаками:
- вид електромагнітних завад: кондуктивні та в
навколишньому середовищі ;
- розташування в апаратурі: внутрішні - у
вузлах саме ДВЕЖ і зовнішні - із застосуванням додаткових вузлів
(зовнішніх відносно ДВЕЖ, наприклад, протизавадові фільтри (ПЗФ));
характер впливу: електричні - вплив на
електромагнітні процеси у джерелі живлення та конструкторські (механічні)
- внаслідок раціонального виконання конструкції ДВЕЖ.
Ці показники вельми умовні, тому що одні й ті ж засоби
впливають і на кондуктивні, і на завади випромінювання, застосування
конструкторських заходів впливає на електричні процеси тощо.
Наведемо деякі поширені інженерно-технічні способи
забезпечення ЕМС:
- вибір способу (виду) оброблення інформації;
- застосування різноманітних схемотехнічних
реалізацій;
вибір значень і характеру імпедансу електричного
кола;
вибір комутаційних елементів;
балансування (симетрування);
фільтрування (за симетричним та несиметричним
шляхами);
електричне та магнітне ізолювання;
екранування;
уземлення;
раціональний вибір частоти, виду модуляції;
рознесення і орієнтація функціональних вузлів
(конструктивне розміщення);
вибір типу з’єднувальних кабелів;
застосування спеціальних протизавадових
притлумлювальних ланок (RC, VD-RC- кола, стабілітрони, варистори, притлумлювачі
сплесків Transient Voltage Suppressors - TVS тощо);
застосування силових діодів із плавним відновленням (soft recovery);
раціональна побудова функціональних вузлів тощо.
5. Внутрішні засоби притлумлення електромагнітних завад
.1 Електричні засоби притлумлення електромагнітних завад
Раціональний вибір форми імпульсів силових каскадів
ДВЕЖ. Електричні
засоби притлумлення електромагнітних завад реалізують зменшення рівня
завад, створюваних ДВЕЖ КТ, внаслідок впливу на електромагнітні процеси
в джерелі. В табл. 8.3 представлено відносні логарифмічні
амплітудно-частотні залежності обвідних максимальних амплітуд гармонічних
складників спектрів послідовностей різних імпульсів, якими можуть бути описані
напруги та струми силових каскадів перетворювачів різних типів. Наведемо до них
пояснення.
Позиція 1 - прямокутний імпульс з нульовим фронтом
та спадом моделює ідеалізований («еталонний») режим напруг і струмів
(закон згасання обвідної амплітудного спектра (АС) - 20дБ/дек).
Позиції 2-5 - трикутники з лінійним та експоненціальним
фронтом і спадом моделюють сплески напруг та струмів, обумовлені
перехідними процесами, в тому числі в режимі наскрізних струмів (заком згасання
обвідної АС 20дБ/дек).
Позиція 6 - трапецеїдний імпульс моделює режим напруг і струмів наближений
до реального (закон згасання обвідної АС від точки
до
-
20дБ/дек, та від точки f2 - 40дБ/дек).
Позиції 7-9 - трикутники з лінійними та експоненційними
сторонами моделюють сплески напруг та струмів, обумовлені перехідними
процесами та/або спеціальними режимами (закон згасання обвідної АС - 40/дБ/дек).
Позиції 10,11 - згасна коливальна хвиля моделює осциляції
напруги та струму, обумовлені впливом паразитних параметрів,
створенням резонансних контурів (закон згасання обвідної АС - синусоїдні
коливання - 40дБ/дек, косинусоїдні коливання - 20дБ/дек).
Позиція 12 - випрямлені однонапівперіодні фрагменти синусоїди
моделюють напруги і струми сформовані задля сприяння зменшенню електромагнітних
завад (закон згасання обвідної АС - 40дБ/дек).
Позиція 13 - дзвоноподібна форма моделює напруги та струми,
сформовані задля сприяння зменшенню електромагнітних завад (АС - 60дБ/дек).
Позиція 14 - косинус квадратна форма моделює напруги та струми,
сформовані задля сприяння зменшенню електромагнітних завад (закон згасання
обвідної АС - 60дБ/дек).
Таблиця 8.3 - Характеристики імпульсів силових каскадів
Рівень імпульсів напруги та струму знижується, якщо
застосовувати ДВЕЖ КТ із неповною глибиною модуляції, які є композицією
основного нестабілізованого джерела і невеликого стабілізувального пристрою як вольтододатнього
або вольтовід’ємного пристрою.
Таким чином раціональний вибір форми імпульсів в силових
колах треба здійснювати з урахуванням енергетичних характеристик та
спектрального складу.
Корекція коефіцієнту потужності (Power Factor
Correction).
Коефіцієнт потужності − комплексний показник, що характеризує лінійні
та нелінійні спотворення, вношувані в електромережу, дорівнює відношенню активної
та повної потужностей (навантажувального кола
). Характерні значення коефіцієнта потужності:
− ідеальне значення;
− добрий показник;
−
задовільний показник;
−
незадовільний показник;
−
характерний для комп'ютерної техніки.
За наявності лише гармонічних коливань коефіцієнт потужності дорівнює
косинусу кута зсуву між струмом та напругою. Зсув може бути додатнім або
від'ємним. За наявності лише нелінійних спотворень коефіцієнт потужності
дорівнює частці потужності першої гармоніки струму в загальній активній
потужності, що споживає навантажувальне коло.
Коректор коефіцієнта потужності (ККП) призначено для забезпечення
високих вимог щодо якості напруги електромережі та щодо створюваних
електромагнітних завад.
Допустимі норми гармонік струму в електромережі для
обладнання класу З (визначена потужність не більше 600 Вт): персональних комп’ютерів та їх моніторів, телевізійних
приймачів за ДСТУ IEC 61000-3-12 наведено в таблиці 8.4.
ДВЕЖ КТ споживають струм короткими імпульсами, форма
споживаного струму відрізняється від синусоїдної, а його ефективне значення у
кілька раз більше ніж за активної навантаги тієї ж потужності. Це призводить до
необхідності мати значний запас потужності мережі, що перевантажує нульовий
провідник і створює додаткові завади в мережі. ДВЕЖ за традиційною схемою (див.
розділ 1) майже не створює завад, але має значний зсув фаз між вхідними струмом
та напругою, що призводить до нераціонального використання енергії мережі.
Таблиця 8.4 - Норми на емісію гармонік струму для обладнання
класу З
|
Порядок гармоніки, n
|
Максимально допустима
сила струму гармоніки на ватт, мА/Вт
|
Макимально
допустима сила струму гармоніки, А
|
|
3
|
3,4
|
2,30
|
|
5
|
1,9
|
1,14
|
|
7
|
1,0
|
0,77
|
|
9
|
0,5
|
0,40
|
|
11
|
0,35
|
0,33
|
|
(лише непарні
гармоніки)
|
|
|
ДВЕЖ з ККП для електричної мережі є “чисто” активною
навантагою тобто раціонально використовує енергію мережі, а вбудовані
протизвадові фільтри (див. 8.6.2) забезпечують низький рівень завад в смузі
частот десятки кілогерц… сотні мегагерц.
Класифікацію методів корекції коефіцієнта потужності наведено
на рис. 8.13.
Рисунок 8.13 − Класифікація методів корекції
коефіцієнта потужності
На рис. 8.14а наведено схему низькочастотного
коректора коефіцієнта потужності, що працює на частоті 100 Гц. За додатної
напівхвилі в момент переходу напруги мережі через нуль, транзистор VT1 в стані “замкнено” на 1 - 2 мс, струм протікає через обмотку
дроселя та діоди VD3, VD8. Коли транзистор переходить в стан «розімкнено»,
енергія, накопичена в дроселі, передається в конденсатор фільтра та навантажувальне
коло через діоди VD1, VD6. За від'ємної напівхвилі процес повторюється, але
струми проходять крізь інші пари діодів. В якості навантаги підключають
перетворювач постійної напруги, який забезпечує необхідну напругу на виході
ДВЕЖ. В результаті застосування низькочастотного коректора форма струму в
мережі має псевдосинусоїдальний характер з досить низькими гармонічними
складниками (рис. 8.14б). Значення коефіцієнта потужності за
максимального навантаження є 0.96...0.98. Перевагами представленого ККП є низькі
втрати, можливість застосування низькочастотних компонентів, з меншою вартістю
і більшою надійністю. Проте недоліками є значні габарити та маса
низькочастотних реактивних елементів.
− напруга мережі
2 − струм в мережі
Рисунок 8.14 Низькочастотний ККП: а - схема електрична принципова;
б -
форма напруги та струму
Для зменшення розмірів елементів фільтру необхідно збільшити
частоту перетворення. В більшості випадків буферні пристрої, ввімкнені між
мережевим, випрямлячем та вихідним перетворювачем, що працюють на частоті
десятки...сотні кілогерц та формують синусоїдний струм в навантажувальному
колі, виконані за схемою стабілізатора підвищувального типу,
представленого на рис. 8.15, а. З'ясуємо його принцип дії.
На вхід ККП через мережевий фільтр та випрямляч (на рисунку
не наведено) надходить випрямлена напруга мережі Uвх − послідовність додатних
півперіодів синусоїди з частотою 100Гц. Вхідний конденсатор Ci порівняно
невеликої ємності (частки, одиниці мікрофарад) частково відфільтровує
високочастотні імпульсні завади. Коли пристрій вмикають, поява напруги мережі
вмикає в ІМС автогенераторне коло "Пуск", котре через логічний
елемент 2-АБО формує пусковий імпульс, і встановлює RS-тригер по входу S в стан
"1".
Вузол формування імпульсів керування "драйвер"
активує транзисторний ключ VT1, поданням на його затвор ступінчатої напруги
(близько 12 В). Виникає канал сток-виток в транзисторі і через первинну обмотку
трансформатора TV та зі зміною вхідної напруги починає протікати лінійно
змінюваний струм IVD1 +
IVT1.
Діаграми струмів в ККП представлено на рис. 8.15, б,
де складова IVD1 + IVT1, в трикутному імпульсі струму
виділена суцільним сірим.
Розмикання транзистора відбудеться після того, як RS-триггер
по входу R буде встановлено в стан "0". Момент розмикання
визначає ШІМ-компаратор (Pulse Width Modulator − PWM) в
результаті порівняння миттєвого значення струму комутації IVD1 + IVT1 (цей сигнал зчитують з
"індикатора" струму RS в колі витоку транзистора) − на інвертувальному вході,
на неінвертувальному вході − відкорреговану аналоговим перемножувачем
сигналів (перемноження миттєвого значення випрямленої напруги мережі живлення
та підсиленного значення похибки встановлення вихідної напруги) UCS.ref
Вказані моменти часу відповідають точкам А, В, С і т.д. на
рис 8.15, б, обвідна яких повторює форму вхідної напруги Uвх. Після розмикання комутувального
транзистора струм в первинній обмотці миттєво зникнути не може. Оскільки канал
сток-виток є в високоімпедансному стані, ЕРС самоіндукції первинної обмотки
трансформатора замикає розімкнений раніше діод VD1, і струм IVD1 (права частина трикутного імпульсу
на рис 8.15, б), зменшується й розгалуджується на зарядний струм IC0
конденсатора С0, та вихідний струм навантажувального кола Iн (рис. 8.15, а). На інтервалі
часу, коли комутувальний транзистор замкнено, діод VD1 розімкнено, оскільки його анод є
під нульовим потенціалом, а до катоду прикладено додатну напругу +Uн, і струм в навантажувальному колі Iн підтримується внаслідок заряду конденсатора
С0, ємністю в декілька десятків мікрофарад. Трансформатор ТV на рис.8.15, а виконує також
функцію дроселя, оскільки майже вся енергія, накопичена в первинній обмотці
трансформатора і магнітопроводі на інтервалі часу, коли комутувальний
транзистор замкнено, віддається в навантажувальне коло після розмикання
транзистора.
а
б
Рисунок 8.15 − Високочастотний ККП: а -
схема електрична функціональна; б - діаграма струмів крізь
елементи ККП
Значно менша частина енергії трансформатора витрачається для
отримання сигналу щодо нульового значення струму в первинній обмотці перед
черговим замиканням транзистора. Сигнал зменшення струму в первинній обмотці
трансформатора з деяким коефіцієнтом трансформації потрапляє у вторинну обмотку
і відслідковується вузлом детектування нульового значення струму ZCD (Zero
Current Detection). В момент часу, коли струм має нульове значення, вузол ZCD
через логічний елемент 2-АБО знову встановлює RS-триггер по входу S в стан
"1" і циклічний процес накоплення енергії в магнітороводі
трансформатора, а потім передачі її до вихідного фільтрувального конденсатора і
в навантаження повторюється.
Як вже було сказано, обвідна значень струму в первинній
обмотці трансформатора IL1p (рис. 8.15, б) повторює форму
вхідної синусоїдної напруги Uвх, а усереднене за напівперіод
значення струму IVD1L
складає приблизно половинний рівень IVD1 + IVT1, що потрібно від ККП − надати
споживаному струму синусоїдної форми.
На рис. 8.15, б показано також постійне значення вихідного струму Iн, що дорівнює приблизно половині від
амплітудного значення IVD1 + IVT1. Зазначимо, що сформовані автогенераторним вузлом
"Пуск" пускові синхроімпульси слідують з періодом 75...150 мкс
(максимальна частота повторення не перевищує 13 кГц). Оскільки мінімальну
робочу частоту перетворення в ККП зазвичай обирають не меншою 35 кГц, після
виходу пристрою на робочий режим вузол запуску ніяк не впливає на процеси, що
протікають в пристрої.
Цей ККП розраховано на потужність до 100 Вт. За потужностей
понад 3 кВА в якості ККП застосовують два однотактні підвищувальні
перетворювачі (бустери). Транзистори керовані високочастотними ШІМ сигналами
незалежно, кожен у відповідний момент мережевої напруги. Такі перетворювачі
містять два дроселі, але внаслідок зменшення кількості силових діодів
зменшуються втрати потужності в ККП.
Як приклад потужних ККП на рисунку 8.16 наведено варіанти з
диференційним входом.
Застосовують методи керування силовими транзисторами
Наприклад, для формування кривої вхідного струму можна застосовувати давач сили
струму дроселя і давач випрямленної напруги мережі. Проте найчастіше
застосовують ШІМ керування коректором.
а
б
Рисунок 8.16 − Схеми електричні принципові ККП з
диференційним виходом: а - з одним дроселем; б - з двома
дроселями
Пасивні ККП виконані як LC-фільтрів зі значними
індуктивностями та ємностями (рис 8.17). Такі ККП найчастіше навантажено на
стабілізатор знижувального типу, який підключено до навантажувального
кола.
Рисунок 8.17 − Схема електрична принципова пасивного
коректора коефіцієнту потужності
L1 = 105 мГн, rL1 = 1 Ом, L2 = 30,4 мГн, C2 = 37
мкФ, r2 = rL2+rC2 = 0,1 Ом, = 940 мкФ, rC1
= 0 Ом, Rн = 122,5 Ом. Кни = 0.999, cos = 1.000,
Км = 0.999, Кг = 3.6%
За умов роботи пасивного ККП на імпульсний стабілізатор напруги типу
ПН, коефіцієнт потужності залежить від коефіцієнту заповнення
− різко знижується зі зростанням
. За умов перевантаження можливе виникнення неробочих
режимів в парі "пасивний ККП − стабілізатор ПН".
Застосування захисних ланок
Електромагнітні завади створюються
також за умови протікання наскрізних струмів, імпульсних струмів у
навантажувальному колі, коливальних процесів, які виникають у паразитних
контурах у комутаційних режимах. Тому необхідно застосовувати кола, призначені
для запобігання небезпечним перехідним процесам: демпфувальні С, RC, VDRC-ланки;
розмагнічувальні обмотки в трансформаторах однотактних перетворювачів і
дроселях; деякі ланки, які формують траєкторію робочої точки силових
трансформаторів.
Засобом для зменшення рівня завад є
також раціональний вибір елементної бази. Так, конденсатори повинні мати мінімальні
паразитні параметри активного та індуктивного опорів, моткові вироби -
мінімальні індуктивність розсіювання й паразитну ємність, транзистори й
тиристори - відповідні частотні властивості, випрямні діоди повинні бути
високочастотними й мати плавне відновлення зворотнього опору або їх
треба шунтувати конденсаторами невеликої ємності.
На рис. 8.18 наведено схеми ланок,
які застосовують на практиці для притлумлення завад від комутувальних
елементів.
Рисунок 8.18 - Схеми
електричні принципові кіл захисту контактів: а - з С-ланкою; б
- з RC-ланкою; в - з VDRC-ланкою
С-ланка є одним з найпростіших методів
захисту; полягає у підключенні паралельно з контактами конденсатора
(рис. 8.18, а). За умов великого значення ємності конденсатора струм
навантажувального кола в момент розмикання контактів протікає через
конденсатор, тому дуговий розряд не виникає. Однак, коли контакти розімкнуті,
конденсатор заряджається до значення напруги живлення Uж.
Далі, коли контакти в стані замикання, починається розряд конденсатора через
них із початковим розрядним струмом, обмеженим лише опором провідників і
контактів. Із збільшенням значення ємності та напруги електроживлення, більш
руйнівною є дуга в момент замикання, внаслідок додаткової енергії, накопиченої
в конденсаторі.
RC-ланка. На рис. 8.18, б наведено
схему, у якій подолано недоліки С-ланки - рис. 8.18, а внаслідок
обмеження розрядного струму конденсатора. Це досягнуто підключенням послідовно
з конденсатором резистора R. Для контактів, які замикають, потрібно, щоб
опір цього резистора був достатньо великим (для обмеження струму розряду).
Однак, за умов розімкнення контактів необхідно мати незначний опір, оскільки
резистор зменшує ефективність запобігання дугового розряду. Тому значення опору
R слід обирати з компромісу між цими суперечливими вимогами.
Обмеження, що накладають на значення R:
(8.23)
де Rн -
значення опору навантажувального кола.
Значення ємності C вибирають,
на підставі двох вимог:
пікове значення напруги на контактах
не повинне перевищувати 300 В (щоб не виник тліючий розряд);
значення початкової швидкості
зростання напруги на контактах повинна бути менше 1 В/мкс (щоб не допустити
дуговий розряд).
Значення пікової напруги на
конденсаторі обчислюють із нехтуванням опору кола. Енергія, накопичена в
котушці індуктивності, перетікає в конденсатор. За цих умов:
, (8.24)
Звідки
, (8.25)
де I0 - сила
струму, що протікає через котушку індуктивності до розмикання контактів.
Значення ємності конденсатора C слід
обирати на підставі того, щоб (Uс)пік не
перевищувало 300 В. Отже,
. (8.26)
Окрім того, для обмеження початкової
швидкості наростання напруги на контактах значенням 1 В/мкс, щоб не допустити
дуговий розряд значення ємності:
,(8.27)
де одиниці вимірювання І0
- ампер, С - мікрофарад.
Потрібно також, щоб у LC-колі
згасання було вище критичного. Для цього необхідно, щоб було забезпечена
нерівність:
. (8.28)
де R1 -
значення загального опору, підключеного послідовно з LC-колом (R1
= RL+R).
VDRC-ланка (з діодом). На рис. 8.18, в
наведено ланку захисту контактів, у якій немає недоліків ланок, наведених на
рис. 8.18, a та 8.18, б. Якщо контакти розімкнуті, конденсатор С
заряджений до значення напруги електроживлення з полярністю, яка вказана на
рис. 8.18, в. В стані замикання контактів має місце розряд конденсатора
через резистор R, який обмежує силу струму. Проте за умов розмикання
контактів діод VD закорочує резистор, що створює безпосередній шлях для
струму через конденсатор. Значення допустимої зворотної напруги пробою діода
повинна бути вище значення напруги електроживлення, а значення допустимого
імпульсного струму - більше максимального значення сили струму
навантажувального кола.
Значення ємності конденсатора
вибирають так само, як для кола з RC-ланкою.
Оскільки діод за умов розмикання
контактів замикає резистор, вибирати компромісне значення опору в цій ланці не
потрібно.
Значення опору R вибирають
таким чином, щоб він обмежував струм в стані замикання контактів до значення,
менше ніж 0,1 дугового струму:
(8.29)
VDRC-ланка забезпечує найкращий захист
контактів, однак цей спосіб є дорожчим. Крім того, його не можна
застосувати в колах змінного струму.
5.2 Конструкторські засоби притлумлення завад
Конструкторські засоби та заходи зниження ЕМЗ усувають або
послаблюють паразитні ємнісні та індуктивні зв’язки між ДВЕЖ і мережею,
створюють шунтувальні кола для струму завади, знижують рівень завад в
навколишньому середовищі: індукції - наведення - в ближній зоні, випромінення -
в дальній зоні.
Це забезпечують раціональним розташуванням вузлів один
відносно одного, корпусу ДВЕЖ і застосуванням спеціальних екранувальних
елементів.
Електростатичні екрани
Між обмотками трансформаторів силового кола й кола керування
встановлюють електростатичні екрани, що при з’єднанні їх із вхідним та вихідним
колами трансформатора, дозволяє створити шунтувальне коло для струму завади
всередині вузлів ДВЕЖ, зменшує складову, яка проходить по корпусу (шасі) й
землі.
В якості екрана застосовують незамкнутий виток мідної
фольги. Розміщення екранів показано на рис. 8.19,а, електричну схему
з’єднання - на рис. 8.19,б. Якщо екран розміщено між первинною та
вторинною обмотками та з’єднано з проводом живлення первинної обмотки, тоді він
замикає струм завади в цьому контурі, тобто перекриває шлях до вторинного кола.
Якщо вторинна обмотка - високовольтна, застосовують додатковий екран між
первинною й вторинною обмотками. Його з’єднання з колом вторинної обмотки
перешкоджає поширенню завад із вторинного в первинне коло.
Рисунок 8.19 − Застосування екранів в трансформаторі: а
- розміщення екранів; б - схеми з’єднання: 1 - первинна обмотка; 2, 3 -
екрани між обмотками; 4 - вторинна обмотка; 5 - магнітопровід
Екранувальна шайба
Один із головних шляхів поширення несиметричного струму
завади є через паразитну ємність між колектором силового транзистора й
радіатором (тепловідводом) Ск-р. Цей шлях усувають
з’єднанням радіатора з колекторним або емітерним колами транзистора. Проте,
якщо радіатор уземлено, то для зменшення цієї ємності, яка за умови
застосування слюдяної прокладки складає десятки-сотні пікофарад, і створення
замкнутого внутрішнього контуру струму завади, застосовують екранувальну шайбу
з двох непровідних та одного провідного шару (рис. 8.20,а). Шлях
шунтування струму завади показано на рис. 8.20,б.
Рисунок 8.20 − Застосування екранувальної “шаруватої”
шайби: а - розміщення шайби; б - схема, що ілюструє дію шайби: 1
- радіатор; 2, 4 - непровідні пластини; 3 - провідна пластина; 5 - транзистор
Застосування екранувальної шайби призводить до зменшення
струму завади в електричній мережі приблизно на порядок.
Раціональне розташування елементів
З метою притлумлення паразитних ємнісних та індуктивних
зв’язків міжвузловий монтаж ДВЕЖ повинен бути компактним, за можливості
виконуватися ²в лінію², тобто послідовно вузол за вузлом;
конденсатори слід розміщувати так, щоб монтажні проводи мали мінімальну
довжину. Сигнальні й силові провідники повинні бути рознесені й
виконані екранованим проводом.
Під час розташування функціональних вузлів і елементів
необхідно враховувати орієнтацію силових ліній поля.
Раціональне уземлення
Також важливим засобом притлумлення завад є правильне виконання
уземлення.
Повинна бути мінімізована напруга завад за умови проходження
струмів від двох і більше кіл через загальний опір землі й вилучені контури
уземлення, чутливі до магнітних полів і різниці потенціалів землі.
Необхідність у земляній шині в електронній апаратурі
обумовлена вимогами безпеки та реалізації опорного еквіпотенціального рівня
сигнальних кіл. Шина захисного уземлення звичайно має потенціал землі, для ²сигнальної землі² ця умова - необов’язкова. В
електронних колах, у яких застосовано реле, двигуни та інші електромеханічні
пристрої, ²сигнальну землю² кіл керування треба відокремлювати
від ²шумлячої
землі²
указаних пристроїв.
Таким чином, у електронній апаратурі за умови формування ²сигнального², ²шумлячого², корпусного (захисного)
земляних кіл задача раціонального уземлення ускладнюється.
Для ²сигнальної землі² на частотах до 1 МГц віддають
перевагу уземленню в одній точці, вище 10 МГц - кращі результати
забезпечує система уземлення в кількох точках проводами мінімальної
довжини. У діапазоні 1...10 МГц уземлення виконують у одній точці, якщо
найдовший провідник уземлення коротший за 1/20l, інакше застосовують
багатоточкове уземлення.
²Сигнальну², ²шумлячу² й корпусну землі разом слід
з’єднувати тільки в основному, тобто мережевому, джерелі живлення. Уземлення
екранів і вузлів повинно виконуватися проводом із мінімальним повним
опором. Також низькоомними проводами треба виконувати шини живлення.
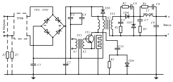
Схему ДВЕЖ із БТВ на основі прямого однотактного
перетворювача із застосуванням протизавадових засобів (C, RC, VD-RCкола,
екрани в трансформаторах, шарувата шайба), показано на рис. 8.21.
Рисунок 8.21 − Схема ДВЕЖ КТ та протизавадовими
елементами
Симетрування
Простим, але ефективним засобом зменшення завад в
навколишньому середовищі є симетрування електричних кіл крученням
проводів, якими протікають однакові за значенням протифазні струми
(рекомендовано застосовувати не менше 33 кручень на 1 метр довжини провода).
Тому електромагнітні поля компенсуються. У випадку двостороннього друкованого
монтажу провідники треба розміщувати паралельно на протилежних площинах
монтажної плати.
Монтажну схему зі звитими проводами ДВЕЖ із БТВ на основі
двотактного інвертора з відводом від середньої точки первинної обмотки
трансформатора із застосуванням екранування окремих вузлів і кіл показано на
рис. 8.22.
Рисунок 8.22 − Умовна схема раціонального монтажу ДВЕЖ
Досвід показує, що застосування лише тільки внутрішніх
заходів дає зниження рівня кондуктивних завад приблизно на 20...25 дБ, що
недостатньо для забезпечення регламентованих рівнів напруги й напруженості поля
електромагнітних завад. З’ясуємо додаткові зовнішні засоби притлумлення ЕМЗ -
екранування й застосуванням протизавадових фільтрів (ПЗФ).
6. Зовнішні засоби притлумлення електромагнітних завад
.1 Екранування
Екран (металева перетинка) призначена для локалізації
електричного і магнітного (в ближній зоні), електромагнітного (в дальній зоні)
поля ДВЕЖ і його вузлів із метою зменшення рівня напруженості поля в
навколишньому середовищі, або для захисту важливих вузлів від зовнішнього поля
(рис. 8.23,а).
На рис. 8.23,б показано принцип екранування магнітного
поля внаслідок компенсації вихровими струмами.
Ефективність екранування електричного й магнітного полів
визначають як:
[
дБ]
[дБ], (8.30)
де
,
-
коефіцієнти ефективності екранування;
-
напруженість відповідних складників електромагнітного поля перед екраном;
-
напруженість відповідних складників електромагнітного поля безпосередньо за
екраном.
Рисунок 8.23 − До принципу дії екранів: а -
локалізація завад в середині екранованого простору та захист від зовнішніх
полів; б - екранування магнітного поля внаслідок дії вихрових струмів
Ефективність екранування залежить від частоти, конфігурації
екрана, розміщення всередині екрана джерела емісії, виду поля, напрямку його
поширення й поляризації.
Найчастіше для оцінки ефективності екранування застосовують
модель як великийі плоский лист з провідного матеріалу.
Для електромагнітної хвилі, яка падає на металеву поверхню,
характерні два види втрат. Хвиля частково відбивається від поверхні,
а її невідбита частина заломлюється в середовищі екрана й поглинається.
Втрати на поглинання однакові для ближнього електричного та магнітного й
дальнього електромагнітного поля. Втрати на відбиття залежать від виду
поля й повного хвильового опору середовища.
Загальна ефективність екранування матеріалу дорівнює сумарним втратам на
поглинання -
, втратам на відбиття -
, та додаванням корегувального параметру -
, який враховує багаторазове відбиття в екрані:
,
[дБ]. (8.31)
Коефіцієнт ефективності екранування внаслідок втрат на поглинання:
, (8.32)
де d - товщина екрану в міліметрах;
-
відносна питома провідність
;
=5,7·107
Cм/м - питома провідність міді;
-
відносна магнітна проникність.
Значення
і
різних
матеріалів екранів, наведено у табл. 8.5. Розрахунок
для ближньої і дальньої зони однаковий.
Таблиця 8.5 - Данні
і
деяких матеріалів
|
Матеріал
|
Відносна питома
провідність Відносна магнітна проникність
|
|
|
Мідь
|
1,00
|
1
|
|
Сталь
|
0,10
|
1000
|
|
Срібло
|
1,05
|
1
|
|
Алюміній
|
0,61
|
1
|
|
Золото
|
0,70
|
1
|
|
Латунь
|
0,26
|
1
|
Коефіцієнт ефективності екранування внаслідок відбиття:
, (8.33,а)
де Z1 - модуль імпедансу навколишнього
середовища. В ближній зоні визначають
,
та
.
(
) − повна діелектрична (магнітна) проникність
матеріалу екрану, r − відстань від джерела завади до екрану.
Z2 - модуль імпедансу матеріалу екрану,
.
Отже, в ближній зоні:
(8.33,б)
(8.33,в)
В дальні зоні
і для вільного простору
, тому:
(8.33,г)
Вплив багатократного відбиття враховують лише для магнітної
складової поля:
. (8.34)
де d - товщина екрану в міліметрах;
d - еквівалентна глибина проникнення
електромагнітної хвилі в товщу металу, мм.
(8.35)
Ефект багаторазового відбиття призводить до несуттєвого зниження
ефективності екрана, і за умови
дБ його
не враховують.
Узагальнені дані щодо екранувальних властивостей матеріалів
наведено в табл. 8.6
Таблиця 8.6 - Якісні показники екранувальних властивостей
суцільних екранів
|
Матеріал
|
Частота, кГц
|
Втрати на
поглинання1) усіх видів полів, дБ
|
Втрати на відбиття2)
|
|
|
|
ближня зона
|
дальня зона
|
|
|
|
магнітного поля
|
електричного поля
|
плоскої хвилі
|
|
Магнітний (μr=1000,σr=0,1)
|
<1 1-10 10-100
>100
|
0-30 30-90 >90
>90
|
0-10 0-30 10-30
10-60
|
>90 >90
>90 60-90
|
>90 >90 60-90
30-90
|
|
Немагнітний (μr=1, σr=1)
|
<1 1-10 10-100
>100
|
0-10 0-10 10-30
30-90
|
10-30 30-60 30-60
60-90
|
>90 >90
>90 >90
|
>90 >90
>90 >90
|
Примітки:
1) для екрана завтовшки 0,8 м.
2) для відстані 1м від джерела завад (із зменшенням відстані
ефективність екранування спадає; із збільшенням - навпаки).
За умов сильних полів внаслідок того, що мідь вносить більше
згасання ніж сталь внаслідок відбиття, доцільно виготовляти двошаровий екран
"мідь - сталь" або покривати стальний екран тонким шаром міді зі
сторони джерела завад, тобто ДВЕЖ.
Водночас з екрануванням всього ДВЕЖ у цілому необхідно
виконувати екранування елементів ДВЕЖ, які створюють звади в навколишньому
середовищі високого рівня: трансформатори, транзистори, дроселі тощо..
Фізичний сенс екранування електричного поля металевим
листом, з’єднаним із корпусом приладу, полягає в формуванні короткого
замикання на корпус для кола, створеного паразитною ємністю між вузлами,
які екранують один від одного. Крім металевих листових матеріалів для
екранування застосовують фольгові, сіткові матеріали, струмопровідні
фарби, використовують металізацію поверхонь, виготовляють еластичні
екрани на основі фероеластів для високочастотних полів та інші засоби
(радіопоглинальні матеріали, спеціальні тканини, електропровідний клей тощо).
Для притлумлення кондуктивних завад додатково до внутрішніх
заходів застосовують спеціальні ПЗФ.
6.2 Протизавадові фільтри (ПЗФ)
Вимоги до ПЗФ. Особливості їх роботи
Протизавадові фільтри працюють за умови великої мережевої
напруги й сили струму, споживаних від мережі, вносять необхідне згасання в
широкому діапазоні частот.
За своїм призначенням ПЗФ - це широкосмугові фільтри
нижніх частот (ФНЧ), які пропускають у ідеальному випадку без згасання постійний
струм або струм промислової частоти (50; 400 Гц) і не пропускають
високочастотні струми радіодіапазону. Між смугою пропускання й згасання є
широкий проміжний діапазон (за винятком спеціальних вимог), тому ПЗФ звичайно
виконують за порівняно простими схемами індуктивно-ємнісних фільтрів типу LC.
Ефективність ПЗФ, як і будь-якого фільтра, залежить не лише
від параметрів його елементів, але й значень повних опорів вхідного (генератора
завади, у даному випадку - ДВЕЖ) і вихідного (мережі, еквівалента мережі) кіл.
Для розрахунку будь-якого ПЗФ повинні бути відомі: рівень
завад, створюваних пристроєм - генератором завад, повний внутрішній опір
джерела завад Zдз, допустимий рівень на рецепторі завади,
повний опір рецептора завади Zрз. Два останні параметри
регламентовані, а два інші можуть бути розраховані або виміряні.
Згасання, яке вносить ПЗФ, у децибелах визначають за формулою
(8.36)
де Zрз, Zдз −
імпеданси рецептора та джерела завад відповідно, − ЕРС джерела завад,
Uрз − напруга завад на рецепторі, зрозумілі з рис. 8.24,а,
б.
Рисунок 8.24 − Базові схеми ланок ПЗФ: а -
узагальнена схема; б - П-подібний фільтр; в - Т-подібний фільтр; г
- Г-подібний фільтр.
З (8.36) маємо для:
П-подібного ФНЧ (рис. 8.24,б)
(8.37)
Т-подібної ланки (рис. 8.24,в)
(8.38)
Г-подібної ланки (рис. 8.24,г)
(8.39)
де ZL i ZC - повні опори
дроселя й конденсатора фільтра.
Наведені формули складено за топологією схем та не враховано
вплив поля, створюваного вхідними струмами на вихідні кола фільтра, та
конструкцією фільтра.
Вказані фактори обумовлюють між елементами фільтра паразитні
зв’язки, які також впливають як і паразитні параметри елементів фільтра. Тому
згасання фільтра знижується. Окрім того, внаслідок створення паразитних
резонансних контурів на деяких частотах рівень завад може навіть зростати. Для
зменшення взаємного впливу під час конструювання фільтра треба передбачити
виконання монтажу ²у лінію². Зазначимо особливості застосування
ПЗФ різного типу:
Фільтр С-типу (з урахуванням внутрішнього імпедансу) - фактично - прохідний
конденсатор, котрий шунтує заваду на землю (уземлює її). Добре працює за
високих імпедансів джерела і навантажувального кола (рецептора). Вище частоти
зрізу крутизна характеристики вношуваного згасання складає 20 дБ на декаду.
Слід уникати застосування цього фільтра в колах, де можливі перенапруги або
нестаціонарні процеси.
Фільтр Г-типу слід застосовувати там, де імпеданси джерела та навантаження
суттєво відрізняються. Індуктивність має розташовуватися з боку низькоомного
кола. вище частоти зрізу крутизна характеристики вношуваного згасання складає
40 дБ на декаду.
Фільтр П-типу (в англомовній літературі - типу π) має два прохідних
конденсатори, що уземлюють заваду, та індуктивність між ними. Такий фільтр
створює високий імпеданс змінному струму як для джерела так і для
навантажувального кола. Найбільш підходить для застосування в колах з високими,
відносно рівними за значенням імпедансами джерела та навантажувального кола.
Вище частоти зрізу крутизна характеристики вношуваного згасання становить 60 дБ
на декаду.
Фільтри 2П-типу, 2Т-типу та інші застосовують в умовах, подібних
з умовами застосування фільтрів П- та Т-типу, але відповідно до ситуації. Коли
є більш високі вимоги до характеристик фільтру або необхідне ефективне
притлумлення завад в нижній частині робочого діапазону частот від 10_кГц
застосовують багатоелементні композиції з 5-ти та більше дроселів та прохідних
конденсаторів. За необхідності, в мережевих фільтрах можуть бути елементи
притлумлення нестаціонарних процесів (перенапруги, спричинені аварійними
режимами в електромережі, блискавки тощо) - варистори, напівпровідникові
прилади TVS(Trancient voltage suppresors).
Специфічною особливістю ПЗФ є необхідність притлумлення двох
видів завад: симетричних (differential mode) і несиметричних (common mode).
На значення LC-елементів, призначених для притлумлення
симетричних завад, обмежень майже немає. Шлях симетричної завади
відомий, тому її притлумлення є звичайним. Конденсатори для притлумлення
симетричних завад підключають між силовими проводами фільтра й позначають Сх.
Значно складніше притлумлювати несиметричні завади: з
одного боку - шлях несиметричної завади неконтрольований, а з іншого боку -
значення ємностей несиметричних конденсаторів Су обмежені
вимогами техніки безпеки.
Це зумовлено тим, що за допустимих значень струму спливу на
рівні 0,5...3,5 мА в мережі 220 В; 50 Гц значення ємності несиметричних
конденсаторів не повинно перевищувати відповідно 6800...62000 пФ.
На основі моделі поширення несиметричної завади (рис. 8.7, б)
з’ясуємо порядок синтезу фільтра та оцінимо його ефективність.
На рис. 8.25, а показано розвиток моделі з урахуванням
застосування ДВЕЖ (у корпусі- екрані) і ПЗФ як конденсатора Су
(Сг-к - ємність між елементом-генератором завади й корпусом, Ск-з
- між корпусом і землею). Нехай: Сг-к = 200 пФ та Сг-к
>> Ск-з (
),
а також
, отримаємо рівень напруги несиметричних завад на
опорі мережі (еквівалента мережі
)
за відсутності конденсатора Су
(8.40)
Рисунок 8.25 − Моделі ДВЕЖ з елементами притлумлення
несиметричних завад: а - модель з застосуванням Су; б
- еквівалентна схема для моделі з застосуванням Су; в -
модель з CLC-фільтрами; г - еквівалентна схема для моделі з
CLC-фільтрами
За умови наявності конденсатора Су=5100 пФ і умов:
і
,
отримаємо
(8.41)
З (8.40) і (8.41) визначимо згасання фільтра
(8.42)
Збільшення значення згасання досягають ускладненням фільтра
застосуванням дроселя та двох конденсаторів (ємність кожного повинна бути у два
рази менша, бо загальна ємність не повинна перевищувати допустимого значення,
рис. 8.25,в). З урахуванням прийнятих припущень, за еквівалентною
електричною схемою рис. 8.25,г для Сг-к = 200 пФ, Су1 =
Су2 =2400 пФ, L = 10 мГн, на частоті 150 кГц, маємо

(8.43)
У проаналізованих моделях генератор завади умовно показано
однополюсним відносно землі. В реальних умовах елементи ПЗФ повинні
встановлюватись для кожного з мережевих проводів.
У зв’язку з цим дроселі, включені (за умови двопровідної
однофазної мережі) кожний у свою силову лінію, виконують на спільному
магнітопроводі (двообмотковий дросель). Його обмотки підключають так (рис.
8.26а), що магнітні потоки, створювані в осерді навантажувальним струмом,
взаємно протилежні й індуктивність дроселя для цього струму та струму
симетричної завади відповідає індуктивності розсіювання. Падіння напруги
живлення на ньому близько до нуля. Для струмів несиметричної завади, які
протікають проводами в одному напрямку, такі дроселі є великим опором
(орієнтовно в чотири рази більше, ніж звичайний однопровідний дросель).
Схеми протизавадових фільтрів
Розглянемо конкретні схеми ПЗФ. Ефективність ПЗФ великою
мірою залежить від імпедансу джерела завад Zдз. Для
несиметричної завади цей опір великий (визначають паразитною ємністю від
одиниць до сотень пікофарад). Для симетричної завади у ДВЕЖ із БТВ цей опір
визначають значенням повного опору конденсатора вхідного фільтра (десятки
мікрофарад), і він порівняно невеликий.
Тому елементи фільтра, призначені для притлумлення
симетричних завад (Zдз < 150 Ом), починаються
(зі сторони ДВЕЖ із БТВ) із дроселя, а для несиметричних (Zдз >> 150 Ом) - із конденсаторів
(рис. 8.26,б). Якщо ж і для симетричної завади вихідний опір великий
(трансформаторний ДВЕЖ), то симетричні й несиметричні конденсатори встановлюють
з обох боків (рис. 8.26,а).
Якщо притлумлення завад від високоомного джерела не більше,
ніж на 10...30 дБ, достатньо застосування тільки ємнісних елементів.
Одноланкові індуктивні фільтри забезпечують притлумлення
завад на 30...50 дБ. Притлумлення завад на 40...60 дБ може бути досягнуто в
дво-, три- ланкових LC-фільтрах.
Схему фільтра, який забезпечує в діапазоні частот 0.15...30
МГц згасання в межах 40 дБ, показано на рис. 8.26,а. Згасання до 60 дБ у
цьому самому діапазоні забезпечує складніший ПЗФ, схему якого наведено на рис.
8.26,б.
Схему компактного ПЗФ із застосуванням сучасної елементної
бази представлено на рис. 8.23,в, а залежність згасання, яке він вносить,
симетричними й несиметричними шляхами поширення завади від частоти - на рис.
8.26,г.
На рис. 8.26,д, е наведено схему та частотну
залежність згасання, яке вносить фільтр, для несиметричних завад трифазного
ПЗФ.
Під час конструювання ПЗФ треба максимально зменшити довжину
провідників від джерела завади до ПЗФ. Фільтр доцільно екранувати застосованням
як екран корпуса; несиметричні конденсатори, зазвичай, прохідні, слід
встановлюватися на корпусі в місці виходу (входу) проводів від фільтра.
Усередині фільтр повинен бути розділений екранними перетинками на окремі
відсіки, корпус (екран) фільтра повинен бути суцільним без щілин. Доцільно
підключення проводів виконувати за допомогою екранованих рознімів.
Детальніші рекомендації з проектування ПЗФ наведено в спеціальній
літературі. Для прикладу розглянемо фільтри виробника Epcos, що випускає ПЗФ (серійні та
індивідуального замовленя) на силу струму від 0,5 до 2500 А, з напругою до 2000
В. Дані деяких наведено в табл. 8.7.
Рисунок 8.26 − Електричні принципові схеми ПЗФ та
характеристики згасання, що вони вносять: а - на 40 дБ; б - на 60
дБ; в - з чотирьох провідниковими та прохідними конденсаторами; г -
згасання, що вносить фільтр за схемою в; д - трифазний ПЗФ; е
- згасання, що вносить фільтр за схемою д
Таблиця 8.7 - Дані деяких фільтрів типу B84
|
Тип фільтра
|
Сила струму, А
|
Напруга фаза-корпус
50 Гц, В
|
Згасання в смузі
частот
|
Габаритні розміри,
мм
|
Маса, кг
|
|
|
|
Гц
|
дБ
|
|
|
|
B84102-C B84110B B84771*A000 B84111A
B84142-A*-R122 B84132-MBS B84142A*S002
… S018
|
0.5..4 1.4 1..15
1..20 8..180 16..150 250..1000
|
250 250 250 250 300
250 750..2000
|
105.. 108
105.. 107 104.. 108 104..
108 104.. 108 104.. 109
104.. 108
|
40..70 30..60 0..60
0..80 15..100 10..80 5..100
|
103´38,5´32
31´34´33
50´22,5´57,4
77´84,5´38,1
339´90´150
- 412,5´260´126
|
0,25 0,047 0,04
0,80..0,21 0,7..8,0 0,8..3,4 12..26
|
Розробкою та промисловим виготовленням ПЗФ займаються багато
великих вірм США, Європи і Азії, що подають на свтівий ринок близько 16000
найменувань завадопритлумлюючих конденсаторів і 8000 типів фільтрів. Додаткову
інформацію щодо технічних характеристик, конструктивного виконання та
особливостей застосування ПЗФ можна знайти на сайтах та в каталогах відомих
виробників:
Spectrum Control - www.spectrumcontrol.com
<#"668657.files/image149.gif">
Рисунок 8.27 − Елементи ПЗФ: а - типовий фільтр з
конденсаторним блоком К75-37 та безвитковими дроселями L1…L4; б -
частотна характеристика імпедансу безвиткового дроселя; в - типовий
фільтр із конденсатором К73-21 та з керамічним фільтром (Б7, Б14 або Б23); г
- конструкція керамічного фільтра; д - частотна характеристика
керамічного фільтра
На рис. 8.28,а приведено залежності згасання від частоти за
імпедансу джерела та рецептора завад 75 Ом. Зауважимо, що ці характеристики
наведено як приклад, бо вони і залежать від значень повного опору джерела завад
і навантаги, перехідного опору між корпусом фільтра і корпусом апаратури та
ряду інших факторів.
а
б
Рисунок 8.28 - Характеристики згасання фільтрів типу: а -
Б23Б; б - фільтрів серії К10-78
фільтри серії К10-78 випускають в чіп-виконанні і монтують в
корпус для поверхневого монтажу. За основу взято базову конструкцію
багатошарового монолітного керамічного чіп-конденсатора. Особливість фільтрів
цієї серії - конфігурація внутрішніх електродів. Частота зрізу на рівні 3 дБ є
в межах від 0,25 МГц для конденсатора ємністю 22 нФ до 302,2 МГц для
конденсатора ємністю 22 пФ. Значення згасання на частотах, близьких до 1000 МГц,
складає 17-18 дБ .
У тих випадках, коли тумблер включення джерела живлення ДВЕЖ
комутує коло живлення за протизавадним фільтром зі сторони мережі або тумблер
не застосовують узагалі, а включення в мережу здійснюють штепсельною вилкою -
необхідно паралельно симетричному конденсатору підключити, за вимогами техніки
безпеки, розрядний високоомний опір. (Звичайно це резистор типу С2-23, який
розсіює потужність 0.125...0.25 Вт із номінальним опором 100...1000 кОм (R1 на
рис. 8.27,а, в).
електромагнітна сумісність апаратура завада
Висновки
1. Інтенсивне впровадження джерел електроживлення із
застосуванням силових каскадів ключового типу (з імпульсним керуванням) та
удосконалення технологій створення радіоелектронної апаратури високої
чутливості призвели до зростання актуалізації проблеми забезпечення
електромагнітної сумісності сучасних джерел електроживлення із функціональною
апаратурою та електричною мережею, від якої формують електроживлення цієї та
іншої апаратури.
2. Проблема забезпечення електромагнітної сумісності має
два головних аспекти: забезпечення умов для штатного функціонування будь-якої
радіоелектронної апаратури в наявній електромагнітній обстановці (несприйнятливість)
та обмеження до допустимих рівнів в створюваних електромагнітних завад (емісія),
одним із поширених джерел яких є сучасні ДВЕЖ.
. Розв’язування задач з проблеми забезпечення ЕМС є
одне із завдань розробників та користувачів сучасних ДВЕЖ.
. Засоби та заходи забезпечення ЕМС ДВЕЖ можна
розділити на декілька груп, які важко ідентифікувати: внутрішні,
пов’язані із вибором схемотехнічних рішень та режимів роботи; зовнішні,
пов’язані із застосуванням додаткових стосовно ДВЕЖ засобів (фільтрів, кранів,
систем уземлення тощо); іншими в цих групах є електричні та конструкторські;
за шляхами поширення завад: кондуктивні (в провідниках, корпусах тощо),
в навколишньому середовищі.
. Особливістю кондуктивних завад є наявність симетричного
(за прямим та зворотним провідниками) та несиметричного (між прямим
або/та зворотним провідником і землею) шляхів.
. Особливістю завад заваду навколишньому середовищі є
його розподіл на ближню зону (індукції) та дальню (випромінення).
. Внаслідок глобального характеру проблеми ЕМС
нормативні документи стосовно рівнів завад та несприйнятливості методик
вимірювань та випробувань розроблено міжнародними, регіональними, національними
установами відповідно, наприклад, «Міжнародна Електротехнічна комісія» (МЕК,
IEC - International Electrotechnical Commission, в Україні відповідальними за
нормативну документацію в галузі ЕМС є Технічний комітет ТК22 ЕМС в структурі
Держспоживстандарту України).
. Допустимі рівні електромагнітних завад кондуктивних
та в навколишньому середовищі наведено в різних стандартах стосовно різної
апаратури.
. Для проведення випробувань за вимогами ЕМС існують
спеціальні методики та прилади.
. Ключові каскади та інші елементи ДВЕЖ КТ
можуть створювати як кондуктивні завади, так і завади в навколишньому
середовищі.
. Для розрахунку кондуктивних завад слід скласти
відповідну еквівалентну схему та врахувати характер імпедансу шляхів поширення
(активний, ємнісний, магнітний. комбінований).
. Під час поширення електромагнітних завад в
провідниках слід враховувати вплив поверхневого ефекту.
. Під час розрахунку рівнів завад в навколишньому
середовищі слід враховувати тип зони (ближня - індукції, дальня - випромінення)
та характер випромінювача: переважно електричний (висока напруга, мала
сила струму); переважно магнітний (велика сила струму, мала напруга).
. Різні характери процесів створюють різні рівні завад
та інтенсивність згасання обвідної спектра (від 20 дБ/дек й вище), що
слід враховувати під час проектування ДВЕЖ.
. Стосовно ДВЕЖ інженерно-технічними засобами
забезпечення ЕМС є:
- застосування різноманітних схемотехнічних реалізацій;
- вибір комутаційних елементів;
балансування (симетрування);
фільтрування (за симетричним та несиметричним
шляхами);
екранування;
уземлення;
рознесення і орієнтація функціональних вузлів
(конструктивне розміщення).
16. Ефективним засобом притлумлення низькочастотних та
високочастотних спотворень струму в електричній мережі є корекція
коефіцієнта потужності (PFC - Power Factor Correction).
17. Специфічними конструкторськими засобами притлумлення
завад є застосування екранної обмотки в силових трансформаторах, екранувальної
шаруватої шайби між силовим транзистором та тепловідводом (радіатором),
раціональний монтаж.
. Ефективним засобом локалізації електромагнітного
поля є екранування.
19. Явища, які забезпечують екранування: поглинання, обумовлене
згасанням електричного та магнітного полів в матеріалі екрана та відбиття,
обумовлене різними значеннями хвильових імпедансів (в дальній зоні)
навколишнього середовища і екрана - відношення
(в
ближній зоні).
. Ефективним засобом притлумлення кондуктивних завад є мережеві
протизавадові фільтри.
. Особливістю протизавадових фільтрів є наявність двох типів
завад за шляхами поширення: симетричних і несиметричних.
. Стосовно притлумлення завад симетричних обмежень майже
немає: цю функцію виконують дроселі (за схемою differential mode) та
конденсатори Сх, з практично несуттєвим обмеженням обумовленим
значенням накопиченої енергії.
. Стосовно притлумлення несиметричних завад - значення
ємності конденсаторів Сy обмежено, що обумовлене допустимим значенням
сили струму спливу; тому застосовують увімкнення обмоток дроселя за
схемою common mode.
. У зв’язку із широкою смугою частот згасання протизавадових
фільтрів (від 10..150 кГц до 30 МГц й вище), необхідно враховувати не лише
регулярні параметри компонентів, а й паразитні, що ускладнює процес
проектування та застосування таких фільтрів.
. Забезпечення ЕМС ДВЕЖ з функціональною апаратурою та
електричною мережею вимагає комплексного підходу на основі знань принципів
роботи силових каскадів, засад електродинаміки, теорії електричних кіл тощо.
Список використаної літератури
Теоретические основы электротехники. В 3т. Т.2 / К.С.
Демирчян, Л.Р. Нейман, Н.В. Коровкин, В.Л. Чечурин. СПб., 2006.
Зевеке, Г.В. Основы теории цепей / Г.В. Зевеке, П.А.
Ионкин, А.В. Нетушил, С.В.Страхов. М., 1989.
Бессонов, Л.А. Теоретические основы электротехники:
Электрические цепи / Л.А. Бессонов. М., 2006.
Матханов П.Н. Основы анализа электрических цепей.
Линейные цепи. - М.: Высш. шк., 1981.
Толстов Ю.Г. Теория линейных электрических цепей. -
М.: Высш. шк., 1986.
Атабеков, Г.И. Основы теории цепей / Г.И.Атабеков.
СПб., 2006.
Лосев А.К. Теория линейных электрических цепей. - М.:
Высш. шк., 1987.
Беляцкий А.Ф. Теория линейных электрических цепей. -
М.: Радиосвязь, 1986.
Попов В.П. Основы теории. - М.: Высш. шк., 1985.
Батура М.П., Кузнецов А.П., Курулёв А.П. Теория
электрических цепей. Учебник. 2-е изд., исп. - Мн.: Вышэйшая школа. 2007.
Бакалов, В.П. Основы теории цепей / В.П. Бакалов, В.Ф.
Дмитриков, Б.И. Крук. М., 2000.
Запасный, А.И. Основы теории цепей / А.И. Запасный.
М., 2006.
Касаткин, А.С. Электротехника / А.С. Касаткин, М.В.
Немцов. М., 2000.
Коровкин, Н.В. Теоретические основы электротехники:
Сборник задач / Н.В. Коровкин [и др.]. СПб., 2006.
Ломоносов, В.Ю. Электротехника / В.Ю. Ломоносов. М.,
1990.
Мурзен, Ю.М. Электротехника / Ю.М. Мурзен, Ю.И.
Волков. Питер, 2007.
Новогородцев, А.Б. Теоретические основы электротехники
/ А.Б. Новогородцев. Питер, 2006.
Рекус, Г.Г. Основы электротехники и электроники в задачах
и решениях