Блок управления для автоматизированной системы проверки межблочного монтажа
АННОТАЦИЯ
В данном дипломном проекте разработан блок
управления для автоматизированной системы проверки межблочного монтажа (АКМ).
Этот прибор предназначен для того чтобы более точно, быстро и экономически
эффективно организовать процесс проверки качества межблочного монтажа
радиоэлектронных изделий и кабелей.
В пояснительной записке описаны
технико-экономическое обоснование разработки, особенности проектирования,
разработаны структурная, функциональная и принципиальная схемы прибора,
составлен алгоритм работы системы и написано программное обеспечение. В
необходимом объеме проведены конструкторские работы.
Проект содержит экономическую оценку
разработанного устройства, оценку его экологичности и безопасности.
Автор выражает благодарность сотрудникам регионального
центра зондовой микроскопии коллективного пользования (РЦЗМкп) РГРТУ за помощь
при выполнении дипломного проекта.
THE SUMMARY
diploma is developed control unit
for the automized system of inspection of interblock mounting. This device is
intended for more directly, rapidly and cost-beneficial organize process of
quality check of interblock mounting and insulation resistance measurement.the
explanatory note it is described the technical - economical basis of the
elaboration, peculiarities of the projection, the inside architecture of the
devices, included into the elaboration, structural, functional and principal
circuits of the device are elaborated, making algorithm of system work and
write a program. The design calculation are given in necessary volume.project
contains the economical appreciation of the elaborated devicesauthor expresses
his gratitude to the staff of the regional center of probe microscopy
communities RSREU for assistance in completing the diploma project.
ВВЕДЕНИЕ
При автоматизации производственных и
технологических процессов в промышленности, научных исследованиях и создании
новой техники требуется за ограниченное время одновременно измерять,
регистрировать значительное количество параметров и перерабатывать большие
потоки информации. Поэтому автоматизация методов и средств измерений, переход
от единичных приборов к измерительным информационным системам (ИИС),
измерительно-вычислительным комплексам с мини-ЭВМ, решающим задачи измерения,
контроля, управления, обработки, хранения, отображения и передачи на расстояния
измерительной информации, в настоящее время получили широкое распространение.
Одно из последних достижений измерительной
техники - использование в приборах встроенных микропроцессоров для решения
задач управления, вычислений и сопряжений. Увеличивается количество прямо
показывающих и многофункциональных приборов, аналоговые приборы вытесняются
цифровыми приборами, выполненными на интегральных схемах. Последние уменьшают
габариты цифровых приборов, мощность потребления, упрощают технологию
изготовления и автоматизируют их производство.
Цифровые приборы кроме визуальной индикации
измерительной информации в десятичной системе имеют выходные сигналы в
стандартных протоколах связи с ЭВМ и ЦПУ, тем самым обеспечивается непрерывный
контроль параметров систем с регистрацией контролируемых значений и
сигнализацией при выходе их за пределы нормы.
Разнообразие задач, решаемых с помощью средств
измерительной техники, влечет за собой разработку разных по структуре и
назначению измерительных систем: от простейших, где ЭВМ является внешним
звеном, предназначенным лишь для обработки результатов измерений, до сложных
структур, где мини- и микро-ЭВМ используются не только для обработки
информации, но и для управления. Развитие этих систем вызвано необходимостью в
новых средствах массового получения измерительной, контрольной и
диагностической информации за ограниченное время и при минимальном участии
человека. Развитие нового поколения измерительных информационных систем связано
с использованием микропроцессорных средств.
В ИИС функции отдельных измерительных приборов
выполняются единым централизованным автоматическим устройством, связанным с
первичными измерительными преобразователями, воспринимающими измерительную
информацию о множестве физических величин и осуществляющими измерение этих
величин, обработку результатов измерения по определенной программе с
последующей выдачей человеку или управляющей машине выходной информации.
В ИИС информация получается непосредственно от
изучаемого объекта измерением или контролем, обработкой этой информации и
выдачей ее в виде совокупности именованных чисел, графиков, общих выводов и
команд, отражающих состояние конкретного объекта, человеку или управляющей
машине.
По назначению различают:
измерительные ИИС, выполняющие прямые, косвенные
совокупные измерения с соответствующей математической обработкой
(телеизмерительные ИИС, если исследуемый объект находятся на очень большом
расстоянии);
ИИС автоматического контроля, предназначенные
для получения информации об отклонениях контролируемых величин от установленных
нормальных значений;
ИИС технической диагностики, дающие информацию о
неисправностях и повреждениях какой-либо системы, на основании которой решается
задача отыскания места повреждений и установления причин этих повреждений и
неисправностей.
В различных отраслях промышленности и в связи,
при постановке научных экспериментов широко используются разнообразные
технические устройства и системы. Их практическое применение немыслимо без
осуществления контроля технического состояния.
Контроль - это получение и обработка информации,
устанавливающей соответствие состояния объекта предъявленным требованиям.
Совокупность контрольно-измерительных и логических операций, которые при этом
выполняются, определяют основное содержание процесса контроля работоспособности
объекта.
Чтобы определить состояние объекта контроля
(ОК), необходимо выбрать некоторые конкретные характеристики - его параметры,
которые в дальнейшем следует контролировать. В требованиях на объект указываются
нижние и верхние предельные значения данных параметров. Часто нижние и верхние
предельные значения называются нижним и верхним допусками. С ними сравнивается
значение контролируемого параметра и затем формируется результат контроля.
Система сбора и обработки информации о состоянии ОК называется системой
контроля (СК). [1]
Основными техническими характеристиками СК
являются:
число и вид контролируемых характеристик;
точность;
способ оценки промежуточных результатов
контроля;
быстродействие.
Такие характеристики СК, как вес, объём,
габариты, степень автоматизации, простота отыскания и устранения
неисправностей, степень унификации, приспособленность к освоению обслуживающим
персоналом, число и квалификация обслуживающего персонала, безопасность, транспортабельность,
с точки зрения контроля являются дополнительными.
В современных условиях промышленного
производства часто требуется автоматизированный контроль различных систем, то
есть осуществляемый с частичным участием человека. По сравнению с ручным контролем
это позволяет значительно снизить энергозатраты и повысить эффективность
производства. Полностью автоматическая СК является чрезвычайно сложной и
дорогой.
В зависимости от вида контроля можно выделить
следующие автоматизированные системы контроля, осуществляющие:
контроль работоспособности;
диагностический контроль;
прогнозирующий контроль.
Контроль работоспособности - контроль
параметров, определяющих техническое состояние объекта контроля в целом.
Диагностический контроль - контроль,
осуществляемый с целью определения места неисправности.
Прогнозирующий контроль - контроль,
осуществляемый с целью предсказания состояния объекта или отдельных его узлов в
будущем. [2]
В данном дипломном проекте необходимо
разработать автоматизированную систему проверки монтажа изделий. Разработка
системы позволит более точно, быстро и экономически эффективно организовать
процесс определения правильности монтажа и выявление брака.
1. ТЕХНИКО-ЭКОНОМИЧЕСКОЕ ОБОСНОВАНИЕ
Радиоэлектронная аппаратура (РЭА) широко
применяется почти во всех отраслях промышленности. Для успешного выполнения
предписанных ей функций РЭА должна обладать точностью, долговечностью,
надежностью и экономичностью. Эти параметры в первую очередь обеспечиваются
достигнутыми уровнями технологии, организации и культуры производства,
соответствующей элементной базой, а также развитием ряда фундаментальных и
прикладных наук.
Особое значение имеют вопросы автоматизации
процессов поиска возможных производственных дефектов при серийном и массовом
изготовлении РЭА, так как ручной метод поиска неисправностей являться очень
трудоёмким процессом и а в большинстве случаев невозможным.
Проверка правильности межблочного монтажа РЭА в
ручном режиме основывается на использовании омметра и двух щупов. В ходе такой
операции производится последовательная проверка ("прозвонка") каждой
цепи контролируемого корпуса в соответствии с его электрической схемой. Для
данного метода необходимы большие временные и трудовые затраты, а если
обнаруживается брак в монтаже разъемов, то рабочему требуется больше времени на
регистрацию и документацию результатов проверки. При работе оператор должен
быть предельно внимательным, чтобы не допустить ошибки.
Эти операции может выполнять автоматизированная
система, которая в большей мере удовлетворяет возрастающим требованиям к
точности контроля объекта.
Современный высокий уровень развития
вычислительной техники, техники связи, а также методов автоматического
измерения и обработки информации обеспечили возможность создания высокоточных и
быстродейственных автоматизированных систем контроля. Значительно повысить
производительность и объективность процессов контроля монтажа позволило
создание автоматизированной системы под управлением ПЭВМ. Существенными
преимуществами АКМ по сравнению с неавтоматизированными средствами контроля
являются:
сокращение времени контроля;
сокращение обслуживающего персонала и отсутствие
необходимости его частого переобучения;
отсутствие влияния субъективных факторов
оператора на результаты контроля;
снижение объема новых разработок при создании
модификации за счет возможности глубокой унификации (стандартизации) их
основных узлов и блоков;
возможность автоматического документирования
результатов проверки параметров контролируемого объекта. [2]
Одним из перспективных направлений является
построение АКМ на основе микропроцессоров.
Уникально малые размеры и высокая надёжность
микропроцессоров и выполненных на их основе микро-ЭВМ при больших
вычислительных и логических возможностях представляют собой огромный
качественный скачок в развитии микроэлектроники и вычислительной техники. Это
почти беспредельно расширяет сферу использования цифровых вычислительных
устройств, делает возможным создание на основе микропроцессоров и микро-ЭВМ
контролирующих, управляющих и обрабатывающих цифровых устройств и систем,
непосредственно встраиваемых в приборы, машины, технологические установки и
процессы, позволяющих достигнуть значительного повышения уровня автоматизации
технологических процессов, экономии энергии, сырья и материалов, повышения производительности
и качества труда. Поэтому с полным основанием развитие и применение
микропроцессоров и микроконтроллеров оценивается как одно из важнейших
направлений научно-технического прогресса.
Массовый выпуск микропроцессорных интегральных
схем с широкими функциональными возможностями, их низкая стоимость, гибкость и
точность цифровых методов обработки информации превратили микропроцессоры (МП)
в системные элементы, на основе которых создаются системы промышленной
автоматики, связи, измерительной техники и тому подобные. С появлением МП стало
возможным создание высокоэффективных специализированных микроконтроллеров и
систем, ориентированных на выполнение определённых задач.
Программируемость микропроцессора - одно из его
важнейших свойств. Оно обеспечивает гибкость перестройки как алгоритма системы
управления, так и ее структуры с целью приспособления к меняющимся условиям
работы или меняющимся задачам. При этом вносимые в систему изменения часто
сводятся к замене одной микросхемы на другую. Свойство программируемости
обеспечивает возможность внесения изменений в структуру и в программу работы
системы на всех этапах её проектирования - от предварительного проектирования
до эксплуатации серийных образцов. [3]
Автоматизированная система, построенная на
основе микроконтроллера, обеспечит быструю, точную, надёжную проверку
межблочного монтажа. А также максимально уменьшит субъективное влияние
оператора на результат.
2. АНАЛИЗ ИЗВЕСТНЫХ МЕТОДОВ И
ТЕХНИЧЕСКИХ СРЕДСТВ ДЛЯ РЕШЕНИЯ ПОСТАВЛЕННОЙ ЗАДАЧИ
При производстве устройств необходимо
контролировать правильность монтажа его разъемов. Это можно осуществить,
проверяя наличие короткого замыкания и измеряя электрическое сопротивление
между контактами, а затем, сравнивая полученный результат на соответствие
электрической схеме изделия, делать вывод о годности объекта контроля.
В практике для измерения сопротивлений применяют
различные методы в зависимости от требований к точности и быстроте измерения,
от величины измеряемых сопротивлений.
Далее рассмотрим методы измерения сопротивления.
.1 Измерительные механизмы омметров
Для прямого измерения сопротивлений применяют
магнитоэлектрические измерительные механизмы: одно- и двухрамочные.
Однорамочный механизм можно использовать для
измерения сопротивлений. С этой целью в прибор вводят добавочный резистор с
постоянным сопротивлением RД и снабжают его источником питания (например,
батареей сухих элементов). Измеряемое сопротивление RХ включается с измерителем
последовательно (рисунок. 2.1) или параллельно.
При последовательном соединении ток
в измерителе представлен следующим образом:
где RИ - сопротивление
измерителя;напряжение источника питания;Х - измеряемое сопротивление;Д -
сопротивление добавочного резистора.
Учитывая, что
Где
чувствительность прибора по току
(постоянная величина), находим, что угол отклонения стрелки прибора при U=const
зависит только от величины измеряемого сопротивления RХ:
Если шкалу отградуировать по этому
выражению в единицах сопротивления, то прибор будет омметром. Напряжение сухих
элементов со временем уменьшается, поэтому в измерения вносится ошибка, тем большая,
чем больше действительное напряжение отличается от того напряжения, при котором
была градуирована шкала.
Рисунок 2.1 - Однорамочный механизм
измерения сопротивления
Ошибка от непостоянства напряжения питающего
источника не возникает, если измерительный механизм имеет две обмотки,
расположенные на общей оси под некоторым углом друг к другу (рисунок 2.2).
Рисунок 2.2 - Двухрамочным механизм измерения
сопротивления
В двухрамочном измерительном механизме, который
называют логометром, нет противодействующих пружин, вращающий и
противодействующий моменты создаются электромагнитными силами, поэтому при
отсутствии тока в обмотках хорошо уравновешенная подвижная часть прибора находится
в безразличном равновесии (стрелка останавливается у любого деления шкалы).
Когда в катушках есть ток, на подвижную часть действуют два электромагнитных
момента, направленные в противоположные стороны.
Магнитная цепь измерительного механизма устроена
так, что магнитная индукция вдоль воздушного зазора распределена неравномерно,
но с таким расчетом, что при повороте подвижной части в любую сторону вращающий
момент уменьшается, а противодействующий момент увеличивается (в зависимости от
направления поворота роль моментов меняется).
Подвижная часть останавливается при
или
. Отсюда
следует, что положение стрелки на шкале зависит от отношения токов в обмотках,
т.е.
, но не
зависит от напряжения питающего источника. На схеме рисунка. 2.2 видно, что
измеряемое сопротивление RХ входит в цепь одной из катушек логометра, поэтому
ток в ней, а также отклонение стрелки прибора однозначно зависит от значения
RХ. Используя эту зависимость, шкалу градуируют в единицах сопротивления, и
тогда прибор является омметром. Омметры для измерения сопротивления изоляции
снабжают источником питания с напряжением до 1000 В, чтобы измерение проводить
при напряжении, примерно равном рабочему напряжению установки. Таким источником
может быть встроенный магнитоэлектрический генератор с ручным приводом или
трансформатор с выпрямителем, включаемый в сеть переменного тока.
Омметры, рассчитанные на измерения
больших сопротивлений (больше 1 МОм), называют мегомметрами. [4]
2.2 Методы и приборы сравнения
Для измерения малых и средних сопротивлений
применяют метод сравнения измеряемого сопротивления RХ с образцовым R0. Эти два
сопротивления на схеме рисунка 2.3 соединены последовательно, поэтому ток в них
один и тот же. Величину его регулируют с помощью резистора Rp, так, чтобы она
не превышала допустимого тока для сопротивлений RХ и R0
Отсюда:
Неизвестные падения напряжения Ux и U0 измеряют
вольтметром или потенциометром. Результаты измерения получаются более точными,
если сопротивления RХ и R0 одного порядка, а сопротивление вольтметра
достаточно велико, так что присоединение его не влияет на режим основной цепи.
При измерении малых сопротивлений этим методом
вольтметр подключают с помощью потенциальных зажимов, которые позволяют
исключить сопротивления контактов основной цепи из результатов измерения.
Средние и большие сопротивления можно измерить
методом замещения (рисунок 2.4). Амперметром А измеряют ток, устанавливая
переключатель П в положение 1, а затем 2. Напряжение на входных зажимах схемы
одинаково, поэтому
Отсюда
При измерении больших сопротивлений
амперметр заменяют гальванометром с шунтом, чем значительно повышают точность
измерения.
Рисунок 2.3 - Схема измерения малых
и средних сопротивлений
Рисунок 2.4 - Схема измерения средних и больших
сопротивлений
Рисунок 2.5 - Схема измерения сопротивления
"одинарный мост"
Наиболее точные результаты при измерении сопротивлении
дают мостовые схемы, которые в практике применяют в различных вариантах в
зависимости от величин измеряемых сопротивлений и требуемой точности измерения.
Чаще других можно встретить прибор, построенный
по схеме рисунка 2.5, который в практике называют "одинарным мостом".
В данном случае в мостовую схему входят сопротивления R, R1, R2, Rx, которые
образуют замкнутый контур А, Б, В, Г из четырех ветвей (их называют
"плечами моста"). В одну диагональ схемы включен источник постоянного
тока, в другую - гальванометр с двусторонней шкалой (нуль в середине шкалы).
Предположим, что при некотором сопротивлении RХ другие сопротивления подобраны
так, что ток в измерительной диагонали Ir=0, т. е. потенциалы VБ и VГ одинаковы
при замкнутых выключателях К1 и К2. В этом случае.
Используя эти равенства, нетрудно
получить выражение для измеряемого сопротивления
Если сопротивления R1 и R2
одинаковые по величине, то RX=R. В приборе промышленного изготовления R - это
набор резисторов (магазин сопротивлений), составленный по декадному принципу.
На верхней крышке расположены переключатели, с помощью которых можно набрать в
известных пределах любую величину сопротивления с точностью, которая определяется
самой малой ступенью изменения сопротивления.
Для расширения пределов измерения
величины R1 и R2 подбирают так, чтобы их отношение можно было изменить тоже по
десятичной системе (например, R/R2=100; 10; 1; 0,1; 0,01; 0,001; 0,0001).
Одинарные мосты применяют в основном
для измерения средних сопротивлений. При измерении малых сопротивлений
измеряемый элемент включают по особой схеме или применяют специальные мосты,
предназначенные для этой цели. [5]
2.3 Измерение сопротивления по
постоянному току
Основными методами измерения
сопротивления по постоянному току являются: косвенный метод; метод
непосредственной оценки и мостовой метод. Выбор метода измерений зависит от
ожидаемого значения измеряемого сопротивления и требуемой точности.
Наиболее универсальным из косвенных
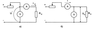
методов является метод амперметра-вольтметра.
Метод амперметра-вольтметра основан
на измерении тока, протекающего через измеряемое сопротивление и падения
напряжения на нем. Применяют две схемы измерения: измерение больших
сопротивлений (рисунок 2.6а) и измерение малых сопротивлений (рисунок 2.6б). По
результатам измерения тока и напряжения определяют искомое сопротивление.
Для схемы рисунка 2.6а искомое
сопротивление и относительная методическая погрешность измерения определяются
по формуле:
где RX - измеряемое сопротивление;а
- сопротивление амперметра.
Для схемы рисунка 2.6б искомое
сопротивление и относительная методическая погрешность измерения определяются
по формуле:
где Rв - сопротивление вольтметра.
Из определения относительных
методических погрешностей следует, что измерение по схеме рисунка 2.6а
обеспечивает меньшую погрешность при измерении больших сопротивлений, а
измерение по схеме рисунка 2.6 б - при измерении малых сопротивлений.
Погрешность измерения по данному
методу рассчитывается по выражению
где γВ, γА, - классы
точности вольтметра и амперметра; UП, IП пределы измерения вольтметра и
амперметра.
Используемые при измерении приборы
должны иметь класс точности не более 0.2. Вольтметр подключают непосредственно
к измеряемому сопротивлению. Ток при измерении должен быть таким, чтобы показания
отсчитывались по второй половине шкалы. В соответствии с этим выбирается и
шунт, применяемый для возможности измерения тока прибором класса 0.2. Во
избежание нагрева сопротивления и, соответственно, снижения точности измерений,
ток в схеме измерения не должен превышать 20% номинального.
Рисунок 2.6 - Схема измерения
больших (а) и малых (б) сопротивлений методом амперметра-вольтметра
Рекомендуется проводить 3 - 5 измерений при
различных значениях тока. За результат, в данном случае, принимается среднее
значение измеренных сопротивлений.
При измерениях сопротивления в цепях, обладающих
большой индуктивностью, вольтметр следует подключать после того как ток в цепи
установится, а отключать до разрыва цепи тока. Это необходимо делать для того,
чтобы исключить возможность повреждения вольтметра от ЭДС самоиндукции цепи
измерения.
Метод непосредственной оценки предполагает
измерение сопротивления постоянному току с помощью омметра. Измерения омметром
дают существенные неточности. По этой причине данный метод используют для
приближенных предварительных измерений сопротивлений и для проверки цепей
коммутации. На практике применяют омметры типа М57Д, М4125, Ф410 и др. Диапазон
измеряемых сопротивлений данных приборов лежит в пределах от 0,1 Ом до 106 Ом.
Для измерения малых сопротивлений, например
сопротивление паек якорных обмоток машин постоянного тока, применяют
микроомметры типа М246. Это приборы логометрического типа с оптическим
указателем, снабженные специальными самозачищающими щупами.
Также для измерения малых сопротивлений,
например переходных сопротивлений контактов выключателей, нашли применение
контактомеры. Контактомеры Мосэнерго имеют пределы измерения 0 - 50000 мкОм с
погрешностью менее 1.5%. Контактомеры КМС-68, КМС-63 позволяют производить
измерения в пределах 500-2500 мкОм с погрешностью менее 5%.
Для измерения сопротивления обмоток силовых
трансформаторов, генераторов с достаточно большой точностью применяют
потенциометры постоянного тока типа ПП-63, КП-59. Данные приборы используют
принцип компенсационного измерения, т. е. падение напряжения на измеряемом
сопротивлении уравновешивается известным падением напряжения.
Мостовой метод. Применяют две схемы измерения -
схема одинарного моста и схема двойного моста. Соответствующие схемы измерения
представлены на рисунке 2.7.
Для измерения сопротивлений в диапазоне от 1 Ом
до 106 Ом применяют одинарные мосты постоянного тока типа ММВ, Р333, МО-62 и
др.
Погрешность измерений данными мостами достигает
15% (мост ММВ). В одинарных мостах результат измерения учитывает сопротивление
соединительных проводов между мостом и измеряемым сопротивлением. Поэтому
сопротивления меньше 1 Ом такими мостами измерить нельзя из-за существенной
погрешности. Исключение составляет мост P333, с помощью которого можно
производить измерение больших сопротивлений по двухзажимной схеме и малых
сопротивлений (до 5 - 10 Ом) по четырехзажимной схеме. В последней почти
исключается влияние сопротивления соединительных проводов, т. к. два из них
входят в цепь гальванометра, а два других - в цепь сопротивления плеч моста,
имеющих сравнительно большие сопротивления.
Рисунок 2.7 - Схемы измерительных мостов: а -
одинарного моста; б - двойного моста
Плечи одинарных мостов выполняют из магазинов
сопротивлений, а в ряде случаев (например, мост ММВ) плечи R2, R3 могут быть
выполнены из калиброванной проволоки (реохорда), по которой перемещается
движок, соединенный с гальванометром. Условие равновесия моста определяется выражением
Rх = R3×(R1/R2).
С
помощью R1 устанавливают отношение R1/R2, обычно кратное 10, а с помощью R3
уравновешивают мост. В мостах с реохордом уравновешивания достигается плавным
изменением отношения R3/R2 при фиксированных значениях R1.
В двойных мостах сопротивления соединительных
проводов при измерениях неучитываются, что представляет возможность измерять
сопротивления до 10-6 Ом. На практике применяют одинарно-двойные мосты типа
P329, P3009, МОД-61 и др. с диапазоном измерений от 10-8 Ом до 104 МОм с погрешностью
измерения 0.01 - 2%.
В этих мостах равновесие достигается изменением
сопротивлений R1, R2, R3 и R4. При этом достигается равенства R1 = R3 и R2 =
R4. Условие равновесия моста определяется выражением Rх=RN∙∙(R1/R2).
Здесь сопротивление RN - образцовое сопротивление, составная часть моста. К
измеряемому сопротивлению Rх подсоединяют четыре провода: провод 2 -
продолжение цепи питания моста, его сопротивление не отражается на точности
измерений; провода 3 и 4 включены последовательно с сопротивлениями R1 и R2
величиной больше 10 Ом, так что их влияние ограничено; провод 1 является
составной частью моста и его следует выбирать как можно короче и толще.
При измерениях сопротивления в цепях, обладающих
большой индуктивностью, во избежание ошибок и для предотвращения повреждений
гальванометра необходимо производить измерения при установившемся токе, а
отключение - до разрыва цепи тока.
Измерение сопротивления постоянному току
независимо от метода измерения производят при установившемся тепловом режиме, при
котором температура окружающей среды отличается от температуры измеряемого
объекта не более чем на ±3°С. Для перевода измеренного сопротивления к другой
температуре (например, с целью сравнения, к 15°С) применяют формулы пересчета.
На методе амперметра-вольтметра
основаны измерения приборами СОНЭЛ. Измерение больших сопротивлений - это
измерители сопротивления электроизоляции серии MIC
<#"668593.files/image027.gif">
Рисунок 3.1 - Структурная схема АРМ
на базе АКМ
АКМ осуществляет проверку
целостности монтажа (измерение малых величин сопротивления) и проверку
сопротивления изоляции, то есть проверку на отсутствие ложных связей (измерение
больших сопротивлений).
Устройство подключения проверяемого
изделия обеспечивает необходимую коммутацию измерительных цепей АКМ к разъемам
проверяемого изделия.
АКМ работает под управление ПЭВМ.
Связь, осуществляющая по интерфейсу RS232 либо интерфейсу USB 2.0, посредством
своего программного обеспечения. ПВЭМ обеспечивает как управление
последовательностью измерения контролируемы цепей, так и получение с АКМ данных
измерений, позволяет наглядно и понятно провести анализ результатов проверки
посредством графиков и таблиц, распечатать протокол в необходимой форме.
Разрабатываемая АКМ заменяет ручной
труд, автоматизированным. Вследствие чего повысится качество изделий, сведется
к минимуму субъективная погрешность от человеческого фактора, сократится время
операции проверки и поиска неисправности. Система будет полезна предприятиям с
серийным типом производства изделий.
4. РАЗРАБОТКА ФУНКЦИОНАЛЬНОЙ СХЕМЫ
Рассмотрев различные методы
измерения сопротивления и метрологические характеристики системы, указанные в
техническом задании, были выделены этапы проверки изделия.
Проверка целостности монтажа
(измерение малых величин сопротивления);
Проверка сопротивления изоляции, то
есть проверка на отсутствие ложных связей (измерение больших сопротивлений).
На рисунке 4.1 представлена схема,
при помощи которой можно реализовать эти режимы.
Рисунок 4.1 - Схема проверки
целостности монтажа и сопротивления изоляции
В режиме проверки целостности
монтажа замыкается реле К1. Оно подключает источник тока к проверяемой цепи.
Так же замыкаются реле К3 и К4. Последовательно подключается каждая из
возможных цепей: К001-К201,К001-К202,…,К001-К400, К002-К201, К002-К202,…,
К002-К400 и так далее. Напряжение
поступает на измерительный блок
(усилитель и АЦП). Цепь кабеля является не оборванной, если
, в
противном случае система зафиксирует обрыв.
В Проверка сопротивления изоляции, к
контролируемой цепи подключается источник напряжением +100 В. Замыкаются реле
К5 и К6. Как и в режиме проверки целостности монтажа, последовательно
подключается каждая из возможных цепей. Если сопротивление между двумя, не
соединяющимися по электрической схеме, цепями велико, то падение напряжения на
будет
стремиться к нулю, в пределах заданного допуска. Если нет, то система
зафиксирует короткое замыкание.
На основе изложенного метода
сформирована функциональная схема (рисунок 4.2).
Как было доказано ранее
перспективным направлением является построение автоматизированных систем на
основе микропроцессоров. Поэтому ядром разрабатываемого устройства будет
являться микроконтроллер. Центральное место в функциональной схеме занимает
блок управления, на его основе. Он производит управление всеми узлами,
входящими в автоматизированную систему, осуществляет связь с ЭВМ.
Рассмотрим подробнее работу системы.
С ЭВМ на блок управления, поступают управляющие команды, а обратно результаты
измерений. БУ управляет двумя блоками дешифраторов (БД). В каждом из БД по два
дешифратора. Каждый из дешифраторов передает по шине данных управляющие сигналы
для блоков реле (БР). БР осуществляет коммутацию между контактами проверяемого
изделия подключенного к разъемам выходной панели АКМ. От каждого БР выходит
линия к плате измерения (ПИ). БР может подключать ряд точек к линии. В
зависимости от количества использованных линий, различаются 2 режима проверки:
двух- и четырехпроводный режим. В ПИ происходит усиление, масштаби-рование
сигнала, а также конфигурирование измерительной схемы (выбираются диапазоны,
режим измерения), за счет поступающих с БУ цифровых управляющих сигналов. После
всех преобразований сформированный сигнал поступает на БУ.
Рисунок 4.2 - Функциональная схема системы
Функциональная схема БУ представлена на рисунке
4.3.
Рисунок 4.3 - Функциональная схема БУ
Так как связь с ПЭВМ осуществляется либо по
интерфейсу RS 232, либо по USB 2.0, то в схеме присутствует два интерфейсных преобразователя:
преобразователь USB-UAR и RS232-UART. После преобразователя данные поступают на
мультиплексор (М), за счет которого осуществляется выбор используемого
интерфейса обмена данными между ПЭВМ и микроконтроллером (МК). Между М и МК
подключается цифровой изолятор (ЦИ), для развязки внешней и внутренней линий
передачи данных. Аналоговый сигнал Uизм с ПИ преобразуется в аналого-цифровом
преобразователе (ЦАП) и поступает на МК, а из него, пройдя соответствующие
блоки, на ЭВМ. С МК также выходит шина цифровых управляющих сигналов платой
дешифраторов, платой измерения.
5. РАЗРАБОТКА ПРИНЦИПИАЛЬНОЙ СХЕМЫ,
ВЫБОР ПРИМЕНЯЕМОЙ ЭЛЕМЕНТНОЙ БАЗЫ
Для того, чтобы разработать принципиальную схему
устройства, прежде всего нужно выбрать, на основе каких элементов она будет
реализована, то есть выбрать элементную базу.
Основу элементной базы блока управления
составляют интегральные микросхемы, а также программируемый микроконтроллер.
Микроконтроллер - это микропроцессор, который
для разрабатываемого модуля выполняет следующий набор функций:
прием данных;
обработка данных;
передача результатов.
Микроконтроллер должен обеспечить выполнение
всех перечисленных функций.
.1 Микроконтроллер фирмы ATMEL
семейства megaAVR
Выбор микроконтроллера часто бывает
затруднителен. Нередко похожие по характеристикам микроконтроллеры можно
встретить в каталогах разных фирм. При этом фирмы обеспечивают эффективную
поддержку разработчиков, включающую предоставление технических материалов и
бесплатного программного обеспечения для разработки программ.
Как правило, микроконтроллеры имеют
RISC-архитектуру с разделенными шинами адреса и программ, предусматривают
экономичный режим работы и содержат таймеры-счетчики и сторожевые таймеры,
повышающие надежность работы. Однако ряд выпускаемых каждой из фирм
микроконтроллеров имеет свои характерные особенности.
Корпорация Atmel - глобальный лидер в разработке
и производстве продвинутых полупроводников, в т.ч. микроконтроллеры,
программируемая логика, энергонезависимая память. Характерной отличительной
особенностью микроконтроллеров фирмы Atmel является базирующаяся на
Flash-памяти память программ. Это обеспечивает быстроту программирования и
уменьшение цикла разработки.
Для целей данного дипломного проекта подходит
микроконтроллер Atmega64-16AU (рисунок 5.1) [7].
Это маломощный 8-разрядный КМОП микроконтроллер,
основанный на расширенной AVR RISC-архитектуре. За счет выполнения большинства
инструкций за один машинный цикл ATmega64 достигает производительности 1000000
МГц, что позволяет проектировщикам систем оптимизировать соотношение
энергопотребления и быстродействия.
Основные характеристики:
Вид монтажа: SMD/SMT
Встроенный в чип АЦП: да
Интерфейс: 2-Wire, JTAG, SPI, USART
Количество линий ввода/вывода: 53
Количество таймеров: 4
Рабочее напряжение питания: 4.5 В... 5.5 В
Рабочий диапазон температур: - 40 C... + 85 C
Размер ОЗУ: 4 Кб
Размер ПЗУ данных: 2 Кб
Размер памяти программ: 64 Кб
Серия процессора: ATMEGA64x
Тактовая частота максимальная: 16 МГц
Тип памяти программ: Flash
Шина данных: 8 бит
Ядро: AVR
Микроконтроллер производится по технологии
высокоплотной энергонезависимой памяти компании Atmel. Встроенная
внутрисистемно программируемая флеш-память позволяет перепрограммировать память
программ непосредственно внутри системы через последовательный интерфейс SPI с
помощью простого программатора или с помощью автономной программы в загрузочном
секторе. Загрузочная программа может использовать любой интерфейс для загрузки
прикладной программы во флэш-память. Программа в загрузочном секторе продолжает
работу в процессе обновления прикладной секции флэш-памяти, тем самым
поддерживая двухоперационность: чтение во время записи. За счет сочетания
8-разядного RISC ЦПУ с внутрисистемно самопрограммируемой флэш-памятью в одной
микросхеме ATmega64 является мощным микроконтроллером, позволяющим достичь
высокой степени гибкости и эффективной стоимости при проектировании большинства
приложений встроенного управления. ATmega64 поддерживается полным набором
программных и аппаратных средств для проектирования, в том числе:
Си-компиляторы, макроассемблеры. [8]
Рисунок 5.1 - Расположение выводов у ATmega64
Назначение выводов:- Напряжение питания цифровых
элементов- «земля»
Порт A (PA7..PA0) - 8-разрядный порт
двунаправленного ввода-вывода. Порт А также выполняет некоторые специальные
функции ATmega64.
Порт В (PВ7..PВ0) - 8-разрядный порт
двунаправленного ввода-вывода. Порт В также выполняет некоторые специальные
функции ATmega64.
Порт C (PC7..PC0) - 8-разрядный порт
двунаправленного ввода-вывода. Порт C также выполняет некоторые специальные
функции ATmega64.
Порт D (PD7..PD0) - 8-разрядный порт
двунаправленного ввода-вывода. Порт C также выполняет некоторые специальные
функции ATmega64.
Порт E (PE7..PE0) - 8-разрядный порт
двунаправленного ввода-вывода. Порт C также выполняет некоторые специальные
функции ATmega64.
Порт F (PF7..PF0) - 8-разрядный порт
двунаправленного ввода-вывода. Порт F также выполняет функции интерфейса JTAG.
Порт G (PG4..PG0) - 5-разрядный порт
двунаправленного ввода-вывода. Порт G также выполняет некоторые специальные
функции ATmega64.- вход сброса. Если на этот вход приложить низкий уровень
длительностью более минимально необходимой будет генерирован сброс независимо
от работы синхронизации.- вход инвертирующего усилителя генератора и вход
внешней синхронизации.- выход инвертирующего усилителя генератора.- вход
питания порта F и аналогово-цифрового преобразо-вателя. Он должен быть внешне
связан с VCC, даже если АЦП не используется. При использовании АЦП этот вывод связан
с VCC через фильтр низких частот.- вход подключения источника опорного
напряжения АЦП.- вход разрешения программирования для режима последовательного
программирования через интерфейс SPI. Если во время действия сброса при подаче
питания на этот вход подать низкий уровень, то микроконтроллер переходит в
режим последовательного программирования через SPI. В рабочем режиме PEN не
выполняет никаких функций. [9]
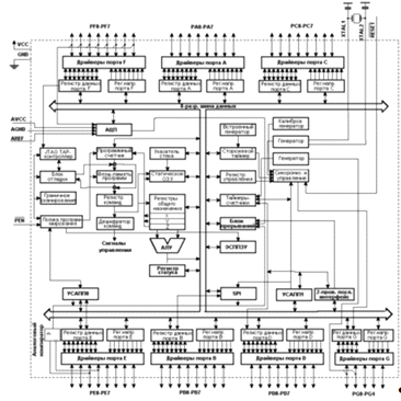
Функциональная схема представлена на рисунке
5.2.
Рисунок 5.2 - Функциональная схема
содержит следующие элементы: 64 кбайт
внутрисистемно программируемой флеш-памяти с поддержкой чтения во время записи,
2 кбайт ЭСППЗУ, 4 кбайт статического ОЗУ, 53 линии универсального ввода-вывода,
32 универсальных рабочих регистра, счетчик реального времени (RTC), четыре
гибких таймера-счетчика с режимами сравнения и ШИМ, 2 УСАПП, двухпроводной
последовательный интерфейс ориентированный на передачу байт, 8-канальный
10-разрядный АЦП с опциональным дифференциальным входом с программируемым
коэффициентом усиления, программируемый сторожевой таймер с внутренним
генератором, последовательный порт SPI, испытательный интерфейс JTAG
совместимый со стандартом IEEE 1149.1, который также используется для доступа к
встроенной системе отладке и для программирования.[7]
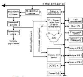
Ядро центрального процессорного устройства AVR.
Рисунок 5.3 - Функциональная схема архитектуры
AVR
В целях достижения максимальной
производительности и параллелелизма у AVR-микроконтроллеров используется
Гарвардская архитектура с раздельными памятью и шинами программ и данных.
Команды в памяти программ выполняются с одноуровневой конвейеризацией. В
процессе выполнения одной инструкции следующая предварительно считывается из
памяти программ. Данная концепция позволяет выполнять одну инструкцию за один
машинный цикл. Память программ представляет собой внутрисистемно
программируемую флэш-память.
Регистровый файл с быстрым доступом содержит 32
8-разрядных рабочих регистров общего назначения с однотактовым циклом доступа.
Благодаря этому достигнута однотактность работы арифметико-логического
устройства (АЛУ). При обычной работе АЛУ сначала из регистрового файла
загружается два операнда, затем выполняется операция, а после результат
отправляется обратно в регистровый файл и все это происходит за один машинный
цикл.
регистров из 32 могут использоваться как три
16-разрядные регистра косвенного адреса для эффективной адресации в пределах
памяти данных. Один из этих указателей адреса может также использоваться как
указатель адреса для доступа к таблице преобразования во флэш-памяти программ.
Данные 16-разр. регистры называются X-регистр, Y-регистр и Z-регистр.
АЛУ поддерживает арифметические и логические
операции между регистрами, а также между константой и регистром. Кроме того,
АЛУ поддерживает действия с одним регистром. После выполнения арифметической
операции регистр статуса обновляется для отображения результата выполнения
операции.
При генерации прерывания и вызове подпрограмм
адрес возврата из программного счетчика записывается в стек. Стек эффективно
распределен в статическом ОЗУ памяти данных и, следовательно, размер стека
ограничен общим размером статического ОЗУ и используемым его объемом. В любой
программе сразу после сброса должна быть выполнена инициализация указателя
стека (SP) (то есть перед выполнением процедур обработки прерываний или вызовом
подпрограмм). Указатель стека SP доступен на чтение и запись в пространстве
ввода-вывода. Доступ к статическому ОЗУ данных может быть легко осуществлен
через 5 различных режимов адресации архитектуры AVR.
Гибкий модуль прерываний содержит свои
управляющие регистры в пространстве ввода-вывода и имеет дополнительный бит
общего разрешения работы системы прерываний в регистре статуса. У всех
прерываний имеется свой вектор прерывания в соответствии с таблицей векторов
прерываний. Прерывания имеют приоритет в соответствии с позицией их вектора.
Прерывания с меньшим адресом прерывания имеют более высокий приоритет.
Пространство памяти ввода-вывода содержит 64 адреса
с непосредственной адресацией или может адресоваться как память данных,
следующая за регистрами по адресам $20 - $5F. [9]
Порты ввода-вывода.
Все порты ввода-вывода (ПВВ)
AVR-микроконтроллеров работают по принципу чтение-модификация-запись при использовании
их в качестве портов универсального ввода-вывода. Это означает, что изменение
направления ввода-вывода одной линии порта командами SBI и CBI будет происходит
без ложных изменений направления ввода-вывода других линий порта. Данное
распространяется также и на изменение логического уровня (если линия порта
настроена на вывод) или на включение/отключение подтягивающих резисторов (если
линия настроена на ввод). Каждый выходной буфер имеет симметричную
характеристику управления с высоким втекающим и вытекающим выходными токами.
Выходной драйвер обладает нагрузочной способностью, которая позволяет
непосредственно управлять
светодиодными индикаторами. Ко всем линиям
портов может быть подключен индивидуальный выборочный подтягивающий к плюсу
питания резистор, сопротивление которого не зависит от напряжения питания. На
всех линиях ПВВ установлены защитные диоды, которые подключены к VCC и Общему
(GND), как показано на рисунке 5.4.
Рисунок 5.4 - Эквивалентная схема линии ПВВ
Для каждого порта ввода-вывода в памяти
ввода-вывода зарезервировано три ячейки: одна под регистр данных PORTx, другая
под регистр направления данных DDRx и третья под состояние входов порта PINx.
Ячейка, хранящая состояние на входах портов, доступна только для чтения, а
регистры данных и направления данных имеют двунаправленный доступ. Кроме того,
установка бита выключения подтягивающих резисторов PUD регистра SFIOR отключает
функцию подтягивания на всех выводах всех портов.
Последовательный порт.
Через универсальный асинхронный приёмопередатчик
UART (Universal Asynchronous Receiver-Transmitter) происходит передача
информации, представленной последовательным кодом (младшими битами вперед), в
полном дуплексном режиме обмена. В состав UART, называемого часто
последовательным портом, входят принимающий и передающий сдвигающие регистры, а
также специальный буферный регистр (SBUF) приёмопередатчика.
Регистр SBUF.
Представляет собой два независимых регистра:
буфер приёмника и буфер передатчика. Загрузка байта в SBUF немедленно вызывает
начало процесса передачи через последовательный порт. Когда байт считывается из
SBUF, это значит, что его источником является приёмник последовательного порта.
Запись байта в буфер приводит к автоматической переписи байта в сдвигающий
регистр передатчика и инициирует начало передачи байта. Наличие буферного
регистра приёмника позволяет совмещать операцию чтения ранее принятого байта с
приёмом очередного байта. Если к моменту окончания приёма байта предыдущий байт
не был считан, то он будет потерян. Последовательный порт может работать в
четырех различных режимах.
Режим 0. Информация передаётся и принимается
через вход приёмника RXD. Принимаются и передаются 8 бит данных. Через внешний
выход передатчика TXD выдаются импульсы сдвига, которые сопровождают каждый
бит. Частота передачи равна 1/12 частоты резонатора.
Режим 1. Через TXD передаются или из RXD
принимаются 10 бит: старт-бит (0), 8 бит данных и стоп-бит (1). Скорость
приёма/передачи - величина переменная и задаётся таймером.
Режим 2. Через TXD передаются или из RXD
принимаются 11 бит: старт-бит, 8 бит данных, программируемый девятый бит и
стоп-бит. При передаче девятый бит может использоваться для повышения
достоверности передачи путём контроля по чётности и в него можно поместить
значение признака паритета из PSW. Частота приёма/передачи выбирается
программно и может быть равна 1/32 или 1/64 частоты резонатора в зависимости от
SMOD.
Режим 3. Совпадает с режимом 2, но частота
приёма/передачи является величиной переменной и задаётся таймером.
Регистр SCON.
Регистр предназначен для управления режимом
работы UART. Регистр содержит управляющие биты и девятый бит принимаемых или
передаваемых данных RB8 и TB8, а также биты прерывания приёмопередатчика RI и
TI.
Прикладная программа путём загрузки в два
старших разряда SCON определяет режим работы UART. Во всех режимах передача
инициируется любой командой, где SBUF указан как получатель байта. Приём в UART
в режиме 0 происходит при условии RI=0 и REN=1. В режимах 1-3 приём начинается
с приходом старт-бита, если REN=1.
В TB8 программно устанавливается значение
девятого бита данных, который будет передан в режиме 2 или 3. В RB8 фиксируется
в режимах 2 и 3 девятый принимаемый бит данных. В режиме 1, если SM2=0, в бит
RB8 заносится стоп-бит. В режиме 0 RB8 не используется.
Флаг прерывания передатчика TI устанавливается
аппаратно в конце периода передачи восьмого бита данных в режиме 0 и в начале
периода передачи стоп-бита в режимах 1-3. Подпрограмма обслуживания этого
прерывания должна сбрасывать бит TI.
Флаг прерывания приёмника RI устанавливается
аппаратно в конце периода приёма восьмого бита данных в режиме 0 и в середине
периода приёма стоп-бита в режимах 1-3. Подпрограмма обслуживания прерывания
должна сбрасывать бит RI. [8]
Микроконтроллер содержит встроенный генератор
синхросигналов. Для его работы требуется подключить кварцевый резонатор к
выводам XTAL1 и XTAL2. На рисунке 5.5 представлена схема его подсоединения.
Рисунок 5.5 - Подсоединение тактового генератора
C выбранным нами микроконтроллером можно
использовать кварцевый резонатор с частотой от 0.4 МГц до 16 МГЦ, а
конденсаторы С1 и С2 от 12 пФ до 22 пФ.
Выберем частоту тактового генератора равной 11
МГЦ. Значения конденсаторов выберем в соответствии с рекомендациями
производителя микросхемы для обеспечения оптимальных параметров работы С1=С2=22
пФ.
5.2 Аналого-цифровой преобразователь
Измеренное напряжение Uизм для дальнейшего
использования необходимо преобразовать в цифровой сигнал. Для этой цели
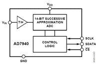
подходит аналого-цифрового преобразователя фирмы ANALOG DEVICES AD77940
(рисунок 5.6). На рисунке 5.7 представлена цоколёвка выводов АЦП.
Рисунок 5.6 - Функциональная схема AD7940
Рисунок 5.7 - Цоколёвка выводов АЦП
Назначение выводов:- вывод напряжения питания;-
аналоговая земля;- аналоговый вход;- вход тактовых импульсов;- последовательный
выход данных;-вход разрешения работы.
Основные технические характеристики AD7940:
Бит 14;
Частота амплитудно-импульсной модуляции 100k;
Число преобразователей1;
Мощность рассеивания (макс.)26.4mW;
Рабочая температура -40°C ~ 85°C;
Тип монтажа - поверхностный.является
14-разрядным, низко энергопотребляемым, высокоскоростным, с последовательным приближением
АЦП. Диапазон входного напряжения 2.5B - 5.5B, а пропускная способность до 100
кГц.содержит низкий уровень шума, широкую полосу пропускания и устройство
выборки и хранения, которое может обрабатывать входные частоты свыше 7 МГц.
[10] Для работы АЦП требуется подключение к схеме источника опорного
напряжения. На рисунке 5.8 представлены схема и общий вид источника опорного
напряжения REF195GS фирмы ANALOG DEVICES. С выхода источника опорного
напряжения получаем напряжение 5 В для подачи его на АЦП.
Рисунок 5.8 - Общий вид и схема включения
микросхемы REF195GS
Назначение выводов:- входное напряжение;-
выходное напряжение;- вход включения «спящего» режима- земля. [9]
.3 Устройство сопряжения
Для обеспечения связи с ЭВМ и устройством
используется гальванически развязанный интерфейс RS232 либо USB 2.0
Несмотря на очевидные скоростные преимущества
параллельных методов, их применение оказывается затруднительным, особенно когда
требуется организовать обмен с удаленным внешним устройством. В этой ситуации,
если интенсивность обмена не слишком высока, применение интерфейса RS232С
вполне оправданно. RS232 - это один из наиболее популярных последовательных
интерфейсов, впервые описаный в 1962 году и предназначавшийся для обмена
данными между компьютером и модемом. Этот стандарт и сейчас широко применяется
для межсистемной коммуникации; простота, гибкость и длинная история успешного
применения данного интерфейса являются залогом его популярности.
Осуществить обмен данными возможно, применив
специально разработанные для этой цели интерфейсные микросхемы. Широкая гамма
таких кристаллов выпускается фирмой MAXIM. Выберем микросхему интерфейсного
преобразователя уровня MAX232CSE. Функциональность и цоколевка микросхемы стала
стандартом де-факто и ее аналоги (с другой маркировкой) выпускаются множеством
производителей полупроводников.CSE обеспечивает уровень выходного напряжения,
используемый в RS232 (приблизительно ± 7.5 В), преобразуя входное напряжение +
5 В при помощи внутреннего зарядового насоса на внешних конденсаторах. Это
упрощает реализацию RS232 в устройствах, работающих на напряжениях от 0 до + 5
В, так как не требуется усложнять источник питания только для того, чтобы
использовать RS232. На рисунке 5.9 представлена цоколёвка выводов микросхемы и
схема включения. [11]
Рисунок 5.9 - Цоколёвка выводов MAX232A и схема
включения
Как известно, современные компьютеры, в
частности ноутбуки, активно избавляются от обязательных ранее последовательных
портов, наиболее простых в использовании для программирования и отладки
микропроцессорных устройств. Им на смену идут быстрые и совершенные
USB-интерфейсы.шина обеспечивает простое подключение большого числа устройств,
допуская коммутации и включение/выключение устройств при работающей системе.
Также поддерживает технологию PnP (автоматическое конфигурирование при
включении/выключении) и снимают проблему дефицита адресов, каналов DMA и
прерываний.
Интерфейс USB (Universal Serial Bus -
Универсальный Последовательный Интерфейс) предназначен для подключения
периферийных устройств к персональному компьютеру. Позволяет производить обмен
информацией с периферийными устройствами на трех скоростях (спецификация USB
2.0):
Низкая скорость (Low Speed - LS) - 1.5 Мбит/с;
Полная скорость (Full Speed - FS) - 12 Мбит/с;
Высокая скорость (High Speed - HS) - 480
Мбит/с.[12]
Для подключения периферийных устройств
используется 4-жильный кабель: питание +5 В, сигнальные провода D+ и D-, общий
провод.
Компания Silicon Laboratories предлагает лучший
на сегодняшний день интегральный преобразователь интерфейса USB 2.0 в UART
микросхему CP2102 с возможностью обмена данными на скоростях от 300 бит/с до 1
Мбит/с.содержит 1024 байт встроенной EEPROM-памяти для хранения служебной
информации, буферы приемника (576 байт) и передатчика (640 байт), встроенный
кварцевый тактовый генератор, LDO-стабилизатор для непосредственного питания от
шины USB, соответствующие трансиверы. Полностью поддерживается интерфейс Full-Speed
USB 2.0 (до 12 Мбит/с).
Входящий в состав CP2102, асинхронный
последовательный приемопередатчик UART обладает расширенными возможностями,
поддерживает все стандартные для UART форматы данных, т. е. может работать с
длиной передаваемых данных от 5 бит до 8 бит с 1-2 стоповыми битами.
Промышленный температурный диапазон от -40°C до +85 °C. На рисунке 5.10 Общий
вид и схема включения микросхемы CP2102.
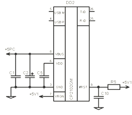
Рисунок 5.10 - Общий вид и схема включения
микросхемы CP2102
Назначение выводов:M - вывод линии передачи
данных (положительная);P - вывод линии передачи данных (отрицательная);- вывод
должен быть подключен к выводу питания USB;- вывод напряжения питания;- земля;-
вывод является входом к стабилизатору напряжения на микросхеме;- асинхронный
вывод данных (передача по UART);- асинхронный ввод данных (прием по UART);-
вход сброса устройства. [10]
Для защита внешних и внутренних линии передачи
данных используем микросхему фирмы STMicroelectronics USB6B. Она защищает две
входные линии против перенапряжения. Кроме того, это устройство также
поддерживает напряжение питания в безопасном интервале, благодаря встроенным
защитным диодам.
Преимущества:
обеспечивает защиту для каждой линии, а также
между напряжением питания и GND;
высокий уровень защиты ESD;
разделенные входы и выходы для уменьшения ESD
чувствительности.
На рисунке 5.11 изображена функциональная
диаграмма USB6B.
Рисунок 5.11 - Функциональная диаграмма USB6B
При подключении к компьютеру внешних устройств,
использую интерфейс RS232, желательно иметь гальваническую развязку компьютера
и подключаемого устройства, так как каждое из подключаемых устройств обычно
имеет свой собственный блок питания, поэтому обычно в таких случаях требуется
гальваническая развязка, функции которой - разрыв общей "земляной"
цепи, защита всей системы от высоковольтных переходных процессов, уменьшение
помех и искажений сигналов, а также увеличение степени электробезопасности.
Есть множество способов реализации
гальванической развязки интерфейса RS232. Самой большой популярностью
пользуется оптронная развязка, когда оптроны одновременно служат и для
преобразования уровней, и для получения развязки. Но такой способ обладает
рядом недостатков: быстродействие оптронов часто оказывается недостаточным, а
однотактный выход такого передатчика не может работать на длинную линию. Самым
надежным решением является применение DC-DC преобразователя. В рамках данного
дипломного проекта был выбран DC-DC преобразователем TES2N фирмы Traco Power
мощностью 2 Ватта в корпусе для поверхностного монтажа (преобразователи
постоянного входного в постоянное выходное напряжение). Данная модель является
миниатюрным гибридным устройством, обеспечивающим гальваническую развязку
первичной и вторичной цепей, помещен в низкопрофильные корпуса для
поверхностного монтажа и занимает всего 3 см2 поверхности печатной платы. Имеет
расширенный диапазон входных рабочих напряжений. На рисунке 5.12 изображены
общий вид и схема включения микросхемы TES2N- 0511.
Рисунок 5.12 - Общий вид и схема включения
микросхемы TES2N-0511
Для развязки линий передачи данных можно
использовать цифровые изоляторы iCoupler. Это такие устройства гальванической
развязки на основе трансформаторов, выполненных на кристалле кремния; эти
трансформаторы играют ту же роль, что и пара светодиод/фотодиод в оптопаре.
Планарный трансформатор изготовлен в ходе технологического процесса КМОП на
этапе металлизации и имеет ещё один дополнительный слой осажденного золота.
Одну "обмотку" трансформатора от другой изолирует слой электрически
прочного синтетического полимера (полиимида). Эти две "обмотки"
подключены к быстродействующим КМОП-схемам, которые обеспечивают интерфейс
между трансформатором и внешними сигналами. Микроэлектронная технология дает
возможность с минимумом затрат осуществить интеграцию нескольких каналов
цифровой изоляции и других электронных схем в одном корпусе. Устройства
iCoupler не имеют таких присущих оптопарам недостатков, как неопределенный
коэффициент передачи тока, нелинейная передаточная функция и дрейф
(температурный и временной); кроме того, устройство iCoupler позволяет
уменьшить энергопотребление на 90% и для его работы не требуется внешних
драйверов и дискретных компонентов.
Основой изолирующей технологии iCoupler служат
трансформаторы на кристалле, которые формируются по КМОП-технологии в процессе
изготовления полупроводниковой пластины. Каналы iCoupler могут быть встроены
как недорогие функциональные узлы в разнообразные полупроводниковые устройства.
Работа изолирующего устройства iCouper показана на рисунке 5.13.
Рисунок 5.13 - Работа изолирующего канала
iCouper
Наиболее многочисленная группа устройств, в
которых используется технология iCoupler - это цифровые изоляторы (digital
isolators). Они предназначены для построения гальванически развязанных линий
передачи цифровых сигналов. Как на входах, так и на выходах этих устройств не
требуется дополнительных балластных или нагрузочных резисторов или каких-либо
других деталей.
Фирма Analog Devices выпускает цифровые
изоляторы iCoupler в разных исполнениях. В первую очередь, можно отметить, что
большинство моделей выпускается в двух-трех вариантах, отличающихся
быстродействием. При этом самая медленная версия может стоить вдвое дешевле,
чем самая быстрая. Этим Analog Devices выгодно отличается от производителей
аналогичной продукции [13], которые выпускают свои изделия только в одном
исполнении, с максимальной скоростью и, соответственно, стоимостью. Выберем
ADuM3442CRWZ четырехканальный, двунаправленный (2+2), высокоскоростной цифровой
электромагнитный изолятор серии icoupler. На рисунке 5.14 изображена
функциональая схема ADuM3442CRWZ.
Основные технические характеристики:
Скорость передачи данных: до 150 Мбит/с ;
Диапазон напряжений питания: 3...5.5 В;
Диапазон рабочих температур: -40°C...+105°C;
Низкое энергопотребление;
Двунаправленная связь;
Преобразователь напряжения - 3 В /5В;
Ослабление синфазного сигнала (CMR) - 25 кВ/мкс
(мин.);
Точные временные характеристики.
Рисунок 5.14 - Функциональная схема ADuM3442CRWZ
Назначение выводов:- напряжение питания для
первой части изолятора;- напряжение питания для второй части изолятора;- земля
для первой части изолятора;- земля для второй части изолятора;, VIB, VIC, VID -
логические входы A,B,C и D соответственно;, VOB, VOC, VOD - логические вsходы
A,B,C и D соответственно;- разрешение выхода. Вывод VOD включается, когда VE1
«1» или разъединен, VOD отключается когда VE1 «0»;- разрешение выхода. Выводы
VOA, VOB и VOC включаются, когда VE2 «1» или разъединен, отключаются когда VE2
«0». [10]
Для выбора интерфейса обмена данными между АКМ и
ПЭВМ будем использовать мультиплексор SN74LS257DM фирмы ON Semiconductor. Это
мультиплексор с двумя входами, тремя логическими состояниями. Может выбирать
четыре битами данных между двумя источниками, используя ввод выбора общих
данных. На рисунке 5.15 представлена цоколёвка выводов мультиплексора.
Рисунке 5.15 - Цоколёвка выводов SN74LS257
Назначение выводов:- вывод выбора данных;a, I0b,
I0c, I0d - входы для 4 битов от первого источника;a, I1b, I1c, I1d - входы для
4 битов от первого источника;, Zb, Zc, Zd - пины выходы;- напряжение питания;-
земля. [9]
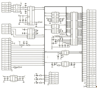
5.4 Принципиальная схема БУ
Рисунок 5.16 - Принципиальная схему БУ
На рисунке 5.16 представлена принципиальная
схему БУ. Рассмотрим ее работу. Если сигнал S, поступающий на мультиплексор
DD5, равен 1, то выбирается режим передачи данных по интерфейсу RS232. С ПЭВМ
на интерфейсный преобразователь DD3 поступает сигнал RxD. После DD3 сигнал
проходит через цифровой изолятор DD4, полученный сигнал 2 поступает на
микроконтроллер DD7. Если же сигнал S=0, то выбирается режим передачи данных по
USB. Тогда на микроконтроллер DD7 поступает сигнал с порта USB ПЭВМ,
предварительно пройдя через мостовой выпрямитель DD1, интерфейсный
преобразователь DD2 и цифровой изолятор DD4.
Микроконтроллер формирует управляющие сигналы
платами дешифраторов K1п…K5п, К1..К21, DH1…DH4, платой измерения D01..D07, АЦП
СS, CSLK.платы измерения на АЦП DD6 поступает аналоговый сигнал 1. На выходе
получается сигнал SDATA, поступающий на DD7. C DD7 сигнал проходит через DD4 и
в зависимости от выбранного интерфейса через соответствующий интерфейсный
преобразователь DD1 или DD2. И затем сигнал TxD поступает либо на COM порт,
либо на USB порт ПЭВМ.
На источнике опорного напряжения DA1 формируется
из сигнала +15B сигнал +5ref, поступающий на DD6. На преобразователе напряжения
DA2 формируется из сигнала +5V из сигнала +5V1, поступающий на DD3 и DD4.
.5 Анализ составляющих погрешности
Погрешности средств измерения делятся на
основные и дополнительные. Под основными понимают погрешности измерительных
устройств при нормальных условиях эксплуатации, значения которых определены
нормативно-технической документацией на данное средства измерения. Суммарная
погрешность БУ складывается из погрешности аналого-цифрового преобразователя и
источника опорного напряжения. [21]
Расчёт погрешности АЦП.
В схеме используется 14-разрядное АЦП.
Неточность его обусловлена погрешностью цифрового преобразования, равного шагу
квантования и нелинейностью преобразования. Погрешность квантования:
,
где N - число разрядов АЦП. Для нашего АЦП N =
14, поэтому:
Расчёт погрешности источника
опорного напряжения.
Под действием температуры изменяется
значение опорного напряжения микросхемы REF195 (Uоп = 5В).
- изменение опорного напряжения при
,
- изменение температуры окружающей
среды в рабочих условиях эксплуатации прибора, тогда
.
Относительная погрешность опорного
напряжения, возникающая из-за изменения температуры окружающей среды, составит:
Таким образом, суммарная погрешность
БУ составит:
5.6 Расчёт надёжности
При эксплуатации электронной
аппаратуры важное значение приобретают вопросы надежности. Под надежностью
электрорадиоэлемента или устройства понимается их свойство выполнять заданные
функции. Каждое отклонение от установленных параметров прибора или элемента
является неисправностью.
Отказ прибора может быть обусловлен
двумя причинами: отказом одного важного в функциональном отношении элемента или
неисправностью многих элементов, которые при совместном воздействии приводят к
отказу прибора. Во втором случае точное суждение о том, имеется ли отказ
прибора, часто затруднено, так как функционирование прибора может принципиально
сохраняться, и только в определенный промежуток времени возникает потеря
работоспособности.
Надежность - это свойство изделия
выполнять все заданные функции в определенных условиях эксплуатации при
сохранении значений основных параметров в заранее установленных пределах [ГОСТ
27.002-83]. Надежность - это физическое свойство изделия, которое зависит от
количества и качества входящих в него элементов, от условий, в которых оно
эксплуатируется (чем выше температура окружающей среды, чем больше
относительная влажность воздуха, перегрузки при вибрации и т. д., тем меньше
надежность), и от ряда других причин.
Надежность в зависимости от
назначения изделия может включать в себя такие понятия (свойства), как
безотказность, ремонтопригодность, сохраняемость и другие в отдельности или в
определенных сочетаниях.
Для повышения надежности применяют
следующие меры:
резервирование - применение
дополнительных средств или возможностей с целью сохранения работоспособного
состояния объекта при отказе одного или нескольких его элементов;
простота конструкции;
надежная защита несущих конструкций
и комплектующих элементов от воздействия внешней среды и внутренних перегревов;
теоретические расчеты уровня
надежности разрабатываемой РЭА, которые должны быть подтверждены
экспериментальными данными;
проведение всесторонних испытаний
образцов, подтверждающих полную работоспособность изделия при различных
воздействиях окружающей среды.
Показателями надежности элементов и
приборов являются: интенсивность отказов, средняя наработка на отказ, среднее
время безотказной работы, период нормальной эксплуатации, долговечность. Эти
величины не имеют постоянного значения и находятся в сильной зависимости от
условий и длительности эксплуатации.
Основным математическим алгоритмом,
используемым при расчёте надёжности, является теория вероятности и
математическая статистика.
Для расчёта надёжности используем
приближённый метод расчёта, где имеется ряд допущений:
интенсивности отказов элементов
постоянны и равны средним значениям интенсивностей отказов за срок службы
системы;
справедлив экспоненциальный закон
распределения времени работы элементов до отказа;
отказы элементов взаимонезависимы;
надёжность использования элементов
соответствует справочным данным.
где
- число i-х элементов,
- интенсивность отказов элементов в
нормальных (лабораторных) условиях эксплуатации [
].
В процессе эксплуатации элементы
подвергаются воздействию различных факторов внешней среды: влажности,
температуры, давления, вибрации, ударов и других, влияние которых в
количественном отношении пока еще мало изучено. При ориентировочном расчете
надежности суммарное влияние перечисленных факторов учитывают с помощью
поправочных коэффициентов k1 и k2, зависящих от воздействия механических
факторов, k3 -
поправочного коэффициента, зависящего от влажности и температуры и k4,
зависящего от давления воздуха. Интенсивность отказов элементов i-го типа в
этом случае:
Таким образом, общая интенсивность
отказов вычисляется по формуле:
Учтём влияние паек, увеличив общую
интенсивность отказов на 15%:
Среднее время работы до отказа
вычисляется как:
Вероятность безотказной работы P(t)
вычисляется по формуле:
По этой формуле мы можем построить график
зависимости P(t).
Рабочие условия эксплуатации прибора заданы в
ТЗ. В соответствии с ними выбираются поправочные коэффициенты.
Коэффициенты влияния механических воздействий
при лабораторных условиях:
коэффициент, зависящий от вибрации
;
коэффициент, зависящий от ударных
нагрузок
.
Поправочный коэффициент влияния
влажности и температуры:
при
и относительной влажности воздуха
(45-80)%.
Коэффициент, зависящий от давления:
при атмосферном давлении
(84.0-106.7)кПа.
Таблица 5.1 - Интенсивность отказов
элементов.
|
Наименование
элемента
|
 
|
|
|
|
Микроконтроллер
Atmega 64
|
1
|
0.042
|
0.042
|
|
Микросхема
REF195GS
|
1
|
0.04
|
0.04
|
|
Микросхема
TES2N-0511
|
1
|
0.03
|
0.03
|
|
USB6B1
|
1
|
0.02
|
0.02
|
|
CP2102GM
|
1
|
0.4
|
0.4
|
|
Микросхема
MAX232CSE
|
1
|
0.0036
|
0.0036
|
|
Микросхема
ADuM3442CRWZ
|
1
|
0.1
|
0.1
|
|
Микросхема
SN74LS257DM
|
1
|
0.02
|
0.02
|
|
Светодиод
L305S-R
|
3
|
0.01
|
0.03
|
|
Джампер
MJ-C-6.47
|
2
|
0.0005
|
0.001
|
|
Индуктивность
LQM21NNR68K
|
2
|
0.02
|
0.04
|
|
Резистор
0805-0.125-10 кОм±5%
|
2
|
0.015
|
0.03
|
|
Резистор
0805-0.125-680 Ом±5%
|
1
|
0.015
|
0.015
|
|
Резистор
0805-0.125-3 кОм±5%
|
2
|
0.015
|
0.03
|
|
Резистор
0805-0.125-680 Ом±5%
|
1
|
0.015
|
0.015
|
|
Резистор
0805-0.125-2.2 кОм±5%
|
2
|
0.015
|
0.03
|
|
Конденсатор
0805-X7R-50В-0.1мкФ±10%
|
1
|
0.01
|
0.01
|
|
Конденсатор
танталовый 16В - 100 мкФ
|
4
|
0.01
|
0.04
|
|
Конденсатор
0805-X7R-50В-47 пФ±10%
|
2
|
0.01
|
0.02
|
|
Конденсатор
0805-X7R-50В-0.1мкФ±10%
|
19
|
0.01
|
0.19
|
|
Конденсатор
0805-X7R-50В-1 мкФ±10%
|
1
|
0.01
|
0.01
|
|
Конденсатор
0805-X7R-50В-0.47 мкФ±10%
|
1
|
0.01
|
0.01
|
|
Конденсатор
0805-X7R-50В-22 пФ±10%
|
2
|
0.01
|
0.02
|
|
Конденсатор
танталовый 16В - 47 мкФ
|
2
|
0.01
|
0.02
|
|
Стабилитрон
BZV55-5V6
|
1
|
0.1
|
0.1
|
|
Вилка
CWF-8
|
2
|
0.011
|
0.022
|
|
Вилка
IDC-10MS
|
1
|
0.011
|
0.011
|
|
Вилка
ГРПМШ-1-61ШУ2-В
|
1
|
0.011
|
0.011
|
Таким образом, согласно (5.5) общая
интенсивность отказов при номинальных условиях будет равна:
С учётом условий эксплуатации
согласно (5.8):
С учётом влияния паек (5.9):
Среднее время работы до отказа будет
равно (5.10):
Теперь с помощь пакета для
математических расчётов MathCAD построим график зависимости P(t) согласно
(5.11).
Рисунок 5.17 - Вероятность
безотказной работы БУ системы АКМ
6. ОПИСАНИЕ ПРИНЦИПОВ РАБОТЫ
УСТРОЙСТВА
В рамках данного дипломного проекта было
написано программное обеспечение для микроконтроллера. Общий алгоритм работы
устройства, приведенный на рисунке 6.1, включает в себя следующие этапы:
. Запрет прерываний. Ограждает работу
микроконтроллера от внешних управляющих сигналов до завершения инициализации
периферии.
. Отключение всех источников опорных напряжения
перед началом работы устройства.
. Инициализация микроконтролера.
. Разрешение прерываний. Разрешает
взаимодействие микро-контроллера с ПЭВМ и АЦП.
. Установка начальных значений, обнуление флагов
и таймеров.
. Ожидание команды от ПЭВМ
. Вызов подпрограммы «проверка».
. Передача полученного результата на ПЭВМ для
дальнейшего анализа.
. Повторение пунктов 6, 7 и 8.
. Завершение работы устройства.
Подпрограмма «проверка» анализирует принятую
команду с ПЭВМ и выполняет соответствующие каждой команде действие (рисунок
6.2). Доступно 4 команды: Режим проверки целостности монтажа напряжением 5В по
четырех проводной системе; Режим проверки целостности монтажа напряжением 5В по
двух проводной системе; Режим проверки сопротивления изоляции напряжением 100В;
Отключение всех режимов.
На рисунках 6.3, 6.4 и 6.5 представлены
алгоритмы работы каждого из режимов. Текст программы приведен в приложении А.
Рисунок 6.1 - Общий алгоритм работы устройства.
Рисунок 6.2 - Алгоритм работы подпрограммы
«Проверка»
Рисунок 6.3 - Алгоритм работы подпрограммы
«Проверка напряжением 5В по 4x проводной системе»
Рисунок 6.4 - Алгоритм работы подпрограммы
«Проверка напряжением 5В по 2x проводной системе»
Рисунок 6.5 - Алгоритм работы подпрограммы
«Проверка напряжением 100В»
7. КОНСТРУИРОВАНИЕ ОБЩЕГО ВИДА
УСТРОЙСТВА
.1 Конструирование печатной платы
Для дальнейшей разработки системы нужно
разработать печатную плату, для чего необходимо по известным параметрам выбрать
наиболее подходящий тип электрорадиоэлементов (ЭРЭ). Таким образом при выборе
типов электрорадиоэлементов исходят из требований ТЗ и принципов работы схемы,
из которых определяющими являются:
номинальные значения, мощность, рабочее
напряжение элементов, приведенных в схеме;
условия эксплуатации изделия;
технические требования к конструкции изделия;
требования стандартизации;
экономичность конструкции.
На основе данных требований следует
придерживаться следующих рекомендаций.
Необходимо применять в первую очередь
стандартные и унифицированные элементы, а также другие изделия массового или
серийного производства. Стандартные элементы выбираются по данным официальных
справочников.
Выбор ЭРЭ производится путем сопоставления
технических условий на них с условиями применения элементов в изделии. При
выборе элементов следует придерживаться предельных значений параметров
окружающей среды. При предельных температурах не должны происходить необратимые
изменения параметров элементов, а также сами материалы ЭРЭ не должны
разрушаться.
После выбора элементы и материалы изменяются,
крепятся и соединяются в необходимые последовательности по заранее
запланированному алгоритму. Сложный комплекс действий оборудования и исполнителей
по преобразованию исходных материалов в готовое изделие называется
технологическим процессом (ТП) изготовления радиоаппаратуры. Построение
технологического процесса предприятия и его оснащенность определяются
количеством выпускаемых изделий. В зависимости от количества выпускаемых
изделий различают единичное, серийное и массовое производство.
Обычно разработку единичных ТП сборки и монтажа
нового изделия сводят к поиску классификационного типа, к которому это изделие
можно отнести, и выбору необходимого числа и рациональной последовательности
типовых операций из имеющегося состава. При этом может возникнуть необходимость
в разработке оригинальных операций, отсутствующих в типовом ТП. Эти операции
должны постоянно пополнять банк известных технологических решений.
При единичном производстве стремятся к
максимальной интеграции производственного процесса, так чтобы как можно большее
количество операций производилось на одном рабочем месте при использовании
труда высококвалифицированных рабочих.
Сборку печатных узлов системы проверки монтажа
будет производить высококвалифицированный монтажник, т.к. применение
автоматизированной сборки неприемлемо в условиях данного типа производства.
Установка ЭРЭ будет производиться по сборочному чертежу печатной платы.
В данном дипломном проекте разрабатывается плата
управления. Конструирование печатной платы производится по ранее разработанной
принципиальной схеме в программе P-CAD.
Первым этапом является создание элементов
принципиальной схемы в Symbol Editor и Pattern Editor на основе информации из
справочников. Затем необходимо при помощи Library Executive скомпоновать
соответствующие элементы из Symbol и Pattern Editor. В PCB компоненты
соединяются в соответствии со схемой, и производится трассировка. [18]
При конструировании печатных плат используются
четыре главных критерия выбора: габаритный критерий, критерий плотности рисунка
и толщины проводящего слоя, критерий числа слоев, критерий материала основания.
Помимо главных критериев, должны учитываться вспомогательные, которые служат
для проверки и уточнения, с несложной коррекцией конструкции, выбранных по
главным критериям решений. К вспомогательным критериям относятся электрические
ограничения по паразитным параметрам, тепловые ограничения, ограничения по
массе, по трудоемкости изготовления, по безотказности, ремонтопригодности и др.
Выбор габаритов печатной платы (длина, ширина)
связан с разбиением печатной платы на функционально законченные части. Размеры
сторон печатных плат должны соответствовать ГОСТ10317-79, который предъявляет
следующие требования к печатным платам:
необходимо разрабатывать печатные платы простой
прямоугольной формы с отношением сторон не более 3:1 и размерами любой стороны
не более 470 мм;
увеличение размеров печатной платы ведет к
повышению погрешностей при их изготовлении. Отклонение от прямоугольной формы,
и наличие вырезов увеличивают трудоемкость изготовления;
коробление печатных плат происходит вследствие
слоистой структуры основания, содержащего диэлектрические и проводящие слои,
расширение которых при нагревании и сжатие при охлаждении различно. Чем больше
длина платы, тем коробление значительнее, т.е. больше опасность обрыва
проводников, замыкания, отрыва паяных контактов при температурных деформациях.
Температурные деформации относятся к медленно действующим механическим
деформациям. Динамические деформации в результате вибрационных и ударных
перегрузок и линейных ускорений, передаваемых на печатную плату от объекта, на
котором установлено изделие, также уменьшаются с уменьшением размера печатной
платы;
ухудшение теплоотвода из центра платы,
протекающего по механизму теплопроводности, наблюдается с увеличением размеров
печатной платы. [20]
С учетом выше изложенных соображений, была
произведена компоновка схемы. На рисунке 7.1 представлен сборочный чертёж платы
управления, а на рисунках 7.2 и 7.3 - верхний и нижний слои печатных
проводников.
Рисунок 7.1 - Сборочный чертёж платы
Рисунок 7.2 - Верхний слой печатных проводников
Рисунок 7.3 - Нижний слой печатных проводников
7.2 Конструирование общего вида
прибора
Конструирование - это процесс выбора и отражения
в технических документах структуры, размеров и формы, материалов и внутренних
связей проектируемого устройства. Именно от конструкции устройства в
значительной степени зависит качество и эффективность использования аппаратуры,
ее надежность и функциональные возможности, стоимость производства и
эксплуатации.
При проектировании данного устройства, которым
будет управлять оператор, необходимо учитывать комплекс требований, отражающих
особенности человека-оператора. Этот комплекс включает в себя:
антропометрические показатели (определяют
соответствие изделия форме и размерам тела человека);
физиологические показатели (определяют
соответствие изделия основным силовым, скоростным, зрительным и другим
возможностям человека);
психологические показатели (определяют
возможности человека по восприятию и переработке информации);
гигиенические показатели (определяют внешние
условия, в которых работает оператор - освещенность рабочего места,
температура, шумы, вибрация и другие).
Выбор материала для деталей является важной
задачей, так как в большинстве случаев детали можно создать либо из различных
материалов, либо из сложных совокупностей.
Правильный выбор материала может быть сделан на
основании анализа функционального назначения детали, условий ее эксплуатации и
технологических показателей с учетом следующих факторов:
материал является основой конструкции, то есть
определяет способность детали выполнять рабочие функции в изделии и
противостоять действию климатических и механических факторов;
материал определяет технологические
характеристики детали, так как обрабатывается определенными технологическими
методами;
материал влияет на габариты и массу прибора.
Использование алюминиевых сплавов может дать сокращение массы в 3-5 раза при
полном удовлетворении требований к прочности и жесткости;
материал оказывает влияние на эксплутационные
характеристики детали, на ее надежность и долговечность. Детали, выполненные из
стойких к окислению материалов, в определенных условиях могут эксплуатироваться
годами.
Основными материалами для создания конструкции
данного устройства в условиях мелкосерийного и единичного производства являются
стали и алюминиевые сплавы. Применение пластмасс в мелкосерийном производстве
экономически не оправдано из-за сложности и высокой стоимости изготовления
прессформ, а так же из-за необходимости заземления корпуса устройства. В качестве
материала, из которого изготовлен корпус устройства, возьмем материал,
обеспечивающий статическую прочность, сталь марки СТ0, которая находит широкое
применение при изготовлении оборудования. В конструкции устройства отсутствуют
элементы, изготовленные из легко воспламеняющихся и токсичных материалов.
По мере усложнения аппаратуры возрастает роль
дизайна в конструкции: он не только позволяет создать эстетически совершенное,
удобное, экономичное и эффективное в потреблении устройство, но и
непосредственно связан с его эксплуатационной надежностью.
Теоретическую основу дизайна составляет
техническая эстетика, а практической реализацией является художественное
конструирование изделий, обладающих эстетическими свойствами и предназначенных
для непосредственного использования человеком.
Подгруппа эргономики (ГОСТ 16035-81)
характеризует систему человек - машина и содержит два основных требования:
антропометрические и психофизиологические. Психофизиологические требования
характеризуют соответствие конструкции физиологическим свойствам человека.
Эстетическая подгруппа требований (ГОСТ
23852-79) включает в себя четыре основных требования к внешнему виду
конструкции устройства: выразительность, рациональность формы, целостность
композиции, совершенство производственного исполнения.
При цветовом оформлении устройства учтено его
назначение и климатические условия в соответствии с требованиями технической
этики, предъявляемые к аппаратуре в целом.
Общее число различных по цвету надписей и
символов на лицевых панелях не превышает трех. Надписи выполнены максимально
кратко без искажения информации в соответствии с ОСТ4ГО.054.205У1. Основной
цвет надписей черный, что обеспечивает выразительность и гармоничность
цветового решения. Основные и вспомогательные надписи выполняются прямым
шрифтом. Надписи и символы выполняются офсетной печатью, шелкографией. Для
устранения возможности неправильного подключения кабелей все разъемы имеют
специальную маркировку согласно схеме подключения.
Лицевая панель устройства является не только средством
технического взаимодействия человека с аппаратурой, но и объектом эстетического
восприятия. [19]
На лицевой панели системы располагаются четыре
разъёма «X1», «X1» и «X3», «X4» для подключения проверяемого изделия и кнопка
включения питания. Лицевая панель системы представлена на рисунке 7.4.
Рисунок 7.4 - Лицевая панель прибора
Вид сверху со снятой крышкой
представлен на рисунке 7.5. Конструктивно система выполнена в виде прибора
настольного типа. Его габаритные размеры 483
450
175 (длина
ширина
высота).
Рисунок 7.5 - Вид сверху
8. БЕЗОПАСНОСТЬ И ЭКОЛОГИЧНОСТЬ
ПРОЕКТА
В данном дипломном проекте разрабатывается
автоматизированная система проверки монтажа разъемов корпуса изделия, то есть
прибор, позволяющий автоматизировать действия человека. С одной стороны, это
сократит затраты времени на контроль монтажа изделия, но, с другой стороны,
сделает неизбежным влияние вредных и опасных факторов, как на стадии
проектирования прибора, так в процессе его использования. Поэтому необходимо
учитывать влияние этих негативных воздействий при организации труда. Задачи
охраны труда необходимо решать наравне с производственными задачами, уделяя им
большое внимание. Организация и улучшение условий труда на рабочем месте
является одним из важнейших резервов роста производительности труда, а также
важным резервом развития самого человека.
В рамках представленного дипломного проекта
будет рассмотрена нормализация микроклимата в помещении при работе оборудования
(реализации проектируемой технологии).
8.1 Анализ условий труда на рабочем
месте оператора ПЭВМ
Анализ условий труда заключается в определении
явлений, по разному влияющих на человека: благоприятно, не создавая угрозы
здоровью, и неблагоприятно, когда такая угроза возникает. Неблагоприятные
условия отожествляются с опасностью. Потенциальная опасность является одним из
качеств любой деятельности.
По данным исследований труд пользователей ПЭВМ и
видеодисплейных терминалов (ВДТ) относится к психическим формам труда с высокой
степенью нагрузки. Данный вид деятельности помимо напряжённого
нервно-эмоционального характера, повышенного воздействия на зрительный
анализатор, недостатка подвижности и физической активности сопровождается
влиянием на оператора ПЭВМ большого количества опасных и вредных факторов. Для
оптимизации условий труда
пользователя с целью сохранения его здоровья и
работоспособности необходимо выявить опасные и вредные факторы применительно к
конкретной обстановке, оценить их значимость и возможные неблагоприятные
последствия с учётом условий эксплуатации ПЭВМ и вида выполняемой работы.
В настоящее время общепринятой является
классификация опасных и вредных факторов, которые согласно ГОСТ 12.0.003-74* по
характерным видам воздействий, оказываемых на организм человека, подразделяются
на:
физические;
химические;
биологические;
психофизиологические.
Физические факторы - это повышенные уровни
переменного электромагнитного и электростатического полей; повышенный уровень
статического электричества; повышенный уровень низкоэнергетического (мягкого
рентгеновского) ионизирующего излучения; повышенные уровни ультрафиолетового и
инфракрасного излучения; слабая освещённость рабочей зоны; нестабильность изображения;
повышенный уровень шума; ненормальные температура и влажность.
К группе химических опасных и вредных факторов
относится ряд веществ и соединений, которые могут оказывать разнообразные
негативные воздействия на организм человека. Наличие химических факторов в
помещениях с ПЭВМ в основном обусловлено широким применением полимерных и
синтетических материалов. Кроме того, технология производства ПЭВМ
предусматривает применение покрытий на основе лаков, красок, пластиков. При
работе ПЭВМ нагреваются, что способствует увеличению концентрации в воздухе
таких вредных веществ как формальдегид, фенол, аммиак, двуокись углерода, озон.
К биологическим вредным факторам, которые могут
привести к заболеванию или ухудшению состояния здоровья пользователя, относится
повышенное содержание в воздухе рабочей зоны патогенных микроорганизмов
(бактерий, вирусов), большое количество рабочего персонала в маленьком
помещении, недостаточная вентиляция и т.д.
Психофизиологические вредные факторы - это
неудобная поза пользователя, нервно-психические перегрузки, умственное
перенапряжение, монотонность труда, эмоциональные и информационные перегрузки,
набор большого количества знаков, перегрузка пальцев, кистей рук, дискомфорт
(совокупность физических неудобств пользователя), отсутствие перерывов, большое
количество информации, усталость, стрессы, отвлекающие факторы, пульсация
светового излучения экрана, низкая частота регенерации экрана и т.п.
Для противодействия опасным и вредным факторам
организм использует адаптационно-компенсационные реакции своих функциональных
систем, затрачивая при этом жизненную энергию. Основными факторами, воздействию
которых подвергается организм человека при работе с ПЭВМ, являются:
опасность поражения электрическим током;
освещённость рабочего места;
уровень шума;
электромагнитные поля и излучения;
параметры микроклимата;
пожарная опасность;
психофизиологические факторы.
Потенциальные резервы организма и его
адаптационные возможности ограничены. Поэтому были введены ограничения на
диапазоны значений параметров отдельных факторов, отражённые в требованиях и
ГОСТах (табл. 8.1).
Таблица 8.1 - Нормативные документы
|
ГОСТ
12.1.004-91
|
Пожарная
безопасность. Общие требования.
|
|
ГОСТ
12.1.019-79*
|
Электробезопасность.
Общие требования.
|
|
ГОСТ
12.1.038-82*
|
ССБТ.
Электробезопасность. Предельно допустимые уровни напряжений прикосновения и
токов.
|
|
ГОСТ
Р 50923-96
|
Дисплеи.
Рабочее место оператора. Общие эргономические требования и требования к
производственной среде. Методы измерения.
|
|
ГОСТ
Р 50948-01
|
Средства
отображения информации индивидуального пользования. Общие эргономические
требования и требования безопасности.
|
|
ГОСТ
Р 50949-01
|
Средства
отображения информации индивидуального пользования. Методы измерений и оценки
эргономических параметров безопасности.
|
|
СанПиН
2.2.2/2.4.1340-03
|
Гигиенические
требования к ПЭВМ и организации работы.
|
|
СанПиН
2.2.4.548-96
|
Гигиенические
требования к микроклимату производственных помещений.
|
|
СН
2.2.4/2.1.8.562-96
|
Шум
на рабочих местах, в помещениях жилых, общественных зданий и на территории
жилой застройки.
|
|
СНиП
23-05-95
|
Естественное
и искусственное освещение.
|
8.2 Опасность поражения
электрическим током
Современные технические средства вычислительной
техники питаются от трёхфазной сети переменного тока частотой 50 Гц напряжением
220 В с глухозаземлённой нейтралью источника. Повышение напряжения в
электрической цепи может быть опасно для жизни человека, если замыкание цепи
происходит через его тело. При этом электрический ток производит термическое,
электролитное и биологическое воздействия на организм.
Электрические установки представляют для
человека большую потенциальную опасность, поскольку органы чувств человека не
могут на расстоянии обнаружить наличие тока. Действие электрического тока может
приводить к местным электротравмам и электрическим ударам. Наиболее опасен
переменный ток с частотой от 20 до 100 Гц.
Основными причинами электротравм при работе с
ПЭВМ являются случайное прикосновение человека к токоведущим частям,
находящимся под напряжением, и прикосновение к металлическим нетоковедущим
частям (корпусу, элементам), которые могут оказаться под напряжением случайно
при повреждении изоляции. Применяемые меры и средства электробезопасности
должны обеспечивать безусловное выполнение требований ГОСТ 12.1.038-82*,
определяющего предельно допустимые значения напряжения прикосновения Uпд=2.0 В
и протекающего через тело человека тока Iпд=0.3 мА при продолжительности
воздействия не более 10 минут в сутки.
Для защиты человека от поражения электрическим
током согласно ГОСТ 12.1.019-79* необходимо применять технические меры, которые
для повышения уровня безопасности целесообразно использовать в сочетании друг с
другом, учитывая вид и параметры сети, условия эксплуатации аппаратуры, а также
указания мер безопасности и технические требования, задаваемые изготовителем.
Технические меры защиты человека от поражения
электрическим током:
наличие в рабочем помещение устройств
автоматического контроля и сигнализации;
зануление;
автоматическое отключение;
изолирующие устройства и покрытия;
наличие предохранительных устройств;
знаки безопасности.
К организационным мероприятиям относят:
допуск к работе лиц прошедших инструктаж;
назначение лиц, ответственных за организацию и
производство работ;
проверка отсутствия напряжения, надзор во время
работы и другие.
8.3 Освещённость помещения
Работа на ПЭВМ может осуществляться при наличии
естественного и искусственного освещения. Величина коэффициента естественной
освещённости (КЕО) должна соответствовать нормативным уровням по СНиП 23.05-95
«Естественное и искусственное освещение». Для III светового климатического
пояса КЕО должен быть не ниже 1.2 % в зонах с устойчивым снежным покровом и не
ниже 1.5 % на остальной территории страны. Рекомендуется рабочие места по
отношению к световым проёмам располагать так, чтобы естественный свет падал
сбоку слева, но допускается и правостороннее расположение окон. Чистку оконных
стёкол и светильников в помещениях с ПЭВМ следует производить не реже двух раз
в год. Окна должны быть снабжены светорассеивающими шторами. В соответствии со
СНиП 23-05-95, в светлое время суток окна должны быть завешаны шторами.
Искусственное освещение в помещениях с ПЭВМ
следует осуществлять системой общего равномерного освещения.
Для предотвращения прямой и отраженной блескости
экранов ПЭВМ светильники общего освещения должны располагаться между рядами
рабочих мест или зон с достаточным боковым смещением. При этом линии
светильников располагаются параллельно окнам. Они не должны создавать слепящих
бликов на клавиатуре и других частях, а также на экране монитора в направлении
глаз пользователя.
Недостаточная освещенность рабочей зоны обычно
бывает вызвана неправильным размещением на рабочем месте осветительных
приборов. Это приводит к быстрой утомляемости, снижению производительностью
труда и заболеваниям органов зрения. Постоянная работа в подобных условиях
может привести к потере зрения.
Согласно СанПин 2.2.2/2.4.1340-03 к освещению
предъявляются следующие требования:
освещенность рабочего места оператора ЭВМ на
рабочем столе в горизонтальной плоскости от общего искусственного освещения
должна быть от 300 до 500 лк;
освещенность на пюпитре вертикальной плоскости
должна быть не менее 300 лк;
для освещения зоны расположения документов
допускается установка светильников местного освещения;
в поле зрения оператора должны отсутствовать
прямая и отражённая блескость.
Показатель ослепленности для источников общего
искусственного освещения в производственных помещениях должен быть не более 20.
Условия деятельности операторов в системе
«человек - машина» связаны с явным преобладанием зрительной информации - до 90%
общего объема, поэтому освещение помещения является важным фактором в
обеспечении безопасности и высокопроизводительности труда. К системе
производственного освещения предъявляются следующие требования:
соответствие уровня освещенности рабочих мест
характеру выполняемой зрительной работы;
равномерное распределение яркости на рабочих
поверхностях и в окружающем пространстве;
отсутствие резких теней, прямой и отраженной
блескости;
постоянство освещенности во времени;
оптимальная направленность излучаемого
осветительными приборами светового потока;
долговечность, экономичность, электро- и
пожаробезопасность, эстетичность, удобство и простота эксплуатации.
Правильное освещение обеспечивает высокий уровень
работоспособности, оказывает положительное психологическое воздействие на
работающих, уменьшается количество ошибок оператора ЭВМ.
8.4 Уровень шума
Шум является нежелательным звуком,
воспринимаемым органами слуха человека. Он оказывает вредное влияние на весь
организм человека, и, в первую очередь, на органы слуха, центральную нервную и
сердечно-сосудистую системы. При этом ослабляется внимание, замедляется
скорость реакции, что может привести к несчастному случаю. При длительном
воздействии и большой интенсивности шума возможно ухудшение слуха и глухота.
Допустимые значения параметров шума регламентируются СНиП 2.2.4/2.1.8.562-96
«Шум на рабочих местах, в помещениях жилых, общественных зданий и на территории
жилой застройки» и устанавливаются в зависимости от назначения помещений или
территорий и от времени суток (от 7 до 23 ч - дневное время, от 23 до 7 ч -
ночное время). При этом приводятся также максимально допустимые уровни звука.
При выполнении основной работы на ВДТ и ПЭВМ уровень шума на рабочем месте не
должен превышать 50 дБА. Уровень шума на рабочем месте, измеренный с помощью
шумомера типа ВШВ-003 М2, составил 46,8 дБА. Следовательно, дополнительных мер
по снижению уровня шума не требуется.
8.5 Электромагнитные поля и
излучения
В конструкции современных электронно-лучевых
мониторов не используется никаких радиоактивных веществ, а особенно - вредных
для человеческого здоровья. Теоретически некоторую опасность могут представлять
излучаемые кинескопом электромагнитные поля, однако в последние годы было
принято немало эргономических стандартов, таких как TCO’99 и MPRII,
регулирующих эту величину и обязующих разработчиков выпускать мониторы, в
которых данные показатели снижены до безопасного минимума. Фактически, на
расстоянии 30 см от поверхности экрана уже не наблюдается никаких потенциально
вредных излучений.
Жидкокристаллические мониторы обладают целым
рядом преимуществ по сравнению с электронно-лучевой технологией: во-первых, они
фактически не излучают электромагнитных полей, и потому безвредны для
организма, во вторых, поверхность экрана LCD-дисплея абсолютно плоская,
вследствие чего на ней отсутствуют присущие всем без исключения CRT-экранам
оптические искажения, в третьих, изображение, получаемое на
жидкокристаллическом мониторе, более четкое и контрастное, оно практически не
мерцает, и потому глаза пользователя при работе с таким монитором меньше
устают. Следует отметить, что жидкокристаллические дисплеи потребляют мощность
на 70% меньше, чем их электронно-лучевые собратья. Жидкокристаллические
мониторы применяются в конструкции портативных компьютеров (ноутбуков), также
существует множество моделей LCD-дисплеев для настольных ПК.
Временные допустимые уровни ЭМП, создаваемые
ПЭВМ на рабочих местах пользователей, а также в помещениях оборудованных
мониторами, допустимые визуальные параметры устройств отображения информации
следующие:
напряженность электрического поля:
в диапазоне частот 5 Гц - 2 кГц 25 В/м;
в диапазоне частот 2 кГц- 400 кГц 2,5 В/м;
плотность магнитного потока:
в диапазоне частот 5 Гц - 2 кГц 250 нТл;
в диапазоне частот 2 кГц- 400 кГц 25 нТл;
напряженность электростатического поля 15 кВ/м;
Также обязательно проведение инструментального
контроля и гигиенической оценки уровней электромагнитных полей на рабочих
местах.
. Инструментальный контроль электромагнитной
обстановки на рабочих местах пользователей ПЭВМ производится:
при вводе ПЭВМ в эксплуатацию и организации
новых и реорганизации рабочих мест;
после проведения организационно-технических
мероприятий, направленных на нормализацию электромагнитной обстановки;
при аттестации рабочих мест по условиям труда;
по заявкам предприятий и организаций.
. Инструментальный контроль уровней ЭМП должен
осуществляться приборами с допускаемой основной относительной погрешностью
измерений 20%, включенными в Государственный реестр средств измерения и
имеющими действующие свидетельства о прохождении Государственной поверки.
. Измерение уровней переменных электрических и
магнитных полей, статических электрических полей на рабочем месте, оборудованном
ПЭВМ, производится на расстоянии 50 см от экрана на трех уровнях на высоте 0.5
м, 1.0 м и 1.5 м.
. Гигиеническая оценка результатов измерений
должна осуществляться с учетом погрешности используемого средства
метрологического контроля.
Если на обследуемом рабочем месте, оборудованном
ПЭВМ, интенсивность электрического и магнитного поля в диапазоне 5 - 2000 Гц
превышает допустимые значения, следует проводить измерения фоновых уровней ЭМП
промышленной частоты (при выключенном оборудовании). Фоновый уровень электрического
поля частотой 50 Гц не должен превышать 500 В/м.
8.6 Нормализация микроклимата в
помещении при работе оборудования
При работе пользователей с ПЭВМ возможны факторы
нарушения параметров воздушной среды и микроклимата, среди которых следует выделить:
тепловыделения: от работающих ПЭВМ и мониторов,
тепловыделения от дополнительного оборудования, установленного в помещении
(источники освещения, обогреватели и т.д.), тепловыделения от персонала,
находящегося в помещении, тепловыделения от конструкций здания;
повышение содержания уровней ионов в воздухе,
вызванное ухудшением электромагнитной обстановки при работе ПЭВМ;
увеличение содержания вредных химических веществ
в помещении;
изменение влажности воздуха.
Для снижения влияния указанных факторов в
помещении при работе с ПЭВМ следует соблюдать требования по достижению
оптимальных параметров воздушной среды и микроклимата, регламентированных в
СанПиН 2.2.4.548-96.
Нормализация микроклимата проводится в
помещении, в котором располагается рабочее место оператора ЭВМ. С учетом
специфики планировки помещения, количества рабочих мест и их взаимного
расположения методы и средства нормализации микроклимата могут различаться, но
должен быть соблюден ряд требований для всех видов помещений, размещающих ПЭВМ:
В производственных помещениях, в которых работа
на ПЭВМ является основной (диспетчерские, операторские, расчетные, кабины и
посты управления, залы вычислительной техники и др.), должны обеспечиваться
оптимальные параметры микроклимата.
Для повышения влажности воздуха в помещениях с
ПЭВМ следует применять увлажнители воздуха Boneco7135, Air-O-Swiss U7146,
Fanline Aqva GS398-B, заправляемые ежедневно дистиллированной или прокипяченной
питьевой водой.
Уровни положительных и отрицательных аэроионов в
воздухе помещений с ПЭВМ должны соответствовать нормам.
Содержание вредных химических веществ в
производственных помещениях, работа на ПЭВМ в которых является основной
(диспетчерские, операторские, расчетные, кабины и посты управления, залы
вычислительной техники и др.), не должно превышать "Предельно допустимых
концентраций загрязняющих веществ в атмосферном воздухе населенных мест".
Эксплуатация разрабатываемого в дипломном
проекте программного продукта предусматривает работу оператора в помещении, в
котором работа на ПЭВМ является основной. Все виды работ, выполняемые при
эксплуатации программы являются работами категорий 1а, поэтому оптимальные
параметры микроклимата при указанных условиях определяются в соответствии с
таблицей 8.2.
Таблица 8.2 - Оптимальные параметры микроклимата
|
Период
года
|
Категории
работ
|
Температура
воздуха, гр.С. не более
|
Скорость
движения воздуха, м/с
|
|
Холодный
|
легкая-1а
|
22-24
|
40-60
|
0,1
|
|
Теплый
|
легкая-1а
|
23-25
|
40-60
|
0,1
|
8.7 Расчет системы кондиционирования
помещения
Рассмотрим системы кондиционирования воздуха в
помещении с ПЭВМ.
При расчете системы кондиционирования
необходимо:
выбрать схему кондиционирования;
выбрать тип кондиционера;
провести расчет числа кондиционеров и проверить
соответствие количества наружного воздуха санитарным нормам.
Приведем расчет системы кондиционирования в
помещении, где установлена одна ПЭВМ типа IBM PC класса Pentium IV со
следующими параметрами:
потребляемая мощность системного блока
составляет 350 Вт;
ПЭВМ оснащена монитором с диагональю экрана 17
дюймов.
Выбор системы кондиционирования основан на учете
тепловых нагрузок в помещении, требований к физико-химическому составу воздуха,
его запыленности, габаритов ЭВМ и друхих.
Для рассматриваемого помещения, в котором
установлены ПЭВМ, используются бытовые кондиционеры.
Проведем расчет числа кондиционеров с учетом
того, что максимально в помещении может находиться два человека.
При расчете числа кондиционеров необходимо знать
тепловыделения от работающего персонала, тепловыделения от системных блоков
ПЭВМ и мониторов, тепловыделения от источников освещения.
Тепловыделение Qчел одного человека можно
принять равным 75 Вт. Усредненные мощности тепловыделений компонентов ПЭВМ
приведены в таблице 8.3.
Таблица 8.3 - Мощность тепловыделений
Компонентов ПЭВМ
|
Размер
экрана
|
Постоянно
вкл. Вт
|
Спящий
режим, Вт
|
|
17
дюймов
|
70
|
0
|
Тепловыделения от источников освещения принимают
равными их паспортной мощности. Т. к. в данном помещении установлены лампы
ЛСП13-2x65, то тепловыделение от одного источника Qосв1=2∙65=135 Bт.
С учетом вышеизложенного суммарные
тепловыделения составят:
=Qcucml+QM+Qчел1+2∙Qocв1= 270 + 75 + 150 =
495 Bт.
При установке кондиционеров в помещении
необходимо, чтобы минимально допустимое количество наружного воздуха соответствовало
санитарным нормам подачи воздуха на одного человека. Норма подачи воздуха
принимается равной 30 кг/ч. Тогда минимально необходимое количество наружного
воздуха Gnmin=30n, где n - число людей в помещении. Применительно к
рассматриваемому помещению
=30∙2=60 кг/ч.
При расчете необходимо, чтобы Сn-количество
наружного воздуха удовлетворяло условию Gn> Gnmin.
Для установки в помещение выберем кондиционер
SAMSUNG AW07F0NEB, у которого производительность по воздуху Gk=500 кг/ч,
производительность по холоду Q к=2.1 кВт.
Расчетная температура наружного воздуха tH
принимается равной 28,5°С. Тогда средняя теплоемкость наружного воздуха
Сн =1,005+(l,8d)/1000 кДж/кг°С,
где d - влагосодержание воздуха, Г/кг
=623фР/(В-фР),
где
ф - относительная влажность в долях;
Р
- упругость насыщенного пара при температуре tн гПа;
В
- полное барометрическое давление, принимаемое равным 993 гПа.
При
tH=28,5 °С Р=40,04 гПа, ф=0,6, тогда подставляя данные в уравнения
.
При имеющейся Сн температура
охлаждающего воздуха должна быть не меньше tH-3600 Qk/(1,2GkСн)=28°С. Так как
температура охлаждающего воздуха tk в кондиционере регулируется, то с учетом
того, что перепад температур в помещении не должен быть больше 15°С, примем
tk=13°C.
Температура помещения tвн должна
соответствовать оптимальным параметрам микроклимата в помещении с ЭВМ, поэтому
примем tвн=23°С. Тогда число кондиционеров определится как
где Ск - теплоемкость охлаждающего
воздуха при t=tk Ск=9.522 кДж/кг°С.
Подставляя значения всех величин,
получаем

Приведенный расчет показал, что для
осуществления кондиционирования рассматриваемого помещения достаточно одного
оконного кондиционера.
8.8 Психофизиологические факторы
Психофизиологические факторы, воздействующие на
пользователя, приводят к его физическим и нервно-психическим перегрузкам.
При работе с ПЭВМ характерной является такая
физическая перегрузка, как длительное статическое напряжение мышц. Оно
обусловлено вынужденным продолжительным сидением в одной и той же позе, часто
неудобной, необходимостью постоянного наблюдения за экраном (напрягаются мышцы
шеи, ухудшается мозговое кровообращение), набором большого количества знаков за
рабочую смену (это приводит к статическому перенапряжению мышц плечевого пояса
и рук). При этом возникает также локальная динамическая перегрузка пальцев и
кистей рук. Статическим перенапряжениям мышц способствуют неудовлетворительные
эргономические параметры рабочего места и его, отсутствие возможности
регулировки параметров рабочего стула, высоты рабочей поверхности стола,
неудобное расположение клавиатуры и дисплея, отсутствие регламентированных
перерывов, невыполнение специальных упражнений для снятия напряжения и
расслабления мышечных групп плечевого пояса, рук, шеи, спины, улучшения
кровообращения.
Нервно-психические перегрузки являются
следствием информационного взаимодействия в системе «пользователь - ПЭВМ». Они
обусловлены неудовлетворительными условиями зрительного восприятия изображения,
несогласованностью параметров информационных технологий с психофизиологическими
возможностями человека. К основным нервно-психическим перегрузкам относятся:
повышенные зрительные напряжения;
умственные и нервно-эмоциональные перегрузки;
длительная концентрация внимания;
монотонность труда (однообразие трудового
процесса, повторяемость операций, отсутствие возможности переключения внимания
или изменения вида работы).
Кроме того, в связи внедрением новых информационных
технологий и устройств, развитием сети «Интернет» всё больше пользователей
подвергается мощному информационному воздействию, часто неосознаваемому и
вредному, которое влияет на работу функциональных систем организма и может
приводить к ухудшению физического и психического здоровья.
Для снижения воздействия психофизиологических
факторов на организм человека необходимо правильно организовать рабочее место
пользователя ПЭВМ, а также применять рациональные режимы труда и отдыха.
Организация рабочих мест
Правильность организации рабочего места играет
важную роль в трудовом процессе. Из-за плохой организации рабочего места может
быстро наступить усталость, что сказывается на уменьшении объема выполняемых
работ.
Сейчас существуют постоянные санитарные правила
и нормы, регламентирующие работу за дисплеем. Согласно ГОСТ Р 50923-96, ГОСТ
12.2.032-78* и ГОСТ Р 50949-01 площадь помещения на одно рабочее место с
дисплеем должна быть по меньшей мере 6 м2, а объём - не менее 20 м3. Важное
значение для снижения утомляемости пользователей ПЭВМ имеет правильное
расположение рабочих мест в помещении. Оптимальный вариант - расположение
рабочих столов с компьютерами по периметру помещения, менее удобный вариант -
расположение столов рядами. Комнаты обычно оборудуют одноместными столами с
горизонтальной поверхностью, допускается наклон поверхности до 15°.
Высота стола должна быть такой, чтобы уровень глаз приходился на центр или 2/3
высоты экрана. Минимальное расстояние дисплея от глаз оператора - 50 см,
поэтому желательно применять широкие столы - это позволяет отодвинуть монитор
дальше от глаз оператора.
Нельзя располагать экраны мониторов
перпендикулярно естественным источникам освещения (положение оператора лицом
или спиной к окну), так как это снижает видимость изображения и приводит к
появлению ярких бликов на экране. Рабочие столы необходимо устанавливать так,
чтобы плоскость экрана была перпендикулярна к окну. При оборудовании помещения
компьютерами не рекомендуется применять местное освещение.
Не следует располагать монитор компьютера ближе
40 см от края стола, чтобы не подвергать оператора воздействию
низкоэнергетического рентгеновского излучения, исходящего от трубки. Для
ослабления разного рода излучений от трубки дисплея применяются также
специальные фильтры, которые позволяют улучшить контрастность изображения на
экране.
Организация режима труда и отдыха при работе с
ПЭВМ
Для снижения отрицательного воздействия ПЭВМ и
ВДТ на пользователя санитарными правилами и нормами также предусмотрены
определённые режимы труда и отдыха в зависимости от вида и категории трудовой
деятельности.
Виды трудовой деятельности разделяются на три
группы: А - работа по считыванию информации с экрана ВДТ или ПЭВМ с
предварительным запросом; Б - работа по вводу информации; В - творческая работа
в режиме диалога с ПЭВМ. Для данных видов трудовой деятельности устанавливается
три категории тяжести и напряжённости работы.
При выполнении в течение рабочей смены работ,
относящихся к разным видам трудовой деятельности, за основную работу с ПЭВМ
следует принимать такую, которая занимает не менее 50 % времени в течение
рабочей смены или рабочего дня.
Для обеспечения оптимальной работоспособности и
сохранения здоровья профессиональных пользователей на протяжении рабочей смены
должны устанавливаться регламентированные перерывы, длительность которых в
течение рабочей смены следует устанавливать в зависимости от ее
продолжительности, вида и категории трудовой деятельности (табл.10.4).
Продолжительность непрерывной работы с ВДТ без перерыва не должна превышать 2
часов.
С целью уменьшения отрицательного влияния
монотонии целесообразно применять чередование операций осмысленного текста и
числовых данных (изменение содержания работ), чередование редактирования
текстов и ввода данных (изменение содержания работы).
Таблица 8.4 - Уровень нагрузки за рабочую смену
и суммарное время регламентированных перерывов по категориям работы с ВДТ или
ПЭВМ
|
Категория
работы с ВДТ или ПЭВМ
|
Уровень
нагрузки за рабочую смену
|
Суммарное
время регламентированных перерывов, мин.
|
|
Группа
А, количество знаков
|
группа
Б, количество знаков
|
группа
В, время работы, часов
|
при
8-ми часовой смене
|
при
12-ти часовой смене
|
|
I
|
до
20000
|
До
15000
|
до
2,0
|
30
|
70
|
|
II
|
до
40000
|
До
30000
|
до
4,0
|
50
|
90
|
|
III
|
до
60000
|
До
40000
|
до
6,0
|
70
|
120
|
В случаях возникновения у работающих с ВДТ и
ПЭВМ зрительного дискомфорта и других неблагоприятных субъективных ощущений,
несмотря на соблюдение санитарно-гигиенических, эргономических требований,
режимов труда и отдыха, следует применять индивидуальный подход в ограничении
времени работ с вычислительной техникой, коррекцию длительности перерывов для
отдыха или проводить смену деятельности на другую, не связанную с
использованием ПЭВМ.
Для уменьшения негативных последствий работы с
ПЭВМ следует выбирать рациональные режимы труда и отдыха, использовать
защитные средства, осуществлять комплексные оздоровительно-профилактические
мероприятия (специальные упражнения, витаминизация, медицинский контроль).
Безопасные условия труда на ПЭВМ регламентируются СанПиН 2.2.2/2.4.1340-03
«Гигиенические требования к ПЭВМ и организации работы».
8.9 Пожарная безопасность
Пожар - это неконтролируемое горение вне
специального очага, наносящее материальный ущерб. Горение - быстро протекающая
химическая реакция окисления с выделением большого количества тепла и свечения.
Горючее вещество, окислитель, источник зажигания - необходимые условия горения.
Горючие вещества могут быть твердыми, жидкими, газообразными и пылью.
Окислителями являются кислород воздуха, Cl, F, Br, I и другие.
Пожарная безопасность - это состояние объекта,
при котором исключается возможность пожара, а в случае его возникновения
предотвращается воздействие на людей опасных факторов пожара и обеспечивается
защита материальных ценностей.
Пожарная опасность помещений с ПЭВМ определяется
особенностями выполняемого в них технологического процесса, свойствами
применяемых веществ и материалов. По взрывопожарной и пожарной опасности
помещения подразделяются на категории А, Б, В1 - В4, Г и Д. Согласно ГОСТ
12.1.004-91 помещения с ПЭВМ чаще всего относятся к пожароопасным, категории В.
Это вызвано тем, что все устройства и блоки питаются от трехфазной сети
переменного тока (380/220 В, 50 Гц), что приводит к нагреву приборов и может
способствовать возгоранию. Повышенная пожарная опасность также возникает из-за
возможности короткого замыкания в любом из электрических устройств,
используемых на рабочем месте.
В результате возникновения возгорания человек
может не только получить ожоги, но и подвергнуться воздействию ядовитых
продуктов горения, так как вычислительная техника изготовлена из горючих
материалов, выделяющих при горении удушливые и ядовитые вещества, и находится
под напряжением.
Для борьбы с пожаром в помещении, где
расположена вычислительная техника, должна находиться противопожарная
сигнализация, средства тушения огня, быть предусмотрен запасной выход и план
эвакуации. Рубильники выключения тока должны находиться в легкодоступных
местах. Также должна существовать возможность полного отключения электропитания
одним рубильником.
На рабочем месте должны соблюдаться определенные
правила, выполнение которых помогает предотвратить или не дать распространиться
возможному пожару:
стены, перегородки, перекрытия, покрытия должны
быть сделаны из несгораемых материалов;
двери оборудуются в притворах уплотнителями,
чтобы не допустить задымления отдельных помещений;
система вентиляции должна быть оборудована
устройством, которое автоматически отключает вентиляцию в случае возникновения
пожара;
в помещения для ПЭВМ запрещается курить и применять
открытый огонь, электронагревательные приборы допустимо применять только
напряжением не выше 36 В;
нельзя оставлять вычислительные устройства
подключенными к источнику питания при уходе с рабочего места.
Возможность быстрой ликвидации возникшего пожара
определяется наличием средств извещения о пожаре. Для этих целей могут быть
использованы телефонная связь, электрическая пожарная сигнализация и звуковые
системы (гудок, сирена).
Не менее существенную роль при борьбе с пожарами
играет и наличие средств пожаротушения: они должны помочь создать условия, при
которых процесс горения невозможен. Одним из наиболее эффективных огнетушащих
средств является воздушно-механическая пена высокой кратности. Существует и ряд
других средств тушения пожара. Для быстрой ликвидации пожара в помещениях, где
расположена вычислительная техника и сопутствующее оборудование, необходимо
наличие углекислотных, порошковых или углекислотно-бромэтиловых огнетушителей в
непосредственной близости от рабочего места. Нужно помнить, что техника, в
которой произошло возгорание, вероятнее всего находится под напряжением, что
исключает применение токопроводящих средств тушения (вода и другие) при
ликвидации пожара. Несоблюдение этого правила может привести к достаточно
тяжелым последствиям.
8.10 Экологичность проекта
Современный пользователь ПЭВМ предъявляет всё
более возрастающие требования не только к надёжности, безопасности, но и к
экологичности своего рабочего места.
Процесс разработки и использования системы не
нанесет какого-либо вреда экологическому состоянию окружающей среды и не
требует дополнительных мер по её защите.
9. ЭКОНОМИЧЕСКАЯ ЧАСТЬ
Процесс создания и внедрения автоматизированных
устройств включает в себя множество различных работ, которые разбиваются на
стадии и этапы, причем работы могут выполняться различными исполнителями.
Процессом автоматизированной системы необходимо управлять и четко
контролировать во времени. В данном разделе составлен план разработки
автоматизированного устройства и представлен в виде ленточного графика, а также
рассчитана смета затрат на разработку автоматизированного устройства и цена
разработки [22].
.1 Ленточный график проведения НИР
Основной целью планирования НИР является
определение общей продолжительности их проведения. В этом случае наиболее
простым и наглядным будет ленточный график проведения НИР. Он представляет
собой таблицу, где перечислены наименования видов работ, должности
исполнителей, трудоемкость, численность и длительность выполнения каждого вида
работ.
Продолжением таблицы является ленточный график,
отображающий зависимость продолжительности каждого вида работ в виде отрезков
времени, которые располагаются в соответствии с последовательностью выполнения
работ. Продолжительность каждой работы Тп определяется:
где Т - трудоемкость работ,
чел./дн.;- численность исполнителей, чел.
Таблица 9.1 - Сроки выполнения разработки
автоматизированного устройства
|
Стадия
разработки
|
Должность
исполнителя
|
Распределение
трудоемкости по исполнителям (чел./дн.)
|
Сроки
|
|
1
|
Разработка
технического задания и согласование темы
|
Старший
научный сотрудник Инженер
|
5
5
|
5
|
|
2
|
Изучение
технического задания
|
Инженер
|
7
|
7
|
|
3
|
Подбор
и изучение литературы и информационных источников
|
Старший
научный сотрудник Инженер
|
2
18
|
18
|
|
4
|
Выбор
функциональной схемы устройства
|
Старший
научный сотрудник Инженер
|
1
2
|
2
|
|
5
|
Описание
схемы электрической принципиальной
|
Старший
научный сотрудник Инженер
|
1
7
|
7
|
|
6
|
Разработка
алгоритма работы устройства
|
Старший
научный сотрудник Инженер
|
1
7
|
7
|
|
7
|
Разработка
общей конструкции и элементов
|
Старший
научный сотрудник Инженер
|
2
7
|
7
|
|
8
|
Проведение
экономических расчетов
|
Инженер
|
2
|
2
|
|
9
|
Проработка
вопросов безопасности
|
Инженер
|
2
|
2
|
|
10
|
Оформление
документации
|
Старший
научный сотрудник Инженер
|
1
7
|
7
|
|
11
|
Оформление
графического материала
|
Инженер
|
3
|
3
|
|
12
|
Утверждение
проекта руководителем
|
Старший
научный сотрудник
|
1
|
1
|
|
13
|
Сдача
проекта
|
Инженер
|
1
|
1
|
|
Всего
|
69
|
В соответствии с полученными данными строим
ленточный график. Он отражает продолжительность каждого вида работ в виде
отрезков времени.
Рисунок 9.1 - Ленточный график
9.2 Составление сметы затрат на
разработку
Затраты на разработку проекта представляют собой
единовременные расходы на всех этапах инновационного процесса: исследование,
разработка, эксплуатация. Определение затрат на разработку проекта производится
путем составления калькуляции плановой себестоимости. Расходы на разработку
проекта включают в себя следующие статьи:
материальные затраты;
затраты на оплату труда;
амортизация основных фондов;
прочие затраты.
) Материальные затраты.
Специальное оборудование и ПО для выполнения
данной работы не приобреталось, поэтому в материальные затраты включаем только
расходы на электроэнергию:
где Р - потребляемая мощность
оборудования, кВт/ч;
ЦЭЛ - стоимость 1 кВт∙ч;
ТИ - время использования
оборудования при проведении работ.
Для выполнения работы использовался
персональный компьютер потребляемой мощностью 360 Вт и принтер потребляемой
мощностью 350 Вт. Время работы ПЭВМ в данном примере составляет 60 дня по 8
часов в день, а принтера - 3 часа.
Стоимость 1 кВт - 3,1 руб. Получаем,
что:
Следовательно, получаем, что
материальные затраты составляют 538.9 рублей.
) Затраты на оплату труда включают
основную и дополнительную зарплату. Основная начисляется исходя из ставки
разработчика и времени затрачиваемого на выполнение работы.
Затраты на оплату труда начисляются
исходя из ставки инженерно-технического персонала и времени, затраченного на
выполнение работы. Заработная плата вычисляется по следующей формуле:
,
где Зосн - основная заработная плата,
Здоп - дополнительная заработная плата
Тарифная дневная ставка находится по формуле:
,
где ЗПмес - месячная заработная
плата;
Драб - количество рабочих дней в
месяце.
Таблица 9.2 - Расчет тарифных ставок
инженерно-технического персонала
|
Категории
сотрудников
|
Месячная
зарплата, руб
|
Тарифная
ставка, руб
|
|
Руководитель
|
11000
|
550
|
|
Инженер
|
6000
|
300
|
Исходя из данных таблицы 9.2 фонд зарплаты для
каждой категории сотрудников составит:
,
,
где ТИi - тарифная ставка;
ДИi - количество дней работы.
Основная заработанная плата при этом
определяется:
Дополнительная заработная плата составляет 20%
от основной:
В итоге получим затраты на оплату
труда в размере:
) Амортизационные отчисления:
Величина амортизационных отчислений определяется по формуле
где Фп - балансовая стоимость
оборудования;
Тп - время использования
оборудования при проведении работ;
На - норма амортизации;
Фэф - годовой эффективный фонд
времени работы оборудования, для односменной работы он составляет Фэф = 256
дней.
Время работы на ПВЭМ составляет 60
дней. Срок службы компьютера - 2-3 года, тогда норма амортизации:
,
Амортизационные отчисления для
компьютера стоимостью в 40000 рублей составят:
Общие прямые затраты составят
следующую сумму:
(9.2.9)
) Прочие расходы:
страховые взносы берутся в размере
30.2% от величины фонда оплаты труда:
величина остальных прочих расходов
берется от суммы прямых общих затрат в установленном размере. Для разработки
устройства они составят 20%:
Прочие расходы составят:
Общие затраты на разработку
составят:
Необходимые расходы сведены в
таблице 9.2.3.
Таблица 9.3 - Смета затрат
|
Наименование
калькуляционных статей расходов
|
Сумма,
руб.
|
Удельный
вес, %
|
|
Затраты
на электроэнергию, Зм
|
538.9
|
0,7
|
|
Затраты
на заработную плату, Фзп
|
63.3
|
|
|
Амортизация
оборудования, Анир
|
3
|
|
|
Прочие
расходы, Зн
|
33
|
|
|
Общие
затраты, З
|
100
|
|
Таким образом, полная сметная стоимость проекта
составляет 82210 рублей.
9.3 Расчет цены для
научно-исследовательской работы
Цена для НИР рассчитывается по
следующей формуле:
,
где НДС - налог на добавленную
стоимость,
Пр - прибыль.
Пусть прибыль составит 30%, получим:
,
НДС сейчас составляет 18%, и цена
НИР будет рассчитываться по следующей формуле:
9.4 Экономическая эффективность
проекта
Понятие эффективности является комплексным.
Любой технический прибор имеет ряд особенностей, в том числе таких, как
специфика его труда по его созданию, определение цены на него, обоснование
затрат на разработку и тому подобные. В большинстве случаев суммарные затраты
на разработку прибора и дальнейшее его использование значительны, поэтому
требуется тщательный анализ качества и эффективности его использования.
Показатель эффекта определяет все положительные
результаты, достигаемые при использовании системы автоматизированного контроля
межблочного монтажа. Оценим эффективность разработки данного устройства.
Экономический эффект от использования системы за
расчетный период Т определяется по формуле, руб.:
,
где ПТ - стоимостная оценка
результатов применения системы в течение периода Т, руб.;
ЗТ -стоимостная оценка затрат на
создание (п. 9.2.), руб.
Стоимостная оценка результатов
применения системы (ПТ) за расчётный период Т определяется по формуле:
,
где k - количество лет, в течение
которых будет эксплуатироваться данная система;- стоимостная оценка результатов
года t расчетного периода, руб.;- расчётный период;
- дисконтирующая функция, которая
вводится для приведения всех затрат и результатов к одному моменту времени;-
коэффициент дисконтирования (en = 0,2 - нормативный коэффициент эффективности
капитальных вложений).
Таким образом
.
Применительно к данному проекту
система проверки монтажа заменяет ручной труд, следовательно, набор полезных
результатов в основном не меняется. Для оценки итогов применения системы в год
берется разница издержек, возникающая в результате её использования, т.е рt =
Эу.
Экономия от замены ручного контроля
монтажа на автоматизированный образуется за счёт снижения затрат на контроль по
формуле, руб.:
,
где ЗР - затраты на ручной контроль
монтажа, руб.;
ЗА - затраты на автоматизированный
контроль монтажа, руб.
Затраты на ручной контроль монтажа
определяются следующим образом:
,
где tР - время ручного контроля одного изделия,
час;
Ц - стоимость одного часа работы оператора,
руб./час;
ЦЭЛ - стоимость одного часа электроэнергии,
руб./час.
На основании всего вышеизложенного можно
произвести приближенную оценку эффективности от внедрения данной системы.
.
Стоимость одного часа работы
определяется исходя из средней зарплаты рабочего в размере 15000 рублей, 21
рабочего дня в месяц и восьмичасового рабочего дня.
,
Следовательно, затраты на ручной
контроль будут равны:
Затраты на автоматизированный
контроль рассчитываются по следующей формуле:
,
где tА - время автоматического
контроля одного изделия, ч.;- время работы оператора во время контроля изделия,
ч.
Для данной системы:
Следовательно, затраты на
автоматизированный контроль монтажа одного корпуса:
В год контролируется приблизительно
5000 шт. Таким образом, годовая экономия от внедрения системы составит:
Кроме того, если предположить, что
система контроля без изменений и доработок будет использоваться в течение пяти
лет, тогда стоимостная оценка результатов её применения (экономия) за расчётный
период Т = 5 лет составит:
Экономический эффект от
использования системы автоматизированного контроля межблочного монтажа за
расчётный период Т =5 лет составит:
На основании полученных значений
экономических показателей можно сделать вывод, что разработка системы
автоматизированного контроля межблочного монтажа является экономически
эффективной.
ЗАКЛЮЧЕНИЕ
В данном дипломном проекте был
разработан блок управления (БУ) для системы автоматизированного контроля
межблочного монтажа, которая предназначена для того чтобы более точно, быстро и
экономически эффективно организовать процесс проверки правильности монтажа и
измерения сопротивления изоляции межблочных и кабельных соединений
радиоэлектронный аппаратуры.
В ходе разработки представленного
проекта была обоснована актуальность поставленной задачи.
Рассмотрены основные принципы и
метод её решения. Разработаны структурная и функциональная схемы БУ.
Произведена разработка
принципиальной схемы, выбор и расчёт её элементов. Представлен алгоритм работы
прибора, а также написано программное обеспечение. В необходимом объеме проведены
конструкторские работы: разработана печатная плата БУ и общий вид устройства в
целом.
В разделе «Безопасность и
экологичность проекта» рассмотрена безопасная организация рабочего места
пользователя при эксплуатации ПЭВМ.
В «Экономической части» произведены
расчёты затрат на выполнение проекта, расчёт цены для НИР и расчёт
экономической эффективности проекта.
Дипломный проект выполнен в полном
объёме и в соответствии с техническим заданием.
1. Основы
автоматизации систем контроля и управления, Г.М. Гнедов, В.Б. Кудрявцев,
конспект лекций, ЛВИКА им. А.Ф. Можайского, 1695.
2. Основы
построения автоматизированных систем контроля сложных объектов, под ред. П.И.
Кузнецова, Энергия, Москва, 1999.
. Основы
проектирования микропроцессорных устройств автоматики, Б.М. Каган, В.В. Сташин,
Энергоатомиздат, Москва, 2007.
. Мейзда
Ф. Электронные измерительные приборы и методы измерений: Пер с англ. - М.: Мир,
1990. - 535 с.
. Евтихеева
Н.Н. Измерение электрических и неэлектрических величин: Учебное пособие для
вузов. - М.: Энергоатомиздат, 1990. -352 с.
. Москатов
Е.А. Справочник по полупроводниковым приборам. - М.: Журнал “Радио”, 2005. -
208 с.
. Однокристальные
микроЭВМ, А.В. Боборыкин, Г.П. Липовецкий, Г.В. Литвинский и др., МИКАП, Москва,
1994.
. Обзор
скоростных цифровых изоляторов с передачей данных через магнитное поле.
Компоненты и технологии. 2006. № 2. Иоффе Д.
. Операционные
усилители и линейные интегральные схемы, Р. Кофлин, Ф. Дрискол, Мир, Москва,
1979г., 360с.
. Зарубежные
интегральные микросхемы для промышленной электронной аппаратуры. Справочник,
Нефёдов А.В., Савченко А.М., Феоктистов Ю.Ф., Энергоатомиздат, Москва, 1989г.,
400с.
. Цифровые
и аналоговые интегральные микросхемы: Справочник, под ред. С. В. Якубовского. -
М.: Радио и связь, 1989. - 496 с.
. Разработка
и оформление конструкторской документации радиоэлектронной аппаратуры:
Справочник / Э.Т. Романычева, А.К. Иванова, А.С. Куликов и др.; Под ред. Э.Т.
Романычевой. - 2-е изд., перераб. и доп. - М.: Радио и связь, 1989г.- 448с.,
ил.
. Усатенко
С.Т., Каченюк Т.К. Выполнение электрических схем по ЕСКД: Справочник.-М.:
Издательство стандартов,1992.- 316с., ил.
. Лопаткин
А.В. Проектирование печатных плат в системе Р-САD-2001. Учебное пособие для
практических занятий. - Нижний Новгород, НГТУ, 2002. - 190 с.
. Конструирование
радиоэлектронных средств. Разработка функциональных узлов на печатных платах:
Метод. указ. к лаб. работе/Сост. В.П. Румянцев. - Рязань,1998.- 20с.
. Оценка
инструментальных погрешностей средств и результатов измерений, Г.А. Садовский,
РРТИ, Рязань, 1986.
. Руководство
по выполнению экономической части дипломного проекта (для студентов технических
специальностей) / РГРТУ.; Сост.: Л.В. Васина, Е.Н. Евдокимова, А.В. Рыжкова.
Рязань, 2008. 37 с
. Безопасность
и экологичность проекта: Методические указания для дипломников; Сост.: Ю.В.
Зайцев, Н.В. Весёлкин С.И. Кордюков, А.Я. Агеев; Под. ред. Ю.В. Зайцева. Рязан.
гос. радиотехн. ун-т. Рязань, 2006. № 3860.
. Обеспечение
безопасности пользователя при работе с ПЭВМ: Учеб. пособие. Ю.В. Зайцев, В.И.
Кремнёв; Рязан. гос. радиотехн. акад. Рязань, 2000.
. СанПиН
2.2.4.548-96 «Гигиенические требования к микроклимату производственных
помещений».
. СанПиН
2.2.4.1294-03 «Гигиенические требования к аэроионному составу воздуха
производственных и общественных помещений».
ПРИЛОЖЕНИЕ
омметр микроконтроллер
электромагнитный поле
Программное обеспечение
#include <mega64.h>
#include <interupt_AKM03.h>
#include <message_PC.h>
#include <function_adc.h>
#include <function_AKM03.h>
//==================================================main(void)
{_t0 = 0;_t1 =
0;_mc();V(1);_counter1 = 0;
//--------------------------------------------------------
// Global enable interrupts
#asm("sei")
//--------------------------------------------------------(1)
{(rx_counter1 != 0)
{_Processing_massage_PC1();
}
};
}_AKM03.h
//=====================================
#include <mega64.h>
//=====================================char
flag_t1;char flag_t0;unsigned int time_t0;
//=====================================
#ifndef RXB8
#define RXB8 1
#endif
#ifndef TXB8
#define TXB8 0
#endif
#ifndef UPE
#define UPE 2
#endif
#ifndef DOR
#define DOR 3
#endif
#ifndef FE
#define FE 4
#endif
#ifndef UDRE
#define UDRE 5
#endif
#ifndef RXC
#define RXC 7
#endif
//=====================================
#define FRAMING_ERROR (1<<FE)
#define PARITY_ERROR (1<<UPE)
#define DATA_OVERRUN (1<<DOR)
#define DATA_REGISTER_EMPTY
(1<<UDRE)
#define RX_COMPLETE (1<<RXC)
//=====================================
// USART1 Receiver buffer
#define RX_BUFFER_SIZE1
16rx_buffer1[RX_BUFFER_SIZE1];
#if RX_BUFFER_SIZE1<256char
rx_wr_index1,rx_rd_index1,rx_counter1;
#elseint
rx_wr_index1,rx_rd_index1,rx_counter1;
#endif
//=====================================
// This is set on USART1 Receiver
buffer overflowrx_buffer_overflow1;
// USART1 Receiver interrupt service
routine[USART1_RXC] void usart1_rx_isr(void)
{status,data;=UCSR1A;=UDR1;((status
& (FRAMING_ERROR | PARITY_ERROR | DATA_OVERRUN))==0)
{_buffer1[rx_wr_index1]=data;(++rx_wr_index1
== RX_BUFFER_SIZE1) rx_wr_index1=0;(++rx_counter1 == RX_BUFFER_SIZE1)
{_counter1=0;_buffer_overflow1=1;
};
};
}
// Get a character from the USART1
Receiver buffer
#pragma used+getchar1(void)
{data;(rx_counter1==0);=rx_buffer1[rx_rd_index1];(++rx_rd_index1
== RX_BUFFER_SIZE1) rx_rd_index1=0;
#asm("cli")
-rx_counter1;
#asm("sei")data;
}
#pragma used-
//=====================================
// USART1 Transmitter buffer
#define TX_BUFFER_SIZE1
16tx_buffer1[TX_BUFFER_SIZE1];
#if TX_BUFFER_SIZE1<256char
tx_wr_index1,tx_rd_index1,tx_counter1;
#elseint
tx_wr_index1,tx_rd_index1,tx_counter1;
#endif
//=====================================
// USART1 Transmitter interrupt
service routine[USART1_TXC] void usart1_tx_isr(void)
{(tx_counter1)
{
-tx_counter1;=tx_buffer1[tx_rd_index1];(++tx_rd_index1
== TX_BUFFER_SIZE1) tx_rd_index1=0;
};
}
// Write a character to the USART1
Transmitter buffer
#pragma used+putchar1(char c)
{(tx_counter1 == TX_BUFFER_SIZE1);
#asm("cli")(tx_counter1 ||
((UCSR1A & DATA_REGISTER_EMPTY)==0))
{_buffer1[tx_wr_index1]=c;(++tx_wr_index1
== TX_BUFFER_SIZE1) tx_wr_index1=0;
++tx_counter1;
}=c;
#asm("sei")
}
#pragma used-
//=====================================
// Timer1 output compare A interrupt
service routine[TIM1_COMPA] void timer1_compa_isr(void)
{H=0x00;L=0x00;_t1 = 1;
}[TIM0_COMP] void
timer0_comp_isr(void)
{int count = 0;=0x00;++;(time_t0 ==
count)
{_t0 = 1;= 0;
}
}
//=====================================
//=====================================
#ifndef _MESSAGE_PC_INCLUDED_
#define _MESSAGE_PC_INCLUDED_
#include <mega64.h>
#include <function_lcd.h>
#include <function_adc.h>
#include <function_AKM03.h>
//=====================================int
N1;int N2;int N3;
//=====================================iter_Processing_massage_PC1();
//=====================================iter_Processing_massage_PC1()
{code_command =
getchar1();(code_command == 0)
{(25);_us(40);
}
//============================if(code_command
== 1)//
{DSH1,DSH2,DSH3,DSH4;fD;unsigned int
iD;int n,t;= getchar1();= getchar1();= getchar1();= getchar1();= getchar1();+=
getchar1()*256;= getchar1();+= getchar1()*256;
//-------------------------V4s();(DSH1);(DSH2);(DSH3);(DSH4);
//-------------------------_ms(t);
//-------------------------V(1);=
mens_adc_U5V4s(n,1);
//-------------------------= fD;
//-------------------------(iD);(iD/256);(iD/65536);(iD/16777216);V(1);(1);
}
//============================if(code_command
== 2)
{DSH1,DSH2;unsigned int D;= getchar1();=
getchar1();
//-------------------------V2s();(DSH1
< 200)
{();(DSH1);
}
{();(DSH1 % 200);
}(DSH2 < 200)
{();(DSH2);
}
{();(DSH2 % 200);
}
//-------------------------_ms(5);
//-------------------------=
mens_adc_U5V2s(5,1);(D < N1)= mens_adc_U5V2s(50,1);
{V(2);_ms(5);=
mens_adc_U5V2s(5,2);(D < N2)= mens_adc_U5V2s(50,2);
{V(3);_ms(5);= mens_adc_U5V2s(50,3);
}
}
//-------------------------(D);(D/256);(D/65536);(D/16777216);(2);
}
//============================if(code_command
== 3)//проверка
100В
{DSH1,DSH2,range;fD;unsigned int
iD;int n,t;= getchar1();= getchar1();= getchar1();+= getchar1()*256;=
getchar1();+= getchar1()*256;= getchar1();
//-------------------------V();(DSH1
< 200)
{();(DSH1);
}
{();(DSH1 - 200);
}(DSH2 < 200)
{();(DSH2);
}
{();(DSH2 - 200);
}
//-------------------------_ms(t);
//-------------------------=
mens_adc_U100V(n,range);(D < N1)= mens_adc_U100V(50,1);
{V(2);_ms(5);=
mens_adc_U100V(5,2);(D < N2)= mens_adc_U100V(50,2);
}
}
//-------------------------= fD;
//-------------------------(iD);(iD/256);(iD/65536);(iD/16777216);(3);
}
//============================if(code_command
== 12)//
{= 0;();//K17 = 0;= 0;= 0;= 0;= 0;=
0;= 0;= 0;= 0;= 0;= 0;= 0;= 0;();();();();(12);
}
//============================_AKM03.h
#include <mega64.h>
#include <delay.h>
//=====================================
#ifndef _FUNCTION_AKM03_INCLUDED_
#define _FUNCTION_AKM03_INCLUDED_
//=====================================
#define DH1 PORTE.2
#define DH2 PORTE.3
#define DH3 PORTE.6
#define DH4 PORTE.7
#define K1 PORTB.0
#define K2 PORTB.2
#define K3 PORTB.3
#define K4 PORTB.4
#define K5 PORTC.0
#define K6 PORTC.1
#define K7 PORTC.2
#define K8 PORTC.3
#define K9 PORTC.4
#define K10 PORTC.5
#define K11 PORTC.6
#define K12 PORTC.7
#define K13 PORTD.0
#define K14 PORTD.1
#define K15 PORTD.4
#define K18 PORTD.5
#define K19 PORTD.6
#define K20 PORTD.7
//#define K16 PORTG.0
//#define K17 PORTG.1
//#define K21 PORTG.2
//#define K22 PORTG.3
//=====================================
// char menu;flag_t0;int time_t0;
//=====================================writeDSH1(char
DH);writeDSH2(char
DH);clrDSH1();clrDSH2();mensMode100V();mensMode5V4s();mensMode5V2s();setRange5V(char
N);setRange100V(char
N);setK17();clrK17();setK16();clrK16();setK21();clrK21();setK22();clrK22();start_timer0();stop_timer0();
//=====================================writeDSH1(char
DH)
{= DH;_us(5);= 1;_us(1);= 0;
}
//------------------------------------------writeDSH2(char
DH)
{= DH;_us(5);= 1;_us(1);= 0;
}
//------------------------------------------writeDSH3(char
DH)
{= DH;_us(5);= 1;_us(1);= 0;
}
//------------------------------------------writeDSH4(char
DH)
{= DH;_us(5);= 1;_us(1);= 0;
}
//------------------------------------------clrDSH1()
{= 0x80;_us(5);= 1;_us(1);= 0;
}
//------------------------------------------clrDSH2()
{= 0x80;_us(5);= 1;_us(1);= 0;
}
//------------------------------------------clrDSH3()
{= 0x80;_us(5);= 1;_us(1);= 0;
}
//------------------------------------------clrDSH4()
{= 0x80;_us(5);= 1;_us(1);= 0;
}
//------------------------------------------mensMode100V()
{
//отключить режим 5В();//K17 = 0;
K9 = 0;= 0;= 0;= 0;= 0;= 0;= 0;=
0;();//K21 = 0;
//----------= 0;= 0;= 0;= 0;
//----------();();();();_ms(5);
//----------
//наименьший диапазон сопротивлений= 1;=
0;();//K16 = 0;
//----------
//включить режим 100В();//K22 = 1;
delay_ms(5);= 1;
}
//------------------------------------------setRange100V(char
N)
{(N)
{1:= 1;= 0;();//K16 = 0;;2:= 1;=
0;();//K16 = 0;;3:();//K16 = 1;= 0;= 0;;
}
}
//------------------------------------------
void
mensMode5V4s()
{
//отключить режим 100В
K13 = 0;
K12 = 0;= 0;= 0;= 0;= 0;= 0;= 0;=
0;();
//отключение всех точек();();();();_ms(5);
//----------
//наименьший коэффициент усиления= 1;
//----------
//включить режим 5В4c= 1;//подключаем
измеритель= 1;= 1;//подключаем землю GNDA();();//K17 = 1;//подключаем источник
тока к +St= 1;//подключаем +St к линии L1
delay_ms(5);
}
//------------------------------------------setRange5V(char
N)
{(N)
{1:= 1;= 0;= 0;;2:= 1;= 0;= 0;;
}
}
//------------------------------------------setK16()
{|= 0b00000001;
}clrK16()
{&= 0b11111110;
}
//------------------------------------------setK17()
{|= 0b00000010;
}clrK17()
{&= 0b11111101;
}
//------------------------------------------setK21()
{|= 0b00000010;
}clrK21()
{&= 0b11111101;
}
//------------------------------------------setK22()
{|= 0b00000001;
}clrK22()
{&= 0b11111110;
}
//------------------------------------------start_timer0()
{_t0 = 0;=0x07;
}
//------------------------------------------stop_timer0()
{=0x00;_t0 = 0;
}
//------------------------------------------meandr()
{char flag = 0;++;(flag &
0b00000001)
{();
//flag = 0;
}
{();
//flag = 1;
}
}
//------------------------------------------
//------------------------------------------init_mc()
{
//--------------------------------------------------------
// Input/Output Ports initialization
// Port A initialization=0x00;=0xFF;
//--------------------------------------------------------
// Port B
initialization=0b00000000;=0b10111101;
//--------------------------------------------------------
// Port C
initialization=0b00000000;=0xFF;
//--------------------------------------------------------
// Port D
initialization=0b00000000;=0b11110011;
//--------------------------------------------------------
// Port E
initialization=0b00000000;=0b11111100;
//--------------------------------------------------------
// Port F initialization=0x00;=0xFF;
//--------------------------------------------------------
// Port G
initialization=0b00000000;=0b00011111;
//--------------------------------------------------------
// Timer/Counter 0 initialization
//ASSR=0x00;=0x00;
//TCNT0=0x00;
//OCR0=0x00;=0x00;
//TCCR0=0x07;=0x00;=0x6C;
//--------------------------------------------------------
// Timer/Counter 1
initializationA=0x00;B=0x01;H=0x00;L=0x00;H=0x00;L=0x00;AH=0x15;AL=0x99;BH=0x00;BL=0x00;CH=0x00;CL=0x00;
//--------------------------------------------------------
// Timer/Counter 2
initialization=0x00;=0x00;=0x00;
//--------------------------------------------------------
// Timer/Counter 3
initializationA=0x00;B=0x00;H=0x00;L=0x00;H=0x00;L=0x00;AH=0x00;AL=0x00;BH=0x00;BL=0x00;CH=0x00;CL=0x00;
//--------------------------------------------------------
// External Interrupt(s)
initialization=0x00;=0x00;=0x00;
//--------------------------------------------------------
//--------------------------------------------------------
// USART1 initialization
//UCSR1A=0x00;
//UCSR1B=0xD8;
//UCSR1C=0x06;
//UBRR1H=0x00;
//UBRR1L=0x47;A=0x00;B=0xD8;C=0x06;H=0x00;L=0x05;
//--------------------------------------------------------
// Analog Comparator
initialization=0x80;=0x00;
}
//------------------------------------------
//=====================================
#endif
//=====================================_adc.h<delay.h>
//#include <math.h>
//=====================================
#ifndef _FUNCTION_ADC_INCLUDED_
#define _FUNCTION_ADC_INCLUDED_
#include <mega64.h>
//=====================================
#define CS PORTB.5
#define SDATA PINB.6
#define SCLK PORTB.7flag_t1;
//=====================================mens_adc_U100V(unsigned
int N,char Range);mens_adc_U5V4s(unsigned int N,char Range);unsigned int
mens_adc_U5V2s(unsigned int N,char Range);int adc(void);adcN(unsigned int N);
//void watch_bit_iter_timer3(void);
//=====================================int
adc(void)
{int U = 0;char i;= 0;(i = 0; i <
16; ++i)
{<<= 1;= 0;
//delay_us(1);= 1;(SDATA)
{
++U;
}
//delay_us(1);
}>>= 1;= 1;U;
}
//=====================================adcN(unsigned
int N)
{int i;D = 0;(i = 0; i < N; ++i)
{+= adc();
}/= N;D;
}
//--------------------------------------------------mens_adc_U100V(unsigned
int N, char Range)
{Rizm,R;int Rogr = 100;
//----------------------------------------------------=
adcN(N);
//----------------------------------------------------(Range)
{1:= 4;;2:= 50;;
}= (Rizm*6553200)/D - 10*(Rogr +
Rizm);//0.1 кОм
//----------------------------------------------------D;
}
//--------------------------------------------------unsigned
int mens_adc_U5V2s(unsigned int N,char Range)
{int i, ky;unsigned int D = 0,R;(i =
0; i < N; ++i)
{+= adc();
}/= N;
//D -= Dk;
//D = (5000*D/ky)*100/16383;// 10 мОм(Range)
{1:= 1;//25;2:= 40;//1000;
}= ((200000/ky)*D)/16383;// 0.1 мОм
//----------------------------------------------------D;
}
//--------------------------------------------------mens_adc_U5V4s(unsigned
int N,char Range)
{int i, ky;D = 0,R,SS;(i = 0; i <
N; ++i)
{
//while( == 0);+= adc();
// = 0;
}/= N;(Range)
{1:= 25;//25=
((5000000*D)/ky)/16383;// 0.1 мОм;2:=
8;//1000= ((50000000*D)/ky)/16383;// 0.0001 мОм;3:
//ky = 2000;//50000;
}
//----------------------------------------------------D;
}mens_adc_U_N4s(unsigned int N)
{int i, ky;D = 0;(i = 0; i < N;
++i)+= adc();/= N;D;
}
//=====================================
#endif
//=====================================