Совершенствование систем охлаждения и регулирования температур теплоносителей дизеля
Содержание
Введение
. Анализ
особенностей и недостатков схем и конструкции систем охлаждения и регулирования
температур теплоносителей дизеля тепловоза ЧМЭ3
.1
Воздушноводяная система охлаждения дизеля как объект регулирования температуры
воды
.2 Воздушноводомасляная
система охлаждения дизеля как объект регулирования температуры масла
.3 Система
охлаждения и подогрева наддувочного воздуха как объект регулирования
температуры наддувочного воздуха
.4
Автоматический релейный регулятор температуры воды
дизеля
.5
Автоматический релейный регулятор температуры масла дизеля
.6
Автоматическая релейная система регулирования температуры воды и масла дизеля
.7
Обоснование необходимости совершенствования систем охлаждения и регулирования
температур теплоносителей дизеля
.
Совершенствование систем охлаждения и регулирования температур теплоносителей
дизеля
.1
Совершенствование систем охлаждения дизеля
.2
Совершенствование автоматического регулятора температуры воды дизеля
.3
Совершенствование автоматического регулятора температуры масла дизеля
.4 Испытания
элементов регулятора температуры воды и масла дизеля
.
Безопасность жизнедеятельности
.1 Очистка
воздуха от вредных газов и паров
3.1.1
Значение очистки воздуха от вредных газов и паров
3.1.2
Очистка от диоксида серы и сероводорода
3.2
Противопожарная защита подвижного состава
.
Экономический раздел
.1 Оценка
технико-экономической эффективности применения непрерывных качественных АСРТ
теплоносителей
Заключение
Список
литературы
дизель охлаждение температура тепловоз
Введение
Маневровые тепловозы работают в различных климатических условиях при
большом разнообразии нагрузок, массы поездов, характере маневровой работы. Для
дизелей маневровых тепловозов характерна значительная по времени работа на
частичных режимах и холостом ходу (до 50-60% времени), постоянная сменяемость
режимов нагрузки, потребность в частых пусках и остановках. При этом
коэффициент использования мощности дизеля составляет 0,09-0,12.
Проводимые ЦТ МПС, ВНИИЖТ, ЦНИДИ, ВНИТИ, МИИТ, ХИИТ и тепловозостроительными
заводами работы по повышению экономичности и надёжности дизелей показывают, что
для различных режимов работы двигателей существуют оптимальные по расходу
топлива температуры теплоносителей (воды, масла и надувочного воздуха).
Железные дороги работают в условиях все возрастающей конкуренции в
перевозках со стороны авиакомпаний и частных автотранспортных фирм. Это требует
перевода управления железной дорогой на коммерческие принципы, т.е. к
необходимости снижать затраты на эксплуатацию и ремонт подвижного состава,
повышать скорости движения, повышать экономичность и надежность, при сохранении
на определенном уровне безопасности движения и надежности подвижного состава.
Поэтому для железных дорог весьма актуальными становятся исследования
экономичности и надежности эксплуатируемых и новых тепловозов в целом и в
частности пути повышения экономичности, надежности и долговечности дизелей и
тяговых электрических машин, эксплуатируемых в неблагоприятных климатических
условиях (высокая абсолютная температура, большая суточная амплитуда изменения
температуры, высокая влажность и запыленность атмосферного воздуха). Также
известно из научно-технической литературы, что затраты мощности на
вспомогательные агрегаты тепловозов составляют 8-12%, из них 4-6% - это затраты
мощности на охлаждение ДВС и электрических машин. Кроме того, отсутствие
методик оценки и анализа экономичности ДВС и его вспомогательных агрегатов
затрудняет разработку и выбор автоматических систем управления (АСУ) и
регулирования (АСР) для ДВС и его систем охлаждения. В свою очередь показатели
АСУ и АСР зависят от принципов их построения, принципиальных схем, элементной
базы, качества, надежности и значений параметров их настройки. Среди
локомотивных АСУ и АСР важное место занимают АСРТ воды, масла, наддувочного
воздуха, топлива и др. Температуры теплоносителей и деталей дизелей и их
охлаждающих устройств (ОУ) совершают колебания со значительными амплитудами и
частотой; мощность, отбираемая от ДВС на привод вентиляторов охлаждения (ВО)
также колеблется в больших диапазонах. Все это приводит к увеличению расходов
топлива и масла ДВС, уменьшает надежность ДВС, его ОУ, приводов ВО и элементов APT.
Поэтому весьма актуальны исследования влияния затрат
мощности на охлаждение и применяемых типов приводов, а также различных АСРТ на
экономичность и надежность ДВС и его вспомогательных агрегатов.
Поэтому целями настоящего исследования являются
разработка технических средств и условий, обеспечивающих снижение расходов
топлива и масла ДВС, повышение надежности ДВС, их ОУ, приводов ВО, APT и АСРТ, тепловозов ЧМЭ3.
1. Анализ особенностей и недостатков схем и конструкции систем охлаждения
и регулирования температур теплоносителей дизеля тепловоза ЧМЭ3
Анализ работ по совершенствованию систем охлаждения и
систем регулирования температур теплоносителей дизелей, проводимых как в
России, так и за рубежом , позволяют сделать вывод о необходимости поддержания
уровня температур теплоносителей на холостом ходу и частичных режимах на
10-30°С выше чем на номинальном режиме работы дизелей.
Так, например, для .дизеля 10Д100 система
регулирования должна поддерживать в диапазоне с 15 по 7 позиции контроллера
температуру воды на выходе из дизеля 70-750 С, а масла - 65-70°С. В
диапазоне с 7 по нулевую позицию температура воды на выходе из дизеля -
85-90°С, а масла - 75-80°С . Для дизелей 11Д45 повышение температуры масла на
110 С при работе дизеля на холостом ходу снижает расход топлива на
9,5 г/э.л.с.ч/3/, Повышение температуры наддувочного воздуха с Тs = - 10°С до оптимальных значений Тs = +35-40°С для дизелей ЗА-6Д49 и
1А-5Д49 уменьшает расход топлива на холостом ходу на 9%.Для дизеля ПД1 (Д50)
повышение температуры надувочного воздуха с Тs =250С до Тs= 55°С снижает расход
топлива GT на 12% , а температуры масла с600С
до 750С снижает GT на 13%. Повышение температур вода и масла на 15-20°С при работе дизеля
ЗА-6Д49 (ЗЧН26/26) на частичных режимах уменьшает расход топлива на 15
г/а.л.с.ч. Повышение температуры масла о 55°С до 70°С для дизелей Д49 уменьшает
расход топлива на 16%.
Между тем, существующие системы регулирования
температуры теплоносителей дизелей принципиально не могут обеспечить
поддержание уровня температур на холостом ходу и частичных нагрузках выше чем
на номинальной мощности. Так, существующие системы с релейными и пропорциональными
непрерывными регуляторами температуры при изменении температуры охлаждающего
воздуха от -500С до 500С обеспечивают положительную общую
неравномерность температур+180С. Применение интегрирующих и
дифференцирующих элементов в регуляторе температуры лишь снижает общую
неравномерность до +6°С.
Однако, по условиям экономичности дизелей, требуется
снижать общую неравномерность температуры теплоносителя до 0°С или обеспечить
отрицательную неравномерность до +5-+15°С.
Таким образом, необходимо создание систем охлаждения и
подогрева теплоносителей и автоматических систем регулирования температуры
(АСРТ), обеспечивающих нулевую или отрицательную неравномерность регулируемых
температур во воем диапазоне изменения режимов работы дизелей и при изменении климатических
условий.
.1 Воздушноводяная система охлаждения дизеля как объект регулирования
температуры воды
Установленный на тепловозах дизель имеет водяное
охлаждение, необходимость которого обусловлена высоким нагревом отдельных его
частей, соприкасающихся с горячими газами. Уже в конце такта сжатия температура
воздуха в цилиндрах повышается до 500 - 700 °С, а при сгорании топлива она
достигает 2000 °С. Даже отработавшие газы на выхлопе имеют температуру 430 -
480 °С. Такой высокий нагрев деталей мог бы вызвать значительную их деформацию,
разрушение, пригорание масла и, как следствие, заклинивание поршней в
цилиндрах/8/.
Сильный нагрев деталей дизеля требует интенсивного
охлаждения их водой, температура которой должна быть достаточно высокой во
избежание появления трещин в блоке, цилиндровых втулках, крышках цилиндров и
корпусе турбонагнетателя. Нагретая вода охлаждается в секциях радиатора, а
часть тепла, отводимого от дизеля водой, используется для вспомогательных целей
(подогрева топлива в баке и воздуха в кабине машиниста в холодное время года).
На тепловозах ЧМЭЗ, ЧМЭЗТ и ЧМЭЗЭ вода используется
также для охлаждения дизельного масла в водомасляном теплообменнике и
наддувочного воздуха перед поступлением его в цилиндры дизеля. Так как
охлаждение масла и наддувочного воздуха должно осуществляться водой с более
низкой температурой по сравнению с водой, охлаждающей дизель, то водяная
система имеет два самостоятельных контура циркуляции воды. Температура воды в
основном контуре поддерживается в пределах 70 - 85 °С, а во вспомогательном -
60 - 70 °С. Циркуляцию воды в каждом контуре осуществляет специальный насос,
получающий привод от коленчатого вала дизеля.
Для охлаждения воды основного контура используются
шестнадцать, а вспомогательного - восемь водяных секций, установленных в шахте
холодильника. Оба контура объединены расширительным баком, укрепленным над
шахтой холодильника.
В основном контуре циркуляцию воды обеспечивает насос
44 (рис.1.1) центробежного типа, имеющий направление вращения рабочего колеса
по часовой стрелке. Охлажденная в секциях радиатора вода засасывается насосом
44 и нагнетается в напорный коллектор 46 охлажденной воды. Из коллектора вода
по шести патрубкам 47 поступает в водяные полости блока 52, охлаждая
цилиндровые втулки 49. Из блока вода по патрубкам 50 переходит в крышки
цилиндров 51, охлаждает их и по патрубкам 13 идет в коллектор горячей воды 14.
Часть воды из напорного коллектора по трубопроводу 2
направляется к турбонагнетателю 8 для охлаждения частей его корпуса,
соприкасающихся с отработавшими газами. После охлаждения турбонагнетателя вода
по трубопроводу 9 попадает в коллектор горячей воды 14. Передний конец
коллектора 14 прикреплен к трубопроводу 24,
соединяющему верхние коллекторы 28 секций радиатора
основного контура. Пройдя по секциям 29, охлажденная вода собирается в нижних
коллекторах 30, соединенных трубопроводом 31, и по трубопроводу 39 вновь
засасывается водяным насосом 44.
От противоположного конца коллектора 14 часть горячей
воды поступает по трубопроводу 6 в калорифер 5, по трубопроводу 4 - на обогрев
ступеньки 3 под ногами машиниста, а по трубопроводу 1 - в топливоподогреватель
48. Охлажденная в калорифере, ступеньке и топливоподогревателе вода, минуя
секции радиатора, засасывается насосом 44, к которому подводится по
трубопроводу 45.
Водяной насос 43 вспомогательного контура засасывает
охлажденную воду и по трубопроводу 10 нагнетает ее в охладитель наддувочного
воздуха 7. Из охладителя 7 вода по трубопроводу 11 направляется к водомасляному
теплообменнику 12, где, проходя по его трубкам, охлаждает дизельное масло.
Теплообменник 12 соединен трубопроводами 16 я 21 с верхними коллекторами 22
секций радиатора вспомогательного контура. Пройдя по секциям 37, охлажденная
вода собирается в нижних коллекторах 36, соединенных общим трубопроводом 35,
откуда по трубопроводу 38 снова поступает к водяному насосу 43.
Оба контура охлаждения пополняются водой из общего
расширительного бака, для чего между ним и всасывающими трубопроводами 38 и 39
установлены трубопроводы 40 и 18.
Для слива и набора воды в системе имеется общий
трубопровод 42, соединенный с всасывающими трубопроводами обоих контуров.
Трубопровод 42 соединен с гибким рукавом 41, на конце которого укреплена
соединительная головка. Тепловоз экипируют специально подготовленной горячей
водой, которая подается в систему под давлением через сливной (приемный)
трубопровод 42.
Кроме того, для аварийной экипировки тепловоза
предусмотрен ручной водяной насос 33 крыльчатого типа (аналогичный по
конструкции с ручным топливоподкачивающим насосом), соединенный трубопроводом
34 с расширительным баком.
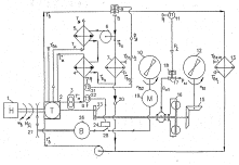
Рис.1.1 Водяная система тепловоза
1, 2, 4, 6, 9,10,11,15,16,18, 20, 21, 23, 24, 25, 31,
34, 35, 38, 39, 40, 42, 45 - трубопроводы; 3 - отапливаемая ступенька; 5 -
калорифер; 7 -охладитель наддувочного воздуха; 8 - турбонагнетатель; 12 -
водомасляный теплообменник; 13, 47, 50 - патрубки; 14 - коллектор горячей воды;
17, 26 - правая и левая емкости расширительного бака; 19 - заливочная
горловина; 22, 28 - верхние коллекторы секций; 27 - водомерное стекло; 29, 37 -
водяные секции; 30, 36 - нижние коллекторы секций; 32 - сигнальная труба; 33 -
ручной водяной насос; 41 - рукав; 43 - вспомогательный водяной насос; 44 -
основной водяной насос; 46 - напорный коллектор; 48 - топливоподогреватель; 49
-втулка цилиндра; 51 - крышка цилиндра; 52 - блок цилиндров
В системе применены четыре термореле (на электрической
схеме тепловоза они обозначены РТЖ1, РТЖ2, РТЖ4 и РТВ). Термореле РТЖ1, РТЖ2 и
РТВ установлены на коллекторе горячей воды 14. Два из них (РТЖ1 и РТЖ2)
используются для автоматического управления охлаждающим устройством основного
контура, а термореле РТВ служит для сигнализации машинисту о перегреве воды,
охлаждающей дизель. Термореле РТЖ4 поставлено на трубопроводе 21, соединяющем
верхние коллекторы 22. Оно обеспечивает автоматическое управление охлаждающим
устройством вспомогательного контура. Термореле РТЖ1, РТЖ2, РТЖ4 и РТВ
включаются соответственно при температуре воды 70, 80, 65 и 90 ° С, а выключаются
при снижении температуры воды на 7 °С.
В водяной системе тепловозов используются вентили 400
- 409, положения которых должны соответствовать указанным в таблице на рис. 1.
для того или иного варианта работы. Варианты эти следующие: Л - экипировка
тепловоза водой под давлением через приемный (сливной) трубопровод 42; Б -
аварийная экипировка с помощью ручного насоса 33; В - работа системы в холодное
время года (включен калорифер); Г - работа системы в теплое время года
(калорифер отключен); Д - слив воды из системы/8/.
Расширительный бак содержит необходимый запас воды,
обеспечивает пополнение обоих контуров системы водой, воспринимает пар и
излишки воды при нагреве и расширении ее в контурах. Расширительный бак состоит
из двух емкостей - правой 17 и левой 26. Обе емкости сварены из листовой стали
и установлены на шахте холодильника над верхними коллекторами 22 и 28, т. е.
расширительный бак расположен выше всех остальных частей водяной системы. Между
емкостями и каркасом шахты ставят войлочные прокладки, после чего бак
прикрепляют четырьмя стальными хомутами. Емкости соединены между собой двумя
трубопроводами: верхним 25 малого диаметра и нижним 20 большого диаметра.
Нижний трубопровод 20 расположен ближе к дизелю и соединен с всасывающими
трубопроводами 18 и 40 контуров охлаждения для пополнения их водой.
Для соединения расширительного бака с атмосферой к
заливочной горловине 19 правой емкости прикреплена сигнальная (вестовая) труба
52, выведенная под главную раму тепловоза. При экипировке тепловоза воду набирают
до тех пор, пока она не начнет вытекать через сигнальную трубу. Выброс воды и
пара через трубу 32 во время эксплуатации тепловоза является следствием
перегрева воды.
На передней торцовой стенке левой емкости 26
установлены водомерное стекло 27 для контроля за уровнем воды в системе и
краник, позволяющий производить отбор воды на анализ. Правая емкость 17
соединена трубопроводом 34 с ручным насосом 33, имеющим в качестве всасывающей
трубы гибкий шланг. Между баком и насосом на трубопроводе установлен вентиль,
который в эксплуатации должен быть закрыт (открывают его лишь при аварийной
экипировке тепловоза).
Для выхода пара и излишков воды при ее нагреве из
обоих контуров охлаждения бак соединен с ними двумя специальными
трубопроводами. Трубопровод 15 идет от коллектора горячей воды в правую
емкость, а трубопровод 23 соединяет правую емкость 17 с четырьмя верхними
коллекторами секций 29 и 37.
Горловина 19 позволяет заполнять систему водой при
отсутствии экипировочных устройств, а также добавлять воду в систему в
незначительном количестве. Эта работа выполняется на крыше тепловоза и требует
строгого соблюдения всех мер безопасности.
Водяная система тепловозов ЧМЭЗТ и ЧМЭЗЭ, на которых
предусмотрен электрический обогрев как работающего, так и неработающего дизеля,
частично модернизирована (рис.1.2,а). Нагревательные элементы, по которым
протекает ток, размещены в стальных сварных коробах 56 и 57 прямоугольного
сечения, расположенных между трубопроводами 31 и 39 основного контура и
трубопроводами 35 и 38 вспомогательного контура.
Рис.1.2 Модернизированные участки водяной системы
тепловозов ЧМЭЗТ и ЧМЭЗЭ (а) и схема обогрева аккумуляторной батареи на
тепловозах ЧМЭЗЭ
53 - 55 - водяные насосы с электроприводами; 56,57 - коробы; 58, 59 -
трубопроводы; 60 - калорифер обогрева батареи; А, 410, 411 - вентили (остальные
обозначения общие с рис. 1.)
При работающем дизеле циркуляцию подогреваемой воды в
системе обеспечивают водяные насосы 43 и 44 (см. рис. 1.1.), а при неработающем
- три водяных насоса с электроприводами. Водяные насосы 54 и 55 (см. рис.1.2.а)
подсоединены параллельно трубопроводам 38 и 39 и размещены в переднем кузове
тепловоза (под шахтой холодильника). Водяной насос 53 установлен в задней части
машинного отделения (над вспомогательным генератором) параллельно трубопроводу
6, на котором имеется дополнительный вентиль А. При работающем дизеле этот
вентиль открыт, т. е. из коллектора горячей воды 14 вода направляется к
калориферу, минуя насос 53. Если дизель не работает, то вентиль А должен быть
закрыт (включается в работу насос 53).
На тепловозах ЧМЭЗЭ применен также подогрев
аккумуляторной батареи, для чего в заднем кузове под стеллажами, на которых
установлены аккумуляторы, размещен калорифер 60 (рис. 1.2, б). Он подключен
параллельно калориферу 5, установленному в кабине. Горячая вода поступает в
калорифер 60 по трубопроводу 58 и отводится из калорифера по трубопроводу 59
(вентили 410 и 411 открыты). Для слива воды из калорифера 60 на трубопроводах 58
и 59 поставлены трубки с вентилями.
1.2 Воздушноводомасляная система охлаждения дизеля как объект
регулирования температуры масла
Масляная система предназначена для хранения, очистки, охлаждения масла и
подвода его под давлением ко всем трущимся частям дизеля, к объединенному
регулятору и гидромеханическому редуктору. В нее входят масляный и запасной
баки, масляный и маслопрокачивающий насосы, масляные фильтры, водомасляный
теплообменник, реле давления масла и трубопроводы с клапанами и вентилями. В системе
применено дизельное масло марки М14Б или М14Вг, запас которого составляет 650
л.
Циркуляция масла в системе (рис.1.3.) при работающем
дизеле обеспечивается масляным насосом, получающим привод от коленчатого вала,
а при пуске дизеля - маслопрокачивающим насосом, имеющим электропривод.
Масляный насос 6 засасывает масло из масляного бака 33 через сетчатый
фильтр 34, установленный на всасывающей трубе 1, и по нагнетательной трубе 5
подает его к фильтру грубой очистки 2. Очищенное масло идет несколькими потоками.
Основной поток масла по трубопроводу 19 поступает в водомасляный теплообменник
31, охлаждается и проходит по трубопроводу 26 в нижний 28 и верхний 22 масляные
коллекторы. Из нижнего масляного коллектора 28 по семи трубкам масло поступает
к крышкам коренных подшипников 30 коленчатого вала и далее на смазывание
шатунно-кривошипного механизма и охлаждение поршней. Кроме того, от нижнего
коллектора отходят две трубки, по которым масло подается на смазывание приводов
насосов и распределительного вала.
На переднем конце нижнего масляного коллектора укреплена
маслораспределительная коробка 9, от которой отходят три трубы. По одной из них
масло через фильтр 11 поступает в объединенный регулятор дизеля 13, по другой -
к датчику реле давления масла (РДМ) 12, а по трубопроводу 16 - к верхнему
масляному коллектору 22. С противоположного конца дизеля коллекторы 22 и 28
дополнительно соединены между собой трубопроводом 23. От верхнего коллектора 22
по шести трубкам масло идет к верхнему приводу клапанов, а по четырем трубкам
поступает на смазывание толкателей в корпусах 24 и подшипников
распределительного вала 21.
Часть масла, прошедшего фильтр грубой очистки 2, по
отдельному трубопроводу 14 направляется к центробежному фильтру 15 и фильтру
тонкой очистки масла 17. Перед фильтром тонкой очистки 17 поставлен перепускной
клапан 18, отрегулированный на давление 0,2 МПа (2 кгс/см ). Очищенное в
фильтрах 15 и 17 масло стекает в картер дизеля. От фильтра грубой очистки 2 по
трубопроводу 3, на котором установлен вентиль 4, масло подводится к
гидромеханическому редуктору, где используется для заполнения двух гидромуфт и
смазывания всех подшипников/8/.
Для защиты системы от высокого давления масла предусмотрены
предохранительный клапан на 0,7 МПа (7 кгс/см2), смонтированный в
передней крышке насоса 6, и разгрузочный клапан 32 на 0,5 -0,6 МПа (5 -6 кгс/см2),
установленный за водомасляным теплообменником. От пониженного давления масла
дизель защищают реле давления масла 12 и объединенный регулятор дизеля. Реле
давления масла включается при давлении масла в системе 0,26 МПа (2,6 кгс/см2),
а выключается при давлении ниже 0,2 МПа (2 кгс/см2), не останавливая
дизель, а только снижая нагрузку на него. Если давление масла станет ниже 0,1
МПа (1,0 кгс/см2), то дизель будет остановлен объединенным
регулятором, который автоматически переведет рейки топливных насосов в
положение нулевой подачи топлива.
Для контроля за температурой масла в системе на
трубопроводе 19 перед водомасляным теплообменником установлено термореле (РТМ)
20, отрегулированное на включение при температуре 95 °С. При перегреве масла
термореле включает звуковой сигнал (зуммер) и сигнальную лампу ЛСД1,
установленную на пульте управления.
Прокачка пасла перед пуском
--Циркуляция масла при работающем дизеле
Рис.1.3 Масляная система
-всасывающая труба; 2-фильтр грубой очистки; 3,14, 16,19, 23,26,
27-трубопроводы; 4, 29, 3-вентили; 5-нагнетательная труба; б-масляный насос;
7-маслопрокачивающий насос; 8, 10 - обратные клапаны;9-маслораспределительная
коробка;11- фильтр объединенного регулятора дизеля; 12 - реле давления масла
(РДМ); 13-объединенный регулятор дизеля (ОРД); 15-центробежный фильтр; 77 -
фильтр тонкой очистки; 18 -перепускной клапан; 20 - термореле (РТМ); 21-
распределительный вал; 22, 28 - верхний и нижний масляные коллекторы; 24-корпус
толкателей; 25- запасной бак;30-крышка коренного подшипника;31- водомасляный
теплообменник; 32-разгрузочный клапан; 33- масляный бак; 34- сетчатый фильтр;
36 - сливная труба; а - болт; б-контргайка; в- кран
Перед пуском дизеля в течение 25-30 с работает маслопрокачивающий насос
7, который засасывает масло из бака 33 и через обратный клапан 10 подает его в
маслораспределительную коробку 9, а также через фильтр 11 в объединенный
регулятор дизеля. Из коробки 9 масло поступает в масляные коллекторы и далее ко
всем точкам смазывания, чем обеспечивается жидкостное трение деталей во время
пуска дизеля.
Энергия масла, поступившего в объединенный регулятор
дизеля под давлением 0,15-0,20 МПа (1,5-2,0 кгс/см2), обеспечивает
передвижение реек топливных насосов высокого давления на максимальную подачу
топлива. Для защиты электродвигателя привода маслопрокачивающего насоса при
работе с холодным маслом служит обратный клапан 8, перепускающий масло при
давлении выше 0,20 МПа (2,0 кгс/см2) по трубопроводу 19 в
водомасляный теплообменник.
Для слива масла из бака открывают вентиль 35 на сливной трубе 36,
предварительно отвернув пробку на конце трубы. Из водомасляного теплообменника
31 масло можно слить через специальный кран, установленный на корпусе
теплообменника. Отбор масла на анализ производят при работающем дизеле. Для
возможности отбора на трубопроводе 19 установлен кран в, который открывают,
вывертывая болт а. После отбора масла болт а ввертывают и фиксируют контргайкой
6.
В системе предусмотрен запасной бак 25 вместимостью 100 л, подвешенный к
каркасу капота в машинном отделении тепловоза. Заправка бака 25 маслом
производится под давлением, для чего в заливочной горловине, расположенной на
левой торцовой стенке бака, установлен клапан. После заправки бака горловину
закрывают крышкой на резьбе. На этой же торцовой стенке находится масломерное
стекло. Для добавления масла открывают вентиль 29 на перепускной трубе,
соединяющей бак 25 с рамой дизеля, и по масломерной рейке следят за уровнем
масла в картере.
Для охлаждения дизельного масла водой вспомогательного контура
предназначен водомасляный теплообменник (рис.1.4.). К торцам цилиндрического
корпуса 9 приварены фланцы 5 для крепления двух крышек - передней 4 и задней
12. В передней крышке сделаны два отверстия для крепления труб подвода и отвода
воды. Снизу к крышке 4 приварена труба со сливным краном 1. Полость крышки
разделена горизонтальной перегородкой 3 на две части для направления входящего
и выходящего потоков воды.
В верхней части корпуса сделаны два отверстия и
приварены фланцы, в которые ввернуты шпильки 6 для крепления масло-подводящей и
маслоотводящей труб. В нижней части корпуса предусмотрен кран 16 для слива
масла. Внутри корпуса размещен трубчатый элемент, состоящий из 150 латунных
трубок 8 диаметром 16 мм, двух трубных решеток 2, 11 и 21 сегментообразной
перегородки 15.
Трубки установлены в отверстиях трубных решеток, развальцованы и
приварены. Переднюю трубную решетку 2 закрепляют между фланцами крышки и
корпуса, для чего последние имеют специальные расточки. Уплотнение решетки с
двух сторон обеспечивается паронитовыми прокладками. Задняя решетка 11 в
корпусе не закрепляется и может перемещаться при температурном изменении длины
трубчатого элемента. Уплотнение между фланцем 5 и крышкой 12 обеспечивается
двумя резиновыми 14 и одним стальным 13 кольцами.
Рис.1.4 Водомасляный теплообменник
, 16-сливные краны;2,11 - трубные решетки; 3 - горизонтальная
перегородка; 4, 12 - передняя и задняя крышки; 5, 7,10 - фланцы; 6-шпилька; 8 -
латунная трубка; 9 - корпус; 13 - стальное кольцо; 14- резиновое кольцо; 15 -
сегментообразная перегородка
Для крепления теплообменника к левому наклонному листу
блока цилиндров приваривают плиты, к которым при помощи шпилек крепят два
кронштейна. Сверху к кронштейнам шарнирно прикрепляют хомуты из стальной ленты,
заканчивающиеся стержнями с резьбой. При помощи гаек хомуты стягивают с
кронштейнами.
Масло поступает в теплообменник через отверстие во фланце 7, заполняет
пространство между трубками и проходит к отверстию во фланце 10, причем
перегородки 15 удлиняют его путь, постоянно меняя направление движения масла.
Так как масло омывает трубки 8, по которым циркулирует менее нагретая вода
вспомогательного контура, то оно, отдавая часть тепла воде, охлаждается перед
поступлением в коллекторы. Охлаждающая вода входит в переднюю крышку 4 через
нижнее отверстие, проходит по 75 трубкам, в задней крышке меняет направление
движения и возвращается по другим 75 трубкам в верхнюю полость передней крышки,
откуда идет в секции холодильника.
.3 Система охлаждения и подогрева наддувочного воздуха как объект
регулирования температуры наддувочного воздуха
Для нормальной работы дизеля необходимо обеспечивать
подачу воздуха в его цилиндры и выпуск из них отработавших газов. Наполнение
цилиндров воздухом может осуществляться как за счет разрежения, создаваемого
движущимися в цилиндрах поршнями, так и за счет подачи воздуха в цилиндры под
давлением, превышающим атмосферное. Во втором случае, т. е. с применением
наддува, масса воздуха, заполняющего цилиндр, значительно больше, что позволяет
сжигать больше топлива за каждый цикл и повышать мощность дизеля при сохранении
его габаритов.
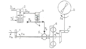
Для нагнетания воздуха в цилиндры дизеля используется
специальное оборудование, различающееся между собой по приводу и принципу
действия. Сжатие воздуха всегда сопровождается повышением температуры, что
приводит к снижению его плотности. Это нежелательно, так как одновременно
уменьшается масса воздуха в цилиндрах дизеля (воздушный заряд). Охлаждение
сжатого воздуха можно производить в промежуточных теплообменниках,
расположенных между нагнетателем и воздушным коллектором. В систему наддува
дизеля К683101Ж входят турбонагнетатель, воздушные фильтры, охладитель
наддувочного воздуха и впускной коллектор.
Отработавшие в цилиндрах газы выбрасываются в атмосферу, но перед
выбросом они отдают часть своей энергии на привод ротора турбонагнетателя.
Отвод газов от цилиндров дизеля осуществляется через цилиндровые крышки и два
выпускных коллектора, имеющих надежную теплоизоляцию.
Турбонагнетатель (рис.1.5, а) предназначен для подачи
воздуха под давлением в цилиндры дизеля. На номинальном режиме работы давление
наддувочного воздуха достигает 0,06 МПа (0,6 кгс/см ), а подача - 6550 м /ч
(при частоте вращения ротора турбонагнетателя 18 800 об/мин). Установка
турбонагнетателя позволила повысить мощность дизеля с 556 до 994 кВт (с 750 до
1350 л. с), одновременно улучшив охлаждение и очистку цилиндров от отработавших
газов.
На дизеле К68310БК установлен турбонагнетатель типа
РВН50У, представляющий собой объединенные в одном агрегате центробежный
нагнетатель воздуха и аксиальную турбину. Используя энергию выпускных газов,
турбина обеспечивает привод рабочего колеса нагнетателя. С целью уменьшения
габаритных размеров агрегата колеса турбины и нагнетателя укреплены на общем
валу и образуют ротор турбонагнетателя, опирающийся на быстроходные шариковые
подшипники.
Неподвижная часть турбонагнетателя (статор) состоит из
трех корпусов: входного 6, турбинного 9 и воздушного 16, соединенных
цилиндрическими фланцами.
Входной корпус 6 соединен с двумя выпускными
коллекторами и имеет каналы для прохода выпускных газов к турбине,
расположенной в среднем (турбинном) корпусе 9.
Патрубки коллекторов уплотнены в каналах входного корпуса тремя чугунными
жаропрочными кольцами. Такое телескопическое соединение коллекторов с
турбонагнетателем позволяет сохранять достаточную плотность и прочность
конструкции при любых температурных линейных деформациях коллекторов. Продукты
неполного сгорания топлива (а иногда даже масла), скопившиеся в коллекторах,
просачиваются через зазоры в сочинениях патрубков с турбонагнетателем, попадают
в ванночку и стекают по дренажной трубе, выведенной в раму тепловоза. Ванночка
при помощи пух болтов подвешена к торцу входного корпуса.
Входной 6 и турбинный 9 корпусы, соприкасающиеся с
горячими выпускными газами, отлиты из чугуна и имеют водяные полости для
охлаждения водой, циркулирующей в основном контуре. Подвод воды из напорного
коллектора осуществляется через нижние, а отвод - через верхние штуцера
корпусов, причем из турбинного корпуса вода выходит через два верхних штуцера.
Охладившая турбонагнетатель вода отводится по трубопроводу в коллектор горячей
воды.
К торцу входного корпуса, обращенному к турбинному,
крепят тремя болтами 7 с лепестковыми шайбами сопловой аппарат 8,
представляющий собой стальное лопастное колесо. Газы, проходящие через сопловой
аппарат, перед тем как попасть на лопатки турбинного колеса приобретают нужное
направление и большую скорость за счет специальной формы неподвижных лопастей
аппарата.
Из турбинного корпуса 9 газы отводятся через глушитель
в выпускную трубу. В верхней части корпуса имеется прямоугольное отверстие,
заканчивающееся обработанным фланцем для крепления глушителя. Снизу к
турбинному корпусу крепят болтами 28 две лапы 27 для установки турбонагнетателя
на кронштейн, прикрепленный восемью шпильками к заднему торцу блока цилиндров.
Турбонагнетатель закрепляют на кронштейне восемью болтами.
Воздушный корпус 16 центробежного нагнетателя отлит из алюминиевого
сплава и имеет форму улитки. К переднему фланцу корпуса при помощи шпилек
прикреплен воздушный фильтр 18 с четырьмя сменными кассетами 20. В качестве
фильтрующего материала используется металлическая вата или путанка из
капроновых нитей. Подготовленные к работе кассеты промасливают и устанавливают
на корпусе фильтра 18, закрепляя каждую кассету двумя барашковыми гайками 19.
Легкий алюминиевый корпус фильтра имеет перегородки, создающие лабиринт для
прохода воздуха. Внутренние поверхности корпуса покрыты поролоном, выполняющим
роль звукоизолятора.
Чтобы ограничить передачу тепла от выпускных газов к
нагнетаемому воздуху, между турбинным 9 и воздушным 16 корпусами имеется теплоизоляция.
Она состоит из стекловаты 26, заключенной в металлический кожух 12, который
прикреплен болтами к воздушному корпусу. Кожух 12 одновременно охватывает вал
ротора, уменьшая возможность его нагрева и передачи тепла по валу к рабочему
колесу нагнетателя.
В воздушном корпусе 16 смонтированы два диффузора -
безлопаточный 15 и лопаточный 24, соединенные между собой восемью болтами 25.
Безлопаточный диффузор 15 направляет воздух, прошедший через воздушные фильтры,
на лопатки рабочего колеса 14.
Лопаточный диффузор 24 служит для направления воздуха,
отбрасываемого лопастями рабочего колеса, в расширяющийся канал улиткообразного
корпуса. За счет формы лопаток диффузора уменьшается скорость нагнетаемого
воздуха и одновременно увеличивается его давление.
Ротор турбонагнетателя (рис.1.5, б) состоит из вала 11 и двух колес:
турбинного 10 и рабочего 14. Диск турбины приварен к валу 11, причем плавный
переход (галтель) от вала к диску обеспечивает достаточную прочность турбины. В
диске сделано 45 елочных пазов для крепления лопаток, изготовленных из
жаропрочной стали и имеющих елочные хвостовики. Все лопатки для прочности
скреплены бандажной проволокой.
Рабочее колесо нагнетателя состоит из двух частей, отлитых из
алюминиевого сплава. Одна часть колеса - заборник 23 - имеет спиральные
лопасти, а другая (рабочая) - прямые радиальные, причем переход от спиральных
лопастей к радиальным выполнен плавным. Колесо с помощью шпонки 13 напрессовано
на вал до упора в выступ и закреплено кольцом. 22, которое насаживается на вал
в горячем состоянии.
Вал ротора через внутренние втулки 32 (рис.1.5, в и г) опирается на
быстроходные шариковые подшипники, смонтированные в камерах корпусов 33 и 36.
Со стороны турбинного колеса расположен один опорный подшипник 1, а со стороны
рабочего колеса нагнетателя - два опорно-упорных подшипника 21. Между наружными
кольцами подшипников и корпусами установлены эластичные элементы, состоящие из
наружных втулок 35 и пружинного комплекта перфорированных стальных пластин 34,
смягчающих удары при высокой частоте вращения ротора.
Смазывание подшипников осуществляется дизельным маслом, заливаемым в
камеры через специальные горловины, которые закрыты пробками 4. Для контроля за
уровнем масла в камерах крышки 2 оснащены круглыми стеклами 3. При неработающем
дизеле уровень масла должен быть выше центра стекла на 4 мм. Для смазывания
подшипников применены центробежные диски 5, укрепленные на валу ротора.
Вращающиеся диски захватывают масло и забрасывают его в корпуса подшипников,
после чего масло вновь стекает в камеру.
Уплотнение по валу ротора осуществляется лабиринтами 17 и 31. лабиринт 31
предотвращает попадание выпускных газов в подшипник 1 со стороны турбинного
колеса, а лабиринт 17 не допускает подсоса масла рабочим колесом нагнетателя из
масляной камеры подшипников 21. Для более надежной защиты подшипника 1 от
выпускных газов к лабиринту 31 подводится воздух под давлением из
улиткообразного канала корпуса нагнетателя по каналам а, б и в. Количество
нагнетаемого воздуха регулируется винтом 29, ввернутым в корпус. Просочившийся
через лабиринт воздух не попадает в подшипниковую камеру, а выходит в атмосферу
через отверстие в корпусе 6, закрытое сеткой 30.
Отработавшие газы, выходящие из цилиндров дизеля, проходят по двумя
выпускным коллекторам и поступают во входной корпус 6 турбонагнетателя. Пройдя
по каналам входного корпуса, газы через сопловой аппарат 8 выбрасываются на
лопатки турбинного колеса 10, приводя его вместе с валом 11 ротора во вращение,
и затем через глушитель и выпускную трубу выходят в атмосферу.

Рис.1.5 Турбонагнетатель
а - продольный разрез; 6 - ротор в сборе; в - опорный подшипник в сборе;
г - опорно-упорный подшипник в сборе; 1 - опорный подшипник; 2 - крышка; 3 -
маслоуказательное стекло; 4 - пробка; 5 - центробежный диск; б - входной
корпус; 7, 25, 28 - болты; 8 - сопловой аппарат; 9 - турбинный корпус; 10 -
турбинное колесо; 11 - вал ротора; 12 - металлический кожух; 13 - шпонка; 14 -
рабочее колесо; 15 - безлопаточный диффузор; 16 - воздушный корпус; 17, 31 -
лабиринты; 18 - воздушный фильтр; 19 - гайка; 20 - сменная кассета; 21 -
опорно-упорный подшипник; 22 - кольцо; 23 - заборник; 24 - лопаточный диффузор;
26 - стекловата; 27 - лапа; 29 - винт; 30 - сетка; 32 - внутренняя втулка;
33,36 - корпус подшипников; 34 - стальная пластина; 35 - наружная втулка; а, б,
в - каналы
Рабочее колесо 14 нагнетателя раскручивает своими лопастями воздух. Под
действием центробежной силы вращающиеся частицы воздуха отбрасываются к периферии,
и по центру рабочего колеса создается разрежение. За счет разницы давлений
происходит подсос воздуха из дизельного помещения тепловоза в полость
воздушного корпуса 16. Воздух поступает в дизельное помещение из атмосферы
через воздушные фильтры, смонтированные на дверях капота, оборудованных жалюзи
с неподвижными створками. Далее воздух очищается в фильтрующих кассетах 20
самого турбонагнетателя.
Очищенный воздух направляется безлопаточным диффузором на лопасти
заборника 23, захватывается вращающимся колесом и попадает в лопаточный
диффузор 24, из которого подается в расширяющийся канал улиткообразного корпуса
16. В диффузоре скорость движения воздуха снижается, а давление растет. Воздух
под давлением проходит по патрубку в промежуточный охладитель, где отдает часть
тепла воде вспомогательного контура, циркулирующей по горизонтальным трубкам
охладителя, а затем поступает во впускной коллектор. Снижение температуры
воздуха увеличивает его плотность и позволяет подавать больше воздуха в
цилиндры дизеля, что необходимо для получения хорошей горючей смеси.
Теплообмен между горячим сжатым воздухом, выходящим из турбонагнетателя,
и водой вспомогательного контура, температура которой значительно меньше,
обеспечивает промежуточный охладитель (рис.1.6). Охладитель воздуха имеет
девять рядов латунных трубок 4, концы которых развальцованы и пропаяны в
отверстиях двух стальных трубных досок 3, стянутых между собой четырьмя
винтами. Для лучшего теплообмена трубки разбиты на колонки и оребрены тонкими
пластинами, припаянными к трубкам.
Трубки заключены в корпус, который состоит из двух
боковых листов 6. двух стальных прямоугольных рамок 8 и двух торцовых крышек -
передней 2 и задней 7. Прямоугольные рамки установлены между трубными досками и
укреплены болтами. К рамкам 5 прикреплены два патрубка: верхний - для подвода
горячего воздуха и нижний - для отвода охлажденного. К одному из боковых листов
приварены шесть бонок 5 под болты крепления охладителя к турбонагнетателю.
Кроме того, охладитель наддувочного воздуха опирается на подшипниковый щит
тягового генератора через специальное амортизирующее устройство.
Схема охлаждения наддувочного воздуха
Рис.1.6 Охладитель наддувочного воздуха
-водяной патрубок; 2,7-передняя и задняя крышки; 3-
трубная доска; 4-латунная трубка; 5- бонка; 6 - боковой лист; 8 - рамка; 9
-перегородка
Вход воды в охладитель и выход ее происходят через
переднюю крышку 2, имеющую перегородки 9. В задней крышке 7 сделана одна
фигурная перегородка. Относительно трубных досок крышки надежно уплотнены
резиновыми прокладками на тканевой основе, которые перед постановкой покрывают
герметиком.
В верхней части передней крышки установлен краник. При
заправке тепловоза водой краник открывают для удаления воздуха из системы. Во
время эксплуатации тепловоза краник закрыт, а при сливе воды из системы его
открывают, облегчая удаление воды. Для транспортировки охладителя к его задней
крышке приварены две скобы.
Вода, подаваемая вспомогательным водяным насосом, входит в нижнюю часть
передней крышки 2 и по двум рядам трубок (в каждом ряду по 11 трубок) проходит
в заднюю крышку 7, где меняет направление движения. За счет перегородок 9,
отлитых заодно с крышками, вода делает в охладителе четыре хода и через верхнее
отверстие в передней крышке выходит в трубопровод, по которому идет к
водомасляному теплообменнику. Горячий воздух из турбины проходит через
охладитель сверху вниз и отдает часть тепла воде, циркулирующей по трубкам 4.
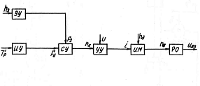
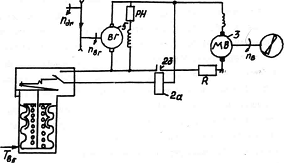
1.4 Автоматический релейный регулятор температуры воды дизеля
На тепловозе ЧМЭЗ применяются два релейных APT: с ГДПВ 1 с ЭПВ на постоянном токе.
На рис.8, 9, 10 приведены функциональная и принципиальная схемы этих APT, функциональная схема APT с ГДПВ аналогична приведенной на
рис.7.
Принципиально APT с ГДПВ (рис.1.8) состоит из термореле типа Т-35 1,
электропневматического вентиля 2, пневмопривода золотника управления 3.
гидромуфты 4 и ВО 5. Регулятор работает следующим образом: при температуре Тр
ниже установленного предела контакты термореле 1 разомкнуты, выходной сигнал Р2
вентиля 2 равен нулю, золотник перекрывает входное отверстие и масло не
поступает в муфту 4, турбинное колесо муфты и ВО 5 не вращаются.
При достижении температуры Тр
установленного Принципиально APT с
ГДПВ (рис.1.8) состоит из термореле типа Т-35 1, электропневматического вентиля
2, пневмопривода золотника управления 3. гидромуфты 4 и ВО 5. Регулятор
работает следующим образом: при температуре Тр ниже установленного
предела контакты термореле 1 разомкнуты, выходной предела контакты реле 1
замыкаются, катушка вентиля 2 получает питание и выходной сигнал Р2
принимает максимальное значение. Под действием Р2 золотник
перемещается вниз и открывает входное отверстие, масло поступает в муфту, муфта
передает вращение от вала дизеля к ВО 5. который вращается с максимальной пв-,
пропорциональной пдг на данной ПК.
При снижении Тр ниже установленного предела
контакты термореле 1 размыкаются и разрывают цепь питания катушки вентиля 2,
выходной сигнал Р2 становится равным нулю. Под действием пружины пневмопривода
3 золотник перекрывает входное отверстие, масло из муфты сливается, вращение ВО
5 прекращается.
Рис.7 Функциональная схема релейного АРТ воды дизеля тепловоза ЧМЭ3
Рис.8 Принципиальная схема релейного АРТ воды дизеля тепловоза ЧМЭ3 с
ГДПВ
.5 Автоматический релейный регулятор температуры масла дизеля
Функционально APT масла дизеля тепловоза ЧМЭЗ содержит (рис. 1.9) УО.
аналогичный УО, приведенной на рис.7,ИРУ. состоящее из ИМ - электропривода ВО
постоянного тока - РО - осевого ВО.
Регулятор (рис.1.10) содержит термореле типа Т-35 1,
контактор 2, содержащий катушку 2а и замыкающие контакты 26,электродвигатель 3
привода ВО 4 и вспомогательный генератор 5.
Регулятор работает следующим образом: при температуре
Тр ниже нижнего предела диапазона регулирования, контакты реле 1 и
контактора 2 разомкнуты, электродвигатель 3 не получает питание от генератора 5
и ВО 4 не вращается. При достижении температуры Тр предела диапазона
регулирования контакты термореле 1 замыкаются и ток проходит по катушке 2а
контактора 2, контакты его замыкаются и электродвигатель 3 получает питание от
генератора 5, ВО вращается с заданной L. При снижении Тр ниже нижнего диапазона регулирования
контакты термореле 1 и контактора 2, размыкаются и разрывают цепь питания
электродвигателя 3, вращение ВО 5 прекращается.
Рис.1.9 Функциональная схема релейного АРТ с электрическим приводом вентилятора
Рис.1.10 Принципиальная схема релейного АРТ масла дизеля тепловоза ЧМЭ3 с
электрическим приводом вентилятором на постоянном токе
.6 Автоматическая релейная система регулирования температуры воды и масла
дизеля
На тепловозах типа ЧМЭЗ применяются две СО: ВВСО
содержит полости дизеля, охлаждаемые водой, трубопроводы, воду, водяной насос,
радиаторы, расположенные в отдельном ОУ; ВВМСО содержит полости дизеля,
омываемые маслом, масляный насос, ВМТ, ОНВ, водяной насос, воду, масло,
трубопроводы и радиаторы, расположенные в отдельном ОУ (рис.1. 11.)
Системы связанного регулирования температур
теплоносителей дизеля тепловоза обладают высокими показателями качества работы,
обеспечивая поддержание температур теплоносителей дизеля во всем интервале
изменений Т'вз и минимальные затраты энергии на привод ВО.
С точки зрения обеспечения раздельного регулирования
температур теплоносителей наиболее предпочтительными являются многоконтурные
СО, применяемые на тепловозах ЧМЭЗ. Однако, СО дизеля тепловоза ЧМЭЗ с
раздельными ОУ и ВО как ОРТ позволяет решить задачу раздельного регулирования
Т'в и Т'м.
Применение межконтурного перепуска в многоконтурных СО как с раздельными
ОУ, так и в .СО с одним ВО позволяет, особенно на режимах малых Ид и
низких Т'вз, повысить топливную экономичность и надежность дизеля и
его СО за счет повышения уровня Т'м и снижения времени прогрева
дизеля на холостом ходу.
Рис.1.11 Принципиальная схема СО дизеля тепловоза ЧМЭЗ
-генератор; 2-ОНВ; 3-ДВС; 4-ВМТ; 5-масляный насос;
6,3- радиаторы; 7 - водяной насос
1.7 Обоснование необходимости совершенствования систем охлаждения и
регулирования температур теплоносителей дизеля
Анализ работ по совершенствованию систем охлаждения и
систем регулирования температур теплоносителей дизелей, проводимых как в России
, так и за рубежом , позволяют сделать вывод о необходимости поддержания уровня
температур теплоносителей на холостом ходу и частичных режимах на 10-30°С выше
чем на номинальном режиме работы дизелей.
Так, например, для дизеля 1ДД100 система регулирования
должна поддерживать в диапазоне с 15 до 7 позиции контроллера температуру воды
на выходе из дизеля 70-75°С, а масла - 65-70°С. В диапазоне с 7 по нулевую
позицию температура вода на выходе из дизеля - 85-90°С, а масла - 75-80°С. Для
дизелей 11Д45 повышение температуры масла на 11°С при работе дизеля на холостом
ходу снижает расход топлива на 9,5 г/э.л.с.ч/. Повышение температуры
наддувочного воздуха с Тs
=-10°С до оптимальных значений Ts=+35-40 оC для
дизелей ЗА-6Д49 и 1А-5Д49 уменьшает расход топлива на холостом ходу на 9%. Для
дизеля ПД1 (Д50) повышение температуры наддувочного воздуха с Ts = 25°С до Ts = 55°С снижает GT топлива на 12% , а температуры масла
с 60°С до 750С снижает GT на 13%. Повышение температур вода и масла на 15-20% при
работе дизеля ЗА-6Д49 (ЗЧН26/26) на частичных режимах уменьшает расход топлива
на 15 г/э.л.с.ч. Повышение температуры масла с 55°С до 70°С для дизелей Д49
уменьшает расход топлива на 16%.
Между тем, существующие системы регулирования температуры теплоносителей
.дизелей принципиально не могут обеспечить поддержание уровня температур на
холостом ходу и частичных нагрузках . выше чем на номинальной мощности. Так, существующие системы с релейными
и пропорциональными непрерывными регуляторами температуры при изменении
температуры охлаждающего воздуха от -50°С до 50°С обеспечивают положительную
общую неравномерность температур до +18°С. Применение интегрирующих и
дифференцирующих элементов в регуляторе температуры лишь снижает общую
неравномерность до +6°С.
Однако, по условиям экономичности дизелей, требуется
снижать общую неравномерность температуры теплоносителя до 0°С или обеспечить
отрицательную неравномерность до +5-+15°С.
Таким образом, необходимо создание систем охлаждения и подогрева
теплоносителей и автоматических систем регулирования температуры (АСРТ),
обеспечивающих нулевую или отрицательную неравномерность регулируемых
температур во всем диапазоне изменения режимов работы дизелей и при изменении
климатических условий.
Реализацию таких систем осуществляют как путем
совершенствования систем охлаждения дизелей применением автоматических
регуляторов перепусков теплоносителей, так и путем создания комбинированных
автоматических регуляторов температуры с сигнальном и параметрической
компенсацией основных возмущающих воздействий: мощности дизеля и температуры
охлаждающего воздуха.
Для двух- и трехконтурных систем охлаждения дизелей маневровых тепловозов
с одним регулирующим органом - вентилятором обеспечение оптимального по расходу
топлива температурного режима возможно применением комбинированной АСРТ воды
дизеля с сигнальной компенсацией мощности дизеля и температуры охлаждающего
воздуха и АСРТ масла дизеля с автоматическим межконтурным перепуском воды
.дизеля в контур охлаждения масла и наддувочного воздуха, т.е. применением
комбинированных связанных АСРТ воды и масла (КАССРТ).
Проведенные исследования КАССРТ воды и масла дизеля
опытной партии маневровых тепловозов ТЭМ7 при работе под реостатом и в условиях
эксплуатации (на сортировочной горке; на вывозной и маневровой работе)
показали, что опытная система позволяет поддерживать на холостом ходу и
частичных режимах работы дизеля более высокие уровни температур воды, масла и
наддувочного воздуха, что существенно повысило экономичность .дизеля и
надежность секций радиаторов в зимнее время года. Кроме того, применение КАСРТ
позволяет снизить затраты энергии на привод вентилятора в 1,5-2,0 раза. Следует
отметить, что экспериментальные исследования работы КАССРТ, проведенные
Людиновским тепловозостроительным заводом (ЛТЗ), ВНИТИ на тепловозах ТЭМ12,
ТГМ9, ТГМ12 также показали повышение экономичности дизелей.
Однако внедрение КАСРТ и КАССРТ затрудняется в связи с
отсутствием серийных элементов, датчиков мощности дизеля, сумматоров сигналов,
а также необходимостью аппаратной настройки параметров последних для каждого
типа дизеля и тепловоза.
Указанные недостатки устраняются при применении
электронных цифровых регуляторов температуры, т.е. регуляторов температуры с
микро-ЭВМ. Применение микропроцессорной техники позволяет программным способом
реализовать сложные, требуемые по экономичности дизеля, структуру и алгоритмы
работы регуляторов температуры, упрощает настройку КАСРТ, обеспечивающую
требуемые показатели качества работы последних. Проведенные расчетные и
экспериментальные исследования электронной цифровой АСРТ воды дизеля тепловоза
ТЭМ7А показали, преимущества программной настройки параметров АСРТ.
Таким образом, разработка комбинированных связанных АСРТ
воды и масла дизелей маневровых тепловозов с применением автоматического
межконтурного перепуска воды дизеля в контуры охлаждения и подогрева масла и
наддувочного воздуха и электронных цифровых регуляторов температуры, алгоритмы
работы и программы которых могут быть включены в пакет прикладных программ
тепловозной бортовой управляющей микро-ЭВМ, позволяет существенно
повысить экономичность и надежность дизелей и их систем охлаждения и подогрева
теплоносителей.
Следует отметить, что для реализации автоматического межконтурного
перепуска ЛТЗ и МИИТ разработан трехходовый перепускной клапан с поворотным
распределителем, отличающийся более высокой надежностью и долговечностью по
сравнению с известными перепускными клапанами тарельчатого типа. Для электронных
цифровых регуляторов температуры МИИТ-ом выбраны и разработаны серийные
устройства сопряжения аппаратных средств микро-ЭВМ.
. Совершенствование систем охлаждения и регулирования температур
теплоносителей дизеля
.1 Совершенствование систем охлаждения дизеля
Выполненный в первой главе настоящей работы анализ
принципов построения, функциональных и принципиальных схем АСРТ дизелей
тепловозов, показал, что наиболее просто, прежде всего технологически и
конструктивно, модернизировать релейную АСРТ дизеля тепловоза ЧМЭЗ, в которой
функцию ИУ выполняет гидродинамическая муфта переменного наполнения с
регулированием потока рабочей жидкости (смазочного масла) на входе в рабочую
полость.
Разрабатываемая непрерывная АСРТ В содержит (рис.2.1) УО, предназначенный
для преобразования Т'в в пневматический сигнал Р2 и
состоящий из измерительного ИУ, сравнивающего СУ, задающего ЗУ и усилительного
УУ устройств; ИМ, функцию которого выполняет ГДВП; РО - осевой ВО и ОР - ВВСО
дизеля тепловоза ЧМЭЗ. Отличительной особенностью разрабатываемой АСРТ В
является то, что пропорциональный АРТ, образованный УО, ИМ и РО, обеспечивает
плавное (непрерывное) изменение частоты вращения nв и, следовательно, подачи ВО Gвз в зависимости от изменения регулируемого параметра - Т'в.
Модернизированная АСРТ В дизеля тепловоза ЧМЭЗ содержит как ОР
температуры Т'в и пропорциональный АРТ В (рис.2.2). ВВСО содержит
дизель 1 К65310БЕ, нагружаемый генератором 2;воздушноводяные секции радиатора
3, водяной насос 4, трубопроводы (не показаны).
Непрерывный АРТ содержит УО 5, дросселирующий золотник
.2 мембранным приводом 7, гидродинамическую муфту переменного наполнения 8 с
регулированием потока на входе, вентилятор охлаждения 9, повышающий 10 и
понижающий 11 зубчатые редукторы.
АСРТ
В работает следующим образом: когда температура воды на выходе из дизеля Т' в
ниже нижнего диапазона регулирования давление на выходе УО Р2 и
мембранной полости привода 7 равно нулю, а золотник 6 находится в положении,
при котором подача масла GМ1 равна
нулю, рабочая полость гидромуфты оказывается полностью опорожненной, вследствие
чего частота вращения турбинного колеса
,
рабочего колеса ВО nв и его
подача Gвз равны
нулю.
При
повышении Т'в нижнего диапазона регулирования вследствие увеличения Nд и Т'вз давление Р2 на выходе УО
5 возрастает, золотник 6 под действием силы давления воздуха P2 перемещается, что приводит к увеличению расхода масла
GM1, круг
циркуляции гидромуфты 8 начинает заполняться, что приводит к увеличению
, nв и подачи
ВО Gвз, при
этом рост T'в прекращается.
При
достижении Т' в верхнего диапазона регулирования давление воздуха Р2
на выходе УО 5 становится максимальным, это приводит к увеличению расхода GМ1 и полному заполнению круга циркуляции гидромуфты 8,
вследствие чего частоты вращения
, nв и подача Gвз ВО достигают максимальных значений. •
При
снижении Т'в из-за уменьшения Nд и Т'вз Р2 на выходе УО, расход GМ1 и соответственно
и nв уменьшаются, что приводит к снижению подачи Gвз. Снижение Т'в при этом прекращается.
Рис.2.1 Функциональная схема модернизированной непрерывной АСРТ воды
дизеля тепловоза.
Рис.2.2 Принципиальная схема модернизированной непрерывной статической
системы регулирования температуры воды дизеля тепловоза
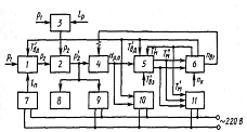
Разработанная связанная АСРТ воды и масла дизеля
тепловоза ЧМЭЗ состоит (рис.2.3) из АРТВ, и АРТМ, содержащей два РО: ТХПК с
мембранным приводом 9 и ВО 10 с ЭПВ 19, УО непрерывного действия типа ДТПМ2 и
релейный (штатный) УО (термореле) 22. Принцип работы модернизированной АСРТМ
следующий.
Выходной пневматический сигнал Р3, УО типа ДТПМ 21, пропорциональный
Т'м, поступает на привод 9 ТХПК 8. Выходный сигнал термореле 22
также зависит от Т' м при определенном ее значении поступает на
катушку 24 контактора. Когда Т'м имеет низкое значение, величина
сигнала Р3 такова, что распределитель ТХПК 8 находится в положении
при котором перепуск полностью откроет, и часть Gк охлаждающей воды ВВСО минуя радиатор 7, через клапан 8 по
перепускному трубопроводу поступает на вход насоса 6 контура ВВМСО, а такой же
расход воды по турбопроводу через обратный клапан 20 поступает из ВВМСО в ВВСО.
Таким образом, часть горячей воды дизеля поступает в ВВМСО, подогревая масло и
наддувочный воздух. При повышении Т'м давление Р3 выходе
УО 21 увеличивается, в результате чего перемещается шток пневмопривода,
поворачивая распределитель ТХПК, и расход воды на перепуск уменьшается. При
достижении Т' м верхнего диапазона регулирования ( 343 К) перепуск
прекращается. Если Т' м поднимается еще выше и достигнет верхней
границы
интервала регулирования ( 358 К) срабатывает рмореле 22, подается питание
на катушку 24, при этом замыкается контакт 25 в цели питания ЭПВ 19 ВО 10
ВВМСО. ВО начинается вращаться с максимальной nв, продувая воздух со скоростью U2 через секции 7, и Т'м и Тs начинает снижается. При достижении
Т" м нижней границы регулирования ( 348 К) срабатывает реле 22,
что приводит к размыканию цепи питания ЭДП ВО 19. ВО 10 останавливается,
снижение Т' м и Тs
прекращается.
Рис.2.3 Принципиальная схема модернизированных непрерывных статических
систем регулирования температур воды и масла дизеля тепловоза ЧМЭ3
Исследование
статических характеристик АСРТ тепловозных ДВС показывает, что обеспечение
рационального температурного режима связано с рядом трудностей, так как
уменьшение неравномерности (увеличение коэффициента передачи) статических АРТ
приводит к существенному ухудшению показателей качества работы АСРТ вплоть до
потери ее устойчивости. Анализ расчетных статических и динамических
характеристик ВВСО дизеля тепловоза ЧМЭЗ , а также ряда других расчетных и
экспериментальных статических характеристик СО показывает, что коэффициент
передачи СО по регулирующему воздействию
во всем
диапазоне изменения Nд и Т'вз
изменяется в 100 и более раз, причем с уменьшением Nд, Т'вз и увеличением значений регулируемых
температур Тр,
существенно возрастают, приводит к значительному
уменьшению фактора запасов устойчивости АСРТ. Поэтому обычно применяемые на
тепловозах статические АСРТ, имеющие оптимальную настройку на номинальном или
близком к нему режиме, работают неудовлетворительно или оказываются вовсе
неработоспособными при работе дизеля на режимах долевых нагрузок Nд (nд) и
низких Т'вз. Из расчетных частотных характеристик разомкнутой АСРТВ
дизеля тепловоза видно, что наименьший запас устойчивости система имеет при
минимальной частоте nд = 350
об/мин, при этом точка пересечения (А) АФЧХ системы, соответствующей данному
режиму работы дизеля с отрицательной полуосью действительных чисел (Rе),
ближе всего расположена к точке с координатами (-1, j 0). Уменьшение
статической неравномерности АСРТ. достигаемое, как правило, за счет увеличения
коэффициента передачи АРТ (Крт), противоречит условию устойчивости
-так как годограф АФЧХ АСРТ дополнительно сдвигается к точке(-1,j0). Причем,
если стремиться обеспечить заданный запас ;устойчивости АСРТ при всех Nд (nд) и Т'вз,
то необходимо выдать минимальный Крт, при этом значение статической
неравномерности АСРТ (ДТР) будет максимальным. Следовательно, можно
сделать вывод, что при статических П-регуляторах простейших схем, обычно
применяемых в АСРТ тепловозных ДВС, невозможно обеспечить поддержание
оптимального температурного режима ДВС и тем более получить отрицательную
неравномерность АСРТ.
Стремление повысить качество работы тепловозных АСРТ за счёт введения в
закон работы АРТ интегральной и дифференциальной составляющих и разработке ПИД-
регуляторов температуры привело к использованию в АРТ функциональных блоков,
построенных на базе элементов промышленной пневмоавтоматики и комплекса
элементов минипневмоавтоматики КЭМП . Блоки управления на базе элементов этих
систем используют пневматический сигнал давления от 20 до 100 КПа.
Пропорциональные АРТ, в УО которых использованы пневматические преобразователи
температуры расходного типа и блоки управления на элементах УСЭППА, применяются
в АСРТ ДВС тепловозов типа 2ТЭ121 и опытного тепловоза ТЭ136 с ЭПВПП. В таил
АРТ имеется возможность вручную изменять коэффициент передачи УО. Эта
возможность может быть использована при сезонной
настройке АРТ, что позволяет обеспечить требуемую статическую
неравномерность АСРТ как при низких, так и при высоких Т'вз. Такого изменения
коэффициента передачи УО также недостаточно для обеспечения показателей
качества работы АСРТ во всем диапазоне режимов и условий работы СО ДВС. К тому
же, опыт эксплуатации таких АРТ показал, что блоки на элементах УСЭППА имеют
нестабильные характеристики из-за засорения узла типа
"сопло-заслонка", что отрицательно сказывается на качестве работы таких
АСРТ.
Введение в закон работы АРТ, кроме пропорциональной,
ещё и интегрирующей составляющей (ПИ-регулятор) позволяет реализовать
астатическую АСРТ ДВС. Такая АСРТ характеризуется нулевой статической
неравномерностью, т.е. при всех режимах и условиях работы СО ДВС температура Тр
поддерживается на уровне одного заданного значения.
Введение в астатический АРТ (ПИ-регулятор) дополнительно дифференцирующей
составляющей (ПИД-регулятор) позволяет при нулевой статической неравномерности
АСРТ получить более высокое по сравнению с П- и ПИ-регуляторами качество работы
АСРТ.
Астатические ПИ- и ПИД АРТ, реализованные на основе
блоков управления на базе элементов УСЭППА и КЭМТ, применялись на опытных
тепловозах 2ТЭ121 с ЭПВ на переменном токе.
Постоянство основных параметров настройки Кр,
а также постоянных времени Ти и Тд астатических АРТ,
рассчитанных для определенных условий работы СО дизеля, не позволяет обеспечить
при всех возможных режимах и условиях работы ДВС высокие показатели качества
работы АСРТ ДВС, значительно отличающихся от расчетных, не обладают
преимуществом в качестве переходных процессов АСРТ перед более простыми АСРТ с
П-регуляторами/4/.
Одним из способов достаточно простого и эффективного повышения качества
работы АСРТ, а значит и ее экономичности является использование принципа
инвариантности, то есть независимости Тр от основных возмущающих
воздействий Nд и Т'вз /. Суть принципа заключается в том,
что для улучшения качества работы АСРТ влияние замкнутого контура регулирования
по отклонению дополняется непосредственным влиянием основных возмущений: Nд и Т'вз (рис.2.4) Введение компенсирующих
связей позволяет использовать компенсаторы по Nд и Т'вз( дополнительные сигналы управления α1 иα2) как своеобразные компенсирующие звенья, позволяющие
помимо уменьшения зоны статической неравномерности АСРТ повысить устойчивость
замкнутого контура регулирования. Это достигается тем, что от АРТ по отклонению
можно не требовать для обеспечения минимальной зоны неравномерности большого
коэффициента передачи, Крт так как значительная часть возмущения
будет компенсироваться регулятора (компенсатором) по нагрузке. При этом за cчет уменьшения Крт можно
Рис.2.4 Функциональная схема КРТ теплоносителей дизеля тепловоза
повысить запас устойчивости и качество работы замкнутого контура системы
регулирования.
Трудности реализации условия инвариантности, связанные
с несовершенством компенсаторов и действием неизмеряемых возмущений и т. д.
позволяют реализовать только частичную инвариантность. Такие АСРТ, в которых
реализуются принципы регулирования по отклонению и по возмущению, получили
название комбинированных АСРТ Недостаток известных КРТ с сигнальной
компенсацией Nд , содержащих ВО с ИМ терморегулятор ОУ, датчик и
компенсатор мощности дизеля связанный кинематически с его органом
топливоподачи, сумматор, выход которого пневматически подключен к ИМ , а входы
- к датчику мощности и УО, заключается в том, что при понижении температуры Т'вз
качество работы АСРТ ухудшается, что сопровождается значительными динамическими
забросами температуры Тр после изменения Nд. В установившемся режиме наблюдается значительное отклонение
температуры Тр от заданного значения, что приводит к переохлаждению
дизеля и, следовательно, к снижению топливной экономичности тепловоза .
Этот недостаток устраняется в КРТ с сигнальной
компенсацией Nд и Т'вз. Известны два
способа суммирования сигналов управления: применение многомембранных блоков
привода ИМ и сумматоров пневматических сигналов.
На рис.2.5 приведена принципиальная схема КАСРТ с сигнальной компенсацией
Nд
и Т'вз при суммировании сигналов в сумматорах С1 и С2.
Рис.2.5Принципиальная схема модернизированных непрерывных связанных АСРТ
воды и масла дизеля тепловоза ЧМЭ3
Поддержание Т`в при фиксированных Nд и Т'вз предлагается осуществлять с помощью
КАСРТВ непрерывного действия, в АРТ которой вместо термореле используется
серийный пневматический преобразователь температуры типа ДТПМ 11, управляющий
приводом 18 двухходового перепускного клапана 17 ГДПВ.
Принцип работы предлагаемой КАСРТМ следующий.
Выходной пневматический сигнал Р6
преобразователя температуры типа ДТПМ 21. пропорциональный величине Т'M, поступает через сумматор С2-31 на привод 9 ТХПК 8.
Одновременно с этим выходной сигнал термореле 22 тоже зависит от величины Т'м
и при определенном ее значении поступает на катушку 24 контактора.
Когда Т'м имеет низкое значение, величина
сигналов Р6 и Р7 такова, что распределитель ТХПК 8
установлен в положение, при котором перепуск полностью открыт и часть воды из
ВВСО, минуя радиаторы 13, через перепускной клапан 8 по перепускному
трубопроводу поступает на вход насоса 6 ВВМСО, а такой же расход воды по
трубопроводу через обратный клапан 20 поступает из ВВМСО в ВВСО. Таким образом,
часть горячей воды дизеля поступает в ВВМСО, подогревая масло и наддувочный
воздух.
При повышении значения Т' м давление Р6 на выходе
преобразователя 21 увеличивается, в результате чего перемещается шток
пневмопривода 9, поворачивая распределитель ТХПК, и расход воды на перепуск
уменьшается. По достижении Т'м значения 343 К АРТМ устанавливает
поворотный распределитель ТХПК 8 в положение, при котором перепуск воды между
контурами закрывается.
Если Т'м поднимется еще выше и достигнет
верхней граниты интервала регулирования (358 К) выходной сигнал термореле
достигнет значения, при котором контактор срабатывает, замыкая свой контакт 25
в цепи питания электродвигателя 19 привода ВО 10 ВВМСО. ВО начинает вращаться,
продувая воздух со скоростью u2 секции радиаторы 7 и Т'м
и Т3 начинают снижатьcя.
Когда Т'м снизится до нижней границы интервала регулирования (348
К), сработает (выключится) термореле 22. Контакт 25 разомкнётся и разорвет цепь
питания электродвигателя 19, 30 10 остановится.
При увеличении Nд и Т'вз увеличивается, соответственно, зыходной
сигнал компенсаторов Nд - 29 и Т'вз-30 и выходной
сигнал сумматоров 28 контура регулирования Т'вз и 31 контура
регулирования Т'м. В КАСРТВ при этом при неизменной Т'в
увеличивается nв. а в КАСРТМ при неизменной Т'м уменьшается
расход воды на перепуск. Таким образом предполагаемое увеличение Т'в
и Т'м при увеличении Nд и Т'вз не происходит. При
выборе определенной степени компенсация Nк, при увеличении Nд и,
соответственно, Р3 выходные сигналы С1 и С2 будут таковы, что
приведут к снижению Т'в и Т'м, то есть обеспечивается
отрицательная статическая неравномерность КАСРТВ и М по Nд. При выборе определенной степени компенсации Т'вз
возможно обеспечить нулевую статическую неравномерность по Т'вз.
Таким образом, в предлагаемых непрерывных КАСРТВ и
КАСРТМ теплоносителей дизеля регулирование Тв осуществляется непрерывно ВО, а
Т`M непрерывно ТХПК и релейно ВО.
Применение в качестве одного из регулирующих воздействий изменения расхода воды
на перепуск между контурами СО позволяет значительно уменьшить статическую
неравномерность АСРТМ то есть поддерживать температуру Т'м на
требуемом уровне во всем диапазоне изменений Nд при всех значениях и, соответственно, снизить расход топлива
дизелем и повысить его надежность. Одновременно с этим повышение температуры
воды ВВМСО обеспечивает повышение надежности радиаторов в зимнее время, когда
возможно их замерзание, а перераспределение теплоотводов между контурами СО
позволяет повысить надежность приводов ВО и
снизить затраты мощности на охлаждение.
Таким образом, рассмотренный КРТ, в котором используется принцип
сигнальной компенсации основных возмущений -Nд(nд), Т'вз, позволяет
существенно улучшить характеристики АСРТ: исключить переохлаждение
теплоносителя дизеля, повысить надежность СО, улучшить показатели качества
работы КАСРТ, обеспечить отрицательную по Nд и нулевую по Т'вз неравномерность КАСРТ.
2.2 Совершенствование автоматического регулятора температуры воды дизеля
С целью упрощения решения задачи создания непрерывной
статической АСРТ В дизеля тепловоза ЧМЭЗ в разрабатываемой АРТ воды
предлагается максимально использовать серийные элементы, выпускаемые российской
промышленностью. В частности, в качестве УО предлагается использовать серийный
пневматический преобразователь температуры типа ДТПМ, а для регулирования
расхода масла Gм1 на входе в рабочую полость
гидромуфты - дросселирующий золотник с мембранным исполнительным механизмом,
конструкция которого разработана ПО "Людиново-тепловоз". Многолетний
опыт эксплуатации указанных элементов на тепловозах стран СНГ показал их
высокую надежность и ремонтнопригодность (Рис.2.6).
УО типа ДТПМ является безрасходным пневматическим
пре-образователем температуры.
Статические характеристики УО - зависимость давления выходного сигнала Р2
от температуры наполнителя Тн, в равновесном режиме равной
регулируемой температуре Тп - практически линейны.
Дросселирующий золотник с мембранным приводом
функционально представляет собой
блок, входной величиной которого является давление воздуха Р3, в
выходной - расход рабочей жидкости (масла) GМ1. При проектировании АРТ, содержащего ГДМ переменного
наполнения, окну золотника управления можно придать требуемую форму и получить
любую заданную зависнуть GМ1 = GМ1(hз), где hз - перемещение золотника. При
заданной форме окна золотника требуемую статическую характеристику GМ1 = GМ1(Pз) можно получить
за счет подбора характеристики мембранного привода h3 = h3(Р3).
Рис.2.6 Принципиальная схема автоматического статического
пневмогидравлического регулятора температуры воды дизеля 6ЧН31/36 тепловоза
ЧМЭЗ непрерывного действия 1 и 7 - редукторы зубчатые; 2 - пневматический УО
-преобразователь температуры типа ДТПМ; 3 - привод клапана; 4 - клапан
двухходовой; 5 - узел подачи масла; 6 - гидромуфта; 8 - вентилятор
На тепловозе ЧМЭЗ функцию ИМ выполняет проточная
гидродинамическая муфта (ГДМ), в которой регулирование частоты вращения
турбинного колеса достигается изменением степени наполнения рабочей полости
путем регулирования потока жидкости на входе в рабочую полость.
Регулирование изменением степени наполнения приводит
как бы к различным очертаниям рабочей полости с размерами, отличающимися друг
от друга, и, следовательно, к различньм характеристикам ГДМ. Если при полном
наполнении форма потока целиком определяется границами рабочей полости, то при
частичном наполнении жидкость может принимать очертания в зависимости от
действующих в потоке сил, обусловленных режимами работы. При прочих равных
условиях чем меньше степень напол-нения, тем меньше момент Мт,
передаваемый ГДМ при данном пе-редаточном отношении , при полностью
опорожненной ГДМ момент Мт практически равен нулю, так как
обусловлен только механическими и вентиляционными потерями.
2.3 Совершенствование автоматического регулятора температуры масла дизеля
Автоматический пропорциональный (статический)
пневматический регулятор температуры масла (АРТМ) непрерывного действия (риc.2.7), содержит пневматический
преобразователь температуры типа ДТПМ 1 и перепускной клапан 3 с приводом 2
поворотного распределителя потоков воды. Привод 2 является серийным узлом -
пневмокамерой от автобуса серии ЛиАЗ/3/.
Регулятор температуры масла действует следующим образом. При низкой
температуре масла на выходе из дизеля Т'м давление воздуха Р2
ниже 1 кг/см2, шток пневмокамеры находится в крайнем верхнем
положении, распределитель находится в положении, при котором отверстие на
перепуск горячей воды дизеля в ВВМСО открыто полностью, идет интенсивный
подогрев масла при включенном вентиляторе ВВМСО. При этом отверстие клапана на
подачу воды в радиаторы ВВСО закрыто не полностью. При температуре Т'м,
соответствующей температуре воды в ВВМСО 65°С, Р2 = 1 кг/см2
, при увеличении Т'м шток пневмокамерны начинает перемещаться,
распределитель - поворачиваеться и закрывает отверстие на перепуск воды дизеля
в ВВМС0 и открывает отверстие на подачу её в радиаторы ВВСО. После увеличения
Т'м на 7°С Р2= 4 кг/см2, шток пневмокамеры
находится в крайнем нижнем положении, распределитель закрывает отверестие на
перепуск воды дизеля в ВВМСО, отверстие на подачу воды дизеля в радиаторы ВВСО
открыто полностью. Подогрев масла прекращен. В результате при изменении Тм
непрерывно изменяется давление Р2, положение распределителя,
перепуск воды дизеля в ВВМСО и Т'м поддерживается постоянная на соответствующем
уровне в диапазоне статической неравномерности регулятора температуры, равной
7°С.
Рис.2.7 Принципиальная схема автоматического статического пневматического
регулятора температуры масла дизеля 6ЧН31/36 тепловоза ЧМЭЗ непрерывного
действия
1 - пневматический УО - преобразователь температуры
типа ДТПМ;
2 - пневматический мембранный привод клапана; 3 - клапан трехходовой
перепускной
2.4 Испытания элементов регулятора температуры воды и масла дизеля
Статические и динамические характеристики АСРТ и ее
элементов, полученные аналитически и экспериментально в стендовых условиях,
являются необходимыми, но не достаточными данными для получения оптимальной
АСРТ. Данные, полученные в условиях эксплуатации АСРТ, являются
достаточными/5/.
Необходимые для расчетов АСРТ динамические
характеристики объекта и вероятностные характеристики действующих на объект
возмущений, как правило, приходится получать экспериментально. Обусловлено это
тем, что аналитические методы расчета динамических параметров объектов обычно
позволяют определить лишь их приближенные значения. Что касается вероятностных
характеристик возмущений, то они по самой своей природе не могут быть получены
аналитическим путем и могут быть определены лишь обработкой реализации
возмущений, снятых на объекте в процессе его эксплуатации.
Порядок проведения экспериментов по оценке динамических характеристик
объекта непосредственно следует из определения этих характеристик. Для
нахождения переходной характеристики объекта по регулирующему каналу необходимо
установить равновесный режим работы объекта и затем с помощью РО ступенчато
воздействовать и зарегистрировать изменение во время регулируемой темпера туры.
Для определения частотной характеристики этого канала следует подавать
гармонические воздействия различных частот и, зарегистрировав в каждом случае
установившиеся колебания регулируемой температуры, вычислить отношение амплитуд
и фазовый сдвиг между выходным и входным сигналами и т.д. Таким образом, при
определении динамических характеристик в общем случае нарушается нормальный
режим работы объекта, и для того, чтобы это нарушение было достаточно малым,
приходится уменьшать амплитуды испытательных воздействий, что снижает точность
результатов эксперимента.
Опыт показывает, что система регулирования, полученная
в результате синтеза, выполненного на основании математической модели объекта,
определенной аналитически или постановкой эксперимента на еще
неавтоматизированном объекте, чаще всего далека от оптимальной системы.
Обусловлено это, прежде всего, неполнотой информации о динамике объекта,
заложенной в полученной таким способом его модели. Кроме того, начальная
информация о динамике аппаратуры реально функционирующих АСРТ является
неполной, так как во всякой технической конструкции регуляторов заданный закон
регулирования реализуется лишь приближенно.
Соответственно синтез АСРТ по заранее заданным
динамическим характеристикам объекта в общем случае должен рассматриваться как
начало построения оптимальной системы. Обычно на этом этапе синтеза удается
только наметить общую структуру системы регулирования, окончательно
количественные значения параметров системы выбираются уже непосредственно на
действующей АСРТ в процессе ее наладки и пробной эксплуатации.
Во время наладки АСРТ можно определить
экспериментальным путем характеристики не только отдельно взятого объекта, но и
всей системы регулирования в целом, работающей при некоторой начальной, пусть
даже грубо приближенной, настройке регулятора. Этой возможностью не следует
пренебрегать, так как экспериментальная оценка математической модели системы
имеет важные практические преимущества перед оценкой модели объекта. В то же
время, располагая характеристиками АСРТ, можно рассчитать требуемое изменение
первоначально установленных параметров настройки регулятора для того, чтобы их
значения были оптимальными.
Наличие действующих регуляторов при идентификации АСРТ позволяет
технически достаточно просто подсоединять к ней соответствующую аппаратуру,
например, генераторы испытательных воздействий, измерительные приборы,
специализированные вычислительные устройства и т.д. (рис. 2.8, б и 2.9. Кроме
того, возможность проведения экспериментов без привлечения обслуживающего
персонала в принципе позволяет автоматизировать процессы идентификации и
оптимизации настройки системы. Преимущества идентификации действующих АСРТ по
сравнению с идентификацией отдельно взятых объектов настолько существенны, что
регуляторы перед началом идентификации целесообразно включать даже в тех
случаях, когда в ее задачу входит оценка лишь динамических характеристик
объекта. Поскольку все расчеты, связанные с синтезом систем регулирования,
удобно осуществлять в частотной области, при идентификации системы чаще всего
целесообразно оценивать не переходные, а частотные характеристики.
Рис.2.8 Схемы экспериментальных установок для снятия динамических
характеристик СО
а - временных; б - частотных в замкнутой АСРТ; 1 - СО; 2 - датчик
температуры. 3 - регистрирующий прибор; 4 - датчик регулирующего воздействия; 5
- исполнительно-регулирующее устройство; 6 - управляющий орган; 7 - генератор
колебаний
Рис.2.9 Схема стенда для исследования СО в составе АСРТ
- терморегулятор; 2 - усилитель; 3 - редуктор; 4 - вентилятор переменной
подачи; 3 - дизель, 6 - радиаторы; 7 - генератор колебаний; 8 - манометр; 9 -
самопишущий манометр; 10 и 11 - регистрирующие приборы
Следует
иметь в виду, что в отличие от большинства стационарных и некоторых судовых
дизельных установок автотракторные и тепловозные дизели работают в условиях
частых и значительных изменений рi и
. При этом в системе возникают переходные процессы,
которые вследствие значительной инерционности объекта затухают медленно.
Следовательно, АСРТ должна обеспечивать быстрое затухание процесса
регулирования, так как в противном случае он будет иметь непрерывный
колебательный характер. Кроме того, при наличии динамических отклонений,
совпадающих по фазе с возмущением, перерегулирование может достигать
недопустимо больших значений. В результате, процессы регулирования в АСРТ
должны по возможности иметь монотонный или апериодический характер. Эти
процессы соответствуют минимальному времени регулирования при отсутствии (или минимальном
значении) перерегулирования.
Таким
образом, для получения оптимальной АСРТ необходима ее доработка с
использованием результатов исследования ее в условиях эксплуатации. Очевидно,
что перед проведением этих исследований должны быть выполнены стендовые
испытания АСРТ и ее элементов в лабораторных условиях. При этом для определения
устойчивости и качества работы АСРТ снимают переходные (временные) или
частотные характеристики замкнутой АСРТ ( рис. 2.8, б и 2.9). Возмущения в
систему вносятся: размыканием и замыканием АСРТ (например, по линии А-А, см.
рис. 20) во время работы двигателя при минимальных и номинальных рe
и
и различных значениях Kp и T`вз
или Т`3 (испытания АСРТ при минимальных эксплуатационных значениях Т`вз
или Т`3 обязательны) ; быстрым изменением
от минимальных до номинальных значений и обратно с
задержкой времени до окончания переходного процесса; быстрым изменением
нагрузки (от нуля до номинальной и обратно) при
= const;
ступенчатым
и синусоидальным изменением задания регулятора с помощью генератора колебаний.
Из экспериментальных методов исследования АСРТ наибольшего внимания
заслуживает частотный, позволяющий определить динамические свойства не только
всей системы в целом, но и составляющих ее звеньев.
В случае экспериментального исследования
многоконтурных и комбинированных АСРТ возмущения вносятся в каждый контур (или
канал) регулирования поочередно.
При экспериментальном исследовании АСРТ в условиях
эксплуатации использование теории стационарных случайных процессов позволяет
определить динамические характеристики системы и ее звеньев путем статического
анализа кривых изменения во времени эксплуатационных значений входных и выходных
величин без внесения специальных возмущений. Кроме того, могут быть определены
затраты энергии на функционирование АСРТ, а также показатели надежности ее
элементов.
Экспериментальное определение затрат энергии на
охлаждение и оценка эффективности и качества работы АСРТ в условиях
эксплуатации. Необходимость определения затрат энергии на охлаждение вызвана
тем, что в эксплуатации характеристики вентилятора и его привода могут
отличаться от принятых в расчете. На значения их параметров оказывают большое
влияние скорость движения транспортной машины и наличие переходных процессов в
АСРТ, которые занимают значительную долю времени работы двигателя. Переходные
процессы в АСРТ, их характер также существенно влияют на затраты энергии на
охлаждение. Кроме того, при расчетах принимается, что радиатор не имеет чехла.
Однако в эксплуатации из-за неустойчивости, плохого качества работы АСРТ
поверхность радиатора закрывается чехлами, что при отрицательных значениях Т`вз
увеличивает в
2-2,5 раза затраты энергии на привод вентилятора.
Для подсчета затрат энергии на привод вентилятора в
условиях эксплуатации необходимо на стенде определить зависимости NB(nBT, αвт) и nп(nвт/ᾠв). Для осевых
вентиляторов, применяемых на тепловозах, первая зависимость представляет собой
кубическую параболу. Зависимость nп(nвт/ᾠв) различна для разных приводов и
обусловлена способом управления приводом и вентилятором. Однако имеются
достаточно точные зависимости для широко применяемых приводов вентиляторов.
Если установлены указанные зависимости, то при эксплуатации регистрируются
значения ᾠв, NД пвт, авт, Т`вз
илиT`3 и других величин,
определяющих Nв, nп и затраты энергии на охлаждение.
Если выходные сигналы датчиков этих величин электрические, то могут
производиться операции умножения, деления, суммирования с помощью несложных
приборов.
Экспериментальное определение затрат энергии на охлаждение в условиях
эксплуатации должно производиться при включенной АСРТ, так как затраты зависят
от характера и качества работы, т.е. от ее эффективности. Для оценки
эффективности и качества работы АСРТ в условиях эксплуатации следует кроме
указанных выше величин записывать регулируемые температуры ТВД , Тм
, Тг и другие, а также значения входных и выходных сигналов тех
элементов АСРТ, характеристики и параметры которых нужно знать после обработки
статистического материала испытаний АСРТ.
Перед началом испытаний АСРТ при эксплуатации
необходимо по кривым, полученным при предварительных испытаниях оценить среднюю
скорость изменения случайного процесса, с тем чтобы приближенно определить
время между соседними отсчетами (интервал дискретизации), скорость записи,
время записи реализации. Таким показателем средней скорости изменения
случайного проигран может служить среднее число пересечений кривой с кривой
математического ожидания. Масштаб записи находится по максимальные диапазонам
изменений записываемых величин, определяемых в основании анализа кривых,
полученных в условиях эксплуатации, Масштаб записи выбирается таким, чтобы
диапазон изменений каждой величины составлял не менее 20...30 % диапазона шкалы
прибора.
Для регистрации величин в режиме нормальной
эксплуатация можно рекомендовать аппаратуру, разработанную в Центральном
научно-исследовательском институте комплексной автоматизации. Эта аппаратура
состоит из шеститочечного регистратора и устройств для изменения в широких
пределах масштабов записи, средних значений параметров, а также скорости записи
и времени цикла изменений. Можно использовать также стандартный многоточечный
потенциометр или мост с набором специальных приставок.
Из материалов испытаний АСРТ в условиях эксплуатации
могут быть получены многие характеристики и параметры АСРТ и ее элементов:
затраты энергии на охлаждение, зависимость их от режимов и условий работы
двигателя и АСРТ, распределение затрат энергии во времени, доля расхода топлива
двигателем на привод вентилятора, математические ожидания параметров, диапазоны
изменения регулируемых температур, сигналов и параметров элементов АСРТ,
надежность работы и многие вероятностные характеристики АСРТ.
Для получения полных сведений по затратам энергии на охлаждение и по
оценке эффективности и качества работы АСРТ в эксплуатации нужно испытывать
систему при всех возможных режимах работы двигателя и при максимальных, средних
и минимальных значениях Т`вз или Т`з.
3. Безопасность жизнедеятельности
3.1 Очистка воздуха от вредных газов и паров
3.1.1 Значение очистки воздуха от вредных газов и паров
Многие технологические процессы на предприятиях, в
ряде цехов машиностроительных заводов, на многих других производствах
сопровождаются поступлением вредных газов и паров в атмосферный воздух.
Газовые загрязнения, как и аэрозольные, загрязняя
атмосферный воздух, значительно ухудшают его качество, а в ряде случаев делают
его непригодным для нахождения в нем людей.
Для того, чтобы избежать этих тяжелых последствий и
поддерживать качество воздуха на уровне, соответствующем санитарным
требованиям, выбросы в атмосферу должны очищаться не только от аэрозольных
загрязнений, но также от вредных паров и газов. Выброс вредных газов и паров в
атмосферу можно значительно уменьшить благодаря осуществлению технологических
мероприятий.
По мере развития техники и совершенствования
технологических процессов появляются новые виды веществ, выбрасываемых в
атмосферу. В то же время происходит модернизация существующего и разработка
новых видов технологического оборудования, в котором осуществлена полная
герметизация, автоматизация, дистанционное управление. Внедряется безотходная
технология, при которой исключаются выбросы в атмосферу, возникают новые методы
очистки воздуха от вредных газов и паров, разрабатывается и применяется новое
технологическое оборудование, в состав которого входят встроенные агрегаты для
удаления и обезвреживания вредных веществ. Все это вселяет надежду, что
недалеко то время, когда практически все технологические процессы станут
безотходными и выброс вредных веществ в атмосферный воздух практически
прекратится.
Специалист по вентиляции или по смежной области
техники, обладая глубокими знаниями в области очистки воздуха от пыли, должен
иметь четкое представление об очистке воздуха от вредных газов и паров. Решение
проблемы очистки воздуха от газовых загрязнений требует участия специалистов
различного профиля, в первую очередь, химиков, технологов, обладающих специальными
знаниями. Инженер, специализирующийся в области вентиляции, должен знать
источники выделения паров и газов, свойства этих вредных веществ, характер их
воздействия на организм человека, природную среду, другие объекты и т. д. Он
должен знать основные методы обезвреживания наиболее распространенных газовых
загрязнений, их технико-экономические показатели, реальные возможности и
перспективы в данной области.
При очистке выбросов от газовых загрязнений приходится
решать одновременно ряд проблем, связанных с тем, что в выбросах, содержащих
вредные пары и газы, находятся также аэрозоли - пыль, сажа; выбросы в ряде
случаев нагреты до высоких температур, загрязнения, содержащиеся в них,
многокомпонентны, и их необходимо подвергать различным методам очистки, расход
выбросов по времени непостоянен, изменяется концентрация в них различных
вредных веществ и т. д. Все это, конечно, осложняет очистку, требует принятия в
каждом отдельном случае соответствующих решений.
Методы очистки принимают в зависимости от физико-химических
свойств загрязняющего вещества, его агрегатного состояния, концентрации в
очищаемой среде и др.
Ниже рассмотрены общие принципы очистки выбросов в
атмосферу от вредных паров и газов, а также методы очистки от наиболее
распространенных газовых загрязнений - оксида углерода, диоксида серы, оксидов
азота, паров растворителей, галогенов и их соединений и др.
Основное внимание уделено очистке вентиляционных
выбросов, рассматриваются также методы очистки от названных выше загрязнений
технологических выбросов.
Рассматриваются методы, применяемые на практике, а
также методы перспективные. Более подробные сведения могут быть почерпнуты из
специальной литературы, которая приведена в списке источников.
3.1.2 Очистка от диоксида серы и сероводорода
Диоксиду серы принадлежит первое место среди
загрязнителей атмосферы. Источники загрязнения - дымовые газы, а также выбросы
в атмосферу предприятий металлургической промышленности и других отраслей.
Мероприятия по уменьшению загрязнения атмосферного
воздуха диоксидом серы могут проводиться в трех направлениях: рассеивание
газов, содержащих SO2, с помощью высотных труб; обессеривание
топлива (угля, нефти); очистка газов от диоксида серы. Рассеивание газов не
является радикальным решением проблемы. При рассеивании происходит
распространение SO2 над большей территорией при снижении его
концентрации.
Обессеривание топлива обходится дорого, установки
громоздки. Возможно, в будущем этот метод получит достаточно широкое
применение. Сейчас он находится в стадии экспериментов. Реальной является
очистка выбросов, содержащих SO2. Для очистки газов от диоксида серы
SO2 применяются методы абсорбционные, адсорбционные и
каталитические.
Наиболее распространены абсорбционные методы.
Поглотителями служат вода, сульфит натрия, гидрат окиси аммония, сульфит
аммония и др. Использованный сорбент подвергается регенерации и может быть
возвращен в процесс.
Абсорбция диоксида серы водой является простейшим
способом очистки газов от диоксида серы. Он основан на большой растворимости
диоксида серы в воде. Растворимость увеличивается, если вода имеет карбонатную
жесткость. При взаимодействии диоксида серы с водой происходит реакция
2 + Н20 = H2SO3
Рис. 3.1 Схемы установки абсорбции диоксида серы
морской водой: 1 - электрофильтр; 2, 3 - абсорберы; 4 - подогреватель; 5 -
реактор
При применении этого метода не предполагается
утилизация уловленного диоксида серы. Перед спуском в водоем отработанная вода
подлежит нейтрализации, поскольку обладает высокой кислотностью.
Диоксид серы малорастворим в воде. Поэтому для данного
способа очистки требуется большой расход воды и абсорберы большого объема.
Раствор нагревают до 100ºС. Абсорбция диоксида серы водой связана с большими
энергозатратами. В Норвегии в качестве абсорбента используют морскую воду,
имеющую слабощелочную реакцию. Благодаря этому растворимость в ней диоксида
серы повышается. Схема установки показана на рис. 3.1.
Известковый способ. Газ предварительно очищается от
взвешенных частиц. В скруббере газ, содержащий диоксид серы, промывается
известковым молоком (гидрат оксида кальция) (рис. 3.2.).
Реакция проходит по уравнению SO2 + Са(ОН)2 = CaSO3 + Н2О При применении этого способа
достигается высокая эффективность очистки. Недостаток - большой расход извести.
На орошение скруббера необходимо подавать большое количество жидкости, чтобы
насадка скруббера не засорялась образовавшимися CaSO3 и гипсом (CaSO4·2Н2О).
Поэтому применяют многократную циркуляцию пульпы. На 1000 м очищаемого газа при
концентрации диоксида серы 0,5 % расход жидкости составляет 20 м3,
свежего известкового молока 0,15 м3, количество пульпы, поступающей
в отвал, 0,15 м3
Рис. 3.2. Схема известкового метода очистки газов от SO2
- скруббер: 2 - насадка; 3 - брызгало; 4 -
кристаллизатор; 5 -насос; 6 - приемный бак
Аммиачный способ. Газ, содержащий SO2, очищают от пыли и охлаждают до температуры 35-40'С,
затем промывают раствором, содержащим (NH4)2SO3 . При этом происходит реакция (NH4)2SO3 +SО2+Н20D 2NH4H2SO4, в результате которой газ очищается от SO2.
При нагревании до кипения раствора бисульфита аммония,
полученного в результате взаимодействия, описанного выше, реакция пойдет в
обратном направлении с выделением диоксида серы и получением раствора сульфита
аммония (рис. 3.3.). Получают диоксид серы высокой концентрации, служащий
сырьем для производства элементарной серы и серной кислоты.
Раствор сульфита аммония охлаждают и снова используют
для извлечения диоксида серы из газа. Таким образом совершается круговой цикл:
абсорбент поглощает SO2, а затем после отгонки этого
компонента и охлаждения используется повторно. Такой метод называют
циклическим.
При применении циклического метода все же происходят
некоторые потери поглотителя. Взамен в цикл вводят аммиак для получения свежего
(NH4)2SO3
с целью возмещения потерь.
Обычно производится санитарная очистка газов от
сероводорода при небольших его концентрациях в очищаемом газе.
Очищаемый газ промывают содовым раствором, происходит
реакция
H2S + Na2CO3 = NaHS +
NaHCO3
Используют раствор соды концентрацией 25-30 г/л.
Полученный раствор может быть регенерирован путем продувания через него при
кипячении СО2.
Рис.3.3 Схема обогащения S02 аммиачно-циклическим методом
- абсорберы; 2 - холодильники; 3 - насосы; 4 -
сборники; 5 - теплообменник; 6 - конденсационная колонна; 7 - отгонная колонна;
8 - кипятильник отгонной колонны; А - подача свежего поглотителя; Б - вывод
поглотителя из цикла
.2 Противопожарная защита подвижного состава
Долгое время мероприятия в области противопожарной защиты подвижного
состава касались только поездов, движущихся в тоннелях, в частности поездов
метрополитена. Сейчас ситуация резко изменилась, стали больше уделять внимание
противопожарной безопасности на железнодорожном транспорте. Появилось ряд
нормативных документов, некоторые из них: ’’Общие технические требования к
противопожарной защите тягового подвижного состава’’ МПС России 29.12.1995г.
№ЦТ-6; ’’Нормы оснащения объектов и подвижного состава федерального
железнодорожного транспорта первичными средствами пожаротушения’’ МПС Росси
31.11.1993г. №822У; ’’Правила пожарной безопасности на железнодорожном транспорте’’
МПС России 11.11.1992г. №Г-616У.
В этом разделе я хочу рассмотреть зарубежный опыт обеспечения
противопожарной безопасности на железнодорожном транспорте.
После пожара в ночном поезде Париж - Мюнхен, который произошел в ночь с 5
на 6 ноября 2002 г. Исследование проблемы пожаров показало, что в поездах на
открытых линиях они бывают более сильными, чем в тоннелях, и происходят чаще.
Как правило, небольшое возгорание может привести к масштабному пожару лишь при
стечении особо неблагоприятных условий или в случае крупных упущений в
противопожарной защите. Не следует так же забывать, что сам подвижной состав
несет в себе известный потенциал пожароопасности для зоны, граничащей с
железной дорогой.
Работы по совершенствованию противопожарной защиты подвижного состава
ведутся уже много лет на разных уровнях. Вступление с силу стандарта DIN 5510,
который содержит обновленную спецификацию материалов, применяемых в
конструкциях подвижного состава, способствовало форсированию нескольких новых
разработок. Ниже приведены технические решения системы пожаротушения,
применяемой на дизельпоездах.
Устройства для обнаружения пожара
Для выявления мест возгорания предлагаются допущенные к эксплуатации и
опробованные системы обнаружения дыма, а также датчики, реагирующие на превышение
заданного порога температуры. Среди систем обнаружения дыма следует различать
так называемые всасывающие, которые отбирают из контролируемого помещения пробы
воздуха и по трубопроводу подают их в диагностическую камеру, и точечные
сигнализаторы дыма.
Главным критерием при выборе одной из этих систем является результат,
оцениваемый степенью локализации места пожара. Если в результате взятия проб
воздуха просто устанавливается факт возникновения пожара в помещении без
указания конкретного места, то при использовании точечных сигнализаторов
возможно обнаружение возгорания в локальных объемах, например в приборных
шкафах.
Системы обнаружения дыма наиболее пригодны для использования в
электроустановках и помещениях с электрооборудованием, а также для противопожарного
контроля пассажирских салонов, туалетов и кабин машиниста. Благодаря тому, что
дым обнаруживается задолго до начала повышения температуры, очаг возгорания
выявляется значительно быстрее.
Испытания средств обнаружения возгораний, вызываемых неисправностью
электрических цепей, показывают, что критерием исправности может служить
величина приложенного напряжения. Всякая электрическая цепь подлежит
отключению, если она замыкается не через нагрузку, а по произвольному тракту с
образованием аварийного тока.
В местах установки тяговых дизельных агрегатов (как правило, под кузовом
моторного вагона) преимущественно используются датчики, реагирующие на
температуру. На тяговом подвижном составе с большим машинным отделением, где
всасывающие системы обнаружения дыма были бы уместны, тем не менее используются
термодатчики. В этих отделениях плотность размещения оборудования обычно
велика, что обусловливает высокую рабочую температуру. В случае возникновения
пожара температура здесь быстро растет, вызывая срабатывание термодатчиков.
Пожар в машинном отделении тепловоза может возникнуть, например, в
результате негерметичности топливо- или маслопроводов. Если струя горючей
жидкости, а в худшем случае распыленного топлива попадает на выпускной
коллектор дизеля или на корпус наддувочного турбокомпрессора, возгорание
неизбежно. Если такой пожар срочно не потушить, возможны серьезные последствия,
вплоть до полного выгорания.
Вещества, используемые для пожаротушения
В машинных отделениях тепловозов широко используются различные системы
пожаротушения. Если раньше применялись средства, построенные на базе
использования галогеносодержащих веществ или углекислого газа, то сейчас при
заключении контрактов на поставку систем пожаротушения в обязательном порядке
вносится дополнительное требование о недопущении опасных воздействий на людей
со стороны веществ, используемых для ликвидации пожара, и самого процесса
тушения. Такие вещества, как СЕА 410 и FE 13, еще используют для тушения
пожаров в странах Южной Европы. Однако в Центральной Европе и Скандинавии они
уже запрещены из-за токсичности.
Распыление воды под высоким давлением
Принцип действия распылительных устройств основан на образовании водного
аэрозоля при подаче воды под большим давлением (до 200 бар) в специальные насадки
с калиброванными выходными отверстиями (рис. 3.4). При этом давление
используется не только для образования мельчайшей водяной пыли, но и для
придания ускорения частицам воды. Насадки могут быть разными в зависимости от
местных условий применения и различаются расходом воды и размером частиц.
Проектируют такие установки с учетом требований экологии и охраны труда.
Рис. 3.4 Распыляющая насадка, разработанная компанией Fogtec
При использовании установки пожаротушения с аэрозольным распылением воды
(HDWN-LA) одновременно действует несколько факторов, способствующих тушению
пожара.
Благодаря распылению воды охватывается гораздо бóльшая площадь (по сравнению с другими
способами тушения пожара водой), поэтому тепловая энергия, выделяемая очагом
пожара, поглощается быстрее (рис.3.5).
Рис.3.5 Распыляющая насадка в работе
Теплоемкость и соответственно высокая испарительная энтальпия воды
способствуют быстрому и эффективному охлаждению.
Водяная пыль (туман), выходящая из насадки, экранирует инфракрасное
излучение периферии пожара, препятствуя его передаче в эпицентр возгорания.
Вместе с тем большое количество водяной пыли занимает значительный объем,
вытесняя из зоны горения кислород.
Для обеспечения наибольшей эффективности установки HDWN-LA необходимо
прежде всего задать оптимальное качество распыления, которое зависит от
давления, расхода воды и, в наибольшей степени, от конструкции насадки. Те
частицы воды, диаметр которых менее 50 мкм, остаются во взвешенном состоянии в
результате броуновского движения молекул и возникающей конвекции. Эффект их
противопожарного действия такой же, как у используемого для пожаротушения
углекислого газа. Они заполняют пространство, ухудшая условия горения.
Вследствие термических процессов в очаге пожара возникает разрежение,
благодаря чему происходит засасывание воздуха в зоне пола и, следовательно,
дополнительное снабжение очага кислородом. Для наиболее эффективного
использования испарения воды необходимо, чтобы водяной туман содержал как можно
больше частиц размером в несколько десятков микрон. Благодаря этому из зоны
пола будет засасываться воздух с большим содержанием водяного тумана,
обеспечивающего тушение огня. Более крупные частицы воды имеют бóльшую кинетическую энергию, поэтому
обладают повышенной дальностью действия.
В 1995 г. экологическое ведомство земли Северный Рейн-Вестфалия провело
сравнение эффективности действия углекислотных огнетушителей и установок
HDWN-LA. Результаты сравнения показали, что пожаротушение распыленной водой
является рациональной альтернативой углекислотным установкам и огнетушителям.
Примеры использования
Компания Fogtec (Кёльн, Германия) разработала системы пожаротушения типа
HDWN-LA. В случае пожара они активизируются как в автоматическом режиме, так и
в полуавтоматическом, используя минимальное количество воды. Они могут
эффективно работать также при наличии обтекающего встречного потока воздуха.
Широко внедряемые дизельные тяговые блоки концепции Power Pack, отличающиеся
компактностью и размещаемые под кузовом вагона, должны оснащаться системой
HDWN-LA. Для работы установки компании Fogtec в течение 4 мин достаточно 8 л
воды.
В ходе испытаний были убедительно доказаны многие положительные качества
установки, а по полученным результатам построены соответствующие кривые (рис.
3.6). Они показывают процесс изменения температуры в машинном отделении
небольшого объема, где произошло возгорание распыленного машинного масла, а
также характер снижения давления воды в подводящем трубопроводе. В данном
эксперименте для ликвидации пожара потребовалось всего 4,4 л воды.
Рис. 3.6 Кривые изменения температуры в зоне пожара и давления воды,
подводимой к распыляющей насадке
Q -
температура;t- время; P - давление; 1 - давление
воды; 2 - температура воздуха на границе очага горения; 3 - температура паров
масла.
Охлаждение соседних элементов оборудования также дает положительный
эффект: нагретые детали охлаждаются, благодаря чему уже не могут быть причиной
повторного воспламенения все еще присутствующих в машинном отделении паров
масла. Процесс тушения пожара успешно завершается уже через несколько секунд,
вследствие чего удается избежать тяжелых последствий.
На подвижном составе старых серий, как правило, имеется достаточно места
для монтажа установок пожаротушения компании Fogtec. На новом подвижном
составе, не оборудованном такими установками, следует искать для их размещения
специальные технические решения. Одним из вариантов является размещение
установки Fogtec под кабиной машиниста. При разработке нового подвижного
состава необходимое для нее пространство следует предусматривать на стадии
проектирования. Еще одним преимуществом водного аэрозоля является частичное
вымывание токсичных дымовых газов. Растворимые в воде вещества частично
поглощаются водяным туманом и, таким образом, не попадают за пределы очага
возгорания.
Общепринятому предубеждению о том, что аэрозольное устройство распыления
воды непригодно для использования в распределительных шкафах, можно
противопоставить результаты испытаний, подтверждающие обратное. Компанией
Fogtec разработаны специальные конструкции насадок, равномерно распределяющих в
шкафу водяной туман с диаметром частиц менее 50 мкм и производительностью от
0,5 до 2 л/мин, которые обеспечивают быстрое и эффективное тушение пожара.
4. Экономический раздел
.1 Оценка технико-экономической эффективности применения непрерывных
качественных АСРТ теплоносителей
Анализ работ по совершенствования систем охлаждения и автоматических
систем регулирования температур (АСРТ) теплоносителей (воды, масла,
наддувочного воздуха и др.) дизелей позволяет сделать вывод о том, что для
снижения расходов топлива и масла дизелем и повышения надежности дизеля и его
охлаждающих устройств необходимо стабильно поддерживать температуры
теплоносителей при всех режимах и условиях работы дизеля. Причем, на холостом
ходу и частичных нагрузках дизеля температуры теплоносителей должны быть на
10-30К выше, чем на номинальном режиме его работы.
Так, например, повышение температуры масла у дизеля 11В45 на 11К при
работе его на холостом ходу снижает расход топлива на 9,5г/л.с.ч. Повышение
температуры наддувочного воздуха с - 100С до оптимальных значений
(35 - 400С) у дизелей типа 3А-6Д49 (8ЧН26/26) и 1А-5Д49 уменьшает
расход топлива на холостом ходу на 9%. Для дизеля ПД1 (Д50) повышение
температуры наддувочного воздуха с 25 до 550С снижает расход топлива
на 12%. Повышение температуры воды и масла на 15-200С при работе
дизеля 3А-6Д49 (8ЧН26/26) на частичных нагрузках уменьшает расход топлива на
15г/э.л.с.ч. Повышение температуры масла с 55 до 700С у дизелей типа
Д49 уменьшает расход топлива на 16%.
Таким образом, повышение температуры воды и масла наибольшим образом
снижает расход топлива дизелем на режимах холостого хода и частичных нагрузок,
то есть при режимах, на которых дизели работают наибольшую часть времени в
эксплуатации. Эффективность влияния температуры воды на расход топлива уступает
эффективности влияния температуре масла. Так, если на режимах холостого хода
дизеля снижение температуры воды на 100С приводит к увеличению
расхода топлива на 5%, то соответствующее снижение температуры масла приводит к
увеличению расхода топлива на 10%.
На маневровых тепловозах ЧМЭ3 применены АСРТ воды и АСРТ масла релейного
действия. При релейном регулировании температур размах колебаний их составляет
10 - 160С, а период колебаний составляет 4 - 10 минут. В релейных
АСРТ используют релейные двухпозиционные автоматические регуляторы температуры
(АРТ), которые имеют более простую конструкцию, чем регуляторы непрерывного
действия. Однако, релейная работа вентиляторов охлаждения (ВО) отрицательно
влияет на надежность АСРТ, и особенно дизеля и радиаторов, обуславливает
колебательный характер изменения их термических напряжений. В приводах
вентиляторов охлаждения наблюдаются периодические повышенные нагрузки при их
включении, из-за инерционности объединенного регулятора мощности не
используется полностью мощность дизеля для увеличения мощности тягового
генератора при отключенных вентиляторах охлаждения. Периодическая работа
вентиляторов охлаждения (ВО) является дополнительным источником возмущений для
АСР частоты вращения вала дизель-генератора и напряжения тягового генератора.
Основной недостаток релейной работы вентиляторов охлаждения заключается в
том, что при релейном регулировании температуры значительно (в 2-6 раз)
увеличивается расход энергии на привод вентиляторов охлаждения. Для обеспечения
устойчивой работы непрерывных АСРТ и предотвращения переохлаждения на радиаторы
надевают чехлы, что увеличивает затраты энергии на привод вентиляторов
охлаждения более чем в два раза. Экспериментально подтверждена более высокая
эффективность непрерывных АСРТ по сравнению с релейными.
Главное преимущество непрерывных АСРТ перед релейными АСРТ заключается в
том, что непрерывные АСРТ обеспечивают стабильный оптимальный по расходу
топлива и масла температурный режим работы дизеля и повышают его надежность.
Непрерывное качественное поддержание температур теплоносителей на
оптимальных уровнях дает экономический эффект, который складывается из трех
составляющих.
1. Экономический эффект от увеличения надежности элементов АСРТ:
дизеля, радиаторов, приводов вентиляторов охлаждения и створок жалюзи,
терморегуляторов (управляющих органов) и др. Для расчета этого экономического
эффекта нужны статистические данные по выходу из строя элементов АСРТ. Такими
данными мы не располагаем, поэтому расчет этой составляющей общего
экономического эффекта от применения непрерывных качественных АСРТ мы здесь не
делаем.
2. Экономический эффект от снижения затрат энергии Ен ,
отбираемой от дизеля на привод вентиляторов охлаждения при качественной АСРТ по
сравнению с затратами энергии ЕР релейной АСРТ воды. Этот эффект
определяем по уменьшению расхода топлива дизелем. Использование тепловозов по
времени в течение года оценивают по процентным отношениям: Т2 = Т3/ТК
100%; Т1 = Т4/ТК 100%, где Т3 = Т4
+ ТП - общее время работы тепловоза в эксплуатации; Т4 -
время работы тепловоза без учета простоя в горячем состоянии; ТП - -
время простоя тепловоза в горячем состоянии; ТК - календарное время.
Значение ТК принимаем равным 8760 часов в год. Общее время работы
тепловоза в эксплуатации Т2 = 98%. При этом Т3 = 8621ч.
Распределение Т2 по позициям контроллера машиниста ПК приведено
в таблице 4.1.
Таблица 4.1
Распределение Т2 по позициям контроллера машиниста ПК
|
ПК
|
0
|
1
|
2
|
3
|
4
|
5
|
6
|
7
|
8
|
|
Т2
|
50
|
12
|
9
|
6
|
5
|
1
|
1
|
1
|
|
Т3
|
4310
|
1035
|
1293
|
776
|
518
|
431
|
86
|
86
|
86
|
Зависимости
мощности дизеля и тягового генератора от частоты вращения вала дизель-генератора,
удельного и часового расходов топлива от мощности дизеля взяты из материалов по
тепловозу ЧМЭ3. Расчеты выполнены по методике, изложенной в [1]. Для расчетов
приняты параметры водовоздушных радиаторов с оптимальным оребрением [1].
Расчеты проведены для условий работы тепловоза ЧМЭ3 при температуре наружного
воздуха
. Результаты расчетов отношений затрат энергии на
охлаждение ψрег и на
привод вентилятора охлаждения ψ3 при сравнении непрерывной и релейной АСРТ воды дизеля
приведены в таблице 4.2.
3. Наибольший экономический эффект от применения непрерывной
качественной АСРТ воды дизеля тепловоза вместо релейной АСРТ воды заключается в
том, что стабильное качественное поддержание температур теплоносителей (воды,
масла и наддувочного воздуха) на оптимальных уровнях значительно улучшает
рабочий процесс дизеля тепловоза и приводит к снижению расхода топлива и масла.
Результаты расчетов по определению снижения расхода топлива дизелем
тепловоза ЧМЭ3 при повышении температуры воды с 70 до 800С приведены
в таблице 4.3.
Из таблицы 3 видно, что повышение температуры воды при работе непрерывной
качественной АСРТ приводит к снижению расхода топлива в год на 15000кг.
Таким образом, применение непрерывной качественно работающей АСРТ воды
дизеля тепловоза вместо релейной АСРТ дает экономический эффект (при учете
только снижения затрат энергии на привод вентилятора охлаждения и уменьшения
расхода топлива дизелем при повышенной температуре воды) в виде уменьшения
расхода топлива дизелем почти на 16 тонн в год. Причем снижение расхода топлива
от повышения температуры воды на полтора порядка (в 16 раз) больше, чем от
уменьшения затрат энергии на привод вентилятора охлаждения.
Таблица 4.2
Результаты расчетов отношений затрат энергии на охлаждение ψрег и на привод вентилятора охлаждения ψ3
ПК nв, об мин Ен, кВтч Uвз,
кГ м2с ψрег
Ψ3Ер,
кВтчВчн,
кг/чВчр,
кг/чТ3,
ч∑Вн
кг∑Вр,
|
кг
|
|
|
|
|
|
|
|
|
|
0
|
100
|
0.05
|
0,6
|
0,04
|
0,19
|
0,17
|
0,29
|
0,017
|
0,10
|
4310
|
73,3
|
416
|
|
1
|
120
|
0,07
|
0,7
|
0,06
|
0,23
|
0,24
|
0,29
|
0,022
|
0,10
|
1035
|
22,6
|
98,5
|
|
2
|
180
|
0,18
|
1,1
|
0,08
|
0,27
|
0,27
|
0,67
|
0,05
|
0,20
|
1293
|
64,6
|
252
|
|
3
|
280
|
0,49
|
1,68
|
0,21
|
0,35
|
0,54
|
0,91
|
0,12
|
0,24
|
776
|
95,6
|
187
|
|
4
|
390
|
1,02
|
2,34
|
0,30
|
0,42
|
0,64
|
1,59
|
0,30
|
0,38
|
518
|
155
|
195
|
|
5
|
490
|
1,78
|
2,94
|
0,35
|
0,46
|
0,68
|
2,58
|
0,39
|
0,59
|
431
|
170
|
259
|
|
6
|
580
|
2,72
|
3,48
|
0,38
|
0,48
|
0,70
|
3,88
|
0,58
|
0,85
|
86
|
50,2
|
73,5
|
|
7
|
680
|
4,40
|
4,10
|
0,40
|
0,50
|
0,71
|
6,23
|
0,95
|
1,37
|
86
|
81,5
|
118
|
|
8
|
760
|
6,23
|
4,55
|
0,41
|
0,51
|
0,72
|
8,68
|
1,38
|
1,95
|
86
|
118
|
168
|
Итого: Вгод=1766-831,3=935кг.
Ц=935*15=14
тыс.р.
Снижение
расхода топлива в год ΔВгод = 935кг.
Таблица 4.3
Результаты расчетов по определению снижения расхода топлива дизелем
тепловоза ЧМЭ3 при повышении температуры воды с 70 до 800С
|
ПК
|
Νе, кВт
|
gе1 , г/кВтч
|
gе2 , г/кВтч
|
Вч1 , кг
|
Вч2 , кг
|
Т3 , час
|
∑Вч1 , кг
|
∑Вч2 , кг
|
Δ∑Вчi , кг
|
|
0
|
25
|
357
|
340
|
8,95
|
8,50
|
4310
|
38600
|
36600
|
2000
|
|
1
|
99
|
328
|
312
|
32,5
|
31,0
|
1035
|
33600
|
32000
|
1600
|
|
2
|
215
|
290
|
276
|
62,5
|
59,4
|
1293
|
80700
|
76700
|
4000
|
|
3
|
332
|
262
|
251
|
87,0
|
83,2
|
776
|
67500
|
65400
|
2100
|
|
4
|
497
|
236
|
227
|
117
|
113
|
518
|
60800
|
58600
|
2200
|
|
5
|
596
|
228
|
220
|
136
|
131
|
431
|
58600
|
56500
|
2100
|
|
6
|
737
|
220
|
214
|
162
|
158
|
86
|
13950
|
13600
|
350
|
|
7
|
878
|
220
|
215
|
193
|
189
|
86
|
16600
|
16250
|
350
|
|
8
|
994
|
225
|
222
|
224
|
221
|
86
|
19300
|
19000
|
300
|
Итого: Вгод = 389650 - 374650 = 15000
Ц=15000*15=225 тыс.р.
Если же учесть при расчете составляющую экономического эффекта от
повышения надежности дизеля, охлаждающего устройства и системы регулирования
температуры в целом при использовании непрерывной качественной АСРТ, то
суммарный экономический эффект будет значительно больше рассчитанного из-за
снижения расходов на эксплуатацию, техническое обслуживание и ремонт тепловоза.
Модернизация тепловоза ЧМЭ3 по применению непрерывной качественной АСРТ вместо
релейной АСРТ воды дизеля проводится при условии максимального использования в
ней серийных элементов, применяемых на подвижном составе. Модернизация АСРТ
воды дизеля тепловоза ЧМЭ3 может быть выполнена в условиях депо. Затраты на
модернизацию окупятся в течение 1-1,5 года.
Заключение
В результате выполненного дипломного проекта решена
задача повышения эффективности АСРТ дизеля тепловоза, содержащего двухконтурную
систему охлаждения с гидродинамическим и электрическим приводом вентиляторов
охлаждения.
При этом установлено что топливная экономичность
тепловозного дизеля и надежность и экономичность их СО существенным оброзом
зависят от уровня и характера изменения температур теплоносителей воды, масла,
наддувочного воздуха. Условия работы и режимы нагружения дизелей тепловозов в
России создают условия работы СО, АРТ и АСРТ более тяжелые, чем в странах с
умеренным климатом. Существующие СО, АРТ и АСРТ дизелей тепловозов,
эксплуатируемых в России неспособны поддерживать рациональные уровень
температур теплоносителей во всем диапазоне изменения Nд и Т'вз, что с учетом существующих суточных (24-36 К) и
сезонных (30-36 К) колебаний Т'вз и частых (по времени) и больших (по
амплитуде) изменений Nд
ставит задачу разработки непрерывных связанных АСРТ.
Наиболее рациональным (с точки зрения материальных и финансовых затрат)
способом решения задачи разработки и исследования характеристик непрерывной
АСРТ теплоносителей дизелей тепловозов, является модернизация релейного АРТ
воды дизеля тепловоза ЧМЭЗ, содержащего ГДПВ с максимальным использованием
серийных элементов автоматики.
Рассмотренные в данной работе комбинированная
связанная АСРТ воды и масла дизеля тепловоза типа ЧМЭЗ позволяет существенно
повысить экономичность и надежность дизеля и его СО за счет подогрева
теплоносителей при низких Т'вз и малых Nд, повысить запас устойчивости и качество работы замкнутого
контура регулирования с протейним П-регулятором и обеспечить при
соответствующем выборе параметров компенсаторов дополнительных сигналов
управления по Nд и Т'вз отрицательной по Nд и нулевой по Т'вз статическую
неравномерность АСРТ.
Экономический эффект при оборудовании тепловоза ЧМЭЗ
неп-рерывный АСРТ воды дизеля по сравнений с релейной состовляет 15000 Кг
экономики топлива АСРТ с дополнительными сигналами управления по Ид и Т'вз
вместо релейной 16069.84 Кг экономии топлива в год.
Список литературы
1. А. А.
Камаев, Н. Г. Апанович, В. А. Камаев и др. Конструкция, расчет и проектирование
локомотивов - М: Машиностроение, 1981. - 351 с.
2. Куликов
Ю. А. Системы охлаждения силовых установок тепловозов. - М.: Машиностроение,
1988. - 280 с.
. Луков
Н. М. Автоматизация тепловозов, газотурбовозов и дизель-поездов. - М.:
Машиностроение, 1988. - 272 с.
.
Луков Н. М. Основы автоматики и автоматизации тепловозов. - М. : Транспорт,
1989. - 296 с.
. Луков
Н. М. Автоматическое регулирование температуры двигателей. - М.:
Машиностроение, 1995 (1977). - 271 с.
6. Филонов С.
П., Зиборов А. Г., Разумейчик В. В и др. Тепловоз М62: экипажная часть,
электрическое и вспомогательное оборудование- М.: Транспорт, 1987. - 184 с.
. Филонов С.
П., Зиборов А. Г., Разумейчик В. В и др. Тепловозы 2ТЭ10М и 3ТЭ10М - М.:
Транспорт, 1986. - 288 с.
. Нотик З.Х.
Тепловозы ЧМЭ3,ЧМЭ3Т,ЧМЭ3Э.-М: Транспорт, 1996.-448 с.