Методи та засоби переробки твердих відходів лісохімічних і гідролізних виробництв

  • Вид работы:
    Курсовая работа (т)
  • Предмет:
    Химия
  • Язык:
    Украинский
    ,
    Формат файла:
    MS Word
    113,23 Кб
  • Опубликовано:
    2013-06-11
Вы можете узнать стоимость помощи в написании студенческой работы.
Помощь в написании работы, которую точно примут!

Методи та засоби переробки твердих відходів лісохімічних і гідролізних виробництв

РЕФЕРАТ

Курсова робота: 24 с., 2 мал., 4 табл., 6 посилань.

Метою роботи є вивчення методів та засобів переробки твердих відходів лісохімічних і гідролізних виробництв.

У роботі наведений опис процесу утворення відходу; надана характеристика і класифікація відходу; зроблений огляд діючих засобів утилізації конкретного відходу гідролізного виробництва; запропонована та описана технологічна схема процесу утилізації відходу. Наведені можливі напрямки рішення проблеми поводження з відходом, перспективи його використання.

ЛІГНІН, ПІРОЛІЗ, ПЕРЕРОБКА, СИРОВИНА, ТЕХНОЛОГІЧНА СХЕМА, ПРОМИСЛОВІСТЬ, ПЕРЕРОБКА, НЕЙТРАЛІЗАЦІЯ, СУМІШ, УТИЛІЗАЦІЯ, РЕАКТОР, ЦЕЛЮЛОЗА

ЗМІСТ

ВСТУП

. ОПИС ПРОЦЕСУ УТВОРЕННЯ ЛІГНІНУ

. ХАРАКТЕРИСТИКА І КЛАСИФІКАЦІЯ ЛІГНІНУ

. ЗАСОБИ ПЕРЕРОБКИ ЛІГНІНУ

. ОПИС ТЕХНОЛОГІЧНОЇ СХЕМИ З ЦИРКУЛЮЮЧИМ ШАРОМ ПРОЦЕСУ ПЕРЕРОБКИ ЛІГНІНУ

. ОЦІНКА ПЕРСПЕКТИВНОСТІ ВИКОРИСТАННЯ ВІДХОДУ

ВИСНОВОК

ПЕРЕЛІК ПОСИЛАНЬ

ВСТУП

Підприємства лісохімії переробляють деревину хвойних, листяних порід дерев (береза), використовують також кору, гілки дерев, живицю, хвою тощо. Тому у своєму розміщенні орієнтуються на лісопромислові райони. Вони виробляють метиловий спирт, каніфоль, камфору, скипидар, оцтову кислоту, деревне вугілля тощо.

В Україні 7 центрів лісохімії: Великий Бичків, Перечин, Свалява на Закарпатті, Вигода в Івано-Франківській, Славута в Хмельницькій, Коростень у Житомирській, Клевань у Рівненській областях.

Гідролізна промисловість порівняно нова. На підприємствах цієї галузі методом гідролізу деревини (тирси) і нехарчової сировини (кукурудзяних качанів без зерна, соломи, костриці, соняшникового лушпиння) виробляють етиловий і метиловий спирти, білкові дріжджі, кристалічний цукор (глюкозу та ін.).

Існують наступні лісохімічні виробництва. Целюлозно-паперове виробництво займає головне місце серед лісохімічних виробництв за обсягами сировини, що переробляється і готової продукції. Воно споживає велику кількість деревини: так звану балансову і дров'яну (80%), відходи лісозаготівель і деревообробки (тріска, тирса -20%, частка їх з року в рік зростає) для вироблення целюлози, деревної маси та отримання з них різних видів паперу і картону. У промисловості застосовують в основному сульфітний і сульфатний методи варіння целюлози. Сульфітний метод (з його допомогою отримують 40% целюлози) дозволяє виробляти легко відбілююча целюлозу, а з сульфітних лугів-етанол і суху мікробну біомасу (кормові дріжджі); цим методом переробляють майже виключно деревину хвойних порід, з якої отримують найбільш міцну папір. Сульфатний метод дає можливість переробляти деревину будь-яких хвойних і листяних порід, особливо сосни і модрини, в різні види целюлози, в тому числі віскозну і ацетатну.

Гідролізні виробництва отримали широкий розвиток. В якості сировини використовують головним чином відходи лісопиляння і деревообробки (тирса, тріска, обаполки, рейки - близько 80%). Кукурудзяна качан, соняшникове лушпиння, солома, лушпиння насіння та ін.), а також низькосортну деревину і технологічні дрова, деякі рослинні відходи. Спочатку гідролізу піддавали хвойну деревину з отриманням 160-180 л етанолу в розрахунку на 1 т абсолютно сухої сировини (надалі стали виробляти також додатково 35-40 кг кормових дріжджів із післяспиртової барди). Потім з'явилися підприємства фурфурольних-дріжджового профілю (70-80 кг фурфуролу і 100 кг дріжджів в розрахунку на 1 т абсолютно сухих рослинних відходів) і чисто дріжджового профілю (близько 200 кг дріжджів).

Відходи виробництва - гідролізний лігнін (30-40% у розрахунку на абсолютно суху сировину), який застосовують в основному як котельне паливо, а також для отримання високоякісного вугілля різного призначення, добрив, оцтової та щавлевої кислот, фенолів, наповнювачів для полімерних матеріалів та інших цінних продуктів. Організовано виробництво вуглеводного корму, засноване на м'якому кислотному гідролізі деревини.

Деревина являє собою постійно поновлюване джерело сировини, значення якого в комплексній хімічної переробки безперервно зростає. Найбільш важлива галузь переробки - виробництво технічної целюлози, лігніну і волокнистих напівфабрикатів.

Лігнін в промисловості отримують як відхід при виробництві целюлози (сульфатний лігнін, лігносульфонові кислоти) і гідролізі рослинних матеріалів (гідролізний лігнін). Лігнін є цінною хімічною сировиною, використовуваною поки далеко не повністю. Гідролізний Лігнін застосовують для отримання лігнінового вугілля, активного вугілля (коллактівіта), при виробництві пористого цегли, для вироблення нітролігніна - понижувача в'язкості глинистих розчинів, застосовуваних при бурінні свердловин.

1. Опис процесу утворення лігніну

У практиці гідролізного виробництва повсюдне застосування отримав метод перколяційного гідролізу. Гідроліз проводиться розведеною сірчаною кислотою концентрацією 0,2-1%, при температурі 180 - 190 ° С і тиску 1 -1,5 МПа без регенерації кислоти. Характерною особливістю методу є періодичність завантаження сировини і безперервність перколяції кислоти, що полягає в тому, що розбавлена свіжа кислота концентрацією 0,5% при температурі 180 - 190 ° безперервно фільтрується через шар подрібненої рослинної сировини і інші продукти які утворились в результаті гідролізу цукру переходять в розчин і разом з ним безперервно видаляються з реакційного простору. Питомий розчин кислоти, що містить цукор та інші продукти розпаду рослинної сировини, називають гідролізатом.

Гідроліз рослинної сировини проводять у стаціонарних гідролізапаратах, що працюють під тиском. У промисловості застосовують гідролізапарати місткістю від 18 до 160 м3, що виготовляються останнім часом з кислототривкої сталі. Гідролізапарат являє собою вертикальну циліндричну сталеву посудину звареної конструкції зі сферичною верхньою і конічної нижньою частинами. Сферична частина закінчується завантажувальною горловиною, що закривається кришкою. Нижній конус оснащений вихлопним пристроєм для видалення лігніну після закінчення процесу варіння сировини. У верхній частині апарату є штуцери для подачі кислоти, здування парів повітря і газів і для приєднання контрольно-вимірювальних приладів.

У нижньому конусі гідролізапарата встановлюють фільтруючі пристрої для відділення гідролізату від лігніну. Вони складаються з кислототривких труб, на поверхні яких виконані отвори діаметром 4 мм. Приблизно в середині циліндричної частини фільтруючих пристроїв з вертикальною перколяції кислоти є дві опорні лапи. Одну лапу встановлюють на дві шарнірні опори, які спираються на датчик манометричного весомера, а другу закріплюють на шарнірній опорі.

Процес гідролізу складається з операцій завантаження в апарат подрібненої сировини, закачування кислоти, підігріву вмісту апарату, власне перколяції, промивання лігніну водою, віджимання залишку гідролізату і видалення лігніну з гідролізапарата.

Завантаження подрібненої сировини в гідролізапарат проводиться спеціальним транспортером. Маса сировини, що завантажується, що залежить від його походження, виду, гранулометричного складу, вологості та інших факторів, істотно впливає на продуктивність гідролізапарата.

Щільність завантаження підвищується при спільному завантаженні тріски з тирсою, а також при змочуванні сировини. Цими прийомами користуються у виробництві і найбільш часто поєднують завантаження сировини із закачуванням кислоти. При цьому щільність завантаження тирси зростає на 8-10%, а тріски на 3%. Закачування сірчаної кислоти, попередньо змішаної з водою в необхідному співвідношенні в змішувачі, проводять одночасно із завантаженням сировини в гідролізапарат.

Нагрівання вмісту гідролізапарата і підйом тиску до заданого значення здійснюють подачею гострого пара через нижній штуцер апарату. У процесі нагрівання і підйому тиску виробляють 2-3 здування парогазової суміші для видалення повітря і летких продуктів. Залежно від прийнятого режиму вміст підігрівається до 140-160 ° С протягом 30-60 хв. У цих умовах починається процес гідролізу, і значна частина геміцелюлоз встигає перейти в розчин.

Після досягнення заданих значень температури і тиску починається процес перколяції. Ця операція включає подачу гарячої води і сірчаної кислоти через змішувач і одночасний відбір гідролізату з нижньої частини гідролізапарата. Протягом періоду перколяції згідно з прийнятим режиму змінюється витрата сірчаної кислоти, води, температура і швидкість відбору гідролізату. Кількість відібраного гідролізату за варіння характеризується гідромодулем видачі гідролізату, під яким розуміють відношення обсягу відібраного гідролізату до маси завантаженого абсолютно сухої сировини (м3 / т). Відбір гідролізату здійснюють до досягнення певної маси в гідролізапараті, обумовленою вісоміром.

Перед завершенням гідролізу подачу кислоти припиняють і здійснюють промивку лігніну гарячою водою. Потім відключають подачу води і залишки її віджимають. Цю операцію називають сушкою.

Для видалення лігніну з гідролізапарата знижують тиск до 0,6-0,7 МПа здування пари. Потім відкривають швидкодіючий клапан нижньої горловини гідролізапарата, і лігнін спрямовується по видувний трубі в циклон. Вивантаження, або постріл, триває кілька десятків секунд. У циклоні погашається жива сила маси і відокремлюється лігнін від парів само парування. Пари відводяться через центральну вихлопну трубу в атмосферу, а лігнін зосереджується на днище циклону, з якого він віддаляється обертовим вигрібним механізмом через розвантажувальні отвори у днищі. Лігнін вантажать на транспортні засоби та вивозять за призначенням.

. Характеристика і класифікація лігніну

Класифікатор відходів (далі - КВ) створює інформаційно-аналітичні передумови вирішення широкого кола питань державного управління відходами - як еколого-небезпечним чинником та як складовою частиною раціонального ресурсокористування - на базі уніфікації системи обліку та звітності. Об‘єктом класифікації у КВ є відходи, які згідно з Законом України “Про відходи” визначаються як "будь-які речовини, матеріали і предмети, що утворюються у процесі людської діяльності і не мають подальшого використання за місцем утворення чи виявлення та яких їх власник повинен позбутися шляхом утилізації чи видалення". Об’єкти класифікації класифікуються за подвійним принципом, а саме: групування відходів за однорідними виробничими технологічними процесами з одного боку, і створення інтегрованих угрупувань тих відходів, які є наскрізними (однорідними) для різних видів економічної діяльності, з іншого. Це відповідає європейській практиці, ліквідує багаточисленне дублювання і скорочує загальний обсяг класифікатора.

Лігнін (0303.9.9.01)

- Відходи оброблення деревини та виробництва панелей та меблів, целюлози, паперу й картону;

- Відходи виробництва і перероблення целюлози, паперу, картону;

.9.9 - Відходи інші, не визначені тут;

.9.9.01 - Лігнін;

В промисловості отримують як відхід при виробництві целюлози і гідролізі рослинних матеріалів він є цінною хімічною сировиною, використовується яка поки далеко не повністю.

Щільність лігніну дорівнює 1,25-1,4 г/см3. Коефіцієнт заломлення дорівнює 1,6. Гідролізний лігнін має теплотворну здатність, яка для абсолютно сухої лігніну становить 5500-6500 ккал / кг для продукту з 18-25%-ної вологістю 4400-4800 ккал / кг, для лігніну з 65%-ної вологістю 1500-1650 ккал / кг.

За фізико - хімічною характеристикою лігнін являє собою трифазну полідисперсну систему з розмірами частинок від декількох міліметрів до мікронів і менше.

Дослідження лігнінів, отриманих на різних заводах, показали, що склад їх характеризується в середньому наступним змістом фракцій: розміром більше 250 мкм - 54-80%, менше 250 мкм - 17-46%, менше 1 мкм - 0,2-4,3%.

За структурою частка гідролізного лігніну не є щільним тілом, а являє собою розвинену систему мікро- і макропор; величина його внутрішньої поверхні визначається вологістю (для вологого лігніну вона становить 760-790 м2 / г, а для сухого всього 6 м2 / г).

Лігнін - природний полімер, входить до складу майже всіх наземних рослин і за поширеністю серед природних високомолекулярних сполук поступається тільки полісахаридам. Зміст лігніну в деревині хвойних і листяних порід відповідно 23-38 і 14-25% по масі. Лігнін розташований в клітинних стінках і міжклітинному просторі рослин і скріплює целюлозні волокна. Разом з геміцелюлозами він визначає механічну міцність стовбурів і стебел. Крім того, лігнін знижує проникність клітинних стінок для води і поживних речовин.

Лігнін - аморфна речовина від світло - кремового до темно - коричневого кольору (залежно від способу виділення);. Молярна маса від 1 до 150 тис, щільність 1,25-1,45 г/см3.

Розрізняють природний лігнін (протолігнін) - лігнін, що знаходиться в деревині, і препарати лігнінів - виділені з деревини лігніни. Основна маса природного лігніну в деревині має тривимірну сітчасту структуру і хімічно, пов’язана з геміцелюлозами. Природний лігнін тому не здатний розчинятися. Для переведення його в розчинний стан з метою видалення або виділення з деревини у вигляді розчинних препаратів потрібно руйнувати сітки за допомогою хімічного впливу. Як у всіх сітчастих полімерів у природного лігніну поняття макромолекули втрачає сенс. Природний лігнін в клітинній стінці не можна гідролювати кислотами повністю до мономірних одиниць. У кислій і лужній середовищах, особливо при високій температурі, він схильний до реакцій зшивання ланцюгів, чутливий, навіть до порівняно м'яких обробок і тому зазнає значних змін при виділенні. Все це перешкоджає вивченню лігніну і утрудняє делигнифікацію.

При виділенні лігніну з деревини з метою отримання препаратів лігніну - для дослідження деревину попередньо здрібнюють і звільняють від екстрактивних речовин. Внаслідок існування хімічних зв'язків лігніну з нецелюлозними полісахаридами клітинної стінки (геміцелюлозами) і сітчастої - структури самого лігніну при виділенні препаратів лігніну - зазвичай застосовують кислотні каталізатори. У присутності кислотних каталізаторів здійснюється сольволітична деструкція (і зокрема гідроліз) хімічних зв'язків лігніну з геміцелюлозами і частково кисневих зв'язків у сітці лігніну з отриманням її фрагментів. Одночасно кислотні каталізатори в більшій чи меншій мірі сприяють конкуруючим реакцій зшивання ланцюгів лігніну, що перешкоджає переходу лігніну в розчинний стан. Реагенти і розчинники, що застосовуються для отримання препаратів лігніну, іноді хімічно зв'язуються з ними, в результаті чого утворюються похідні лігніну.

Препарати лігніну відповідно до методів виділення можна поділити на дві групи: нерозчинні препарати, утворюються у вигляді залишку після видалення полісахаридів і зберігають сітчасту структуру; розчинні препарати, одержувані перекладом лігніну в розчин з наступним осадженням. До нерозчинних препаратів відносять кислотні лігніни, мідно-аміачний і періодатний лігніни.

Кислотні лігніни (сірнокислотний і солянокислотного) отримують, гідролізом полісахаридів в два ступені - обробкою концентрованої сірчаної або концентрованою соляною кислотою з наступним додатковим гідролізом відповідно розведеною кислотою. Під дією концентрованих кислот у лігніні відбуваються значні хімічні зміни - руйнуються частково кисневі зв'язки, а в результаті реакцій конденсації утворюються нові вуглець - вуглецеві зв'язки. Сітка лігніну стає більш частою, але за кількістю кислотні лігніни практично відповідають природному лігніну, особливо у випадку деревини хвойних порід. Тому виділення кислотних лігнінів використовують для кількісного визначення лігніну в деревині і рослинній сировині. До препаратів кислотних лігнінів, близький технічний гідролізний - лігнін, що виходить в гідролізних виробництвах в якості відходу.

Мідно-аміачний лігнін отримують чергуванням обробки деревини киплячою розведеною сірчаною кислотою і холодним мідно-аміачним реактивом. Кислота каталізує гідроліз хімічних зв'язків лігніну з вуглеводами, а мідно-аміачний реактив розчиняє полісахариди. Добутий у вигляді залишку мідно-аміачний лігнін зберігає сітчасту структуру природного лігніну. Цей препарат менш змінений порівняно з кислотними лігнінами.

Періодатний лігнін отримують чергуванням обробки деревини розчином періодатом натрію і водою при кип'ятінні. Добутий у вигляді залишку периодатний лігнін менш конденсованих, ніж мідно-аміачний лігнін, але досить сильно окислений, про що свідчить знижений вміст метоксільних груп. В даний час для вивчення будови лігніну і моделювання реакцій природного лігніну, зокрема при дослідженні механізмів його реакцій, що протікають при делігніфікацій деревини в процесах варіння целюлози, воліють застосовувати розчинні препарати лігніну, найбільш близькі до природного лігніну, а саме лігнін механічного розмелювання і діоксанлігнін, які розглядаються нижче. До розчинних препаратів лігніну відносять органорозчинні лігніни, нативні лігніни, ферментні лігніни, лігнін механічного розмелювання, а також технічні лігніни, що утворюються при варінні целюлози.

Органорозчинні лігніни отримують обробкою деревини органічними розчинниками у присутності невеликої кількості води і кислотного каталізатора. Кислота каталізує сольволітичну деструкцію зв'язків лігніну з вуглеводами і частково кисневих зв'язків у сітці лігніну. Лігнін переходить в розчин у вигляді фрагментів сітки що утворилися в результаті більш глибокої деструкції низькомолекулярних продуктів. Частина лігніну внаслідок реакцій конденсації не розчиняються.

До органорозчинного лігніну відносять:

• спіртолігніни;

• етаноллігніни;

• діоксанлігніни;

• нативні лігніни;

• ферментні лігніни;

• лігнін механічного розмелювання та ін.;

До розчинних препаратів лігніну можна віднести і технічні лігніни, одержувані при варінні целюлози: лігносульфонати, що утворюються при сульфітних способах варки, і лужні лігніни, що утворюються при лужних способах варки. Ці лігніни утворюються при дії на лігнін в деревині при підвищеній температурі водних розчинів неорганічних реагентів - сірчистої кислоти та її солей при сульфітному варінні або гідроксиду натрію і сульфіду натрію при сульфатному варінні. Лігнін при цьому переходить в розчин - відпрацьований луг, з якого можна висадити технічний лігнін.

. Засоби переробки лігніну

лігнін гідролізний відходи піроліз

Одне із завдань хімічної науки в інтересах сталого розвитку є розробка технологій переробки шкідливих виробничих відходів та токсичних конверсійних матеріалів. При цьому бажано, щоб продукти переробки були не тільки екологічно чистими, але і товарними, тобто знаходили застосування і, отже, мали попит. До таких відходам можна віднести лігнін, природний полімер, присутній практично у всіх рослинах, а в деревних видах становить від 15 до 36% обсягу рослинної маси. Лігнін хімічно стійкий і тривалий час не руйнується. Не знаходячи широкого практичного застосування, він складується і займає величезні території в регіонах з розвиненою деревообробною і хімічною промисловістю.

Відомий спосіб катализуємої солями Ni, Ru, Pt, Rh на носіях газифікації органорозчинного лігніну, що протікає під тиском 220-300 атм, обумовленим парціальним тиском води, нагрітої до 350-400 ° С. Газифікація лігніну протікає через розкладання лігніну на низькомолекулярні сполуки, активно протікає у суперкритичній воді. Вихід синтез - газу підвищується також у присутності донорів водню, наприклад целюлози, ксилана або гексадекану. Синтез - газ може бути використаний в синтезі вищих вуглеводнів з реакції Фішера - Тропша.

Відомий спосіб (Патент США №4647704, 1987) отримання мономерних ароматичних сполук з сульфатного лігніну, що полягає в гидрокрекинге розчиненого в фенолу лігніну в присутності вольфрамового каталізатора на твердих носіях (Аl2О3, SiO2, ZrO2, TiO2) при температурі 300-450 ° С і тиску 35-240 атм.

Відомий метод (Патент США №4731491, 1988) отримання рідких продуктів з лігніну, що полягає в гідрогенолізі лужного сульфатного лігніну у водному розчині сульфіду натрію при температурі 300-450 ° С і початковому тиску водню 50-150 атм. Каталізатори - сульфіди Fe, Cu, Sn, Co, Ni, Zn - отримані на місці з водорозчинних хлоридів двовалентних металів і сульфіду натрію. Підвищенню виходу продуктів - монофеноли і крезолів - сприяють добавки метанолу та фенолу.

Відомі патенти (Патент США №5959167, 1999; Патент США №6172272, 2001; Патент WO №119357, 2006), присвячені перетворенню органорозчинного або сульфатного лігніну, а також лігніну з відходів деревопереробної промисловості чи сільського господарства, в бензин. Пропоновані процеси протікають у два етапи. На першому етапі лігнін піддається основнокаталітичнії деполімеризації в середовищі суперкритичних спиртів (МеОН, ЕtOН) при температурі 230-330 ° С. В якості каталізаторів деполімеризації використовуються гідроксиди лужних або лужноземельних металів [NaOH, КОН, Са (ОН) 2] або їх суміші. Рідкі продукти відокремлюються від твердих і нейтралізуються сірчаною кислотою. Потім отримані в результаті деполімеризації низькомолекулярні продукти екстрагуються толуолом. Ці продукти мають високий вміст кисню і являють собою головним чином алкіліровані феноли, алкоксіфеноли і алкілбензоли. На наступному етапі вони можуть піддаватися вичерпній етерифікації або послідовному гідропроцессінгу, гідроочистці і гідрокрекінгу. Отримані вуглеводневі суміші містять до 65% ароматичних вуглеводнів і мають октанове число 100-110.

Відомий спосіб (Коу Y. та співавт. Chem Sus Chem 2008 року. Vol.1. P.626-629) селективного гідрогенолізу березових тирси, реалізується в суперкритичній воді (250-300 ° С, 70 атм, 4 год.) у присутності каталізаторів (Ru, Pd, Rh, Pt на активованому вугіллі). Гидрогеноліз призводить до з'єднань, побудованим з мономірних і димеризованих ланок лігніну, придатним для отримання біопалива. Більшому виходу цих сполук сприяє кисле середовище (Н 3РО4) і використання співрозчинники - 1,4-діоксану. Спосіб реалізується в кілька стадій, найбільш складною з яких є стадія деполімеризації і екстракція лігніну з березової тирси. Стверджується, що отримані на цій стадії з'єднання можна легко перетворити в такі продукти, як метанол і алкани з 8-9 вуглецями в ланцюзі (для отримання бензину) або з довжиною ланцюга в 12-18 атомів вуглецю (для отримання дизельного палива).

В наш час єдиним способом переробки гідролізного лігніну є високотемпературна радіоліз,який полягає в тому, що добре висушений зразок нагрівають до 400-500 ° С в струмі метану або пропан - бутанової суміші пучком прискорення електронів. У результаті такого терморадіаційного впливу макромолекула лігніну розпадається. У порівнянні зі звичайним термолізом при радіаційному нагріванні вихід органічних рідких продуктів зростає в два рази и сягає ~ 35%. Продукти терморадіоліза представлені фенолами и алкоксіфенолами. У вуглеводневої атмосфері отримані продукти перетворюються на циклічні и ациклічні алкани, похідні тетрагидрофурана и ациклічні прості ефірі.

До недоліків цього способу слід Віднести необхідність використання спеціального обладнання - високовольтно резонансного прискорювача електронів, що вимагає спеціальної біологічного захисту. Крім того, цей спосіб включає ще одну енерговитратну стадію - попередня осушку гідролізного лігніну, який містить значну кількість вологи (іноді до 70%).

. Опис технологічної схеми з циркулюючим шаром процесу переробки лігніну

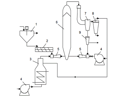
Дослідження переробки лігніну проводилися на лабораторній установці ІХХТ СО РАН, технологічна схема і основні апарати якої наведено на рисунку 1.

У розділі розглядається отримання досвідних партій активованих вугіль з гідролізного лігніну. Робота установки здійснюється наступним чином. Вихідна сировина (підсушений лігнін) завантажується в бункер - ворошитель 1 і шнековим живильником 2 подається через ежектор 5 в реактор 6 газовим потоком, що складається з димових газів, що утворюються в теплогенераторі 3, з контрольованим вмістом кисню повітря. Пройшовши через реактор 6 в пневмотранспортному режимі піролізована сировина надходить в скрубер 7, де відокремлюється велика і середня фракції, вступники в ємність-накопичувач 9. Газовий потік з дрібною фракцією піролізованного матеріалу надходить в циклон 8, де дрібна фракція лігнінового вугілля відділяється і виводиться з апарата, а частина газового потоку надходить на рециркуляцію через повітродувку 4. З ємності 9 накопичувача може відбиратися готовий піролізований продукт, або спрямовуватися на наступні цикли обробки в реакторі через ежектор 5. Кількість циклів, прохідних вихідним матеріалом, визначається параметрами експерименту, лінійною швидкістю потоку в реакторі і часом перебування частинок піролізуемого матеріалу в реакційній зоні.

Рисунок 1 - Технологічна схема з циркулюючим шаром:

- бункер - ворошитель сировини, 2 - шнековий живильник, 3 - теплогенератор, 4 - воздуходувка, 5 - ежектор, 6 - реактор, 7 - скрубер, 8 - циклон, 9 - ємність - накопичувач

Параметри експерименту контролюються і задаються контрольно-регулюючою апаратурою за такими основними характеристикам: температура вхідної газової фази; температура реактора; концентрація кисню в газовій фазі на вході в апарат; об'ємна швидкість газової фази через реактор; лінійна швидкість потоку сировини в реакторі. У роботі використаний гідролізний лігнін вологість якого становила 61,5%. Для напрацювання досвідчених партій використовували лігнін підсушений на повітрі до вологості 6,0%. Основні технічні характеристики лігніну: зольність (Ad) - 1,84%;вихід летючих речовин (Vd) - 63,4%. дисперсність вихідного лігніну визначається типом використовуваної деревини та умовами варіння, для вихідного лігніну вона становила: 1-7 мм - 21,7%, 0,1-1 мм - 45,3%, 0-0,1 мм - 13,0%. При цьому його насипна щільність лежала в межах 0.28-0.63 г/см3, для різних фракцій, а середня становила 0,52 г/см3. Елементний склад по основним компонентам був наступний (мас.% на абсолютно суху беззольну речовину): вуглець - 63,55; водень - 5,80, сірка - 0,52%. Вивчення питомої поверхні вуглецевих матеріалів здійснювалося методом БЕТ по низькотемпературній адсорбції азоту. Загальна пористість визначалася з поглинання води. Склад газів піролізу визначався методом газової хроматографії.

На установці піролізу та активації, описаної вище, були напрацьовані чотири партії карбонізованих продуктів з гідролізного лігніну при температурі в активній зоні реактора 500, 600, 700 і 800 ° С.

Основними параметрами проведення процесу в реакторі циркулюючого шару, визначаючі інші, є об'ємна витрата газової суміші (м3/ Ч) і витрата сировини (кг / год.). У таблиці 1 наведені основні параметри проведення процесу карбонізації гідролізного лігніну в реакторі циркулюючого шару. Парогазові продукти, що утворюються при піролізі гідролізного лігніну, можуть бути використані як паливний газ у процесах активації одержуваного вугілля - сирцю.

Після очищення в скруберах вони містять значну кількість водню та оксиду вуглецю - до 40 і 20% об. відповідно, що дозволяє створювати високу температуру в апаратах киплячого шару при спалюванні цієї суміші в теплогенераторі, або при її безпосередній подачі в обсяг реактора. Склад сухих газів піролізу гідролізного лігніну в установці циркулюючого шару змінювався як від експерименту до експерименту, так і при виведенні установки на стійкий робочий режим.

Діапазон зміни концентрації основних газоподібних них компонентів після циклону приведений у таблиці 2.

Таблиця 1. - Основні характеристики процесу піролізу лігніну в установці циркулюючого шару

Показник процесу

Номер партії


ПЛ-1

ПЛ-2

ПЛ-3

ПЛ-4

Температура піролізу, °С

500

600

700

800

Витрата газу, м3/год.

63,5

64,8

62,2

63,4

Витрата вихідного лігніну, кг / год.

52,5

52,5

53,5

52,5

Вміст кисню в газовій фазі, об.%

2,7

2,8

2,8

3,0

Час проходження сировини через активну зону реактора, с

2,5

2,3

2,6

2,5

Швидкість нагріву сировини (розрахункова),⋅ 104 ° С / с

1,5

1,3

2,3

2,9

Кількість циклів піролізу

1

1

1

1

Вихід піролізованного продукту,%

47

40

35

32

Характеристики піролізованного лігніну

Зольність (Аd),%

3,31

3,34

3,63

3,65

Вологість (Wa),%

2,78

1,63

3,35

Вихід летких речовин (Vd),%

15,25

8,52

4,07

3,84


Таблиця 2 - Склад сухих газів піролізу гідролізного лігніну

Компонент

Вміст(на сухий газ) об.%


На вході в реактор

На виході з циклону

Азот

60-70

35,0 - 45,0

Кисень

2,7 - 3,0

0 - 0,6

Водень

1,0 - 1,5

22,5 - 36,2

Оксид вуглецю

8,3 - 12,0

10,3 - 18,8

Діоксид вуглецю

11,5 - 15,7

10,5 - 20,3

Метан

0 - 0.5

4,5 - 9,5

ГазиС2-С4

0 - 0,1

2,1 -3,0


Наведені дані дають уявлення о процесах, що протікають в реакторі при різних ступенях нагріву і близьких умовах проходження сировини через активну зону. Найбільші зміни відбуваються в легко розщеплюваній частини гідролізного лігніну. Про це свідчить істотна зміна виходу летючих речовин для партій піролізованих продуктів, отриманих при різних температурах (від15,25% для температури піролізу 500 ° С, до 3,84% для температури 800 ° С). Для вихідного лігніну вихід летючих становить 63,4%. Зольність утворюємого піролізованного продукту коливається в незначних межах і мало залежить від умов піролізу. На малюнку 2 представлені дані по виходу летких речовин з продуктів піролізу лігніну при різних температурах. Як видно з наведених даних, з підвищенням температури піролізу в інтервалі від 500 до 650 ° С відбувається значне зменшення виходу летючих речовин в продуктах піролізу гідролізного лігніну. При температурах піролізу вище 650 ° С крива зміни виходу летючих виходить на плато. Це свідчить про те, що переважне виділення летких речовин відбувається в початковий період нагрівання частинок гідролізного лігніну.

Температура піролізу, °С

Рисунок 2 - Вихід летких речовин з лігніну в піролізованного при різних температурах в реакторі циркулюючого шару

Визначено основні структурні та адсорбційні характеристики карбонізованих продуктів піролізу гідролізного лігніну. Значення питомої поверхні, обсягу пір і адсорбційної активності за стандартними речовинам приведені в таблиці 3.

Піролізовані продукти всіх досвідчених партій має близькі значення текстурних характерних характеристик і схожі адсорбційні властивості по стандартним речовинам. З отриманих даних можна зробити висновок про те, що мікропориста структура піролізованного лігніну слабо розвинута, обсяг мікропор незначний.

Таблиця 3 - Властивості карбонізовних продуктів піролізу лігніну

Номер партії

Питома поверхня

Обсяг пір по воді, см3/ г

Активність по метиленовому блакитному, мг / г

Активність по йоду,%

ПЛ - 1

85

0,44

6,4

10,2

ПЛ - 2

110

0,50

4,2

8,4

ПЛ - 3

97

0,48

5,5

10,8

ПЛ-4

103

0,51

13,4

8,3


Адсорбційні властивості останнього визначають переважно наявністю мезо- та макропор, при переважанні останніх. Активація деревного вугілля-сирцю є важливим етапом в отриманні активованих вугіль з високими адсорбційними та експлуатаційними характеристиками. Для отримання досвідних партій активованих вугіль з гідролізного лігніну проведена парогазова активація карбонізованих продуктів піролізу лігніну, отриманих в установці циркулюючого шару. Експерименти з активації вугілля-сирцю з лігніну при різних температурах (від 800 до 1000 ° С) на лабораторній установці показали, що при високих температурах (900-1000 ° С) відбувається вигорання значної кількості мікропор до розмірів мезо- та макропор. У зв'язку з цим для отримання дослідних партій активованого вугілля з гідролізного лігніну була обрана парогазова активація при температурі 850 ° С, в умовах, зазначених в таблиці 4. Зразки сорбційних матеріалів, отриманої парогазової активацією піролізованного лігніну, мають в основному мікропористу структуру, при загальному обсязі від 1,2 до 2,0 см3/ г. При цьому обсяг мікропор в отриманих зразках становив від 0,25 (для АПЛ-2) до 0,42 см3/ г (для АПЛ-4). Сорбенти, отримані активацією лігнінового вугілля-сирцю, добре адсорбують; показано, що вони мають високу адсорбційну спосібність до іонів металів, оксидів азоту і сірки. Отримані активні вугілля з гідролізного лігніну придатні практично для всіх типів адсорбційних технологій, що використовуються в очистці стічних вод і пилогазових викидів, які не пред'являють підвищених вимог до інших гранул адсорбенту. Міцність отриманого активного лігнінового вугілля, визначена за стандартною методикою, лежить в межах 38-45%. Дрібна фракція активного лігнінового вугілля може бути використана в намивних фільтрах і як загрузка в системах доочищення питної води.

Таблиця 4 - Умови отримання та основні властивості активного вугілля з піролізованного гідролізного лігніну

Параметри

Номер партії


АПЛ - 1

АПЛ - 2

АПЛ - 4

Температура піролізу, °С

500

600

700

800

Температура активації, °С

850

850

850

850

Зміст водив в парогазовій фазі,%

48

52 9

52

49

Тривалість активації, год.

0.5

0.5

0.5

0.5

Характеристики активованого вугілля

Вологість (Wa),%

0.26

0.31

0.49

0.27

Зольність (Ad),%

3.48

3.43

33.89

3.69

Вихід летких речовин (Vd),%

2.82

3.10

2.85

2.64

Питома поверхня, м2/ г

420

360

380

460

Обсяг пір по воді, см3/ г

1.60

1.28

1.48

1.59

Активність по метиленовим блакитному, мг / г

17.0

11.2

8.9

17.0

Активність по йоду,%

80.1

64.5

78,6

93,7


5. Оцінка перспективності використання відходу

Лігнін може бути використаний як пороутворююча добавка у виробництві теплоізоляційних і легких конструкційних керамічних виробів. Також він може застосовуватися замість тирси у виробництві аглопориту. Доведена можливість застосування лігніну як заповнювач ксилолітових плит та інших виробів.

Гідролізний лігнін може бути використаний в дорожньому будівництві в якості наповнювача асфальтових бетонів і сировини для виробництва лігнінового в'яжучих. Асфальтовий бетон, наповнений лігніном, за основними показниками не поступається бетону, наповненого вапняковим порошком.

Практичний інтерес представляє використання лігніну замість формальдегіду при отриманні полімерів фенолоальдегідного типу.

Лігнін може бути використаний в якості наповнювача пластмас, гумотехнічних виробів, лінолеуму та ін. Раціонального використання лігніну та інших дрібнозернистих і слабоструктурованих матеріалів сприяє їх брикетування - окускование при тисках пресування від 15 до 150 МПа.

У перспективі лігнін може використовуватися у наступних напрямках:

·    виробництво паливних брикетів, в т.ч. в суміші з тирсою, вугільної та торф'яної пилом;

·        виробництва паливного газу, в т.ч. з виробленням електроенергії в газопоршневих газогенераторах;

·        котельне паливо;

·        виробництво брикетованих відновників для металів і кремнію;

·        виробництво вугілля, в т.ч. активованого;

·        сорбенти для очищення міських і промислових стоків, сорбенти для розлитих нафтопродуктів, сорбенти важких металів, технологічні сорбенти;

·        сорбенти медичного та ветеринарного призначення ("Поліфепан" і т.п.);

·        сировина для вироблення нітролігніна (понижувача в'язкості глинистих розчинів, застосовуваних при бурінні свердловин);

·        наповнювач для пластмас і композиційних матеріалів, сполучна для композиційних матеріалів ("арбоформ", лігнопліти тощо);

·        приготування органічних і органо-мінеральних добрив, стуктуроутворювачі для природних і штучних ґрунтів;

·        гербіцид при обробітку деяких культур (бобових).

·        сировина для виробництва фенолу, оцтової та щавлевої кислот;

·        добавка в асфальтобетони (приготування лігніно-бітумних сумішей і пр.);

ВИСНОВОК

У даній роботі був виконаний опис процесу утворення лігніну у гідролізному виробництві. Розглянута характеристика лігніну, та його класифікація: природний лігнін; отриманий із деревини, та види лігніну за способом його отримання. Були визначені різноманітні способи переробки відходу. Була надана технологічна схема процесу переробки відходу,з обґрунтуванням оптимальних умов процесу. Також були надані основні напрями перспективності використання відходу.

Лігнін є багатотоннажних відходом гідролізного виробництва. Вихід лігніну стосовно обсягу переробляється деревної сировини становить близько 40%. В даний час значна частина лігніну не знаходить застосування і вивозиться у відвал. При цьому під лігнін займаються великі земельні ділянки, забруднюються придорожні зони і територія, прилегла до звалищ, при тривалому зберіганні лігнін самозаймається. Все це завдає значної економічної та екологічної шкоди довкіллю. Крім того, вивезення лігніну, його складування, зміст відвалів вимагають значних матеріальних і трудових витрат. Труднощі промислової переробки лігніну обумовлена складністю його природи, багатоваріантністю структурних ланок і зв'язків між ними, а також нестійкістю цього природного полімеру, необоротно змінює властивості в результаті хімічного або термічного впливу. Тому у наш час, перед нами постає важка задача, раціонального використання та розробки перспективних і діючих методів переробки лігніну, для забезпечення чистого довкілля майбутньому поколінню і збереження лісного фонду країни.

ПЕРЕЛІК ПОСИЛАНЬ

1. Классификатор отходов. ДК 005 - 96. Изд. официальное. - 1996.- 213 с.

. Очистка и рекуперация промышленных выбросов/ Под ред. Максимова В.Ф., Вольфа И.В. Изд. 3-е. - М.: Лесная промышленность, 1989.-640 с.: ил.

.Совершенствование процессов выделения продуктов термической переработки древесины // Сб. трудов ЦНИИЛХИ. Горький, 1988. 159 с.

. Лигнины, Под ред. К.В. Сарканена, К.Х. Людвига, Лесн. пром-сть, Москва, 1975.

. Л.И. Новиков, Н.А. Кравец, Н.В. Артинов, В сб.: VII Всесоюз. конф. по химии и использованию лигнина, Тез. докл., Рига, 1987, с. 142.

6. Оболенская А.В., Ельницкая З.П., Леонович А.А. "Лабораторные работы по химии древесины и целлюлозы" М.: Экология 1991 <http://chemistry-chemists.com/chemister/Drevesina/obolenskaya.djvu>, с. 80.

. Богомолов Б.Д. Химия древесины и основы химии высокомолекулярных соединений, М., 1973.

Похожие работы на - Методи та засоби переробки твердих відходів лісохімічних і гідролізних виробництв

 

Не нашли материал для своей работы?
Поможем написать уникальную работу
Без плагиата!
Без нейросетей!