Технико-экономический анализ эксплуатационных затрат по внедрению технологии коррекционной обработки сетевой воды
Содержание
Введение
1. Основная часть
1.1 Схемы теплоснабжения малых населенных пунктов
1.1.1 Особенности теплоснабжения малых населенных пунктов
1.1.2 Краткая характеристика города Усть-Кут
1.1.3 Источники тепла
1.1.4 Оборудование котельной "Лена" г. Усть-Кут
1.1.5 Тепловые сети
1.1.6 Качество исходной и сетевой воды
1.1.7 Схема установки для подготовки сетевой и подпиточной воды
1.1.8 Состояние системы теплоснабжения г. Усть-Кут
1.2 Современные методы защиты тепловых сетей от коррозии
1.2.1 Материалы для изготовления трубопроводов
1.2.2 Основные виды коррозии трубопроводов и способы защиты от неё
1.2.2.1 Виды коррозии трубопроводов
1.2.2.2 Меры, применяемые по защите трубопроводов от коррозии
1.2.3 Применение индикаторов коррозии
1.2.4 Ингибиторы накипеобразования и коррозии (комплексоны)
1.2.4.1 Историческая справка
1.2.4.2 Строение комплексонов
1.2.4.3 Механизм противонакипного действия комплексонов
1.2.5 Анализ технологии по защите систем теплоснабжения от накипи и
коррозии с помощью ингибиторов
1.2.5.1 Комплексонные технологии в теплоэнергетике
1.2.5.2 Проблемы внедрения комплексонов
1.2.5.3 Преимущества комплексонной обработки воды
1.2.6 Применение комплексонов в различных отраслях промышленности и
сельского хозяйства
1.3 Опыт внедрения комплексонных технологий в Иркутской области
1.3.1 Краткая характеристика применяемых реагентов
1.3.1.1 Свойства ОЭДФК
1.3.1.2 Свойства ОЭДФК - Zn
1.3.1.3 Свойства АФОН 230 - 23А
1.3.2 Опыт использования ингибиторов накипеобразования и коррозии
1.3.2.1 Анализ опыта использования комплексонов на ТЭЦ - 11 ОАО
"Иркутскэнерго"
1.3.2.2 Анализ опыта использования комплексонов на ТЭЦ - 12 ОАО
"Иркутскэнерго"
2. Специальная часть
2.1 Типы дозаторов и принцип их работы
2.2 Рекомендации по обработке сетевой воды котельной
"Лена" г. Усть-Кут
2.3 Расчет расхода реагентов
2.4 Разработка регламента обработки и режимной карты
3. Экономика
3.1 Технико-экономическое обоснование
3.1.1 Анализ затрат на ремонт тепловых сетей
3.1.2 Расчет затрат на внедрение и обработку подпиточной воды
теплосети комплексонами
3.2 Экономическая эффективность комплексонной обработки
3.3 Срок окупаемости
4. Безопасность жизнедеятельности
4.1 Опасные и вредные производственные факторы в химической
лаборатории
4.2 Общие требования безопасности к персоналу при работе в
химической лаборатории
4.3 Требования охраны труда во время работы
4.3.1 При отборе проб
4.3.2 При выполнении работ в производственных помещениях
4.3.3 При выполнении работ в химической лаборатории
4.3.4 После окончания работы
4.3.5 При работе на складе реактивов
4.4 Расчет вентиляции в химической лаборатории
4.5 Охрана труда в аварийных ситуациях
4.5.1 Основные группы опасных случаев
4.5.2 Химические ожоги
4.5.3 Отравление химическими веществами
4.5.4 Поражение электрическим током
4.5.5 Взрывы
4.5.6 Пожары
4.5.6.1 Эвакуационные пути и выходы
4.5.6.2 Расчет расхода воды на пожаротушение
Заключение
Введение
Теплоснабжение малых населенных пунктов значительно
отличается от системы теплоснабжения крупных городов. Город Усть-Кут относится
к небольшим населенным пунктам, и его система теплоснабжения не избежала
недостатков присущих всем малым городам.
Поддержание сетей централизованного теплоснабжения в
работоспособном состоянии на длительный срок является важнейшей задачей
эксплуатации. Основной причиной повреждения тепловых сетей являются
коррозионные разрушения металла труб. Оно связано не только с наружными
коррозионными процессами, но и с внутренними разрушениями, которые возникают
из-за агрессивных свойств воды.
Данный дипломный проект представляет собой работу,
направленную на рассмотрение таких задач, как увеличение надежности и
долговечности теплотрасс, сокращение потерь тепла, за счет технологии по
коррекционной обработки сетевой воды ингибиторами накипеобразования и коррозии,
снижение ремонтно-эксплуатационных затрат.
На основании представленных данных по качеству воды, данных
по актам осмотров трубопроводов, в проекте произведен анализ состояния сетей
теплоснабжения города на текущий момент. Проанализировав сделанные выводы о
недостатках эксплуатации, предлагается использовать ингибиторы
накипеобразования и коррозии (комплексоны) путем дозированного ввода в воду,
используемую для подпитки системы теплоснабжения. Комплексоны представляют
собой сложные химические соединения, которые способны при постоянном добавлении
в воду малых доз реагентов предотвращать образование новых отложений накипи и
коррозии и постепенно отмывать ранее накопившиеся, защищая поверхность металла
от коррозии.
Комплексонные технологии внедрены и успешно применяются на
объектах теплоэнергетики во многих городах России. В проекте рассмотрен опыт
применения на предприятиях ОАО "Иркутскэнерго" - ТЭЦ - 11, ТЭЦ - 12.
Отмечен положительный эффект от внедрения и на основании сделанных выводов
предложено техническое решение для котельной "Лена" г. Усть-Кут.
Данное предложение направлено на решение следующих задач:
защита системы отопления и ГВС от коррозии и избежание отложений окислов железа
в теплообменном оборудовании и системе теплоснабжения. Планируемая обработка
разделяется на два этапа: первый - это отмывка ранее накопленных отложений;
второй - это предотвращение образования новых отложений и коррозии в системе
теплоснабжения.
В экономической части дипломного проекта представлен
технико-экономический расчет. На основании, которого установлено, что с вводом
технологии по обработке сетевой воды комплексонами экономический эффект имеет
место и сэкономленные средства можно направить на развитие других областей
производства.
1. Основная
часть
1.1 Схемы
теплоснабжения малых населенных пунктов
1.1.1
Особенности теплоснабжения малых населенных пунктов
Главной особенностью теплоснабжения малых населенных пунктов
является отсутствие системы централизованного теплоснабжения (СЦТ). Это можно
назвать главным недостатком систем теплоснабжения небольших городов. Так как
источники тепла не соединены друг с другом, и каждый теплоисточник передает
тепловую энергию отдельному району, что может привести к обесточиванию
потребителей этого района при выходе из строя данного источника тепла. И если
при СЦТ, обеспечение теплом этого района могут осуществлять другие котельные,
то здесь потребитель остается без тепла, что конечно является минусом данного
вида теплоснабжения.
Также следует отметить слабую материально-техническую базу
малых населенных пунктов.
Еще одной особенностью теплоснабжения можно назвать
недостаточную квалифицированность персонала, обслуживающего источники тепла и
тепловые сети. Особенно в вопросах автоматизации и правильной эксплуатации
оборудования.
К недостаткам можно отнести устаревшее и изношенное
оборудование с низким КПД.
Отсутствие, в большинстве случаев, химводоподготовки и,
также, отсутствие нормальных источников воды, и как следствие ее низкое
качество, тоже относится к особенностям теплоснабжения малых населенных
пунктов.
Также недостатком является изношенность тепловых сетей и
отсутствие средств на их восстановление.
теплоснабжение комплексонная обработка вода
Низкий уровень механизации по топливному и золошлаковому
тракту, еще один пункт, который неблагоприятно влияет на работу котельной, и
соответственно на теплоснабжение города.
1.1.2 Краткая
характеристика города Усть-Кут
Город Усть-Кут расположен в северной части Иркутской области
в 940 км от г. Иркутска на реке Лене. Через город проходит железнодорожная
магистраль БАМ. Городской речной порт "Осетрово" является
перевалочной базой грузов, направляемых в северные районы. Город Усть-Кут
расположен по берегам р. Лена и впадающей в нее р. Кута. Общая протяженность
города около 45 км, а максимальная ширина около одного километра. Район входит
в зону Приленской возвышенности, расчлененной глубоко врезанными долинами р.
Лена и ее притоками.
Климат города Усть-Кут характеризуется резкой
континентальностью, которая проявляется очень низкими температурами воздуха
зимой и высокими летом. Зима суровая, продолжительная, но сухая. Лето теплое с
обильными осадками. Преобладающими ветрами в течение года являются западные и
юго-западные, среднегодовая скорость ветра 1,3 м/с, глубина промерзания грунта
2,4 м. Климатические данные по г. Усть-Кут составляют:
средняя температура наиболее холодной пятидневки - 46˚С;
средняя температура наиболее холодных суток - 51˚С;
средняя температура наиболее холодного месяца - 25,5˚С;
средняя температура за отопительный период - 11,4˚С;
продолжительность отопительного периода - 6096 ч;
островная многолетняя мерзлота - 2 - 7м.
1.1.3
Источники тепла
Источниками тепла города Усть-Кут являются 40 котельных. Из
них 34 муниципальные котельные общей мощностью 384,56 Гкал/ч., с общей тепловой
нагрузкой 166,6 Гкал/ч. Также в городе расположены 6 ведомственных котельных
общей мощностью 103,46 Гкал/ч., с общей тепловой нагрузкой 49,9 Гкал час.
В таблице 1.1 представлена характеристика объектов
теплоснабжения г. Усть-Кут.
Основными источниками тепла центральной части города Усть-Кута
являются муниципальные котельные "Лена", "Центральная",
ВГР.
Котельная
"Лена"
Котельная введена в эксплуатацию в 1980 г.
Основное оборудование котельной "Лена" включает 2
паровых котла типа КЕ-25-14С и 4 водогрейных котла типа КВ-ТСВ-20/150, паро - и
водо-водяные теплообменники, деаэратор питательной воды паровых и водогрейных
котлов, деаэратор подпиточной воды, бак-аккумулятор. Котлы укомплектованы
механическими топками типа ТЧЗМ-2,7/5,6. Проектным видом топлива являются бурые
угли Ирша-Бородинского разреза Красноярского края, но к применению допускаются
бурые угли марки 3Бр Азейского разреза. Газоочистное оборудование - циклоны
БЦ-42, БЦ-36, КПД которых составляет 85%. Система теплоснабжения - закрытая.
Проектная мощность котельной составляет по пару 50 т/ч, по
горячей воде - 80 Гкал/ч. Тепловая нагрузка на котельную составляет по
технологическому пару 5 т/ч на отопление, горячее водоснабжение жилых и
общественных зданий 35 Гкал/ч, или всего без учета собственных нужд 38 Гкал/ч
(46 МВт). Максимальная отпускаемая тепловая нагрузка в отопительный сезон
2000-2001г. составляла 41 Гкал/ч с учетом потерь в тепловых сетях и
максимальной нагрузкой горячего водоснабжения.
Снижение тепловой мощности котельной вызвано нарушением
технологических режимов из-за увеличенного расхода подпиточной воды 120 м3/ч,
при норме 20 м3/ч.
Водоснабжение котельной на подпитку теплосети и паровых
котлов осуществляется от водозабора на реке Слопешный.
Таблица 1.1 - Характеристика объектов теплоснабжения г.
Усть-Кута
|
Котельная
|
Количество
котлов
|
Мощность
котельной
|
Тепловая
нагрузка
|
Отапливаемые
объекты
|
Годовая
потребность
|
Угольные
разрезы
|
|
|
|
|
муниципальные
жилые дома
|
ведомственные
жилые дома
|
прочие объекты
|
уголь
|
жидкое топливо
|
дрова
|
эл. энергия
|
|
|
|
|
|
колво
|
площадь
|
колво
|
площадь
|
колво
|
|
|
|
|
|
|
шт
|
Гкал/ч
|
Гкал/ч
|
шт
|
т. м2
|
шт
|
т. м2
|
шт
|
т
|
т
|
м3
|
кВт/ч
|
|
|
1
|
2
|
3
|
4
|
5
|
6
|
7
|
8
|
9
|
10
|
11
|
12
|
13
|
14
|
|
Муниципальные
котельные
|
|
Лена
|
6
|
112
|
34,7
|
74
|
183,5
|
|
|
8
|
79893
|
|
|
|
Азейск
|
|
Центральная
|
4
|
102,8
|
53,2
|
163
|
261,1
|
|
|
13
|
|
18134
|
|
|
Ангарское
|
|
ВГР
|
4
|
12
|
8,5
|
46
|
63,545
|
|
|
1
|
|
1093
|
|
|
-"-
|
|
ЗГР
|
2
|
7,3
|
2,25
|
26
|
11,96
|
|
|
1
|
|
2020
|
|
|
-"-
|
|
Якурим
|
4
|
14
|
7,97
|
58
|
46,2
|
|
|
3
|
|
3927
|
|
|
Яракта
|
|
Паниха
|
6
|
1,8
|
0,34
|
2
|
1,2
|
|
|
|
514
|
|
|
|
Черем.
|
|
Бирю-синка 1
|
2
|
2,5
|
0,85
|
37
|
3,9
|
|
|
|
688
|
|
|
|
-"-
|
|
Бирю-синка 2
|
6
|
2,4
|
1,6
|
30
|
1,98
|
|
|
|
1130
|
|
|
|
Черем.
|
|
Бирю-синка 4
|
3
|
1,2
|
0,6
|
64
|
8,17
|
|
|
|
581
|
|
|
|
-"-
|
|
ЦРБ
|
9
|
4
|
3,5
|
-
|
|
|
|
9
|
2158
|
|
|
|
-"-
|
|
ТП ЖКХ
|
3
|
1,5
|
0,81
|
|
|
|
|
|
450
|
|
|
|
-"-
|
|
Ния
|
3
|
11,16
|
6,2
|
36
|
17,3
|
|
|
|
7932
|
|
|
|
-"-
|
|
РЭБ
|
3
|
15,1
|
8
|
81
|
50,6
|
|
|
|
|
4430
|
|
|
Ангарс.
|
|
АЛГЭ
|
4
|
4,45
|
2,32
|
23
|
4, 198
|
|
|
8
|
|
778
|
|
|
Яракта
|
|
Щорса
|
4
|
4
|
1,092
|
24
|
7,06
|
|
|
|
|
578
|
|
|
-"-
|
|
Карбы-шева
|
2
|
2
|
0,51
|
7
|
3,8
|
|
|
|
|
278
|
|
|
-"-
|
|
405 городок
|
4
|
4
|
0,91
|
12
|
6,5
|
|
|
4
|
|
624
|
|
|
-"-
|
|
Холбос
|
5
|
5,1
|
1,1
|
30
|
8,23
|
|
|
|
|
685
|
|
|
-"-
|
|
Пионер-ная
|
5
|
6
|
2,063
|
52
|
9,99
|
|
|
|
|
669
|
|
|
-"-
|
|
Заречная
|
2
|
1
|
1
|
|
|
|
|
|
|
344
|
|
|
-"-
|
|
Казарки
|
10
|
4
|
2
|
81
|
9
|
|
|
|
|
|
|
6000
|
|
|
Тепло- сервис
|
6
|
10,8
|
3,39
|
21
|
12,43
|
|
|
|
|
1320
|
|
|
Яракта
|
|
Ручей 1
|
2
|
0,62
|
0,5
|
|
|
|
|
1
|
|
|
1345
|
|
Каймон
|
|
Ручей 2
|
2
|
0,62
|
0,5
|
|
|
|
|
1
|
|
|
1542
|
|
ЛПХ
|
|
Ручей 3
|
4
|
1,36
|
0,84
|
|
|
1
|
0,96
|
1
|
|
|
1713
|
|
Каймон
|
|
Янталес
|
4
|
20,8
|
35
|
43,5
|
3
|
6,78
|
11
|
|
|
27993
|
|
ЛПХ
|
|
Северная
|
2
|
3,2
|
2,4
|
41
|
8,32
|
|
|
5
|
|
762
|
|
|
Каймон
|
|
Ремтех-снаб
|
3
|
8
|
1,6
|
34
|
3,96
|
|
|
5
|
1970
|
|
|
|
ЛПХ
|
|
ТУСМ
|
2
|
1,25
|
0,9
|
5
|
4,52
|
3
|
3,495
|
5
|
550
|
|
|
|
Черем.
|
|
Школы №3
|
2
|
1
|
0,38
|
2
|
0, 194
|
|
|
1
|
410
|
|
|
|
-"-
|
|
Аэропорт
|
2
|
3
|
0,45
|
1
|
0,7
|
|
|
5
|
|
241
|
|
|
Яракта
|
|
д/сада №1
|
1
|
0,5
|
0,2
|
|
|
|
|
1
|
128
|
|
|
|
Черем
|
|
Звездный
|
3
|
10,5
|
4,3
|
12
|
9,3
|
|
|
11
|
5665
|
|
|
|
-"-
|
|
п. Марково
|
3
|
4,6
|
3,6
|
157
|
13,9
|
|
|
15
|
|
|
|
|
-"-
|
|
Итого
|
127
|
384,56
|
166,6
|
1154
|
794,52
|
7
|
11,235
|
106
|
102069
|
35883
|
4600
|
6000
|
|
|
Ведомственные
котельные
|
|
УК 272/5
|
6
|
18,5
|
6,1
|
12
|
12,62
|
|
|
|
|
|
33578
|
|
|
|
Терминал
|
7
|
72,32
|
35,6
|
31
|
30,608
|
4
|
38,35
|
3
|
|
4000
|
|
|
Ангарс
|
|
Курорт
|
2
|
4,8
|
4,6
|
1
|
5,754
|
|
|
10
|
4540
|
|
|
|
Черем.
|
|
Судоверфь
|
4
|
3,74
|
1,5
|
|
|
|
|
6
|
|
2912
|
|
|
Ангарс
|
|
Мясоком-бинат
|
3
|
2,1
|
1,2
|
|
|
2
|
1,71
|
4
|
|
|
3250
|
|
|
|
Северные сети
|
2
|
2
|
0,9
|
2
|
4,498
|
|
|
3
|
|
|
|
3000
|
|
|
Итого
|
24
|
103,46
|
49,9
|
46
|
49,48
|
6
|
40,06
|
26
|
4540
|
6912
|
36828
|
3000
|
|
|
Всего
|
151
|
488,02
|
216,5
|
1200
|
844
|
13
|
51,295
|
132
|
106609
|
42795
|
41428
|
9000
|
|
Добавочной водой паровых котлов является умягченная
деаэрированная вода.
Сетевая вода предварительно нагревается в паро- и водоводяных
теплообменниках, после чего поступает в деаэратор подпиточной воды и далее в
водогрейные котлы.
В качестве исходной (сырой) воды используется
горводопроводная вода питьевого качества из подземного источника (водозабор
"Мельничный).
Подготовка питательной воды паровых котлов по проекту
осуществляется на водоподготовительной установке, работающей по схеме
двухступенчатого натрий-катионирования, производительность установки 30 м3/час.
Проектная схема подготовка подпиточной воды выполнена по
методу подкисления соляной кислотой с декарбонизацией. Антинакипная подготовка
подпиточной воды методом подкисления требовала значительных эксплуатационных
затрат и содержания кислотного хозяйства. Поэтому с 2003 г. вместо проектного
метода используется антинакипная комплексонная обработка с использованием
ОЭДФК. Но предполагаемый эффект не был достигнут, в связи с неправильной
установкой и эксплуатацией оборудования.
В 2005 г. смонтированная установка и схема комплексонной
обработки была усовершенствована с использованием более надежного оборудования.
Котельная "Центральная"
Котельная введена в эксплуатацию в 1954 году.
Установленная тепловая мощность котельной 98 Гкал/ч. В
настоящее время фактическая тепловая мощность котельной составляла по пару - 10
т/ч и по горячей воде - 30 Гкал/ч (36 МВт). Тепловая нагрузка контура
"Речники" составляет 55 Гкал/ч (64 МВт), что значительно превышает
фактическую тепловую мощность котельной.
Основное оборудование включает 2 водогрейных котла типа
КВГМ-20-150 и 2 паровых котла типа ДЕ-16-14, паро- и водоводяные
теплообменники, деаэратор питательной воды паровых и водогрейных котлов, два
бака-аккумулятора. После проведения ряда реконструкций и замены оборудования в
настоящее время на котельной установлено 2 паровых котла № 2,3 типа ДКВР-20-30.
Котлы установлены в 1973 году, полностью выработали свой нормативный срок,
органами Горгостехнадзора были запрещены к эксплуатации, находятся в нерабочем
состоянии и ремонту не подлежат. Паровых котел типа ДЕ-16-14 № 1 (смонтирован в
1989 г.) находится в работе. Котел № 5 не был смонтирован ввиду неправильного выбора
места монтажа, в работе не был. Перенесен на место парового котла № 4 в 2003
году.
Два водогрейных котла типа КВГМ-20-150 смонтированы в 1989
году, находятся в удовлетворительном техническом состоянии и подлежат
капитальному ремонту с частичной заменой поверхностей нагрева. Водогрейные
котлы работают по отдельному замкнутому контуру
"котел-подогреватель-котел", что позволяет предохранить котел от
накипи, но при этом, в соответствии с проектным решением института ОАО
"СибВНИПИэнергопром", мощность установленных водоводяных
подогревателей значительно меньше паспортной мощности котлов. Установленная
мощность котла КВГМ-20-150 составляет 20 Гкал/ч (23,3 МВт). Два котла в
номинальном режиме могут выдать потребителю до 40 Гкал/ч (46,6 МВт).
Установленные в соответствии с проектом в котловом контуре подогреватели могут
передать только 24 Гкал/ч (25 МВт), что ограничивает тепловую мощность
котельной.
В качестве топлива на котельной используется топочный мазут
марки М-100, а в периоды его дефицита сжигается сырая нефть Ярактинского
месторождения, что приводит к снижению паропроизводительности котлов.
Котлы не выдают своей мощности из-за загрязнения поверхностей
нагрева и накипеобразования, вызванных отсутствием химводоочистки и деаэрации
питательной воды.
Источник воды - водозабор "Мельничный", при
нехватке подпитки добавляется вода из реки Лена.
Система теплоснабжения - открытая.
Котельная ВГР
Котельная построена в 1974 году. В качестве топлива
используется топочный мазут марки М-100, в его отсутствие сжигается сырая нефть
Ярактинского месторождения.
Тепловая нагрузка отопления и ГВС составляет 13 Гкал/ч (15
МВт). Кроме того, на мазутном хозяйстве котельной осуществляется прием и отпуск
мазута для прочих муниципальных котельных (предприятие УМ ТЭП), дополнительный
расход тепла на разогрев мазута в объеме 1,2 - 3 Гкал/ч и, соответственно,
потребность в тепловой энергии составляет 16 Гкал/ч (18,6 МВт).
На котельной установлено три паровых котла типа
ДКВР-6,5-13-ГМО и один паровой котел типа ДЕ-6,5-14-ГМО. Паспортная установленная
мощность котельной составляет 15,6 Гкал/ч (18МВт). В настоящее время
фактическая тепловая мощность котельной составляет 7,8 Гкал/ч (9 МВт), что не
обеспечивает потребления количества тепловой энергии в периоды низких
температур и приводит к снижению температурного режима в отапливаемом жилом
районе.
Основной причиной такого положения является физический износ
основного и вспомогательного оборудования, установленного в 1974 г.
Источник воды - водозабор "Мельничный".
Подготовка воды для подпитки теплосети отсутствует,
неудовлетворительно работает деаэрация и подготовка воды для паровых котлов.
Сетевые подогреватели находятся в аварийном состоянии.
Система теплоснабжения - открытая.
1.1.4
Оборудование котельной "Лена" г. Усть-Кут
Котельная "Лена" предназначена для обеспечения
теплом жилых районов города, предприятий города и собственных нужд котельной.
В таблице 1.2 представлена краткая характеристика
технического состояния оборудования котельной.
Таблица 1.2 - Краткая характеристика технического состояния
оборудования котельной "Лена"
|
Оборудование
|
Составляющие
|
Год ввода в
эксплуата-цию
|
Техническое
состояние
|
|
1
|
2
|
3
|
4
|
|
Эстакада
приемки топлива
|
Железобетонная
конструкция на 6 вагонов 105п. м.
|
1980
|
Неудовлетворительное.
Требуется капитальный ремонт верхнего строения пути. Монтаж наружного
освещения.
|
|
Угольный склад
|
|
1980
|
Требуется
реконструкция. Отсутствует освещение. Требуется строительство габаритной
стенки, для увеличения емкости склада.
|
|
Дымовая труба
|
Кирпичная
конструкция (Н-60 м)
|
1980
|
Требуется
обследование внутренней и наружной футеровки - 60 м. Восстановление
заземления, световых маяков.
|
|
Паровой котел
КЕ-24-14С ст. № 1 Завод-изготовитель - Бийский котельный завод (заводской №
01102)
|
Дымосос
ДН-13,5; Вентилятор дутьевой ВДН-12,5.
|
1980
|
Необходима
замена котла со вспомогательным оборудованием. Требуется капитальный ремонт
приборов КИПиА.
|
|
Паровой котел
КЕ-24-14С ст. № 2 Завод-изготовитель - Бийский котельный завод (заводской №
01106)
|
Дымосос
ДН-13,5; Вентилятор дутьевой ВДН-12,5.
|
1980
|
Необходима
замена котла со вспомогательным оборудованием. Требуется капитальный ремонт
приборов КИПиА.
|
|
Водогрейный
котел КВ-ТСВ 20-150 ст. № 3 Завод-изготовитель - Бийский котельный завод
(заводской № 01177)
|
Дымосос
ДН-15,5; Вентилятор дутьевой ВДН-13,5.
|
2001
|
Требуется
восстановление вентиляторов острого дутья, ремонт футеровки передней стенки,
ПМЗ. Необходим проект удаления золы из батарейных циклонов и шлака из
провалов. Частичная замена поверхностей нагрева. Требуется капитальный ремонт
приборов КИПиА. Капитальный ремонт топки.
|
|
Водогрейный
котел КВ-ТСВ 20-150 ст. № 4 Завод-изготовитель - Бийский котельный завод
(заводской № 01178)
|
Дымосос
ДН-15,5; Вентилятор дутьевой ВДН-13,5.
|
2001
|
Требуется
восстановление вентиляторов острого дутья, ремонт футеровки передней стенки,
ПМЗ. Необходим проект удаления золы из батарейных циклонов и шлака из
провалов. Частичная замена поверхностей нагрева. Требуется капитальный ремонт
приборов КИПиА.
|
|
Водогрейный
котел КВ-ТСВ 20-150 ст. № 5 Завод-изготовитель - Бийский котельный завод
(заводской № 01180)
|
Дымосос
ДН-15,5; Вентилятор дутьевой ВДН-13,5.
|
2001
|
Требуется
восстановление вентиляторов острого дутья, ремонт футеровки передней стенки,
ПМЗ. Необходим проект удаления золы из батарейных циклонов и шлака из
провалов. Частичная замена поверхностей нагрева. Требуется капитальный ремонт
приборов КИПиА. Капитальный ремонт решетки ТЧЗМ.
|
|
Водогрейный
котел КВ-ТСВ 20-150 ст. № 6 Завод-изготовитель - Бийский котельный завод
(заводской № 01179)
|
Дымосос
ДН-15,5; Вентилятор дутьевой ВДН-13,5.
|
2001
|
Требуется
восстановление вентиляторов острого дутья, ремонт футеровки передней стенки,
ПМЗ. Необходим проект удаления золы из батарейных циклонов и шлака из
провалов.
|
|
|
|
Частичная
замена поверхностей нагрева. Требуется капитальный ремонт приборов КИПиА.
|
|
Насос сырой
воды Д 200/95
|
|
1980
|
Был заменен в
2004 г. в связи с физическим износом.
|
|
Подогреватель
пароводяной сырой воды ПП 1-53-7-2 № 1 Завод-изготовитель - ОАО
"Сибэнер-гомаш"
|
|
2001
|
Удовлетворительное.
|
|
Подогреватель
пароводяной сырой воды ПП 1-53-7-2 № 2 Завод-изготовитель - ОАО
"Сибэнер-гомаш"
|
|
2001
|
Удовлетворительное.
|
|
Подогреватель
водоводяной ПВ 2-12 № 1 Завод-изготовитель - ОАО "Сибэнер-гомаш"
|
|
2001
|
Удоалетворительное.
|
|
Подогреватель
водоводяной ПВ 2-12 № 2 Завод-изготовитель - ОАО "Сибэнер-гомаш"
|
|
2001
|
Удоалетворительное.
|
|
Декарбонизатор
1 ступени Б-236 (200 м3) № 1
|
|
1980
|
Неудовлетворительное.
Необходима замена в связи с физическим износом.
|
|
Декарбонизатор
1 ступени Б-236 (200 м3) № 2
|
|
1980
|
Неудовлетворительное.
Необходима замена в связи с физическим износом.
|
|
Вентилятор
декарбонизатора № 3 (4000 м3/ч) № 1
|
|
1980
|
Неудовлетворительное.
Необходима замена в связи с физическим износом.
|
|
Вентилятор
декарбонизатора № 3 (4000 м3/ч) № 2
|
|
1980
|
Неудовлетворительное.
Необходима замена в связи с физическим износом.
|
|
Бак
декарбонизиро-ванной воды (25 м3) № 1
|
|
1980
|
Неудовлетворительное.
Необходима замена в связи с физическим износом.
|
|
Бак
декарбонизиро-ванной воды (25 м3) № 2
|
|
1980
|
Неудовлетворительное.
Необходима замена в связи с физическим износом.
|
|
Насос
декарбонизиро-ванной воды Д 320-60 № 1
|
|
1980
|
Удовлетворительное.
Требуется замена запорной арматуры.
|
|
Насос
декарбонизиро-ванной воды Д 320-60 № 2
|
|
1980
|
Удовлетворительное.
Требуется замена запорной арматуры.
|
|
Фильтр буферный
ФИП 2,6×1,5 № 1
|
|
1980
|
Удовлетворительное.
Требуется замена запорной арматуры.
|
|
Фильтр буферный
ФИП 2,6×1,5 № 2
|
|
1980
|
Удовлетворительное.
Требуется замена запорной арматуры.
|
|
Подогреватели
пароводяные частично умягченной воды типа ПВ 4-14 № 1,2,3,4
|
|
1980
|
Удовлетворительное.
Требуется покраска.
|
|
Подогреватели
пароводяные частично умягченной воды типа ПВ 4-13 № 1,2
|
|
1980
|
Удовлетворительное.
Требуется покраска.
|
|
Охладитель
выпара ОВА 2
|
|
1985
|
Удовлетворительное.
Требуется покраска.
|
|
Деаэратор
подпиточной воды ДСА (50+100) /25
|
|
1983
|
100 % износ,
требуется замена.
|
|
Насос
подпиточный НКУ 150/36
|
|
2003
|
Требуется
замена подшипников.
|
|
Бак-аккумулятор
700 м3
|
|
1985
|
Удовлетворительное.
Требуется покраска, осмотр, антикоррозионное покрытие.
|
|
Конденсатный
бак 4 м3
|
|
1980
|
Требуется
замена по причине коррозии.
|
|
Конденсатный
насос К-45/55 №1
|
|
1980
|
Требуется
замена по причине коррозии.
|
|
Конденсатный
насос К-45/55 № 2
|
|
1980
|
Требуется
замена по причине физического износа
|
|
Расширитель
периодической продувки 0,7 м3
|
|
1980
|
Удовлетворительное.
Требуется покраска.
|
|
Охладитель
периодической продувки ОВА 2
|
|
1980
|
Удовлетворительное.
Требуется покраска.
|
|
Деаэратор
питательный ДСА 50/25
|
|
1980
|
Требуется
замена по причине коррозии.
|
|
Насосы
питательные ПЭ-40-176 № 1,2
|
|
2003
|
Текущий ремонт
|
|
Насосы сетевые
ЦН-40/105 № 1,2,3,4
|
|
2003
|
Текущий ремонт
|
|
Насосы
циркуляционные ТПП № 1,2,3,4
|
|
2003
|
Текущий ремонт
|
|
Подогреватели
сетевой воды № 1,2,3,4
|
Подогреватель
пароводяной 05 ОСТ34-577-68; Подогреватель водоводяной № 12
|
2001
|
Необходимо выполнение
тепловой изоляции.
|
|
Бак оборотной
воды 4 м3
|
|
1980
|
Требуется
замена по причине коррозии.
|
|
Насос оборотной
воды КМ-45/55
|
|
1980
|
Требуется
замена по причине физического износа.
|
|
Питатель
качающий КЛ 8-0
|
|
1980
|
Требуется
замена по причине физического износа.
|
|
Транспортер
ленточный 650 L = 150 м
|
|
1980
|
В 2003 г.
произведена замена ленты. Необходим осмотр, замена поддерживающих и
направляющих роликов 70 %.
|
|
Вентиляторы Ц
4-70 № 1,2,3
|
|
1980
|
Требуется
замена по причине коррозии.
|
|
Циклоны
золоудаления 1 ст. ЦН 150 № 1,2,3,4,5,6
|
|
1985
|
Требуется
капитальный ремонт.
|
|
1985
|
Требуется
капитальный ремонт.
|
|
Вентиляторы Ц
4-70 № 2,5 № 1,2,3,4
|
|
1980
|
Требуется
замена по причине коррозии.
|
|
Вентиляторы
пылевые ЦП 7-40 № 4 № 1,2
|
|
1980
|
Требуется
замена по причине коррозии.
|
|
Транспортер
углеподачи 1 галерея № 1
|
|
1980
|
В 2003 г.
произведена замена ленты длинной 150 м. Необходима замена направляющих ленты.
|
|
Транспортер
углеподачи 2 галерея № 2
|
|
1980
|
В 2003 г.
произведена замена ленты длинной 210 м. Необходима замена направляющих ленты.
|
|
Дробилка
|
|
1980
|
По причине
полного износа в 2003 г. произведена замена, сейчас состояние
удовлетворительное.
|
1.1.5
Тепловые сети
Тепловая энергия от источников к потребителям транспортируется
преимущественно по двухтрубным тепловым сетям, не имеющим резервных перемычек.
Отопительные системы присоединены к тепловым сетям по зависимой схеме через
элеваторы или без них. Системы теплоснабжения, в основном, открытые с
непосредственной подачей воды на горячее водоснабжение из тепловых сетей.
Исключение составляют системы теплоснабжения потребителей некоторых котельных,
установки отопления и горячего водоснабжения которых подключены через
теплообменники по независимой и закрытой схемам.
Новые тепловые сети диаметром 500 и 600 мм проложены наземно
в закрытых железобетонных лотках, остальные сети - подземно в непроходных
железобетонных каналах и надземно в деревянных коробах. Трубы в каналах и
лотках засыпаны опилками.
Компенсация тепловых удлинений осуществляется П-образными
компенсаторами и углами поворота трубопроводов. Регулирование отпуска тепла -
центральное по отопительной нагрузке.
Система горячего водоснабжения для потребителей котельных
"Центральная" и ВГР - открытая. На тепловых сетях в верхней жилой
зоне построены три ЦТП, играющие роль подкачивающих насосных станций на
подающих трубопроводах. Расчетный температурный график 95/70°С для тепловых
сетей котельных "Центральная" и ВГР, 105/70°С - котельной
"Лена". Фактически тепловые сети от всех котельных работают с
пониженным температурным графиком 85/65°С и ниже.
Протяженность тепловых сетей диаметром свыше 100мм составляет
более 12 км от котельных "Центральная" и ВГР и около 6 км от
котельной "Лена".
Общая протяженность тепловых сетей г. Усть-Кут составляет 135
км. Участок тепловых сетей филиала ГУЭП "Облкоммунэнерго"
"Усть-Кутские тепловые сети и котельные" обслуживает тепловые сети
протяженностью более 50 км и имеет границы ответственности с МУ "Служба
заказчика ЖКХ" по наружным стенкам тепловых камер.
Техническое состояние тепловых сетей требует выполнения
мероприятий по изоляции трубопроводов, по замене заниженных диаметров труб с
целью соблюдения гидравлического режима, ремонту насосного оборудования,
капитальному ремонту зданий и помещений ЦТП.
1.1.6
Качество исходной и сетевой воды
В качестве исходной (сырой) воды используется
горводопроводная вода питьевого качества из подземного источника (водозабор
"Мельничный).
Водоснабжение котельной на подпитку теплосети и паровых
котлов осуществляется от водозабора на реке Слопешный.
Добавочной водой паровых котлов является умягченная
деаэрированная вода.
Сетевая вода предварительно нагревается в паро - и
водоводяных теплообменниках, после чего поступает в деаэратор подпиточной воды
и далее в водогрейные котлы.
Качество исходной воды для котельной "Лена"
представлено в таблице 1.3.
В результате высокой жесткости и щелочности воды, индекс
карбонатный, характеризующий интенсивность накипеобразования превышает
допустимые для данных условий значения:
для водогрейного котла с температурой на выходе 115ºС - Ик = 2,0 (мг-экв/дм) 2;
для сетевых подогревателей 3,0 (мг-экв/дм) 2.
Таблица 1.3 - Качество исходной воды - водозабор
"Мельничный"
|
Показатели
|
Результаты
анализа
|
|
Щелочность,
мг-экв/дм3 гидратная общая
|
0,1 3,3
|
|
Окисляемость
перманганатная, мг/дм3
|
3,7
|
|
Свободная
углекислота, мг/дм3
|
|
|
Сульфаты SO42-, мг/дм3
|
16,1
|
|
Хлориды Cl-, мг/дм3
|
0,3
|
|
Водородный
показатель рН, ед. рН
|
8,3
|
|
Жесткость,
мг-экв/дм3 общая кальциевая
|
3,6 2,0
|
|
Кальций Ca2+, мг/дм3
|
40,0
|
|
Магний Mg2+, мг/дм3
|
19, 2
|
|
Железо общее Fe, мг/дм3
|
0,04
|
|
Удельная
электропроводимость, мкСм/см (20°С)
|
344
|
|
Удельное
сопротивление, ом*см (20°С)
|
2907
|
|
Взвешенные
вещества, мг/дм3
|
следы
|
|
Карбонатный
индекс, (мг-экв/дм3) 2
|
6,6
|
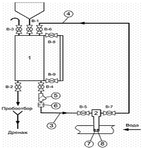
1.1.7 Схема
установки для подготовки сетевой и подпиточной воды
Описание принципиальной схемы, состава оборудования и режима
противонакипной обработки с использованием ингибиторов накипеобразования и
коррозии на котельной "Лена".
Для обработки подпиточной воды предлагается дозирующий
комплекс DPS Emec, рассчитанный на максимальный расход подпиточной воды.
Дозирование реагента производится постоянно пропорционально
подпитке системы.
Прекращение дозирования нивелирует эффект предотвращения
накипеобразования.
Состав дозирующего комплекса:
· Дозирующий насос при противодавлении 10
атм.
· Автоматика уровня - для предотвращения
"сухого пуска" насоса
· Засасывающий узел
· Инжектор для подключения в линию холодной
воды
· Соединительные трубки PVC
· Химическая ёмкость для рабочего раствора объёмом
120 л
· Электрическая мешалка
Принципиальная схема противонакипной обработки с
использованием ингибиторов накипеобразования и коррозии сетевой и подпиточной
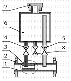
воды представлена на рисунке 1.1.
- расходный бак раствора реагента (V=4 м3); 2 -
насос-дозатор; 3 - блок управления; 4 - фильтр; 5 - станционный трубопровод; 6
- расходомер.
Рисунок 1.1 - Схема установки дозирования ОЭДФК
В таблице 1.4 представлены технические характеристики схемы
установки дозирования 1.4.
Таблица 1.4 - Технические характеристики схемы
|
Показатели
|
Котельная
"Лена"
|
|
Расход сетевой
воды, м3/час
|
1640-1800
|
|
Расход
подпиточной воды, м3/час
|
50-120
|
|
Используемый
реагент
|
ОЭДФК
|
|
Температура сетевой
воды, °С
|
95/70
|
|
Исходная вода
|
горводопроводная
|
|
Используемое
водогрейное оборудование
|
водо - и
пароводяные теплообменники, водогрейные котлы
|
|
Тип схемы
|
Закрытая
|
|
Диаметр
трубопровода в месте ввода, Dу мм
|
80
|
|
Давление
подпиточной воды, кг/см2
|
6
|
|
Дозирующее
устройство
|
Дозирующий
комплекс DPS Emec в составе: Дозирующий насос HMS MF 1802 с регулируемым расходом и контролем уровня, давление до 10
(7) атм, с дисплеем, вход 4-20 мА, узел инжектора, засывающий узел, 2 м
трубки РЕ 4x8 (2 шт)
|
|
Расходомер
|
Электромагнитный
расходомер ЭРВС-310 Ду 80, выход 4-20 мА с диапазоном измерений 2-217 м3/ч
|
|
Емкость
рабочего раствора
|
120 л
|
|
Перемешивающее
устройство
|
Электрическая
мешалка для химиката, 220 В, 50 Гц.
|
1.1.8
Состояние системы теплоснабжения г. Усть-Кут
Теплоснабжение города Усть-Кут осуществляется от 40
котельных, из них 14 котельных работают на угле, 15 - на мазуте, 7 - на дровах,
2 электрокотельных и 1 котельная на газе.
В городе Усть-Куте, как и во многих небольших городах
Иркутской области, не организована централизованная система теплоснабжения. Что
является недостатком.
Анализ работы существующих систем теплоснабжения котельных
"Центральная", "Лена", ВГР показал, что имеется ряд
проблем, не позволяющих осуществлять нормальное и надежное теплоснабжение потребителей
тепла. Причины этого имеются как на теплоисточниках, так и в тепловых сетях и
абонентских вводах.
На большинстве котельных отсутствует химводоочистка и
деаэрация питательной воды котлов и подпиточной воды для тепловой сети. Не
улучшилось состояние основного и вспомогательного оборудования на котельной
"Центральная" при организации замкнутого контура у водогрейных
котлов.
Не включены в схему подпитки баки-аккумуляторы подпиточной
воды. Из имеющихся на котельной "Центральная" один задействован как
бак запаса холодной воды, второй находится в аварийном состоянии и выведен из
эксплуатации. Из-за завышенных расходов подпиточной воды, особенно в часы
максимального водозабора, подпитка осуществляется холодной водопроводной водой
и водой из реки Лена.
Отсутствуют режимные карты. Расчетные температурные графики
95/70°С на котельных "Центральная" и ВГР и 105/70°С на котельной
"Лена" не выдерживаются.
Снижена паропроизводительность котлов и соответственно их КПД
из-за сжигания непроектного топлива и разрушение газоходов. Водогрейные котлы
не выдают расчетной производительности из-за изменения поверхностей нагрева в
котле и часто находятся в аварийном состоянии из-за пережога трубопровода. При
высокой общей жесткости исходной воды для подпитки теплосети (4,2 - 4,5
мг-экв/дм3) отсутствие химводоочистки на котельных
"Центральная" и ВГР и нестабильная работа химводоочистки на котельной
"Лена" (из-за отсутствия химреактивов) является основной причиной
аварийных ситуаций на источниках тепла.
Тепловые сети работают с завышенным расходом сетевой воды
из-за сверхнормативных потерь тепла и воды.
Сверхнормативные утечки обусловлены следующими причинами:
ветхие трубопроводы, как наружных тепловых сетей, так и
магистральных сетей систем отопления в подвальных помещениях домов;
некачественная сборка запорной арматуры;
неорганизованный водозабор из местных систем отопления при
отсутствии в домах горячего и холодного водоснабжения (по ул. Пушкина,
Толстого, Васильевского, Российской), который может составить 8-11 м3/ч;
завышенные расходы сетевой воды у потребителя при заниженных
температурах воды на горячее водоснабжение;
сливы воды в канализацию из трубопроводов горячего
водоснабжения при остывании воды в ночное время из-за отсутствия циркуляционных
трубопроводов (такие сливы у 20 % домов центральной части города в утренние
часы составят более 300 м3 за 10 минут).
Кратко недостатки системы теплоснабжения можно выразить в
следующем:
. Высокая загрязненность внутридомовых систем
отопления.
2. Высокая агрессивность подпиточной воды, которая
способствует повышению скорости коррозии внутренних поверхностей трубопроводов
системы теплоснабжения до уровня по некоторым участкам "высокая" и
"аварийная".
. Отсутствие защиты от коррозии внутренних
поверхностей трубопроводов системы теплоснабжения.
. Нарушение режима деаэрации и сезонное повышение
кислорода в сетевой и подпиточной воде.
. Высокая загрязненность и значительные коррозионные
повреждения магистральных трубопроводов теплосетей различных районов города.
1.2
Современные методы защиты тепловых сетей от коррозии
1.2.1
Материалы для изготовления трубопроводов
В настоящее время для производства труб различного назначения
в основном используются углеродистые или низкоуглеродистые стали. Это стали
10,20 и ВСт3сп. Химический состав этих сталей приведен в таблице 1.5.
Таблица 1.5 - Химический состав сталей
|
Сталь
|
Химический
состав, %
|
|
С
|
Мn
|
Si
|
P, не более
|
S, не более
|
Cr, не более
|
Ni, не более
|
Cu, не более
|
As, не более
|
|
ВСт3сп
|
0,14 - 0,22
|
0,40 - 0,65
|
0,12-0,30
|
0,04
|
0,05
|
0,30
|
0,30
|
0,30
|
0,08
|
|
Ст10
|
0,07 - 0,14
|
0,35 - 0,65
|
0,17 - 0,37
|
0,035
|
0,04
|
0,15
|
0,25
|
0,25
|
0,08
|
|
Ст20
|
0,17 - 0,24
|
0,35 - 0,65
|
0,17 - 0,37
|
0,035
|
0,04
|
0,25
|
0,25
|
0,25
|
0,08
|
1.2.2
Основные виды коррозии трубопроводов и способы защиты от неё
1.2.2.1 Виды
коррозии трубопроводов
Основным способом прокладки тепловых сетей в России является
подземная, так называемая канальная прокладка, главным образом в непроходных
каналах. В качестве теплоизоляционных материалов в каналах, примерно в 90%
случаях, используются изделия из минеральной ваты (маты и плиты). Количество
применяемых для этих целей цилиндров из минеральной и стеклянной ваты
составляет не более 0,1 %.
Применение подземной канальной прокладки трубопроводов,
использование недолговечных теплоизоляционных материалов и является основной
причиной возникновения одного из вида коррозии трубопроводов - внешней
коррозии. Никакая гидроизоляция (защитные покрытия из стеклопластиков,
гидроизола, полимерных пленок, штукатурки) а также гидрофобизация волокнистых
материалов не защищает трубы от факторов внешней среды при длительной
эксплуатации, а следовательно от возникновения внешней коррозии.
Наряду с внешними повреждениями, трубопроводы подвергаются
также и внутреннему воздействию, которое происходит из-за контакта металла
трубы с агрессивной сетевой водой. На фоне этого возникает ещё один вид
коррозии трубопроводов - внутренняя коррозия. Она является одним из важнейших
факторов, определяющих надежность транспортирования тепла в системах
теплоснабжения.
Внутренняя коррозия трубопроводов систем теплоснабжения
происходит в результате электрохимической коррозии.
Этот вид коррозии наиболее распространен и включает те
случаи, когда процессы окисления металла и восстановления окислительного
компонента протекают раздельно в среде жидкого электролита, т.е. в среде,
проводящей электрический ток. Такими средами могут являться: природная вода,
водные растворы солей, кислот, щелочей, а также воздух, почва и
теплоизоляционные конструкции, содержащие электролит (влагу) в определенном
количестве.
В качестве деполяризатора могут выступать: кислород,
растворенный в электролите, ионы водорода (Н+) и некоторых металлов.
Общая схема электрохимического коррозионного процесса металла приведена на
рисунке 1.2.
- деполяризатор (окислитель), присоединяющий к себе электроны
металла; Ме - ионы металла.
Рисунок 1.2 - Схема электрохимического коррозионного процесса
Возникновение гальванических элементов "катод - анод" на
углеродистых сталях (основного конструкционного материала трубопроводов) при их
контакте с электролитами происходит в основном из-за дифференциации поверхности
сталей на участки с различными электродными потенциалами (теория локальных
коррозионных элементов). Причины дифференциации могут быть различны:
неоднородность структуры металла (в углеродистых сталях
присутствуют фазы - феррит и цементит, структурные составляющие - перлит,
цементит и феррит, имеющие различные электродные потенциалы);
неравномерное распределение окислителя на границе "металл-электролит",
например, различные влажность и аэрация на различных участках поверхности
металла;
неравномерность распределения температуры;
наличие на поверхности сталей оксидных пленок, загрязнений,
неметаллических включений и т. п;
контакт разнородных металлов.
На рисунке 1.3 приведены наиболее характерные коррозионные
повреждения конструкционных углеродистых сталей, вызываемые различными видами
электрохимической коррозии.
а) - сплошная равномерная коррозия; б) - сплошная неравномерная
коррозия; в) - местная коррозия пятнами; г) - местная язвенная коррозия; д) -
точечная коррозия (питтинг).
Рисунок 1.3 - Коррозионные повреждения конструкционных
углеродистых сталей.
Основным видом внутреннего коррозионного разрушения трубопроводов
систем теплоснабжения является локальная коррозия, которая развивается на
внутренней поверхности труб вплоть до сквозного их разрушения. В ряде случаев
образование коррозионных повреждений происходит за аномально короткие сроки.
Кроме быстрого разрушения труб из-за внутренней коррозии значительно снижается
пропускная способность трубопроводов. Их внутренняя поверхность обрастает
отложениями, которые увеличивают её шероховатость и уменьшают поперечное
сечение труб, что приводит в свою очередь к повышению потерь напора.
Коррозионные отложения, размываемые сетевой водой, засоряют трубы и радиаторы
отопительных систем, а также отлагаются на трубках станционных пароводяных
подогревателей, повышая их тепловое и гидравлическое сопротивление, что
приводит к ухудшению качества теплоснабжения потребителей.
Основной причиной возникновения внутренней коррозии является
присутствие в сетевой воде растворенного кислорода. А если в воде наблюдается
ещё и наличие растворенной углекислоты, то процесс коррозии усиливается.
Попадать в сетевую воду эти агрессивные газы могут с подпиточной водой и путем
подсоса воздуха в местах образования разрежения.
Кроме этого присутствие повышенного содержания хлоридов и
сульфатов в исходной воде, использование маломинерализованной воды с повышенной
агрессивностью может также приводить к увеличению скорости коррозии.
На основании выше изложенного можно заключить, что необходимо
применять действенные меры по защите трубопроводов от всех видов коррозии и уменьшать
агрессивность сетевой воды.
1.2.2.2 Меры,
применяемые по защите трубопроводов от коррозии
Меры защиты трубопроводов тепловых сетей от всех видов
коррозии выбираются в зависимости от:
способа прокладки тепловых сетей (подземная канальная,
подземная безканальная, наземная);
температуры теплоносителя и его вида (пар, вода);
условий эксплуатации (для канальной прокладки -
подверженность каналов затоплению, заносу грунтом, подверженность
теплоизоляционной конструкции увлажнению капельной влагой; для бесканальной -
коррозионная агрессивность грунтов, опасное влияние блуждающих токов).
Стальные трубопроводы тепловых сетей защищают от наружной
коррозии антикоррозионными покрытиями. Выбор покрытия и методов защиты
производится в соответствии с рекомендациями "Типовой инструкции по защите
тепловых сетей от наружной коррозии": РД 34.20.518 - 95. Антикоррозионное
покрытие в процессе эксплуатации испытывает все воздействия факторов,
вызывающих его старение и разрушение. Поэтому оно должно обладать высокими защитными
свойствами, чтобы обеспечить надежную защиту труб от наружной коррозии в
течение всего срока службы тепловой сети.
Для защиты трубопроводов рекомендуется применять следующие
покрытия:
стеклоэмалевые - для всех способов прокладки тепловых
сетей, всех видов тепловой изоляции, при температуре теплоносителя (вода, пар)
до 300˚С;
кремнейорганические - для подземных
прокладок в непроходимых каналах, всех видов подвесной тепловой изоляции, при
температурах теплоносителя (вода) до 150 ˚С;
органосиликатные (горячего и холодного
отверждения) - для подземных прокладок в непроходимых каналах, всех видов
подвесной тепловой изоляции, при температуре теплоносителя (вода) до 180 ˚С;
металлизационные алюминиевые (с пропиткой) - для
подземных прокладок в непроходных каналах и тоннелях, подземных бесканальных
прокладок, всех видов подвесной тепловой изоляции и теплоизоляционных
конструкций бесканальных прокладок, при температурах теплоносителя (вода) до
150˚С и некоторые другие.
Наряду со всеми выше перечисленными мерами сейчас при
строительстве новых и ремонте старых тепловых сетей широко применяются
трубопроводы с пенополиуретановой изоляцией в полиэтиленовой оболочке. Для них
характерна бесканальная прокладка без устройства дорогостоящих каналов и камер
для запорной арматуры. В конструкции трубопроводов предусмотрена система
оперативного дистанционного контроля. Оно позволяет своевременно выявлять и
устранять возникающие дефекты, тем самым, предотвращая аварии, типичные для
тепловых сетей других конструкций.
Для уменьшения внутренней повреждаемости трубопроводов и для
снижения агрессивности сетевой воды, в частности для понижения уровня
концентрации железа в ней, необходимо применять следующие меры:
. Предотвращать кратковременные повышения концентрации
кислорода в подпиточной воде выше установленных норм.
. Поддерживать концентрацию кислорода в подпиточной воде не
более нормы, установленной ПТЭ.
. Уменьшать присосы недеаэрированной воды.
. Предотвращать аэрацию воды в баках - аккумуляторах (с
помощью создания паровой подушки, применения герметизирующих жидкостей, шариков
из вспенивающегося полистирола для открытых систем).
. Предотвращать завоздушивание обратных магистралей.
. Повысить рН сетевой воды (до 9,0 - для открытых систем).
. Обеспечить защиту от внутренней коррозии за счет ввода
ингибиторов коррозии (комплексонов).
1.2.3
Применение индикаторов коррозии
Исходя из "Правил технической эксплуатации электрических
станций и сетей Российской Федерации" (РД 34.20.501 - 95, п.4.12.27), на
тепловых сетях должен быть организован систематический контроль над внутренней
коррозией трубопроводов. Контроль должен осуществляться путем проведения
анализов сетевой воды и конденсата, а также по индикаторам внутренней коррозии,
которые устанавливаются в характерных точках (на выходах ТЭЦ, концевых
участках, в двух - трех промежуточных узлах магистрали).
Индикаторы коррозии применяют для оценки коррозионной
агрессивности сетевой воды и её влиянии на внутреннюю коррозию трубопроводов
теплосети. Коррозионная агрессивность определяется по потерям массы индикатора.
В качестве индикаторов коррозии используются стальные круглые
пластины диаметром 40 - 60 мм с отверстием в центре диска (12±2 мм), толщиной 2
- 3 мм. Размер пластин остается неизменным на протяжении всех лет эксплуатации
конкретной тепловой сети. Пластины изготавливаются из того же материала, что и
трубопроводы или из малоуглеродистой стали (Ст.3).
Для установки индикаторов коррозии в контрольных точках
трубопровода ввариваются фланцевые штуцера диаметром 80 - 100 мм, закрывающиеся
глухими фланцами, на которых по центру привариваются стальные стержни с резьбой
на конце. Пластины в количестве трех штук надеваются на стержень со стальными
втулками между ними и зажимаются гайкой. Длина стержня зависит от диаметра
трубопровода.
Все индикаторные пластины маркируются, а перед установкой
обезжириваются и взвешиваются. Устанавливают пластины на сезон и извлекают
после останова тепловой сети в ремонт. После извлечения с них удаляют продукты
коррозии, зачищают, высушивают и снова взвешивают.
Интенсивность процесса коррозии определяют по величине потери
массы индикаторной пластины, отнесенной к её активной поверхности.
Скорость общей коррозии отдельной пластины (П), мм/год,
рассчитывают по формуле:
,
где q1 - масса пластины до испытаний, г; q2 - масса
пластины после испытаний и удаления продуктов коррозии, г; Δq -
средняя для трех пластин, не участвовавших в испытаниях, потеря массы основного
металла при удалении кислотой продуктов коррозии, г; Т - время испытаний, сут.;
S - площадь поверхности пластины,
контактирующей с теплоносителем, мм2.
Все расчетные данные по каждой пластине записываются в специальный
журнал по индикаторам коррозии.
Интенсивность процесса коррозии оценивается по средней скорости
коррозии. Зависимость интенсивности коррозии от ее скорости представлена в
таблице 1.6.
Таблица 1.6 - Шкала оценки интенсивности коррозии
|
Интенсивность
коррозии
|
Скорость
коррозии, мм/год
|
|
незначительная
|
0 - 0,02
|
|
низкая
|
свыше 0,02 до
0,04
|
|
допустимая
|
свыше 0,04 до
0,05
|
|
высокая
|
свыше 0,05 до
0,2
|
|
аварийная
|
свыше 0,2
|
1.2.4
Ингибиторы накипеобразования и коррозии (комплексоны)
1.2.4.1
Историческая справка
Термин "комплексон" предложен в 1945 году
профессором Цюрихского университета Г. Шварценбахом (1904 - 1978 г. г.) для
группы органических соединений, способных образовывать устойчивые комплексные
соединения с катионами металлов.
Синтез первых комплексов относится к концу XIX века. В 20 - 30 годы
нашего века методы их получения совершенствуются в связи с тем, что комплексоны
нашли практическое применение. Началом промышленного производства комплексонов
можно считать 1930 год, когда германская фирма "I. G. Farben Industry" выпустила на
мировой рынок два комплексона для умягчения воды. Комплексоны были
запатентованы и появились на рынке под стандартным названием "трилон"
- трилон А, трилон Б. В 1940 - 1950 годы эти соединения интенсивно исследуются
в лаборатории проф.Г. Шварценбаха, расширяется применение комплексонов в
различных областях науки и техники. В 1940 - 1980 годы происходит бурный рост
производства комплексонов, их выпуском занимается более 50 крупнейших фирм и
компаний США, Швейцарии, Японии, Германии, Венгрии и других стран. Ассортимент
ведущих фирм в настоящее время составляет более 200 наименований.
В нашей стране работы по синтезу, изучению свойств и
применению комплексонов были начаты в 1953 году в Институте химических
реактивов и особо чистых химических веществ (Москва) в лаборатории профессора
Н.М. Дятловой, проф.В.Я. Темкиной. В настоящее время комплексоны и их
соединения интенсивно изучают во всех промышленно развитых странах мира.
Отечественные работы занимают одно из ведущих мест.
1.2.4.2
Строение комплексонов
Комплексное соединение состоит из центрального атома (иона:
обычно это металл) и расположенных вокруг него молекул или атомов (их называют
лигандами). Количество атомов (групп атомов), связанных с центральным ионом,
называют координационным числом комплекса, а количество координациооных мест,
которые может занять лиганд - его координационной емкостью. Каждое
координационное место, занимаемое лигандом, это его "зуб", которым он
связывается с центральным атомом.
Характерной особенностью комплексона, как лиганда, является
его "многозубость" (или мультидентантность). Молекула комплексона
содержит несколько функциональных электронодонорских групп, часть из которых
имеет, кислую, а часть основную природу. С увеличением числа электродонорских
групп, также увеличивается и "зубатость" лиганда до четырех, шести и
выше. При взаимодействии с ионом металла комплексон прочно захватывает его свом
"зубом". И чем больше "зубов", тем прочнее захват.
Образованное соединение ионов металла с комплексоном -
комплексонат - имеет в своей структуре несколько хелатных циклов (хелат -
циклическая структура, которая образуется в результате присоединения катионита
к двум или более донорским атомам, принадлежащим одной молекуле комплексона). В
свете этого термина, комплексон представляется в виде краба с
"многозубчатыми" клешнями, которыми он прочно захватывает ион металла
и чем больше клешней, тем прочнее захват.
При образовании соединения происходит замыкание циклов,
которое являясь важным фактором, обуславливает высокую устойчивость
комплексонатов. Наибольшей устойчивостью обладают комплексы с пяти - и
шестичленными циклами.
1.2.4.3
Механизм противонакипного действия комплексонов
Механизм антинакипного действия комплексонатов основан на их
избирательной адсорбции, на активных центрах образующихся кристаллов накипи,
что препятствует как росту самих кристаллов, так и вызывает изменения их формы,
тормозит зарождение центров кристаллизации. В воде с большим содержанием солей
жесткости комплексонаты образуют прочный комплекс с ионами Са2+ и Mg2+, который блокирует
направленный рост и агломерацию кристаллов накипи.
Отсутствие центров кристаллизации за счет блокирования
поверхностей кристаллов обеспечивает содержание солей жесткости во взвешенном
состоянии без выпадения на поверхность теплоэнергетического и теплообменного
оборудования в виде накипи и отложений.
В отсутствии производных фосфоновых кислот карбонат кальция,
как правило, образуется в виде твердых кристаллов арагонита с плотностью около
3000 кг/м3. Кристаллы арагонита имеют ромбическую вытянутую
структуру (игольчатый габитус), что приводит к образованию двойников срастания
и формирования плотного слоя накипи, состоящей из сросшихся между собой
кристаллов арагонита. В присутствии производных фосфоновых кислот карбонат
кальция кристаллизуется из пересыщенных растворов в виде более мягких мелких
разрозненных кристаллов плотностью 2600/2800 кг/м3 простых форм,
чаще всего в виде скаленоэдра, не способных удерживаться на поверхности и
представляющих легко удаляемый шлам.
На рисунке 1.4 демонстрируется влияние комплексонов на
отложения.
Рисунок 1.4 - Влияние комплексонов на отложения
На рисунках 1.5 и 1.6 показана природная вода без обработки и при
обработке ОЭДФК 0,6 мг/дм3 при нагревании до 95 ºС.
Фосфорорганические комплексоны являются эффективными ингибиторами коррозии
в системах паротеплоснабжения и горячего водоснабжения, их применение снижает
коррозионную активность воды в среднем в 8-9 раз.
Коррозионные процессы вызывают значительное превышение содержания
железа общего в котловой воде паровых котлов, сетевой воде систем
теплоснабжения, воде систем горячего водоснабжения, что приводит
Рисунок 1.5 - Природная вода без обработки ОЭДФК при нагревании до
95 ºС
Рисунок 1.6 - Природная вода при обработке ОЭДФК 0,6 мг/дм3
при нагревании до 95 ºС
к железо-оксидному накипеобразованию на поверхностях нагрева
котлов, образованию трудно растворимых железо-оксидных отложений на
поверхностях теплообменников, внутридомовых систем отопления. Применение же
комплексонатов в качестве ингибиторов коррозии в системах паротеплоснабжения и
ГВС позволяет практически полностью подавить образование железо-оксидных накипи
и отложений. Механизм защитного действия основан на уменьшении скорости
анодного и катодного процессов.
Необходимо отметить, что при повышении концентрации комплексона
свыше 10 - 20 г/м3 накипь разрушается с образованием весьма грубых
взвесей, способных забить узкие места системы ГВС. Поэтому передозировка
реагента недопустима.
Среди известных фосфороорганических ингибиторов в настоящее время
в России наиболее широко применяются следующие марки реагентов: ИОМС, ОЭДФК,
ОЭДФ-Zn, NALCO WT-799, Акварезалт - 1010, СК-110, ПАФ-13 и др.
1.2.5 Анализ
технологии по защите систем теплоснабжения от накипи и коррозии с помощью
ингибиторов
1.2.5.1
Комплексонные технологии в теплоэнергетике
Процессы накипеобразования и коррозии в системах
теплоснабжения вызывают ряд технических осложнений и являются причиной
дополнительных затрат при эксплуатации теплосилового оборудования. Возникающие
при этом проблемы можно озвучить так:
. Перерасход топлива
2. Перегрев металла поверхностей нагрева котлов
. Увеличение гидравлического сопротивления
. Коррозионное повреждение металла
. Увеличение выбросов вредных веществ в атмосферу
. Необходимость в постоянных очистках поверхностей
нагрева
. Сокращение срока службы котельного оборудования
Всё это снижает надежность и экономичность работы систем
теплоснабжения.
Для решения данных вопросов в последнее время в промышленной
теплоэнергетике активно ведутся работы по освоению ингибиторов
накипеобразования и коррозии. В качестве ингибиторов находят применение
препараты на основе органофосфоновых комплексонов, а также полиакрилатов. Если
ранее применялись комплексоны в чистом виде, то в настоящее время предпочтение
отдается композициям на основе различных ингибиторов, которые обеспечивают
достаточно эффективную защиту тепломеханического оборудования. А применение
комплексонов в тепловых сетях с открытым водозабором может полностью заменить
использование других технологических процессов химической водоподготовки и
может использоваться как взамен других систем, так и в дополнении к ним.
Особенностью фосфорорганических комплексонов является их
способность при малых концентрациях (0,5….5,0 г/м3) тормозить
образование кристаллов карбоната кальция и предотвращать образование накипи.
Это позволяет, постоянно добавляя в сетевую воду малые дозы реагентов,
предотвращать образование новых отложений и постепенно отмывать ранее
накопившиеся.
1.2.5.2 Проблемы
внедрения комплексонов
Общей проблемой, с которой приходится сталкиваться при
внедрении ингибиторов коррозии и накипеобразования, является недостаток
нормативных документов, регламентирующих применение ингибиторов в
теплоэнергетических системах. В основном разработанные нормативные документы,
предусматривают применение двух основных препаратов из большего числа известных
ингибиторов. При этом практически проигнорировано существование ингибиторов
накипеобразования класса полиакрилатов, хотя их эффективность не уступает, а во
многих случаях превосходит эффективность фосфорорганических препаратов. Для
дальнейшего успешного продвижения технологии необходимо решить ряд проблем
организационного и научно - технического характера:
Разработать удобный для потребителя метод контроля содержания
фосфонатов в воде.
Выяснить пределы термической устойчивости органофосфонатов и
реагентов на их основе.
Разработать новые композиции на основе органофосфонатов,
имеющих более высокую эффективность как ингибиторов накипеобразования и
коррозии.
1.2.5.3
Преимущества комплексонной обработки воды
Комплексонная технология обработки воды имеет ряд преимуществ
перед другими технологиями водоподготовки:
Экономия топлива. На котельных расход
топлива сокращается до 5-7 % за счет снижения и полного удаления загрязненности
теплопередающих поверхностей;
Продление ресурса агрегатов и запорной арматуры за счет снижения
коррозии и чистоты внутренних поверхностей металла агрегатов и трубопроводов;
Повышение качества отопления в жилых домах за счет очистки от
отложений поверхностей внутридомовых сетей и внутриквартирных радиаторов
отопления, которые начинают работать на полную мощность;
Возможность очистки теплоэнергетического
оборудования на "ходу", без вывода в ремонт;
Возможность использования в качестве основной и
единственной системы водоподготовки, обеспечивающей полное соответствие с нормами
качества воды. В связи с этим сокращаются расходы на реагенты, необходимые для
регенерации фильтров, уменьшается количество сточных вод ТЭЦ и расхода воды на
собственные нужды;
Уменьшение расхода электроэнергии на питание
электродвигателей за счет уменьшения гидравлического сопротивления трактов;
Снижение затрат и занятости персонала на обслуживание системы
подготовки воды;
Сокращение объемов ремонтных работ водогрейного
оборудования и систем теплоснабжения за счет подавления процесса образования
отложений и снижение скорости коррозии;
Компактность установки и ее экологическая
безопасность за счет малых габаритов, оборудование занимает мало места и в процессе
эксплуатации полностью отсутствуют собственные сточные воды.
Полная совместимость и возможность одновременного
применения
с традиционными водоумягчительными фильтрами и физическими методами
противонакипной обработки воды (магнитной или ультразвуковой), при этом
эффективность борьбы с накипеобразованием и коррозией повышается.
1.2.6
Применение комплексонов в различных отраслях промышленности и сельского
хозяйства
В аналитической химии
Комплексоны в аналитической химии имеют широкое и
многостороннее применение. Важное значение имеет их применение в
титрометрическом (объемном) анализе, где на основе комплексонов возник и
успешно развивается большой раздел аналитической химии
"комплексонометрия" или "хелатометрия". Эффективно используются
также в фотометрическом, полярографическом, хроматографическом и других
физико-химических методах анализа, в гравиметрическом анализе. Их применяют для
маскировки мешающих ионов, растворения малорастворимых соединений, изменения
редокс - потенциалов системы и для многих других целей.
В нефтяной и газовой промышленности
Отложение минеральных солей в нефте- и газопромысловом
оборудовании существенно уменьшает производительность скважин, требует частого
ремонта насосно-компрессорного оборудования, вызывает аварии и простои, выход
из строя аппаратуры и загрязнение окружающей среды. По химическому составу
отложения солей разнообразны, но в основном представляют собой карбонат
кальция, сульфат магния, сульфат бария. Эффективным способом борьбы с
минеральными отложениями являются использование химических реагентов,
препятствующих кристаллизации малорастворимых солей. Их применение позволяет
практически полностью предотвратить образование солеотложений.
В сельском хозяйстве и пищевой промышленности
Для нормального протекания процессов жизнедеятельности
животных и растений необходимы практически все элементы Периодической системы.
Широко практикуется введение в рацион сельскохозяйственных
животных комплексонатов металлов как источников микро - и макроэлементов,
витаминов и других биологически активных соединений. Весьма перспективным
оказалось применение комплексонатов для увеличения сроков хранения пищевого
сырья и продуктов питания. Порча масла, мяса, рыбы, соков и вин при хранении в
значительной степени связана с процессами окисления, которые катализируется
катионами тяжелых металлов. Комплексоны связывают ионы катализаторов в
каталитически неактивные комплексы, что приводит к стабилизации пищевых
продуктов. Добавление комплексонатов в почву благоприятно сказывается на росте
растений, повышает их урожайность и снижает восприимчивость к болезням.
Длительность последействия комплексоната составляет не менее трех лет, что дает
значительный экономический эффект.
В медицине
Комплексоны занимают важное место в разработке лекарственных
и диагностических средств. Установлена их способность, проникать сквозь
клеточные мембраны, проявлять функции биокатализаторов, имитировать функции
некоторых ферментов и тому подобное. На основе комплексонов изготовлены
регуляторы минерального обмена, бактерицидные и антивирусные препараты,
противоаллергические вещества, диагностические препараты и многое другое.
Очистка теплоэнергетического оборудования и стабилизационная
обработка воды.
Многократное использование ограниченных объемов воды и
использование сточных вод в контурах охлаждения вызывает загрязнение систем
теплообмена отложениями малорастворимых солей и продуктами коррозии.
Солеотложение на поверхности теплообменников приводит к значительному
перерасходу топливных и водных ресурсов. Применение комплексонов, растворяющих
солеотложения, позволяет проводить периодическую химическую очистку
оборудования, а добавка фосфорсодержащих комплексонов ингибирует солеотложение.
Уникальная способность фосфорсодержащих комплексонов проявлять эффект
субстехиометрии позволяет путем введения микродоз предотвращать образование
осадков даже в пересыщенных растворах. Обработанная комплексоном вода может
длительное время эксплуатироваться в водооборотных системах охлаждения в
безотмывочном режиме, сокращая расход топлива, воды, металла и объем сточных
вод. Эффективной оказалась такая обработка воды в теплообменниках надводных и
подводных судов с атомными реакторами, тепловых и атомных электростанций и в
других областях.
1.3 Опыт
внедрения комплексонных технологий в Иркутской области
1.3.1 Краткая
характеристика применяемых реагентов
1.3.1.1
Свойства ОЭДФК
Оксиэтилидендифосфоновая кислота ТУ 2439-363-05763441-2002
относится к классу дифосфоновых кислот, обладающих высокой комплексообразующей
способностью и стойкостью к гидролизу.
Она представляет собой белый кристаллический порошок, хорошо
растворимый в воде (до 60г. на 100г. растворителя при комнатной температуре),
хуже растворим в метиловом и этиловом спиртах, горячей уксусной кислоте;
гидроскопичен. Молекулярная масса - 206,03. температура плавления 198 - 199°С.
В растворах, пересыщенных по карбонату кальция, ОЭДФК
образует прочный комплекс с ионами Са2+ (константа устойчивости рК =
15,99). В виде тетракальциевого комплекса она сорбируется поверхностью ранее
образовавшихся кристаллов карбоната кальция и препятствует их направленному
росту и агломерации. Отсутствие активных центров кристаллизации за счет
блокирования поверхности кристаллов обеспечивает поддержание раствора в
пересыщенном состоянии без выделения накипи. Гидролитическое разложение ОЭДФК
наблюдается только при температуре более 200°С с образованием ортофосфорной
кислоты и этанола.
Область безопасного воздействия ОЭДФК равна 1 мг/дм3.
ПДК для водоемов хозяйственного и культурно-бытового
назначения составляет 0,6 мг/дм3.
Гарантийный срок хранения ОЭДФК - 3 года со дня изготовления.
1.3.1.2
Свойства ОЭДФК - Zn
Реагент ОЭДФК - Zn представляет собой раствор 1 -
гидроксиэтилидендифосфонато цинк динатриевой соли. ОЭДФК - Zn производится по
техническим условиям ООО "Экоэнерго" г. Ростов - на - Дону ТУ
2439-001-24210860-97 и ОАО "Химпром" г. Новочебоксарск.
Реагент является жидкостью желто-зеленого цвета с плотностью
при температуре 20оС 1,2-1,3г/см3. Величина рН реагента
8-10, массовая доля цинка 4,8-5,3 %. Содержание основного вещества в реагенте ~
25 %. ПДК ОЭДФК - Zn в воде хозяйственно-питьевого и культурно-бытового
водопользования 5,0 мг/дм3 ("САНПиН Охраны поверхностных вод от
загрязнения". № 4630, поз. № 872, Москва, 1988г.). ПДК ОЭДФК - Zn в воде рыбохозяйственных
водоемов 1,0 мг/ дм3 (Перечень предельно допустимых концентраций и
ориентировочных безопасных уровней воздействия вредных веществ для воды
рыбохозяйственных водоемов, поз. № 180, Москва, 1995г.).
Реагент не горюч и не взрывоопасен.
1.3.1.3
Свойства АФОН 230 - 23А
Цинковый комплекс динатриевой соли 1-гидроксиэтилиденди -
фосфоновой кислоты АФОН 230 - 23А, ТУ 2439-451-05763441-2004 (аналог ОЭДФК - Zn) представляет собой
жидкость с плотностью при температуре 20 оС 1,1 - 1,3 г/см3.
Массовая доля цинка 4,8 - 5,0 %, величина рН - 7 - 9. Содержание основного
вещества в реагенте 20 - 25 %.
ПДК для водоемов хозяйственного и культурно-бытового
назначения составляет 5,0 мг/дм3.
Реагент не горюч и не взрывоопасен, при попадании на кожу или
в глаза необходимо промыть их большим количеством воды.
1.3.2 Опыт
использования ингибиторов накипеобразования и коррозии
Для использования комплексонов в антинакипной обработке важно
правильно подобрать реагент в зависимости от состава воды и максимальной
температуры её нагрева, наличия старых отложений в системах, а также точное и
надежное дозирование реагентов пропорционально расходу подпиточной воды.
Для этого необходимо проведение предварительного обследования
системы теплоснабжения и схемы подготовки подпиточной воды; исследование
изменения качества исходной воды за несколько лет в разные сезоны года; анализ
количества и состава отложений в теплообменном оборудовании и системах
отопления; разработка регламента обработки, режимных карт, инструкций, обучение
персонала.
Комплексонные технологии внедрены в Иркутской области -
ТЭЦ-11,12 ОАО "Иркутскэнерго", котельные г. Тулуна, г. Усть-Кута,
пос. Усть-Уда.
1.3.2.1
Анализ опыта использования комплексонов на ТЭЦ - 11 ОАО
"Иркутскэнерго"
Источником водоснабжения открытой теплосети ТЭЦ - 11 (г.
Усолье - Сибирское) является река Белая.
Максимальная жесткость и щелочность исходной воды наблюдается
в зимний период времени. Подпиточная вода теплосети (умягчение воды на ТЭЦ-11
не проводится) имеет следующие максимальные водно-химические параметры:
общая жесткость - 2,1 мг-экв/дм3;
общая щелочность - 1,6 мг-экв/ дм3;
карбонатный индекс (Ик) - 2,8 (мг-экв/ дм3)
2.
Нагрев подпиточной воды теплосети осуществляется в сетевых
подогревателях. Максимальная температура воды на выходе из подогревателей составляет
180°С. Нагретая в подогревателях вода разбавляется более холодной водой (104°С)
до температуры, соответствующей температурному графику теплосети. При
максимальных температурах нагрева подпиточной воды происходит занос
теплообменных труб подогревателей ТЭЦ-11 карбонатными отложениями.
Для обеспечения надежной эксплуатации оборудования теплосети
производится противонакипная обработка, обеспечивающая снижения карбонатной
жесткости исходной воды в зависимости от ее качества следующими способами:
. Na-катионированием;
. Н-катионированием;
. Подкислением.
Первоначально на ТЭЦ-11 осуществлялась подготовка воды для
теплосети Na-катионированием. Метод основан на пропускании обрабатываемой воды
через фильтр с ионообменной смолой в натриевой форме. Ионы Ca2+, Mg2+
обмениваются в фильтре на ионы натрия, т.е. происходит умягчение воды.
Но с выходом Правил Технической Эксплуатации в 1988г. был
регламентирован индекс карбонатный (предельное произведение общей щелочности и
кальциевой жесткости в мг-экв. /дм3) - выше которого протекает
карбонатное накипеобразование более 0,1 г/м3×час.
Нормативное значение Ик для сетевой воды до 120°С
по нормам составляет 3 мг-экв. /дм3. Среднее значение
карбонатного индекса с 1991-1998г. составило 2,1-2,8 мг-экв. /дм3.
Это позволило отказаться от обработки Na-катионированием.
Однако при соблюдении индекса карбонатного, зависимого от
температуры, как свидетельствует опыт, не исключает накипеобразование пиковых
бойлеров (где центры кристаллизации карбоната кальция начинаются в пристенном
слое), т. к пиковые бойлера греются паром отопительного отбора турбин с
температурой 170-200°С. Следовательно, нужно учитывать температуру пристенного
слоя на 40°С выше.Т. е нормативное значение индекса карбонатного по нормам ПТЭ
нужно смотреть не как для 120°С Ик = 3 мг-экв. /дм3, а
для 160°С равное 1 мг-экв. /дм3.
Возникла проблема - забитие трубок выходных камер пиковых
бойлеров. Чтобы решить эту проблему нужно было устранить накипеобразование.
Для решения этой проблемы было предложено использовать Н-катионирование.
Преимуществом технологии умягчения воды в Н-фильтрах по сравнению с
Na-катионированием является одновременное уменьшение щелочности воды и ее
частичное подкисление. Но для этого требуются большие материальные затраты и
трудозатраты по новой разработке и внедрению нового оборудования.
Схема подкисления с целью снижения карбонатной щелочности
также ведет за собой ряд проблем:
неизбежное повышение коррозионной активности воды за счет
увеличения сульфатов и углекислоты;
применение агрессивной кислоты - серной;
использования большого количества оборудования при работе в
агрессивной среде;
необходимость в дополнительном персонале при обслуживании
установки.
В настоящее время в теплоэнергетике для предотвращения
накипеобразования находят применение комплексоны органофосфатов. На основании
этого на ТЭЦ-11 с 30 сентября 1999 г. была введена опытная установка
противонакипной обработки подпиточной воды теплосети оксиэтилендендифосфоновой
кислотой, взамен ранее предложенной схемы подкисления.
Для приготовления и ввода реагента в химическом цехе была
смонтирована установка, состоящая из бака рабочего раствора, объемом 20 м3
и насоса - дозатора НД - 0,5Э - 63/16 (2 шт.). Подача раствора
осуществлялась на всос насосов осветленной воды непрерывно и в автоматическом
режиме.
До ввода фосфонатов существовала проблема с трубками выходной
камеры бойлеров. Они были покрыты отложениями карбоната кальция от 1 до 3 мм. В
мае 1999 года была предпринята очистка внутренней поверхности трубок от
отложений аппаратом ИСКРА - М (использование генератора гидроударных
импульсов), но очистка оказалась не эффективной.
С 30 сентября 1999 года начата обработка сетевой воды
фосфонатами.
Эффективность обработки оценивалась по результатам осмотра
бойлеров и контрольных трубок, установленных в выходную камеру.
За отопительный сезон 2000года:
Наработка БП № 3 составила - 833 ч., эксплуатационная
температура которого поддерживалась в зависимости от температуры наружного
воздуха до 130°С.
По результатам вскрытия БП №3 скорость накипеобразования по
контрольным образцам составила 0,15-0,5 мм/год, что ниже нормируемого значения
- 1 мм/год.
В сентябре 2002 г. снова был осмотрен БП № 3 - наработка
составила - 1920 ч., толщина отложений на индикаторных трубках составила
0,38-0,6 мм., т. е количество отложений за отопительный период 2001-2002 г.
практически не увеличилось.
В ноябре 2001г. для обследования были предоставлены образцы
рабочих трубок входной и выходной камеры БП № 6Б.
Внутренняя поверхность выходной камеры покрыты налетом
отложений общей толщиной 0,12 мм, до ввода фосфонатов величина отложений
составляла 0,5 мм.
В октябре 2002 г. был визуально осмотрен БП №6Б - наработка
за отопительный сезон 2001-2002 г. составила 600 ч. Рабочие трубки покрыты
слоем отложений толщиной примерно 0,2 мм. Контрольные трубки на входной камере
чистые, без отложений, на выходной камере контрольные трубки покрыты тонким
налетом рыжего цвета.
На основании осмотров сделаны выводы, что толщина отложений
практически не увеличивается и имеет место снижение скорости коррозии. В целом
структура отложений стала слегка разрыхленной. Изменение произошло в сторону
уменьшения кальциевых отложений, но произошло увеличение в сторону
железоокисных отложений. Это говорит о том, что происходит постепенное
вымывание соединений железа из ранее накопленных отложений или усиливаются
процессы коррозии в оборудовании.
После отопительного сезона 2001-2002 г. были сняты и
обследованы индикаторы коррозии, установленные на вход и выход бойлерных
установок № 3,5.
В сравнении с предыдущим отопительным сезоном 2000-2001 г.
скорость коррозии и ее проницаемость по выходу увеличилась, что отражено в
таблице 1.7.
Сравнивая, данные со шкалой интенсивности коррозии можно
сделать вывод, что в тракте протекает сильная коррозия.
На основании этого дальнейшую обработку воды предложено
проводить с применением цинкового комплекса оксиэтилидендифосфоновой кислоты
(ОЭДФК - Zn), который одновременно обеспечивает противонакипную и
коррозионную защиту. И с декабря 2004 года начата обработка сырой воды
поступающей на узел горячего водоснабжения и в дальнейшем на основные и пиковые
бойлера ингибитором накипеобразования и коррозии ОЭДФК - Zn.
Таблица 1.7 Сравнительная таблица
|
Место установки
индикаторов
|
Проницаемость,
мм/год
|
|
2001 г.
|
2002 г.
|
2001 г.
|
2002 г.
|
|
Вход БУ № 6
|
0,1
|
0,093
|
0,12
|
0,105
|
|
Выход БУ № 6
|
0,077
|
0,15
|
0,095
|
0,168
|
Так как реагент приходит в жидком виде, то для его хранения
было установлено дополнительно три бака, объемом по 29 м3 каждый.
Дозировка осуществляется по существующей схеме подачи ОЭДФК, также непрерывно и
в автоматическом режиме.
Концентрация ОЭДФ-Zn после ввода составляла от 0,86 до 6 мг/дм3.
При этом в подпиточной воде теплосети концентрация увеличивалась с 0,37 до 4,3
мг/ дм3, а в обратной воде находилась в пределах от 0,4 до 2,5.
Карбонатный индекс изменялся в небольшом диапазоне от 2 до 2,6 (мг-экв/ дм3)
2.
В течение летнего ремонта были вскрыты для визуального
осмотра деаэраторы ГВС и подогреватели ВВП гр А, В.
По результатам вскрытия деаэраторов ГВС 1,2 - толщина
отложений не увеличилась. Дырчатые щиты головок деаэраторов не забиты
отложениями. Наблюдается разрыхление отложений, их структура стала более
пористой. ВВП гр В находились в удовлетворительном состоянии - требовалась
механическая чистка от наносных отложений.
Агрессивность сетевой воды по индикаторам коррозии,
установленных на бойлерных установках 3, 6 снизилась и характеризовалась как
"допустимая".
В августе 2007 года во время летнего ремонта были сняты
индикаторы коррозии, установленные на входе, выходе бойлерных установок ст. №
3,6 в июле 2006 г.
Наработка индикаторов составила: БУ-3 вход, выход - 309 дней;
БУ-6 вход - 326 дней; БУ-6 выход - 295 дней.
Результаты обследования индикаторных пластин до снятия
отложений:
БУ-3 (вход) - пластины покрыты неравномерным плотным, тонким
налетом отложений рыже-коричневого цвета, имеются мажущие пятна и мелкие
бугорки.
БУ-3 (выход) - пластины покрыты неравномерным плотным, тонким
налетом отложений рыже-коричневого цвета имеются мажущие пятна и мелкие бугорки,
под которыми поверхность черного цвета.
БУ-6 (вход) - пластины покрыты бугорчатым налетом отложений
рыжего цвета, внутри черного цвета. Отложения мажущие, плохо снимаются. Высота
бугорков до 1,5 мм. Отложения намагничиваются.
БУ-6 (выход) - пластины покрыты неравномерным по высоте,
плотным бугорчатым слоем отложений ярко-рыжего цвета с высотой бугорков до 0,5
мм.
Общая скорость коррозии пластин индикаторов и агрессивность
сетевой воды представлены в таблице 1.8.
По результатам осмотра сделано заключение: скорость коррозии
по индикаторным пластинам БУ-6 в сравнении с отопительным сезоном 2005-2006 гг.
осталась на прежнем уровне. Возможной причиной разной скорости коррозии пластин
является особенность технологической схемы распределения возвращаемой воды с города
и подпиточной воды, которая как более деаэрированная проходит через бойлерную
установку № 3. Через бойлерную установку № 6 проходит вода, в большей степени
возвращаемая с города, где содержание кислорода может быть значительным в
результате завоздушивания обратных магистралей.
Таблица 1.8 - Общая скорость коррозии пластин индикаторов и
агрессивность сетевой воды.
|
2005-2006 г.
ввод ОЭДФК - Zn
|
2006-2007 г.
ввод ОЭДФК - Zn
|
|
БУ-3 (вход) -
0,061
|
Допустимая
|
БУ-3 (вход) -
0,068
|
Допустимая
|
|
БУ-3 (выход) -
0,064
|
Допустимая
|
БУ-3 (выход) -
0,062
|
Допустимая
|
|
БУ-6 (вход) -
0,137
|
Высокая
|
БУ-6 (вход) -
0,137
|
Высокая
|
|
БУ-6 (выход) -
0,123
|
Высокая
|
БУ-6 (выход) -
0,109
|
Высокая
|
1.3.2.2
Анализ опыта использования комплексонов на ТЭЦ - 12 ОАО
"Иркутскэнерго"
От ТЭЦ - 12 ОАО "Иркутскэнерго" осуществляется
централизованное теплоснабжение г. Черемхово по открытой схеме горячего
водоснабжения.
Расчетный температурный график по городу - 150/70,
фактический - 100/70.
Исходной водой для подпитки системы теплоснабжения является
вода из горводопровода (источник р. Ангара). Дополнительная подготовка воды для
подпитки системы теплоснабжения не производится. Качество исходной воды в
течение года стабильно, по своим свойствам вода является коррозионной при любом
содержании кислорода, индекс Ланженье составляет от ( - 0,68) до (0),
среднегодовое значение (-0,45). А в соответствии с требованиями СНиП 2.04.02-84
для защиты металлических труб от коррозии и образования бугристых коррозионных
отложений при индексе насыщения менее 0,3 (ед.) и более трех месяцев в году
необходимо предусматривать стабилизационную обработку воды для защиты от
коррозии.
Подогрев воды в зимнее время осуществляется в сетевых
подогревателях с предварительной деаэрацией. В летнее время нагрев воды для
подпитки теплосети осуществляется в электрокотлах без предварительной
деаэрации. Нагретая до 57-60°С горячая вода направляется в аккумуляторные баки.
Из баков насосами подпитки по обратному коллектору теплосети распределяется в
узловой камере по основным внутригородским коллекторам:
луч Первомайский;
луч Храмцовский;
ул. Цесовская.
Среднегодовой расход подпиточной воды составляет - 298 т/час.
Максимальный расход подпиточной воды по зимним месяцам составляет - 397 т/час.
Режим водопотребления непрерывный, круглосуточный.
Промышленные испытания коррекционной обработки подпиточной
воды на ТЭЦ - 12 начались проводиться в июле 2006 года с использованием
временно смонтированного оборудования и продолжились с октября 2006 г. по
постоянной схеме.
Испытания проводились по утвержденной программе с участием
специалистов ТЭЦ - 12 и происходили в два этапа:
первый этап - обработка подпиточной воды ОЭДФК, которая
применялась для разрыхления и отмывки ранее накопленных отложений;
второй этап - обработка подпиточной воды ОЭДФК - Zn, для предотвращения
образования отложений и коррозии в системе теплоснабжения.
Во время проведения испытания подогрев сетевой воды
осуществлялся на электродных котлах: нагрузка на электрокотельной была
стабильной и составляла 270 - 300 м3/час. Температура нагрева в
котлах была в пределах 57 - 60 оС. Подпитка теплосети горячей водой
в течении суток менялась от 100 м3/час до 450 м3/час.
Средняя подпитка составила 240 м3/час.
По результатам лабораторных испытаний установлена доза реагента,
обеспечивающая ингибирующий эффект в пересчете на
, составила 0,3 - 0,5 мг/л.
Для приготовления и ввода реагента на котельной смонтирована
установка, состоящая из бака, емкостью 100 л и насоса - дозатора. Подача
раствора по временной схеме осуществлялась в ручном режиме в зависимости от
расхода ангарской воды, подача раствора по постоянной схеме осуществляется в
автоматическом режиме пропорционально расходу ангарской воды.
Ввод реагента выполнен на коллекторе сырой воды, перед
электрокотельной.
Результаты испытаний:
Во время проведения испытаний осуществлялся технологический и
химический контроль согласно утвержденной программе.
Содержание ОЭДФК в сетевой воде находилось в пределах от 0,14 до
0,35 мг/л. В период со 02.08.06 г. по 02.10.06 г., при проведении первого этапа
обработки сетевой воды, наблюдалось нестабильное содержание железа (количество
железа в сетевой воде значительно превышало его количество в исходной воде), за
счет интенсивного вымывания продуктов коррозии из систем теплоснабжения в
разных участках города. В процессе отбора проб воды из внутридомовых сетей
отмечено отсутствие в воде, какой - либо взвеси или цветности.
После окончания испытаний при переходе на второй этап,
коррекционная обработка сетевой воды осуществляется эксплуатационным персоналом
согласно временной режимной карте и инструкции.
Содержание соединений в сетевой воде стабилизировалось, отмечено
интенсивная отмывка радиаторов отопления внутридомовых сетей.
Коррекционная обработка воды производится постоянно в отопительные
сезоны 2006-2007, 2007-2008 гг, а также в летний период в режиме подачи воды на
нужды ГВС. За период эксплуатации данной установки выявлено:
Содержание соединений железа в обратной сетевой воде (см.
табл.1.9) стабилизировалось и составляет 0,07 мг/дм3. За аналогичный
период предыдущего года содержание железа в обратной сетевой воде находилось в
пределах 0,1-0,15 мг/дм3 при одинаковом уровне содержания кислорода.
Таблица 1.9 - Содержание железа в обратной сетевой воде
|
Содержание
железа в обратной сетевой воде, мг/дм3
|
|
2002 г.
|
2003 г.
|
2004 г.
|
2005 г.
|
2006 г.
|
2007 г.
|
|
январь
|
0,1
|
0,1
|
0,02
|
0,2
|
0,12
|
0,07
|
|
февраль
|
0,1
|
0,1
|
0,02
|
0,13
|
0,15
|
0,07
|
|
март
|
0,2
|
0,15
|
0,1
|
0,15
|
0,1
|
0,07
|
|
апрель
|
0,2
|
0,25
|
0,07
|
0,04
|
0,14
|
0,08
|
|
май
|
0,25
|
|
0,1
|
0,09
|
0,12
|
0,07
|
|
октябрь
|
0,3
|
0,23
|
0,1
|
0,085
|
0,18
|
0,137
|
|
ноябрь
|
0,2
|
0,31
|
0,2
|
0,15
|
0,15
|
0,05
|
|
декабрь
|
0,1
|
0,09
|
0,15
|
0,13
|
0,06
|
0,04
|
|
ср. значение
|
0,181
|
0,176
|
0,095
|
0,122
|
0,128
|
0,073
|
Динамика изменения содержания железа в тепловых сетях г.
Черемхово представлена на рисунках 1.7 и 1.8.
Рисунок 1.7 - Содержание железа в обратной сетевой воде
Рисунок 1.8 - Содержание железа в подающем трубопроводе
По результатам анализов труб отопительных систем жилых зданий
внутренние отложения стали более хрупкими (отслаиваются при резке труб, легко и
практически полностью удаляются механически, рассыпаются при нажатии). Просвет
труб увеличился с 5-10 мм до 10-15 мм, в отдельных образцах до 15-20 мм. Высота
бугорков отложений уменьшилась с 10-12 мм до 4-9 мм (на трех образцах - бугорки
до 12-15 мм).
По индикаторам коррозии:
На отдельных участках тепловых сетей произошло существенное
снижение скорости коррозии по сравнению с отопительным сезоном 2004 - 2005,
2005 - 2006 гг. (см. табл. 1.10).
Таблица 1.10 - Скорость коррозии за 2004 - 2007 гг.
|
№ тепловой
камеры, место установки индикаторов
|
Трубопровод
|
2004 - 2005 г
|
2005 - 2006 г.
|
2006 - 2007 г.
|
|
|
Скорость
коррозии П, мм/год
|
|
ТК-58
|
прямая
|
0,38
|
0,09
|
0,30
|
|
ТК-58
|
обратная
|
0,10
|
0,04
|
0,05
|
|
ТК-31
|
обратная
|
0,21
|
-
|
0,12
|
|
ТК-101
|
прямая
|
0,25
|
0,30
|
0,11
|
|
ТК-107
|
прямая
|
0,29
|
0,23
|
0,16
|
|
ТК-95
|
прямая
|
0,32
|
0,22
|
0,14
|
При обследовании систем теплоснабжения объектов жилья города
Черемхово, в период отопительного сезона 2007-2008 гг., управляющими компаниями
и персоналом РТС ТЭЦ-12, отмечено улучшение работы систем отопления. Часть
стояков систем теплоснабжения, неудовлетворительно отработавших в отопительном
сезоне 2006-2007 гг., начали прогреваться в отопительном сезоне 2007-2008 гг.,
при том же гидравлическом режиме в тепловой сети, что снизило количество жалоб
на плохое теплоснабжение данных домов от населения (жилые здания ул. Забойщика,
ул. Шевченко, ул. Декабрьских Событий).
Для анализа внутреннего состояния трубопроводов системы
отопления труб, установленных в период отопительного сезона 2005 - 2006 гг. в
декабре 2007 г. была произведена вырезка трубы, установленной в системе
отопления жилого дома № 14 ул. Забойщика (установлен в ноябре 2006 г.),
коррозия и отложения на внутренней поверхности трубы отопительного стояка
отсутствуют.
Улучшился теплосъем в системах отопления, о чем свидетельствует
увеличение перепада температур между прямой и обратной сетевой водой на 1,5-2°С
в январе, феврале 2008 г.
2.
Специальная часть
"Разработка рекомендаций для схемы коррекционной
обработки сетевой воды ОЭДФК - Zn для г. Усть-Кут"
Введение
Важным условием успешного применения ингибиторов
накипеобразования и коррозии в системе теплоснабжения является аналитический
контроль состава подпиточной и сетевой воды. Подпиточная и сетевая вода
подлежит контролю по следующим показателям: жесткость, щелочность, рН,
содержание железа.
Контроль этих показателей ведется по общепринятым методикам.
Кроме того, в сетевой воде контролируется содержание ингибитора. Оно
определяется по методике, разработанной ОАО "ВТИ" г. Москва (СО ВТИ
37.001-2004 "Методика выполнения измерений массовой концентрации
фосфонатов фотоколориметрическим методом").
Сущность данного метода состоит в разложении фосфонатов до
фосфатов (РО43-) с последующим определением в
соответствии с СО 153-34.37.523.9-90 содержания ортофосфатов
фотоколориметрическим методом.
При выполнении измерений следует соблюдать следующие условия:
диапазон концентрации фосфонатов в воде, мг/дм3
0,5-10
температура окружающей среды,°С 20±5
относительная влажность воздуха, % 45-80
напряжение питания электрической сети, В 220±4,4
атмосферное давление, кПа 100±10
2.1 Типы
дозаторов и принцип их работы
Эффективное и безопасное применение комплексонов возможно
только при правильном дозировании этих препаратов. Для этого используются
специальные дозирующие устройства - дозаторы. Дозатор должен обеспечивать
поддержание с заданной точностью постоянной концентрации комплексонов в
системе. По принципу действия дозаторы подразделяются на две основные группы:
инжекционные, в которых для подачи реагента используется насос, работающий от
внешнего источника энергии; и эжекционные, в которых используется энергия
потока подпиточной воды.
Инжекционный дозатор состоит из следующих частей: резервуара
для комплексона, дозирующего насоса, датчиков расхода воды и реактива и системы
управления работой насоса.
Сердцем такого дозатора является электронасосный агрегат -
насос с электроприводом. Так как для работы насоса требуется внешний источник
энергии (как правило - электросеть), то это и предопределяет основной очень
существенный недостаток данного вида дозаторов - зависимость от
энергоснабжения. Другой недостаток - потребность в квалифицированной наладке и
сервисном обслуживании. Но для крупных электростанций и котельных это не
является преградой для введения данного оборудования в эксплуатацию.
Второй вид дозаторов - эжекционные дозаторы - обладают рядом
преимуществ перед первыми: обеспечивая необходимую точность дозирования
комплексона, они энергонезависимы, просты, надежны в эксплуатации и не требуют
частого технического обслуживания.
Далее приводятся эжекционные дозаторы, на рисунке 2.1
показана схема дозатора "Иж - 25" и на рисунке 2.2 схема устройства
"Импульс - 2".
- резервуар раствора комплексона; 2 - узел отбора;
,4 - гибкие соединительные рукава; 5 - фильтр;
- калиброванный жиклёр; 7 - выходной отверстие;
- входное отверстие; В-1…В-9 - краны шаровые.
Рисунок 2.1 - Схема дозирующего устройства "ИЖ-25"
Устройство, изображенное на рисунке 2.1 применяется для
обработки воды, которая используется для питания водогрейных котлов и систем с
открытым водозабором. Дозатор на рисунке 2.2 применяется для обработки
подпиточной воды закрытых систем, в частности систем отопления.
Оба этих вида дозаторов состоят из: резервуара для
комплексона, эжекционного устройства и средств для врезки устройства в
подпиточный трубопровод. Причем все узлы изготовлены из отечественной
нержавеющей стали. Дозаторы компактны, не требуют электропитания и
квалифицированной наладки. Всё техническое обслуживание сводится к
периодическому заполнению резервуара раствором реагента. Интервал заправки
колеблется в пределах: от нескольких дней до месяца.
- трубопровод; 2 - фланцы; 3 - сужающее устройство;
,5 - краны соединительные; 6 - резервуар раствора
комплексона; 7 - крышка; 8 - кран для дренажа и отбора проб.
Рисунок 2.2 - Схема дозирующего устройства
"Импульс-2"
Принцип действия данных устройств основан на перепаде
давления, которое создается при обтекании узла отбора магистральным потоком,
между двумя отверстиями (входным и выходным). Этот перепад давления, в приборе
"Иж - 25", передается на жиклёр, через который реагент из контейнера
поступает в поток воды и расход реагента регулируется вращением узла отбора. А
в приборе "Импульс - 2" перепад давления вытесняет реагент из
контейнера в поток воды, и расход комплексона регулируется подбором жиклёра.
Существуют также и инжекционные дозаторы, традиционная
технологическая схема которых приводится на рисунке 2.3.
- измерительные диаграммы; 2 - дифференциальные манометры;
- микропроцессорный вычислитель; 4 - исполнительный механизм;
- регулирующий клапан; 6 - резервуар; 7 - насос.
Рисунок 4.3 - Технологическая схема инжекционного дозатора
В данном устройстве расход воды и раствора комплексона
непрерывно измеряются при помощи измерительных диаграмм 1, соединенных с
дифференциальными манометрами 2, которые подключены к микропроцессорному
вычислителю 3. Он в свою очередь выдает сигнал на исполнительный механизм 4,
который приводит в действие регулирующий клапан 5. Таким образом,
поддерживается постоянное отношение расходов воды и раствора комплексона,
который подается из резервуара 6 при помощи насоса 7.
Если первые два устройства ("Иж - 25",
"Импульс - 2") предназначены в основном для коммунальной энергетики,
то схема устройства на рисунке 2.3 получает широкое распространение в
"большой" энергетике.
2.2
Рекомендации по обработке сетевой воды котельной "Лена" г. Усть-Кут
Коррекционную обработку сетевой воды котельной
"Лена" г. Усть-Кут наиболее целесообразно проводить в два этапа, так
как реагент ОЭДФК не является ингибитором коррозии.
Первый этап - обработка, направленная на отмывку ранее
накопленных отложений с помощью применения 1 - гидроксиэтилидендифосфоновой
кислоты (ОЭДФК).
Второй этап - дальнейшая обработка для предотвращения
образования отложений и коррозии в системе теплоснабжения с применением
цинкового комплекса динатриевой соли 1 - гидроксиэтилидендифосфоновой кислоты
(АФОН 230 - 23А аналог ОЭДФ - цинк).
С 2003 г. на котельной "Лена" г. Усть-Кут вместо
проектного метода используется антинакипная комплексонная обработка с
использованием ОЭДФК. В 2005 г. смонтированная установка и схема комплексонной
обработки была усовершенствована с использованием более надежного оборудования.
Для обработки сетевой воды предлагается комплекс
оборудования, рассчитанный на ввод реагента в две точки. Производительность
каждого дозирующего устройства от 9 до 30 л/час.
Дозирование реагента производится постоянно, пропорционально
расходу подпиточной воды по сигналу от электромагнитного расходомера.
Прекращение дозирования нивелирует эффект предотвращения накипеобразования.
Состав дозирующего комплекса:
дозирующий насос пропорционального дозирования с
аналоговым/цифровым входом, контролем уровня, экраном и микропроцессором типа EMEK серии "GSM - EXT”;
автоматика уровня - для предотвращения "сухого
пуска" насоса;
инжектор для подключения в линию сетевой воды;
засасывающий узел;
соединительные трубки PVC;
химическая ёмкость с реагентом объемом по 200 литров.
Принципиальная схема установки дозирования ОЭДФК - Zn не отличается от схемы
ввода ОЭДФК (см. рисунок 1.1)
Предлагаемый комплекс оборудования рассчитан на максимальный
расход воды. Раствор реагента подается насосом на всас питательных насосов-НБА
и НПТС. На трубопроводе подачи подпиточной воды устанавливается расходомер. По
его сигналу через блок управления регулируется расход реагента и включение
насоса - дозатора. Управление дозированием полностью автоматизировано и
производится пропорционально подпитке системы по сигналу от электромагнитного
расходомера. В случае прекращения дозировки реагента весь эффект предотвращения
накипеобразования исчезнет.
Доза ОЭДФК - Zn в подпиточной воде на котельной
"Лена" устанавливается по максимальной температуре воды на выходе
работающих в данное время подогревателей сетевой воды. По рекомендациям ВТИ (по
условиям ТЭЦ-11) была определена зависимость оптимальной концентрации ОЭДФК - Zn в подпиточной воде от
температуры нагрева воды, для условий котельной "Лена" принята эта же
зависимость с последующей корректировкой в ходе промышленных испытаний.
Доза ОЭДФК - Zn в зависимости от температуры сетевой воды
составляет:
1
90ºС - 0,4 мг/дм3
2
110ºС - 0,8 мг/дм3
3
115ºС - 0,9 мг/дм3
4
120ºС - 1,0 мг/дм3
5
130ºС - 1,5 мг/дм3
6
150ºС - 5,0 мг/дм3
Доза ОЭДФК - Zn принимается в диапазоне 0,3-0,5 мг/дм3.
2.3 Расчет
расхода реагентов
Расчет расхода ингибитора определяется в соответствии с
расходом подпиточной воды и рекомендуемой дозой реагента.
Таблица 2.1 - Характеристика схемы
|
Параметры
|
Объем рабочего
раствора
|
Производи-тельность
насоса-дозатора
|
Доза ОЭДФК
|
Доза ОЭДФ-Zn
|
ПДК в воде
хозяйственно-питьевого и культурно-бытового водопользо- вания ОЭДФК ОЭДФ-Zn
|
|
Ед. измерения
|
л
|
л/час
|
мг/дм3
|
мг/дм3
|
мг/дм3
|
|
Котельная
"Лена"
|
120
|
20-40
|
0,5
|
1,5-3,0
|
0,6 5,0
|
Таблица 2.2 - Расчет расхода реагента на год
|
Период
|
Расход
подпиточной воды
|
Доза реагента
|
Концентра-ция рабочего раствора
|
Расход рабочего
раствора
|
Расход 100 %
-го реагента
|
Расход
товарного реагента
|
|
Qч, м3/час
|
d, мг/дм3
|
Ср, г/ дм3
|
qч=
d*Qч/Cр, л/час
|
qм=
d*Qм, кг/мес
|
G=qм/Ст,
кг/год
|
|
Ввод ОЭДФКс
дозой 0,5 мг/дм3
|
|
Август
|
588
|
0,5
|
100
|
2,94
|
211,68
|
216
|
|
Сентябрь
|
765
|
0,5
|
100
|
3,78
|
275,4
|
286,875
|
|
Октябрь
|
1230
|
0,5
|
100
|
6,15
|
442,8
|
461,25
|
|
Ноябрь
|
1284
|
0,5
|
100
|
6,42
|
462,24
|
481,5
|
|
ИТОГО ОЭДФК,
т/год
|
|
|
|
|
|
1445,63
|
|
Ввод ОЭДФК-Zn с
дозой 3,0 мг/дм3
|
|
Декабрь
|
1439
|
3,0
|
250
|
35,97
|
310,8
|
323,75
|
|
Январь
|
1510
|
3,0
|
250
|
37,75
|
326,2
|
339,8
|
|
Февраль
|
1500
|
3,0
|
250
|
37,5
|
324
|
337,5
|
|
Март
|
1467
|
3,0
|
250
|
36,6
|
316,9
|
330,1
|
|
Апрель
|
1374
|
250
|
34,35
|
296,8
|
309,2
|
|
Май
|
1213
|
3,0
|
250
|
30,3
|
262
|
272,9
|
|
Июнь
|
407
|
3,0
|
250
|
10,17
|
87,9
|
91,56
|
|
Июль
|
251
|
3,0
|
250
|
6,28
|
54,3
|
261,5
|
|
ИТОГО ОЭДФК-Zn,
т/год
|
|
|
|
|
|
2266,3
|
В таблице 2.3 представлен расчет необходимой
производительности насоса-дозатора ОЭДФК - Zn при различных расходах
подпиточной воды т/сети для поддержания постоянной дозы ОЭДФК - Zn в размере 3,0 мг/дм3.
Таблица 2.3 - Расчет необходимой производительности
насоса-дозатора ОЭДФК - Zn при различных расходах подпиточной воды
|
Содержание
ОЭДФ-Zn в рабочем растворе, г/дм3
|
250
|
|
|
Расход на
подпитку т/сети
|
Доза ОЭДФ-Zn (заданная)
|
Потребное
кол-во ОЭДФ-Zn
|
Расход рабочего
раствора С=25%
|
Годовой расход
ОЭДФ-Zn
|
|
т/ч
|
мг/дм3
|
г/ч
|
л/ч
|
л
|
|
30
|
3,0
|
90
|
0,36
|
3154
|
|
40
|
3,0
|
120
|
0,48
|
4205
|
|
50
|
3,0
|
150
|
0,6
|
5256
|
|
60
|
3,0
|
180
|
0,72
|
6307
|
|
70
|
3,0
|
210
|
0,84
|
7358
|
|
80
|
3,0
|
240
|
0,96
|
8410
|
|
90
|
3,0
|
270
|
1,08
|
9461
|
|
100
|
3,0
|
300
|
1,2
|
10512
|
|
120
|
3,0
|
360
|
1,44
|
12614
|
Таблица 2.4 - Расход сетевой воды котельной "Лена"
за 2006 - 2007гг.
|
Период
|
Расход под.,
т/ч
|
Расход обр.,
т/ч
|
Тнар.
воздуха°С
|
|
1
|
2
|
3
|
4
|
|
2006г
|
|
|
|
|
Январь
|
1569,9
|
1542,9
|
-28,8
|
|
Февраль
|
1578,4
|
1549,3
|
-28,2
|
|
Март
|
1536
|
1512
|
-12,1
|
|
Апрель
|
1454
|
1425
|
-5,1
|
|
Май
|
1076
|
1051
|
6,2
|
|
Июнь
|
437
|
410
|
|
|
Июль
|
425
|
350
|
|
|
Август
|
588
|
528
|
|
|
Сентябрь
|
765
|
707
|
6,6
|
|
Октябрь
|
1230
|
1210
|
-2,9
|
|
Ноябрь
|
1284
|
1262
|
-12,7
|
|
Декабрь
|
1439
|
1410
|
-18,6
|
|
Итого
|
13382,3
|
12957,2
|
|
|
2007г
|
|
|
|
|
Январь
|
1510
|
1484
|
-17,8
|
|
Февраль
|
1500
|
1471
|
-17,1
|
|
Март
|
1467
|
1439
|
-12
|
|
Апрель
|
1374
|
1347
|
2,2
|
|
Май
|
1213
|
1192
|
|
|
Июнь
|
407
|
390
|
|
|
Июль
|
251
|
242
|
|
|
Август
|
239
|
231
|
|
|
Сентябрь
|
837
|
812
|
6,5
|
|
Октябрь
|
1079
|
1043
|
1,2
|
|
Ноябрь
|
1475
|
1457
|
-9,4
|
|
Декабрь
|
1623
|
1607
|
-15,4
|
|
Итого
|
12975
|
12715
|
|
|
|
|
|
|
|
2.4
Разработка регламента обработки и режимной карты
Регламент обработки включает основные требования к режиму
обработки:
по концентрации рабочих растворов;
по дозе реагента;
по контролю за технологическим процессом;
по приготовлению рабочих растворов.
Регламент разрабатывается на основании предварительных
обследований и проведения лабораторных испытаний.
Концентрация рабочих растворов принимается из условий
растворимости реагента, расхода обрабатываемой воды и типом дозирующего
устройства. Целесообразно использовать более концентрированные растворы при
условии обеспечения нормального смешивания реагента в потоке с обрабатываемой
водой.
При разработке регламента, оптимальная концентрация ОЭДФК-Zn в подпиточной воде в зависимости
от температуры нагрева воды, была принята по рекомендациям ВТИ (по условиям
ТЭЦ-11).
Основные характеристики режима обработки представлены в
"Режимной карте", расчеты расходов реагента представлены в таблице
2.5.
Таблица 2.5 - Режимная карта по обработке ингибитором
накипеобразования и коррозии цинковой солью оксиэтилидендифосфоновой кислоты
(ОЭДФК - Zn) подпиточной воды теплосети
|
Наименование
показателей
|
Фактические или
рекомендуемые значения
|
Периодичность
контроля
|
|
1
|
2
|
3
|
|
1 Технические
характеристики установки
|
|
|
|
1.1 Объем бака
рабочего раствора, л
|
200
|
|
|
1.2
Производительность насоса-дозатора, л/час
|
пропорционально
расходу
|
1/смену
|
|
2. Режим
обработки
|
|
|
|
2.1 Расход
подпиточной воды, м3/час
|
По расходомеру
|
1/смену
|
|
2.2 Доза ОЭДФК
- Zn, мг/дм3
|
1,5-3,0 мг/л
|
1/сутки
|
|
2.3 Доза ОЭДФ,
мг/дм3
|
0,3-0,5
|
1/сутки
|
|
2.4
Концентрация рабочего раствора, %
|
25%
|
При
приготовлении
|
|
2.5 Расход
раствора ОЭДФК, ОЭДФ-цинк, л/час
|
пропорционально
расходу
|
1/смену
|
|
3. Химический
контроль
|
|
|
|
3.1 Исходная
вода
|
Солесодержание
РО4 3 - фоновые Окисляемость Железо общее Прозрачность
Ж общая Ж кальциевая Щ общая И карбонатный pH
|
1 /мес.
|
|
|
D расход
|
|
|
3.2 Бак
рабочего раствора
|
РО4 3- уровень
|
При
приготовлении 1 /сутки
|
|
3.3
Бак-аккумулятор (подпитка теплосети)
|
D расход Ж
общая Ж кальциевая Щ общая РО4 3- pH Железо общее
|
1 /сутки 1
/мес.
|
|
3.4 Сетевая
вода (прямой трубопровод)
|
РО4 Ж общая Ж
кальциевая Щ общая pH Железо
общее
|
1 /сутки 1
/мес.
|
|
3.5 Сетевая
вода (обратный трубопровод)
|
РО4
Ж общая Ж кальциевая Щ общая pH Железо
общее
|
1 /сутки 1
/мес.
|
|
3.6 Вода
сетевая внутридомовая (по отдельным районам)
|
РО4
Ж общая Ж кальциевая Щ общая pH Железо
общее
|
1 /мес.
|
3. Экономика
3.1
Технико-экономическое обоснование
3.1.1 Анализ
затрат на ремонт тепловых сетей
Затраты, вызванные коррозионными повреждениями и образованием
отложений в системах теплоснабжения включают:
. Проведение аварийно-восстановительных ремонтов и замен
магистральных и распределительных сетей.
. Проведение гидропневматических промывок систем отопления.
. Проведение замен систем отопления.
В таблице 3.1 приведены сведения по затратам на перечисленные
работы в соответствии с данными ПТО котельной "Лена" г. Усть-Кута.
Таблица 3.1 - Затраты по аварийно-восстановительному ремонту
тепловых сетей 2003-2008 гг. в тыс. руб.
|
2003 г.
|
2006 г.
|
2007 г.
|
2008 г. (1
квартал)
|
|
Аварийный
ремонт
|
2856,4
|
1291,7
|
816,4
|
35,76
|
|
Текущий ремонт
|
10569,3
|
7542
|
6595,86
|
21,55
|
|
Всего:
|
13425,7
|
8833,7
|
7412,26
|
57,31
|
Снижение затрат в 2007 г. по сравнению с 2006 г. на
аварийно-восстановительный ремонт с применением комплексонной обработки воды
составляет 1421,44 тыс. руб. /год.
3.1.2 Расчет
затрат на внедрение и обработку подпиточной воды теплосети комплексонами
Затраты по внедрению комплексонной технологии предусматривают
проведение необходимых обследований системы теплоснабжения; проведение
лабораторных испытаний с разработкой режима обработки; поставку оборудования и
реагентов; проведение пуско-наладочных работ; обучение персонала и разработку
эксплуатационных инструкций.
Перечень необходимых работ и затраты представлены в таблице
3.1.
Таблица 3.1 - Перечень работ и затрат на
внедрениекомплексонной обработки подпиточной воды
|
Наименование
работ
|
Ориентировочная
стоимость, тыс. руб. без НДС
|
|
Анализ исходных
данных по теплоисточникам
|
50
|
|
Обследование
теплоисточников (анализ состояния оборудования, условий эксплуатации)
|
|
|
Определение
качества исходной воды, состава и количества отложений
|
10
|
|
Лабораторная
проверка ингибиторов с выбором оптимальной дозы реагента и рекомендациями по
обработке воды
|
50
|
|
Разработка
принципиальной схемы обработки воды, расчет расходов и потребности реагента.
Выбор состава оборудования, составление заказной спецификации
|
30
|
|
Поставка
оборудования (дозирующих установок, расходомеров, оборудования для
химического контроля, монтажных комплектующих)
|
200
|
|
Поставка
реагентов из расчета годовой потребности (в зависимости от расхода
подпиточной воды)
|
* определяется
по расходу подпиточной воды и выбранному реагенту
|
|
Разработка
регламента обработки воды, эксплуатационной инструкции, обучение персонала
|
40
|
|
Проведение
монтажных и наладочных работ с составлением отчета и заключений
|
150
|
|
ИТОГО
|
530
|
Расчет себестоимости подпиточной воды с учетом ввода
комплексонов представлен в таблице 3.3.
Таблица 3.3 Расчет себестоимости подпиточной воды с учетом
ввода комплексонов
|
Объем подпитки,
т тонн
|
12975
|
|
Статьи затрат
|
Себестоимость
|
|
1 т руб.
|
Всего тыс. руб
|
|
Вода покупная
Материалы Затраты на реагенты Зарплата Отчисления на соц. нужды Амортизация
Ремонтный фонд Цеховые расходы Общепроизводственные расходы Дополнительные
затраты на эл. энергию
|
3,490 0,011
0,33 0,163 0,043 0,17 0,089 0,652 0,093 0,009
|
45282,75
142,725 4281,75 2114,925 557,925 2205,75 1154,78 8459,7 1206,675 116,775
66574,73
|
|
Итого
|
5,13
|
65523,73
|
|
11.
Рентабельность, 6,63%
|
0,34
|
4344,22
|
|
ВСЕГО ЗАТРАТ
|
5,47
|
69867,95
|
3.2
Экономическая эффективность комплексонной обработки
Экономическая эффективность комплексонной обработки
обусловлена снижением скорости коррозии, сокращением расхода топлива за счет
снижения и полного удаления загрязненности теплопередающих поверхностей;
сокращением объемов ремонтных работ систем теплоснабжения и ГВС за счет
подавления процесса образования отложений и снижения скорости коррозии металла
в воде; уменьшением расхода электроэнергии на питание электродвигателей за счет
уменьшения гидравлического сопротивления трактов.
Расчет ожидаемого экономического эффекта выполнен в сравнении
с существующим положением за счет:
1. Снижения скорости внутренней коррозии,
обеспечивающее продление срока службы теплотрасс, снижение затрат на текущие и
аварийные ремонты.
. Снижения загрязненности систем отопления
и повышение теплосъема (разность между прямой и обратной сетевой водой) на 0,5ºС (по результатам ТЭЦ-12 1-2 ºС) обеспечивающее снижение расхода топлива на 1207,4 т/год.
Далее в таблице 3.4 приведен технико-экономический анализ
затрат от использования комплексонной обработки воды.
Таблица 3.4 - Сравнительный технико-экономический анализ
эксплуатационных затрат
|
Статьи затрат
|
Ед. измер.
|
Цена, руб.
|
При
комплексонной обработке
|
Существующее
положение
|
|
|
|
Коли-чество
|
Сумма,
рублей/год
|
Коли-чество
|
Сумма,
рублей/год
|
|
Материалы
|
|
|
|
|
|
|
|
Комплексоны (с
НДС и транспортными) ОЭДФК ОЭДФ-Zn
|
кг
|
118 52,0
|
1445,63
2266,3
|
170584,3
117847,6
|
0 0
|
0 0
|
|
Изменение
расхода топлива
|
т
|
850
|
-1026256
|
|
|
|
Затраты на
ремонт теплотрасс и систем отопления
|
|
|
|
7412260
|
|
8833700
|
|
Итого
|
|
|
|
6674435,9
|
|
8833700
|
|
Экономический
эффект
|
руб/год
|
2159264,1
|
Вывод: экономический эффект от использования комплексонной
технологии водоподготовки составит - 2159265 руб/год.
3.3 Срок
окупаемости
Приведенные затраты при норме амортизации 12% составят:
П= К*Н+Э = 530*0,12+69867,95=69931,55 руб/год
Срок окупаемости составляет:
Т=К/Эф=530000/738108=0,71 год.
4.
Безопасность жизнедеятельности
Введение
Безопасность жизнедеятельности представляет собой систему
законодательных актов, организационных, технических, социально - экономических,
санитарно - гигиенических мероприятий и средств, обеспечивающих безопасность
для здоровья, жизни и сохранения работоспособности человека.
Мероприятия БЖД направлены на предупреждение несчастных
случаев на производстве, защиту персонала в аварийных ситуациях, предупреждение
профессиональных заболеваний, а также на улучшение условий труда работников
предприятия. Энергетика является одной из наиболее потенциально опасной сферой
деятельности человека. Предприятия энергетики, как правило, располагаются
вблизи густонаселенных районов, что повышает требования к обеспечению
безопасности жизнедеятельности. Появляется необходимость выявить наиболее
опасные вредные факторы, воздействующие на человека и окружающую среду,
разработать средства и методы их защиты, оценить последствия и их воздействия
на окружающую среду.
Химическая лаборатория является таким местом, где вопросы
безопасности жизнедеятельности стоят на первом месте, так как работа с
оборудованием и химическими реагентами для проведения анализов сопряжена со
всеми факторами опасного и вредного производства.
Опасные факторы могут реализоваться в результате несоблюдения
персоналом правил технической эксплуатации, техники безопасности и пожарной
безопасности. В связи с этим для обеспечения безопасности жизнедеятельности
персонала химической лаборатории необходимо строгое соблюдение действующих
правил и инструкций.
Осуществляется обязательный плановый инструктаж по технике
безопасности с последующей проверкой знаний, плановые тренировки персонала, а
также инспектирование рабочих мест с целью выявления нарушений требований
техники безопасности.
4.1 Опасные и
вредные производственные факторы в химической лаборатории
Опасные производственные факторы - факторы, которые могут
быть причиной острого заболевания или внезапного резкого ухудшения здоровья,
травмы, смерти.
Основные производственные процессы с наличием опасных
производственных факторов:
работы по обслуживанию и ремонту действующих эл. установок;
обслуживание газового хозяйства;
огневые работы;
работы на высоте;
работы с грузоподъемными механизмами;
работы с сосудами, работающими под давлением и т.д.
Вредные производственные факторы - факторы среды и трудового
процесса, которые могут вызвать профессиональные заболевания или другие
нарушения здоровья работника как в течение трудовой деятельности, так и после
ее завершения.
Работы с вредными производственными факторами:
работы в условиях электромагнитного излучения;
работы при повышенных или пониженных температурах;
работы с ПЭВМ;
работы с химическими и биологическими веществами;
работы с шумом и вибрацией;
работы в нервно-эмоциональных условиях и т.д.
Вредное химическое вещество, согласно ГОСТ 12.1.007, это
такое вещество, которое при контакте с организмом человека в случае нарушения
требований безопасности может вызывать производственные травмы,
профессиональные заболевания или отклонения от нормы в состоянии здоровья,
обнаруживаемые современными методами, как в период работы, так и в отдаленные
сроки жизни нынешнего и последующего поколений.
Вредные вещества классифицируются в соответствии со
следующими нормативными правовыми актами:
. по степени воздействия на организм работника (по
токсичности) на четыре класса опасности (ГОСТ 12.1.007):
-й - вещества чрезвычайно опасные;
-й - вещества высокоопасные;
-й - вещества умеренно опасные;
-й - вещества малоопасные.
. По характеру воздействия на организм работника (ГОСТ
12.0.003 и ГОСТ 12.1.005):
§ Общетоксические (углеводороды,
хлорированные углеводороды, спирты, соли ртути, оксид углерода), вызывают
мышечные судороги, влияют на кроветворные органы, взаимодействуют с
гемоглобином.
§ Раздражающие (хлор, аммиак, оксид
серы, туманы кислот, оксиды азота), воздействуют на слизистые оболочки, верхние
и глубокие дыхательные пути.
§ Сенсибилизирующие (органические
азокрасители, диметиламиноазобензол и другие антибиотики), повышают
чувствительность организма к химическим веществам, а в производственных
условиях приводят к аллергическим заболеваниям.
§ Канцерогенные, (бензапирен, асбест,
нитроазосоединения, ароматические амины и др.), вызывают развитие всех видов
раковых заболеваний
§ Мутагенные (этиленамин, окись
этилена, хлорированные углеводороды, соединения свинца и ртути и др.), вызывают
изменения в генотипе человека, что обнаруживается в отдаленном периоде жизни и
проявляется в преждевременном старении, повышении общей заболеваемости,
злокачественных новообразований.
§ Влияющие на репродуктивную функцию
человека (борная
кислота, аммиак, многие химические вещества в больших количествах), вызывают
возникновение врожденных пороков развития и отклонений от нормальной структуры
у потомства.
§ Способные вызывать аллергические
заболевания (канцерогены, аэрозоли преимущественно фиброгенного действия).
3. По пути проникновения в организм работника, в
частности попадающие через дыхательные пути, пищеварительную систему, кожный
покров (по ГОСТ 12.0.003).
4. По потенциальной опасности (способность вызывать пожар,
усиливать пожароопасные факторы, отравлять среду обитания, воздействовать на
человека через кожу, слизистые оболочки дыхательных путей путем
непосредственного контакта или на расстоянии, как при нормальных условиях, так
и при пожаре), по ГОСТ 12.1.004, Правилам пожарной безопасности в Российской
Федерации (ППБ-01-93), разделяют на
§ особоопасные,
§ опасные,
§ малоопасные
§ безопасные
Таблица 4.1 - Общая характеристика опасных и вредных
производственных факторов химической лаборатории
|
Производственные
факторы
|
Источники,
места и причины возникновения
|
Нормируемые
показатели и значения
|
Фактические
показатели
|
Основные
средства защиты от вредных и опасных факторов
|
|
Электрический
ток
|
Электроуста-
новки, оборудование с электроприводом
|
0,1мА
|
0,1мА
|
Заземление
|
|
Пожаро-опасность
|
Электрооборудование,
оборудование с высокой температурой, реагенты
|
|
|
Противопожарное
водоснабжение, пожарные щиты, изоляция
|
|
Аномальное
освещение
|
Затемнение
оборудованием
|
КЕО=1 Е=100 ЛК
|
КЕО=1 Е=80ЛК
|
Естественное и
искусственное освещение
|
|
Острые кромки
|
Режущий и
колющий инструмент, осколки хрупких материалов
|
|
|
Соблюдение
техники безопасности, средства индивидуальной защиты
|
|
Химически-опасные
вещества, термические и химические ожоги
|
Химические
реагенты, горячая вода, пар
|
|
|
Вытяжка, средства
индивидуальной защиты
|
|
Влажность
|
На рабочих
местах
|
40-60%
|
20-30%
|
Вентиляция
|
|
Пожароопасность
|
Электрооборудование,
оборудование с высокой температурой, реагенты
|
|
|
Противопожарное
водоснабжение, пожарные щиты, изоляция
|
|
Загазованность
рабочей зоны
|
Утечки
токсичных газов и паров из негерметичного оборудования, ис-парения из
открытых ем - костей и при проливах
|
|
|
Вытяжка,
средства индивидуальной защиты
|
|
Попадание ядов
на кожные покровы или слизистые оболочки Попадание ядов в желудочно-кишечный
тракт
|
Заполнение
емкостей, распыление жидкостей Ошибка при применении жидкостей, умышленные
действия
|
|
|
Средства
индивидуальной защиты, вытяжка, соблюдение техники безопасности
|
4.2 Общие
требования безопасности к персоналу при работе в химической лаборатории
Персонал, допускаемый к работе в химической лаборатории, где
применяются горючие, взрывоопасные и вредные вещества, должны знать свойства
этих веществ и правила безопасности при работе с ними.
Инструкция по охране труда является основным документом,
устанавливающим правила поведения на производстве и требования безопасного
выполнения должностных обязанностей для лаборанта химического анализа.
К работе на данную рабочую профессию допускаются лица не
моложе 18 лет, прошедшие предварительный медицинский осмотр и не имеющие
противопоказаний к выполнению вышеуказанной работы.
Лаборант при приеме на работу должен проходить вводный
инструктаж, знакомиться с безопасными маршрутами движения по территории
предприятия к месту работы, планами эвакуации на случай пожара и аварийных
ситуаций.
До допуска к самостоятельной работе лаборант проходит:
ü первичный инструктаж на рабочем месте;
ü подготовку по профессии, с обучением на
рабочем месте по программам подготовки по профессии, по безопасности труда
(стажировку);
ü проверку знаний настоящей инструкции по
охране труда, приемов по оказанию первой помощи пострадавшим в связи с
несчастными случаями, правил применения средств защиты, необходимых для
безопасного выполнения работ, правил техники безопасности в объеме,
соответствующем трудовым обязанностям, правил пожарной безопасности, правил
устройства и безопасной эксплуатации сосудов, работающих под давлением;
ü дублирование на рабочем месте;
ü контрольные противоаварийную и
противопожарную тренировки.
Лаборант в процессе работы проходит:
· повторные инструктажи по безопасности
труда - не реже одного раза в месяц;
· проверку знаний " Инструкции по
охране труда лаборанта", "Инструкции по ПБ в хим. лаборатории",
правил устройства и безопасной эксплуатации сосудов, работающих под давлением,
правильного использование средств защиты - один раз в год;
· 1 раз в год обязательный периодический
медицинский осмотр согласно действующему законодательству.
Лаборант, не прошедший проверку знаний, медицинский осмотр в
установленные сроки, к самостоятельной работе не допускается.
В зоне обслуживания оборудования лаборанта могут иметь место
следующие опасные и вредные производственные факторы:
v вредные вещества, которые могут вызвать
отравления и химические ожоги;
v загазованность воздуха рабочей зоны, возникающая
при использовании аммиака и кислот;
v повышенная запыленность воздуха при работе с
сыпучими веществами;
v работа на высоте, пониженная температура воздуха
- при отборе проб мазута, сточных вод.
Лаборанту химического анализа выдаются бесплатно, в
соответствии с действующими отраслевыми нормами, следующие средства
индивидуальной зашиты (СИЗ):
§ халат хлопчатобумажный ГОСТ 12.4.131-83 (12
мес.);
§ сапоги резиновые (12 мес.);
§ фартук, прорезиненный ГОСТ 12.4.029-76 (6 мес.);
§ перчатки резиновые ТУ 38.306-5-59-95 (1 мес.);
§ очки защитные ГОСТ 12.4.013-80 (до износа);
§ смывающие и обезвреживающие средства (мыло,
защитный крем для рук, очищающая паста для рук);
§ в зависимости от характера работ и условий их
производства в соответствии с требованиями ТБ, инструкций, директивными
материалами лаборант должен применять дополнительную спецодежду и защитные
средства для этих условий.
В случае не использования средств защиты, выданных для
выполнения работ, персонал несет ответственность за произошедший по этой
причине несчастный случай.
При несчастном случае лаборант обязан оказать первую помощь
пострадавшему до прибытия медицинского персонала. При несчастном случае с самим
лаборантом, в зависимости от тяжести травмы, он должен обратиться в здравпункт
или сам себе оказать первую помощь.
Лаборант должен содержать в чистоте и прядке рабочее место и
оборудование, обеспечить на рабочем месте сохранность средств индивидуальной
защиты, инструмента, оборудования, средств пожаротушения и документации.
Рабочие места оборудованы медицинскими аптечками. Каждый работник должен знать
местоположение аптечки и уметь ею пользоваться.
Перед началом работы лаборант приводит в порядок спецодежду:
рукава и полы спецодежды застегнуть на все пуговицы, волосы убрать под каску.
Запрещается засучивать рукава. Обувь должна быть закрытой на низком каблуке.
Проверяет исправность приточно-вытяжной вентиляции и освещения в химической
лаборатории, а также наличие и пригодность средств индивидуальной защиты,
наличие нейтрализующих растворов. Проверяется воздух помещения на достаточность
кислорода, проверяет исправность приборов, наличие заземления, целостность
приборов КИП на рабочем месте. Осматривает целостность стеклянной посуды,
бюреток, пипеток, наличие четких надписей на бутылях и склянках с реактивами,
достаточность реактивов и реагентов, исправность приборов. По определенному
маршруту производит обход обслуживаемого оборудования, проверяет безопасное
состояние оборудования, арматуры. Используется для работы только то количество
вредного вещества, которое необходимо. Все работы с применением вредных веществ
проводит в вытяжных шкафах. Проверяет наличие средств пожаротушения, плакатов и
знаков безопасности. получение и выдача вредных веществ должны фиксироваться в
специальном журнале. Лицо, ответственное за использование вредных веществ,
должно при выдаче их провести инструктаж.
4.3
Требования охраны труда во время работы
В химической лаборатории применяются знаки безопасности,
предупреждающие о наличии вредных веществ, об опасности пожара и взрыва в
соответствующие ГОСТ Р 12.4.026-2001.
4.3.1 При
отборе проб
Отбор проб воды, пара, конденсата производится со
стационарных пробоотборников, оборудованных охлаждением, при устойчивых режимах
работы оборудования, с уведомлением дежурного персонала, обслуживающего это
оборудование. Не допускается отбирать пробы при температуре пробы выше 40 ˚С.
Пробы следует отбирать в прочную посуду без острых краев и граней и переносить
стеклянные емкости (пустые и с пробами) в специальном ящике или ведре.
4.3.2 При
выполнении работ в производственных помещениях
При выполнении работ в производственных помещениях лаборанту
хим. анализа не разрешается:
· Перепрыгивать или перелазить через
трубопроводы.
· Проходить по неосвещенным зонам.
· Опираться и становиться на барьеры
площадок, перильные ограждения, предохранительные кожухи муфт и подшипников,
ходить по конструкциям и перекрытиям, не предназначенным для ходьбы по ним и не
имеющим специальных поручней и ограждений.
· Находиться вблизи водоуказательных стекол,
а также около запорной, предохранительной арматуры и фланцевых соединений,
находящихся под давлением.
4.3.3 При
выполнении работ в химической лаборатории
Для работы с вредными веществами химические лаборатории
должны быть оборудованы вытяжными шкафами с принудительной вентиляцией,
обеспечивающей скорость всасывания воздуха в сечении открытых на 15-20 см
створок шкафа в пределах 1,0-1,2 м/с. Запрещается во время работы с выделением
вредных веществ держать открытыми створки вытяжных шкафов
При загрязнении одежды вредными веществами её необходимо
немедленно сменить.
Вредные вещества, пролитые на пол или оборудование, должны
быть собраны, а загрязнённое место промыто. При проливе легко летучих (бензол,
бензин, ацетон, дихлорэтан, толуол, изопропиловый спирт, этиловый спирт)
вредных веществ персонал должен быть удалён из помещения, а помещение
провентилировано до полного испарения пролитого вещества и удаления его паров.
Сливать отработанные растворы вредных веществ можно только после их
предварительной нейтрализации. Убирать разлитые растворы вредных веществ
необходимо только после предварительной нейтрализации. В случае выделения
вредных газов или паров работа должна выполняться в противогазе.
Оставлять вредные вещества на рабочем столе без присмотра
недопустимо.
Все работы, связанные с нагревом растворов вредных веществ
или с выделением ядовитых газов, должны производиться в вытяжных шкафах на
банях; всовывать голову в шкаф при этих работах запрещается. Нагревать вредные
вещества на открытом огне запрещается.
Взвешивать вредные вещества необходимо в вытяжном шкафу (под
тягой).
При попадании вредного вещества на наружную часть склянки
необходимо снять капли его фильтровальной бумагой (оберегая руки) и сжечь её в
вытяжном шкафу (под тягой).
Вредные вещества (1,2 класса опасности по токсичности) и их
растворы должны храниться в отдельном, закрывающемся на ключ шкафу с надписью
"Яды!". Сосуды с вредными веществами должны быть плотно закрыты, и
иметь чёткие яркие этикетки с наименованием веществ и надписью "
Яд!". Растворы вредных веществ, необходимые для повседневной работы,
должны находиться в отдельном шкафу с надписью "Яды!". Оставлять
ядовитые вещества на рабочем столе запрещается.
Не допускается хранить и принимать пищу в хим. лаборатории,
курить на рабочем месте.
Растворы вредных веществ переливать только под вытяжной
вентиляцией. Тару с вредными и агрессивными химическими веществами необходимо
вскрывать только в вытяжных шкафах с включенной вентиляцией
При разбавлении серной кислоты, кислоту добавляют в воду тонкой
струей при непрерывном перемешивании. Разбавление идет с выделением тепла и
требует термостойкой посуды. Не допускается использование серной кислоты в
эксикаторах в качестве водопоглощающего средства.
Щелочи следует растворять небольшими порциями при непрерывном
перемешивании во избежание разбрызгивания.
Не допускается брать сухие реактивы руками, их следует брать
с помощью пинцетов или фарфоровых ложек.
Нельзя пользоваться неизвестными или неподписанными
реактивами и растворами.
Запрещается набирать растворы химических веществ в пипетку
ртом, следует пользоваться грушей, а сливать в канализацию едкие и ядовитые
растворы можно только после нейтрализации.
Работать ядовитыми веществами разрешено лицам, включенным в
список лиц допущенных к работе с ядами. Запрещается работать с ядовитыми
веществами без допуска, целевого инструктажа и подписи о получении этих веществ
в журнале "Учета и выдачи ядовитых веществ". Загрязненная ядовитыми
веществами одежда и рабочее место должны быть обработаны раствором перманганата
калия, затем только смыты водой.
Сборку приборов, титровальных полок, приспособлений выполнять
из целой стандартной посуды с оплавленными концами с выполнением техники
лабораторных работ. Лабораторное оборудование должно быть заземлено, на
электрических розетках указано напряжение, подключение новых приборов
самостоятельно запрещено. Оставлять включенными электроприборы, установки
перегонки, дистилляторы, калориметрическую установку без присмотра запрещается.
При отключении электроэнергии все приборы должны быть немедленно выключены. Не
допускается использование электронагревательных приборов с открытой спиралью, а
для подогрева горючих веществ необходимо применять водяные и песчаные бани.
Работы, связанные с органическими растворителями, должны
производиться в вытяжном шкафу.
Случайно разлитое горючее вещество должно быть засыпано
песком и убрано деревянным совком в специальный ящик. Запрещается тушить водой
вещества не растворимые в воде и наматывать обтирочный материал на пальцы рук
при мытье хим. посуды, обтирке оборудования, механизмов.
4.3.4 После
окончания работы
После окончания работы с вредными веществами:
§ Тщательно убрать рабочее место, при необходимости
промыть поверхность рабочего стола мыльным раствором;
§ Отключить все электронагревательные приборы,
оборудование, закрыть все краны, отключить освещение, вентиляцию;
§ Остатки вредных веществ нейтрализовать, слить в
специальную емкость, убрать в специально отведенное место;
§ Лабораторную посуду, в которой находились вредные
вещества, тщательно промыть большим количеством воды, мыльным раствором и
просушить;
После окончания всех работ вымыть руки и лицо с мылом.
4.3.5 При
работе на складе реактивов
Работы на складе химических реактивов проводятся по
распоряжению инженера. Перед работой должны быть проверены средства
индивидуальной защиты (резиновые перчатки, фартуки, респираторы, защитные
очки), средства пожаротушения и нейтрализации. Работать на складе разрешается
только вдвоем, при открытых дверях и перед началом работ необходимо включить вентиляцию.
При переливании кислоты и щелочи необходимо использовать специальное
приспособления для переливания, предупреждающее расплескивание жидкости,
допускающее любой наклон бутыли.
Не допускается самостоятельно менять места хранения реактивов.
4.4 Расчет
вентиляции в химической лаборатории
Вентиляция предназначена для поддержания требуемого состава
воздушной среды производственных помещений. Вентиляция осуществляется удалением
загрязненного или нагретого воздуха из помещения и подачей в него свежего воздуха.
Расчет механической вентиляции состоит в определении
необходимого количества воздуха для вентиляции помещения.
Потребный воздухообмен в помещениях, загрязненными вредными
парами, газами, пылью определяется по формуле из [1]:
L=
,
где L - количество воздуха, необходимое для
вентиляции, м3/ч;
Куд=0,21 мг/м3 - концентрация аммиака, находящимся в
удаляемом из помещения воздухе;
Kпр=0,20 мг/м3 - концентрация вредностей в приточном воздухе
(ПДКрз) по аммиаку [5, табл];
G - количество газовой смеси, выделившейся через неплотности
фланцевых соединений, г/ч;
G=
где
-коэффициент запаса, принимаемый равным 2;
m=0,005 - коэффициент, негерметичности, характеризующий
падение давления в аппарате; Ризб=2*105 Па - избыточное
давление;
G=
L=
.
Следовательно, количество воздуха, необходимое для вентиляции,
составляет 0,337м3/ч;
4.5 Охрана
труда в аварийных ситуациях
При возникновении аварийной ситуации (разлив кислот, щелочей,
энергетических масел) необходимо принять меры по локализации места аварии,
спасению собственной жизни, жизни работающих рядом людей, сохранению зданий и
оборудования станции.
В случае поражения вредными веществами следует:
· принять меры к удалению поражающего
фактора,
· произвести эвакуацию пострадавшего на
свежий воздух,
· принять необходимые меры по оказанию
первой помощи пострадавшему.
4.5.1
Основные группы опасных случаев
Все опасные случаи, связанные с работой в химической
лаборатории могут быть разделены на группы:
§ пожары
§ отравление химическими веществами
§ поражение электрическим током
§ взрывы
§ порезы
При объявлении чрезвычайной ситуации: землетрясение,
наводнение, других стихийных явлений лаборант обязан действовать по указанию
старшего по смене и должен сразу сообщить о своем нахождении на центральный
щит.
При разрыве трубопроводов, оборудования, повреждения арматуры
с резким выбросом воды, лаборант должен покинуть помещение, сообщить о
случившемся вышестоящему руководству.
Принимать участие в ликвидации аварии можно после принятия
мер по личной защите от выбросов (спецодежда, средства индивидуальной защиты) и
после получения распоряжения старшего.
При любой аварийной ситуации в хим. лаборатории лаборант
должен:
. Отключить все лабораторные и электронагревательные
приборы в хим. лаборатории.
2. Отключить вытяжную вентиляцию.
. Закрыть все реактивы, убрать остатки химических
веществ с рабочего места в закрытые шкафы.
. Горючие вещества убрать в специальный несгораемый
шкаф.
. Выключить освещение.
. По согласованию с руководством принимать участие в
ликвидации аварии или находится в безопасном месте.
При разрыве трубопроводов или радиаторов теплосети, либо
срыва арматуры на горячей воде или конденсате в хим. лаборатории лаборант
должен:
немедленно сообщить руководству.
- не подходить к опасной зоне до отключения арматуры
вне лаборатории.
4.5.2
Химические ожоги
Оказание первой помощи при химических ожогах: при
значительных поражениях кожных покровов любой агрессивной жидкостью (кислотами,
щелочами, маслами) промывать под струей холодной воды до прибытия "Скорой
помощи". Недопустимо использовать сильнодействующие и концентрированные
растворы кислот и щелочей для реакции нейтрализации на коже пострадавшего.
При попадании на кожу нескольких капель концентрированных
кислот, вначале необходимо убрать каплю кислоты салфеткой. Пораженное место
обмыть большим количеством воды, затем обработать 5% раствором питьевой соды.
Кислота, попавшая на одежду, нейтрализуется 10 % раствором кальцинированной
соды.
При попадании на кожу нескольких капель щелочи пораженное
место промыть большим количеством воды и обработать 2 - 5% раствором борной
кислоты. Для нейтрализации одежды и рук при попадании на них щелочи можно
использовать 1% уксусную кислоту. Применять нейтрализующие вещества следует
строго в соответствии с надписями.
При термических ожогах обожженные участки кожи с нарушенным
ожоговым пузырем запрещается промывать водой, бинтовать обожженную поверхность.
Нельзя смазывать мазями, вскрывать пузыри, отрывать приставшие ворсинки,
вещества. Следует накрыть ожог сухой чистой тканью, поверх нее приложить холод
и срочно обеспечить медицинскую помощь. Пострадавшему следует создать покой,
дать 20 капель валерианы, теплый чай.
При обильных кровотечениях накладывают жгут или закрутку на
ближайшую к туловищу часть плеча или бедра. Правильность наложения жгута
проверяют по пульсу, если он прощупывается, то жгут наложен неправильно, его нужно
снять и наложить снова. Медицинскую помощь следует обеспечить немедленно.
Держать жгут более 1 часов нельзя, это может привести к омертвлению
обескровленной конечности. При порезах стеклом с одновременным воздействием
химических веществ рану сначала промывают большим количеством воды, убирают
сверху видимое стекло, наносят стерильную повязку и обращаются в медпункт.
4.5.3
Отравление химическими веществами
Отравление химическими веществами могут произойти при
следующих работах:
§ растворение отложений кислотами
§ выпаривание и обработка осадков плавиковой
кислотой
§ выпаривание растворов с кислотами
§ разливание аммиака, дымящих кислот и других
летучих веществ
§ экстракция с применением летучих веществ
§ работа с новым реактивом без изучения его свойств
§ прокаливание осадков, сжигание в муфеле
Выполнение перечисленных работ необходимо проводить только в
вытяжных шкафах. При выполнении этих работ следует делать перерывы в работе,
дышать свежим воздухом, обязательно применять средства защиты.
Для предупреждения отравления вредными газами и парами в
аварийных случаях применяют фильтрующие противогазы и респираторы. Применение
изолирующих противогазов требует специального обучения. Фильтрующие противогазы
в хим. лаборатории имеют коробки для поглощения различных паров и газов и
отличаются по цвету см. таблицу 4.2.
Таблица 4.2 - Типы коробок противогазов
|
Цвет коробки
|
Поглощаемые
вредные вещества
|
Примечание
|
|
Коричневая
|
Органических
паров (бензол, ацетон, бензин, керосин и др.)
|
Марка А
|
|
Желтая
|
Кислые пары
SO2. HCl. NО3. H2SO4)
|
Марка Б
|
|
Серая
|
Аммиак,
сероводород
|
Марка КД
|
|
Белая
|
Окись углерода
|
Марка СО
|
|
Красная
|
Общая защита
при малом времени действия
|
Марка М
|
|
Защитная с
белой вертикальной полосой
|
Кислые и
органические газы и пары, дым, пыль, туман.
|
Марка БКФ
|
Примечание: Если на коробках А. Б, Г, КД есть белая
вертикальная полоса, то они одновременно защищают от пыли, дыма, и тумана.
Фильтрующие противогазы применяют при содержании кислорода в
воздухе газоопасной зоны не ниже 16%, поэтому при появлении даже очень слабого
ощущения запаха или ощущения дискомфорта при применении фильтрующего
противогаза следует немедленно выйти из загазованного помещения и снять
противогаз.
Оказание первой помощи при отравлениях. Если признаки
отравления обнаружатся, то:
§ вынести пострадавшего на свежий воздух
§ в случае отсутствия сознания приступить к
комплексу реанимации, при отсутствии сознания более 4 минут - положить на живот
и приложить холод к голове
§ при попадании химического вещества внутрь следует
хорошо промыть желудок слабо окрашенным раствором перманганата калия, водой,
организовать оказание медицинской помощи
§ дать молоко, крепкий горячий чай, кофе.
4.5.4
Поражение электрическим током
При поражении электрическим током:
необходимо как можно быстрее освободить пострадавшего
от действия тока.
- следует обеспечить освещение зоны от независимого
источника
предупредить возможность падения
отключить электроустановку
вынести пострадавшего в безопасную зону
оказать доврачебную помощь, делая искусственное
дыхание и наружный массаж сердца
если отключить электроустановку нельзя, то
пострадавшего оттаскивают от токоведущих частей или провода напряжением до
1000В. любым сухим предметом, не проводящим электрический ток.
организовать оказание медицинской помощи
Один раз в год лаборант обязан сдать зачет по практическим
приемам освобождения человека, попавшего под напряжение, от действия
электрического тока и оказания ему доврачебной помощи, а также приемам оказания
первой помощи пострадавшим при других несчастных случаях.
4.5.5 Взрывы
Взрывы в химической лаборатории могут произойти по следующим
причинам:
§ использование колориметрической установки для
сжигания посторонних веществ
§ использование колориметрической установки не по
назначению (например, применение кислорода для коктейлей и т.д.)
§ применение искрящих инструментов при
экстрагировании нефтепродуктов, в помещении для сжигания топлива, при работе с
мазутом
§ применение нештатных электронагревателей в т. ч.
с открытой спиралью для подогрева легколетучих и горючих веществ
§ нарушение порядка хранения реактивов на складе и
в хим. лаборатории
§ нарушение герметичности редуктора или баллона с
кислородом,
§ повышение температуры в помещении хим.
лаборатории
§ повреждение емкостей с взрывоопасными веществами
Взрывы влекут за собой помимо специфических травм (оглушение,
контузия, ранение) также ожоги и отравления, может развиться пожар.
Следует сразу вынести пострадавшего для оказания первой
помощи и организовать вызов медицинской помощи. Место взрыва локализовать: то
есть, если реактив растекся, то засыпать песком, если есть возгорание, то
приступить к тушению, к ликвидации последствий взрыва, подключить весь
персонал, сообщить руководству. Отключение рубильников, кнопок, выключателей до
проветривания помещения не допускается. При ликвидации последствий взрыва
следует защищать органы дыхания, глаза, руки индивидуальными средствами защиты.
4.5.6 Пожары
Пожар - неконтролируемый процесс горения, сопровождающийся
уничтожением материальных ценностей и создающий опасность для жизни людей.
Лабораторная мебель и другое оборудование должны
устанавливаться так, чтобы они не мешали препятствовать эвакуации персонала.
Минимально допустимая ширина проходов должна быть 1м.
Полы в химических лабораторных помещениях должны выполняться
из метлахской плитки, линолеума.
Хранение огнеопасных веществ разрешается только в прохладных
помещениях или в холодильниках и только в железных ящиках с плотно
закрывающейся крышкой.
Хранение дымящихся минеральных кислот (соляная, азотная,
серная, хлорная и др.), а также концентрированного аммиака допускается в
емкостях не более 1 дм3 в верхней части вытяжного шкафа и отдельно от ЛВЖ и ГЖ
(ацетон, толуол, бензол, бензин, дихлорэтан, изопропиловый спирт, изоамиловый
спирт, этиловый спирт).
Химическая лаборатория оборудована пожарной сигнализацией, и
обеспечена первичными средствами пожаротушения - ящик с песком, асбестовое
одеяло, совок.
В коридорах, где расположены помещения химической
лаборатории, имеются 4 углекислотных огнетушителя ОУ-5.
4.5.6.1
Эвакуационные пути и выходы
Пути эвакуации предусмотрены при проектировании.
Эвакуационными путями считаются такие, которые
непосредственно ведут к эвакуационному выходу и обеспечивают безопасное
движение людей. Эвакуационные пути не должны включать лифты.
Эвакуационные выходы - двери, окна, проемы, ведущие из
помещения наружу, на лестничную площадку и наружу, в проход или коридор с
выходом наружу, соседние помещения, имеющие огнестойкость не ниже 3 ступени.
Все требования к эвакуационным путям и выходам определены в
СНиП 21-01-97. Размеры эвакуационных выходов принимаются нормами или
определяются расчетом.
Пути движения не должны пересекаться и встречаться.
Число и ширина проходов и дверей и коридоров принимаются в
зависимости от числа работающих в самой многочисленной смене.
Минимальная ширина:
прохода - 1м
коридора - 1,4м
дверей - 0,8м
лестниц - 0,5-1м
4.5.6.2
Расчет расхода воды на пожаротушение
Потребное противопожарное количество воды для тушения пожаров
химических лабораториях определяется в зависимости от общего расчетного расхода
воды на пожаротушение, количества расчетных пожаров и их расчетной
продолжительности.
) Определяется общий расчетный расход воды Qр на пожаротушение
химической лаборатории:
, л/с
где
= 6 л/с - максимально требуемый расход
воды на наружное пожаротушение через гидранты, зависит от степени огнестойкости
зданий I, категории производства по пожарной
опасности Г и объема здания V = 18∙28∙6 = 3024 м
, принимаем из [7. табл.7];
= 2∙2,5 = 5 л/с - максимально требуемый расход воды на
внутреннее пожаротушение через пожарные краны или (и) автоматические установки
пожаротушения, для производственных зданий при расчете воды принимаем две струи
из условия подачи воды на каждую струю. Производительность одной струи должна
быть не менее 2,5 л/с независимо от объема здания определяем по [7. табл.10].
= 6 + 5 = 11 л/с
) Определяется расчетная продолжительность пожара и расчетное
число одновременных пожаров.
Расчетная продолжительность пожаров
во всех случаях принимается 3 часа в соответствии с нормами (
= 3ч.).
Принимаем один пожар (
=1), так как площадь лаборатории составляет 504 м2 =
0,504 га, а расчетное число пожаров зависит от площади территории предприятия.
Так, при
га в расчет принимают два одновременных
пожара, при
га принимается один пожар.
Определяем потребное количество воды для данного предприятия по
формуле:
, м3
где
- общий расход воды на пожаротушение
данного предприятия определяется по формуле (1), л/с;
- расчетная продолжительность пожара,
час;
- расчетное число одновременных пожаров
для данного предприятия.
= 118,8 м3
Следовательно, необходимый противопожарный запас воды на случай
аварии водопроводных сооружений равен:
118,8 м3
Заключение
Представленная дипломная работа была направлена на устранение
существующих недостатков системы теплоснабжения, которые можно выразить в
следующем: загрязненность внутридомовых систем отопления; коррозионные
повреждения магистральных трубопроводов теплосетей различных районов города;
высокая агрессивность подпиточной воды, которая способствует коррозионным
процессам внутри труб; нестабильное содержание кислорода в теплосети.
Для решения этих задач рассматривались различные способы
защиты трубопроводов от повреждений: использование антикоррозионных покрытий
наружной и внутренней стенок трубопроводов; при ремонте и замене труб
применение современных трубопроводов с пенополиуретановой изоляцией в
полиэтиленовой оболочке; ряд мер по уменьшению агрессивности сетевой воды.
Анализируя представленные данные, была выбрана современная
технология по коррекционной обработке сетевой воды ингибиторами
накипеобразования и коррозии (комплексонами). Данный метод можно использовать
для решения большинства существующих недостатков системы теплоснабжения.
Планируемая технология обработки воды подразделяется на два
этапа. На первом этапе в воду дозировано поступает реагент ОЭДФК, который
размягчит и постепенно удалит ранее накопленные отложения. Для второго этапа
будет применен реагент ОЭДФК - Zn, который будет предотвращать образование новых
отложений и значительно уменьшать коррозионные процессы в системе
теплоснабжения. Для ввода реагентов разработана схема установки дозирования
комплексонов.
Данные технологии обработки сетевой воды комплексонами были
внедрены, успешно прошли промышленные испытания и применяются далее на многих
предприятиях России, в частности на ТЭЦ-11, 12 ОАО "Иркутскэнерго".
Рассмотрев предоставленные отчеты испытаний, можно сделать вывод, что данный
метод эффективен в применении. Отмечаются положительные тенденции в решении
проблем с накипью и коррозией теплосилового оборудования. Это и уменьшение
скорости коррозии в тракте за счет снижения агрессивности сетевой воды,
уменьшение и практически отсутствие отложений в теплообменном оборудовании: отмывка
стояков внутридомовых систем отопления; уменьшение и стабилизация содержания
железа в сетевой воде по тракту.
В последней части дипломной работы был сделан
технико-экономический анализ эксплуатационных затрат по внедрению технологии
коррекционной обработки сетевой воды комплексонами и рассчитан экономический
эффект, который составил 2159265 рублей в год. Кроме этого, положительные
результаты отмечаются по всем пунктам капиталовложений: сокращение расходов на
ремонт внутридомовых систем отопления; экономия топлива; уменьшение затрат на
ремонт трубопроводов и увеличение их срока эксплуатации.