Обоснование экономической эффективности производства безобжиговых железоуглеродистых композиций

  • Вид работы:
    Курсовая работа (т)
  • Предмет:
    Эктеория
  • Язык:
    Русский
    ,
    Формат файла:
    MS Word
    169,22 Кб
  • Опубликовано:
    2013-06-17
Вы можете узнать стоимость помощи в написании студенческой работы.
Помощь в написании работы, которую точно примут!

Обоснование экономической эффективности производства безобжиговых железоуглеродистых композиций

Содержание

Введение

. Описание предприятия и продукта

.1 Описание предприятия

.2 Описание существа технологии

.3 Характеристика продукта

.4 Преимущества продукции

.5 Описание процесса производства

.6 Цена приобретенного оборудования и эксплуатационных материалов

. Расчет инвестиций на реализацию производства

.1 Расчет инвестиций в основные фонды

.2 Расчет инвестиций в оборотные средства

.3 Расчет общей величины инвестиций

. Расчет производственной программы цеха

.1 Расчет численности и фонда оплаты труда персонала

.2.1 Расчет фонда заработной платы

.2.2 Расчет единого социального налога.

.3 Расчет производительности труда основных и вспомогательных производственных рабочих

. Расчет текущих затрат на производство

.1 Методика расчета расходов по переделу

.2 Методика расчета общехозяйственных расходов

.3 Расчет расходов на продажу товарной продукции за год

. Расчет показателей эффективности инвестиций

Заключение

Список использованных источников

Введение


В результате реализации проекта будет создан цех по изготовлению безобжиговых железоуглеродистых композиций.

Одним из перспективных и приоритетных направлений в современной черной металлургии является получение металлизованных продуктов непосредственно из исходного железорудного сырья или железосодержащих отходов, минуя агломерационный и доменный переделы. При этом, если использование частично металлизованных продуктов весьма эффективно в доменном производстве, то практически полностью металлизованные продукты (губчатое или кричное железо) могут с успехом применяться непосредственно в сталеплавильных печах.

Особенно актуальным как с экологической, так и с экономической точек зрения является использование для этих целей железосодержащих отходов металлургических предприятий, таких, как прокатная окалина, пыли и шламы доменного и сталеплавильного производств и т.д. Например, на ОАО «Западно-Сибирский металлургический комбинат» (ОАО «ЗСМК»), при условии максимальной загрузки существующих мощностей, количество подобных отходов может доходить до  1 млн.т/год.

Обязательной стадией при подготовке железосодержащих отходов к последующему использованию во многих случаях является их окомкование (агломерация, грануляция, брикетирование). Каждой из этих технологий присущи как определенные достоинства, так и недостатки. Представляется, что при использовании мелкодисперсного железорудного сырья и отходов для получения металлизованных продуктов наиболее целесообразно применение технологии безобжигового окомкования (грануляции или брикетирования).

Производство планируется организовать в Кемеровской области в Новокузнецке на территории ОАО «ЗСМК», с дальнейшим расширением рынка сбыта.

Цель данного проекта: Обосновать экономическую эффективность данного проекта - цеха по изготовлению безобжиговых железоуглеродистых композиций (производства безобжиговых железоуглеродистых брикетов с дальнейшим получением губчатого железа в шахтной печи методом твердофазного восстановления).

 

1. Описание предприятия и продукта

 

.1 Описание предприятия


Натоящий проект предполагает создание производства, направленного на изготовление безобжиговых железоуглеродистых композиций (производство безобжиговых железоуглеродистых брикетов с дальнейшим получение губчатого железа в шахтной печи методом твердофазного восстановления).

Для размещения производства планируется организовать открытие цеха на территории металлургического предприятия. Производственное помещение должно быть расположенно на бетонной водонепроницаемой поверхности, стены и крыша составлены из металлоконструкций, утеплены.

1.2    Описание существа технологии


) Производство железоуглеродистых безобжиговых брикетов.

При выборе варианта технологии брикетирования железоуглеродистых композиций нами было отдано предпочтение так называемому «холодному» брикетированию, предполагающему прессование смесей железосодержащих материалов и углеродистых восстановителей со связующими при относительно невысоких температурах и давлениях. Технология «холодного» брикетирования широко применяется во многих странах при окусковании не только мелкозернистых углеродистых (углей, полукоксов и коксов), но и других материалов (пылей, шламов, пылеватых руд и т.д.)

) Получение губчатого железа в шахтной печи методом твердофазного восстановления.

С целью промышленной реализации способа твердофазного восстановления оксидного железа в инертной атмосфере с получением губчатого железа в проекте предлагается использование шахтных печей. Именно в шахтных печах получают большую часть губчатого железа (процессы «Мидрекс», «Армко», «Пурофер» и др.), используя, однако, при этом метод газофазного восстановления.

При сооружении данной опытной установки применение сложной по конструкции шахтной печи, задействованной в классическом процессе «Мидрекс», вряд ли целесообразно, ввиду того, что здесь составы газов (горячего газообразного теплоносителя, холодного газа зоны охлаждения, колошникового газа и др.) не будут значительно отличаться и их смешение в любых пропорциях не отразится отрицательно на ходе процесса.

По этой причине нами предлагается при сооружении опытной установки использовать более простую конструкцию шахтной печи, подобную печам для обжига известняка, имеющимся в аглоизвестковом производстве (АИП) ОАО «ЗСМК».

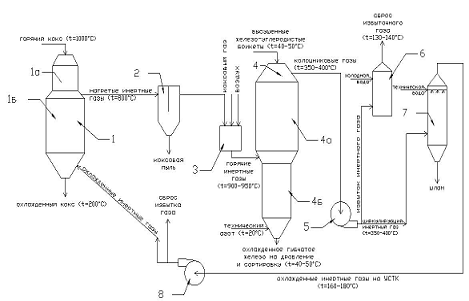
Известно, что при эксплуатации шахтных печей, предназначенных для получения губчатого железа (процесс «Мидрекс» и др.) основной трудностью является возможное спекание окатышей (в нашем случае брикетов). С этой целью на ОЭМК температура процесса была даже снижена до 730°С. Считается целесообразным также присутствие в газе сажистых частиц. В нашем случае их роль может выполнить тонкодисперсная пыль УСТК, выносимая из блока УСТК (1) (см. рисунок 2).

1.3 Характеристика продукта


) Производство железоуглеродистых безобжиговых брикетов.

Чечевицеобразные брикеты размером 2525 мм (3030 мм) или более. Следует обратить внимание на то, что полученные таким образом брикеты не обладают водостойкостью и должны храниться в условиях, исключающих попадание на них воды.

Во избежание растрескивания и истирания при транспортировке и движении в шахте печи для получения губчатого железа или частично металлизованных продуктов высушенные брикеты должны обладать высокой ударной прочностью (не менее 90-92 %), прочностью на сжатие (12-15 МПа) и истирание (92-95 %).

) Получения губчатого железа (или частично металлизованных продуктов) из брикетированных железоуглеродистых композиций основана на их нагреве с помощью инертного газообразного теплоносителя в шахтной печи при температуре не ниже 850-900 °С в течение 2-3 часов.

 

.4 Преимущества продукции


До настоящего времени основное количество черных металлов (более 98 %) получают по двухступенчатой схеме «чугун-сталь». По этой схеме железо из руды в ходе доменной плавки практически полностью переходит в чугун, а сталь производят из чугуна преимущественно в конвертерах или электросталеплавильных печах.

Двухстадийный процесс, несмотря на кажущуюся сложность по сравнению с непосредственным производством стали из руды, имеет следующие преимущества: возможность получать металл заданной марки из любого железорудного материала, высокую единичную производительность агрегата, сравнительно низкий уровень материальных и энергетических затрат и др. До последнего времени ни один из способов прямого получения стали из руды не выдерживал конкуренции с двухступенчатой схемой.

Во второй половине XX в. ситуация в промышленности резко изменилась. Возникшие дефициты источников энергии, территории, распространение производства металла в развивающихся странах, резкий рост требований к качеству металла и возросшие требования экологии заставили пересмотреть критерии успеха при получении черных металлов. Оказалось, например, что максимальная производительность труда, характерная для наиболее мощных доменных печей и конвертеров, и низкий уровень энергетических затрат в них не являются сами по себе доказательствами преимущества этих агрегатов, так как это может не соответствовать конечным экономическим критериям эффективности. Существенно выросло значение фактора «комфортности» человека на производстве, уровня интеллектуального взноса при участии его в производственном процессе. Вероятно, что эти факторы еще не очень осознанно, но все более мощно влияют на структуру производства и его содержание. Не случайно именно во второй половине XX в. в металлургической промышленности начали активно проявлять себя нетрадиционные методы производства металла.

Новые схемы производства металла развиваются во всех регионах мира, как в передовых, так и в развивающихся странах. В нашей стране с начала 80-х годов функционирует Оскольский электрометаллургический комбинат (ОЭМК), не имеющий доменных печей и являющийся одним из наиболее крупных подобных заводов в мире. Намечается строительство аналогичных производств и в других районах страны.

Необходимо заметить, что производимые брикеты могут и без дополнительной обработки использоваться в доменных печах, заменяя собой часть железосодержащих компонентов (агломерата и окатышей) и дорогостоящего кокса, но обладая при этом значительно меньшей стоимостью.

При использовании частично металлизованных окатышей собственного производства в металлошихте доменной печи №3 ОАО «ЗСМК» их доля в металлошихте составит  24 %, а степень ее металлизации (в пересчете на всю металлошихту) - 9,6 %. Благодаря этому, вследствие снижения расхода доменного кокса и роста производительности доменной печи, себестоимость передельного чугуна может быть снижена.

В заключение следует отметить, что предложенное нами комбинирование опытной установки для получения губчатого железа методом твердофазного восстановления с УСТК, применение относительно дешевых газообразных теплоносителей, а также сырьевых материалов и более простой и дешевой конструкции шахтной печи позволило существенно снизить удельные капитальные затраты и стоимость получаемого продукта.

1.5 Описание процесса производства


) Технологическая схема получения безобжиговых железоуглеродистых брикетов представлена на рисунке 1. В качестве углеродистого восстановителя предлагается использовать привозной красноярский БПК или собственную (например, для условий ОАО «ЗСМК») пыль УСТК, а в качестве железосодержащего компонента - железорудные концентраты или тонкодисперсные отходы (окалина, пыль и шламы доменного цеха, кислородно-конверторного цеха и т.д.). Исходные сырьевые материалы поступают из аккумулирующих бункеров (на схеме не показаны) на измельчение до кл. < 0,5 мм в размольные устройства (например, шаровые мельницы). После этого готовые материалы поступают в дозировочные бункера (2), откуда с помощью дозаторов (3) дозируются в двухшнековый смеситель (6). Туда же подается требуемое количество разбавленного в случае необходимости водой связующего (лигносульфоната, мелассы или их смеси).

Хорошо перемешанная при температуре 25-40 °С брикетируемая смесь поступает на вальцевый пресс, где из нее при давлении ~ 40 МПа изготавливаются чечевицеобразные брикеты размером 2525 мм (3030 мм) или более.

Сырые брикеты осторожно перемещаются на конвейерную ленту ленточной сушилки.

Длительность сушки брикетов подобного размера составляет 1,0-1,5 часа. В качестве теплоносителя может использоваться либо подогретый в паровом калорифере до температуры 120-150 °С воздух, либо сбросные дымовые газы с подобной температурой (см. рисунок 1).

1 - размольное устройство; 2 - дозировочные бункера; 3 - дозаторы; 4 - расходная емкость для водных растворов связующих; 5 - дозатор связующего; 6 - двухшнековый смеситель; 7 - вальцевый пресс; 8 - ленточная сушилка; 9 - ленточный конвейер; 10 - циклон

Рисунок 1 - Технологическая схема получения безобжиговых железоуглеродистых брикетов

) Получение губчатого железа в шахтной печи методом твердофазного восстановления.

Газофазные процессы требуют, как указывалось выше, применения обожженных окисленных окатышей, содержащих не менее 69-70 % Feобщ, а также значительного расхода восстановительного (чаще всего конвертированного природного) газа.

Поскольку шахтные печи в случае их применения для твердофазного восстановления требуют применения достаточно прочных окомкованных железоуглеродистых композиций (в частности, брикетов или гранул), важным моментом является упрощение и удешевление технологии их окомкования, а также стоимости исходного сырья. Наряду с применением малооперационной технологии получения безобжиговых брикетов при выборе исходного сырья при их изготовлении отдавалось предпочтение тонкодисперсным отходам металлургического производства, отличающимся повышенным содержанием железа (прежде всего, окалине и шламам конвертерного производства), а также более дешевым углеродистым материалам (см. выше).

- блок УСТК; 1а - форкамера; 1б - камера охлаждения; 2 - пылеосадительная камера; 3 - подогреватель инертных газов; 4 - шахтная печь для получения губчатого железа; 4а - зона восстановления; 4б - зона охлаждения; 5 - дымосос горячего дутья; 6 - котел-утилизатор; 7 - полый скруббер; 8 - дымосос

Рисунок 2 - Принципиальная технологическая схема получения губчатого железа в шахтной печи методом твердофазного восстановления

Процесс металлизации железоуглеродистых брикетов или гранул в шахтной печи может быть осуществлен за счет подвода необходимого количества тепла, например, с помощью инертного газообразного теплоносителя с температурой 900-1000 °С. Роль такого теплоносителя в условиях металлургического предприятия полного цикла (например, ОАО «ЗСМК») может выполнять технический азот, подогретый с помощью продуктов сгорания коксового или доменного газа, а также отходящие газы УСТК, содержащие в основном N2, с минимальной примесью окислительных компонентов (СО2 и О2), и др.

Таблица 1 - Техническая характеристика печи и вспомогательного оборудования

Шахтная известково-обжигательная печь № 1

Техническая характеристика печи и вспомогательного оборудования

№ п/п

Наименование показателя

Единица измерения

Величина

1

2

3

4

1

Проектная производительность

т/сутки

200

2

Размер печи: а) рабочая высота шахты; б) внутренний размер сечения шахты; в) внутренняя площадь поперечного сечения; г) рабочий объем шахты; д) толщина огнеупорной футеровки; е) толщина кожуха

 м м м2  м3 мм мм

 20 4,0 12,56  251,2 690 10

3

Система подачи газа в печь


через газовоздушные балки и периферийные горелки

4

Количество газовоздушных балок: а) нижний ярус; б) верхний ярус

 шт. шт.

 1 1

5

Количество периферийных горелок

шт.

20 (по 10 на ярус)

6

Расстояние между ярусами

м

3,0

7

Дымосос: а) тип; б) количество; в) производительность; г) создаваемый напор; д) количество оборотов электродвигателя

  шт. нм3/ч мм вод. ст  об/мин

 ВМ-20А 1 90000-150000 750-1100  1500

8

Дутьевой вентилятор: а) тип; б) производительность; в) создаваемый напор

  нм3/ч мм вод. ст

 ВВД-11,0 15000 550

9

Загрузочное устройство: а) емкость чаши; б) скорость вращения; в) ход колокола; г) ход конуса; д) угол поворота конуса

 м3 об/мин мм мм 0С

 1,5 1,3 600 500 60


1.6 Цена приобретенного оборудования и эксплуатационных материалов


Таблица 2 - Цена приобретенного оборудования

Наименование оборудования

Цена, руб

Аккумулирующий бункер для накопления, хранения и дозированной выгрузки сыпучих смесей, 3 шт

200 000 *3=600 000

Шаровая мельница, 2 шт

130 000*2=260 000

Автоматический дозирующий бункер, 2 шт

476 000 *2 = 952000

Двушнековый смеситель

1 000 000

Вальцовый пресс

148 000

Ленточная сушилка

600 000

Ленточный конвейр

60 000

Циклон

30 000

Дозатор раствора

60 000

Исходная емкость для водных растворов связующих

30 000

Итого:

3 740 000


Производство губчатого железа будет производится в шахтной известково-обжигательной печи № 1, на АИП ОАО «ЗСМК»

- офис; 2 - склад №1 (сырье и материалы для производства безобжиговых железоуглеродистых брикетов); 3 - цех производства безобжиговых железоуглеродистых брикетов; 4 - склад №2 (готовые брикеты, сырье и материалы для производства губчатого железа); 5 - цех АИП для получения губчатого железа в шахтной известково-обжигательной печи №1; 6 - склад №3(готовая продукция - губчатое железо)

Рисунок 3 - Схема производственного помещения

Таблица 3 - Стоимость сырья и материалов

Наименование

Цена

Пыль УСТК

1 усл. руб/т

Красноярский БПК

600 руб/т

Меласса

1200 руб/т

Коксовый газ

500 руб/1000м3

Природный газ

2000 руб/1000 м3

Железорудный концентрат

3097 руб за тонну

Итого:

7398 рублей

 

2. Расчет инвестиций на реализацию производства

Расчет производился в соответствии с методическими указаниями «Обоснование экономической эффективности проектов»[1].

 

.1 Расчет инвестиций в основные фонды


Исходными данными для расчета капитальных вложений по проектному варианту является запроектированный технологический процесс, рассчитанное количество оборудования, цена единицы оборудования.

Первоначальная стоимость вводимого i-го оборудования  руб., рассчитывается по формуле:


где     - цена приобретения i-гo оборудования, руб.;

 - затраты на строительные работы для оборудования, руб.; для данного производства затраты на строительные работы, принимаем 6-8% от цены оборудования;

 - затраты на монтаж оборудования, руб.; принимаем 8-12 % от цены оборудования;

 - транспортные расходы, руб.; принимаем 15-20 % от цены оборудования.

 - прочие затраты, руб.; принимаем 3-5 % от цены оборудования.

Амортизационные отчисления на вводимое оборудование , руб. рассчитываются по формуле:


Норму амортизации  принимаем равной 8,8 %.

Рассчитаем амортизационные отчисления:

 тыс руб.

Результаты расчетов сводятся в таблицу 4.

Таблица 4 - Результаты расчета стоимости вводимого оборудования и амортизационных отчислений

Наименование и краткая техническая характеристика оборудования

Кол-во единиц оборудования

Цена оборудования, руб.

Первоначаль-ная стоимость оборудования, руб.

Общая стоимость оборудова-ния, руб.

Норма амортизации, %

Амортизационные отчисления, руб.

Основное технологическое оборудование:







Аккумулирующий бункер для накопления, хранения и дозированной выгрузки сыпучих смесей

3

200 000

286 000

858 000

8,8

75504

Шаровая мельница

2

130 000

185 900

371800

8,8

32 718,4

Автоматический дозирующий бункер

2

476 000

680 680

1 361 360

8,8

119 799,68

Двушнековый смеситель

1

1 000 000

1 430 000

1 430 000

8,8

125 840

Вальцовый пресс

1

148 000

211 640

211 640

8,8

18 624,32

Ленточная сушилка

1

600 000

858 000

858 000

8,8

75504

Ленточный конвейр

1

60 000

85 800

85 800

8,8

7550,4

Циклон

1

30 000

42 900

42 900

8,8

3775,2

Дозатор раствора

1

60 000

85 800

85 800

8,8

7550,4

Исходная емкость для водных растворов связующих

1

30 000

42 900

42 900

8,8

3775,2

Всего по цеху

14

2 734 000

3 909 620

5 348 200

8,8

470 641,6

Мелкое неучтенное оборудование (10%)




534 820

8,8

47 064,16

КИП и автоматика (10%)




534 820

8,8

47 064,16

Технологические металлоконструкции (7%)




374 374

8,8

32 944,91

Трубопроводы и кабельные сети (11%)




588 302

8,8

51 770,58

Запасные части (2%)




106 964

8,8

9 412,83

Аренда помещения




312 000



Прочие затраты (1,25%)




66 853

8,8

5883,1

Общая стоимость оборудования, включая аренду




7 866 333


66 4781,3



Капитальные вложения в основные фонды по проектному варианту , определяются по формуле:


где  - капитальные вложения по оборудованию, руб.;

n - количество групп основных фондов.

Капитальные вложения в основные фонды для проектируемого производства составят: Ко.ф. = 7 866 333 руб.

2.2 Расчет инвестиций в оборотные средства


Расчет величины нормируемых оборотных средств цеха достаточно произвести по элементам:

·  производственные запасы (транспортный, подготовительный, текущий и гарантийный);

·  незавершенное производство.

Таблица 5 - Стоимость сырья и материалов на 1 тн. выпускаемой продукции (брикетов)

Наименование

Цена

Пыль УСТК

1 усл. руб/т

Красноярский БПК

600 руб/т

Меласса

1200 руб/т

Коксовый газ

500 руб за 1000м3

Природный газ

2000 руб за 1000 м3

Железорудный концентрат

3097 руб за тонну



Итого:

7398 рублей


Для производства брикетов необходимо рассчитать требуемое количество сырья из расчета на 200 тн. в сутки выпускаемой продукции по производительности печи с учетом потерь по технологии.

Принимаем количество сырья равное 300 тн. в сутки.

Норматив оборотных средств Нос, руб., рассчитывается по формуле:

,                                                                               (4)

где    , - величина оборотных средств в производственных запасах, руб.;

 - величина оборотных средств в незавершенном производстве, руб.

Норматив производственных запасов рассчитывается по формуле:

,                                                                     (5)

где    - норма производственных запасов, дни;

Нп.з.д.=14 смен

 - среднесуточный расход производственных запасов, руб./сут,

Ас.д.=Vзагр сырья∙Тт∙S∙Тсут (6)

Ас.д =25тн∙по т∙7398руб.∙12ч=2 219 400 руб.

Нп.з.= 2 219 400 ∙14=31 071 600 руб.

Норма в днях по производственным запасам (сырью, материалам, покупным полуфабрикатам) складывается из времени:

выгрузки, приемки, складской обработки и лабораторного анализа (подготовительный запас, );

нахождения материалов на складе для текущего производственного процесса (текущий запас, ) и страхового, или гарантийного, запаса (страховой запас, );

подготовки материалов к производству (технологический запас, );

пребывания материалов в пути (транспортный запас, ).

Но.с.=Нп.з.∙30%∙12= 484 716 960 руб.

2.3 Расчет общей величины инвестиций


Общая сумма инвестиций К, руб., на реализацию предлагаемых мероприятий рассчитывается по формуле:

 (7),

где    - инвестиции (капитальные вложения) в основные фонды, руб.;

 - инвестиции в оборотные средства, руб.

 - заработная плата, руб.

К=7 866 333+484 716 960 +7 884 792,96=500 468 085,96 руб

 

3. Расчет производственной программы цеха


Производственная мощность предприятия, цеха, участка - это максимально возможный годовой выпуск продукции в заданной номенклатуре и ассортименте или объем переработки сырья при наиболее полном использовании производственного оборудования и рациональной организации труда.

Производственная мощность для непрерывных процессов рассчитывается по формуле:

,                                                                         (8)

где    n - количество единиц основного (ведущего) оборудования, шт.;

n=14 шт.

Мп - часовая производительность единицы основного оборудования в натуральном измерении;

Тэ - годовой эффективный фонд времени работы оборудования, ч;

Тэ=1712 ч.

М=14∙8∙1712=191 744 т/год

При расчете мощности учитывается все основное (ведущее) оборудование, исключая резервное, в соответствии с данными технологической части проекта.

Баланс времени работы оборудования при непрерывной производственной неделе приведен в таблице 6.

Эффективный фонд времени  при непрерывной производственной неделе рассчитывается по формуле:

Тэ=1787,7-40-35,75=1712 ч.

Таблица 6 - Баланс времени работы оборудования

Состав баланса времени работы оборудования

Режим работы


непрерывная неделя 36 час. в неделю


дни

час

Календарный фонд времени Tк

249

1787,7

Выходные дни Тв

-

-

Праздничные дни Тпр

-

-

Сокращение рабочего времени в предпраздничные дни Тс

-

-

Перерывы между сменами Тм.с

-

-

Обеденные перерывы То

-

-

Режимный фонд времени Треж


1787,7

Простои оборудования в планово-предупредительном ремонте Трем


40

Технологические простои Тп (2-3 % от Треж)


35,75

Эффективный фонд времени работы Тэ


1712


Таблица 7 - Распределение единицы ремонтосложности механической части теплотехнического оборудования

Вид мероприятия

Наименование работы, чел.-ч


слесарные

станочные

прочие

всего

Техническое обслуживание

0,55

0,05

0,4

1

Текущий ремонт

5,3

2,3

2,4

10

Капитальный ремонт

24

7

9

40

Одна условная единица ремонтосложности при капитальном ремонте электротехнического оборудования принята равной 12 человеко-часам, отнесенным к 4,0 разряду тарифной сетки сдельщика.


Режимный фонд времени определяется по формуле:

Треж=1787,7 ч.

Степень использования производственной мощности определяется по формуле:


где    - коэффициент использования производственной мощности;

 - производство объема выпускаемой продукции (производственная

программа), т.;

М - производственная мощность, т.

Планируется перерабатывать около 73000 т продукции в год.

= 73000 т

Рассчитаем степень использования производственной мощности:

Для характеристики использования оборудования по времени рассчитывается коэффициент экстенсивной нагрузки ():


где    - эффективный фонд времени работы оборудования, ч (см. табл. ); 1712

 - календарный фонд времени работы оборудования, ч. 1787,7

 

.1 Расчет численности и фонда оплаты труда персонала


Различают явочную и списочную численность рабочих. Явочная численность - это количество рабочих, явившихся на работу для выполнения производственного задания по выпуску продукции в течение суток. Списочная численность - это общая численность работников с учетом подмены. Списочная численность определяется на основе явочной с учетом коэффициента списочного состава. Он рассчитывается как отношение календарного (или номинального) фонда времени к действительному фонду времени одного рабочего, исходя из Баланса рабочего времени одного рабочего в днях и часах (табл.8 ).

Таблица 8 - Баланс рабочего времени одного рабочего, дни

Статьи баланса

Производство


непрерывное

Календарный фонд времени 249


Выходные дни Тв

-

Праздничные дни Тп

-

Номинальный фонд рабочего времени 249


Невыходы на работу Тнев, в том числе: основной и дополнительный отпуск болезни выполнение государственных и общественных обязанностей прочие причины

22

Действительный фонд времени 227


Коэффициент списочного состава 1,1


Исходными данными для расчета баланса являются: режим работы цеха и его участков (непрерывное и периодическое производство), календарное число дней в году, графики выходов на работу, сменность работы, выходные и праздничные дни, продолжительность отпуска и невыходы на работу по болезни и выполнению государственных и общественных обязанностей и пр.

Баланс рабочего времени одного рабочего рассчитывается как для основных, так и для вспомогательных рабочих.

Коэффициент списочного состава  для непрерывного производства определяется по формуле:

, (12)

1,1

Различают несколько методов расчета явочного числа рабочих:

по нормам времени;

по нормам выработки;

по нормативам численности;

расстановка по рабочим местам.

На металлургических предприятиях при аппаратурных и непрерывных процессах используется метод расчета численности основных рабочих по нормам обслуживания агрегатов:


где    - явочная численность рабочих, чел.;

 - норма обслуживания агрегата в смену, чел./шт.;  = 1 чел./шт.

п - количество обслуживаемых агрегатов, шт.; п = 14

- число смен в сутки;  = 2.

Чяв. = 1 ·14 · 2 = 28 чел.

Списочная численность рабочих  рассчитывается как:


где    - коэффициент списочного состава.

Чсп. = 28 · 1,1 = 30 чел.

Численность вспомогательных рабочих на планируемом предприятии равна 2 (дежурный слесарь и электрик).

Расчет численности основных и вспомогательных рабочих сводится в табл. 9.

Таблица 9 - Расчет численности основных и вспомогательных рабочих

Участки производства и профессии рабочих

Тарифный разряд

Количество агрегатов, шт.

Норма обслуживания в смену, чел./агрегат

Число смен в сутки

Явочная численность, чел.

Коэффициент списочного состава

Списочная численность, чел.






в смену

в сутки



Основные производственные рабочие 1. Оператор установки 2. Бригадир подачи загрузки

 5

14

1

2

14

28

1,1

30

Итого основных рабочих








30

Вспомогательные рабочие Дежурный слесарь Электрик

4

1 1

1 1

1 1

1 1

1 1

1,1

1

Итого вспомогательных рабочих








2

Всего рабочих








32


3.2 Расчет основной и дополнительной заработной платы основных производственных рабочих

Форма оплаты труда на планируемом предприятии - повременная.

При повременной системе прямая заработная плата рабочего , руб., определяется в соответствии с часовой тарифной ставкой , руб./ч и фактическим фондом рабочего времени , ч, по формуле:



Часовая тарифная ставка для основных производственных рабочих:

ТСср.час = 35 руб./ч

Часовая тарифная ставка для вспомогательных рабочих:

ТСср.час = 30 руб/ч

Тф = 264 ч.

Заработная плата для основных производственных рабочих:

ЗПпр. =35∙264= 9240 руб.

Заработная плата для вспомогательных производственных рабочих:

ЗПпр. =30∙264= 7920 руб.

Надбавка за «профессиональное мастерство» , руб., рассчитывается по формуле:


Для основных производственных рабочих:

Нп.м. = 9240 · 0,24 = 2217,6 руб.

Для вспомогательных производственных рабочих:

Нп.м. = 7920 · 0,24 =1900,8 руб.

Премия , руб., рассчитывается следующим образом:


где    р - размер премии, в %, за выполнение установленных показателей и

условий премирования.

Премия для основных производственных рабочих:

Премия для вспомогательных рабочих:

Основная заработная плата , руб., рассчитывается по формуле:


где    - районный коэффициент,  = 1,3.

Для основных производственных рабочих:

ЗПосн = (9240 + 2772 + 2217,6) · 1,3 = 18498,48 руб.

Для вспомогательных производственных рабочих:

ЗПосн = (7920 + 2376 + 1900,8) · 1,3 = 15 855,84 руб.

Дополнительная заработная плата , руб., рассчитывается по формуле:

Для основных производственных рабочих:

ЗПдоп = 18498,48 · 0,12 = 2219,82 руб.

Для вспомогательных производственных рабочих:

ЗПдоп = 15855,84 · 0,12 = 1902,7 руб.

Общая величина заработной платы , руб., рассчитывается по формуле:


Для основных производственных рабочих:

ЗПобщ = 18498,48 + 2219,82 = 20 718,3 руб.

Для вспомогательных производственных рабочих:

ЗПобщ = 15855,84 + 1902,7 = 17758,54 руб.

 

.2.1 Расчет фонда заработной платы

Годовой фонд заработной платы можно рассчитать по формуле исходя из средней годовой зарплаты одного рабочего, принимаем равной заработной плате рабочего, рассчитанной выше и среднесписочной численности рабочих подразделения:


Для основных производственных рабочих:

ФОТ = 20 718,3 · 30 · 12 = 7 458 588 руб.

Для вспомогательных производственных рабочих:

ФОТ = 17758,54· 2 · 12 = 426 204,96 руб.

ФОТобщ = 7 458 588 +426 204,96 = 7 884 792,96 руб.

 

3.2.2 Расчет единого социального налога.

Единый социальный налог рассчитывается по формуле:


Нсоц = 7 884 792,96 · 0,26 = 2 050 046,17 руб.

Расчет основной и дополнительной заработной платы вспомогательных рабочих ведется аналогично, результаты расчета приведены в таблице 10.

3.3 Расчет производительности труда основных и вспомогательных производственных рабочих

Производительность труда (выработка) на одного рабочего определяется по формуле:


где    - годовой выпуск продукции участка (цеха), т/год;

,- среднесписочная численность рабочих участка (цеха), чел.

ПТ1 = 73000 / 32 = 2281,25т/чел. в год

Таблица 10- Расчет годового фонда заработной платы рабочих

Профессии и группы рабочих

Тарифный разряд

Списочное число рабочих, чел.

Действи-тельный фонд рабочего времени

Часовая тарифная ставка, руб.

Фонд основной заработной платы, руб.

Фонд дополнительной заработной платы, руб.

Общий годовой фонд заработной платы, руб.






фонд зарплаты по тарифу

приработок сдельщика

премии

Доплаты, руб.

итого

районный коэффициент

фонд зарплаты с учетом районного коэффициента











за работу в тяжелых, вредных условиях труда

за «профессиональное мастерство»









одного рабочего, ч.

всех рабочих, ч.












Основные рабочие 1. Оператор установки 2. Бригадир подачи загрузки

5

30

227

6810

35

9240

-

2772

-

2217,6

14229,6

1,3

18 498,48

2219,8176

7 458 588

Итого















7 458 588

Вспомогательные рабочие 1. Дежурный слесарь 2. Электрик

4

2

  227

  454

30

7920

-

2376

-

1900,8

12 196,8

1,3

15 855,84

1902,7

426 204,96

Итого















426 204,96

Всего


32













7 884 792,96


Таблица 11 - Расчетные показатели по труду и заработной плате

№ /п

Показатели

Значение показателей

1

Объем производства, тыс. руб.

168 557 243 693

2

Численность персонала всего, в том числе: основные, вспомогательные

32

3

Производительность труда одного работающего, тыс. руб./год

2281,25

4

Годовой фонд зарплаты персонала, тыс. руб.

7 884, 79

5

Среднемесячная заработная плата одного работающего, руб., в том числе: рабочих: основных вспомогательных

20 533,32

 

. Расчет текущих затрат на производство


При расчетах экономической эффективности текущие издержки группируют по общепринятым элементам:

·  материальные затраты (за вычетом стоимости возвратных отходов);

·  затраты на оплату труда;

·  единый социальный налог;

·  амортизационные отчисления;

·  прочие затраты.

В проекте рассчитывается себестоимость учетной единицы и всего объема производства продукции.

Расчет текущих затрат на производство представлен в таблице 12.

Таблица 12 - Калькуляция себестоимости продукции

Статьи затрат

На тонну

На весь выпуск(за год)


цена, руб./ед.изм

количество

сумма, руб.

количество

сумма, руб.

Заданное:






1. Сырье, основные материалы и полуфабрикаты - Пыль УСТК - Красноярский БПК - Меласса - Коксовый газ  - Природный газ  - Железорудный концентрат

   -1 усл. руб/т -600 руб/т  -1200 руб/т - 500 руб/1000м3 - 2000 руб/1000 м3 - 3097 руб/т

1 т

7398

73000 т

484 716 960

2. Отходы (-)

-

-

-

-

-

3. Брак по цене использования (-)

-

-

-

-

-

Итого задано за вычетом отходов и брака

7398

300

7398

73000

484 716 960

Расходы по переделу:






4. Вспомогательные материалы на технологические цели

-

-

-

-

-

5. Топливо на технологические цели

-

-

-

-

-

6. Энергия (всех видов) на технологические цели

1,8 руб. /кВт·ч




221 205,6

7. Расходы на оплату труда основных производственных рабочих

35 30



7 884 792,96

8. Единый социальный налог





2 050 046,17

9. Общепроизводственные расходы, в том числе:






9.1. Амортизация основных средств





470 640

9.2. Расходы на ремонт и содержание основных средств





707 386

9.3. Прочие расходы






Итого расходы по переделу



155,3


11 334 070,7

Итого себестоимость по подразделению



6795,2


496 051 030,7

10. Сопряженная продукция (-)

-

-

-

-

-

11. Общехозяйственные расходы



203,856


14 881 530,9

Итого производственная себестоимость готовой продукции



6999,056


510 932 561,6

12. Готовая продукция (по производственной себестоимости) на собственные цели (-)

-

-

-

-

-

Итого производственная себестоимость



6999,056


510 932 561,6

13, Расходы на продажу продукции



70


5 109 325,6

Всего полная себестоимость реализуемой продукции



7069,056


516 041 887,2

Полная себестоимость рассчитывается по всем сравниваемым вариантам проекта.

Таблица 13 - Смета общепроизводственных расходов

Расходы

Сумма, тыс.руб.

1. Амортизация основных средств


1.1. Амортизация зданий и сооружений

-

1.2. Амортизация оборудования

470,64

Итого по статье 1

470,64

2. Расход на ремонт и содержание основных средств


2.1. Ремонт зданий и сооружений

-

2.2. Содержание зданий и сооружений

-

2.3. Ремонт оборудования

550,06

2.4. Содержание и эксплуатация оборудования

157,326

Итого по статье 2

707,386

3. Прочие расходы


3.1. Фонд оплаты труда вспомогательных рабочих (дежурного персонала)

7 884,792

3.2. Фонд оплаты труда руководителей, специалистов и служащих

1 182,718

3.3. Единый социальный налог

2 050,046

3.4. Охрана труда

1 182,718

3.5. Прочие расходы

-

Итого по статье 3

12300,274

Всего

13478,3


4.1 Методика расчета расходов по переделу


Затраты на электроэнергию , руб./год, рассчитываются по формуле:


где    - установленная мощность одного двигателя, кВт ч;

п - количество двигателей, шт.;

Тф - фактическое время работы оборудования ; ч, ;

kи - коэффициент использования оборудования по времени, принимается

,85 + 0,9 или берётся по заводским данным;

kп - коэффициент потерь в сетях и трансформаторах, принимается равным

,95;

Цэ - тариф на электроэнергию, по данным калькуляции себестоимости

продукции, руб. /кВт ч. Цэ = 1,8 руб. /кВт ч.

Pэл.=20∙14∙264∙1,75∙0,95∙1,8=221 205,6 руб/год.

Затраты на текущий ремонт и содержание вводимого оборудования , руб./год рассчитываются по формуле:


где    - затраты на ремонт, в процентах от стоимости вводимого

оборудования, принимаем 5-8 %;

 - затраты на содержание оборудования, в процентах от стоимости

вводимого оборудования, принимаем 1-3 %.

Роб.= 5348200∙0,05+5348200∙0,01=320 892 руб/год

 

.2 Методика расчета общехозяйственных расходов


Общехозяйственные расходы ОХ, руб., рассчитываются по формуле:

где    Сц - цеховая себестоимость, руб./т. рассчитывается по данным

калькуляции тоны продукции путем суммирования «Заданное за

вычетом отходов» и « Расходов по переделу». Сц= 6795,2 руб/т

ОХР=6795,2∙0,03=203,856 руб.

Расходы на продажу Рпр, руб., рассчитываются по формуле:



где    Спр - производственная себестоимость, руб./т. рассчитывается по данным

калькуляции тонны продукции, путем суммирования «Цеховой

себестоимости» и «Общехозяйственных расходов».

 

.3 Расчет расходов на продажу товарной продукции за год


Расходы на продажу Рпр, руб., рассчитываются по формуле:


где    Спр - производственная себестоимость, руб./т. рассчитывается по данным калькуляции тонны продукции, путем суммирования «Цеховой себестоимости» и «Общехозяйственных расходов».

Определим расходы на продажу товарной продукции за год:

Рпр = 2 286 141,92· 0,01 = 22 861,42 руб.

5. Расчет показателей эффективности инвестиций


Показателями эффективности инвестиций являются: валовая и чистая прибыли от реализации продукта, срок окупаемости капиталовложений. Определим величины данных показателей.

1. Валовая прибыль от реализации продукции  рассчитывается по формуле:


где    ‒ цена товарной продукции по проектному варианту без учета НДС, руб./т., принимаем равной 8 000 руб. за одну тонну;

 ‒ годовой выпуск товарной продукции по проектному варианту, т.,

 = 73 000 т.;

 ‒ полная себестоимость единицы продукции по проектному варианту, руб./т,

 = 7069,056 руб./т.

П = (8 000 - 7069,056) · 73 000 =67 958 912 руб.

. Чистая прибыль , руб. Принимаем, что чистая прибыль составляет 76 % от валовой.

ПЧ = 0,76 · 67 958 912 = 51 648 773,12 руб.

. Срок окупаемости капиталовложений  при строительстве нового цеха рассчитывается по формуле:

где    ‒ расчетный срок окупаемости капитальных вложений, лет;

К ‒ капитальные вложения на разработку и внедрение мероприятия, руб.,

К = 500 468 085,96 руб. (расчет в п. 2.3).

 = 500 468 085,96 руб / 67 958 912 = 7,4 лет

Таким образом, срок окупаемости капиталовложений составит около 7 лет.

Заключение


Производство планируется организовать в Кемеровской области в г. Новокузнецке, с дальнейшим расширением рынка сбыта по всему Кузбассу.

В результате расчета курсовой работы были получены следующие данные:

–       общая стоимость оборудования составляет 66 4781,3 руб.;

–       общая величина инвестиций составляет 500 468 085,96 руб.;

–       списочная численность основных и вспомогательных рабочих 32 чел.;

–       годовой фонд заработной платы равен 7 884, 79 тыс. руб.;

–       полная себестоимость 1 т продукции - 7069,056 руб.;

–       срок окупаемости проекта составляет .- 7 лет.

 

Список использованных источников

безобжиговый железоуглеродистый инвестиция

1. Панкратова Н.В. Обоснование экономической эффективности проектов/Методические указания к выполнению курсовой работы по дисциплине «Управление производством».-Новокузнецк:СибГИУ, 2011.-60 с.

. Аникин А.Е, Волынкина Е.П., Динельт В.М. Отчет о научно-исследовательской работе «Изучение восстановительных свойств буроугольного полукокса и получение углерод-минеральных композиций на его основе для металлургического использования».-Новокузнецк:СибГИУ, 2010.- 79 с.

Похожие работы на - Обоснование экономической эффективности производства безобжиговых железоуглеродистых композиций

 

Не нашли материал для своей работы?
Поможем написать уникальную работу
Без плагиата!
Без нейросетей!