Расчет погрешности средства измерения вольтметр напряжением до 1В

  • Вид работы:
    Курсовая работа (т)
  • Предмет:
    Физика
  • Язык:
    Русский
    ,
    Формат файла:
    MS Word
    426,51 Кб
  • Опубликовано:
    2013-10-02
Вы можете узнать стоимость помощи в написании студенческой работы.
Помощь в написании работы, которую точно примут!

Расчет погрешности средства измерения вольтметр напряжением до 1В

1. Расчет погрешности средства измерения

Щитовой вольтметр поверяется в точках 10 и 50 В. Полученные значения напряжений, погрешности и частоты их появления при подходе к измеряемому значению со стороны меньших и больших значений приведены в таблице 1.

Таблица 1

Последняя цифра шифра

U

9,7

9,8

9,9

10,0

10,1

10,2

6; 7

nM

3

10

21

47

15

4


nd

7

9

43

26

15

0

Предпоследняя цифра шифра

U

49,8

49,9

50

50,1

50,2

50,3


D

0,2

0,1

0

0,1

0,2

0,3

2; 3

nM

1

10

8

53

21

7


nd

6

8

55

17

14

0

.1 Определить систематическую составляющую Dс погрешности вольтметра в точках 10 и 50 В

Систематической погрешностью называется погрешность, остающаяся постоянной или закономерно изменяющейся во времени при повторных измерениях одной и той же величины.

Для выявления систематической погрешности производят многократные измерения образцовой меры и по полученным результата определяют среднее значение размера. Отклонение среднего значения от размера образцовой меры характеризует систематическую погрешность, которую называют средней арифметической погрешностью, или средним арифметическим отклонением. Систематическая погрешность всегда имеет знак отклонения. При расчете предельной погрешности измерения определяют числовое значение погрешности измерения от всех составляющих и производят суммирование:

,

Если в случайной погрешности известно среднее квадратичное отклонение, то

.

Выборочное среднее арифметическое для упорядоченной совокупности (вариационного ряда) при измерении 10В с начала шкалы составит:


Выборочное среднее арифметическое для упорядоченной совокупности (вариационного ряда) при измерении 10В с конца шкалы составит:


Выборочное среднее арифметическое для упорядоченной совокупности (вариационного ряда) при измерении 50В с начала шкалы составит:


Выборочное среднее арифметическое для упорядоченной совокупности (вариационного ряда) при измерении 50В с конца шкалы составит:


где m - частота повтора отдельных результатов наблюдений;

 - частота (статистическая вероятность) попадания i-го наблюдения в определенный k-й интервал

Таблица 1. Измерение в точке 10В

Обозначение

n=1

n=2

n=3

n=4

n=5

n=6

1

9,79,89,910,010,110,2







2

0,30,20,10,00,10,2







3

3102147154







4

794326150







5

Частота P0,030,10,210,470,150,04







6

Частота P0,070,090,430,260,150








Таблица 2. Измерение в точке 50В

Обозначение

n=1

n=2

n=3

n=4

n=5

n=6

1

49,849,950,050,150,250,3







2

0,20,10,00,10,20,3







3

110853217







4

685517140







5

Частота P0,010,100,080,530,210,07







6

Частота P0,060,080,550,170,140








Систематическая погрешность при изменении 10В:

при плавном подходе с начала шкалы ,

при плавном подходе с конца шкалы .

Систематическая погрешность при изменении 50В:

при плавном подходе с начала шкалы ,

при плавном подходе с конца шкалы .

Систематическая погрешность

0,047

 = 0,079

1.2 Построить гистограмму относительных частот появления ошибок  и  для обоих точек

На рис. 1 представлена гистограмма относительных частот появления ошибок  и  для измерений в точке 10В.

Рис. 1 Гистограмма относительных частот появления ошибок для измерения 10 В.

На рис. 2 представлена гистограмма относительных частот появления ошибок  и  для измерений в точке 50В.


Рис. 2 Гистограмма относительных частот появления ошибок для измерения 50 В

1.3 Рассчитать по критерию  соответствие эмпирического закона распределения номиналу для указанных точек шкалы прибора

Подсчитаем эмпирическую оценку СКО по сгруппированным данным, воспользовавшись формулой:

,

где x′ - середина i-го интервала гистограммы,- оценка вероятности попадания в i-й интервал (в табл. 1, 2 - частота).

Выборочное СКО при измерении 10В с начала шкалы:

 = 0,1062B

Выборочное СКО при измерении 10В с конца шкалы:

 = 0,1064B

Выборочное СКО при измерении 50В с начала шкалы:

 = 0,1033B

Выборочное СКО при измерении 50В с конца шкалы:

 = 0,0998B

Произведем расчет нормированных величин. Для некоторого интервала значений от a до b вероятность того, что выполняется условие  составит:


Произведем замену переменной , и получим:

.

Для вычисления интеграла пользуемся таблицами функции Лапласа в виде

.

С помощью функции Лапласа произведем вычисление интеграла и значения сведем в табл. 3.

.

Определим размах варьирования:

R= Xmax - Xmin= 10,2-9,7= 0,5

Полученный диапазон разобьем на группы - S (частичные интервалы - не менее 5-8) и определим число результатов в i-ом частичном интервале:

R/S = 0,5/6 =0,083.

Таблица 3. Расчеты для измерения в точке 10В при подходе с начала шкалы

Граница группы

ni

Pi

ni¢=nPi

(ni - ni¢)2


Xi

Xi+1






1

9,7

9,783

3

0,032

3,2

0,04

0,0125

2

9,783

9,866

10

0,121

12,1

4,41

0,3644

3

9,866

9,949

21

0,253

25,3

18,49

0,7308

4

9,949

10,032

47

0,3

30

289

9,63

5

10,032

10,115

15

0,2

20

25

1,25

6

10,115

10,2

4

0,075

7,5

12,25

1,63


Сумма

100

»1

»100

c2 =13,62


Таблица 4

ХI

Xi+1

Z

Zi+1

Ф(zi)

Ф(zi+1)

Pi

1

9,7

9,783

-2,5706

-1,7890

-0,4950

-0,4633

0,0317

2

9,783

9,866

-1,7890

-1,00753

-0,4633

-0,3425

0,1208

3

9,866

9,949

-1,00753

-0,2260

-0,3425

-0,0890

0,2535

4

9,949

10,032

-0,2260

0,5555

-0,0890

0,2088

0,2978

5

10,032

10,115

0,5555

1,3371

0,2088

0,4082

0,1994

6

10,115

10,2

1,3371

2,1374

0,4082

0,4835

0,0753


Число степеней свободы K:

K= S-1-r,

S=6 - количество интервалов;

r= 2 - число параметров для нормального закона распределения.

K= 6-1-2=3,

Для б = 0,05 и б = 0,01 при К =3

 и

Т.к. , то гипотеза о нормальности отвергается.

При измерениях 10В при подходе к измеряемой величине с конца шкалы

Таблица 5. Расчеты для измерения в точке 10В при подходе с конца шкалы

Граница группы

ni

Pi

ni¢=nPi

(ni - ni¢)2


Xi

Xi+1






1

9,7

9,783

7

0,065

6,5

0,25

0,038

2

9,783

9,866

9

0,185

18,5

90,25

4,87

3

9,866

9,949

43

0,295

29,5

182,25

6,17

4

9,949

10,032

26

0,264

26,4

0,16

0,006

5

10,032

10,115

15

0,133

13,3

2,89

0,21

6

10,115

10,2

0

0,037

3,7

13,7

3,7


Сумма

100

»1

»100

c2 =15


Таблица 6

ХI

Xi+1

Zi+1

Ф(zi)

Ф(zi+1)

Pi

1

9,7

9,783

-2,1898

-1,4097

-0,4858

-0,4207

0,0651

2

9,783

9,866

-1,4097

-0,6296

-0,4207

-0,2357

0,185

3

9,866

9,949

-0,6296

-0,1503

-0,2357

0,0596

0,2953

4

9,949

10,032

0,1503

0,9304

0,0596

0,3238

0,2642

5

10,032

10,115

0,9304

1,7105

0,3238

0,4564

0,1326

6

10,115

10,2

1,7105

2,5093

0,4564

0,4940

0,0376



Для б = 0,05 и б = 0,01 при К =3

 и

Т.к. , то гипотеза о нормальности отвергается.

Произведем аналогичные расчеты для измерения 50В.

Определим размах варьирования:

R= Xmax - Xmin= 50,3 - 49,8= 0,5

Полученный диапазон разобьем на группы - S (частичные интервалы - не менее 5-8) и определим число результатов в i-ом частичном интервале:

R/S = 0,5/6 =0,083.

Таблица 7. Расчеты для измерения в точке 50В при подходе с начала шкалы

Граница группы

ni

Pi

ni¢=nPi

(ni - ni¢)2


Xi

Xi+1






1

49,8

49,883

1

0,015

1,5

0,25

0,16

2

49,883

49,966

10

0,075

7,5

6,1

0,81

3

49,966

50,049

8

0,206

20,6

159,51

7,74

4

50,049

50,132

53

0,308

30,8

491,51

15,9

5

50,132

50,215

21

0,251

25,1

16,8

0,67

6

50,215

50,3

7

0,113

11,3

18,49

1,63


Сумма

100

»1

»100

c2 =26,91


Таблица 8

ХI

Xi+1

Z

Zi+1

Ф(zi)

Ф(zi+1)

Pi

1

49,8

49,883

-2,9428

-2,1394

-0,4984

-0,4835

0,0149

2

49,883

49,966

-2,1394

-1,336

-0,4835

-0,4082

0,0753

3

49,966

50,049

-1,336

-0,5324

-0,4082

-0,2019

0,2063

4

50,049

50,132

-0,5324

0,2710

-0,2019

0,1064

0,3083

5

50,132

50,215

0,2710

1,0745

0,1064

0,3577

0,2513

6

50,215

50,3

1,0745

1,8973

0,3577

0,4710

0,1133


Для б = 0,05 и б = 0,01 при К =3

 и

Т.к. , то гипотеза о нормальности отвергается.

Таблица 9. Расчеты для измерения в точке 50В при подходе с конца шкалы

Граница группы

ni

Pi

ni¢=nPi

(ni - ni¢)2


Xi

Xi+1






1

49,8

49,883

6

0,065

6,5

0,25

0,038

2

49,883

49,966

8

0,201

20,1

146,41

7,28

3

49,966

50,049

55

0,317

31,7

542,89

17,1

4

50,049

50,132

17

0,263

26,3

86,49

3,28

5

50,132

50,215

14

0,113

11,3

7,29

0,64

6

50,215

50,3

0

0,025

2,5

6,25

2,5


Сумма

100

»1

»100

c2 = 30,83


Таблица 10

ХI

Xi+1

Z

Zi+1

Ф(zi)

Ф(zi+1)

Pi

1

49,8

49,883

-2,2545

-1,4228

-0,4879

-0,4230

0,065

2

49,883

49,966

-1,4228

-0,5911

-0,4230

-0,2224

0,201

3

49,966

50,049

-0,5911

0,2404

-0,2224

0,0952

0,317

4

50,049

50,132

0,2404

1,0721

0,0952

0,3580

0,263

5

50,132

50,215

1,0721

1,9038

0,3580

0,4715

0,113

6

50,215

50,3

1,9038

2,7555

0,4715

0,4970

0,025


Для б = 0,05 и б = 0,01 при К =3

 и

Т.к. , то гипотеза о нормальности отвергается.

1.4 Вычислить значение статистики  Фишера для двух значений напряжений

Критерий Фишера позволяет сравнивать величины выборочных дисперсий двух независимых выборок.

Находим доверительную оценку для отношения большей дисперсии к меньшей

.

Значение критерия Фишера при измерении 10 В составит:

Значение критерия Фишера при измерении 50 В составит:

Выбираем величину -распределения, соответствующую  уровню значимости

Находим F1-a/2(К1, К2) и Fa/2(К1, К2),

К1,К2,=n1-1=100-1=99 - число степеней свободы исправленной дисперсии

F1-a/2(К2, К1) =;

F1-a/2(К2, К1) = F1-a/2(99; 99)== = =1/1,26=0,793;

Fa/2(К2, К1) = Fa/2(99; 99)=1,26.

Если F1-a/2(К2, К1)£ F£ Fa/2(К2, К1), то гипотеза о равенстве дисперсий генеральных дисперсий принимается. При Р=1-a=0,9 имеем 0,793<1,018<1,26, 0,793<1,132<1,26, гипотеза о равенстве дисперсий принимается.

1.5 Построить зависимость

Зависимость  для измерения 10В представлена на рис. 3.


Зависимость  для измерения 50В представлена на рис. 4.



2. Расчет погрешности измерительного канала

Таблица 2.1.

1

Максимальная температура лаборатории, 0С

25

2

Минимальная температура лаборатории, 0С

21

3

Фактический класс точности регистратора

0.3

4

Коэффициент стабилизации стабилизатора

10

5

Закон распределения температуры в лаборатории

Тр

6

Закон распределения температуры в цехе

Т

7

Закон распределения погрешности потенциометра

Ар

8

Тр

9

Нестабильность напряжения питания, %

15

10

Закон распределения напряжения сети

Тр

11

Приведенная погрешность реостатного датчика, %

0.15


Таблица 2.2.

Вид закона распределения

Коэффициент m(у)

1

Треугольный

2

Трапециевидный

3

Арксинусоидальный

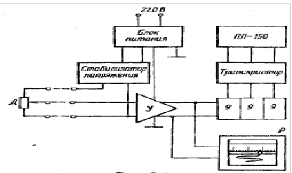
.1 Разработать функциональную электрическую схему измерительного канала

Измерительный канал состоит из трех узлов - делителя напряжения ДН, усилителя У и регистратора Р.

Делитель напряжения ДН - имитирует работу датчика, реостатного типа, сопротивлением Rд = 600 Ом, имеет заданное значение приведенной погрешности г, т.е. предполагается, что его погрешность аддитивна.

Датчик питается напряжением через стабилизатор напряжения (Ст) с коэффициентом стабилизации Kст от общего с усилителем стандартного нестабилизированного блока питания (БП).

Усилитель выполнен в виде эмиттерного повторителя Rвх.у  Rвх.д, влияние колебаний напряжения U его питания на коэффициент усиления задается значением ш = 0,03%, а влияние температуры приводит к смещению его нуля на заданное значение шИу.

Регистратор - электронный самопишущий автоматический потенциометр класса точности 0,5 с записью регистрируемого процесса на широкую бумажную ленту. Время прохода регистратором всей шкалы составляет 0,5 с. Изменение температуры вызывает смещение нуля регистратора на заданное значение шИper.

Установка питается от сети (220±15%) В и частотой 50 Гц. Объект испытаний с датчиком, находится в испытательном цехе, температура в котором в течение года может изменяться в пределах (20 ± 15)°С.

Усилитель и регистрирующая аппаратура установлены в лаборатории, где температура колеблется в заданных пределах от (tmin до tmax)°С.   

Линии связи с датчиком - трехпроводная, с сопротивлением каждой жилы ≈ 2 Ом. Приведенная погрешность от наводки частотой 50 Гц при максимальном сигнале с датчика найдена расчетным путем и составляет унав = 0,16%.

Рис. 2.2 Электрическая функциональная схема измерительного канала.

2.2 Расчет погрешности каждого узла канала с учетом заданного закона распределения

Расчет основной погрешности реостатного датчика

Основная погрешность датчика нормирована по паспорту своим максимальным значением гm. Закон распределения составляющих погрешности - Тр.

С.К.О. датчика:

 =  =     

Расчет температурной погрешности реостатного датчика

По условию датчик с Rд = 200 Ом включен последовательно с двумя жилами медной линии сопротивлением в 2 Ом каждая. При изменении температуры в цехе, где проложена линия связи, в диапазоне (20 ±15°С) и при температурном коэффициенте меди бИ= +0,04, изменение сопротивления каждой из жил составит ДR = ДИбИ R = (4/100)*(15/10)*2 = 120*10-3 = 0,12 Ом, что по отношению к Rд = 200 Ом составляет гmИд = 0,06%, т.е. величину, соизмеримую с другими погрешностями. Для нашей схемы включения датчика, возникающую погрешность 0,06% можно приближенно учесть при расчете результирующей погрешности канала: если подвижный контакт датчика находится точно в среднем положении, то погрешность отсутствует. Она максимальна лишь при крайних положениях этого контакта. При крайнем верхнем положении контакта, эта погрешность будет мала, по сравнению с другими мультипликативными погрешностями и ею можно в первом приближении пренебречь. И лишь при крайнем нижнем положении контакта возникающая погрешность смещения нуля должна быть оценена.

Для перехода от вычисленного выше максимального значения этой погрешности гmИд = 0,06%, возникающей при предельных отклонениях температуры до 5 или 35°С, к вычислению с.к.о., используя данные для выбора условного закона распределения температуры в цехе, коэффициент m(у) и вычисляем уИд, равную:

Вычисляем С.К.О. уИд, (Т - закон распределения):

 =  =

Расчет погрешности датчика от колебаний напряжения питания

Погрешность датчика от колебаний напряжения питания является чисто мультипликативной и имеет тот же закон распределения - Тр, что и отклонения напряжения питания сети от своего номинального значения. Стабилизатор снижает размах колебаний напряжения в Kст раз.

Максимальное значение этой погрешности:

гmUд = ст.

Среднее квадратическое отклонение для выбранного распределения равно:

 =  =

Расчет погрешности коэффициента усиления блока усилителя

Погрешность коэффициента усиления усилителя является мультипликативной и распределена по треугольному закону. Ее максимальное значение составляет гmU у = шU y * гUвых, где гUвых - нестабильность напряжения питания.

С.К.О. равно:

 =  =

Расчет погрешности смещения нуля усилителя от температуры

Погрешность смещения нуля усилителя при колебании температуры является аддитивной, а закон ее распределения повторяет закон распределения температуры в лаборатории - Тр, где установлены усилитель и регистраторы. Тр-закон распределения температуры в лаборатории в пределах от tmin до tmax°С со средним значением

tср°С = 23°С и отклонением от среднего значения

±[(tmax - tmin)/2] 0С= ±[(25 - 21)/2] 0С = 2°С.

Максимальное значение этой погрешности при шИ у = - 0,2%/10°С составляет

гmИу = (0,2%* tср°С) /10=(0,2%* 23°С) /10 = 0,46%.

с.к.о. равно:

 =  = 7   

Расчет основной погрешности аналогового регистратора

Основная погрешность аналогового регистратора определяется его классом точности. Однако в отличие от датчиков, погрешность которых нормируется без запаса на старение, погрешность всех электроизмерительных приборов согласно стандарту нормируется с 25%-ным запасом на старение, т.е. фактическая погрешность нового, только что выпущенного заводом прибора составляет не больше чем 0,8 гкл. Максимальная погрешность регистратора определяется фактическим классом точности гm per - 0,3%.

Погрешность потенциометра определяется прежде всего погрешностью реохорда и поэтому она аддитивна, закон распределения - Ар.

с.к.о. этой погрешности равно:

 =  =    

Расчет температурной погрешности регистратора

Температурная погрешность регистратора проявляется в виде смещения нуля на шИ per = - 0,1%/10°С, также аддитивна и при выданном законе распределения температуры в лаборатории - Тр, с отклонением от среднего значения равным ±(tmax-tmin)/2 0С.

с.к.о. равно:

 =  =

Суммирование погрешностей

Расчет результирующей погрешности канала сводится к вычислению приведенной погрешности при x = 0 (начальное значение диапазона измерения), которая складывается только из аддитивных составляющих, и в конце диапазона, которая складывается из всех составляющих.

Выбор метода суммирования (алгебраическое или геометрическое) зависит от того, являются ли суммируемые погрешности коррелированными или независимыми. Коррелированными считаются погрешности, которые вызываются одной и той же общей причиной, а потому имеют одинаковую форму закона распределения, которая остается справедливой и для их суммы.

В нашем примере это погрешность датчика и усилителя от колебаний напряжения питания U, имеющая треугольный закон распределения, а также температурная погрешность усилителя и регистратора. Следует учесть, что температурная погрешность датчика возникает от колебаний температуры в цеху, а усилителя - связана с изменениями температуры в лаборатории и это уже не коррелированные погрешности. Для алгебраического суммирования коррелированных погрешностей необходимо установить их знаки. Так, коэффициент влияния колебаний напряжения питания на погрешность усилителя является положительным ш = 0,3%/(10% ДU/U), т.е. коэффициент усиления с увеличением напряжения питания возрастает.

Также положительным является коэффициент влияния на погрешность от колебания напряжения питания датчика.

 = = 0,00613 

закон распределения этой суммарной погрешности сохраняется треугольным.

Температурная погрешность эмиттерного повторителя положительна (шИу = + 0,2%/10 0С), так как с ростом температуры падение напряжения промежутка база - эмиттер падает, а, следовательно, напряжение на эмиттерной нагрузке возрастает. Температурная погрешность аналогового регистратора указана как отрицательная: шИ per = - 0,1%/ /10 0С.

Результирующая погрешность:

 = = 0,00094

.3 Расчет погрешности ИК с аналоговым измерителем

Погрешность канала с аналоговым регистратором ун в начале диапазона измерения (при х = 0) складывается из четырех составляющих: урег, уд, уИд и .

C.K.O. погрешности нуля канала с аналоговым регистратором определяется:

=

= 0,00241

Погрешности второй и третьей составляющих будут пренебрежимо малы по сравнению с двумя другими в n раз. Т.к. суммирование под корнем производится над квадратами этих величин, то их вклад в результат будет соответственно в n2 раз меньше, поэтому этими погрешностями можно пренебречь.

Каждая из оставшихся суммируемых составляющих погрешности распределена по своему заданному закону, на основании которых необходимо определить их результирующее распределение и по графикам (рис. 2.3) найти значение энтропийного коэффициента  для этой композиции.

Тогда энтропийное значение приведенной погрешности в начале диапазона измерения определится как


) =

а)                                                                       б)

Рис. 2.3


Для расчета погрешности в конце диапазона канала к полученному значению ун нужно добавить мультипликативные составляющие уU(Д+У) и унав. Среди этих значений погрешности нет пренебрежимо малых, поэтому все они должны быть по очереди просуммированы.

При суммировании уU(Д+У) и унав:


Погрешность от колебаний напряжения питания (уU) распределена по треугольному закону, а суммарная погрешность нуля (ун) - по уже найденному ранее. Необходимо просуммировать данные распределения, установить распределение композиции, найти значение  результирующего распределения в зависимости от значения относительного веса дисперсии р.

) =

Но для завершения суммирования погрешностей теперь мы должны прибавить к полученной сумме погрешность наводки унав (величина дана в исходных данных), распределенную по очень низкоэнтропийному арксинусоидальному закону (kнав = 1,11). Среднее квадратическое отклонение погрешности в конце диапазона канала

) =

k=1,6

гк = · ук =1,6 · 0,0068=0,0108=1,1%

Таким образом, при оценке погрешностей результатов измерений с вероятностью Рд следует ожидать погрешности гн = 0,42% и гк = 1,1%, т.е. при произвольном значении х погрешность результатов измерений будет г(х) = 0,42+0,8x/Xк.

2.4 Расчет предела допускаемой погрешности при ежегодных поверках канала

При расчете предела допускаемой погрешности при ежегодных поверках канала, т.е. занесении в официальные документы значения класса точности канала, необходимо учесть, что класс точности должен указываться с запасом на старение не менее 25%. Т.к. 1,1/0,8 = 1,37; 0,42/0,8 = 0,52, то ближайшим разрешенным ГОСТ 8.401 - 80 классом точности будет 2,0 / 1,0. Учитывая, что старение средств измерений происходит, как правило, не быстрее 0,1гкл в год, такой запас нормируемой погрешности канала обеспечит межремонтный период около 4 лет.

Список литературы

погрешность статистика фишер напряжение

1. Информационно-измерительная техника и технологии. В.И. Калашников,

С.В. Нефедов, А.Б. Путилин, Г.Г. Ранеев, М.Ю. Рачков, В.А. Сурогина,

А.П. Тарасенко - М: Высшая школа. 2003.

. Методы и средства измерения Г.Г. Ранев, А.П. Тарасенко - М: Московский комсомолец. 2001.

Похожие работы на - Расчет погрешности средства измерения вольтметр напряжением до 1В

 

Не нашли материал для своей работы?
Поможем написать уникальную работу
Без плагиата!
Без нейросетей!