Моделирование системы управления производительностью нагнетателя воздуха на Донецких очистных сооружениях
РЕФЕРАТ
Курсовой проект: 32 с., 52 рис., источника 4
Объект моделирования - нагнетательная установка
на Донецких очистных сооружениях.
Цель работы - получить математическое описание
объекта для определения управляющего воздействия при заданной уставке, провести
моделирование исходной системы, построить и промоделировать замкнутую систему.
В результате работы было получено математическое
описание объекта в передаточных функциях. Моделирование проводилось в пакете Matlab.
Моделирование показало наличие статических ошибок выходных величин объекта.
Внедрение И-регулятора в замкнутую систему позволило устранить статическую
ошибку.
НАГНЕТАТЕЛЬ, АСИНХРОННЫЙ ДВИГАТЕЛЬ, ПЕРЕДАТОЧНЫЕ
ФУНКЦИИ, И-РЕГУЛЯТОР.
СОДЕРЖАНИЕ
ЗАДАНИЕ
ВВЕДЕНИЕ
. АНАЛИЗ НАГНЕТАТЕЛЬНОЙ УСТАНОВКИ НА
ДОНЕЦКИХ ОЧИСТНЫХ СООРУЖЕНИЯХ
. ОБОСНОВАНИЕ МЕТОДА УПРАВЛЕНИЯ
ПРОИЗВОДИТЕЛЬНОСТЬЮ НАГНЕТАТЕЛЯ
. МАТЕМАТИЧЕСКОЕ ОПИСАНИЕ
НАГНЕТАТЕЛЬНОЙ УСТАНОВКИ
. МОДЕЛИРОВАНИЕ ДИНАМИЧЕСКИХ
ПРОЦЕССОВ ДЛЯ НАГНЕТАТЕЛЬНОЙ УСТАНОВКИ
. ПРОЕКТИРОВАНИЕ ЗАМКНУТОЙ СИСТЕМЫ
ДЛЯ НАГНЕТАТЕЛЬНОЙ УСТАНОВКИ
ВЫВОДЫ
ЛИТЕРАТУРА
ЗАДАНИЕ
Объектом является нагнетательная установка на
Донецких очистных сооружениях. Нагнетательная установка представляет собой
цепочку: двигатель - редуктор - нагнетатель.
Необходимо:
1. Выбор и обоснование метода управления.
2. Получить математическое описание объекта
ориентированное на метод управления.
. Произвести моделирование объекта для
различных значений выходного параметра.
. Получить замкнутую систему управления
нагнетателем.
ВВЕДЕНИЕ
Объектом исследования является нагнетательная
установка на Донецких очистных сооружениях. Донецкие очистные сооружения
представляет собой большой комплекс, автоматизация которого в последнее время
становиться актуальным вопросом для коммунального предприятия «Донецкгорводоканал».
Технологический процесс очистки сточных вод
довольно энергоемок. С целью экономически эффективного удовлетворения
потребностей в воде необходима оптимизация энергопотребления.
Существенное потребление электроэнергии
происходит на этапе очистки воды в аэротенках и преаэраторных, в которые при
помощи мощных нагнетателей подается сжатый воздух. Так как технологический
процесс в аэротенках изменяется, то изменяется и необходимое количество
подаваемого воздуха. Разработка системы автоматического управления
нагнетателями позволит более рационально использовать электроэнергию.
При построении системы управления нагнетателями
необходимо рассмотреть и проанализировать поведение объекта при различных
режимах его работы. Это позволит выявить особенности объекта, и позволит
обосновать результат, которого можно достичь при внедрении системы управления.
Для этих целей нужно рассмотреть нагнетательную установку как объект теории
автоматического управления.
1. АНАЛИЗ НАГНЕТАТЕЛЬНОЙ УСТАНОВКИ НА ДОНЕЦКИХ
ОЧИСТНЫХ СООРУЖЕНИЯХ
Очистные сооружения используются для очистки
сточных вод от различных загрязнений. После очистки вода должна отвечать
определенным показателям и быть безопасной для окружающей среды.
Основной процесс очистки сточных вод происходит
в аэротенках. В аеротенках
сточная жидкость в течение длительного времени снабжается воздухом вместе с
активным илом, который за счет своей жизнедеятельности биологически окисляет и
разрушает коллоидные и растворенные органические вещества.
Для подачи воздуха в аэротенки на очистных
сооружениях имеется воздуходувная станция, которая содержит 8 нагнетателей и
аналогичное количество электродвигателей.
Подача сжатого воздуха в аеротенки
осуществляется магистральным воздухопроводом,
распределяется по секциям разводными воздухопроводами
и стояками.
Для аэрирования
каналов от разводящей сети предусмотрен самостоятельный трубопровод с
задвижкой, которая отключает подачу. Аэрируются каналы отдельными стояками
(диаметром 25мм) с открытым
концом.
Воздуходувная станция состоит из :
нагнетатели марки 750-23-4 для подачи воздуха в
аэротенки и преаэраторные.
Q=750м3/мин. - 5шт.;
число оборотов ротора 4250 об/мин.
напор 0,65 атм.
потребляемая мощность 925 кВт
редуктор Р-100-2,84
передаточное число 2,84
число оборотов ведущего вала 1500 об/мин.
число оборотов ведомого вала 4250 об/мин.
электродвигатель АД 1000-0,66-4У3 -8 шт.
количество оборотов 1489 об/мин.
потребляемая мощность 1000кВт
КПД 95,5%; cos
y=0,89;
Мmax/Mном=2,1;
Мп/Мном=1;
момент инерции: ротора 25 кгм2,
допустимый механизма 350 кгм2.
нагнетатели 1200-25-3- 3шт.
Q=1200м3/мин.,
потребляемая мощность 800кВт.
На Донецких очистных сооружениях используют
центробежные нагнетатели с двумя ступенями сжатия. Вал центробежного
нагнетателя соединяется с валом приводного двигателя через механическую
передачу (редуктор) повышающую частоту вращения вала нагнетателя.
В данный момент на полную мощность работает 3
нагнетателя марки 750-23-4, а остальные простаивают.
Рассмотрим основные сведения о нагнетателях.
Нагнетателем называют воздуходувную
машину, предназначенную для сжатия и подачи воздуха или какого-либо газа под
давлением не ниже 0,2 МПа. Основными параметрами, характеризующие работу
воздуходувных машин являются объемная подача
, начальное
и конечное
давление
или степень повышения давления
,
частота вращения и мощность
на валу
машины.
Подача - это количество газа,
подаваемое машиной в единицу времени. Если подачу измерять в единицах объема,
то ее называют объемной и обозначают
.
Характеристикой центробежной машины
называют графически изображенные зависимости:
- напор(или давление) (1.1)
- мощность
- КПД.
Наиболее важной характеристикой
является зависимость между напором и подачей (или давлением и подачей).
Характеристики нагнетателя марки
750-23-4 приведены на рис. 1.
Рис.1.1 Характеристики нагнетателя
750-23-4.
Рассмотрим теоретические сведения об
асинхронном двигателе, который является не менее важным элементом в
нагнетательной установке.
Механической характеристикой
называется зависимость момента от скольжения при постоянной частоте и
напряжении сети (рис.1.2). При пуске двигатель развивает пусковой момент
(
). Если
пусковой момент больше момента сопротивления машины
, то ротор
двигателя развернется и двигатель будет работать в точке
характеристики.
Увеличивая момент сопротивления рабочей машины
, мы будем увеличивать скольжение, и
точка
начнет
перемещаться по характеристике к точке 1. В точке 1 двигатель развивает
максимальный момент, скольжение соответствующее максимальному моменту,
называется критическим -
. При
увеличении момента
выше
скольжение
быстро растет и ротор двигателя остановиться(происходит «опрокидывание» двигателя).
Механическая характеристика имеет две характерные ветви: 0-1 - устойчивая часть
характеристики (с увеличением скольжения момент двигателя растет); ветвь 1-2 -
неустойчивая часть характеристики (с увеличением скольжения момент двигателя
уменьшается).

Остальные теоретические сведения
будут приводиться по мере необходимости.
. ОБОСНОВАНИЕ МЕТОДА УПРАВЛЕНИЯ
ПРОИЗВОДИТЕЛЬНОСТЬЮ НАГНЕТАТЕЛЯ
Необходимо обеспечивать поддержание
необходимого количества растворенного кислорода в аэротенках для нормальной
жизнедеятельности активного ила. Вопрос распределения нагрузки между
работающими нагнетателями в данной работе не рассматривается. В данной работе
предполагается, что для каждого нагнетателя известно какой объемный расход он
должен обеспечивать. Но эта уставка не является постоянной и изменяется во
времени, соответственно должен изменяться и режим работы нагнетателя.
Задача управления нагнетателем сводится к поддержанию
заданного содержания растворенного кислорода в аэротенках и преаэраторных при
помощи регулирования производительности нагнетателя.
Центробежные нагнетательные машины регулируются
следующими способами:
) изменением числа оборотов
) дросселированием потока воздуха во всасывающем
трубопроводе
) дросселированием потока воздуха в
нагнетательном трубопроводе
) частичным выпуском нагнетаемого воздуха в
атмосферу
) изменением положения поворотных лопаток
диффузора
) изменением положения поворотных лопаток при
входе воздуха в рабочие колеса.
Наиболее рациональным способом является
регулирования числа оборотов центробежных нагнетателей. Так как работу
нагнетателя задает асинхронный электродвигатель, то нужно осуществлять
частотное управление двигателем.
. МАТЕМАТИЧЕСКОЕ ОПИСАНИЕ НАГНЕТАТЕЛЬНОЙ
УСТАНОВКИ
Нагнетательная установка состоит из
электродвигателя, редуктора, нагнетателя. Следовательно, целесообразно получить
математическое описание каждого из этих устройств.
При частотном управлении асинхронный электродвигатель
рассматривается с механической и электромагнитной точки зрения. Это позволяет
оценивать помимо частоты вращения ротора еще и механический момент. Такое
разделение электродвигателя при математическом описании позволяет учитывать
момент сопротивления, действующий со стороны нагрузки на валу ротора.
Рассмотрим математическое описание
электродвигателя приведенное в [1].
Будем рассматривать переменные величины в
приращениях относительно начальных значений.
- угловая частота напряжения
статора
- угловая скорость вращения ротора
(3.1)
- скольжение электродвигателя
- электромагнитный момент
двигателя.
Представим координаты двигателя в
относительных единицах, приняв за базовые значения координат их значения в
номинальном режиме.
- синхронная угловая скорость
двигателя.
где
- число пар полюсов
,
,
,
. (3.2)
- номинальное значение фиктивного
пускового момента
Тогда можно записать в операторной
форме:
(3.3)
где
- механическая постоянная времени
двигателя.
- электромагнитная постоянная
времени двигателя.
- активное сопротивление обмоток
ротора.
- индуктивности от полей рассеяния
- относительное напряжение статора
- относительная частота статора.
Тогда структурная схема при
управлении частотой напряжения статора имеет вид:
Рис.3.1 - Структурная схема асинхронного
электродвигателя при управлении частотой питающего напряжения.
Найдем параметры передаточной функции
электродвигателя.
Можно найти
- номинальный момент.
У электродвигателя АД 1000-0,66-4У3 :
Мmax/Mном=2,1;
Мп/Мном=1; момент инерции:
ротора 25 кгм2
Откуда
Передаточная функция
электродвигателя справедлива для случая, когда потокосцепление статора есть
величина постоянная, т.е. одновременно с изменением частоты питающего
напряжения изменяется и его величина в соответствии с выражением:
.
Тогда при номинальном режиме можно
найти
Электромагнитную постоянную времени
подбираем, зная примерный вид механической характеристики (известно Ммах и
точка(sном, Мном)=(0,012;
653,79)). Как видно из рис.3.2 кривая имеет незначительные отклонения от
желаемого вида при Тэл=0,073.
Момент сопротивления вычислим при
анализе нагнетателя. Известно, что для воздуходувных машин момент сопротивления
линейно зависит от частоты вращения.
Приведем полученную механическую
характеристику при номинальном режиме(f=50 Гц, n=1500
об/мин). Двигатель работает в холостую (момент сопротивления отсутствует).
Рис.3.2 Механическая характеристика
электродвигателя(зависимость момента от скольжения)
Рис.3.3 Изменение частоты ротора во
времени
Редуктор характеризуется
коэффициентом повышения (или понижения). Коэффициент повышения Kred =2,84.
Следует помнить что при повышении частоты вращения редуктор уменьшает
электромагнитный момент.
Рассмотрим нагнетатель, статическая
характеристика которого приведена на рис.1.1.
Согласно правилу подобия между рабочими точками
при различной частоте вращения существуют зависимости вида:
(3.4)
,
где Q, P,N - расход,
давление и потребляемая мощность нагнетателя, n - частота
вращения.
Т.е. характеристика нагнетателя
представляет собой семейство кривых (рис3.4). Если взять какую либо точку на
статической характеристике нагнетателя, то можно проследить ее траекторию
движения при изменении частоты вращения.
Рис 3.4 Газодинамическая характеристика
нагнетателя для n= 4250
об/мин (верхняя), n= 4000
об/мин,n= 3600 об/мин, n=
3000 об/мин.
Рассмотрим зависимость расхода и давления от
частоты вращения, используя соотношения (3.4). Возьмем точку соответствующую
номинальному режиму (рис. 1.1): Q=45тыс.об/час(750
тыс.об/мин), Р=7225 кГ/м2, n=4250
об/мин. Полученные графики зависимостей приведены на рис.3.5, рис.3.6.
Рис.3.5 Движение точки по оси расхода в
зависимости от частоты вращения
Рис.3.6 Движение точки по оси давления в
зависимости от частоты вращения
Как видно из рис.3.5, рис.3.6 расход линейно
зависит от частоты вращения, а давление практически линейно при изменении
частоты вращения от 1000 до 4250 об/мин. Найдем соответствующие коэффициенты
усиления:
Таким образом, получаем зависимости:
, (3.5)
и соответствующие им передаточные
функции:
(3.6)
Мощность нагнетателя практически
линейно изменяется при изменении расхода(рис.1.1). Найдем коэффициент усиления
для мощности:
Для получения структурной схемы
системы необходимо учесть момент сопротивления на валу двигателя. Данный момент
будет соответствовать моменту нагнетателя, и его можно определить из известной
зависимости:
- мощность (3.7)
Рассмотрим номинальный режим работы
нагнетателя (N=925кВт, n=4250
об/мин).
Тогда
Так как вал нагнетателя связан с
валом двигателя через редуктор, то
Как уже упоминалось выше, для
воздуходувных машин момент сопротивления линейно зависит от частоты вращения.
(3.8)
Так как равенство (3.7) справедливо
для любого n, то используя
номинальные значения получим что
На основе вышеизложенного
составляется структурная схема нагнетательной установки (рис.3.7).
так как
где р - количество пар полюсов
так как
Рис.3.7 Структурная схема нагнетательной
установки.
. МОДЕЛИРОВАНИЕ ДИНАМИЧЕСКИХ ПРОЦЕССОВ ДЛЯ
НАГНЕТАТЕЛЬНОЙ УСТАНОВКИ
очистной нагнетатель управление
производительность
Проведем моделирование объекта. Для этого будем
задавать различные значения входной частоты.
Рассмотрим номинальный режим. Известно, что:
f =50 Гц (входной
сигнал),
n=1500
об/мин.(скорость вращения ротора),
n2=4250(скорость
вращения нагнетателя),
Q=750 м3/мин(расход),
P= 7225 кГ/м2(давление).
Рис.4.1 Частота вращения ротора при f
=50 Гц
Рис.4.2 Частота вращения вала нагнетателя при f
=50 Гц
Рис.4.3 Расход при f
=50 Гц
Рис.4.4 Давление при f
=50 Гц
Как видно из рис4.1 - рис.4.4 имеется
статическая ошибка, которая влияет на все показатели. Рассмотрим этот же
номинальный режим, но при отсутствии момента сопротивления, т.е. при Kc=0.
Рис.4.5 Частота вращения ротора при f
=50 Гц, Kc=0.
Рис.4.6 Частота вращения нагнетателя при f
=50 Гц, Kc=0.
Рис.4.7 Расход при f
=50 Гц, Kc=0.
Рис.4.8 Давление при f
=50 Гц, Kc=0.
Как видно из рис.4.5 - рис.4.8 при Kc=0
статическая ошибка отсутствует.
Примем f
=40 Гц.
Рис.4.9 Частота вращения ротора при f
=40 Гц
Рис.4.10 Частота вращения нагнетателя при f
=40 Гц

Рассмотрим случай f
=40 Гц, Kc=0
Рис.4.12 Частота вращения ротора при f
=40 Гц, Kc=0.
Рис.4.13 Частота вращения нагнетателя при f
=40 Гц, Kc=0.
Рис.4.14. Расход при f
=40 Гц, Kc=0.
Как видно из графиков, приведенных для f
=40 Гц, статическая ошибка также присутствует (сравнить графики при Kc=0,018 и
Kc=0).
Можно сделать выводы что, статическая ошибка
обусловлена присутствием момента сопротивления нагнетателя. Статическую ошибку
можно убрать, введя в цепь управления интегратор.
. ПРОЕКТИРОВАНИЕ ЗАМКНУТОЙ СИСТЕМЫ ДЛЯ
НАГНЕТАТЕЛЬНОЙ УСТАНОВКИ
При анализе динамики расхода и других основных
параметров нагнетательной установки было выявлено, что в разомкнутой системе
присутствует статическая ошибка. Ошибку можно устранить при помощи
интегрирующего звена.
В замкнутой системе при помощи регулятора должно
формироваться управляющее воздействие f,
значение которого зависит от уставки Q.
Подберем ПИ регулятор, передаточная функция
которого соответствует выражению (5.1).
(5.1)
Наиболее удовлетворительный характер
изменения расхода и частоты получили при
,
(рис.5.1 и рис.5.2).
Зададим уставку Q=750 м3/мин.
Рис.5.1 Изменение управляющего
воздействия f во времени
при уставке Q=750 м3/мин
Рис.5.2 Изменение расхода на выходе
системы при уставке Q=750 м3/мин.
При помощи ПИ регулятора получилось
убрать статическую ошибку. Анализируя рис.5.1, видим что в начале процесса
установления f уменьшается
от некоторого большого значения до необходимого. То что f принимает
такие большие значения в начальный момент времени является недопустимым, так
как это приведет к значительным перегрузкам электродвигателя и приведет к его
«опрокидыванию».
Подберем И-регулятор, передаточная
функция которого соответствует (5.2).
(5.2)
При
=0.45 получилось избавиться от
перерегулирования при наименьшем времени переходного процесса.
Рассмотрим как замкнутая система
отрабатывает различные значения уставок.
Зададим уставку Q=750 м3/мин,
которая соответствует номинальному режиму(f =50Гц, n=1500
об/мин., n2=4250
об/мин., Q=750 м3/мин)
Рис.5.3 Изменение управляющего
воздействия f во времени
при уставке Q=750 м3/мин
Рис.5.4 Изменение частоты вращения
ротора во времени при уставке Q=750 м3/мин
Рис.5.5 Изменение частоты вращения
вала нагнетателя во времени при уставке Q=750 м3/мин
Рис.5.6 Изменение расхода во времени
при уставке Q=750 м3/мин
Зададим уставку Q=600 м3/мин
Рис.5.7 Изменение управляющего воздействия
f во времени
при уставке Q=600 м3/мин
Рис.5.8 Изменение расхода во времени
при уставке Q=600 м3/мин
Зададим уставку Q=500 м3/мин
Рис.5.9 Изменение управляющего
воздействия f во времени
при уставке Q=500 м3/мин
Рис.5.10 Изменение расхода во
времени при уставке Q=500 м3/мин
При помощи И-регулятора получилось устранить
статическую ошибку при нулевом перерегулировании.
Структурная схема замкнутой системы
с И-регулятором приведена на рис. 5.11
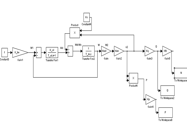
Рис.5.11 Структурная схема замкнутой системы с И-регулятором.
ВЫВОДЫ
В курсовой работе рассматривалась нагнетательная
установка (асинхронный электродвигатель - повышающий редуктор - центробежный
нагнетатель). Необходимо управлять работой нагнетателя так, чтоб добиться
требуемого расхода воздуха.
Было изложено математическое описание
электродвигателя для частотного метода управления. Рассмотрена зависимость
расхода и давления от частоты вращения вала нагнетателя, построены передаточные
функции расхода, давления. Приводится структурная схема нагнетательной
установки. Моделирование показало наличие статических ошибок для расхода
нагнетателя. Для устранения статической ошибки был подобран И-регулятор.
Моделирование замкнутой системы управления с И-регулятором показало отсутствие
статических ошибок.
Приведенная математическая модель нагнетательной
установки позволяет определять управляющий сигнал f,
который подается на двигатель, что бы получить необходимый расход.
ЛИТЕРАТУРА
1. Башарин
А.В. Управление электроприводами, Л: Энергоиздат 1982г.
2. Сидоров
М.Д. Справочник по воздуходувным и газодувным машинам. 1962г.
. Черкасский
В.М. Насосы, вентиляторы, компрессоры. М: Энергоатомиздат 1984г.
. Копылов
И.П. Справочник по электрическим машинам М: Энергоатомиздат 1988г.