Разработка системы автоматического управления процессом электростатического разрушения водоэмульсионных смесей в переменном электрическом поле

  • Вид работы:
    Дипломная (ВКР)
  • Предмет:
    Другое
  • Язык:
    Русский
    ,
    Формат файла:
    MS Word
    1,24 Мб
  • Опубликовано:
    2013-08-12
Вы можете узнать стоимость помощи в написании студенческой работы.
Помощь в написании работы, которую точно примут!

Разработка системы автоматического управления процессом электростатического разрушения водоэмульсионных смесей в переменном электрическом поле

Аннотация

Дипломный проект выполнен в 2013 году студентом группы ИП 09-5р Дубчаком Р.П. на тему: «Разработка системы автоматического управления процессом электростатическое разрушение водоэмульсионных смесей в переменном электрическом поле секции 100 установки ЛК-6У». Произведена полная автоматизация процесса с подбором наиболее современных средств автоматизации. Разработана основная часть технической документации системы управления. Произведены необходимые расчёты системы автоматизации. Разработанная система управления предназначена для выполнения функций автоматического регулирования, преобразования сигналов и сигнализации параметров.

Технические решения по построению системы управления приняты на базе использования современных технических и программных средств. В частности центральная часть АСУТП построена с использованием приборов и систем ведущей фирмы Siemens.

Руководитель дипломного проекта Инков А.М.

Проект выполнен на кафедре «Автоматизации, телекоммуникаций и управления » ЮКГУ имени М. Ауезова.

Нормативные ссылки

В настоящем проекте использованы ссылки на следующие документы.

Использованные нормативные ссылки

Обозначение

Наименование

ВСН 205-84

Инструкция по проектированию электроустановок систем автоматизации технологических процессов

ГОСТ 2.708-81

Правила выполнения электрических схем цифровой и вычислительной техники

ГОСТ 2.755-87

Обозначения условные графические в схемах. Устройства коммутационные и контактные соединения

ГОСТ 2.754-72

Обозначения условные графические электрического оборудования и проводок на планах

ГОСТ 2.601-95

Эксплуатационная документация (ЕСКД)

ФС ЮКГУ 4.6-002-2004 СМК

Правила оформления учебной документации. Общие требования к графическим документам

СНиП 3.05.07-85

Системы автоматизации

ПТЭ

Правила технической эксплуатации электроустановок потребителей

ПТБ

Правила техники безопасности при эксплуатации электроустановок потребителей

ВСН-329-78

Инструкция по технике безопасности при монтаже и наладке приборов контроля и средств автоматизации


Определения, обозначения и сокращения

В проекте использованы следующие обозначения и сокращения.

Использованные в проекте нестандартные обозначения и сокращения.

Обозначение

Наименование

АСР

Автоматическая система регулирования

АСУТП

Автоматизированная система управления технологическим процессом

АТК

Автоматизированный технологический комплекс

ИМ

Исполнительный механизм

САУ

Система автоматического управления

СУ

Система управления

ТОУ

Технологический объект управления

ТП

Технологический процесс

ТСА

Технические средства автоматизации

УСО

Устройство связи с объектом

ЧМИ

человеко-машинный интерфейс, интерфейс человек - машина (англ. HMI)

ПЛК

Программируемый логический контролер (англ. PLC)

Введение

Актуальность темы проекта подтверждается тем, что результат данной разработки может быть широко внедрен на ряде аналогичных объектов нефтяной промышленности. Это позволит получить значительную экономию энергетических ресурсов и создать оптимальных условия работы технологического процесса гидродепарафинизации дизтоплива и обслуживающего персонала.

Научная новизна проекта состоит в применении современных средств автоматизации, которые независимо от обслуживающего персонала поддерживают заданный режим, работы оборудования и выключают оборудование, предупреждают возможность ошибочных действий персонала.

Практическая значимость состоит в том, что данный дипломный проект имеет место для реально использования на заводах с установкой ЛК-6У первичной обработки нефти С-100. Так как все данные по расчетам и контролю датчиков взяты из технологического регламента по комбинированной установке ЛК-6У

Оценка современного состояния решаемой научной проблемы показывает, что аналогичные существующая система управления объектом не удовлетворяет требованиям и возможностям, которые предъявляют к системам автоматизации современных производств т.к. не реализуют принципы централизованного двухуровневого управления с единым целевым критерием, используют морально устаревшую техническую базу автоматизации.

Задача проектирования может быть сформулирована, как создание проекта АСУТП, включая проработку вопросов информационного и технического обеспечения. Технические средства, использованные в проекта - продукция фирм «Siemens» ФРГ (микропроцессорная управляющая техника верхнего и нижнего уровней АСУТП) и Siemens (первичные и вторичные измерительные преобразователи и исполнительные устройства нижнего уровня АСУТП)

Объектом исследования в разрабатываемом проекте использован технологический процесс C-100 установки ЛК-6у.

Теоретическими и методологическими основами, используемыми в проекте, являются теоретические закономерности протекания технологического процесса C-100 установки ЛК-6у.

Практической базой, использованной при написании проекта, является современная номенклатура технических средств автоматизации ведущих фирм, нормативная, справочная и научно-техническая литература, программные средства современных персональных компьютеров.

1. Аналитический обзор

.1 Анализ процесса электрообессоливания и дегидрации нефти, как объекта управления

.1.1 Краткая характеристика процесса электрообессоливания и дегидратации нефти

На установке ЛК-6у вырабатывают продукты высокого качества: компонент автобензина с октановым числом 90-95 (исследовательский метод), гидро-очищенный керосин, малосернистое дизельное топливо с содержанием серы менее 0,2 % (масс.), мазут.

ЛК-6у включает процессы ее очистки от солей и воды, испарения основных фракций в трубчатых печах и разделения на фракции в ректификационных колоннах. Наиболее часто крекингу подвергают фракции нефти, конденсирующиеся при 300 - 500 С. Широко применяемый в крекинге алюмо-силикатный катализатор ( см. стр. Сильное, но обратимое отравление алюмосиликатного катализатора происходит при наличии в сырье азотистых соединений. Необратимо отравляется катализатор соединениями щелочных металлов. Снижают активность катализатора соединения никеля, железа, ванадия и других тяжелых металлов. Нарушается работа катализатора при значительном содержании водяных паров. Для крекинга применяют дистиллаты нефти, не содержащей значительных количеств катализаторных ядов, или же подвергают нефть ( или крекируемый дистиллят) очистке от сернистых соединений гидрированием[22].

Первичные процессы переработки не предполагают химических изменений нефти и представляют собой ее физическое разделение на фракции. Сначала промысловая нефть проходит первичный технологический процесс очистки добытой нефти от нефтяного газа, воды и механических примесей - этот процесс называется первичной сепарацией нефти[22].

Нефть поступает на НПЗ в подготовленном виде для транспортировки. На заводе она подвергается дополнительной очистке от механических примесей, удалению растворённых лёгких углеводородов (С1-С4) и обезвоживанию на электрообессоливающих установках (ЭЛОУ).

В состав комплекса ЛК-6У входят следующие установки:

С-100 - ЭЛОУ-АТ, мощностью 6 млн. т/год;

С-200 - каталитический риформинг, мощностью 1 млн. т/год;

С-300 - гидроочистка и депарафинезация дизельного топлива, мощностью 2 млн. т/год, после реконструкции в 2003г. - 1,1 млн. т/год;

С-400 - газофракционирование, мощностью 450 тыс. т/год.

Секция ЭЛОУ-АТ является головной в комбинированной установке ЛК-6у и предназначена для переработки частично стабилизированных нефтей с содержанием газа до 1,9% веса в смеси с газовым конденсатом [22].

Пуск комплекса ЛК-6У проходил поэтапно. В декабре 1984 года была пущена секция 100 (ЭЛОУ-АТ) установки ЛК-6У. В августе 1985 года сдаются в эксплуатацию ещё две секции, это - секция 200 (каталитическое риформирование) и секция 300/1, 300/2 (гидроочистка дизельного топлива и керосина).В этом же году пускается установка производства серы, предназначенная для получения элементарной серы из содержащегося в нефти и нефтепродуктах сернистых соединений В январе 1986 года сдаётся в эксплуатацию секция 400 (газофракционирующая установка) с этого времени завод начал работать по полной схеме и доводит мощность до 6 млн. тонн в год.

Комплекс ЛК-6У по первичной переработке нефти введен в эксплуатацию в 1978 году. Мощность по переработке нефти составляет 6 млн. тонн в год.

Глубина переработки нефти на установке ЛК-6У составляет 55 %.

На комплексе ЛК-6у в 1985-1992 годы ежегодно перерабатывали 7 млн. тонн нефти в год. В 1993- 2002 годы проектные мощности установки ввиду отсутствия сырья полностью не использовались. С 2003 года объемы переработки нефти из года в год увеличивались, в 2007 году на установке переработано 4,3 млн. тонн нефти, а в 2012 году было уже переработано 5,0 млн. тонн нефти. За последние пять лет на комплексе ЛК-6у выполнены большие объемы работ по модернизации и замене технологического оборудования, что позволяет сегодня выпускать нефтепродукты, соответствующие Евростандартам.

В результате технологического процесса получаются отдельные нефтяные фракции, качество которых удовлетворяет требованиям на сырье вторичных процессов комбинированной установки ЛК-6у [7].

В состав секции входят следующие блоки:

а) электрообессоливание;

б) атмосферная перегонка нефти;

в) стабилизация бензина.

Электрообессоливание нефти осуществляется по двухступенчатой схеме, предназначенной для удаления солей и пластовой воды из нефти.

Процесс производится с помощью физико-химических методов: ректификации, теплообмена.

Весь процесс состоит из следующих стадий:

а) электрообессоливание сырой нефти;

б) атмосферной перегонки нефти;

в) стабилизации бензина.

.1.2 Физико-химические основы функционирования процесса электроэлектрообессоливания и дегидратации нефти

В нефти, поступающий на установку, содержится вода до 1% веса, солей 1800 мг/л. Содержащаяся в нефти вода с растворимыми в ней солями, преимущественно хлоридами, являющихся не только ненужной примесью, но и вызывающих сильную коррозию оборудования и ухудшает качество газотурбинных и котельных топлив [30].

Растворенные в воде и находящиеся в нефти соли ведут себя по разному.

Хлористый натрий, почти не гидролизируется. Хлориды кальция и магния гидролизируются с образованием хлористого водорода даже при низкой температуре происходящего процесса.

MgCl2+ H2O®Mg(OH)Cl+HCl­ (1.1)(OH)Cl+H2O®Mg(OH)2+HCl (1.2)

Особенно сильно подвергается хлористо-водородной коррозии конденсационно-холодильная аппаратура. Для удаления солей вся нефть подвергается обессоливанию. С этой целью нефть интенсивно смешивается с водой, а образовавшаяся водная эмульсия воды в нефти разрушается и расслаивается в электрическом поле высокого напряжения электродегидраторов I и II ступени. Наиболее быстрое и полное разрушение нефтяных эмульсии достигается при подогреве нефти с применением эффективных реагентов - деэмульгаторов в нейтральной и слабощелочной среде, регулируемой подачи щелочи [35].

1.1.3 Принцип действия и конструктивное оформление процесса электрообессоливания и дегидратации нефти

Нефть поступает в низ электродегидратора через трубчатый распределитель с перфорированными горизонтальными отводами. Обессоленная нефть выводится из электродегидратора сверху через коллектор, конструкция которого аналогична конструкции распределителя. Благодаря такому расположению устройств ввода и вывода нефти обеспечивается равномерность потока по всему сечению аппарата. Отстоявшаяся вода отводится через дренажные коллекторы в канализацию или в дополнительный отстойник (в случае нарушения в электродегидраторе процесса отстоя). Из отстойника насосом жидкая смесь возвращается в процесс.

Таблица 1.1 - Характеристика исходного сырья, материалов реагентов, катализаторов, полуфабрикатов, изготавливаемой продукции

№ пп

Наименование материалов

Номер государственного и отраслевого стандарта

Показатели качества

Норма

Область применения изготовленной продукции


Нефть сырая

СТП.014.8718-80-026-90

1.Содержание воды, % вес 2.-Содержание хлористых солей, мг/л

не более 1.0 не более 1800

Сырьё для получения фракцций С-100


Бензин - отгон

СТП.014.8718 80-027-90

1.Фр. состав: температура не выше°С

не регламентирован

Из секции С-300-2 из секции С-300-1


Нефтепродукт ловушечный

СТП.014.8718-80-028-90

1.Содержание механических примесей,%в. 2.Содержание воды % в.

не более 0,07 не более 1,0

Кроме производственных. прямогонных специальных топлив


Газовый конденсат

СТП.014.8718-80-061-90

1.Масса хлористых солей, мг/л 2.Содержание воды, % в.

не более 10 более не 0,1

Сырьё для получения прямогонных фр.С-100


Обессоленная нефть

СТП.014.87180022-90

1.Содержание механических примесей,%в. 2.Содержание воды % в.

не более 5  не более 0.2

Кроме производственных. прямогонных специальных топлив


Из электродегидратора I ступени сверху не полностью обезвоженная нефть поступает под давлением в электродегидратор II ступени. В диафрагмовом смесителе 10 поток нефти промывается свежей химически очищенной водой, подаваемой насосом 8. Вода для промывки предварительно нагревается в паровом подогревателе 9 до 80-90°С; расход воды составляет 5-10 % (масс.) на нефть.

Обессоленная и обезвоженная нефть с верха электродегидратора II ступени отводится с установки в резервуары обессоленной нефти, а на комбинированных установках она нагревается и подается в ректификационную колонну атмосферной установки.

Уровень воды в электродегидраторах поддерживается автоматически. Часть воды, поступающей в канализацию из электродегидраторов I и II ступеней, проходит смотровые фонари для контроля качества отстоя.

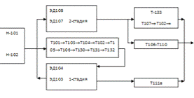
Первый поток нефти приходит через трубное пространство теплообменников Т-101 (1-го циркуляционного орошения колонны К-102), Т-103 (II-го циркуляционного орошения К 102), Т-104 (фракции 230-250С0). Температура нефти на выходе из теплообменников Т-104, Т-103, регулируется прибором, клапан которого установлен на байпасе (теплообменник Т-104, регулируется регулятором), теплоносителя теплообменника Т-107 (фракция 2300-2500) [14].

Второй поток нефти проходит через трубное пространство теплообменников Т-103 (1-го циркулярного орошения К-102), Т-105 (II-го циркулярного орошения К-106) (мазута). Температура нефти на выходе из теплообменника Т-106 регулируется прибором, клапан которого установлен на байпасе трубопровода теплоносителя теплообменника Т-103 (мазут).

Третий поток нефти проходит последовательно теплообменников Т-130 (дизельное топливо), Т-131 (2-го циркулярного орошения), Т-132 (1-го циркулярного орошения колонны К-102), Т-132, Т-132а/мазут. Расход регулируется клапанов регулятора, который установлен на байпасе трубопровода, ведущего к Т-131.

Для усреднения температуры три потока нефти после Т-104Ю Т-132а и Т-106 объединяются вместе, затем нефть четырьмя потоками (параллельными) поступает в электродегидраторы 1-ой ступени: ЭД-101, ЭД-102, ЭД-103, ЭД-104 [28].

В схеме предусмотрена подача 2%-го раствора содо-щелочи из Е-106 насосом Н-140 (Н-141) в трубопровод нефти перед ЭД-101¸ЭД-104 для предупреждения соляно-кислой коррозии сырьевых теплообменников, а также после теплообменников Т-110, Т-111а.

Нагретая до 1200°С нефть смешивается с горячей промывной водой, подаваемой из емкости Е-127 насосом Н-170 (Н-171) перед ЭД-101 ¸ ЭД-104.

Постоянство подачи воды автоматически поддерживается регулятором, клапан которого установлен на выходе насоса Н-170 (Н-171).

Горячая промывная вода поступает в Е-127 из электродегидраторов 2-ой ступени: ЭД-105¸ЭД-108.

В качестве рециркулянта дренажная вода поступает из 1 ступени электроэлектрообессоливания и дегидратации нефти из Е-109, забирается насосами Н172¸Н-173 и подается в поток нефти до электродегидраторов 1-ой ступени ЭД-101¸ЭД-104.

Расход рециркулируемой воды поддерживается регулятором, клапан которого установлен на трубопроводе, ведущем в Т-109.

Также предусмотрена возможность подачи воды из Е-126 насосами Н-133, Н134 в поток нефти ЭД-101¸ЭД-104.

После смешивания нефти с водой эмульсия нефти поступает в электродегидраторы 1 ступени: ЭД-101¸ЭД-104 включенных параллельно.

Расход общего потока на выходе в каждый электродегидратор 1 ступени регистрируется прибором. Электродегидраторы представляют собой горизонтальные цилиндрические аппараты емкостью 160 м3, работающие при температуре 1400С и давления 14 атмосфер.

Нефть в электродегидраторы вводится снизу через маточники, создающие равномерный поток нефти в электрическом поле высокого напряжения снизу вверх электродегидратора.

В электрическом поле высокого напряжения с применением деэмульгатора происходит разрушение эмульсии и разделение воды и нефти.

Частично обезвоженная и обессоленная нефть сверху поступает в электродегидраторы 1 ступени ЭД-101-ЭД-104, затем в электродегидраторы 2-ой ступени ЭД-105-ЭД-108. В поток нефти перед элетродегидраторами подается смесь свежей и оборотной воды из емкости Е-126, постоянство воды автоматически поддерживается регулятором, клапаном которого установлен на выкиде Н-133 (Н-134). В качестве рецикли и свежей воды подается соленая вода из емкости Е-127.

Расход эмульсии нефти с водой в каждый электродегидратор 2-ой ступени регистрируется приборами. Солевой раствор автоматический с низа электродегидраторов 1-ой ступени ЭД-101-ЭД-104 сбрасывается в отстойник Е-109 через клапаны регуляторов уровня раздела фаз, а из электродегидраторов 2-ой ступени ЭД-105-ЭД-108 через клапаны регуляторов уровня раздела фаз в емкость Е-127, избыток давления дренажной воды из Е-127 по переливной линии перетекает в Е-109. Верхний уровень нефти электродегидраторов контролируется поплавковыми уровнемерами, связанными с подачей напряжения на повышающем трансформаторе при низком уровне нефти (при образовании газовой подушки) снижается подача напряжения на электроды электродегидраторов. Сброс нефти от предохранительных клапанов электродегидраторов ведется в колонку К-101. Отстойник Е-109 представляет собой горизонтальную цилиндрическую емкость, объемом 160 м3, работающую при температуре до 1400 С и давления 10 атм. Отстоявшаяся нефть из емкости Е-109 через клапан регулятора давления, направляется в приемную линию сырьевого насоса Н-101, Н-102 (103, 103а), предварительно охладившись в холодильнике Х-105, Х-116а (1-секция) до температуры 500С. Солевой раствор из емкости Е-109 непрерывно отводится в воздушные холодильники Х-113, Х-144, Х-116, Х-116а, охладившись до температуры 50-600С сбрасывается с установки частично в нефть перед электродегидраторами 1 ступени ЭД-101-ЭД-104 в качестве рецикла через клапаны на байпасах сырьевого трубопровода. Уровень солевого раствора регулируется регулятором, клапан которого установлен не линии откачки в холодильнике К-133-116а. Отстоявшаяся нефть из емкости Е-127 по переливной линии поступает в емкость Е-109. Давление в емкости Е-127 измеряется местным прибором. Необходимое давление на потоках нефти после электродегидраторов автоматически поддерживается с помощью регулятора давления, клапаны которого установлены на входе нефти в теплообменники Т-101, Т-102.

Постоянство нефти поддерживается регулятором расхода с коррекцией по уровню в колонке К-101.

Расход нефти на потоках замеряется объемными счетчиками. Вода из емкости Е-102 откачивается в линию солевых стоков насосами Н-150 (Н-151). Уровень воды в емкости Е-102 регулируется регулятором раздела фаз, клапан которого установлен на выкидной линии насосов.

Для подавления коррозии в холодильниках - конденсаторах ХК-106-ХК-110 и холодильнике Х-131 в шлемовую линию подается 2%-ный раствор ИКБ-2 насосами Н-138 (Н-139). Расход деэмульгатора в шлемовую линию и в линию острого орошения замеряется ротаметрами и регулируется производительностью промышленного насоса. Для подавления хлористо-водородной коррозии в холодильниках-конденсаторах КХ-101-КХ-110 и в холодильнике Х-130 (Х-131 в шлеме К-101, колонны К-102 подается также аммиачная вода (2% раствор) насосами Н-136 (Н-137) из емкости Е-106.

Балансовый избыток фракции от насосов Н-112 (Н-113) подается в емкость Е-103, где смешивается с фракцией Н-К-1200С,, полученный из К-101.

.1.4 Описание управления стадии электрообессоливания и дегидратации нефти

В существующей системе автоматизации применены приборы и регуляторы системы «Старт», удовлетворяющие требованиям пожаро - и взрывобезопасности производства. В качестве исполнительных механизмов в производстве применены клапаны с пневмоприводом.

Предусмотрено дистанционное регулирование, контроль технологических параметров, применение щитов управления. На щиты оператора вынесенные параметры, характеризующие безопасную работу данного производства. Дистанционное управление крупногабаритными задвижками а также отключение со щита оператора отдельных групп электрооборудования (электродвигателей насосов).

В настоящее время развитие научно-технического прогресса идет ускоренными темпами, поэтому средства автоматизации удовлетворяющие требованиям прогресса в год ввода установки в эксплуатацию на данный момент времени устарел. Кроме этого, большинство приборов сняты с производства, либо снимаются в данное время [4].

Кроме того, пневматические средства автоматизации имеют большое запаздывание сигнала, которое с увеличением расстояния передачи сигнала растет. Также возможны частные [5] утечки сигнала по линии пневмотрасс, которые трудно обнаружить. Большое количество датчиков и информации, поступающей от датчиков, значительно усложняют работу по обслуживанию, по контролю за ходом технологического процесса.

Рисунок 1.1 - Схема заполнения колонны К-101

Пуск установки.

Мероприятия по пуску производятся по следующей последовательности:

принять в сырьевые резервуары парка нефть;

Проверить состояние оборудования, приборов КИПиА, получит анализ сырья.

Закрыть задвижки.

Открыть задвижки на линиях выхода нефти из элктродегидраторов ЭД101-ЭД108

а) на дренажных электродегидраторах ЭД101-ЭД108

б) на дренаже отстойников Е-109, Е-127.

г) отглушить дренажи колонн, теплообменников, емкостей и т.д.

Открыть задвижки на воздушниках и пробоотборниках ЭД101-ЭД108.

Открыть задвижку на линии нефти на установку и по байпасным линиям теплообменников Т101,Т102-Т106, заполнить последовательно электродегидраторы ЭД101-ЭД108 до уровнемера.

По мере заполнения электродегидраторов закрыть воздушники и пробоотборники.

Подготовить схему для заполнения колонны К101-102

Открыть воздушники на емкостях Е-101, Е103.

Включить воздушные холодильники-конденсаторы ХК101-ХК105а и подготовить схему: К101-ХК101-ХК105а, ХК121а, Е101, Х124, Е103 на емкости Е103 открыть воздушники.

Включить насосы Н101-Н103а и по схеме начать заполнять до норм уровня колонны К101.

Перед приемом нефти или нефтепродуктов в систему необходимо продуть инертным газом все аппараты и трубопроводы.

Включить холодильники-конденсаторы воздушного охлаждения: ХК106-110, ХК111, ХК112 и подготовить схему: К102-ХК108-ХК110-ХК112-Е108 на емкостях Е-102 открыть воздушники.

Принять нефть на печные насосы Н107 (Н108), Н104-Н106 и на малых расходах заполнить змеевики печи П101, набрать нормальный уровень в колонне К102.

.1.5 Результаты анализа технической литературы и патентных материалов

Согласно задания на проектирование, в данном разделе ставится задача проведения патентного поиска, с целью изучения технических характеристик, области применения, спектра технических возможностей приборов и средств автоматизации применяемых в химической, нефтехимической и других отраслях экономики Республики Казахстан.

В первую очередь, необходимость проведения такого рода исследований объясняется тем, что в различные сферы экономики поступают зарубежные инвестиции, в том числе приборы и системы автоматизации передовых в этом отношении развитых стран. Поэтому проведение подобного анализа носит полезный характер для грамотного вовлечения определенного комплекса технических средств автоматизации в процесс управления и контроля технологических процессов. Во-вторых, анализ технической литературы и патентных материалов позволяет технически правильно принимать решения по выбору и обоснованию, приобретению и монтажу приборов, средств и систем автоматизации. В третьих, анализ технических и программных средств на основе передовых технологий изготовления и широкого внедрения, позволяет в конечном итоге, существенно снизить затраты на приобретение, поставку и тем самым повысить технико-экономическую эффективность разрабатываемой системы автоматизации.

На основе инженерного анализа и синтеза, ниже приведены принципы действия и технические характеристики ПрСА, представляющие наибольший интерес как для системы контроля и управления процесса электрообессоливания и дегидратации нефти, так и для всей нефтехимической промышленности.

.2 Системно-технический синтез системы управления

.2.1 Цель создания, критерии управления, требования к системе управления

Целью создания системы автоматизации является поддержание основных и вспомогательных параметров технологического процесса электрообессоливания и дегидратации нефти, в пределах предусмотренных регламентом [36], а также достижения максимального экономического эффекта путем ввода в процесс управления микропроцессорной техники, и использования возможностей персональных ЭВМ, создания благоприятных и комфортных условий для обслуживающего персонала, что в конечном итоге приводит к повышению технико-экономических показателей и соответственно к улучшению качества выходного продукта.

Проектируемая система автоматизации и информатизации должна обеспечить:

максимальный выход готового продукта, согласно технологическому регламенту;

постоянный контроль за ходом технологического процесса;

стабилизацию всех параметров, существенно влияющих на протекание процесса;

обеспечение безопасных условий работы;

осуществление мер по охране окружающей среды.

благоприятные условия для эффективной работы оперативного работы оперативного персонала путем создания микроклимата, использованию возможностей ПЭВМ;

создание автоматизированных рабочих мест (АРМ) для эффективного приема, отработки и обмена информацией;

возможности работы с сетью передачи данных;

снижение капиталовложений;

использование преимуществ модульной системы автоматизации.

Если проектируемая система будет удовлетворять всем требованиям, то мы получим стабильную работу процесса электрообессоливания и дегидратации нефти.

Поставленную выше задачу решать с учетом для всего процесса очень трудоёмко, так как имеется большое число факторов влияющих на ход процесса. Но для обеспечения анализа, можно весь процесс разбить на отдельные элементы, то есть произвести декомпозицию [10].

Основная цель декомпозиции - разделение системы на части, имеющие меньшую сложность, с целью обеспечения условий для анализа и синтеза подсистем, для проектирования, построения, внедрения, эксплуатации и совершенствования систем управления.

Первой проблемой декомпозиции системы управления является разделение системы на части с меньшим числом элементов и связей - с меньшим числом переменных величин. Обычно систему разделяют таким образом, чтобы подсистемы поддавались какой - либо классификации.

Решение такой задачи для всего процесса очень трудоемко [2], а иногда невозможно, ввиду большого числа факторов влияющих на весь ход процесса. Поэтому весь процесс разбивается на отдельные типовые участки, аппараты и необходимо провести практический анализ основных аппаратов, как объектов управления.

Типовые аппараты:

электродегидраторы (поз.ЭД101-ЭД108);

емкости (поз.Е105,Е106,Е109,Е111,Е126,Е127);

теплообменники (поз.Т101-Т114);

холодильники (Х101,Х102,Х105,Х113-116а).

1.2.2 Обоснование выбора управляющих функции системы управления

Анализ электродегидратора ЭД1-ЭД8.

Для электродегидратора основным параметром является уровень нефти. Уровень является косвенным показателем гидродинамического равновесия в аппарате. Постоянство уровня свидетельствует о соблюдении материального баланса [7], когда приток жидкости равен стоку, и скорость изменения уровня равна нулю. Следует отметить, что «приток» и «сток» здесь являются обобщенными понятиями. В общем случае изменение уровня описывается уравнением вида:

×dt/dt=Gвх-Gвых±Gоб (1.1)

где S - площадь горизонтального сечения аппарата;вх,Gвых - расходы жидкости на входе в аппарат и выходе из него;об - количество жидкости, образующейся в аппарате в единицу времени.

В зависимости от требуемой точности поддержания уровня [2], применяют непрерывное регулирование, при котором обеспечивается стабилизация уровня на заданном значении. Особенно высокие требования предъявляются к точности регулирования уровня в теплообменных аппаратах, в которых уровень жидкости существенно влияет на тепловые процессы. Рассмотрим три варианта регулирования уровня:

а) изменением расхода жидкости на входе в аппарат;

Рисунок 1.2 - Регулирование уровня в ЭД-108 на притоке

б) изменением расхода жидкости на выходе из аппарата.

Рисунок 1.3 - Регулирование уровня в ЭД-108 на стоке

в) регулированием соотношения расходов жидкости на входе в аппарат и выходе из него с коррекцией по уровню (каскадная АСР).

Рисунок 1.4 - Каскадная схема регулирования расхода нефти с коррекцией по уровню в ЭД-108

Проанализировав три варианта регулирования уровня нефти в электродегидратора ЭД108, можно сделать вывод, что для оптимального протекания обессоливания и гидратации нефти с позиции обеспечения точности и быстродействия наиболее приемлем вариант показанный на рисунке 2.3

Анализ теплообменника поз. Х101, Х102

Особенности этих аппаратов заключается в том, что в них происходят снижение температуры фракций из К102 до значений 250-2800С.

Температура является показателем термодинамического состояния системы и используется как выходная координата при регулировании тепловых процессов.

Для выявления факторов, влияющих на температуру жидкости, составим основные уравнения, описывающие процессы в теплообменнике:

жGрж(qвых-qвх)=Gprn(Рn)-qnot(1.2)

Уравнение материального пространства:

dt/dt = Gn - Gk = O(1.3)

Уравнение теплоотдачи через стенку трубы:

=kT ×dFT(qn-q),(1.4)

где: q-тепловой поток через стенку.

Принципиальная схема парожидкостного теплообменника и схема теплообмена и схемы теплообмена в нем:

Рисунок 1.5 - Принципиальная схема паро-жидкостного теплообменника

Рассмотрим несколько вариантов систем регулирования выходной температуры технологического потока в паровых теплообменниках:

Вариант №1. Одноконтурная замкнутая АСР (рисунок 2.5.а) при использовании ПИ и ПИД регулятора гарантирует регулирование температуры без статической ошибки, однако при сильных возмущениях по расходу или температура жидкости может оказаться неудовлетворительным.

Вариант №2. Введение динамической компенсации возмущений по Gж или qвх оказывается нецелесообразным, так как теоретические компенсаторы с передаточными функциями:

(P)=-(Wb1(P))/Wp(P)=(-k1t-pz(Tkr+1)(T2P+1)(T4p+1))/(kp(1-be-pz)(T4P+1)2) (1.5)

Rk1(P)=-(Wb2(P))/Wp(P)=(-k2t-pz(Tkr+1)(T2P+1)(T4p+1))/(k1(1-be-pz))(1.6)

физически нереализуемы, а использование приближенных компенсаторов может оказаться неэффективным. Примером может служить каскадная АСР (рисунок 2.5б).

Рисунок 1.6 - Схемы автоматизации теплообменных аппаратов

Вариант №3. Каскадная АСР системы регулирования температуры (или давления) в межтрубном пространстве с коррекцией задания по qвых (рисунок 2.5б) будет эффективной при сильных возмущениях по давлению или температуре греющего пара. Температура (или давление) в кожухе в данном случае играет роль промежуточной координаты, которая быстрее реагирует на эти возмущения, чем выходная температура жидкости.

Вариант №4. Если требуется высокое качество регулирования, целесообразно применение схемы с байпасным технологическим потоком вокруг теплообменника и последующим смешением нагретого и холодного потоков.

В этом случае появляется дополнительное управляющее воздействие-разделение потоков G1 и G2. На рисунке 2.6 показан пример системы автоматизации такого теплообменника.

Рисунок 1.7 - Схема автоматизации теплообменников с байпасным технологическим потоком

1.2.3 Обоснование выбора информационных функций системы управления

Для предотвращения аварии, пожаров, взрывов, выхода из строя оборудования применяются устройства защиты. При срабатывании аварийной сигнализации они возде1йствуют на процесс (открывая или закрывая технические магистрали; включая или отключая электродвигатели и электрооборудование), таким образом. чтобы ликвидировать критическое состояние объекта управления с наименьшими потерями [28].

В отношении пожаро- и взрывоопасности перерабатываемых на колоннах отбензинивания и атмосферной сигнализации, подлежат все параметры предельного значения. Достигнуть описанной выше цели автоматизации технологического процесса возможно в том случае, если будут компилироваться такие основные технические параметры, как:

температура в технологических аппаратах;

давление в технологических аппаратах и трубопроводах;

расход и качество исходных и вспомогательных продуктов технологического процесса;

уровень веществ в аппаратах.

Данный технологический процесс является высокотемпературным, пожаро- и взрывоопасным.

Система управления должна обеспечить достижение цели управления за счет заданной точности поддержания технологических регламентов в любых условиях производства при соблюдении надежной безаварийной работы оборудования и требований взрыво- и пожаробезопаснсти. При этом важно, чтобы она была по возможности проста и легка в эксплуатации. Главной задачей при разработке системы управления является выбор параметров, участвующих в управлении, т.е. тех параметров, которые необходимо регулировать, контролировать и анализировать и по значениям которых можно определить предаварийное состояния технологического объекта управления, иными словами, разрабатывается стратегия управления технологическим процессом. При этом необходимо получить наиболее полное представление о технологическом объекте управления, имея минимально возможное число выбранных параметров. Основные решения принятые в проекте по выбору и обоснованию режимных параметров, в доступной и наглядной форме приведены в таблице 2.1.

Таблица 1.2 - Выбор и обоснование параметров контроля, регулирования и сигнализации

2. Технологическая часть

.1 Информационное и программное обеспечения системы управления

.1.1 Описание разработанной системы классификации и кодирования

Кодировка технологического оборудования

Для классификации и кодирования технологических аппаратов мною принята следующая система кодирования, суть которой в том, что технологический аппарат или механическое оборудование имеет буквенное - цифровое обозначение. Буква отражает название аппарата:

ТП - теплообменник;

К - колонна;

ЭД - электродегидратор;

ХК - воздушный холодильник-конденсатор;

Х - водяной холодильник;

Е - емкость;

Н - насосы.

Потоки закодированы следующим образом:

ОН - обессоленная нефть;

Ц1 - I - Ц.О;

Ц2 - II - Ц.О;

Ц3 - III - Ц.О;

ИК - 2% ингибиторный раствор ИКВ-2;

ПБ - пары бензина;

В - сбрасываемая вода;

Ф1 - фракция 140-1800С;

Ф2 - фракция 180-2500С;

Ф3 - фракция 250-3500С;

ГС - горячая струя;

Т - топливо.

Кодировка источников текущей информации объекта управления

Если же параметр измеряется в аппарате, то код аппарата-источника и код аппарата-приемника совпадают.

Параметры контролируемые, измеряемые датчиками закодированы следующими обозначениями:

Т-температура;расход;концентрация;давление;уровень.

Таблица 2.1 - Кодировка источников информации

Х

ХХ

ХХ

Х

Код измеряемого параметра

Код аппарата источника для данного потока

Код аппарата куда поступает данный поток

Вид среды в потоке


Если же параметр измеряется в аппарате, то код аппарата-источника и код аппарата-приемника совпадают.

Параметры контролируемые, измеряемые датчиками закодированы следующими обозначениями:

Т-температура;расход;концентрация;давление;уровень.

Например ТК/К/ПБ обозначает температуру бензиновых паров в отбензинивающей колонне К-1.

Если поток приходит извне, то вместо кода источника ставится ОО. Например ООК/ОН - расход обессоленной нефти в отбензинивающую колонну К-1.

Если поток уходит за пределы расширенного технологического процесса, то вместо кода аппарата-приемника ставят 9а.

Например ХI99В - расход воды из холодильника ХI.

Кодировка задач АСУТП

Для описания функции АСУТП (управляющих и информационных) принята система кодирования задач, при решении которой используется значение данного параметра. Эта система состоит из условных обозначений, раскрывающих, где будет использован каждый параметр[9]. Эти обозначения состоят из следующих символов:

Н - накопление информации в памяти УВК;

М - отображение информации на экране монитора;

В - постоянный контроль на вторичном приборе;

С - сигнализация предельных значений;

П - печать;

Э - технико-экономический расчет;

Р - регулирование.

Разработка паспорта измеряемых параметров

Таблица 2.2 - Паспорт измеряемых параметров

Код параметра

Ед. изм

Значение параметров

Код зада-чи

Класс точности



Номинальный

Предаварийный

Аварийный

Скорость измерения



1

2

3

4

5

6

7

8

9

10

11

11

Т1К1К1

120

160

170

200

300

10С/ сек

30С/ сек



Т2К1К1

115

160

170

200

220

300

1

5



Т3К1К1

170

210

225

250

250

350

4

5



Т4К1К1

115

160

170

200

220

270

2

5



ТТ1К1

210

250

250

290

250

300

2

5



ТТ1К1

210

250

250

290

250

300

2

5



ТХ12Х12

50

70

20

90

10

200

1

5



ООТ10Н

м3/ч

300

350

200

400

200

500

10м3/ч

20м3/ч



К1К1

м

0

1

0

1,5

0

2

0,07 м/мин

0,09 м/мин



Е311Б

м3/ч

0

40

0

50

0

70

1 м3/ч

8 м3/ч



Е3Е3

м

0

2

0

2,5

0

3

-

-



Е1Е1

-

0

2

0

2,5

0

3

-

-



Е1Е1

-

0

0,6

0

1

0

1,5

-

-



ООТ11

м3/ч

490

520

490

550

490

650

10 м3/ч

20 м3/ч



К2К2

м

0

1

0

1,5

0

2

0,7 м/мин

0,09 м/мин



Е2Е2

-

0

0,6

0

0,9

0

1,5

0,04

0,05



Е111

рН

0

10

0

12

0

15

-

-



Е211

-

0

10

0

12

0

15

-

-



00К2АВ

м3/ч

10

12

10

14

10

25

0,95 м3/ч

1 м3/ч



Н1Н10Н

м3/ч

250

400

250

450

250

550

10

20



ООК1С

-

50

90

50

100

50

200

5

10



Т1К1ОН

-

110

150

110

170

110

200

3

5



Т2К2НБ

-

100

130

100

150

100

170

0,9

4



РООН1

МПа

0

0,84

0

2

0

3

0,08 МПа/с

0,09 МПа/с




2.1.2 Разработка видеокадров для SCADA-системы

В комплект АСУ входит устройство отображения информации - монитор. На экран монитора оператор может вызвать любой видеокадр управляемого им процесса, на который выводятся цифровая информация, данные о нарушении режима, о работе или остановке оборудования и т.п.

Интерфейс оператора служит средством общения человека с котроллером, которая ведется на двух уровнях: на первом выбирается режим работы контроллера, изменяется сигналы задания и ручного управления, контролируется значение технологических параметров; на втором устанавливается требуемая конфигурация регулирующего контура, выбираются алгоритмы управления и параметры статической и динамической настройки контура.

Примеры форм видеокадров и трендов, облегчающих работу оператора по управлению процессом, приведены на рисунках 2.1 - 2.3

Рисунок 2.1 - Вид видеокадра С-100 Лк 6у

Рисунок 2.2 - Вид видеокадра отдельной колонны К-102

Рисунок 2.3 - Вид видеокадра первой группы теплообменников

.1.3 Выбор и обоснование программного обеспечения АСУТП

В соответствии с заданием в проекте нами использована система LabVIEW. Lab VIEW или Laboratory Virtual Instrument Engineering Workbench [14, 15] (Среда разработки лабораторных виртуальных приборов) представляет собой среду графического программирования, которая широко используется в промышленности, образовании и научно-исследовательских лабораториях в качестве стандартного инструмента для сбора данных и управления приборами. LabVIEW - мощная и гибкая программная среда, применяемая для проведения измерений и анализа полученных данных. LabVIEW - многоплатформенная среда: вы можете использовать ее на компьютерах с операционными системами Windows, MacOS, Linux, Solaris и HP-UX. Персональные компьютеры являются более гибкими инструментами, чем традиционные измерительные приборы, поэтому создание собственной программы на LabVIEW, или виртуального прибора (ВП), является довольно несложным делом, а интуитивно понятный пользовательский интерфейс в среде LabVIEW делает разработку программ и их применение весьма интересным и увлекательным занятием.

Концепция LabVIEW сильно отличается от последовательной природы традиционных языков программирования, предоставляя разработчику легкую в использовании графическую оболочку, которая включает в себя весь набор инструментов, необходимых для сбора данных, их анализа и представления полученных результатов. С помощью графического языка программирования LabVIEW, именуемого G (Джей), вы можете программировать вашу задачу из графической блок-диаграммы, которая компилирует алгоритм в машинный код. Являясь превосходной программной средой для бесчисленных применений в области науки и техники, LabVIEW поможет вам решать задачи различного типа, затрачивая значительно меньше времени и усилий по сравнению с написанием традиционного программного кода.это приложение разработки программы, очень похоже на C или БЕЙСИК, или NI LabWindows. Однако, LabVIEW отличается от тех приложений в одном важном отношении. Другие системы программирования используют текстово - основанные языки, чтобы создать строки программы, в то время как LabVIEW использует графический язык программирования, G, чтобы создавать программы в форме блок-схемы. Таким образом LabView - универсальная среда для разработки систем сбора, обработки данных и управления экспериментом, включающая обширную библиотеку функций, методов анализа (спектральный и корреляционный анализ, вейвлетный анализ, методы фильтрации, статистическая обработка и пр.), библиотеки драйверов устройств, выполненных в наиболее распространенных стандартах (plug-in board, GPIB/IEEE-488, CAMAC, VXI/VME, PXI/PCI, SCXI). Основой среды является графическое (G) программирование на простом и наглядном языке блок-диаграмм, состоящих из функциональных узлов и связей между ними

2.2 Структурные схемы управления и контроля

При разработке проекта автоматизации в первую очередь необходимо решить, с каких мест те или иные участки объекта будут управляться, где будут размещаться пункты управления, операторские помещения, какова должна быть взаимосвязь между ними, т. е. необходимо решить вопросы выбора структуры управления. Под структурой управления понимается совокупность частей автоматической системы, на которые она может быть разделена по определенному признаку, а также пути передачи воздействий между ними. Графическое изображение структуры управления называется структурной схемой. Хотя исходные данные для выбора структуры управления и ее иерархии с той или иной степенью детализации оговариваются заказчиком при выдаче задания на проектирование, полная структура управления должна разрабатываться проектной организацией.

Выбор структуры управления объектом автоматизации оказывает существенное влияние на эффективность его работы, снижение относительной стоимости системы управления, ее надежности, ремонта-способности и т.д.

Система автоматизации состоит из объекта автоматизации и системы управления этим объектом. Благодаря определенному взаимодействию между объектом автоматизации и системой управления система автоматизации в целом обеспечивает требуемый результат функционирования объекта, характеризующийся параметрами х1, х2,..., хn.

Рисунок 2.4 - Структурная схема системы автоматизации

К этим параметрам можно отнести, например, величины, характеризующие целесообразный конечный продукт технологического процесса, отдельные параметры, определяющие ход технологического процесса, его экономичность, обеспечение безаварийного режима и т.д.

Кроме этих основных параметров, работа комплексного объекта автоматизации характеризуется рядом вспомогательных параметров y1, y2,... yi, которые также должны контролироваться и регулироваться (например, поддерживаться постоянными). К такого рода параметрам можно отнести, например, величины, характеризующие работу установок подготовки технологического пара, насосных станций оборотного водоснабжения и т. д.

От этих установок требуется только подача на вход технологической установки сырья и энергоносителей с заданными параметрами. При этом необходимая дозировка подачи сырья и энергоносителей осуществляется средствами управления, относящимися к технологической установке.

В процессе работы на объект поступают возмущающие воздействия f1, f2,... fi, вызывающие отклонения параметров x1, х2,..., хn от их требуемых значений. Информация о текущих значениях x1, х2,..., хn, у1, у2,..., yi поступает в систему управления и сравнивается с предписанными им значениями g1, g2,..., gk, в результате чего система управления вырабатывает управляющие воздействия E1, E2,…, Em для компенсации отклонений выходных параметров.

Таким образом, объект автоматизации в общем случае состоит из нескольких в большей или меньшей степени связанных друг с другом участков управления. Участки управления физически могут представляться в виде отдельных установок, агрегатов и т. д. или в виде локальных каналов управления отдельными параметрами одних и тех же установок, агрегатов и т. д.

В свою очередь, система управления в зависимости от важности регулируемых параметров, круга работников эксплуатационного персонала, которым необходимо знать их значения для осуществления оптимального управления объектом, в общем случае должна обеспечивать разные уровни управления объектом автоматизации, т. е. должна состоять из нескольких пунктов управления, в той или иной степени взаимосвязанных друг с другом.

С учетом изложенного структуры управления объектом автоматизации могут быть в частных случаях одноуровневыми централизованными, одноуровневыми децентрализованными и многоуровневыми. Одноуровневые системы управления, в которых управление объектом осуществляется с одного пункта управления, называются централизованными. Одноуровневые системы, в которых отдельные части сложного объекта управляются из самостоятельных пунктов управления, называются децентрализованными.

Структурные схемы одноуровневых централизованных и децентрализованных систем приведены на рисунке 2.5, на котором стрелками показаны только основные потоки передачи информации от объекта управления к системе управления и управляющие воздействия системы на объект управления. На рисунке 2.5 отдельные части сложного объекта управления, управляемые соответственно с пунктов ПУ1 - ПУ3, разделены штриховыми линиями.

Одноуровневые централизованные системы применяются в основном для управления относительно несложными объектами или объектами, расположенными на небольшой территории. Большинство промышленных объектов в настоящее время представляет собой сложные комплексы, отдельные части которых расположены на значительном расстоянии друг от друга.

Рисунок 2.5 - Примеры одноуровневых систем управления

.2.1 Описание выбранной системы

В дипломном проекте использована АСУТП с двухуровневой системой управления

Двухуровневая (система) структура управления и контроля обеспечивает высокую надежность, оперативность, ремонтопригодность и обладает рядом достоинств:

возможностью получения высоких показателей надежности за счет расщепления АСУТП на семейство сравнительно небольших и менее сложных автономных подсистем и дополнительного коллективного резервирования каждой из этих подсистем через сеть; применение более надежных средств микропроцессорной вычислительной техники;

большой гибкостью при композиции и модернизации технического и программного обеспечения, возможностью легкого наращивания вычислительных возможностей АСУТП;

экономией дефицитного кабеля.

При этом легко решается оптимальный уровень централизации управления с минимальным количеством средств технологического контроля, управления и линий связи между ними.

Структурная система АСУ ТП представляет собой двухуровневую систему супервизорного типа, состоящую из следующих уровней:

нижний уровень - уровень объекта, на котором осуществляется контроль и регулирование параметров технологического процесса при помощи технических средств, находящихся непосредственно на технологическом объекте управления и щитах и представляют собой: первичные преобразователи (датчики) для сбора информации о ходе технологического процесса, вторичные приборы, электроприводы и исполнительные механизмы для реализации регулирующих и управляющих воздействий, программируемые логические контроллеры, которые могут выполнять функции сбора и обработки информации о параметрах технологического объекта управления и исполнительных механизмов;

верхний уровень - операторский пункт, который включает, прежде всего, одну или несколько рабочих станций, представляющих собой автоматизированные рабочие места оператора; здесь же может быть размещен сервер базы данных; в качестве рабочих станций обычно используются промышленные персональные компьютеры различных конфигураций; рабочие станции предназначены для отображения хода технологического процесса и оперативного управления посредством человеко-машинного интерфейса, эти задачи призваны решать SCADA-системы.

Управление осуществляется из центрального пункта управления (ЦПУ), где размещены АРМ операторов, обслуживающих секции установки.

Учитывая повышенные требования к надежности систем контроля и управления взрывоопасных производств, применены контроллеры типа SIMATIC S7-300 фирмы Siemens.

Рисунок 2.6 - Пример двухуровневой АСУТП

Контролеры SIMATIC S7-300 фирмы Siemens являются мощным вычислительным средством и способны выполнять задачи любой сложности.

Контроллер обеспечивает непрерывный опрос датчиков, диагностику модулей.

Технические характеристики контроллера зависят от выбора установленных модулей. Связь контроллера и устройств нижнего уровня осуществляется через станцию распределенного ввода-вывода ЕТ200М и сеть PROFIBUS-DP.

В состав контроллера входит:

каркас;

центральный процессор cpu 315-2dp;

блок питания ps -307;

коммуникационный процессор cp 343-1;

центральный процессор cpu 315-2dp;

блок питания ps -307.

2.3 Аппаратурно-технический синтез системы управления

.3.1 Выбор и обоснование технического обеспечения для верхнего уровня АСУТП

На верхнем уровне управления выполним выбор и обоснование персональных компьютеров. Как сказано выше верхний уровень это уровень системы ЧМИ и уровень базы данных.

На верхнем уровне АСУТП в проекте использован комплект промышленного компьютера SIMATIC PC фирмы Siemens (ФРГ) [16, 19, 20]. Основное его назначение: обеспечение оператора информацией о протекании процесса (выдача видеокадров); расчет технико-экономических показателей; расчет и выдача оптимальных заданий контроллерам нижнего уровня АСУТП; подготовка и передача информации о процессе; накопление информации о процессе; распечатка выходных документов АСУТП.

Нами выбраны промышленные компьютеры SIMATIC PC, предназначенные для эксплуатации в промышленных условиях и могут круглосуточно работать под действием влажности, пыли, агрессивных сред, вибрации и тряски. Промышленные компьютеры SIMATIC PC имеют следующие особенности: материнская плата собственной разработки и изготовления; современная архитектура, базирующаяся на использовании микропроцессоров Intel; промышленное исполнение, соответствующее современным PC стандартам; мощная встроенная система диагностики и мониторинга.

Благодаря перечисленным особенностям промышленные компьютеры SIMATIC PC способны: работать в условиях воздействия вибрации и тряски, а также в тяжелых температурных режимах; непрерывно выполнять возложенные на них функции в течение 24 часов в сутки; работать под управлением различных операционных систем и с различной дополнительной аппаратурой. Все компьютеры просты в эксплуатации и оснащены электронными руководствами на немецком и английском языках. Эти руководства записаны на жесткий диск каждого промышленного компьютера.

Мною выбран комплект компьютера стоечного исполнения SIMATIC Rack PC IL40 (см. рисунок 2.8) промышленный компьютер, отличающийся высокой вычислительной мощностью, предназначенный для эксплуатации в облегченных промышленных условиях (т.к. устанавливается с специальном помещении оператора (см. графическую часть - ГЧ.04 план электрических и трубных проводок).

Промышленный компьютер 19" исполнения (4HU) высокой вычислительной мощности, предназначенный для эксплуатации в облегченных промышленных условиях. Компьютер характеризуется следующими показателями: прочный металлический корпус, обеспечивающий высокую стойкость к механическим и электромагнитным воздействиям; степень защиты фронтальной панели при закрытой защитной дверце IP20; возможность использования направляющих для установки в 19" стойку управления; защитная дверца, закрывающая доступ к приводам и органам ручного управления; возможность замены фильтров и вентиляторов с фронтальной стороны корпуса; возможность размещения двух 3.5" и четырех 5.25" приводов; материнская плата собственной разработки и изготовления.

Рисунок 2.8 - Внешний вид компьютера стоечного исполнения SIMATIC Rack PC IL40 (системный блок)

Предусмотрено использование архитектуры, ориентированной на применение процессоров Pentium 4. Нами выбран процессор Core2Duo с тактовой частотой 3.2 Ггц); поддержка оперативной памяти емкостью до 2 Гбайт; встроенная видео- и аудио карта; возможность установки DVD-RW; встроенный интерфейс Ethernet 10/100 Мбит/с, RJ45; встроенный интерфейс PROFIBUS/DP; шесть USB интерфейсов.

Выбранный комплект включает цветной монитор SCM 2196-1. Цифровые настольные цветные мониторы SCM 2196-1 предназначены для непрерывной работы в промышленных условиях. В них используется кинескоп специальной конструкции, отличающийся высокой стойкостью к воздействиям внешних магнитных полей. Мониторы оснащены схемами автоматической магнитостатической коррекции, автоматической коррекции контрастности изображения в зависимости от освещенности, а также автоматической коррекции цветового воспроизведения по мере старения трубки. Осуществляется контроль уровня напряжения питания (VESA-DPMS). Все необходимые настройки выполняются с помощью органов ручного управления, расположенных на фронтальной панели монитора, а также системы экранных меню. Монитор имеет пластиковый корпус, обеспечивающий защиту от попадания влаги и пыли со стороны верхней полусферы. Степень защиты IP 30 по EN 60529. Обеспечена возможность изменения положения корпуса в вертикальной и горизонтальной плоскостях. Экран монитора снабжен многослойным антибликовым покрытием.

Монитор укомплектован сенсорными экраном с аналоговыми резистивными датчиками. Размер экрана по диагонали равен 54 см (21"). Для подключения мониторов используется коаксиальный кабель с двойным экранированием. Разрешение свыше 100 dpi; высокая контрастность изображения; разрешающая способность 1600x1200 точек; горизонтальная частота развертки 30... 96 кГц, частота кадровой развертки 50... 120 Гц.; поддерживаемые форматы: XGA, VGA, SVGA, MAC II и т.д.; 99.5% подавление отражения внешних световых излучений; автоматическая коррекция цветопередачи по мере старения трубки; встроенный фотодатчик для коррекции яркости и контрастности изображения при изменении освещенности; низкий уровень излучений по MPR II.

В проекте заказана также: Водонепроницаемая клавиатура промышленного исполнения со степенью защиты IP 65. Клавиатура покрыта прозрачной пластиковой пленкой толщиной 150 мкн. Вместо мыши используется сенсорная площадка (touch-pad) в правой части корпуса. 105 клавиш. 24-игольчатый матричный принтер средней производительности, которые могут эксплуатироваться в промышленных условиях. Принтер поддерживает формат DIN A4 (DIN A3 для DR 2130/24) и способны печатать со скоростью 300 символов в секунду.

Такой состав обеспечит высокую надежность, быстродействие и комфортную работу оператора.

.3.2 Выбор и обоснование технического обеспечения для нижнего уровня управления

Выше описаны решения по техническому обеспечению верхнего уровня АСУТП. На рисунке 2.9 условно показан состав технического обеспечения АСУТП цеха.

Микропроцессорная управляющая техника верхнего уровня - фирма «Siemens» ФРГ


Микропроцессорная управляющая техника нижнего уровня - фирма «Siemens» ФРГ

Измерительные преобразователи и исполнительные устройства - фирма «SiemensСША

Рисунок 2.9 - Выбранный состав технического обеспечения проектируемой АСУТП

На нижним уровень управления выполним выбор и обоснование контроллера. При выборе конкретной модели ПЛК нами учитывались такие характеристики: широкий спектр модулей для максимальной адаптации аппаратуры к решению любой задачи; высокая гибкость, возможность использования систем распределенного ввода-вывода, мощные коммуникационные возможности; удобная конструкция, простота монтажа, работа с естественным охлаждением; простота расширения системы в ходе модернизации объекта; высокая производительность благодаря наличию большого количества встроенных функций; относительная распространенность на предприятиях региона; стоимость; возможность построения «открытых систем» управления, приспособленность к развитию и модернизации; простора обслуживания, отладки, ремонта, программирования.

Эти признакам на наш взгляд в полной мере удовлетворяет продукция фирмы ФРГ Siemens, и частности ПЛК SIMATIC S7-300 - это модульный программируемый контроллер универсального назначения.

В частности контроллеры этой модификации достаточно широко применяются в Южно-Казахстанском регионе и имеются на кафедре АКИ в ЮКГУ.S7-300 - это модульный программируемый контроллер, предназначенный для построения систем автоматизации низкой и средней степени сложности. Модульная конструкция, работа с естественным охлаждением, возможность применения структур локального и распределенного ввода-вывода, широкие коммуникационные возможности, множество функций, поддерживаемых на уровне операционной системы, удобство эксплуатации и обслуживания обеспечивают возможность получения рентабельных решений для построения систем автоматического управления в различных областях промышленного производства. Эффективному применению контроллеров способствует возможность использования нескольких типов центральных процессоров различной производительности, наличие широкой гаммы модулей ввода-вывода дискретных и аналоговых сигналов, функциональных модулей и коммуникационных процессоров.

Контроллеры SIMATIC S7-300 имеют модульную конструкцию и могут включать в свой состав:

модуль центрального процессора (CPU). В зависимости от степени сложности решаемой задачи в контроллерах могут быть использованы различные типы центральных процессоров, отличающихся производительностью, объемом памяти, наличием или отсутствием встроенных входов-выходов и специальных функций, количеством и видом встроенных коммуникационных интерфейсов и т.д.;

модули блоков питания (PS), обеспечивающие возможность питания контроллера от сети переменного тока напряжением 120/230В или от источника постоянного тока напряжением 24/48/60/110В;

сигнальные модули (SM), предназначенные для ввода-вывода дискретных и аналоговых сигналов с различными электрическими и временными параметрами;

коммуникационные процессоры (CP) для подключения к сетям PROFIBUS, Industrial Ethernet, AS-Interface или организации связи по PtP (point to point) интерфейсу;

функциональные модули (FM), способные самостоятельно решать задачи автоматического регулирования, позиционирования, обработки сигналов. Функциональные модули снабжены встроенным микропроцессором и способны выполнять возложенные на них функции даже в случае отказа центрального процессора ПЛК;

интерфейсные модули (IM), обеспечивающие возможность подключения к базовому блоку (стойка с CPU) стоек расширения ввода-вывода.

Контроллеры SIMATIC S7-300 позволяют использовать в своем составе до 32 сигнальных и функциональных модулей, а также коммуникационных процессоров, распределенных по 4 монтажным стойкам. Все модули работают с естественным охлаждением.

Центральные процессоры S7-300C оснащены набором встроенных входов и выходов, а также набором встроенных функций, что позволяет применять эти процессоры в качестве готовых блоков управления.S7-300 отвечают требованиям национальных и международных стандартов и норм, включая:;

сертификат UL;

сертификат CSA;, класс 1, группы A, B, C и D (температурная группа T4, до 135C);

сертификат Госстандарта России № РОСС DE.АЯ46.B43188 на соответствие требованиям ГОСТ Р 50377-92, ГОСТ 28244-89 и ГОСТ 29216-91, а также сертификат Госстандарта России № 1307 о регистрации контроллеров S7-300 в Государственном реестре средств измерений № 15772-96;

Метрологический сертификат Госстандарта России DE.C.34.004.A № 11994.

Внешний вид модулей контроллера приведен на рисунке 2.10.

Рисунок 2.10 - Внешний вид модуля контроллера SIMATIC S7-300

Выбор средств воздействия на процесс

Для непрерывного регулирования жидких и газообразных сред в целях изменения регулируемого параметра широко применяют клапаны с пневматическим мембранным исполнительным механизмом. Клапаны могут быть типа НО (нормально открыт) и НЗ (нормально закрыт). В клапанах типа НО при прекращении подачи управляющего воздуха проходное сечение полностью открывается. В клапанах типа НЗ закрывается, что особенно важно во взрывоопасных производствах в целях исключения аварий.

В данном дипломном проекте применены регулирующие клапаны фирмы «SITRANS» серии 2000 [11], приводом этих клапанов являются мембранный исполнительный механизм 2000. Эти клапаны также дополнены вспомогательным оборудованием - электропневматическим преобразователем серии ЕР2350.

В качестве смесительного клапана используется сильфонный клапан той же фирмы специально разработанный для использования в топливной промышленности. Он не требует технического обслуживания и пригоден как для смешения, так и для разделения потоков серии клапана- V-5060.

В качестве исполнительного устройства был выбран пневматический исполнительный механизм, так как они дешевы, просты в монтаже потому что производство является взрывоопасным. Из ряда пневматических исполнительных устройств был выбран привод пневматический серии 2000, с разъемом от 300 до 2600см2, номинальным ходом от10 до 120 мм. В комплекте с регулирующим клапаном серии 2000 с Ду= 15-50 мм, номинальным давлением PV 40/AN SI 300 и имеющим защитный кожух PIFE. В качестве электропневматического преобразователя был взят преобразователь серии 2250, который имеет входной сигнал 0,2-1 Бар, а также с искробезопасностью Еехi в 11 Ств/Т5.

Выбор и обоснование измерительных преобразователей

В качестве измерительных преобразователей температуры, давления, расхода и уровня выбраны интеллектуальные датчики SITRANS[11]. По сравнению с датчиком предыдущих поколений эти датчики обладают лучшими характеристиками, большей точностью, встроенной диагностикой и цифровой двухсторонней связью с оператором. Применение интеллектуальных датчиков имеет следующие преимущества: сокращается время установки и пуска, снижается время установки и пуска, снижаются затраты на обслуживание и стоимость продукции, увеличивается производительность установки.

Измерительные преобразователи температуры

Для контроля и измерения температуры мною использован современный интеллектуальный измерительный полевой преобразователь температуры SITRANS TF2. Он предназначен для сложных условий эксплуатации.

Рисунок 2.11 - Датчик температуры SITRANS TF2

Параметрируемый SITRANS TF2 представляет собой датчик температуры с цифровым дисплеем и термометром сопротивления с сенсором Pt100 для использования в полевых условиях.

Прибор используется для индикации и контроля измеряемой температуры в месте установки. SITRANS TF2 предлагается в аксиальном и радиальном исполнении.

Преимущества

прочный корпус из нержавеющей стали с двумя вариантами подключения;

высокая точность измерений;

точная индикация с разрешающей способностью 1/100 °с в наибольшем диапазоне измерений;

возможность параметрирования диапазонов изменений в интервала -50…+200°с (+58…+392°f);

возможность изготовления защитных труб любой длины и из любого материала в соответствие с пожеланиями заказчика;

защитная труба из нержавеющей стали с высокой химической стойкостью;

выдача сообщений о выходе за пределы значения на жидкокристаллический дисплей, а так же индикация с помощью красного светодиода.

химическая промышленность;

энергетика;

централизованное теплоснабжение;

водоснабжение;

очистка сточных вод;

нефтяная промышленность;

металлургическая промышленность;

производство цемента;

фармацевтика;

биотехнология.

Функционирование.

Датчик температуры SITRANS TF2, функциональная схема.

Принцип работы. Внешний температурный датчик Pt100 получает питание от стабилизированного источника тока IK. Падение напряжения на датчике соответствует измеряемой температуре.

Аналого-цифровой преобразователь (A/D) преобразует падение напряжения в цифровой сигнал.

В микроконтроллере (µС) цифровой сигнал линеаризуется и выражается в числовой форме в соответствие с данными, содержащимися в EEPROM.

Обработанные данные отображаются на дисплее.

Кроме того, значения конвертируются цифро-аналоговым преобразователем (D/A) и преобразователем напряжения в ток (U/I) в пропорциональный температуре токовый сигнал IA (4..20 mА).

Функции. SITRANS TF2 снабжен пятиразрядным дисплеем, расположенным под стеклянной крышкой. На дисплее отображается следующая информация:

Измеряемая температура

Единица измерения (°C, °F, °R или K либо mА или %)

Выход за верхнее или нижнее предельное значение; выдача сообщения осуществляется с помощью светодиода и символа стрелочки на дисплее

Настройка SITRANS TF2 осуществляется с помощью трех клавиш, расположенных за стеклянной крышкой под дисплеем.

Клавиша «М» предназначена для выбора режима работы. Существуют следующие режимы:

измеряемая величина;

пароль;

единица измерения;

верхний и нижний пределы диапазона измерений;

верхнее и нижнее предельное значение;;

калибровка выходного тока;

верхний и нижний пределы насыщения тока;

электрическое демпфирование.

С помощью двух других клавиш устанавливаются параметры режимов работы.

Для контроля установленного диапазона измерений и состояния прибора предназначены два светодиода, расположенных над дисплеем.

Зеленый светодиод сигнализирует о том, что значение измеряемой температуры лежит в установленных пределах. Красный светодиод загорается тогда, когда значение измеряемой температуры выходит за предельные значения, или в случае ошибки.

Таблица 2.3 - Технические данные

Принцип измерения


Термометр сопротивления

Pt100 Класс B в соответствие с DIN IEC 751

Измеряемая величина

температура

Макс. диапазон измерений

-50…+200°C (-58…392°F)

Мин. интервал измерений

50K (90°F)

Выходной сигнал

4…20 mА

Нижний предел тока

мин. 3,6 mА

Верхний предел тока

макс. 23 mА

Выход защищен от

неверной полярности, перенапряжения, короткого замыкания

Макс. сопротивление нагрузки

(UH-12V) / 0,023A

Характеристика

пропорциональная температуре

Точность измерений

Отклонение при 23°C±5 К (73,4 ± 9°F)

<±(0,45 K+0,2% от верхнего предела диапазона в K + 1 разряд в K) <±(0,81°F+0,2% от верхнего предела диапазона в °F + 1 разряд в °F)

Время цикла измерений

≤100 ms

Влияние температуры

<±0,15% / 10 K (<±0,15% / 18°F)

Влияние вспомогательной энергии

<±0,01% от верхнего предела диапазона / V

Влияние вибраций

<±0,05% / g до 500 Hz во всех направлениях (в соответствие с IEC 68-2-64)

Условия использования

Условия окружающей среды

Температура окружающей среды

-25...+85°C (-13…+185°F)

Диапазон температуры для наилучшего удобства отсчета

-10…+70°C (14…+158°F)

Температура хранения

-40…+85°C (-40…+185°F)

Класс защиты

IP65 согласно EN 60 529

Электромагнитная совместимость

EN 61 326/A2, приложение A (2001)

Ограничение применения

Давление

максимум 40 bar (580 psi)


Измерительные преобразователи давления

Для измерения давления в данной технологической установке я использую контрольно-измерительный прибор SITRANS P, серия DS III PA фирмы Siemens. Данный прибор предназначен для измерения избыточного давления и абсолютного давления или для измерения уровней жидкостей и газов

Рисунок 2.12 - Датчик давления SITRANS P, серия DS III PA

Измерительный преобразователь давления, перепада давлений и расхода, уровня заполнения, абсолютного давления из серии «Перепад давлений» и абсолютного давления из серии «Давление», серия DS III с PROFIBUS-PA.

Таблица 2.4 - История данного руководства по эксплуатации

Выпуск руководства по эксплуатации

Код встроенного программного обеспечения Табличка допуска

Интеграция в систему

Директория для инсталляции PDM

02

FW: 300.01.03 FW: 300.01.04 FW: 300.01.05 FW: 300.01.06

PDM в.5.02 + SP1; Dev. R.1/2

SITRANS P DSIII

03

FW: 300.01.07

PDM в.5.02 + SP1; Dev. R.1/2

SITRANS P DSIII

04

FW: 300.01.07

PDM в.5.02 + SP1; Dev. R.1/2

SITRANS P DSIII


Область применения. Измерительный преобразователь SITRANS P, серия DS III PA, предназначен для измерения давления неагрессивных и агрессивных, а также опасных газов, паров и жидкостей. Его можно использовать для измерения следующих величин:

давление;

перепад давлений;

уровень;

объем

объемный расход;

весовой расход.

Для особых случаев применения, например, измерение высоковязких веществ, предлагаются измерительные преобразователи с передаточными устройствами различной конструкции.

Прибор может использоваться как автономная единица либо как компонент сети PROFIBUS.

Особенности прибора. Измерительный преобразователь с подключением к шине в соответствие с IEC 61158-2 и EN 50170.

Измерительные преобразователи с типом взрывозащиты «Искробезопасность» или «Взрывонепроницаемое исполнение» могут монтироваться во взрывоопасных зонах

Декларация о соответствии нормам согласуется с европейскими предписаниями (CENELEC)

Совместная передача данных и подача вспомогательной энергии (9 - 32 V) через подключение к шине

Подключение к шине не зависит от полярности, на случай ошибки предусмотрено фиксированное ограничение тока шины

Гальваническая развязка (испытательное напряжение 500 V AC)

Искробезопасное и взрывонепроницаемое исполнения для использования во взрывоопасных зонах

Возможность коммуникации по PROFIBUS-PA (Profil Version 3.0, Class B)

Возможно локальное параметрирование измерительного преобразователя с помощью трех клавиш либо внешнее параметрирование с помощью SIMATIC PDM

Измерительные преобразователи расхода

Для измерения расхода пара, газов и жидкостей является SITRANS F US SONOFLOÒ модели SONOCELL.

Рисунок 2.13 - Датчик расхода фирмы SITRANS F US SONOFLOÒ модели SONOCELL

Назначение и область применения

Расходомеры SONOCELL предназначены для измерения объемного расхода воды в сетях водоснабжения;

Расходомеры SONOCELL могут применяться в сочетании c индикатором типа Infocal 5 или без него;

Расходомер SONOCELL представляет из себя единый блок, состоящий из корпуса с ультразвуковыми преобразователями, преобразователя сигналов, закрепленного на корпусе.

Принцип действия расходомера SONOCELL. Для измерения расхода используется ультразвуковой принцип измерения. Два ультразвуковых датчика, работающие и как передатчики, и как приемники, установлены на стенках расходомера.

Ультразвуковые сигналы передаются по прямой линии одновременно от двух датчиков. Один сигнал идет по направлению потока воды, другой - против. Поэтому сигналы от передатчиков не достигают своих соответствующих противоположных приемников одновременно. Чем большее количество воды протекает через расходомер, тем больше временная задержка между двумя сигналами. Встроенный в расходомер преобразователь сигналов преобразует время задержки в импульсный сигнал, пропорциональный фактическому расходу.

Рисунок 2.14 - Датчик расхода фирмы SITRANS F US SONOFLOÒ модели SONOCELL

Таблица 2.5 - Технические характеристики расходомера SONOCELL

Диапазон температуры измеряемой среды, C0

5 - 500 C

Относительная погрешность измерения расхода (не более)

±1% в диапазоне 0,05 Qmax ¸ Qmax  ±2% в диапазоне 0,025 Qmax ¸ 0,05 Qmax

Допустимое давление, МПа

1,6

Потребляемая мощность

<1 Вт

Напряжение питания

3,6 + 0,1/-0.4 В

Продолжительность импульса

2-5 мсек

Класс защиты

IP 68

Температура окружающей среды, С0

2¸55

Относительная влажность воздуха

<80%

Температура хранения и транспортировки, С0

от -100 до 850

Средний срок службы

12 лет


Измерительные преобразователи уровня

Для измерения уровня воды в водоотделителе данной установки SITRANS LC 500 производства SIEMENS.

Рисунок 2.15 - Уровнемер SITRANS LC 500LC 500 - емкостный уровнемер с инверсной частотной модуляцией для измерения уровня и разделительного слоя для экстремальных и сложных условий процесса, например, нефти или сжиженного газа, а также токсичных и агрессивных химикатов и паров.

Преимущества:

Запатентованная технология Active-Shield;

Калибровка с клавиатуры и встроенный дисплей;

Инверсный частотный метод для высокого разрешения;

-х проводное подключение, сигнал измерения 4 до 20 / 20 до 4 мА;

Заблаговременная сигнализация и расширенная диагностика;

Устойчив к высокому давлению и температуре (опционально);

Расширенная диагностика согласно NAMUR NE 43.

.3.3 Средства отображения информации

Выполняются на верхнем уровне АСУТП.

2.3.4 Реализация функций защиты и блокировки

Выполняются PLC на нижнем уровне управления.

2.4 Принципиальные схемы автоматизации

.4.1 Постановка задачи

Основным назначением принципиальных схем автоматизации является отражение с достаточной полнотой и наглядностью взаимной связи между отдельными средствами автоматизации и вспомогательной арматурой, входящих в состав функциональных узлов систем автоматизации с учетом последовательности их работы и принципа действия [4].

В данном проекте принципиальная схема составлена на основании функциональной схемы автоматизации, исходя из заданных алгоритмов функционирования отдельных узлов контроля, сигнализации, автоматического регулирования, управления и общих технических требований, предъявляемых к автоматизированному объекту.

.4.2 Решения по разработке принципиальных схем автоматизации

В данном разделе разработана принципиальная схема подключения средств автоматизации контура регулирования температуры на выходе из теплообменника Т-203, расхода стабильного гидрогенизата.

Контроллер S7-400 получает сигнал от датчика температуры на выходе из Т-203 (поз. 32а), датчика расхода (поз. 31а и поз. 22а). Измеряемая среда преобразуется датчиками температуры (ТХАУ, ТСМУ ТСПУ) и расхода (интеллектуальный вихревой расходомер модели 8800С и 8800СR) в стандартный токовый сигнал (4-20мА), который подается на модуль ввода аналогового сигнала (SM 431), и для расхода с цифровым сигналом на базе HART-протокола. В модуле аналогового сигнала происходит преобразование токовых сигналов в цифровую форму и передача его на процессор CPU 414-3, а также сигнал преобразуется коммуникационным процессором СР 443-1, который подается на АРМ оператора через сетевой коммутатор Baseline Switch  <#"655810.files/image024.gif">

Рисунок 2.16 - Принципиальная схема подключения средств автоматизации

Рисунок 2.17 - Схема внешних подключений приборов SITRANS

Рисунок 2.18 - Схема установки системы сбора информации о рабочем ходе исполнительного органа и блока регулятора

Принципиальная схема контура регулирования температуры, расхода в Т-203 представлена на чертеже ГЧ.03. Предлагаемая схема представляет собой определенным образом составленное между собой сочетание отдельных приборов и устройств, в заданной последовательности выполняющих ряд операций: измерение, контроль и регистрацию, передачу командных сигналов от микропроцессорного контроллера S7-400 к исполнительным механизмам.

Представление о последовательности работы применяемой аппаратуры и элементов, дают показанные на схеме условные графические, буквенные и цифровые изображения и обозначения.

Принципиальные электрические схемы должны обеспечивать безопасность работы обслуживающего персонала и исключать возможность повреждения технологического оборудования при любом состоянии схемы (при снятии напряжения питания, выходе из строя какого-либо элемента, коротком замыкании).

Рисунок 2.19 - Бесконтактный реверсивный пускатель ПБР-3А

ПБР предназначен для бесконтактного управления электрическими исполнительными механизмами по ГОСТ 7192, в приводе которых использованы трехфазные электродвигатели.

По функциональным возможностям имеет два исполнения:

пускатель ПБР-3А 2.1 обеспечивает пуск и реверс (синхронного и асинхронного электродвигателя), защиту трехфазного асинхронного электродвигателя с короткозамкнутым ротором от перегрузки;

пускатель ПБР-3А 2.2 обеспечивает пуск и реверс трехфазного синхронного двигателя.

Пускатель ПБР-3А состоит из платы, кожуха и передней панели. На передней панели расположены клеммные колодки для подключения пускателя к внешним цепям, а также винт заземления.

Клеммные колодки закрываются крышками. На плате устанавливаются элементы схемы пускателя.

Плата вставляется в кожух и закрепляется двумя винтами. Пускатель рассчитан на установку на вертикальной или горизонтальной плоскости. Положение в пространстве - любое.

Крепление пускателя осуществляется двумя болтами М6, которые установлены на задней стенке кожуха.

Проверку ПБР-3А2.2 проводить по схеме рисунок 2.19 по следующей методике: включить схему, перевести переключатель S1 в положение 1, выходной орган механизма должен прийти в движение, перевести переключатель S1 в положение 2, выходной орган механизма должен изменить направление вращения.

Обесточить пускатель.

Проверку ПБР-3А2.1 проводить по схеме рисунок 2.19 по следующей методике: вращая ручку потенциометра, установленного на передней панели, против часовой стрелки довести ее до упора.

Включить схему, перевести переключатель S1 в положение 1. Выходной орган механизма должен прийти в движение и при выходе его на упор плавно вращать ручку потенциометра, установленного на передней панели пускателя, по часовой стрелке до отключения электродвигателя.

Перевести переключатель S1 в положение 3, выходной орган механизма должен изменить направление вращения и при выходе его на другой упор двигатель должен отключиться за время не более 2S.

Рисунок 2.20 - Схема проверки пускателей ПБР - 3А2.1 и ПБР - 3А2.2

2.5 Проектирование операторского пункта управления

.5.1

Похожие работы на - Разработка системы автоматического управления процессом электростатического разрушения водоэмульсионных смесей в переменном электрическом поле

 

Не нашли материал для своей работы?
Поможем написать уникальную работу
Без плагиата!
Без нейросетей!