Компьютерное моделирование сенситометрических характеристик формирователей сигналов изображения
МИНИСТЕРСТВО ОБРАЗОВАНИЯ И НАУКИ УКРАИНЫ
ОДЕССКИЙ ГОСУДАРСТВЕННЫЙ УНИВЕРСИТЕТ
им. И.И. МЕЧНИКОВА
Кафедра экспериментальной физики
КОМПЬЮТЕРНОЕ МОДЕЛИРОВАНИЕ СЕНСИТОМЕТРИЧЕСКИХ
ХАРАКТЕРИСТИК ФОРМИРОВАТЕЛЕЙ СИГНАЛОВ ИЗОБРАЖЕНИЯ
НА ОСНОВЕ ГЕТЕРОПЕРЕХОДА CdS-Cu2S.
Дипломная работа
студента 5-го курса
физического факультета
Барды Алексея Валерьевича
Научные руководители –
канд. ф.-м. наук,
доцент Виктор П.А.
ст.н.с. Борщак В.А.
О Д Е С С А - 2000 г.
СОДЕРЖАНИЕ
ВВЕДЕНИЕ. 3
ГЛАВА I. ГЕТЕРОПЕРЕХОД CdS-Cu2S, ЕГО СВОЙСТВА
И ТЕХНОЛОГИЯ ИЗГОТОВЛЕНИЯ. 5
§ 1. Общие свойства гетеропереходов. 5
§ 2. Модели токопереноса в гетеропереходе CdS – Cu2S. 9
§ 3. Фотоэлектрические свойства гетероперехода CdS-Cu2S. 12
§ 4. Механизмы выброса захваченного заряда в ОПЗ
гетероперехода CdS-Cu2S. 15
§ 5. Технология изготовления гетеропары CdS-Cu2S. 19
ГЛАВА II. ЭКСПЕРИМЕНТАЛЬНОЕ ИССЛЕДОВАНИЕ
СЕНСИТОМЕТРИЧЕСКИХ ХАРАКТЕРИСТИК ГЕТЕРОПЕРЕХОДА CdS-Cu2S И ИХ
КОМПЬЮТЕРНОЕ МОДЕЛИРОВАНИЕ. 25
§ 6. Общие понятия о сенситометрии. 25
§ 7. Описание экспериментальной установки. 27
§ 8. Исследование сенситометрических характеристик
преобразователя изображения на основе гетероперехода CdS-Cu2S. 29
§ 9. Моделирование и компьютерный расчет
характеристических кривых. 33
ВЫВОДЫ 37
ЛИТЕРАТУРА. 38
ВВЕДЕНИЕ.
Исследование гетеропереходов
представляет собой важный раздел физики полупроводниковых приборов, который
сформировался в последние четыре десятилетия на основе изучения эпитаксиального
выращивания полупроводников.
Барьеры на диаграмме
энергетических зон, связанные с различием в ширине запрещенной зоны двух
полупроводников открывают новые возможности для конструкторов.
Гетеропереходы используются в
лазерах, вычислительной технике, интегральных схемах. Электрооптические
свойства гетеропереходов нашли практическое применение в фототранзисторах и в
солнечных элементах.
Однако в этой области имеется
еще много нерешенных проблем, многие классы гетеропереходов еще ожидают своего
тщательного изучения и применения.
Основная часть достижений в
исследованиях гетеропереходов связана с использованием гетеропары GaAs-AlGaAs,
в которой осуществлен так называемый идеальный гетеропереход. При этом
использованы полупроводники с однотипной кристаллической решеткой, которые
имеют настолько близкие значения постоянных своих решеток, что на границе не
возникает электрически активных дефектов.
Однако физика и техника
гетеропереходов имеют и другой важный аспект - создание, исследование и
практическое применение неидеальных гетеропереходов. Такие структуры образованы
поликристаллическими полупроводниками с несовпадающими константами
кристаллических решеток, зачастую и различных решеточных симметрии. В
неидеальных гетеропереходах наблюдается большой набор различных эффектов и
явлений, связанных с различными свойствами полупроводников по обе стороны
границы, а также с появлением большого количества электрически активных
дефектов на гетерогранице, принимающих участие в токопереносе, поглощении и
излучении световых квантов.
Перспективность практического
применения неидеальных гетеропереходов связана в первую очередь с более экономичной
технологией создания поликристаллических гетероструктур в сравнении с
монокристаллическими.
Одним из направлений в
изучении неидеальных гетеропереходов является возможность применения критериев,
разработанных в классической фотографической сенситометрии, к преобразователям
оптического изображения в электрический сигнал на основе гетероперехода CdS-Cu2S.
Целью данной работы является
создание математической модели характеристической кривой и расчет основных
сенситометрических характеристик (γ-коэфициент контрастности и
S-фоточувствительность) формирователя сигнала изображения (ФСИ) на основе
гетероперехода CdS-Cu2S, используя в качестве исходных данных
характеристики локальных центров в гетеропереходе.
ГЛАВА I. ГЕТЕРОПЕРЕХОД
CdS-Cu2S, ЕГО СВОЙСТВА И ТЕХНОЛОГИЯ ИЗГОТОВЛЕНИЯ.
§
1. Общие свойства гетеропереходов.
Гетеропереходом называется
контакт двух различных по химическому составу полупроводников. Если
полупроводники имеют одинаковый тип проводимости, то они образуют изотипный
гетеропереход. Если тип их проводимости различен, то получается анизотипный
гетеропереход.
Для получения идеальных
монокристаллических гетеропереходов без дефектов решетки и поверхностных
состояний на границе раздела необходимо, чтобы у полупроводников совпадали типы
кристаллических решеток, их периоды и коэффициент термического расширения. Для
их получения периоды решеток должны совпадать с точностью ~0,1%. Пример
идеального гетероперехода: GaAS -AIGaAS [1].
Модель зоны структуры
идеального резкого гетероперехода без ловушек на границе раздела была
предложена Андерсеном, который использовал результаты работы Шокли [2].
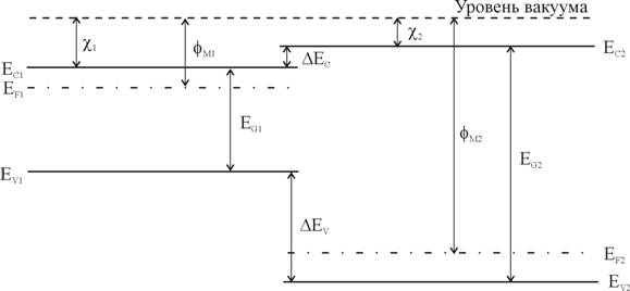
На рис.1 приведена зонная
диаграмма двух изолированных полупроводников, у которых различные значения ширины
запрещенной зоны Еg , диэлектрической проницаемости e, работы выхода jm и электронного сродства c.
Работа выхода и электронное
сродство определяются как энергия, необходимая для удаления электрона с уровня
Ферми Еf и со дна зоны проводимости Еc в
вакуум соответственно. Различие в положении дна зоны проводимости
полупроводников обозначено DЕc; а различие в положении потолка валентной зоны ΔEv.
На рисунке 1 показан случай, когда ΔЕc=(χ1-χ2).
|
|
|
|
Рис. 1. Зонная диаграмма
двух изолированных полупроводников при условии электронейтральности
|
Зонная диаграмма анизотипного
p-n - гетероперехода в равновесии, образованного этими полупроводниками
приведена на рис.2.
|
|
|
|
Рис.2. Зонная диаграмма
идеального анизотипного p-n гетероперехода при тепловом равновесии.
|
Положение уровня Ферми в
равновесном состоянии должно быть одинаково по обе стороны перехода, а уровень
энергии, соответствующий вакууму, должен быть параллелен краям зон и
непрерывен. Поэтому разрыв в положении краев зоны проводимости и краев
валентной зоны не связан с уровнем легирования.
Полный контактный потенциал Vbi.
равен сумме потенциалов Vb1+Vb2, где Vb1
и Vb2 - электростатические потенциалы равновесия состояния первого и
второго полупроводников соответственно.
Ширину обедненного слоя (W) в
каждом полупроводнике и барьерную емкость (С) можно найти решив уравнение
Пуассона для резкого перехода с каждой стороны границы раздела. Одним из
граничных условий является непрерывность электрической индукции на границе
раздела, т.е. ε1E1= ε2E2.
В результате имеем:
где Nd1 -
концентрация доноров в 1-м полупроводнике;
Na2 - концентрация акцепторов во 2-м полупроводнике.
Отношение напряжений в каждом
полупроводнике составляет:
|
|
(4)
|
где V=V1+V2
- полное приложенное напряжение.
Вольт - амперная
характеристика принимает вид:
(5)
|
где I - плотность
тока.
|
|
(6)
|
Приведенное выражение
отличается от вольт - амперной характеристики контакта металл-полупроводник
множителем I0, а также характером зависимости от температуры.
Обратный ток не имеет насыщения, а при больших V линейно возрастает с
напряжением. В прямом направлении зависимость I от допускает
аппроксимацию экспоненциальной функцией, т.е.
.
Механизмы протекания тока.
В резком гетеропереходе
благодаря разрывам ΔEc и ΔEv
высоты потенциальных барьеров для электронов и дырок разные. Поэтому при прямом
смещении в гетеропереходе обычно происходит односторонняя инжекция носителей из
широкозонного полупроводника в узкозонный.
Инжектированные носители (в
данном случае дырки) должны преодолеть потенциальные барьеры (“пики”),
возникающие из-за разрывов зон. Механизмы протекания тока через эти барьеры,
дополнительные по сравнению с p-n - переходом (туннельный и термоинжекционный)
зависят от величины смещения на гетеропереходе, температуры, а также от степени
легирования полупроводников.
В плавном гетеропереходе
заряда на неосновные носители заряда действует внутреннее электрическое поле εi,
возникающее вследствие изменения Eg. При прямом смещении в
этом случае также происходит односторонняя инжекция дырок в более узкозонную
часть.
Фотоэффект.
Как и в p-n переходе
фотоэффект в гетеропереходе возникает за счет пространственного разделения в
поле объемного заряда носителей, возбужденных светом. При освещении
полупроводника со стороны широкозонного полупроводника в узкозонном поглощаются
фотоны с энергией:
где h - постоянная Планка
υ - частота излучения.
Широкозонный полупроводник
служит в этом случае "окном", прозрачным для света, поглощаемого в
узкозонном слое, и защищает область генерации неравновесных электронно-дырочных
пар от рекомбинационных потерь на поверхности кристалла [2].
§
2. Модели токопереноса в гетеропереходе CdS – Cu2S.
Система CdS-Сu2S
представляет собой неидеальный анизотипный гетеропереход у которого различие
постоянных кристаллических решеток контактирующих полупроводников CdS (5.832
Å) и Cu2S (5.601 Å) составляет 4%. Столь значительное
различие периодов решеток при формировании гетероперехода создает высокую
плотность дислокаций несоответствия на поверхности раздела. Оборванные связи в
дислокациях приводят к появлению энергетических уровней в запрещенной зоне,
ответственных за захват носителей или за их рекомбинацию и оказывают
существенное влияние на перенос заряда через обедненную область [3,4].
Было предложено немало
моделей, объясняющих процессы, протекающие в гетеропереходе. Вид зонной
диаграммы и характер токопрохождения не могут быть описаны в рамках модели
Андерсона, учитывающей только ток, текущий благодаря инжекции.
Для гетероперехода известно
несколько вероятных механизмов протекания тока через область барьера,
реализующихся в зависимости от внешних условий: электронный и дырочный токи при
фотовозбуждении (1,2), термоэмиссионный (3), эмиссионно-рекомбинационный (4),
туннельно-рекомбинационный ток (5,6) (См. рис.3) .
|
|
|
|
Рис.3. Вероятные механизмы
токопереноса в области пространственного заряда гетероперехода CdS-Cu2S.
|
Для согласования теории с
данными экспериментов, Бьюб предложил модель туннелирования электронов через
"зубец" в зоне проводимости. Ширина "зубца", а
следовательно и вклад туннельного тока в вольтамперную характеристику
определялась глубокими уровнями дефектов в ОПЗ. Однако этот случай реализуется
далеко не всегда.
Модель многоступенчатого
туннелирования через эти состояния с последующей рекомбинацией на
гетерограницах предложили Райбен и Фойхт для Ge-GaAs и Мартинуцци для CdS-Cu2S.
При таком подходе, однако, невозможно точно определить вероятность туннельных
переходов с одного уровня на другой и не учитывается ограничение туннельной
проводимости скоростью рекомбинационных процессов на границе раздела.
В ряде публикаций [5,6,7,8]
был предложен туннельно-прыжковый механизм токопереноса. Здесь учтены
статистические распределения носителей и их взаимодействие с фононами.
Определена также вероятность "прыжка" между соседними локальными
состояниями.
Большое количество моделей,
объясняющих процессы в гетеропереходах CdS-Cu2S, обусловлено
различной технологией их получения, нестабильностью гетеропереходов в процессе
работы, деградацией характеристик и другими причинами [3].
На рисунке 4 приведены
типичные кривые спектрального распределения тока короткого замыкания
гетеропереходов с различным химическим составом базового слоя. [3].
|
|
|
|
Рис.4. Спектральное
распределение тока короткого замыкания тыльнобарьерных фотоэлементов с
различным составом базового слоя:
|
|
1 - нелегированный CdS;
|
|
2 - CdS с примесью 0.01%
In;
|
|
3 - CdZnS с примесью 0.2%
In.
|
На рисунке 5 изображена
детальная зонная диаграмма гетераперехода, построенная Дасом, который
использовал теоретическую модель Ротворфа и другие модели. Значения всех
параметров перехода, использованные в этой диаграмме, были определены
экспериментально [4].
|
|
|
|
Рис.5. Энергетическая
зонная диаграмма гетероперехода CdS-Cu2S.
|
Фотоэлектрические свойства
гетероперехода CdS-Cu2S подробно рассмотрены ниже.
§
3. Фотоэлектрические свойства гетероперехода CdS-Cu2S.
В основу формирователя
сигналов изображения положено свойство неидеального гетероперехода CdS-Cu2S
накапливать положительный заряд неравновесных дырок на локальных уровнях.
На зонной диаграмме (рис.6)
изображены процессы, происходящие в ФСИ при освещении.
Резкое различие в
проводимости сульфидов кадмия и меди приводит к тому, что область
пространственного заряда локализована практически полностью со стороны CdS [4].
|
|
|
|
Рис.6. Зонная диаграмма
ФСИ.
|
При фотовозбуждении квантами
из области собственного поглощения сульфида кадмия появляются неравновесные
электроны и дырки (переходы 1). Электроны удаляются полем барьера в объем
базовой области, а дырки захватываются вблизи границы раздела на ловушки и
центры рекомбинации (переходы 2). Наличие таких компенсирующих центров с
большой концентрацией фактически является одним из основных свойств
рассматриваемого гетероперехода. Поле барьера способствует накоплению дырок в
ОПЗ, поэтому даже при незначительном уровне фотовозбуждения распределение
положительного заряда в CdS значительно изменяется, что приводит к росту
емкости перехода. Кроме того, распределение энергии электрона от координаты
изменяется с квадратичного на экспоненциальное. При этом резко возрастает
напряженность электрического поля у границы раздела гетероперехода [3].
Ток короткого замыкания Iкз
формирователя изображения находится в прямой зависимости от пространственного
распределения электрического потенциала φ(x), а это распределение
непосредственно связано с концентрацией дырок, локализованных на ловушках.
Как показано в [3]:
|
|
(8)
|
где
-
фототок в отсутствие потерь на границе раздела;
-
подвижность электронов в CdS;
-
скорость поверхностной рекомбинации на границе раздела.
Поскольку дрейфовая скорость
электронов определяется из соотношения:
|
|
(9)
|
что равнозначно:
|
|
(10)
|
выражение (8) можно
переписать:
|
|
(11)
|
Таким образом, изменяя
освещенность гетероперехода с помощью собственной для сульфида кадмия подсветки
можно управлять распределением φ(x), а, следовательно, и дрейфовой
скоростью электронов и величиной тока короткого замыкания Iкз.
При проецировании на образец
какого-либо изображения, его точки освещаются по разному, что приводит к
различной концентрации дырок, захваченных на ловушки и соответственно к
различному изгибу энергетических зон в ОПЗ.
Если проецирование
прекратить, то различие в концентрации дырок сохраняется достаточно долгое
время что позволяет использовать гетеропереход в качестве устройства,
запоминающего оптическую информацию.
Считывание этой информации
возможно при сканировании образца инфракрасным светом. Длительность ИК -
импульсов при сканировании должна быть как порядка 10 мкс, так как более
длинные импульсы будут вызывать активное оптическое опустошение ловушек, т.е.
высвобождение дырок с локальных уровней в валентную зону (переход 6).
С помощью ИК - подсветки
можно также производить стирание изображения, при этом образец освещают
импульсами большой длительности с высокой частотой следования. После чего
образец пригоден для повторного запоминания другого изображения.
Информация, полученная при
сканировании образца, обрабатывается компьютерными методами и затем может
воспроизводиться на экране компьютера. Процессы записи и считывания могут быть
значительно разнесены во времени, однако длительное хранение сопровождается
термическим опустошением ловушек, что приводит к постепенной утрате оптической
информации.
При хранении образца при
температуре около 0oС считывание информации возможно в течении 6-8
дней. Повышение температуры хранения приводит к более быстрому термическому
высвобождению дырок в валентную зону.
Более подробно явления
удаления захваченного заряда будут рассмотрены ниже.
§
4. Механизмы выброса захваченного заряда в ОПЗ гетероперехода CdS-Cu2S.
Гетеропереход CdS-Cu2S
может находиться в двух различных состояниях. Одно из них - равновесное -
обладает низкой чувствительностью к инфракрасному свету и позволяет получить
невысокое значение тока Iкз. Другое состояние - неравновесное -
высокочувствительно к ИК - свету и дает значительно большую величину тока
короткого замыкания.
Переход из равновесного
состояния в неравновесное осуществляется при действии коротковолнового света за
счет описанного выше эффекта захвата и накопления неравновесных дырок на
ловушках в ОПЗ CdS
Интенсивность выброса
определяет величину и скорость этого изменения параметров барьера, а значит и Iкз.
Поэтому представляется важным звать, как именно выброс влияет на параметре
барьера после прекращения фотовозбуждения коротковолновым светом, как быстро
они изменяются со временем.
Удаление дырок, захваченных
на ловушки в ОПЗ CdS, возможно по следующим четырем механизмам (Рис.7):
1.термический выброс в
валентную зону CdS (переход 1);
2.непосредственное
туннелирование дырок с ловушечных центров валентную зону Cu2S
(переход 2);
3.двухступенчатое
туннелирование электрона из квазинейтральной области CdS в ОПЗ (переход 3) и
последующей рекомбинации с неравновесной дыркой;
4.туннельно-прыжковая
рекомбинация (переход 4)
|
|
|
|
Рис.7. Механизмы удаления
захваченных на ловушки дырок из ОПЗ гетероперехода CdS-Cu2S
|
Наличие последнего механизма
связано с тем, что дефекты трансляционной симметрии в ОПЗ приводят к размыванию
краев разрешенных зов и образованию в запрещенной зоне отличной от нуля
плотности состояний N(E). По этим локальным состояниям возможен
токоперенос, описываемый с позиций модели прыжковой проводимости Мотта. Часть
электронов, находящихся на локализованных состояниях, может рекомбинировать с
дырками, захваченными на ловушки, очевидно, что рекомбинировать могут лишь
носители, находящиеся вблизи уровня Ферми, т.к. выше носителей нет. а ниже все
состояния заполнены и прыжок совершить некуда. Таким образом, рекомбинировать
могут только относительно подвижные носители, расположенные на энергетическом
расстоянии порядка kT от уровня Ферми EF.
Вероятности осуществления
указанных механизмов находятся в сильной зависимости от глубины залегания
дырочных ловушек, ET, температуры образца и пространственной
координаты локальных центров в ОПЗ.
Внешнее смещение оказывает на
механизёмы выброса разное влияние, так, термический выброс (1) от напряжения не
зависит вообще, непосредственное туннелирование (2) зависит слабо, а
двухступенчатая рекомбинация я туннельно-прыжковый механизм проявляют сильную
зависимость от внешнего смещения.
Кинетика выброса дырок по
перечисленным механизмам при фотовозбуждении описывается уравнением:
|
|
(12)
|
где f -функция
генерации, имеющая постоянное значение;
-тепловая
скорость носителей;
Spt и Snt-поперечное сечение захвата
дырок я электронов
Pv-эффективная плотность состояний в валентной зоне CdS;
n0-концентрация свободных электронов в квазинейтральной
области CdS;
Snr-поперечное сечение захвата электронов центром
рекомбинации на границе раздела;
- N(EF)
-плотность состояний в окрестности уровня Ферми;
-D1(х),D2(х)-коэффициенты
прозрачности барьеров, соответствующих туннелированию я двухступенчатой
рекомбинации;
-эффективная
тепловая скорость носителей при прыжковой проводимости.
Второе слагаемое в правой
части описывает термический выброс (1), третье - туннельный (2), четвертое -
двухступенчатое туннелирование (3), а пятое – туннельно-прыжковую рекомбинацию
(4).
Рассмотрим кинетику выброса
дырок в отсутствии фотовозбуждения, то есть случай спадающей релаксации. Пусть
при t=0 (в момент выключения коротковолнового света) концентрация на
ловушках такова, что условие:
|
|
(13)
|
выполняется. В этом случае
рекомбинационными потерями на границе можно пренебречь и ток, генерированный
длинноволновым светом в Cu2S, будет максимален. После выключения
света при t=0 в уравнении (12) функция генерации f оказывается
равной нулю. В то же время начальное условие записывается в виде
|
|
(14)
|
Безусловно, при всех
значениях x pt(x)≤Nt. Таким образом,
уравнение (12) перепишется в виде:
|

|
(15)
|
Данное уравнение определяет
зависимость концентрации носителей захваченных на дырочные ловушки в ОПЗ
гетероперехода CdS-Cu2S от времени, прошедшего после выключения
возбуждающего света.
Решение кинетического
уравнения для неравновесных дырок с концентрацией pt, захваченных
не ловушки в ОПЗ CdS, учитывающего все пути ликвидации накопленного заряда,
определяет процесс спада тока короткого замыкания, т.к. кинетика находится в
прямой зависимости от кинетики захваченного заряда.
§
5. Технология изготовления гетеропары CdS-Cu2S.
Получение тонкопленочного
CdS.
Основные методы изготовления
гетероперехода в были разработаны при конструировании фотоэлементов. Впервые
фотоэлемент с поликристаллическим слоем был изготовлен Карлсоном в 1956 г. В
настоящее время для получения слоя применяют осаждение из паровой фазы, метод
пульверизации, катодное распыление и спекание [10].
Осаждение из паровой фазы.
Чаще всего термическое
испарение в вакууме проводится в открытых системах, в которых тигель и подложка
устанавливаются в одном и том же объеме, ограниченном вакуумной камерой.
Температура подложки, в процессе испарения, оказывает определяющее влияние на
свойства осажденного материала. Оптимальное значение температуры составляет
180-200oС.
Тигель для испаряемого
вещества обычно изготовляют из кварца. Испарение чистого CdS проводят при
температуре тигля, приблизительно равной 1000oС; испаряемый материал
можно загружать в тигель в виде порошка или гранул.
Несовершенство метода
испарения в открытом вакууме заключается в загрязнении пленки, что связано с
наличием примесей в системе для испарения, а также в необходимости проведения
дополнительной рекристаллизации.
Катодное распыление.
В данном случае слои
образуются катодным распылением в атмосфере инертного газа. Для этого можно
использовать кадмиевый катод и такие газы как H2S/Ar или S/Ar. Ионы
меди, образующиеся в результате диссоциации во время разряда, взаимодействуют с
атомами кадмия на поверхности подложки.
Преимущество этого метода
состоит в том, что химический состав получаемой пленки аналогичен составу
катода.
Химическое осаждение
методом пульверизации.
Метод пульверизации состоит в
том, что на нагретую подложку разбрызгивается раствор, содержащий химические
элементы, необходимые для получения CdS. Этот метод хорошо подходит для
промышленного производства пленок CdS , благодаря его простоте и низкой
стоимости. Метод пульверизации позволяет избежать значительных потерь порошка
CdS , характерных для термического испарения. Подробное описание этого технологического
процесса рассмотрен ниже, поскольку этот метод использовался для получения
гетероперехода формирователя сигналов изображения.
Метод спекания.
Пленки CdS тонкого типа
обычно изготовляют из смеси порошка CdS и CdCI2. Смесь наносят на
подложку и затем нагревают до температуры 500-600oС. В процессе
нагрева при температуре 568oС CdS начинает растворяется в расплаве
CdCl2, который начинает испаряться при 400oС; таким
образом наблюдается рекристаллизация. В процессе спекания, сплавление частиц и
рекристаллизация происходят при относительно низкой температуре, и образующиеся
пленки имеют структуру, близкую к монокристаллической.
Получение слоя сульфида
меди.
Известно несколько способов
получения слоев: взрывное и квазистанционарное термическое напыление,
химическое осаждение из простых многокомпонентных растворов, реакции в твердой
фазе, а также электролитическое нанесение.
Перед созданием слоя Cu2S
полезна предварительная обработка поверхности CdS . При травлении в кислотах
(например, в НСl) удаляются поверхностные примеси и увеличивается площадь
границ зерен.
В настоящее время очень
широко используется процесс окунания при получении слоя Cu2S . При
окунаний происходит топотаксиальная реакция замещения одного иона кадмия двумя
ионами меди в соответствии с формулой:
CdS + 2СuX →
Cu2S + CdX2
где символом Х обозначен
химический элемент который может быть например С1, Вr или I.
Эта реакция обычно
осуществляется в водном растворе при температуре 90-100oС, некоторые
же исследователи предпочитают использовать органический раствор. Недостатком
метода является получение пленки Cu2S, неоднородной по толщине, что
происходит из-за высокой подвижности ионов меди.
Вместо окунания, называемого
"мокрым" методом иногда применяют "сухой" метод - испарение
CuCI . При проведении термообработки после нанесения тонкого слоя CuCI на CdS
происходит обмен ионов Cd+↔2Сu+.
Этот метод применялся при
создании исследуемых образцов ФСИ. Его преимущество - устранение глубокой
миграции Сu2S по границам зерен в слой CdS .
Метод непосредственного
испарения Cu2S или Cu с последующим сульфинированием в бензольном
растворе оказался малоэффективным, поскольку при пульверизации происходит
значительное окисление Cu2S, что снижает КПД.
Формирование
гетероперехода.
После получения слоя Сu2S
следующим этапом является создание перехода. Обычно его формируют с помощью
термообработки в течении нескольких минут при температуре 150-200oС.
Условия проведения термообработки влияют на параметры гетероперехода.
Происходят уменьшение шунтирующего сопротивления и увеличение напряжения
холостого хода [4].
Однако слишком
продолжительная термообработка приводит к снижению тока короткого замыкания Iкз.
Нанесение слоя меди поверх Сu2S улучшает стехиометрию последнего и
повышает стабильность элемента.
На основе CdS-Cu2S
существует два типа фотоэлементов. В "тыльно-барьерных" элементах
свет первоначально проникает в слой CdS, который имеет большую ширину
запрещенной зоны. Во "фронтально-барьерных" элементах свет
поглощается непосредственно в слое Сu2S [3].
Технология получения
образцов ФСИ.
Для исследований
использовались образцы, которые согласно классификации солнечных элементов
можно отнести к тыльно-барьерному типу.
На стеклянную подложку с
фабрично нанесенным прозрачным проводящим слоем двуокиси олова наносился слой
CdS методом пульверизации водного раствора тиокарбамида и хлорида кадмия
(ЭГДРЖ). При нагреве до 700oК образуется поликристаллическая пленка
в результате пиролитической реакции:
ClS+CS(NH2)2+2H2O→CdS↓+2NH4Cl+CO2↑
Тонкий слой СdS формировался
методом эндотермической реакции замещения в твердой фазе. Вакуумным испарением
поверх наносился слой хлорида меди. При температуре более 360oК
происходила диффузия компонентов, сопровождавшаяся химической реакцией
замещения ионов Cd+ ионами Сu+ в твердой фазе:
CdS+2СuСl→CdCl2+CuS
после чего хлорид кадмия был
удален промыванием образца в дистиллированной воде.
|
|
Рис.8. Слоистая структура
гетероперехода ФСИ.
|
ГЛАВА
II. ЭКСПЕРИМЕНТАЛЬНОЕ ИССЛЕДОВАНИЕ СЕНСИТОМЕТРИЧЕСКИХ ХАРАКТЕРИСТИК
ГЕТЕРОПЕРЕХОДА CdS-Cu2S И ИХ КОМПЬЮТЕРНОЕ МОДЕЛИРОВАНИЕ.
§
6. Общие понятия о сенситометрии.
Разнообразные фотографические
методы, используемые для регистрации многих видов информации, характеризуются
типичным физико-химическим единством. Все фотографические процессы основаны на
применении веществ или приборов, прежде всего, обладающих
светочувствительностью.
Сенситометрия - это раздел
фотографической науки, связанный с измерением фотографических свойств
фотоматериалов, обладающих чувствительностью к излучениям видимой и прилегающих
к ней областей спектра, а также свойств получаемых на них фотографических
изображений [11].
Для количественного
определения характеристик фотоматериалов широко используется метод построения
характеристических кривых, предложенный более ста лет назад Хертером и
Дриффилдом.
Фотографическое почернение
сильно реагирует на изменение условий освещения, и в первую очередь на
количество освещения:
где Е - освещенность в
плоскости эмульсионного слоя.
Если облучить слой светом
любого спектрального состава серией возрастающих экспозиций и по данным
измерения проявленных почернений построить зависимость оптической плотности D
от логарифма количества освещения lgH , то полученная кривая, называемая
характеристической, будет иметь S - образную форму, где различают следующие
области (Рис. 9):
I- область недодержек;
II- область пропорциональной
передачи или область нормальных экспозиций;
III- область передержек;
IV- область соляризации или
область обращения.
|
|
|
|
Рис.9. Характеристическая
кривая.
|
В случаях исследования разных
слоев при различных условиях экспонирования и проявления характеристические
кривые, как правило, имеют подобную форму.
Если в области
пропорциональной передачи взять две точки D1 и D2,
то будет существовать зависимость:
|
|
(17)
|
где γ -
коэффициент контрастности.
Отсюда следует:
|
|
(18)
|
где g - градиент
плотности и gmax=γ.
На характеристической кривой
выделяют следующие точки и параметры, которые могут быть использованы в роли
критериев фотоматериалов (см. рис.9):
т.1 - порог почернения;
т.2 - точек инерции;
D0- плотность вуали;
L - фотографическая широта (интервал экспозиций в
пределах области пропорциональной передачи).
Величина фоточувствительности
зависит от сенситометрической системы, в которой она определяется. Существует
несколько систем ГОСТ, немецкая система ДИН, американская ASA.
В системе ГОСТ
фотографическая чувствительность обратно пропорциональна величине экспозиции
соответствующей уровню оптической плотности, превышающему плотность вуали в 100.2
раза:
|
|
(19)
|
§
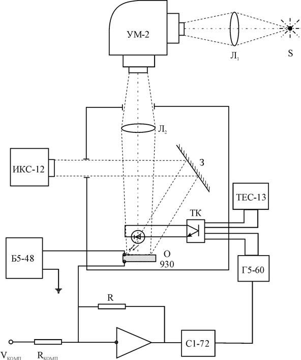
7. Описание экспериментальной установки.
В настоящей работе
рассматривается попытка охарактеризовать ФСИ на основе ГП CdS-Cu2S
обладающего, как и фотоматериалы, способностью накопления, с помощью
классических сенситометрических характеристик, разработанных для
фотографических слоев и рассмотренных в предыдущей главе.
Процессы стирания изображения
при облучении ИК-светом изучались на экспериментальной установке, схема которой
представлена на рис.10.
Образец устанавливался в
камере, позволяющей изолировать его от попадания постороннего света. Освещение
производилось двумя монохроматорами ИКС-12 и УМ-2. Монохроматор ИКС-12
использовался для возбуждения ФСИ в ИК - области спектра, а также для стирания
информации. Свет через зеркало З поступал на образец.
|
|
|
|
Рис.10. Блок-схема
измерительной установки.
|
Монохроматор УМ-2
использовался, в основном, для измерения спектральных зависимостей тока
короткого замыкания и сенситометрических характеристик образцов. Свет от лампы
S, яркость которой регулировалась через линзу Л1, направлялся на
входную щель монохроматора. С входной щели свет фокусировался линзой Л2
и направлялся на исследуемый образец. Зеркало З установлено таким образом,
чтобы свет от ИК - монохроматора попадал на ту же часть образца, что и свет от
монохроматора УМ-2.
Для формирования коротких
импульсов ИК-света использовался светодиод АЛ-107 с длиной волны излучаемого
света 930 нм. Светодиод через транзисторный ключ (ТК) подключен к генератору
Г5-60. Питание ключа осуществлялось от регулируемого источника напряжения
ТЕС-13. Отклики на импульсы ИК - света от светодиодов регистрировались
осциллографом C1-76, работающим в ждущем режиме и синхронизированном генератором
импульсов Г5-60. Смещение на образец подавалось от источника питания Б5-48.
Измерение освещенности
образца производилось с помощью люксметра Ю116.
Гетеропереход был включен в
вентильном режиме, т.е. напряжение на него не подавалось. Сигнал тока короткого
замыкания усиливался микросхемой К140УД8 и преобразовывался в сигнал
напряжения.
§
8. Исследование сенситометрических характеристик преобразователя изображения на
основе гетероперехода CdS-Cu2S.
Структура преобразователя
оптического изображения в электрический сигнал была показана на рис.8.
Рассмотрим возможности такой
системы применительно к регистрации оптического изображения различного
спектрального состава. На рис.11 представлена зависимость величины модуляции
тока, генерированного светом с λ=950 нм от длины волны коротковолновой
подсветки.
|
|
|
|
Рис.11. Зависимость
величины тока короткого замыкания от длины коротковолнового света.
|
Видно, что максимальный
эффект достигается при λ=520 нм (край собственного поглощения сульфида
кадмия). Более коротковолновый свет сильно поглощается в базовом слое сульфида
кадмия, поэтому концентрация фотовозбужденных дырок в окрестностях ОПЗ
определяется толщиной слоя сульфида кадмия (W) и диффузионной длиной
дырок в этом материале Lp. Если W³Lp, то
ОПЗ достигают не все фотогенерированные дырки, что приводит к уменьшению
величины коротковолновой стимуляции.
Резкий спад чувствительности
образца в коротковолновой области спектра обусловлен тем, что генерированные
носители заряда рекомбинируют в объеме слоя сульфида кадмия, не успевая
достигнуть области пространственного заряда, т.е. происходит поглощение света в
поверхностном слое сульфида кадмия.
Спад чувствительности в
длинноволновой области говорит об уменьшении коэффициента поглощения световых
квантов в слое сульфида кадмия, а более плавный наклон кривой спектральной
зависимости чувствительности ФСИ на основе гетероперехода CdS-Cu2S о
наличии примесных центров в сульфиде кадмия, участвующих в процессах генерации
носителей тока.
Для увеличения
чувствительности следует либо уменьшить толщину базового слоя (что на практике
приводит к резкому ухудшению свойств гетероперехода), либо создавать оптическое
изображение со стороны тонкого слоя сульфида меди.
Таким образом, прибор может
работать во всей области видимого спектра, хотя и с разной чувствительностью.
Это позволяет получить три цветоотделенных изображения в основных цветах и тем
самым сформировать цветной видеосигнал.
Так как в данном устройстве
считывание изображения производится не электронным лучом, а ИК - светом, то для
него не требуется вакуум и высокое напряжение, применяемые для формирования
электронного луча. Максимальная разрешающая способность устройства определяется
дифракционным пределом фокусировки светового пятна, при помощи которого
происходит считывание изображения, и составляет приблизительно 1 мкм.
Спектральное распределение
тока короткого замыкания позволяет охарактеризовать формирователь сигналов
изображения на основе гетероперехода CdS-Cu2S как
зеленочувствительный по общепринятой классификации для фотографических слоев.
Следовательно, запись оптической информации наиболее эффективна при длинах волн
около 520 нм.
Для исследования сенситометрических
характеристик ФСИ была измерена и построена характеристическая кривая (рис.12).
Аналогом оптической плотности Д в данном случае служил десятичный логарифм тока
короткого замыкания, генерированного преобразователем.
Обычно для построения характеристической
кривой фотографических слоев, их облучают серией возрастающих экспозиций и
затем по данным измерения проявленных почернении строят зависимость D от
Н.
|
|
|
|
Рис.12. Характеристические
кривые ФСИ, измеренные при различных интенсивностях света и усредненная
кривая.
|
Для измерения
характеристической кривой образца CdS-Cu2S был применен несколько
другой способ, заключающийся в следующем. ФСИ непрерывно освещался светом с
длиной волны l=520 нм. В процессе засветки в слое сульфида кадмия
накапливаются неравновесные дырки, которые захватываются на некоторые локальные
центры, что приводит к увеличению тока короткого замыкания. Возрастание Iкз
со временем при определенной величине интенсивности света с l=520 нм, регистрировалось на экране осциллографа. При этом в качестве
считывающего света использовался ИК - светодиод, работающий в импульсном
режиме. Импульсы частотой 5 мс позволяли измерять изменение тока в образце без
заметного эффекта стирания. При измерениях использовался закрытый вход
осциллографа, что позволяло наблюдать реакцию ФСИ непосредственно на импульс
без постоянной составляющей.
Для подтверждения
применимости данного метода были измерены характеристические кривые при
интенсивностях возбуждающего света: 0,05 лк, 0,1 лк, 0,5 лк. Как видно из
рис.12, семейство кривых достаточно хорошо повторяет один и тот же профиль. Это
говорит о том, что образец обладает свойством интегральности и по отношению к
нему применимо понятие экспозиции. Из усредненной характеристической кривой
(рис.12) были определены основные сенситометрические характеристики ФСИ на
основе гетероперехода CdS-Cu2S. К ним относятся: коэффициент
контрастности g, равный тангенсу угла наклона прямолинейного участка,
который оказался равным g=0.55, фоточувствительность S, определяемая в единицах
ГОСТа и оказавшаяся равной примерно 16 ед. ГОСТа.
§
9. Моделирование и компьютерный расчет характеристических кривых.
Для определения числа
фотонов, поглощенных в пределах ОПЗ и давших вклад в ток короткого замыкания,
воспользуемся законом Бугера-Ламберта. Пусть L0-количество
световых квантов попадающих на единицу поверхности слоя CdS в единицу времени; L1-доля
квантов дошедших до начала ОПЗ; L2-доля квантов достигших
металлургической границы:
|
|
(20)
|
|
|
(21)
|
где k - коэффициент
поглощения CdS;
W0 - темновое значение протяженности ОПЗ.
Вклад в Iкз дадут
поглощенные в ОПЗ фотоны:
|
|
(22)
|
Определяя напряженность
электрического поля на гетерогранице, воспользуемся тем, что она зависит лишь
от суммарного заряда в приконтактной области. По теореме Остроградского-Гаусса:
|
|
(23)
|
где e - диэлектрическая проницаемость CdS;
Nd - объемная плотность ионизированных доноров в CdS.
Поскольку
фоточувствительность в системе ГОСТ определяется в области недодержек, вполне
справедливым будет предположение о том, что за достаточно малое время t
протяженность ОПЗ не успевает существенно измениться и остается приблизительно
равным W0. Это облегчает определение зависимости напряженности
электрического поля от времени при экспонировании:
|
|
(24)
|
|
|
(25)
|
где b - квантовый выход.
В данном случае можно ввести
понятие приведенной экспозиции:
|
|
(26)
|
С учетом (26), напряженность
электрического поля (25), на любом этапе экспонирования, перепишется следующим
образом:
|
|
(27)
|
В представленных
экспериментальных данных фигурирует освещенность Е, выраженная в люксах.
Следовательно, L0 можно записать следующим образом:
|
|
(28)
|
где x - световая
эффективность, используемая для перевода в систему единиц ГОСТ;
-
энергия фотона длинноволновой подсветки.
Учитывая все вышеизложенное,
(8) запишется в виде:
|
|
(29)
|
или в развернутом виде с
учетом (26), (27) и (28):
|
|
(30)
|
Выражение (30), просчитанное
и представленное в координатах Lg(Iкз) от Lg(Et),
является теоретической моделью характеристической кривой ФСИ на основе гетероперехода
CdS-Cu2S. Расчет был произведен программой MathCAD, а полученная в
результате кривая представлена на рисунке 13. Также для сравнения дана
усредненная экспериментальная кривая, которая была уже представлена на рис.12.
|
|
|
|
Рис.13. Теоретическая и
экспериментальная характеристические кривые.
|
Совпадение расчетной кривой,
с кривой полученной экспериментально, было достигнуто при следующих значениях:
Sf=1.6·106
;
mn=1
; e=10; d=1·10-3 см;
Nd=1·1015
;
Iкз0=1·10-6
A; W0=105.131 нм.
Значение коэффициента k
были взяты из [12].
По теоретической кривой также
были рассчитаны сенситометрические характеристики и оказались равным:
коэффициент контрастности g=0.53 и фоточувствительность
S=15 ед. ГОСТа, что довольно близко к экспериментальным данным.
ВЫВОДЫ
Преобразователь оптического
изображения в электрические сигналы на основе гетероперехода СdS–Cu2S
может быть использован для регистрации слабых оптических изображений с
последующей записью их элементов в память ЭВМ с возможной коррекцией
фоточувствительности. Так как в данном устройстве считывание изображения
производится ИК - светом, то для него не требуется вакуум и высокое напряжение.
Благодаря возможности изготовления преобразователя большой площади и его
высокой чувствительности - вероятной областью применения такого устройства
может быть регистрация изображений, создаваемых крупными телескопами при
астрономических наблюдениях.
ФСИ на основе гетероперехода
СdS–Cu2S можно охарактеризовать с помощью классических
сенситометрических характеристик, разработанных для фотографических слоев.
Спектральное распределение
светочувствительности позволяет охарактеризовать формирователь сигналов
изображения на основе ГП СdS–Cu2S как зеленочувствительный по
общепринятой классификации для фотографических слоев с коэффициентом
контрастности g= 0,55 и фоточувствительностью 16 единиц ГОСТа.
Рассчитанная на компьютере
математическая модель характеристической кривой довольно точно повторяет
экспериментальные данные, что говорит о пригодности ее для описания подобных
характеристик любых ФСИ на основе гетероперехода СdS–Cu2S, если
известны параметры гетероперехода Sf, mn ,e, d, Nd, Iкз0 и W0.
ЛИТЕРАТУРА.
Шарма Б.Л., Пурохит Р.К.,
Полупроводниковые гетеропереходы. //М.: Мир, 1979.
Зи С., Физика
полупроводниковых приборов. //М.:Мир,1984.
Виноградов М.С.,
Туннельно-рекомбинационные процессы в гетеропереходе сульфид кадмия - сульфид
меди. //Дис. ... канд. физ.-мат. наук. - Одесса, 1986.
Чопра К., Дас
С.,Тонкопленочные солнечные элементы. //М.- Мир, 1986.
Борщак В.А., Влияние дефектов
области пространственного заряда на явления переноса в CdS-Cu2S
фотопреобразователях. //Дис. ... канд. физ.-мат. наук, Одесса,1991.
Борщак В.А., Василевский
Д.Л., Токоперенос по локализованным состояниям в неидеальных гетероструктурах.
//Оптоэлектроника и полупроводниковая техника.-1990. Вып. 17.
Василевский Д.Л., Борщак
В.А., Сердюк В. В., Влияние туннельно-рекомбинационного токопереноса на ЭДС
холостого хода гетерофотоэлементов. // Фотоэлектроника.-1991. Вып.4.
Виноградов М.С, Борщак В.А.,
Василевский Д.Л., Туннельный механизм потерь в гетерофотоэлементах. //Электронная
техника.-Сер.2: Полупроводниковые приборы.-1987.-Вып. 1(186).
Василевский Д.Л.,
Фотоэлектрические свойства неидеальных гетеропереходов.
//Фотоэлектроника.-1988. Вып.2.
Савелли М., Бугнот Дж.
Проблемы создания фотоэлементов на основе CdS-Cu2S. //Преобразование
солнечной энергии. - М.: Энергоиздат, 1982.
Чибисов К.В. Общая
фотография. //М.: Искусство, 1984.
Баранский П.И., Клочков В.П.,
Потыкевич И.В. Полупроводниковая электроника: свойства материалов. //Киев:
Наукова думка, 1975.
Василевский Д.Л., Вайтош Р.,
Нанаи Л., Перспективность CdS-Cu2S фотопреобразователей при больших
уровнях возбуждения. //Фотоэлектроника.-1990. Вып.3.
Сердюк В.В., Чемересюк ГГ.,
Терек М. Фотоэлектрические процессы в полупроводниках. // Киев-Одесса: Вища
школа, 1982.
Фаренбрух А., Аранович Дж.,
Гетеропереходы и поверхностные явления в фотоэлектрических преобразователях.
//Преобразование солнечной энергии.- М.: Энергоиздат, 1982.
Фаренбрух А., Бьюб Р.
Солнечные элементы: теория и эксперимент. //М.: Энергоиздат, 1987.
Фонаш С., Ротворф А.
Солнечные элементы с гетеропереходом. //Современные проблемы полупроводниковой
фотоэнергетики. М.:Мир, 1988.
Хилл Р., Микан Дж. Солнечные
элементы на основе сульфида кадмия и меди. //Современные проблемы
полупроводниковой фотоэнергетики. - М.: Мир, 1988.
Шик А.Я., Шмарцев Ю.В.,
Фотоэлектрические свойства неидеальных гетеропереходов. //Физика и техника
полупроводников. - 1981.-Т.15, Вып.7.