Модернизация тестоделительной машины

  • Вид работы:
    Курсовая работа (т)
  • Предмет:
    Другое
  • Язык:
    Русский
    ,
    Формат файла:
    MS Word
    2,04 Мб
  • Опубликовано:
    2013-06-13
Вы можете узнать стоимость помощи в написании студенческой работы.
Помощь в написании работы, которую точно примут!

Модернизация тестоделительной машины

Содержание

Введение

. Обзор аналогичных конструкций

. Технико-экономическое обоснование

. Описание разработанного аппарата

. Расчетная часть

.1 Технологический расчет

.2 Энергетический расчет

.3 Кинематический расчет

Заключение

Литература

Введение

Хлебопекарная промышленность занимает одно из главных мест в пищевой промышленности, так как выпускаемая ею продукция наиболее значима для потребителя. Однако по оценкам специалистов хлебопекарные предприятия нашей республики не соответствуют современному техническому уровню. Это обусловлено тем, что у предприятий не хватает финансовых средств для приобретения новейшего оборудования, внедрения прогрессивных технологий. Многие из предприятий работают убыточно. Поэтому в отрасли необходимы преобразования такие как: повышение эффективности функционирования предприятий; привлечение иностранных инвесторов; разгосударствление и приватизация крупных и средних предприятий; развитие различных форм свободного предпринимательства, малого и среднего бизнеса; развитие рыночной инфраструктуры; создание рынков труда, товаров, финансов; развитие лизинга.

В основе развития хлебопекарной отрасли прежде всего лежит необходимость установления на предприятиях компактного высокопроизводительного оборудования, внедрение энергосберегающих и материалосберегающих технологий, расширение ассортимента выпускаемой продукции, улучшение её качества, увеличение сроков хранения.

В целях расширения ассортимента хлебобулочных изделий, для более полного удовлетворения потребности населения, намечены меры по дальнейшему развитию хлебопекарной промышленности: внедрение комплексной механизации и автоматизации производственных процессов, прогрессивной технологии, повышение производительности труда и эффективности производства.

В хлебопекарной промышленности всё шире внедряются бестарная доставка специализированным транспортом и бестарное хранение дополнительного сырья. Это позволяет решить задачу комплексной механизации погрузочно-разгрузочных работ, снизить расход материалов на упаковку и тару, сократить потери. Особенно эффективным оказалось размещение силосов открытым способом на территории предприятий вне производственного здания - это позволило снизить затраты на капитальное строительство. С помощью специальных установок производится механизированная приёмка и подача сырья на производство.

Актуальной проблемой является внедрение более совершенных способов приготовления теста, которые позволяют не только увеличить производительность труда, улучшить качество вырабатываемой продукции, но и значительно повысить эффективность производства за счёт сокращения длительности процесса и соответствующих затрат. Особенностью этих способов приготовления теста является интенсификация процесса брожения.

Однако далеко еще не все хлебопекарные предприятия достигли уровня механизации передовых хлебозаводов и не все еще производственные процессы механизированы. Особенно это относится к складским операциям по подсобному сырью и готовой продукции, производству мелкоштучных и сдобных изделий.

Не секрет, что проблема реконструкции предприятий хлебопекарной промышленности стоит достаточно остро. Износ основных фондов большинства предприятий достиг критической отметки. Решение этих задач невозможно без технического перевооружения предприятий, освоения современного, менее энергоемкого, высокопроизводительного оборудования.

В настоящее время техперевооружение хлебозаводов ведется по всем направлениям, начиная со складов приемки и подготовки сырья, внедрения прогрессивных дозирующих устройств до приобретения и установки современного тестоприготовительного, разделочного, пекарного и упаковочного оборудования.

На данный момент самым современным хлебопекарным оборудованием является:

печи ротационные “Муссон-Ротор 7,1”(135 кг/ч), “Муссон-Ротор 9,7”

(180 кг/ч), “Муссон-Ротор-14 Супер” (300 кг/ч);

печь люлечная “Циклон-Ротор-180” (180 кг/ч);

печи ярусные типа “ХПЭ-750/500” (до 96 кг/ч), “MV-100” и “MV-180;

печь конвективная “Муссон-Турбо” (50 кг/ч);

тестозакаточные машины ТЗ-1, ТЗ-2;

тестоокруглители “Восход-ТО-4” и “Восход-ТО-5”;

тестоделители “Восход ТД-1” и “Восход ТД-2”;

тестомесильные машины “Прима-300”, “Прима-160Н”, “ASR”, “ASE”, “For France”;

тестораскаточная машина “РОЛЛ-АВТО”.

. Обзор аналогичных конструкций

В настоящее время выпускаются различные модификации тестоделителя РТ-2М, предназначенного для деления кусков теста массой в более широком диапазоне, и в частности для деления теста при выработке мелкоштучных сдобных и булочных изделий. К таким тестоделителям относятся РТ-2МА, PT-2.0I, РЗ-ХДП, РЗ-ХМД. В этих модификациях машин снижена металлоемкость, упрощена конструкция системы привода, применены новые эффективные материалы для рабочих органов, которые исключают необходимость смазки трущихся частей. Более повышенная точность деления и надежность в работе обеспечивают широкое применение тестоделительных машин этой группы на хлебопекарных предприятиях.

Рисунок 1 - Тестоделительная машина Р3-ХДП

Машина РЗ-ХДП (рис. 1). Она предназначена для деления пшеничного теста массой 0,04-0,34 кг. Машина состоит из станины 1, на которой смонтированы бункер 6,для теста, два нагнетательных валка 5 и 7, делительная головка 4 с плавающими поршнями, отрезной валик 8 и ленточный транспортер 2.

Тесто подается в приемный бункер 6, откуда оно захватывается двумя вращающимися навстречу один другому валками 5 и 7 и нагнетается в мерный карман делительной головки 4. При повороте делительной головки на угол 180°поршень выпрессовывает тестовую заготовку, которую отрезной вращающийся рифленый валик 8 сбрасывает на ленточный транспортер 2. Масса куска теста регулируется изменением объема мерного кармана вращением винта с помощью механизма 3. Для предупреждения прилипания теста к рифленому валику последний имеет фторопластовое покрытие и обдувается воздухом.

Для стабилизации давления при различной консистенции теста перед делительной головкой установлена дополнительная камера с заслонкой и пружинным регулятором давления.

Рисунок 2 - Делительно-округлительный автомат А2-ХЛ1-С9

Делительно-округлительный автомат А2-ХЛ1-С9 (рис. 2) предназначен для деления и округления тестовых заготовок массой 0,05-0,23 кг из пшеничной муки высшего, I и II сортов при выработке мелкоштучных изделий. Агрегат состоит из делительной и тестоокруглительной машин Т1-ХТС, каждая из которых имеет индивидуальный привод.

Механизм деления теста представляет собой непрерывно вращающийся делительный барабан 5 (рис. 3) с двумя мерными каналами 7, внутри которых помещены два параллельных раздвижных, поршня 4. Поршни имеют принудительное перемещение от рычага 6", приводимого в движение от пазового кулака. Тесто из воронки 9 поступает в тестовую камеру 10, откуда периодически вращающимися валками 8 и 11 нагнетается в мерные карманы 7. В этот период делительный барабан с мерными карманами находится в зоне нагнетания, а поршни принудительно отведены рычагом 6 в левое крайнее положение, выталкивая при этом ранее отмеренные куски теста, которые рифленым валиком 2 сбрасываются в чашу округлителя 1. Так как из мерных карманов одновременно выходят две заготовки, то для предупреждения их сдваивания предусмотрено разделительное устройство, которое задерживает одну из заготовок на полцикла делительной головки. Зазор между валками 11 и делительным барабаном постепенно уменьшается, вследствие чего давление в зоне нагнетания по мере заполнения мерных карманов постепенно увеличивается. Для предупреждения переуплотнения теста валки вращаются периодически.

Делительный механизм автомата приводится в движение от электродвигателя 12, который через клиноременную передачу 13, цилиндрический редуктор 15, цепную передачу 16 и 17 приводит во вращение вал 21 делительного барабана. От этого вала через шестерни 22 и 23 вращается рифленый валик 2. От втулки делительного барабана через цепную передачу 27 вращается кулачок 28, который приводит в движение плунжерный насос 29. Последний периодически опрыскивает маслом поршни перед входом в тестовую камеру. Регулирование массы кусков теста производится вращением штурвала 26, от которого через зубчатую передачу и винтовую пару вращается винт 24.

Принудительное перемещение поршня 4 получают от неподвижно установленного пазового кулака 25.

Нагнетательные валки 11 приводятся во вращение от храпового механизма 38 через шестерни 37, 36, 35, 34, 33, 32. Валок 8 вращается от шестерен 30 и 31. Храповой механизм приводится в движение от вала 41, на котором укреплен диск эксцентрика 40. Регулирование угла поворота нагнетательных валков производится изменением величины эксцентриситета, перемещением пальца 18, винтом 39, который вращается рукояткой 20 через зубчатую коническую передачу 19. Делительно-округлительный автомат А2-ХЛ2-С9. В настоящее время УкрНИИПродмашем разработан и серийно выпускается делительно-округлительный автомат А2-ХЛ2-С9, в котором улучшена конструкция привода и уплотнения, исключающая попадание теста в подшипники. Для рабочих органов использованы новые эффективные материалы, исключающие необходимость смазки трущихся поверхностей. Для улучшения качества округления спиральный желоб покрыт фетром, кроме того, в 1,5 раза увеличен путь округления тестовых заготовок. 180

Технические характеристики тестоделительных машин с валковым нагнетанием теста приведены в табл. 1

Таблица 1 - Технические характеристики тестоделительных машин

Показатели

Тестоделительные машины с валковым нагнетанием теста


РЗ-ХДП

РЗ-ХДМ

А2-ХЛ1-С9

А2-ХЛ2-С9

Производительность, шт/мин

40-65

38

40-100

40-100

Масса куска теста, кг

0,04-0,34

0,2-0,7

0,05-0,23

0,05-0,23

Установленная мощность Электродвигателей, кВт

2,2

2,2

3,65

3,65

Точность деления, %

±1

±2

±1,5

Габаритные размеры, мм

780×620×1290

1100×708×1390

1530×900×1550

1530×900×1550

Масса, кг

610

657

1400

1320


. Технико-экономическое обоснование

Нагнетание с помощью парных валков с рифленой поверхностью обычно используется при переработке пшеничного теста. Основными недостатками валковых нагнетателей являются неудобство регулирования изменения подачи теста, а также отсутствие стабилизации давления в рабочей камере делителя. Однако валковые нагнетатели имеют и достоинства: простота устройства, надежность и благоприятное воздействие на структуру теста. Целью представленного проекта является модернизация тестоделительной машины РТ - 2 с целью улучшения процесса нагнетания теста при помощи многовалкового нагнетателя, т.е. вместо двух валков устанавливают четырех валковый (два дополнительных) с соответствующим приводом в виде зубчатых передач.

Такое техническое решение повысит стабилизацию теста в камере нагнетания и уменьшит процент брака тестовых заготовок в процессе деления, что приблизит действительную производительность машины к ее теоретической.

. Описание разработанного аппарата

Тестоделитель предназначен для деления пшеничного теста; заготовки массой от 0,2 до 1.0 кг. Он состоит из приемной воронки двух питательных валков 7 большего диаметра и двух валков меньшего диаметра, расположенных по дуге возле делительной головки. В делительной головке 9 размещены четыре мерных камеры по четыре кармана 10 в каждой, карман мерной камеры представляет собой цилиндрическую бронзовую гильзу, внутри которой расположен плавающий поршень 11 с опорным роликом 8. Делительная головка вращается равномерно. С фронтальной ее стороны расположен валик 13 облегчающий отделение тестовых заготовок от делительного барабана 9 и ленточный транспортёр для отвода заготовок 14. Передняя часть опирается на стойку 15 с винтовым регулятором высоты подъема. Благодаря последнему удобно проводить компоновку делителя с любым видом технологического оборудования в зависимости от технологической схемы производства и ассортимента вырабатываемых изделий. В делительной головке имеется механизм 12 регулирования массы заготовки, позволяющий вести плавное регулирование во время работы тестоделителя.

Тесто из приемной воронки захватывается питательными валками и подается в рабочую камеру, где создается давление от 0,03 до 0,12 МПа. Под его действием тесто поступает в мерную камеру и перемещает пор-шень к центру барабана до тех пор, пока опорный ролик 8 не коснется ку-лака 12. При дальнейшем вращении барабана ролик накатывается на вы-талкивающий кулачек, и перекатываясь по его поверхности выталкивает поршень 11 и тем самым отмеренную тестовую заготовку из мерного кармана на ленту конвейера 14.

Привод машины состоит из электродвигателя 3, клиноременной пере-дачи, двухступенчатого цилиндрического редуктора 2, цепных передач передающих вращение на промежуточные валы 5 и ленточный конвейер 14. Делительный барабан и нагнетательные валки приводятся в движение с помощью открытых зубчатых передач. Электродвигатель закреплен на плите имеющей механизм 4 для натяжения клинового ремня. Все механизмы установлены на раме 1 и имеют ограждение 16.

Рисунок 3 - Тестоделительная машина РТ-2М

. Расчётная часть

.1 Технологический расчёт

Производительность валкового нагнетателя теста П_в, кг/м, определяем по формуле:

П_в=B•h•π•D•n•ρ•k, [2], c 365

где: B - длина валков, м;- ширина зазора между валками, м;- диаметров валков, м;- число оборотов валков в минуту

ρ - объёмная масса теста, кг/м^3- объёмный коэффициент подачи.

По данным ВНИИХПа k=0,8;

Оптимальные величины: h=0,008 м (8 мм); D=0,12 м (120 мм);_в=0,2 м/с - окружная скорость валков.

Поскольку

=  , то=  = =31,9 об/мин

ρ = 1200 кг/м^3- объёмная масса пшеничного теста из 72%-ной муки с влажностью 43,5%.

По заданию П_в=40 кг/мин, следовательно

== =0,43 м

Размеры мерных карманов можно определить через максимальную и минимальную массу тестовых заготовок и объёмную массу теста ρ.

При цилиндрической форме мерных карманов диаметр “d” их можно определить по формуле:

=

= =1,0 кг;

=/();

= ;

- маска куска теста, кг;- глубина кармана, м;

К - отношение максимальной массы куска теста к минимальной, т.е. тестоделитель может делить тесто на куски от 0,1 до 1,0/5=0,2 кг. К=5.==0,1 м

Определим частоту вращения делительного барабана.

П=g -> =,

где : m - число мерных карманов ( при одном сквозном мерном кармане отмеривается два куска теста)

.2 Энергетический расчёт

Определяем потребную мощность на движение рабочих органов по формуле:

=,

где: - мощность на вращение валков;

- мощность на деление теста мерным карманом.

= , кВт [2, c 372]

где: М - момент вращения валков, Н- число оборотов валков, об/мин (см. выше)

Ориентировочно можно принять М= 1500 Н

= =0,7975 кВт

Мощность на деление теста мерным карманом определим по формуле:

= , кВт

где: P - сопротивление резанию;- скорость резания (в данном случае скорость на поверхность делительного барабана);

= , м/с

где: D - диаметр барабана, м=0,5 м ( по чертежу)

Р - подсчитывается с учётом преодоления сопротивления тесту давящему на поверхность, соприкасающуюся с тестом. В этом случае удельное сопротивление - принимаем 5 кН/и общее усилие определим по формуле:

Р=, Н

где: d - диаметр мерного кармана, м==0,26 м/с

Р==39,25 Н

= =0,01 кВт

=( )/, кВт

где: - общий к.п.д. привода;

- общий к.п.д. привода нагнетающих валков;

- общий к.п.д. привода делительного барабана.

=,

где: - к.п.д. ременной передача (=0,96)

- к.п.д. цепной передачи (=0,97)

=,

где: - к.п.д. цепной передачи (=0,97)

 - к.п.д. открытых зубчатых передач (= 0,94)

=- к.п.д. открытых зубчатой передачи (=0.94)

=0,960,980,97= 0,91

=0,97=0,8;

=0,94;

=( )/ =1,12 кВт

По [6] принимаем электродвигатель типа АИР90L6 у которого =1,5 кВт, =1000 об/мин;

.3 Кинематический расчёт

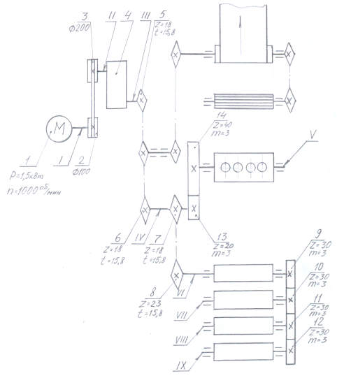
Рисунок 4 -Кинематическая схема привода

Определение общего передаточного числа:

,

где: -частота вращения IX-го вала;

(=31,9 об/мин)

= 31,35

Разбиваем общее передаточное число на отдельные числа определённых передач кинематики привода и подбираем их:

=;

=10 - передаточное число цилиндрического редуктора;

=1; =1,25 - передаточные числа цепных передач;

1 - передаточные числа зубчатых передач;

Тогда

= ;

= =2,5 - передаточное число ременной передачи.

Определение мощностей на валах:

==1,5 кВт

=

==1,44 кВт

=

==1,41 кВт

=

==1,368 кВт

После IV-го вала мощность раскладывается на две составляющие на  и  в следующем соотношении:

=0,0245;=0,9755;

=0,0245=0,0315 кВт;

=0,9755=1,294 кВт;

=;

==1,216 кВт;

=;

==1,143 кВт;

=;

==1,075 кВт.

Определение частот вращения валов.

 об/мин;

;

=400 об/мин;

;

=40 об/мин;

;

=40 об/мин;

,

где:  передаточное число 4-ой зубчатой передачи;

=10 об/мин;

;

=32 об/мин;

;

=32 об/мин;

;

=32 об/мин;

;

=32 об/мин;

Определение вращающих моментов на валах:

;

 =14,325 Нм;

;

 =34,38 Нм;

;

 =336,6 Нм;


 =326,6 Нм;

;

 =14,04 Нм;

;

 =386,2 Нм;

;

 =362,9 Нм;

;

 =341,1 Нм;

Полученные результаты сводим в таблицу 2.

Таблица 2 - Характеристики валов

№ вала => Характеристики

I

II

III

IV

V

VI

VII

VIII

IX

N, кВт

1,5

1,44

1,41

1,368

0,0315

1,294

1,216

1,143

1,075

n, об/мин

1000

400

40

40

10

32

32

32

32

T, Н•м

14,325

32,38

336,6

326,6

30,08

386,2

362,9

341,1

320,8


Расчёт диаметров ременной передачи, чисел зубьев звёздочек цепных передач и числа зубьев зубчатых передач:

Для ременной передачи:

Принимаем = 100 мм,

Тогда

== 100= 250 мм

Для цепной передачи 1:

Принимаем =18 шт,

тогда ==18 шт

Для цепной передачи 2:

Принимаем =18 шт,

тогда ==18 шт

Для зубчатых передач1,2 и 3:

Принимаем ==30 шт.

Для зубчатой передачи 4:

Принимаем Z=20шт;

хлебопекарный тестоделительный валковый нагнетатель

Тогда Z=Z×U=20×4=80шт

Заключение

В данном курсовом проекте произведена модернизация тестоделителя РТ-2 с целью улучшения процесса нагнетания теста. Для решения этой задачи в камере нагнетания установлено вместо двух нагнетающих валков - четыре. Такое техническое решение позволит осуществлять как предварительное нагнетание теста, так и окончательное, что повысит стабильность давления теста в камере нагнетания. Это, в свою очередь, повысит точность деления и уменьшит величину брака. Для привода двух дополнительных валков в кинематике понадобится установить дополнительные зубчатые передачи. Для подтверждения правильности данного технического решения в курсовом проекте выполнены следующие расчёты: технологический, энергетический и кинематический. Представленные в графической части проекта - общий вид машины и кинематическая схема дают достаточное представление об устройстве машины, принципе действия и проделанной модернизации.


1 А.Н. Драгилев и др. Технологическое оборудование: хлебопекарное, макаронное и кондитерское. - М.: “Академия” 2004.

Н.В. Зайцев Техническое оборудование хлебозаводов. - М.: “Пищевая промышленность”, 1967.

Ю.П. Головань и др. Технологическое оборудование: хлебопекарных предприятий. - М.: “Пищевая промышленность” 1979.

Ю.А. Калошин Практикум по расчётам оборудования хлебопекарного и макаронного производств. - М.: ВО “Агропромиздат” 1991.

Ю.П. Головань и др Технологическое оборудование: хлебопекарных предприятий. - М.: ВО “Агропромиздат” 1988.

Е.Д. Ситников Практикум по техническому оборудованию консервного и пищеконцентратного производств. - СПб.: ГИОРД, 2004


Не нашли материал для своей работы?
Поможем написать уникальную работу
Без плагиата!
Без нейросетей!