|
Переменная
|
Тип
|
Описание
|
|
1
|
2
|
3
|
|
ErON
|
boolean
|
Переменная состояния -
«вентилятор включился по неизвестной причине», передача в алгоритм более
высокого уровня
|
|
DontOFF
|
boolean
|
Переменная состояния -
«вентилятор не отключился», передача в алгоритм более высокого уровня
|
|
Turn_ON
|
boolean
|
«Включит вентилятор»
команда на пускатель
|
|
Don’t_ON
|
boolean
|
Переменная состояния -
«Вентилятор не включился» передача в блок обработки аварий
|
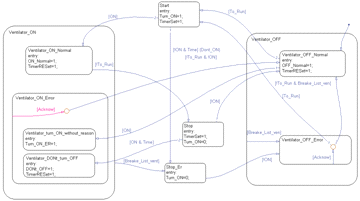
Формирование слова состояния и управление вентилятором производится в
соответствии с графом его состояний представленном на рисунке 2.9.
Рисунок 2.9 -
Граф алгоритм работы блока управления вентилятором
Граф формирует возможные состояния вентилятора. Описание состояний
приводится в таблице 2.9.
Таблица 2.9 -
Состояния вентилятора
|
Имя
|
Описание
|
Примечание
|
|
1
|
2
|
3
|
|
Ventilator_OFFNormal
|
Вентилятор отключен
|
1- состояние активно, 0-
состояние неактивно
|
|
Ventilator_ONNormal
|
Вентилятор включен
|
1- состояние активно, 0-
состояние неактивно
|
|
Ventilator_OFFError
|
Авария вентилятор -
отключен
|
1- состояние активно, 0-
состояние неактивно
|
|
Ventilator_turn_ONWithout_reason
|
Вентилятор включился по
неизвестной причине
|
1- состояние активно, 0-
состояние неактивно
|
Таблица 2.9 -
продолжение
|
Ventilator_Don’tTurn_OFF
|
Вентилятор не отключился
|
1- состояние активно, 0-
состояние неактивно
|
|
Start
|
Вентилятор включается
|
1- состояние активно, 0-
состояние неактивно
|
|
Stop
|
Вентилятор отключается
|
1- состояние активно, 0-
состояние неактивно
|
|
Stop_Er
|
Вентилятор отключается по
аварии
|
1- состояние активно, 0-
состояние неактивно
|
Алгоритм блока широтно-импульсной модуляции.
Блок ШИМ предназначен для генерирования последовательности импульсов
заданной продолжительности в соответствии с заданием.
На рисунке 2.10 представлена модель блока управления ШИМ типа «Черный
ящик».
Рисунок 2.10
- модель блока ШИМ типа «черный ящик»
Входной информацией для данного блока являются переменные представленные
в таблице 2.10.
Таблица 2.10
- Входные данные блока управления клапаном
|
Переменная
|
Тип
|
Описание
|
|
1
|
2
|
3
|
|
|
|
|
To_Turn
|
boolean
|
Команда «Включить»
сформированная в алгоритме нагревателя
|
|
TR_swithing_ON
|
boolean
|
«Трансформатор тока
включен» сигнал с трансформатора
|
|
Ttek
|
real
|
Значение времени в данный
момент считываемое с таймера
|
|
Timp
|
real
|
Продолжительность импульса
|
|
Tper
|
real
|
Период
|
Выходной информацией являются переменные представленные в таблице 2.11.
Таблица 2.11
- Выходные данные блока управления клапаном
|
Переменная
|
Тип
|
Описание
|
|
1
|
2
|
3
|
|
imp
|
boolean
|
Импульс
|
Блок ШИМ функционирует в соответствии с графом его состояний,
представленным на рисунке 2.
Рисунок 2.11 - Граф алгоритм работы блока управления широтно-импульсной
модуляцией.
Граф формирует возможные состояния блока ШИМ. Описание состояний
приводится в таблице 2.12.
Таблица 2.12
- Состояния ШИМ
|
Имя
|
Описание
|
Примечание
|
|
1
|
2
|
3
|
|
Stop_SHIM
|
Выдача импульсов
остановлена
|
1- состояние активно, 0-
состояние неактивно
|
|
Start_period
|
Начало периода
|
1- состояние активно, 0-
состояние неактивно
|
|
IMPULSE
|
Выдача импульса
|
1- состояние активно, 0-
состояние неактивно
|
|
Wait_END_of period
|
Ожидание завершения периода
|
1- состояние активно, 0-
состояние неактивно
|
.2 Выбор технического обеспечения
В настоящее время автоматизация любых производственных процессов
выполняется на базе универсальных микропроцессорных контроллерных средств [5].
Это обусловлено следующими факторами:
– использование готовых технических средств устранит необходимость
их проектирования;
– микропроцессорные системы отличаются высокой надежностью;
– сокращается время проектирования системы;
– унифицируется элементная база систем управления
Существуют следующие варианты технических решений при построении системы
управления на базе микропроцессорной техники:
– система управления на базе персонального компьютера;
– система управления на базе локального контроллера PLC (programmable logic controller - программируемый логический
контроллер);
– сетевой комплекс контроллеров (PLC, Network);
– полномасштабные распределенные системы управления (DCS, Full
Scale).
Для построения системы управления электротермической линией целесообразно
использовать система управления на базе локального контроллера PLC, это связанно с тем, что система
управления на базе персонального компьютера не обладает достаточными
возможностями для управления электротермической линией, сетевой комплекс и
распределенная система управления напротив применяются для более сложных
объектов и слишком дороги.
Поскольку система будет располагаться в термическом цехе контроллеры
должны быть пригодны для работы при температуре до 45 ºС. Так как для управления
температурой решено применить широтно-импульсное управление, необходимо чтобы
на базе применяемого контроллера возможно было организовать управлямый
широтно-импульсный модулятор.
Можно отметить что российский рынок на сегодняшний день предлагает достаточно
широкий диапазон контроллерных средств среди них можно назвать контроллеры
компаний Siemens и Advantech, Mitsubishi.
Для построения системы управления целесообразно применить контроллеры Siemens [18]. Это обусловлено их высокой
надежностью, простотой программирования, приемлемой стоимостью и доступностью.
Для наших целей применимы контроллеры серий S-300 и S-400.
Для объектов автоматизации средней сложности, к которым относится и ЭЛТА
8/45, можно выбрать один из контроллеров серии S-300, контроллеры серии S-400, стоят дороже, и применяются в основном для сложных
объектов (объектов с большим количеством сигналов), в нашем случае их
применение было бы необоснованным. Контроллеры S-300 имеют модульное построение, и могут включать в свой
состав следующие компоненты:
– стойки (RACK),
служащие для размещения модулей и соединения их между собой;
– блок электропитания (Power Supply, PS), обеспечивает подачу энергии к
внутренним устройствам;
– центральное процессорное устройство (Central Processing Unit,CPU),
хранит и обрабатывает программу пользователя;
– сигнальные модули (Signal Modules),
адаптируют системные сигналы ко внутреннему уровню сигнала или управляют
приводами посредством цифровых или аналоговых сигналов;
– функциональные модули (Function Modules, FM), выполняют сложную или критичную
обработку по времени независимо от CPU;
– коммуникационные процессоры (Communication Processor, CP),
устанавливает соединение с вспомогательными сетями (подсетями);
– подсети (Subnets).
Раннее указанным требованиям к контроллеру (работоспособность при
температуре до 45 ºС, возможность программной реализации блока ШИМ),
удовлетворяет контроллер Siemens S-317 2DP.
Для регулирования скоростей конвейеров в проекте применены частотные
преобразователи серии MicroMaster (представлены на рисунке 2.12) производимые компанией Siemens (технические характеристики
преобразователей MicroMaster
представлены в приложении Б). Это связано с тем, что это привода
удовлетворяющие требованиям технического задания, легко интегрируются в любые
современные системы, позволяют управлять ими по промышленным вычислительным
сетям (PROFIBUS).
Применим, частотные преобразователи MicroMaster 440, так как они обладают
наибольшими возможностями в данной серии, в том числе: наличие аналогового
входа 4…20 А; возможность изменения оператором вольт-частотной характеристики,
что облегчает его переналадку.
Рисунок 2.12 Преобразователи серии MicroMaster (слева направо MicroMaster 410, MicroMaster 420, MicroMaster 440).
Подсистему визуализации (АРМ оператора), возможно, реализовать с помощью
следующих технических средств:
– встраиваемая панель оператора;
– панельный компьютер промышленного исполнения;
– настольный компьютер.
Для технической реализации подсистемы визуализации технологического
процесса применим панельный компьютер промышленного исполнения. Это обусловлено
тем, что ни одна из существующих моделей встраиваемых панелей оператора не
способна обеспечить выполнение всех функции, указанных в техническом задании, а
настольный компьютер занимает слишком много места и его невозможно разместить в
цехе.
Для обеспечения нормального функционирования системы необходимо, чтобы
программное обеспечение решало две задачи:
– формирование управляющих сигналов для электротермической линией в
соответствии с алгоритмами её работы;
– представление информацию о состоянии системы в форме понятной
оператору и обеспечение взаимодействия между оператором и объектом управления,
возможность управлять процессом.
Программное обеспечение, решающее указанные задачи, состоит из
программного обеспечения HMI (Human-Machine Interface - человеко-машинного интерфейса) и
программного обеспечения контроллера, интерфейса связи между АРМ и ПЛК, а так
же интерфейса связи между контроллером и объектом управления.
Так как в качестве оборудования системы был выбран контроллер Siemens, то очевидно, что наиболее
целесообразным будет использовать программное обеспечение также разработанное
компанией Siemens и приспособленное для наиболее
полного и эффективного взаимодействия с контроллерами того же производителя.
Для организации человеко-машинного интерфейса изберем систему исполнения SCADA WinCC 6.0. Фактически управление осуществляется контроллером.
WinCC
позволяет осуществлять обмен информацией между оператором и контроллером [19].
Разработку проекта будем осуществлять, используя стандартные средства
WinCC6.0
в том числе:
– графическую систему, редактор для создания кадров (Graphics Designer);
– система сообщений, редактор для конфигурирования сообщений (Alarm Login);
– система архивирования, редактор для определения архивируемых
данных (Tag Logging);
– система отчетов, редактор для создания шаблонов отчетов (Report Designer);
– библиотека программных модулей используемых в проекте (Scripts);
– система администрирования.
Для создания программного обеспечения контроллера воспользуемся
программным пакетом SIMATIC
STEP7 [2]. Данный пакет позволяет так же
сконфигурировать применяемое оборудование. STEP7 позволяет объединить все подсистемы, используемые в
решении задач автоматизации от полевого уровня, до уровня управления процессом
- в рамках однородной системной архитектуры в гомогенное целое. В SIMATIC STEP7 в соответствии со стандартом IEC 1131-3 предоставляются следующие
языки программирования:
– STL (список инструкций);
– SCL (структурированный текст);
– LAD (язык контактных элементов);
– FBD (язык диаграмм функциональной логики).
В состав программного обеспечения контроллера входят:
– система конфигурирования оборудования;
– организационные блоки;
– функциональные блоки;
– блоки процедур;
– блоки данных.
Для организации интерфейса обмена данными между контроллером и
автоматизированным рабочим местом воспользуемся стандартным протоколом семейства
Simatic S7 PROTOCOL
SUITE.
В качестве операционной системы на АРМ оператора применим Windows XP.
Структура программного обеспечения представлена на рисунке 2.13.
Рисунок 2.14 - Структура программного обеспечения АСУ ЭЛТА
.4 Разработка структурных схем КТС
Структурная
схема представлена на чертеже 2021.082.000001.С1 включает в себя следующие
элементы:
A 1.0 - модуль ввода дискретных
сигналов в контроллер;
A 2.0
- модуль вывода дискретных сигналов контроллера;
B 1 -
оптосемистор, выполняет функции гальванической развязки между цепью контроллера
и цепью нагревателя;
EK1…EK3 - нагревательные элементы;
KM 1-
катушка контактора, выполняет функцию коммутации цепи нагревателя;
KM
1:1…4 - контакты контактора KM 1;
K 1- катушка
реле, предназначена для гальванической развязки силовых цепей и цепей
управления;
K 1:1
- контакт реле K 1, при замыкании
данного контакта на дискретный вход поступает сигнал;
QF 1 -
автоматический выключатель, выполняет функцию защиты цепи нагревателя;
R 1-
резистор;
TA 1…TA 3 - измерительные трансформаторы
тока;
TV 1 -
понижающий трансформатор напряжения 380/42 В;
X 1:1
- X 2:6 - клеммные контакты;
VS 1 -
VS 3 - семисторы, предназначены для
управления нагревателями.
Структурная
схема 2021.082.000002.С1 включает в себя следующие элементы:
A 3.0 - модуль ввода аналоговых
сигналов в контроллер;
A 4.0
- модуль вывода аналоговых сигналов из контроллера;
A 5.0
- блок управления семисторами и тиристорами;
R 2 -
резистор, предназначен для преобразования сигнала на входе в БУСТ;
SF 1 -
автоматический выключатель вибратора, выполняет функцию защиты питающей цепи;
X 2:1…X 6:2 - клеммные контакты;
Y 1-
катушка электромагнита вибратора 3;
VS 4 -
семистор управления вибратором;
UA 1 -
нормализатор сигнала, преобразует сигнал 0÷5 А во входную величину модуля
аналоговых входов 4÷20 мА.
.5 Визуализации технологического процесса
Визуализация технологического процесса позволит отобразить о работе
устройств системы в удобной для оператора наглядной форме. Для этого применимы
мнемосхемы линии с изображением основных устройств входящих в ЭЛТА 8/45. На
экране панели оператора целесообразно отображать текущие значения параметров
системы: скорости конвейеров в печах, температуры и уровни жидкостей в
закалочном баке и баке охлаждения, время до завершения обработки партии, дату и
информацию об операторе.
На рисунке 2.14 представлена мнемосхема электротермической линии,
реализованная в скада-пакете WinCC
6.0.
Рисунок 2.14
- Мнемосхема электротермической линии
3 Разработка
математической модели синтез и программная реализация алгоритмов работы
устройства управления закалочной печи.
.1
Исследование тепловых процессов в закалочной печи
.1.1
Построение модели нагрева закалочной печи
Как уже отмечалось,
зоны нагрева в печах организованны идентично, поэтому нет необходимости
рассматривать каждую зону, достаточно рассмотреть одну из зон нагрева.
Представим модель зоны нагрева в виде «черного ящика», представленную на
рисунке 3.1. На входе черного ящика тепловой поток Ф1, на выходе температура в
закалочной печи. Возмущением является ΔQ - относительно малые потери тепловой
энергии при открывании заслонок шлюзования закалочной печи. Отметим, что
заслонки шлюзования являются часть шлюзовой камеры закалочной печи, которая
предназначена для минимизации тепловых потерь при загрузке. Это осуществляется
за счет того, что одна из заслонок камеры шлюзования всегда закрыта и,
следовательно, отсутствует непосредственный контакт между атмосферой печи и
атмосферой цеха.
Температура в зоне нагрева зависит от следующих параметров: теплового
поток от нагревателя зоны нагрева, потери тепла через стенки печи, которые в
свою очередь определяются тепловым потоком между внешними стенками печи и
атмосферой цеха, и тепловым потоком, идущим на нагрев стенок печи,
теплоемкостью атмосферы печи, теплоемкостью материала, из которого изготовлена
печь. Распределения теплового потока от нагревателей представлено схематично на
рисунке 3.2.
Рисунок 3.1 - Модель зоны нагрева в виде «черного ящика»
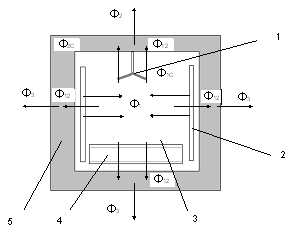
Рисунок 3.2 - Схема распределения тепла в зоне нагрева закалочной печи.
- вентилятор зоны нагрева печи;
- секции нагревателя;
- внутреннее пространство печи;
- конвейер печи;
- стенки печи.
На рисунке Ф1- тепловой потоки от нагревателя,
Ф12 - тепловой поток из рабочего пространства закалочной печи в её корпус, Ф2 -
тепловой поток от стенок печи в атмосферу цеха, Ф1С - тепловой поток идущий на
нагрев атмосферы печи, Ф2С - тепловой поток идущий на нагрев стенок печи.
При построении модели приняты следующие
допущения:
– утечка тепла
из печи через заслонки отсутствует;
– распределение
температуры в зоне нагрева равномерно за счет вентилятора;
– температура
во всех зонах печи одинакова;
– теплообмен
между соседними зонами нагрева пренебрежимо мал;
– процессы
протекающие в симисторах скоротечны, по
сравнению с процессом нагрева поэтому для модели можно принять, что
преобразование сигнала задания в величину входного тока нагревателя происходит
по линейному закону.
Исходные данные для построения математической
модели зоны нагрева закалочной печи представлены в таблице 3.1.
Таблица 3.1 - Исходные данные для построения
модели зоны нагрева закалочной печи
|
Наименование
параметра
|
Обозначение
параметра
|
Единица
измерения
|
Значение
|
|
1
|
2
|
3
|
4
|
|
Длина
зоны нагрева
|
l1
|
м
|
1.5
|
|
Высота
зоны нагрева
|
h1
|
м
|
0.8
|
|
Ширина
зоны нагрева
|
l2
|
м
|
1.2
|
|
Высота
печи
|
h2
|
м
|
1.2
|
|
Ширина
печи
|
l3
|
м
|
1.8
|
|
Удельная
теплоёмкость эндогаза
|
 1.051·103
|
|
|
|
Плотность
эндогаза
|
ρэ
|
1.4
|
|
Таблица 3.1 - продолжение
Коэффициент теплопередачи между материалом (шамотный
кирпич/пеношамот) и атмосферой печи α2
|
10÷12,5
|
|
|
|
Удельная
теплоёмкость пеношамота
|
 0,58·103
|
|
|
|
Плотность
пеношамота
|
ρш
|
0.83·103
|
|
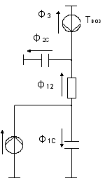
Применяя метод электроаналогий [16],
распределение тепла в зоне нагрева печи можно представить электрической схемой
представленной на рисунке 3.3.
Рисунок 3.3 Эквивалентная электрическая схема
зоны нагрева закалочной печи
Для данной электрической схемы можно записать
следующую систему топологических уравнений:
(3.1)
где
- температура нагревателя в
зоне нагрева, ºС;
- температура в зоне нагрева
печи, ºС;
- температура материала печи,
ºС;
- температура воздуха в цехе,
в котором располагается печь, ºС;
- разница между температурой
нагревателя и температурой атмосферы печи, ºС;
- разница между температурами
атмосферы печи и температуры материала корпуса печи, ºС;
- разница между температурой
материала корпуса печи и температурой воздуха в цехе, ºС.
На основании системы уравнений (3.1) построим
алгебраизированный граф связей между топологическими уравнениями системы.
Граф связей между топологическими уравнениями
системы представлен на рисунке 3.4.
Компонентные уравнения и соответствующие им
передаточные функции представленные в таблице 3.2 определяют количественные
взаимосвязи физических величин.
Рисунок 3.4- Алгебраизированный граф связей между
топологическими уравнениями системы
Таблица 3.2- Физические уравнения и передаточные
функции тепловой системы
|
Физические
зависимости
|
Передаточные
функции
|
|
1
|
2
|
|
W1=α1 · А1
|
|
|

|
|
|

|
|
|
W5=α2·А4
|
|
|
W6=α2·А3
|
|
|
W7=α2·А3
|
|
где А1 - площадь нагревателя зоны закалочной
печи, м2;
А2 - площадь внутренней поверхности печи, м2;
А3 - площадь внешней поверхности печи, м2;
α1 - коэффициент теплопередачи
между воздухом и материалом печи,
;
α2 - коэффициент теплопередачи
между материалом нагревателя и атмосферой печи,
;
С1 - теплоёмкость атмосферы одной зоны печи,
;
С2 - теплоёмкость материала печи одной зоны нагрева,
.
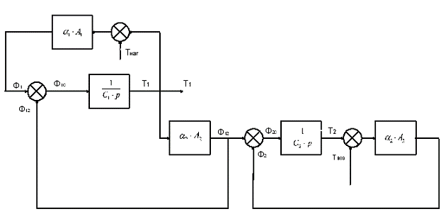
На основе таблицы можно построить структурную
схему зоны нагрева закалочной печи (рисунок 3.5).
3.1.2 Модель нагревателя закалочной печи
Исходные данные для построения математической модели
нагревателя в зоне нагрева закалочной печи представлены в таблице 3.3.
Таблица 3.3 - Исходные данные для построения
математической модели нагревателя
|
Наименование
параметра
|
Обозначение
параметра
|
Единица
измерения
|
Значение
|
|
Длина
нагреваемого проводника нагревателя в зоне нагрева
|
l3
|
м
|
9
|
|
Диаметр
нагреваемого проводника нагревателя
|
D
|
м
|
0.04
|
|
Масса
нагревателя
|
m
|
кг
|
64
|
|
Удельная
теплоемкость материала нагревателя (нихром)
|
с
|
0.4·103
|
|
|
Удельное
сопротивление нихрома
|
ρ
|
110
|
|
|
Номинальный
ток нагревателя
|
Iн
|
А
|
35
|
|
Температурный
коэффициент сопротивления нихрома
|
αе
|
0.1·10-3
|
|
|
Коэффициент
теплопередачи между материалом нагревателя и атмосферой печи
|
α1
|
7.5-11
|
|
Нагреватель представляет собой устройство,
преобразующее электрическую энергию в тепловую [11]. Для секции нагревателя
можно записать уравнения электрической мощности:
, (3.2)
где I - ток нагревателя, А;
Rнаг - сопротивление секции
нагревателя, Ом;
η - коэффициент полезного
действия.
Мощность, выделяемая секцией нагревателя, не является
постоянной величиной, так как при изменении температуры нагревателя изменяется
его сопротивление. Это изменение описывается следующим выражением:
, (3.3)
где R0 - сопротивление секции нагревателя при
температуре 20ºС, Ом;
- температурный коэффициент
сопротивления материала
нагревателя,
;
ΔТнаг - изменение температуры
нагревателя, ºС.
Сопротивление проводника нагревателя можно определить из
формулы:
, (3.4)
где
- удельное сопротивление
материала нагревателя,
; l3 - длина нагревателя, м;
S - площадь поперечного сечения
нагревателя, м2.
Мощность, выделяемую в нагревателе, можно представить как тепловой
поток, поступающий в нагреватель.
Если проинтегрировать уравнение по времени, то можно получить
количество энергии, выделившееся в нагревателе:
, (3.5)
Энергия, выделившаяся в нагревателе, расходуется на нагрев нагревателя
и на нагрев атмосферы печи.
Для энергии расходуемой на нагрев материала нагревателя можно
записать следующую формулу:
, (3.6)
где
- энергия, расходуемая на
нагрев нагревателя, Дж,
с - удельная теплоемкость вещества нагревателя,
;
- изменение температуры
материала нагревателя при передаче ему
энергии
;
m - масса секции нагревателя,
кг.
Энергия, выделяемая нагревателем в атмосферу печи можно
определить по формуле:
, (3.7)
где Q1 - энергия, выделившаяся в атмосферу печи.
Исходя из выше рассмотренного, можно составить структурную
схему нагревателя. Структурная схема нагревателя представлена на рисунке 3.6.
Рисунок 3.6- Структурная схема нагревателя
Применяя формулы (3.6) и (3.7) можно записать выражение для
передаточной функций нагревателя:
, (3.8)
где с - удельная теплоемкость материала нагревателя,
;
m - масса нагревателя, кг.
.1.3 Построение САР температуры для зоны нагрева
Структурная схема САР температуры для зоны нагрева
представлена на рисунке 3.7.
Wз.п. - передаточная функция
зоны нагрева закалочной печи;
Wнаг. - передаточная функция
нагревателя;
WШИМ - передаточная функция
широтно-импульсного модулятора;
Wрег. - передаточная функция
регулятора температуры;
УУзад. - устройство управления, выдающее сигнал задания;
Wдат.тем. - передаточная
функция датчика температуры.
Устройство управления, ШИМ и регулятор температуры
реализованы в схеме на базе программируемого логического контроллера.
.1.4 Определение коэффициентов передаточных функций модели
нагрева закалочной печи и модели нагревателя
Площадь поверхности нагревателя определяется по формуле:
, (3.9)
где
- длина нагревателя в зоне
нагрева, м;
D - диаметр
проводника нагревателя, м;
-площадь нагревателя, м2.
Подставляя в формулу значения из таблицы 3.3
получим:
=0.0036, м2.
Площадь внутренней поверхности зоны нагрева печи можно
определить следующим образом:
, (3.10)
где
- длина зоны нагрева, м;
- ширина зоны нагрева, м;
- высота зоны нагрева, м;
- площадь внутренней
поверхности зоны нагрева, м2.
Подставляя значения из таблицы 3.1 получим:
= 6, м2.
Площадь внешней поверхности зоны нагрева печи можно
определить следующим образом:
, (3.11)
где
- длина зоны нагрева, м;
- ширина зоны нагрева, м;
- высота печи, м;
- длина нагревателя в зоне
нагрева, м.
Подставляя значения из таблицы 3.1 определим площадь внешней
поверхности:
=9, м2 .
Определим теплоемкость атмосферы зоны закалочной печи, для
этого воспользуемся следующей формулой:
, (3.12)
где V1 - объем зоны нагрева печи,
;
с1 - удельная теплоемкость эндогаза,
;
- плотность эндогаза,
;
С1 - теплоемкость атмосферы печи,
.
Объем можно определить из геометрических размеров зоны печи
указанных в таблице 3.1:
, (3.13)
где
- длина зоны нагрева, м;
- ширина зоны нагрева, м;
- высота зоны нагрева, м.
Подставляя значения из таблицы 3.1 в формулы (3.12, 3.13)
рассчитаем значение теплоемкости атмосферы в зоне нагрева печи:
, м3;
тогда теплоёмкость атмосферы зоны печи:
,
.
Аналогично можно определить теплоёмкость части корпуса,
которая расположена вокруг зоны нагрева печи:
, (3.14)
где V2 - объем занимаемый материала корпуса печи в
зоне нагрева,
.
с2 - удельная теплоемкость материала печи,
;
- плотность материала печи,
;
С2 - теплоемкость стенок печи граничащих с зоной нагрева,
.
Объем можно определить из геометрических размеров зоны печи,
указанных в таблице 3.1:
, (3.15)
где V1 - объем зоны нагрева печи,
;
- длина зоны нагрева, м;
- длина нагревателя в зоне
нагрева, м.
Подставляя значения из таблицы 3.1 в формулe (3.15)
определим теплоемкость материала корпуса печи в зоне нагрева:
, м3;
тогда теплоемкость корпуса по (3.14):
,
.
При подстановке значений из таблицы 3.1 и выше рассчитанных
значений в математические выражения передаточных функций указанные в таблице
3.2, передаточные функции примут вид:
W1=0.0018 ·
14=0.0504;
;
;
W5=12.5 ·
9=112,5;
W6=12.5 ·
6=75;
W7=12.5 ·
6=75.
Передаточная функция нагревателя при подстановке
в формулу (3.8) данных из таблицы 3.3 примет вид:
.
.1.5 Определение передаточной функций датчика температуры
Устройство, измеряющее температуру в печи, представляет собой
термопару. На выходе датчика формируется сигнал в виде унифицированного сигнала
4÷20 мА.
Диапазон измерения датчика (DТизм) 0 ÷ 1000 ºС.
Сигнал с датчика поступает в программируемый логический
контроллер, на входе которого находится аналого-цифровой преобразователь (АЦП).
АЦП преобразует сигнал датчика из аналогового значения в значение температуры
(Тк) в диапазоне 0 ÷ 1000
ºС.
Поэтому если рассматривать термопару совместно с АЦП как единый датчик получим
передаточную функцию датчика
, (3.16)
где Тк - максимальное значение температуры определяемое
контроллером, ºС;
Tизм.макс - максимальное
значение температуры измеряемое датчиком, ºС.
Подставляя в формулу (3.16) получим:
.
.1.6 Передаточная функция преобразователя
Целесообразным будет рассматривать блок-ШИМ
(широтно-импульсный модулятор), реализованных на базе контроллера, и
симисторный преобразователь как единое устройство, далее именуемое
«Преобразователь».
ШИМ выдает последовательность импульсов, продолжительность
которых зависит от величины ошибки на входе преобразователя. Ток, подаваемый на
нагреватель, пропорционален скважности импульсов. Запишем выражение для
скважности импульса:
, (3.17)
где tимп - продолжительность импульса, с;
Т - период импульса, с.
Симисторный преобразователь преобразует продолжительность
импульса во входной ток нагревателя.
Таким образом, передаточная функция преобразователя выглядит
следующим образом:
, (3.18)
где Iн - номинальный ток нагревателя, А;
Тзад.макс - максимальная величина задания температуры.
Подставляя значения номинального тока (таблица 3.3) и
диапазона задания температуры получим:
, А/ºС.
.2
Программирование алгоритмов работы устройств ЭЛТА 8/45
Программную реализацию алгоритмов работы
устройств электротермической линии представим на примере клапана и
широтно-импульсного модулятора, алгоритмы котрых приведены в разделе
техническое предложение.
Программа составляется на языке SCL встроенном в
программный пакет Simatic Step 7:
FUNCTION_BLOCK FB1
// Block Parameters_INPUT
OPd:BOOL;// клапан открылся (с пускателя): BOOL;
// квитированно_OP:BOOL; // команда открыть от верхнего алгоритма_List:BOOL; //
сигнал наступления аварии
END_VAR_IN_OUT
// I/O Parameters_VAR_OUTPUT:BOOL;
// открыть клапан (команда на пускатель)_OP:BOOL; // клапан не открылся
END_VAR_TEMP
// Temporary
Variables_time:DATE_AND_TIME;_val:INT;_VAR
// Static Variables:BOOL; // клапан не закрылся
ErOp:BOOL // клапан открылся по неизвестной
причине_Error:BOOL; // клапан закрыт и в аварии_Er:BOOL;// клапан открыт
ошибка:BOOL; // клапан открыт и в норме:BOOL; // клапан закрыт и в
норме_ing:BOOL; // клапан открывается_ing:BOOL; // клапан
закрывается_ing_ER:BOOL; // сигнал задания снимается по ошибке
timer1: BOOL;//TIMER_start:DATE_AND_TIME;:TIME;//INTERVAL_VAR:=T#0s;_val:=READ_CLK(CDT
:=cur_time);:=SB_DT_DT(DT1 :=cur_time,:=timer1_start);interval>T#5s
THEN:=true;_IF;NOT To_OP AND NOT OPd AND NOT Closed_Error AND NOT OPd_ER
THEN:=0;:=1;_IF;To_OP AND (NormalCL OR Closed_Error) THEN_ing:=1;:=0;_Error:=0;:=1;_IF;OPtoValve
AND OP_ing THEN_start:=cur_time; timer1:=false;_IF;Op_ing AND OPd
THEN:=1;_ing:=0;_IF;Op_ing AND NOT OPd AND timer1
THEN_ing_ER:=1;_ing:=0;:=0;_OP:=1;_IF;NormalOP AND NOT To_OP
THEN_ing:=1;:=0;_Valve:=0;_IF;NOT OPtoValve AND Cl_ing THEN_start:=cur_time;
timer1:=false;_IF;(Cl_ing AND OPd AND timer1) THEN:=1;_ing:=0;_IF;NormaCl AND
OPd THEN:=0;:=1;_IF;ErOp OR ErNotCl THEN_Er:=1;:=0;:=0;_IF;OPd_Er AND NOT OPd
AND Acknow THEN_Er:=0;_IF;(Cl_ing_ErR AND NOT OPd THEN_Error:=1;_ing:=0;_IF;Closed_Error
AND NOT Breake_List AND Acknow THEN_Error:=0;_IF;_FUNCTION_BLOCK_BLOCK
FB2_INPUT_swithing_ON:BOOL;//трансформатор включен
Turn_ON:BOOL; // команда включить от алгоритма
нагревателя
time1:S5TIME; // время импульса_VAR_IN_OUT
// I/O Parameters_VAR_OUTPUT:BOOL; //
выдать ипульс
timer2:BOOL //ожидать разрешения на следующий
импульс_start:BOOL;// переменная запуска таймера 1_start:BOOL;// переменная
запуска таймера 2
END_VAR_TEMP
// Temporary
Variables_time:DATE_AND_TIME;_val:INT;_VAR
// Static
Variables_start:DATE_AND_TIME;2_start:DATE_AND_TIME;//
переменные разрешения работы таймеров
interval:TIME;:TIME; //стандартные переменные функций таймера_VAR_IF;:=T#0s;_val:=READ_CLK(CDT
:=cur_time);:=SB_DT_DT(DT1 :=cur_time,:=timer1_start);interval<time1
THEN:=true;:=T#0s;_val:=READ_CLK(CDT :=cur_time);:=SB_DT_DT(DT1
:=cur_time,:=timer2_start);interval<time1 THEN:=true;_IF;TR_swithing_ON AND
Turn_ON AND NOT timer2 THEN_start:=cur_time; timer1:=false;_start:=cur_time;
timer2:=false;_IF;_FUNCTION_BLOCK_BLOCK OB1_TEMP
// Reserved: ARRAY[0..19] OF BYTE;
// Temporary Variables_VAR
// Instructions.DB1;2.DB2;
END_ORGANIZATION_BLOCK
4. Технико-экономическое обоснование внедрения
АСУ ЭЛТА
Автоматизация производства и производственных
процессов, как правило сопряжена со значительными финансовыми затратами, в том
числе на разработку проекта, приобретение технических средств, на проведение
подготовительных работ и подготовку персонала. Поэтому для того чтобы избежать
необоснованных затрат и финансовых потерь, ещё до внедрения систем
автоматизации должно быть произведено экономическое обоснование
целесообразности внедрения системы. Исходя из вышесказанного, необходимо
произвести расчет эффективности применения системы автоматизации.
Основными показателями, определяющими
экономическую целесообразность затрат, являются: ожидаемый годовой
экономический эффект, эконо-мическая эффективность капитальных вложений, срок
окупаемости капитальных вложений.
В данном проекте будет оценена экономическая
эффективность проекта по внедрению системы автоматизации процесса
термообработки для электротермической линии ЭЛТА 8/45. Электротермическая линия
предназначена для термической обработки металлических деталей используемых в
автомобильной промышленности.
Целью внедрения данной системы является снижение
экономических потерь связанных с браком, а так же сокращение расходов на
энергоресурсы.
Ожидаемые результаты внедрения:
– уменьшение
влияния человеческого фактора на технологический процесс;
– сокращение
количества продукции отправляемой в брак;
– повышение
отказоустойчивости системы;
– исключение
длительной перенастройки при необходимости внести изменения в параметры
процесса термической обработки.
Факторы, обуславливающие повышение эффективности
системы:
– самостоятельная
остановка работы электротермической линии при возникновении нештатной либо
аварийной ситуации;
– возможность
задания параметров техпроцесса с АРМ оператора;
– совершенная
система самодиагностирования;
– более точное
поддержание параметров процесса.
За базу для сравнения при расчете экономической
эффективности примем процесс термообработки на существующем аналоге СКЗА 6-30,
на котором отсутствует система автоматизации.
Основные источники данных для расчета:
– договор на
разработку системы автоматизации между ОАО «БелЗАН» и ООО ИПФ «АСУПРОМ»;
– задание на
проектирование системы АСУ ЭЛТА;
– результаты
предпроектного обследования объекта автоматизации.
4.1 Исходные данные для расчета
В качестве исходных данных для расчета
принимаются данные о затратах на разработку и внедрение системы, данные о
сроках разработки системы, данные о функционировании разрабатываемой системы,
указанные в таблице 4.1.
Таблица 4.1 - Исходные данные для расчета затрат
на разработку и внедрение системы
|
Наименование
|
Условное
обозначение
|
Единица
измерения
|
Значения
|
|
1
|
2
|
3
|
4
|
|
Оклад
иниженера-программиста
|
ОКЛпрогр
|
руб.
|
14500
|
|
Оклад
главного инженера проекта
|
ОКЛгип
|
руб.
|
16000
|
|
Оклад
инженера пусконаладочных работ
|
ОКЛпнр
|
руб.
|
15000
|
|
Паспортная
мощность рабочих станций в совокупности
|
Мраб.с
|
КВт/ч
|
1.2
|
|
Стоимость
одного кВт/ч электроэнергии
|
Стэ/э
|
руб.
|
1.25
|
|
Отчисления
во внебюджетные фонды
|
Овнбф
|
%
от ФОТ
|
18.5
|
|
1.Пенсионный
фонд
|
Опф
|
%
от ФОТ
|
14
|
|
2.
Фонд социального страхования
|
Осоц
|
%
от ФОТ
|
0.7
|
|
3.
Фонд обязательного медицинского страхования
|
Омед
|
% от
ФОТ
|
3.6
|
|
4.
Фонд страхования от несчастных случаев на производстве и профессио-нальных
заболеваний
|
Онсп
|
%
от ФОТ
|
0.2
|
|
Число
рабочих дней в месяце
|
РДмес
|
День
|
22
|
|
Число
рабочих дней в году
|
РДгод
|
День
|
250
|
|
Продолжительность
рабочего дня
|
Пр.дн
|
Час
|
8
|
|
Затраты
на материалы
|
Змат
|
%
от бал. Ст-ти оборудования
|
2.5
|
|
Расходы
на транспортировку и установку оборудования
|
Зтранс
|
%
от бал. Ст-ти оборудования
|
10
|
Таблица 4.1 - продолжение
|
1
|
2
|
3
|
4
|
|
Амортизация
оборудования
|
Аоб
|
%
от бал. Ст-ти оборудования
|
20
|
|
Затраты
на текущий ремонт оборудования
|
Зрем
|
%
от бал. Ст-ти оборудования
|
5
|
|
Прочие
затраты
|
Зпроч
|
%
от бал. Ст-ти оборудования
|
10
|
|
Накладные
расходы
|
Знакл
|
%
от ФОТ
|
20
|
|
Балансная
стоимость оборудования применяемого на этапе проектирования системы
|
Сбаланс
|
Руб.
|
214000
|
|
Региональный
коэффициент
|
Крег
|
%
от ФОТ
|
15
|
|
Коэффициент
готовности оборудования
|
|
Кгот
|
0.95
|
|
Количество
единиц вычислительной техники необходимых для разработки
|
Колрс
|
Шт
|
4
|
|
Базовая
стоимость комплекта оборудования необходимого для внедрения системы
|
Стбко
|
руб.
|
1742000
|
|
|
|
|
|
|
Данные о сроках отводимых на разработку и
внедрение системы приведены в таблице 4.2
Таблица 4.2 - Сроки на разработку и
внедрение системы
|
Стадия
разработки
|
Условное
обозначение
|
Ед.
изм
|
Фонд
рабочего времени отводимый на стадию
|
В
том числе машин-ное время
|
Число
сотруд-ников занятых на этапе проекта
|
|
Предпроектный
анализ
|
Танализ
|
день
|
5
|
|
3
|
|
Разработка
техни-ческого задания
|
Ттз
|
день
|
30
|
10
|
3
|
|
Разработка
техни-ческого обеспечения
|
Трто
|
день
|
40
|
15
|
2
|
|
Разработка
программно-математического обеспечения
|
Тпо
|
день
|
50
|
40
|
2
|
|
Монтаж
оборудования
|
Тмо
|
день
|
10
|
|
2
|
|
Пусконаладочные
работы и сдача в эксплуатацию
|
Тпнр
|
день
|
10
|
|
2
|
Данные для расчета экономической эффективности
приведены в таблице 4.3
Таблица 4.3 - Данные для расчета экономической
эффективности.
|
Наименование
|
Условное
обозначение
|
Единица
измерения
|
Значение
|
|
|
|
|
Базовый
вариант
|
Внедряе-мый
вариант
|
|
Стоимость
продукции обрабатываемой линией за год
|
Стпр
|
руб.
|
12340000
|
12340000
|
|
Потери
на брак
|
Кпот
|
%
от стоимости обрабатываемой продукции
|
7
|
4
|
|
Расходы
на обслуживание линии (совместно с АСУ)
|
С
|
руб.
|
3821440
|
3279290
|
|
Нормативный
Коэффициент эффективности кап. вложений
|
Ен
|
|
0.2
|
0.2
|
4.2 Расчет экономической эффективности
.2.1 Расчет временных затрат на разработку
системы.
В течение срока работы над системой затраты
времени инженера-программиста составили [4]:
(4.1)
Временные затраты главного инженера проекта на
разработку проекта:
, (4.2)
Временные затраты главного инженера проекта на
внедрение проекта:
, (4.3)
Временные затраты инженера ПНР на разработку системы:
, (4.4)
Временные затраты инженера ПНР на внедрение системы:
, (4.5)
где Танализ - время необходимое для анализа и изучения
объекта
автоматизации;
ТТЗ - время на разработку технического задания;
ТРТО - время необходимое для разработки технического
обеспечения;
ТПО - время на разработку программно-математического
обеспечения;
ТМО - время необходимое для монтажа оборудования;
ТПНР - время, отводимое на пусконаладочные работы.
Таким образом, подставив в формулы (4.1 - 4.5) значения из
таблицы 4.2, получим:
дней
дней
дней
дней
дней
.2.2 Расчет затрат на разработку и ввод в эксплуатацию
системы
Затраты на разработку системы можно определить из следующей
формулы [4]:
, (4.6)
где ЗЗПразраб - затраты на оплату труда;
Овнбф - отчисления во внебюджетные фонды;
Знакл - накладные расходы;
Зэвм - затраты на эксплуатацию ЭВМ.
В пункте 4.2.1 были определены временные затраты
сотрудников проекта: главного инженера проекта, инженера-программиста, инженера
пусконаладочных работ; используем полученные данные для расчета фонда
заработной платы.
Расходы на заработную плату можно рассчитать по
формуле:
, (4.7)
где ОКЛпрогр - оклад инженера-программиста;
ОКЛГИП - оклад главного инженера проекта;
ОКЛПНР - оклад инженера ПНР;
Крег - региональный коэффициент;
СР прогр - срок работы инженера-программиста над
проектом (мес.);
СРГИП - срок работы главного инженера проекта над
проектом (мес.);
СРПНР - срок работы инженера ПНР над проектом
(мес.);
Подставив исходные данные из таблицы 4.1, в
формулу (4.7) определим расходы на заработную плату:
руб.
Отчисления во внебюджетные фонды рассчитаем по формуле:
, (4.8)
где ОПФ - отчисления в пенсионный фонд;
Омед - отчисления в фонд обязательного
медицинского страхования;
Онсп - отчисления в фонд страхования от
несчастных случаев на производстве и профессиональных заболеваний.
руб
Рассчитаем накладные расходы:
, руб
Затраты на эксплуатацию ЭВМ можно определить по
следующей формуле:
, (4.9)
где Смаш/ч - себестоимость машино-часа;
ТЭВМ - машинное время необходимое для разработки проекта.
Машинное время необходимое для разработки системы определим
по формуле:
, (4.10)
где
- время работ на ЭВМ на
стадии технического задания (дней);
- число сотрудников
разрабатывавших техническое задание;
- время работ на ЭВМ на
стадии разработки технического обеспечения (дней);
- число сотрудников
разрабатывавших техническое обеспечение;
- время работ на ЭВМ на
стадии разработки ПО;
- количество сотрудников
участвовавших в разработке ПО;
Праб.дн - продолжительность рабочего дня.
Себестоимость одного машино-часа определяется по
формуле:
, (4.11)
где Зобор - суммарные затраты за год, связанные с содержанием
и эксплуатацией оборудования;
Fп - годовой фонд полезного
времени;
Кгот - коэффициент готовности оборудования.
Для определения годового фонда полезного рабочего
времени воспользуемся формулой:
, (4.12)
где РДгод - число рабочих дней в году.
Таким образом, годовой фонд полезного рабочего
времени составит:
часов
Суммарные затраты связанные с содержанием и эксплуатацией
оборудования рассчитаем по следующей формуле:
, (4.13)
где Змат - затраты на расходные материалы;
Аоборуд - величина амортизационных отчислений;
Зремонт - затраты на текущий ремонт;
Зэ/э - затраты на электроэнергию;
Зпрочие - затраты прочие.
Для определения затрат потребуется балансовая
стоимость оборудования
Сбаланс - используемого для разработки, которая
определяется как сумма стоимости оборудования и затрат на его транспортировку и
установку.
Из таблицы 6.1: Сбаланс= 214000 руб. Тогда
затраты на эксплуатацию составят:
, (4.14)
руб
, (4.15)
руб.
, (4.16)
руб.
, (4.17)
руб.
где М - суммарная мощность всего оборудования;
- стоимость одного кВт/ч
электроэнергии;
, (4.18)
руб.
Подставляя полученные значения в формулу (4.13)
получим годовые затраты связанные с содержанием и ремонтом оборудования:
руб.
Теперь стало возможным рассчитать стоимость
одного машино-часа, подставив полученные значения в формулу (4.11):
руб.
Величина себестоимости машино-часа при разработке
АСУ ЭЛТА составит 43.8 руб.
Рассчитаем фонд машинного времени для разработки
проекта:
часов
Таким образом, затраты на эксплуатацию ЭВМ составят:
руб.
Соответственно затраты на разработку системы составят:
руб.4.2.3
Расчет затрат на внедрение системы
Затраты на внедрение систем определяются по
формуле [4]:
, (4.19)
где ФОТвн - фонд оплаты труда за период внедрения
системы;
Овнбф.вн - отчисления во внебюджетные фонды за
период внедрения;
Знакл.вн - накладные расходы при внедрении
системы;
- стоимость базового
комплекта оборудования необходимого для
внедрения системы.
В ходе внедрения затраты на применение ЭВМ пренебрежимо малы.
Для расчета ФОТвн - воспользуемся формулой:
, (4.20)
Подставив табличные значения, получим заработную плату
сотрудников на внедрение:
руб.
Отчисления во внебюджетные фонды за период внедрения можно
определить следующим образом:
, (4.21)
Подставив данные из таблицы 6.1 в формулу
получим:
руб.
Определим накладные затраты на внедрение системы:
руб.
Стоимость базового комплекта оборудования указана
в таблице 4.1
Подставив полученные данные в формулу (4.22)
руб.
.2.4 Расчет ожидаемой экономии по основным
технико-экономическим показателям.
Условная годовая экономия за счет сокращения
расходов на эксплуатацию определяется по формуле [4]:
, (4.23)
где С1 - расходы на эксплуатацию по базовому
варианту (таблица 4.3);
С2 - расходы на эксплуатацию по внедряемому
варианту (таблица 4.3);
Таким образом, получим:
руб.
Ожидаемая годовая экономия за счет сокращения потерь на брак:
, (4.24)
где
- стоимость продукции
обрабатываемой электротермической линией за год;
- коэффициент потерь на брак
по базовому варианту;
- коэффициент потерь на брак
по внедряемому варианту.
Подставив в формулу (4.24) данные из таблицы 4.3, получим:
руб.
Таким образом, сложив экономию за счет сокращения
расходов на эксплуатацию с экономией за счет сокращения брака, получим
суммарную годовую экономию:
руб.
.2.5 Расчет ожидаемого годового экономического эффекта
Ожидаемый годовой экономический эффект
рассчитывается по формуле:
, (4.25)
где Ен - нормативный коэффициент экономической эффективности:
К - величина капитальных вложений (затраты на создание и
внедрение
системы).
, (4.26)
Подставляя рассчитанные данные получаем:
Согласно формуле (4.25) получим:
руб.
4.2.6 Расчет коэффициента экономической
эффективности и срока окупаемости
Коэффициент экономической эффективности Ер
капитальных вложений на создание системы рассчитывается по формуле [4]:
, (4.27)
Подставив в формулу имеющиеся данные получим:
Срок окупаемости капитальных вложений Т определяется по
формуле:
, (4.28)
Подсчитаем срок окупаемости капитальных вложений:
, года
Таким образом, срок окупаемости капитальных вложений
составляет 2.2 года.
Сведем результаты экономической эффективности в таблицу 4.4.
Таблица 4.4 - Результаты расчетов экономической эффективности
|
Показатели
расчетов
|
Единица
измерения
|
Значение
|
|
Затраты
на создание системы
|
Руб.
|
358492
|
|
Затраты
на внедрение системы
|
Руб.
|
1786886.6
|
|
Ожидаемый
годовой экономический эффект
|
Руб.
|
483274.3
|
|
Расчетный
коэффициент экономической эффективности
|
|
0.44
|
|
Расчетный
срок окупаемости капитальных вложений
|
год
|
2.2
|
Расчетный показатель экономической эффективности
должен быть выше нормативного коэффициента эффективности капитальных вложений
[4].
лет
Таким образом, Ер больше Ен (0.44>0.2), Тр ниже Тн
(2.2<5)
Сравнив расчетные и нормативные коэффициенты экономической
эффективности и сроки окупаемости, можно сделать вывод, что внедрение АСУ ЭЛТА
является целесообразным.
5.
Безопасность труда в термическом цехе
Современное машиностроение невозможно представить без
операции термической обработки таких, как отжиг, закалка; химико-термических
(азотирование, науглероживание и т.д.); деформационно-термических
(высокотемпературная прокатка). Однако, цех в котором производятся операции
термообработки является зоной повышенного риска.
Проектируемая в проекте АСУ предназначена для управления
электротермической линией, на которой выполняются операции термической
обработки металлических крепёжных изделий. Электротермическая линия состоит из
двух электрических печей (закалочной и отпускной), бака закаливания и бака
охлаждения, загрузочного устройства и конвейеров.
Очевидно, что данный комплекс является источником множества
вредных и опасных факторов способных негативно повлиять на здоровье работников
цеха, либо стать причиной несчастного случая. Поэтому обеспечения безопасных
условий труда в термическом цехе является наиболее важным аспектом при
организации цеха.
Цель раздела:
– обеспечение
безопасных условий труда в термическом цехе.
Задачи раздела:
– определение
тепловыделения в термическом цехе;
– определение
необходимого воздухообмена и способов его организации в помещениях термического
цеха;
– расчет
местной приточной и вытяжной вентиляции в термическом цехе.
5.1 Опасные факторы возникающие в процессе термической
обработки
Опасные и вредные факторы, возникающие при
термической обработке изделий, обусловлены её видом, применяемым оборудованием
и рабочими средствами. Оборудование применяемое при термической обработке
является мощным источником энергии (инфракрасного излучения) [3]. Интенсивность
излучения энергии различными устройствами термообработки представлено в таблице
5.1
Таблица 5.1. - Интенсивность излучения энергии
устройствами термического цеха
|
Рабочее
место, операция
|
Интенсивность,
|
|
Закалочно-отпускной
агрегат, загрузка
|
1,11÷1,74
|
|
Закалочно-отпускной
агрегат, выгрузка
|
0,35÷0,49
|
|
Ванные
с электронно-соляным подогревом (T=1550 К)
|
1,39÷2,1
|
|
Шахтные
цементационные электропечи, печи ванны с электродно-соляным подогревом (T=1120-1170 К), тигельные
печи-ванные с газовым подогревом
|
0,70÷1,39
|
|
Вертикальная
закалочная печь, подъем деталей
|
2,1÷3,13
|
|
Маслянные
закалочные ванные, селитровые и щелочные ванные с газовым подогревом, шахтные
отпускные электропечи, камерные газовые печи с выдвижным подом
|
0,35÷0.7
|
В процессе химико-термической обработки возможно
образование ядовитых соединений (например, цианистых соединений, аммиака,
нитробензола, паров свинца), что может нанести вред здоровью персонала выполняющего
работу в цехе.
В термическом цехе может существовать опасность
возникновения пожара или взрыва при применении масел при работе с
контролируемыми атмосферами, с соляными, щелочными печами и ванными. Особую
опасность представляет система масло-кислород (воздух), когда масло при
перегреве подвергается термическому разложению и образуются углеродные фракции
[13].
Сведения характеризующие свойства закалочных
масел представлены в таблице 5.2.
Таблица 5.2. - Свойства закалочных масел.
Закалочное масло Плотность при температуре 18
°С,
Температура
°С
вспышкиТемпература
°С
|
воспламенения
|
|
|
|
|
Индустриальное:
И-12А И-20А И-30А И-50А Трансформаторное Машинное Парафиновое Цилиндровое
|
0.876
0.881 0.864 0.900 0.869 0.909 0.879 --
|
165
170 180 200 155 207 163 215
|
--
-- 220 -- 182 240 188 --
|
Так же источником взрывоопасности являются
водоохлаждаемые узлы, так как при неисправностях герметичность их нарушается и
вода попадает в рабочее пространство печи; под действием высокой температуры
она интенсивно испаряется, поэтому в результате повышения давления в печи может
произойти взрыв; иногда вода разлагается, а при попадании воздуха в печи может
образоваться гремучая смесь.
.2 Обеспечение безопасной работы в условиях
термического цеха
Меры безопасности при работе в термическом цехе
регламентируются ГОСТ 12.3.004-75 «Термическая обработка металлов. Общие
требования безопасности» [13].
Согласно данному стандарту в термическом цехе
участки травления металлов, цианирования, жидкостного азотирования и свинцовых
печей-ванн, а так же участки подготовки твердого карбюризатора, диффузной
металлизации и борирования должны быть отделены от других участков цеха
термической обработки металлов.
При термической и химико-термической обработке
должны применятся масла, кислоты, щелочи и другие химические вещества, на
которые утверждена нормативно-техническая документация.
Ядовитые соли для термической обработки должны
использоваться в гранулированном виде. Кислоты и щелочи, легко воспламеняющиеся
и горючие жидкости используемые в количестве более 400 кг в рабочую смену
должны подаваться к рабочим местам по трубопроводам. Погрузка изделий и деталей
массой свыше 20 кг и разгрузка их должны осуществляться погрузочно-разгрузочным
устройством.
Помещения термических цехов, термическое
оборудование и коммуникации должны быть оснащены контрольно-измерительными
приборами для контроля уровня опасных и вредных производственных факторов,
возникающих при данном процессе.
В местах возможной локализации действия опасных и
вредных производственных факторов (участки на газопроводах, на линиях сжатого
воздуха) должны быть установлены быстродействующие отсекающие устройства.
Предельно допустимая напряженность
электромагнитных полей (ЭМП) на рабочих местах и в местах возможного нахождения
персонала связанного с применением ВЧ-энергии для промышленной термообработки,
не должна превышать в течение рабочего дня по электрической составляющей, В/м:
50- для частот от 60 кГц до 3 МГц, 20 -- для частот от 3 до 30 МГц, 10 - для
частот от 30 до 50 МГц, 5 - для частот от 50 до 300 МГц; по магнитной
составляющей, А/м: 5 - для частот от 60 кГц до 1,5 МГц, 0,3 - для частот от 30
до 50 МГц.
При обслуживании установок для высокочастотного
нагрева металла (ламповые и машинные генераторы) необходимы мероприятия по
электробезопасности и защите от длинноволнового излучения. Экранировку
источников излучения следует проводить при помощи замкнутых камер из листового
железа или мелкой металлической сетки.
Санитарно-эпидемиологические станции и лаборатории
чистоты воздух при отделе технической безопасности предприятия должны регулярно
проводить анализы воздуха на содержание в нем цианистых соединений, щёлочи,
свинца, СО, углеводородов, масляного аэрозоля и др.
Для предотвращения образования взрывоопасных
смесей на печах с периодически открываемыми проемами применяются пламенные
завесы. Если это нецелесообразно (большие размеры проемов, большая тяга), то
необходимо предусмотреть установку запальных горелок, обеспечивающих
воспламенение контролируемой атмосферы.
Для защиты замкнутых объёмов от разрушения
давлением при его возрастании необходимо применять взрывные (предохранительные)
клапаны.
Предупреждение пожаро и взрывоопасных ситуаций
при работе с закалочными маслами достигается в результате правильного выбора
марки масла и режима работы. Эффективным средством тушения пожара, вызванного
возгоранием масла, могут быть кислотные огнетушители), и не загрязняют
закалочное масло). На больших масляных ваннах целесообразно создавать
«углекислотный душ».
Эффективны автоматические противопожарные
устройства и системы подавления взрывов.
Наиболее важным при организации безопасной работы
в термическом цехе является правильная организация вентиляции. Вентиляция - это
организованный воздухообмен заключающийся в
удалении из рабочего
помещения загрязненного воздуха и подача вместо
него свежего наружного или очищенного воздуха. Кроме того, вентиляция выполняет
функцию удаления избытка выделяемой нагретыми поверхностями энергии.
В ряде случаев необходимо использовать различные
экраны, защищающие рабочего от прямого воздействия лучистой энергии, и
воздушные души.
Существенным фактором улучшения условий труда
является организация специальных зон отдыха, имеющих благоприятный микроклимат
и систему радиационного охлаждения.
Для обеспечения требуемых метеорологических
условий в помещениях термических цехов предусматривается местная и общеобменная
вентиляция.
Вентиляция - это организованный воздухообмен
заключающийся в удалении из рабочего помещения загрязненного воздуха и подача
вместо него свежего наружного или очищенного воздуха.
Различают следующие виды местной вентиляции:
– воздушные
души;
– воздушные
завесы;
– вытяжные
зонты;
– отсасывающие
панели;
– вытяжные
шкафы;
Схемы вентиляции рекомендуемые для применения в
термическом цех указаны в таблице 5.3.
Необходимый воздухообмен в помещениях термических
цехов рассчитывается, из условий ассимиляции тепла, для трех периодов года.
Достаточность воздухообмена для зимнего времени
года рекомендуется проверять по разбавлению поступающих в цех вредных веществ,
исходя из их содержания в воздушной среде цеха и эффективности применяемых
средств защиты.
Таблица 5.3 - Схемы вентиляции, применяемые в термическом
цехе
|
Отделение
цеха, оборудование
|
Основные
вредные факторы
|
Вытяжная
вентиляция
|
Приточная
вентиляция Холодный Теплый период период года года
|
|
Термическое
Отделение цеха
|
Тепло,
продукты сгорания топлива, пары углеводородов
|
Местные
отсосы и вытяжная вентиляция
|
Естественная
Естественная на отметке 4 м Воздушное душирование на рабочих местах
|
|
Нагревательные
камерные щелевые печи
|
Продукты
сгорания
|
Комбиниро-ванные
зонты
|
Скорость
воздуха в откры-том проеме не менее 0.7 м/с; расход воздуха 3000 на 1 м пода печи
|
|
Нагревательные
камерные печи
|
Продукты
сгорания
|
Зонты-козырьки
|
Скорость
воздуха в откры-том проеме не менее 0.8 м/с; расход воздуха 4000÷5000 на 1 м пода печи
|
|
Индукционная
установка
|
Пары
масла
|
Зонты
над Люком для Загрузки и выхода деталей
|
Скорость
отсасываемого воздуха не менее 3 м/с; расход воздуха 2680
|
5.3 Методы расчета местной вентиляции в
термическом цехе
Расчет необходимого количества воздуха для
помещений с тепловыделением производится по избыткам явного тепла; для
помещений с тепло и влаговыделениями - по избыткам явного тепла, влаги и
скрытного тепловыделения; для помещений с газовыделением - по количеству
выделяющихся вредных веществ (из условия обеспечения концентраций ниже
предельно допустимых) [13].
Тепловыделение от электрических печей и ванн
определяют по формуле:
, (5.1)
значение коэффициента
следует принимать 0,3 для
электрованн, для печей камерных с подвижным подом - 0.45; с неподвижным подом -
0.5; для щелевых и шахтных печей - 0.4; для электрических печей 0.7. При
оборудовании печей местными вытяжными устройствами тепловыделение в помещении
должно составлять 30% от рассчитанных по формулам.
Расчет необходимого количества воздуха
производится по следующим
зависимостям:
при расчете по избыткам явного тепла
, (5.2)
где
- количество воздуха
удаляемого из рабочей или обслуживаемой зоны помещения местными отсосами,
который затрачивается на технологические и иные нужды;
- избыток явного тепла в
помещении,
;
массовая удельная
теплоёмкость воздуха, равная 1
;
- плотность поступающего
воздуха, равная 1.2
;
- температура воздуха,
удаляемого из рабочей или обслуживаемой зоны помещения местными отсосами,
который используется на технологические и другие нужды,
;
- температура воздуха,
подаваемого в помещение,
;
- температура воздуха
удаляемого из помещения за пределы рабочей или обслуживаемой зоны;
при расчете по избыткам полного тепла,
, (5.3)
где
- теплосодержание воздуха,
удаляемого из рабочей или обслуживаемой зоны помещения местными отсосами,
который используется на технологические или другие нужды,
;
,
- теплосодержание воздуха,
подаваемого в помещение и удаляемого из него за пределы рабочей или
обслуживаемой зоны ,
; при расчете по избыткам
влаги,
, (5.4)
где
- избыток влаги в помещении,
;
- влагосодержание воздуха,
удаляемого из рабочей или обслуживаемой зоны помещения местными отсосами,
который затрачивается на технологические и другие нужды,
;
- влагосодержание воздуха,
подаваемого в помещение,
;
- влагосодержание воздуха,
удаляемого за пределы рабочей или обслуживаемой зоны,
;
при расчете по количеству выделяющихся вредных веществ,
, (5.5)
где
- количество вредных веществ,
поступающих в воздух помещения,
;
- концентрация вредных
веществ в воздухе, удаляемом из рабочей или обслуживаемой зоны местными
отсосами, который используется на технологические и иные нужды,
;
- концентрация вредных веществ
в воздухе, удаляемом из помещения за пределы рабочей или обслуживаемой зоны,
;
- концентрация вредных
веществ в воздухе, подаваемом в помещение,
.
Параметры воздуха поступающего в приемные
отверстия и проемы местных отсосов, технологических и других устройств, которые
расположены в рабочей и обслуживаемой зоне помещения, следует принимать в
соответствии с ГОСТ 12.1.005-76 [3].
Для обеспечения воздухообмена помещения
термического цеха согласно схеме из таблицы 5.3 используем: воздушные души,
зонты - козырьки.
Для расчета воздушного душирования используют
следующие правила [13]:
) ПО СН 245-71 определяют допустимую
скорость и температуру воздуха на рабочем месте.
2) Определяют скорость выхода воздуха из
насадка по формуле:
, (5.6)
где
и
- скорость воздуха в рабочей
зоне и на выходе из душирующего патрубка, м/с;
,
и
- температура воздуха в
помещении, рабочей зоне и приточного воздуха соответственно.
3) Используя расчетные зависимости для
осесимметричной струи определяют диаметр душирующего патрубка и его площадь:
, (5.7)
где
- средняя скорость воздуха на
расстоянии S, м/с;
- расстояние от насадка до
рабочего места;
- диаметр душирующего
патрубка;
- коэффициент турбулентной
структуры струи, его значение принимается в пределах 0,06 - 0,12 (в зависимости
от конструктивных особенностей душирующего патрубка).
) Определяются размеры душирующего факела в зоне рабочего
места по формуле:
, (5.8)
где
- диаметр душирующего факела
на расстоянии S от насадка,
.
5) Определяется количество воздуха на выходе из
душирующего патрубка по формуле:
, (5.9)
где
- площадь сечения на выходе
из душирующего патрубка,
.
) Вычисляется расход воздуха в душирующем факеле на заданном
от
душирующего патрубка расстоянии по формуле:
, (5.10)
где
и
- расход воздуха на выходе из
насадка и на расстоянии S от него.
) Количество эжектируемого струей воздуха
вычисляется по формуле:
, (5.11)
) Составляется уравнение теплового равновесия:
, (5.12)
Из уравнения (5.11) определяют
и сравнивают его с заданным.
Сравниваемые значение не должны сильно отличатся друг от друга, что и
свидетельствует о верности вычислений.
Расчет вытяжных зонтов производится следующим образом:
Для эффективной работы зонта количество воздуха, удаляемого
через него, должно превышать количество воздуха, переносимое конвективной
струей, которая образуется над источником тепла на уровне расположения зонта. В
соответствии с рекомендацией количество воздуха, подтекающее к зонту с
конвективной струей, которая возникает над тепловым источником прямоугольной
или круглой формы при отношении сторон источника плане
, может быть определена по
формуле:
, (5.13)
где
- количество тепла,
выделяемого источником путем конвекции,
;
z - расстояние от нагретой
поверхности до воздухоприемного сечения
зонта,
; F - площадь источника,
.
Значение Q определяют следующим образом:
, (5.14)
где
- коэффициент конвективной
теплоотдачи;
и
- температура поверхности
источника и температура окружающего воздуха соответственно, ºС.
Коэффициент конвективной теплоотдачи определим из следующей
формуле:
, (5.15)
Расход воздуха, удаляемого зонтом, определяется
по формуле:
, (5.16)
где
- площадь сечения зонта;
- площадь входного сечения
зонта, определяемая из условия
.
У загрузочных отверстий печей, сушил и другого оборудования
для улавливания продуктов сгорания устанавливаются зонты в виде козырьков.
Расход воздуха поступающего из открытого проема
печи под зонт козырек, может быть рассчитан по формуле:
, (5.17)
где μ - коэффициент расхода,
принимаемый обычно равным 0.65;
F - площадь проема,
;
Δρ - избыточное давление под
влиянием которого газы выходят из печи,
Па;
ρ - плотность газовой среды в
печи,
.
Вылет зонта следует принимать равным примерно удвоенной
высоте проема печи, а ширину зонта - равной ширине проема плюс по 0.1
с каждой его стороны.
Среднее избыточное давление определяется следующим образом:
, (5.18)
где ρв - плотность воздуха в
помещении,
;
h - высота проема печи, м;
g - ширина проема печи, м.
.4 Расчет вентиляции цеха
В цехе располагается 25 электротермических линии. На каждую
линию потребуется два воздушных зонта (для загрузочных проемов печей) и
воздушный душ для рабочего места оператора.
Произведем расчет для одной линии.
Энергия выделяемая одной линией вычислим по формуле (5.1):

.
Расчет будем производить для летнего периода. Рассчитаем
необходимое количество воздуха по избыткам явного тепла применим формулу (5.2):

;
Рассчитаем необходимое количество воздуха по выделению
вредных веществ (формула 5.5):
,
;
Для дальнейших расчетов выберем большее значение, то есть L1.
Определим скорость воздуха на выходе из душирующего патрубка,
используем для этого формулу (5.6):
, м/с
Из формулы (5.7) определи диаметр душирующего патрубка:
, м
тогда площадь сечения на выходе:
,
.
Расход воздуха на выходе из патрубка согласно (5.9):

.
Расход воздуха в душирующем факеле в рабочей зоне (формула
5.10):
,
.
Количество эжектируемого струей воздуха:
,
.
Составим уравнение теплового баланса душирующего
факела и из него:
, ºС;
что близко к заданному значению 24ºС, следовательно расчет произведен верно.
Произведем расчет для зонтов линии:
Примем вылет зонта равным 1.4 м, а ширину 1.2 м. Из формул
(5.17 и 5.18) определим
:
для отпускной печи:
, Па;
,
;
для закалочной печи:
, Па,
,
.
Таким образом, в данном разделе дипломного
проекта автором рассмотрены вопросы безопасности труда в термическом цехе,
основные опасные и вредные факторы, возникающие в процессе производства и
методы борьбы с ними.
При анализе производства с точки зрения
безопасности жизнедеятельности особо опасной является химико-термическая
обработка. В ходе процессов выделяются вредные вещества: аэрозоли кислот,
аэрозоли щелочей, цианистые соединения, а так же пары масла. Для их улавливания
используется местная вентиляция.
В результате работы над разделом:
– была рассмотрена схема вентиляции
термического цеха;
– определено тепловыделение в
рассматриваемом цехе;
– произведен расчет местной приточной и
вытяжной вентиляции (воздушные души и зонты).
Заключение
В дипломном проекте разработана АСУ
электротермической линии ЭЛТА 8/45 предназначенная для управления процессом
закалки металических изделий автомобильной промышленности.
В проекте произведен анализ проблемной ситуации,
анализ технологического процесса как объекта управления, разработана структура
АСУ и составлено техническое задание. Были проанализированы тепловые процессы,
протекающие в печах электротермической линии. В разделе техническое предложение
были выбраны принципы управления устройствами электротермической линии,
управления температурой в печах и управления скоростями конвейеров
электротермической линии, а также техническое и программное обеспечение для их
реализации. Произведен синтез алгоритмов логического управления устройствами
линии, реализована система визуализации технологического процесса в SCADA WinCC 6.0.
Результаты разработки системы соответствуют требованиям ТЗ.
В разделе технико-экономическое обоснование
внедрения АСУ ЭЛТА, сравниваются экономические показатели эксплуатации
электротермической линии ЭЛТА 8/45, на которой применена АСУ ЭЛТА, и её аналога
термоагрегата СКЗА 6-30. Определен коэффициент экономической эффективности
внедрения АСУ ЭЛТА.
В ходе работы над разделом безопасность и
экологичность проекта произведен анализ вредных и опасных факторов термического
цеха, рассчитаны необходимый воздухообмен в термическом цехе и параметры
местной вентиляции, требуемые для обеспечения безопасных условий труда в
термическом цехе.
В работе использованы следующие программные
пакеты: MicroSoft Word, MicroSoft Excel, AutoCad 2004, MatLab
7.03, Simatic Step 7, Scada WinCC 6.0. Для технической реализации применено
оборудование производства компании
Siemens. Результаты
проекта применены в проекте АСУ ЭЛТА 425270.003 разрабатываемом в
инженерно-производственной фирме «АСУПРОМ».
Список литературы.
1. Башарин А.В., Новиков В.А.,
Соколовский Г.Г. Управление электроприводами: Учебное пособие для вузов. - Л.:
Энергоиздат. Ленингр. Отд-ние, 1982.-392 с.
2. Бергер Г. Автоматизация
посредством Step 7 с
применением SCL и STL и
программируемых контроллеров Siemens - 2001г.-
421 c.
. Безопасность
жизнедеятельности: Учебник для средних специальных учебных заведений. Под общей
редакцией С.В. Белова. - 3-е издание исправленное и дополненное - М.: Высшая
школа, 2003. - 357 с.
. Геворкян - Карасева Г.Д.
Экономика и организация производства в дипломных проектах на технических
специальностях - М.: Высшая школа, 1997.-328 с.
. Ицкевич Э. Трапезников В.А
Как выбирать контроллерные средства// ТСА
2004. №3 - с. 16-21.
. Крючков В.Г. Построение
информационных портретов объектов программного управления / Автоматизированные
технологические и мехатронные системы в машиностроении. . Сб. науч. трудов/
УГАТУ. Уфа, 1997, 78 c.
7. Методические указания по
выполнению выпускной квалификационной работы специалиста для студентов
специальности 210200 «Автоматизация технологических процессов и производств».
Требования к составу и содержанию выпускной квалификационной работы. Правила
оформления пояснительной записки/ Уфимск. Гос. Авиац. Техн. Ун-т; Сост Крючков
В.Г., Никин А.Д., Чугунова О.И., 2000. - 25 с.
. Методические указания по
выполнению выпускной квалификационной работы специалиста для студентов
специальности 210200 «Автоматизация технологических процессов и производств».
Организация выполнения и защиты выпускной квалификационной работы / Уфимск.
Гос. Авиац. Техн. Ун-т; Сост Крючков В.Г., Никин А.Д., Чугунова О.И., 2000. -
33 с.
. Методические указания по
оформлению графической части курсовых и дипломных проектов для студентов
специальности 210200 «Автоматизация технологических процессов и производств»./
Уфимск. Гос. Авиац. Техн. Ун-т; Сост Крючков В.Г., Никин А.Д., Чугунова О.И.,
2000. - 31 с.
. Михайлов О.П., Стоколов В.Е.
Электрические аппараты и средства автоматизации. Учебник для вузов. - М.:
Машиностроение, 1982. - 183 с.
. Родштейн Л.Л., Электрические
аппараты: Учебник для техникумов -четвертое издание переработанное и
дополненное. Л. Энергоатомиздат, 1989.- 304 с.
. Советов Б.Я., Яковлев С.А.
Моделирование систем - М. Высшая школа, 1985. - 372 с.
. Справочная книга по охране
труда в машиностроении. Под ред. Русакова О.Н. - Л.: Машиностроение, 1989. - 541
с.
. Теория автоматического
управления. Под ред. Нетушила А.В.. Изд.2-е. - М. Высшая школа, 1976. - 486 с.
. Усатенко С.Т., Каченюк Т.К.,
Терехова М.В.. Выполнение электрических схем по ЕСКД - М. Издательство
стандартов, 1992. - 172 с.
. Чикуров Н.Г.. Курс лекций по
дисциплине «Моделирование систем управления» - учебное пособие. Уфа. УГАТУ,
2001- 146 с.
. Чикуров Н.Г. Логический
синтез дискретных систем управления - учебное пособие. Уфа. УГАТУ,2003 -132 с.
18. Simatic. Комплексная
автоматизация производства. - М.: Каталог Siemens, 2005. - 436
с.
19. Simatic HMI. WinCC 6.0 Начало
работы: Руководство пользователя, 2005.- 108 с.
20. Harel D. Statechart: A
VISUAL FORMALISM FOR COMPLEX SISTEMS
1986. - 273 c.
Приложение А
(рекомендуемое)
Технические данные частотных преобразователей MicroMaster
Основные особенности
– простой пуск в эксплуатацию;
– бесшумная работа двигателя благодаря
высокой частоте импульсов;
– полная защита двигателя и преобразователя;
Опции (обзор)
– фильтры EMC, в том числе для использования
в жилых зданиях;
– дроссели коммутации сети;
– выходные дроссели;
– защитные кожухи;
– базовая панель оператора Basic Operator
Panel (BOP) для параметрирования преобразователя;
– комфортная панель оператора Advanced
Operator Panel (AOP) с индикацией текстов на нескольких языках;
– модуль коммуникаций PROFIBUS-DP.
Режимы управления
– высококачественное векторное управление,
в том числе с использованием импульсного датчика скорости;
– регулирование прямым током (FCC) для
наилучших динамических характеристик и оптимального управления двигателем
– U/f-управление линейное, квадратичное,
параметрируемое;
– управление моментом;
– режим низкого потребления энергии;
– "подхват на ходу" - замена
вышедшего из строя преобразователя, другим включенным параллельно без остановки
двигателя;
– компенсация скольжения;
– автоматический повторный запуск при
пропадании сети или нарушениях режима работы;
– высококачественный PID контроллер (с
авто- настройкой) для простого управления производственными процессами;
– параметрируемое время разгона и
торможения в пределах 0 … 650 секунд;
– быстродействующее токоограничение (FCL)
для безаварийной работы;
– точный ввод заданного значения благодаря
10-битному аналоговому входу;
– комбинированный тормоз для
контролируемого быстрого останова;
– 4 частоты пропускания.
Преобразователь MicroMaster 410
выпускается на однофазное напряжение 220 В, и трехфазное 200, 380 ,500В.
Отличается большим диапазоном сетевого напряжения.
Основные технические характеристики:
– Напряжение питания: 1АС 200 В…240
10 %, 1АС 100 В…120В
10 %;
– Частота сети 47 Гц…63 Гц MicroMaster 410;
– Выходная частота 0 Гц…650 Гц;
Диапазон мощностей 0,12 кВт…0,75 кВт 1АС 200 В…240
10 % 0,12 кВт…0,55 кВт 1АС
100 В…120В
10 %;
Преобразователь MicroMaster 420 выпускается на однофазное
напряжение 220 В и трехфазное 200 и 380 В. Отличается высокой
производительностью и удобством использования. Пульт управления и модули
PROFIBUS могут быть заменены без применения, какого либо инструмента.
Основные технические характеристики:
– напряжение питания: 1АС 200 В…240
10 %, 3АС 200 В…240 В
10 %, 3АС 380…480 В
10%;
– частота сети 47 Гц…63 Гц MICROMASTER 410;
– Выходная частота 0 Гц…650 Гц;
– Диапазон мощностей 0,12 кВт…3 кВт 1АС 200 В…240
10 % 0,12 кВт…5,5 кВт 3АС 200
В…240 В
10 % 0,37 кВт…11 кВт 3АС
380…480 В
10%;
Входы/Выходы
|
Цифровые
входы
|
3
параметрируемые, потенциально развязанные, переключаемые PNP/NPN
|
|
Аналоговый
вход
|
1,для
задания или вход PI(0…10 В Масштабируемый или используемый в качестве 4-го
цифрового входа)
|
|
Аналоговый
выход
|
1,
параметрируемый(0…20мА)
|
|
Релейный
выход
|
1,
программируемый DC 30 V5/ А (омическая нагрузка),АС 250 V/2 A(индуктивная
нагрузка)
|
Преобразователь MicroMaster 440
выпускается на однофазное напряжение 220 В, и трехфазное 200, 380 ,500В .
Отличается большим диапазоном сетевого напряжения.
Основные технические характеристики:
– сетевое напряжение и диапазон мощностей:
СТ VT
1АС 200 …240В
10 %0,12 кВт…3 кВт -
АС 200 …240 В
10 %0,12 кВт…45 кВт 5,5 кВт…45
кВт
АС 380…480 В
10%0,37 кВт…200 кВт 7,5
кВт…250 кВт
АС 500…600 В
10%, 0,75 кВт…75 кВт 1,5
кВт…90 кВт;
– частота сети: 47 Гц…63 Гц;
– выходная частота: 0 Гц…650 Гц;
– цифровые входы: 6 параметрируемые,
потенциально развязанные, переключаемые PNP/NPN;
– аналоговый вход: 2, вход 0…10 В, 0…20мА и
-10 В…+10 В , вход 0…10 В и 0…20 мА;
– аналоговый выход: 1, параметрируемый (0…20мА);
– релейный выход: 1, программируемый DC 30
V5/ А (омическая нагрузка), АС 250 V/2 A(индуктивная нагрузка).