Драги: автоматизация и возможная модернизация

  • Вид работы:
    Курсовая работа (т)
  • Предмет:
    Информационное обеспечение, программирование
  • Язык:
    Русский
    ,
    Формат файла:
    MS Word
    2,1 Мб
  • Опубликовано:
    2013-06-21
Вы можете узнать стоимость помощи в написании студенческой работы.
Помощь в написании работы, которую точно примут!

Драги: автоматизация и возможная модернизация

Министерство образования и науки РФ

Федеральное агентство по образованию

Пермский государственный технический университет

Кафедра микропроцессорных средств автоматизации





Курсовая работа

по дисциплине: Автоматизация технологических процессов и производств

на тему: ДРАГИ










Пермь, 2006

Введение

Драги применяются для разработки месторождений золота, платины, касситерита, алмазов, ильменита, песка, гравия и других полезных ископаемых. Драгами преимущественно разрабатываются обводненные россыпные месторождения, расположенные в руслах рек, озерах, морях и океанах. Имеется опыт разработки драгами маловодных и даже безводных континентальных россыпных месторождений, расположенных на террасах. В этом случае используется искусственное водоснабжение и создаются специальные водоемы. Дражный способ разработки россыпных месторождений является эффективным. Часто затраты на добычу 1 м3 горной массы при дражном способе являются более низкими, чем при других способах. Кроме того, дражный способ менее энергоемкий по сравнению с экскаваторным и гидравлическим способами. Так, расход электроэнергии на 1 м3 горной массы при дражном способе колеблется в пределах 1,8-3,5 кВт. Поэтому стоит вопрос об автоматизации и возможной модернизации драг.

Драга - плавающий горнодобычной агрегат, оснащенный землечерпательным (землесосным), обогатительным и другим оборудованием, обеспечивающим комплексную механизацию основного технологического процесса добычи, обогащения полезного ископаемого и удаления пустых пород.

Драги предназначены для разработки обводненных месторождений полезных ископаемых и извлечения ценных компонентов (золота, платины, олова, алмазов и др.). Применяются драги преимущественно на аллювиальных, элювиальных - делювиальных, прибрежно-морских и глубинно-морских россыпных и осадочных месторождениях за исключением валунистых, крепко сцементированных горными породами и вязкими глинами.

Драги подразделяются на два класса: континентальные (для разработки материковых месторождений), монтирующиеся, как правило, на плоскодонном понтоне (судне), и морские (для разработки месторождений прибрежной зоны и в глубинной части акватории крупных озер, морей и океанов), монтирующиеся на килевых самоходных или буксируемых судах, обеспечивающих их эксплуатацию при штормовом волнении.

В зависимости от особенностей конструктивного исполнения драги могут классифицироваться по следующим признакам:

виду энергии, используемой приводными механизмами, - электрические, дизель-электрические, дизельные и паровые;

возможной глубине выемки (черпания) пород ниже уровня воды в разрезе - малой глубины (до 6 м), средней (до 18 м), глубокой (до 50 м) и сверхглубокой (свыше 50 м);

роду драгирующего аппарата - многочерпаковые с прерывистой черпаковой цепью (с холостым звеном); то же, со сплошной черпаковой цепью; с грейферным ковшом; с ковшом драглайна; с роторным колесом;

вместимости черпака - малолитражные (до 100 л), среднелитражные (100-250 л) и крупнолитражные (свыше 250 л);

способу передвижения (маневрирования) - канат-но-свайные, канатно-якорные.

В современной практике разработки россыпных месторождений наибольшее распространение получили многочерпаковые драги с черпаками вместимостью 50-600 л и предельной глубиной черпания до 50 м.

Техническая характеристика и конструкции многочерпаковых драг

Многочерпаковая драга состоит из рабочего, обогатительно-сортировочного и отвалообразующего оборудования, понтона, металлоконструкций надстройки, механизмов передвижения и маневрирования, систем жизнеобеспечения - тепло- и водоснабжения, систем управления и автоматического контроля.

Черпаки 1 (рис. 29.1), огибая нижний барабан 2, зачерпывают песок и, пройдя по черпаковой раме 3, разгружаются при обходе верхнего приводного барабана 4. Выгружающийся из черпаков песок падает в завалочный люк 5 и из него - в бочку 6. Часть песка, просыпающаяся в зазор между черпаками и загрузочным люком, попадает на подчерпаковый уловитель 7.

Бочка 6 (бутара) представляет собой стальной цилиндр с перфорированными стенками, в котором попадающий в нее песок перемещается слева направо. Мелкие фракции песка (эфели) проваливаются через отверстия вниз и попадают на поперечные шлюзы 8. Более крупные фракции (гали) через галечный лоток 9 выходят из бочки, попадают на ленточный конвейер 10 и далее поступают в отвал. Мелкие фракции песка проходят через обогатительные шлюзы, где от породы отделяется полезное ископаемое, и по хвостовым эфельным колодам 11 стекают в отвал.

Все оборудование драги смонтировано на понтоне 12. Черпаковая рама на канатах подвешена к передней мачте 13, а отвальный конвейер - к задней. Во время работы драга непрерывно перемещается (маневрирует) для поддержания контакта черпаков с забоем.

Маневрирование драги осуществляется с помощью двух свай 14 и лебедок 15. Правая лебедка, навивая канат 16, конец которого закреплен на берегу, поворачиваетдрагу вокруг опущенной правой сваи (левая свая поднята) из положения / в положение //. Во время поворота черпаковая цепь отрабатывает часть забоя (АОВ). В положении // опускается левая свая и поднимается правая. С помощью каната 17 драга поворачивается в обратном направлении. При этом происходит не только поворот, но и перемещение драги вперед (подшагивание) и отработка новой части забоя.

Рис. 29.1. Конструктивная схема многочерпаковой драги

Рабочее оборудование (драгирующий аппарат) состоит из черпаковой рамы с подчерпаковыми роликами, черпаковой цепи, рамного подъемника и главного привода. Принципиальное устройство и действие этих уз-

лов не отличаются от аналогичных узлов цепного многоковшового экскаватора. Главное отличие - в большей прочности всех элементов драгирующего аппарата, обусловленной тем, что черпающий аппарат драги должен разрушать (зачищать) коренные породы и подстилающие пески.

Черпаковая рама представляет собой массивную стальную балку 1 (рис. 29.2) сварной или клепаной конструкции, состоящую из пяти-девяти секций, массой и размерами удобных для транспортирования. Нижние концевые отливки рамы служат опорами для нижнего черпакового барабана 2, а также местом крепления носовых маневровых канатов и тяг 3 подвеса. В верхней части рамы прикреплены литые наконечники, на которых рама вращается в подшипниках верхнего черпакового барабана 4. На верхнем поясе черпаковой рамы на расстоянии 15-25 м устанавливаются подчерпаковые ролики 5. Они выполняются в виде цилиндра диаметром 300-400 мм. Материал рамы- низколегированная сталь 10ХСНД. Снизу к раме крепится барабан 18 (см. рис. 29.1) для поддержки цепи.

Черпаковая цепь состоит из цельнолитых черпаков (см. рис. 29.2), изготавливаемых из марганцовистой стали 110Г13Л. Черпаки снабжены съемными козырьками, отлитыми из той же стали и соединяющимися с черпаками посредством заклепочного или сварного соединения (последнее более распространено).

Черпаковые цепи драг бывают прерывистыми и сплошными. В прерывистой цепи черпаки 8 соединяются между собой планками (см. рис. 29.2). Такие цепи применяются на малых драгах. В сплошной цепи черпаки проушинами соединяются непосредственно один с другим посредством пальцев, изготовляемых из стали 38ХНЗМ. Натяжение черпаковой цепи осуществляется механизмом 6 (рис. 29.2).


Приводные барабаны (верхние) бывают чаще всего пяти- или шестигранными. По поверхностям, соприкасающимся с черпаками, они армируются сменными износостойкими накладками. Нижние барабаны бывают многогранными или круглыми.

Главный привод предназначен для приведения в движение черпаковой цепи при работе драги. Конструктивно двуплечий главный привод современных драг состоит ли-бо из планетарного привода с кулачковым предохранительным устройством 7 (рис. 29.2), либо из двух или четырех сблокированных и синхронно работающих электродвигателей, установленных симметрично с каждой стороны вала верхнего черпакового барабана, с которым они могут быть соединены посредством клиноременных, редукторных или открытых зубчатых передач.

Эластичная клиноременная передача создает плавность работы привода и обеспечивает смягчение и гашение динамических нагрузок, воспринимаемых приводом при работе драги на тяжелых породах за счет

проскальзывания ремней на барабанах при стопорении ковшовой цепи, что предопределило ее широкое применение во многих приводных устройствах современных драг.

Принцип действия и конструкция обогатительного оборудования изучаются в специальных курсах и в данном учебнике не рассматриваются.

Отвалообразующее оборудование состоит из сбросных лотков для удаления пустых пород в забортное пространство и конвейерного отвалообразователя (стакера) . Последний часто устанавливается в тонкостенной несущей трубе большого диаметра. Внутри такой трубы размещаются ходовые трапы и площадки для ремонта.

Металлоконструкция включает в себя главные фермы (суперструктуру), переднюю и заднюю мачты и надпалубную надстройку.

Понтон 9 (см. рис. 29.2) представляет собой металлическое плоскодонное судно сварной или клепаной конструкции, предназначенное для поддержания драги в плавучем состоянии и размещения на нем оборудования.

Для предохранения углов пантона от ударов о борта забоя и удобства маневрирования драги со стороны носовой части, с боков и кормовой части у днища понтона делаются скосы.

Трюм понтона делится водонепроницаемыми переборками на отсеки. В трюме размещаются аварийные насосы, компрессоры и другое вспомогательное оборудование.

Условие плавания понтона определяется равенством

где тд - масса драги, т; у0 - плотность воды т/м3 (обычно принимается 1 т/м3, хотя загрязненная вода, в которой плавает драга, может иметь у0 = 1,05+1,1 т/м3); V - водоизмещение (м3), определяемое зависимостью У=РН,

здесь Р - площадь грузовой водяной линии, м2, к - осадка понтона, м.

Запас плавучести определяется полной высотой понтона, которая должна быть больше его осадки на высоту надводного борта: #=1,4 м.

Обе сваи (рабочая и вспомогательная) драги устанавливаются в направляющих (свайных) опорах на корме понтона. Сваи имеют прямоугольное поперечное сечение и изготовляются из стальных листов и профильного проката, соединяемых заклепками, болтами или сваркой. Нижний конец сваи имеет наконечник для лучшего погружения в почву, а на верхнем конце имеются блоки для подъема сваи. Свая погружается обычно не в почву россыпи, а в эфельно-галечный отвал, вследствие чего ее длина меньше глубины черпания драги и не бывает более 25 м.

Производительность драги по породе определяется так же, как производительность многоковшового экскаватора. Производительность по полезному ископаемому зависит от его процентного содержания в породе и коэффициента извлечения.

Число часов работы драги в сутки принимается в летний период равным 20-22 ч, а в зимний - 16-18 ч, что соответствует коэффициентам использования времени соответственно 0,92-0,84 и 0,75-0,7.

Продолжительность дражного сезона в зависимости от климатических условий, длительности ремонта и организации работы колеблется от 250 до 333 сут. Текущие ремонты драги приурочиваются к ее вынужденным простоям при генеральной очистке обогатительных шлюзов, переноске береговых канатов и других работах, а капитальный ремонт проводится зимой, когда драга не работает.

Общая численность обслуживающего персонала большой драги при работе в три смены составляет 55-65 чел.

Техническая характеристика многочерпаковых электрических драг с канатно-свайным механизмом маневрирования приведена в табл. 29.1.

Автоматизации драг

Комплексная автоматизация драг предусматривает: а) совместное регулирование скоростей черпания и бокового движения при работе в породах различной крепости; б) опускание черпаковой рамы на заданную толщину стружки в зависимости от категории разрабатываемого грунта; в) периодическое изменение направления бокового движения с учетом возможных остановок драги в углах забоя для тщательной их зачистки; г) оптимальный уход (подшага-вание) драги по истечении цикла; д) последовательность пуска механизмов единого технологического комплекса драги; е) управление процессом обогащения (исключение завалов бочки, авторегулирование консистенции пульпы и пр.). Одновременно с автоматизацией черпакового и маневрового аппаратов должно быть также автоматизировано и обогатительное оборудование драги.

Автоматизация обогатительного оборудования должна предусматривать: а) последовательность пуска приводов черпающего и маневрового аппаратов, бочки и галичнсго конвейера; б) поддержание оптимальной консистенции пульпы. Автоматизация обогащения осуществляется таким образом, чтобы при увеличении погрузки (количество грунта в бочке увеличивалось) количество воды, поступающее в осадочные машины, и наоборот. В результате режим осадочных машин будет оптимальным, а извлечение полезного ископаемого максимальным.

Электропривод и электрооборудование ДРАГ

Объединение в одной машине горного, обогатительного и отвального оборудования обусловливает высокую энергоемкость и насыщенность драги электрооборудованием. Так, например, па драге с черпаками емкостью 600 л установлено 350 электродвигателей общей мощностью 7200 кВт.

Силовое электрооборудование драги включает приводы: черпаковой цепи, лебедок носовых канатов, барабанного грохота (бочки), маневровой лебедки, гал-ечного конвейера, центробежных насосов.

Производительность драги в основном определяется работоспособностью механизмов, обеспечивающих работу черпающего устройства - привода черпаковой цепи и привода лебедок носовых канатов. Черпаковая цепь осуществляет разрушение и выемку горной породы, а лебедки носовых канатов, поворачивая драгу вокруг сваи, осуществляют боковую подачу драги. За счет боковой подачи производится заполнение черпаков породой и создается нагрузка на двигатели черпаковой цепи.

Приводы черпаковой цепи и лебедки носовых канатов работают в тяжелых условиях со значительными кратковременными перегрузками, приводящими иногда к их полной остановке.

Основными требованиями, предъявляемыми к электроприводам черпаковой цепи и лебедок носовых канатов, являются: обеспечение максимальной производительности драги; возможность регулирования скорости при изменении сопротивления грунта копанию;

создание системой экскаваторной характеристики привода; обеспечение плавности пуска двигателей. Работа черпаковой цепи отличается значительной неравномерностью и часто сопровождается резкими толчками и ударами. Режим работы привода длительный с нагрузками, изменяющимися в широких пределах.

Характер изменения нагрузки привода лебедок носовых канатов соответствует изменению нагрузки главного привода. Колебания нагрузки сглаживаются за счет боковых канатов. В зависимости от характера разрабатываемого грунта нагрузка изменяется в широких пределах.

Наибольшее применение получил привод с асинхронными двигателями. К недостаткам этого привода следует отнести громоздкость и высокую степень аварийности релейно-контакт-ной системы управления, невозможность регулирования скорости в широком диапазоне, большие пусковые токи, значительные потери электроэнергии при пуске и регулировании скорости движения, низкий соз ср.

Более совершенным является привод постоянного тока, работающий по системе Г-Д.

Работа установки с приводом ТП-Д

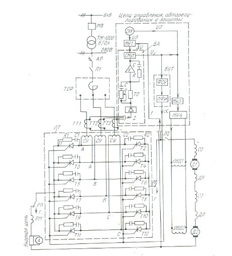
На рис. 18.1 приведена упрощенная схема системы ТП-Д черпаковой цепи драги с емкостью черпака 150 л, состоящая из главной цепи, цепей управления, защиты и автоматического регулирования. Главная цепь состоит из силовой части и якорной цепи двигателей. Питание трехфазного тиристорного преобразователя осуществляется напряжением переменного тока от силового трансформатора ТМ-1000 через линейные автоматические выключатели АВ, контакторы Л1 и токоограничивающие реакторы ТОР.

Тиристорные статические преобразователи состоят из трех основных элементов: силового вентильного блока ПТ и блоков управления тиристорами БУТ и автоматики БА. Силовой вентильный блок, собранный по трехфазной управляемой мостовой схеме выпрямления, выполнен с двумя параллельно включенными в плече тиристорами для увеличения мощности преобразователя. При этом равномерное распределение тока между двумя параллельно включенными вентилями осуществляется магнитными симметрирующими устройствами СУ. Рассматриваемая схема представляет собой систему автоматического регулирования, замкнутую обратной связью по напряжению 1 и отрицательной задержанной обратной связью по току 2. Обратная связь по напряжению применяется для поддержания постоянства скорости вращения двигателей при изменении нагрузки и колебаниях напряжения сети. Токовая отсечка защищает тиристоры от перегрузки и одновременно формирует токовую диаграмму двигателей в переходных процессах. многочерпаковый драга автоматизация привод

Регулирование скорости двигателя до основной (номинальной) производится изменением напряжения на выходе тири-сторного преобразователя, а выше номинальной - за счет ослабления поля возбуждения двигателя, достигаемого с помощью магнитных усилителей МУЗ и МУ4.

В настоящее время для механизмов драг перспективным является применение электропривода по системе асинхронно-вентильного каскада, Регулируемый асинхронный привод характеризуется высокой надежностью, компактностью и простотой обслуживания.

Рис. 18.1. Принципиальная упрощенная схема системы ТП- Д черпаковой цепи драги с емкостью черпака 150 л.

БА-блок автоматики; САГУ- суммирующий магнитный усилитель ГО - токовая отсечка У - усилитель- МУ1, МУЗ, МУ4 - магнитные усилители; БУТ - блок управления тиристорами' ПФИ - панель формирования импульсов; ФСУ - фазосдвигающее устройство- СКК - сельсиннын командоконтроллер; РП - переключатель для перехода на питание от генератора

Для привода центробежных насосов высокого и низкого давления применяются асинхронные электродвигатели с корот-козамкнутым ротором. Управление двигателями осуществляется с помощью магнитных пускателей. Для привода мощных насосов целесообразно использование синхронных двигателей, позволяющих значительно повысить соз ф.

Работа основных механизмов драги взаимосвязана технологическим потоком материала. Чтобы остановка какого-либо электродвигателя не привела к завалу агрегата породой, применяется блокировка электродвигателей механизмов. При неожиданной остановке электродвигателя какого-либо механизма останавливаются все предыдущие по потоку механизмы, но при этом работают все последующие, дорабатывая поступивший до момента остановки материал. Пуск электродвигателей производится навстречу потоку материала.

Процесс пуска установок с асинхронным приводом

Применение асинхронных двигателей для привода подъемных установок обусловливается рядом существенных преимуществ их по сравнению с приводом постоянного тока: низкой стоимостью двигателей и пускорегулирующей аппаратуры, небольшими первоначальными затратами на монтаж, относительно малым объемом строительных работ, так как под асинхронный привод требуются небольшие объемы зданий и фундаментов.

Асинхронные двигатели для подъемных установок изготовляются повышенной электрической и механической прочности, с усиленной конструкцией станины и обмоток, с увеличенным воздушным зазором. При увеличенном воздушном зазоре снижается коэффициент мощности, упрощается сборка и эксплуатация двигателей.

Область применения асинхронного электропривода подъемных установок ограничивается допустимым током пуско-регулирую-щих аппаратов. В роторе двигателей мощностью 1000 кет ток примерно равен 800-1000 а.

Предельная максимальная величина допустимого тока контакторов переменного тока 600 а. Поэтому необходимо при токах в роторе более 600 а контакты контактора включать по схеме треугольника. Как показала практика эксплуатации подъемных установок с асинхронным приводом, напряжение, при котором удовлетворительно работают контакторы в цепи роторов двигателей, не должно превышать 800 в. Таким образом, можно считать, что при контакторах с допустимым током 600 а мощность асинхронных двигателей не должна превышать 900 кет.

Для подачи питания к статору двигателей обычно применяются высоковольтные реверсоры на 3000 в с максимально допустимым током 300 а, В этом случае максимальная мощность подъемного двигателя при со5 ф = 0,8 и т) = 0,9 составляет 1100 кет. Поэтому предельно допустимая величина мощности асинхронного однодви-гательного привода подъемной установки не должна превышать 1000-1100 кет. Для существующих пуско-регулирующих устройств в случае использования двухдвигательного асинхронного привода суммарная его мощность может быть доведена до 2000- 2200 кет. При этом требуется установка двух реверсоров, двух мощных магнитных роторных станций, двух командоаппаратов и т. д.

Однако в этом случае технически и экономически правильно

во многих случаях применять привод по системе Г-Д с тихоходным двигателем постоянного тока и тем устранить один важный недостаток асинхронного электропривода - наличие изнашивающегося во время эксплуатации редуктора, который при определенных условиях ограничивает величину ускорения (замедления) подъемного сосуда (см. гл. I).

Неотъемлемой частью асинхронного привода являются пуско-регулирующие сопротивления, включаемые в цепь ротора двигателя. Любые схемы автоматического управления асинхронным электроприводом подъемной установки могут быть осуществлены в основном путем включения или выключения роторных сопротивлений. В связи с этим основным недостатком асинхронного привода подъемных установок является зависимость скорости его вращения от момента на пусковых характеристиках двигателя. В приводе с конечным числом ступеней сопротивлений (металлических сопротивлений) при меняющейся в каждом цикле подъема статической нагрузке получение заданных величин скорости и ускорения подъемного сосуда в данной точке пути представляет определенные трудности.

Во время работы асинхронного двигателя на естественной характеристике значительные изменения момента очень мало отражаются на скорости его вращения, а при работе на промежуточных характеристиках, т. е. на характеристиках мягких, сильно наклоненных к оси абсцисс, малейшее изменение момента резко сказывается на величине скорости вращения двигателя.

Необходимо помнить, что при быстром отключении от сети высоковольтного двигателя в обмотках статора возникают перенапряжения, характер которых зависит от электромагнитных параметров двигателя и характеристики выключателя. Поэтому пределы регулирования механических характеристик асинхронного привода ограничиваются пиком коммутационного перенапряжения, возникающего при отключении двигателя от сети, и намагничивающим током /0.

Начальный (пусковой) момент асинхронного двигателя Мнач, соответствующий искусственной механической характеристике предельного регулирования, может быть найден из выражения


где Хм - кратность пика коммутационного перенапряжения, допускаемого из условий прочности изоляции двигателя;

Мн', Iн - номинальные значения момента и тока асинхронного двигателя.

С. 3. Барский предлагает для асинхронных двигателей с номинальным напряжением 6 кв принять кратность пика перенапряжения км = 2,17; с напряжением 3 кв Х - 2.33.

Предельные значения кратности начальных моментов, обусловленные рекомендуемыми значениями пиков коммутационных перенапряжений Хм, при намагничивающих токах двигателя

На фиг. 20 представлена зависимость кратности пика коммутационного перенапряжения Хм от значения кратности начального вращающего момента двигателя. Если учесть влияние вихревых токов в магнитной системе двигателя, то пределы регулирования асинхронного привода увеличиваются. Можно, однако, с некоторым запасом принять предельную минимальную величину момента, разиваемого двигателем, равным 0,22-0,3 Мст. н.

Таким образом, величина сопротивления, включаемого в цепь ротора, ограничена величиной перенапряжения, возникающего в обмотке статора при отключении двигателя от сети.

Отсюда ясно, что малых по величине усилий, которые необходимы в период замедления подъемной установки, асинхронный привод развивать не может.

В связи с этим следует отметить, что для периода замедления подъемного сосуда встречаются, как наиболее характерные, следующие диаграммы усилий.


Первая диаграмма. Статическое усилие Рст положительно, но по величине меньше 0,3 Рст.нст.н~~ номинальное статическое усилие).

Наименьшее усилие, развиваемое двигателем, как было пока зано на фиг. 20, не может быть меньше 0,3 Ретш н 42

Ø  Рст, то система будет не уменьшать, а увеличивать скорость, т. е. подъемный сосуд подойдет к заданной точке останова со значительной скоростью. Поэтому необходимо подтормаживать машину, т. е. добавлять к Рст такое тормозное усилие Ртоп, при котором суммарная составляющая усилия в период замедления подъемного сосуда будет отрицательной:


где Fct + Fт0Р>Fд

т - масса подъемной установки, приведенная к валу двигателя;

Рд - усилие, развиваемое двигателем.

Вторая диаграмма. Статическое усилие направлено согласно с усилием двигателя (отрицательное усилие). В этом случае необходимо приложить к ободу барабана значительное тормозное усилие, чтобы уменьшить скорость движения подъемного сосуда.

Третья диаграмма. Небольшое отрицательное усилие. В этом случае трудно регулировать машину. Малейшее изменение усилия приводит к резкому изменению скорости движения подъемного сосуда. При металлическом реостате регулировка4 усилия может производиться повторным включением и выключением двигателя, что приводит к увеличению износа контакторов и усложняет эксплуатацию асинхронного привода.

Отметим, что нагрузочные диаграммы подъемных установок по усилию в период замедления подъемного сосуда классифицируются в соответствии с направлением и величиной усилия, приложенного к ободу барабана, независимо от радиуса навивки и типа подъемной установки (скиповая или клетевая). Двигательный режим будет при к(1 - рН > ат; режим инерционного выбега (маковичное замедление) - при кС1 - рН = ат и режим тормозного замедления при rQ - рН < ат.

Эти особенности нагрузочных диаграмм подъемных установок в период замедления подъемного сосуда необходимо сочетать с особенностями работы асинхронного двигателя на промежуточных характеристиках, т. е. для случаев, когда статическое усилие может быть достаточно мало, обороты холостого хода асинхронного двигателя всегда строго постоянны и синхронны, а скорость движения подъемного сосуда необходимо поддерживать малой.

Для определенных конкретных условий работы подъемных установок (сравнительно небольших мощностей подъемных двигателей) разработано большое число схем автоматического управления процессом пуска (замедления), которые в какой-то степени устраняют только что указанные принципиальные недостатки асинхронного электропривода, поддерживают требуемый режим замедления и подход подъемных сосудов к точке останова почти с нулевой скоростью.

Некоторые подъемные установки с незначительной высотой подъема (50-150 м) работают при инерционном замедлении, т.е. с отключенным двигателем в соответствующей точке подъема. Такие установки должны иметь регулятор нагрузки, достаточно точно реагирующий на фактическое и обеспечивающий при этом замедление свободного выбега, величина которого была бы достаточной для доведения подъемного сосуда до заданной точки останова.

Во многих схемах управления подъемными установками сосуд дотягивается до точки останова путем многократного включения двигателя на одну из первых реостатных характеристик.

В ряде схем управления предусматривается механическое или динамическое торможение, чтобы снизить скорость движения подъемного сосуда до малой величины и далее повторным (иногда многократным) включением и выключением двигателя (так называемые релейно-импульсные системы) автоматически завершить заданный цикл подъема.

В некоторых установках сочетаются режимы свободного выбега, двигательного, динамического торможения, включения - выключения двигателя в период дотяжки и т. п.

Имеются подъемные установки, режим замедления которых осуществляется следующим образом; в соответствующей точке пути (точке замедления) отключается подъемный двигатель от сети при напряжении частотой 50 гц. После ввода в ротор двигателя полного роторного сопротивления, статор двигателя подключается к сети с напряжением частотой 2,5-3 гц. Затем из роторной цепи постепенно выводятся все роторные сопротивления, чтобы перевести двигатель на естественную характеристику, но с оборотами холостого хода при напряжении частотой 2,5-3 гц.

Для применения напряжения низкой частоты необходимы соответствующие преобразователи или генераторы низкой частоты. Динамическое торможение обусловливает применение электромашинных или магнитных усилителей со станцией динамического торможения. Для релейно-импульсного режима замедления требуется установка контакторов и реле скорости.

Необходимо подчеркнуть, что для периодов пуска и замедления любой подъемной установки с асинхронным приводом требуются специальные магнитно-контакторные станции, работающие по времени, току, комбинированной схеме по пусковому току и по времени, ускорению и т. д., или другие устройства (в случае привода с жидкостным реостатом).

Для асинхронного привода подъемных установок нет единой схемы автоматического управления процессом пуска и замедления подъемного сосуда.

Отсутствие единой схемы управления, т. е. одного регулируемого параметра (например, напряжения возбуждения генератора в приводе по системе Г-Д), является крупным недостатком подъемных установок с асинхронным приводом. Именно этот недостаток обусловливает сложность схем управления, а следовательно, во многих случаях и ненадежную работу их.

До сих пор нет простой, приемлемой для различных условий работы, надежной в эксплуатации системы управления процессом пуска и замедления асинхронного привода, которая бы обеспечивала оптимальную скоростную диаграмму подъема при любой загрузке подъемного сосуда. Поэтому подъемные установки с большими или часто меняющимися высотами подъема (многогоризонтные установки) имеют привод по системам Г-Д, РВ-Д и т. п.

Механические характеристики асинхронных двигателей с фазовым ротором в процессе пуска

Механические характеристики асинхронного двигателя с фазовым ротором в виде зависимости М = / (з) представлены на фиг. 21. Семейство кривых относится к различным величинам сопротивлений в цепи ротора. Эти характе-ристики описываются уравнением


Мощность приводных асинхронных двигателей подъемных установок в большинстве случаев превышает 100 кет. В этом случае величиной а можно пренебречь. Такое упрощение почти не влияет на точность расчета, так как ошибка будет составлять не более 0,5 % Для мощных двигателей уравнение механической характеристики примет вид


Если предположить, что в первом грубом приближении пусковые характеристики электропривода прямолинейны, то


так как в этом случае'отношение гораздо4 меньше, чем sк!s. Уравнение переходного режима подъемной установки с асинхронным двигателем в этом случае будет иметь вид

 

где Мп - пусковой (начальный) момент двигателя;

0 - электромеханическая постоянная времени привода, равная для номинального скольжения выражению (23), а для других скольжений прямо пропорциональна текущему скольжению

Замечания по эксплуатации схем автоматического пуска с асинхронным приводом

Основным элементом автоматизации процесса пуска при металлических роторных сопротивлениях является магнитная станция. Процесс пуска двигателя по времени или току с дополнительной выдержкой времени обусловливает наличие в магнитной станции большого количества контакторов и реле.

Как показали длительные наблюдения на многих подъемных установках элементы асинхронного привода часто нуждаются в ремонте. Отдельные детали контакторов (перемычки, катушки, короткозамкнутые витки, шайбы, контактные поверхности и т. п.) заменяются один, два, а иногда даже четыре раза в месяц.*Наиболее часто приходится заменять контакторы реверса.

При автоматизации подъемных установок первостепенное значение приобретает надежность работы оборудования. Нельзя допустить, чтобы автоматическая подъемная установка работала с элементами схемы, которые могут быстро выходить из строя. С этой точки зрения жидкостные реостаты являются вполне надежными аппаратами, так как они почти не требуют ремонта. Однако следует указать, что ремонт жидкостных реостатов является более сложным и длительным, чем ремонт отдельных элементов оборудования магнитной станции, причем добавка электролита или воды также считается своеобразным видом ремонта.

Таким образом, автоматический процесс пуска подъемной Установки с асинхронным приводом посредством металлических

сопротивлений не является надежным и полностью отработанным. Во время подъема груза весом меньше номинальной величины машинист должен задерживать (на предварительных ступенях) ручку управления, а при спуске груза-быстро ее выводить. При полностью автоматической работе подъемной установки это должна сделать автоматическая магнитная станция управления и регулирования. Последнее обстоятельство объясняет тот факт, что большинство подъемных установок, работающих автоматически, как правило, скиповые, т. е. подъемные установки с относительно небольшими отклонениями веса поднимаемого груза от поминальной величины.

Привод по системе Г-Д с простой схемой возбуждения и разомкнутой системой регулирования

Электропривод по системе Г - Д может быть применен в подъемных установках любой мощности. Однако его применение экономически целесообразно в основном для установок большой мощности (выше 1000 кет) при скорости движения подъемного сосуда 10 м/сек и более. Привод по системе Г - Д обладает следующими преимуществами:

1) дает возможность получить почти любую скорость движения подъемного сосуда от 0,5 до 15-20 м/сек и выше, т. е. обеспечивает высокую маневренность подъемного сосуда;

2) облегчает автоматизацию работы подъемной установки, так как при этой системе привода скорость движения подъемного сосуда в незначительной степени зависит от веса груза в подъемном сосуде; при соответствующих схемах управления можно добиться полной независимости скорости от веса поднимаемого груза, а также устойчивой работы привода в диапазоне малых скоростей;

2) отличается малым весом, габаритными размерами и стоимостью аппаратуры управления и регулирования, которая включается в цепи управления сравнительно малой мощности;

4) имеет достаточно простое управление приводов ввиду отсутствия в схемах управления многоамперной пусковой и регулирующей аппаратуры;

5) высокими экономическими показателями привода во время работы установки на различных скоростях движения подъемного сосуда; при использовании синхронного двигателя в преобразовательном агрегате системы Г - Д можно получить значительную компенсацию коэффициента мощности, что в условиях низкого коэффициента мощности предприятия является очень важным;

6) надежностью работы и, как показала практика, ничтожным количеством ремонтов

Привод по системе Г-Д с простой схемой возбуждения генератора

Простую схему возбуждения применяют в приводах подъемных установок незначительной мощности (до 200-300 кет).

Схема привода по системе Г - Д с простой схемой возбуждения показана на фиг. 102.

Во время ручного управления машинист, постепенно выводя рукоятку управления, уменьшает сопротивление в цепи обмотки


возбуждения генератора. Ток возбуждения увеличивается, растет э. д. с. генератора и соответственно скорость вращения подъемного двигателя. Время пуска в ход подъемной установки зависит от скорости нарастания э. д. с. генератора и от величины маховых масс системы, т. е. от электромагнитной постоянной времени генератора Т и электромеханической постоянной времени двигателя и подъемной установки 0.

При автоматическом управлении подъемной установкой изменение тока возбуждения производится от устройств, механически связанных с указателем глубины. Профилирующие диски воздействуют на командоаппараты, сельсины или другие устройства, которые автоматически по заранее заданному закону изменяют (увеличивают в процессе пуска и уменьшают в процессе замедления) напряжение на зажимах обмотки возбуждения генератора. При неизменном и максимальном магнитном потоке подъемного двигателя его искусственные механические характеристики обусловливаются изменением тока обмотки возбуждения генератора.

Скоростная характеристика для подъемного двигателя выражается уравнением

 

п = пп - Апг,

гдел0 = -- - скорость вращения идеального холостого хода се

двигателя в об/мин;

U - напряжение, приложенное к двигателю, в в; се - постоянная двигателя по э. д. с;

см- постоянная двигателя по моменту.

Коэффициенты се и см определяются для практических расчетов по паспортным данным двигателя следующим образом. Для номинального потока двигателя Ф

 

Rn.n - сопротивление подводящих проводов (так называемого «шинного» моста); Е!я - сопротивление обмотки якоря;

Rd. n - сопротивление обмотки дополнительных полюсов; Rк. сопротивление компенсационной обмотки; Rщ переходное сопротивление под щетками.

Обычно в расчетах принимается падение напряжения от Rlti при номинальном токе /„ равным и падение напряжения от Rn- n при 1Н - равным 5 в.

Согласно уравнению (276) механические характеристики привода Г-Д должны быть наклонны к оси абсцисс, причем тем более, чем больше величина сопротивления главной цепи при одной и той же нагрузке.

При увеличении сопротивления в цепи обмотки возбуждения генератора уменьшается напряжение на зажимах якоря подъемного двигателя, а следовательно, и скорость вращения его. Однако уменьшить скорость вращения двигателя до очень малой величины (до «нуля») невозможно (из-за остаточного магнетизма генератора).

После установки рукоятки управления в нулевое положение обмотка возбуждения генератора обесточивается, но вследствие остаточного магнетизма от поля главных полюсов в обмотке якоря генератора индуктируется незначительная величина э. д. с. Двигатель под действием этой э. д. с. будет вращаться с очень небольшой (ползучей) скоростью и проворачивать барабан незаторможенной машины. Если же подъемная машина будет механически заторможена, то в главной цепи Г-Д под действием остаточной э. д. с. будет протекать ток, величина которого может достигнуть большой величины.

Поэтому гашение поля остаточного магнетизма производится при помощи цепи самогашения, которая замыкается после установки рукоятки управления в нулевое положение. При этом обмотка возбуждения генератора, отсоединенная от якоря возбудителя, подключается к зажимам генератора. В обмотку возбуждения генератора начинает поступать ток' такого направления, при котором создаваемый э. д. с. поток остаточного магнетизма гасит поле остаточного магнетизма.

Чтобы при неправильном соединении не получить вместо гашения поля остаточного магнетизма усиления его (самовозбуждения машины), в цепи самогашения устанавливаются плавкие предохранители, которые перегорят, сигнализируя ошибочность соединения.

При малых скоростях вращения работа двигателя неустойчива из-за значительного размагничивающего действия реакции якоря, что является существенным недостатком этого типа привода. Поэтому, как показывает опыт, нижний предел снижения скорости равен примерно 5-10% номинальной.

При скорости движения подъемного сосуда 0,6-1 м/сек затормаживание подъемной машины сопровождается рывками каната и значительными ударами подъёмного сосуда о посадочные брусья (при скиповом подъеме) или кулаки (при клетевом).

На фиг. 103 приведена осциллограмма скорости движения подъемного сосуда, тока главной цепи Г-Д и синхронного двигателя привода по системе Г-Д с простой схемой возбуждения. Скоростная диаграмма цикла подъема пятиперйодная. Мощность подъемного двигателя 1200 кет. Грузоподъемность скипа Ют. Скиповая подъемная установка управлялась машинистом вручную, поэтому скорость движения подъемного сосуда не имеет


При скорости движения подъемного сосуда 0,6-1 м/сек затормаживание подъемной машины сопровождается рывками каната и значительными ударами подъёмного сосуда о посадочные брусья (при скиповом подъеме) или кулаки (при клетевом).

На фиг. 103 приведена осциллограмма скорости движения подъемного сосуда, тока главной цепи Г-Д и синхронного двигателя привода по системе Г-Д с простой схемой возбуждения. Скоростная диаграмма цикла подъема пятиперйодная. Мощность подъемного двигателя 1200 кет. Грузоподъемность скипа Ют. Скиповая подъемная установка управлялась машинистом вручную, поэтому скорость движения подъемного сосуда не имеет

постоянного характера нарастания, а полностью зависит от быстроты передвижения рукоятки аппарата управления.

Вовремя равномерного хода из-за изменения нагрузки (неуравновешенной системы подъема) скорость вращения двигателя согласно уравнению п - я„ - Ь.пс увеличивается к концу цикла подъема приблизительно на 5-7%, В период замедления двигатель переходит в генераторный режим, однако величина тока в генераторном режиме мала из-за относительно медленного передвижения рукоятки управления и генерирование энергии в сеть отсутствует. Ток, обусловливаемый остаточным магнетизмом, составляет 10-15% Iн\ скорость входа скипа в разгрузочные кривые равна 0,7-0,8 м/сек и более. Это подтверждает приведенные выше соображения о недостатках привода по системе Г-Д с простой схемой возбуждения.

Заключение


Таким образом я рассмотрел три возможных системы привода : Г-Д, АСИНХРОННЫЕ ДВИГАТЕЛИ, ТП-Д. Из всех я выделил систему Г-Д , так как она:

)дает возможность получить почти любую скорость движения .

)облегчает автоматизацию работыподъемной установки.

) отличается малым весом.

) имеет достаточно простое управление.

)имеет экономические показатели.

)является надежной системой.

Список используемой литературы


1. Л.Г.Живов «Привод и автоматика подъемных машин»

. Г.А.Нурок «Процессы и технологиягидромеханизации открыхых горных работ»

. Б.П.Белых «Электропривод и электрификация горных машин»

. Ю.Д. Глухарев «Электрооборудование горных работ и комплексов»

5. Р.Ю. Подерни «Горные машины и комплексы»

6. В.И. Солод «Горные машины»

. М.С.Саврохин «Горные машины и комплексы открытых горных работ»

. В.И. Щуцкий «Электрификация горных работ икомплексов»

. М.Г.Новожилов «Открытые горные работы»

Похожие работы на - Драги: автоматизация и возможная модернизация

 

Не нашли материал для своей работы?
Поможем написать уникальную работу
Без плагиата!
Без нейросетей!