|
7000
Таблица 3
Коэффициент монтажа Км для электронагревателей сопротивления
(в спокойном воздухе)
|
Конструктивное выполнение нагревателя
|
Км
|
|
Проволока натянутая горизонтально
|
1
|
|
Проволока на огнестойком каркасе
|
0.7
|
|
Проволочная спираль в воздухе
|
0.8…0.9
|
|
Проволочная спираль на огнеупорном держателе
|
0.6…0.7
|
|
Нагревательный элемент между двумя слоями огнеупорной
изоляции
|
0.5…0.6
|
|
Нагревательное сопротивление с герметизированным
исполнением (достаточно мощным слоем электрической изоляции, например ТЭНы)
|
0.3…0.4
|
Таблица 4
Коэффициент среды Кс для различных условий
|
Условия работы нагревателя
|
Кс
|
|
В спокойном воздухе
|
1
|
|
В воздушном потоке, скорость которого 1…3…5…10 м/с
|
1.1…1.8…2.1…3.1
|
|
В спокойной воде
|
2.5
|
|
В потоке жидкости
|
3…3.5
|
Материалы для
электрических нагревателей и требования предъявляемые к ним.
Нагревательное сопротивление - резистивное тело, наиболее ответственный
элемент электрического нагревателя, от которого зависит надежность и
долговечность его работы в заданном технологическом режиме. Поэтому к
материалам для нагревательных элементов предьявляются особые требования,
основанные на следующих: достаточные жаростойкость и жаропрочность (не должны
окислятся и терять механических свойств при высоких температурах); большое
удельное электрическое сопротивление (должны обеспечивать возможность включения
на сетевое напряжение при небольшой длинне нагревателя) и малый температурный
коэффициент сопротивления (должны незначительно изменять сопротивление при изменении
температуры); стабильность размеров и электрических свойств.
В зависимости от температурного режима и технологических условий
нагреваемой cреды для изготовления электрических нагревателей используют
металлические и неметаллические материалы. Для низко- и средне-температурных
установок широко применяют специальные сплавы: хромоникелевые и
железохромоникелевые. Наиболее распространены нихромы. В низкотемпературных
установках (до 620 К) электрические нагреватели выполняют из дешевого и
доступного материала - углеродистой стали. Неметаллические нагреватели
используют нагреваватели используют в высокотемпературных установок. В ЭТУ с
рабочей температурой до 1570 К применяют стержневые цилиндрические нагреватели
из карборунда, а с температурой до 1870 К - из дисилицида молибдена. В
высокотемпературных вакуумных печах с температурой нагрева до 3270 К используют
графитовые нагреватели в виде стержней, трубок, пластин и другой формы.
Электрические нагреватели из карборунда, дисилицида и графита обладают
высоким сопротивлением и переменными температурным коэффициентом сопротивления.
Питание на эти нагреватели подается от понижающего трансформаторов с
регулируемым вторичным напряжением.
В качестве электроизоляционного наполнителя ТЭНов используется периклаз
(плавленый оксид магния, который получают в дуговых электропечах, плавкой
магнийсодержащих веществ).К данному наполнителю предъявляются следующие
требования:
низкая удельная электропроводимость;
высокая электрическая прочность;
химическая нейтральность;
достаточно высокий коэффициент теплопроводности;
низкая влагопоглащаемость;
достаточная сыпучесть.
В качестве оболочек ТЭНов используют тонкостенные металлические трубы
(латунные, алюминиевые, стальные)
Латунь - до 250 °C;
Алюминий - до 350 °C;
Углеродистая сталь - до 450 °C;
Нержавеющая сталь - до 750 °C;
Основным требованием предъявляемым к оболочке является механическая
прочность, для защиты нагревательного элемента от механических повреждений.
Для повышения долговечности нагревателей применяют защитные покрытия (хромоникелевые
и др.). Такие покрытия увеличивают ресурс нагревателей в несколько раз при
работе в водных растворах.
Для герметизации ТЭНов применяют:
кремнийорганические лаки и эмали;
эпоксидные герметики;
битумную мастику;
легкоплавкое стекло.
5. Расчеты по
регулированию мощности электротермической установки
Регулировать мощность электротермической установки мы будем, изменяя
схему включения нагревателей. Рассчитаем варианты регулирования для емкостного
электроводонагревателя.
U=380 ВP=1000 Вт t0=20 °С tp=700°С
.1 Двойной
треугольник
Рис.
2 Двойной треугольник
При
данной схеме включения каждый нагреватель находится под номинальным
напряжением, а значит будет отдавать полную мощность. Так как двойной
треугольник содержит шесть нагревательных элементов, то общая мощность равна:
Вт
При
обрыве линейного провода (см. рис.2) под напряжением остаются все шесть
нагревательных элементов, но четыре из них только под напряжением равным половине
номинального. Следовательно, мощность, выделяемая на одном элементе, получается
равная:
Вт
Полная
мощность тогда получается:
Вт
где
n1 - количество нагревателей находящихся не под номинальным напряжением, шт.;1
- мощность, отдаваемая нагревателем, находящимся не под номинальным
напряжением, Вт.
При
обрыве фазы (см. рис.2) мы получаем, что два нагревателя не включены вообще, а
остальные находятся под номинальным напряжением. Следовательно, число
нагревателей в работе будет четыре.
Вт
.2
Звезда
Рис.
3 Звезда
При
включении нагревателей по схеме звезда, каждый нагреватель находится под фазным
напряжением. Следовательно, нагреватели включены на напряжение равное . Так как то если
напряжение уменьшить в раз, то, мощность, выделяемая на нагревательном
элементе, получается меньше в 3 раза. Следовательно, полная мощность,
отдаваемая схемой, вычисляется по формуле:
Вт
При
обрыве линейного или фазного провода в точке А (см. рис.3) в работе оказываются
только два нагревателя и включены они на половину линейного напряжения,
следовательно, мощность, выделяемая ими, вычисляется так:
Вт
.3
Треугольник

При
данной схеме включения каждый нагреватель находится под номинальным
напряжением, а значит, будет отдавать полную мощность. Данная схема содержит
три нагревательных элемента.
Вт
При
обрыве линейного провода (см. рис.4) под напряжением остаются все три
нагревательных элементов, но два из них только под напряжением равным половине
номинального. Следовательно, мощность, выделяемая на одном элементе, получается
равная:
 Вт
Полная
мощность тогда получается:
Вт
где
n1 - количество нагревателей находящихся не под номинальным напряжением, шт.;1
- мощность, отдаваемая нагревателем, находящимся не под номинальным
напряжением, Вт.
При
обрыве фазы (см. рис. 4) мы получаем, что один нагревателя не включен вообще, а
остальные находятся под номинальным напряжением. Следовательно, число
нагревателей в работе будет два.
Вт
.4
Двойная звезда
Рис.
5 Двойная звезда
При
включении нагревателей по схеме звезда, каждый нагреватель находится под фазным
напряжением. Следовательно, нагреватели включены на напряжение равное . Так как то если
напряжение уменьшить в раз, то мощность выделяемая на нагревательном
элементе получается меньше в 3 раза. Следовательно, полная мощность, отдаваемая
схемой, вычисляется по формуле:
Вт
При
обрыве линейного или фазного провода (см. рис. 5) в работе оказываются только
четыре нагревателя и включены они на половину линейного напряжения,
следовательно, мощность, выделяемая ими, вычисляется так:
Вт
5.5
Последовательная звезда
Рис.
6. Последовательная звезда
При
включении нагревателей по такой схеме каждый нагреватель находится под
напряжением равным , а следовательно, мощность на каждом нагревателе
уменьшается в раза. Полная мощность нагревателя включенного по
такой схеме вычисляется так:
Вт
При
обрыве линейного или фазного провода (см. рис.6) в работе оказываются только
четыре нагревателя и включены они на четверть линейного напряжения, согласно
зависимости мощности выделяемой на нагревательном элементе от подводимого
напряжения получаем:
Вт
.6 Последовательный
треугольник
Рис.
7 Последовательный треугольник
При
соединении нагревателей по схеме «последовательный треугольник» все
нагревательные элементы оказываются включенными на половину номинального
напряжения, поэтому мощность ЭТУ будет равна четверти номинальной мощности
шести нагревательных элементов:
Вт
При отключении линейного провода 2 нагревательный элемент окажутся
включенными на половину номинального напряжения, а 4 - на напряжение, равное
четверти от номинального. Т.к. мощность пропорциональна квадрату приложенного
напряжения, то уменьшение напряжения на нагревателях в 2 раза приведет к
снижению мощности на этих нагревателях в 4 раза, а уменьшение напряжения в 4
раза - в 16 раз. Отсюда мощность всей ЭТУ будет равна:
Вт
При
отключении фазного провода 4 нагревательных элемента останутся под половиной
номинального напряжения, а 2 элемента вообще выйдут из работы. Тогда мощность
всей ЭТУ будет равна:
Вт
Все
полученные данные сводим в таблицу 5.
Таблица 5
Сводная таблица
|
Схема включения нагревателей
|
Симметричная 3ф. Нагрузка
|
Обрыв линейного провода
|
Обрыв фазы
|
|
число нагревателей в работе
|
, кВтчисло нагревателей в работе , кВтчисло нагревателей в работе , кВт
|
|
|
|
|
|
Двойной треугольник
|
6
|
6
|
6
|
3
|
4
|
4
|
|
Звезда
|
3
|
1
|
2
|
0.5
|
2
|
0.5
|
|
Треугольник
|
3
|
3
|
3
|
1.5
|
2
|
2
|
|
Двойная звезда
|
6
|
2
|
4
|
1
|
4
|
1
|
|
Последовательная звезда
|
6
|
4
|
0.25
|
4
|
0.25
|
|
Последовательный треугольник
|
6
|
1.5
|
4
|
0.75
|
4
|
1
|
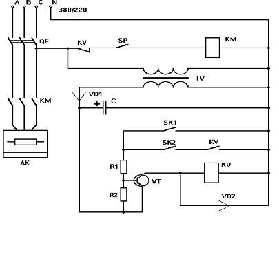
6. Разработка принципиальной схемы управления и автоматизации
ЭТУ (проточный электроводонагреватель ЭПВ - 2 А)
Рис.
8 Принципиальная электрическая схема управления работой водонагревателя ЭПВ -
2А:
QF -
автоматический воздушный выключатель;
КМ
- магнитный пускатель; TV - понижающий трансформатор;
VD1 и VD2 -
диоды; VT - транзистор; SK1 и SK2 -
датчики температуры;
KV -
промежуточные реле; C - электролитический конденсатор;
R1 и R2 -
резисторы.
Принципиальная
электрическая схема управления водонагревателем позволяет осуществлять
двухпозиционное регулирование температуры выходящей воды. Если ее температура
мала, то контакты датчиков SK1 и SK2 разомкнуты, транзистор VT закрыт, а
катушка промежуточного реле обесточена. При наличии струи воды контакт SP
замкнут, магнитный пускатель KM включен, и на ТЭН подается напряжение. Когда
температура воды достигает верхнего значения, то замкнется контакт SK1,
транзистор VT откроется, промежуточное реле разомкнет свои контакты
в цепи пускателя KM, и он отключится. Повторно водонагреватель включится
при размыкании контакта SK2, настроенного на нижнее значение температуры.
7. Техника
безопасности при эксплуатации электротермических установок
Проточные
электроводонагреватели
Основной способ защиты от поражения электрическим током при однофазных
коротких замыканиях (замыкание на корпус) - зануление. Установка защитного
аппарата и максимально допустимое значение сопротивления цепи фаза-нуль должны
соответствовать требованиям Руководящих указаний по обеспечению
электробезопасности электротермических установок в сельском хозяйстве.
В трубопроводах горячей и холодной воды необходимы изолирующие вставки,
рассчитанные в соответствии с Руководящими указаниями по обеспечению
электробезопасности электротермических установок. Если водонагреватели снабжены
аппаратами защитного отключения, такие вставки не нужны.
У водонагревателей, размещённых в помещениях с искусственным или
естественным выравниванием потенциалов, не требуется устанавливать изолирующую
вставку в трубопроводы горячей воды, если разбор её происходит здесь же. При
этом корпус водонагревателя должен иметь надёжное болтовое соединение с
устройством выравнивания потенциалов или металлоконструкциями, создающими
естественное выравнивание потенциалов, обеспечивающее напряжение прикосновения
не более 12 В.
Водонагреватели, снабжающие горячей водой несколько помещений, должны
иметь изолирующие вставки даже если в одном из них (с повышенной опасностью или
особо опасных в отношении поражения электрическим током) отсутствует
естественное или искусственное выравнивание электрических потенциалов.
Трубопроводы в этом помещении не должны иметь связи с заземленными
конструкциями и занулённым оборудованием. Если нет возможности выполнить эти
требования, необходимо вместо изолирующих вставок осуществлять выравнивание
потенциалов в местах разбора воды. Для этого необходимо проложить металлический
проводник в полу на расстоянии 1 м от водоразборной трубы, соединить его с
трубопроводом и близко расположенным занулённым оборудованием.
Элементные водонагреватели, обеспечивающие горячей водой душевые, должны
иметь изолирующие вставки в соответствующих трубопроводах. Душевые кабины,
включая место раздевания, следует оборудовать устройствами выравнивания
потенциалов в виде металлической сетки с ячейками размером не более 30 ´30 см^2. Сетку закладывают в слой
бетона на глубину 2...3 см от поверхности пола и соединяют сваркой с трубами
горячей и холодной воды, а также канализационными.
Для предотвращения воздействия шагового напряжения при выходе из зоны
потенциаловыравнивающей сетки (у дверей душевой кабины) следует положить
деревянную решетку или резиновый коврик длиной не менее 75 см.
В случае разбора горячей воды непосредственно у водонагревателя,
установленного в помещении без устройства выравнивания потенциалов, необходимо
выполнить местное выравнивание потенциалов. Его осуществляют прокладкой в слое
бетонного пола проводника, расположенного по периметру установки на расстоянии
50 см от ее фундамента. Потенциаловыравнивающий проводник должен иметь надёжное
болтовое соединение в двух точках с корпусом установки.
В помещениях с нетокопроводящими полами местного выравнивания потенциалов
не требуется. Корпус водонагревателя дополнительно к обычному занулению следует
соединить стальной шиной с повторным заземлением или выполнить автоматический
контроль состояния нулевого провода.
Если водонагреватели снабжены аппаратурой защитного отключения, то
контроля местного выравнивания потенциалов и состояния нулевого провода не
требуется.
Список используемых
источников
1. Кудрявцев
И.Ф., Карасенко В.А. Электрический нагрев и электротехнология.- М.: Колос,
1975. - 383 с.
.
Электротехнология / А.М. Басов и др.- М.: Агропромиздат, 1985.- 256 с.
.
Электротехнология / В.А. Карасенко и др.- М.: Колос, 1992.- 304 с.
.Электронагревательные
установки в сельскохозяйственном производстве / В.Н. Расстригин и др.- М.:
Агропромиздат, 1985.- 304 с.
. Живописцев
Е.Н., Косицин О.А. Электротехнология и электроосвещение.- М.: Агропромиздат,
1990.- 304 с.
. Гайдук В.Н.,
Шмигель В.Н. Практикум по электротехнологии.- М.: Агропромиздат, 1989.- 175 с.
. Каганов
И.Л. Курсовое и дипломное проектирование.- М.: Агропромиздат, 1990.- 351 с.
. Правила
устройства электроустановок.- М.: Энергоатомиздат, 1986.- 648 с.
. Правила технической
эксплуатации электроустановок потребителя и правила техники безопасности при
эксплуатации установок потребителей.- М.: Энергоатомиздат, 1986.- 392 с.
. Белавин
Ю.А. Трубчатые электрические нагреватели и установки с их применением.- М.:
Энергоатомиздат, 1989.- 160 с.
. Материалы
для электротермических установок. Справочное пособие / Н.В. Большаков и др.-
М.: Энергоатомиздат, 1987.- 296 с.
.
Автоматическое управление электротермическими установками./ А.Д. Свенчанский и
др. - М.: Энергоатомиздат,1990.- 416.с.
Похожие работы на - Электрический расчет и автоматизация электрокалориферной установки
|