Парогазовая установка с котлом утилизатором

  • Вид работы:
    Курсовая работа (т)
  • Предмет:
    Физика
  • Язык:
    Русский
    ,
    Формат файла:
    MS Word
    1,03 Мб
  • Опубликовано:
    2013-04-28
Вы можете узнать стоимость помощи в написании студенческой работы.
Помощь в написании работы, которую точно примут!

Парогазовая установка с котлом утилизатором

1. Тепловые схемы и показатели ПГУ с котлом утилизатором

Парогазовая установка с котлом утилизатором (ПГУ с КУ) - наиболее перспективная и широко распространённая в энергетике парогазовая установка, отличающаяся простотой и высокой эффективностью производства электрической энергии. Эти ПТУ - единственные в мире энергетические установки, которые при работе в конденсационном режиме отпускают потребителям электроэнергию с КПД 55 - 60%.

Эксплуатационные издержки мощной современной ПГУ вдвое ниже по сравнению с издержками на пылеугольной ТЭС. Сроки строительства ПГУ с КУ, в особенности при поэтапном вводе в эксплуатацию, намного короче, чем сроки строительства мощных тепловых электростанций других видов.

Одной из главных причин перспективности ПГУ является использование природного газа - топлива, мировые запасы которого очень велики. Газ - это лучшее топливо для энергетических ГТУ - основного элемента установки. Природный газ хорошо транспортируется на дальни расстояния по магистральным газопроводам. Его можно поставлять и в жидком виде, как сжиженный газ. Таким топливом, например, пользуются для ПГУ в Японии и Южной Кореи.

Парогазовые установки могут также работать при использовании в ГТУ тяжёлого нефтяного топлива, сырой нефти, побочных продуктов переработки нефти, синтетического газа, получаемого при газификации углей.

2. Простейшая тепловая схема ПГУ с КУ

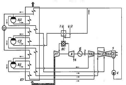
Простейшая тепловая схема ПГУ представлена на рис. 1, а термодинамический цикл Брайтона - Ренкина изображён на рис. 2. Выходные газы энергетической ГТУ поступают в КУ, где большая часть их теплоты передаётся пароводяному рабочему телу. Генерируемый в КУ пар направляется в паротурбинную установку (ПГУ), где вырабатывается дополнительное количество электроэнергии. Отработавший в паровой турбине (ПТ) пар конденсируется в конденсаторе ПТУ, конденсат с помощью насоса подаётся в КУ.

Тепловая схема генерации пара в КУ с использованием теплового потенциала выходных газов ГТУ представлена на рис. 3 вместе с Q, T - диаграммой передачи теплоты от газов к пароводяному рабочему телу. Для КУ принимают минимальные значения температурного напора Θ (pinch point - «пинч поинт») на холодном конце испарителя, используют в качестве поверхностей нагрева трубы с наружным оребрением и обеспечивают глубокое охлаждение выходных газов ГТУ до уровня 80-130°С, что значительно повышает экономичность ПГУ. Схема тепловых потоков ПГУ с КУ приведена на рис. 4, где выделены отдельные её элементы и существующие технологические связи.

парогазовый установка теплообмен утилизатор

Рис. 1. Простейшая тепловая схема ПГУ с КУ: ЭГ - электрогенератор, К - компрессор, ГТ - газовая турбина; КС - камера сгорания; ПТ - паровая турбина; КУ - котел-утилизатор; К-р - конденсатор; Н - насос

3. Термодинамический цикл

Рис. 2. Термодинамический цикл Брайтона-Реикина парогазовой установки с КУ

4. Q, Т-диаграмма теплообмена в котле-утилизаторе

Рис. 3. Q, Т-диаграмма теплообмена в котле-утилизаторе: ПЕ - пароперегреватель; И - испаритель; ЭК - экономайзер, Б - барабан

5. Схема тепловых потоков ПГУ с КУ

Рис. 4. Схема тепловых потоков ПГУ с КУ

 - теплота сжигаемого в ГТУ топлива;  - полезная тепловая нагрузка КУ; - теплота выходных газов ГТУ , , - потери теплоты соответственно в ГТУ, в КУ. в ПТУ.

Анализ термодинамического цикла Брайтона - Ренкина позволяет получить выражение для внутреннего КПД ПГУ с КУ.

,

где - внутренняя мощность ГТУ; - теплота сжигаемого в КС ГТУ топлива; - теплота пара КУ, поступающего в ПТУ;  абсолютные и относительные суммарные потери теплоты в ПГУ. Следовательно,

,

Здесь - внутренняя мощность газовой и паровой установок; соответственно внутренние КПД газовой и паровой ступеней ПГУ.

Данным выражением с некоторыми вариациями предлагается в работах различных авторов. Это подтверждает общепринятое представление об особенностях технологических процессов в ПГУ с КУ

Если предположить (рис. 2), , т.е. что вся теплота пара КУ поступает в ПТУ, то справедливо выражение

,

Где - расход соответственно выходных газов ГТУ и генерируемого в КУ пара, кг/с;  - удельные расходы теплоты газов ГТУ и генерируемого пара, кДж/кг; - соответственно температура газов и пароводяного рабочего тела.

Относительный расход генерируемого в КУ пара невелик из-за небольшой теплоты выходных газов ГТУ:


Коэффициент полезного действия КУ по прямому балансу определяется как отношение теплоты выходных газов, использованной для генерации пара, к ее максимально возможному значению при  (рис. 3):


Можно использовать понятие «степень бинарности» ПГУ с КУ. Значение степени бинарности приближается к единице, когда удается почти полностью использовать теплоту выходных газов ГТУ для генерации пара в паровой ступени установки. В бинарной ПГУ потерн теплоты и КПД ПГУ:


В реальной ПТУ потери всегда есть и степень бинарности:


В действительности, степень бинарности ПГУ с одноконтурным КУ составляет около 0,90, так как в такой установке не удается охладить выходные газы ГТУ до температуры ниже 150°С. Относительно невелики и количества генерируемого пара и вырабатываемой в ПТУ электроэнергии.

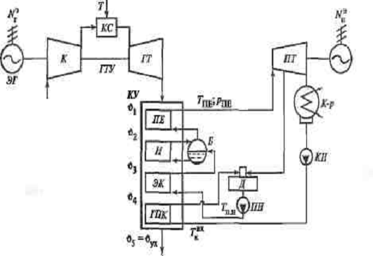
На рис. 5 приведена тепловая схема ПГУ с одноконтурным КУ, а на рис. 6 - соответствующая - диаграмма теплообмена между выходными газами ГТУ и пароводяным рабочим телом. Газовый подогреватель конденсата (ГПК) заменяет отсутствующие в ПТУ подогреватели низкого давления. Нагрев основного конденсата в нем вызывает понижение температуры газов до конечного значения . В схеме предусмотрен деаэратор питательной воды, питаемый отборным паром паровой турбины. Парогенерирующий контур одного давления состоит из экономайзера, испарителя и пароперегревателя. Минимальный температурный напор имеет место на конце испарительных поверхностей нагрева: Θ=°С, а соответствующая разница температур - на горячем конце пароперегревателя ΘПЕ=°С. Во избежание коррозионного износа температуру конденсата на входе в КУ  поддерживают на уровне 50-60°С при сжигании природного газа и не ниже 110°С при переходе на жидкое газотурбинное топливо в ГТУ.

В качестве иллюстрации рассмотрим пример ПГУ (рис. 5), в которой в качестве ГТУ принята установка типа V64.2 (Siemens). Ее основные технические данные приведены в таблице 1 и 2.

6. Тепловая схема ПГУ с одноконтурным КУ

Рис. 5. Тепловая схема ПГУ с одноконтурным КУ

ГПК - газовый подогреватель конденсата, Д - деаэратор, ПН, КН - питательный и конденсатный насосы, температура газов, ЭГ - электрогенератор, К - компрессор, ГТ - газовая турбина, КС - камера сгорания, ПТ - паровая турбина, КУ - котёл утилизатор, К-р - конденсатор.

7. Q, T - диаграмма теплообмена в КУ ПГУ

Рис. 6  - диаграмма теплообмена в КУ ПГУ

. Технические данные энергетической ГТУ

Таблица 1. Технические данные энергетической ГТУ

Показатель

Перед осевым компрессором

Перед камерой сгорания

Перед газовой турбиной

На выходе газовой турбины

Давление, МПа

0,1013

1,0686

1,042

1,043

Температура,°С

15

323,6

1050

551,8

Энтальпия, кДж/кг

15,15

332,3

1206,8

Избыток воздуха

-

-

3,21

3,21

Газовая постоянная, кДж/(кг-К)

0,28798

0,28798

0,29199

0,29199

Массовый расход рабочего тела, кг/с

1

1

1,01793

1,01793


Дополнительные технические данные:

1. Топливо - метан 100%, кДж/кг;

2. КПД КС;

3. Механический КПД компрессора

4. Механический КПД ГТ

5. Изоэнтропный КПД компрессора

6. Изоэнтропный КПД ТГ

На 1 кг/с массового расхода рабочего тела получены:

1. Мощность потребляемая компрессоромкВт;

2. Мощность ГТ кВт;

3. Мощность электрогенератора ГТУ кВт;

. Теплота, подводимая с топливом в КС кВт;

5. КПД производства электроэнергии ;

. Технические данные паровой ступени и всей ПГУ (КУ одного давления)

Таблица 2. Технические данные паровой ступени и всей ПГУ (КУ одного давления)

Состояние и место рабочего тела в тепловой схеме

с»./ск

р.МПа

Г, «С

А, кДж/кг

Перегретый пар за КУ

0,13433

6

525

3480,8

Пар на входе в паровую турбину

0,13433

5,7

523,6

3480,8

Отбор пара из ПТ в деаэратор

0,0025

0,121

106,5

2663,2

Подача пара в конденсатор

0,13183

0,006

36,2

151,5

Конденсат после конденсатного насоса

0,13183

0,189

36,2

151,7

Подача рабочего тела в деаэратор

0,13183

0,151

95

398

Питательная вода после деаэратора

0,13433

0,121

105

440,2

0,13433

7,2

107,2

449,4

Рабочее тело на линии насыщения

0,13433

6,32

279

1231,8

в испарителе






Дополнительные данные:

1.Dn/B - расход пара / воды; GK - расход воздуха в компрессоре;

. температурный капор на холодном конце испарителя Θ = 10°С;

. параметры газов по тракту КУ

υ3= 289°С; h3 = 302,8 кДж/кг

υ4 = 192°С; h4 = 201,9 кДж/кг;

υ5 = υух= 162°C; hs = hух= 170 кДж/кг;

4. мощность электрогенератора ПТУ = 153,601 кВт/(кг/с);

. электрическая мощность ПГУ = 448,175 кВт/(кг/с);

. КПД производства электроэнергии ПГУ = 49,95%.

Данные таблиц показывают, что в рассматриваемой ПГУ с одноконтурным КУ удается охладить выходные газы ГТУ до температуры 162°С и получить невысокое значение КПД производства электроэнергии. Вместе с тем тепловая схема такой установки проста в эксплуатации и характеризуется низкими удельными капиталовложениями. Выбор данного типа ПГУ экономически обоснован в тех случаях, когда применяется дешевое топливо, а электростанция рассчитана на работу с пиковыми нагрузками или когда применяется топливо с высоким содержанием серы. На рис. 7 приведена схема ПГУ с тремя блоками ГТУ-КУ, одной ПТУ и котлами-утилизаторами одного давления.

Дальнейшее повышение экономичности ПГУ с КУ возможно при более глубоком охлаждении выходных газов ГТУ. Тепловая схема КУ усложняется из-за увеличения числа контуров генерации пара (до двух-трех) и введения промежуточного перегрева пара, для чего используются ГТУ с улучшенными энергетическими характеристиками. Для них характерна большая начальная температура газа перед ГТ - на уровне 1200-1350°С и более.

На рис. 8 и 9 приведены варианты схем ПГУ с двухконтурным КУ, а на рис. 10 соответствующая Q, T-диаграмма теплообмена. В тепловых схемах имеются некоторые различия. Экономайзер контура ВД выполняют одно- или двухступенчатым в зависимости от конструктивных особенностей котла. Для питания водой контуров НД и ВД предусмотрены два самостоятельных питательных насоса. В некоторых ПГУ устанавливают один насос с отбором воды НД из его промежуточной ступени. В тепловую схему КУ может быть.

10. Принципиальная тепловая схема ПГУ с одноконтурным КУ и не картельным контуром питания деаэратора

Рис. 7. Принципиальная тепловая схема ПГУ с одноконтурным КУ и не картельным контуром питания деаэратора: 1 - ГТУ; 2 - котел-утилизатор; 3 - паротурбинная установка; 4 - компрессор; 5 - камера сгорания; 6 - газовая турбина; 7 - электрогенератор ГТУ; 5 - байпасная заслонка; 9 - к байпасной дымовой трубе; 10 - деаэратор; 11 - питательный насос контура деаэратора; 12 - испарительный контур деаэратора; 13 - питательный насос; 14 - экономайзер; 15 - барабан; 16 - насос рециркуляции; 17 - испаритель; 18 - пароперегреватель; 19 - автоматический стопорный клапан паровой турбины, 20 - паровая турбина; 21 - электрогенератор ПТУ; 22 - конденсатор; 23 - охлаждающая вода; 24 - конденсатный насос; 25 - сброс пара из деаэратора; 26 - сброс пара из паровой магистрали котлов-утилизаторов

11. Принципиальная тепловая схема ПГУ с двухконтурным КУ

Рис. 8. Принципиальная тепловая схема ПГУ с двухконтурным КУ: ПЕ ВД, ПЕ НД - пароперегреватели высокого и низкого давления, И ВД, И НД - испарительные поверхности высокого и низкого давления, ЭК ВД - экономайзер высокого давления; ГПК - газовый подогреватель конденсата, ДПВ - деаэратор питательной воды; ЧВД, ЧНД - части высокого и низкого давления паровой турбины, К-р - конденсатор; КИ - конденсатный насос; ПИ ВД, ПИ ИД - питательные насосы соответственно высокого и низкого давления, НРц - насос рециркуляции; РК - регулирующий клапан

В дымовую трубу

Рис. 9. Принципиальная тепловая схема ПГУ с двухконтурным КУ

. Q, T - диаграмма теплообмена в двухконтурном котле-утилизаторе ПГУ

Рис. 10. Q, T - диаграмма теплообмена в двухконтурном котле-утилизаторе ПГУ

добавлен насос рециркуляции конденсата для поддержания необходимой температуры на входе в котел. Вместо него в схеме ПТУ можно использовать один подогреватель низкого давления (ПНД), который включается в работу по мере необходимости.

Питание контуров высокого и низкого давления осуществляется деаэрированной водой с массовой концентрацией кислорода 02 не более 10 мкг/кг Деаэрацию можно осуществить в конденсаторе, деаэраторе питательной воды или в обоих этих элементах тепловой схемы. Возможны несколько технических решений:

а) создается водяной деаэраторный контур (испаритель деаэратора), в котором вырабатывается определенное количество пара. Давление в контуре определяется тепловой нагрузкой этого испарителя в зависимости от расхода и температуры газов перед ним. Работа деаэратора на пароводяной смеси может создать определенные трудности, что отражается на его конструкции (рис. 7);

б) деаэратор снабжается паром из магистрали пара низкого давления (рис 8.);

в) питание деаэратора производится паром из отбора паровой турбины (рис 9), при этом может снизиться экономичность ПГУ.

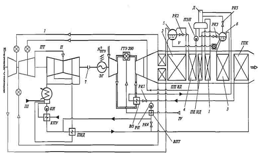
Усовершенствованный вариант тепловой схемы ПГУ с двухконтурным КУ-ПГУ-320 приведен на рис. 11. В ней использована ГТУ типа ГТЭ-200 (ЛМЗ), спроектированная на базе ГТУ типа ГТЭ-150. Установка выполнена одновальной с двухконтурным КУ. В КУ есть восемь участков теплообмена, включая промежуточный пароперегреватель, газовый подогреватель конденсата и испаритель деаэратора повышенного скользящего давления (1,3-1,4 МПа).

13. Принципиальная схема ПГУ-320 с использованием тепла воздухоохладителя ГТУ типа ГТЭ-200 (ЛМЗ) для подогрева конденсата перед деаэратором

Рис. 11. Принципиальная схема ПГУ-320 с использованием тепла воздухоохладителя ГТУ типа ГТЭ-200 (ЛМЗ) для подогрева конденсата перед деаэратором: ВО - воздухоохладитель; ПТ - паровая турбина; КПУ - конденсатор пара уплотнений ПТ; ПНД - подогреватель низкого давления; ППВД и ППНД - пароперегреватели высокого и низкого давления; ГПК - газовый подогреватель конденсата; ПЭН - питательный электронасос; КН и РН - конденсатный и рециркуляционный насосы; ВПТ - водяной подогреватель топлива; РК - регулирующие клапаны; ЭГ - электрогенератор; Д - деаэратор; 1 - испаритель деаэратора, 2 - испаритель высокого давления; 3 - испаритель низкого давления; 4 - экономайзер высокого давления: 5 - барабан высокого давления; 6 - барабан низкого давления; 7 - сцепная муфта, / - пар высокого давления; // - пар низкого давления; III - подпитка из ХВО; IV - топливо; V - непрерывная продувка

В ПГУ-320 использованы питательный электронасос и насос рециркуляции для поддержания температуры конденсата на входе в котел не ниже 60°С. В схеме предусмотрен регенеративный подогрев природного газа до 140°С в водяном подогревателе, обогреваемом питательной водой из деаэратора. Коэффициент полезного действия производства электроэнергии брутто рассматриваемой ПГУ составляет 54,9%.

Для ПГУ с КУ двух давлений (рис. 9) выполнен расчет характеристик пароводяного контура (табл. 3). В ПГУ использована та же энергетическая ГТУ, что и в ПГУ с одноконтурным котлом (табл. 1). Выполненный расчет показывает, что использование в схеме ПГУ КУ двух давлений приводит к усложнению тепловой схемы, но повышает экономичность установки по сравнению с использованием котла-утилизатора одного давления на

 = [(0,5219 - 0,4995)/0,4995] 100 = 4,48%.

14. Технические данные паровой ступени и всей ПГУ (КУ двух давлений)

Таблица 3. Технические данные паровой ступени и всей ПГУ (КУ двух давлений)

Состояние и место рабочего тела в тепловой схеме

D^IC.

р, МПа

Т, 'С

А, кДж/кг

Пар ВД после КУ Пар ВД на входе в паровую турбину

0,13208 0,13208

8 7

525 " 523,3

3459,5 3459,5

Пар после ЧВД паровой турбины Пар НД после КУ

0,13208 0,03007

0,464 0,488

213,1

2808,6 2883,8

Пар НД перед точкой смещения в паровой турбине

0,03007

0,464

-

2883,8

Пар перед частью НД паровой турбины

0,464

-

2882,5

Отбор пара из части НД паровой турбины на деаэратор Пар на выходе паровой турбины

0,00308 0,15906

0,127 0,006

36,2

2614,1 2263,1

Конденсат после кондеисатиого насоса

0,15906

0,189

36,2

151,7

Питательная вода перед деаэратором

0,15906

0,151

95

398

Питательная вода после насоса ВД

0,13208

9,6

105

447,2

Питательная вода после иасоса НД

0,03007

0,586

105

440,5

Параметры на линии насыщения в испарителе ВД

0,13208

8,4

298,4

1336,5

Параметры на линии насыщения в испарителе НД

0,03007

0,51

152

643

Дополнительные данные:

1. температурный напор на горячем конце пароперегревателя ВД ΘПЕ = 26,7°С;

. температурный напор на холодном конце испарителей ВД и НД Θ = 10°С;

3. параметры газов по тракту КУ (рис. 9)

υ1 - 551,7°С, h1 = 601,9 кДж/кг;

υз = 308,4°С; h3 = 324 кДж/кг;

υ4= 223,1 СС; h4 = 235,2 кДж/кг;

υ6 = 162°С; h6= 168,8 кДж/кг;

υ8 = 133,3°С; h8 = 139,6 кДж/кг;

υ9 = 96,1°С; h9 = 100,4 кДж/кг;

4. внутренний КПД проточной части паровой турбины: до точки отбора  для всего процесса расширения ;

. мощность электрогенератора ПТУ  кВг/(кг/с);

. электрическая мощность ПГУ  кВт/(кг/с);

. КПД производства электроэнергии ПГУ %.

В настоящее время в лучших современных энергетических ГТУ значение начальной температуры газа приблизилось к 1500°С, а соответствующее давление газа (по ISO) составляет 1,8-3,0 МПа. При этом температура выходных газов превысила 600 «С. Данное обстоятельство позволило перейти к дальнейшему совершенствованию паровой ступени ПГУ с КУ и осуществить тепловую схему с тремя контурами генерации пара и его промежуточным перегревом. Последний может применяться и в КУ с двумя давлениями пара. В обоих случаях это решение позволяет снизить влажность пара в последних ступенях паровой турбины и отказаться от использования сепаратора влаги.

На рис. 12 приведена тепловая схема ПГУ с КУ трех давлений пара и промежуточным перегревом. Установка состоит из двух ГТУ типа V94.3A (Siemens) с КУ и одной паровой турбины. Основное топливо - природный газ, резервное топливо - жидкое, газотурбинное. Мощность ПГУ нетто составляет 632,7 МВт при КПД отпуска электроэнергии 56,6%. Параметры газов перед КУ: расход 656 кг/с, температура 584°С. Тип котла - горизонтальный с естественной циркуляцией. В котлах генерируются: пар высокого давления (231,5 т/ч; 9,95 МПа; 550°С); пар среднего давления (42,1 т/ч; 2,63 МПа; 316°С); пар низкого давления (30,2 т/ч; 0,47 МПа; 227°С). В тепловой схеме деаэратор не предусмотрен, и деаэрация конденсата осуществляется преимущественно в конденсаторе паровой турбины.

15. Тепловая схема ЛГУ с КУ трех давлений (Siemens)

Рис. 12. Тепловая схема ЛГУ с КУ трех давлений (Siemens)

Изменение общей экономичности ПГУ в результате совершенствования парового контура можно проиллюстрировать данными зарубежных исследований, полученными на базе ГТУ мощностью 150-200 МВт (рис. 13 и 14). Переход к более сложному паровому циклу и к сверхкритическим параметрам пара существенно повышает экономичность установки.

Оптимальный парогазовый цикл выбирают из большого числа возможных решений. Этот выбор обычно осуществляется в три основных этапа: анализ запросов заказчика энергоустановки, сбор информации об условиях работы оборудования, выбор цикла ПГУ.

Заказчик определяет верхний и нижний пределы мощности установки, приемлемый уровень мощности ГТУ с учетом ее КПД при частичной нагрузке. Выбирается график покрытия этой нагрузки.

Окружающая среда оказывает существенное влияние на работу ПГУ через характеристики ГТУ. Газовая турбина, работающая при температуре наружного воздуха 0°С, вырабатывает на 20% больше электроэнергии, чем та же турбина при 30°С. Если место строительства установки расположено на высоте 100 м над уровнем моря, то мощность ГТУ на 1% меньше, чем мощность ГТУ на уровне моря, что обусловлено разницей в давлении воздуха и его плотности. Важно знать экстремальные условия и типичные изменения параметров окружающей среды в течение всего года. Влажность воздуха мало влияет иа мощность и КПД ГТУ. В основу общих расчетов характеристик установки положены условия ISO 2314 (+15°С; 0,1013 МПа; относительная влажность воздуха 60%). Необходимо иметь в виду, что изменение этих характеристик оказывает влияние и на характеристики парового контура ПГУ.

16. Влияние параметров парового цикла иа КПД производства электроэнергии ПГУ с КУ

Рис. 13. Влияние параметров парового цикла иа КПД производства электроэнергии ПГУ с КУ: 1 - докритические параметры пара (8 МПа, 540°С), II - сверхкритические параметры пара (25 МПа, 540°С); 1 - одноконтурный КУ; 2 - двухконтуриый КУ, 3 - одноконтурный КУ с промежуточным перегревом пара, 4 - трехконтурный КУ, 5 - трехконтурный КУ с промежуточным перегревом пара.

Топливо по техническим и экономическим причинам является ключевым фактором, так как его вид и состав оказывают непосредственное влияние на мощность ГТУ и всей установки, на выбросы вредных веществ. Содержание серы в топливе определяет допустимую температуру конденсата на входе в КУ. В большинстве случаев ПГУ может работать на двух различных видах топлива, при этом уточняется, какое топливо является основным и как часто используется второй вид топлива.

Удельные капиталовложения в ПГУ позволяют оценить, какие инвестиции в электростанцию являются целесообразными для заданного КПД производства электроэнергии. Если, например, они составляют 1000 долл./кВт и существует возможность повысить экономичность парогазового цикла с целью увеличить мощность на 10 МВт при неизменной подаче топлива, то такое решение оправдано в случае, если дополнительные инвестиции составят менее 1000 долл./кВт.

17. Концепция компоновки оборудования ПГУ

Парогазовые установки с КУ и энергетическими ГТУ небольшой и средней мощности имеют полиблочную компоновку, в которой предусмотрены одна паровая турбина со своим электрогенератором и несколько ГТУ с КУ и электрогенераторами (рис. 7). Внедрение в парогазовую технологию мощных современных ГТУ позволило перейти к одновальным ПГУ.

По сравнению с многовальными одновальная компоновка ПГУ имеет ряд преимуществ:

возможность использовать отдельные модули, что экономит затраты на проектирование;

снижение затрат на техническое обслуживание и повышение надежности оборудования и др.

В зависимости от способа размещения оборудования на валу различают два исполнения одновальных ПГУ (рис. 15):

электрогенератор расположен со стороны паровой турбины на конце вала (рис. 15, а);

электрогенератор расположен между газотурбинной и паротурбинной установкой. Предусмотрена самозацепляющаяся (расцепная) муфта (рис. 15, б).

Первый вариант используется в ПГУ фирмы General Electric, второй - в одновальных ПГУ фирм Siemens и ABB-Alstom. Без муфты установка дешевле, но использование муфты обеспечивает повышенную маневренность. Аксиальный выход пара в конденсатор повышает КПД установки.

Расцепная муфта между электрогенератором и паровой турбиной обеспечивает обычный пуск ГТУ с помощью тиристорного пускового устройства. После синхронизации с сетью в КУ начинает генерироваться пар, который позволяет запустить паровую турбину по самостоятельному пусковому графику. Затем включается самозацепляющаяся муфта, и паровая турбина подключается к электрогенератору и нагружается.

На рис. 16 и 17 приведены примеры тепловых схем одновальных ПГУ с различными способами размещения основного оборудования на валу.

18. Концепции одновальной компоновки ПГУ

Рис. 15. Концепции одновальной компоновки ПГУ: а - стандартное исполнение; б - концепция фирмы Siemens; 1 - воздух; 2 - топливо; 3 - а КУ; 4 - из КУ; 5 - конденсатор (выход пара из части НД направлен вниз); б - отвод конденсата пара в КУ; 7 - электрогенератор; 8 - самозацепляющаяся (расцепная) муфта, 9 - конденсатор (аксиальный выход пара из части НД)

19. Тепловая схема одновальной ПГУ с трехконтурным КУ (Siemens)

Рис. 16. Тепловая схема одновалыюй ПГУ с трехконтурным КУ (Siemens): БД, СД, ИД - пароводяные контуры КУ высокого, среднего и низкого давления; 1 - природный газ; 2 - жидкое топливо; 3 - самозацепляющаяся (расцепная) муфта, 4 - кондеисатный насос; 5 - конденсатор; 6 - воздух


Список источников

1. Шляхин П.Н. Паровые и газовые турбины. Учебник для техникумов. Издание 2-е, переработанное и дополненное, Москва «Энергия» 1974., 224 с.

. Газотурбинные и парогазовые установки тепловых электростанций: Учебное пособие для вузов /Под редакцией С.В. Цанева - Москва: Издательство МЭИ, 2002. - 584 с.

. Уваров В.В. Газовые турбины и газотурбинные установки. Учебное пособие для машиностроительных вузов и факультетов. Москва, «Высшая школа», 1970., 320 с.

. Цанев С.В. и др. Расчёты показателей тепловых схем и элементов парогазовых и газотурбинных установок электрических станций. - Москва. Издательство МЭИ 2000., 71 с.

Похожие работы на - Парогазовая установка с котлом утилизатором

 

Не нашли материал для своей работы?
Поможем написать уникальную работу
Без плагиата!
Без нейросетей!