Расчет и проектирование воздухоразделительной установки газообразного кислорода с насосом жидкого кислорода, работающей по циклу высокого давления с простым дросселированием и предварительным фреоновым охлаждением

  • Вид работы:
    Курсовая работа (т)
  • Предмет:
    Другое
  • Язык:
    Русский
    ,
    Формат файла:
    MS Word
    420,07 Кб
  • Опубликовано:
    2013-03-04
Вы можете узнать стоимость помощи в написании студенческой работы.
Помощь в написании работы, которую точно примут!

Расчет и проектирование воздухоразделительной установки газообразного кислорода с насосом жидкого кислорода, работающей по циклу высокого давления с простым дросселированием и предварительным фреоновым охлаждением

МИНЕСТЕРСТВО ОБРАЗОВАНИЯ И НАУКИ РФ

ГОСУДАРСТВЕННОЕ ОБРАЗОВАТЕЛЬНОЕ УЧРЕЖДЕНИЕ

ВЫСШЕГО ПРОФЕССИОНАЛЬНОГО ОБРАЗОВАНИЯ

«ВОРОНЕЖСКИЙ ГОСУДАРСТВЕННЫЙ ТЕХНИЧЕСКИЙ УНИВЕРСИТЕТ» (ГОУВПО «ВГТУ»)

Физико-технический факультет

Кафедра физики твердого тела



КУРСОВАЯ РАБОТА

по дисциплине: Воздухоразделительные установки

Тема: Расчет и проектирование воздухоразделительной установки производительностью 500 м3/ч газообразного кислорода концентрацией 97.6% (азота 90.7%) с насосом жидкого кислорода, работающей по циклу высокого давления с простым дросселированием и предварительным фреоновым охлаждением и расположенной в г. Томск

Расчетно-пояснительная записка

Разработал(а) студент(ка) Канивец Л.В.

Руководитель Калядин О.В.

Нормоконтролер Калядин О.В.

Подпись, дата Инициалы, фамилия




2012

Содержание

Введение

Разделение воздуха методом глубокого охлаждения

Организация производства

Выбор схемы ВРУ и определение данных для расчета

Составление теплового и материального баланса установки

Материальный баланс

Тепловой баланс установки

Тепловой баланс отдельных частей установки

Затраты энергии

Расчет процесса ректификации

Расчет конденсатора-испарителя

Вывод

Список литература

Приложение 1

Приложение 2

Приложение 3

Приложение 4

Приложение 5

Введение

Развитие техники разделения, воздуха методом глубокого охлаждения с целью получения кислорода, азота, аргона, и криптоно-ксеноновой смеси в последнее двадцатилетие привело к формированию самостоятельной отрасли промышленности.

В настоящее время в эксплуатации находится большое количество воздухоразделительных установок, перерабатывающих более 30 тыс. м3/ч воздуха в одном агрегате.

Быстрое развитие кислородного машиностроения обусловлено высокой эффективностью использования кислорода, а также и других продуктов разделения воздуха, во многих важнейших отраслях современной техники.

Народнохозяйственное значение и масштабы производства кислорода, азота и аргона определяются главным образом развитием черной и цветной металлургии и химической промышленности.

Не меньшее значение имеет применение кислорода в цветной металлургии. Использование кислорода в процессах выплавки цинка, меди, свинца, никеля при конвертировании медных штейнов, шахтной плавке окисленных никелевых руд и свинцового агломерата, при обжиге цинковых концентратов в «кипящем слое» и в других процессах обеспечивает повышение производительности плавильных агрегатов на 50-70%. Химическая промышленность применяет кислород и азот в процессах производства аммиака, метанола, ацетилена, азотной кислоты и других химических продуктов.

Кислород широко используется в процессах резки и сварки металла в машиностроении и металлообработке.

Кислород в последние десятилетия сыграл немаловажную роль и в развитии авиации и ракетной техники, являясь одним из лучших окислителей топлива в реактивных двигателях и ускорителях.

Наряду с кислородом широкое применение в различных отраслях промышленности находит азот в газообразном и жидком виде. Газообразный азот используется в черной и цветной металлургии, химической и нефтехимической промышленности в качестве инертной среды для выплавки специальных сталей и сплавов и при производстве различных продуктов.

Жидкий азот широко применяется в современной криогенной технике, в сельском хозяйстве для сохранения семени животных, в медицине, в пищевой промышленности для замораживания пищевых продуктов при длительном хранении и транспортировании, в машиностроении для упрочнения металлов и в других областях техники.

Все большее значение приобретают выделяемые из воздуха инертные газы. Аргон широко используется в новых металлургических процессах выплавки сталей, в титано-магниевой промышленности, при производстве полупроводников, в процессах аргоно-дуговой сварки металлов. Криптон, ксенон, неон находят широкое применение в электроламповой промышленности, а жидкий неон может быть использован в криогенной технике.

В данной курсовой работе будут рассмотрены теоретические сведения о производстве кислорода и организации технологического процесса, затем проведен тепловой расчет воздухоразделительной установки, расчет процесса ректификации и подбор конденсатора-испарителя.

Разделение воздуха методом глубокого охлаждения

Атмосферным воздух представляет смесь азота, кислорода, аргона и редких газов, не связанных между собой химически. Приближенно воздух можно рассматривать как смесь только азота и кислорода, поскольку аргона и редких газов в нем содержится менее 1 % (точный состав атмосферного воздуха см. ниже); в этом случае округленно принимают, что воздух содержит 79% азота и 21% кислорода по объему.

Разделение воздуха является достаточно сложной технической задачей, особенно если он находится в газообразном состоянии. Этот процесс облегчается, если предварительно перевести воздух в жидкое состояние сжатием, расширением и охлаждением, а затем осуществить его разделение на составные части, используя разность температур кипения кислорода и азота. Под атмосферным давлением жидкий азот кипит при -195,8 °С, жидкий кислород при -1182,97 °С. Если жидкий воздух постепенно испарять, то сначала будет испаряться преимущественно азот, обладающий более низкой температурой кипения; по мере улетучивания азота жидкость будет обогащаться кислородом. Повторяя процесс испарения и конденсации многократно, можно достичь желаемой степени разделения воздуха на азот и кислород требуемых концентраций. Такой процесс многократного испарения и конденсации жидкости и ее паров для разделения их на составные части называется ректификацией. Поскольку данный способ основан на охлаждении воздуха до очень низких температур, он называется способом глубокого охлаждения. Получение кислорода из воздуха глубоким охлаждением - наиболее экономично, вследствие чего этот метод нашел широкое применение в промышленности. Глубоким охлаждением и ректификацией воздуха можно получать практически любые количества дешевого кислорода или азота.

Организация производства

В зависимости от количества расходуемого кислорода всех потребителей можно разделить на три группы: мелкие, средние и крупные.

К мелким потребителям относят предприятия, расходующие до 30 м3/ч, к средним - от 30 до 150 м3/ч, к крупным - более 150 м3/ч. На долю крупных потребителей приходится 75-80% производимого в стране кислорода.

Мелкие и средние потребители применяют технический кислород, в основном для резки и сварки металлов; крупные - технический и технологический кислород (а также азот) для процессов основного производства (металлургических, химических и др.).

Мелких и средних потребителей продуктами разделения воздуха снабжают районные кислородные заводы; часть этих потребителей имеет собственные кислородно-азотные установки. Некоторым потребителям кислород доставляется в жидком виде и затем газифицируется.

Для удовлетворения потребности крупных потребителей (металлургических, химических и других предприятий) в кислороде, азоте, аргоне, криптоне и ксеноне создается цех разделения воздуха (кислородный цех, кислородная станция), оснащенный мощными воздухоразделительными установками. Частично продукты разделения воздуха этих предприятий используются также для обеспечения более мелких потребителей.

При значительной потребности предприятий данного района в продуктах разделения воздуха создаются районные кислородные заводы.

Для процессов, связанных с применением очень низких температур (храпения и транспортировки биологических и скоропортящихся продуктов и т. п.), широко используется жидкий азот, получаемый на собственных установках потребителей или доставляемый в танках с районных заводов, имеющих крупные установки для получения сжиженного азота.

Редкие газы - аргон, криптон, ксенон, неоно-гелиевую смесь получают на крупных воздухоразделительпых установках попутно с получением кислорода и азота. Эти газы доставляются потребителям обычно в баллонах после очистки от примесей - кислорода и азота. При относительно небольшом количестве этих газов затраты на их транспортирование к потребителю невелики. Некоторым крупным потребителям аргон доставляется в жидком виде.

Транспортировка газообразных продуктов разделения воздуха по трубопроводам экономически целесообразна только при относительно больших количествах потребляемого газа и сравнительно небольших расстояниях, так как на их сооружение требуются большие капитальные затраты.

Если расход кислорода превышает 400 м3/ч и расстояние до потребителя меньше 50 км, наиболее выгодно подавать его по трубопроводу от крупных установок разделения воздуха. Расчеты показывают, что при потреблении 1400 м3/ч рентабельна подача кислорода по трубопроводу от установок БР-1Кч даже на расстояние до 100 км.

Технико-экономические расчеты показывают, что при потреблении до 20 м3/ч технического кислорода и расстоянии до 200 км наиболее экономичен способ доставки его в жидком виде в автомобильных газификационных установках, а при больших расстояниях- в автотанках с газификацией на месте в безнасосных газификаторах. Если размер потребления и расстояние превышают указанные, выгоднее установки разделения воздуха строить на местах потребления кислорода или азота загрязненного вредными примесями воздуха.

Классификация установок

Технологический процесс разделения воздуха может быть разделен на несколько основных стадий. К ним относятся:

1)  очистка воздуха от пыли и механических примесей;

2)  сжатие воздуха в компрессорах;

3)  очистка сжатого воздуха от двуокиси углерода;

4)  осушка сжатого воздуха и очистка его от углеводородов;

5)  сжижение и ректификация воздуха для разделения его на кислород и азот и для извлечения редких газов - аргона, криптоно-ксенона и неопо-гелиевой смеси;

6)  накопление полученного газообразного кислорода в газгольдере или жидкого кислорода в цистерне-хранилище;

7)   наполнение газообразным сжатым кислородом баллонов, подача сжатого кислорода потребителю по газопроводу или наполнение транспортных танков и цистерн жидким кислородом из стационарных танков и цистерн;

Технологические схемы и конструкции воздухоразделительных установок определяются производительностью, концентрацией продуктов разделения, условиями эксплуатации и пр. Некоторые установки более просты, но менее экономичны в работе, другие более сложны, но зато имеют лучшие эксплуатационные показатели. По типу технологической схемы установки отличаются друг от друга:

1)  способом получения холода (холодильным циклом);

2)  способами очистки воздуха от двуокиси углерода и влаги;

3)  схемой ректификации.

Выбор схемы ВРУ и определение данных для расчета

Для рассчитываемой установки выбран холодильный цикл высокого давления с простым дросселированием, предварительным охлаждением и жидким насосом кислорода. Предварительное охлаждение воздуха перед теплообменным аппаратом улучшает показатели холодильного цикла с дросселированием примерно в 2-3 раза чем ниже температура сжатого воздуха на теплом конце теплообменника, тем выше холодопроизводительность цикла при дросселировании и тем больше получается жидкого воздуха при той жжет затрате работы. Количество жидкого продукта увеличивается в данном случае еще и потому, что необходимо е для сжижения количество холода снижается вследствие уменьщения энтальпии воздуха после предварительного охлаждения. Небольшая дополнительная затраты энергии в аммиачной холодильной машине с избытком покрывается увеличением холодопроизводительности и экономичность цикла возрастает.

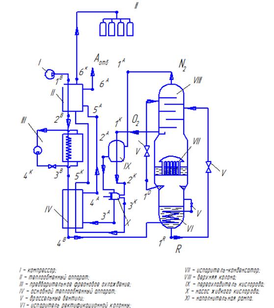
Принципиальная схема установки приведена на рисунке 1.

Описание схемы .

Установка спроектирована для получения газообразного кислорода по циклу высокого давления с двухкратной ректификацией воздуха дросселированием с предварительным охлаждением. продукционный кислород выдается из установки насосом жидкого кислорода под давлением до 16 МПа. Производительность составляем 500 м3/ч кислорода с концентрацией 97,6%;

Концентрация отбросного азота 90,7%

Воздух засасывается компрессором I через фильтр для воздуха(не показан на схеме) после сжатия (очищенный от двуокиси углерода, влаги) поступает в теплообменник II, где охлаждается до 280 К (9 ̊ С) отбросным азотом и продукционным кислородом. Затем направляется в ступень предварительного фреонового охлаждения III (R 134a). Охлажденный до 258 К (-15 ̊ С), воздух поступает в основной теплообменник IV, где охлаждается кислородом ( Т= 97 К (-176 ̊ С) и р = 16МПа) и азотом ( Т=102 К (-171 ̊ С) и р = 0,142 МПа) . Охлажденный до более низкой температуры, воздух поступает в змеевик испарителя нижней колонны ( Т= 101,4 К (-171,6 С)) , охлаждается до температуры кипящего в испарителе обогащенного воздуха и дросселируется в нижнюю колонну до р=0,64 МПа. Обогащенный воздух дросселируется до давления в верхней колонне ( 0,16 МПа) и поступает для окончательного разделения в верхнюю ректификационную колонну. Жидкий азот из карманов нижней колонны дросселируется на верхнюю тарелку верхней колонны.

Жидкий кислород , отбираемый из специального кармана в нижней части верхней колонны, направляется в переохладитель IX, где его температура понижается до 87 К (отбросным азотом с Т=81К ). Переохлажденный жидкий кислород поступает в насос жидкого кислорода X и сжимается до р=16 МПа. Сжатый жидкий кислород проходит керамический фильтр (не обозначен на схеме) и поступает в кислородную секцию основного теплообменника III. Здесь он газифицируется и подогревается до температуры Т=250 К (-23 С). Затем пройдя теплообменный аппарат II поступает в баллоны наполнительной рампы.

Газообразный азот из верхней части верхней ректификационной колонны (р=0,145 МПа и Т =81 К) поступает в переохладитель жидкого кислорода IX (нагревается до Т=90К) , проходит рубашку насоса жидкого кислорода, теплообменники IV, II и часть потока направляется в блок адсорбционной осушки (для регенерации адсорбера) и выбрасывается в атмосферу. Рабочее давление воздуха в период пуска 18 МПа.

Получение кислорода в установках с жидким насосом

В установках с кислородным насосом отбор кислорода из воздуразделительного аппарата и, следовательно, концентрация его определяются производительностью насоса. С повышением производительности последнего увеличивается отбор кислорода из воздухораздельного аппарата, что приводит к снижению чистоты поучаемого продукта.

Вентили на линии отвода кислорода должны быть открыты для охлаждения насоса и кислородной трубки теплообменника потоком газа, отходящего из колонны. Насос пускают после того, как воздухоразделительный аппарат будет полностью охлажден и в нем накопится достаточное количество жидкости, а также установится режим ректификации. Вначале насос включают с наименьшей нагрузкой (по отбираемому кислороду), а затем нагрузку постепенно увеличивают до нормальной.

Во время работы насоса необходимо обеспечить достаточное переохлаждение поступающего в него жидкого кислорода, для того чтобы клапаны насоса работали достаточно четко и их действие нарушалось из-за вскипания жидкости при поступлении ее в цилиндр насоса.

Процесс ректификации в верхней колонне регулируют изменением производительности насоса, поскольку количество отходящего азота в данных установках определяется количеством кислорода, поступающего в насос. Изменение положения азотного вентиля , влияет только на давление в верхней колонне. Это давление должно удерживаться наименьшим для создания наилучших условий ректификации в верхней колонне и достаточным для подачи необходимо количества азота в блок осушки при регенерации адсорбента.

В начале наполнения очередной партии баллонов кислорода давление в теплообменнике будет минимально, благодаря чему уменьшаются потери холода и, следовательно уровень жидкости конденсаторе несколько повышается. К концу наполнения баллонов

давление возрастает до 150-165 кгс/см2, а потери холода увеличиваются, что приводит к некоторому сни жению уровня жидкости в конденсаторе. Указанные изменения уровня жидкости в конденсаторе не влияют на режим работы аппарата, но требуют для их компенсации изменения давления, поступающего в аппарат воздуха.

Для нормальной работ и насоса необходимо своевременно подтягивать гайки сальника и заменять набивку в нем, чтобы не допускать пропусков кислорода через сальник. Необходимо также следить за работе клапанов насоса. Пропуск в сальнике и клапанах, нечеткая работа клапанов приводит к вскипанию жидкости в цилиндре насоса, уменьшая производительность установки по кислороду. Избыток кислорода при этом поступает в отходящий азот.

Рисунок 1 - Схема рассчитываемой воздухоразделительной установки

Определение данных для расчета

В данной курсовой работе проектируется воздухоразделительная установка высокого давления с простым дросселированием и предварительным фреоновым охлаждением (R 134a).

Для начала выберем исходные данные: [1]

·        Давление в испарителе верхней колонны:

 (1)

где атмосферное давление ;

 -гидравлическое сопротивление в верхней колонне ;

 гидравлическое сопротивление охладителей флегмы ;

 - гидравлическое сопротивление узла охлаждения по обратному потоку (для установок высокого давления может быть увеличено до 25..30 кПа)

 

·        Температура кипящего кислорода:

Определяем по диаграмме приведенной в приложении 1 при содержание кислорода в жидкости  и давлении

 

·        Температура конденсирующегося азота в конденсаторе нижней колонны :

 (2)

где температура кипящего кислорода в испарителе ;

 разность температур в испарителе -конденсаторе ;

 ;

·        Давление в конденсаторе нижней колонны

Определяем по  и составу конденсирующегося азота (содержит незначительные доли кислорода и азота, поэтому определяем как для чистого) по приложениию 2

 

·        Давление в нижней части нижней колонны:

 (3)

 

где  - гидравлическое сопротивление нижней колонны (10..18 кПа);

·        Температура кубовой жидкости

Находим по составу жидкости и давлению  (принимаем, что в кубовой жидкости содержиться 37 % О2 и 63 % N2 ) ( приложение 3)

101,4 К

·        Температура азота в верхней части верхней колонны

По доле N2 ( 90,7 %) и  (с учетом гидравлического сопротивления верхней колонны) (приложение 4)

 

·        Давление азота на выходе из блока разделения определяют с учетом гидравлического сопротивления охладителей флегмы (15 кПа);

·        Минимальную разность температур в охладителях флегмы принимаем 3 К;

·        Температуру на входе в блок охлаждения ;

·        Температура воздуха после ступени предварительного охлаждения ;

·        Температура воздуха на входе в блок комплексной адсорбционной осушки и очистки 280 К;

·        Температура недогрева обратных потоков 10..15 К для установок высокого давления с предварительным охлаждением;

·        Гидравлическое сопротивление по прямому потоку сжатого воздуха

( для установок высокого и среднего давления может достигать 0,012..0,02 МПа);

·        Гидравлическое сопротивление блока охлаждения по обратному потоку (0,01..0,02 кПа);

·        Изотермический КПД компрессора 0,6 (для поршневых машин);

·        Удельные теплопритоки из окружающей среды  (1,4 ккал/кг) (объем перерабатываемого воздуха 3806 кг/ч (из материального баланса);

 

 

 

Определим температуру азота после насоса.

Необходимые данные для вычислений

=0,918 кДж/кг (0,22ккал/кг) - теплоемкость кислорода при низких температурах

 - плотность азота;

 - плотность кислорода;

 - плотность воздуха;

Принимаем, что кислород нагревается на 5 К. Составим тепловой баланс насоса.

                       (4)

где -давление, создаваемое насосом (МПа);

 - удельный объем кислорода в рабочих условиях (м3/кг)

,  - температура азота до и после насоса (К);

,  - температура кислорода до и после насоса (К);

Откуда найдем

                                    (5)

воздухоразделительный установка ректификация конденсатор

 

Следовательно, температура азота после насоса увеличивается на 8,5 К.

Для предварительного охлаждения по некоторым соображениям выбираем фреон R134a.

Холодильный цикл предварительного охлаждения приведен в приложении 1.

Холодильный цикл воздухоразделительной установки приведен в приложении 2

Составление материального и тепловых балансов

Материальный баланс

Количество поступающего кислорода и азота в аппарат, вместе с атмосферным воздухом равно количеству покидающего его кислорода и азота. Считаем смесь бинарной.

Найдем количество воздуха, необходимого для получения кислорода и количество азота

                                                 (6)

                                              (7)

где А, К, В - количество получаемого азота и кислорода и количество перерабатываемого воздуха (м3/ч);

 - содержание азота в кислороде (2,4%);

 - содержание азота в отбросном азоте (90,7%);

 - содержание азота в воздухе (79,1%)

Решив эту систему найдем

                                                  (8)

 необходимо для получения 1 м3 кислорода

Из 1м3 воздуха получиться кислорода

м3

Отводиться азота А = 1-0,131 = 0,869 м3.

Определим массовый расход продуктов

К= 500 м3/ч (715 кг/ч)

м3

Ам = 3805 - 500 = 3305 м3

Тепловой баланс установки

                                       (9)

где  -холодопроизводительность , ккал/м3

=112 ккал/кг;

 - удельные потери через изоляцию;

ккал/м3

 = 112,44 ккал/кг при Т=258 К и р=0,13 МПа

= 108,8 ккал/кг при Т=250 К и р=0,13 МПа

 = 116,5 ккал/кг при Т=258 К и р=0,13 МПа

= 107,8 ккал/кг при Т=258 К и р=18 МПа

                                 (10)

где  - работа на преодоление противодавления сжатого кислорода в змеевике теплообменника;

- тепловой эквивалент механической работы, ккал/(кгс м);

 - абсолютное давление сжатия кислорода (160 кгс/см2);

 - удельный объем кислорода в рабочих условиях (м3/кг);

= 4,5 ккал/кг - прочие холодопотери в насосе(от трения, в окружающую среду и др.)

 

 8,816 ккал/м3 - сумма потерь.

Подставив полученные значения в уравнение теплового баланса (9 ) найдем

 

Этому значению энтальпии при Т=258 К соответствует рабочее давление сжатия в цикле 110 кгс/см2.

Тепловые балансы отдельных частей установки

·        Основной теплообменный аппарат IV

 

                                 (11)

 = 105 ккал/кг;

= 15 ккал/кг

 =72,18 ккал/кг;

 = 89 ккал/кг;

= 110,58 ккал/кг;

ккал/кг;


 

 

Этой энтальпии соответствует Т= 158 К

Тепловая нагрузка кислородной секции теплообменника

ккал/ч

Тепловая нагрузка азотной секции теплообменника

ккал/ч

·        Нижняя колонна

                          (12)

Ø  Определим количество кубовой жидкости и азотной флегмы, отводимой из карманов конденсатора.

В кубовой жидкости содержиться 37 % О2 и 63 % N2. Содержание азота в конденсаторе 95% по объему. Количество перерабатываемого воздуха 3805 м3/ч.

Материальный баланс нижней колонны по азоту

                                            (13)

                                              (14)

Откуда количество кубовой жидкости, отводимой из испарителя:

м3

Количество жидкого азота, отводимое из карманов конденсатора

м3

По массе это составит:

жидкого кислорода из испарителя

Rж=1654 (1,43 • 0,37+1,25 • 0,63) = 2177,7 кг/ч

жидкого азота из карманов конденсатора

Dж=1,29 • 3305- 2177,7=1788,3 кг/ч

Искомые параметры:

м3/ч; Rж=2177,7 кг/ч

м3/ч; Dж=1788,3 кг/ч

Ø  Определим количество паров, образующихся при дросселировании воздуха после змеевика нижней колонны. Дросселирование происходит по линии постоянной энтальпии = 34 ккал/кг.

Обозначим :

Вп -количество пара, образующееся при дросселировании, кг/ч;

Вж - количество жидкости, образующееся при дросселировании, кг/ч;

iп - энтальпия пара, 70 ккал/кг;

iж - энтальпия жидкости, 26 ккал/кг

уравнение материального баланса

В = Вп+ Вж                                                                                               (15)

откуда Вж = В - Вп

Уравнение теплового баланса:

В • = Вп • iп + Вж • iж                                                                               (16)

Решая совместно уравнения, получим

В • = Вп • iп + ( В - Вп)• iж

 

 

 

количество жидкости после дросселирования

Вж = 3305 - 601=3488,16 кг/ч

Ø  Определим тепловую нагрузку змеевика испарителя нижней колонны:

.

101,4 К

Температура и давление поступающего в змеевик воздуха

Т=158 К, р = 110 кгс/см2, при этих условиях

Разность температур жидкости испарителя и воздуха примем равной 3,6 К, тогда

Количество тепла передаваемое в змеевике

                                        (17)

 

Ø  Определим количество паров, поднимающихся из испарителя в нижнюю колонну, и количество флегмы, стекающей в испаритель.

Количество паров

                                                   (18)

где r - скрытая теплота испарения жидкости состава 37 % О2 и 63 % N2 при

р= 6,3 кгс/см2

Определим величину r

Плотность жидкости данного объемного состава равна

,37  1,43 + 0,63  1,25 = 1,32 кг/м3

Содержание в жидкости (в вес %)

Кислорода  %

Азота 100 -40 = 60 %

По диаграммам кислорода и азота определим скрытые теплоты испарения (см Приложения 2,3):

;

;

Следовательно, скрытая теплота испарения жидкости в испарителе:

r = 0,4 49,04 + 0,6  40,18 = 43,72 ккал/кг.

Искомое количество паров , поднимающихся из сосуда испарителя:

Ø  Масса пара, поднимающегося в конденсатор:

 

 

·        Верхняя колона

Определим температурный напор конденсатора

Температура кипящего кислорода при 1,6 кгс/см2 - Т=95 К.

Температура азота при 6,3 кгс/см2 - Т=97 К.

 

Тепловой баланс системы

                             (19)

Определим, какое количество пара поступает из нижней колонны в конденсатор и какое количество флегмы стекает из конденсатора в нижнюю колонну.

Абсолютное рабочее давление в верхней колонне принимаем 1,6 кгс/см2

В верхнюю колонну вноситься теплота с жидким азотом из карманов конденсатора D, с жидкостью испарителя и через изоляцию (0,42 ккал/кг)

а) определим , поступающую с жидким азотом из карманов конденсатора, подаваемым на верх верхней колонны. По диаграмме для азота (мс приложение 2) определяем, что при дросселировании с р = 6,3 кгс/см2 до р= 1,6 кгс/см2 испаряется 18 % подаваемой жидкости.

Находим энтальпии при Т = 81 К

Газообразного азота

Жидкого азота

Для упрощения считаем, что из карманов конденсатора в верхнюю колонну подается чистый жидкий азот и состав его при дросселировании не меняется. Тогда

                     (20)

 

б) определим , поступающую с жидкостью испарителя на середину колонны.

Состав жидкости испарителя 37% кислорода и 63% азота по массе, или 40 и 60 по объему соответственно.

Примем, что при дросселировании этой жидкости до абсолютного давления 1,6 кгс/см2 состав ее не изменяется. По приложению 5 определим состав пара: 81 %  и 19 %  по объему или 21 % и 79 % по массе. По номограмме находим также, температуру жидкости этого состава при 1,6 кгс/см2

По диаграммам в приложениях для азота и кислорода определим энтальпии газа и жидкости при этой температуре:

Кислород  ,

Азот  , 68,89 ккал/кг.

Подсчитаем количество пара. Образующегося при дросселировании жидкости испарителя с р=6,3 кгс/см2 до р=1,6 кгс/см2

 

где - энтальпия жидкости состава по массе 37% кислорода и 63% азота по объему (40, 60 по массе соответственно) при 6,3 кгс/см2. По номограмме (приложение 5 ) температура этой жидкости при этом давлении равна  . Из диаграммы (приложение 2, 6) имеем :

Азот жидкий ;

Кислород жидкий ;

Отсюда

.

- энтальпия флегмы того же состава при р = 1,6 кгс/см2. Для этого давления

 .

Тогда

.

- энтальпия пара, равновесного по составу с жидкостью при абсолютном давлении 1,6 кгс/см2, т.е. 81 %  и 19 %  по объему (21% и 79% по массе соответственно)

 

Подставим полученные значения

 

Посчитаем

 (21)

 

 

в) определим - теплоприток через изоляцию верхней и нижней колонны

(, )

                                         (22)

0 ккал/кг

Из верхней колонны продуктами разделения уносятся теплоты:

Газообразным азотом

 

Жидким кислородом

.

Через конденсатор передается количество теплоты, равное разности между теплотой , уносимой из верхней колонны, и теплотой поступающей в нее. Это соответствует тепловой нагрузке конденсатора:

                     (23)

 

Это количество теплоты передается конденсирующимися парами азота кислороду, кипящему в межтрубном пространстве. По диаграмме (приложение 2) находим, что при р=6,3 кгс/см2 скрытая теплота испарения для азота , таким образом из нижней колонны в конденсатор поступает количество паров

 

Из этого количества пара в верхнюю колонну отводиться D = 1788,3 кг/ч и стекает обратно в нижнюю колонну в виде флегмы:

 

Определим, какое количество паров поднимается из конденсатора в верхнюю колонну и какое количество кислородной флегмы стекает в конденсатор.

Скрытая теплота испарения жидкого кислорода при р=1,6 кгс/см2 по диаграмме (приложение 6)

Общее количество образующихся в конденсаторе паров при данной нагрузке конденсатора будет как раз равно количеству флегмы, стекающей в конденсатор из верхней колонны , а именно:

 

Часть этой флегмы отводиться в виде жидкого продукта (715 кг/ч), следовательно в верхнюю колонну поступает пара

 

Затраты энергии

Слагаются из

а) затрат энергии на сжатие с 1атм до 110 атм ( с учетом КПД)


где - работа, затрачиваемая на изотермическое сжатие 1 кг воздуха с начального абсолютного давления р1 до конечного р2, кВт  (с учетом того, что 1 кгсм= и 1 кВт );

R - характеристическая постоянная газа, подвергаемого сжатию; для воздуха 29,27 кгс м/ (кг град), или 283,0 Дж/(кг град);

 - десятичный логарифм отношения конечного давления сжатия р2 к начальному давлению р1;

,303 - множитель перевода натуральных логарифмов в десятичные.

 

бю) на работу аммиачной машины, потребляющей 0,865 кВт ч на 1000 ккал

                                                         (25)

 

 

Общие затраты энергии

                                           (26)

 

Расчет процесса ректификации

В качестве контактных элементов в больших ректификационных колоннах обычно используются тарелки. Каждая такая тарелка, расположенная в колонне, называется физической тарелкой (ФТ). Назначение такой тарелки, как и любого другого контактного устройства, - обеспечить наиболее тесное соприкосновение жидкой и паровой фаз для максимального достижения состояния равновесия между ними.

Тарелки работают следующим образом. Пар в виде пузырьков с развитой поверхностью проходит через слой флегмы, находящейся на тарелке. В результате такого «пробулькивания», тепломассообмен между жидкой и паровой фазами интенсифицируется. Однако после прохода пара через одну тарелку равновесие между фазами не достигается. Мерой отличия состояния паровой и жидкостной фаз от их равновесного состояния является коэффициент полезного действия (КПД) тарелки.

У классических тарелок КПД составляет порядка 50-60%. Т.е. для достижения состояния равновесия фаз, соответствующего одной ТТ, потребуется около двух ФТ. Таким образом для реализации в ректификационной колонне 40 ТТ потребуется установить в ней порядка 80 ФТ классической конструкции.

Верхняя часть ректификационной колонны, расположенная выше уровня разделяемой смеси называется концентрационной секцией. В ней повышается концентрация низкокипящего компонента смеси (дистиллята), которым при разделении воздуха является азот. Нижняя часть колонны, расположенная ниже уровня ввода смеси, называется отгонной секцией.

Число теоретических тарелок определяют обычно графическими методами.

Мы применяем метод Мак-Кэба и Тиле.

Рисунок 1 - Схема материальных потоков в верхней колонне.

Обозначения потоков: D - количество жидкого азота, подаваемого из карманов конденсатора; А - количество газообразного азота, отбираемого из колонны; G и G' - количество паров, поднимающихся по колонне; g и g' - количество стекающей АО колонне жидкости (флегмы); R - количество кубовой жидкости; K - количество жидкого кислорода, отбираемого из колонны.

Обозначения концентраций (в %): x и x’-содержание низкокипящего компонента (азота) в жидкости (флегме); y и y’ - содержание азота в парах; xD - содержание азота в жидкости из карманов; yA - содержание азота в газообразном азоте; xR - содержание азота в кубовой жидкости;

yK - содержание азота в отбираемом жидком кислороде.

Запишем материальный баланс для произвольного сечения концентрационной секции верхней колонны:

                                            (1)

По азоту

                                      (2)

Получим

                                           (3)

где  - количество отходящего азота  = 3305 м3/ч (4131,25 кг/ч);

 - количество азота из карманов конденсатора = 1788,3 кг/ч.

При дросселировании с абсолютного давления 6,3 кгс/см2 до 1,5 кгс/см2 испаряется 18% или 321,89 кг/ч. Следовательно в верхнюю колонну поступает фактически флегмы  кг/ч. Азот, испаряющийся при дросселировании (321,89 кг/ч или 297,18 м3/ч ) не участвует в процессе ректификации в верхней колонне и является частью отходящего азота А. Следовательно,

 кг/ч (3007,82 м3/ч).

В уравнении переменными величинами по высоте колонны являются только концентрации  и , поэтому на графике в прямоугольной системе координат данное уравнение выражается прямой линией, тангенс угла наклона которой к оси  называется флегмовым отношением

                                                    (4)

С увеличением флегмового отношения условия процесса ректификации улучшаются.

Построение графика для определения числа теоретических тарелок.

По горизонтальной оси откладываем содержание азота в жидкости  (объемн. %), а по вертикале- содержание азота в паре  (объемн. %).эти величины берутся для абсолютного давления 1,6 кгс/см2. Пользуемся для этого диаграммой (Приложение 5). Строим кривую  -  равновесного состояния жидкости и пара азото-кислородной смеси для этого давления и проводим диагональ между начальными и конечными точками этой кривой. Для которых  и . Концентрация отходящего азота , концентрация азотной флегмы 96 %. Восстановив на горизонтальной оси в точке  перпендикуляр, получим в пересечении его с диагональю точку 1.

Для

                                            (5)

 

Отложив это значение на вертикальной оси графика (точка А), проводим прямую А-1, называемую рабочей линией, для которой действительно уравнение . Для линии А-1 величина

 

Ту же величину находим из графика рис 4:

 

Содержание азота в кубовой жидкости, подаваемой в верхнюю колонну, равно . Восстановим из этой точки (Б) на оси перпендикулярдо пересечения с прямой А-1 в точке В, линия В - 0' является рабочей линией для отгонной секции верхней колонны. Точка 0' лежит на диагонали и соответствует содержанию азота в жидком кислороде, отводимом с нижней тарелки верхней колонны .

Составим материальный баланс для произвольного сечения отгонной секции верхней колонны:

По материальным потокам

                                               (6)

По азоту

                                        (7)

Из уравнения получим

                                    (8)

Это выражения является уравнением рабочей линии отгонной секции верхней колонны и соответствует прямой 0'-В.

Для определения числа теоретических тарелок, необходимых для осуществления ректификации в заданных пределах концентрации, проводим из точки 1 горизонталь до пересечения с равновесной кривой в точке 1', из которой опускаем перпендикуляр до пересечения с рабочей линией в точке 2. Через эту точку вновь ведем горизонталь до пересечения с равновесной кривой в точке 2' и т.д., производя ступенчатое постороение сверху вниз. В соответствии со смыслом уравнения рабочей линии точка 2 отвечает составу жидкости x1, стекающей с тарелки №1, и составу пара у2, поднимающегося с тарелки №2. Отрезок 1-1' показывает изменения концентрации азота в жидкости на тарелки №1, а отрезок 1'-2 - изменение концентрации азота в паре, проходящем через слой жидкости на той же тарелке. Количество горизонтальных ступеней на графике дает число теоретических тарелок концентрационной секции верхней колонны, необходимое для получения (в месте ввода кубовой жидкости испарителя) флегмы с концентрацией азота 63 %. Что соответствует на графике точке В. Аналогичное построение производят и для отгонной секции верхней колонны, пользуясь для этого равновесной кривой и нижней рабочей линией 0'-В

Из графика имеем для концентрационной секции 4 , а для отгонной теоретических тарелок 7 . принимаем к.п.д. тарелок концентрационной секции 0,6  и в отгонной секции , а всего тарелок в колонне 8+14=22

Рисунок 2 - определение числа теоретических тарелок для верхней колонны.

Подобным способом определяют число теоретических тарелок в нижней колонне.

Для этого строим равновесную кривую в координатах х-у для абсолютного давления нижней колонны 6.3 кгс/см2.

Обозначив потоки паров и флегмы для нижней колонны соответственно GH и gH, составим баланс концентрационной секции нижней колонны:

По материальным потокам

                                            (9)

По азоту

                             (10)

где - количество паров, поступающих в конденсатор, ;

- количество стекающей флегмы, ;

- количество азотной флегмы, отбираемой из карманов конденсатора, 1788,3 кг/ч;

- содержание азота в азотной флегме, ;


                                   (11)

При х=0

 

 

Составим материальный баланс для отгонной секции нижней колонны:

По материальным потокам

                                           (12)

По азоту

                              (13)

Из (13) получим уравнение рабочей линии для отгонной секции нижней колонны

                                     (14)

Точка O' лежит на диагонали 0-1 ми соответствует значению . Для графического определения числа теоретических тарелок в концентрационной секции нижней колонны строим рабочую линию .  соответствует точке А. проводим линию А-1 и вторую рабочую линию 0'-В для отгонной секции. Точка В соответствует , а точка 0' соответствует . Производя ступенчатое построение (на рисунке 6 верхняя правая часть показана в увеличенном масштабе).

Рисунок 4 - Определение числа теоретических тарелок для нижней колонны

Рисунок 4.1 - Увеличенный верхний правый угол рисунка 5

Получаем число теоретических тарелок : в концентрационной секции - 4 шт, и в отгонной - 2 шт. принимая к.п.д. тарелок 0,5 получим фактическое число тарелок:

 

Сделаем некоторые выводы о влиянии величины флегмового отношения и флегмового числа на условия ректификации в колонне.

При уменьшении флегмового отношения           уменьшается угол  и точка А рабочей линии А-1 расположиться выше. Точка В также переместиться вверх, пока не совпадет с равновесной кривой. Это соответствует наименьшему значению флегмового отношения, при котором разность концентраций жидкости и пара равна нулю. Для этого, чтобы в таких условиях получить на уровне питания концентрацию азота в жидкости, соответствующую точке В, число теоретических тарелок в концентрационной секции должно быть бесконечно большим.

При увеличении флегмового числа угол  увеличивается и точка В рабочей линии А-1 опускается до совпадения с диагональю. Это соответствует наиболее благоприятным условиям ректификации, для которых требуется минимальное количество тарелок. В этом случае все количество паров , поднимающихся по колонне , полностью конденсируется, т.е G=g, следовательно количество отводимого продукта А (или D для концентрационной секции нижней колонны) равно бесконечности.

Описанный метод определения числа тарелок по Мак-Кэбу и Тиле прост и нагляден, но не дает точных результатов, так как не учитывает изменение отношения количества флегмы и пара в колонне, изменение количества передаваемой теплоты при испарении и конденсации компонентов. Поэтому разработаны наиболее точные (и сложные) графические методы расчета, учитывающие действительные условия протекания процесса разделения воздуха в колонне.

Расчет конденсатора-испарителя

Конденсаторы испарители представляют собой трубчатые теплообмены аппараты, концы которых впаяны в трубные решетки.

Рисунок 1 - Конденсатор-испаритель с кипением в межтрубном пространстве.

Теплопередающую поверхность конденсатора любой конструкции определяют по его тепловой нагрузке, т. е. количеству тепла, которое нужно отвести от кислорода через стенки трубок для конденсации всего количества поступающего в конденсатор азота. Общий коэффициент теплопередачи принимают: для прямотрубных конденсаторов от 600 до 900 ккал(м2-ч-град), для витых 800 ккал/(м2-ч-град). К полученной расчетом величине поверхности конденсатора прибавляют 10-15% для учета неточностей расчета, влияния загрязнений и т. п.

Для расчета конденсатора пользуются формулой:

                                          (1)

 - поверхность теплообмена, м2;

 - тепловая нагрузка конденсатора, ккал/ кг;

 - общий коэффициент теплоотдачи, ккал/кг);

 - температурный напор в конденсаторе (2 К).

м2

Вывод

В ходе данной курсовой работы приобрели навыки выбора холодильного цикла для воздухоразделительной установки. В ходе материального и теплового расчеты были определены основные потоки и их основные параметры.

Масса пара, поднимающегося в конденсатор:

 

Флегма, стекающая в нижнюю колонну

 

Флегма стекающая в конденсатор из верхней колонны

 

Количество пара, поступающего в верхнюю колону

 

Определены затраты энергии

 

Проведен расчет ректификации и выбрано 22 тарелки для верхней колонны и 12 тарелок для нижней.

Определена теплопередающая поверхность испарителя-конденсатора

м2

Приобретение навыков расчета воздухоразделительных установок способствует становлению личности инженера, как специалиста.

Список литературы

1.      Епифанова В.И. Разделение воздуха методом глубокого охлаждения/ Под ред. В.И. Епифановой, Л.С. Аксельрода. 2-ое изд. М.: Машиностроение, 1979.-367с.

.        Глизманенко Д.Л. Получение кислорода. М.: Химия, 1972, 752с.

.        Архаров А.М . Криогенные системы /Архаров А.М., Беляков В.П., Микулин Е.И. и др. М.: Машиностроение, 1987.-536с.

Похожие работы на - Расчет и проектирование воздухоразделительной установки газообразного кислорода с насосом жидкого кислорода, работающей по циклу высокого давления с простым дросселированием и предварительным фреоновым охлаждением

 

Не нашли материал для своей работы?
Поможем написать уникальную работу
Без плагиата!
Без нейросетей!