Построение автоматической системы управления процессом производства ацетилена

  • Вид работы:
    Курсовая работа (т)
  • Предмет:
    Другое
  • Язык:
    Русский
    ,
    Формат файла:
    MS Word
    1,58 Мб
  • Опубликовано:
    2013-02-15
Вы можете узнать стоимость помощи в написании студенческой работы.
Помощь в написании работы, которую точно примут!

Построение автоматической системы управления процессом производства ацетилена

Пояснительная записка содержит ___ страницу, 3 таблицы, 7 рисунков и иллюстраций.

Целью работы является проверка знаний студента и умение его применять приобретенные навыки. Целью курсовой работы было построение автоматической системы управления процессом производства ацетилена.

В ходе работы над курсовой работой мною были освоены основные принципы построения схем автоматизации, изучены все необходимые методические пособия, публикации, каталоги компаний, производящих приборы для управления производственным процессом.

Для построения АСУ ТП я решил использовать приборы, работающие на электрической линии связи посредством унифицированного сигнала 4-20 мА. Полевые приборы электрической ветви отличаются высокой точностью, быстротой реагирования и, поэтому нашли широкое применение в современных АСУ ТП.

Содержание

 

Введение

1. Технологическая часть

1.1 Закономерности технологического процесса

2. Автоматизация технологического процесса

2.1 Выбор и обоснование параметров контроля и регулирования

2.2 Выбор и обоснование средств контроля и регулирования

Средства автоматизации

Заключение

Список использованной литературы

Введение

Сода - общее название технических натриевых солей угольной кислоты <#"604740.files/image001.gif">

Рисунок 1-. Типовая технологическая схема отделения абсорбции:

1, 2 - напорные баки, 3 - промыватель воздуха вакуум-фильтров; 4 - промыватель газ; 8 - резервуар; 9, 19, 26, 33, 40, 43 - сепараторы; 14 - колонна предварительной карбонизации; 18 - напорный бак; 20 - напорный бак бикарбонатной суспензии; 21 - напорный распределительное корыто промывной жидкости; 27 - вариатор; 28 - транспортер) 31 - 35 - напорный бак известкового молока; 36, 38 - электродвигатели мешалок.

Карбонизация аммонизированного рассола

Процесс карбонизации (насыщения аммонизированного рассола диоксидом углерода), в результате которого образуется гидрокарбонат натрия, является основным процессом содового производства. В отделении карбонизации получают заданное количество содержащей гидрокарбонат натрия суспензии в виде непрерывного материального потока, передаваемого в отделение.

Качество суспензии определяется качеством содержащегося в ней продукта - гидрокарбоната натрия. Очень часто о качестве гидрокарбоната натрия судят по его фракционному составу. Определяющей оценкой качества суспензии является содержание остаточной влаги в гидрокарбонате натрия, полученном фильтрацией этой суспензии в стандартных условиях. Оценку работы карбонизационной колонны можно дать, используя безразмерный технический критерий оптимальности:

È = υс хссвяз (4.2-0. lωс)

υс - расход суспензии, выходящей из карбонизационной колонны, м3/с;

хссвяз - концентрация связанного аммиака в осветленной части суспензии, н. д.;

ωс - содержание остаточной влаги в гидрокарбонате натрия, %.

Чем выше производительность по гидрокарбонатy натрия и меньше остаточная влага в продукте, тем лучше работает карбонизационная колонна, т.е. необходимо стремиться к увеличению абсолютного значения критерия оптимальности.

В результате процесса карбонизации из раствора в осадок выпадает гидрокарбонат натрия, образующийся по реакции

+ NH3 + СО2 + Н2О ↔ NaHCO3 + NH4C1.

Эта реакция характеризует только конечный результат взаимодействия хлорида натрия и гидрокарбоната аммония. В действительности процесс карбонизации протекает гораздо сложнее, и его механизм до настоящего времени окончательно не выяснен.

Процесс карбонизации ведут ступенчато. Вначале аммонизированный рассол обрабатывают газом известковых печей в колонне предварительной карбонизации (КЛИК), затем в первом промывателе газа колонн (ПГКЛ-1) - газами, отходящими из осадительных колонн, и, наконец, - в осадительных колоннах (КЛ), в нижнюю часть которых вводят смешанный газ (65-75 % СО2), а в среднюю часть - газ известково-обжигательных печей.

На первой стадии карбонизации большая часть диоксида углерода связывается в карбамат аммония

NH3 + СО3 → NH2COONH4,который затем гидролизуется

2COONH4 + Н2О ↔ NH4HCO3+NH3,с образованием пересыщенного по НСОз - раствора. Затем из пересыщенного раствора кристаллизуется гидрокарбонат натрия, образующийся по реакции

4HCO3+ NaCl ↔ NaHCO3 + NH4Cl.

Процесс насыщения аммонизированного рассола диоксидом углерода является экзотермическим. Выделяющееся тепло реакции в конечной стадии процесса необходимо отвести, чтобы обеспечить необходимые степени карбонизации раствора и утилизации (использования) натрия.

Температурный режим карбонизационной колонны значительно влияет на процесс образования кристаллов гидрокарбоната натрия. Для получения крупных кристаллов гидрокарбоната натрия правильной формы, которые не забивают фильтрующую поверхность вакуум-фильтров и малорастворимы в процессе фильтрации, необходимо поддерживать сравнительно высокую температуру (60-72°С) в зоне образования и в начальный период роста кристаллов. В процессе дальнейшего роста кристаллов температура уже не оказывает существенного влияния на их размер.

Процесс кристаллизации начинается с образования зародышей в виде очень мелких кристалликов гидрокарбоната натрия, из которых при поддержании нормального технологического режима образуются кристаллы в форме коротких цилиндров - "бочки". При ухудшении процесса кристаллизации образуются кристаллы, имеющие форму длинных цилиндров и склонные к образованию сростков в виде "снопов" (друзы). В этом случае выделяется большое количество мелочи в виде игольчатых кристаллов и бесформенных обломков. Такие кристаллы при фильтрации уплотняются и удерживают в образовавшихся мелких ячейках много влаги, т.е. увеличивается содержание остаточной влаги в гидрокарбонате натрия.

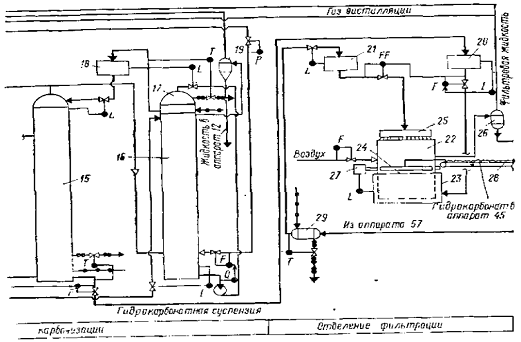
Технологическая схема отделения карбонизации

Аммонизированный рассол из сборника аммонизированного рассола (САР) поступает в колонну предварительной карбонизации (КЛПК), в которую подается также газ известковых печей, содержащий 32-36 % (об.) СО2 при обжиге мела и 38-40% (об.) СО2 при обжиге известняка. Из КЛПК жидкость при температуре 42-46°С направляется в первый промыватель газа колонн (ПГКЛ-1). Сюда же поступает газ из КЛПК и осадительных колонн. В ПГКЛ-1улавливается аммиак, отдутый карбонизующим газом из КЛПК.

За время прохождения жидкости через ПГКЛ-1 ее температура повышается на 5-8°С. Для дополнительного охлаждения жидкости после ПГКЛ-1 предусматривается теплообменник, откуда жидкость поступает в осадительную карбонизационную колонну. В нижнюю часть колонны подается смешанный газ (первый ввод), содержащий диоксид углерода 70-80% (об.), а в среднюю часть - газ известковых печей (второй ввод). Газ из осадительной карбонизационной колонны направляется в ПГКЛ-1, а суспензия - в отделение фильтрации.

Карбонизационные колонны работают сериями, чтобы обеспечить непрерывность потока суспензии, направляемого в отделение фильтрации. Наибольшее распространение получили серии, состоящие из четырех карбонизационных колонн, из которых три работают в качестве осадительных, а одна - колонна предварительной карбонизации.

Аппаратура отделения карбонизации

Карбонизационная колонна КЛ. Она является основным аппаратом отделения карбонизации. КЛ представляет собой цилиндрическую пустотелую колонну диаметром до 3 и высотой до 27 м, состоящую из ряда чугунных бочек или царг. Сверху через штуцер 5 и колонну поступает из ПГКЛ-1 подлежащий карбонизации раствор, а снизу через штуцер 2 и в середине через штуцер 9 - углекислый газ. При работе колонна заполнена раствором до определенного постоянного уровня.

Рисунок 2. Карбонизационная колонна (диаметром 2680 мм): 1 - бочка-база; 2 - штуцер для входа газа; 3-холодильная бочка; 4 - абсорбционная бочка; 5 - штуцеры для входа жидкости; 6-сепарационные бочки; 7 - штуцеры для выхода газа; 8 - барботажная колонна; 9 - штуцер для входа газа; 10 - штуцер для выхода суспензии.

Осуществлению принципа противотока может препятствовать продольное перемешивание жидкости газом по высоте колонны. Чтобы это перемешивание свести к минимуму, между отдельными бочками 4 колонны устанавливают пассеты, или барботажные тарелки 8. Тарелка состоит из днища 2 и перекрывающего его колпака 1.

Барботажные тарелки препятствуют продольному перемешиванию жидкости в колоне и обеспечивают равномерное распределение газа по сечению колонны и способствуют увеличению поверхности контакта между газом и жидкостью.

В верхней части колонны установлены две пустые сепарационные бочки 6, предназначенные для отделения увлекаемых газом брызг жидкости и имеющие водомерные стекла для наблюдения за уровнем жидкости в колонне. Сверху колонна закрыта крышкой, на которой находится штуцер 7 для выхода газа и для установки предохранительного клапана.

В основе карбонизационной колонны установлена бочка-база 1 со сферическим днищем и штуцерами 10 и 2, через которые выводится суспензия бикарбоната натрия и подается компрессором смешанный газ (1-го ввода).

Бочки и барботажные тарелки колонны изготавливают из чугуна. Тонкостенные трубки в холодильных бочках толщиной 6мм делают из углеродистой стали или из специального чугуна, содержащего 0,5% Ni,0,4% Mn,3,3% C и 0,4% Cr.

Содержание Na2CO3 и примесей в соде зависит от состава исходного гидрокарбоната натрия и температуры процесса; последняя определяется обычно температурой выгружаемой соды.

Температурный режим в печах обусловлен как условиями проведения процесса, так и продолжительностью термообработки материала в этих аппаратах. При коэффициенте заполнения барабана 0,3 пребывание материала в содовой ретурной печи составляет около часа, в паровом кальцинаторе - 20-25 мин. Повышение температуры кальцинации в безретурных печах обусловлено, очевидно, комкообразованием при смешении влажного гидрокарбоната натрия с содой. В этих условиях повышение температуры необходимо для завершения процесса кальцинации во всей массе крупных гранул.

2. Автоматизация технологического процесса


2.1 Выбор и обоснование параметров контроля и регулирования


Автоматизация процесса карбонизации. Показателем эффективности процесса карбонизации является степень карбонизации гидрокарбонатной суспензии, которую необходимо поддерживать на заданном значении. На степень карбонизации влияют расходы аммонизированного рассола и газов, содержащих С02 (газ известковых печей, газ / ввода, газ ввода), концентрация С02 в этих газах, степень аммонизации рассола и температура в колоннах 14 и 15.

Расход аммонизированного рассола, поступающего в колонну 14, можно стабилизировать, но при этом нельзя добиться увеличения производительности. Так, с увеличением подачи газов в отделение и повышением концентрации в них С02 появляется возможность поднять производительность отделения при заданной степени карбонизации.

Расход газов, содержащих СО2 и поступающих в отделение, может изменяться, однако должно перерабатываться все количество поступающих газов. Это обеспечивается регулятором давления на вводе газа известковых печей и двухконтурными системами, в которых регулируются расходы газов и II вводов: с коррекцией по давлению. Может изменяться и концентрация СО2 в газах. В соответствии со сказанным осуществляется регулирование расхода выходящей из колонны 15 гидрокарбонатной суспензии с коррекцией по суммарному расходу СО2 содержащегося в газах.

Схема регулирования строится следующим образом. Измеряются расходы газов и вводов, поступающих в колонну 15, и концентрации С02 в этих газах. Сигналы датчиков расходов и концентраций поступают в блоки УМ, и УМ2 для перемножения и далее - в сумматор СМ. Выходной сигнал сумматора подается на регулятор расхода бикарбонатной суспензии. Изменение расхода суспензии вызовет автоматическое изменение подачи аммонизированного рассола в колонну 14. Определенная степень предварительной карбонизации в колонне 14 и промывателе 16 обеспечивается двухконтурными системами, основными регуляторами в которых являются регуляторы рН рассола, выходящего нз этих аппаратов. Степень аммонизации рассола, поступающего в колонну 14t поддерживается постоянной с помощью узлов регулирования отделения абсорбции. Заданная температура в нижней части колонны 14 обеспечивается регулятором температуры с регулирующим клапаном на линии воды, выходящей из холодильника этой колонны. Регулятор температуры в нижней части колонны 14 способствует одновременно стабилизации температурного режима и в промывателе 16. Давление газа известковых печей, поступающего в промыватель 16, стабилизируется. Регулятор температуры рассола перед баком 18 создает определенный температурный режим большей части колонны 15. Наиболее сильное влияние на размер и структуру кристаллов бикарбоната натрия оказывает температура в нижней части колонны 15, где происходит "завязка" кристаллов. Требуемое значение этой температуры обеспечивает регулятор температуры с регулирующим клапаном на линии воды, выходящей из холодильника колонны 15. Материальный баланс по жидкости колонн 14 и 15, промывателя 16, баков 13 и 18 достигается с помощью регуляторов уровня. Все разобранные узлы регулирования обеспечивают получение нужной степени карбонизации бикарбонатной суспензии.

Узлы регулирования остальных процессов данного производства кратко описаны в таблице.

2.2 Выбор и обоснование средств контроля и регулирования


Для того чтобы осуществить аппаратную реализацию проекта нам в первую очередь необходимо учесть следующие факторы влияющие на технологию, безопасность протекающего процесса обжига. В первую очередь, определимся со степенью взрыво- и пожароопасности процесса. Таким образом, используемые приборы не должны производить искру в процессе работы, если осуществляется непосредственный контакт устройства с фазой измеряемой физической величины.

Особое внимание при выборе средств измерения и контроля следует отметить тому, что погрешности, возникаемые при снятии значения и его преобразовании, должны соответствовать технологическим требованиям. Таким образом, при осуществлении контроля над процессом, следует использовать приборы с меньшим значением погрешности, но при этом они должны быть просты в работе и техническом исполнении.

В целях удешевления и упрощения процесса автоматизации производства следует отдавать предпочтение устройствам одной линейки, то есть для измерения одного параметра использовать одинаковые приборы. Это облегчит первоначальную настройку прибора, эксплуатацию и ремонт.

В процессе проектирования АСУ ТП, в данной работе будут использованы электрические средства контроля. Данный способ позволяет заметно сократить номенклатуру используемых приборов и датчиков, по сравнению с пневматической веткой ГСП. В настоящее время широкое распространение получили устройства, работающие с унифицированными электрическими сигналами. Число таких приборов с каждым годом растет, а точность их работы намного выше, чем у аналогичных пневмоустройств.

Описание схемы будет следующим. Приборы устанавливаются по месту. Для регулирования контуров регулирования температуры используются термопары и специализированные ПИД-регуляторы, предназначенные для работы с термоэлектрическими преобразователями. Все остальные приборы работают на унифицированных электрических сигналах, например - 4-20 мА. Для индикации и регистрации данных используется вторичный прибор - промышленный регистратор, который устанавливается в контурах измерения температуры и концентрации кислорода.

Измерение температуры будет осуществляться при помощи отечественных термопар ТХК-0193 производства ПГ "Метран".

Рисунок 3 - Преобразователь термоэлектрический ТХК-0193-01Т

Термопара это такой элемент, который преобразовывает перепад температуры в электрическую энергию и наоборот прямым способом. Температуру она не показывает, а преобразовывает перепад температур между холодным и горячим спаем в электродвижущую силу перенося при этом тепловую энергию от горячего спая к холодному.

Диапазон измеряемых температур составляет 0.600°С с погрешностью, не превышающую ±1,5°С.

Для преобразования электрического сигнала, поступающего от термопары используют нормирующий преобразователь НТП-2.05.1.2, предназначенный специально для термоэлектрический преобразователей типа К.

Рисунок 4 - Нормирующий электрический преобразователь НТП-2.05.1.2

Основные параметры которого представлены в таблице 1:

Таблица 1 - Технические характеристики нормирующего электрического преобразователя НТП-2.05.1.2

Характеристика

Значение

Основная погрешность, %

0,25

Диапазон измерения,°C

-50…+1000

Выходной аналоговый сигнал, мА

4 - 20

Напряжение питания, В

12,5…30

Потребляемая мощность, ВА

0,6

Температура окружающего воздуха

-10. +50

Степень защиты от воды и пыли по ГОСТ 14254

IP54

Габаритные размеры

94х65х57; монтаж настенный


Для регистрации, хранения и индикации показаний измеряемых величин будем пользоваться промышленными регистраторами данных типа PMS-100-R.

Промышленный регистратор данных предназначен для измерения, регистрации и отображения собранных данных по измерениям. Результаты измерений могут отображаться в различном виде (цифровом, аналоговом, графическом) как по единичному каналу, так и серией показаний по группе каналов. Регистратор содержит 4 или 8 различных измерительных входов. Дополнительно в устройство встроено 2 или 4 дискретных входа, к которым можно подводить сигнал активирующий или останавливающий регистрацию по выбранному каналу. Энергонезависимая память объемом 4 МВ позволяет запомнить до 800 000 записей. Регистратор может работать как автономно, так и в сети устройств подключенных к РС, на котором установлено ПО "Архив". Трансмиссия осуществляется через гальванически изолированный интерфейс RS-485 работающий в стандарте MODBUS RTU. С уровня ПО компьютера реализован просмотр измеряемых величин в реальном времени, архивных данных и полной конфигурации устройства.

-       от 4 до 8 универсальных измерительных входов;

-       2 или 4 дискретных выхода;

-       2 релейных выхода;

-       регистрация измеряемых сигналов, состояний дискретных входов и событий;

-       два независимых аварийных порога для каждого измерительного входа;

-       цифровое и графическое отображение результатов измерений и архивных данных;

-       подсвечиваемый графический дисплей 128 × 64 сегментов;

-       9-ти кнопочная клавиатура с быстрым доступом к архиву данных и опциям устройства;

-       гальванически изолированный интерфейс RS-485;

-       напряжение питания 85.260 В переем. тока или 24 В пост. тока.

Рисунок 5 - 8-канальный регистратор PMS-100-R

Расход и давление измеряются дифференциальным датчиком давления Сапфир-22МП-ДД.

Рисунок 6 - Преобразователь дифференциального давления Сапфир-22МП-ДД

Преобразователи предназначены для работы с вторичной регистрирующей и показывающей аппаратурой, регуляторами и другими устройствами автоматики, машинами централизованного контроля и системами управления, работающими от стандартного входного сигнала 0-5 или 0-20 или 4-20 мА/ постоянного тока.

Измерение избыточного давления будет производиться преобразователем той же серии Сапфир-22МП типа ДИ.

Таблица 2 - Технические характеристики датчика перепада давлений Сапфир-22МП-ДД.

Характеристика

Значение

Диапазон измерения давления, кРa

-0,1.100

Верхний предел измерения давления до, МРa

100

Выходной сигнал, mA

4 - 20/ 20 - 4; 0 - 5/5 - 0; 0 - 20/20 - 0

Питание датчиков с выходным сигналом 0 - 5/5 -0; 0 - 20/20 - 0 mA, В

36 ± 0,72

Питание датчиков с выходным сигналом 4 - 20; 20 - 4 mA, В

15.42

Сопротивление нагрузки для датчиков с сигналом 0 - 5/5 - 0 ma, kOm*

2,5

Сопротивление нагрузки для датчиков с сигналом 0 - 20/20 - 0 ma, kOm

1,0

Диапазон рабочих температур (°C)

 - 40…+ 80**

Относительная влажность окружающего воздуха (% при 35°C)

95

Материал исполнения мембраны

36НХТЮ / ВТ9 (titan)

Материал фланцев, пробок, корпуса блока (сталь)

12Х18Н10Т

Степень защиты от воды и пыли

IP65

Предел основной допускаемой погрешности от γ, %

± 0,15; 0,25; 0,5

Дополнительная температурная погрешность от γ, на 10°C

Вариация выходного сигнала, % от γ

0,5

Масса, kg

2,6.12,1


Для управления исполнительными механизмами контуров расхода, давления и температуры применяются универсальные двухканальные программные ПИД-регуляторы ТРМ151

Функциональные возможности прибора ОВЕН ТРМ151

-       Один или два канала программного пошагового регулирования

-       Два встроенных универсальных входа и два выхода

-       Автонастройка ПИД-регуляторов по современному эффективному алгоритму

-       Режим ручного управления выходной мощностью регулятора

-       Линейка стандартных модификаций для наиболее распространенных технологических процессов

-       Широкие возможности конфигурирования с ЭВМ или с передней панели прибора:

-       Программы быстрого старта, разработанные специально для каждой модификации

-       Возможность быстрого доступа к уставкам при программировании прибора с передней панели

Наличие двух универсальных входов в регуляторе позволяет ему управлять соотношением расходов в системе.

управление контроль регулирование прибор

Рисунок 7 - Универсальный ПИД-регулятор ОВЕН ТРМ151

Управляющий сигнал подается на клапан запорно-регулирующий 25ч945п однодроссельный фланцевый с электрическим исполнительным механизмом.

Средства автоматизации

Спецификация на средства КИП и А


Таблица 3 - Спецификация на средства КИП и А

№ позиции

Наименование и краткая характеристика прибора

Тип прибора

Количество

Завод изготовитель

Примечание

2-2, 4-2, 5-2, 5-4, 5-6, 6-2, 7-3, 8-2, 9-2, 10-2, 10-7, 11-2, 11-4, 14-3, 14-6, 14-9, 15-3, 22-9, 24-2, 26-3, 27-3, 27-6, 27-9

Промышленный регистратор данных

PMS-100-R

23

ООО "АПЛИСЕНС", г. Москва

 

2-1, 4-1, 5-1, 5-3, 5-5, 6-1, 8-1, 9-1, 11-1, 11-3, 12-1, 17-1, 17-4, 18-1, 19-1, 20-1, 20-4, 21-1, 21-3, 23-1, 24-1, 31-1, 32-1

Датчик перепада давлений

Сапфир-22МП-ДД

 21

ОАО "Теплоконтроль", г. Казань

 

7-2, 10-2, 10-6, 14-2, 14-5, 14-8, 15-2, 22-2, 22-5, 22-8, 26-2, 27-2, 27-5, 27-8

Преобразователь электропневматический ЭП-3241

 ЭП-3241

 14

ОАО "Саранский приборостроительный завод", г. Саранск

 

5-2, 5-4, 5-6, 6-2, 7-3, 8-2, 9-2, 10-3, 10-7, 11-2, 11-4, 12-2, 13-2, 13-5, 14-3, 14-6, 14-9, 15-3, 17-2, 17-5, 18-2, 19-2, 20-2, 20-5, 21-2, 21-4, 22-3, 22-6, 22-9, 23-2, 24-2, 25-2, 26-3, 27-3, 27-6, 27-9, 28-2, 29-2, 31-2, 32-2

Вторичный прибор со станцией управления

ПР10.1

48

"Тизприбор", г. Москва

 

3-1, 13-1, 13-4, 25-1, 29-1

Уровнемер буйковый пневматический

УБ-76-1И

5

ООО "ТД Автоматика", г. Смоленск

 

1-3, 2-3, 3-3, 4-3, 6-3, 7-4, 8-3, 10-8, 13-3, 13-6, 15-4, 17-3, 17-6, 18-3, 19-3, 20-3, 20-6, 24-3, 25-3, 29-3, 31-3, 32-3

Универсальный ПИД-регулятор "ОВЕН"

ОВЕН ТРМ151

23

"Овен", г. Москва

 

7-1, 10-1, 10-5, 14-1, 14-4, 14-7, 15-1, 22-1, 22-4, 22-7, 26-1, 27-1, 27-4, 27-7

Преобразователь нормирующий

НТП-2.05.1.2

14

"Овен", г. Москва

 

 


Заключение


В данной работе я изучил основы автоматизации технологических процессов. Научился правильно выбирать параметры и средства контроля, управления, сигнализации и блокировки с учетом всех факторов.

Понял, что конкретные виды автоматических устройств нужно выбирать с учетом особенностей объекта управления. В первую очередь принимать во внимание такие факторы, как пожаро- и взрывоопасность, агрессивность и токсичность сред, число параметров, участвующих в управлении, и их физико-химические свойства, а также требования к качеству контроля и регулирования.

-       для контроля и регулирования одинаковых параметров технологического процесса следует применять одинаковые автоматические устройства, что облегчает их приобретение, настройку, ремонт и эксплуатацию;

-       следует отдавать предпочтение автоматическим устройствам серийного производства;

-       класс точности приборов должен соответствовать технологическим требованиям;

-       для местного контроля рекомендуется применять простые и надежные приборы;

На основе полученных знаний, в своей работе я решил использовать недорогие приборы фирм "Овен", "Теплоприбор", "Теплоконтроль", "Овен" и др. Продукция данных фирм уже длительное время успешно используются на промышленных предприятиях нашей страны и зарекомендовали себя как надежные и простые в использовании приборы.

Список использованной литературы


1        Голубятников В.А. Автоматизация процессов в химической промышленности /В.А. Голубятников, В.В. Шувалов. - М.: Химия, 1972. - 248 с.

2       Технические измерения и приборы: учебно-методическое пособие к курсовому проектированию / Е.В. Попова; УГНТУ. - Уфа: Изд-во Уфимского государственного нефтяного технического университета, 2008. - 60с.

         Проектирование систем автоматического контроля и регулирования: учебное пособие / А.В. Волошенко, Д.Б. Горбунов; Томский политехнический университет. - Томск: Изд-во Томского политехнического университета, 2011. - 108 с.

         Кузьмин С.Т. Липавский В.Н. Смирнов П.Ф. Справочник - промышленные приборы и средства автоматизации в нефтеперерабатывающей и нефтехимической промышленности. - М.: Химия, 1987. - 272 с.

         Каталоги приборной продукции российских и зарубежных заводов.

Похожие работы на - Построение автоматической системы управления процессом производства ацетилена

 

Не нашли материал для своей работы?
Поможем написать уникальную работу
Без плагиата!
Без нейросетей!