Паливовимірювальна система пасажирського літака середньомагістральних ліній. Розробка вимірювальної схеми паливовимірювальної системи
Паливовимірювальна
система пасажирського літак середньомагістральних ліній (комплексна тема).
Розробка вимірювальної схеми паливовимірювальної системи
Вступ
В даний час цивільна авіація відіграє велику роль і набуває
все більших і більших масштабів у виконанні багатьох різноманітних задач для
задоволення потреб людства. Устаткування сучасних повітряних суден (ПС)
дозволяє вирішувати складні навігаційні задачі, підвищується безпека й
економічність польотів, але вимагає високої кваліфікації інженерно-технічного
складу при обслуговуванні.
Однією з найважливіших вимірювальних систем на ПС є
паливомір, що визначає запас палива в баках. Паливоміри літаків цивільної
авіації це аналогові вимірювальні системи, точність яких вже не завжди
задовольняє пропонованим вимогам. Рішення питань підвищення точності і
надійності паливомірів можливо при переході до цифрових систем вимірювання і
відповідних алгоритмів обробки вимірювальних сигналів за допомогою цифрових
ЕОМ. Застосування цифрових методів обробки сигналів додатково забезпечує великі
можливості вбудованого контролю параметрів вузлів і елементів. Це дозволяє
прийти до обслуговування авіаційної техніки по стану.
У даному дипломному проекті розроблена схема побудови
цифрового паливоміра для перспективних цивільних літаків, розраховані деякі
його вузли. Паливомір має кращі економічні і ергономічні показники, підвищену
надійність. Розробка і впровадження паливоміра відповідає сучасній концепції
бортового авіаційного устаткування.
Відповідно до завдання в дипломному проекті основна увага
приділена розробці вимірювальної схеми паливоміра і його датчиків.
1. Принципи побудови бортових паливомірів
.1 Призначення і функції паливомірів
Для вимірювання запасу і витрати палива на борту літального
апарата (ЛА) застосовують паливоміри і витратоміри, що разом із системами
вимірювання тиску палива і сигналізаторами потоку і роботи насосів контролюють
паливну систему сучасного літака.
Крім того, паливовимірюючі системи здійснюють керування
порядком заправлення і вироблення палива з баків (групи баків), а також
забезпечують правильне положення центра ваги ЛА в польоті системами автоматики,
вбудованими в паливомір, або окремими пристроями-сигналізаторами рівня.
Вимірювання запасу і витрати палива має здійснюватися методами
і засобами, що дозволяють оцінити дійсну кількість палива на різних етапах
польоту з достатньою точністю і стабільністю.
Таким чином, паливовимірювальна система на борту літака
виконує наступні функції:
вимірює кількість палива, заправленого на землі, кількість
палива в польоті;
сигналізує про максимально доступний рівень палива в баках і
рівні палива, що відповідають аеронавігаційному запасу,
сигналізує про працездатність паливовимірювальної системи;
керує порядком заправлення ЛА паливом, порядком виробітку
палива по заданій програмі, положенням центра ваги ЛА;
обчислює, на основі інформації про запас палива завантаження
ЛА у повздовжньому і поперечному напрямку, фактичне положення центра ваги;
сигналізує про наявність аварійної течі палива з паливної системи.
В основу створення пристроїв, що вимірюють запас палива,
можуть бути покладені різні фізичні явища і залежності, прояв яких однозначно
зв'язаний з запасом палива на борту ЛА. В даний час запас палива визначається
за рівнем його в паливних баках.
Вимірювання рівня рідини полягає в перетворенні поточного
значення рівня у відповідне значення вихідного параметра рівнеміра кута
повороту стрілки показника, число на цифровому табло і т.д. Процес
перетворення, як правило, складний, тому що вхідний параметр рівнеміра потерпає
послідовно цілий ряд перетворень в інші проміжні величини.
1.2 Електроємнісний метод визначення запасу палива
Електроємнісний метод є основним методом безперервного
визначення запасу палива на борту ЛА.
Сутність методу зводиться до вимірювання електричної ємності
датчиків, що розміщені у паливних баках і являє собою повітряний конденсатор,
набраний з коаксиально розташованих труб.
При заповненні бака паливом електрична ємність датчика
змінюється внаслідок того, що діелектрик, що знаходиться в просторі між
обкладками (трубами) конденсатора (датчика), змінюється: у заповненій частині
бака між трубами датчика знаходиться паливо, в незаповненій - повітря. По
електричній ємності датчика можна судити про рівень палива в баці.
Ескіз паливного бака з двохтрубним ємнісним датчиком на мал.
1.1.
Мал 1.1
Електрична ємність такого датчика визначається формулою
де К - постійний коефіцієнт,в - діелектрична проникність
повітря,
Еt - діелектрична проникність палива,
- довжина частини датчика не заповнена паливом,
- довжина частини датчика , заповнена паливом,
- зовнішній діаметр внутрішньої труби,
- внутрішній діаметр зовнішньої труби.
При заправленні бака паливом ємність датчика буде плавно
мінятися від свого початкового значення (бак порожній)
до свого максимального значення
Описаний метод має похибки, головна з причин яких є зміна
діелектричної проникності палива в залежності від температури і від сорту
залитого палива.
З метою зменшення похибки в сучасних паливомірах
використовуються спеціальні датчики-компенсатори, що видають у схему
вимірювання кількості палива сигнал, пропорційний температурній методичній
похибці.
Іншою причиною похибки є опір витоку ємнісних датчиків. При
роботі електроємнісних паливомірів на низькій частоті опір конденсаторних
датчиків великий, а при підвищенні частоти живлення опір конденсатора падає і
шунтуюча дія опору витоку позначається менше. Тому для електроємнісного
паливоміра застосовують підвищену частоту для ослаблення впливу струмів витоку
між конденсаторними трубами через ізолюючі елементи, на яких осідають
гігроскопічні парафіносмолисті опади.
1.3 Похибки електроємнісних паливомірів
Аналіз структури і досвід проектування й експлуатації
паливовимірюючих систем показує, що точність вимірювання кількості палива в
першу чергу залежить від структури побудови паливної системи ЛА. У тих
випадках, коли в польоті передбачається визначений порядок вироблення палива
через видаткові баки, кількість палива, особливо при використанні
аеронавігаційного запасу, вимірюється з підвищеною точністю. Якщо паливна
система побудована за принципом почергової подачі палива в двигуни з інших груп
баків або для забезпечення центрування передбачене перекачування палива з одних
груп баків в інші, точність вимірювання кількості в ряді випадків погіршується.
Тривалі спостереження за технічним станом паливовимірюючих
систем на літальних апаратах у процесі їх багаторічної експлуатації дають
підставу сказати, що з часом паливовимірюючі системи стають нестабільними
внаслідок випадання на елементах паливовимірювальної системи, тяжкоростворюємих
смол і опадів, які знаходяться в паливних баках, також зниження ізоляційних
властивостей сполучних ліній.
В даний час, у зв'язку з підвищенням вимог по забезпеченню
безпеки польотів, рентабельності перевезень, зниженню трудомісткості і вартості
обслуговування паливовимірювальних систем зникла необхідність підвищення їхніх
технічних характеристик, так як основним резервом зниження маси ЛА є зменшення
кількості даремно перевезеного палива, що заправляється понад аеронавігаційного
запасу.
Однак застосування різних конструкцій кесонних баків, нових
сортів палива, різних типів присадок у сполученні з підвищеним експлуатаційним
діапазоном температур значно ускладнює цю задачу, тому що електропровідність
вимірюваного середовища збільшується у процесі польоту, у паливо попадає велика
кількість конденсату, що приводить до більш інтенсивного утворення смол і
опадів.
Зазначені явища в сукупності з інтенсивним старінням ізоляції
сполучних ліній приводить до зміни параметрів каналів вимірювання і значно
збільшують похибку паливомірів. Проведені дослідження показали, що точність і
стабільність вимірювання кількості палива в польоті можуть бути підвищені
наступними способами:
комплексним проектуванням паливної системи і паливо
вимірювальної системи ЛА, раціональною побудовою їхніх структур для
забезпечення підвищення точності вимірювання;
використанням паливних баків як градуйованих резервуарів, тобто
виключенням із загального каналу вимірювання похибки, яка викликана схемою
вимірювання баків, паливо з яких вироблено, і автоматичним коректуванням
показань витратоміра в польоті;
створенням вимірювальних систем, здатних зменшити вплив
сукупності факторів, що погіршують точність і стабільність показань існуючих
паливовимірювальних систем.
В даний час проектування паливовимірювальних систем разом із
градуїровочною кривою паливного бака звичайно задається і похибка виготовлення
паливного бака (у більшості випадків ±1% від його повного обсягу). Однак при
серійному виробництві технологічне устаткування забезпечує виготовлення
паливного бака з конкретною визначеною точністю.
Таким чином, без переключення каналів при вимірюванні
сумарного запасу палива на літаку або вимірювання, що приходиться на двигун
похибка вимірювання дискретного зменшується в міру вироблення палива з баків.
Зазначений метод ще більш ефективний для коректування
показань сумуючого витратоміра в польоті, так як останній накопичує похибку по
мірі виробітку палива.
В існуючих структурах паливовимірювальних систем у ряді
випадків похибка вимірювання кількості палива на останніх етапах польоту,
збільшується внаслідок збільшення похибки вимірювальних мостів банків, паливо з
яких вироблено.
Збільшення похибки відбувається через осідання на деталі
електроємнісних датчиків і сполучну лінію конденсату, а в ряді випадків і
внаслідок відмовлення елементів вимірювального моста.
Для підвищення точності вимірювання кількості палива,
особливо на останніх етапах польоту, при раціональній структурі побудови
паливної системи доцільно вимірювальний міст бака після вироблення з нього
палива відключити від сумарної схеми вимірювання.
У цьому випадку канал вимірювання порожнього бака видає в
сумарну схему вимірювання нуль-сигнал, що буде відповідати повному виключенню
зі схеми вимірювання похибок датчиків пустих баків і їх сполучних ліній.
Розглянуті вище системи паливовимірювань передбачають застосування
градуїровочних залежностей перетину бака від його обсягу в статичних умовах. У
дійсності рівень палива залежить від положення літака в просторі, його
прискорень і крутки крила. Збільшення відношення маси палива до маси
комерційного навантаження, а також вимоги до вимірювання і керування
центруванням надзвукових транспортних літаків поставили задачу зменшення
похибки вимірювання запасу палива ±0,5 %. З цією метою на борту ЛА повинний
встановлюватися обчислювач, що визначає похибки паливоміра в конкретних умовах
польоту, а показання паливоміра повинні відповідно коректуватися.
1.4 Паливоміри літаків ЦА
На сучасних літаках ЦА встановлюються паливоміри різного типу
і модифікацій, що відрізняються своїми технічними і метрологічними
характеристиками, але практично всі паливоміри основані на електроємнісному
методі визначення кількості палива в баці.
Нижче приведений короткий опис паливомірів деяких типів. У
відповідності з задачею дипломного проекту основна увага приділена схемам
вимірювання кількості палива.
1.4.1 Електроємнісний паливомір СЕПС призначений для
- вимірювання сумарного запасу палива в трьох групах баків на
кожен двигун роздільно;
вимірювання запасу палива в кожній групі баків;
автоматичного керування витратою палива;
автоматичного керування заправленням баків паливом;
сигналізації залишку.
СЕПС дає правильні показання тільки в лінії горизонтального
польоту. Основна похибка паливоміра не більш ±5%, а в умовах підвищеної
вологості (95...98%) при температурі 40°С не перевищує ±8% від номінального
значення шкали показового приладу.
Принцип роботи електроємнісного паливоміра заснований на
вимірюванні електричної ємності датчика-конденсатора, що міняється при зміні
запасу палива. Датчики паливоміра, встановлені вертикально в паливні баки
літака, складаються з декількох коаксіально розташованих і электрично ізольованих
труб з повітряним зазором між ними. В міру заповнення баків паливом
заповнюється також і зазор між трубами. Так як діелектрична проникність повітря
і палива різні, то вимірювання рівня палива в зазорах приводить до зміни
електричної ємності датчиків. Якби діелектрична проникність палива була
величиною постійною, то показання паливоміра в кожний момент вимірювання
залежали б тільки від обсягу палива в баці.
Вимірюючи мінливу електричну ємність датчиків, тим самим
вимірюють запас палива в баках паливної системи літака у вагових одиницях.
Вимірювання електричної ємності датчиків відбувається за допомогою
вимірювального моста змінного струму, одним плечем якого є ємність датчика.
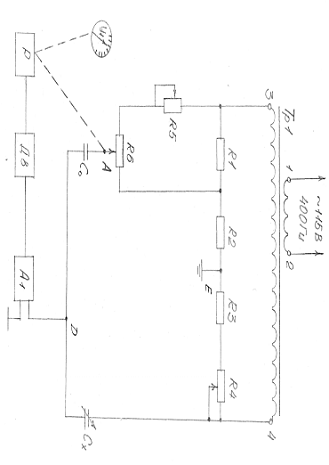
Функціональна електрична схема вимірювального моста
паливоміра приведена на мал.1.2.
Живлення вимірювального моста здійснюється від вторинної
обмотки 3-4 трансформатора, на первинну обмотку 1-2 якого подається змінна
напруга 115В, 400 Гц. Вимірювальний міст складається з двох плечей,
представлених активними опорами у виді резисторів Р4 і Р1 (одне плече) і
резисторів Р6, Р5, Р2, Р3 (друге плече), і з двох плечей, представлених
ємнісними опорами (конденсатора С0- третє плече і датчика конденсатора Сх -
четверте плече). Ємність С0 дорівнює початковій ємності датчика (сухого).
Коли міст знаходиться в рівновазі, різниця потенціалів його
вершин Е D дорівнює нулю. Як тільки ємність датчика зміниться внаслідок зміни
рівня палива в баці, потенціал вершини D щодо вершини Е зміниться, і різниця
потенціалів між вершинами Е и D буде прикладена до входу підсилювача. З виходу
підсилювача напруга надходить на керуючі обмотки двигуна, ротор якого,
обертаючи, приводить повзунок резистора Р6 у таке положення, при якому різниця
потенціалів між вершинами Е і D знову стає рівною нулю.
Разом із движком резистора Р6 переміщується стрілка
показового приладу, жорстко скріплена з движком.
При початковому значенні ємності датчика Сх=С0 міст реостатом
Р4 відрегульований таким чином, що його рівновага настає тоді, коли повзунок
резистора Р6 знаходиться в одному з крайніх положень, а стрілка приладу, що
показує, на нульовій відмітці шкали.
При зміні електричної ємності датчика до значення Сх=2С0 (що
відповідає бакам, цілком заправленим паливом) міст резистором Р6 регулюється
так, щоб його рівновага наступала тоді, коли движок резистора Р5 буде
знаходитися в іншому крайньому положенні, а стрілка приладу, на відмітку шкали,
що відповідає залитій кількості палива. При наявності визначеного запасу палива
в баках стрілка приладу, що показує, зупиниться на відповідній відмітці шкали,
відградуйованій у вагових одиницях (кг). Формула, яку обчислює прилад при
вимірюванні запасу палива, має вигляд:
де Р- показання паливоміра в кг;коефіцієнт
пропорційності, K= 0,24;
- коефіцієнт пропорційності між ємністю датчика і кількістю
палива в баці;
-рівень палива в баці;
- діелектрична пропорційність палива;
- внутрішній діаметр зовнішньої труби;
- зовнішній діаметр внутрішньої труби.
Мал 1.2
Достоїнством схеми, що застосовується можна вважати малі
методичні похибки через зміну напруги і частоту джерела живлення.
До недоліків схеми можна віднести:
низьку точність вимірювання малих значень ємностей, тому для
підвищення точності застосовують датчики з великою кількістю труб, що у
підсумку приводить до нового недоліку-збільшенню розмірів і маси датчика;
наявність реактивних і активних елементів у схемі моста при його зрівноваженні
вимагає регулювання двох параметрів; регулювання тільки одного з них, хоча і
спрощує процес настроювання, але призводить до неповного зрівноваження і появи
додаткових похибок.
1.4.2 Автомат центрування з паливоміром АЦП призначений для
- автоматичного балансування літака при виробленні палива з
витримкою рівності кількості палива в лівій і правій консолях крила;
вимірювання сумарної кількості палива;
вимірювання кількості палива роздільно в лівій і правій
консолях крила;
сигналізації аварійного залишку палива в лівій і правій
консолях крила роздільно від двох сигналізаторів рівня.
Основна похибка вимірювання кількості палива при нормальних
умовах не перевищує ±2% від номінального значення шкали приладу, що показує.
Похибка вимірювання кількості палива в робочих умовах не
перевищує ±8%. Функціональна електрична схема вимірювання кількості палива
приведена на мал.1.3. Вимірювання ємності датчиків виробляється вимірювальним
мостом змінного струму.
Живлення схеми моста здійснюється від вторинної обмотки
трансформатора Т1, на первинну обмотку якого подається напруга 115 В, частотою
400 гц. У два мости входять активні опори Р1, Р2, Р3, Р4 і в два інші конденсатори:
С0-конденсатор постійної ємності, і Сх - ємнісний датчик.
При початковому значенні ємності датчика Сх =С0 (що
відповідає порожньому баку) міст за допомогою реостата Р4 відрегульований таким
чином, що його рівновага настає тоді, коли движок потенціометра відпрацювання
Р2 знаходиться в крайньому нижньому положенні.
При максимальному значенні електричної ємності датчика, що
відповідає цілком залитому баку, міст регулюється за допомогою реостата Р1
таким чином, щоб у стані рівноваги движок потенціометра Р2 знаходився в
крайньому верхньому положенні. Коли міст знаходиться в стані рівноваги напруга
на його вихідній діагоналі СД дорівнює нулю. Як тільки ємність датчика
зміниться, в наслідок зміни рівня палива в баці, рівновага моста порушиться, і
потенціал вершини "Д" щодо вершини "З" зміниться. Виникає
напруга небалансу моста, що подається на вхід підсилювача А1. Посилена напруга
надходить на керуючу обмотку електродвигуна М1, вісь якого зв'язана через
редуктор з движком потенціометра відпрацьовування Р 2. Движок потенціометра Р2
переміщений у таке положення, при якому напруга між вершинами Д і З стає рівна
нулю. Таким чином, кожному рівню палива відповідає визначене положення движка
потенціометра відпрацювання Р2, з віссю електродвигуна І зв'язані також движки
потенціометрів Р7 і Р8, що підживлюються напругами, пропорціональними повному
запасу вимірюваного палива, від вторинних обмоток трансформатора Т1. Напруги,
пропорційні кількості палива у баці, з цих потенціометрів надходять відповідно
в схему вимірювання кількості палива та у схему автомата центрування.
В схемі вимірювання кількості палива напруга З/у знята з
виходу потенціометра Р7, вимірюється за допомогою компенсаційної схеми, що
включає в себе вторинну обмотку трансформатора ТЗ, потенціометр
відпрацьовування К в, підсилювач А2 і двигун М2.
На потенціометр Р2 подається напруга, що дорівнює за
значенням напрузі на потенціометрі Р7. При рівних значеннях напруг на
потенціометрах Р7 і Р9 система знаходиться в стані рівноваги, і сигнал на вході
підсилювача А2 відсутній. При зміні напруги на потенціометрі Р7 внаслідок зміни
рівня в баці між точками Е і F виникає напруга розбалансу, що буде прикладена
до входу підсилювача А2.
Підсилена напруга з виходу А2 подається на керуючу обмотку
двигуна М2, що переміщує движок потенціометра Р9, доти, поки не зрівноважить
напруги U1 і U2. Крім того, на осі ротора двигуна розташована стрілка приладу,
яка показує, що також переміщається при зміні кількості палива в баці.
Шкала градуюється в кг, і по положенню стрілки судять про
кількість залитого палива. Зміна діелектричної проникності палива при зміні
температури або сорту палива викликає деяку зміну ємності датчика, внаслідок
чого на вихідній діагоналі СД вимірювального моста виникає "напруга
помилки". Це приводить до неправильного висновку про вимірювання кількості
палива. Схема компенсації являє собою найпростіший чотириплечий міст, два плеча
якого складають дві напів - обмотки трансформатора Т2, третім плечем служить
ємнісний датчик -компенсатор Ск, постійно занурений у паливо, і четвертим
плечем є конденсатор Сэ, ємність якого дорівнює ємності датчика конденсатора,
зануреного в нормальне для даної градуїровки паливо (при нормальних умовах).
Регулювання моста здійснюється резистором Р11 таким чином,
щоб компенсаційний міст у нормальних умовах знаходився в стані рівноваги.
Повної компенсації похибки можна досягти, якщо вихідна
напруга компенсаційного моста буде залежати від діелектричної проникності та
від кількості палива. Компенсаційний міст живиться напругою, яка знімається з
потенціометра Р6, вісь якого механічно зв'язана з віссю привода стрілки
приладу, що показує.
Виходи вимірювального і компенсаційного мостів з'єднані
паралельно, тому на вхід підсилювача А1 надходить сигнал, у якого "напруга
помилки" скомпенсована.
1.4.3 Система керування і вимірювання палива СКВП призначена
для
- вимірювання запасу палива в кожному баці;
вимірювання сумарного запасу палива на об'єкті одночасно з
вимірюванням запасу палива по баках;
автоматичного керування порядком витрати палива;
автоматичного керування закриттям заправних кранів;
сигналізації критичного залишку палива;
автоматичного вирівнювання запасу палива між баками 2(лівий і
правий) і 3 (лівий і правий)
видачі сигналів про сумарний запас палива в літаковий
покажчик(ЛП);
видачі інформації про сумарний запас палива в бортову
апаратуру реєстрації.
Основна похибка вимірювальної частини системи для лінії
горизонтального польоту при нормальних умовах не більше ±2% від кінцевого
значення шкали показника. Похибка для лінії горизонтального польоту при роботі
в умовах, відмінних від нормальних не більше ±4% від кінцевого значення шкали
показника.
Спрощена функціональна схема вимірювання вагового запасу
палива системи СКВП приведена на мал. 1.4.
Схема являє собою міст змінного струму, що містить три
електроємнісних плеча:
плече датчика (Сд),
плече порівняння (З0)
плече відпрацьовування (Свідпр).
Плече датчика перетворить електричну ємність датчика в
пропорційне значення струму Ід плеча датчика. Так Іо плеча порівняння
забезпечує зрівноважування початкового струму Ідо у плечі датчика, що
відповідає відсутності палива. Струм плеча відпрацьовування Івідпр забезпечує
зрівноважування збільшення струму ∆Ід у плечі датчика, пропорційного
ваговому запасу вимірюваного палива. Для виключення температурної похибки
електричної ємності датчик живиться від джерела напруги, що залежить від
температури палива.
Мал 1.4
Залежність від температури палива забезпечується така, при
якій відбувається компенсація температурної похибки електричної ємності
датчика, тобто рівність по величині і протилежність за знаком відносяться до
збільшення ємності датчика і напруги живлення плеча датчика.
Живлення плеча відпрацьовування забезпечується від движка
потенціометра відпрацьовування, напруга на якому не залежить від температури
палива.
Кут повороту движка потенціометра відпрацьовування (напруга
живлення плеча відпрацьовування) є вихідним параметром схеми вимірювання і
пропорційно ваговому запасу вимірюваного палива.
Рівновага мостової схеми забезпечується при рівності нулю
його вихідної напруги (струму).
Де
- збільшення електричної ємності, викликане наявністю
вимірюваного палива.
Функціональна схема вимірювання вагового запасу палива
приведена на мал. 1.5.
Напруга живлення складається з двох складових Uп та ∆Uп.
Перша складова Uп, що не залежить від температури палива, надходить у плече
вимірювального електричного моста безпосередньо від обмотки трансформатора Т2.
Друга складова ∆Uп, залежна від температури палива, надходить у ланцюг живлення
електроємнісного моста з виходу компенсаційного пристрою, виконаного по
мостовій резисторній схемі, в одне з пліч якого включений датчик температури
палива Р3 термометр опору. Резисторний міст живиться від допоміжної обмотки
трансформатора й урівноважений при нормальній температурі палива.
Мал 1.5
Первинна обмотка трансформатора Т2 живиться від вихідної
обмотки трансформатора підвищеної частоти Т1 через потенціометр регулювання
максимуму - Р1.
Живлення плеча відпрацьовування Свідпр забезпечується з
движка лінійного потенціометра Рвідпр підключеного до обмотки трансформаторної
частоти Т1.
Вихід вимірювальної мостової схеми підключений до входу
слідкуючої системи, що забезпечує автоматичне урівноважування вимірювальної
мостової схеми.
Потенціометр Р6 регулювання нуля забезпечує підгонку плеча
відпрацьовування (С0), що врівноважує початковий струм плеча датчика, що
відповідає відсутності палива.
Потенціометр Р1 регулювання максимуму забезпечує для кожного
каналу вимірювання регулювання показань покажчика.
1.4.4 Приведений опис паливомірів, що використовуються на
літаках цивільної авіації показує, що вони мають той самий принцип дії і
подібні електричні схеми примирительної частоти, що виконується на основі
аналогових РС - мостів з електромеханічним автоматичним зрівноважуванням
Поліпшити метрологічні характеристики експлуатованих
паливомірів на колишній елементній базі не представляється можливим, тому
необхідна побудова паливомірів на базі цифрових вимірювальних пристроїв,
цифрової обробки результатів вимірювання за допомогою ЕОМ. Цифрові пристрої і
цифрова обробка інформації в бортових системах керування, вимірювання в
контролі знаходять усе більш широке застосування. Крім розширення складу систем
літаків, керованих за допомогою ЕОМ, останнім часом намітилася тенденція
комплексування задач, що дозволяє більш якісно вирішувати приватні задачі, тому
що одночасно враховуються параметри стану декількох систем літака. У цих умовах
актуальною є розробка цифрового паливоміра, що мав би значно більш високі
метрологічні і технічні характеристики в порівнянні з наявними аналоговими
електроємнісними паливомірами.
2. Технічні вимоги до паливоміра
2.1 Вимоги, що визначають показники якості й експлуатаційні
характеристики
Паливомір призначений для вимірювання запасу палива на борту
літального апарата і повинний задовольняти наступним технічним вимогам
кількість паливних баків - не більш 8;
кількість датчиків у кожному баці - не більш 4.
По захищеності від впливу навколишнього середовища блоки
повинні відповідати тропічному виконанню категорії І за ДСТ 20397-82.
Обмін інформацією між пристроями паливоміра має здійснюватися
через інтерфейс И41 (MULTІBUS).
У паливомірі повинно забезпечуватися відображення інформації
на екрані дисплея і цифровому індикаторному табло.
Електроживлення паливоміра повинно здійснюватися від бортової
мережі 27В постійного струму.
Паливомір повинен працювати в робочому або тестовому режимах.
У робочому режимі паливомір повинен виконувати наступні функції:
вимірювання і цифрове відображення запасу палива в кожному
баці;
вимірювання і цифрове відображення повного запасу палива;
цифрове керування і відображення попередньо обраної
послідовності заправлення палива в кожен бак;
керування кранами заправлення паливом на автоматичне
закінчення заправлення кожного бака або на попередньо визначений повний обсяг;
виведення даних про щільність і ємність датчиків окремого
бака на интерфейсну шину для забезпечення пошуку й усунення несправностей у
датчику всередині бака і зв'язаної з ними проводки;
виведення інформації про несправні компоненти (блоки)
вимірювальної системи.
У тестовому режимі повинні виконуватися наступні функції:
автоматичний прогін тестових програм перевірки працездатності
паливоміра;
виведення повідомлень про перевірку і результати виконання
тестових програм на екран дисплея.
2.2 Вимоги до конструктивного пристрою
У комплект паливоміра повинні входити наступні блоки
пристрою:
датчики для вимірювання кількості палива;
датчики компенсаційні;
датчики щільності палива;
блок центрального процесора;
блок індикації;
пульт контролю і керування;
блок живлення.
Конструктивно блоки паливоміра повинні бути виконані з
урахуванням вимог до конструкції авіаційних приладів.
По ергономічним вимогам блоки і пристрої паливоміра повинні
відповідати ДСТ 12.2.032-78 і ДСТ 24750-81.
Конструкція блоків паливоміра повинна забезпечувати зручність
експлуатації, доступ до всіх змінних і регульованих елементів і можливість
ремонту.
Однотипні блоки і пристрої, що входять у комплект паливоміра
повинні бути взаємозамінними і при заміні не вимагати власного підстроювання і
підстроювання інших блоків і пристроїв, зв'язаних з ними, якщо це не
передбачено технічною документацією.
Конструкторська, експлуатаційна і програмна документація
повинна відповідати вимогам стандартів ЕСКД, ЕСПД.
2.3 Метрологічні характеристики
Межа основної похибки вимірювання запасу палива - ±0,5 % від
обмірюваного значення.
Межа додаткової похибки вимірювання в робочих умовах - ±0,5%.
Повний час повного циклу вимірювання (для всіх датчиків) - не
більш 10 с.
2.4 Вимоги до надійності
Паливомір повинен бути ремонтопридатним і відноситися до
відновлювальної групи виробів. Закон розподілу часу безвідмовної роботи і часу
відновлення паливоміра - експоненціальний.
Показники надійності встановлюються для робочих умов
експлуатації (п.8).
Показники надійності паливоміра повинні мати наступні
значення:
Середній наробіток на відмову (Т0) за умови проведення
технічного обслуговування паливоміра повинен бути не менш 1000 г.
Відмовою паливоміра варто вважати порушення працездатності,
що робить неможливим його використання по призначенню, як описано в п.2.1.6
цього розділу, і таким, що потребує втручання інженерно-технічного персоналу
для його відновлення.
Середній наробіток на збій (Тс) паливоміра повинен бути не
менш 1010 біт обробленої інформації.
Збоєм варто вважати короткочасне порушення працездатності
паливоміра, що не потребує втручання інженерно-технічного персоналу для його
усунення і не перешкоджає нормальному використанню паливоміра.
Середній термін служби - не менш 10 років.
2.5 Вимоги безпеки
Конструкція паливоміра повинна забезпечувати безпеку
персоналу при монтажі, експлуатації і ремонті. Загальні вимоги електричної і
протипожежної безпеки за ДСТ 12.2.007-75 ДСТ 12.2.003-74.
2.6 Вимоги до перешкодозахищеності
Паливомір повинен бути працездатним при плавному
стрибкоподібному відхиленні напруги в мережі електроживлення на ±20% від
номінального значення.
Паливомір повинен бути захищений від перешкод по мережі
живлення. На працездатність паливоміра не повинне впливати включення і
відключення електроживлення агрегатів паливної системи ЛА та інших видів
авіаційного устаткування.
Рівень радіоперешкод, що створює паливомір не повинен
перевищувати значень, установлених ДСТ 20397-82.
2.7 Вимоги до забезпечення контролю метрологічних
характеристик
Контроль метрологічних характеристик паливоміра здійснюється
на етапі виготовлення - для перевірки якості виготовлення, і на етапі
експлуатації - для перевірки відповідності метрологічних характеристик
необхідним значенням.
Перевірка паливоміра повинна проводитися колективно.
Схеми з'єднань, алгоритми визначення метрологічних
характеристик вимірювальних блоків і вимоги до метрологічної атестації
програмного забезпечення повинні бути приведені в відповідній технічній
документації по перевірці і метрологічній атестації.
При перевірці повинні використовуватися вбудовані зразкові
засоби і зразкові джерела сигналів, що входять до складу паливоміра.
При проведенні перевірки паливоміра повинні виконуватися
наступні етапи:
перевірка стану і комплектності технічної документації
зовнішній огляд блоків паливоміра;
визначення метрологічних характеристик;
обробка результатів вимірювання і оформлення результатів
перевірки.
2.8 Вимоги до умов застосування
Паливомір повинен зберігати працездатний стан при наступних
умовах:
температура навколишнього середовища від - 50°С до 60°С;
відносна вологість повітря від 40 до 100 %
атмосферний тиск від 40 до 107 кПа (від 300 до 800 мм рт.ст),
По стійкості до механічних впливів паливомір повинен бути
виготовлений підвищеної механічної міцності, що витримував би дію вібрації в
частотному діапазоні від 10 до 300 Гц із прискоренням до 5g.
По стійкості до впливу зовнішніх кліматичних факторів блоки
паливоміра повинні відповідати категорії І за ДСТ 20397-82.
Стійкість до механічних і кліматичних впливів комплектуючих
виробів електронної техніки і електротехніки повинні відповідати ДСТ 16962-71.
Експлуатація паливоміра повинна проводитися персоналом, що
пройшов спеціальну підготовку і має посвідчення на право експлуатації виробів
авіаційної техніки.
3. Проектування і розрахунок елементів паливоміра
3.1 Структурна схема цифрового паливоміра
Структурна схема розроблювального паливоміра приведена на
мал. 3.1.
До складу паливоміра входять, компоненти:
комплект паливних датчиків у кожному баці, за допомогою яких
вимірюють висоту палива у середині кожного бака;
компенсаційний датчик у кожному баці для вимірювання
діелектричної проникності палива;
денсиметри в кожному баці для вимірювання щільності палива;
центральний процесорний блок, що забезпечує всі процеси
вимірювання, обробки і передачі даних, роботу вбудованого, контролю і функції
керування роботою паливоміра;
індикатори кількості палива в кабіні пілотів, які інформують
про кількість палива в окремому баці і сумарний запас палива;
дисплей бортінженера;
пульт керування роботою паливоміра;
Центральний процесорний блок є основним блоком паливоміра і з
метою підвищення надійності містить два дублюючих один одного канали.
Кожний з каналів блоку містить у собі систему обробки і
передачі даних, генератор живлення датчиків і вимірювальної схеми і блок
живлення для електронних компонентів.
У систему обробки і передачі даних входить:
схема цифрового вимірювання ємності паливних і компенсаційних
датчиків (СВ) мікропроцесорна система (МПС) обробки результатів вимірювання,
цифровий інтерфейс (И) , що забезпечує обмін інформації між
компонентами паливоміра.
Датчики паливоміра підключаються до обох каналів центрального
процесорного блоку, і обидва канали безупинно працюють, одночасно виконуючи
обчислення кількості палива в баках і передають дані про запас палива на
індикатори.
Обидва канали також видають сигнали керування кранами і
насосами паливної системи. Кожен канал живиться від власного джерела живлення,
що працює від літакової шини 28 В постійного струму. Крім того, живлення схеми
цифрового вимірювання ємності в кожному каналі також здійснюється від власного
генератора іншого каналу.
Докладно робота елементів центрального процесорного блоку
описана у відповідних підрозділах пояснювальної записки до дипломного проекту.
3.2 Розрахунок ємнісного паливного датчика
3.2.1 Двохелектродний коаксіальний датчик
В кожному баці розміщено декілька ємнісних вимірювальних
датчика.
Усі датчики мають однакову конструкцію і відрізняються
довжиною, що дорівнює висоті бака в тому місці, де розміщений датчик.
Уніфікація конструкції датчика виявляється можливою за математичного
профілювання, сутність якого описана в п.3.4.
У відповідності з завданням розрахунок виконаний для одного
датчика, розташованого в баці, ескіз якого приведений на мал. 3.2. По такій же
методиці розраховуються характеристики інших датчиків, що відрізняються лише
довжиною.
Сучасні вимірювальні схеми забезпечують високу чутливість,
тому для спрощення конструкції датчика він обраний малою початковою ємністю.
Такі датчики мають меншу масу і ціну.
Мал 3.1
Мал 3.2
Робоча частина датчика виконується у вигляді двохтрубної
конструкції із коаксіальним розташуванням труб.
Електрична ємність двохтрубного датчика з паливом
визначається по формулі:
де
=8,85пф/М - абсолютна діелектрична проникність вакууму ;
=1- відносна діелектрична проникність повітря ;
- висота бака ;
- рівень палива в баці і в датчику;
- внутрішній діаметр зовнішньої труби;
- зовнішній діаметр внутрішньої труби;
- відносна діелектрична проникність палива.
Визначимо конструктивні параметри ємнісного первинного вимірювального
перетворювача. В якості конструкції ємнісного перетворювача приймемо
коаксиально розміщені трубчаті електроди. Зазор між трубчатими електродами
приймається (4
6) мм. Це зменшує капілярне явище на положення меніска
в між електродному просторі. Погонні ємності таких вимірювальних перетворювачів
складають
. Приймемо середнє значення
.
Таким чином:
бортовий паливомір ємнісний датчик
(3.1)
Де
- абсолютна діелектрична проникність,
відносна
діелектрична проникність,
-
довжина електродів перетворювача (
=1
м),- радіус зовнішнього електрода, м,- радіус внутрішнього електрода, м.
Визначимо розміри трубчатих електродів. Із формули (3.1) отримаємо
або
.
Беручи до уваги те, що R=r+
отримаємо
.
Звідки
.
Перетворивши отримане співвідношення отримаємо
Беручи до уваги, що
,
та підставивши числові значення параметрів, отримаємо
,
де
- відносна діелектрична проникність палива (
).
.
Приймаємо r =
.
Значення радіусу зовнішнього електрода знайдемо як
=r+
. R=5+5=10 мм.
Отже, діаметр внутрішнього електрода дорівнює
= 2r = 10 мм.
Діаметр зовнішнього
електрода дорівнює
=2R=20 мм.
В якості екрана
приймаємо трубчатий коаксиально розміщений електрод діаметром
.
Його довжина
визначається довжиною ємнісного перетворювача.
Ємність датчика без палива при
=0
пФ
=86
пФ
позначивши
формулу (3.1) можна представити:
або, після нескладних перетворень:
звідки по відомих виміряних значеннях
,
,
,
визначається висота палива в баці:
По формулі (3.2) висота палива в баці обчислюється мікропроцесором.
3.2.2 Трьохелектродні конденсаторні датчики
Розглянутий конденсаторний датчик відноситься до класу так званих
двохелектродних конденсаторів.
Недоліки таких конденсаторів:
зміна діелектричних властивостей ізоляторів у датчику, що приводить до
зміни загальних ємностей і втрат у конденсаторному датчику;
ємність сполучної лінії при дистанційному вимірюванні датчика,
включається паралельно ємності датчика.
Для зниження впливу мінливості сполучної ємності і підвищення точності
вимірювання, початкова ємність двохелектродного датчика вибирається багато
більша можливої ємності сполучної лінії. Кращими властивостями володіють
трьохелектродні датчики. У цих датчиках кожна пара електродів (або груп
електродів) створять між собою ємності, які називаються частковими.
Мал 3.3
У трьохелектродних системах (мал.3.3) є три часткові ємності
- С12, С13, С23. В більшості випадків вимірювання проводять лише за допомогою
однієї ємності С12, яку називають головною або прямою ємністю системи. Дві інші
ємності С13 і С23 називають земляними або частковими ємностями, тому що третій
електрод конденсатора звичайно заземлюють.
Основна перевага трьохелектродних конденсаторів полягає у
тому, що пряма ємність конденсаторів залежить від діелектричних властивостей
речовини між електродами 1 і 2, їхні площі і відстані між ними не залежать від
інших часткових ємностей. У той же час пряма і часткові ємності
трьохелектродного конденсатора по властивостях подібні до ємностей двохелектродного
конденсатора. Крім того, ємність сполучних ліній у цьому випадку вмикається
паралельно частковим ємностям, її значення і зміни не впливають на пряму
ємність С12.
Отже, довжина проводів і їхня ємність можуть мінятися в
широких межах у процесі вимірювання.
Інша перевага трьохелектродного конденсатора полягає у тому,
що при правильній конструкції такого конденсатора його пряма ємність не
залежить від діелектричних властивостей ізоляторів, якими укріплені електроди.
Електричні втрати в прямій ємності С12 визначаються лише втратами в
контрольованому діелектрику.
Конструкція розрахованого двохелектродного датчика
перетворюється в трьохелектродну при додаванні ще одного зовнішнього
коаксіально розташованого електрода, за умови кріплення його на ізоляторах до
внутрішнього електрода (мал.3.3). Пряма ємність даного датчика утвориться між
низько-потенційним електродом і високо потенційним електродом. Часткові ємності
датчика утворюються між заземленим електродом 3 і відповідним головним
електродом датчика. При цьому часткова ємність С31 виявляється досить малою, а
ємність С32 розраховується по формулі (3.1).
Найбільше значення цієї ємності буде при заповненому баці
для заземленого електрода датчика застосовується труба з внутрішнім
діаметром
=20 мм.
Так як
=10 мм (зовнішній діаметр труби електрода 2), то при 
2
245пФ
Ця ємність шунтує вихідний каскад генератора живлення вимірювальної
схеми і створює для нього додаткове навантаження. Воно повинно враховуватися
при проектуванні вихідного каскаду генератора.
3.3 Оцінка похибки датчика
Абсолютна додаткова похибка ємнісного датчика в загальному вигляді
визначається виразом:
де
і
ємності
датчика при поточних і нормальних значеннях параметрів навколишнього
середовища.
Без обліку можливого і припустимого розкиду розмірів деталей при
виготовленні і зборці ємнісних датчиків їх поточна електрична ємність залежить,
головним чином, від температури Q навколишнього середовища. Поточна ємність
двохтрубного датчика як функція вимірювання висоти h рівня палива і збільшення
температури середовища ∆Q має вигляд:
де
- поточний обсяг палива при нормальній температурі м3;
-
приведена площа бака, що відповідає поточній висоті рівня палива при нормальних
умовах м2;
-
відносна діелектрична проникність палива при нормальній температурі;
-
температурний коефіцієнт об'ємного розширення палива, 1/к;
-
температурний коефіцієнт зміни діелектричної проникності палива, 1/к;
-
температурний коефіцієнт лінійного розширення матеріалу бака,
=
-293- збільшення температури, К (або °С);
-
висота бака (або датчика) у нормальних умовах, м.
-
постійний коефіцієнт.
Інші позначення відповідають (3.1)
Відповідно ємність датчика Сн при нормальних умовах
З огляду на, те, що
-
висота рівня палива в баці при нормальній температурі і що в першому наближенні
поточна висота рівня:
Оцінку похибки датчика при даній висоті
знаходять
по формулі:
Похибка датчика буде мати максимальне значення при повному баці і
залежатиме від температури палива. Оцінка цієї похибки виконана за наступних
чисельних значень коефіцієнтів, які входять в:
=9.2·10-4
=-6·10-4
=2
=0.22·10-4
=0.22·10-4
Коефіцієнт А для розрахованого датчика
Граничні значення похибки будуть на границях діапазону робочих
температур датчика паливоміра:
При Q = -60°С (213К), коли, ∆Q=80 К, зміна ємності датчика:
9пФ
При Q = 50°С (323К), коли, ∆Q=30 К, зміна ємності датчика:
-3пФ
Ємність датчика цілком заповненого паливом:
Відносна похибка датчика:
Так як похибка датчика найбільш істотно впливає на повну похибку
паливоміра, то без її компенсації неможливо забезпечити необхідну точність
паливоміра.
Якщо у формулу (3.3) підставити дійсне значення, що відповідає робочим
умовам, то (3.3) можна привести до виду (нехтуючи членами вищого порядку
малості):
При тих же вихідних даних результати обчислень для різних значень
і
зведені
в табл. 3.1.
3.4 Математичне профілювання ємнісних датчиків
3.4.1 Паливні баки літаків мають, як правило, складну
форму, яка визначається місцем розміщення бака на літаку - в крилі або фюзеляжі
В цьому випадку кількість палива в баці нелінійно залежить від його
рівня.
Ємність датчиків коаксіальної конструкції, від рівня палива в баці та в
датчику, залежить лінійно, а від кількості палива (займаного ним обсягу)
нелінійно.
Для лінеаризації залежності ємності датчика паливоміра від
кількості (обсягу) палива в баці в авіаційних аналогових паливомірах виконують
фізичне профілювання ємнісних датчиків.
Профілювання полягає в тому, що по висоті датчика дискретно
змінюються площі електродів або відстань між ними в відповідності з прийнятою
кусково-лінійною апроксимацією потрібної залежності ємності датчика від рівня
палива в баці.
Таке профілювання істотно ускладнює технологію виготовлення
датчиків і не забезпечує необхідну в сучасних умовах точність.
У цифровому паливомірі використовується математичне
профілювання датчиків, що забезпечує необхідну точність вимірювання кількості
палива і може бути легко застосоване для баків будь-якої форми. При цьому не
потрібно змінювати конструкції датчиків, а необхідна адаптація здійснюється
програмним шляхом у мікропроцесорі, що забезпечує обчислення кількості палива в
баці, в залежності від рівня, діелектричної проникності і щільності палива
відповідно до форми бака.
Докладно принцип математичного профілювання датчиків розглянуто
на прикладі вимірювання кількості палива в одному з баків. Ескіз бака
приведений на мал. 3.2. В табл. П. 1, приведена залежність обсягу палива U в
баці від рівня палива h.
Для вирішення задачі інтерполяції необхідно знайти аналітичний опис
залежності
, використовуючи дані табл. П1 для того, щоб можна
було обчислити обсяг палива для будь-якого окремого значення рівня палива h.
Передбачається, що значення h відоме за результатами вимірювання рівня палива
ємнісним датчиком з відповідною вимірювальною схемою. В даному проекті
передбачається аналітичний опис графіка залежності U(h), що виконується за
допомогою сплайнів (сплайн-аппроксимація), замість кусочно-лінійної
апроксимації, що використовувалась при фізичному профілюванні датчиків.
.5 Сплайн-аппроксимация статичної характеристики
паливного бака
Сплайн - це група поліномів, що описують характеристику, яка
використовується (у даному випадку - статичну характеристику паливного бака)
між сусідніми вузлами. При цьому у вузлах забезпечується безперервність
апроксимуючої функції і її похідних.
Найбільш поширені кубічні сплайни. Це обумовлено тим, що поліном
третього ступеня є найпростішою кривою, що має крапку перегину, крім того,
невисока ступінь полінома спрощує обчислення і зменшує обчислювальну похибку.
Кубічні сплайни мають на всьому відрізку апроксимації безперервну першу і другу
похідні.
Метою подальшого розрахунку є одержання (h І) поліномів Р1(х), Р2(х),
Р(х) третього порядку.
Кусочно-поліноміальне представлення кубічного сплайна відрізку
має вигляд:
Завдання полягає в розташуванні коефіцієнтів
сплайна, що апроксимує функцію
задану координатами крапок
так, щоб:
а) апроксимуючі функції проходили через дані крапки:
і=1,
2,…., n-1,
б) перші похідні були безперервні у внутрішніх вузлах
і=1,
2..., n-2,
в) другі похідні були безперервні у внутрішніх вузлах
і=1,
2..., n-2,
Число невідомих констант у (3,5) дорівнює 4/h- 4, у той час, як
рівняння (3.6)-(3.8) накладають. 4h- 6 обмежень. Щоб уможливити рішення (3.5),
необхідні дві додаткових умови. Вони можуть бути задані різними способами
дадуть різні сплайн-аппроксимації. Часто використовують природні граничні умови,
що припускають другі похідні в крайніх вузлах рівними нулеві:
При цьому (4/h-4) рівнянь можуть бути вирішені для визначення невідомих
у (3.5).
Невеликі перетворення дають можливість спростити задачу:
Запишемо поліноми в наступній формі:

де 
а
невідомих констант.
При такому представленні сплайна
0
і
І для X=Хі також
1
і
0 у крапках
.
Підстановка цих співвідношень у (3.10) показує, що 2n-2 обмежень (3.6)
влаштовуються автоматично. Перша і друга похідні (3.10) визначаються
співвідношеннями:
де
для внутрішніх вузлів виразу (3.11) дає:
Видно, що h-2 обмежень (3.7) також автоматично влаштовуються.
Залишаються h обмежень, обумовлених виразами (3.8) і (3.9), що будуть використані
для знаходження
. Умова (3.8) приводить до наступної системи рівнянь:
або
де
Умови, що залишилися, (3.9) дають:
,
Узяті разом (3.13) і (3.15) можна записати у формі симетричного
трьохдіагонального матричного рівняння, що позитивно-визначено і звичайно добре
обумовлено. Воно може бути просто вирішене щодо невідомих констант
.
(3.16)
Так як сплайн повинен бути розрахований для багатьох значень
X, представлення (3.5) вагоміше, ніж (З.10). Прирівнюючи коэфіцієнти полінома у
його трьох похідних у вузлах, отриманих з цих двох представлень сплайна, маємо:
Для розрахунку коефіцієнтів апроксимуючих поліномів була складена
програма мовою ФОРТРАН (див. листинг). Програма містить у собі підпрограму
splіne, по якій розраховуються коефіцієнти, що входять у (3.17).
Отримані коефіцієнти заносяться в пам'ять мікропроцесорної системи
паливоміра. Підпрограма speval, повинна знаходитися в пам'яті мікропроцесора
паливоміра, по цій програмі обчислюється значення кубічного сплайна, тобто
визначається об’єм палива в баці за результатами вимірювання висоти палива.
Результати розрахунку приведені в табл. П.1.
У такий спосіб обсяг палива по його висоті в баці обчислюється по
формулі (позначення по табл. )
де значення
беруться для ділянки з номером І.
.6 Вимірювання ємності датчиків
Цифрові мости для вимірювання ємності й опору втрат, що застосовуються
в промисловості і наукових дослідах, звичайно будуються на основі
трансформаторних мостів ланцюгів такі ланцюги забезпечують високу точність
вимірювання ємності (особливо при трьохелектродній конструкції ємнісних
датчиків) у широкому діапазоні значень, гарну збіжність процесу урівноваження.
Для вимірювання ємності датчиків паливоміра немає необхідності в
широкому діапазоні значень, і в зрівноваженні схеми по двум складовим -
реактивній і активній, тому вимірювальна схема може бути спрощена.
У цифровому паливомірі ємність кожного з паливних і компенсаційних
датчиків вимірюється цифровою схемою, що побудована на основі відомих
компенсаційно-мостових ланцюгів. Функціональна схема вимірювання ємності
датчиків приведена на мал. З.4.
Робота схеми заснована на підсумовуванні струму датчика Сг і вихідного
струму цифро-аналогового перетворювача (ЦАП).
Підсумовування відбувається на вході операційного підсилювача А,
охопленого негативним зворотним зв'язком через конденсатор постійної
ємності-С2. Опорна напруга ЦАП і напруга живлення датчика виробляється тим
самим генератором, але протилежні по фазі. Вихідний сигнал ЦАП вимірюється по
командах мікропроцесорів до тих пір, поки напруга на виході операційного
підсилювача не стане рівна нулю. Тоді код керуючого сигналу ЦАП буде
відповідати вимірюваній ємності датчика.
Так як корисний ємнісний струм, що надходить від ємнісного датчика
прямо пропорційний частоті, а сигнал, що залежить від опору, шунтуючого датчика
(втрати), не залежить від частоти, то застосування високої частоти збільшує
відношення сигнал/шум. Тому у вимірювальній схемі застосована робоча частота 10
кГц.
Крім того, на виході операційного підсилювача включений фазо-чутливий
(синхронний) демодулятор, що придушує вплив резисторних струмів, які протікають
через датчики, а також діє як вузькополосний фільтр, що працює на частоті
18,75кГц, забезпечуючи захист від перешкод і точний вимір ємності.
Мал
3.4
1.Генератор
. Датчик
. Операційний підсилювач
. Детектор
. Мікропроцесор
. ЦАП
Вимірюване значення ємності використовується для визначення
рівня палива в датчику, потім по висоті визначається обсяг палива в баці.
Основні співвідношення в компенсаційно-мостовому ланцюзі
можуть бути виведені з аналізу схеми, приведеної на мал. 3.5.
Мал 3.5
За умови, що напруга генератора Ua, і напруга на виході ЦАП
Uв протилежні по фазі, вихідна напруга схеми (суматора) визначається
співвідношенням:
(3.18)
При балансі схеми
, звідси випливає
(3.19)
Вихідна напруга ЦАП пропорційна кодові керуючого сигналу, його можна
представити як деяку частку від
:
де:
- крок квантування;
-
число ступенів квантування.
Тоді з (3.19) виходить:
Після підстановки в (3.21)
маємо
тобто код керуючого сигналу ЦАП пропорційний ємності датчика і не
залежить від напруги живлення датчика й опорної напруги ЦАП.
Число ступіней квантування
визначається
допустимим значенням похибки дискретності
яка
повинна бути у 3-5 разів менше сумарної похибки паливоміра.
Для
670
Таке число ступенів квантування повинне бути при вимірюванні
мінімального значення ємності. Таке значення має ємність компенсаційного
датчика Ск=50 пф.
Максимальна ємність паливного датчика складає Ск=172пф (див. п. 3.3) і
в такий спосіб, максимальне число рівнів квантування має бути:
Таким чином, необхідний ЦАП, що має 12 двоїчних розрядів:
Тому що
отже, з (3.22) випливає
,
де
максимальна ємність паливного датчика. Для
проектируємої схеми прийнято:
=200
пф
Значення ємності конденсатора зворотнього зв'язку С2 визначається із
необхідності забезпечення достатньої чутливості схеми. Використовуючи (3.15) і
(3.19) можна записати:
,
тоді:
При розбалансі схеми, що відповідає одиниці молодшого розряду коду (або
кроку квантування) і для максимальної ємності |Ст паливного датчика
Отож
Напруга живлення датчика, виходячи з вимог проти-пожежної безпеки,
обрана
Тоді крок квантування:
Вихідна напруга підсилювача, повинна бути достатньою для роботи
фазочутливого детектора. Воно прийнято рівним:
Ємність конденсатора зворотнього зв'язку
У вимірювальній схемі для зрівноважування використовується керована
мікропроцесором мікросхема К572ПВ1.
Напівпровідникова БИС 12-розрядного малопотужного АЦП К572ПВ1 є універсальним
багато функціональним вузлом для пристроїв аналогового введення-виводу
мікропроцесорних систем низької і середньої швидкодії.
Разом із зовнішніми компаратором напруги (КН) або операційним
підсилювачем, джерелом опорної напруги (ДОН), генератором тактових імпульсів
(ГТІ). Мікросхема виконує функції АЦП послідовних наближень з виводом
паралельного двоїчного коду через вихідні каскади з трьома станами, а також
помножуючого ЦАП з паралельним і послідовним введеннями інформації. Сполучення
БИС К572ПВ1 з мікропроцесором здійснюється за допомогою спеціальної
інтерфейсної БИС типу К580В855.
3.7 Вимірювання щільності палива
Маса запасу палива обчислюється з обсягу палива, виміряного в баці за
допомогою денсиметра. Денсиметр використовує принцип загасання гамма-часток,
випромінюваних малопотужним джерелом з америція-241, при цьому загасання є
функцією щільності матеріалу по пробігові частки. Схема реалізації методу
вимірювання приведена на малюнку 3.6 .
Такий радіометричний метод, у якому використовуються дуальні детектори,
спрощує конструкцію денсиметра і збільшує точність при вимірюванні щільності,
усуваючи такі фактори як:
початкову потужність джерела випромінення;
загасання джерела;
відхилення в напрузі збурення лічильної трубки;
вплив температури на лічильну трубку й електронні схеми.
3.8 Вимірювання запасу палива
Запас палива в кожному баці обчислюється мікропроцесорною системою.
Докладна розробка алгоритмічного забезпечення вимірювань не передбачена
завданням і не може бути зроблена на даному етапі розробки паливоміра, тому що
відсутні багато вихідних даних. Тому пропонується наближений алгоритм
обчислювання запасу палива, представлений у виді опису.
Мал 3.6
. Приймачі опромінення
. Паливний бак
. Випромінювач
. Радіоактивність
Підключається компенсаційний датчик до вимірювальної схеми,
по спеціальній підпрограмі, що реалізує алгоритм послідовних наближень, схема
врівноважується, визначається значення ємності компенсаційного датчика.
Отримане значення ємності порівнюється з граничними
значеннями, що можуть бути при максимальному і мінімальному значеннях
діелектричної проникності палива. Якщо обмірюване значення в межах, що
допускаються, то обчислюється дійсне значення діелектричної проникності палива.
До вимірювальної схеми підключається паливний датчик, схема
врівноважується і визначається значенням ємності паливного датчика.
До вимірюючого значення ємності датчика вводиться поправка,
що залежить від дійсного значення диелектричної проникності палива. Отримане
значення ємності порівнюється з максимальним і мінімальним значеннями, що
допускаються для даного датчика. Якщо обмірюване значення в допустимих межах,
то виконуються подальші вимірювання, якщо ні, те видається інформація в систему
вбудованого контролю, а датчик відключається від вимірювальної схеми і надалі
не використовується.
Обчислюється висота палива в датчику (баці) потім знову
повторюється цикл вимірювання з п.3.6.2. доки не будуть опитані всі датчики
паливного бака.
Обчислюється обсяг палива в баці по його висоті і
сплайнапроксимації статичної характеристики паливного бака.
Обчислюється маса палива в баці по відомому об’єму і
шчільності палива.
Результат вимірювання запасу палива в баці виводиться на
індикатор у кабіні екіпажа.
Цикл вимірювання повторюється для наступного паливного бака.
Після визначення запасу палива в кожному баці обчислюється і
индукціюється сумарний запас палива.
Виконується тест вбудованого контролю системи. Інформація про
несправності або ненормальну роботу системи видається на дисплей пульта
керування паливоміром.
3.9 Система вбудованого контролю (СВК)
Система вбудованого контролю забезпечує виявлення і
локалізацію несправностей на рівні компонента окремої системи, включаючи
розведення до окремих ємнісних датчиків, спрощуючи таким чином дії по
обслуговуванню на борту літака.
Несправності виявлені за результатами різних тестів.
Ці тести виконуються в трьох різних режимах:
вбудований контроль вимикання живлення;
безперервний вбудований контроль;
вбудований контроль, що задіюється вручну.
Вбудований контроль включення живлення складається з тестів,
які взаємодіють у нормальному режимі роботи системи заправки паливом і не
можуть бути виконані на безперервній базі в процесі нормальної роботи системи.
Тести, що виконуються на безперервній базі в процесі
нормальної роботи системи після включення живлення, складаються з безперервного
вбудованого контролю.
Ці тести включають дані перевірки датчиків на прийнятність
значення ємності, забрудненості і перевірку окремих функцій процесора, що не
перериваються при нормальній роботі системи.
Вручну залучаємий контроль складається з тих тестів, які
виконуються тільки в результаті дії перемикача на пульті керування.
Існують два типи локалізації несправності, що забезпечуються
системою: - за вимогою і безперервна. Локалізація несправності за вимогою
забезпечує інтегральний аналіз несправностей у системі по останньому віці
інформації із енергонезалежної пам'яті для сприяння обслуговуванню на борту
літака. Ця функція досліджує всі дані про несправності, що зберігаються в
енергонезалежній пам'яті, для з'ясування який із компонентів системи найбільше
ймовірно містить несправність, яка була виявлена.
Безперервна локалізація несправності забезпечує поточний
аналіз операційного стану системи на підставі змісту про несправності, які
збережені у пам'яті з довільною виборкою.
Результати аналізу такої несправності відображаються для
екіпажу на індикаторах.
Існують два типи оповіщень про несправності.
Перший тип - поточна інформація про стан несправності.
Другий тип оповіщення призначений для бригади технічного
обслуговування.
Алгоритм роботи цифрового паливоміра будується таким чином,
що система також має здатність усувати несправність, зв'язану з відмовленням
денсиметра, забрудненням компенсатора і забрудненням одного з паливних датчиків
у баці.
При включенні живлення вибір каналу вимірювання є випадковим.
Визначення каналу вимірювання наступне за включенням живлення. Керуємося за
результатами вбудованого контролю. Щораз, коли виявляється, що канал має
несправність, відбувається відміна виборки і вибирається інший канал. Тести за
допомогою обладнання системи вбудованого контролю також виконуються для
забезпечення вибору каналу і схеми порушення, для яких обчислюється знижена
кількість палива. Звичайно паливо в дзеркально розташованих головних баках
фактично ідентичне і це приводить до дуже значних помилок.
Значні розходження можуть існувати між головним баком і
центральним допоміжним баком унаслідок розходжень в розході палива від двох
баків, зв'язаних з різними паливними сумішами при заправленні баків.
.10 Розрахунок надійності вимірювальної системи
Вихідними даними для розрахунку надійності є передбачувані
характеристики, робочі режими й умови експлуатації виробу. Метою прогнозування
надійності є створення конструкції цифрового паливоміра, що як найкраще
задовольняла б надійності. При дипломному проектуванні немає можливості оцінити
надійність усього паливоміра, тому оцінюється надійність тільки вимірювальної
системи.
При розрахунку приймають, що відмова системи викликається
відмовою одного елемента, хоча в загальному випадку відмова системи може
настати у результаті відмовлення ряду елементів.
Оцінка причин відмови систем без обліку взаємозв'язків між
елементами, і взаємного впливу, є недостатньо об'єктивним, однак, він дозволяє
вважати, що відмова є незалежною подією. У цьому випадку, функція надійності
системи РС, що складається з "n" елементів, які мають ймовірності безвідмовної
роботи Рі, розраховується по наступній формулі:
де
Інтенсивність відмов системи
визначається
як сума інтенсивностей відмов усіх її елементів.
Інтенсивності відмов елементів прийняті постійними в часі, і в цьому
випадку середній час безвідмовної роботи схеми:
У нашому випадку середній термін служби системи дорівнює середньому
часу наробітку на відмову, тому що час відмови виробу підкоряється
експонентному закону, тому що відмова будь-якого елемента вимірювальної схеми
приведе до відмови всього каналу. Елементи працюють безупинно від моменту
включення, тоді схема з точки зору розрахунку надійності буде являти собою
послідовний ланцюг. Для того, щоб врахувати вплив на надійність схеми
експлуатаційних факторів сумарна інтенсивність відмов елементів має визначатися
з урахуванням цих факторів по формулі:
де
- коефіцієнт впливу вологості;
-
коефіцієнт впливу механічних впливів;
-
коефіцієнт впливу розрідженості навколишнього середовища;
Відповідно до [ 11 ] для авіаційної бортової апаратури дані коефіцієнти
мають наступні значення:
=
2,50;
= 1,65;
=
1,35.
Вихідні дані для розрахунку показників надійності вимірювання схеми
паливоміра приведені в табл. 3.2
З урахуванням впливу експлуатаційних факторів:
Середній час безвідмовної роботи
Табл. 3.2. розрахунок надійності вимірювальної системи.
|
Найменування
елементів.
|
Кількістьелементів. Інтенсивність Відмов. 
|
|
|
|
Резистори постійні.
|
6
|
0.01
|
0.06
|
|
Резистори змінні.
|
3
|
0.6
|
1.8
|
|
Конденсатори.
|
2
|
0.05
|
0.1
|
|
Розєми.
|
2
|
0.3
|
0.6
|
|
Мікросхеми цифрові.
|
5
|
0.05
|
0.25
|
|
Мікросхеми
аналогові.
|
3
|
0.06
|
0.18
|
|
Пайки.
|
200
|
0.001
|
0.2
|
Ймовірність безвідмовної роботи за час Т=300 годин:
За час Т=600годин:
За час Т=900годин:
За час Т=1200годин:
За час Т=1500годин:
3.11 Розрахунок електричної схеми паливоміра
Електрична схема паливоміра зображена на мал. 3.7.
Мал 3.7
Вихідна папруга такої мостової схеми визначається виразом
где
ЕДС вітки даного вузла,
провідність
віток, що сходяться у даний вузол,
провідність
нагрузки вузла.
Беручи до уваги прийняті значення для даної схеми та передбачаємі знаки
ЕДС віток запишемо:
где
Провідності плечей моста, що представлені конденсаторами, відповідно:
ємність
паливомірного датчика,
ємність
плеча зрівняння мостової схеми,
ємність
плеча відпрацювання,
ємність
плеча модуляційної схеми,
ємність
лінії зв’язку моста підсилювачем.
де
відношення ЕДС активних плечей моста,
відношення
ЕДС плеча відпрацювання до обмотки ЕДС першого плеча
відносне
значення ЕДС плеча модуляційної схеми.
При урівноваженні моста
.
Звідки отримаємо
Звичайно
,
тоді
маємо
Беручи до уваги, що модуляційне плече змінює стан балансу моста
короткочасно та має знакозмінні значення в тривалому режимі воно не викликає
його змін. Тому отимаємо:
. Так як
то
m=0.
Оскільки напруга
,
де
чутливість потенціометра плеча відпрацювання.
кут
відхилення щітки потенціометра.
По мірі заповнення бака паливом рівень в базі збільшується.
Це призводить до появи різниці ємності датчика відносно ємності плеча
зрівняння.
.
Це призводить до нового рівноважного стану мостової схеми, що
забезпечується системою автоматичного врівноваження, тобто:
або
де
чутливість паливовимірювальної системи.
Для передачі інформації споживачам використовуються змінні напруги,
розміщені на одній вісі з потенціометром відпрацювання
.
Оцінимо значення вихідної напруги мостової схеми в реальних умовах
роботи її на борту. Для цього врахуємо вплив протягнутості ліній зв’язку
ємнісних датчиків з паливо вимірювальною системою. Оцінимо цей вплив для найбільш
неблагоприємних умов роботи вимірювальної системи для схеми, що працює з
найбільш віддаленого від неї паливного бака. Для найбільш віддаленого бака
лінії зв’язку складуть не менше 20 м.
В якості лінії зв’язку використаємо екранований кабель РК-75, який має
погонну ємність
Загальна ємність кабельної лінії зв’язку складає:
Вихідна напруга мостової схеми буде дорівнювати:
Розділивши чисельник та знаменник цього виразу на
отримаємо:
Позначимо:
відносна зміна ємності датчика.
відношення
ємностей плечей моста.
відносне
значення плеча відпрацювання та вимірювального плеча.
відносне
значення ємності лінії зв’язку.
відносне
значення ємності вітки модулятора.
Враховуючи зроблені заміни отримаємо:
Оцінимо значення відносних коефіцієнтів:
так як ємність плеча зрівняння змінюється від
до
,
що забезпечує прийнятну глибину модуляції вихідного сигналу моста.
так
як
, то
,
,
Вхідна провідність підсилювача
.
Множником в знаменнику
можна
знехтувати в зрівнянні з іншими множниками.
Беручи до уваги те, що вимірювання ємності датчика паливовимірювальної
системи визначає її точність, приймемо, що порог чутливості схеми не повинен
бути гіршим. Тому відносну зміну ємності датчика, яка повинна впевнено вимірюватися
схемою, приймемо не гірше
%.
Напруга на виході мостової схеми, що відповідає такому рівню розбалансу
буде дорівнювати при 
Коефіцієнт підсилення підсилювача, який забезпечує роботу двухфазного
асинхронного двигуна визначимо з виразу:
тоді
тоді
Коефіцієнт підсилення забезпечується каскадом підсилювача високої
частоти
та каскадом низької частоти
, які з’єднані послідовно.
Таким чином
Приймемо
тоді
.
Отже
3.
12 Розрахунок та вибір виконуючого електродвигуна.
Редуктори СС відносяться до механічних передаточних пристроїв,
призначених для передачі руху від ведучого валу до відомого. В якості
передаточних пристроїв використовують передаточні механізми різних видів:
зубчаті (циліндричні, планетарні, черв’якові редуктори, рійкові, хвильові),
повідкові, кулачкові, шатунні, карданні пристрої та ін. Редуктори, що
дозволяють отримати більш компактну конструкцію, а обертання з найменшими
похибками та найкращими характеристиками, що займають особливе місце в
механічних передачах. Як правило, ВД, що випускаються промисловістю, мають
швидкості, набагато перевищуючі швидкості ОР. Тому використовані в СС редуктори
виконують роль знижуючих елементів.
Вимоги до редукторів СС залежать від їх призначення і передаваємої
потужності, але до всіх редукторів пред’являються загальні вимоги по
забезпеченню мінімальних значень моменту інерції
,
моменту тертя
, зазорів, розмірів, а також по забезпеченню високого
ККД. Перша вимога пов’язана зі зменшенням додаткових навантажень на ВД,
особливо для малопотужних систем. Задоволення цієї потреби досягається пошуком
екстремума функції
. Вимога мінімальних значень моменту тертя
і зазору зумовлене тим, що редуктор разом з ВД є
основними джерелами нелінійностей в СС. Момент тертя виникає в місцях
зачеплення зубчиків передач, а також в підшипниках, які навантажені
передаваємими зусиллями та вагою валів та колес. Момент тертя редуктора
зумовлює зону не чуттєвості, а звідси, підвищує статичну похибку системи. Для
зменшення цієї похибки використовують правильне розмеження передаточного
відношення за ступенями; використовують зубчаті колеса з мінімальною нормою на
боковий зазор, зубчаті передачі з регулюємим між осевою відстанню та без
люфтові передачі.
Вимога малих розмірів та маси диктується загально технічними вимогами
до СС і досягається вибором параметрів зубчатих колес. Окрім того, редуктори
мають забезпечувати високий ККД, який безпосередньо впливає на вибір потужності
ВД, а звідси, на енергію, що вживається СС.
В залежності від призначення редуктори СС можна розділити на три
основні групи: 1) силовий редуктор; 2) приборний редуктор; 3) редуктори
допоміжних механічних передач.
Силовий редуктор СС призначений для розвороту антен, рулів літака,
зенітних орудій та ін. Специфікою умов роботи редукторів цієї групи є великі
інерціальні навантаження. Конструктивно вузол редуктора може включати ВД ,
набір зубчатих колес, застережну фрікціонну муфту, датчик ОС (потенціометричний
або індукціонний) і стабілізуючий тахогенератор (ТГ). Часто вузол редуктора
включає також шкалу для відліку кутів повороту вихідного валу. Силові редуктори
відрізняються великими навантаженими моментами, високими частотами обертання
осей редуктора, великими втратами на тертя і значними похибками мертвого ходу.
Вибір силового редуктору та розрахунок передаточного відношення ведуть
з умови оптимальної передачі потужності до навантаження. Роль редуктора в цьому
випадку аналогічна ролі вихідного трансформатора в підсилювачі. В якості
силових редукторів застосовують зубчаті передачі і рідше - черв’якові внаслідок
принадної їм властивості самогальмування, понижуючого швидкість обробки та
обумовлюючого можливість заклинювання.
Приладний редуктор призначена для передачі руху в малопотужних
(приладних) СС за невеликих навантаженнях. За складом елементів, кінематичній
схемі та частотам обертання приладні редуктори не відрізняються від силових
редукторів. Конструктивно приладний редуктор складається із редуктора з великим
передаточним відношенням, малопотужного двигуна, стабілізуючого ТГ, а також
електричних датчиків, сигнали яких використовуються як сигнали ОС або
інформація, поступаючи до блоку рахівників.
Приладні редуктори характеризуються малими розмірами, незначними
передаваємими зусиллями та малою зоною чуттєвості в кінематичних парах.
Зменшення зони не чуттєвості досягається вживанням розрізних безлюфтових
зубчатих колес. До приладних редукторів застосовують особі потреби по точності
передачі і моменту інерції, так як приведений до валу ВД момент інерції
редуктора схожий з моментом інерції двигуна. Приладні редуктори, як правило,
працюють в режимі недовантаження (передача моменту, меншого номінального).
Умова оптимальності передачі потужності в тому випадку не має значення, і
передаточне відношення вибирають із потреб забезпечення максимальної швидкості ВД,
тобто за формулою
В якості приладних редукторів застосовують в основному зубчаті
циліндричні та планетарні передачі. Для підвищення надійності та
технологічності конструкції в останній час для двигунів ДИД та ДГ випускають
типові редуктори із стандартним рядом передаточних чисел від 50 до 500.
Редуктори допоміжних передач представляють собою набір зубчатих колес і не
включають ВД.
Редуктори цієї групи характеризуються невеликими навантаженими
моментами, визначаючими моментами тертя зубчатих колес, невеликими частотами
обертання - не більше 120 об/хв..
У допоміжних передачах застосовують зубчаті циліндричні, планетарні,
черв’ячні передачі. Лімітні значення передаточних відношень залежать від
призначення механізму. В редукторах двовідлікових систем передаточні відношення
вибирають не більше 40-50, що пов’язано з підвищенням швидкісної похибки та
похибки передачі внаслідок ростучих моментів тертя та зазорів. В механізмах
настройки передаточні відношення можуть бути більше, ніж у силових пристроях:
для зубчатих редукторів в одній ступені - до10 - 15, для черв’якових - до
150-250.
Електродвигуни відносяться до тих елементів СС , що випускаються
промисловістю у виді ряду стандартних серій з визначеними номінальними даними:
потужністю, частотою обертання, моментом. Співвідношення моменту пуску
та кутових швидкостей
у
двигунів різних серій різне, тому електродвигун вибирають не по моменту або
швидкості, а по максимальній потужності. Вибір двигуна є приблизним, так як із
наявної серії двигунів вибирають той, що з найменшою похибкою забезпечує
необхідні швидкості
та прискорення
навантаження,
а потім перевіряють його на пере навантаження та тепловий нагрів. Потрібну
потужність двигуна (в кВт ) визначають за формулою:
;
де
- необхідний момент, Н*м, визначаємо відповідно до
формули:
-
задана максимальна кутова швидкість обертання нагрузки, рад/с;
- КПД редуктора;
=0,8-0.9.
Складність розрахунку потрібного моменту заключається в
залежності
від передаточного відношення редуктора, який на
даному етапі ще не розрахований.
На мал.1 представлені графік залежності
=f(і),
при постійному значенні прискорень
рад/
і графік залежності
,
при постійному потрібному моменті
=15
Н*м., побудовані відповідно виразу. Як видно з графіків,
існує оптимальне передаточне відношення
редуктора, при якому для створення визначеного прискорення
потрібний найменший момент, і, навпаки, при одному й тому ж
двигун розвиває на валу максимальне прискорення. Для
визначення
необхідно взятии похідну по і від
функції і , вирішивши рівняння виду
, знайти вираз оптимального передаточного числа редуктора:
.
Підставивши вирази
та
в цю формулу, визначимо потужність
двигуна, необхідну для переміщення навантаження з потрібною швидкістю та
прискоренням:
.
Із каталогу визначають основні номінальні дані двигуна необхідні
для розрахунку передаточних функцій та інших елементів:
- номінальна потужність, кВт;
- номінальну частоту обертання двигуна,
об/хв.;
- номінальний момент обертання, Н*м;
- момент інерції двигуна, кг*
;
- напруга керування, В;
- струм якоря, А; Т -
константу часу , с.
По отриманому значенню моменту інерції двигуна
, підставляючи його у вираз, визначають
оптимальне передаточне відношення редуктора
, завершуючи попередній вибір ІД. Кінцевий вибір двигуна включає
його перевірку на виконання потреб по заданим прискоренню та швидкості
переміщення навантаження , так як двигуни однакової потужності мають різні
запаси по швидкості та прискоренню. Перевірку ІД по швидкості та моменту (прискоренню)
проведемо з умови рівності номінальної та потрібної потужностей:
=
, де
=
;
=
,
або 
=

.
Отримане рівняння виконується в трьох випадках.
.
=
;
=
.
Такий випадок можливий, але малоймовірний.
. 

; 


.
Випадок, коли виконується потреба по заданій швидкості,
характерний для двигунів постійного струму. З урахуванням того, що у двигунів
номінальний момент приблизно в 2 рази менше пускового моменту, вибраний двигун
рахується гідним по моменту, якщо виконуються умови
/
2;
/


.
В протилежному випадку двигун необхідно замінити на більш
потужний


; 


Випадок, коли виконується потреба по моменту (прискоренню),
характерний для двигунів змінного струму. Очевидно, якщо двигун маючи запас по
потужності, не задовольняє потребі по швидкості, то, змінюючи передаточне
відношення редуктора , можна співвіднести відношення між потрібною та наявною
потужностями. Нове Випадок, коли виконується потреба по моменту (прискоренню),
характерний для двигунів змінного струму. Очевидно, якщо двигун маючи запас по
потужності, не задовольняє потребі по швидкості, то, змінюючи передаточне
відношення редуктора , можна співвіднести відношення між потрібною та наявною
потужностями. Нове передаточне відношення можна визначити по виразу
=
/
. Якщо при знайденому значенні
виконується умова, то вибір ІД можна
рахувати закінченим, так як цей двигун відповідає обом умовам по забезпеченню
потрібних швидкості та прискорення вихідного вала. В протилежному випадку
необхідно вибрати інший двигун. Таким чином вибір ІД по заданим максимальним
значенням швидкості та прискорення зводиться до виконання наступних етапів:
) виконуючи вираз
,
підраховують потужність ІД, необхідну для пересилення моменту навантаження, і
за каталогом визначають тип електродвигуна;
) визначають оптимальне передаточне число редуктора, згідно
;
3) перевіряють вибраний двигун на виконання потреб по
швидкості та прискоренню, згідно з 

; 


та 

; 


.
Розрахунок.
Завдання: вибрати виконуючий двигун та визначити
його передаточну функцію виходячи з даних.
Задані значення:
-
Номінальне значення моменту, що дорівнює сумі моменту за заданих параметрів
навантаження та моменту тертя.
-
Кутова швидкість навантаження.
-
Постійне значення прискорень.
-
коефіцієнт корисної дії.
-
мінімальне значення моменту інерції.
Так як наш електродвигун має знімати потенціал з 4-х котушок, то перед
виникає коефіцієнт N=4.
Підставимо дані значення в формулу, що визначає потужність, необхідного
ВД:
Вт
Виходячи з цього, ми за таблицею вибираємо двигун, що задовольняє
потребам системи. Це ДИД - 0,1ТА, але ми знаємо на практиці - застосовують
двигуни ДИД - 0.5ТА.
4. Технічна експлуатація паливоміра
Паливомір має систему вбудованого контролю, тому технічне
обслуговування здійснюється на основі контролю параметрів.
4.1 Передполітна підготовка
Увімкнути живлення паливоміра тумблером "мережа". При цьому
автоматично виконується перший тест вбудованого контролю одного з каналів
вимірювання, обраного випадковим чином. Після виконання тесту на дисплей виводиться
інформація про справність паливоміра. У випадку несправності система
автоматично переключається на інший канал вимірювання з видачею інформації про
несправний канал.
Перевести паливомір перемикачем на пульті управління в режим
вимірювання. При цьому на індикаторі паливоміра з'являються показання запасу
палива в баках і сумарний запас палива. Переконатися у відповідності показань
паливоміра фактичній кількості залитого палива. Дисплей на пульті керування
повинен відображати режим безперервного вбудованого контролю.
4.2 Робота в польоті
У польоті на індикаторі паливоміра відображається запас палива в баках
і сумарний запас палива. На дисплей пульта керування виводиться інформація про
працюючий канал, результати вбудованого контролю.У випадку появи несправності у
вимірювальному каналі система автоматично переключається на інший канал з
видачею інформації про характер несправності.
З появою інформації про характер несправності у вимірювальному каналі і
найбільш ймовірному несправному компоненті системи, її потрібно передати в порт
посадки для підготовки до заміни або ремонту несправного компонента.
4.3 Післяполітний огляд
Після польоту включити паливомір і перемикачем на пульті керування
перевести його в режим вбудованого контролю вручну.При цьому будуть
виконуватися тести перевірки окремих компонентів паливоміра з метою локалізації
несправностей.
У випадку виявлення несправності виключити паливомір і замінити
несправний блок.
Увімкнути паливомір, перевести його в режим встроєного контролю вручну
і переконатися в усуненні несправності.
Зробити зовнішній огляд і перевірити зовнішній стан та надійність
блоків паливоміра, надійність затягування штепсельних рознімань.
Зробити зовнішній огляд і перевірити відсутність підтікання палива з
під фланця датчика.
4.4 Перевірка паливоміра
Перевірка цифрового паливоміра повинна здійснюватися комплексно.
Перевірка паливоміра виконується автоматизованно. Схеми з'єднань,
алгоритми контролю (визначення) метрологічних характеристик і вимоги до
метрологічної атестації програмного забезпечення паливоміра повинні
задовольняти вимогам ДСТ 3.375-з.
При проведенні перевірки паливоміра повинні виконуватися наступні
основні етапи:
перевірка стану і комплектності технічної документації;
зовнішній огляд;
випробування;
контроль (визначення) метрологічних характеристик;
аналіз результатів перевірки й ухвалення рішення про придатність
(непридатність) паливоміра для подальшого застосування.
При перевірці паливоміра представляється наступна документація:
експлуатаційна документація, розроблена у відповідності з ДСТ 2.601-68;
свідчення про останню перевірку;
програми необхідних тестів і розрахунків на одній з машинних
алгоритмічних мов, пропонована на відповідних носіях їхня роздруківка й
інструкції до них.
При зовнішньому огляді необхідно перевірити:
зовнішній стан і надійність кріплення елементів комплекту;
- надійність затягування і правильність контровки накидних
гайок штепсельних розйомів і надійність приєднання проводів металізації.
Опробування функціонування паливоміра виконують не раніше,
ніж через дві хвилини після включення шляхом виконання першого режиму
тестування.
Визначення похибки вимірюючого каналу виконують у такий
спосіб:
до рознімача "контроль" паливоміра підключають
набір мір ємності, що входить у комплект КПА;
викликають на контроль досліджуваний ( що перевіряється)
канал і автоматично підключають на вхід каналу міри ємності, що відповідають
шести значенням ємності, рівномірно розташованим по діапазону вимірювання,
включаючи початкову і кінцеву крапки діапазону вимірювання.
Процедуру вимірювання повторюють 40 разів, результати
вимірювань фіксуються в пам'яті мікропроцесора паливоміра.
Обробка результатів перевірки виконується мікропроцесором
паливоміра по спеціальній програмі. Результати оцінки похибки вимірюючого
каналу паливоміра виводяться на дисплей паливоміра.
Паливомір вважається придатним до експлуатації, якщо відносна
похибка вимірювання ємності не перевищує 0,2%.
Похибку вимірювання щільності палива визначають шляхом
звірення показання раціонного денсиметра з щільністю палива, що визначається за
допомогою денсиметра типу І, відградуйованого для даної температури, або
підраховується за формулою:
де
- щільність палива при даній температурі;
-
щільність палива при (20±5)°С;
-
температура палива в момент перевірки;
-
поправочний коефіцієнт, що залежить від сорту палива.
Кількість палива, залитого в кожну групу баків визначається по формулі:
де,
- обсяг палива при цілком залитих баках літака
визначаємий по лічильнику паливозаправника;
-
щільність палива.
Паливомір допускається до експлуатації, якщо його показники не
відрізняються від значення ,отриманого в п.4.4.10. не більш, ніж на ±0,2%
5. Охорона праці
В цьому розділі розглядаються питання, пов’язані зі створенням
безпечних та здорових умов праці на всіх етапах обробки статистичної
інформації. В охороні праці надається перевага інженерним методам забезпечення
безпеки праці. Разом з ними важливе місце займають правові та організаційні
методи поліпшення умов праці.
Охорона праці на підприємстві цивільної авіації може бути на високому
рівні тільки тоді, коли ретельно виконуються трудове законодавство, накази,
вказівки, норми та правила, розроблені в інтересах збереження здоров’я
працівників. Важливе значення мають при цьому активні дії адміністрації з
організації виконання вимог охорони праці, а також трудова та виробнича
дисципліна самих працівників. Інженерна охорона праці включає в себе питання
виробничої санітарії, інженерної безпеки та пожежної профілактики. Виробнича
санітарія об’єднує задачі забезпечення благоприємного стану повітряного
середовища на робочих місцях, їх освітлення, вентиляції приміщень, допустимих
рівнів випромінення, шуму, ультразвуку, вібрації.
Задачі інженерної безпеки спрямовані на попередження нещасних випадків
на виробництві. Вони вирішуються на всіх етапах створення та експлуатації
авіаційної техніки. Охорона праці, вирішуючи свою основну задачу, що
складається зі створення безпечних та здорових умов праці авіаційних спеціалістів,
в значній мірі сприяє збільшенню рівня безпеки польотів - однієї з актуальних
проблем цивільної авіації.
5.1 Перелік небезпечних і шкідливих виробничих факторів при
технічному обслуговуванні паливоміра
Пропонований паливомір підвищеної точності буде розміщений на
літаку. Наземне технічна експлуатація здійснюватиметься на борту літака. У
зв'язку з цим можливі роботи з монтажу і демонтажу в умовах недостатньої
освітленості, що може привести до помилок при технічній експлуатації і травмам
об виступаючі частини ЛА. Усі роботи повинні проводитися при закритих паливних
баках, щоб не викликати отруєння людей.
Відповідно ДО ДСТ 12.0.003-74 небезпечні і шкідливі виробничі
фактори підрозділяються по природі дії на наступні групи:
фізичні;
хімічні;
біологічні;
психофізіологічні.
При технічній експлуатації паливоміра особливо потрібно
виділити такі фізичні небезпечні і шкідливі виробничі фактори:
підвищена загазованість повітря робочої зони, пов’язана з
наявністю залишок пального всередині паливомірів при їх обслуговуванні і
ремонті, яка в деяких випадках може призвести до отруєння дихальних шляхів,
наслідком яких є запаморочення, почуття втоми, головний біль.
- недостатня штучна освітленість робочої зони, яка
пов’язана з наявністю непрацюючих або взагалі відсутніх ламп, запилення
плафонів а також заміною з часом ламп з характеристиками які не відповідають
встановленим в даних приміщеннях. Призводить до передчасної втоми, погіршує
зір, знижує уважність працівника гострі крайки, задирки та жорсткості, що
можуть лишитися на поверхнях інструментів та устаткування внаслідок
технологічного недоопрацювання. Можливість травми при наявності гострих крайків
обладнання, при великій кількості досліджуваних приладів на незначній площі
пламформи динамічного стенда.
5.2 Технічні заходи, які
виключають або обмежують вплив небезпечних і шкідливих виробничих факторів при
технічному обслуговуванні паливоміра
На пропонований у даному проекті паливомір поширюються:
Всі правила техніки безпеки при роботі з силовою установкою
літака. З метою безпеки і збереження здоров'я обслуговуючого персоналу в
дипломному проекті передбачено, що виконання монтажних робіт у ланцюгах, що
знаходяться під напругою, неприпустимо.
Установлені автомати захисту мережі і плавких запобіжників.
Живлення паливоміра здійснюється від мережі постійного струму, напругою 27В.
Для поліпшення освітлення робочого місця вжити такі заходи:
при наявності вікон слідкувати за їх чистотою (прозорістю) звертати увагу чи
немає за вікнами насаджень і інших перешкод для потрапляння світла в
приміщення. Слідкувати за наявністю всіх світильників, відповідності їх
необхідним нормам, чистоті плафонів.
Для зменшення впливу загазованості повітря слідкувати за
повним видаленням пального з паливоміра. Слідкувати за справним станом
вентиляційних систем.
Для зменшення ймовірності травматизму внаслідок чіпляння об
нерівні крайки перш за все слід користуватися захисним спец одягом
(передбаченим для даного виду робіт), бути уважним і не надто поспішати.
5.2.1 Розрахунок штучної
освітленості в приміщенні, де проводяться роботи з паливоміром
Зробимо розрахунок штучного освітлення методом коефіцієнта
використання світлового потоку, призначеного для розрахунку загального
рівномірного освітлення горизонтальних поверхонь:
де
- світловий потік лампи у світильнику, лм;
-
мінімальне освітлення, лк; коефіцієнт запасу; число світильників; коефіцієнт
нерівномірності освітлення, z = 1,2;
h -
коефіцієнт використання світлового потоку; площа приміщення, м2.
Коефіцієнт використання світлового потоку h визначаємо через індекс помешкання
і оцінюємо коефіцієнти відбитку поверхонь помешкання.
Індекс помешкання визначаємо по формулі:
де А - довжина помешкання, А = 10 м;
В- ширина помешкання, В = 6 м;
-
розрахункова висота підвісу світильника над роб. поверхнею,
= 2м.
Оберемо коефіцієнти відбитку стелі:
%,
стін
%, робочої поверхні
%.
Мінімальна освітленість
=
300 лк. Кількість ламп n =12. Коефіцієнт нерівномірності освітлення дорівнює z
= 1,2.
Рис.1. Знаходження коефіцієнту використання світлового
потоку.
За графіком бачимо, що h = 0,83% .
Визначимо світловий потік однієї лампи у помешканні, де
встановлюється прилад:
По світловому потоку
,
за таблицею, для напруги 220В обираємо лампу накалювання типу “Гс” потужністю
зі світловим потоком
.
Обчислимо сумарну потужність всієї установки освітлення:

У даному випадку використовується 12 ламп накалювання типу Гс.
5.3 Пожежна і вибухонебезпечна безпека в робочій зоні
Розглянуті в цьому підрозділі заходи розроблені згідно вимог ДСТ
12.1.004-91 по запобіганню пожежі та пожежного захисту, а також заходи згідно
вимог ГОСТ 12.1.010-76 по вибухозапобіганню та вибухозахисту. Пожежна та
вибухова безпека - це стан об’єкту, при якому виключається виникнення пожежі і
вибуху, а у випадку появи запобігається дія на людей небезпечних факторів
пожежі і вибуху, а також забезпечується захист і збереження матеріальних
цінностей. При роботі з паливоміром причинами виникнення пожежі можуть бути:
перенавантаження і несправність електричних пристроїв (невірно вибраний
переріз дротів електромереж і невірний підбір електроприладів, світильників,
несправність у електромережі, електроприладах, відсутність або несправність
заземлення );
можливість іскріння від поганого контакту між електричними з’єднаннями;
необережне поводження з вогнем (куріння, використання відкритого вогню,
залишені без нагляду електропобутові прилади, електрообігрівачі).
5.3.1 Організаційні та технічні заходи щодо підвищення
пожежної і вибухонебезпечної безпеки в лабораторії
У приміщеннях лабораторій встановлено надійні засоби попереднього
оповіщення небезпеки виникнення пожежі. Для цього на стелі лабораторії
встановлюється декілька датчиків пожежної сигналізації.
Профілактику пожеж, вибухів та загорянь слід проводити за рахунок
посилення контролю і підвищення вимог до виконання правил пожежної безпеки.
Виправити ці причини можна також шляхом підвищення контролю за чітким
виконанням правил упорядкування електропристроїв під час монтажу
електроустаткування і вірної його експлуатації.
5.4 Інструкція з техніки безпеки, пожежної та
вибухової техніки
Заходи, що здійснюються у випадку виникнення пожежі в лабораторії.
У разі виявлення ознак горіння (дим, запах гару) необхідно вимкнути
апаратуру, знайти джерело займання і вжити заходів щодо його ліквідації,
повідомити керівника робіт. В разі виникнення вогнища пожежі у лабораторії
необхідно:
) відключити електричне живлення (якщо джерелом загоряння став
паливомір або інший електроприлад);
) в разі виникнення невеликого вогнища пожежі, його необхідно
локалізувати і приступити до гасіння первинними засобами пожежегасіння.
В приміщенні повинні постійно знаходитися вуглекислотні вогнегасники
(ВВ-2) - з розрахунку 2 шт. на кожні 20 м² площі приміщення;
) при більш значній пожежі - повідомити пожежну частину, вжити заходів
щодо евакуації людей (робітники, що працюють в лабораторії, мають бути
ознайомлені з планом та порядком евакуації з приміщення, який має бути
повішеним на видному місці);
) при необхідності прийняти міри по наданню першої медичної допомоги,
викликати «швидку».
5.4.1 Загальні вимоги
1) до роботи допускається інженерно-технічний склад, що
вивчив об’єкт, діючу інструкцію, а також склав залік з технічної безпеки та
пожежної безпеки;
) ремонт та наладку мають виконувати спеціалісти. При цьому
інструмент має бути справним, джерело живлення відключеним;
) робоче місце або ділянка має бути устаткована засобами
захисту від пожежі вогнегасник типу ОУ або порошковий. Слід пам’ятати, що при
пожежі ПК забороняється використовувати воду для гасіння.
5.4.2 Спеціальні вимоги
Вимоги безпеки перед початком роботи:
увімкнути систему кондиціонування повітря в приміщенні;
перевірити надійність встановлення апаратури на робочому
столі,
оглянути загальний стан апаратури, перевірити справність
електропроводки, з’єднувальних шнурів, штепсельних вилок, розеток, заземлення
(чи занурення);
відрегулювати освітленість робочого місця;
відрегулювати сидіння стільця;
ввімкнути апаратуру вимикачами на корпусах;
при виявленні будь-яких несправностей роботу не розпочинати, повідомити
про це керівника.
5.4.3 Вимоги безпеки під час виконання роботи
Під час виконання роботи необхідно:
слідкувати, щоб на робочому місці не було зайвих предметів,
що відволікають увагу;
для зняття статичної електрики рекомендується час від часу торкатися
до металевих поверхонь та вмивати руки теплою водою;
для зниження напруженості праці необхідно рівномірно
розподіляти і чергувати характер робіт відповідно до їх складності;
з метою профілактики негативного впливу на здоров’я ОКН
виробничих факторів необхідно дотримуватися режимів праці та відпочинку.
5.4.4 Вимоги безпеки після закінчення роботи
Після закінчення роботи необхідно:
вимкнути живлення і розімкнути необхідні штепсельні
з’єднання;
прибрати робоче місце;
вимкнути кондиціонер, освітлення і загальне електроспоживання
приладу;
в спеціально обладнаному приміщенні провести сеанс
психофізіологічного розвантаження і зняття втоми з виконанням спеціальних вправ
автогенного характеру.
при раптовому припиненні подавання електроенергії, вимкнути
живлення і розімкнути необхідні штепсельні з’єднання.
5.4.5 Вимоги безпеки в аварійних ситуаціях
- при виявленні ознак горіння (дим, запах гару), вимкнути
апаратуру, знайти джерело займання і вжити заходів щодо його ліквідації,
повідомити керівника робіт;
у випадку ураження електричним струмом: відключити електричне
живлення, прийняти необхідні міри по наданню першої медичної допомоги;
в лабораторії робітники мають бути ознайомлені з планом та
порядком евакуації з приміщення, що має бути повішеним на видному місці;
у разі виникнення пожежі негайно повідомити пожежну частину,
вжити заходів щодо евакуації людей і приступити до гасіння первинними засобами
пожежегасіння: в приміщенні постійно повинні знаходитися вуглекислотні
вогнегасники (ВВ-2)- з розрахунку 2 шт. на кожні 20 м²
площі приміщення
з урахуванням гранично допустимих концентрацій вогненосної речовини.
6. Охорона навколишнього середовища
Головна мета охорони навколишнього природного середовища при
авіатранспортних перевезеннях полягає в підтримці балансу між наслідками, які
супроводжують авіатранспортні процеси та факторами, які забезпечують
самовідновлення середовища. Все це досягається державною та отраслевою системи
контролю і управління спектром виробничої, транспортної, інтелектуальної та
соціальної діяльності відносно реалізації екологічних проблем на авіаційному
транспорті.
Діяльність цивільної авіації викликає шкідливу дію на
навколишнє середовище, викликаючи при цьому забруднення атмосфери, ґрунту та
водоймищ.
Найбільш важливою причиною інтенсифікації зусиль у вивченні
особливостей взаємодії авіаційного транспорту на навколишнє природне середовище
є виявлення та накопичування достовірної інформації про його вклад у загальне
забруднення навколишнього природного середовища, як локальне, так і глобальне.
В цілому рівень забруднення перевищує припустимі нормативні значення, що
обумовлює завдавання шкоди навколишньому природному середовищу, а також
здоров'ю та самопочуттю людей. Дана проблема висвітлюється у контексті
реалізуємої політики Європейської Економічної Спільноти стосовно охорони
навколишнього природного середовища з акцентами на екологічну стандартизацію та
експертизу.
Впровадження інтегрованої системи попередження забруднення
стосується в першу чергу видів діяльності, які відмічені в Доповнені 1 до
директиви 96/61/ЕЕС, і проектів, які стосуються статті 4 директиви 85/337/ЕЕС
(Про оцінку впливу окремих суспільних і приватних проектів на навколишнє
середовище). До них відноситься будівництво автомагістралей,
експрес-магістралей і ліній дальніх залізничних перевезень, а також аеропортів
з основною злітною смугою довжиною 2100 м 1 більше.
Пропозиція для розглядання нових директивних значень
показників якості атмосферного повітря для двоокису сірки, двоокису азоту,
підвищених частинок і свинцю вже прийняла Європейська Економічна Спільнота. Це
є початком ряду змін, які впроваджуються в відповідності до директиви
96/62/ЕЕС. Їх головна ціль - забезпечити високий рівень захисту здоров'я
населення в країнах Європейської Економічної Спільноти. Нові значення базуються
на виправлених керованих принципах забезпечення якості повітря для Європи, які
прийняті Всесвітньою Організацією Охорони Здоров’я в 1996р. Країни Європейської
Економічної Спільноти являються відповідальними за дію даних директив,
проведення оцінки якості навколишнього середовища, забезпечення точності
виміру, аналіз методів результатів оцінки, гарантії якості повітря.
Щоб досягти цих цілей, значення емісії двоокису сірки і
двоокису азоту у країнах Європейської Економічної Спільноти повинні бути зменшені
приблизно на 10% в доповнення до зниження, яке вже очікується до 2010 року.
Руйнування озону у верхніх шарах атмосфери обумовлено
викидами забруднюючих речовин літаками з двигунів. Хоча до 15 км висоти у
тропосфері й у нижніх шарах атмосфери знаходиться близько 20% атмосферного
озону, тропосферний озон складає значну частину озоносфери Землі. Так як між
стратосферою і тропосферою відбувається обмін повітряними масами, стік озону з
тропосфери може стати одним із механізмів впливу на атмосферний озон. Висотні
польоти літаків, в основному, супроводжуються викидами оксидів азоту. Як
показали дослідження, руйнування атмосферного озону на 60% викликано оксидами
азоту [12]. Індекс емісії оксидів азоту, обумовлений величиною маси оксидів
азоту в грамах при спалюванні 1 кг палива, для сучасних літаків складає 8-15
г/кг для дозвукових літаків і 18 г/кг для надзвукових літаків. Прогнозні
розрахунки зменшення концентрації озону в північній півкулі в наслідок польотів
100 літаків дають оцінку зменшення концентрації озону від 0,01 до 1,74% [8].
В авіації існують обмежуючі норми припустимих викидів (МДВ),
які встановлені ІКАО, а в деяких країнах також прийняті національні норми на
чотири основні шкідливі компоненти: СО, СН, М та частинки сажі (дим).
При нормуванні та виявленні викиду шкідливих речовин беруться
до уваги всі маневри літака та відповідні режими роботи двигуна, які
відбуваються в зоні аеропорту на висоті польоту до 1 км. Для визначення
кількісних та якісних показників речовин потрібно знати етапи, на яких вони
відбуваються, розподіл використаних режимів роботи двигуна по етапам, а також
їх довготривалість за злітно - посадочний цикл.
Для оцінки кількості викидів шкідливих речовин в атмосферу
вводять поняття індексу викиду за злітно - посадочний цикл, Е1 - це відношення
кількості грамів шкідливої речовини до 1 кг згорілого палива.
Утворення окису азоту протікає при достатньо високих
температурах (Т=2000 К0). Інтенсивність цього процесу значно
збільшується зі зростанням значень температури і часу перебування суміші в
камері згорання. Тому максимальний викид окисів азоту спостерігається на
злітному режимі роботи двигуна.
В якості контрольного параметру емісії приймають відношення
маси забруднюючої речовини у грамах, яка виділяється за стандартний цикл, до
злітної тяги двигуна в ньютонах. Знаючи індекс емісії на кожному режимі роботи
двигуна, можна, шляхом складання, визначити масу емісії за весь цикл.
Розрахунок викиду окису вуглецю та окисів азоту двигунами
повітряного корабля ТУ - 134.
Розрахунок маси річних викидів СО і NO виконується за
формулою:
М = МН + МВП = 13,8062+79476=79489,81 тон \рік
де М - маса шкідливих речовин відповідно СО і N0Х, які
викидаються під час наземних операцій (запуск, холостий хід, руління перед
злетом і після посадки);
МВП - маси шкідливих речовин відповідно СО і N0Х які
викидаються за час злітно - посадочних операцій ( зліт, набір висоти 1000 м,
захід на посадку з висоти 1000 м).
М = КСПВМГRМГ TМГ=0,03433-0,059-4,76-1432 = 13, 81
Де К - індекси емісії (кілограм шкідливої речовини на
кілограм палива) відповідно СО і N0Х під час наземних операцій;
СПВМГ- питома витрата палива під час роботи двигуна на малому
газі, кг/Н*год; МГ - тяга двигуна на малому газі;
МГ = RR0 = 68*0,07 = 4,76
де R0 - максимальна тяга двигуна, Н;
НМГ - річний наробіток двигуна на малому газі, г/рік:
МГ = НМГ*N*n = 17,9*40*2 = 1432
де НМГ - наробіток в годинах двигуна на режимі малого
газу за один ЗПЦ; - річна кількість зльотів-посадок усіх ПК даного типу в
аеропорту;- кількість двигунів на Ту- 134.
Розрахунок маси Мв викидів відповідно СО і N0Х при
злітно-посадочних операціях виконується за формулою:
Мвп = n(WB TB+ W0B T0B + WП TП) N
=2*(55,5*15,0+55,5*0,7+55,5*2,2)*40 = 79476 тон\рік
де WB - масова швидкість емісії СО і N0Х під час зльоту
ПС, кг/год; НB - під час набору висоти 1000 м; П - під час зниження з висоти
1000 м;TОB TП - режимний наробіток в годинах двигуна Д-30- 11 відповідно під
час зльоту, набору висоти 1000 м і зниженню з висоти 1000 м.
При проведенні розрахунку отримано результат М=79490, що
означає, що викид окису вуглецю та окисів азоту двигунами Ту-134 за рік досить
значний і як відомо має негативний вплив на навколишнє середовище. У боротьбі з
цим явищем доцільно провести модернізацію літака шляхом заміни існуючого
паливоміра новою розробкою. Тому що паливомір нового типу забезпечує зменшення
надлишкового запасу палива, і відповідно забезпечує зменшення часу перельоту
літака. Відповідно до цього зменшується кількість шкідливих викидів в
атмосферу.
1. Впровадження паливоміра забезпечує більш раціональне
використання палива, тим самим обумовлює зменшення шкідливих викидів в
атмосферу.
При подальшій модернізації паливоміра необхідно враховувати
нормативи та вимоги екологічної безпеки.
7. Безпека польотів
Однією з найважливіших проблем у розвитку авіаційного
транспорту є проблема забезпечення безпеки польотів. Її рішенню на всіх етапах
розвитку цивільної авіації приділялося і приділяється велика увага, що
виражається в постійній профілактичній роботі з забезпечення безпеки польотів,
що реалізується насамперед через комплекс організаційних і технічних заходів.
Розвиток авіації характеризується масовим застосуванням
реактивних двигунів і збільшенням швидкостей і висоти польоту,
вантажопідйомності і пасажиромісткості ЛА, широким впровадженням автоматизації
керування, появою спеціальних служб підготовки, забезпечення польотів і
керування повітряним рухом.
Безпека польотів - це властивість авіаційних транспортних
систем, що полягає в її здатності здійснювати повітряні перевезення без погрози
для життя і здоров'я народу.
Рівень безпеки польотів - це характеристика авіаційних
транспортних систем, обумовлена ймовірністю того, що в польоті не виникає
катастрофічна ситуація.
Технічний фактор, як надійність функціональних систем ЛА і
його силової установки, безпосередньо впливає на безпеку польотів, відмови, що
виникають у польоті, створюють погрозу безпеки виконання, а несправності,
виявлені на землі, збільшують строки приведення ЛА в справний стан і можуть
здійснити другорядний вплив на безпеку польотів.
Особисті фактори можна визначити як порушення, помилкові дії
або бездія осіб пов’язаних з організацією, підготовкою, виконанням і
забезпеченням польотів, внаслідок конкретних причин, заложених в їх
індивідуальних особливостях: професійному рівні, психофізіологічному стані,
дисциплінованості, інших особистих особливостях.
До позасистемних відносяться фактори зовнішнього середовища,
які не залежать від внутрішніх якостей авіаційних транспортних систем:
несприятливі метеорологічні умови;
наявність у зоні, де здійснюються польоти, птахів,
радіозондів, ЛА і других сторонніх тіл, що створюють небезпеку зіткнення з
ними.
Фактори зовнішнього середовища впливають на безпеку польотів
у залежності від типу літака; режиму польоту, його тривалості і т.д.
У багатьох випадках виділити строго, де виннаа техніка,
провокуюча помилки людини, а де сама людина як особистість, не представляється
можливим.
Технічна складність сучасних авіаційних транспортних систем,
чисельність особового складу служб, що беруть участь у організації, підготовці,
виконанні і забезпеченні польотів викликає складності з проведенням перевірки
основних систем на літаках.
Численну сукупність факторів, що впливають на безпеку
польотів, можна представити трьома групами:
технічні фактори;
особисті фактори;
фактори зовнішнього середовища;
Оцінка рівня безпеки польотів
Польоти відрізняються один від одного по тривалості,
елементам завдання або за завданням у цілому, нерівнозначні по безпеці. Отже, у
кожному польоті потенційно буде свій рівень безпеки. Стосовно окремих польотів
або груп польотів, в залежності від умов їхнього виконання, оцінки рівня
небезпеки можуть бути або песимістичними або, навпаки, оптимістичними,
інтегрально ж вони об'єктивно характеризують досягнутий рівень безпеки польотів
при заданих у середньому умовах їх виконання.
Ефективне рішення проблеми забезпечення безпеки польотів при
функціонуванні сучасних складних авіаційних транспортних систем і вимагає
спеціальних наукових методів аналізу. Підвищення точності вимірювання
параметрів польоту і роботи авіаційних силових установок дозволить прогнозувати
стан авіаційної техніки, запобігти авіаційним подіям і перед посилкам до них.
Висновок
У дипломному проекті розроблені деякі вузли цифрового
паливоміра підвищеної точності, призначені для вимірювання запасу палива на
літаках цивільної авіації. Особливістю розробленого паливоміра є застосування
математичного профілювання ємнісних датчиків замість застосовуємого звичайно
фізичного профілювання з метою обліку статичної характеристики паливного бака.
Такий підхід спрощує конструкцію ємнісних датчиків, дозволяє програмним шляхом
перебудовувати вимірюванняювальну схему для вимірювання запасу палива в баках
різної форми. При цьому може бути досягнута практично будь-яка необхідна
точність апроксимації статичної характеристики бака. В дипломному проекті
розроблений спосіб апроксимації за допомогою сплайнів, для одного з баків
розраховані коефіцієнти апроксимуючого полінома.
Такий підхід забезпечує необхідну точність апроксимації при
економії пам'яті мікропроцесора. Цифрова обробка вимірювальної інформації,
дозволяє досягти високої точності вимірювання запасу палива і за рахунок
можливості аналітичного визначення і введення виправлень у результат
вимірювання. Застосування цифрових і аналогових мікросхем забезпечує високу
надійність паливоміра, що ще більш підвищується за рахунок дублювання деяких
пристроїв, що входять до складу паливоміра, і існуючої розробки програмного
забезпечення. Цифрова обробка інформації дозволяє також застосувати ефективні
алгоритми встроєного контролю, що забезпечує виявлення несправного вузла
паливоміра. Безперервний контроль параметрів паливоміра дозволяє спростити
технічне обслуговування паливоміра і проводити його по стану.
Розроблений паливомір володіє високими метрологічними характеристиками,
його виробництво й експлуатація не наносить помітного збитку навколишньому
середовищу.
Список використаної літератури
1. Смирнов Н.Н., Ицкович А. А. Обслуживание и ремонт
авиационной техники по состоянию - М. : Транспорт, 1980. - 232 с
. Долин П. А. Справочник по технике безопасности.
Энергоатомиздат, 1984. - 824 с.
. Федорков Б. Г., Телец В. А. , Дегтаренко В. П.
Микроэлектронные цифро-аналоговые и аналого-цифровые преобразователи. М. : Ц
Радио и связь, 1984. - 120 с.
. Ильинский В.М. Системы контроля авиационных силовых
уртановок. М. : Транспорт, 1980. - 85 с.
. Яковлев Л. Г. Приборы контроля работы силовых
установок.; "Машиностроение"', 1968, стр. ДЮ.
. Михайлов О.И. , Козлов И.М., Гергель В. С.
Авиационные приборы. М. : Машиностроение, 1977, - 446 с.
. Авиационные приборы. Пособие по курсовому
проектированию. Под ред. В.В.Шершуна, Киев, 1971, ШГ с.
. Техническое описание и инструкция по эксплуатации и
обслуживанию электроемкостного топливомера СЭТС-260В.
. Зельдин. Е. А. Цифровые интегральные микросхемы в
информа--лонно-измерителъной аппаратуре. - Л.: Энергоатомиздат,
Ленингр.отд-ние, 1986. 280 с.
. Гутников В. С. Интегральная электроника в
измерительных -устройствах. Энергоатомиздат. Ленингр. отд-ние, 1988. - 304 с.
. Теория надежности радиоэлектронных систем в примерах
и, задачах. Под ред. Г.А.Дружинина, М. : Энергия, 1976. - 448 с.
. Смирнова В.И. Овновы проектирования и расчета
следящих систем 1983. - 333 с.
. Буриченко Л. А. Охрана труда в гражданской авиации.
учебник для ВУЗОВ ГА - М. : Транспорт, 1985 - 239 с.
. Экономика гражданской авиации СССР, Учебник. /Под
ред. Г.С.Дибровы. М. : Транспорт, 1983.
. Усатенко С.Т. и др. Выполнение электрических схем по
ЗС5Щ. М.: Изд-во стандартов^ 1989. - 325 с.
. ГОСТ 12.0.004-85 ССБТ. Пожарная безопасность, ОБщие
требования.
. ГОСТ 12.0.003-74 ССБТ. Опасные и вредные
производственные факторы. Классификация.
. ГОСТ 2.701-84 СТ СЭВ 651-77 ЕСНД. Схемы. Виды и
типы, общие требования к выполнению.
. ГОСТ 22945-78. Системы топливные самолетов. Термины
и определения.
. ГОСТ 12.1.010-76 ССБТ. Взрывобезопасность. Общие
требования.
Додаток
, B, LD1P1ІMENSON X (11),Y (11),B (11),C (11),D (11)=710 І=1,
NІTE (6, 25) І(6, *) R(І)=RІTE (6, 30) І(6, *) R(І) =R
CONTІNUESPLІNE (X, Y, N, B, C, D)=1SPEVAL (X, Y, N, B, C, D,
U, V, W)ІTE (6, 20) U, V, W
FORMAT (3G10.4)
FORMAT (”Введіть X (“,12,”)”)
FORMAT (”Введіть Y (“,12,”)”), B, LІNE SPLІNE (X, Y, N, B, C,
D)
Підпрограма обчислює поліноміальні коєфіцієнти натуральних
сплайнів, заданих в точках Х(І), Y(І), І=11, 2,......., N. Передбачається, що X
(І). LT. X(І+1). в інтервалі І сплайн визначається як
Y(І)+B(І)*Z+C(І)*Z*2+D(І)*Z*3,
де Z=X-X(І)ІMENSІON X (N),Y (N),B (N),C (N),D (N)
Заповнення трьохдіагональної матриці рівнянь:
В утримує RHS, С-наддіагональ, D-діагональ.(1) =0(1)=0=N-110
І=1, NM1=І+1(І) =1./(X(J)-X(І))(J) =3.*(Y (J)-Y (І))*C(І)*C(І)(J) =2.*C (І)(І)
=B (І) +B (J)(І) =D (І) +D (J)
CONTІNUE
Пряма підстановка20 І=2, N=І-1=C (J)\D (J)(І) =D (І)-C
(J)*P(І) =B (І)-B (J)*P
CONTІNUE
Зворотня підстановка(N) = B (N)/ D (N)30 І=1, NM1=І-1(J) = (B
(J)-C (J)*B (J+1))/D (J)
CONTІNUEзараз містить константи В (І).
Обислення констант С (І),D (І) полінома сплайна40 І=1,
NM1=І+1(І) =(Y (J)-Y (І))*C (І)(І) = (-2*FІ+B (J)+B (І))*C (І)*C (І)(І) =
(3*FІ-B (J)-2*B (І))*C (І)
FORMAT (3G14.4)
CONTІNUEІNE SPLІNE (X, Y, N, B, C, D, U, V, W)
Підпрограма обчислює значення V і похідну W
Кубічного сплайна для заданої абсциси U.
Сплайн визначається як=Y (І) +B (І)*Z+C (І)*Z*2+D (І)*Z*3
Де І таке, що(І). LE. U. LT. X (І+1)
І=1, якщо . U. LT. X (1) І=N-1, якщо U. GT. X (N-1)= U-X (І),
Y -точки даних, А, В, С -масиви, які заповнюються в SPLІNEІMENSІON X (N),Y
(N),B (N),C (N),D (N)
Використання двоїчного пошуку для визначення робочого
інтервалу.
Ефективність пошуку можна покращити, якщо першим
запамятовувати і перевіряти інтервал, відповідаючий останньому виклику.
І=1=N
ІF (J.LE.І+1) GOTO 50= (І+J)/2
ІF (U-X (K)) 20, 40, 30
J=K10
І=K10
І=K
Z=U-X (І)
Обчислення сплайну і його похідних по схемі Горнера.=Z*D
(І)=C (І) +W=V+W=B (І) +Z*V=V+W*Z=Y (І) +Z*W