История и механизмы тормозов Isuzu Trooper
Введение
Isuzu Trooper
(с 1984 по 1991 год выпуска).
Крупнейший в мире производитель тяжелых грузовиков японская компания
Isuzu свой первый внедорожник под названием Trooper (в переводе
"кавалерист") построил в 1981 году. Компактный и комфортабельный полноприводный
автомобиль стал прямым конкурентом появившегося несколько раньше Mitsubishi
Pajero. Даже внешней угловатостью они были похожи. В гамму Isuzu Trooper
поначалу входили трехдверные внедорожники и двухдверный кабриолет с мягким
верхом. Трехдверные версии в свою очередь были выполнены как с короткой (2300
мм), так и с длинной (2650 мм) базой, что позволило вскоре создать из
удлиненного варианта полноценный пятидверный внедорожник, ставший самой
популярной моделью в серии. В 1985 году с дебюта в Женеве эта версия Isuzu
Trooper и начала атаку на европейский рынок.
Конструкция Isuzu Trooper типична для японских компактных полноприводных
пикапов и внедорожников: мощная лонжеронная зама, передняя независимая
торсионная подвеска с регулируемой жесткостью, задняя зависимая рессорная,
реактивные тяги. Трансмиссия с подключаемым передним мостом, демультипликатором
и блокировками дифференциалов. Задняя дверь с навешенным запасным колесом
двустворчатая. Первоначально на Isuzu Trooper ставили только 2,0-литровый 88-сильный
бензиновый двигатель и 2,2-литровый 61 -сильный дизель. Для внешних рынков
предлагались более мощные силовые агрегаты: 2,3-литровый 92-сильный
карбюраторный двигатель и турбодизель мощностью 72 л.с.
Уже в 1986 году внешность Isuzu Trooper модернизировали: круглые фары
заменили на прямоугольные, решетка радиатора также стала иной. Мощнее стали
двигатели: 2,6-литровый инжекторный развивал 114 л.с. а тяговитый 2,8-литровый
турбодизель- 100 л.с. (без наддува 87 л.с).
В салоне всех версий сохранен спартанский стиль, столь свойственный
автомобилям, рассчитанным на езду по бездорожью. Нет даже регулировки наклона
спинки сиденья, зато боковая поддержка развита хорошо. Прямоугольные очертания
панели приборов выдержаны в духе японского дизайна 1980-х. В середине панели
непременные три шкалы - кренометров и альтиметра. Рулевое управление оснащено
гидроусилителем. Обзорность достаточно хорошая, благодаря большим боковым
зеркалам.
Дисковые тормоза всех колес, что для внедорожников нетипично, да еще с
ABS, работают безукоризненно. Муфты свободного хода в передних ступицах
подключаются вручную.
В общем, Isuzu Trooper первого поколения проявил себя как весьма надежный
автомобиль.
В 1991 году дебютировал Isuzu Trooper второго поколения. Его конструкция
по существу сохранила преемственность с первой моделью, только стала более
современной по дизайну и комфорту кузова. Муфты переднего моста, как и он сам,
теперь включаются кнопкой из салона и даже на скорости (только до 100 км/ч).
Ходовые качества стали еще лучше. Габаритные размеры серьезно не изменили:
4660x1745x1840 мм (для пятидверной версии). Трехдверная на 430 мм короче.
Модель, конечно, оснастили более мощными двигателями: 3,2-литровым
24-клаланным V6 с впрыском мощностью 193 л.с. (177 л.с. с каталитическим
нейтрализатором) и 3,1-литровым 125-сильным турбодизелем. Кроме 5-ступенчатой
механической КП, предусмотрен 4-диапазонный "автомат". У дизеля
отличная экономичность 13,1 л/100 км в городе, бензиновый же в свою очередь
расходует до 16 л/100 км.
Впоследствии Isuzu Trooper распространили на различных рынках под
местными марками. Так в апреле 1992 года в свет вышел Opel Monterey (он же
Vauxhail), который отличался лишь шильдиками и оборудованием салона. В самой
Японии по соглашения с фирмой Honda модель стали продавать под именем Horison,
что сути автомобиля никак не меняло. Зато предназначенный для
североамериканского рынка Acura SLX укомплектован по высшему разряду.
В 1998 году модель серьезно модернизировали, причем внешне наиболее
заметно отличается новая трехдверная версия.- автомобиль серьезный. Кузов
крепится к раме через многочисленные резиновые подушки различной конфигурации и
дополнительно удерживается от отрыва массивными стяжками, напоминающими
грузовые стремянки. Дополняет картину снизу наличие мощных буксирных крюков и
проушин, закрепленных калеными болтами.
Пятидверный кузов имеет довольно плавные, но вместе с тем совершенно
"бескомпромиссные" обводы. Фронтальная часть без излишеств:
внушительных размеров фальшрадиаторная решетка с пропорциональной фирменной
эмблемкой, большие фары со стеклянными рассеивателями. В нижних углах бампера
расположены противотуманки - тоже стеклянные.
В целом внешность автомобиля являет собой пример сбалансированного
дизайна. Уместно все - и крупная надпись "Trooper" на передней двери,
и кожух полноразмерной запаски на большой части задней (она двустворчатая,
70/30).
После модернизации Isuzu Trooper получил новый 3,5 л двигатель V6 с
настраиваемым впускным коллектором - взамен 3,2-литрового. Коробки передач
предлагались и механические, и автоматические.
Посадку в Isuzu Trooper значительно облегчают тянущиеся вдоль кузова
подножки из рубчатого стального листа. Салон отличается высоким потолком и
большой площадью остекления. Здесь с комфортом разместятся пятеро. Как опция,
возможны еще два места в багажном отсеке. Удачно организовано водительское
место. Все под рукой - и регулировки сидений, и управление кондиционером, и,
конечно, трансмиссией.
Передний мост подключается-отключается на ходу (до 100 км/ч) - кнопкой,
ряд "автомата" стандартный, понижающая передача
"активируется" рычагом с надписью "H-4L". Также имеются
кнопки "Winter" (принудительное троганье со второй передачи на
скользкой дороге) и "Power" (для тех, кому не лень часто менять резину
- при нажатии автомобиль становится просто бешеным, одинаково хорошо роет
колесами и грунт, и асфальт).
Панель приборов проста и функциональна. Указатели уровня бензина,
температуры охлаждающей жидкости, давления масла, а также вольтметр и тахометр
- традиционные стрелочные, спидометр стрелочный с электронным одометром. Все
приборы хорошо видны и читаемы, с отличной подсветкой в темное время суток.
Имеется выведенный на щиток дубляж индикации селектора АКПП.
Рулевое управление на удивление острое и точное, автомобиль отлично
слушается - неважно, мокрый асфальт под колесами или сухой. Достоинства Isuzu
Trooper очевидны - полноразмерный, вместительный, комфортабельный, крепкий,
отлично собранный и богато оснащенный автомобиль с хорошими внедорожными
возможностями.
Следующее обновление этого автомобиля произошло в 2001 году. Внешне
автомобиль изменился мало. На интегрированной в капот фальшрадиаторной решетке
прибавилось хрома. В крыше - новый, автоматизированный люк увеличенных
размеров. Появилась шторка в багажнике - она позволяет изолировать от
посторонних глаз его содержимое.
С приборного щитка в угоду современной тенденции исчезли вольтметр и
указатель давления масла. Их место занял светодиодный индикатор режимов
трансмиссии TOD - Torque On Demand.
В остальном все по-прежнему. Солидный кузов консервативных коробчатых
форм с пластиковыми расширителями колесных арок, задняя дверь из двух неравных
частей с кожухом запаски на большей, фары и противотуманки с традиционными
стеклянными рассеивателями внушительной толщины. Фары снабжены омывателями и очистителями.
Боковые зеркала в хромированных корпусах складывающиеся, с электроприводом.
Кожаный салон светло-бежевого цвета визуально и фактически очень
просторен. На это работает и большая площадь остекления, обеспечивающая
отличный обзор по всем направлениям. Вместо кондиционера появился
климат-контроль.
Надежность и основательность чувствуются во всем. Рулевая колонка
регулируется по высоте. Рулевое колесо обшито кожей в цвет салона и приятно на
ощупь. Обзор панели приборов отличный - при всех положениях рулевого колеса и
при любой посадке.
Стихия Isuzu Trooper - хорошее шоссе. Высокая курсовая скорость, легкое
управление, комфортабельная подвеска. Автомобиль обладает достаточно точным
рулевым управлением и хорошей маневренностью. Радиус разворота у пятидверной
версии составляет всего 5,8 м (у трехдверной - 5 м).
Основные изменения - в новом для Isuzu типе полного привода. Формально
Isuzu Trooper имеет постоянный полный привод, но на хорошем шершавом покрытии
передний мост практически не работает. Он подключается автоматически лишь при
необходимости - поэтому трансмиссия и называется Torque On Demand,
"крутящий момент по требованию". При желании передний мост можно и
вовсе отключить.
С осени 2002 года на Isuzu Trooper начали устанавливать новый 4-цилиндровый
турбодизель с системой common rail рабочим объемом 3,0 л, развивающий 159 л.с.
Из бензиновых версий в гамме оставили только 3,5-литровый верхнеклапанный
двигатель V6 мощностью 215 л.с.
В России и в других странах Северной Европы (Финляндия, Швеция) Trooper
продают со специальным северным пакетом, включающим стеклоочистители фар,
аккумулятор с увеличенной емкостью, климат-контроль, обогреватели зеркал и
передних сидений.
Каждая деталь Isuzu Trooper является прямым доказательством того, что
автомобиль сделан с любовью, настолько все удобно и эргономично. Вся отделка
салона выполнена из хорошего пластика, панели состыкованы между собой идеально
точно. Дорожные (и бездорожные) неровности проглатываются энергоемкой, в меру
жесткой подвеской без малейшего напряжения. В целом, о Isuzu можно почти без
натяжек сказать - отличный автомобиль.
Модель собирают на японском заводе в Канагаве, с января 2003 года все
внедорожники поставляются только на экспорт. В Европе сейчас Trooper является
единственным продающимся SUV марки Isuzu.
isuzu
грузовик подвеска рама
РЕЗЮМЕ
В переводе на русский слово "Трупер" имеет массу значений:
кавалерист и танкист, десантник и даже конный полицейский... Важнее, что на
поверку он оказался многофункциональным автомобилем, сработанным на совесть и
со знанием дела.
А судя по тому, что фирма "Исудзу" решила-таки обосноваться на
нашем рынке, "конный полицейский" под любым из своих имен попортит
нервы конкурентам.
+ Очень просторный трансформируемый салон. Мощный "эластичный"
мотор, отличная динамика, хорошая проходимость, высокий уровень комфорта,
энергоемкая подвеска. Наличие запчастей и возможность ремонта на сервисных
станциях "Опель".
Отсутствие межосевого дифференциала, что не позволяет двигаться с
постоянным полным приводом на дорогах с любым видом покрытий. Шум двигателя на
оборотах, близких к максимальным.
Во многих лицах
В России японская компания Isuzu Motors Ltd. (и соответственно - ее
автомобили) известна мало. Например, мало кто знает о ее тесном сотрудничестве
с корпорацией General Motors - в частности, о том, что раздаточная коробка
столь любимых у нас Chevrolet Suburban и Tahoe разработана GM совместно с
японцами, или что у не менее популярного Opel Frontera "опелевский"
только мотор, а вся ходовая часть и кузов - от Isuzu. И уж точно можно побиться
об заклад, что название большого внедорожника Opel Monterey гораздо более
знакомо среднестатистическому россиянину, чем Isuzu Trooper. А ведь это - один
и тот же японскийAWтомобиль, который корпорация General Motors охотно продает
под маркой и других своих отделений. В Великобритании - как Vauxhall Monterey,
в Австралии - как Holden Jackaroo. Более того, компания Honda, в гамме которой
большого внедорожника не имеется, продает Trooper в США под маркой своего
люксового (!) отделения - как Acura SLX.
До недавнего времени внедорожник Isuzu Trooper в Россию официально не
поставлялся. Теперь же ситуация изменилась, и мы решили познакомиться с машиной
в ее оригинальной ипостаси.
С первого же взгляда ясно, что Trooper - аппарат серьезный. И не только в
размерах дело. Рамная конструкция, массивная многорычажная подвеска спереди -
ее упругими элементами являются два толстенных продольных торсиона почти
полутораметровой длины, мощная балка заднего моста с не менее внушительными
реактивными рычагами и тягой Панара не оставляют сомнений в своей надежности.
Ничего удивительного - компания Isuzu занимается грузовиками с 1918 г., и
легкие грузовики-внедорожники - лишь часть спектра ее продукции.
Кузов крепится к раме через многочисленные резиновые подушки различной
конфигурации и дополнительно удерживается от отрыва массивными стяжками,
напоминающими грузовые стремянки. Дополняет картину снизу наличие мощных
буксирных крюков и проушин, закрепленных калеными болтами. Показалось, что
раздаточная коробка висит низковато, что в совокупности с множеством
штампованных листов различных защитных конструкций уменьшает клиренс, но об
этом - чуть позже.
В 1999 модельном году Trooper получил новый 3,5 л двигатель V6 с
настраиваемым впускным коллектором - взамен 3,2-литрового. Внешне моторы мало
чем отличаются друг от друга, основные навесные агрегаты и узлы расположены
одинаково. Коробки есть и механические, и автоматические. Объектом нашего
внимания стал Trooper с "автоматом". Почему? Да потому, что сбыт таких
машин идет лучше - социальный статус потенциального владельца позволяет одной
рукой придерживать руль, а другой пользоваться телефоном.
Пятидверный кузов имеет достаточно плавные, но вместе с тем совершенно
"бескомпромиссные" обводы. Впрочем, никому из создателей полноразмерных
внедорожников не удалось пока далеко уйти от "коробчатости" форм, как
бы они их ни сглаживали. Фронтальная часть - без излишеств: внушительных
размеров фальшрадиаторная решетка с пропорциональной фирменной эмблемкой,
большие фары со стеклянными рассеивателями. В нижних углах бампера, словно в
глубоких глазницах, расположены противотуманки - тоже стеклянные. (Акцент на
материале рассеивателей сделан не случайно - все больше автопроизводителей
оснащают свою продукцию оптикой из поликарбоната без привычного рифления.
Trooper же здесь консервативен, но это лишь подчеркивает солидность его
образа.)
В целом внешность машины являет собой пример сбалансированного дизайна.
Уместно все - и крупная надпись "Trooper" на передней двери, и кожух
полноразмерной запаски на большой части задней (она двустворчатая, 70/30).
"Наш" автомобиль был дооборудован мощными прямоугольными фарами
Hella, расположенными на закрепленном на раме кенгурятнике из матово-черных
труб внушительного сечения.
Посадку в Trooper можно сравнить, пожалуй, лишь со входом в автобус.
Правда, ее значительно облегчают тянущиеся вдоль кузова подножки из рубчатого
стального листа. Салон. Высокий потолок, большая площадь остекления... Здесь с
комфортом разместятся пятеро. Как опция, возможны еще два места в багажном
отсеке. Задние "ворота" не имеют внутренних дверных ручек. Хотя детям
без взрослых в таком автомобиле делать нечего - можно заблудиться.
Нет смысла рассказывать о различных "подголовничках и
подлокотничках" - это для машины такого класса в порядке вещей. Между
передними сиденьями имеется большая ручка - на ухабах пассажир может хвататься
за нее левой рукой. Сидящим сзади предлагаются (помимо штатных наддверных
рукояток) диагональные поручни, соединяющие центральные стойки с верхними краями
задних дверных проемов. В общем, подержаться есть за что.
Удачно организовано водительское место. Все под рукой - и регулировки
сидений, и управление кондиционером, и, конечно, святая святых внедорожника -
трансмиссией. Передний мост подключается-отключается на ходу (до 100 км/ч) -
кнопочкой, ряд "автомата" стандартный, понижающая передача
"активируется" рычагом с надписью "H-4L". Также имеются
кнопочки "Winter" (принудительное троганье со второй передачи на скользкой
дороге) и "Power" (для тех, кому не лень часто менять резину - при
нажатии автомобиль становится просто бешеным, одинаково хорошо роет колесами и
грунт, и асфальт).
Панель приборов проста и функциональна. Указатели уровня бензина,
температуры охлаждающей жидкости, давления масла, а также вольтметр и тахометр
- традиционные стрелочные, спидометр стрелочный с электронным одометром. Все
приборы хорошо видны и читаемы, с отличной подсветкой в темное время суток.
Имеется выведенный на щиток дубляж индикации селектора АКПП.
Поворот ключа - и раздается добротный низкочастотный рык: под капотом
бьют копытами 215 лошадей. Со снижением оборотов до холостых уровень шума в
салоне становится минимальным.
На асфальте машина ведет себя более чем уверенно. Тягаться на светофорах
никто не пытается - уже один внешний вид Trooper внушает уважение. Стартует
автомобиль достаточно резво, и во всем диапазоне оборотов охотно откликается на
нажатие педали газа. Коробка-автомат работает четко и незаметно.
На хорошем шоссе задним пассажирам может казаться, что они едут в большом
седане - комфортабельные сиденья, мягкая подвеска, без проблем глотающая мелкие
неровности, общее ощущение солидности машины. На скорости 110 км/час двигатель
спокойно крутится с частотой 2500 об./мин. - без гуда и рыка. Зато хоть
отбавляй рева ветра - обводы кузова не слишком аэродинамичны.
Рулевое управление на удивление острое и точное (для внедорожника),
машина отлично слушается - неважно, мокрый асфальт под колесами или сухой.
Резина Bridgestone Dueler H/T вполне подходит для твердого дорожного покрытия -
и держит хорошо, и шумом не раздражает. Но активной скоростной рулежкой
увлекаться не стоит - "рослый" Trooper с его мягкой подвеской и
четырьмя оборотами руля "от щелчка до щелчка" для этого не годится.
Как, впрочем, и большинство внедорожников.
Замедляется Trooper достаточно уверенно, но при торможении с большой
скорости буквально чувствуешь, как напряженно борются тормозные механизмы с
немалым весом автомобиля - до полной остановки.
Вот и внедорожный участок. Идет назойливый дождик, песок и глина под
колесами чередуются с травкой и лужами. Известная джиперская трасса в
Крылатском безжизненна - видны лишь пара рыболовов да невесть откуда взявшийся
заяц-русак, обомлело уставившийся на красное механическое чудище.
На крупных неровностях проявляется "грузовая сущность" Trooper
- пассажиров ощутимо потряхивает. К проходимости машины претензий нет.
Ни на песке, ни в лужах, ни на траве передний мост подключать не пришлось
- даже на "компромиссной" Dueler H/T аVтомобиль достойно движется и
маневрирует.
Добившись диагонального вывешивания с пробуксовкой задних колес, нажимаю
на торпедо кнопку "4wd" и уверенно выезжаю, зацепив гребень ямы
защитным листом раздаточной коробки. Да, клиренс (215 мм в нагруженном
состоянии) оказался маловат, короткобазная трехдверная версия Trooper для
off-road party подошла бы лучше.
На "среднестатистической" грунтовой дороге автомобиль
"внимательно относится к пожеланиям" водителя, длинноходная подвеска
прекрасно справляется с неровностями, спровоцировать "козление"
удалось только на высокой скорости. На руле, снабженном гидроусилителем, усилия
минимальные, единственное неудобство - несколько толстоватая баранка.
Поначалу вызывали сомнение литые легкосплавные диски колес, посаженные на
шесть шпилек, - больно уж ажурные. Они резко контрастируют с просматривающимися
сквозь них здоровенными тормозными дисками. Однако после почти часового
агрессивного "топтания местности" сомнения в прочности колес
улетучились.
С полным приводом автомобиль ведет себя еще увереннее. Повороты можно
проходить и порезче... В разные стороны летят брызги, комья дерна с травой.
Ничто не предвещало беды. По плану требовалось сделать серию
"динамичных" снимков, для чего был выбран подходящий прямик с
поросшими травкой обочинами... Стрелка спидометра поднимается - 20, 40, 60,
70... Фотограф отслеживает автомобиль объективом. Когда он остается сзади,
сбавляю скорость - впереди пологий левый поворот, градусов семь, не больше...
Левые колеса проходят лужу, правые катятся по травянистой кромке. Внезапно
дорога уходит из-под колес, машина валится на правый бок. Оказалось, что
"травка" - это на самом деле верхушки какого-то могучего бурьяна,
который вырос на дне канавы, отлично ее замаскировав.левыми колесами пытается
зацепиться за влажный песчаный грунт, но правые уже молотят воздух - ширина
канавы метра полтора, глубина такая же.
Удара не последовало (еще не хватало получить по физиономии подушкой) -
машина просто легла правым бортом на мягкий грунт. Двигатель недовольно урчит
на холостых, вокруг - "высокие травы". Приехали... В правое зеркало
вижу собственное отражение - power mirror при касании грунта автоматически
сложилось, прижавшись к дверному стеклу. Глаза бы мои не глядели.
Выбираюсь через дверь, пассажир, чтобы не пачкать расчехленный для съемки
салон, уподобясь танкисту, лезет через люк. Тут же, откуда ни возьмись,
появляются конные милиционеры, точнее, милиционер и "милиционерка".
Без слов ясно - им понравилось. Подоспевший фотограф сообщает о наличии рядом
спасательной станции МЧС.
За деревьями виднеется поднятая в небо стрела автокрана. Иду туда,
объясняю, что случилось. На трассе частенько кто-нибудь "убирается" -
для обитателей станции это не в диковинку. Спасатель Алексей интересуется - не
"Мотор" ли журнал? Получив утвердительный ответ, оживляется и цинично
заявляет, что МАЗ, автокран, сломан. Немая сцена. Вся надежда на древний
ГАЗ-63, в кузове которого лежит новенький дизель для неисправного МАЗа. Но
ветеран блокирован мусорным бункером! Спасатель Алексей устанавливает
полудохлый аккумулятор, подкачивает бензин и с пол-оборота заводит раритет.
Пока прогревается мотор, обсуждаем план действий. Консенсус достигнут,
напоследок получаю гантельный хлопок по плечу - крепка ты, спасательская
рука... Все оживлены. ГАЗ бодро отодвигает контактным методом бункер, и
инициативная группа, облепив подножки, выдвигается на место происшествия.
Дальнейший час прошел на редкость результативно: были последовательно
оторваны все штатные крюки и проушины. Выкристаллизовалось решение - тащить за
задний мост. Пару раз тяжеленный дизель начинал угрожающе ползти по кузову
грузовика, но именно благодаря этому "балласту" спасательные работы
увенчались успехом - ГАЗ-63 весит на 100 кг меньше, чем Trooper.
Повреждения оказались на удивление незначительными - помято крыло, разбит
поворотник, слегка поцарапаны (не помяты!) двери, отодран пластиковый
расширитель колесной арки. Стойки, стекла - целы. Крепкая все-таки машина -
Trooper.
При повороте ключа автоматически высунулась из мятого крыла
телескопическая антенна. Двигатель завелся как ни в чем не бывало, и автомобиль
поехал.
Подведем итоги. Достоинства Isuzu Trooper очевидны - полноразмерный,
вместительный, комфортабельный, крепкий, отлично собранный и богато оснащенный
автомобиль с хорошими внедорожными возможностями. Внешне вполне может
понравиться тем, кто мечтает о Range Rover, но не имеет достаточно средств на
его покупку.
В пользу машины говорит и тот факт, что владельцы им довольны - по
результатам недавнего опроса, проведенного J.D.Power & Accociates среди
владельцев внедорожников пятилетнего возраста, Trooper занял первое место по
безотказности работы.
Сплетни о какой-то особенной неустойчивости Trooper в поворотах - именно
сплетни. Их начал распространять в 1996 г. Союз американских потребителей после
проведенных им "самопальных" испытаний аVтомобиля. Что ж, их лозунг -
"Покупай американское"... В 1997 г. "поклеп" был официально
опровергнут Национальным управлением дорожной безопасности США.
Наше первое знакомство с внедорожником Isuzu Trooper состоялось без
малого два года назад, когда автомобиль только начинал свою официальную карьеру
в России. Впечатления от теста остались самые лучшие: покорила непринужденность
поведения автомобиля - и на бездорожье, и в городском потоке. В этом году
компания-производитель отмечает свое 85-летие, да и некоторый рестайлинг
подоспел, так что появился повод для новой и, как оказалось, не менее приятной
встречи.
Внешне автомобиль изменился мало. На интегрированной в капот
фальшрадиаторной решетке прибавилось хрома. В крыше - новый, автоматизированный
люк увеличенных размеров, который позволяет пассажирам высунуться из машины по
пояс - с видеокамерой, например. Затемнение стекла люка оптимальное, даже яркое
солнце не досаждает. При необходимости можно задвинуть шторку, "выключив
свет" вовсе. Появилась шторка и в багажнике - она позволяет изолировать от
посторонних глаз его содержимое.
С приборного щитка в угоду современной тенденции исчезли вольтметр и
указатель давления масла. Их место занял светодиодный индикатор режимов
трансмиссии TOD - Torque On Demand. (Мода модой, а серьезному внедорожнику
максимальный комплект приборов необходим - бывают ситуации, когда чем больше
информации, тем лучше. Кстати, представители салона утверждают, что все
реализованные ими в России автомобили Trooper проводят в условиях бездорожья
порядка 20% общего времени эксплуатации - заметно больше по сравнению с внедорожниками
других марок. Похоже, состоятельные потребители наконец-то приобретают этот
толковый аVтомобиль уже не только ради пафоса.)
В остальном все по-прежнему. Солидный кузов консервативных коробчатых
форм с пластиковыми расширителями колесных арок, "фирменная" задняя
дверь из двух неравных частей с кожухом запаски на большей, фары и
противотуманки с традиционными стеклянными рассеивателями внушительной толщины
(никакого поликарбоната!). Фары снабжены омывателями и очистителями. Боковые зеркала
в хромированных корпусах складывающиеся, с электроприводом - чисто японская
штучка. Можно втиснуться в узкий гараж, а можно и "помахать"
приятелям.
На этот раз подножек у машины не оказалось, так что пришлось затратить
несколько больше усилий при посадке. Кожаный салон светло-бежевого цвета
визуально и фактически очень просторен. На это работает и большая площадь
остекления, обеспечивающая отличный обзор по всем направлениям. Салонное и
боковые зеркала дополняют картину, причем ориентироваться по ним при езде задним
ходом легче, чем в ином легковом автомобиле.
Надежность и основательность чувствуются во всем. Сиденья своей формой и
фактурой обивки напоминают кресла руководителей высокого ранга. Рулевая колонка
регулируется по высоте. (Диапазон ее перемещений нареканий не вызвал, но
известно, что особо высокие водители жалуются: мол, не подняв колонку, из
машины не выйдешь, а в движении колено трется о вертикальную часть центральной
консоли. Вполне может быть, объем салона поделен между водителем и пассажирами
явно в пользу последних.)
Спорным решением показалась кожаная обшивка рулевого колеса в цвет салона
- на предыдущем аVтомобиле она была черной. Само же колесо приятно на ощупь и
располагает к "закрытому" хвату, от которого совершенно не устают
кисти рук.
Обзор панели приборов отличный - при всех положениях рулевого колеса и
при любой посадке. Кстати, кондиционер в машине новый, автоматический и более
совершенный по конструкции. Магнитола Kenwood вполне прилично звучит и на ходу,
и на стоянке, однако над акустической картиной салона можно поработать.
Сотрудник автосалона, который выдал мне ключи и документы на машину, -
тот же, что и два года назад. (Если вспомнить, чем закончился предыдущий тест -
добрый ли это знак? Будем считать, что так.) Поехали.
Знакомые ощущения: звук мотора, стабильный прием, уверенная работа
подвески... Конечно, 215 л.с. на две тонны сухой массы - отнюдь не рекорд, но
мотор работает без надрыва, уверенно выполняет свои функции и автоматическая
трансмиссия. Перед очередным светофором включаю режим Power, который
увеличивает порог переключений коробки. Поток машин остается позади.
Стихия Trooper - хорошее шоссе. Высокая курсовая скорость, легкое
управление, комфортабельная подвеска (жесткий задний мост вполне прилично ведет
себя даже на разбитом покрытии). Чем не большой универсал? К тому же машину не
сдувает с дороги, а к шуму набегающего воздуха (из-за "чемоданной"
аэродинамики) можно привыкнуть.
Автомобиль обладает достаточно точным рулевым управлением и хорошей
маневренностью. Радиус разворота у пятидверной версии составляет всего 5,8 м (у
трехдверной и того меньше - 5 м). Тормоза успешно справляются со своими
обязанностями, но когда тормозишь с высокой скорости, в голову приходит, что
диаметр дисков (вентилируемые и спереди, и сзади) мог бы быть чуть больше.
Впереди - дорожные работы, хотя предупредительных знаков еще нет, стоят
только заборчики с загадочными аббревиатурами ГРЭП, ХРУМ и ПАУКС. Мужики в
касках раскидали свой инвентарь - ломы и лопаты. Движение очень плотное,
свернуть не удается. Один сковырнул крышку канализационного люка и не удержал -
та покатилась и начала заваливаться прямо под колеса. Хорошо, успела упасть -
одним краем на камень. Проезжаю по ней на скорости около 40 км/ч - хрясть,
пополам! Сквозь открытое окно доносится удаляющийся мат рабочих и восторженные
возгласы прохожих. Автомобиль лишь слегка тряхнуло.
Выехал "на местность". Ожидая фотографа, еще раз обхожу машину.
От катящихся крышек и подобных неприятностей вполне спасет кенгурятник - отнюдь
не бутафорский, из восьми параллельных хромированных труб, две крайние -
диаметром 60 мм, средние - по 40. На средней горизонтальной трубе есть
кронштейны для дополнительных фар. (Между прочим, сбоку автомобиль теперь
смотрится по-иному.
Причина - в менее ажурных 12-спицевых колесных дисках из легкого сплава.)
Формально Isuzu Trooper имеет постоянный полный привод, но на хорошем
шершавом покрытии передний мост практически не работает. Он подключается
автоматически лишь при необходимости - поэтому трансмиссия и называется Torque
On Demand, "крутящий момент по требованию". При желании передний мост
можно и вовсе отключить.
Впрочем, даже на заднем приводе автомобиль отлично идет и по песку, и по
колдобинам, легко, хотя и с пробуксовкой, взбирается на холмы. Водные преграды
преодолеваются уверенно, даже если дно песчаное. Отдыхающие на берегах
Москва-реки граждане явно недовольны клубами пыли, поднятой энергичными
разворотами, но исправно глазеют на серию динамичных прохватов.
Пока расчехляю для съемки салон, в ближайшую промоину падает видавший
виды "Москвич" 21406, в народе - "колхозник". Пассажиры
чешут в затылках: машина висит капотом вниз на картере коробки, передние колеса
болтаются в воздухе на выбравших ход рычагах, а задние разгружены, и
самостоятельно "Москвич" выбраться на может. Смотрю, как обладатель
ветерана советского автопрома ищет трос, а сам думаю: есть все-таки в мире
справедливость - ведь в прошлый раз вытаскивали нас. К тому же это отличная
возможность опробовать TOD в действии.
Попытка первая: тяну "Москвич" вперед через яму, трос
китайского производства лопается возле крюка. Квадратики на панели приборов,
информирующие о работе системы TOD, не светятся. Попытка вторая: потихоньку
прибавляю газ (от резкого рывка удерживает вид низко висящего стакана масляного
фильтра "Москвича", накрытый весьма ржавой защитой). Загорелись
первые квадратики - треть момента поступила на передние колеса.
Наконец решаем тащить потерпевшего назад (у "колхозника" возле
левого угла бампера есть толстая проушина на 12 мм болтах, не то пришлось бы
цепляться за рессору). Даю задний ход очень плавно - кузов "Москвича"
тяжело болен коррозией, недолго и медвежью услугу оказать. Квадратики
вспыхивают и тут же гаснут - дело сделано. Фактически легковушку Trooper
вытащил на одном заднем мосту.
Через травянистый косогор выбираемся на ровную площадку. На переломе
профиля квадратики индикатора TOD вспыхнули еще раз.
За час с лишним, проведенный на грунте, передний мост подключался лишь
дважды (и это на универсальной резине Bridgestone Dueler H/T), т.е. в
"условно-внедорожных" условиях вполне достаточно привода на одну ось
("чисто заднеприводная" версия Trooper существует, и стоит заметно
меньше). Полный же привод реально понадобится лишь любителям серьезной грязи.
Что изменилось за два года? Слегка переменилась ситуация -
"труперов" на наших дорогах поприбавилось, правда, не сильно. Сам же
автомобиль столь же хорош, строки предыдущей публикации будут здесь вполне
уместны: "Достоинства Isuzu Trooper очевидны - полноразмерный, вместительный,
комфортабельный, крепкий, отлично собранный и богато оснащенный аVтомобиль с
хорошими внедорожными возможностями". Ну, а то, что он оснащается лишь
6-цилиндровым мотором (большинство конкурентов предлагают моторы V8) - так,
учитывая наши таможенные пошлины, это скорее плюс, к тому же мощности и момента
V6 хватает за глаза. Отдельная катушка зажигания на каждый цилиндр,
многоточечный впрыск и свечи с покрытыми платиной электродами... В общем,
первое плановое обслуживание двигателю требуется при пробеге 100.000 км.
Продажи Trooper в России идут в гору (жаль, что трехдверная и обе
дизельные версии к нам не поставляются). И если два года назад цена аVтомобиля
многим казалась чересчур высокой, то теперь покупатели, кажется, разобрались,
во что вкладывать деньги.
1. История IZUZU Trooper
- автомобиль серьезный. Кузов крепится к раме через многочисленные
резиновые подушки различной конфигурации и дополнительно удерживается от отрыва
массивными стяжками, напоминающими грузовые стремянки. Дополняет картину снизу
наличие мощных буксирных крюков и проушин, закрепленных калеными болтами.
Пятидверный кузов имеет довольно плавные, но вместе с тем совершенно
«бескомпромиссные» обводы. Фронтальная часть без излишеств: внушительных
размеров фальшрадиаторная решетка с пропорциональной фирменной эмблемкой,
большие фары со стеклянными рассеивателями. В нижних углах бампера расположены
противотуманки - тоже стеклянные.
В целом внешность автомобиля являет собой пример сбалансированного
дизайна. Уместно все - и крупная надпись «Trooper» на передней двери, и кожух
полноразмерной запаски на большой части задней (она двустворчатая, 70/30).
После модернизации Trooper получил новый 3,5 л двигатель V6 с
настраиваемым впускным коллектором - взамен 3,2-литрового. Коробки передач
предлагались и механические, и автоматические.
Посадку в Trooper значительно облегчают тянущиеся вдоль кузова подножки
из рубчатого стального листа. Салон отличается высоким потолком и большой
площадью остекления. Здесь с комфортом разместятся пятеро. Как опция, возможны
еще два места в багажном отсеке. Удачно организовано водительское место. Все
под рукой - и регулировки сидений, и управление кондиционером, и, конечно,
трансмиссией.
Передний мост подключается-отключается на ходу (до 100 км/ч) - кнопкой,
ряд «автомата» стандартный, понижающая передача «активируется» рычагом с
надписью «H-4L». Также имеются кнопки «Winter» (принудительное троганье со
второй передачи на скользкой дороге) и «Power» (для тех, кому не лень часто
менять резину - при нажатии автомобиль становится просто бешеным, одинаково
хорошо роет колесами и грунт, и асфальт).
Панель приборов проста и функциональна. Указатели уровня бензина,
температуры охлаждающей жидкости, давления масла, а также вольтметр и тахометр
- традиционные стрелочные, спидометр стрелочный с электронным одометром. Все
приборы хорошо видны и читаемы, с отличной подсветкой в темное время суток.
Имеется выведенный на щиток дубляж индикации селектора АКПП.
Рулевое управление на удивление острое и точное, автомобиль отлично
слушается - неважно, мокрый асфальт под колесами или сухой. Достоинства Isuzu
Trooper очевидны - полноразмерный, вместительный, комфортабельный, крепкий,
отлично собранный и богато оснащенный автомобиль с хорошими внедорожными
возможностями.
Следующее обновление этого автомобиля произошло в 2001 году. Внешне
автомобиль изменился мало. На интегрированной в капот фальшрадиаторной решетке
прибавилось хрома. В крыше - новый, автоматизированный люк увеличенных
размеров. Появилась шторка в багажнике - она позволяет изолировать от посторонних
глаз его содержимое.
С приборного щитка в угоду современной тенденции исчезли вольтметр и
указатель давления масла. Их место занял светодиодный индикатор режимов
трансмиссии TOD - Torque On Demand.
В остальном все по-прежнему. Солидный кузов консервативных коробчатых
форм с пластиковыми расширителями колесных арок, задняя дверь из двух неравных
частей с кожухом запаски на большей, фары и противотуманки с традиционными
стеклянными рассеивателями внушительной толщины. Фары снабжены омывателями и
очистителями. Боковые зеркала в хромированных корпусах складывающиеся, с
электроприводом.
Кожаный салон светло-бежевого цвета визуально и фактически очень
просторен. На это работает и большая площадь остекления, обеспечивающая
отличный обзор по всем направлениям. Вместо кондиционера появился
климат-контроль.
Надежность и основательность чувствуются во всем. Рулевая колонка
регулируется по высоте. Рулевое колесо обшито кожей в цвет салона и приятно на
ощупь. Обзор панели приборов отличный - при всех положениях рулевого колеса и
при любой посадке.
Стихия Trooper - хорошее шоссе. Высокая курсовая скорость, легкое
управление, комфортабельная подвеска. Автомобиль обладает достаточно точным
рулевым управлением и хорошей маневренностью. Радиус разворота у пятидверной
версии составляет всего 5,8 м (у трехдверной - 5 м).
Основные изменения - в новом для Isuzu типе полного привода. Формально
Trooper имеет постоянный полный привод, но на хорошем шершавом покрытии
передний мост практически не работает. Он подключается автоматически лишь при
необходимости - поэтому трансмиссия и называется Torque On Demand, «крутящий
момент по требованию». При желании передний мост можно и вовсе отключить.
С осени 2002 года на Trooper начали устанавливать новый 4 цилиндровый
турбодизель с системой common rail рабочим объемом 3,0 л, развивающий 159 л.с.
Из бензиновых версий в гамме оставили только 3,5 литровый верхнеклапанный
двигатель V6 мощностью 215 л.с.
В России и в других странах Северной Европы (Финляндия, Швеция) Trooper
продают со специальным северным пакетом, включающим стеклоочистители фар,
аккумулятор с увеличенной емкостью, климат контроль, обогреватели зеркал и
передних сидений.
Каждая деталь Trooper является прямым доказательством того, что
автомобиль сделан с любовью, настолько все удобно и эргономично. Вся отделка
салона выполнена из хорошего пластика, панели состыкованы между собой идеально
точно. Дорожные (и бездорожные) неровности проглатываются энергоемкой, в меру
жесткой подвеской без малейшего напряжения. В целом, о Isuzu можно почти без
натяжек сказать - отличный автомобиль.
Модель собирают на японском заводе в Канагаве, с января 2003 года все
внедорожники поставляются только на экспорт. В Европе сейчас Trooper является
единственным продающимся SUV марки Isuzu.Trooper. СВОЙ СРЕДИ ЧУЖИХ.
За рулем №5 1999
Обновленный "Исудзу-Трупер" начал сходить с конвейера в 1998
году и уже в сентябре появился в Москве. Вседорожник подвергся серьезной
модернизации: улучшены отделка салона и внешний облик, "Трупер" стали
оснащать новым бензиновым двигателем объемом 3,5 л и рядным трехлитровым
четырехцилиндровым турбодизелем. Выпускаются пяти- и трехдверные, с укороченной
базой, варианты.
Вседорожник "Исудзу-Трупер" пока не столь популярен у нас, как
его конкуренты: " Мицубиси Паджеро", " Nissan Patrol GR или
"Тойота-Лендкрюйзер". Есть в том и доля вины японской компании
"Исудзу моторс", которая не торопилась вступать в игру на
"российском поле". Еще одно обстоятельство, способное сбить с толку
автолюбителей, кроется в том, что на разных рынках "Исудзу" продается
под разными, даже "чужими" именами. Более трети акций японской
компании принадлежит "Дженерал моторс". Вот почему в Европе
"Трупер" известен как " Опель Монтерей", в Британии -
"Воксхолл". На родине он выступает под псевдонимами
"Исудзу-Хоризон", "Бигхорн" - по имени популярного в начале
80-х полноприводного универсала, послужившего прародителем современных
конструкций, и даже "Хонда-Джаз". Компания "Хонда", которая
не имеет своего "большого" вседорожника, по джентльменскому
соглашению успешно продает эту машину в США под своей торговой маркой
"Акура".
Для знакомства мы выбрали "Трупер" с бензиновым двигателем и
автоматической коробкой передач в весьма дорогой комплектации, с почти полным
набором дополнительного оборудования. Даже наружные зеркала способны
складываться автоматически после нажатия кнопки электропривода при заезде в
узкий гараж или на мойку. Экстерьер автомобиля ценой 45 500 долларов
подчеркнуто строг и вполне респектабелен. Колеса из легкого сплава с ажурными
спицами, немало хромированных деталей, например дверные ручки, рамки дверных
стекол. Но чувство меры и вкуса не изменило дизайнерам. Немаловажное
обстоятельство, если учесть, что в России на вседорожниках принято ездить не
только в дальние путешествия, на рыбалку или охоту.
Размеры салона впечатляют: высокий потолок, огромные окна, отличный
обзор. Здесь и задние пассажиры могут вальяжно устроиться и даже вздремнуть в
пути, наклонив назад спинки сиденья до полулежачего положения. И без того
огромное багажное отделение нетрудно превратить в грандиозную грузовую
платформу, сложив сиденья вперед.
Впереди два широких удобных кресла разделены внушительной консолью, так
что водитель и пассажир даже весьма солидной комплекции не будут толкать друг
друга локтями. У каждого кресла есть свой откидной подлокотник - очень удобно.
На консоль помещены рычаги управления коробкой и включения понижающей передачи,
а также кнопки переключения режимов работы трансмиссии "мощностной" и
"зимний", дополнительных фар и подогрева сидений.
Передняя панель оформлена, что называется, без затей, зато очень
функциональна. Приборы информативны, легко читаются. Большие
кнопки-переключатели компактно сгруппированы, что сводит к минимуму движения
рук и глаз водителя, позволяя сосредоточиться на управлении автомобилем. Нажав
одну из них, можно на ходу - даже при скорости до 100 км/ч - подключить привод
передних колес, легким движением руки превратив "Трупер" в
полноприводный автомобиль. Но, увы, при "жесткой" схеме распределения
момента - без межосевого дифференциала или вискомуфты, полный привод можно
включать только на скользких покрытиях или бездорожье. Кстати, год назад часть
машин стали оснащать на конвейере межосевым дифференциалом с электронным
управлением. Пока к нам такие автомобили официально не поставляются.
Новый двигатель с алюминиевыми блоком и головкой цилиндров, изменяемым по
длине впускным коллектором демонстрирует отличную тягу в широком диапазоне
оборотов. Пожалуй, по этому показателю "Трупер" опережает
одноклассников-конкурентов. Переключения автоматической четырехступенчатой
коробки отличаются плавностью даже при интенсивном разгоне в режиме
"Power" (мощностной). Водителю вовсе не обязательно давить педаль
газа до пола, дабы быстро ускориться. Умная электроника словно предугадает его
желание и сама включит пониженную передачу. Разогнаться до "сотни"
двухтонный джип способен менее чем за 10 с! Правда, отметим: на оборотах,
близких к максимальным, басовитый звук двигателя становится назойливым.
В режиме "Winter" (зимний) вседорожник очень плавно трогается
на третьей (!) передаче и столь же плавно набирает ход. По достижении около 40
км/ч или резком нажатии на педаль газа надпись "Winter" на панели
приборов гаснет, и "автомат" сам возвращается в обычный режим.
Отличная система для старта без пробуксовки на обледенелой дороге!
Впрочем "эластичный" мотор и в обычном режиме работы
трансмиссии позволяет точно дозировать силу тяги. Даже в варианте заднего
привода "Трупером" можно уверенно управлять и на скользкой дороге. В
этом мы убедились, упражняясь на льду Олимпийского гребного канала.
На асфальте городских улиц "Трупер" по уровню комфорта без
натяжки можно сравнить с солидным седаном. Способствует этому эластичность
широких шин на 16-дюймовых колесах, которые "сглаживают" неровности и
выбоины. Стоит съехать на бездорожье, становится ясно, что словно вдруг сама по
себе "ужесточившаяся" подвеска автомобиля настроена на борьбу в самых
тяжелых условиях. На холмах в Крылатском "Трупер" показал себя
настоящим бойцом, а вовсе не "паркетным аппаратом". Штурмуя заснеженные
высоты, включать понижающую передачу приходилось не часто. А улучшению
проходимости немало способствовал задний дифференциал повышенного трения.
Иными словами, во время короткого теста "Трупер" проявил себя
очень достойно. Не случайно его продают под своими эмблемами "Хонда"
и "Дженерал моторс".
2. Технические характеристики
|
Параметр
|
Бензиновый двигатель
|
Дизельный двигатель
|
|
Габаритные размеры
|
|
Общая длина, мм:
|
|
- длинный
|
4495
|
|
- короткий
|
4145
|
|
Общая ширина, мм
|
1650 (1760)
|
|
Общая высота, мм:
|
|
- стальной вверх
|
1815
|
1830
|
|
Свес впереди
|
750
|
|
Свес сзади:
|
|
- длинный
|
980
|
|
- короткий
|
1025
|
|
Размеры шасси
|
|
База, мм:
|
|
- длинный
|
2650
|
|
- короткий
|
2300
|
|
Дорожный просвет, мм
|
215
|
|
Радиус поворота, м
|
|
- длинный
|
5,8
|
|
- короткий
|
5,2
|
|
Массы
|
|
Допустимая общая масса, кг
|
2500/ 2550
|
|
|
Собственная масса, кг
|
1630
|
|
|
Объем жидкостей
|
|
Моторное масло, л
|
5,5
|
5,7
|
|
Замена масла с фильтром, л
|
4,9
|
4,5
|
|
Замена масла без фильтра, л
|
4,5
|
4,0
|
|
Охлаждающая жидкость, л
|
8,2
|
9,5
|
|
Объем топливного бака, л
|
83
|
|
|
Затяжка резьбовой пробки
слива масла, Н.м
|
60
|
75 - 95
|
|
Масло в механической
коробке передач
|
2,95
|
|
Масло в раздаточной коробке
передач, л
|
1,45
|
|
Масло в заднем мосту, л
|
1,8
|
|
Масло в автоматической
коробке передач, л
|
11,4
|
|
Первая замена, л
|
4,5
|
3. Главный цилиндр тормозов
Детали главного цилиндра тормозов автомобилей
1 - пылезащитная манжета; 2 - винт; 3 - бачок; 4 - уплотнитель; 5 -
стопорное кольцо; 6 - болт ограничителя ; 7 - прокладка; 8 - первый
поршень в сборе; 9 - второй поршень; 10 - пробка в бачке; 11 - прокладка; 12 -
цилиндр
Снятие. ПОРЯДОК ВЫПОЛНЕНИЯ
1. Отсоедините провод от
индикатора уровня жидкости в питательном бачке.
. Отверните и отсоедините
от цилиндра штуцера трубок гидропривода тормозов, удерживая трубки газовым
ключом. Не допускайте попадания жидкости на кузов.
. Отверните болты и
снимите цилиндр, сместив его вперед.
. Установка выполняется в
обратном порядке. Затяните болты крепления цилиндра к вакуумному усилителю с
моментом 8-14 Н.м., штуцера трубок - с моментом 7-13 Н.м.
. Удалите воздух из
гидропривода.
Разборка (все автомобили)
ПОРЯДОК ВЫПОЛНЕНИЯ
. Слейте жидкость из питательного бачка.
. Снимите пылезащитный чехол (если предусмотрен).
. Отверните болт крепления бачка, снимите бачок и уплотнитель.
. Зажмите цилиндр в тиски с мягкими губками и выверните ограничители
давления тормозов (дозирующие клапаны), если предусмотрены конструкцией.

Предупреждение: Пружину с поршня не снимать.
. Достаньте из цилиндра поршни.
. Промойте все детали чистой тормозной жидкостью и просушите сжатым
воздухом.
. Измерьте внутренний диаметр цилиндра, который должен быть 22,22 мм
(кроме автомобилей Amigo/ MU/ Jazz). Для Amigo/ MU/ Jazz с двигателем 2,3 л
внутренний диаметр цилиндра должен быть 23,85 мм, а с двигателем 2,6 л - 25,50
мм. Если диаметр отличается от нормы, то цилиндр в сборе замените. Диаметр
измеряется в трех местах (А, В и С). (1 - нутромер)
9. Измерьте диаметры поршней. Определите зазор между поршнем и цилиндром
как разность диаметров цилиндра и поршня. Нормальный зазор должен быть в
пределах 0,025-0,127 мм, предельный - 0,15 мм. Если зазор превышает норму, то
цилиндр в сборе замените.
. Проверьте состояние внутренней поверхности цилиндра, наличие на ней
ржавчины или механических повреждений. Проверьте состояние поверхности поршней.
При обнаружении любых признаков износа поршни замените.
. Проверьте чистоту каналов цилиндра, прочистите их тонкой проволокой и
продуйте сжатым воздухом.
. Проверьте состояние питательного бачка, наличие на нем трещин и вмятин,
а также состояние уплотнителей. Проверьте состояние манжет и стопорных колец,
при необходимости замените.
Сборка. ПОРЯДОК ВЫПОЛНЕНИЯ
1. Внимательно осмотрите детали цилиндра, удалите инородные частицы и
смажьте чистой тормозной жидкостью. Смажьте внутреннюю поверхность цилиндра
чистым резиновым маслом.
. Установите поршни в сборе с пружинами. Вдавите поршень в цилиндр и
установите стопорное кольцо. При сборке не повредите поршни.
. Надавите на поршень и заверните болт с прокладкой от руки. Затяните
болт с моментом 7-9 Н.м.
. Заверните дозирующие клапаны (если предусмотрены), затяните с моментом
35 Н.м.
. Установите бачок, уплотнитель и заверните винт.
. Установите пылезащитный чехол (если предусмотрен).
. Нажмите несколько раз на поршень, убедитесь в плавности хода поршня. При
нажатии из отверстий в цилиндре должна вытесняться тормозная жидкость.
. Залейте жидкость в питательный бачок и удалите воздух из цилиндра.
. Затяните гайки крепления цилиндра с моментом 15 Н.м. Удалите воздух из
гидропривода.
4. Дисковые тормоза
Детали переднего дискового тормоза
1 - шланг; 2 - болт; 3 - накладки с пластинами; 4 - скоба 5 - суппорт в
сборе; 6 - кронштейн суппорта;7 - диск и ступица
Детали заднего дискового тормоза
1 - шланг, 2 прокладки, болт штуцера; 2 - рычаг ручного тормоза; 3 -
болт; 4 - болт с шайбой; 5 - суппорт в сборе; 6 - накладки и скобы;7 -
кронштейн суппорта
На большей части автомобилей предусмотрен индикатор износа колодок. Если
при пользовании тормозами раздается визг, то проверьте износ колодок. Если
пластина индикатора соприкасается с тормозным диском, то колодки следует
заменить (защитившись от вредного воздействия пыли, образовавшейся от износа
фрикционного материала).
Снятие. Отвинчивание нижнего болта
Откидывание суппорта
Снятие колодок и пластин
ПОРЯДОК ВЫПОЛНЕНИЯ
. Удалите из главного цилиндра половину объема жидкости.
. Поднимите автомобиль и установите на подставки.
. Снимите колесо.
. Снимите суппорт тормоза, не отсоединяя трубку гидропривода. Привяжите
суппорт отрезком проволоки, не допуская провисания на шланге.
Предупреждение:
Конструкция узла колесного тормоза на части автомобилей допускает замену
изношенных колодок без снятия суппорта. Чтобы обеспечить доступ к колодкам
отверните нижний болт и откиньте суппорт.
. Снимите колодки и пластины. Проверьте состояние диска тормоза, при
необходимости прошлифуйте или замените. Перед шлифованием измерьте толщину
диска и сравните с нормативной (значение толщины отлито на диске).
Установка
ПОРЯДОК ВЫПОЛНЕНИЯ
. Утопите поршень в цилиндр суппорта с помощью специального
приспособления. На задних тормозах автомобилей, чтобы утопить поршень в
цилиндр, надо повернуть поршень по часовой стрелке до упора и совместить
шероховатую часть поршня с центром суппорта.
. Слегка смажьте заднюю часть колодок и установите пластины. Установите
колодки на суппорт.
. Установите суппорт, колесо и опустите автомобиль.
. Нажмите на педаль несколько раз, чтобы колодки прижались к диску.
Проверьте уровень жидкости, при необходимости долейте.
5. Колодки дисковых тормозов
Детали переднего дискового тормоза
1 - шланг; 2 - болт; 3 - накладки с пластинами; 4 - скоба 5 - суппорт в
сборе; 6 - кронштейн суппорта; 7 - диск и ступица
Детали заднего дискового тормоза
1 - шланг, 2 прокладки, болт штуцера; 2 - рычаг ручного тормоза; 3 -
болт; 4 - болт с шайбой; 5 - суппорт в сборе; 6 - накладки и скобы;7 -
кронштейн суппорта
На большей части автомобилей предусмотрен индикатор износа колодок. Если
при пользовании тормозами раздается визг, то проверьте износ колодок. Если
пластина индикатора соприкасается с тормозным диском, то колодки следует
заменить (защитившись от вредного воздействия пыли, образовавшейся от износа
фрикционного материала).
Снятие Отвинчивание нижнего болта
Откидывание суппорта
Снятие колодок и пластин
ПОРЯДОК ВЫПОЛНЕНИЯ
. Удалите из главного цилиндра половину объема жидкости.
. Поднимите автомобиль и установите на подставки.
. Снимите колесо.
. Снимите суппорт тормоза, не отсоединяя трубку гидропривода. Привяжите
суппорт отрезком проволоки, не допуская провисания на шланге.
Предупреждение
Конструкция узла колесного тормоза на части автомобилей допускает замену
изношенных колодок без снятия суппорта. Чтобы обеспечить доступ к колодкам
отверните нижний болт и откиньте суппорт.
. Снимите колодки и пластины.
Проверьте состояние диска тормоза, при необходимости прошлифуйте или
замените.
Перед шлифованием измерьте толщину диска и сравните с нормативной
(значение толщины отлито на диске).
Установка. ПОРЯДОК ВЫПОЛНЕНИЯ
. Слегка смажьте заднюю часть колодок и установите пластины. Установите
колодки на суппорт.
. Установите суппорт, колесо и опустите автомобиль.
. Нажмите на педаль несколько раз, чтобы колодки прижались к диску.
Проверьте уровень жидкости, при необходимости долейте.
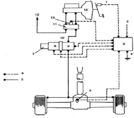
6. Агрегаты антиблокировочной системы
Расположение агрегатов антиблокировочной системы
1 - датчик скорости; 2 - задний мост; 3 - задний швеллер шасси; 4 -
регулятор давления; 5 - панель пола с правой стороны; 6 - процессорный блок ECM
7 - дифференциальное реле давления; 8 - выключатель стояночного фонаря; 9
- предохранитель 7 (10А); 10 - регулятор давления; 11 - отсечной клапан; 12 -
редукционный клапан; 13 - батарея; 14 - главный предохранитель (60А); 15 -
выключатель зажигания; 16 - предохранитель 2 (10А); 17 - вывод АСС замка
зажигания; 18 - предохранитель 14 (20А); 19 - процессорный модуль системы; 20 -
выключатель сигнала торможения; 21 - к выключателю сигнала торможения; 22 -
датчик скорости; 23 - диагностические выводы; 24 - диагностические выводы; 25 -
к контрольной лампе включения обоих ведущих мостов; 26 - выключатель
контрольной лампы ведущих мостов; 27 - разъем на процессорном блоке; 28 -
разъем кабеля процессорного блока
Антиблокировочная система задних колес (монтажная схема)
1 - выключатель сигнала торможения; 2 - питание +12 В; 3 - процессорный
блок; 4 - масса; a - датчик скорости; 5 - гидравлическая магистраль; 6 -
провода; 7 - ресивер; 8 - редукционный клапан; 9 - отсечной клапан; 10 -
регулятор давления; 11 - комбинированный клапан; 12 - к тормозам передних
колес; 13 - дифференциальное реле давления; 14 - главный цилиндр тормозов
Последовательность импульсов диагностического кода антиблокировочной
системы
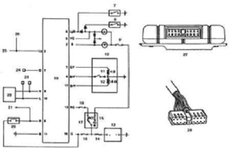
ПРОЦЕССОРНЫЙ БЛОК RWAL-СИСТЕМЫ
Снятие и установка
1 - сиденье пассажира; 2 - разъем кабеля 3 - кронштейн
ПОРЯДОК ВЫПОЛНЕНИЯ
. Отсоедините батарею от массы.
. Снимите сиденье пассажира.
. Отсоедините от процессорного блока разъем кабеля.
. Снимите кронштейн и процессорный блок.
. Установка выполняется в обратном порядке. Затяните болт кронштейна с
моментом 36 Н.м.
РЕГУЛЯТОР ДАВЛЕНИЯ (РЕДУКЦИОННЫЙ И ОТСЕЧНОЙ КЛАПАН)
Снятие и установка
1 - разъем приводов; 2 - трубки магистрали тормозов; 3 - болт; 4 -
регулятор давления
ПОРЯДОК ВЫПОЛНЕНИЯ
. Отсоедините батарею от массы.
. Отсоедините от регулятора давления разъем проводов.
. Отсоедините трубки магистрали тормозов, удерживая газовым ключом.
. Отверните болт и снимите регулятор с шасси.
. Установка выполняется в обратном порядке. Затяните болт с моментом 15
Н.м.
ДАТЧИК СКОРОСТИ ВРАЩЕНИЯ КОЛЕСА
Снятие и установка
1 - разъем; 2 - болт; 3 - датчик
ПОРЯДОК ВЫПОЛНЕНИЯ
. Отсоедините батарею от массы.
. Отсоедините от датчика давления разъем проводов.
. Отверните болт и снимите датчик.
. Установка выполняется в обратном порядке. Затяните болт с моментом 22
Н.м.
7. Педаль
Регулировка педали
- выключатель; 2 - контргайка; 3 - пол; L1 - свободный ход педали; L2 -
высота педали; А - зазор между корпусом выключателя сигнала торможения и
педалью
Регулировка
ПОРЯДОК ВЫПОЛНЕНИЯ
1. Запустите двигатель,
нажмите несколько раз на педаль газа и на работающем двигателе измерьте высоту
педали от пола кузова (L2). Убедитесь, что педаль после нажатия полностью
возвращается в исходное положение.
. Расстояние измеряется
между полом и накладкой педали.
. Остановите двигатель,
нажмите несколько раз на педаль тормоза и проверьте свободный ход педали (L1).
Зазор между корпусом выключателя сигнала торможения и педалью
Если результаты проверки свободного хода педали отличаются от нормы, то
отрегулируйте педаль следующим образом.
ПОРЯДОК ВЫПОЛНЕНИЯ
. Отсоедините провод от выключателя заднего хода.
. Отпустите гайку выключателя заднего хода, отведите выключатель от
педали.
. Отпустите контргайку толкателя и отрегулируйте высоту педали.
. Затяните контргайку толкателя с моментом 18 Н.м.
. Отрегулируйте зазор А выключателя заднего хода, затяните гайку и
присоедините провод.
Регулировочные данные педали тормоза:
|
Марка а/м
|
Свободный ход, мм
|
Высота педали, мм
|
Зазор между корпусом
выключателя сигнала торможения и педалью, мм
|
|
Trooper/ Bighorn
|
7,1 - 10, 9
|
198 - 208
|
0,5 - 1,0
|
|
Amigo/ MU/ Jazz
|
5,8 - 9,9
|
0,5 - 1,0
|
|
Rodeo/ Passport
|
5,8 - 9,9
|
173 - 183
|
0,5 - 1,0
|
8. Удаление воздуха из гидропривода тормозов
ПОРЯДОК ВЫПОЛНЕНИЯ
. Поставьте автомобиль на ручной тормоз и запустите двигатель.
. Отверните пробку питательного бачка и долейте жидкость до верха. В
процессе прокачки тормозов уровень жидкости поддерживайте примерно на середине
бачка.
. Если главный цилиндр снимался и разбирался, то удалите воздух из
главного цилиндра и из каждого колесного цилиндра. Воздух из главного цилиндра
удаляется в следующем порядке:
.1. Отсоедините от главного цилиндра трубку магистрали левого переднего
колеса.
.2. Попросите помощника нажать и удерживать педаль тормоза.
.3. Зажмите пальцем отверстие штуцера отсоединенной трубки и попросите
помощника медленно отпустить педаль.
.4. После полного отпускания педали уберите палец с отверстия.
.5. Повторите процедуры 3.1-3.4 до тех пор, пока из отверстия не польется
жидкость.
.6. Присоедините трубку к главному цилиндру.
.7. Попросите помощника медленно нажать и удерживать педаль тормоза.
.8. Отпустите штуцер трубки гидропривода колесного цилиндра на главном
цилиндре.
.9. Снова затяните штуцер и попросите помощника медленно отпустить
педаль.
.10. Повторите процедуры 3.7-3.9 до тех пор, пока из ослабленного
соединения не перестанет выходить воздух.
.11. Повторив процедуры 3.1-3.10, удалите воздух из магистрали правого
переднего колеса.
. Удалите воздух из колесных цилиндров в следующем порядке: левое
переднее, правое заднее, правое переднее, левое заднее.
.1. Оденьте на штуцер для прокачки тормозов накидной ключ.
.2. Оденьте на штуцер прозрачный шланг, другой конец шланга погрузите в
сосуд с тормозной жидкостью.
.3. Попросите помощника трижды нажать педаль на тормоза, затем нажать и
удерживать.
.4. Отверните штуцер и выпустите жидкость, содержащую воздух.
.5. Снова затяните штуцер и попросите помощника медленно отпустить педаль.
.6. Повторяйте процедуры 4.3-4.5 до тех пор, пока воздух не удалится из
магистрали. Как правило требуется повторить не менее 10 раз при прокачке
передних колесных цилиндров, или не менее 15 раз при прокачке задних.
.7. Удалите воздух из остальных колесных цилиндров, повторив описанную
процедуру.
. После окончания прокачки нажмите на педаль тормоза. Если воздух
полностью удален из гидропривода, то педаль должна быть "жесткой".
Если педаль "мягкая", то следует повторить всю процедуру прокачки.
. После окончания прокачки нажмите на педаль тормоза. Если воздух
полностью удален из гидропривода, то педаль должна быть "жесткой".
Если педаль "мягкая", то следует повторить всю процедуру прокачки.
. Поставьте на место пробку бачка и остановите двигатель.