Автоматизированные станционные системы

  • Вид работы:
    Курсовая работа (т)
  • Предмет:
    Транспорт, грузоперевозки
  • Язык:
    Русский
    ,
    Формат файла:
    MS Word
    460,83 Кб
  • Опубликовано:
    2013-03-22
Вы можете узнать стоимость помощи в написании студенческой работы.
Помощь в написании работы, которую точно примут!

Автоматизированные станционные системы

Исходные данные

Заданный кодовый сигнал: З

Новый кодовый сигнал: отсутствует.


Введение

Станционные системы регулируют движение поездов на станциях и больших участках, к ним относятся электрическая централизация стрелок и сигналов (ЭЦ), диспетчерская сигнализация (ДЦ), автоматизация сортировочных горок.

Электрическая централизация стрелок и сигналов - комплекс устройств автоматики и телемеханики, обеспечивающих управление стрелками и сигналами всей станции с одного пункта дежурным по станции. Главным элементов ЭЦ, также как и автоблокировки (АБ), являются рельсовые цепи, а основные функции выполняют реле. Электрическая централизация повышает пропускную способность станций на 50-70% по сравнению с ручным управлением стрелками.

Диспетчерская централизация является наиболее совершенным и эффективным средством регулирования движения поездов на железных дорогах. Система ДЦ совмещает в себе устройства АБ, ЭЦ и кодовые системы телеуправления и телесигнализации. Она позволяет управлять стрелками и сигналами из одного пункта и дает возможность сосредоточить все распорядительные и исполнительные функции по регулированию движения поездов на участке протяженностью до 300 км у поездного диспетчера.внедрение ДЦ повышает участковую скорость на 15-20%.

Автоматизация сортировочных горок - комплекс устройств, повышающий перерабатывающую способность сортировочных горок, который включает в себя: систему автоматического регулирования скорости скатывания отцепов (АРС), обеспечивающую необходимые интервалы между скатывающими отцепами в различных пунктах спускной части горки и нужную дальность пробега отцепов; горочную автоматическую централизацию (ГАЦ), которая служит для перевода стрелок по маршрутам следования отцепов; систему автоматического задания скорости роспуска (АЗСР), обеспечивающую реализацию переменной скорости роспуска для повышения перерабатывающей способности горок; систему телеуправления горочным локомотивом (ТГЛ), осуществляющую автоматическое регулирование скорости надвига локомотива на горку по командам с поста управления.

1. Автоматическая локомотивная сигнализация

.1 Структурная схема АЛСН

В условиях плохой видимости маршрутов следования поезда, особенно при наличии кривизны пути и частых переломов профиля, машинист не всегда способен своевременно определить показание путевого светофора и может проехать запрещающий сигнал. Чтобы исключить подобные случаи и облегчить машинисту ведение поезда, применяют автоматическую локомотивную сигнализацию числового кода (АЛСН), состоящую из путевых и локомотивных устройств автоматики. В локомотивной части системы можно выделить следующие устройства: автоматическую локомотивную сигнализацию, автостоп, устройство проверки бдительности машиниста и устройство контроля скорости движения поезда. Путевыми устройствами контролируется свободность блок-участков на перегонах, а также маршрутов безостановочного прохода поездов по станциям и передаются кодовые сигналы по рельсовым линиям.

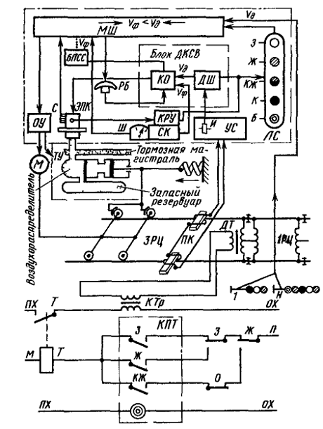
На рис.1 представлена структурная схема АЛСН. Рассмотрим отдельные блоки.

Рис.1

автоматический локомотивный сигнализация светофор

Блок предварительной световой сигнализации БПСС информирует машиниста о возможности подтверждения бдительности нажатием рукоятки бдительности РБ до начала свистка электропневматического клапана ЭПК. Звучание свистка ЭПК тревожит машиниста МШ на 5-6с позже зажигания лампы светового индикатора лишь в том случае, когда в течение этого времени не нажимают РБ. Если же машинист не реагирует на световой и звуковой сигналы и нажатием РБ не подтверждает своей трудоспособности, то через 7с с момента включения свистка ЭПК срабатывает экстренное торможение.

Кодовые сигналы о допустимой скорости проследования путевых сигналов формируются и передаются с пути на локомотив кодовыми или кодированными рельсовыми цепями автоблокировки и электрической централизации, рассредоточенными по всему участку обращения локомотива. Так, например, на сигнальной точке 1 применяют трансмиттер КПТ и трансмиттерное реле Т, которое своим контактом периодически замыкает первичную обработку кодового трансформатора КТр, посылаяв рельсовую цепь ЗРЦ кодовый сигнал, соответствующий показанию светофора 1. Ток, протекая по рельсам, создает магнитное поле, в котором перемещаются локомотивные катушки ПК. В катушках наводится э.д.с., усиливаемая усилителем УС, и преобразуется в импульсы постоянного тока. Импульсное реле И, включенное на выходе УС, подключено контактами к блоку ДКСВ.

Блок ДКСВ состоит из дешифратора ДШ и контрольных органов КО. Кроме конденсаторного блока сигналов бдительности, получающего подпитку при нажатииРБ, узел КО содержит реле контроля скорости и управляющие его работой элементы согласования фактической скорости и допустимой, не позволяющие превышения скорости фактической над допустимой в соответствии с программой сближения поезда с препятствием. В зависимости от кодов, принимаемых с пути, значения допустимой скорости запоминают сигнальные реле дешифратора ДШ. Превышения определенных скоростей дискретно фиксируются контрольно-регистрирующими устройствамиКРУскоростемераСК. Для этого в КРУ имеются контакты 0-10; 0-20;0-vкж;, 0-vж, которые замкнуты во время стоянки поезда, а во время его движения начинают поочередно размыкаться при превышении соответственно скоростей 10, 20 км/ч, vкжи vж.

Наряду с объективным (автоматизированным) контролем скорости машинисту предоставляется возможность вести поезд при субъективном контроле как фактической скорости (по школе Ш скоростемера), так и допустимой скорости (по показаниям огней локомотивного светофора ЛС). Сопоставляя значения скоростей фактической и допустимой, машинист через органы управления ОУ (кран машиниста и др.) воздействует на тормозные устройства ТУ и силовые механизмы М поезда.

1.2 Реакция локомотивных устройств в заданных ситуациях

При наличии на блоке индикации локомотивов БИЛ сигнала «З» значение Vк равно скорости проследования путевого светофора сзеленым сигналом. Если разность скоростей в окнах Vк и Vф равна или меньше 5 км/час, на блоке БИЛ показание скорости в окне Vф переходит в мигающий режим, и включается звуковой сигнал. При превышении скорости Vф над Vкна 1 км/час на блоке БИЛ появится мигающий сигнал «Внимание!» и раздастся свисток ЭПК. Если за время 6 - 7 секмашинист не успеет уменьшить Vф до значения Vк или ниже, произойдет экстренное автоматическое торможение поезда. Скорость при данном сигнале равна установленной приказом начальника дороги.

Проверки бдительности при движении на зеленый сигнал локомотивного светофора не производятся.

При отсутствии кодовых посылок на локомотивном светофоре может гореть красный или белый огонь. Белый огонь включается при въезде на некодируемый участок пути (перегон, не оборудованный автоблокировкой, или станция при приеме на некодируемый путь) по разрешающему показанию светофора.

При смене показания проводится однократная проверка бдительности ОПБ, а ППБ проводится при движении по белому огню локомотивного светофора (периодичность проверки 60-90с). Скорость равна установленной приказом и ПТЭ. При положении тумблера РМП «маневровый» максимальная скорость движения равна 60 км/час.

В случае внезапного появления на блоке БИЛ сигнала «Б» при движении на перегоне или по станционнымпутям, оборудованными устройствами АЛСН, машинист должен вести поезд до первого путевого светофора (или допоявления разрешающего показания на блоке БИЛ) с особой бдительностью и скоростью, обеспечивающей безопасность движения и своевременную остановку поезда перед закрытым светофором или возникшим препятствием, но неболее 40 км/час.

2. Оборудование станции устройствами ЭЦ

.1 Схематический план станции

Входной светофор (всегда мачтовый) устанавливается на границе станциии разрешает или запрещает въезд поезда на станцию и его проследование наприемо-отправочный путь до выходного светофора. На двухпутных участках дляприема поезда по неправильному пути устанавливается дополнительныйвходной светофор - карликовый трехзначный с красным и двумя желтымиогнями. При оборудовании перегона новыми системами автоблокировкиприменяется мачтовый пятизначный дополнительный входной светофор.Выходные светофоры устанавливаются в конце приемо-отправочныхпутей с учетом их специализации. В качестве выходных должны применятьсякарликовые светофоры, кроме светофоров: с главных приемо-отправочныхпутей; боковых путей, примыкающих к ним; боковых путей, по которымпредусмотрен безостановочный пропуск поездов.

В качестве маневровых используются, как правило, карликовыедвухзначные светофоры (синий огонь запрещает маневры, белый - разрешает).

По назначению маневровые светофоры могут быть условно разбиты на 5 групп:

. Маневровые светофоры с приемо-отправочных путей в сторонугорловины. Устанавливаются в конце каждого приемо-отправочного пути. Если вэтом месте стоит выходной светофор, то маневровый совмещается с ним. Сутьсовмещения состоит в том, что огни выходного поездного светофораиспользуются и для подачи сигналов машинисту маневрового локомотива. Приэтом сигналом, запрещающим маневровые передвижения, является красныйогонь, разрешающим - лунно-белый непрерывно горящий огонь. (М8, М2)

. Маневровые светофоры с вытяжек, тупиков, примыканий,разрешающие въезд в централизованный район, т. е. в зону, оборудованнуюустройствами электрической централизации. Необходимо учесть, что вуказанных местах из-за наличия строений, кустов и деревьев ухудшаютсяусловия видимости огней светофоров. В таких случаях устанавливаютсямачтовые маневровые светофоры с красным запрещающим огнем. (М6, М12)

. Маневровые светофоры в горловине станции, разрешающиедвижение в сторону приемо-отправочных путей для осуществления угловыхперемещений. Угловое перемещение состоит их двух маршрутов - выезд сприемо-отправочного пути в горловину по светофору 1-й группы и обратноедвижение на другой путь по светофору 3-й группы. При расстановке светофоровэтой группы необходимо обеспечить:

по возможности минимальные перепробеги маневровыхлокомотивов;

угловые перемещения для всех приемо-отправочных путей;

все возможные варианты угловых перемещений с учетомвозможной занятости или неисправности отдельных участков пути в горловинестанции.

С точки зрения выполнения этих требований маневровые светофорыдолжны быть установлены перед остряками всех стрелок, ведущих в сторонуприемо-отправочных путей. (Например М12, М26)

. Маневровые светофоры в горловине станции, разрешающие движение всторону перегона для угловых перемещений. В этом случае угловыеперемещения осуществляются аналогично рассмотренному выше, но в другуюсторону. (М14, М18 и т.д.)

Совокупность маневровых светофоров этих 4-х групп обеспечивает всенеобходимые маневровые передвижения на станции.

. Дополнительные маневровые светофоры в горловине станции. Этисветофоры должны решать следующие задачи:

а) выделение длинных бесстрелочных участков в горловине ибесстрелочных участков на станции за входными светофорами;

б) деление длинных маневровых маршрутов на короткие;

в) ограничение длины маневровых маршрутов.

Длинные бесстрелочные участки используются для установки на нихгруппы вагонов. Это позволяет задавать маршруты по прилегающим стрелкампри занятости этих участков. Последующий выезд с указанных участков можетосуществляться в ту или иную сторону по разрешающим показаниям маневровыхсветофоров, установленных по обоим концам этого участка.

Изолирующиестыки устанавливаются у каждого светофора, между стрелками съездов, а такжемежду съездами (для параллельных передвижений по этим съездам). При этом визолированный участок должно входить не более трех стрелок.

2.2 Схема размещения блоков исполнительной группы

Суть системы с блочным монтажом состоит в том, что каждыйтиповой блок изготавливается в заводских условиях и содержит в себе до 8-миреле, обеспечивающих управление и контроль какого-либо станционногообъекта. Электрическое соединение блоков между собой создает полную схемуЭЦ. В соответствии с видами станционных объектов разработаны схемы блоковсветофоров, участков пути и стрелок. Причем, для каждого из этих объектов всоответствии с их разновидностями или особенностями их примененияразработано несколько типов блоков.

Рис. 2

Достоинством является уменьшение времени и ошибок при проектировании и монтаже систем ЭЦ, а также простота в обслуживании.

Блоки светофоров (ВД, ВI, ВII, ВIII, МI, МII, МIII):

. По команде со схемы маршрутного набора фиксируют начало иконец задаваемого маршрута, т. е. выделяют из общей схемы ЭЦ требуемуючасть и подключают к цепям этой схемы питание с обеих сторон.

. Фиксируют соблюдение условий безопасности, проверяемыхблоками других типов, входящих в выбранную цепь.

. Включают требуемые огни светофора и контролируют ихисправность.

Путевые блоки (СП, УП, П):

. Контролируют свободность своего участка пути и исправностьрельсов.

. Замыкают и размыкают стрелки своего участка (блоки стрелочно-путевых участков СП).

. Исключают встречные (лобовые) маршруты на свой участок пути(блоки приемо-отправочного пути П и блоки бесстрелочного участка пути вгорловине УП). Блоки стрелок (С, ПС):

. Управляют стрелочными электроприводами с проверкой двухусловий безопасности (пусковой стрелочный блок ПС).

. Контролируют положение стрелок (блок ПС).

. В соответствии с положением стрелок коммутируютэлектрические цепи схемы ЭЦ, задавая их конфигурацию (стрелочно-коммутационный блок С).

Рис. 3

Рис. 4

3. Системы диспетчерской централизации

Для увеличения пропускной способности однопутных железнодорожных линий применяют устройства, позволяющие управлять движением поездов из одного пункта и одним лицом (диспетчером). Такие устройства относятся к категории телемеханических систем телеуправления и телесигнализации (ТУ-ТС). Их называют устройствами диспетчерской централизации (ДЦ).

Устройства диспетчерской централизации обеспечивают: управление стрелками и сигналами станций диспетчерского участка; контроль на аппарате управления за правильностью установки маршрутов, открытия входных и выходных светофоров, состояния стрелочных участков, приемо-отправочных путей, участков приближения и удаления;автоматическую запись графика исполненного движения с помощью поездографа; переход с диспетчерского на местное или резервное управление всеми объектами станции; безопасность движения поездов средствами автоблокировки на перегонах и релейной централизацией на станции.

Существуют следующие аппараты управления и контроля: пульт-манипулятор с выносным табло, пульт-табло, поездограф.

Рис. 5

В комплекс устройств ДЦ входят автоблокировка на перегонах, электрическая централизация на станциях и аппаратура кодового управления. На железных дорогах эксплуатируют устройства диспетчерской централизации системы ПЧДЦ (полярно-частотная диспетчерская централизация), ЧДЦ (частотная диспетчерская централизация) нескольких модификаций, диспетчерской централизации системы «Нева» с циклическим контролем, системы «Луч».

При ДЦ управление объектами на линейных пунктах и контроль за их состоянием осуществляют по двум проводам с помощью кодовых устройств. Кроме этого, поездографом выполняется автоматическая запись исполненного графика движения поездов. Центральный пост ЦП диспетчерской централизации расположен на участковой станции и включает в себя пульт поездного диспетчера П и табло Т с мнемосхемой участка, которые соединены с кодовыми устройствами передачи сигналов телеуправления ТУ и приема сигналов телесигнализации ТС, с которыми также соединен поездограф ПГ. Центральный пост одним каналом связи КС соединен с линейными пунктами ЛП - промежуточными станциями. Канал связи используют для передачи приказов ТУ и ТС.

При внедрении ДЦ благодаря применению автоблокировки на перегонах и электрической централизации на станциях достигают повышения безопасности движения поездов, а сосредоточение управления и контроля объектами участка в руках одного человека - диспетчера способствует повышению пропускной способности участка, так как диспетчер имеет возможность рациональной организации движения поездов с наименьшими потерями времени на скрещения и обгоны. Этим достигается увеличение технической скорости движения, сокращается длительность станционных операций. А следовательно, уменьшается интервал попутного следования поездов.

В системе «луч передача сигналов ТУ ведется по спорадическому принципу, а сигналов ТС - по циклическому принципу. В сигнале ТУ использована только одна частота f=500Гц, качество импульса достигается применением трехзначной относительной фазовой манипуляции.

Кодовый сигнал ТУ состоит из следующих частей избирательной адреса станции - 12 импульсов; группы управления - 6 импульсов; оперативной для передачи команд управления - 8 импульсов; признак команды - 4 импульса (рис. 6).

 0

Адрес станции 1 2 3 4 5 6 78 9 10 11 12

Адрес группы 13 14 15 16 17

Команды управления 19 20 21 22 23 24 25 26

Признаки команд 27 28 29 30

































 


Выбор 32 станций

Выбор 16 групп

Передача 10 команд

Передача 6 признаков

480мс

Рис. 6

Емкость системы по телеуправления характеризуется следующим: управляемых линейных пунктов - 32; групп управления для одного линейного пункта - 16; команд управления в группе - 6; куда входят команды (открытие поездного светофора нечетного направления, маневрового светофора нечетного направления, а также задание маршрута без открытия светофора или передачи команды, не связанной с заданием маршрута, и передача ответственно команды).

Полная емкость системы по телеуправлению равна 5120 объектов. Для получения двухкачественных импульсов (1), (0) используется переменный ток частотой 500 Гц, который может иметь фазы, различающиеся на 120˚.

Длительность цикла контроля равна 5, 376 с. В течение одного цикла контролируются 23 группы контроля по 20 объектов в каждой. Длительность одного сигнала ТС составляет 224мс, число каналов контроля четыре. Полное число контролируемых объектов 1840.

Основными отличиями системы «Луч» от диспетчерской централизации системы «Нева» является построение бесконтактной аппаратуры на надежных кремниевых транзисторах; увеличение емкости системы по числу управляющих и известительных приказов; повышение защищенности системы от искажений; возможность передачи ответственных приказов, связанных с обеспечением безопасности движения поездов. Кроме того, в системе «Луч» сокращено число реле, причем на ЛП сохранены только такие реле, которые срабатывают не более одного раза при приеме сигнала ТУ. Повышение защищенности системы от искажений достигается за счет увеличения кодового расстояния в управляющем приказе до четырех и возможностью переприема сигнала ТУ на каждом пункте промежуточного усиления.

В системе «Луч» применена обратная проверка работы дешифратора, которая повышает надежность системы и достоверность принимаемой информации. Она заключается в том, что каждый импульс сигнала ТУ поступает в дешифратор через специальный блок обратной проверки, в котором сравнивается реакция дешифратора с принятым сигналом. При правильной реакции дешифратора блок обратной проверки возвращается в исходное состояние. В противном случае он запирается и не пропускает остальные импульса сигнала ТУ в дешифратор.

Список использованной литературы

. Инструкция по эксплуатации комплексного локомотивного устройства безопасности № ЦШ-ЦТ-907 от 25 апреля 2002г.

. Дмитриев В.С., Серганов И.Г. Основы железнодорожной автоматики и телемеханики.учебник для техникумов ж.-д. трансп. 3-е изд., перераб. и доп. - М.: Транспорт, 1988;

. Казаков А.А., Давыдовский В.М., Казаков Е.А. Устройства автоматики, телемеханики и связи на железнодорожном транспорте.учебник для техникумов ж.-д. трансп. - 7-е изд., перераб. и доп. - М.: Транспорт, 1983;

. Рогачева И.Л., Варламова А.А., Леонтьев А.В. Станционные системы автоматики. Учебник для техникумов и колледжей ж.д. транспорта/ под.ред. Рогачевой И.Л. - М.: ГОУ «Учебно-методический центр по побразованию на железнодорожном транпорте», 2007;

. Сапожников В.В., Кокурин И.М. Эксплуатационные основы автоматики и телемеханики. Учебник для вузов ж.-д. транспорта. - М.: Маршрут, 2006;

. Устинский А.А., Степенский Б.М., Цыбуля Н.А. Автоматика, телемеханика и связь на железнодорожном транспорте. Учебник для вузов ж.-д. трансп. - М.: Транспорт, 1985.

Похожие работы на - Автоматизированные станционные системы

 

Не нашли материал для своей работы?
Поможем написать уникальную работу
Без плагиата!
Без нейросетей!