Разработка автоматизированной системы обработки данных лаборатории хроматографии

  • Вид работы:
    Курсовая работа (т)
  • Предмет:
    Информационное обеспечение, программирование
  • Язык:
    Русский
    ,
    Формат файла:
    MS Word
    1,47 Мб
  • Опубликовано:
    2013-01-23
Вы можете узнать стоимость помощи в написании студенческой работы.
Помощь в написании работы, которую точно примут!

Разработка автоматизированной системы обработки данных лаборатории хроматографии

Содержание

 

Введение

1. Анализ предметной области

1.1 Описание объекта автоматизации

1.2 Моделирование бизнес-процесса

2. Постановка задачи

2.1 Характеристика комплекса задач

2.2 Выходные данные системы

2.3 Входные данные системы

2.4 Технические и функциональные требования к информационной системе

3. Проектирование информационной системы

3.1 Идентификация информационного пространства

3.2 Разработка ER-модели

3.3 Построение модели потоков данных

4. Проектирование программного обеспечения

4.1 Описание процесса разработки программного обеспечения

4.2 Требования к программному обеспечению

4.2.1 Функциональные требования

4.2.2 Нефункциональные требования

4.3 Выбор архитектуры системы

4.4 Разработка моделей системы

4.4.1 Функциональная модель программного обеспечения

4.4.2 Логическая модель программного обеспечения

4.4.3 Физическая модель программного обеспечения

Заключение

Список литературы

Приложения

Введение

По мере развития средств автоматизации и экспериментальных методик объем данных, генерируемых лабораториями, значительно возрастает день ото дня. Растёт и число различных аппаратно-программных комплексов хроматографического анализа. Узким местом любой исследовательской лаборатории стала систематизация расчётов и упорядоченное хранение данных результатов исследований.

Выходом из сложившейся ситуации может стать создание системы, которая смогла бы объединить выходные данные аппаратно-программных комплексов проведения хроматографического анализа и решить проблему раздробленного хранения информации.

1. Анализ предметной области


1.1 Описание объекта автоматизации


Традиционные направления работ департамента физико-химических исследований ОАО "СибНИИНП":

отбор и исследование состава и свойств пластовых нефтей, нефтегазоконденсатных и газоконденсатных систем в объёме требований нормативных документов ГУ ГКЗ МПР РФ;

определение фазового состояния углеводородов в пласте, уточнение начального и текущего положения ГНК, объёмов извлечённого растворённого и свободного газа с начала разработки залежей нефти, газа и конденсата;

определение компонентного состава нефти и газа;

определение товарных характеристик нефти, бензиновых, керосиновых, дизельных, масляных и других фракций нефти и конденсата;

определение количества газа, извлекаемого из недр добывающими скважинами, величины газового фактора продукции скважин;

Выполнение всех этих работ не возможно без исследования нефти и газа хроматографическим методом на базе лаборатории хроматографических исследований.

После поступления в лабораторию хроматографических исследований пробы нефти или газа на аппаратно-программном комплексе "Кристалл" или "Chromos" проводится определение компонентного состава в соответствии с определёнными методами анализа.

На следующем этапе полученные данные от аппаратно-программных комплексов в виде площадей пиков или концентраций компонентов сохраняются в виде текстовых данных на жестком диске.

хроматография программное обеспечение лаборатория

По полученным текстовым данным, данным аналитической лаборатории и отдела PVT исследований выполняет расчет состава пластовой нефти.

Результаты исследования формируются в виде отчётов по компонентному составу в соответствии с нормативными документами.

 

1.2 Моделирование бизнес-процесса


На данном этапе исследование компонентного состава нефти и газа в лаборатории хроматографических исследований имеет вид, представленный на диаграмме в соответствии с рисунком 1 и 2.

Рисунок 1. Диаграмма модели исследования компонентного состава нефти и газа в лаборатории хроматографии.

Рисунок 2. Декомпозиция модели исследования компонентного состава нефти и газа в лаборатории хроматографии.

 

2. Постановка задачи


2.1 Характеристика комплекса задач


Основной задачей проекта является создание автоматизированной системы, которая позволит упростить работу с данными, расчётами и отчётами, а также позволит проводить анализ и хранение поступающих в лабораторию хроматографических исследований данных.

Основные функциональные требования к системе:

. Возможность расчёта компонентных составов углеводородов на основе выходных данных аппаратно-программных комплексов;

. Гибкая возможность формирования различных отчетов;

. Возможность повторного расчета составов, по имеющимся данным в базе данных;

. Возможность ручного ввода площадей и концентрации компонентов;

. Расчёт всех основных характеристик в соответствии с ГОСТами.

Использование такой автоматизированной системы позволит увеличить производительность лаборатории, вывести работу на более профессиональный уровень, упростить выполнение определенных функций, входящих в обязанности сотрудников лаборатории, что приведет к увеличению продуктивности, как лаборатории, так и всего департамента в целом.

 

2.2 Выходные данные системы


Выходными данными системы будут являться отчёты по компонентному составу разгазированной нефти, пластовой нефти и газа в соответствии с таблицей 1. По результатам расчётов выдаются характеристики свойств нефти и газа в соответствии с таблицей 2.

Таблица 1. Отчёт по компонентному составу

Форма представления

Текстовые данные

Периодичность выдачи

По требованию

Получатель

Пользователь

Назначение

Отчёт по компонентному составу

Таблица 2. Характеристики свойств нефти и газа

Форма представленияТекстовые данные


Периодичность выдачи

По требованию

Пользователь

Назначение

Анализ свойств нефти и газа

2.3 Входные данные системы


Входными данными системы:

для выполнения операций по расчёту компонентного состава и свойств газа будут являться данные указанные в таблице 3.

операций по расчёту компонентного состава и свойств разгазированной нефти являются данные указанные в таблице 4.

для расчета пластовой нефти требуются результаты исследования компонентных составов нефти и газа в соответствии с таблицей 5.

Таблица 3. Исследование газа

Информация о пробе

Месторождение Скважина Пласт Номер пробоотборник Номер опыта Дата исследования Калибровочные коэффициенты

Компонентный состав газа

Площади пиков компонентов газа (файл в формате *. txt или *. xls)

Периодичность

По мере поступления

Источник

Аппаратно-программные комплексы "Кристалл" и "Chromos"


Таблица 5. Исследование нефти

Информация о пробе

Месторождение Скважина Пласт Номер пробоотборник Номер опыта Дата исследования Навеска нефти Плотность нефти Калибровочные коэффициенты

Компонентный состав нефти

Площади пиков компонентов нефти (файл в формате *. txt или *. xls)

Периодичность

По мере поступления

Источник

Аппаратно-программные комплексы "Кристалл" и "Chromos"; Аналитическая лаборатория


Таблица 4. Расчёт пластовой нефти

Информация о пробе

Газовый фактор

Компонентный состав нефти и газа

Площади пиков компонентов газа (файл в формате *. txt или *. xls) Площади пиков компонентов нефти (файл в формате *. txt или *. xls) Информация из базы

Периодичность

По мере поступления

Источник

База данных исследований Аппаратно-программные комплексы "Кристалл" и "Chromos"

 

2.4 Технические и функциональные требования к информационной системе


Для работы с системой требуется персональный компьютер для каждого сотрудника лаборатории, а также сервер с установленной СУБД SQL Server 2000 или более поздней версии:

Требования к персональному компьютеру:

.        Системный блок (минимальные требования):

·        Процессор - не ниже 1 Ггц;

·        Видеокарта - не ниже 32 Мб;

·        Жесткий диск - не ниже 32 Гб;

·        Сетевая карта.

2.      Монитор - не менее 17 дюймов по диагонали;

3.      Клавиатура

.        Мышь;

.        Экранное разрешение не ниже 1024x768;

.        Операционная система семейства Windows XP или выше;

Основные требования к программному обеспечению сервера:

.        Программное обеспечение должно предусматривать защиту данных от несанкционированного доступа на уровне разграничения;

2.      Ошибки в работе программы или аварийное завершение работы программного обеспечения, не должны вызывать потерю, частичное или полное разрушение базы данных системы;

.        Вход в систему должен обеспечиваться только по специальному паролю, определяемому администратором системы. Все операции, проводимые в системе должны "привязываться" к оператору, проводившему ту или иную операцию в соответствии с правами доступа;

.        Документация к программному обеспечению должна содержать разделы: "Руководство пользователя";

3. Проектирование информационной системы


3.1 Идентификация информационного пространства


Определим состав данных, не обходимых для обеспечения работы системы и обеспечения хранения данных исследований.

Месторождение - название месторождения

Идентификатор

Тип

Значность

Домен

FIELD

nchar

30

Название месторождений


Скважина - обозначение скважины

Идентификатор

Тип

Значность

Домен

WELL

nchar

8

Обозначения скважин

ИдентификаторТипЗначностьДомен




PLAST

nchar

23

Обозначения пластов


Номер пробоотборника - номер пробоотборника

Идентификатор

Тип

Значность

Домен

Sampler

nchar

20

Обозначения пробоотборников


Номер опыта - номер опыта

Идентификатор

Тип

Значность

Домен

Experiment

nchar

4

Обозначения опытов


Комментарий - дополнительная информация

Идентификатор

Тип

Значность

Домен

Comment

nchar

28

текст



Дата исследования - дата исследования

Идентификатор

Тип

Значность

Домен

Data_rec

datetime

15

Время и дата исследования


Площадь/концентрация - признак расчёта по площади или концентрации

Идентификатор

Тип

Значность

Домен

Square/Concentr

bit

1

0/1


Следующие поля:

ММ - молярная масса;

GF - газовый фактор;

Weigth - вес;

Density_oil - плотность нефти;

MMBO - молярная масса остатка нефти;

uobo - молярная доля остатка разгазированной нефти;

mobo - массовая доля остатка разгазированной нефти;

ufbo - молярная доля остатка пластовой нефти;

mfbo - массовая доля остатка пластовой нефти;

Density_gaz - плотность газа;

Weigth_Air - вес газа по воздуху;

QGk - теплота сгорания газа в килокалориях;

QGd - теплота сгорания газа в джоулях;

KK_C6 - калибровочный коэффициент по гексану;

KK_CO2 - калибровочный коэффициент по СО2;

KK_N2 - калибровочный коэффициент по азоту;

KK_He - калибровочный коэффициент по гелию;

KK_H2 - калибровочный коэффициент по водороду;

KK_O2 - калибровочный коэффициент по воздуху;

Air - содержание воздуха;

имеют тип float, значность 8 и допускают вещественные и целочисленные значения.

Поля, описывающие название компонентов в нефти и газе имеют соответствующий идентификатор, тип float, значность 8 и допускают вещественные и целочисленные значения, указаны ниже:

CO, N2, He, H2, H2S, C1, C2, C3, i-C4, n-C4, i-C5, n-C5, 2,2-DiMethylButane, 2,3-Dimethyl+CP, 2-MethylPentane, 3-MethylPentane, n-C6, MethylCycloPentane, 2,2+2,4-DMCP, CycloHexan, 2-MethylHexan, 3-MethylHexan, 1T+2T-DMCP, n-C7, MethylCycloHexan, i-C8, n-C8, С9, С10, С11, С12, С13, С14… С42

 

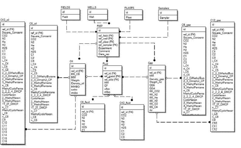
3.2 Разработка ER-модели


Опираясь на модель типа сущность - связь, разработаем модель базы данных в CASE средстве ERwin Data Modeler.

Логическая модель базы данных представлена на рисунке 3.

Физическая модель базы данных представлена на рисунке 4.

На основе этой модели создадим пустую базу данных Petrol в Microsoft SQL Server 2000. Скрипт на создание БД приведён в приложении А.

Рисунок 3. Логическая модель базы данных

Рисунок 4. Физическая модель базы данных

 


3.3 Построение модели потоков данных


Рисунок 5. Диаграмма потоков данных.

4. Проектирование программного обеспечения


4.1 Описание процесса разработки программного обеспечения


В процессе разработки программного обеспечения системы использовался объектно-ориентированный подход.

Для реализации кода клиентской части системы был использован С++ Builder среды разработки Embarcadero RAD Studio XE.

 

4.2 Требования к программному обеспечению


4.2.1 Функциональные требования

1. Возможность расчёта компонентных составов углеводородов на основе выходных данных аппаратно-программных комплексов "Кристалл" и "Chromos";

. Формирование отчетов по выбранному шаблону MS Word;

. Повторный расчет составов с коррекцией входных данных, по имеющимся данным в базе данных исследований;

. Возможность ручного ввода площадей и концентрации компонентов;

. Расчёт характеристик нефти и газа в соответствии с ГОСТ.

 

4.2.2 Нефункциональные требования

·        интерфейс программы должен быть "дружественным", главный критерий - простота в работе и удобство при вводе данных.

·        названия: информация в названии должна ясно и недвусмысленно идентифицировать назначение отчета или формы;

·        инструкции: должны быть ясными, понятными и краткими, использоваться знакомая пользователям терминология.

·        внешний вид окон и форм: должен быть простым и удобным в использовании.

·        вывод сообщения об ошибках: при недопустимом заполнении форм или документов должно выдаваться сообщение с подсказкой

·        невозможность изменения пользователем формул и алгоритмов, по которым происходят вычисления в программном пакете

 

4.3 Выбор архитектуры системы


На предприятии имеется несколько приложений использующих клиент-серверную архитектуру и СУБД на базе Microsoft SQL Server 2000, то имеет смысл на ее основе построить создаваемую автоматизированную систему. На рисунке 6 приведена диаграмма развертывания, выполненная в соответствии нотацией и семантикой языка UML.

Рисунок 6. Диаграмма развёртывания

4.4 Разработка моделей системы


4.4.1 Функциональная модель программного обеспечения

В соответствии с методологией IDEF0 построена диаграмма функциональной модели АС обработки данных, которая представлена на рисунках 7 и 8.

 

4.4.2 Логическая модель программного обеспечения

Из рисунка 7 видно, что класс "Проба" содержит агрегирований класс "КС", который взаимодействует с классом "Отчёт". Для описания параметров поиска, сортировки и фильтрации класс "Интерфейс”. Еще два класса "Интерфейс" отвечают за пользовательский интерфейс для работы с файлами и списком в БД. Таким образом, реализовано взаимодействие классов внутри приложения.

Рисунок 9. Диаграмма классов

4.4.3 Физическая модель программного обеспечения

В данном разделе приводят перечень физических элементов программного обеспечения (модулей) с указанием их взаимосвязи и распределением логических элементов.

Доступ программы к базе данных реализуется с помощью технологии ADO (Microsoft ActiveX Data Objects), которая обеспечивает универсальный доступ к источникам данных из приложений БД. В модуле данных dat. pas использованы следующие компоненты данной технологии:

а) ADOConnection - обеспечивает доступ к источнику данных и управляет соединением с объектами хранилища данных.

б) ADODataSet - предназначен для представления набора данных из хранилища данных ADO.

в) ADOTable - обеспечивает использование в приложении таблиц БД.

В качестве графического материала к разделу приводятся диаграммы компонентов языка UML или псевдо-формальная диаграмма в виде плоской схемы.

Рисунок 7. Диаграмма функциональной модели АС обработки данных лаборатории хроматографии.

Рисунок 8. Декомпозиция модели АС обработки данных лаборатории хроматографии.

 

Заключение


В результате применения данной системы была повышена производительность работ по определению компонентного состава и свойств нефти и газа, оперативность выдачи отчётов, решена задача упорядоченного хранения хроматографических данных и результатов исследований вне зависимости от их происхождения.

Список литературы


1. Хетагуров Я.А. Проектирование автоматизированных систем обработки информации и управления, 2006. - 223 с.

2. Вендров А.М. Проектирование программного обеспечения экономических информационных систем.: Учебник - М.: Финансы и статистика, 2000.

. Технология разработки программного обеспечения. Учебное пособие.2-е изд. / С.А. Орлов. _ СПб,: Питер, 2003. - 480с.

. Тельнов Ю.Ф. Проектирование экономических информационных систем. Учебник/ Г.Н. Смирнова,.А. А. Сорокин, Ю.Ф. Тельнов; Под ред. Ю.Ф. Тельнова. - М.: Финансы и статистика, 2001. - 512 с.

5. Вендров А.М. CASE-технологии. Современные методы и средства проектирования информационных систем. - М.: Финансы и статистика, 1998.

. Брауде. Э Технология разработки программного обеспечения - СПб.: Питер. 2004. - 655с.

. Комплекс общеотраслевых руководящих методических материалов по созданию АСУ И САПР. - М.: Статистика, 1980.

. ГОСТ 34.003-90. Информационная технология. Комплекс стандартов на автоматизированные системы. Автоматизированные системы. Термины и определения

. ГОСТ 34.201-89. Информационная технология. Комплекс стандартов на автоматизированные системы. Виды, комплектность и обозначение документов при создании автоматизированных систем

. ГОСТ 34.601-90. Информационная технология. Комплекс стандартов на автоматизированные системы. Автоматизированные системы. Стадии создания

. ГОСТ 34.602-89. Информационная технология. Комплекс стандартов на автоматизированные системы. Техническое задание на создание автоматизированной системы

. РД 50-34.698-90. Методические указания. Информационная технология. Комплекс стандартов и руководящих документов на автоматизированные системы. Автоматизированные системы требования к содержанию документов

. ГОСТ 19.101-77 ЕСПД. Виды программ и программных документов

ГОСТ 19.201-78 ЕСПД. Техническое задание. Требования к содержанию и оформлению

. ГОСТ 19.202-78 ЕСПД. Спецификация. Требования к содержанию и оформлению

. ГОСТ 19.401-78 ЕСПД. Текст программы. Требования к содержанию и оформлению

. ГОСТ 19.402-78 ЕСПД. Описание программы

. ГОСТ 19.502-78 ЕСПД. Описание применения. Требования к содержанию и оформлению

Приложения

 

Приложение А.

 

CREATE TABLE [dbo]. [C8_fluid] (

[id] [numeric] (18, 0) IDENTITY (1, 1) NOT NULL,

[ref_id] [numeric] (18, 0) NULL,

[CO2] [float] NULL,

[N2] [float] NULL,

[H2] [float] NULL,

[H2S] [float] NULL,

[C1] [float] NULL,

[C2] [float] NULL,

[C3] [float] NULL,

[i-C4] [float] NULL,

[n-C4] [float] NULL,

[i-C5] [float] NULL,

[n-C5] [float] NULL,

[2,2-DiMethylButane] [float] NULL,

[2,3-Dimethyl+CP] [float] NULL,

[2-MethylPentane] [float] NULL,

[3-MethylPentane] [float] NULL,

[n-C6] [float] NULL,

[MethylCycloPentane] [float] NULL,

[2,2+2,4-DMCP] [float] NULL,

[CycloHexan] [float] NULL,

[2-MethylHexan] [float] NULL,

[3-MethylHexan] [float] NULL,

[1T+2T-DMCP] [float] NULL,

[n-C7] [float] NULL,

[MethylCycloHexan] [float] NULL,

[i-C8] [float] NULL,

[n-C8] [float] NULL

) ON [PRIMARY]TABLE [dbo]. [C8_gaz] (

[id] [numeric] (18, 0) IDENTITY (1, 1) NOT NULL,

[ref_id] [numeric] (18, 0) NULL,

[Square/Concentr] [nchar] (12) COLLATE Cyrillic_General_CI_AI NULL,

[CO2] [float] NULL,

[N2] [float] NULL,

[He] [float] NULL,

[H2] [float] NULL,

[H2S] [float] NULL,

[C1] [float] NULL,

[C2] [float] NULL,

[C3] [float] NULL,

[i-C4] [float] NULL,

[n-C4] [float] NULL,

[i-C5] [float] NULL,

[n-C5] [float] NULL,

[2,2-DiMethylButane] [float] NULL,

[2,3-Dimethyl+CP] [float] NULL,

[2-MethylPentane] [float] NULL,

[3-MethylPentane] [float] NULL,

[n-C6] [float] NULL,

[MethylCycloPentane] [float] NULL,

[2,2+2,4-DMCP] [float] NULL,

[CycloHexan] [float] NULL,

[2-MethylHexan] [float] NULL,

[3-MethylHexan] [float] NULL,

[1T+2T-DMCP] [float] NULL,

[n-C7] [float] NULL,

[MethylCycloHexan] [float] NULL,

[i-C8] [float] NULL,

[n-C8] [float] NULL

) ON [PRIMARY]TABLE [dbo]. [C8_oil] (

[id] [numeric] (18, 0) IDENTITY (1, 1) NOT NULL,

[ref_id] [numeric] (18, 0) NULL,

[Square/Concentr] [nchar] (12) COLLATE Cyrillic_General_CI_AI NULL,

[CO2] [float] NULL,

[N2] [float] NULL,

[He] [float] NULL,

[H2] [float] NULL,

[H2S] [float] NULL,

[C1] [float] NULL,

[C2] [float] NULL,

[C3] [float] NULL,

[i-C4] [float] NULL,

[n-C4] [float] NULL,

[i-C5] [float] NULL,

[2,2-DiMethylButane] [float] NULL,

[2,3-Dimethyl+CP] [float] NULL,

[2-MethylPentane] [float] NULL,

[3-MethylPentane] [float] NULL,

[n-C6] [float] NULL,

[MethylCycloPentane] [float] NULL,

[2,2+2,4-DMCP] [float] NULL,

[CycloHexan] [float] NULL,

[2-MethylHexan] [float] NULL,

[3-MethylHexan] [float] NULL,

[1T+2T-DMCP] [float] NULL,

[n-C7] [float] NULL,

[MethylCycloHexan] [float] NULL,

[i-C8] [float] NULL,

[n-C8] [float] NULL

) ON [PRIMARY]TABLE [dbo]. [FIELDS] (

[id] [numeric] (18, 0) IDENTITY (1, 1) NOT NULL,

[Field] [nchar] (30) COLLATE Cyrillic_General_CI_AI NOT NULL

) ON [PRIMARY]TABLE [dbo]. [FWP] (

[id] [numeric] (18, 0) IDENTITY (1, 1) NOT NULL,

[ref_field] [numeric] (18, 0) NOT NULL,

[ref_well] [numeric] (18, 0) NOT NULL,

[ref_plast] [numeric] (18, 0) NOT NULL,

[ref_sampler] [numeric] (18, 0) NOT NULL,

[Experiment] [nchar] (4) COLLATE Cyrillic_General_CI_AI NULL,

[Comment] [nchar] (28) COLLATE Cyrillic_General_CI_AI NULL,

[Data_rec] [datetime] NULL

) ON [PRIMARY]TABLE [dbo]. [Fluid] (

[id] [numeric] (18, 0) IDENTITY (1, 1) NOT NULL,

[ref_id] [numeric] (18, 0) NULL,

[ref_gazid] [numeric] (18, 0) NULL,

[ref_oilid] [numeric] (18, 0) NULL,

[MM] [float] NULL,

[GF] [float] NULL,

[ufbo] [float] NULL,

[mfbo] [float] NULL

) ON [PRIMARY]TABLE [dbo]. [Gaz] (

[id] [numeric] (18, 0) IDENTITY (1, 1) NOT NULL,

[ref_id] [numeric] (18, 0) NULL,

[MM] [float] NULL,

[Density_gaz] [float] NULL,

[Weigth_Air] [float] NULL,

[QGk] [float] NULL,

[QGd] [float] NULL,

[KK_CO2] [float] NULL,

[KK_N2] [float] NULL,

[KK_He] [float] NULL,

[KK_H2] [float] NULL,

[KK_O2] [float] NULL,

[KK_C4] [float] NULL,

[Air] [float] NULL

) ON [PRIMARY]TABLE [dbo]. [Oil] (

[id] [numeric] (18, 0) IDENTITY (1, 1) NOT NULL,

[ref_id] [numeric] (18, 0) NULL,

[KK_C6] [float] NULL,

[MM] [float] NULL,

[Weigth] [float] NULL,

[Density_oil] [float] NULL,

[MMBO] [float] NULL,

[uobo] [float] NULL,

[mobo] [float] NULL

) ON [PRIMARY]TABLE [dbo]. [PLASTS] (

[id] [numeric] (18, 0) IDENTITY (1, 1) NOT NULL,

[Plast] [nchar] (10) COLLATE Cyrillic_General_CI_AS NOT NULL

) ON [PRIMARY]TABLE [dbo]. [Samplers] (

[id] [numeric] (18, 0) IDENTITY (1, 1) NOT NULL,

[Sampler] [nchar] (20) COLLATE Cyrillic_General_CI_AI NULL

) ON [PRIMARY]TABLE [dbo]. [WELLS] (

[id] [numeric] (18, 0) IDENTITY (1, 1) NOT NULL,

[Well] [nchar] (10) COLLATE Cyrillic_General_CI_AS NOT NULL

Похожие работы на - Разработка автоматизированной системы обработки данных лаборатории хроматографии

 

Не нашли материал для своей работы?
Поможем написать уникальную работу
Без плагиата!
Без нейросетей!