Методы локализации неисправностей на аппаратуре СВ и РМ

  • Вид работы:
    Курсовая работа (т)
  • Предмет:
    Информатика, ВТ, телекоммуникации
  • Язык:
    Русский
    ,
    Формат файла:
    MS Word
    772,38 Кб
  • Опубликовано:
    2013-03-20
Вы можете узнать стоимость помощи в написании студенческой работы.
Помощь в написании работы, которую точно примут!

Методы локализации неисправностей на аппаратуре СВ и РМ

Содержание

Краткое описание тракта прохождения сигнала

Алгоритм поиска неисправности на структурном уровне

Алгоритм поиска неисправности на функциональном уровне

Алгоритм поиска неисправности на принципиальном уровне

Заключение

Список использованной литературы

Задание на курсовое проектирование

 

Неисправность обнаружена на АРМ (РМ-10) и имеет внешние проявления:

·        яркая засветка экрана ЭЛТ БИО.

Краткое описание тракта прохождения сигнала


Информация о воздушной обстановке в виде формуляра кодограммы Т-РМ поступает от СВ в УУО блока УОП АРМ.

Из узла управления обменом тип принятого донесения (ТД) поступает в вычислительный узел блока ЦВУ. ВУ обеспечивает пересылку информации кодограммы на все узлы бока ЦВУ. Сначала пересылается графическая информация кодограммы в УФОИ блока ЦВУ по шине ИНФ.П. По окончании пересылки формируется импульс конца пересчета (ИКП), по которому начинает работу УФОИ по преобразованию двоичного кода принятой информации в аналоговые сигналы. УФОИ формирует напряжения отклонения луча (Ux, Uy, а также импульс подсвета точки (ИПТ)). Эти аналоговые сигналы поступают на блоки БИО и БИВ, где обеспечивается отклонение луча ЭЛТ из центра в необходимое место экрана, а ИПТ обеспечивает подсвет луча.

Так как характером проявления неисправности является яркая засветка экрана ЭЛТ БИО, то можно предположить, что причиной этого является выход из строя схемы питания ЭЛТ БИО.

БИО предназначен для отображения информации о воздушной обстановке.

На экране БИО отображается:

.        Вторичная РЛИ в виде формуляров ВО;

2.       Вспомогательная информация в виде карты местности и интегрального формуляра контроля, масштабный крест.

Основные технические характеристики БИО:

.        ТИП ЭЛТ-45ЛМ6Ц;

2.       Диаметр рабочей области экрана - 360мм;

.        Входные напряжения:

·        координатных и знаковых сигналов U ± 4В;

·        видеосигналов 0.6В;

4.       КИЗН:

·        разрешение 2,5.,5В;

·        запрещение 0.0,5В;

5.       Быстродействие:

·        координатного канала < 56 мкс;

·        знакового канала <2,5 мкс,

·        видеоканала <0,5 мкс;

6.       Масса - 62 кг

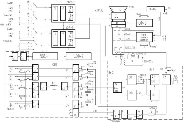
В состав БИО входят устройства:

.        ЭЛТ, предназначена для отображения информации в двух цветах - красном и зеленом,

2.       Отклоняющая система (ОС), предназначена для отклонения электронного луча в любое место экрана;

.        Фокусирующая система (ФС) и схема стабилизации фокусировки (СФ), предназначены для обшей фокусировки луча,

.        Динамическая система (ДФ) и усилитель динамической фокусировки (УДФ), предназначены для дополнительной фокусировки луча на краю экрана;

.        Схема управления и зашиты ЭЛТ (плата управления - ПУ), предназначена для регулировки обшей яркости и зашиты ЭЛТ от прожога экрана при выключении питания АРМ;

.        Устройство контроля работоспособности усилителей отклонения обеспечивает проверку исправности каналов отклонения луча;

неисправность аппаратура сигнал экран

7.       Схема гашения видеосигналов за пределами рабочей части экрана ЭЛТ и управления динамической фокусировкой (УВДФ).

8.       Усилители отклонения луча по координатам X и У (УО-1), обеспечивают коммутацию, усиление отклоняющих напряжений и преобразование их в токи для катушек отклоняющей системы ЭЛТ;

.        Коммутатор видеосигналов (КСВВ), предназначен для коммутации и усиления видеосигналов подсвета,

.        Выключатели видеовходов (В1 - В5). предназначены для коммутации входных сигналов подсвета информации;

.        Высоковольтный блок питания (ВС), предназначен для формирования напряжения второго анода ЭЛТ

Для отображения формуляра ВО на БИО поступает сначала графическая информация (напряжение отклонения - Ux, Uy и сигнал подсвета точки), затем знаковая информация (напряжение отклонения - Ux зн, Uy зн и сигналы подсвета знаков). Таким образом сначала луч на экране выводится в нужное место экрана и подсвечивается точка, затем около точки последовательно отображаются знаки формуляра.

Алгоритм поиска неисправности на структурном уровне


Неисправность АРМ (РМ-10), проявляющаяся в яркой засветке экрана ЭЛТ БИО, может быть обусловлена либо неисправностью БИО, либо ошибкой выдаваемых на БИО данных и, соответственно, неисправностью ЦВУ. Для определения места возникновения неисправности необходимо провести проверку БИВ. Так как БИВ для формирования изображения также использует информацию, поступающую от ЦВУ, то, в случае возникновения неисправности в ЦВУ, экран БИВ будет ярко засвечен. Если БИВ функционирует нормально, то можно сделать вывод о наличии неисправности в БИО.

Рисунок 1. Алгоритм поиска неисправности на структурном уровне.

Рисунок 2. Структурная схема РМ-10.

Алгоритм поиска неисправности на функциональном уровне


Неисправность БИО АРМ (РМ-10), проявляющаяся в яркой засветке экрана ЭЛТ БИО, может быть вызвана неправильно проведенной настройкой яркости экрана либо нарушением питания, в результате чего на ЭЛТ подаются повышенные напряжения. В случае если повторная настройка яркости экрана не помогла решить выявленную неисправность, необходимо рассмотреть схему питания ЭЛТ БИО, отвечающую за подачу напряжений на ЭЛТ.

Возможными элементами схемы питания ЭЛТ БИО, способствующими возникновению неисправности АРМ (РМ-10) являются:

1.       Схема управления и зашиты ЭЛТ (плата управления - ПУ), предназначенная для регулировки обшей яркости и зашиты ЭЛТ от прожига экрана при выключении питания АРМ;

2.       Высоковольтный блок питания (ВС), предназначенный для формирования напряжения второго анода ЭЛТ.

Рисунок 3. Алгоритм поиска неисправности на функциональном уровне.

Рисунок 4. Функциональная схема БИО.

Алгоритм поиска неисправности на принципиальном уровне


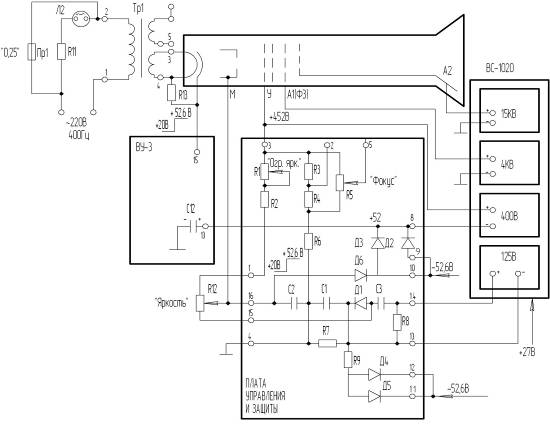
Яркая засветка экрана БИО связана с выходом из строя либо потенциометра ЯРКОСТЬ, либо блока питания ВС-1020, либо элементов платы управления ПУ.

Металлический катод ЭЛТ, имеющий косвенный подогрев, благодаря току, протекающему через нить накаливания, излучает электроны под действием термоэлектронной эмиссии. Электроны ускоряются специальным электродом - модулятором. Он имеет отрицательный относительно катода потенциал, регулируемый потенциометром R12 в пределах от - 52,6 В до +20 В. Чем больше отрицательный потенциал, тем меньше плотность электронного потока, проходящего через отверстие модулятора, и тем меньше яркость экрана. Засветка означает, что на модуляторе высокий положительный потенциал относительно катода. Это может быть вызвано:

.        Пробоем диода Д6 и попаданием напряжения +52,6 В непосредственно на модулятор;

2.       Обрывом цепи потенциометра R12 по номиналу - 52,6 В, поступающему от блока ВС-306;

.        Увеличением напряжения на делителе R1, R2 в результате выхода из строя блока питания ВС-1020 или значительным отклонением от номинала напряжения, вырабатываемого этим блоком.

Рисунок 5. Алгоритм поиска неисправности на принципиальном уровне.

Рисунок 6. Схема питания ЭЛТ БИО.

Заключение


В ходе выполнения курсовой работы был осуществлен поиск неисправности АРМ (РМ-10), проявляющейся в яркой засветке экрана ЭЛТ БИО, и получены практические навыки эксплуатации АРМ. Для определения места возникновения неисправности была собрана техническая информация о: составе и функциональном взаимодействии частей АРМ (на структурном уровне), а также БИО (на функциональном уровне), в частности, схемы питания ЭЛТ БИО (на принципиальном уровне); порядке технического обслуживания и локализации неисправностей на аппаратуре АРМ. Анализ данной информации показал, что причиной неисправности является выход из строя схемы питания экрана ЭЛТ БИО. Далее были выявлены возможные причины возникновения неисправности и предложены варианты их устранения в целях восстановления работоспособности АРМ. В рамках выполнения поставленной задачи были проделаны следующие этапы:

.        Разработана методика поиска неисправности на структурном, функциональном, принципиальном уровнях;

2.       Составлены алгоритмы поиска неисправности на структурном, функциональном, принципиальном уровнях;

.        Определено место возникновения неисправности автоматизированного рабочего места при яркой засветке экрана ЭЛТ БИО: схема питания экрана ЭЛТ БИО;

.        Определены возможные причины возникновения неисправности АРМ и варианты их устранения;

Для поиска неисправности необходимы следующие приборы:

.        Мультиметр;

2.       Делитель напряжения.

Таблица 1. Список элементов, необходимых для устранения неисправности.

Блок

Устройство



Назначение

Тип узла

Место

Количество


БИО

Плата управления ЭЛТ

ПУ

У15

1



Высоковольтный источник питания ЭЛТ

ВС1020

У12

1


Список использованной литературы


1.       Техническая документация автоматизированного рабочего места РМ-10;

2.       Методические указания "КСА. Автоматизированное рабочее место";

.        Конспект лекций по дисциплине "Военно-техническая подготовка" по теме "Комплекс средств управления и отображения информации";

.        Методические указания "Методы локализации неисправностей на аппаратуре СВ и РМ";

.        Альбом рисунков и схем "Комплекс средств управления и отображения информации";

.        Образец курсовой работы "Методы локализации неисправностей на аппаратуре СВ и РМ".

Похожие работы на - Методы локализации неисправностей на аппаратуре СВ и РМ

 

Не нашли материал для своей работы?
Поможем написать уникальную работу
Без плагиата!
Без нейросетей!