Исследование блока усилителя промежуточной частоты изображения

  • Вид работы:
    Курсовая работа (т)
  • Предмет:
    Информатика, ВТ, телекоммуникации
  • Язык:
    Русский
    ,
    Формат файла:
    MS Word
    479,91 Кб
  • Опубликовано:
    2013-02-25
Вы можете узнать стоимость помощи в написании студенческой работы.
Помощь в написании работы, которую точно примут!

Исследование блока усилителя промежуточной частоты изображения

Министерство образования и науки Российской Федерации

Поволжский государственный технологический университет

Кафедра РТиМБС








Курсовая работа

на тему «Исследование блока Усилителя промежуточной частоты изображения»

По дисциплине «Основы телевидения»

Выполнил: ст. гр. РТБ-41

Матвеев А.Ю.

Проверил: старший преподаватель

Ульрих О. К.




Йошкар-Ола 2013

Введение

Телевизор «Электроника Ц-432» - переносный телевизионный приемник цветного изображения - выпускается в настольном оформлении с различными вариантами отделки корпуса и передней панели.

В телевизоре применен взрывозащитный кинескоп типа 25ЛК2Ц с размером экрана по диагонали 25 см и углом отклонения электронного луча 90°.Телевизор предназначен для приема телевизионных передач цветного и черно-белого изображения в диапазоне метровых волн (с I-го по 12-й канал телевизионного вещания СССР). Конструкция телевизора также предусматривает возможность установки приобретенного покупателем селектора каналов дециметровых волн. Установка такого селектора может производиться только в стационарной мастерской ремонтного предприятия за дополнительную плату.

Телевизор «Электроника Ц-432» обеспечивает:

—                   работу от встречной штыревой телескопической или от наружной антенны без применения специальных согласующих устройств;

—                   нормальную работу при питании от сети переменного тока 50 Гц с номинальным напряжением 220 В (без специального переключателя) при допустимых отклонениях напряжения питания в интервале 108-251 В за счет применения стабилизированного бес- трансформаторного источника питания.

—                   нормальную работу при питании от источника постоянного тока 12,5±2 В;

—                   возможность прослушивания звукового сопровождения телевизионных передач на ннзкоомные телефоны при отключенном громкоговорителе;

—                   возможность работы в режимах записи и воспроизведения черно-белого и цветного изображения с бытовыми видеомагнитофонами.

Для повышения качества и стабильности приема цветных и черно-белых телевизионных передач в телевизоре применены схемы автоматической регулировки усиления (АРУ), автоматической подстройки частоты гетеродина (АПЧГ) и автоматической подстройки частоты и фазы строчной развертки (АПЧиФ). Схема телевизора предусматривает также автоматическое размагничивание экрана и маски кинескопа при его включении.

Для защиты элементов телевизора от перегрузок в телевизоре применена электронная схема зашиты, автоматически выключающая его при возникновении перегрузок и включающая его при прекращении их воздействия.

Выведенные на переднюю, панель элементы регулировки позволяют владельцу телевизора по своему желанию изменять громкость звукового сопровождения, яркость и контрастность изображения, а также цветовую насыщенность.

Телевизор собран из функционально законченных блоков, которые объединяются друг с другом с помощью разъемов на кросс-- плате. Применение кросс-платы с двусторонними разъемами обеспечивает легкий доступ к блокам телевизора при ремонте без отключения их от схемы.

В функциональных блоках телевизора широко использованы микросхемы и полупроводниковые приборы, что позволило существенно повысить качественные показатели и надежность цветного телевизора.

Сочетание малых габаритов, сравнительно небольшой массы, удобства в эксплуатации и универсальности питания позволяет широко использовать телевизор «Электроника Ц-432» как в стационарных, так и в походных условиях (в автомобиле, в моторной лодке и т. д.).

Основные технические характеристики:

Размер изображения - не менее 138x185 мм

Чувствительность - не хуже 110 мкВ

Разрешающая способность - не менее 250 линий

Выходная мощность звукового канала - не менее 0,6 Вт

Телевизор питается от сети переменного тока напряжением 220 В. Колебания напряжения сети не должны превышать +14.-51 % номинального значения.

Кроме того, телевизор может питаться от источника постоянного тока напряжением 12 В.

Колебания напряжения источника не должны превышать i‘^2,5 ^ номинального значения.

Потребляемая мощность - не более 50 Вт

Габаритные размеры - не более 362x245x275 мм

Масса (без упаковки) - не более 8,7 кг

1. Работа Усилителя промежуточной частоты изображения

Практическая схема УПЧИ представлена на рис.1













Рис.1 Схема УПЧИ Электроника ц-432

Модуль УПЧИ (AS2) выполнен на транзисторе VTI на микросхеме DI. Принципиальная схема модуля приведена на рис.1 Сигнал ПЧ с селектора каналов А2 по кабелю поступает на входное гнездо Х2 модуля AS2. На входе модуля имеется предварительный каскад УПЧИ на транзисторе VTI, включенном по схеме с ОЭ, нагрузкой которого является десятиконтурный ФСС. Режекторные контуры обеспечивают требуемую избирательность на следующих частотах: L2C5C6 на 31,5 МГц; L3C7 на 41 МГц; L5C9CI0 на 30 МГц; L6C1I на 39,5 МГц, L8CI3 на 40 МГц. Остальные четыре контура ФСС формируют АЧХ в полосе пропускания и настраиваются на следующие частоты: LIC4 и L9C14 на 35 МГц; L4C8 на 37 МГц; L7CI2 на 33 МГц.

С выхода ФСС через согласующие элементы R5, С*5 сигнал поступает на вход (вывод 16) усилителя 3, входящего в состав микросхемы DI. Усиленный сигнал поступает на двух- полупернодный синхронный детектор 10 опорный контур которого образован элементами LII, С24, RJ5. Рис. 2

Если на вход цепи, состоящей из ключа К и конденсатора С (рис. 2, а), подать переменное напряжение, а ключ замыкать в моменты t1, t2, t3... и размыкать в моменты t2, и, t6... (рис. 2.б), то на выходе ключа будут действовать импульсы напряжения, соответствующие положительным полуволнам. При наличии конденсатора импульсы усредняются до постоянного напряжения (обозначено штриховой линией на рис. 2,б). Если напряжение ив, модулировано по амплитуде более низкочастотным сигналом, то напряжение будет изменяться по закону модулирующего сигнала (рис. 2, в), т. е. будет происходить детектирование.







Если ключ К замыкать и размыкать в моменты, когда 0, а в другие (рис. 2, г), то конденсатор С будет, естественно, заряжаться до меньшего напряжения. При замыкании ключа в моменты максимумов и размыкании в моменты минимумов напряжение U=0 Таким образом, наивысшая эффективность такого метода детектирования будет только при синхронном переключении ключа с входным сигналом по частоте и фазе. Поэтому этот метод получил название метода синхронного детектирования.

Для пояснения работы двухполупериодного синхронного детектора воспользуемся схемой, приведенной на рис. 3

Рис. 3 Упрощенная принципиальная схема двухполупериодного синхронного детектора

Входной AM сигнал подается на ключи КI. К2 и усилитель-ограничитель, нагруженный на опорный контур LCR.

При совпадении частоты настройки контура с частотой входного сигнала сопротивление чисто активное н фаза импульсов напряжения, сформированных усилителем-ограничителем для управления ключами, совпадает с фазой входного сигнала. В результате обеспечивается синхронный режим детектирования

Двухполупериодные схемы синхронных детекторов позволяют почти в 2 раза увеличить уровень выходного сигнала. На ключи KI и К2 входное напряжение подается в противофазе (с парафазиого усилителя). При этом через ключ KI проходят положительные полуволны входного сигнала, а через К2-отрицательные. Полученные на конденсаторах Cl, С2 огибающие AM сигнала, имеющие противоположный знак, поступают на входы дифференциального усилителя, где складываются и усиливаются.

С синхронного детектора 10 микросхемы DI (см. рис. 3) полученный видеосигнал идет на предварительный видеоусилитель 2, с которого через вывод П микросхемы, дроссель L15. резистор R8 и контакт 9 разъемов AS2-XI - на базу транзистора VTI (AI), расположенного на кроссплате и входящего в состав устройства согласования с видеомагнитофоном (см. рис. 3).

Особенности применения УПЧИ с ФСС, ФСИ.

Усилители промежуточной частоты с фильтром сосредоточенной избирательности применяются в тех случаях, когда необходимо обеспечить высокую избирательность УПЧ при небольшом числе каскадов. В радиоприемных устройствах ФСИ, как правило, ставят на выходе преобразователя частоты. В качестве ФСИ наиболее часто применяют цепь связанных колебательных контуров, характеристическое сопротивление которой согласовано с выходным сопротивлением транзистора, предшествующего ФСИ, и с входным сопротивлением последующего каскада.

Фильтры сосредоточенной селекции из LC-контуров составляются из П-образных звеньев, которые соединяются цепочкой. Полоса пропускания каждого звена должна быть равна требуемой полосе пропускания всего ФСС. Выходное сопротивление предыдущего звена должно быть равно входному сопротивлению последующего. Практически это условие выполняется лишь на двух частотах в полосе пропускания. Рассогласование на остальных частотах приводит к появлению на вершине АЧХ впадин, но вместе с тем улучшает прямоугольность АЧХ. При составлении схемы ФСС колебательные контуры стыкуемых звеньев соединяются параллельно. При этом число контуров уменьшается на единицу. N-звенный ФСС содержит (N + 1) контуров, причем крайние контуры отличаются от остальных в два раза большей индуктивностью и в два раза меньшей емкостью. Добротность контуров ФСС должна быть достаточно высокой. При низкой добротности уменьшается селективность ФСС и возрастает затухание в полосе пропускания.

УПЧИ должен обеспечивать заданную избирательность по соседним каналам. Если прием ведется в n-м телевизионном канале, то помехами по соседним каналам являются несущая частота звука (n - 1)-го (левого) канала и несущая частота изображения (n+1)-го (правого) канала.

К чему приводит недостаточная избирательность по соседним каналам? Предположим, что прием ведется в n-м телевизионном канале, например, четвертом, для которого fг = fн.из +38= 123,25 МГц, при одновременной работе телевизионных передатчиков в (п - 1)-м (третьем) и (n + 1)-м (пятом) каналах.

При недостаточной избирательности на частотах 30 и 39,5 МГц в видеодетекторе создаются биения между промежуточными частотами полезных сигналов и частотами помех. Это приводит к появлению на выходе видеодетектора помех с частотами, равными 1,5 МГц и лежащими в полосе пропускания видеоусилителя.

Необходимость в обеспечении избирательности на частоте 41 МГц объясняется тем, что разность между несущей частотой звука первого канала и несущей частотой изображения второго канала составляет 3 МГц поэтому несущая частота звука первого канала создает для второго канала помеху с частотой 41 МГц.

Как показывает практика, для того чтобы в одной местности вести телевизионные передачи в смежных каналах, нужно обеспечить избирательность приемника по соседним каналам не менее 55 дБ.

2.      ТЗ: Исследование УПЧИ Электроника ц-432 и замена элементов под новую элементную базу

Микросхемы представляют собой усилитель промежуточной частоты канала изображения. Выполняют следующие функции: усиление промежуточной частоты с АРУ; синхронную демодуляцию видеосигналов; предварительное усиление видеосигналов; формирование сигнала АРУ для селектора каналов. Система АРУ ключевая, управляется строчным импульсом. Микросхемы предназначены для применения в телевизионных приемниках цветного, и черно-белого изображения.

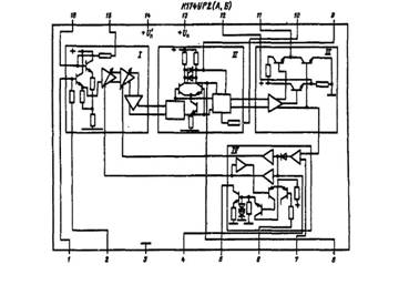
Рис.4 Корпус типа 238.16-2 Масса не более 1,5 г. Функциональный состав: I-усилитель промежуточной частоты; II-синхронный демодулятор; III-предварительный видеоусилитель; IV-система АРУ.

Назначение быводов: 1 - вход УПЧ; 2- фильтр цепи ООС; 3-питание (- Un); 4- фильтр АРУ; . 5-выход АРУ на селектор каналов; б-регулировка задержки АРУ; 7- вход строчного импульса; 8, 9-к опорному контуру демодулятора; 10-регулировка усиления; 11, 12-выходы видеосигнала (+ UВb[X); 13, 14-питание (+Uп); 15-фильтр цепи ООС; 16-вход УПЧ.

Рис.5 Функциональный состав ИС К174УР2(А,Б)

Электрические параметры К174УР2

Номинальное напряжение питания 12 В

по выводу 1310... 24 мА

по выводу 1440..50мА

Чувствительность при несимметричной подаче входного сигнала при Uп= 12 В, /„=38 МГц, /„ = 15625 Гц, т=0,5, fвых> 2,4 В, Г=+25°С, не более:

К174УР2А 250... 500 мкВ

К174УР2Б 300 мкВ

Эффективность АРУ при Un= 12 В, fн=38 МГц, fм = 15625 Гц, м = 0,5, fвых=±2 дБ, Т= +25° С, не менее 50мА

Размах выходного видеосигнала положительной и отрицательной полярности (выводы 11 и 12) при Uп - 12 В, fн=38 МГц, fм = 15625 Гц, м- 0,5, Um=10 мВ, T = + 25 С….2,4…4,2В

Полоса пропускания при UП = 12 В, f=38 МГц, f=0...Ю МГц, t/„ = 10 мВ, Т- +25 С, не менее 7 МГц

Напряжение на видеовыходе при Ua-12 В, f=38 МГц, fВ=10мВ, T=+25°С, не более:

—                   1-й гармоники ПЧ30 мВ

—                   2-й гармоники ПЧ 50 мВ

Изменение частотной характеристики в диапазоне действия АРУ не более... 2 дБ в полосе 0...5 МГц

Амплитуда стробирующего импульса 1,5 … 5 В

Дифференциальные искажения, не более .... 15%

Напряжение промежуточной частоты звука на выводе 12, не менее10 мВ

Предельные эксплуатационные данные

Напряжение питания10,8 ...13,2 В

Максимальная амплитуда напряжения входного сигнала 1 В

Максимальная амплитуда тока нагрузки 16 мА

Максимальная амплитуда напряжения строчного импульса на выводе 76 В

Температура окружающей среды -10...+60° С

Рис.6 Типовая схема включения микросхемы К174УР2(А, Б)

3. Обзор интегральных схем для телевизионных приемников

телевизор транзистор приемник блок

В состав серии К174 входят микросхемы как специализированные многофункциональные (для частного применения в конкретной РЭА), так и универсального назначения (общего применения). Они предназначены в основном для применения в черно-белых и цветных телевизорах, а также радиовещательных приемниках. магнитолах и магнитофонах. Начиная с 70-х годов созданы комплекты микросхем для нескольких поколений телевизоров. Для первого поколения были выпущены микросхемы К175АФ1. К174АФ4, К174ХА1. К174УН7 К174УП1. К174УР2 и другие, позволившие уменьшить потребляемую мощность до 150 Вт и улучшить качество воспроизведения цветного изображения по сравнению с ранее выпускавшимися моделями телевизоров.

Затем был выпущен другой комплект микросхем К174АФ5. К174УК1. К174УР5, К174ХА8. К174ХА9 и др. Позволивший снизить количество комплектующих элементов при сохранении качественных параметров телевизоров. Эти микросхемы предназначались для использования в мало сигнальных узлах и блоках, осуществляющих усиление на высокой и промежуточных частотах, обработку сигналов цветности и звукового сопровождения. выделение синхроимпульсов, автоматическую регулировку усиления, а также в маломощных каскадах строчной и кадровой разверток.

Следующий комплект микросхем для телевизоров третьего поколения включал и цифровые (К174ГЛ2, К174ХА11, К174ХА28, К174ХА31, К174УН14, К586ВЕ1, К1009ЕН1, К1003КН1, К1003КН2, К1506ХЛ1, К1506ХЛ2, К1809ВГ1, К1809ВГ2 и др.). Микросхемы применялись уже в таких блоках и узлах, как селектор телевизионных каналов, блок радиоканала, канал звука, блок цветности, кадровая развертка, блоки автоматического и дистанционного управления телевизором, что позволило снизить мощность потребления до 100 Вт. трудоемкость сборки, сократить количество компонентов и обеспечить построение цветных и черно-белых телевизоров с улучшенными потребительскими свойствами и повышенными функциональными возможностями (беспроводное дистанционное управление с непосредственным выбором программ, авто поиск программ с электронной памятью для индикации номера программ на экране, индикация текущего времени, приемопередатчик для беспроводной передачи звука на ИК-лучах. комплексное устройство микропроцессорного управления телевизором, программируемые телеигры для встраивания в телевизоры).

Комплект микросхем для телевизоров четвертого поколения обеспечил повышение качества приема, надежность и комфортность обслуживания, снижение габаритов, массы, потребляемой энергии и трудоемкости производства телевизоров, удовлетворяющих требованиям всех действующих телевизионных стандартов К174УР11, К174УР12, К174ХА16, К174ХА17, К174ХА20, КМ193ПЦ1, КР558ХП2. КР1015ХКЗ. К1021ХАЗ, К1021ХА4, К1033ЕУ1, КР1816ВЕ31, КР1816ВЕ51 и др. Существенное улучшение качества телевизионного изображения было достигнуто с переходом от аналоговых к аналого-цифровым и цифровым методам формирования, передачи и записи сигналов в телевидении (телевизоры пятого и шестого поколений).

Исследовав все вышеперечисленные интегральные схемы я остановился на ИС 4-го поколения УПЧИ К174УР12.

Характеристики К174УР12:

Микросхема представляет собой УПЧ изображения. Осуществляет синхронизацию с повышенной помехозащитой и привязкой АРУ по уровню «черного».

Рис.6 Корпус типа 2120.24-6

Рис.7 Структурная схема К174УР12 Назначение выводов: 1 - выход синхроимпульса; 2,11,13,14 не используются; 3, 12 - общий (- Un); 4 - блокировка АРУ; 5, 6 - блокировка УПЧ; 7 - вход 2УПЧ; 8 - вход 1УПЧ; 9 - управление задержкой АРУ; 10 - выход АРУ на СК; 15 - выход напряжения АПЧ; 16 - управление АПЧ; 17, 20 - контур детектора АПЧ, 21 - напряжение питания (+ Un), 22 - выход видео 1; 23 - выход видео 2; 24 - блокировка.

Электрические параметры К174УР12

Номинальное напряжение питания 12 В

Выходное напряжение2,6...3,2 В

Входное напряжение (чувствительность)50... 100 мкВ

Напряжение АПЧ10,4... 11,6 В Амплитуда синхроимпульса . 5 . 7,5 В

Ток потребления< 65 мА

Ток АРУ на СК10 . .13 мА

Верхняя граничная частота> 70 МГц

Полоса пропускания> 7 МГц

Коэффициент нелинейных искажений1,4.. 2,8%

Предельно допустимые режимы эксплуатации

Напряжение питания9. .12 В

Входное напряжение< 0,1 В

Ток АРУ на СК. < 13 мА

Рассеиваемая мощность. <1,12 Вт

Сопротивление нагрузки по выводам:

...1 кОм

(УПЧ включен). 150 кОм

(УПЧ выключен) ...., 0,05 кОм

. 51 кОм

Рис. 8 Типовая схема включения К174УР12

Заключение

В курсовой работе я исследовал работу блока УПЧИ. Он включает в себя транзистор VTI, включенный по схеме с ОЭ, нагрузкой которого является десятиконтурный ФСС.

Провел исследование по поиску аналога микросхемы 1-го поколения УПЧИ К174УР2, заменив эту микросхему на УПЧИ 4-го поколения К174УР12 которая превосходит аналог по низкому энергопотреблению, а так же осуществляет синхронизацию с повышенной помехозащитой и привязкой АРУ по уровню «черного».

Список литературы

1.       Джакония В.Е. Телевидение. - Москва: Горячая линия - Телеком, 2007 - 618 с.

.        Бриллиантов Д.П., Куликов Б.Н., Роксман М. А. Переносные цветные телевизоры - М.: Радио и связь, 1989 - 306с.

.        Домбругов Р.М. Телевидение. - Киев: Вища школа, 1988. - 231с.

.        Котенко В., Сосновский Ю. Новое в конструировании цветных телевизоров // Радио.- 1976.-№ 6.-С. 27, 28.

.        Лагунова Р., Столбова Г., Шмакова Т. Микросхемы серии К174 //Радио.-1977.- № 2.-С. 57.

Похожие работы на - Исследование блока усилителя промежуточной частоты изображения

 

Не нашли материал для своей работы?
Поможем написать уникальную работу
Без плагиата!
Без нейросетей!