Информатика
Задание №1
Разработать алгоритм и написать
программу на языке Turbo
Pascal
pascal excel электронная таблица
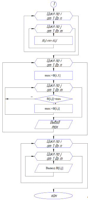
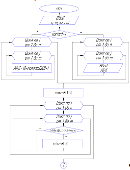
Задана матрица (двухмерный
массив) А размером N*M,
состоящая из действительных элементов. Числа M
и N вводятся с
клавиатуры. Для задания исходной матрицы предусмотреть два варианта: ввод с
клавиатуры и ввод с помощью датчика случайных чисел. Где это необходимо ввести
квадратную матрицу. Во всех вариантах вывести исходную матрицу в общепринятом
виде и необходимые результаты работы программы.
Получить новую матрицу путем
вычитания всех элементов данной матрицы из ее наименьшего по модулю элемента.
Вывести на экран максимумы каждой строки и полученную матрицу.
Блок-схема
Пример работы:
Программа
MM1;,i,n,m,variant:Integer;,max:real;:array[1..50,1..50]
of integer;:array[1..50,1..50] of real;;Randomize;('Wwedite n:
');Readln(n);('Wwedite m: ');Readln(m);('Wwedite 1(sluchaino) ili 2(vruchnuj):
');Readln(variant);(variant=1) theni:=1 to n doj:=1 to m
do[i,j]:=10-random(20)+1;i:=1 to n doj:=1 to m
do('A[',i,',',j,']=');(A[i,j]);;;('Vvedennaj Matriza:');i:=1 to n doj:=1 to m
do(A[i,j],' ');;;:=A[1,1];i:=1 to n doj:=1 to m do(ABS(A[i,j])<ABS(min))
then:=A[i,j];i:=1 to n doj:=1 to m do[i,j]:=min-A[i,j];('Poluchennaj
matriza:');i:=1 to n doj:=1 to m do(B[i,j]:2:2,' ');;;i:=1 to n do:=B[i,1];j:=1
to m do(B[i,j]>max)then max:=B[i,j];('Max ',i,'-i stroki: ',max:2:2);;
Readln;
end.
Задание №2
Построение электронных таблиц
По 4-5 адресам находится не
менее 15 фирм-арендаторов. Постройте для фирм таблицу, отражающую расчеты за
услуги.
q Столбцы с
заголовками №, Фирма-арендатор, Адрес, Занимаемая площадь заполняются произвольно
q На начало месяца
фирма по услугам имеет долг или переплату, т.е. произвольно заполняется ячейка
или в столбце Задолженность или в столбце Переплата.
q Графа Оплачено
заполняется произвольно, причём фирма может оплатить только некоторые из услуг
или все услуги в неполном объёме.
Расчёт ячеек
q В графе Начисления:
аренда, коммун. услуги, тех. обслуживание рассчитываются как произведение
площади аренды на соответствующий коэффициент. Коэффициент берётся из таблицы
коэффициентов, которая заполняется самостоятельно ниже основной таблицы.
q Процент НДС берётся
из таблицы коэффициентов и составляет 10-20%
Таблица коэффициентов
|
Услуга
|
Коэффициент
|
|
Аренда
|
6,315
|
|
Коммун.
Платежи
|
5,406
|
|
Тех.
обслуживание
|
3,26
|
|
НДС
|
18%
|
q Рассчитайте столбец
Итого начислено как сумму по графе Начислено
q Рассчитайте столбец
Итого оплачено как сумму по графе Оплата
q Рассчитайте строку
Итого, как сумму значений по каждому столбцу с числовыми данными
q Рассчитайте графу
Итоги на конец месяца. Итоги считаются с использованием функции Если и учитывая
данные граф На начало месяца, Итого начислено, Итого оплачено.
q Если фирма имеет
задолженность на конец месяца, то в столбце Статус фирмы запишите слово Долг, в
противном случае ячейку оставьте пустой.
С помощью функции итоги
посчитать итоговые суммы по каждому адресу аренды.
Вывести на экран список фирм с
использованием фильтра:
фирм с максимальной
задолженностью на конец месяца.
Построить диаграмму,
отображающую долю каждого переплатившего в общей сумме переплаты на начало
месяца.
Таблица фирм-арендаторов
|
N
|
Фирма-арендатор
|
Адрес
|
Занимаемая
площадь
|
На
начало месяца
|
Начислено
|
Итого
начислено
|
Проплачено
|
Итого
приплачено
|
На
конец месяца
|
Статус
|
|
|
|
|
задолженность
|
переплата
|
аренда
|
НДС
аренды
|
коммун.
платежи
|
НДС
|
тех.
обслуживание
|
|
аренда
|
коммун.
платежи
|
тех.
обслуживание
|
|
задолженность
|
переплата
|
|
|
|
|
|
|
|
|
|
|
|
|
|
|
|
|
|
|
|
|
|
|
1
|
Магазин
"Багира"
|
г.
Орел, ул. Московская, 3а
|
23
|
35,19р.
|
|
145,25р.
|
26,14р.
|
124,34р.
|
22,38р.
|
74,98р.
|
393,09р.
|
170,00р.
|
150,00р.
|
70,00р.
|
390,00р.
|
38,28р.
|
0,00р.
|
Долг
|
|
2
|
Магазин
"НИКС"
|
г.
Орел, ул. Комсомольская, 11
|
26
|
|
35,45р.
|
164,19р.
|
29,55р.
|
140,56р.
|
25,30р.
|
84,76р.
|
444,36р.
|
200,00р.
|
169,00р.
|
85,00р.
|
454,00р.
|
0,00р.
|
45,09р.
|
|
|
3
|
Магазин
"НЭКС"
|
г.
Орел, ул. 1-я Посадская, 5
|
27
|
45,62р.
|
|
170,51р.
|
30,69р.
|
145,96р.
|
26,27р.
|
88,02р.
|
461,45р.
|
202,00р.
|
175,00р.
|
0,00р.
|
377,00р.
|
130,07р.
|
0,00р.
|
Долг
|
|
4
|
Магазин
"Гранд"
|
г.
Орел, ул. Московская, 3а
|
31
|
|
45,59р.
|
195,77р.
|
35,24р.
|
167,59р.
|
30,17р.
|
101,06р.
|
529,81р.
|
250,00р.
|
200,00р.
|
102,00р.
|
552,00р.
|
0,00р.
|
67,78р.
|
|
|
5
|
Магазин
"Formoza"
|
г.
Орел, ул. 1-я Посадская, 5
|
35
|
|
48,90р.
|
221,03р.
|
39,78р.
|
189,21р.
|
34,06р.
|
114,10р.
|
598,18р.
|
270,00р.
|
225,00р.
|
115,00р.
|
610,00р.
|
0,00р.
|
60,72р.
|
|
|
6
|
Магазин
"Эксперткомпьютеры"
|
г.
Орел, ул. Герцена, 13
|
39
|
16,29р.
|
|
246,29р.
|
44,33р.
|
210,83р.
|
37,95р.
|
127,14р.
|
666,54р.
|
295,00р.
|
250,00р.
|
130,00р.
|
675,00р.
|
7,83р.
|
0,00р.
|
Долг
|
|
7
|
Магазин
"Позитроника"
|
г.
Орел, ул. 1-я Посадская, 5
|
51
|
|
50,49р.
|
322,07р.
|
57,97р.
|
275,71р.
|
49,63р.
|
166,26р.
|
871,63р.
|
0,00р.
|
326,00р.
|
169,00р.
|
495,00р.
|
326,14р.
|
0,00р.
|
Долг
|
|
8
|
Магазин
"Колибри"
|
г.
Орел, ул. Московская, 3а
|
53
|
|
60,27р.
|
334,70р.
|
60,25р.
|
286,52р.
|
51,57р.
|
172,78р.
|
905,81р.
|
400,00р.
|
340,00р.
|
179,00р.
|
919,00р.
|
0,00р.
|
73,46р.
|
|
|
9
|
Магазин
"Бонус"
|
г.
Орел, ул. Герцена, 13
|
63
|
|
60,06р.
|
397,85р.
|
71,61р.
|
340,58р.
|
61,30р.
|
205,38р.
|
1
076,72р.
|
470,00р.
|
405,00р.
|
206,00р.
|
1
081,00р.
|
0,00р.
|
64,34р.
|
|
|
10
|
Магазин
"Квант"
|
г.
Орел, ул. Комсомольская, 11
|
64
|
17,48р.
|
|
404,16р.
|
72,75р.
|
345,98р.
|
62,28р.
|
208,64р.
|
1
093,81р.
|
480,00р.
|
409,00р.
|
209,00р.
|
1
098,00р.
|
13,29р.
|
0,00р.
|
Долг
|
|
11
|
Магазин
"Позитроника"
|
г.
Орел, ул. Герцена, 13
|
41
|
30,05р.
|
|
258,92р.
|
46,60р.
|
221,65р.
|
39,90р.
|
133,66р.
|
700,72р.
|
306,00р.
|
269,00р.
|
150,00р.
|
725,00р.
|
5,77р.
|
0,00р.
|
Долг
|
|
12
|
Магазин
"Навигатор"
|
г.
Орел, ул. Комсомольская, 11
|
60
|
|
50,06р.
|
378,90р.
|
68,20р.
|
324,36р.
|
58,38р.
|
195,60р.
|
1
025,45р.
|
450,00р.
|
0,00р.
|
199,00р.
|
649,00р.
|
326,39р.
|
0,00р.
|
Долг
|
|
13
|
Магазин
"ДЕЛИТ"
|
г.
Орел, ул. Московская, 3а
|
46
|
|
45,06р.
|
290,49р.
|
52,29р.
|
248,68р.
|
44,76р.
|
149,96р.
|
786,18р.
|
350,00р.
|
300,00р.
|
150,00р.
|
800,00р.
|
0,00р.
|
58,88р.
|
|
|
14
|
Магазин
"ЛЕКС"
|
г.
Орел, ул. 1-я Посадская, 5
|
56
|
26,54р.
|
|
353,64р.
|
63,66р.
|
302,74р.
|
54,49р.
|
182,56р.
|
957,08р.
|
420,00р.
|
359,00р.
|
189,00р.
|
968,00р.
|
0,00р.
|
Долг
|
|
15
|
Магазин
"Энергия"
|
г.
Орел, ул. Комсомольская, 11
|
49
|
|
44,44р.
|
309,44р.
|
55,70р.
|
264,89р.
|
47,68р.
|
159,74р.
|
837,45р.
|
366,00р.
|
313,00р.
|
160,00р.
|
839,00р.
|
0,00р.
|
45,99р.
|
|
|
16
|
Магазин
"Технопарк"
|
г.
Орел, ул. Герцена, 13
|
40
|
|
33,33р.
|
252,60р.
|
45,47р.
|
216,24р.
|
38,92р.
|
130,40р.
|
683,63р.
|
300,00р.
|
266,00р.
|
135,00р.
|
701,00р.
|
0,00р.
|
50,70р.
|
|
|
17
|
Магазин
"Эльдорадо"
|
г.
Орел, ул. Московская, 3а
|
55
|
15,95р.
|
|
347,33р.
|
62,52р.
|
297,33р.
|
53,52р.
|
179,30р.
|
939,99р.
|
410,00р.
|
360,00р.
|
180,00р.
|
950,00р.
|
5,94р.
|
0,00р.
|
Долг
|
|
Итого
|
|
187,12р.
|
473,65р.
|
4
793,09р.
|
862,76р.
|
4
103,15р.
|
738,57р.
|
2
474,34р.
|
12
971,90р.
|
5
339,00р.
|
4
516,00р.
|
2
428,00р.
|
12
283,00р.
|
869,33р.
|
466,96р.
|
9
|
Таблица в формульном виде
|
N
|
Фирма-арендатор
|
Адрес
|
Занимаемая
площадь
|
На
начало месяца
|
Начислено
|
Итого
начислено
|
|
|
|
|
задолженность
|
переплата
|
аренда
|
НДС
аренды
|
коммун.
платежи
|
НДС
|
тех.
обслуживание
|
|
|
|
|
|
|
|
|
|
|
|
|
|
|
|
1
|
Магазин
"Багира"
|
г.
Орел, ул. Московская, 3а
|
23
|
35,19
|
|
=D4*$C$25
|
=G4*$C$28
|
=D4*$C$26
|
=I4*$C$28
|
=D4*$C$27
|
=G4+H4+I4+K4+J4
|
|
2
|
Магазин
"НИКС"
|
г.
Орел, ул. Комсомольская, 11
|
26
|
|
35,45
|
=D5*$C$25
|
=G5*$C$28
|
=D5*$C$26
|
=I5*$C$28
|
=D5*$C$27
|
=G5+H5+I5+K5+J5
|
|
3
|
Магазин
"НЭКС"
|
г.
Орел, ул. 1-я Посадская, 5
|
27
|
45,62
|
|
=D6*$C$25
|
=G6*$C$28
|
=D6*$C$26
|
=I6*$C$28
|
=D6*$C$27
|
=G6+H6+I6+K6+J6
|
|
4
|
Магазин
"Гранд"
|
г.
Орел, ул. Московская, 3а
|
31
|
|
45,59
|
=D7*$C$25
|
=G7*$C$28
|
=D7*$C$26
|
=I7*$C$28
|
=D7*$C$27
|
=G7+H7+I7+K7+J7
|
|
5
|
Магазин
"Formoza"
|
г.
Орел, ул. 1-я Посадская, 5
|
35
|
|
48,9
|
=D8*$C$25
|
=G8*$C$28
|
=D8*$C$26
|
=I8*$C$28
|
=D8*$C$27
|
=G8+H8+I8+K8+J8
|
|
6
|
Магазин
"Эксперткомпьютеры"
|
г.
Орел, ул. Герцена, 13
|
39
|
16,29
|
|
=D9*$C$25
|
=G9*$C$28
|
=D9*$C$26
|
=I9*$C$28
|
=D9*$C$27
|
=G9+H9+I9+K9+J9
|
|
7
|
Магазин
"Позитроника"
|
г.
Орел, ул. 1-я Посадская, 5
|
51
|
|
50,49
|
=D10*$C$25
|
=G10*$C$28
|
=D10*$C$26
|
=I10*$C$28
|
=D10*$C$27
|
=G10+H10+I10+K10+J10
|
|
8
|
Магазин
"Колибри"
|
г.
Орел, ул. Московская, 3а
|
53
|
|
60,27
|
=D11*$C$25
|
=G11*$C$28
|
=D11*$C$26
|
=I11*$C$28
|
=D11*$C$27
|
=G11+H11+I11+K11+J11
|
|
9
|
Магазин
"Бонус"
|
г.
Орел, ул. Герцена, 13
|
63
|
|
60,06
|
=D12*$C$25
|
=G12*$C$28
|
=D12*$C$26
|
=I12*$C$28
|
=D12*$C$27
|
=G12+H12+I12+K12+J12
|
|
10
|
Магазин
"Квант"
|
г.
Орел, ул. Комсомольская, 11
|
64
|
17,48
|
|
=D13*$C$25
|
=G13*$C$28
|
=D13*$C$26
|
=I13*$C$28
|
=D13*$C$27
|
=G13+H13+I13+K13+J13
|
|
11
|
Магазин
"Позитроника"
|
г.
Орел, ул. Герцена, 13
|
41
|
30,05
|
|
=D14*$C$25
|
=G14*$C$28
|
=D14*$C$26
|
=I14*$C$28
|
=D14*$C$27
|
=G14+H14+I14+K14+J14
|
|
12
|
Магазин
"Навигатор"
|
г.
Орел, ул. Комсомольская, 11
|
60
|
|
50,06
|
=D15*$C$25
|
=G15*$C$28
|
=D15*$C$26
|
=I15*$C$28
|
=D15*$C$27
|
=G15+H15+I15+K15+J15
|
|
13
|
Магазин
"ДЕЛИТ"
|
г.
Орел, ул. Московская, 3а
|
46
|
|
45,06
|
=D16*$C$25
|
=G16*$C$28
|
=D16*$C$26
|
=I16*$C$28
|
=D16*$C$27
|
=G16+H16+I16+K16+J16
|
|
14
|
Магазин
"ЛЕКС"
|
г.
Орел, ул. 1-я Посадская, 5
|
56
|
26,54
|
|
=D17*$C$25
|
=G17*$C$28
|
=D17*$C$26
|
=I17*$C$28
|
=D17*$C$27
|
=G17+H17+I17+K17+J17
|
|
15
|
Магазин
"Энергия"
|
г.
Орел, ул. Комсомольская, 11
|
49
|
|
44,44
|
=D18*$C$25
|
=G18*$C$28
|
=D18*$C$26
|
=I18*$C$28
|
=D18*$C$27
|
=G18+H18+I18+K18+J18
|
|
16
|
Магазин
"Технопарк"
|
г.
Орел, ул. Герцена, 13
|
40
|
|
33,33
|
=D19*$C$25
|
=G19*$C$28
|
=D19*$C$26
|
=I19*$C$28
|
=D19*$C$27
|
=G19+H19+I19+K19+J19
|
|
17
|
Магазин
"Эльдорадо"
|
г.
Орел, ул. Московская, 3а
|
55
|
15,95
|
|
=D20*$C$25
|
=G20*$C$28
|
=D20*$C$26
|
=I20*$C$28
|
=D20*$C$27
|
=G20+H20+I20+K20+J20
|
Продолжение таблицы в
формульном виде:
|
Проплачено
|
Итого
приплачено
|
На
конец месяца
|
Статус
|
|
аренда
|
коммун.
платежи
|
тех.
обслуживание
|
|
задолженность
|
переплата
|
|
|
|
|
|
|
|
|
|
|
170
|
150
|
70
|
=M4+N4+O4
|
=ЕСЛИ(E4+L4-F4-P4>0;E4+L4-F4-P4;0)
|
=ЕСЛИ(F4+P4-E4-L4>0;F4+P4-E4-L4;0)
|
=ЕСЛИ(Q4>0;"Долг";"")
|
|
200
|
169
|
85
|
=M5+N5+O5
|
=ЕСЛИ(E5+L5-F5-P5>0;E5+L5-F5-P5;0)
|
=ЕСЛИ(F5+P5-E5-L5>0;F5+P5-E5-L5;0)
|
=ЕСЛИ(Q5>0;"Долг";"")
|
|
202
|
175
|
0
|
=M6+N6+O6
|
=ЕСЛИ(E6+L6-F6-P6>0;E6+L6-F6-P6;0)
|
=ЕСЛИ(F6+P6-E6-L6>0;F6+P6-E6-L6;0)
|
=ЕСЛИ(Q6>0;"Долг";"")
|
|
250
|
200
|
102
|
=M7+N7+O7
|
=ЕСЛИ(E7+L7-F7-P7>0;E7+L7-F7-P7;0)
|
=ЕСЛИ(Q7>0;"Долг";"")
|
|
270
|
225
|
115
|
=M8+N8+O8
|
=ЕСЛИ(E8+L8-F8-P8>0;E8+L8-F8-P8;0)
|
=ЕСЛИ(F8+P8-E8-L8>0;F8+P8-E8-L8;0)
|
=ЕСЛИ(Q8>0;"Долг";"")
|
|
295
|
250
|
130
|
=M9+N9+O9
|
=ЕСЛИ(E9+L9-F9-P9>0;E9+L9-F9-P9;0)
|
=ЕСЛИ(F9+P9-E9-L9>0;F9+P9-E9-L9;0)
|
=ЕСЛИ(Q9>0;"Долг";"")
|
|
0
|
326
|
169
|
=M10+N10+O10
|
=ЕСЛИ(E10+L10-F10-P10>0;E10+L10-F10-P10;0)
|
=ЕСЛИ(F10+P10-E10-L10>0;F10+P10-E10-L10;0)
|
=ЕСЛИ(Q10>0;"Долг";"")
|
|
400
|
340
|
179
|
=M11+N11+O11
|
=ЕСЛИ(E11+L11-F11-P11>0;E11+L11-F11-P11;0)
|
=ЕСЛИ(F11+P11-E11-L11>0;F11+P11-E11-L11;0)
|
=ЕСЛИ(Q11>0;"Долг";"")
|
|
470
|
405
|
206
|
=M12+N12+O12
|
=ЕСЛИ(E12+L12-F12-P12>0;E12+L12-F12-P12;0)
|
=ЕСЛИ(F12+P12-E12-L12>0;F12+P12-E12-L12;0)
|
=ЕСЛИ(Q12>0;"Долг";"")
|
|
480
|
409
|
209
|
=M13+N13+O13
|
=ЕСЛИ(E13+L13-F13-P13>0;E13+L13-F13-P13;0)
|
=ЕСЛИ(F13+P13-E13-L13>0;F13+P13-E13-L13;0)
|
=ЕСЛИ(Q13>0;"Долг";"")
|
|
306
|
269
|
150
|
=M14+N14+O14
|
=ЕСЛИ(E14+L14-F14-P14>0;E14+L14-F14-P14;0)
|
=ЕСЛИ(F14+P14-E14-L14>0;F14+P14-E14-L14;0)
|
=ЕСЛИ(Q14>0;"Долг";"")
|
|
450
|
0
|
199
|
=M15+N15+O15
|
=ЕСЛИ(E15+L15-F15-P15>0;E15+L15-F15-P15;0)
|
=ЕСЛИ(F15+P15-E15-L15>0;F15+P15-E15-L15;0)
|
=ЕСЛИ(Q15>0;"Долг";"")
|
|
350
|
300
|
150
|
=M16+N16+O16
|
=ЕСЛИ(E16+L16-F16-P16>0;E16+L16-F16-P16;0)
|
=ЕСЛИ(F16+P16-E16-L16>0;F16+P16-E16-L16;0)
|
=ЕСЛИ(Q16>0;"Долг";"")
|
|
420
|
359
|
189
|
=M17+N17+O17
|
=ЕСЛИ(E17+L17-F17-P17>0;E17+L17-F17-P17;0)
|
=ЕСЛИ(F17+P17-E17-L17>0;F17+P17-E17-L17;0)
|
=ЕСЛИ(Q17>0;"Долг";"")
|
|
366
|
313
|
160
|
=M18+N18+O18
|
=ЕСЛИ(E18+L18-F18-P18>0;E18+L18-F18-P18;0)
|
=ЕСЛИ(F18+P18-E18-L18>0;F18+P18-E18-L18;0)
|
=ЕСЛИ(Q18>0;"Долг";"")
|
|
300
|
266
|
135
|
=M19+N19+O19
|
=ЕСЛИ(E19+L19-F19-P19>0;E19+L19-F19-P19;0)
|
=ЕСЛИ(F19+P19-E19-L19>0;F19+P19-E19-L19;0)
|
=ЕСЛИ(Q19>0;"Долг";"")
|
|
410
|
360
|
180
|
=M20+N20+O20
|
=ЕСЛИ(E20+L20-F20-P20>0;E20+L20-F20-P20;0)
|
=ЕСЛИ(F20+P20-E20-L20>0;F20+P20-E20-L20;0)
|
=ЕСЛИ(Q20>0;"Долг";"")
|
|
=СУММ(M4:M20)
|
=СУММ(N4:N20)
|
=СУММ(O4:O20)
|
=СУММ(P4:P20)
|
=СУММ(Q4:Q20)
|
=СУММ(R4:R20)
|
=СЧЁТЕСЛИ(S4:S20;
"Долг")
|
5. фирм с максимальной
задолженностью на конец месяца
|
N
|
Фирма-арендатор
|
Адрес
|
Занимаемая
площадь
|
На
начало месяца
|
Начислено
|
Итого
начислено
|
Проплачено
|
Итого
проплачено
|
На
конец месяца
|
Статус
|
|
|
|
|
задолженность
|
переплата
|
аренда
|
НДС
аренды
|
коммун.
платежи
|
НДС
|
тех.
обслуживание
|
|
аренда
|
коммун.
платежи
|
тех.
обслуживание
|
|
задолженность
|
переплата
|
|
|
|
|
|
|
|
|
|
|
|
|
|
|
|
|
|
|
|
|
|
|
1
|
Магазин
"Багира"
|
г.
Орел, ул. Московская, 3а
|
23
|
35,19р.
|
|
145,25р.
|
26,14р.
|
124,34р.
|
22,38р.
|
74,98р.
|
393,09р.
|
170,00р.
|
150,00р.
|
70,00р.
|
390,00р.
|
38,28р.
|
0,00р.
|
Долг
|
|
3
|
Магазин
"НЭКС"
|
г.
Орел, ул. 1-я Посадская, 5
|
27
|
45,62р.
|
|
170,51р.
|
30,69р.
|
145,96р.
|
26,27р.
|
88,02р.
|
461,45р.
|
202,00р.
|
175,00р.
|
0,00р.
|
377,00р.
|
130,07р.
|
0,00р.
|
Долг
|
|
7
|
Магазин
"Позитроника"
|
г.
Орел, ул. 1-я Посадская, 5
|
51
|
|
50,49р.
|
322,07р.
|
57,97р.
|
275,71р.
|
49,63р.
|
166,26р.
|
871,63р.
|
0,00р.
|
326,00р.
|
169,00р.
|
495,00р.
|
326,14р.
|
0,00р.
|
Долг
|
|
12
|
Магазин
"Навигатор"
|
г.
Орел, ул. Комсомольская, 11
|
60
|
|
50,06р.
|
378,90р.
|
68,20р.
|
324,36р.
|
58,38р.
|
195,60р.
|
1
025,45р.
|
450,00р.
|
0,00р.
|
199,00р.
|
649,00р.
|
326,39р.
|
0,00р.
|
Долг
|
|
14
|
Магазин
"ЛЕКС"
|
г.
Орел, ул. 1-я Посадская, 5
|
56
|
26,54р.
|
|
353,64р.
|
63,66р.
|
302,74р.
|
54,49р.
|
182,56р.
|
957,08р.
|
420,00р.
|
359,00р.
|
189,00р.
|
968,00р.
|
15,62р.
|
0,00р.
|
Долг
|
Построить диаграмму,
отображающую долю каждого переплатившего в общей сумме переплаты на начало
месяца.
По круговой диаграмме видно,
что больше всего переплаты на начало месяца у фирмы Магазин «Бонус» (13% от
общей суммы переплаты на начало месяца), а меньше всего - у Магазин «НИКС 7% от
общей суммы переплаты на начало месяца), и Магазин «Технопарк» (7% от общей
суммы переплаты на начало месяца).
Задание №3
Вычислить значение функций и
начертить их графики в Excel
в одной системе координат:
с шагом 0,2
f(x) =
и
Выполнение в Excel
|
x
|
f(x)
|
g(x)
|
|
-3
|
0,52632
|
1,3922
|
|
-2,8
|
0,52998
|
1,88769
|
|
-2,6
|
0,53444
|
1,19321
|
|
-2,4
|
0,53994
|
0,04411
|
|
-2,2
|
0,54682
|
-0,6455
|
|
-2
|
0,55556
|
-0,5836
|
|
-1,8
|
0,56684
|
-0,0466
|
|
-1,6
|
0,5817
|
0,55021
|
|
-1,4
|
0,60163
|
0,9541
|
|
-1,2
|
0,62887
|
1,12276
|
|
-1
|
0,66667
|
1,1334
|
|
-0,8
|
0,7193
|
1,0826
|
|
-0,6
|
0,7907
|
1,03345
|
|
-0,4
|
0,87879
|
1,00767
|
|
-0,2
|
0,96296
|
1,00052
|
|
0
|
1
|
1
|
|
0,2
|
0,00784
|
1,00052
|
|
0,4
|
0,05905
|
1,00767
|
|
0,6
|
0,18002
|
1,03345
|
|
0,8
|
0,36915
|
1,0826
|
|
1
|
0,59582
|
1,1334
|
|
1,2
|
0,80966
|
1,12276
|
|
1,4
|
0,95698
|
0,9541
|
|
1,6
|
0,99872
|
0,55021
|
|
1,8
|
0,92358
|
-0,0466
|
|
2
|
0,75183
|
-0,5836
|
График функции f(x)
В формульном виде:
|
x
|
f(x)
|
g(x)
|
|
-3
|
=ЕСЛИ(A2<=0;(1+A2^2)/(1+2*A2^2);(SIN(A2))^3)
|
=SIN(A2^2)+(COS(A2))^2
|
|
-2,8
|
=ЕСЛИ(A3<=0;(1+A3^2)/(1+2*A3^2);(SIN(A3))^3)
|
=SIN(A3^2)+(COS(A3))^2
|
|
-2,6
|
=ЕСЛИ(A4<=0;(1+A4^2)/(1+2*A4^2);(SIN(A4))^3)
|
=SIN(A4^2)+(COS(A4))^2
|
|
-2,4
|
=ЕСЛИ(A5<=0;(1+A5^2)/(1+2*A5^2);(SIN(A5))^3)
|
=SIN(A5^2)+(COS(A5))^2
|
|
-2,2
|
=ЕСЛИ(A6<=0;(1+A6^2)/(1+2*A6^2);(SIN(A6))^3)
|
=SIN(A6^2)+(COS(A6))^2
|
|
-2
|
=ЕСЛИ(A7<=0;(1+A7^2)/(1+2*A7^2);(SIN(A7))^3)
|
=SIN(A7^2)+(COS(A7))^2
|
|
-1,8
|
=SIN(A8^2)+(COS(A8))^2
|
|
-1,6
|
=ЕСЛИ(A9<=0;(1+A9^2)/(1+2*A9^2);(SIN(A9))^3)
|
=SIN(A9^2)+(COS(A9))^2
|
|
-1,4
|
=ЕСЛИ(A10<=0;(1+A10^2)/(1+2*A10^2);(SIN(A10))^3)
|
=SIN(A10^2)+(COS(A10))^2
|
|
-1,2
|
=ЕСЛИ(A11<=0;(1+A11^2)/(1+2*A11^2);(SIN(A11))^3)
|
=SIN(A11^2)+(COS(A11))^2
|
|
-1
|
=ЕСЛИ(A12<=0;(1+A12^2)/(1+2*A12^2);(SIN(A12))^3)
|
=SIN(A12^2)+(COS(A12))^2
|
|
-0,8
|
=ЕСЛИ(A13<=0;(1+A13^2)/(1+2*A13^2);(SIN(A13))^3)
|
=SIN(A13^2)+(COS(A13))^2
|
|
-0,6
|
=ЕСЛИ(A14<=0;(1+A14^2)/(1+2*A14^2);(SIN(A14))^3)
|
=SIN(A14^2)+(COS(A14))^2
|
|
-0,4
|
=ЕСЛИ(A15<=0;(1+A15^2)/(1+2*A15^2);(SIN(A15))^3)
|
=SIN(A15^2)+(COS(A15))^2
|
|
-0,2
|
=ЕСЛИ(A16<=0;(1+A16^2)/(1+2*A16^2);(SIN(A16))^3)
|
=SIN(A16^2)+(COS(A16))^2
|
|
0
|
=ЕСЛИ(A17<=0;(1+A17^2)/(1+2*A17^2);(SIN(A17))^3)
|
=SIN(A17^2)+(COS(A17))^2
|
|
0,2
|
=ЕСЛИ(A18<=0;(1+A18^2)/(1+2*A18^2);(SIN(A18))^3)
|
=SIN(A18^2)+(COS(A18))^2
|
|
0,4
|
=ЕСЛИ(A19<=0;(1+A19^2)/(1+2*A19^2);(SIN(A19))^3)
|
=SIN(A19^2)+(COS(A19))^2
|
|
0,6
|
=ЕСЛИ(A20<=0;(1+A20^2)/(1+2*A20^2);(SIN(A20))^3)
|
=SIN(A20^2)+(COS(A20))^2
|
|
0,8
|
=ЕСЛИ(A21<=0;(1+A21^2)/(1+2*A21^2);(SIN(A21))^3)
|
=SIN(A21^2)+(COS(A21))^2
|
|
1
|
=ЕСЛИ(A22<=0;(1+A22^2)/(1+2*A22^2);(SIN(A22))^3)
|
=SIN(A22^2)+(COS(A22))^2
|
|
1,2
|
=ЕСЛИ(A23<=0;(1+A23^2)/(1+2*A23^2);(SIN(A23))^3)
|
=SIN(A23^2)+(COS(A23))^2
|
|
1,4
|
=ЕСЛИ(A24<=0;(1+A24^2)/(1+2*A24^2);(SIN(A24))^3)
|
=SIN(A24^2)+(COS(A24))^2
|
|
1,6
|
=ЕСЛИ(A25<=0;(1+A25^2)/(1+2*A25^2);(SIN(A25))^3)
|
=SIN(A25^2)+(COS(A25))^2
|
|
1,8
|
=ЕСЛИ(A26<=0;(1+A26^2)/(1+2*A26^2);(SIN(A26))^3)
|
=SIN(A26^2)+(COS(A26))^2
|
|
2
|
=ЕСЛИ(A27<=0;(1+A27^2)/(1+2*A27^2);(SIN(A27))^3)
|
=SIN(A27^2)+(COS(A27))^2
|
Задание №4
Составить двухтабличную БД и
обработать данные в ней посредством выборки и сортировки; создать запросы и
отчеты
. Сформировать структуры
таблиц, необходимых для выполнения заданной БД, определить ключевые поля.
Обосновать этот выбор.
. Создать схему данных. Ввести
в таблицы от 10 до 20 записей.
. Сформулировать и выполнить
запрос по критериям, заданным в варианте задания. Сформулировать и выполнить
запрос с вычисляемым полем (данные для этого запроса задать самостоятельно).
Результаты всех запросов сохранить. Запросы выполняются по двум связанным
таблицам. Поля для запроса выбираются исходя из особенностей и требований
конкретной БД.
. Создать не менее 3-х запросов
с использованием языка SQL.
. Произвести сортировку записей
в соответствии с вариантом. Сортировка выполняется для таблиц, содержащих
результаты запроса.
. Составить отчет в
соответствии с вариантом. Создаваемый отчет, исходя из особенностей конкретной
БД, обязательно должен удовлетворять следующим требованиям:
составляться по двум связанным
таблицам;
иметь итоговые значения по
группам и по отчету в целом;
при выборке полей, используемых
для группировки и подведения итогов, руководствоваться логикой их содержания.
Тема для составления БД -
Продукция - Поставки.
Предприятие производит
несколько наименований продукции. Характеристика продукции могут являться такие
параметры, как: наименование, ее вид, ГОСТ на нее, цена и т.д. Каждый вид
продукции может участвовать в нескольких поставках. О поставке необходимо
знать: потребителя, дату, № документа, по которому произведена поставка, объем
поставленных товаров и т.д.
Критерий для запросов выборок -
по интервалу значений в числовом поле.
Сортировка данных - по убыванию
в числовом поле.
При составлении отчета тип
группировки - по полю.
Вид итога - максимальное.
Таблица «Продукция»
|
Продукция
|
|
№
прод
|
Наименование
|
Вид
|
ГОСТ
|
Цена
за кг
|
|
1
|
Хлеб
спасский
|
хлебо-бул.
изделия
|
27842-88
|
15
|
|
2
|
Батон
молодежный
|
хлебо-бул.
изделия
|
27842-88
|
20
|
|
3
|
Хлеб
ржаной
|
хлебо-бул.
изделия
|
27842-88
|
23
|
|
4
|
Хлеб
заварной
|
хлебо-бул.
изделия
|
27842-88
|
25
|
|
5
|
Шампиньоны
|
овощи
|
52467-2005
|
150
|
|
6
|
Вешенка
|
овощи
|
52467-2005
|
170
|
|
7
|
Каперсы
|
овощи
|
51808-2001
|
300
|
|
8
|
Грушы
половинки
|
фрукты
|
52475-2005
|
150
|
|
9
|
Малина
с сахаром
|
фрукты
|
52475-2005
|
250
|
|
10
|
Персик
в сиропе
|
фрукты
|
52475-2005
|
200
|
Ключевое поле - № прод, т.к.
это поле не повторяется.
Таблица «Поставки»
|
Поставки
|
|
№
п/п
|
Потребитель
|
Дата
|
№
докум
|
Объем,
кг
|
№
прод
|
|
1
|
Магазин
№3
|
05.03.2011
|
4567
|
50
|
1
|
|
2
|
Копейка
|
05.03.2011
|
3456
|
80
|
1
|
|
3
|
Магнит
|
05.03.2011
|
4575
|
120
|
1
|
|
4
|
Наташа
|
08.03.2011
|
2498
|
160
|
2
|
|
5
|
Магнит
|
09.03.2011
|
5691
|
130
|
2
|
|
6
|
Альянс
|
10.03.2011
|
3258
|
200
|
3
|
|
7
|
Магазин
№3
|
05.03.2011
|
7523
|
230
|
3
|
|
8
|
Магнит
|
08.03.2011
|
2569
|
100
|
4
|
|
9
|
Копейка
|
09.03.2011
|
4563
|
80
|
4
|
|
10
|
Копейка
|
10.03.2011
|
3654
|
80
|
4
|
|
11
|
Космос
|
08.03.2011
|
1258
|
65
|
5
|
|
12
|
Магнит
|
09.03.2011
|
9152
|
80
|
5
|
|
13
|
Космос
|
10.03.2011
|
3562
|
95
|
6
|
|
14
|
Магазин
№3
|
05.03.2011
|
9731
|
110
|
7
|
|
15
|
Копейка
|
09.03.2011
|
4691
|
235
|
8
|
|
16
|
Наташа
|
08.03.2011
|
1973
|
200
|
9
|
|
17
|
Магнит
|
08.03.2011
|
6492
|
180
|
9
|
|
18
|
Альянс
|
09.03.2011
|
3162
|
15
|
10
|
|
19
|
Копейка
|
10.03.2011
|
4875
|
165
|
10
|
Ключевое поле - № п/п, т.к. оно
уникально.
Схема данных
Запрос на выборку
Условие: вся информация о
продукции в поставках с объемом от 50 до 100кг.
Запрос в режиме конструктора
Результат
|
Запрос1
|
|
Наименование
|
ГОСТ
|
Цена
за кг
|
Потребитель
|
Дата
|
Объем,
кг
|
|
Вешенка
|
52467-2005
|
170
|
Космос
|
10.03.2011
|
95
|
|
Шампиньоны
|
52467-2005
|
150
|
Космос
|
08.03.2011
|
65
|
|
Шампиньоны
|
52467-2005
|
150
|
Магнит
|
09.03.2011
|
80
|
|
Хлеб
заварной
|
27842-88
|
25
|
Копейка
|
09.03.2011
|
80
|
|
Хлеб
заварной
|
27842-88
|
25
|
Копейка
|
10.03.2011
|
80
|
|
Хлеб
заварной
|
27842-88
|
25
|
Магнит
|
08.03.2011
|
100
|
|
Хлеб
спасский
|
27842-88
|
15
|
Копейка
|
05.03.2011
|
80
|
|
Хлеб
спасский
|
27842-88
|
15
|
Магазин
№3
|
05.03.2011
|
50
|
Отчет выполняется по
результатам Запроса.
Поставки
Наименование ГОСТ Цена за
Потребитель Дата Объем,
Вешенка
52467-2005 170 Космос 10.03.201
95
Итоги для 'Наименование' =
Вешенка (1 запись)
Max 95
Хлеб заварной
27842-88 25 Копейка 09.03.201
80
-88 25 Копейка 10.03.201 80
-88 25 Магнит 08.03.201 100
Итоги для 'Наименование' = Хлеб
заварной (3 записей)
Max 100
Хлеб спасский
27842-88 15 Копейка 05.03.201
80
-88 15 Магазин №3 05.03.201 50
Итоги для 'Наименование' = Хлеб
спасский (2 записей)
Max 80
Шампиньоны
52467-2005 150 Космос 08.03.201
65
-2005 150 Магнит 09.03.201 80
Итоги для 'Наименование' =
Шампиньоны (2 записей)
Max 80
25 декабря 2011 г. Страница 1
из 1
Запросы на языке SQL
Запрос SQL1:
Поставки потребителям 05.03.2011Поставки. Потребитель, Поставки. Дата,
Продукция. Наименование, Поставки.[Объем, кг], Поставки.[№ докум]Продукция
INNER JOIN Поставки ON Продукция.[№ прод]=Поставки. [№
прод](Поставки.Дата=#3/5/2011#);
Результат запроса
|
Запрос
SQL1
|
|
Потребитель
|
Дата
|
Наименование
|
Объем,
кг
|
№
докум
|
05.03.2011
|
Хлеб
спасский
|
50
|
4567
|
|
Копейка
|
05.03.2011
|
Хлеб
спасский
|
80
|
3456
|
|
Магнит
|
05.03.2011
|
Хлеб
спасский
|
120
|
4575
|
|
Магазин
№3
|
05.03.2011
|
Хлеб
ржаной
|
230
|
7523
|
|
Магазин
№3
|
05.03.2011
|
Каперсы
|
110
|
9731
|
Запрос SQL2:
Информация о продуктах по ГОСТ 27842-88Наименование, Вид, [Цена за
кг]Продукция(ГОСТ="27842-88");
Результат запроса
|
Запрос
SQL2
|
|
Наименование
|
Вид
|
Цена
за кг
|
|
Хлеб
спасский
|
хлебо-бул.
изделия
|
15
|
|
Батон
молодежный
|
хлебо-бул.
изделия
|
20
|
|
Хлеб
ржаной
|
хлебо-бул.
изделия
|
23
|
|
Хлеб
заварной
|
хлебо-бул.
изделия
|
25
|
Запрос SQL3:
Продукты для магазина Магнит.Продукция.Наименование, Продукция.[Цена за кг],
Поставки.[Объем, кг]Продукция INNER JOIN Поставки ON Продукция.[№ прод] =
Поставки.[№ прод](Поставки.Потребитель="Магнит");
Результат запроса
|
Запрос
SQL3
|
|
Наименование
|
Цена
за кг
|
Объем,
кг
|
|
Хлеб
спасский
|
15
|
120
|
|
Батон
молодежный
|
20
|
130
|
|
Хлеб
заварной
|
25
|
100
|
|
Шампиньоны
|
150
|
80
|
|
Малина
с сахаром
|
250
|
180
|
Задание №5
Создание Web-страниц
Разработать три - четыре Web-страницы,
посвященные общей тематике.
Булочная "Пирожок".
Выпечка товаров в сутки
|
Ночь
|
Утро
|
День
|
Вечер
|
|
Плюшки
|
45
|
135
|
80
|
20
|
|
Ватрушки
|
37
|
121
|
75
|
13
|
|
Пирожки
|
49
|
99
|
66
|
30
|
|
Расстеган
|
51
|
123
|
56
|
9
|
Страницы, отображенные
браузером:
Страница 1
Страница 2
Страница 3
HTML
код страниц
Начало. Страница 1.
<html>
<head>
<title>
Главная
</title>
</head>
<body
bgcolor="555511" text="blue" link="White"
vlink="Teal">
<marquee
behavior=scroll bgcolor="555511"><font
color="green" size="+2">Булочная
"Пирожок"</font></marquee>
<marquee
behavior=scroll direction="right"
bgcolor="555511"><font color="green"
size="+2">И С
Т
О
Р
И
Я   Б
У
Л
О
Ч
Н
О
Й</font></marquee>
<hr size=3
color="red">
<h1
align=center>Булочная
"Пирожок"</h1>
<font size=6>
<a href="Товары.html">Наши
товары</a><br>
<a
href="Сотрудники.html">Сотрудники</a>
</font>
<hr size=4>
<p>Наша булочная была
создана 4-мя друзьями которые после окончания института собрав все свои
сбережения решили создать небольшое<br>
предприятие, которое в итоге
переросло в прибыльное дело</p>
<hr size=4
>
<h1
align=center>Наши товары:</h1>
<ul
type=square>
<li>ПЛЮШКИ
<li>ВАТРУШКИ
<li>ПИРОЖКИ
<li>РАССТЕГАИ
</ul>
<hr size=2
>
<h3
align=center>Наши телефоны</h3>
<p>987-141-181<br>
факс:987-121-191<br>
</p>
<hr size=2>
<p>Фото нашей
булочной</p>
<img
src=ofis.jpg>
</body>
</html>
Товары. Страница 2.
<html>
<head>
<title>
Наши
товары
</title>
</head>
<body
background=pic.jpg text="black" link="White"
vlink="Teal">
<marquee
behavior=scroll bgcolor="c0c0c0"><font
color="green" size="+2">Булочная
"Пирожок"</font></marquee>
<marquee
behavior=scroll direction="right"
bgcolor="c0c0c0"><font color="green"
size="+2">Н А
Ш
И   Т
О
В
А
Р
Ы</font></marquee>
<br><br>
<font size=6>
<a href="начало.html">История
булочной</a><br>
<a
href="Сотрудники.html">Сотрудники</a>
</font>
<h1
align=center>Булочная
"Пирожок"</h1>
<table border=1
align=center bordercolor="#000000" bgcolor="#FFFFFF">
<caption>Выпечка товаров
в сутки</caption>
<tr
valign=middle>
<td></td>
<td>Ночь,
шт</td>
<td>Утро,
шт</td>
<td>День,
шт</td>
<td>Вечер,
шт</td>
</tr>
<tr
valign=middle>
<td>Плюшки</td>
<td>45</td>
<td>135</td>
<td>80</td>
<td>20</td>
</tr>
<tr
valign=middle>
<td>Ватрушки</td>
<td>37</td>
<td>121</td>
<td>75</td>
<td>13</td>
</tr>
<tr
valign=middle>
<td>Пирожки</td>
<td>49</td>
<td>99</td>
<td>66</td>
<td>30</td>
</tr>
<tr valign=middle>
<td>Расстегай</td>
<td>51</td>
<td>123</td>
<td>56</td>
<td>9</td>
</tr>
</table>
<br>
<p
align="center"><img src="Plushki.jpg"></p>
<p
align="center">Плюшки</p><br>
<p
align="center"><img src="vatrush.jpg"></p>
<p
align="center">Ватрушки</p><br>
<p
align="center"><img src="pirog.jpg"></p>
<p
align="center">Пирожки</p><br>
<p
align="center"><img src="rassteg.jpg"></p>
<p
align="center">Расстегай</p><br>
<br>
<hr size=4>
<h1 align=center>Выводы о
работе общества</h1>
<p><font
color="#FFCC00">Общество получает стабильный и высокий заработок
от продажи выпечки</font></p>
<h4 align=center>А это
диаграмма, отображающая производство товара в течении суток</h4>
<img
src=diagram.jpg align=center>
</body>
</html>
Сотрудники. Страница 3.
<html>
<head>
<title>Сотрудники</title>
</head>
<body
bgcolor="555511" text="blue" link="White"
vlink="Teal">
<marquee
behavior=scroll bgcolor="555511"><font
color="green" size="+2">Булочная
"Пирожок"</font></marquee>
<marquee behavior=scroll
direction="right" bgcolor="555511"><font
color="green" size="+2">С О Т Р У Д Н И К
И</font></marquee>
<font size=6>
<hr size=3
color="red">
<a
href="начало.html">История
булочной</a><br>
<a
href="Товары.html">Наши
товары</a>
</font>
<p><u>Это
наши сотрудники</u> </p>
<hr size=3
>
</center>
<font
size=+2>
<dl>
<dt>Иванов
А.А. </dt>
<dd>бухгалтер,
стаж работы-3 лет</dd>
<dt>Безруков
Е.Е.</dt>
<dd>кладовщик,
стаж работы-1 года</dd>
<dt>Куприянов
О.О.</dt>
<dd>дворник,
стаж работы-10 мес.</dd>
<dt>Дорохов
А.Е.</dt>
<dd>торговый
агент, стаж работы-5 лет</dd>
<dt>Булкин
В.В.</dt>
<dd>водитель,
стаж работы-4 мес.</dd>
</dl>
</font>
<hr size=3
>
<p
align="center"><u>Наши
магазины располагаются по адресам</u></p>
<ol>
<li>ул.Пряникова
1/28, 5 кв.м.
<li>ул.Кирова
10, 20 кв.м.
<li>ул.Ватрушкина
5, 20 кв.м.
<li>ул.Пушкина
2, 10 кв.м.
</ol>
<hr
size=3 width=100%>
<h3
align=center><font
size=+2>Это наш
замечательный директор Плюшкин А.А.</font></h3>
<img
src=direktor.jpg align=center>
<p>Наш
директор очень умный. Он расчетлив и щедр!!!
<hr
size=3 width=100%>
</body>
</html>
Список литературы
1. Симонович, С.
В. и др. Специальная информатика: Учебное пособие [Текст] /С. В. Симонович,
Г.А. Евсеев, А.В. Алексеев. - М.: АСТ-ПРЕСС КНИГА, 2003. - 480 с.
2. Могилёв,
А.В. и др. Информатика: Учебное пособие для студентов пед. вузов [Текст] /А. В.
Могилёв. - М.: 1999. - 816 с.
. Симонович,
С. В. и др Информатика: базовый курс [Текст] / С.В. Симонович. - СПб:
Питер,2000. - 640 с.
. Алексеев,
А. П. Информатика 2002 [Текст] / А.П. Алексеев, - М.: СОЛОН-Р, 2002. - 400 с.
5. Схемы
алгоритмов программ данных и систем [ Электронный ресурс]/ГОСТ 19.701.90. -
Режим доступа: http://cert.obninsk.ru/gost/282/282.html
. Меженный,
О.
А.
Turbo Pascal. Самоучитель
[Текст] / О.А. Меженный. - М. : Издательский дом «Вильямс», 2004. - 336 с.
7. Абрамов, С.А.,
Гнездилова Г.Г., Капустина Е.Н., Селюн М.И. Задачи по программированию.
[Текст]/С.А. Абрамов, - М., 1988.