Проектування та вдосконалення ректифікаційної колони
РЕФЕРАТ
Пояснювальна записка до
курсового проекту «Проектування та вдосконалення ректифікаційної колони».
Мета роботи - розробити
ректифікаційну колону безперервної дії для розділення бінарної суміші
бензол-толуол у відповідності до варіанту завдання, попередньо здійснивши всі
необхідні розрахунки. Викреслити необхідні креслення на форматі А1: 1.
Технологічну схему указаної установки. 2. Ректифікаційна колона (збірне
креслення).
Об'єкт дослідження - процеси,
що супроводжують розділення бінарної суміші бензол-толуол
Предмет дослідження - закономірності впливу
процесу ректифікації на технічні та експлуатаційні характеристики
ректифікаційної колони.
РЕКТИФІКАЦІЙНА КОЛОНА, РЕКТИФІКАЦІЯ, СУМІШ
БЕНЗОЛ ТОЛУОЛ, ФЛЕГМОВЕ ЧИСЛО, ТАРІЛКА, ДІАМЕТР КОЛОНИ, ВИСОТА КОЛОНИ, ФЛЕГМА.
ПЕРЕЛІК УМОВНИХ ПОЗНАЧЕНЬ, СИМВОЛІВ, ОДИНИЦЬ,
ТЕРМІНІВ
а
- питома поверхня, м2 /м3;- коефіцієнт дифузії, м2
/с- діаметр, м;- витрати вихідної суміші, кг /с;- витрати парової фази, кг /с;-
прискорення вільного падіння, м /с2;, h - висота, м;- коефіцієнт
масопередачі;- витрата рідиної фази, кг /с;- мольна маса, кг /кмоль;-
коефіцієнт розподілу;- число теоретичних ступенів розділення;- число одиниць
переносу;- витрати дистиляту, кг /с;- флегмове число;, t - температура, град;-
густина зрошення, м3 /(м2 . с);- витрати
кубової рідини, кг /с;- швидкість пари, м /с;- концентрація рідкої фази;-
концентрація парової фази;
β
- коефіцієнт
масовіддачі;
ε
- вільний
об’єм, м3 /м3;
μ
- в’язкість,
Па . с;
ρ - густина,
кг /м3;- критерій Фруда;
Вступ
Ректифікація (від лат. rectificatio -
випрямлення, виправлення), розділення рідких сумішей на практично чисті
компоненти, що відрізняються температурами кипіння, шляхом багаторазового
випарювання рідини й конденсації пари. У цьому полягає основна відмінність ректифікації
від дистиляції, при якій в результаті одноразового циклу, часткового
випарювання -конденсаціі, досягається лише попереднє (грубе) розділенння рідких
сумішей.
Для ректифікації звичайно використовують колонні
апарати (напр., насадочні апарати, тарілчасті апарати), наз. ректифікаційними
колонами, у яких здійснюється багаторазове контактування потоків парової й
рідкої фаз. Рушійна сила ректифікаціі-різниця між фактичними (робочими) і
рівноважними концентраціями компонентів у паровій фазі, що відповідають даному
складу рідкої фази. Парорідинна система прагне до досягнення рівноважного
стану, у результаті чого пара при контакті з рідиною збагачується високолеткими
(низько-киплячими) компонентами (ВЛК), а рідина - низьколеткими
(висококиплячими) компонентами (НЛК). Оскільки рідина й пара рухаються, як
правило, протитоком (пара - вгору, рідина - вниз), при досить великій висоті
колони в її верхній частині можна отримати практично чистий цільовий компонент.
Залежно від температур кипіння рідин, які
розділяються, ректифікацію проводять під різним тиском: атмосферним (з
температурами кипіння 30-150 °С), вище атмосферного (при розділенні рідин з
низькими температурами кипіння, напр. зріджених газів), у вакуумі (при
розділенні висококиплячих рідин для зниження їх температур кипіння).
Ректифікацію можна здійснювати безперервно або періодично. Для безперервної
ректифікації використовують колони, що складаються із двох ступенів:
верхньої-живлячої (у ній пара живиться, тобто збагачується ВЛК) і нижньої
-вичерпної (де відбувається вичерпування рідкої суміші, тобто виділення ВЛК і
збагачення її НЛК). При періодичній ректифікації в колоні відбувається тільки
збагачення пари. Розрізняють ректифікацію бінарних (двокомпонентних) і
багатокомпонентних сумішей.
Ректифікація широко застосовується як в
промисловому, так і в препаративному і лабораторному масштабах, часто в
комплексі з ін. процесами розділення, такими, як абсорбція, екстракція і
кристалізація.
1. Теоретична частина
.1 Аналіз літературних
джерел
Ректифікація - найбільш повне розділення суміші
рідин, цілком або частково розчинних одна в одній. Процес заключається у
багатократній взаємодії парів з рідиною - флегмою, отриманої при частковій
конденсації парів.
Ректифікацією називається дифузійний процес
розділення рідин, що розрізняються по температурах кипіння, за рахунок
противоточного багатократного контакту пари і рідини.
Контакт пари і рідини здійснюється у
вертикальних циліндричних апаратах - ректифікаційних колонах, забезпечених
спеціальними пристроями - ректифікаційними тарілками, або насадкою, що дозволяє
створити тісний контакт між парою, що піднімається вгору по колоні, і рідиною,
що стікає вниз ( Додаток 1, рис. 1).
У середню частину у вигляді пари, рідини або
паро-рідинної суміші подається сировина, яку необхідно розділити на дві частини
- висококиплячу і низькокиплячу. Зона, в яку подається сировина, носить назву
евопараційної, оскільки в ній відбувається евапорація- одноразове випаровування
нагрітої в печі або теплообміннику суміші на парову і рідку фази. В деяких
випадках евопараційна зона відокремлена від колони, і евопарація проводиться в
самостійному апараті. Проте у більшості колон, зокрема на установках первинної
перегонки, одноразове випаровування і ректифікація поєднуються.
У працюючій колоні ректифікації через кожну
тарілку проходять чотири потоки:
) рідина - флегма, що стікає з вище розміщеної
тарілки;
) пари, що поступають з прилягаючої нижче
тарілки;
) рідина - флегма, що йде через прилягаючу нижче
тарілку;
) пари, що піднімаються на вище розміщену
тарілку.
Пари і рідина, що поступає на тарілку, не
знаходяться в стані рівноваги, проте, вступаючи в контакт, прагнуть до цього
стану. Рідкий потік з вище розміщеної тарілки поступає в зону вищої
температури, і тому з нього випаровується деяка кількість низькокиплячого
компоненту, внаслідок чого концентрація останнього в рідині зменшується. З
іншого боку, паровий потік, що поступає з прилягаючої нижче тарілки, потрапляє
в зону нижчої температури і частину висококиплячого продукту з цього потоку
конденсується, переходячи в рідину. Концентрація висококиплячого компоненту в
парах таким чином знижується, а низькокиплячого - підвищується. Фракційний
склад пари і рідини по висоті колони безперервно змінюється.
Частина колони ректифікації, яка розташована
вищим за введення сировини, називається концентраційною, а нижче - відгонною. У
обох частинах колони відбувається один і той же процес ректифікації. З верху
концентраційної частини в паровій фазі виводиться цільовий продукт необхідної
чистоти - ректифікат, а з низу - рідина, ще в помітному ступені збагачена
низькокиплячим компонентом. У відгонній частині з цієї рідини остаточно
відганяється низькокиплячий компонент. У вигляді рідини знизу цієї частини
колони виводиться другий цільовий компонент - залишок.
Для здійснення процесу ректифікації в колоні
необхідно створити висхідний потік пари і низхідний потік рідини. Перший потік
створюється за рахунок теплоти, що подається у відгонну частину колони, другої
- за рахунок зрошування, що вводиться в концентраційну частину.
Ректифікаційні колони підрозділяються на прості
(повні і неповні) і складні. На рис.1. зображена схема повної простої колони,
що складається з концентраційної і відгонної частин і що має два виведення
продуктів - з верху і знизу. Для виділення невеликих кількостей висококиплячих
і низькокиплячих фракцій застосовують неповні ректифікаційні колони -
концентраційні і відгонні. У концентраційну колону сировина подається в паровій
фазі під нижню тарілку, а у відгонну - в рідкій фазі на верхню тарілку.
У тих випадках, коли необхідно розділити
багатокомпонентні суміші на декілька індивідуальних компонентів або фракцій, що
відрізняються чіткими межами википання, застосовують багатоколонну систему.
Багатоколонні системи ректифікації застосовуються на установках вторинної
ректифікації бензину, газофракціонування та ін.
Якщо вимоги по чистоті продуктів не дуже високі,
використовуються складні колони. Складна колона - це колона з декількома
введеннями живлення або бічними відборами продуктів по висоті. У складній колоні
ніби то суміщені декілька простих колон. В цілях спрощення конструкції в одному
апараті об'єднують тільки концентраційні частини колон, а відгонні (окрім
відгонної частини нижньої колони) виділяються в самостійні секції.
Готові продукти відбираються знизу відгінних
секцій, а відігнані легкі фракції відводяться в основну колону, зверху якої йде
найлегший дистилят.
Ректифікація - масообмінний процес, який
здійснюється в більшості випадків в протиточних колонних апаратах з контактними
елементами (насадки, тарілки), аналогічні тим, які використовуються в процесі
абсорбції. Тому методи підходу до розрахунку та проектування ректифікаційних та
абсорбційних установок мають багато спільного. Тим не менше особливості процесу
ректифікації (різне співвідношення навантажень по рідині та пари в нижній та
верхній частинах колони, змінні по висоті колони фізичні властивості фаз та
коефіцієнт розподілення, спільне протікання процесів масо- та теплопереносу)
ускладнює його розрахунок.
Перегонка рідин являє собою
процес, в якому розділяється рідка суміш нагрівається до кипіння, а утворюється
пар відбирається і конденсується. У результаті отримують рідину - конденсат,
склад якої відрізняється від складу початкової суміші. Повторюючи багато разів
процеси випаровування конденсату і конденсації, можна практично повністю
розділити вихідну суміш на чисті складові частини (компоненти).
Процес перегонки заснований на
тому, що рідини, складові суміш, володіють різним тиском (пружністю) пари при
одній і тій же температурі. Тому склад пари, а отже, і склад рідини, що
виходять при конденсації пара, будуть дещо відрізнятися від складу початкової
суміші: легколетучих (або низькокиплячих - НК) компонента в парі буде міститися
більше, ніж у переганяється рідини. Очевидно, що в рідині, яка невипарувалась
концентрація малаледкого (або висококиплячого) компонента при цьому повинна
збільшитися.
У найпростішому випадку
перегонка майже не відрізняється від випарювання. Але випарюванням піддаються
розчини, складаються з летючого розчинника і практично нелетючого розчиненої
речовини, а при перегонці в пару переходять і розчинник та розчинених речовин.
Перегонка є одним з найважливіших технологічних
процесів розділення та очищення рідин і зріджених газів в хімічної,
нафтохімічної, фармацевтичної, харчової та інших галузях промисловості.
Перегонку підрозділяють на два основних види:
просту перегонку (або дистиляцію) і ректифікацію.
1.2
Загальні відомості про конструкцію колон
Ректифікація - найбільш повне розділення сумішей
рідин, цілком або частково розчинних один в одному. Процес укладаюється в
багаторазовому взаємодії парів з рідиною-флегми, отриманої при частковій
конденсації парів.
Уявімо собі апарат (наприклад, насадочні
колону), в ко ¬ тором знизу рухаються пари (рис. 1.2.1), а зверху назустріч парам
подають рідину, що представляє собою майже чистий НК. При взаємодії
піднімаються пари з стікає рідиною відбуваються часткова конденсація і часткове
випаровування рідини (флегми) за рахунок теплоти конденсації. При цьому з пари
конденсатор ¬ зується переважно ВК, а з флегми випаровується преімущест ¬ ньо
НК. Таким чином, що стікає флегма безперервно обога ¬ тається ВК, а
піднімаються пари-НК. У результаті виходить з колони пар складається майже
цілком з НК.
Пара конденсується в спеціальному теплообміннику-конденсаторі
(або дефлегматорами-на рис. 1.2.1 не показаний).
Рис. 1.2.1 Насадочні ректифікаційної колони з
кип'ятильником 1-корпус, 2-насадка; 3 опорна грати; 4 перераспределітель
флегми; 5-патрубок для зливу кубового залишку; 6 - кип'ятильник; 7-зрошувач
Частина цього конденсату у вигляді флегми йде на
зрошення колони, іншу частину-дистилят або ректифікат-відбирають як готовий
продукт. Рідина, що виходить з нижньої частини колони, називають кубовим
залишком. Для утворення висхідних потоків парів колону 1 постачають
кип'ятильником 6, в якому відбувається випаровування частини кубового залишку.
В якості апаратів для ректифікації використовують в основному вже відомі з
голови 16 тарілчасті, а також насадочнис і плівкові колони. Ректифікаційні
колони по влаштуванню принципово не відрізняються від абсорберів
Безперервна бінарна ректифікація. Як зазначалося
раніше, ректифікація це процес розділення рідких сумішей, який зводиться до
багатократного процесу випаровування і конденсації розділяючої суміші на
поверхні контакту фаз. Принцип ректифікації наочно видно з аналізу діаграми
(рис. 1.2.2).
Рис.1.2.2 Фазова діаграма t - x,y
При нагріванні вихідної суміші складу х2
до температури кипіння, отримаємо пар, що знаходиться в рівновазі з рідиною.
При конденсації цього пара утворюється рідина (конденсат) складу у * = х2,
яка збагачена НК.
Нагріваючи цю рідину до х2 і
сконденсовану утворюються пари, отримаємо конденсат складу у *= х3,
причому х3, тобто рідина ще більше збагатилася НК. Таким чином можна
отримати рідину, практично насичену НК. Аналогічно можна провести процес
збагачення розділяючої рідини високо киплячим компонентом. Описаний процес у
принципі можна здійснювати в багатоступеневій установці, кожен ступінь є
стадією простої перегонки. Проте так організовують процес ректифікації вкрай
рідко через громіздкість і неекономічності подібної установки.
Тому зазвичай процес ректифікації проводять в
компактних апаратах-колонах (частіше в тарілчасті, а також у кових і
плівкових). Цей процес здійснюється при атмосферному та підвищеному тиску, під
вакуумом. Під надлишковим тиском зазвичай проводять ректифікацію зріджених
газів, наприклад для розділення кисню та азоту; під вакуумом-для розділення висококиплячих
і нетермостійких речовин, а також сумішей з близькими температурами кипіння.
Ректифікацію зазвичай проводять в установках безперервної дії. Періодичну
ректифікацію використовують у випадку часто мінливих за складом сумішей і при
невеликій продуктивності.
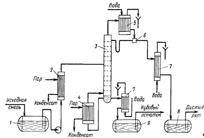
Розглянемо схему ректифікаційної установки
безперервної дії для розділення бінарної суміші (рис. 1.2.3).
Для безперервного проведення ректифікації
необхідно, щоб надходить на розділення суміш торкалася із зустрічним потоком
пари з дещо більшою концентрацією ВК, ніж в рідкій суміші. Тому вихідну суміш
подають в те місце ректифікаційної колони 3, яке відповідає цій умові. Місце
введення вихідної суміші, нагрітої до температури кипіння в підігрівач 2,
називають тарілкою харчування, або живильної тарілкою. Положення тарілки
харчування або введення вихідної суміші спеціально розраховується. Тарілка
харчування ділить колону на дві частини: верхню і нижню-зміцнюючу-вичерпну. У
зміцнюючою частини відбувається збагачення піднімаються пари низькокиплячі компонентом,
а в вичерпної-видалення НК. Потік пара, що піднімається по ректифікаційній
колоні, підтримується випаровуванням частини кубовою рідини в кип'ятильник 4, а
потік рідини, що тече по колоні зверху вниз, поверненням частини флегми,
утворюється при конденсації виходять з колони пари в дефлегматорами 5.
Відзначимо, що відношення кількості кіломолей флегми Ф, що припадає на 1 кмоль
відбирає дистиляту Р, називають флегмового числом К (тобто К = Ф / Р). Поняття
про флегмового числі введено для зручності аналізу та розрахунку процесу
ректифікації.
Рис. 1.2.3 Схема ректифікаційної установки
безперервної дії: 1-ємність для вихідної суміші; 2-підігрівач, 3-колона,
4-кип'ятильник, 5 дефлегматорами; 6-дільник флегми; 7-холодильник; 8-збірник
дистиляту; 9 збірник кубового залишку
Рис. 1.2.4 Варіанти (а, б) схем ректифікації
трикомпонентних сумішей
До переваг безперервної ректифікації відносяться
висока продуктивність, однорідність одержуваного продукту, легкість
автоматизації, можливість рекуперації теплоти.
При безперервній ректифікації багатокомпонентних
сумішей в установці повинна бути не одна колона, а більше, так як в одній
колоні можна розділити суміш лише на два продукти. У загальному випадку число
колон N дорівнює кількості компонентів К суміші, що розділяється мінус 1, тобто
N = К-1. Пояснимо це на прикладі поділу трикомпонентної суміші (рис. 1.2.4).
Для цього випадку поділу можливі два варіанти організації процесу. По варіанту
а два найбільш летких компоненти А + В переходять у дистилят, висококиплячий
компонентт С залишається в кубовому залишку, а суміш А + В надходить в іншу
колону. По варіанту б в кубовому залишку залишається суміш компонентів В + С,
які направляються в іншу колону на розділення. Таким чином, усі наступні колони
при багатокомпонентній ректифікації також повинні складатися з двох частин -
зміцнюючої та вичерпної.
Слід відзначити, що варіант а і аналогічні йому
можливі не завжди (на відміну від варіанту б), оскільки обмежені
співвідношенням відносних летючостей компонентів і їх вмістом у вихідній
суміші.
Наприклад, відділення суміші А+В від
С (варіант а) на рис. 1.2.4 можливо за умови
> (
). Таким чином, відділення в паровій
фазі 1-го компонента можливо тільки тоді, коли його відносна летючість а,
більше середньої відносної летючості всіх компонентів:
Із збільшенням числа компонентів
вихідної суміші можливе число варіантів взаємного з'єднання колон швидко
зростає.
Ректифікаційні апарати. Основними
типами апаратів для проведення процесу ректифікації є тарілчасті і насадчасті
колони, які по влаштуванню принципово не відрізняються від тарілчастих і
насадчастих абсорберів. Крім того, у ряді випадків, в основному для
ректифікації під вакуумом, використовують плівкові колони. Всі ці апарати, на
відміну від абсорберів, для зниження втрат теплоти покривають тепловою
ізоляцією.
Для збільшення поверхні фазового
контакту в насадчастих ректифікаційних колонах часто застосовують фасонну
насадку з великою питомою поверхнею і вільним об'ємом (проволкові спіралі,
регулярна металева насадка і т. п.). Зазвичай таку доволі дорогу насадку
застосовують для розділення сумішей компонентів з близькою температурою
кипіння.
Основною відмінною особливістю
ректифікаційних колон є те, що для проведення ректифікації вони повинні бути
забезпечені відповідною теплообмінною апаратурою (кипятільніиком, підігрівачем,
конденсатором-дефлегматорами, холодильниками дистиляту і кубового залишку).
Зазвичай дефлегматор (рис. 1.2.5, а)
встановлюють вище верху колони, для того щоб флегма стікала в колону самопливом.
Рис. 1.2.5 Варіанти розташування
дефлегматорів:
а-с повною конденсацією і подачею
флегми самопливом; б-з повною конденсацією і подачею флегми насосом; в- с
часткової конденсацією парів
Якщо висота колони велика, то для
зручності її обслуговування і зниження висоти будівлі дефлегматорами
встановлюють нижче верху колони (рис. 1.2.5,б). У цьому випадку для подачі
флегми на зрошення колони необхідна установка додаткового насоса. Іноді
дефлегматори вбудовують у верху колони (рис. 1.2.5, в). При цьому з колони
виходять пари в кількості, що дорівнює кількості дистиляту.
Для забезпечення утворення
висхідного по колоні потоку пари використовують різні по влаштуванню
кип'ятильники, які вбудовують всередину колони (рис.1.2.6, а) або роблять
виносними (рис. 1.2.6,б). Останній варіант на практиці зустрічається частіше,
так як в цьому випадку полегшуються ремонт і заміна кип'ятильника. Такі
кип'ятильники зазвичай встановлюють нижче колони для поліпшення природної
циркуляції кубовою рідини.
Рис. 1.2.6 Розташування вбудованого
(а) і виносного (б) кип'ятильників
Аналіз роботи ректифікаційних колон
і їх розрахунок. Відомо два основні методи аналізу роботи і розрахунку
ректифікаційних колон: графоаналітичний (часто цей метод називають графічним)
та аналітичний. Графічний метод простіший і наглядніше, тому з нього і почнемо
розгляд аналізу роботи і розрахунку ректифікаційних колон. При цьому необхідно
ввести наступні основні допущення, мало спотворюють дійсний процес, але істотно
спрощують його аналіз і розрахунок:
) молярні теплоти випаровування
компонентів при одній і тій же температурі приблизно однакові (правило
Трутона), тому кожен кіломоль пари при конденсації випаровує 1 кмоль рідини.
Отже, кількість пари, що піднімається (у кіломолях) у будь-якому перетині
колони однакова;
) у дефлегматораі не відбувається
зміна складу пари. Якщо весь пар конденсується в дефлегматорі, то це положення
повністю відповідає реальним умовам. Отже, склад пара, що виходить з
ректіфікаційної колони, дорівнює складу дистиляту;
) при випаровуванні рідини в
кип'ятильнику не відбувається зміна її складу. Отже, склад пари, що утворюється
в кип'ятильнику, відповідає складу кубового залишку;
) теплоти змішування компонентів
розділювальної суміші рівні 0.
Обговоримо, що при цьому перед
подачею в колону суміш підігрівають до температури кипіння рідини в тому
січенні колони, в яке вона надходить.
2. Розрахунок
тарілчастої ректифікаційної колони безперервної дії
Розрахунок ректифікаційної колони зводиться до
визначення її основних геометричних розмірів - діаметра та висоти. Обидва
параметри в значній мірі визначаються гідродинамічним режимом роботи колони,
який, у свою чергу, залежить від швидкостей та фізичних властивостей фаз, а
також від типу та розмірів тарілок. При виборі типу тарілки для масообмінних
апаратів керуються рядом міркувань. При проведенні процесу вакуумної
ректифікації з метою зниження гідравлічного опору вибирають спеціальні види
тарілок, які володіють більшим вільним об'ємом.
Найбільш правильно вибір оптимального типу й
розміру тарілки може бути здійснений на основі техніко-економічного аналізу
загальних затрат на розділення в конкретному технологічному процесі.
2.1 Матеріальний баланс
колони та робоче флегмове число
Продуктивність колони по дистиляту P та кубовому
залишку W визначимо з рівняння матеріального балансу колони:
= P + W (1.1)
Звідси знаходимо:
=
= 5* (0,94 - 0,32)/ (0,94-0,016) =
3,39 кг/с,= F - W = 5 - 3,39 = 1,645 кг/с
Навантаження ректифікаційної колони по парі та
рідині визначається робочим флегмовим числом R, його оптимальне значення Rопт
можна знайти шляхом техніко-економічного розрахунку. Внаслідок відсутності
надійної методики оцінки Rопт використовують наближені обчислення,
які базуються на визначення коефіцієнта надлишку флегми (зрошення) β=R/Rmin.
Тут Rmin - мінімальне флегмове число:
min =
(xp - y*F)/ (y*F - xF) (1.2)
де xF та xp - мольні долі
легколеткого компонента відповідно у вихідній суміші та дистиляті, кмоль/кмоль
суміші;*F - концентрація легколеткого компонента в парі,
що знаходиться в рівновазі з вихідною сумішшю, і дорівнює 0,6 (кмоль/кмоль
суміші).
Зазвичай коефіцієнт надлишку флегми, при якому
досягається оптимальне флегмове число, не перевищує 1,3 [2]. Один із можливих
наближених методів розрахунку R полягає в знаходженні такого флегмового числа,
якому відповідає мінімальний добуток N(R+1), пропорційне об'єму ректифікаційної
колони (N - число ступенів зміни концентрацій або теоретичних тарілок, що
визначають висоту колони, а R+1 - витрата парів і, відповідно, переріз колони).
Визначимо R по цій рекомендації. Перерахуємо
склади фаз із масових долей в мольні по співвідношенню
кмоль/ кмоль суміші (1.3)
де Мб і Мт -
молекулярні маси відповідно бензолу та толуолу, кг/моль.
Отримаємо:
Аналогічно знайдемо xp; xW
:
кмоль/ кмоль суміші;
кмоль/ кмоль суміші,
Тоді мінімальне флегмове число
дорівнює:
min= (xp -
y*F)/ (y*F - xF) =
(0,965 - 0,6)/(0,6 - 0,356) =1,7135.
Задавши різні значення коефіцієнта
надлишку флегми β,
визначимо
відповідні флегмові числа.
Графічною побудовою ступенів зміни
концентрацій між рівноважною та робочими лініями на діаграмі склад пари у -
склад рідини х знаходимо N (Додаток 2, рис.2) [1]. Результати розрахунків
робочого флегмового числа представлені на рис.3 (Додаток 2) та наведені нижче
(табл.1):
Таблиця 1. Результати розрахунків
робочого флегмового числа
|
β
|
1,05
|
1,35
|
1,75
|
2,35
|
3,30
|
6,25
|
|
R
|
1,91
|
2,46
|
3,19
|
4,28
|
6,01
|
11,38
|
|
N
|
23,0
|
17,0
|
14,5
|
12,5
|
11,5
|
10,0
|
|
N(R+1)
|
66,93
|
58,82
|
60,76
|
66
|
80,62
|
123,8
|
Мінімальний добуток N(R+1) відповідає флегмовому
числу R = 2,1. При цьому коефіцієнт надлишку флегми β=2,1
: 1,49 = 1,41. На рис. 2 (Додаток 2) зображені робочі лінії та ступені зміни
концентрацій для верхньої (закріплюючої) та нижньої (вичерпуючої) частин колони
у відповідності зі знайденим значенням R.
Середні масові витрати (навантаження) по рідині
для верхньої та нижньої частин колони визначаються зі співвідношень:в
= PRMв / Мр (1.4)н
= PRMн /М + FMв / МF (1.5)
де Мр та МF - мольні маси
дистиляту у вихідній суміші, Мв та Мн - середні мольні
маси рідини у верхній та нижній частинах колони.
Мольну масу дистиляту в даному випадку можна
прийняти рівною мольній масі легколеткого компоненту - бензолу. Середні мольні
маси рідини у верхній та нижній частинах колони відповідно дорівнюють:
Мн = Мбхсер.н.
+ Мт(1 - хсер.н.) (1.6)
де Мб та Мт - відповідно
мольні маси бензолу та толуолу, хсер.в та хсер.н. -
середній мольний склад рідини відповідно у верхній та нижній частинах колони:
хсер.в. = (хр + хF)/
2 = (0,9487 + 0,357)/2 = 0,6528 (кмоль/кмоль суміші),
хсер.н. = (xF + xw)/
2 = (0,357 + 0,0188)/2 = 0,188 (кмоль/кмоль суміші).
Тоді:
Мв = 78 . 0,6528 + 92 (1 -
0,661) = 82,86 кг/моль,
Мн = 78 . 0,188 + 92 (1 -
0,187) = 89,37 кг/моль.
Мольна маса вихідної суміші:
МF = МбхF + Мт
(1 - хF) = 78 . 0,357 + 92 (1 - 0,357) = 87,003
кг/моль.
Підставимо розраховані значення у рівняння (1.4)
і (1.5), отримаємо:в = 1,645 . 2,1 .82,86/ 78
= 3,67 кг/ с,н = 1,645 . 2,1 . 89,37/ 78 + 5 .
89,37/ 87,003= 9,09 кг/с.
Середні масові потоки пари у верхній Gв
та нижній Gн частинах колони відповідно дорівнюють:
в
= P(R+1)M'в / Мр , (1.7)н
= P(R+1)M'н / Мр.
Тут M'в та M'н середні
мольні маси парів у верхній та нижній частинах колони:
М'в = Мбусер.в. +
Мт(1- усер.в.) (1.8)
М'н = Мбусер.н.
+ M'т(1-усер.н.)
де
усер.в. = (ур + уF)/
2 = (0,978 + 0,575)/ 2 = 0,7765 кмоль/кмоль суміші,
усер.н. = (yF + yw)/
2 = (0,575+ 0,027)/2 = 0,301 кмоль/кмоль суміші.
Тоді
М'в = 78 . 0,7765 + 92 (1
- 0,7765) = 81,129 кг/ кмоль,
М'н = 78 . 0,301 + 92 (1 -
0,301) = 87,786 кг/ кмоль.
Підставимо чисельні значення у рівняння (1.7),
отримаємо:в = 1,645 (2,1 + 1) 81,129 / 78 = 5,304 кг/с,н
= 1,645 (2,1 + 1) 87,786/ 78 = 5,74 кг/с.
2.2 Швидкість пари та
діаметр колони
Вибір робочої швидкості парів зумовлений
багатьма факторами та звичайно здійснюється шляхом техніко-економічного
розрахунку для кожного конкретного процесу.
Оскільки відношення L/G та фізичні властивості
фаз у верхній та нижній частинах колони різні, визначимо швидкості захлинання
для кожної частини окремо [3].
Знайдемо густини рідин ρх.в.,
ρх.н. та пари ρу.в.,
ρу.н. у верхній та нижній
частинах колони при середніх температурах в них tв та tн.
Середні температури парів визначимо по діаграмі t - х, у (Додаток 2, рис.2, б,)
по середнім складам фаз:в = 90 0С, tн = 103,9 0С.Тоді
:
ρу. в.
= (М'в/ 22,4) . (Т0/ (Т0 + tв)) (1.10)
ρу н
= (М'н/ 22,4) . (Т0/ (Т0 + tн)).
Звідси отримаємо:
ρу. в.
= (81,129/ 22,4) . (273/ (273 + 90)) = 2,724 кг/м3,
ρу н
= (87,786/ 22,4) . (273/ (273 + 103,9)) = 2,8387 кг/м3.
Густина фізичних сумішей рідин підкоряється
закону адитивності:
ρсум
= ρ1хоб
+ ρ2 (1 - хоб),
де хоб - об'ємна частка компоненту в
суміші.
В даному випадку густини рідин бензолу та
толуолу близькі [7], тому можна прийняти, що ρх
в
= ρх н = ρх
= 796 кг/м3
В'язкість рідких сумішей μх
знаходимо за рівнянням [8]:
lg μx.
= хсер lg μхб
+ (1 - хсер) lgμ х
т (1.11)
де μx
б і
μx
т -
в’язкість рідких бензолу і толуолу за температури суміші.
Тоді в’язкість рідини у верхній і нижній
частинах колони відповідно дорівнюють:
lgμx.в
= 0,682 lg 0,2885 + (1 - 0,6528) lg 0,295,
lgμx.н
= 0,21 lg 0,2528 + (1 - 0,188) lg 0,2632,
звідки:
μx.в=
0,2907 мПа . с
μx.н=
0,2612 мПа . с
Гранична швидкість парів в верхній частині
колони ωп.в:
звідки,
=0,8547 м/с
Гранична швидкість парів в нижній
частині колони ωн:
звідки,
=0,8373 м/с
Діаметр ректифікаційної колони
визначені визначимо за рівнянням витрат:
=
(1.12)
В
данному випадку швидкості
та
мало
відрізняються одна від одної; використовуємо середню швидкість парів:
м/с
Приймаємо
середній масовий потік пари в колоні G рівним півсумі
та
:
кг/с
Середня
густина парів:
кг/м3
Діаметр
колони:=
мв
=
мн
=
м
За
каталогом для колони діаметром 2000 мм вибираємо сітчасту одно поточну тарілку
ТС-Р з наступними конструктивними розмірами
|
Діаметр
отворів в тарілці, d0
|
8
мм
|
|
Крок
між отворами, l
|
16
мм
|
|
Вільний
переріз тарілки, Fc
|
15,8
%
|
|
Висота
переливного порогу, hnep
|
30
мм
|
|
Ширина
переливного порогу, b
|
1190
мм
|
2,822
м2
|
Швидкість пари в робочому перерізі тарілки:
м/с
2.3 Висота
світлого шару рідини на тарілці і паровміст барботажного шару
Висоту світлого шару рідини ho
для сітчастих тарілок знаходять за рівнянням:
Де q=L (
) - питома
витрата рідини на 1м ширини зливної перегородки, м2/с;- ширина
зливної перегородки, м;
- висота переливної перегородки, м;
,
- поверхневий натяг відповідно
рідини та води при середній температурі в колоні;
- в мПа*с;=0.05-4.6*
=0.05-4.6*0.03=-0.088
м
м
Паровміст барботажного шару
знаходять за формулою:
.
Де Для верхньої частини колони :
Для нижньої частини колони :
2.4 Коефіцієнт
масопередачі і висота колони
Коефіцієни дифузії в рідині при середній
температурі t (в 0С) рівний:
.
Коефіцієнт дифузії в рідині
при 20 0С
можна вирахувати за наближеною формулою
м2/с
Де
і
приймають при температурі 20 0С.
Аналогічно для нижньої частини
колони знаходимо:
м2/с
м2/с
Коефіцієнт дифузії в паровій фазі
може бути вирахуваний за рівнянням:
Де Т - середня температура у
відповідній частині колони, К;
Р - абсолютний тиск в колоні, Па.
Тоді для верхньої частини колони:
м2/с
м2/с
Для розрахунку hx і hу
необхідно визначити в’язкість парів і коефіцієнти дифузіі у рідкій Dх
і у паровій Dy фазах. В’язкість парів для верхньої частини
колони:
μу.в = М’в/
[ув . Мб/ μу.б. + (1 - ув)
Мт/
μу.т.] (2.9)
де μу.б і μу.т - в’язкість
парів бензолу і толуолу при середній температурі верхньої частини колони, мПа .
с; ув - середня концентрація парів:
ув = (ур + уF)/
2.
Підставимо і отримаємо:
ув = (0,965 + 0,59)/ 2 =
0,7765 кмоль/кмоль суміші;
μу.в = 81,129/
[0,7765 . 78/ 0,0092 + (1 - 0,7765) 0,92/ 0,0085] = 0,0123 мПа .
с.
Аналогічно знаходимо μу.н для нижньої
частини колони:
μу.н = 87,786/
[0,7765 . 78/ 0,0092 + (1 - 0,7765) 0,92/ 0,0085] = 0,0133 мПа .
с.
В’язкість парів μу.в і μу.н близькі,тому
можна прийняти середню в’язкість парів у колоні μу = 0,0128 мПа
. с.
Розрахувавши коефіцієнти
молекулярної дифузії в рідкій
і парової
фазах,
розраховані коефіцієнти масовіддачі.
Для верхньої частини колони:
коефіцієнт масовіддачі в рідкій фазі
,
м/с
коефіцієнт масовіддачі в газовій
фазі:
м/с
Для нижньої частини колони:
коефіцієнт масовіддачі в рідкій фазі
м/с
коефіцієнт масовіддачі в газовій
фазі
м/с
Перерахуємо коефіцієнти масовіддачі
на кмоль/(м2*с)
Для верхньої частини колони:
кмоль/(м2*с)
кмоль/(м2*с)
Для нижньої частини колони:
кмоль/(м2*с)
кмоль/(м2*с)
Коефіцієнт масопередачі
розраховуємо
за коефіцієнтами масовіддачі в верхній частині колони:
Загальне число одиниць переносу на
тарілку
знаходимо
за рівнянням:
Локальна ефективність розраховується
за рівнянням:
Фактор масопередачі для верхньої
частини колони рівний:
Визначимо довжину шляху рідини lT,
як відстань між переливними пристроями:
м
Тоді число чарунок повного
перемішування на тарілці S:
Унос рідини на тарілках різних
конструкцій є функцією комплексу
. Коефіцієнт m, який враховує вплив
на унос фізичних властивостей рідини і пари, визначається за рівнянням
У відповідності з каталогом для
колони діаметром 2000 мм, відстань Н=0,5. Висота сепараційного простору в
нижній частині колони менше, ніж у верхній, тому визначимо hп:
м
Тоді Нс=Н-
=0,5-0,078=0,422;
=0,94/(0,563*0,422)=3,96.
При такому значенні комплексу
унос е=0,12кг/кг. Ефективність
тарілки за Мерфрі
з
урахуванням поздовжнього перемішування, міжтарілчастого уносу і долі
байпасуючої рідини наближено визначається за наступними рівняннями:
Знаючи ефективність за Мерфрі, можна
визначити концентрації легколеткого компоненту в парі на виході з тарілки ук
із співвідношення:
Де
- концентрація відповідно
легколеткого компоненту в парі на вході в тарілку і рівноваги з рідиною на
тарілці.
Звідси
Побудовою ступеней між робочою і
кінетичною лініями в інтервалах концентрацій від xp до xF
визначає число діючих тарілок для верхньої (укріплюючої) частини NB
і в інтервалах від xF до xW - число діючих тарілок для
нижньої (вичерпної) частини колони NН .
Загальне число діючих тарілок N= NB
+NН =16+14=30
Висоту тарілчастої ректифікаційної
колони визначають за формулою:
Де h - відстань між тарілками, м;
,
- відстань між верхньою кришкою
колони і між дном колони і нижньої тарілки, м.
Рекомендації для вибору значень
Zв та Zн
Діаметр колони, мм Zв,
мм Zн, мм
400 - 1000 600 1500
1200 - 2200 1000
2000
та більше 1400
2500
2.5
Гідравлічний опір тарілок колони
Гідравлічний опір колони
визначають
за формулою:
Де
і
- гідравлічний опір тарілок
відповідно у верхній і нижній частині колони, Па.
Гідравлічний опір сухої сітчастої
тарілки рівний:
Па
Гідравлічний опір газорідинного шару
на тарілках різний для верхньої і нижньої частини колони:
Па
Па
Гідравлічний опір обумовлений силами
поверхневого натягу рівний:
Па
Тоді повний опір одної тарілки в
верхній і нижній частині колони рівний:
Па
Па
Повний гідравлічний опір
ректифікаційної колони рівний:
Па
3. Проектна частина
.1 Опис технологічної
схеми ректифікаційної колони (прототипу)
Одна зі складностей полягає у відсутності
узагальнених закономірностей для розрахунку кінетичних коефіцієнтів процесу
ректифікації. В найбільшій мірі це стосується колон діаметром більше 800мм з
насадками та тарілками, які широко використовуються в хімічній промисловості.
Більшість рекомендацій зводиться до використання для розрахунку ректифікаційних
колон кінетичних залежностей, отриманих при дослідженні абсорбційних процесів.
Вихідну суміш з ємності 1 відцентровим насосом 2 подають в теплообмінник 3, де
вона підігрівається до температури кипіння. Нагріта суміш поступає на
розділення в ректифікаційну колону 5 на тарілку живлення, де склад рідини
рівний складу вихідної суміші xf.
Стікаючи вниз по колоні, рідина взаємодіє з
парою, що піднімається вгору, який утворюється при кипінні кубової рідини в
кип'ятильнику 4. Вихідний склад пари приблизно рівний складу кубового залишку xw,
тобто подібний легколетючим компонентам.
В результаті масообміну з рідиною пара
збагачується легколетючим компонентом. Для більш повного збагачення верхню
частину ректифікаційної колони зрошують у відповідності із заданим флегмовим
числом рідиною (флегмою) складу xp, отриманою в дефлегматорі 6
шляхом конденсації пари, що виходить із колони. Частина конденсату виводиться з
дефлегматора у вигляді готового продукту розділення - дистиляту, який
охолоджується в теплообміннику 7 та направляється в проміжну ємність 8.
Із кубової частини колони насосом 9 безперервно
виводиться кубова рідина - продукт, збагачений важколетючим компонентом, який
охолоджується в теплообміннику 10 та направляється в ємність 11.
Таким чином, в ректифікаційній колоні
здійснюється неперервний не рівноважний процес розділення вихідної бінарної
суміші на дистилят (з високим вмістом легколетючого компоненту) та кубовий
залишок (збагачений важколетючим компонентом) (рис. 3.1.).
Рис.3.1 Принципова схема ректифікаційної
установки:
- ємність для вихідної суміші; 2, 9 - насоси; 3
- теплообмінник-підігрівач; 4 - кип’ятильник; 5 - ректифікаційна колона; 6 -
дефлегматор; 7 - холодильник дистиляту; 8 - ємність для відбору дистиляту; 10 -
холодильник кубової рідини; 11 - ємність для кубової рідини.
3.2 Розробка
технологічної схеми ректифікаційної колони
Вихідна суміш із проміжної ємкості Е1
центробіжними насосами Н1 і Н2 подається в теплообмінник
П, де підігрівається до температури кипіння. Нагріта суміш поступає на
розділення в ректифікаційну колону КР на тарілку живлення, де склад рідини
рівний складу вихідної суміші ХF=33% (мас.).
Стікаючи вниз по колоні, рідина взаємодіє з паром,
що утворюється при кипінні кубової рідини в кип’ятильнику К. Початковий склад
пари приблизно дорівнює складу кубового залишку XW=1,5% (мас.), тобто збіднений
легколетючим компонентом. У результаті масообміну з рідиною пар збагачується
легколетючим компонентом. Для більш повного збагачення верхню частину колони
зрошують відповідно до заданого флегмовим числом рідиною (флегми) складу XP,
яка отримується в дефлегматорі Д шляхом конденсації пари, що виходить з колони.
Частина конденсату виходить з дефлегматора у вигляді готового продукту
розділення - дистиляту, що охолоджується в холодильнику Х2, і
направляється у проміжну ємність Е3.
З кубової частини колони насосом безперервно
виводиться кубова рідина - продукт, збагачений важколетким компонентом, що охолоджується
в холодильнику Х1 і направляється в ємність Е2.
Таким чином в ректифікаційній колоні
здійснюється безперервний рівноважний процес розділення вихідної суміші на
дистилят з високим вмістом летючого компоненту і кубовий залишок, що збагачений
важколетким компонентом (рис. 3.2.).
ректифікаційний колона масопередача схема
Рис.3.2 Розроблена технологічна схема
ВИСНОВОК
За умовами завдання було розраховано і
спроектовано ректифікаційну колону неперервної дії для розділення бінарної
суміші бензол - толуол. За розрахунками було визначено, що гідравлічний опір
тарілок складає основну частину загального опору ректифікаційної колони.
Загальний гідравлічний опір ректифікаційної колони обумовлює тиск і,
відповідно, температуру кипіння рідини у випарнику.
При ректифікації під вакуумом гідравлічний опір
може суттєво відбитися на відносній летучості компонентів суміші, тобто змінити
положення лінії рівноваги.
Наведений розрахунок виконано без врахування
впливу на основні розміри ректифікаційної колони ряду явищ (таких як
нерівномірність розподілення рідини при зрошуванні, зворотне перемішування,
теплові ефекти та ін.), що інколи може ввести в розрахунок суттєві похибки [8].
СПИСОК ВИКОРИСТАНОЇ ЛІТЕРАТУРИ
.
Касаткин А.Г., Плановский А.Н., Чехов О.С. Расчет тарельчатых ректификационных
и абсорбционных аппаратов. М.: Стандартгиз, 1961. - 81с.
.
Александров И.А. Ректификационные и абсорбционные аппараты. Изд. 3-е. М.:
Химия, 1978. - 280 с.
.
Кафаров В.В., Дытнерский Ю.И.// ЖПХ. Т. 30, №8. - с.1968-1972.
.
Каталог. Колонные аппараты. Изд. 2-е. М.: ЦИНТИХИМНЕФТЕМАШ, 1978.- 31 с.
.
Александров И.А. Масопередача при ректификации и абсорбции многокомпонентных
систем. М.: Химия, 1975.- 320 с.
.
Стабников В.Н. Расчет и конструирование контактных устройств ректификационных и
абсорбционных аппаратов. Киев: Техника, 1970. - 208
.
Мартюшин С.И., Карцев Е.В., Ковалев Ю.Н. Методические указания к расчету
ректификационных колон для разделения бинарных смесей с применением ЭВМ. М.,
МХТИ им. Д.И. Менделеева, 1984. - 38 с.
Додаток 1
Рис.1. Схема ретифікаційної установки
Принципова схема ректифікаційної установки:
- ємність для вихідної суміші;
, 9 - насоси;
- теплообмінник-підігрівач;
- кип’ятильник;
- ректифікаційна колона;
- дефлегматор;
- холодильник дистиляту;
- ємність для відбору дистиляту
- холодильник кубової рідини;
- ємність для кубової рідини.
Додаток 2
Рис.1.Діаграма рівноваги між парою та рідиною
при постійному тиску у координатах х-у (склад пари-рідини)
Рис.2. Діаграма рівноваги між парою та рідиною
при постійному тиску у координатах t-х, у (температура-склад пари і рідини)
Рис.3. Визначення робочого флегмового числа
Рис.4. Зображення робочих ліній у діаграмі х-у
при дійсному флегмовому числі
Рис.5. Графічне визначення загального числа
одиниць переносу в паровій фазі для верхньої (зміцнюючої) частини колони в
інтервалі зміни складу пари від уF до ур і для нижньої
(вичерпуючої) - в інтервалі від уw до уF.