|
22
|
67
|
0,603
|
2108,3
|
565,50
|
1512,6
|
2,3
|
15
Скорость движения воды в трубопроводах wi, m/s, можно
определить по уравнению неразрывности в зависимости от расхода воды на соответствующем
участке mi и площади поперечного сечения канала fi:
.
Расход теплоносителя на расчетном участке mi, kg/s,
определяется по уравнению:
где tг, to - температура воды в
подающем и обратном трубопроводах (tг=85 oC, to=65
oC).
Расход теплоносителя на отопление операционной №01 с наибольшим тепловым
потоком:
kg/s.
Скорость движения воды в трубопроводе:
m/s.
Так как <0,65 m/s (максимальная допустимая скорость при d=20
mm), то выбранные трубы с диаметром 20 mm соответствуют стандартам, и их можно
использовать при отоплении.
2.1.3 Автоматизация
протекающих процессов
Для автоматического регулирования температур в помещениях больницы и оптимизации
работы однотрубной отопительной системы были выбраны клапаны Danfoss RTD-G по
данным [5]. Выберем диаметр регулирующего клапана в однотрубной системе
отопления при следующих условиях (для кабинета №01 и №04 операционного
корпуса): тепловая мощность радиатора Q=3,3 kW; перепад температур
теплоносителя Δt=20 K; перепад давлений на клапане Δp=0,004 bar; расчетный расход теплоносителя G=140 l/h. По
приведенной на рисунке 2.4 диаграмме подбирается клапан RTD-G.
Рисунок 2.4 Диаграмма для выбора клапана RTD-G
Аналогично подберем клапаны и для остальных кабинетов: для кабинетов №№
02, 03, 05, 10, 19, 22 выбираем клапан RTD-G 20, а для 11, 18, 20 и 21 - RTD-G
15.
Рисунок 2.5 Схема присоединения клапана RTD-G в однотрубной насосной
системе отопления
2.2 Системы
вентиляции и кондиционирования воздуха
2.2.1 Определение
вентиляционной нагрузки по кратности воздухообмена
Больницы оборудуются приточно-вытяжной вентиляцией с механическим
побуждением. Приточно-вытяжная вентиляция обеспечивает в помещениях
организованный воздухообмен вне зависимости от погодных условий.
В первую очередь общеобменная приточно-вытяжная вентиляция необходима для
рентгенологических и физиотерапевтических кабинетов, водолечебницы,
операционного блока, кухни, прачечной, патологоанатомического отделения и
некоторых других помещений.
Воздухообмен в помещениях больницы обычно определяется по величине
кратности воздухообмена, значения которой для некоторых типов кабинетов
приводятся таблице 2.8. Неравенство притока и вытяжки приводит к тому, что из
помещений, где вытяжка превышает приток, воздух не распространяется по другим
помещениям, т.к. в них создается разряжение. В противном случае, когда в
помещение попадает больше воздуха на приток, создается подпор воздуха,
содержащего неприятные запахи или повышенные концентрации вредных веществ.
Проведем расчет вентиляционной нагрузки операционного корпуса по [6].
Расчетные температуры, кратность и объемы воздухообмена каждого кабинета,
по которым будут рассчитаны суммарные объемы воздуха на приток и вытяжку,
приведены в таблице 2.9.
Таблица 2.8 - Расчетная температура воздуха и кратность воздухообмена в
больнице
|
Помещение
|
Расчетная температура,
oC
|
Кратность
воздухообмена, 1/h
|
|
|
Приток
|
Вытяжка
|
|
Палаты для взрослых
больных
|
20
|
80 m2 (на одну
койку)
|
80 m2
|
|
Палаты
инфекционного отделения, боксы и полубоксы
|
22
|
2,5 (из коридора)
|
2,5
|
|
Кабинеты врачей
|
20
|
1
|
1
|
|
Помещение для
санитарной обработки больных
|
25
|
3
|
5
|
|
Уборные и
умывальные для больных
|
20
|
-
|
50 m2 (на 1 унитаз
и 20 m2 на 1 писуар)
|
|
Санитарная комната
|
16
|
-
|
5
|
|
Малые операционные
|
22
|
10
|
5
|
|
Перевязочные,
процедурные, манипуляционные
|
22
|
1,5
|
2
|
Таблица 2.9 - Расчетная температура, кратность и объем воздухообмена
|
№ каб.
|
Наименование
|
t, oC
|
V, m3
|
Кратность, 1/h
|
Vвозд, m3/h
|
|
|
|
|
Выт.
|
Прит.
|
Выт.
|
Прит.
|
|
01
|
Операционная
|
22
|
110
|
5
|
10
|
550
|
1100
|
|
02
|
Операционная
|
22
|
106
|
5
|
10
|
530
|
1060
|
|
03
|
Операционная
|
22
|
106
|
5
|
10
|
530
|
1060
|
|
04
|
Операционная
|
22
|
110
|
5
|
10
|
550
|
1100
|
|
05
|
Предоперационная
|
22
|
58,5
|
2
|
1,5
|
100
|
75
|
|
06
|
Наркозная
|
22
|
92
|
8
|
10
|
740
|
920
|
|
07
|
Кладовая переносной
аппаратуры
|
16
|
55
|
1
|
-
|
55
|
-
|
|
08
|
Предоперационная
|
22
|
87,5
|
2
|
1,5
|
175
|
130
|
|
09
|
Наркозная
|
22
|
92
|
8
|
10
|
740
|
920
|
|
10
|
Предоперационная
|
22
|
53
|
2
|
1,5
|
105
|
80
|
|
11
|
Помещение хранения
рентгенаппаратов
|
18
|
52
|
3
|
1
|
170
|
55
|
|
12
|
Кладовая чистого
белья
|
16
|
17,6
|
1
|
-
|
20
|
-
|
|
13
|
Шлюз
|
20
|
36
|
-
|
-
|
1140
|
-
|
|
14
|
Санпропускник для
персонала
|
25
|
45
|
2
|
1,5
|
75
|
75
|
|
15
|
Уборная персонала
|
20
|
9
|
5
|
-
|
50
|
-
|
|
16
|
Кладовка предметов
уборки
|
20
|
7,5
|
5
|
-
|
35
|
-
|
|
17
|
Санпропускник для
персонала
|
25
|
36
|
2
|
2
|
75
|
75
|
|
18
|
Помещение мытья
инструментов
|
18
|
41,5
|
3
|
1
|
145
|
50
|
|
19
|
Протокольная
|
20
|
47,2
|
1
|
1
|
55
|
55
|
|
20
|
Кабинет хирурга
|
20
|
28,8
|
1
|
1
|
35
|
35
|
Общие суммарные объемы воздуха на приток и вытяжку составят:
m3/h,
m3/h.
2.2.2 Использование
теплового насоса для кондиционирования воздуха операционного корпуса
Для комфортной вентиляции с рекуперацией тепла, нагревом и охлаждением
воздуха используют систему вентиляции и кондиционирования DanX. Агрегаты DanX
представлены 6-ю типоразмерами с производительностью по притоку от 2000 до
32000 m3/h.
Подбираем агрегат DanX 5/10, так как суммарный расход воздуха в системе
приточной вентиляции в операционных кабинетах равен 4320 m3/h.
Технические параметры кондиционера DanX 5/10 представлены в таблице 2.10.
Таблица 2.10 - Технические параметры агрегата DanX 5/10
|
Технические
характеристики
|
DanX 5/10
|
|
Номинальный расход
воздуха
|
8500 m3/h
|
|
Максимальный расход
воздуха без теплового насоса
|
10000 m3/h
|
|
Максимальная
теплопроизводительность теплового насоса
|
48,6 kW
|
|
Максимальная
холодопроизводительность теплового насоса
|
37,6 kW
|
|
Максимальный
коэффициент эффективности теплового насоса
|
4,5
|
Достоинствами агрегата являются:
· комплексный подход к решению проблем вентиляции, включая подачу свежего
воздуха, его обогрев, охлаждение и осушение, рекуперацию тепла и
автоматизированное управление микроклиматом;
· круглогодичное поддержание стабильных параметров воздуха за
счет использования дополнительного теплового насоса и совершенной системы
автоматики;
· низкие эксплуатационные затраты за счет комбинированного
использования пластинчатого теплообменника с тепловым насосом, а также низких
потерь давления.
Среднее соотношение между затрачиваемой электрической энергией и
получаемой тепловой энергией (СОР) агрегатов DanX в зимний период составляет не
менее 5:1, а в летний период - не менее 4:1;
· гибкость и модульное построение конструкции, позволяющей учесть все
нюансы создаваемого микроклимата и требования к вентиляционному оборудованию;
· компактность конструкции и простота монтажа;
· высокая надежность: все агрегаты рассчитаны на непрерывную
работу не менее 10 лет, даже в условиях агрессивной среды плавательных бассейнов.
При оборудовании секции теплообменника агрегата тепловым насосом можно
достичь максимального энергосбережения в зимний период года и обеспечить
эффективное охлаждение в летний период.
Тепловой насос представляет собой компрессорную холодильную машину с
теплообменниками испарителя на стороне вытяжки, и конденсатора на стороне
притока.
В расположенном на стороне вытяжки испарителе (охлаждающем
теплообменнике) происходит частичное поглощение хладагентом остаточной после
прохождения рекуператора тепловой энергии воздуха.
После сжатия в компрессоре хладагент за счет передачи тепла потоку
приточного воздуха преобразуется в нагревательном теплообменнике (конденсаторе)
в жидкость.
Помимо поглощения тепла вытяжного потока, нагрев свежего воздуха
осуществляется также за счет теплоотдачи с поверхности электродвигателя
компрессора.
В результате, температура приточного воздуха становится равной или даже
несколько выше температуры возвратного воздуха.
В теплое время года очень часто возникает необходимость использования
теплового насоса для охлаждения окружающего воздуха, так как режима
естественного охлаждения бывает недостаточно для ассимиляции имеющихся
теплопритоков и достижения комфортной температуры. За счет переключения
4-ходового клапана в холодильном контуре теплового насоса направление потоков
хладагента меняется, в результате чего теплообменник, установленный на стороне
свежего воздуха, начинает выполнять роль испарителя, поглощая из него тепловую
энергию, передаваемую затем в конденсаторе вытяжному воздуху.
Для выбора наиболее эффективного хладагента учитывают его
термодинамические характеристики (удельную хладопроизводительность, рабочее
давление и температуру в системе, холодильный коэффициент), безопасность
(экологичность, негорючесть, нетоксичность), стоимость и эксплуатационные
затраты. По химическому составу все хладагенты можно классифицировать следующим
образом:
Рисунок 2.6 Схема теплового насоса
Таблица 2.11 - Классификация хладагентов
|
Химическая группа
|
Аббревиатура
|
Примеры
|
|
Хлорфторуглероды
|
ХФУ (CFC)
|
R 11, R 12
|
|
Хлорфторуглеводороды
|
ГХФУ (HCFC)
|
R 22, R406A
|
|
Фторуглеводороды
|
ГФУ (HFC)
|
R 134a, R 407C, R
410A
|
|
Природные
хладагенты
|
Углеводороды
|
ГУ (HC)
|
R 600 - бутан, R
290 - пропан
|
|
Неорганические
соединения
|
|
R 717 - аммиак, R
718 - вода
|
В настоящее время в качестве альтернативных, не содержащих хлора
заменителей хладагента R 22 (в соответствии с Монреальским Протоколом 1987 года
по веществам, разрушающим озоновый слой Земли, производство ГХФУ предусмотрено
заморозить, а к 1 января 2030 года и полностью прекратить), можно рассматривать
R 407C, R 134a, R410A, R404A. Проанализируем и сравним технические
характеристики хладагентов R 22, R 407C, R 134a, R717, R406A, R410A и выберем
оптимальный вариант для теплового насоса. Для этого были использованы диаграммы
программы Coolpack.
Таблица 2.12 - Свойства
хладагентов
|
R 22
|
R 407C
|
R 406A
|
R 410A
|
R 134a
|
R 717
|
|
Состав
|
Чистое вещество R
22
|
23% R 32, 25% R125,
52% R134a
|
55% R22, 41% R142b,
4% R600a
|
50% R32, 50% R125
|
Чистое вещество
R134a
|
Чистое вещество
аммиак
|
|
Удельная массовая
хладопроизво-дительность , kJ/kg
|
163,79
|
162,28
|
128,7
|
167,86
|
149,95
|
1102,2
|
|
Холодильный
коэффициент
|
Высокий
|
Средний
|
Высокий
|
Низкий
|
Высокий
|
Очень высокий
|
|
Рабочее давление
|
высокое
|
среднее
|
Среднее
|
Очень высокое
|
Низкое
|
высокое
|
|
Температура
нагнетания
|
высокая
|
средняя
|
Средняя
|
Высокая
|
Низкая
|
Очень высокая
|
|
Температура
скольжения
|
-
|
5 К
|
5 К
|
0,2 К
|
-
|
-
|
|
Потенциал истощения
озонового слоя Земли
|
0,05
|
0
|
0,055
|
0
|
0
|
0
|
|
Потенциал
глобального потепления
|
1700
|
1980
|
1760
|
2340
|
1300
|
0
|
Рассчитаем холодильные коэффициенты в случае для зимнего и летнего
периода для хладагента R 407C в соответствии с [7]. На диаграммах,
представленных на рисунке 3 и рисунке 4, показаны рабочие циклы теплового
насоса, работающего на хладагенте R 407C.
В зимний период температура в конденсаторе равна +25 оС, в
испарителе -11 оС, тогда:
· в точке 2 (на выходе из компрессора): h2t=441
kJ/kg;
· в точке 3 (на выходе из конденсатора) и 4 (после дросселя): h3=
h4=240 kJ/kg.
Рисунок 2.7 Рабочий цикл теплового насоса в зимний период
Удельная теоретическая теплота в конденсаторе:
kJ/kg.
Удельная теплота испарителя:
kJ/kg.
Удельная теоретическая работа компрессора:
kJ/kg.
Удельная работа компрессора:
kJ/kg.
Действительная энтальпия до конденсатора:
kJ/kg.
Удельная теплота в конденсаторе:
kJ/kg.
Коэффициент преобразования:
.
В летний период температура в конденсаторе равна +51 оС, в
испарителе +10 оС, тогда:
· в точке 1 (на входе в компрессор): h1=420 kJ/kg;
· в точке 2 (на выходе из компрессора, в конце процесса
сжатия): h2t=450 kJ/kg;
· в точке 3 (на выходе из конденсатора) и 4 (после дросселя): h3=
h4=284 kJ/kg.
Рисунок 2.8 Рабочий цикл теплового насоса в летний период
Удельная теоретическая теплота в конденсаторе:
kJ/kg.
Удельная теплота испарителя:
kJ/kg.
Удельная теоретическая работа компрессора:
kJ/kg.
Удельная работа компрессора, затрачиваемая на сжатие:
kJ/kg.
Действительная энтальпия до конденсатора:
kJ/kg.
Удельная теплота в конденсаторе:
kJ/kg.
Коэффициент преобразования:
.
Аналогично рассчитываем и хладагенты R22, R 134a, R406A, R410A и R 717.
Результаты расчетов сводим в таблицу 2.13.
Таблица 2.13 - Расчет коэффициента
преобразования
|
Период года
|
h1, kJ/kg
|
h2t, kJ/kg
|
h3=h4, kJ/kg
|
q1t, kJ/kg
|
q2t, kJ/kg
|
lct, kJ/kg
|
lcr, kJ/kg
|
h2r, kJ/kg
|
q1r, kJ/kg
|
COP
|
|
R407C
|
Зима
|
408
|
441
|
240
|
201
|
168
|
33
|
39
|
447
|
207
|
5,3
|
|
Лето
|
420
|
450
|
284
|
166
|
136
|
30
|
36
|
456
|
172
|
4,8
|
|
R22
|
Зима
|
400
|
432
|
232
|
200
|
168
|
32
|
38
|
438
|
206
|
5,4
|
|
Лето
|
408
|
438
|
268
|
170
|
140
|
30
|
36
|
444
|
176
|
4,9
|
|
R134a
|
Зима
|
390
|
420
|
237
|
183
|
153
|
30
|
36
|
426
|
189
|
5,3
|
|
Лето
|
405
|
436
|
276
|
160
|
129
|
31
|
37
|
442
|
166
|
4,5
|
|
R717
|
Зима
|
1445
|
1650
|
325
|
1325
|
1120
|
205
|
244
|
1689
|
1364
|
5,6
|
|
Лето
|
1455
|
1650
|
445
|
1205
|
1010
|
195
|
232
|
1687
|
1242
|
5,3
|
|
R406A
|
Зима
|
420
|
457
|
235
|
222
|
185
|
37
|
44
|
464
|
229
|
5,2
|
|
Лето
|
434
|
469
|
278
|
191
|
156
|
35
|
42
|
476
|
198
|
4,7
|
|
R410A
|
Зима
|
418
|
453
|
243
|
210
|
175
|
35
|
42
|
460
|
217
|
5,2
|
|
Лето
|
426
|
458
|
295
|
163
|
131
|
32
|
38
|
464
|
169
|
4,4
|
По результатам расчетов коэффициенты преобразования холодильных циклов
при разных хладагентах в зимнее и летнее время можно представить в виде
диаграммы, с помощью которой проанализируем технические характеристики того или
иного цикла.
Холодильная эффективность очень высокая у хладагента R 717 (аммиак), но
он также взрывоопасен (при концентрации его в воздухе 16-26,8%) и токсичен (при
концентрации менее 400 mg/kg), что делает его использование в больнице очень
опасным.
У хладагента R22 хорошая холодильная эффективность, но в соответствии с Монреальским
Протоколом этот фреон запрещен, также как и хладагент R 406A. Причем у
последнего самая маленькая удельная массовая хладопроизводительность.
Рисунок 2.6 Коэффициенты преобразования рассматриваемых хладагентов
Как видно из таблицы 2.2 хладагент R410A имеет самый высокий потенциал
глобального потепления среди указанных хладагентов, следовательно, его
отрицательное влияние на климат земли является наибольшим. Также у данного
хладагента низкая эффективность холодильного цикла. Если сравнивать хладагенты
по значениям рабочих давлений, то заметим что у R410А чрезвычайно высокие
значения рабочих давлений и их дифференциала, следовательно, использование его
нецелесообразно с точки зрения износостойкости компрессора, а также потерь
эффективности в результате перетекания хладагента со стороны высокого на
сторону низкого давления. Сравним R407C и R134a, имеющие практически равные
холодильные эффективности:
· летом холодильная эффективность несколько выше у фреона R407C;
· удельная массовая хладопроизводительность R407С (162,28
kJ/kg) больше чем у R134а (149,95 kJ/kg), а чем выше удельная
хладопроизодительность хладагента, тем меньшее количество компрессоров
необходимо использовать для достижения определенной мощности, а от этого
зависит стоимость и компактность агрегата.
Таким образом, в данном случае хладагент R 134а уступает по техническим
характеристикам хладагенту R 407C, который и будет выбран в качестве хладагента
в тепловом насосе.
2.2.3 Прокладка
воздуховодов
В соответствии со схемой расположения помещений, принимаем к установке
две приточные системы вентиляции П1 и П2 для обслуживания соответственно
помещений 01-10 и 11-20, а также три вытяжные системы В1, В2 и В3 для помещений
01-04, 05-10, 11-20.
Рисунок 2.9 Коэффициенты преобразования рассматриваемых хладагентов
а) Расчет системы приточной вентиляции
Суммарный расход воздуха в системе приточной вентиляции П1 по данным
таблицы 2.5 составляет 6445 m3/h. С учетом расходов воздуха по
каждому помещению, принимаем к установке 15 приточных отверстий.
Обозначим через moi расход воздуха через i-ое отверстие, тогда
площадь сечения каждого отверстия составит:
где: wo - скорость воздуха в отверстии. По данным [2] wo=2-3
m/s;
k -
коэффициент, учитывающий заполнение проема жалюзийными решетками, k=0,76.
Расчет площади сечений каждого отверстия П1 и П2 сведен в таблицу 2.14 и
2.15 соответственно.
Таблица 2.14 - Расчетные площади сечения отверстий воздуховода П1
|
№ кабинета
|
mi, m3/h
|
fi, m2
|
a×b,
m
|
|
01, 04
|
550
|
0,08
|
0,2×0,4
|
|
10
|
80
|
0,01
|
0,1×0,1
|
|
09, 06
|
460
|
0,07
|
0,2×0,35
|
|
02, 03
|
530
|
0,08
|
0,2×0,4
|
|
08
|
130
|
0,02
|
0,1×0,2
|
|
05
|
75
|
0,01
|
0,1×0,1
|
Таблица 2.15 - Расчетные площади сечения отверстий воздуховода П2
|
№ кабинета
|
mi, m3/h
|
fi, m2
|
a×b,
m
|
|
11, 19, 18
|
55
|
0,008
|
0,1×0,8
|
|
20
|
35
|
0,005
|
0,05×0,1
|
|
14, 17
|
75
|
0,01
|
0,1×0,1
|
Площадь сечения воздуховода на различных участках определяется по
уравнению:
где: wi - скорость воздуха. По данным [2] wi=3-5
m/s;
mi - расход воздуха на расчетном участке воздуховода, m3/h.
Данные расчетов площади сечения воздуховодов сводим в таблицу 2.16
Таблица 2.16 - Расчетные площади сечения воздуховода П1 и П2
|
№ участка
|
mi, m3/h
|
fi, m2
|
li, m
|
a×b, m
|
|
1
|
6445
|
0,4
|
6
|
0,5×0,8
|
|
2
|
4805
|
0,3
|
6
|
0,5×0,6
|
|
3
|
3285
|
0,2
|
7
|
0,5×0,4
|
|
4
|
1635
|
0,1
|
3
|
0,25×0,4
|
|
П2
|
345
|
0,024
|
22
|
0,15×0,15
|
б) Расчет системы вытяжной вентиляции
Расчет систем вытяжной вентиляции рассчитывается аналогично расчету
приточной вентиляции по формулам (2.1) и (2.2) и сводится в таблицы 2.17 и
2.18.
Таблица 2.17 - Расчетные площади сечения воздуховода В1, В2 и В3
|
Воздуховод
|
№ участка
|
mi, m3/h
|
fi, m2
|
li, m
|
a×b,
m
|
|
В1
|
1
|
1080
|
0,07
|
9
|
0,2×0,35
|
|
2
|
2160
|
0,14
|
10
|
0,4×0,35
|
|
В2
|
1
|
1020
|
0,07
|
10
|
0,25×0,25
|
|
2
|
1915
|
0,13
|
10
|
0,3×0,4
|
|
В3
|
1
|
1330
|
0,09
|
8
|
0,3×0,3
|
|
2
|
1800
|
0,125
|
14
|
0,3×0,4
|
Таблица 2.18 - Расчетные площади сечения отверстий воздуховодов В1, В2 и
В3
|
Воздуховод
|
№ кабинета
|
mi, m3/h
|
fi, m2
|
a×b,
m
|
|
В1
|
01, 02, 03, 04
|
550/530
|
0,08
|
0,3×0,3
|
|
В2
|
05, 10
|
100
|
0,015
|
0,15×0,1
|
|
06,0 9
|
370
|
0,25×0,2
|
|
07
|
55
|
0,008
|
0,1×0,1
|
|
08
|
175
|
0,025
|
0,1×0,25
|
|
В3
|
11
|
170
|
0,025
|
0,1×0,25
|
|
12
|
20
|
0,003
|
0,05×0,05
|
|
13
|
570
|
0,08
|
0,3×0,25
|
|
14,17
|
75
|
0,01
|
0,1×0,1
|
|
15,19
|
50
|
0,008
|
0,1×0,1
|
|
16,20
|
35
|
0,005
|
0,5×0,1
|
|
18
|
145
|
0,02
|
0,1×0,2
|
2.3 Расчет и подбор
двигателя внутреннего сгорания для мини-ТЭЦ
2.3.1 Тепловые и
электрические нагрузки
Потребление тепла на отопление и вентиляцию обычно имеет сезонный
характер и зависит главным образом от климатических условий: температуры
наружного воздуха, направления ветра, влажности воздуха и т.д. Отопительная и
вентиляционная нагрузки характеризуются равномерным суточным и резко переменным
годовым расходом тепла, изменяясь от максимального значения в зимнее время до
минимального в летний период.
Потребление тепла на горячее водоснабжение характеризуется значительной
неравномерностью в течение суток, снижаясь ночью до нуля и повышаясь до
максимума в вечерние часы. В данный момент тепло и электроснабжение комплекса
зданий Больницы скорой помощи в г. Кишиневе осуществляется централизованно.
Часовые расходы тепла в зависимости от режима потребления приводятся в таблице
2.19, годовые - в таблице 2.20, потребление электроэнергии по месяцам - в таблице
2.21.
Таблица 2.19 - Часовые расходы тепла, МW
|
Потребители тепла
|
Режим потребления
|
|
Максимальный, -16сС
|
Наиболее холодного
месяца -3,5 сС
|
Летний
|
|
Отопление
|
2,12
|
1,42
|
-
|
|
Вентиляция
|
0,58
|
0,39
|
-
|
|
Горячее
водоснабжение
|
1,9
|
1,9
|
1,55
|
|
Потери в сети
|
0,15
|
0,12
|
0,062
|
|
Итого
|
4,75
|
3,83
|
1,613
|
Таблица 2.20 - Годовые расходы тепла, МW
|
Потребление тепла
|
Количество дней
работы в год
|
Среднегодовая
нагрузка, МW
|
Среднегодовое
теплопотребление, GJ
|
|
Отопление
|
166
|
1,19
|
17100
|
|
Вентиляция
|
166
|
0,32
|
4550
|
|
ГВС
|
365
|
0,24
|
6000
|
|
Потери в сетях
|
365
|
0,03
|
900
|
|
Итого
|
-
|
1,77
|
28550
|
Таблица 2.21 - Максимальные нагрузки электрической энергии по месяцам
|
Месяц
|
Максимальная
нагрузка электроэнергии, kW
|
Месяц
|
Максимальная.
нагрузка электроэнергии, kW
|
|
Январь
|
1500
|
Июль
|
900
|
|
Февраль
|
1350
|
Август
|
900
|
|
Март
|
1300
|
Сентябрь
|
1000
|
|
Апрель
|
1200
|
Октябрь
|
1200
|
|
Май
|
1200
|
Ноябрь
|
1350
|
|
Июнь
|
1000
|
Декабрь
|
1500
|
Рисунок 2.10 Максимальное потребление электрической энергии по месяцам,
kW
Суммарная установочная электрическая мощность центра равна 1500 kW, в том
числе операционный блок - 320 kW, реанимационный отдел - 120 kW, прачечная -
200 kW, стерилизационный отдел - 150 kW.
2.3.2 Выбор и
основные характеристики когенерационной установки
Основными критериями выбора установки являются согласно [10]:
· единичная электрическая и тепловая мощность;
· удельная стоимость энергоустановки;
· вид топлива;
· качество вырабатываемой электроэнергии;
· экономическая эффективность (конкурентоспособность);
· экологические характеристики;
· простота обслуживания;
· надежность первичного двигателя и т.д.
Для электро- и теплоснабжения Больницы скорой помощи выбираем две
когенерационные установки TEDOM Quanto C770 с техническими параметрами,
указанными в таблице 2.22 [11].
Блочная конструкция когенерационной установки содержит агрегат
двигатель-генератор, комплектное теплотехническое оборудование установки,
включая глушитель выхлопа и шумозащитный кожух. Электрический распределитель
представляет отдельностоящий шкаф.
Таблица 2.22 - Основные технические параметры когенерационной установки
|
Параметр
|
Значение
|
|
Номинальная
электрическая мощность
|
785 kW
|
|
Максимальная
тепловая мощность
|
1010 kW
|
|
КПД электрический
|
38 %
|
|
КПД тепловой
|
48,9 %
|
|
КПД общий
|
86,9 %
|
|
Расход газа при
100% мощности
|
219 m3/h
|
|
Расход газа при 75%
мощности
|
171 m3/h
|
|
Расход газа при 50%
мощности
|
123 m3/h
|
В качестве двигателя установки использован газовый двигатель внутреннего
сгорания G 3512, изделие фирмы Caterpillar, USA. Основные характеристики
двигателя приведены в таблице 2.23.
Таблица 2.23 - Основные характеристики двигателя внутреннего сгорания
G3512
|
Характеристика
|
Значение
|
Характеристика
|
Значение
|
|
Количество
цилиндров
|
12
|
Степень сжатия
|
12:1
|
|
Расположение
цилиндров
|
Наклонное
|
Рабочие обороты
|
1500 min-1
|
|
Диаметр ×
ход
|
170×190
mm
|
Расход масла
норм/макс
|
0,3/0,5 g/kWh
|
|
Рабочий объем
|
51800 cm3
|
Максимальная
мощность двигателя
|
809 kW
|
В качестве источника электрической энергии использован синхронный
генератор SR4B, Caterpillar, USA. Основные характеристики генератора приведены
в таблице 2.24.
Таблица 2.24 - Основные характеристики генератора SR4B
|
Характеристика
|
Значение
|
Характеристика
|
Значение
|
|
Мощность генератора
|
785 kW
|
Напряжение
|
400 V
|
|
сos
φ
|
0,8
|
Частота
|
50 Hz
|
|
Эффективность
|
97,1 %
|
Номинальные обороты
|
1500 min-1
|
|
Подключение обмотки
статора
|
звездой
|
Максимальная
рабочая температура
|
40 оС
|
Тепловая система установки с точки зрения потребления тепловой мощности
обеспечивается двумя независимыми контурами, вторичным и технологическим [12].
Максимальная тепловая мощность установки складывается из тепловой мощности
обоих контуров при их полном использовании.
Вторичный контур обеспечивает вывод главной тепловой мощности установки в
отопительную систему. Основные характеристики вторичного контура приведены в
таблице 2.25.
Таблица 2.25 - Основные характеристики вторичного контура
|
Характеристика
|
Значение
|
|
Тепловая мощность
контура
|
952 kW
|
|
Температура
отопительной воды номинальная вход/выход
|
70/90 оС
|
|
Температура
обратной воды мин./макс.
|
50/70 оС
|
|
Номинальный расход
|
11,4 kg/s
|
|
Объем воды в
контуре когенерационной установки
|
560 l
|
|
Номинальный
температурный градиент
|
20 К
|
Технологический контур - контур охлаждения наполняющей смеси. Основные
характеристики контура приведены в таблице 2.26.
Таблица 2.26 - Основные характеристики технологического контура
|
Характеристика
|
Значение
|
|
Температура
обратной воды мин/макс
|
32/54 оС
|
|
Номинальный расход
|
6,5 kg/s
|
|
Минимальный расход
воды
|
5 kg/s
|
|
Максимальное
рабочее давление
|
300 kPa
|
|
Объем воды контура
КУ
|
50 l
|
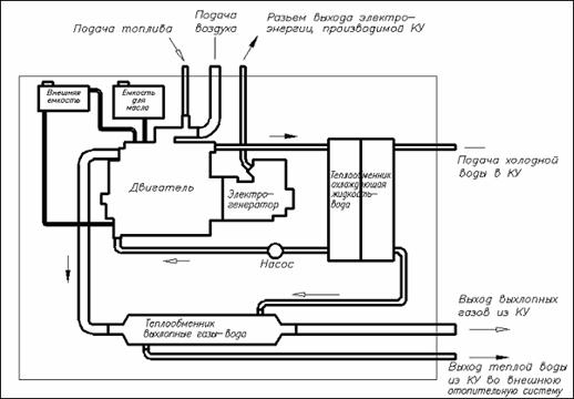
Функциональная схема установки такова: газовый двигатель внутреннего
сгорания приводит в действие электрогенератор, преобразующий механическую
энергию двигателя в электроэнергию. Производимая тепловая энергия через
пластинчатый теплообменник передается в систему отопления. Дополнительная
эффективность обеспечивается оптимизированной системой использования отходящего
тепла.
Рисунок 2.11 Схема когенерационной установки
2.3.3 Расчет процесса
горения
В таблице 2.27 представлены состав и характеристики применяемого
природного газа.
Таблица 2.27 - Состав и характеристика применяемого газа
|
СH4
|
97,94 %
|
С4H10
|
0,1 %
|
|
CO2
|
0,051 %
|
С6H12
|
0,03 %
|
|
N2
|
0,78 %
|
|
0,6814 kg/m3
|
|
С2H6
|
0,814 %
|
|
1,15
|
|
С3H8
|
0,285 %
|
|
0,006
|
Теоретический объем воздуха, необходимый для горения определяется по
уравнению:
maer3/mgaz3.
Теоретический объем азота в дымовых газах:
m3/mgaz3.
Объем образовавшихся сухих трехатомных газов:
m3/mgaz3.
Теоретический объем водяных паров в дымовых газах:
m3/mgaz3.
Объем газов:
m3/mgaz3.
Суммарный объем продуктов сгорания определяется по формуле:
m3/mgaz3.
2.3.4 Эффективность
энергоустановки
Полная эффективность когенерационных энергоустановок определяется cогласно [13] коэффициентом использования топлива:
где: - электрическая мощность когенерационной установки, kW;
- тепловая мощность когенерационной установки, kW;
- удельная низшая теплота сгорания топлива, kJ/kg;
- расход топлива, kg/s.
Коэффициент использования топлива мини-ТЭЦ на базе ГПУ варьируется в
пределах от 70 до 92, что показывает, что коэффициент выбранной когенерационной
установки высок, являясь преимуществом.
Уравнение теплового баланса можно представить в таком виде:
где Q - располагаемая теплота сгоревшего топлива, kW;
где - расход топлива, =219 m3/h=0,061 m3/s.
kW.e - теплота, превращенная в
эффективную работу, kW;
где: эффективный КПД;
Qохл -
отвод тепла в рубашку охлаждения, kW;
Q1 -
отвод тепла в охладитель надувочного воздуха (первая ступень), kW;
Q2 -
отвод тепла в охладитель надувочного воздуха (вторая ступень), kW;
Qг, Qа - отвод тепла в выхлоп и в
атмосферу, kW.
Данные по потерям тепла можно взять из спецификации [4]:
Qохл=362 kW; Q1=65 kW; Q2=58
kW; Qг= 525 kW; Qа=80 kW.
3. ПРОКЛАДКА ТЕПЛОВЫХ
СЕТЕЙ
План прокладки тепловой сети от источника тепла до потребителя (корпусов
больницы) представлен на рисунке 3.1.
Рисунок 3.1 Прокладка тепловой сети
По трубопроводам сети происходит транспортировка горячей воды
непосредственно к каждому зданию в отдельности, где посредством смесительного
насоса распределяется в систему отопления по стоякам.
3.1 Гидравлический
расчет тепловой сети
Правильный гидравлический расчет предопределяет работоспособность системы
отопления. В задачу гидравлического расчета входит определение диаметров
трубопроводов, падения давления и напора в подающей линии, а также напора
сетевого насоса и выбор последнего. Расход отопительной воды тепловой сети
определяется отопительными нагрузками зданий комплекса больницы скорой помощи.
Отопительные нагрузки зданий показаны в таблице 2.1. Расход теплоносителя на
каждом расчетном участке , kg/s определяется по уравнению:
где: Qот - отопительная нагрузка, kW;
tг, to - температура воды в подающем и обратном
трубопроводах. Расчетную разность температур горячей и охлажденной воды обычно
принимают равной 20 К, т.к расчетная температура горячей и охлажденной воды для
лечебных учреждений соответственно равна 85 - 65 оС.
По расходу теплоносителя (горячей воды) выбираем из [14] трубы для
тепловых сетей.
Скорость движения воды в трубопроводах wi, m/s, можно
определить по уравнению неразрывности в зависимости от расхода воды на
соответствующем участке mi и площади поперечного сечения
канала fi:
где: - плотность воды;
fi -
площадь поперечного сечения, которая рассчитывается по формуле:
где: , - соответственно внутренний и наружный диаметр трубопровода,
m; - толщина стенки трубопровода, m.
Величина располагаемого перепада давлений Рр, Ра,
всегда должна превышать сумму потерь давления ∆Рпот от
трения ∆Ртр и местных сопротивлений ∆Рмс
по наименее выгодному циркуляционному кольцу - самому протяженному и
нагруженному:
где: DРтр - потери давления, возникающие в
результате трения жидкости о стенки, Pa;
DРмс - потери давления в местных сопротивлениях, Pa;
,1 - коэффициент запаса [15].
Потери давления от трения и местных сопротивлений рассчитываются по
формулам:
где: lI - коэффициент сопротивления трения i-того участка;
li, di, wi - соответственно длина, диаметр и
скорость на i-том участке, m, m, m/s; ∑xi - сумма коэффициентов местных
сопротивлений на i-ом участке. Коэффициент сопротивления трения зависит от
режима движения жидкости и эквивалентной шероховатости поверхности ∆экв,
т.е. такой равномерной шероховатости, которая дает при подсчете одинаковую с
заданной шероховатостью величину l. Для чугунных труб ∆экв=0,5 mm.
В нашем случае течение жидкости входит в область гидравлически
шероховатых труб, и выполняется условие:
где: - число Рейнольдса, определяемое по формуле ;
- кинематическая вязкость воды; для температуры воды 85 оС
=0,4∙10-6 m/s.
Коэффициент сопротивления трения в случае течения жидкости в области
гидравлически шероховатых труб рассчитывается по формуле:
Местные сопротивления в трубопроводах могут вызываться различными
факторами: из-за резкого изменения конфигурации живого сечения потока; течения
с изменением скорости; ввиду поперечной циркуляции; при соединении и разделении
потоков, при течении в конфузорах и диффузорах.
Проведем расчет участка 1 трубопровода, который выходит из здания
мини-ТЭЦ .
Расход теплоносителя на первом расчетном участке будет равен:
m3/h.
По расходу теплоносителя выбираем трубы для тепловых сетей с наружным
диаметром Dн=133 mm и толщиной стенки δ=4 mm.
Площадь поперечного сечения данного трубопровода составит:
m2.
Скорость движения воды в трубопроводе на первом участке:
m/s.
Число Рейнольдса в данном случае составит:
Коэффициент сопротивления трения:
Потери давления, возникающие в результате трения жидкости о стенки
канала:
Pa.
Потери давления в местных сопротивлениях:
Pa.
Аналогично рассчитываются оставшиеся участки трубопровода. Расчет каждого
участка теплосети, показанный на рисунке, сведен в таблицу 3.1.
Таблица 3.1 - Потери давления на трение и местные сопротивления участков
|
№ учас-тка
|
Gот, m3/h
|
Dн×δ,
mm
|
wi, m/s
|
|
|
lI
|
l, m
|
|
x
|
|
|
1
|
91,12
|
133×
4
|
1,947
|
625
|
4
|
2500
|
0,028
|
4
|
1700
|
10
|
18955
|
|
2
|
81,25
|
|
1,841
|
557
|
|
2228
|
|
2
|
759
|
5
|
8473
|
|
3
|
64,72
|
|
1,466
|
444
|
|
1776
|
|
38
|
9147
|
5
|
5373
|
|
4
|
58,31
|
|
1,321
|
400
|
|
1600
|
|
19
|
3713
|
5
|
4363
|
|
5
|
43,12
|
|
0,977
|
296
|
|
1184
|
|
29
|
3100
|
5
|
2386
|
|
6
|
6,23
|
76×3,5
|
0,463
|
77
|
7
|
539
|
0,032
|
14
|
696
|
7
|
750
|
|
7
|
3,64
|
45×2,5
|
0,805
|
78
|
12,5
|
975
|
0,037
|
24
|
7193
|
5
|
1620
|
|
8
|
16,53
|
76×3,5
|
1,228
|
205
|
7
|
1435
|
0,032
|
41
|
14337
|
5
|
3770
|
|
9
|
6,52
|
76×3,5
|
0,484
|
81
|
7
|
567
|
0,032
|
24
|
12168
|
7
|
820
|
|
10
|
10,01
|
76×3,5
|
0,743
|
124
|
7
|
868
|
0,032
|
1,5
|
192
|
5
|
1380
|
|
11
|
6,41
|
76×3,5
|
0,476
|
80
|
7
|
560
|
0,032
|
7
|
368
|
5
|
566
|
|
12
|
15,19
|
76×3,5
|
1,128
|
189
|
7
|
1323
|
0,032
|
43
|
12687
|
5
|
3180
|
|
13
|
15,73
|
76×3,5
|
1,168
|
195
|
7
|
1365
|
0,032
|
25
|
7908
|
5
|
3410
|
|
14
|
13,5
|
76×3,5
|
1,003
|
168
|
7
|
1176
|
0,032
|
1
|
233
|
5
|
2515
|
|
15
|
2,23
|
45×2,5
|
0,509
|
50
|
12,5
|
625
|
0,037
|
58
|
6950
|
7
|
910
|
|
16
|
16,34
|
76×3,5
|
1,214
|
203
|
7
|
1421
|
0,032
|
105
|
35884
|
7
|
5158
|
|
17
|
3,31
|
45×2,5
|
0,732
|
71
|
12,5
|
888
|
0,037
|
19
|
4708
|
5
|
1340
|
|
18
|
13,03
|
76×3,5
|
0,968
|
162
|
7
|
1134
|
0,032
|
62
|
13471
|
5
|
2343
|
|
19
|
11,05
|
76×3,5
|
0,821
|
137
|
7
|
959
|
0,032
|
2,5
|
390
|
5
|
1685
|
Для того, чтобы узнать полный располагаемый перепад давления, необходимо
рассчитать давление, которое обеспечит бесперебойную подачу теплоносителя на
верхний этаж к разводке. Самые высокие здания комплекса в высоту имеют 26 m.
Избыточный напор в тепловой сети должен быть не менее 5 m. Из этого следует,
что напор, который обеспечит подачу теплоносителя на верхний этаж, должен быть
не менее 31 m, что в пересчете в СИ будет составлять 307 kPa.
Рассчитаем полный перепад давления кольца, идущего к блоку 3:
Pа.
Согласно [16] выбираем центробежный консольный насос 1К100-65-200
Ливгидромаш с характеристиками, показанными в таблице 3.2.
Таблица 3.2 - Техническая характеристика насоса
|
Типо-размер насоса
|
Подача, m3/h (l/s)
|
Напор, m
|
Давление на входе в
насос, не более МPa
|
Максимальная
мощность насоса, kW
|
Частота вращения,
rot/min
|
Параметры
энергопитания
|
|
|
|
|
|
|
Род тока
|
U, V
|
φ,
Hz
|
|
1К100-65-200
|
100 (27,8)
|
50
|
0,6
|
22,5
|
2900
|
Перемен- ный
|
220, 380
|
50
|
Насосы центробежные консольные типа 1К и агрегаты на их основе
предназначены для перекачивания технической воды (кроме морской), а также
других жидкостей, сходных с водой по плотности, вязкости, химической
активности, с температурой от -10 оС до +105 оС, pH=6 -
9, с содержанием твердых включений не более 1 % по массе, размером не более 0,2
mm.
3.2 Подбор и расчет
толщины тепловой изоляции
В современных условиях энергосбережение является важнейшей задачей,
связанной с рациональным использованием и сохранением ресурсов планеты.
Актуальность этой проблемы наиболее ярко выражена применительно к Республике
Молдова, которая не имеет собственных энергетических ресурсов, и, вследствие
этого, обязана покупать как сырье (в виде газа и мазута), так и электрическую
энергию у соседних стран.
Удручающее состояние теплоснабжения страны определяется низкой
эффективностью используемой теплоизоляции оборудования систем теплоснабжения
или полным ее отсутствием. Некачественная теплоизоляция является также причиной
повреждения трубных и теплообменных поверхностей с последующим образованием
свищей и потерей теплоносителя.
Наиболее частое повреждение трубопроводов тепловых сетей происходит из-за
наружной коррозии, вызванной в основном контактом металла труб с влагой при
периодическом или постоянном затоплении каналов грунтовыми или поверхностными
водами.
Традиционно при канальной прокладке трубопроводов тепловых сетей в
качестве теплоизоляционного материала в теплоизолирующей конструкции используют
минеральную вату (наиболее распространенная) и стеклянное волокно в виде матов,
плит и цилиндров. Существенным недостатком этих теплоизоляционных материалов
является их способность к влагопоглощению. Увлажненная тепловая изоляция не
только в несколько раз увеличивает величину тепловых потерь через поверхность
теплоизоляционной конструкции, но и способствует интенсивному протеканию
коррозионных процессов. Трубопроводы тепловых сетей с такой изоляцией
исчерпывают свой ресурс всего за 5-7 лет эксплуатации.
Для трубопроводов тепловых сетей подземной бесканальной прокладки
применяют преимущественно предварительно изолированные в заводских условиях
трубы с гидроизоляционным покрытием, исключающим возможность увлажнения
изоляции в процессе эксплуатации. В качестве основного теплоизоляционного слоя
в конструкциях теплоизолированных трубопроводов бесканальной прокладки
рекомендованы к применению армопенобетон, пенополиуретан (ППУ) и
пенополимерминерал. Для сопоставления теплоизоляционных материалов в таблице
3.3 приведены характеристики основных физико-механических свойств наиболее
часто используемых теплоизоляционных материалов в системах теплоснабжения.
Проанализировав преимущества и недостатки изоляционных материалов, был
сделан выбор в пользу пенополиуретана (ППУ).
К преимуществам теплопроводов с ППУ-изоляцией относят низкий коэффициент
теплопроводности пенополиуретана (0,03-0,05 W/(m∙К)), термическую
прочность, низкую плотность, низкую паропроницаемость, малое водопоглощение,
экологическую безопасность, антикоррозионную защиту, технологичность при
изготовлении и при монтаже теплопроводов, долговечность при соблюдении
требований монтажа и эксплуатации. Положительный опыт применения
пенополиуретановой изоляции имеется в странах Западной Европы, где период
эксплуатирования ППУ-изоляции на трубопроводах достигает 30-50 лет.
Таблица 3.3 - Основные свойства теплоизоляционных материалов
|
Наименование
|
Плотность, kg/m3
|
Коэффициент
теплопровод- ности, W/(m∙К)
|
Водопоглощение за
24 часа
|
Средний предел
прочности при сжатии, МPa
|
Предель-ная
темпе-ратура, оС
|
|
Минеральная вата
|
34…400
|
0,033…0,058
|
3% по объему
|
0,001…0,015
|
300…700
|
|
Стекловата и
стекловолокно
|
13…140
|
0,010…0,045
|
|
0,030…0,061
|
400
|
|
Пенополимербетон
|
400
|
0,07
|
5% по объему
|
0,8
|
150
|
|
Пенополиуретан
(ППУ)
|
50…100
|
0,033…0,05
|
0,8% по объему
|
0,1…0,22
|
110…130
|
|
Фенольно-резольные
поропласты (ФРП)
|
65…110
|
0,041…0,043
|
|
0,4…3
|
130…150
|
|
Жидко-керамические
покрытия (ЖКП)
|
400
|
0,0034
|
0,03% kg/m2
|
|
150…500
|
|
Армопенобетон
|
350…450
|
0,08…0,16
|
14% от массы
|
1,0…2,5
|
300
|
Также при использовании труб с ППУ-изоляцией следует учитывать, что
допустимая температура применения пенополиуретана составляет по разным данным
от 110 до 130 оС. Но, учитывая мягкий климат Республики Молдова и
температуру теплоносителя (которая достигает 85 оС), можно сделать
вывод, что данный вид материала в нашем случае подходит для теплоизоляции
трубопроводов.
Толщину изоляции можно определить по формуле Н.Н.Михеевой согласно [17]:
где: - наружный диаметр неизолированного трубопровода, mm;
- температура неизолированной трубы, принимаемый =84 оС;
- коэффициент теплопроводности изоляции, =0,04 W/(m∙K);
q
- удельная тепловая потеря 1 m трубопровода, W/m.
Максимальная тепловая потеря тепла через изоляцию не должна превышать
следующих значений: для =133 mm q=105 W/m; для =76 mm q=76 W/m; для =45 mm q=56 W/m.
Для =133 mm толщина тепловой изоляции составит:
mm.
Для =76 mm толщина тепловой изоляции составит:
mm.
Для =45 mm толщина тепловой изоляции составит:
mm.
Объем изоляции трубопровода рассчитывают по формуле:
,
m3.
3.3 Тепловой расчет
тепловой сети
Для теплового расчета примем следующие данные:
· температура воды в подающем трубопроводе 85 оС;
· температура воды в обратном трубопроводе 65 оС;
· средняя температура воздуха за отопительный период Республики
Молдова +0,6 оС;
Рассчитаем потери неизолированных трубопроводов. Приближенное определение
тепловых потерь на 1 m неизолированного трубопровода в зависимости от разности
температур стенки трубопровода и окружающего воздуха может быть произведен по
номограмме. Значение потерь тепла, определенное по номограмме, умножается на
поправочные коэффициенты [17]:
где: a - поправочный коэффициент, учитывающий разность температур,
а=0,91;
b -
поправка на излучение, для d=45 mm и d=76 mm b=1,07,а для d=133
mm b=1,08;
l
- длина трубопровода, m.
Тепловые потери 1 m неизолированного трубопровода, определенные по
номограмме:
для d=133 mm Qном=500 W/m; для d=76 mm Qном=350
W/m; для d=45 mm Qном=250 W/m.
Учитывая то, что теплопотери будут как на подающем, так и на обратном
трубопроводе, то теплопотери необходимо умножить на 2:
kW.
На теплопотери опор подвесок и т.п. к теплопотерям самого
неизолированного трубопровода добавляется 10%.
kW.
Нормативные значения среднегодовых тепловых потерь для тепловой сети при
надземной прокладке определяются по следующим формулам [18]:
где: , - нормативные среднегодовые тепловые потери соответственно
подающего и обратного трубопроводов участков надземной прокладки, W;
, - нормативные значения удельных тепловых потерь двухтрубных
водяных тепловых сетей соответственно подающего и обратного трубопровода для
каждого диаметра труб при надземной прокладке, W/m, определяемые по [19];
l
- длина участка тепловой сети, характеризующегося одинаковым диаметром
трубопроводов и типом прокладки, m;
- коэффициент местных тепловых потерь, учитывающий тепловые
потери арматуры, опор и компенсаторов. Значение коэффициента в соответствии с [17] принимается
для надземной прокладки 1,25.
Расчет теплопотерь изолированных водяных трубопроводов сведен в таблицу
3.4.
Таблица 3.4 - Расчет теплопотерь изолированных водяных трубопроводов
|
dн, mm
|
, W/m
|
, W/m
|
l, m
|
,W
|
, W
|
|
133
|
49
|
92
|
6,79
|
5,64
|
|
76
|
41
|
32
|
326
|
16,71
|
13,04
|
|
49
|
32
|
23
|
101
|
4,04
|
2,9
|
Среднегодовая теплопотеря изолированной тепловой сети составит 49,12
kW/an.
Для оценки эффективности изоляционной конструкции часто пользуются
показателем, называемым коэффициентом эффективности изоляции:
где Qг ,Qи - тепловые потери неизолированной
и изолированной труб, W.
Коэффициент эффективности изоляции:
4. ЭКОНОМИЧЕСКАЯ
ЭФФЕКТИВНОСТЬ ПРОЕКТА
4.1 Сравнение
вариантов энергоснабжения
На сегодняшний день существует множество аргументов в защиту выбора
когенерационных установок.
Мини-ТЭЦ обладают замечательными особенностями: дешевизной электро- и
теплоэнергии, близостью к потребителю, отсутствием необходимости в
дорогостоящих ЛЭП и подстанциях, экологической безопасностью, мобильностью,
легкостью монтажа и многими другими факторами.
Сооружение когенерационных установок
<#"584253.files/image185.gif"> MW.
Средняя нагрузка на ГВС, учитывая тепловые потери в сетях, составляют:
MW.
Годовое потребление тепла за год составит:
MW∙h,
что составляет 7208 Gcal/an.
Годовые затраты на теплоснабжение больницы рассчитываются по формуле:
lei/an,
где Ттепл - тариф на тепловую энергию, lei/Gcal; Ттепл
=700 lei/Gcal.
Затраты на потребление тепловой энергии равны:
lei/an.
Среднегодовая нагрузка на электроснабжение составляет 1200 kW. Годовое
потребление электроэнергии будет равно:
MW∙h.
Годовые затраты на электроснабжение больницы рассчитываются по формуле:
lei/an,
где Тэ.э. - тариф на электроэнергию,
lei/kWh; Тэ.э. =1,3 lei/kW∙h.
Затраты на потребление электрической энергии равны:
lei/an.
Затраты на теплоэлектроснабжение больницы составляют:
lei/an.
Рисунок 4.1 Годовые затраты при централизованном энергоснабжении
4.1.2 Годовые затраты
при работе мини-ТЭЦ
Годовые затраты на природный газ рассчитываются по формуле [20]:
lei/an,
где Тпр.г. - тариф на природный газ, lei/m3;
Тпр.г. =4 lei/m3.
Годовые затраты на природный газ равны:
lei/an.
Затраты на приобретение оборудования определяются по формуле:
lei.
Стоимость оборудования =13000000 lei.
Затраты на монтаж принимаем равными 25% от стоимости оборудования, тогда
затраты на приобретение и монтаж оборудования составят:
lei.
Годовые эксплуатационные расходы определяются по формуле:
lei/an,
где - процент от начальной стоимости оборудования, принятый
равным 6%.
Годовые эксплуатационные расходы равны:
lei/an.
Годовые амортизационные отчисления и отчисления по кредиту определяются
уравнением:
lei/an,
где - приведенный расчетный период, при расчетном периоде Т=7
лет (период работы мини-ТЭЦ до первого капитального ремонта) рассчитывается по
формуле:
ani,
где i - норма приведения, %, принимаемая равной 10%.
Приведенный расчетный период равен:
an.
Годовые амортизационные отчисления и отчисления по кредитам равны:
lei/an.
Производственные затраты определяются уравнением:
lei/an.
lei/an.
Из расчета видно, что кредит в энергетике
характеризуется не только положительным эффектом, но и рядом негативных
последствий:
- растет цена генерирующего объекта, так как
предусматривает для инвестора не только возмещение затрат на строительство, но
и прибыль, а также оплату процентов за кредит;
- растет цена строительства
генерирующих объектов ведёт к дополнительному повышению тарифов для
потребителей сверх того повышения, которое обусловлено инфляцией и ростом цен
на топливо.
Из рисунка 4.2 видно, что большую часть (63%) годовых
затрат приходится на покупку природного газа. Далее по значимости идут
амортизационные отчисления, отчисления по кредиту, и последними по объему, но
не по значимости, эксплуатационные расходы.
Рисунок 4.2 Годовые затраты при работе мини-ТЭЦ
4.1.3 Сравнительный анализ двух
вариантов энергоснабжения
Для сравнения вариантов энергоснабжения проанализируем проведенные
расчеты. Для удобства сравнения расчеты представим в виде таблицы 4.1. Годовые
затраты на централизованное теплоэлектроснабжение выше, чем производственные
затраты, связанные с работой мини-ТЭЦ.
Суммарные годовые затраты в первом варианте составляют 18710990 lei, во
втором 15619600 lei. Такая разница в годовых затратах дает возможность не
только окупить затраты, связанные с приобретением и монтажом оборудования для
мини-ТЭЦ, но и принести прибыль впоследствии.
Технико-экономическое сравнение вариантов
|
Наименование
показателя
|
Вариант 1 (централизованное
энергоснабжение)
|
Вариант 2
(мини-ТЭЦ)
|
|
Расчетный период
|
7 ani
|
|
Норма приведения
|
10%
|
|
Среднегодовое
потребление тепла
|
7208 Gcal
|
|
Среднегодовое
потребление электроэнергии
|
6307000 kW∙h
|
|
Приведенный
расчетный период
|
4,868 ani
|
|
Затраты на приобретение
оборудования
|
-
|
16250000 lei
|
|
Годовые затраты на
энергоснабжение
|
13244750 lei/an
|
11513127 lei/an
|
|
Годовая чистая
прибыль
|
-
|
1731623 lei/an
|
4.2 Окупаемость.
Рентабельность проекта. Эффективность
Правильное решение о целесообразности инвестирования того или иного
проекта может быть принято при сопоставлении затрат и результатов (прибыли) за
рассматриваемый период с учётом риска. При определении целесообразности
инвестирования в тот или иной проект обычно используются известные методы
бизнесс-планирования, основанные на определении чистого дохода за определенный
промежуток времени, внутренней нормы доходности и других показателей финансовой
эффективности при заданных ценах.
Инвестиционные затраты: Io=16250000 lei.
Годовые затраты на производство без учета затрат на амортизацию и
отчисления по кредиту: lei/an (при строительстве мини-ТЭЦ без использования
банковских кредитов, например за счет бюджетного финансирования).
За годовую прибыль при эксплуатации мини-ТЭЦ в расчете примем годовые
затраты больницы при централизованном теплоэлектроснабжения: VB=13244750
lei/an.
Эффективность (потенциал) проекта оценивается на основе анализа движения
денежных средств, то есть суммированием всех ежегодных доходов и расходов по
проекту.
На рисунке 4.3 показан поток денежных средств в расчетный период проекта.
Рисунок 4.3 Поток денежных средств
Стрелочка, указывающая вниз, показывает затраты производства, в то время
как, стрелочка, указывающая вверх, является прибылью. В расчете условимся, что
затраты, как и прибыль, на протяжении 7 лет являются равными между собой.
Анализ экономических показателей будет проведен относительно нулевого года. В
годовых затратах на производство не учитываем отчисление по кредиту, так как
оно учитывается в инвестиционных затратах.
Общие годовые затраты, приведенные к нулевому году, рассчитываются по
формуле:
lei.
lei.
Общие годовые доходы, приведенные к нулевому году, рассчитываются по
формуле:
lei.
lei.
Годовая чистая прибыль, приведенная к нулевому году, рассчитывается по
формуле:
lei.
VNA
является наиболее полным и наиболее заметным показателем экономической
эффективности в условиях рыночной экономики. VNA учитывает фактор
времени, повышение цен, технико-экономическую динамику, а также
неопределенность и риск. Из того, что показатель VNA представляет
годовую чистую прибыль, следует очевидное требование: чистый приведенный доход
должен быть неотрицательным.
Общие годовые доходы относительно нулевого года составляют:
lei.
Показатель рентабельности рассчитывается по формуле:
.
Показатель рентабельности представлен отношением общего объема доходов к
общему объему расходов за исследуемый период.
Показатель рентабельности равен:
.
Так как IP>1, это означает, что доходы превышают затраты,
следовательно, экономическая деятельность предприятия является рентабельной.
Внутреннюю норму рентабельности можно рассчитать с помощью коэффициента RIR.
RIR отражает способность проекта приносить прибыль.
Годовую чистую прибыль также можно рассчитать по формуле:
.
Найдем такое значение нормы приведения i, при которой чистая прибыль
станет равной нулю:
при i=10%: lei;
при i=12%: lei;
при i=14%: lei;
при i=16%: lei;
при i=18%: lei;
при i=20%: lei;
при
i=24%: lei;
при
i=25%: lei;
Рисунок 4.4 Диаграмма зависимости VNA от процентной ставки
Диаграмма зависимости годовой чистой прибыли от процентной ставки
приведена на рис.4.4. Как следует из рисунка, RIR=24,5%, а это больше
процентной ставки i, и означает, что деятельность предприятия будет
оставаться прибыльной, пока i не станет равным 24,5%. При i=24,5%
затраты и расходы будут равны между собой, чистая прибыль будет равна 0. При
i>24,5% деятельность предприятия будет убыточной.
Рассчитаем период окупаемости объекта. Период окупаемости - это время,
требуемое для покрытия начальных инвестиций за счет чистого денежного потока,
генерируемого инвестиционным проектом. Для определения периода окупаемости
найдем такое значение DRa, при котором чистая прибыль станет равной нулю
и будет выполняться следующее равенство: lei. Срок окупаемости отражает
только один, но очень важный аспект - насколько быстро окупятся инвестиции.
Суммарная чистая прибыль к каждому году рассчитывается по формуле:
lei.
Чистая прибыль к нулевому году составит:
lei.
lei.
Чистая прибыль к первому году составит:
lei.
lei.
Чистая прибыль ко второму году составит:
lei.
lei.
Чистая прибыль к третьему году составит:
lei.
lei.
Чистая прибыль к четвертому году составит:
lei.
lei
Чистая прибыль к пятому году составит:
lei.
lei.
Чистая прибыль к шестому году составит:
lei.
lei.
Чистая прибыль к седьмому году составит:
lei.
lei.
По результатам расчета можно построить график зависимости чистой прибыли
от времени, рисунок 4.5.
По рисунку 4.5 можно найти точку пересечения графика с осью времени, это
и будет DRa. Таким образом, DRa=4,1 ani, что означает, что
реконструкция мини-ТЭЦ окупится через 4,1 лет. Обязательное условие проекта
состоит в том, что период окупаемости должен быть меньше длительности проекта.
Как видно из расчета, это условие выполняется.
В данной работе проведен сравнительный анализ двух вариантов
теплоэлектроснабжения больницы:
централизованное теплоэлектроснабжение и с применением когенерационной
установки. Был проведен расчет инвестиций и определены годовые затраты
энергоснабжения больницы для двух вариантов. А также был проведен экономический
расчет рентабельности, окупаемости и энергоэффективности реконструкции
Рисунок 4.5 График зависимости VNA от времени
системы энергоснабжения больницы. Проанализировав данные расчета, можно
сделать следующие выводы:
1.Годовые затраты на централизованное теплоэлектроснабжение выше, чем
производственные затраты, связанные с работой мини-ТЭЦ. Суммарные годовые
затраты в первом варианте составляют 13244750 lei, во втором 11513127 lei.
Такая разница в годовых затратах дает возможность не только окупить
затраты, связанные с приобретением и монтажом оборудования для мини-ТЭЦ, но и
принести прибыль впоследствии.
.Определен показатель рентабельности равный 1,15, который показывает
насколько общая прибыль больше затрат.
.Выполнен расчет внутренней доходности, который показал, что предприятие
перестанет приносить прибыль, если процент инфляции станет равным 24,5%, и
станет убыточным, если поднимется выше.
.Определен срок окупаемости объекта, который составил 4,1 an.
4.3 Себестоимость
энергии, произведенной когенерационной установкой
Экономичность и надежность работы мини-ТЭЦ, а также степень использования
установленного оборудования и качество обслуживания и ремонта его оценивается
обобщенным показателем - себестоимостью единицы выработанного тепла и
электроэнергии. Себестоимость выпускаемой продукции является определяющим
показателем хозяйственной деятельности предприятия. Поэтому значение величины и
структуры себестоимости продукции является необходимым условием для
осуществления хозяйственного расчета и снижения себестоимости продукции.
В случае комбинированной выработки тепла и электричества, в расчете
себестоимости энергии возникает вопрос о распределении общих затрат на выработку
того или иного вида энергии. Проблема распределения затрат на выработку
электрической и тепловой энергии является старой и не существует единого
решения. Таким образом, с течением времени были разработаны разные методы,
которые основаны на различных критериях распределения: физический метод,
эксергетический метод, экономический метод и другие.
Рассчитаем себестоимость электрической и тепловой энергии с помощью
метода остаточных затрат. Для этого воспользуемся уравнением:
lei,
где: сW - себестоимость электроэнергии, lei/(kW∙h);
сQ - cебестоимость теплоэнергии, lei/Gcal.
Для того, чтобы решить это уравнение с двумя неизвестными необходимо
иметь, как минимум, еще одно условие. Примем себестоимость электроэнергии
равной 0,9 lei/kW∙h.
Тогда можно вычислить себестоимость тепловой энергии:
lei/Gcal,
lei/Gcal,
Сравнительные графики тарифов на электроэнергию и теплоэнергию
представлены на рис.4.6. и 4.7.
Из расчета видно, что тарифы на элекроэнергию и теплоэнергию в случае
работы мини-ТЭЦ ниже, нежели тарифы, отпускаемые с энергией Termocom и Union
Fenosa.
Как видно из результатов расчета, развитие «малой» когенерации в Республике
Молдова, предусматривающее строительство мини-ТЭЦ на базе газопоршневых
энергоблоков, является экономически выгодным. Помимо низкого тарифа на тепловую
энергию это обеспечивает повышение надежности тепло- и электроснабжения
городов,
Рисунок 4.6 Тариф на электроэнергию, lei/(kW∙h)
Рисунок 4.7 Тариф на теплоэнергию, lei/Gcal
обеспечивает высокую эффективность использования топлива, снижение потерь
электрической энергии на транспортировку и трансформацию. В результате,
обеспечивается комплексное решение задачи повышения энергетической безопасности
Республики Молдова.
5. ОХРАНА ТРУДА И
ОКРУЖАЮЩЕЙ СРЕДЫ
5.1 Расчет распыления
и анализ концентрации вредностей
Вопросы загрязнения атмосферы в последние десятилетия привлекают к себе
большое внимание. Контамитанты причиняют большой вред растительному, животному
миру и человеческой цивилизации. Основным источником загрязнения атмосферы
является горение топлива, а в нашем случае природного газа.
Согласно информации Государственной гидрометеорологической службы, зона,
в которой находится больница, характеризуется следующими концентрациями вредных
веществ:
· Оксид азота NOx - 0,078 mg/m3;
· Оксид углерода СО - 2,9 mg/m3;
· Бензапирена - 0,49∙10-6 mg/m3;
· Пыль - 0,43 mg/m3;
При горении природного газа образуются и выделяются в атмосферу: оксиды
азота, оксиды углерода, а также бензапирена. Список вредных веществ,
выбрасываемых мини-ТЭЦ в воздух атмосферы, класс их опасности и предельно-допустимая
концентрация (ПДК) представлены в таблице 5.1.
Таблица 5.1 - Вредные вещества, выбрасываемые мини-ТЭЦ
|
Название вещества
|
Класс опасности
|
ПДК для
атмосферного воздуха, mg/m3;
|
|
|
Рабочая зона
|
Жилая зона
|
|
|
|
обычная
|
среднедневная
|
|
Оксид азота
|
2
|
5
|
0,085
|
0,04
|
|
Оксид углерода
|
4
|
20
|
5
|
3
|
|
Оксид серы
|
3
|
10
|
0,5
|
0,05
|
|
Бензапирена
|
1
|
0,00015
|
-
|
0,000001
|
Расчет выбросов загрязняющих веществ в атмосферу с дымовыми газами
проводим в соответствии с [21].
Проектируемая мини-ТЭЦ использует в качестве топлива природный газ с
низшей теплотой сгорания =33,6 MJ/m3, расходом топлива В=1,8∙106
m3/an=24,87 g/s =1,226∙106 t/an, а также составом и
характеристикой, представленной в таблице 3.2.
Суммарное количество оксидов азота NOx в пересчете на NO2,
поступающих в атмосферу с отработавшими газами, MNOx вычисляется по
соотношению:
g/s (t/an),
где: сNOx - концентрация оксидов азота в отработавших
газах в пересчете на оксид азота NO2, сNOx=200
mg/m3;
В -
расход топлива в камере сгорания; при определении выбросов в граммах в секунду
В вычисляется в тыс.m3/h, а при определении в тоннах - тыс.m3;
kn - коэффициент перерасчета, при определении выбросов в g/s kn=0,278∙10-3,
а в t/an kn=10-6;
Vсг - объем сухих дымовых газов, m3/kg.топлива,
вычисляемый по формуле:
где: - теоретический объем газов, =10,73 m3/m3
топлива;
- теоретический необходимый объем воздуха, =9,57 m3/m3
топлива;
- коэффициент избытка воздуха в отработавших газах, =1,156;
- теоретический объем водяных паров, =2,16 m3/m3.топлива;
m3/m3 топлива.
Количество оксидов азота при 100%-ной нагрузке:
g/s.
Количество оксидов азота, выбрасываемых в год:
t/an.
Количество оксидов углерода МСО, выбрасываемых в атмосферу с
дымовыми газами, вычисляется по формуле:
g/s (t/an),
где: q4 - потери теплоты от механической неполноты
сгорания топлива, %.
сСО -
выход оксидов углерода при сжигании топлива в эксплуатационном режиме, kg/t или
kg/1000∙m3. Определяется по формуле:
где: q3 - потери теплоты от химической неполноты
сгорания топлива, q3=0,5%;
R -
коэффициент, учитывающий долю потери теплоты вследствие химической неполноты
сгорания топлива, обусловленную содержанием в дымовых газах продуктов неполного
сгорания окиси углерода, для газа принимаем равному 0,5%.
Qir - низшая теплота сгорания газа, kJ/kg,
Выход оксидов углерода при сжигании топлива в эксплуатационном режиме
составит:
kg/t.
Таким образом, количество оксидов углерода МСО,
выбрасываемых в атмосферу с дымовыми газами будет равно:
g/s.
t/an.
Масса выбросов бензапирена рассчитывается по формуле:
g/s (t/an),
где с=0,02∙10-6 g/m3 - концентрация
бензапирена в соответствии с nr.03-2/289 c 8.04.92 Министерства Окружающей
среды.
Vs -
объем сухих дымовых газов при α=1,4, m3/kg:
,
m3/s,
g/s.
g/an.
Расчетные количества выбросов вредных веществ приводятся в таблице 5.3.
Таблица 5.3 - Расчетные количества выбросов
|
Название
|
Расчетные выбросы
|
ПДК, mg/m3
|
|
g/s
|
t/an
|
|
|
Оксид азота NOx
|
0,125
|
3,622
|
0,085
|
|
Оксид углерода CO
|
0,3
|
14,9
|
5
|
|
Бензапирен. Твердое
вещество
|
0,15∙10-7
|
0,44∙10-6
|
10-6
|
Расчет платы за выбросы производится в соответствии с [22] и приведен в
Таблице 5.4.
Таблица 5.4 - Нормативная плата и коэффициент опасности вредных веществ
|
Наименование
|
Коэффициент
опасности
|
Норматив платы,
lei/t.
|
|
Оксид углерода
|
1
|
18
|
|
Диоксид азота
|
25
|
|
|
Бензапирен
|
10
|
|
Расчет платы за загрязнение атмосферного воздуха:
lei,
где: N - нормативная плата за выброс вредных веществ; Ai
- коэффициент опасности вредных веществ; Fri - количество
выбрасываемых вредных веществ.
Таблица 5.5 - Расчет годовой платы за загрязнение
|
Название
|
Fri
|
N∙Ai
|
Pi , lei
|
|
Оксид азота
|
3,622
|
18∙25=450
|
1629,9
|
|
Оксид углерода
|
14,9
|
18∙1=18
|
268,2
|
|
Бензапирен
|
0,44∙10-6
|
18∙10000=180000
|
0,1
|
|
Итого
|
1898,2
|
Расчет платы за выбросы носит оценочный характер, так как плата за
фактические выбросы по существующему положению, как правило, меньше платы за
ПВД. В котельной необходимо организовать мероприятия, направленные на охрану
атмосферного воздуха, такие как оперативный контроль процесса горения топлива,
использование природного газа.
5.2 Охрана труда
Обязанности работника в области охраны здоровья и безопасности труда
согласно должностным инструкциям и трудовому кодексу составляют:
а) соблюдать Инструкцию по охране здоровья и безопасности труда;
в) применять по назначению полученные средства индивидуальной защиты;
с) осуществлять свою
деятельность таким образом, чтобы не подвергать опасности как себя, так и
других работников;) не поднимать, не открывать, не передвигать, не уничтожать
защитные, сигнализационные и предупреждающие приспособления, не препятствовать
применению методов и приемов, уменьшающих или устраняющих действие факторов
риска;
е) ставить в известность
руководителя о любой технической неисправности или иной ситуации, когда не
соблюдаются требования по охране здоровья и безопасности труда;) при
возникновении явной угрозы несчастного случая прервать работу самому и
незамедлительно сообщить об этом начальнику;) информировать руководство о любом
несчастном случае или любом заболевании на рабочем месте;) соблюдать Правила
внутреннего распорядка, не нарушать трудовую дисциплину. На территории станции
и на рабочем месте не употреблять спиртные напитки, наркотические вещества.
Курить только в специально отведенных и оборудованных для курения местах.
Средства индивидуальной
защиты: перчатки, ботинки кожаные, каска защитная, куртка на утепленной основе.
Вредные и опасные
производственные факторы, их свойства и воздействие на организм человека:
· электрические установки напряжением до 1000 V;
· вращающиеся части механизмов и оборудования; средства малой механизации.
Решающая роль в поражающем действии тока принадлежит его силе и
продолжительности действия. При протекании через тело человека переменного тока
8-10 mА в результате непроизвольного сокращения мышц руки пострадавший не может
самостоятельно освободиться от проводника тока - это так называемый
«неотпускающий ток». При силе тока, протекающего через туловище человека,
равной 25-50 mА, возникает мощное сокращение дыхательных мышц. От этого может
полностью прекратиться дыхание через несколько минут, если не разомкнуть
электрическую цепь (отключением электроустановки или освобождением
пострадавшего). Переменный ток силой 50-200 mА и более, проходящий через
грудную клетку, представляет реальную угрозу остановки сердца.
Действие электрического тока на организм, в отличие от других
материальных факторов, носит своеобразный и разносторонний характер. Проходя
через организм, электрический ток производит термическое и электролитическое
действие, являющиеся обычными физико-химическими процессами, присущими как живой,
так и неживой материи. Вместе с тем, электрический ток производит и
биологическое действие, которое является особым, специфическим процессом,
свойственным лишь живой ткани.
Термическое действие тока проявляется в ожогах отдельных участков тела,
нагрева кровеносных сосудов, нервов, крови. Электролитическое действие тока
проявляется в разложении крови и других органических жидкостей, вызывая
значительные нарушения их физико-химических составов. Биологическое действие
проявляется раздражением и возбуждением живых тканей организма, что
сопровождается непроизвольными судорожными сокращениями мышц, в том числе
дыхательных и мышцы сердца. В результате возникают различные нарушения в
организме, в том числе нарушение и даже прекращение деятельности органов кровообращения
и дыхания.
Это многообразие действий электрического тока может привести к двум видам
поражения: электрическим травмам и электрическим ударам.
Электрические травмы представляют собой четко выраженные местные
повреждения тканей организма, вызванные воздействием электрического тока или
электрической дуги. В большинстве случаев электротравмы можно вылечить и
работоспособность пострадавшего восстанавливается полностью или частично. В
отдельных случаях, обычно при тяжелых ожогах, травмы могут привести к гибели
человека. Различают следующие электрические травмы: электрические ожоги,
электрические знаки, металлизация кожи, электроофтальмия, механические
повреждения.
Электрический ожог - самая распространенная электротравма. Ожоги
возникают у большой части (60-65 %) пострадавших от электрического тока, причем
почти треть из них сопровождается другими травмами. Ожоги бывают двух видов:
токовый (или контактный) и дуговой.
Токовый ожог обусловлен прохождением тока непосредственно через тело
человека в результате контакта человека с токоведущей частью и является
следствием преобразования электрической энергии в тепловую. Токовые ожоги
возникают в электроустановках напряжением до 1 kV и являются в большинстве
случаев ожогами I или II степени.
Дуговой ожог обусловлен воздействием на тело человека электрической дуги,
обладающей высокой температурой (>3500 °С) и большим количеством энергии и,
как правило, носит тяжелый характер - ожог III или IV степени. Электрическая
дуга может вызвать обширные ожоги тела, выгорание тканей на большую глубину,
обугливание и бесследное сгорание больших участков тела.
Электроофтальмия - воспаление наружных оболочек глаз, возникающее в
результате воздействия мощного потока ультрафиолетовых лучей, которые энергично
поглощаются клетками организма и вызывают в них химические изменения. Такое
облучение возможно при наличии электрической дуги, которая является источником
интенсивного излучения не только видимого света, но и ультрафиолетовых и
инфракрасных лучей.
Электрический удар - это возбуждение живых тканей организма, проходящим
через него электрическим током, сопровождающееся непроизвольными судорожными
сокращениями мышц. При электрических ударах исход воздействия тока на организм
может быть различным от легкого, едва ощутимого судорожного сокращения мышц
пальцев руки до прекращения работы сердца или легких, то есть до смертельного
поражения.
Механические травмы - это насильственное воздействие на тело человека
машин, механизмов, инструментов и приспособлений (удары, сдавливание). В
результате происходит повреждение - ранение любых областей и органов: головы,
сердца, крупных сосудов, печени, почек, костей. Механические травмы вызывают
острые наружные или внутренние кровотечения. Наружные кровотечения могут быть
артериальными, венозными или смешанными. Симптомы наружного артериального
кровотечения: кровь алая, фонтани-рует из центральной части кровеносного сосуда
пульсирующей струей. Симптомы венозного наружного кровотечения: кровь темная,
вытекает струей из периферической части сосуда.
Наружные кровотечения могут происходить из мелких сосудов, капилляров.
Симптомы: кровотечение из неглубоких ран, ссадин кожи; кровь менее темная, чем
при кровотечении из вен, но не алая; умеренно фонтанирует из центральной части
раны или сочится из поврежденного участка тела.
Внутреннее кровотечение может возникнуть при закрытых травмах головы,
живота, груди. Основные симптомы: головокружение и одышка, прогрессирующая
слабость и вялость, быстрая утомляемость и сонливость, жажда, шум в ушах и потемнение
в глазах. При этом пострадавший беспокоен, черты лица заострены; кожа,
слизистые оболочки бледные, сухие, иногда появляется холодный мелкий пот.
Нередко наблюдается потеря сознания, обморок; дыхание учащенное, поверхностное,
пульс частый, слабый.
Переломы костей. Симптомы: наличие травмы, сильная боль в момент травмы,
невозможность продолжать двигаться, деформация конечности в зоне перелома,
отек.
Ожоги - это воздействие на тело человека высоких или низких температур,
кислот, щелочей, которые вызывают поражение поверхностных и глубоких слоев
кожи, мышц, сухожилий и костей. Ожоги делятся на термические и химические.
Отравления возникают при попадании в организм человека сильно действующих
ядовитых веществ через кожу, пищеварительный тракт, дыхательную систему
человека, и вызывают расстройство в работе организма. Расстройства здоровья
могут быть слабые (слабость, сонливость, головокружение, рвота, возбужденное
состояние) и сильные - до потери сознания и гибели. Симптомы: общая слабость и
головная боль, головокружение и сонливость, безразличие и усиленное
сердцебиение, тошнота и рвота; в тяжелых случаях возможно возбуждение,
нарушение дыхания, расширение зрачков, клиническая смерть.
За нарушение законодательных и нормативных актов по охране здоровья и безопасности
труда работник несет дисциплинарную и материальную ответственность,
установленную действующим законодательством.
Перед началом работы необходимо проверить соответствие спецодежды
выполняемой работе. Перед началом работы необходимо удостовериться в
исправности используемых приборов и обеспечить их доставку на рабочее место.
Рабочее место в цехе следует выбирать вдали от зоны ремонтных работ, с тем,
чтобы исключить травму от падения с высоты посторонних предметов. Проверить
изоляцию электропроводов, розеток, убедиться в герметичности приборов и
заборных шлангов с целью исключения подсоса наружного воздуха. Убедиться в
достаточной освещенности выбранного рабочего места, в случае необходимости
подключить дополнительное освещение. Нельзя работать при плохом самочувствии
или при сильной усталости. На рабочем месте должны находиться только
необходимые приборы, оборудование. Беспорядок на рабочем месте не допустим. При
выполнении работ в цехах с действующим энергетическим оборудованием запрещается
находиться вблизи люков, лазов, около запорной регулирующей арматуры.
Запрещается наступать на оборванные или свешивающиеся провода. В
производственных цехах следует передвигаться только по предназначенным для
этого проходам, площадкам или лестницам.
При возникновении пожара необходимо немедленно сообщить об этом своему
непосредственному руководителю, оперативному персоналу цеха, удалить в
безопасное место людей и по возможности горючие вещества, приступить к тушению
огня имеющимися средствами пожаротушения.
При землетрясении необходимо уйти подальше от стен с остеклением для
предупреждения травмы выбитым стеклом, выйти из-под эстакады и линии
электропередачи на открытое место.
При возникновении аварийной ситуации в цехе или при появлении запаха газа
следует немедленно покинуть рабочее место.
До расследования несчастного случая рабочий обязан сохранить обстановку
такой, какой она была в момент происшествия, если это не угрожает безопасности
работающим.
5.3 Техника
безопасности
Проектирование, строительство, организация эксплуатации, ремонта, наладки
и испытания основного и вспомогательного тепломеханического оборудования,
средств механизации и автоматизации технологических процессов должны
соответствовать действующим СНиП, Правилам взрывопожаробезопасности топливоподач
электростанций, Правилам взрывобезопасности при использовании мазута в
котельных установках, Санитарным нормам проектирования тепловых электрических
станций и тепловых сетей, Санитарным правилам по организации технологических
процессов и санитарно-гигиеническим требованиям к производственному
оборудованию, Правилам пожарной безопасности для энергетических предприятий,
Противопожарным нормам строительного проектирования промышленных предприятий и
населенных мест, правилам Госгортехнадзора, требованиям системы стандартов
безопасности труда, Правилам технической эксплуатации электрических станций и
сетей.
Лица, принимаемые на работу по обслуживанию тепломеханического
оборудования, должны пройти предварительный медицинский осмотр и, в дальнейшем,
проходить его периодически в оговоренные сроки. У лиц, обслуживающих
оборудование основных цехов электростанций и тепловых сетей, должна быть
сделана об этом запись в удостоверении о проверке знаний.
Весь персонал должен быть обеспечен по действующим нормам спецодеждой,
спецобувью и индивидуальными средствами защиты, в соответствии с характером
выполняемых работ и обязан пользоваться ими во время работы. Персонал должен
работать в спецодежде, застегнутой на все пуговицы. На одежде не должно быть
развивающихся частей, которые могут быть захвачены движущимися частями
механизмов. Засучивать рукава спецодежды и подворачивать голенища сапог
запрещается. Весь производственный персонал должен быть практически обучен
приемам освобождения человека, попавшего под напряжение, от действия
электрического тока и оказания ему доврачебной помощи.
Уровень освещенности должен соответствовать СНиП. Для освещения
помещений, в которые не исключено проникновение горючего газа, должна
применяться взрывозащищенная осветительная арматура. В производственных
помещениях должны быть выполнены аварийное освещение и сеть освещения на 12 V.
Уровень шума на рабочих местах не должен превышать допустимых значений.
Системы вентиляции, кондиционирования воздуха и воздушного отопления должны
соответствовать ГОСТ. В организациях, на предприятиях должна проводиться
аттестация рабочих по условиям труда.
Концентрация горючего газа в помещении не должна превышать 1/5 нижнего
предела его воспламеняемости. Должен быть составлен список всех газоопасных
мест, помещений с вредными веществами, утверждаемый главным инженером
предприятия. У входа в эти помещения должны быть вывешены знаки безопасности,
предупреждающие о наличии вредных веществ и об опасности пожара и взрыва.
На территории и в помещениях должны быть необходимые средства
пожаротушения, согласно Правилам пожарной безопасности. Курение на территории и
в производственных помещениях разрешается только в специально отведенных
местах. В производственных помещениях должны быть аптечки, укомплектованные
перевязочным материалом и медикаментами. Аптечки должны содержаться в чистоте и
порядке, а запас материалов и медикаментов - систематически пополняться. В
аптечке должен быть список необходимых материалов и медикаментов и указания по
их применению. В производственных помещениях должны быть вывешены плакаты,
наглядно иллюстрирующие безопасные методы работы и правила оказания доврачебной
помощи.
Все горячие части оборудования, трубопроводы, баки и другие элементы,
прикосновение к которым может вызвать ожоги, должны иметь тепловую изоляцию.
Температура на поверхности изоляции при температуре окружающего воздуха 25 °С должна быть не более 45 °С. Окраска, условные обозначения,
размеры букв и расположение надписей должны соответствовать Правилам устройства
и безопасной эксплуатации трубопроводов пара и горячей воды и ГОСТ.
Трубопроводы агрессивных, легковоспламеняющихся, горючих, взрывоопасных
или вредных веществ должны быть герметичными. В местах возможных утечек (краны,
вентили, фланцевые соединения) должны быть установлены защитные кожухи, а при
необходимости - специальные устройства со сливом из них продуктов утечек в
безопасное место. Элементы оборудования, арматура и приборы, требующие
периодического осмотра, необходимо располагать в удобных местах.
Элементы оборудования, расположенные на высоте h > 1,5 m от
уровня пола, следует обслуживать со стационарных площадок с ограждениями и
лестницами. Лестницы и площадки должны быть ограждены перилами высотой ≥ 1,0
m с бортовым элементом по низу перил высотой ≥ 0,14 m в соответствии с
требованиями ГОСТ. Расстояние от уровня площадки до верхнего перекрытия должно
быть ≥ 2 m.
Все пусковые устройства и арматура должны быть пронумерованы и иметь
надписи в соответствии с технологической схемой. На штурвалах задвижек,
вентилей и шиберов должно быть указано направление вращения при открывании или
закрывании их.
Движущиеся части производственного оборудования, к которым возможен
доступ работающих, должны иметь механические защитные ограждения. Защитные
ограждения должны быть откидные (на петлях, шарнирах) или съемные,
изготовленные из отдельных секций. Для удобства обслуживания защищенных частей
машин и механизмов в ограждениях должны быть предусмотрены дверцы и крышки,
которые должны быть снабжены приспособлениями для надежного удержания их в
закрытом (рабочем) положении и в случае необходимости сблокированы с приводом
машин и механизмов для их отключения при снятии (открытии) ограждения.
Запрещаются пуск и кратковременная работа механизмов или устройств при
отсутствии или неисправном состоянии ограждающих устройств. Запрещается
производить уборку вблизи механизмов без предохранительных ограждений или с
плохо закрепленными ограждениями. Запрещается чистить, обтирать и смазывать
вращающиеся или движущиеся части механизмов, а также перелезать через
ограждения или просовывать руки за них для смазки и уборки. Запрещается при
обтирке наружной поверхности работающих механизмов наматывать на руку или
пальцы обтирочный материал.
Запрещается останавливать вручную вращающиеся и движущиеся механизмы.
Прежде чем входить в газоопасное помещение, необходимо произвести анализ
воздушной среды на содержание газа в нем. Наличие газа должно определяться с
помощью газоанализатора взрывозащищенного типа. При обнаружении загазованности
помещения входить в него можно только после вентиляции и повторной проверки
воздуха в нем на отсутствие газа и достаточность кислорода (≥20 % по
объему). Если в результате вентиляции удалить газ не удается, то входить и
работать в газоопасном помещении допускается только в шланговом противогазе.
При проведении газоопасных работ должны соблюдаться следующие правила:
- в качестве
переносного источника света должны использоваться только светильники
взрывозащищенного исполнения. Включение и выключение светильников в газоопасных
местах, а также использование открытого огня запрещаются;
- инструмент
должен быть из цветного металла, исключающего возможность искрообразования.
Допускается применение инструмента из черного металла, при этом его рабочая
часть должна обильно смазываться солидолом или другой смазкой;
- использование
электрифицированных инструментов, а также приспособлений, дающих искрение,
запрещается;
- обувь персонала
должна быть без стальных подковок и гвоздей, в противном случае необходимо
надевать галоши.
При возникновении пожара необходимо вызвать пожарную охрану, удалить в
безопасное место людей и, по возможности, горючие вещества, приступить к
тушению огня средствами пожаротушения, соблюдая правила техники безопасности, и
поставить в известность начальника смены (диспетчера) предприятия, начальника
цеха и охрану предприятия. При опасности возникновения несчастного случая
персонал, находящийся вблизи, должен принять меры по его предупреждению, а при
несчастном случае оказать также доврачебную помощь пострадавшему, сохранив, по
возможности, обстановку на месте происшествия. О случившемся должно быть
сообщено старшему дежурному (руководителю).
Все газоопасные подземные сооружения должны быть помечены на
технологических схемах и маршрутных картах. Газоопасные подземные сооружения
должны иметь специальную окраску люков (рекомендуется вторую крышку люка или
его цилиндрическую часть окрашивать в желтый цвет).
ВЫВОДЫ
В результате проведенной работы были проведены рассчеты тепловых нагрузок
на отопление, горячее водоснабжение и вентиляцию всех зданий комплекса Больницы
скорой медицинской помощи по укрупненным показателям и построен график тепловых
нагрузок. Суммарная тепловая нагрузка составляет QΣ = 1,77 MW.
Более детально рассчитаны системы отопления и вентиляции в операционном
блоке, подобраны отопительные приборы, трубы и регулирующие клапаны Danfoss
RTD-G для регулирования температуры воздуха в помещении. Для приточно-вытяжной
вентиляции были определены необходимые воздухообмены и выполнен их проектный
расчет.
Кондиционирование воздуха в операционных кабинетах осуществляется с
помощью теплового насоса. В зимнее время приточный воздух будет нагреваться за
счет вытяжного, а в летнее, наоборот, охлаждаться. Для эксплуатации теплового
насоса был проведен сравнительный анализ хладоносителей, проанализированы и
рассчитаны основные характеристики хладагентов: R22, R407C, R134a, R717, R406A,
R410A. В результате сравнения технических, эксплуатационных, экологических и
санитарных характеристик было отдано предпочтение R407C.
По тепловым и электрическим нагрузкам были выбраны две когенерационные
установки одинаковой мощности TEDOM Quanto C770, которые можно установить в
бывшем здании котельной. Был произведен расчет процесса горения для
используемого природного газа и рассчитаны КПД установок.
Для теплоснабжения комплекса больницы была спроектирована тепловая сеть,
проведены тепловые и гидравлические расчеты. Проанализировав преимущества и
недостатки изоляционных материалов, был сделан выбор в пользу пенополиуретана
(ППУ). По результатам гидравлического расчета, были выбраны диаметры труб и
водяной подающий насос 1К100-65-200 Ливгидромаш. Для тепловой сети была
рассчитана тепловая изоляция сети и её эффективность . Расчет тепловой изоляции проводился
по найденным ранее тепловым потерям неизолированной и изолированной тепловой
сети, соответственно равным kW. kW.
В результате экономического расчета был сделан вывод, что реконструкция
мини-ТЭЦ является не только окупаемой, но и прибыльной. В ходе работы были
определены:
- годовая чистая прибыль lei;
- показатель рентабельности равен  ;
- внутренняя норма рентабельности RIR=24,5%;
- период окупаемости Dra=4,1 an.
Для работы мини-ТЭЦ были рассчитаны новые тарифы на электричество и
тепло, которые значительно ниже тех, по которым сейчас рассчитывается больница:
тариф на тепло составил lei/Gcal и на электричество - сW =0,9
lei/(kW∙h). Существующие на сегодняшний день тарифы составляют: на тепло lei/Gcal, на электроэнергию - сW
=1,3 lei/(kW∙h).
Также были рассчитаны объемы выбросов вредных веществ в атмосферу и
годовую плату за них, в размере 1898,2 lei/an.
Приведены основные правила техники безопасности для работников, которые
будут обслуживать мини-ТЭЦ и тепловую сеть. Были также рассмотрены принципы
охраны труда, необходмые для эксплуатирования теплового и электрического
оборудования.
СПИСОК ИСТОЧНИКОВ ИНФОРМАЦИИ
1. СанПиН 2.1.3.1375-03 Гигиенические требования к
размещению, устройству, оборудованию и эксплуатации больниц, родильных домов и
других лечебных стационаров.
. Справочник проектировщика. Внутренние санитарно-технические
устройства. Часть 1. Отопление, водопровод, канализация. М., Стройиздат, 1976,
327c.
. СНиП 2.04.05-91* Отопление, вентиляция и кондиционирование
воздуха.
. СНиП 23-01-99* Строительная климатология.
. Техническое описание. Радиаторные терморегуляторы RTD фирмы
Danfoss.
. Р. В. Щекин, Справочник по теплоснабжению и вентиляции. Том
1,2. Киев, Будiвельник, 1976, 352c;
. Рей Д., Макмайкл Д. Тепловые насосы. Энергоиздат, 1982,
277c.
. Панкратов Г.П. Сборник задач по теплотехнике, 112c.
. Ривкин С.Л., Александров А.А. Таблицы теплофизических
свойств воды и водяного пара. М. Энергия, 1980, 160c.
. Томаров Г.В., Рабенко В.С., Буданов В.А. Мини-ТЭЦ на основе
когенерационных технологий, Вестник ИГЭУ, 2008.
. Технические характеристики газового двигателя внутреннего
сгорания G 3512, фирмы Caterpillar, USA.
. Газовые двигатели G3600-G3300. Руководство по выбору,
монтажу и эксплуатации.
. Дьяченко Н.Х. Теория двигателей внутреннего сгорания,
Ленинград, 1974, 343c.
. Справочника проектировщика. Проектирование тепловых сетей.
Под редакцией инж.А.А.Николаева, М., 1965, 112c.
. СНиП 41-02-2003. Тепловые сети.
. Каталог насосов для водоснабжения, теплоэнергетики,
сельского хозяйства, жилищно-комунального хозяйства, пищевых и химических
производств. Ливгидромаш.
. Справочник теплотехника предприятий черной металлургии. Под
редакцией инж.И.Г.Тихомирова, М., 1954, 639c.
. Методические указания по определению тепловых потерь в
водяных и паровых тепловых сетях, М., 1985, 84c.
. E.Я.Соколов. Теплофикация и тепловые сети, М., Издательство
МЭИ, 2001, 328c.
20. V.Arion, V.Apreutesii, Economia Energeticii,
Note de curs, Editura U.T.M, Chişinău 2006, 138c.
21. Методика определения валовых выбросов загрязняющих
веществ в атмосферу от котельных установок, РД 34.02.305-98.
. Закон о плате за загрязнение окружающей среды №1540 от
25.02.98.
. Кобевник В.Ф. Охрана труда, К., Выща школа, 1990, 148c.
.Правила техники безопасности при эксплуатации
тепломеханического оборудования электростанций и тепловых сетей. РД
34.03.201-97
Похожие работы на - Проектирование мини ТЭЦ для больницы скорой помощи
|