АЭС с реакторами на быстрых нейтронах, технологические схемы

  • Вид работы:
    Доклад
  • Предмет:
    Физика
  • Язык:
    Русский
    ,
    Формат файла:
    MS Word
    116,02 Кб
  • Опубликовано:
    2012-10-08
Вы можете узнать стоимость помощи в написании студенческой работы.
Помощь в написании работы, которую точно примут!

АЭС с реакторами на быстрых нейтронах, технологические схемы













Доклад

на тему:

АЭС с реакторами на быстрых нейтронах, технологические схемы

Содержание

Введение

. Атомные электрические станции

. Объем ремонтов и предмонтажной ревизии электродвигателей

Литература

Введение

В последнее время Министерством по атомной энергии Российской Федерации усиленно проталкиваются ядерные реакторы на быстрых нейтронах, которые как утверждает министерство являются самыми перспективными.

В соответствии со стратегией развития атомной энергетики России до 2030 года и на период до 2050 года представленных Минатомом РФ в материалах к заседанию Правительства Российской Федерации (План заседания Правительства Российской Федерации и его Президиума на 2-й квартал 2000 года, 25 мая 2000 г., П. 2) указывается, что необходимо “…создание технологической базы для крупномасштабной атомной энергетики на быстрых реакторах естественной безопасности без ограничений по топливным ресурсам…”. Кроме этого, “…основное направление утилизации избыточного оружейного плутония, как и плутония из облучённого ядерного топлива, состоит в использовании смешанного уран-плутониевого топлива быстрых реакторов, которые составят основу будущей крупномасштабной атомной энергетики…”.

На основании вышеизложенного, авторы настоящего доклада при подготовке материалов ставили себе следующие задачи:

·              представить открытую и достоверную информацию о конструкции, эксплуатации и безопасности единственного в России быстрого реактора БН-600 работающего на Белоярской АЭС;

·              представить информацию соответствия энергоблока № 3 Белоярской АЭС требованиям нормативных документов по безопасности в атомной энергетике (“Общих положений обеспечения безопасности атомных станций (ОПБ-88/97”);

·              рассмотреть возможное полномасштабное использование оружейного плутония в быстрых реакторах (МОХ-топливо), в том числе некоторые вопросы его экономики;

·              рассмотреть вопросы связанные с нераспространением ядерных материалов;

·              рассмотреть некоторые вопросы безопасности проекта ядерного реактора БРЕСТ-300;

·              рассмотреть вопросы экономики строящегося IV энергоблока БН-800 Белоярской АЭС.

Авторы доклада выражают свою признательность организациям, оказавшим финансовую помощь в работе над докладом, и в том числе:

·              программе по ядерной и радиационной безопасности Международного Социально-экологического союза. Руководитель - Е.Крысанов;

·              группе “ЭКОЗАЩИТА”. Руководитель - В.Сливяк

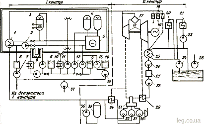
1. Атомные электрические станции

Атомные электрические станции (АЭС) могут быть конденсационными, теплофикационными (АТЭЦ), а также атомными станциями теплоснабжения (ACT) и атомными станциями промышленного теплоснабжения (ACПT). Атомные станции сооружаются по блочному принципу как в тепловой, так и в электрической части. Ядерные реакторы АЭС классифицируются по различным признакам. По уровню энергии нейтронов реакторы разделяются на два основных класса: тепловые (на тепловых нейтронах) и быстрые (на быстрых нейтронах). По виду замедлителя нейтронов реакторы бывают водными, тяжеловодными, графитовыми, а по виду теплоносителя - водными, тяжеловодными, газовыми, жидко металлическими. Водоохлаждаемые реакторы классифицируются также по конструктивному исполнению: корпусные и канальные.

С точки зрения организации ремонта оборудования наибольшее значение для АЭС имеет классификация по числу контуров. Число контуров выбирают с учетом требований обеспечения безопасной работы блока при всех возможных аварийных ситуациях. Увеличение числа контуров связано с появлением дополнительных потерь в цикле и соответственно уменьшением КПД АЭС.В системе любой АЭС различают теплоноситель и рабочее тело. Рабочим телом, т.е. средой, совершающей работу, преобразуя тепловую энергию в механическую, является водяной пар. Назначение теплоносителя на АЭС - отводить теплоту, выделяющуюся в реакторе. Если контуры теплоносителя и рабочего тела не разделены, АЭС называют одноконтурной (рис. 1).

Рис.1.Тепловая схема АЭС: а - одноконтурная; б - двухконтурная; в - трехконтурная; 1 - реактор; 2 - турбина; 3- турбогенератор; 4- конденсационная установка; 5- конденсатный насос; б - система регенеративного подогрева питательной воды; 7 - питательный насос; 8 - парогенератор; 9 - циркуляционный насос контура реактора; 10 - циркуляционный насос промежуточного контура

В одноконтурных схемах все оборудование работает в радиационно-активных условиях, что осложняет его ремонт. По одноконтурной схеме работают АЭС с реакторами типа РБМК-1000 и РБМК-1500. Если контуры теплоносителя и рабочего тела разделены, то АЭС называют двухконтурной. Соответственно контур теплоносителя называют первым, а контур рабочего тела - вторым. В таких схемах реактор охлаждается теплоносителем, прокачиваемым через него, и парогенератор - главным циркуляционным насосом. Образованный таким образом контур теплоносителя является радиоактивным, но он включает в себя не все оборудование станции, а лишь его часть. Второй контур включает оборудование, которое работает при отсутствии радиационной активности - это упрощает ремонт оборудования. На двухконтурной станции обязателен парогенератор, который разделяет первый и второй контуры. По двухконтурной схеме работают АЭС с реакторами типа ВВЭР-440 и ВВЭР-1000. Существуют теплоносители, интенсивно взаимодействующие с паром и водой. Это может создать опасность выброса радиоактивных веществ в обслуживаемые помещения. Таким теплоносителем является, например, жидкий натрий. Поэтому создают дополнительный (промежуточный) контур, для того чтобы даже в аварийных режимах избежать контакта радиоактивного натрия с водой или водяным паром. Такие АЭС называют трехконтурными. По трехкотурной схеме работают АЭС с реакторами типа БН-350 и БН-600.В настоящее время на АЭС в основном установлены энергоблоки мощностью 350 - 1500 МВт с реакторами типа ВВЭР-440, ВВЭР-1000, РБМК-1000, РБМК-1500, БН-350 и БН-600. Основные характеристики реакторов приведены в табл. 1.

Таблица 1. Основные характеристики реакторов АЭС

Параметр

Тип реактора


Водо-водяные

Канальные водо-графитовые

На быстрых нейтронах


ВВЭР-440

ВВЭР-1000

РБМК-1000

РБМК-1500

БН-350 БН-600

Тепловая мощность реактора, МВт

1375

3000

3200

-

1000 1430

Электрическая мощность, МВт

440

1000

1000

1500

350 600

Давление в корпусе реактора, МПа

12,5

16

-

-

-

Давление в барабанах-сепараторах или в парогенераторах, МПа



7

7


Расход воды, циркулирующей в реакторе, м3/ч

39000

76000

37500

29000

_

Загрузка урана, т

42

66

180

-

Кампания реактора, ч

7000

7000

-

-

_

Размер активной зоны, м: диаметр высота

2,88 2,5

3,12 3,5

11,8 7,0

11,8 7

1,5 2,05 1,0 0,75

Топливные кассеты: число кассет число твэлов в кассете

349 126

151331

-

-

- -


Атомные электростанции, где установлены реакторы: ВВЭР-440 - Ровенская и др.; ВВЭР-1000 - Запорожская, Балаковская, Нововоронежская, Калининская, Южно-Украинская и др.; РБМК-1000 - Ленинградская, Чернобыльская, Курская, Смоленская и др.; РБМК-1500 - Игналинская; БН-350 - Шевченковская;БН-600 - Белоярская.

Водо-водяной энергетический реактор (ВВЭР) - реактор корпусного типа. Замедлитель и теплоноситель - вода под давлением. Рабочее тело на АЭС с реакторами ВВЭР - водяной пар. Реактор большой мощности кипящий (РБМК) -это канальный реактор, замедлителем в котором служит графит, а теплоносителем - вода и пароводяная смесь. У реакторов на быстрых нейтронах теплоносителем первого и второго контуров является натрий, тем самым исключается возможность контакта радиоактивного металла с водой.

Рис.2 Упрощенная технологическая схема АЭС с водо-водяным энергетическим реактором: 1 - парогенератор; 2 - главный циркуляционный насос (ГЦН); 3 - компенсатор объема; 4 - гидроаккумулятор системы аварийного охлаждения; 5 - реактор; 6 - установка спецводоочистки; 7 - насос нормальней подпитки и борного регулирования; 8 - теплообменник и насос охлаждения бассейна выдержки тепловыделяющих элементов (твэлов); 9 - баки аварийного запаса борного раствора системы САОЗ нормальной и повышенной концентрации; 10 - теплообменник расхолаживания реактора; 11 - спринклерные насосы; 12 - насосы аварийного расхолаживания низкого и высокого давления; 13, 15 - аварийный и рабочий насосы подкачки борного концентрата; 14 - бак борного концентрата; 16 - паровая турбина; 17 - сепаратор-пароперегреватель; 18 - быстродействующие редукционные установки (БРУ) сброса пара; 19 - генератор; 20 - маслоохладитель; 21, 22 - газоохладитель и его насос; 23 - насос технической воды; 24 - циркуляционный насос турбины; 25 - конденсатор; 26, 28 - конденсатные насосы первой и второй ступеней; 27- конденсатоочистка; 29 - подогреватель низкого давления; 30 - питательный турбонасос; 31 - пескорезервный питательный электронасос; 32 - насос расхолаживания; 33 - деаэратор; 34 - подогреватель высокого давления; 35 - бак запаса питательной воды; 36 - аварийный питательный насос; 37 - насосы слива теплоносителя I контура

На рис. 2 приведена принципиальная технологическая схема АЭС с ВВЭР. Тепловая энергия из активной зоны реактора 5 в парогенератор 1 переносится водой, циркулирующей под давлением, созданным ГЦН 2. Реактор ВВЭР-1000 имеет четыре главных циркуляционных контура (на рис. 2 условно показан один контур) и столько же ГЦН.

Для поддержания определенного давления пара над уровнем воды в реакторном контуре установлен паровой компенсатор объема 3 с электронагревом, который обеспечивает испарение воды в компенсаторе объема.

Безопасность АЭС обеспечивают системы нормальной эксплуатации, локализующие системы и система аварийного охлаждения активной зоны реактора (САОЗ). Локализующая система и САОЗ должны обеспечить нераспространение радиоактивности вне герметичных помещений АЭС при всех нормальных и аварийных режимах. Аварийное охлаждение реактора обеспечивается тремя независимыми системами. Одна из таких систем состоит из баков аварийного запаса борного раствора 9, теплообменника расхолаживания 10, спринклерного насоса 11, насосов аварийного расхолаживания низкого и высокого давления 12. В случае разгерметизации реакторного контура и небольшой течи включаются насосы 12, подающие борированный раствор в контур. При максимальной проектной аварии (МПА) - разрыве главного циркуляцонного контура и падении давления в реакторе в объем над активной зоной и под нее подается вода из гидроаккумулирующих емкостей 4. Это должно предотвратить закипание воды в реакторе. Одновременно борированная вода подается в спринклерные установки и в реакторный контур. В струях воды спринклерной установки пар конденсируется и предотвращается повышение давления в герметичной оболочке. Стекающая в приямки вода охлаждается в теплообменниках 10 и вторично закачивается в контур и в спринклерные установки до полного охлаждения реактора. Подпитка первого контура при нормальном режиме осуществляется насосами 7 из деаэратора первого контура. При малых расходах борсодержащая вода подается насосами 13 и 15.

Для охлаждения воды в бассейне перегрузки и выдержки тепловыделяющих элементов (твэлов) имеется теплообменник и насос 8. Насосы 37 необходимы для обеспечения циркуляции охлаждающей жидкости через теплообменник и спецводоочистку.

При помощи системы управления и защиты реактора (СУЗ) осуществляется пуск и останов реактора, вывод и автоматическое поддержание мощности и выравнивание полей энерговыделения по объему активной зоны. Управление и защита реактора осуществляются перемещением в активной зоне реактора поглотителей нейтронов при помощи органов управления. Технологическая схема второго нерадиоактивного контура АЭС во многом аналогична схеме КЭС.

Конструктивно реакторное отделение с реактором ВВЭР-1000 состоит из герметичной части - оболочки и негерметичной - обстройки. В герметичной части расположено основное оборудование: реактор, парогенератор, ГЦН, компенсатор объема, главные циркуляционные трубопроводы, емкости САОЗ и др. Для обеспечения необходимой степени безопасности оборудование и коммуникации с радиоактивным теплоносителем высокого давления, который при разуплотнении контура дает выход радиоактивных осколков деления наружу, заключены в герметичную оболочку. Оболочка задерживает радиоактивные продукты аварии внутри помещения без ухудшения сверхдопустимого предела радиационной обстановки снаружи оболочки реактора.

В основу компоновки энергоблоков АЭС с реакторами ВВЭР-1000 положен принцип модульной компоновки, т.е. в каждом энергоблоке предусмотрены все системы, обеспечивающие радиационную и ядерную безопасность энергоблока, а также аварийный останов, расхолаживание, отвод остаточных тепловыделений и комплекс послеаварийных мероприятий, независимо от режима работы остальных энергоблоков. Общестанционные системы, необходимые для обеспечения работы энергоблоков в режимах нормальной эксплуатации, выделены в отдельные сооружения АЭС. Герметичная часть имеет цилиндрическую форму и состоит из двух объемов - верхнего и нижнего, которые соединены по воздуху. Верхняя часть перекрыта сферическим куполом. В верхней части оболочки установлено оборудование реакторной установки, системы очистки теплоносителя первого контура, транспортно-технологическое оборудование и вентиляционные системы. Нижняя цилиндрическая часть оболочки соосна с верхним цилиндром и опирается на фундаментную плиту реакторного отделения. В этой части смонтированы вентиляционные камеры трубопроводов системы аварийного расхолаживания реактора, системы охлаждения шахты реактора и др. Негерметичная часть реакторного отделения в плане имеет форму квадрата, который охватывает окружность оболочки. В помещениях смонтированы блочные технологические системы, которые по выполняемому функциональному назначению технологических процессов должны располагаться в зоне строгого режима. Реакторное отделение является зоной строгого режима. В помещениях реакторного отделения возможно воздействие на персонал внешнего 0-„ и-, 7-излучений, загрязнение воздушной среды радиоактивными газами и аэрозолями, загрязнение поверхности строительных конструкций и оборудования радионуклидами или радиоактивными веществами. На АЭС с реакторами ВВЭР-1000 к помещениям зоны свободного режима относятся: машинный зал, где установлена турбина К-1030- 60/1500 или К-1000-60/1500 и турбогенератор ТВВ-1000-4УЗ, приточный 42 вентиляционный центр, блочные щиты управления и другое оборудование, т.е. помещения, в которых персонал не занят непосредственно на работах с источниками ионизирующих излучений. В зоне свободного режима практически исключается воздействие на персонал ионизирующего излучения. При оценке уровня радиации в помещениях АЭС основным фактором радиационного воздействия является поток ионизирующих излучений, проникающих за биологическую защиту, в основном поток 7-излучения. Во всех зонах АЭС системы вентиляции обеспечивают допустимые концентрации радиоактивных веществ во вдыхаемом воздухе. Система технического обслуживания и ремонта электродвигателей предусматривает периодическое выполнение комплекса работ, направленных на обеспечение исправного состояния электродвигателей и их надежную и экономическую эксплуатацию. По ГОСТ 18322-78* плановый ремонт подразделяется на капитальный (К), средний (С) и текущий (Т) ремонты. Текущий ремонт - это ремонт, выполняемый для обеспечения или восстановления работоспособности электродвигателя и состоящий в замене или восстановлении отдельных частей. Под средним подразумевают ремонт, выполняемый для восстановления исправности и частичного ресурса электродвигателей с заменой или восстановлением составных частей ограниченной номенклатуры и контролем технического состояния составных частей, выполняемым в объеме, установленном в нормативно-технической документации. Капитальный ремонт - это ремонт, выполняемый для восстановления исправности и полного или близкого к полному восстановлению ресурса электродвигателя с заменой или восстановлением любых его деталей и узлов. На АЭС должен производиться планово-предупредительный ремонт (ППР) оборудования.

На энергоблоках АЭС, конструкция которых требует останова на перегрузку топлива, ремонт электродвигателей приурочивают к этому останову. Нормы продолжительности ремонта оборудования АЭС представлены в табл. 1. В эти сроки должны быть выполнены все ремонты электродвигателей, а также испытания, измерения, наладка, опробование на холостом ходу и с механизмом. Обычно капитальный ремонт электродвигателей производится одновременно с ремонтом вспомогательного оборудования (насоса или вентилятора). Совмещение сроков проведения ремонтов электродвигателей с механизмами целесообразно по условиям снижения трудозатрат на работы, связанные с центровкой, пробным опробованием после окончания ремонта, подготовкой рабочего места оперативным персоналом и т.п. Первый после монтажа капитальный ремонт электродвигателей с выводом ротора выполняется через 12 мес работы.

Таблица 2. Нормы продолжительности ремонта оборудования АЭС

Тип реактора

Продолжительность ремонта, календарные сут. капитального среднего текущего

РБМК-1500

80

40

10»

РБМК-1000




ВВЭР-1000

70

37

10*

ВВЭР-440, ВВЭР-365, ВВЭР-210

55

30

6**


В год проведения среднего ремонта продолжительность ремонта составляет 15 сут. В год проведения среднего ремонта продолжительность ремонта составляет 9 сут.

Таблица 3. Структура ремонтных циклов реакторов АЭС

Тип реактора

Вид и суммарная продолжительность ремонта, календарные сут.


1-й год

2-й год

3-й год

4-й год

5-й год

РБМК-1500

К-Т, 90

С-Т, 55

С-Т, 55

С-Т, 55

К-Т, 90

РБМК-1000

К-Т, 90

С-Т, 55

С-Т, 55

С-Т, 55

К-Т, 90

ВВЭР-1000

К-Т, 80

С-Т, 52

С-Т, 52

К-Т, 80

ВВЭР-440

К-Т, 61

С-Т, 39

С-Т, 39

С-Т, 39

К-Т, 61

ВВЭР-210, ВВЭР-365

К-Т, 61

С-Т, 39

С-Т, 39

С-Т, 39

К -Г, 61


Периодичность текущего ремонта электродвигателей определяется в основном сроками замены турбинного масла и консистентной смазки в подшипниках. При планировании сроков капитальных, средних и текущих ремонтов учитывается техническое состояние электродвигателей, устанавливаемое в процессе эксплуатации (нагрев активных частей, вибрация, состояние подшипниковых узлов, степень загрязненности воздухоохладителей и т.п.). Ремонт электродвигателей выполняют на основании годовых и месячных графиков ремонта, увязав с графиком ремонта основного оборудования в соответствии со структурой ремонтных циклов реакторов АЭС, определенных по табл. 2. Эти графики согласовываются с подрядными организациями и утверждаются главным инженером АЭС. Для уменьшения единовременного количества ремонтного персонала в период останова энергоблока в ремонт необходимо планировать мероприятия, снижающие радиационное воздействие на ремонтный персонал. реактор энергоблок энергетика плутоний

 

2. Объем ремонтов и предмонтажной ревизии электродвигателей


До вывода в ремонт и в период капитального ремонта электродвигателей выполняют следующие работы: профилактические испытания и измерения, проверку зазоров в уплотнениях и воздушных зазоров между ротором и статором; проверку зазоров в подшипниках и натягов крышки подшипника на вкладыш ( для подшипников скольжения); проверку осевого разбега ротора (для подшипников скольжения); замер температуры обмотки статора, воздуха в системе вентиляции, охлаждающей воды воздухоохладителя, опорных подшипников и подпятника, турбинного масла; определение величины слива масла из подшипников скольжения; проверку центровки роторов электродвигателя и механизма; замер сопротивления подстуловой изоляции и маслопроводов; полную разборку электродвигателя; вывод ротора; осмотр и чистку всех деталей и узлов; проверку плотности прессовки активной стали; осмотр сварных швов и деталей крепления; проверку крепления обмотки статора в пазовой и лобовой частях; проверку лобовых частей обмотки статора на отсутствие натиров изоляции и проседания корзины; замену уплотняющих прокладок воздухоохладителей (при необходимости) ;чистку и гидравлические испытания воздухоохладителей; проверку крепления соединительных и выводных шин, осмотр внешнего состояния изоляции;испытание активной стали статора на нагрев и потери (при необходимости) ; осмотр коробки выводов; проверку плотности установки стержней ротора; проверку крепления сердечника ротора; осмотр вентиляторов и бандажных колец ротора с дефектоскопией; проверку крепления балансировочных грузов; ремонт подшипниковых узлов; сборку электродвигателя; измерения и испытания после ремонта; пуск и сдачу электродвигателя под нагрузкой. Во время текущего ремонта электродвигателя выполняют следующие работы:чистку и продувку сухим сжатым воздухом; осмотр, замер зазоров и замену смазки в подшипниках; проверку воздушных зазоров между статором и ротором; осмотр и проверку коробки выводов; замер сопротивления изоляции обмотки статора. Объем текущего ремонта уточняется в зависимости от технического состояния электродвигателя.

Объем предмонтажной ревизии зависит от конструкции электродвигателей, способа поставки (в разобранном или собранном виде), технического состояния, которое зависит во многом от соблюдения правил транспортировки и хранения и др. В объем предмонтажной ревизии входят следующие работы: внешний осмотр и устранение обнаруженных дефектов; проверка комплектности и консервации электродвигателей; измерения и испытания, характеризующие состояние изоляции обмотки статора;

проверка состояния подшипниковых узлов и подпятника с необходимыми замерами зазоров, натягов, наличия смазки, отсутствия течей из картеров по указательным стеклам; проверка подстуловой изоляции; проверка воздушных зазоров между статором и ротором; проверка состояния коробки выводов, выводимых концов, опорных изоляторов; проверка состояния вентиляторов наружного обдува; проверка вращения ротора и отсутствие задевания ротора за статор и за уплотнения. Качество выполняемых ремонтных работ является одним из основных показателей проведения ремонта. Контроль качества является неотъемлемой частью технологического процесса. Объективными показателями качества являются измерения и испытания (электрические, тепловые и механические), но не меньшее значение имеют также органолептические методы контроля, например визуальный осмотр, который в ряде случаев является основным или даже единственным критерием определения качества. Согласно "Правилам организации технического обслуживания и ремонта оборудования, зданий и сооружений электростанций и сетей" РДПр 34-38-030-84, качество выполненных ремонтных работ может быть определено оценками: отлично, хорошо, удовлетворительно и неудовлетворительно. Оценка качества отремонтированного электродвигателя устанавливается с учетом выполнения основных и дополнительных требований, которые приведены в РДПр 34-38-030-84.

После окончания приемосдаточных испытаний устанавливается предварительная оценка, а по результатам подконтрольной эксплуатации - окончательная. Ремонтное предприятие, производящее ремонт, должно гарантировать соответствие отремонтированных электродвигателей требованиям нормативно-технической документации в течение гарантийного срока при соблюдении АЭС правил транспортирования, хранения и эксплуатации. Гарантийный срок для электродвигателей обычно составляет 12 мес с момента включения электродвигателей под нагрузку. До вывода электродвигателей блока в капитальный ремонт должны быть не позднее чем за 2 мес до начала ремонта составлены ведомости объема работ и смета стоимости ремонтных работ. Изменения в ведомости объема работ могут быть внесены после проведения измерений и испытаний до ремонта, осмотра и дефектации узлов электродвигателей, окончание которой должно быть выполнено в первой половине плановой продолжительности ремонта. При выполнении ремонтных работ подрядной организацией все изменения и дополнения объема работ должны быть согласованы с исполнителем и утверждены руководством АЭС. В те же сроки, что и для ведомости объема работ (не позднее, чем за 2 мес до начала ремонта), АЭС совместно с ремонтным предприятием разрабатывает план подготовки к ремонту. В этом плане отражают: конкретизацию номенклатуры и количества необходимых материалов и запчастей в соответствии с ведомостью объема работ; распределения заказов на изготовление и механическую обработку деталей, узлов и приспособлений для электродвигателей; проверку готовности всех видов помещений для ремонтного персонала; проверку в соответствии с правилами Госгортехнадзора технологической оснастки, съемных грузозахватных приспособлений, грузоподъемных средств и др.; разработки новых и доработки типовых руководств и ПОР по ремонту конкретных типов электродвигателей; уточнения сетевых графиков ремонта в соответствии с планируемым объемом работ, сроком ремонтов и численностью персонала; подготовку связи на ремонтной площадке; приведения в исправное состояние постоянных разводок газов, сжатого воздуха, сварочных сетей, сетей низкого напряжения для питания переносных светильников, освещения, воды и др.; укомплектовывают и инструктируют ремонтные бригады; оценку на АЭС радиационной обстановки и ожидаемой коллективной дозы радиационного воздействия на ремонтный персонал и подготовку средств радиационной защиты.

За 15 сут до начала ремонта АЭС совместно с ремонтной организацией проверяет выполнение подготовительных работ. Не позднее чем за 10 сут до начала ремонта они составляют акт готовности к ремонту АЭС и ремонтным предприятием.

Особенности организации, подготовки рабочих мест и выполнения ремонтных работ электродвигателей, находящихся в зоне строгого режима

Реактор и технологические контуры АЭС являются мощными источниками ионизирующих излучений, облучение излучением которых во много раз превышает допустимое. Поэтому для обеспечения нормальных условий работы персонала АЭС эти источники излучения окружают защитой.

Для оценки опасности или безопасности того или иного радиационного воздействия излучений на персонал дозу облучения сопоставляют со значением, которое является мерой опасности. Нормами радиационной безопасности НРБ-76/87 регламентированы три категории облучаемых лиц и три группы критических органов.

К категории А относится персонал АЭС; к категории Б - ограниченная часть населения; к категории В - население области, края, республики, страны. К I группе критических органов относятся все тело, гонады и красный костный мозг; ко II группе - мышцы, щитовидная железа, жировая ткань, печень, почки, селезенка, желудочно-кишечный тракт, легкие, хрусталики глаз и другие органы, за исключением тех, которые относятся к I и III группам; к III группе органов относятся кожный покров, костная ткань, кисти, предплечья, голени и стопы.

Предельно допустимая доза (ПДД) - основной дозовый предел для категории А облучаемых лиц ПДД - такое наибольшее значение индивидуальной эквивалентной дозы за календарный год, при котором равномерное облучение в течение 50 лет не может вызвать в состоянии здоровья неблагоприятных изменений, обнаруживаемых современными методами. Предел дозы (ПД) - основной дозовый предел для категории Б облучаемых лиц ПД - такое наибольшее среднее значение индивидуальной эквивалентной дозы за календарный год у критической группы лиц, при котором равномерное облучение в течение 70 лет не может вызвать в состоянии здоровья неблагоприятных изменений. Основные дозовые пределы приведены в табл. 3.

Помещения АЭС разделяются на чистую зону и зону возможного загрязнения. В чистой зоне располагаются мастерские по ремонту чистого оборудования и другие объекты, где не проводятся работы с радиоактивными веществами. В это ремонтный персонал работает в личной одежде.

Таблица 4. Основные годовые дозовые пределы

Дозовые пределы суммарного внешнего и внутреннего облучения за календарный год

Группа критических органов


I

II

III

Предельно допустимая доза для категории А

50

150

300

Предел дозы для категории Б

5

15

30


В зоне возможного загрязнения располагаются мастерские для ремонта оборудования, загрязненного радионуклидами. Для систематического контроля дозы облучения ремонтного персонала на АЭС ведется радиационный дозиметрический контроль. При производстве работ ремонтный персонал АЭС обеспечивают индивидуальными дозиметрами. При выполнении работ в помещениях, в которых мощность у-излучения изменяется в широких пределах, ремонтный персонал использует дополнительно дозиметры типа КИД. При проведении аварийных ремонтов на опасных участках используют аварийные дозиметры, а также пороговые дозиметры-сигнализаторы. Для оценки дозы внутреннего облучения персонала периодически измеряют содержание радиоактивного йода в щитовидной железе. Спецодежду, обувь и тело ремонтного персонала контролируют на отсутствие радиоактивного загрязнения с помощью переносных и стационарных приборов, установленных в санпропускниках. В саншлюзах проверяют отсутствие загрязнения дополнительных индивидуальных средств защиты. Все здания и сооружения АЭС разделены на две зоны: зону строгого режима, где на персонал могут воздействовать радиационные факторы: внешнее 7-/3-нейтронное излучение, загрязнение воздушной среды помещений радиоактивными газами и аэрозолями, загрязнение поверхности помещений и оборудования радиоактивными веществами; зону свободного режима, где практически исключается воздействие на персонал радиоактивных факторов.

Помещения зоны строго режима разделяются на: необслуживаемые помещения - боксы, камеры и другие герметичные помещения, где размещено оборудование, являющееся основным источником излучения и радиоактивного загрязнения. Пребывание персонала в необслуживаемых помещениях при работе технологического оборудования не допускается; периодически обслуживаемые помещения - помещения для проведения ремонта оборудования, связанного с разборкой технологического оборудования; помещения постоянного пребывания персонала в течение всей смены. Указанные выше помещения изолированы друг от друга строительными конструкциями, биологической защитой, вентиляционными и санитарно-бытовыми устройствами, стационарными или временными саншлюзами. Саншлюз - помещение на границе между зонами строгого и свободного режима, предназначенное для прохода из одной зоны в другую и предотвращения переноса радиоактивных загрязнений между этими зонами. Вход в помещения зоны строгого режима осуществляется через санпропускники с переодеванием персонала. Санпропускник - помещение, предназначенное для смены одежды, санитарной обработки персонала и дозиметрического контроля. На АЭС с реакторами РБМК стационарные саншлюзы установлены перед входом в центральный зал. Перед входом в бокс турбоагрегата устанавливают переносной саншлюз. На АЭС с реакторами ВВЭР стационарные саншлюзы устанавливают перед комплексом помещений зоны строгого режима.

В зоне строгого режима имеются ремонтные мастерские для дезактивации и ремонта оборудования. Демонтированные для ремонта электродвигатели после предварительной дезактивации на месте установки или без нее отмывают на специальном участке. Очистку выполняют пеной дезактивирующих растворов, электрохимическим способом, погружением в моющий раствор, паром, активированным химическим агентом и др.

Все работы планово-предупредительного ремонта электродвигателей АЭС должны проводиться по специально разработанному плану, в котором предусматривают комплекс инженерно-технических, организационных и радиационно-гигиенических мероприятий по обеспечению нормальных условий труда и радиационной безопасности персонала. При проведении ремонтных работ для зашиты персонала от излучения, радиоактивных газов и аэрозолей, а также предупреждения загрязнения тела работающих принимают следующие меры: непосредственно на рабочем месте устанавливают предупреждающие об опасности плакаты и маршрут прохода персонала к месту ремонта; вход персонала, не занятого на этих ремонтных работах, в помещение, где производится ремонт, должен быть категорически запрещен; перед началом ремонта все легкотранспортируемое оборудование, являющееся источником значительного радиоактивного излучения, должно быть удалено; инструмент должен иметь маркировку, отличительную от инструмента, используемого при ремонте неактивного оборудования. Загрязненный инструмент после окончания работ должен быть дезактивирован; при выполнении газо- и электросварочных работ на загрязненном оборудовании принимают меры по предотвращению вдыхания персоналом радиоактивных газов и аэрозолей. Для этого производят отсос газов и аэрозолей непосредственно от места сварки и используют респираторы и пневмошлемы; дефектные и поврежденные детали и узлы в зависимости от уровня радиоактивного загрязнения транспортируют в пластикатовых мешках или специальных контейнерах; при выходе из помещения после ремонта загрязненного оборудования устанавливают поддон со смоченными дезактивирующими растворами ковриками; после окончания ремонтных работ убирают и дезактивируют рабочее место и помещение с последующим дозиметрическим контролем; ремонтный персонал после окончания работ подвергают дозиметрическому контролю, обработке в саншлюзе или санпропускнике с заменой загрязненной спецодежды и обуви. При проведении ремонтных и аварийных работ персонал инструктируют по правилам радиационной безопасности с указанием характера, особенностей и последовательности проведения работ.

Литература

1. В.М.Кузнецов "Российская атомная энергетика: Вчера, сегодня, завтра. Взгляд независимого эксперта". <http://www.seu.ru/programs/atomsafe/books/Kuznecov/Kuz1.htm> Москва, 2000г. изд."Голос-пресс".

2.Атомные энергетические станции, . А.А. Канаев 1961 г.

. Почти всё о цепном реакторе, Л.Матвеев 1990 г.

. Атомная энергетика, А.П. Александров 1978 г.

. Энергия будущего, А И.Проценко 1985 г.

. Экономика электроэнергетики, Фомина 2005 г.

Похожие работы на - АЭС с реакторами на быстрых нейтронах, технологические схемы

 

Не нашли материал для своей работы?
Поможем написать уникальную работу
Без плагиата!
Без нейросетей!