Проект сети СПС стандарта GSM Уватского района Тюменской области
Введение
сеть покрытие радиосвязь
транскодирование
Сложный характер и динамизм
современных мирохозяйственных связей вызвали резкий спрос на услуги связи,
расширение их номенклатуры и качества. В свою очередь научно-техническая
революция привела к созданию новых телекоммуникационных технологий, которые
порождают новые услуги и соответственно растет спрос на них. На рубеже XXI века
связь является одной из наиболее быстро развивающихся частей инфраструктуры
общества. Характерной чертой современного этапа развития электросвязи является
охвата услугами связи и информации новых территорий в глобальном масштабе. В
рамках этих задач важнейшее место заняло формирование и развитие мобильных
телекоммуникационных сетей, как один из быстроразвивающихся отраслей национальной
информационной инфраструктуры. Требования конечного потребителя, предъявляемые
к качеству услуг сотовой связи, постоянно растут.
Именно поэтому GSM 900 и DCS -1800
будут способны справиться с растущими требованиями рынка. Показатель
проникновения мобильной телефонии, как ожидается, возрастет в течение ближайших
10 лет до 60-70%.
Сотовые системы, основанные на
стандарте GSM, будут играть ключевую роль в успешном развитии потребительского
рынка, стремящегося перевести деловое использование мобильной связи в более
широкую область массового потребителя.
Поскольку данные системы способны
справляться с большим числом абонентов, а так же предлагают большую емкость,
высокое качество речи и услуги высокоскоростной передачи данных. Мобильные и
беспроводные системы связи особо актуальны для России, в том числе и Тюменского
региона, так как потенциальные возможности беспроводных систем позволяют им
легко преодолевать большие расстояния. Среди отличительных свойств беспроводных
технологий наиболее очевидное - это возможность мобильности. Другое
преимущество беспроводных сетей имеет не технологический, а чисто экономический
характер. Оно касается подсоединения к сети удаленных абонентов, когда
протягивать кабель оказывается экономически не целесообразно. Наконец, третий
фактор - это фактор срочности. Надежные коммуникации нужны сейчас, немедленно,
а для прокладки кабельной сети требуются инвестиции и длительное время. Это
подтверждается тенденцией роста абонентов и спросом на дополнительные
предоставляемые сетью услуги. Количество и качество сетевых услуг
предоставляемых стандартом сотовой связи GSM постоянно расширяется. Появилась
тенденция к стремительному росту разнообразия услуг. На данный момент сеть GSM
поддерживает следующие услуги: переадресация звонков, голосовая почта,
ожидание-удержание вызова, запрет вызова, конференц -связь, определитель и
антиопределитель номера, короткие текстовые сообщения (SMS), передача
факсимильных сообщений и данных на скоростях 2400,4800 и 9600 бит/с и другие.
Но каждый оператор связи, даже крупнейшие МТС и БиЛайн, пока не предоставляет
полного их спектра. Кроме того, огромная территория России еще очень слабо
покрыта связью GSM. Даже в Европейской части России связью GSM охвачены далеко
не все города и автодороги, а процент людей, пользующихся услугами сотовой
связи еще мал.
1. Обоснование проекта
.1 Характеристика Уватского района
.1.1 Географическое положение
Уватский район образован 14 января
1925 года, постановлением президиума Уралоблисполкома.
Граничит на севере с Нефтеюганским
районом, на Юге с Тобольским районом, на западе с Кондинским районом.
Уватский район занимает площадь
30000 кв.км. и располагается на возвышенности Тобольский материк и частично в
болотистой местности Поэтому рельеф местности неравномерен. Высота 30-50 метров
над уровнем моря. Территория района находится в бассейне р. Иртыш.
Районный центр с. Уват количество
населения(5000) находится в самом низком месте 30-35 м над уровнем моря, п.
Туртас(6184) и ст. Демьянка (3678) около 35-40 м., с. Демьянское (3000)
находится на самом высоком месте 45-50 м над уровнем моря.
Базовые станции целесообразно
ставить на возвышенных местах или высоких строениях для обеспечения покрытия
большей территории.
.1.2 Экономическая характеристика
Уватский район является экономически
достаточно благополучной территорией.
Развивается нефтедобывающая
промышленность. На территории находится Кальчинское месторождение. Проводится
геологоразведка.
Две нефтеперегонные станции в с.
Демьянское и с. Уват осуществляют транспортировку нефти с Севера в Европейскую
часть страны.
Две газокомпрессорные станции в п.
Туртас и ст. Демьянка осуществляют транспортировку газа.
По территории района проходит
железная дорога и ст. Демьянка является узловой станцией.
А также федеральная автодорога
Тюмень- Х - Мансийск.
Основная масса населения занята в
этих отраслях и работают на этих предприятиях.
Остальная часть населения занята в
торговле, медицине, работают в муниципальных учреждениях, занимаются частным
предпринимательством. В нефтегазовой отрасли заработные платы высокие от 15 до
40 тыс. рублей. В бюджетной сфере от 5 до10 тыс. рублей.
Таблица1.1
|
наименование
|
Уватский район
|
|
население
|
20000
|
|
До 6 лет
|
9%
|
|
От 6 до 17 лет
|
21%
|
|
От 18 до 59 лет
|
50%
|
|
Свыше 60 лет
|
20%
|
.1.3 Характеристика существующей
телефонной сети
В Уватском районе компания ОАО
“Уралсвязьинформ” основываясь на программе губернатора Тюменской области по
телефонизации северных территорий был проложен оптико-волоконный кабель в виде
кольца”.
В с. Уват(1200 абонентов) поставили Центральную
телефонную станцию и соединили ее с Оконечными станциями в с. Демьянское(600),
ст. Демьянка(900) и п. Туртас(1500 абонентов).
Центральная станция по оптоволокну
имеет выход на АМТС г. Тюмени.
.1.4 Целесообразность построения
сети GSM
Так как в мире и в России в
частности сотовая связь развивается бурными темпами, построение сетей сотовой
связи в сельской местности в том числе и в Уватском районе открывает большие
возможности доступа населения к услугам связи. Некоторые близлежащие деревни не
имеют доступ к телефонной сети общего пользования.
Основной целью компании ОАО
”Уралсвязьинформ“ является формирование и удовлетворение потребностей клиентов
в телекоммуникационных услугах.
Тем самым основной услугой компании
является предоставление доступа к сотовой сети и обеспечение высококачественной
связи.
Компания при определении
целесообразности построение сети GSM основывалась на том что районе эта же
компания проложила оптиковолоконный кабель и брать в аренду каналы нет
необходимости.
.2 Выбор оборудования
.2.1 При проектировании сотовой
связи стандарта GSM в Уватском районе компания ОАО “Уралсвязьинформ” выбрала
оборудования компании SIEMENS
Была выбрана базовая станция BS
40/41 для установки в помещении и BS240/241 для установки вне помещения так как
они более всего подходият к сельской местности и контроллер базовой
станции(BSC). Характеристика оборудования приведена ниже в разделе 2.
.2.2 Характеристика стандарта GSM
В соответствии с Рекомендациями СЕРТ
стандарт GSM 900 предусматривает работу в двух диапазонах частот: 890-915МГц -
прямой канал, 935-960 МГц - обратный канал. Разнос по частоте прямого и
обратного канала составляет 45 МГц.
Разнос частот между соседними
каналами составляет 200 кГц. Таким образом, в отведенной для приема (передачи)
полосе частот шириной 25МГц размещается 124 канала связи.
В стандарте GSM 1800
предусматривается работа в диапазонах 1710-1785 МГц (БС), и 1805-1880 МГц (МС),
что при том же разносе частот что при том же разносе частот между соседними
каналами позволяет разместить 374 канала. В стандарте GSM используется
многостанционный доступ с временным разделением. Это позволяет на одном
частотном канале разместить 8 физических канала. Обработка речи осуществляется
на основе системы передачи речи DTX, которая обеспечивает включение передатчика
только во время разговора. Для преобразования речевых сигналов используется
речевой кодек RPE/LTP-LPC с регулярным импульсным возбуждением и скоростью
преобразования речи 13кБит
Для защиты от ошибок, возникающих в
радиоканалах, применяется блочное и сверточное кодирование с перемежением.
Повышение эффективности кодирования и перемежения достигается медленным
переключением рабочих частот в
процессе сеанса связи (217 скачков в секунду).
Для борьбы с замираниями сигналов,
вызванных многолучевым распространением радиоволн, используются эквалайзеры,
обеспечивающие выравнивание импульсных сигналов со среднеквадратическим
отклонением временем задержки до 16 мкс.
Система синхронизации рассчитана на
компенсацию абсолютного времени задержки сигналов до 233 мкс, что соответствует
дальности связи (максимальному радиусу соты) 35 км.
Для модуляции радиосигнала
используется спектрально-эффективная гауссовская частотная манипуляция с
минимальным частотным сдвигом (GMSK).
2. Характеристика оборудования
Siemens
.1 Оборудование BTSE для BS240/241 и
BS40/41
.1.1 Благодаря накопленному опыту по
практическому применению предыдущих версий базовых станций BTS, новая версия
обеспечивает пользователю большую гибкость для использования большего количества
несущих на соту, облегчает процесс расширения стойки в случае необходимости,
позволяет осуществлять соединение дублирующих каналов между контроллером BSC и
станцией BTS, а также производить кроссирование оборудования BTSE. Эти принципы
потребовали разработки новой архитектуры и нового технического дизайна базовой
станции.
Важной причиной разработки нового
оборудования BTSE является эволюция оборудования в направлении к системам GSM
третьего поколения - универсальной системы подвижной связи UMTS.
Новые станции BTS разработаны таким
образом, что они позволяют выполнять работу как для GSM900 с его вариациями
(DCS1800/PCS1900), так и для стандартов, выбранных для других систем подвижной
связи.
.1.2 Характеристика базовой станции
BS240/241
Архитектура станции BS240/241
обеспечивает пользователю максимальные возможности для повышения эффективности
использования станций BTS при уменьшении требуемой площади, а также позволят
увеличить количество приемопередающих устройств (TRX) до 24-х (для трех стоек -
по 8 TRX на одну стойку). Предусмотрено максимальное использование суммирующего
оборудования, что позволяет получить высокие приемопередающие мощности и
минимизировать количество требуемых антенн. Потребителю гарантируется
обеспечение высокой чувствительности принимающего оборудования.
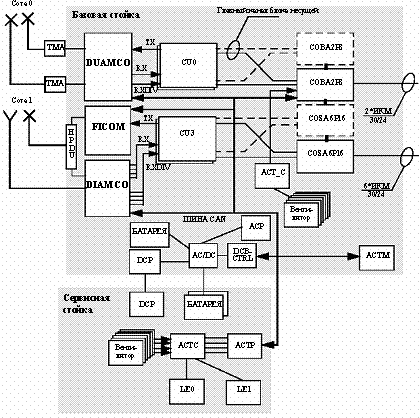
Станция BS240/241 состоит из:
плат, ориентированных на несущую
частоту, которые называются блоками несущей CU,
основных плат COSA/COBA,
суммирующего оборудования
Блоки несущей CU обеспечивают
обработку цифрового и аналогового сигналов, в том числе каскад выходных
сигналов радиочастоты, необходимый для модуляции одиночной несущей (т.е. 8
каналов трафика TCH в GSM). Блоки несущей сопряжены, с одной стороны, с
суммирующим оборудованием и, с другой стороны, с основными платами. Основные платы
обеспечивают функции, общие для всех несущих в базовой станции BS240/241 (т.е.
генерация тактовой частоты, обработка сигналов управления и обслуживания
O&M), а также обработку протокола LAPD для разных несущих.
К основным платам могут быть
подключены до 8 линий ИКМ. Для получения лучших показателей по критерию
"цена - качество" для малых и крупных станций BTS обеспечена
масштабируемость основных плат (COBA/COSA). Сама станция BS240/241 может иметь
разную компоновку - к основной стойке станции могут быть подсоединены одна или
две расширительные стойки.
Двунаправленные последовательные
соединения между блоками несущей CU и основными платами обеспечивают общий
обмен данными между модулями. Последовательное соединение также является
эффективным средством для обеспечения скачкообразной перестройки частоты в
основной полосе. Несмотря на то, что информация синхронизации также передается
с помощью последовательных соединений, на них не накладывается никаких
ограничений по дифференциальной длине
Все сигналы об аварийных ситуациях,
за исключением сигналов, вырабатываемых в основных платах и в платах блоков CU,
передаются через шину сети доступа пользователя (CAN). Сообщения о
неисправностях плат CU передаются по главном каналу блока несущей CC. Основные
платы используют свои интерфейсные шины
.1.3 Характеристика базовой станции
BS40/41
Базовая станция BS40/41
предназначена для обеспечения совместимости платформ станций, работающих как в
стандарте GSM900 и производных от него моделей (DCS1800/PCS1900), так и станций
других стандартов, одобренных для применения в системах подвижной связи.
Базовая станция BS40/41 поддерживает до 4 сот без разнесения.
Базовая станция BS40/41 представляет
собой компактный оптимизированный вариант станции BTS, предназначенный для
работы в сетях с большим покрытием и небольшим или средним уровнем нагрузки
трафика. Её отличительной особенностью является многофункциональность,
позволяющая установить на одной стойке до 4 приемопередающих устройств (TRX),
преобразователей переменного/постоянного тока, блока аккумуляторных батарей
аварийного питания и линейного оборудования.
Компактность конструкции станции
BS40/41 в сочетании с высокой выходной мощностью передатчиков обуславливает
особенности ее использования: наиболее целесообразно ее применять в сельской
местности и в железнодорожных сетях сотовой связи стандарта GSM. Наличие
полного спектра суммирующего оборудования обеспечивает высокую мощность
передачи при минимальном количестве антенн. Станция также имеет приемную
аппаратуру высокой чувствительности.
Базовая станция BS40/41 состоит из
следующих блоков:
плат, ориентированных на несущую
частоту, называемых блоками несущей (CU); -основных плат (COSA/COBA); и
суммирующей аппаратуры.
Блок(и) несущей обеспечивают всю
обработку аналогового и цифрового сигнала, включая каскад частотной мощности,
необходимый для модуляции одной несущей (например, 8 каналов трафика стандарта
GSM). Блок(и) несущей имеют интерфейсное соединение с суммирующей аппаратурой с
одной стороны и основными платами с другой. Основные платы выполняют функции,
общие для всех несущих внутри базовых станций BS40/41 (например, генерация
тактовой частоты, обработка сигналов управления и обслуживания и т.д.), а также
обеспечивают обработку данных протокола LAPD для различных несущих.
К основным платам могут быть
подключены до 8 линий ИКМ. Для получения лучших показателей по критерию
"цена - качество" для малых и крупных станций BTS предусмотрена
масштабируемость основных плат (COBA, COBA/COSA). Двунаправленные
последовательные соединения между блоками несущей CU и основными платами
обеспечивают основной обмен данными между модулями. Последовательное соединение
также является эффективным средством для осуществления скачкообразной
перестройки частоты в основной полосе. Несмотря на то, что информация
синхронизации также передается с помощью последовательных соединений, на них не
накладывается никаких ограничений по дифференциальной длине.
Все сигналы об аварийных ситуациях,
за исключением сигналов, вырабатываемых в основных платах и в платах блоков CU,
передаются через шину сети доступа пользователя (CAN). Сообщения о
неисправностях плат CU передаются по главному каналу блока несущей CC.Основные
платы используют свои интерфейсные шины.
Базовая станция BS40/41 состоит
следующих блоков:
Плат ориентированных на несущую
платы, называемые блок несущей (CU);
основные платы (COSA/COBA);
суммирующая аппаратура;
К основным платам может быть
подключено до 8 ИКМ(PCM)-линий. В целях обеспечения наилучшего соотношения
"цена - качество" малых и крупных станций BTS, предусмотрена
возможность масштабируемости конфигурации основных плат (COBA/COSA).
Основной обмен данными между
модулями обеспечивается посредсом связи через двунаправленные последовательные
соединения между блоками несущей (CU) и основными платами. Последовательное
соединение, кроме того, является эффективной средой для применения метода
скачкообразной перестройки частоты. Несмотря на то, что последовательные
соединения задействуются и для передачи данных синхронизации, на них не
распространяются ограничения по дифференциальной длине.
Все аварийные сигналы помимо тех,
которые генерируются в основных платах и платах, передаются по шине CAN.
Аварийные сигналы с блоков несущей передаются по главному каналу блока несущей.
На основных платах используется собственная интерфейсная шина.
Блок(и) несущей обеспечивают всю
обработку аналоговых и цифровых сигналов, включая каскад частотной мощности,
необходимый для обработки одной несущей (например, 8 каналов трафика стандарта
GSM). Блок(и) несущей имеют интерфейсное соединение с суммирующей аппаратурой с
одной стороны и основными платами с другой. Основные платы выполняют функции,
общие для всех несущих внутри базовых станций BS40/41 (например, генерация
тактовой частоты, обработка сигналов управления и обслуживания и т.д.), а также
обеспечивают обработку данных протокола LAPD для различных несущих.
Функциональные блоки базовой станции
BS40/BS41 показаны на Рис. 2.1
Рисунок 2.1 Блоки и модули базовой
станции BS40/BS41
/DC Преобразователь
переменного/постоянного токаПанель переменного токаТерминальный соединительный
модуль сбора аварийных сигналовДополнительный терминальный модуль сбора
аварийных сигналов для основной стойкиТерминальный модуль сбора аварийных
сигналов для вспомогательной стойкиМатрица доступа пользователяОсновная базовая
плата (COBA2P8)Основная сателлитная плата (COSA6P16)Модуль несущейКонтроллер
постоянного тока и батареиПанель постоянного токаМногоканальный разветвитель
усилителя DI(2)Многоканальный разветвитель дуплексного усилителяФильтерный
сумматорМодуль дуплексной антенны большой мощностиЛинейное оборудованиеМА Мачтовый
усилитель
.2 Характеристика контроллера
базовых станций (BSC)
.2.1 Центральным элементом системы
базовых станций является контроллер базовых станций BSC, имеющий динамическую
пропускную способность до 2000 Эрланг и до 46 ИКМ (РСМ)-линий (в конфигурации
20 PCMS + 26 PCMB). Гибкая конфигурация ИКМ-линий обеспечивает их распределение
между каналами трафика на Abis-интерфейсе (BSC-BTS) и Asub-интерфейсе
(BSC-TRAU).
Благодаря компактности блока объемом
не более 260 литров и низкому коэффициенту рассеяния мощности (менее 350 Вт),
контроллер BSC может работать без вентиляторов и системы кондиционирования
воздуха. Для его установки не требуется фальшпол. Таким образом, оператор может
по выбору устанавливать контроллер BSC в центре связи или вынести его на
закрытую площадку или другое закрытое место. Контроллер BSC может работать как
концентратор соединений между Abis- и Asub-интерфейсами.
Физические и логические параметры
Abis соединения указаны в спецификации Abis-интерфейса стандарта GSM
(Рекомендации с 08.51 по 08.58) и остаются неизменными для стандарта
D1900.интерфейс базируется на временных интервалах, передаваемым со скоростью
64 кбит/с по ИКМ-линиям, либо 30-канальным (D900 и D1800), либо 24-канальным
(D1900). К одному контроллеру BSC может подсоединяться не более 20 блоков TRAU.
Внутренняя архитектура контроллера
BSC представлена на Рисунок. 2.2
Рисунок 2.2Архитектура
контроллера BSC
.2.2 Характеристика
аппаратных средств BSC
Характеристика
аппаратных средств контроллера BSC для системы GPRS (обобщенная услуга пакетной
радиосвязи) рассматривается в главе "GPRS".
Центральным элементом
системы базовых станций является контроллер базовых станций BSC, имеющий
динамическую пропускную способность до 2000 эрланг и до 46 ИКМ(PCM)-линий (в
конфигурации 20 PCMS + 26 PCMB) с гибкой конфигурацией линий PCMS.
Благодаря компактности
блока, занимающего пространство объемом не более 0,26 м3, и низкому
коэффициенту рассеяния мощности, оператор может по выбору устанавливать
контроллер BSC в центре телекоммуникационной связи или удаленно в шкафу или
другом закрытом месте. Контроллер BSC может работать как концентратор соединений
между Abis и Asub-интерфейсами.
Помимо этого контроллер
BSC поддерживает различные конфигурации BSC-BTS (например, звезда, многозвенное
соединение и кросс-соединение). BSC имеет отдельный блок транскодирования и
адаптации скорости передачи TRAU для кодирования речи и адаптации скорости
передачи. Блок TRAU может располагаться отдельно в центре коммутации подвижной
связи (MSC), и таким образом обеспечить уплотнение каналов 16 кбит/сек на всем
пути к центру MSC для снижения стоимости линий. К одному контроллеру BSC может
подсоединяться не более 20 блоков TRAU.
Контроллер BSC может
также работать как концентратор соединений между Abis и Asub-интерфейсами.
Помимо этого контроллер BSC поддерживает различные конфигурации BSC-BTS
(например, звезда, многозвенное соединение и кросс-соединение). Для кодирования
речи и адаптации скорости передачи ему необходим блок TRAU. Блок TRAU может
располагаться в центре MSC, и таким образом обеспечивать уплотнение каналов 16
кбит/сек для снижения стоимости линий при соединении контроллера BSC с блоком
TRAU/MSC. К одному контроллеру BSC может подсоединяться не более 20 блоков
TRAU.
Помимо этого, контроллер
BSC поддерживает различные конфигурации BSC-BTS (например, звезда, многозвенное
соединение и кросс-соединение).
Контроллер BSC
предлагает пользователям следующие преимущества:
компактный
объем: всего 259 литров;-не требуется фальшпол не требуется система
кондиционирования воздуха;
субмультиплексирование/концентрация
по протоколу LAPD (до 15 TRX на 2 Мбит/с канал!);
модульная
конструкция: до 4464 статических портов и динамическая пропускная способность в
2000 Эрланг;
совместимость с
Фазой 2;
иерархические
соты (наложенные/подложенные) с чувствительным к скорости подвижной станции
алгоритмом эстафетной передачи;
приоритетность
экстренных вызовов;
услуги передачи данных
(модификация во время вызова, автоматическая передача факса, и т.д.);
служба коротких
сообщений (SMS);
услуга сотового
вещания (CBS)
простота
модернизации системы посредством загрузки программного обеспечения.
Основные свойства
контроллера BSC
а) Asub-интерфейс к удаленному блоку TRAU, с 16 кбит/с
субмультиплексированием;) Abis-интерфейс к удаленным узлам станции BTS, с 16 и
8 кбит/с субмультиплексированием;) поддержка различной передающей среды
(например, УКВ частоты, коаксиальные кабели, симметричные пары, и т.д.) для 30
и 24-канальных ИКМ-линий;) поддержка 16 кбит/с и 64 кбит/с физических каналов
сигнализации по протоколу LAPD на Abis-интерфейсе (в зависимости от требуемой
пропускной способности линии сигнализации);) поддержка иерархической
структуры сот; ) поддержка расширенных сот;) поддержка работы в
двухдиапазонном режиме;) управление сообщениями услуги сотового вещания;) динамическая
пропускная способность трафика до 2000 эрланг;) полная загрузка программного
обеспечения;) сбор данных для важных и требующих большого времени процессов
обработки файлов;) регистрация событий;) дублирование основных узлов;)
система охлаждения без использования вентиляторов (низкое потребление
энергии);) поддержка станции BTS 902 (данная модификация станции для соединения
с контроллером BSC используется в итальянской сети сотовой связи под названием
BSF0).
Потребляемая мощность и технические параметры стойки BSC
Расход мощности и технические параметры стойки BSC приведены в
Табл 2.1
Таблица 2.1 Технические параметры контроллера BSC
|
Потребляемая мощность и технические параметры BSC
|
|
Потребляемая мощность (Вт)
|
макс. 475
|
|
Габаритные размеры (мм)
|
300 x 600 x 2000
|
|
Объема (литры)
|
260
|
|
Вес (кг)
|
128
|
.2.3Пропускная способность
контроллера BSC
Общая задача данной функции состоит
в увеличении геометрической пропускной способности контроллера BSC, состоящем в
значительном повышении производительности BSC в плане коммутационных
возможностей и обеспечения доступа к каналам связи, а также в увеличении
возможностей обработки трафика. Преимущества увеличения пропускной способности
контроллера BSC используются как в новых сетях, где имеется большое количество
сот с малым количеством TRX и требуется обеспечить хорошее покрытие для небольшого
числа абонентов с минимумом контроллеров BSC, так и в существующих сетях, где в
результате увеличения трафика требуется расширение конфигурации TRX без
установки новых BSC. Новая пропускная способность контроллера BSC:-250
приемопередающих устройств (TRX)-100 площадок станций BTS-150 сот станций
BTS-112 физических каналов LAPD с макс. скоростью 64 кбит/с (площадка BTS +
блок TRAU)- 46 ИКМ(PCM)-линий (в конфигурации 20 PCMS + 26 PCMB) с гибкой
конфигурацией линий PCMS или 36 пар ИКМ- линий, конфигурируемых на 9
интерфейсах QTLP- увеличение коммутационной и пропускной способности
контроллера до 2000 эрланг. Производительность в режиме реального времени
процессора телефонии и распределения TDPC (процессор телефонии Pentium 64 M)
такова, что пороговая величина в 70% никогда не достигается. Следует отметить,
что порог пропускной способности контроллера BSC является производной от данной
интенсивности трафика в 2000 эрланг и данным количеством вызовов, т.е. 80.000
попыток соединения в час наибольшей нагрузки.Функция установления
кросс-соединений является для контроллера BSC псевдо-прозрачной. Сбой в
первичном соединении будет расценен как сбой в соответствующей конфигурации
петля с промежуточным замещением мультиплексированного сигнала. Сбой во
вторичном соединении будет расценен также, но с меньшими последствиями,
поскольку в данном случае будут потеряны только соты, соединенные с вторичным
соединением. С другой стороны, связь между контроллером BSC и узлами BTS,
подсоединенными к вторичным соединениям, может быть восстановлена только после
того как будет завершено восстановление работы первичной станции BTS.
.3 Блок транскодирования и адаптации
скорости передачи (TRAU)
.3.1 Блок транскодирования и
адаптации скорости передачи (TRAU) представляет собой отдельный блок для
кодирования речи и адаптации скорости передачи данных.
Блок TRAU может устанавливаться
автономно вблизи от центра коммутации подвижной связи (MSC), обеспечивая
субмультиплексирование 16 кбит/с, что снижает затраты на создание линий.
Блок TRAU предлагает пользователям
следующие преимущества:
низкая потребляемая мощность (476
Вт);
компактность (360 литров);
модульная конструкция; от 24 до 120
каналов трафика на полку и 4 полки на стойку (480 каналов трафика);
сложная модель резервирования блока
TRAU на уровне полки (т.е. сбой на одной плате не скажется на обработке
вызовов);
субмультиплексирование 16 кбит/с на
Asub-интерфейсе, необходимое для сокращения затрат на линейное оборудование в
связи с использованием модели удаленных/разнесенных контроллеров BSC;
поддержка различных схем отображения
(A/Asub-интерфейс), т.е. большая гибкость в случае необходимости специальной
обработки временных интервалов;
функции мультикодека (параллельная
поддержка до 3 различных речевых кодеков);
простота модернизации системы
посредством загрузки программного обеспечения;
функция определения активности речи
(VAD);
прерывистая передача (DTX);
прерывистый прием (DRX).
Рисунок 2.3 Общее
устройств блока TRAU
Модуль TRAU способен
обслуживать до 120 16 кбит/с каналов (D900 и D1800) или 92 канала (D1900) со
стороны контроллера BSC (Asub-интерфейс) и то же число каналов,
транскодированных в 64 кбит/с каналы, со стороны центра MSC (A-интерфейс).
.3.2 Передача к
контроллеру BSC осуществляется по одной ИКМ линии на каждый модуль TRAU. Среди
временных интервалов, передающих поток информации со скоростью 64 кбит/с
(временной интервал 31 для стандартов D900 и D1800, временной интервал 24 для
стандарта D1900), один интервал всегда занимается для передачи информации
управления между контроллероми соответствующим модулем TRAU и базируется на
системе сигнализации протокола LAPD. Каждый из оставшихся временных интервалов
может нести либо по 4 канала трафика (TCH) со скоростью 16 кбит/с, либо по
одному общему каналу управления для передачи сигналов по протоколу SS №7 (или
ANSI № 7) или по одному каналу связи управления и обслуживания по протоколу
X.25, хотя для модуля TRAU необходим только один временной интервал протокола
CCSS/ANSI № 7 или протокола X.25.
3. Расчет параметров
сети
.1 Разработка структуры
сети
Рисунок.3.1 Соприжение
сети СПС с ТФОП
.1.1 Так как количество
абонентов сети GSM в районе не будет превышать 10 тыс. человек и зона покрытия
каждой базовой станции будет небольшая, в каждом населенном пункте можно поставить
по одной базовой станции(BTS).
.1.2 Кроме того в с.Уват
ставится контроллер базовых станций(BSC).Базовые станции соединяются c BSC по
оптоволоконной телефонной сети.Далее BSC соединяется с MSC и АМТС в г. Тюмени.
3.2 Расчет зоны покрытия
базовой станции
.2.1 Моделирование
условий распространения
На начальном этапе
планирования определяется модель распространения радиоволн, с помощью которой
можно рассчитать такие параметры как потери на трассе сигнала, мощность в
приемнике мобильных и базовых станций, напряженность поля в разных точках
планируемой зоны обслуживания. В дальнейшем с учетом этих параметров будет
определяться зона покрытия. В зависимости от выбранной модели и ее точности
будет зависеть все качество планирования.
Основной целью модели
является определение среднего значения потерь в канале радиосвязи.
Модель Хаты
Выбор данного метода
наиболее оправдан для урбанизированных территорий, где радиусы сот не превышают
30 километров, эффективная высота передающих антенн не превышает 200 метров,
эффективная высота приемных антенн не превышает 10 метров, и поверхность
относительно ровная. Данная модель наиболее подходит по характеристикам к
условиям города.
Ниже приведены выражения
для модели Хаты. Основные потери для города[9]:
, [дБ] (3.1)
где f - частота
излучения, МГц; - расстояние между БС и ПО, км;
- высота антенны БС, м;
- высота антенны ПО, м;
(
)
- поправочный коэффициент, учитывающий высоту антенны ПО в зависимости от
размеров города, дБ:
для небольших и средних
городов
;
для крупного города
, при f
200
МГц
, при f>200 МГц
- вспомогательный
коэффициент, учитывающий характер местности, дБ:
(3.2)
,
г - параметр,
характеризующий тип местности:
{0 для сельской
местностиг = {0, 5 для пригорода
{1 для города
Результаты расчетов
приведены в таблице 3.1
Таблица 3.1 - Результаты
расчетов для направления связи БС-ПО
|
Потери при распространении радиоволн, дБ
|
Расстояние между БС и ПО, км
|
|
-132,64
|
1
|
|
-143,12
|
2
|
|
-149,25
|
3
|
.2.2 Определение требуемого запаса
по напряженности поля
Для учета условий экранирования,
дифракции и многолучевости, обуславливающих медленные и быстрые замирания
сигнала необходимо
определить запас по напряженности
электрического поля для обеспечения радиосвязи с требуемой вероятностью.
Принимаемый в точке приема сигнал
одновременно подвержен как быстрым, так и медленным замираниям, каждое из
которых подчиняется своему закону распределения вероятностей случайной величины
(соответственно, Релея и логарифмически-нормальный). Совместный закон
распределения вероятностей сигнала в условиях быстрых и медленных замираний
аппроксимируется Гауссовским законом распределения:
, (3.3)
где E -действующее
значение напряженности электрического поля, дБ
В/м;ср - среднее
значение напряженности электрического поля, дБ
В/м;
- общее стандартное
отклонение, определяемое как сумма стандартных отклонений сигнала от среднего
уровня в условиях быстрых и медленных замираний, соответственно, дБ:
, (3.4)
где
=7.5
дБ - стандартное отклонение сигнала в условиях быстрых замираний
=5
12
дБ - стандартное отклонение сигнала в условиях медленных замираний (поскольку
город относительно ровный, то приму 10дБ)
Вероятность того, что
при приеме сигнал будет выше некоего порогового значения Епор, находится как
интеграл от функции распределения плотности вероятности:
, (3.5)
где
,
-
нормированные действующие значения напряженности поля в точке приема и
пороговой напряженности поля, соответственно;
- интеграл вероятности
ошибки, который известен из теории вероятности и протабулирован (см. Таблицу
3.2).
Таблица 3.2 -
Зависимость действующего значения напряженности поля от вероятности S
|
S
|
0.5
|
0.6
|
0.7
|
0.8
|
0.9
|
0.95
|
0.99
|
|
Z
|
0
|
0.253
|
0.524
|
0.842
|
1.282
|
1.645
|
2.326
|
Таким образом, для того чтобы
действующее значение напряженности поля в точке приема превышало пороговое с
заданной вероятностью необходимо, чтобы выполнялось условие Результаты расчетов
приведены в таблице 3.3
Таблица 3.3 - Результаты расчетов
для направления связи БС-ПО
|
,дБ12,5
|
|
|
M,В/м
|
29,075
|
|
Z
|
2,326
|
, (3.6)
где z - определяется
по таблице 3.2 при заданной вероятности S.
Произведение
-
называют запасом сигнала по напряженности поля по быстрым и медленным
замираниям.
.3 Определение уровня
внешних шумов
.3.1 При осуществлении
радиосвязи между БС и ПО на вход антенны ПО помимо полезного сигнала поступают
и внешние шумы. Очевидно, что если амплитуда сигнала становится меньше уровня
внешних шумов, то осуществление радиосвязи невозможно. Данное обстоятельство
ограничивает дальность действия ССПО и должно быть учтено в общей формуле при
вычислении напряженности электрического поля в точке приема. В ССПО УКВ
диапазона наибольшее влияние оказывают искусственные шумы, обусловленные
паразитными излучениями от высоковольтных ЛЭП и различного промышленного
оборудования, а также шумы от систем автомобильного зажигания.
В ССПО оперируют
понятиями среднего значения уровня искусственных шумов Nис, рассматривая три
типа местности: город, пригород и сельская местность. На рисунке 4.1 по оси
ординат отложен уровень искусственных шумов Nис.отн относительно уровня
(где:
Вт/Гц
К - постоянная Больцмана;
-
полоса пропускания приемника, Гц; Т0 - эталонная температура, 290 К).
Рисунок 3.2 Средняя
мощность Рисунок 3.3 Средняя мощность шумов шума для трех типов местности
систем автомобильного зажигания город, 2- пригород, (1-плотность движения 15
авт/мин, 3-сельская местность) 2-плотность движения 2авт/мин.)
Из рисунка 3.2 видно,
что для частот 1800 МГц, для населенного пункта уровень искусственных шумов Nис
можно принять равным 0,дБ. Из этого следует, что на частоте 1800,МГц внешние
шумы не будут оказывать влияния на качество связи.
Для определения
чувствительности радиоприемного устройства, представим вход радиоприемного
устройства (см.рис.6.3) тремя элементами, антенной (А), фидером (Ф),
соединяющем антенну со входом приемника и линейной частью (ЛЧ) приемника
(входные каскады до детектора). Пусть на выходе линейной части приемника требуется
иметь отношение мощности сигнала Рс к мощности шумов Рш равное у;
(3.7)
Рисунок 3.4 -
Структурная схема входа радиоприемного устройства
.3.2 Полная мощность
шумов на выходе линейной части приемника составляет
(3.8)
Где: Рш.вн. - (или
Рш.ис. + Рш.аз, в зависимости от условий приема) - мощность внешних шумов на
выходе приемной антенны, Вт;
Рш.вн2 = Рш.вн*kф*kлч-
мощность внешних шумов на выходе линейной части приемника, Вт;
Рш.соб - мощность
собственных шумов входа радиоприемного устройства, Вт;
Рш.а.,Рш.ф.,Рш.лч. -
собственные шумовые мощности антенны, фидера и линейной части приемника,
соответственно, Вт;
коэффициенты передачи
фидера и линейной части приемника соответственно. Значения
и
определяются
из графика на рис.3.4 и табл.3.4 по заданным исходным данным на курсовое
проектирование.
Таблица 3.4
|
Тип усилителя
|
Коэффициент передачи, Lлч.=10lg(kлч.), дБ
|
Минимальная рабочая частота, МГц
|
|
Транзисторные усилители высокой частоты
|
20
|
100
|
|
Усилители на туннельных диодах
|
15
|
250
|
|
Параметрические усилители
|
25
|
300
|
Мощность собственных шумов входа
радиоприемного устройства определяется из выражения:
, Вт
(3.9)
где
Та - температура
окружающей среды, К;ш - коэффициент шума линейной части приемника.
Типичные значения
коэффициента шума Fш можно определить, пользуясь графиком рис. 3.5
Рисунок 3.5-Коэффициент
затухания Lф (Lф=10lg(Рвых/Рвх)некоторых типов коаксиальных
кабелей(1-РК50-2-11,2-РК50-4-11,3-РК50-9-11).
Определим теперь
мощность сигнала на выходе линейной части приемника. Из формулы (3.7) имеем:
,Вт (3.10)
С другой стороны
,Вт (3.11)
где Рса - мощность
сигнала на выходе приемной антенны. Из (3.10) и (3.11) находим:
,Вт
(3.12)
Величина Рса,
определяемая выражением (3.12), характеризует пороговую чувствительность Рпор,
численно равную номинальной мощности сигнала на выходе приемной антенны, при
которой на выходе линейной части приемника мощность сигнала равна мощности
шумов. Используя (6.8) и (6.9) несложно получить выражение для Рпор в явном
виде:
,Вт (3.13)
Теперь необходимо
определить минимально необходимую напряженность электрического поля Емин на
входе приемной антенны, чтобы на ее выходе мощность была бы численно равна
Рпор. Воспользуюсь известным отношением:
(3.14)
где
- вектор Пойнтинга;
- эффективная площадь
приемной антенны.
Следовательно:
, [В/м] (3.15)
где
- пороговая чувствительность, Вт;
- рабочая длина волны,
м;- коэффициент усиления приемной антенны;
с - скорость света в
свободном пространстве, м/c;
или
,
[дБ
В/м]
(3.16)
При известной
минимально
необходимая мощность поля
на
входе приемной антенны ПО определяется соотношением (3.10) или (3.11).
Результаты расчетов
приведены в таблице 3.5
Таблица 3.6 - Результаты
расчетов для направления связи БС-ПО.
|
Lлч, дБ
|
20
|
|
Рш=Рш.соб,Вт
|
1,63*10-13
|
|
Рпор, Вт
|
0,15*10-13
|
|
Еmin, В/м
|
291*10-6
|
3.4 Определение зоны уверенной
радиосвязи
.4.1 При определении зоны уверенной
радиосвязи необходимо одновременно учитывать быстрые замирания, медленные
замирания, внешние шумы и уровень собственных шумов входа радиоприемного
устройства. Мощность на выходе приемной антенны ПО:
Рисунок 3.7-Структурная схема
системы БС-ПО
, (3.17)
где
- мощность на выходе передатчика БС;
- потери в фидере,
соединяющем передатчик с антенной;
- коэффициент усиления
антенны БС;
- потери при
распространении радиоволн в пространстве;
Предельное значение
,
при котором на выходе линейной части приемника мощность сигнала равна мощности
шумов, характеризует пороговую чувствительность по мощности
.
Следовательно,
.
Определю напряженность
поля на входе антенны ПО соответствующего
и
:
, [дБ
В/м]
(3.18)
, [дБ
В/м]
(3.19)
Таким образом,
напряженность поля на входе приемной антенны, с учетом внешних и собственных
шумов приемника ПО, должна быть:
.
(3.20)
Чтобы учесть быстрые и
медленные замирания, к пороговому значению напряженности поля
необходимо
добавить запас по напряженности поля, определенного выше. Следовательно, для
того чтобы радиосвязь произошла успешно, необходимо удовлетворять неравенство:
или:
, [дБ
В/м]
(3.21)
Поскольку L зависит от
расстояния r между БС и ПО, то предельные значения r, при котором
будут
определять границы зоны радиосвязи с заданной вероятностью приема S.
Расчет зоны уверенного
приема производится с помощью программы MathCad2001 Professional. Цель данного
расчета определить необходимую мощность передатчика БС для обеспечения среднего
радиуса соты 3 км.
Промежуточные и итоговые
результаты расчетов приведены в таблице 3.7
Таблица 3.7 - Результаты
расчетов для направления связи БС-ПО
|
Параметр
|
Значение
|
|
Длина волны, м
|
0,17
|
|
Потери в фидере и комбайнере, дБ
|
12
|
|
Мощность передатчика, Вт
|
14,5
|
|
Пороговая чувствительность приемника, Вт
|
0,15*10-13
|
|
Общее отклонение сигнала, дБ
|
9,6
|
|
Запас сигнала по напряженности, дБмкВ/м
|
29,075
|
|
Средний радиус соты, км
|
3
|
В связи с тем, что территория
Уватского района относительно ровная и 4 поселка располагаются на небольшой
территории, в каждом населенном пункте достаточно одной соты и соответственно
одной базовой станции. И рассчитывать пункт “Определение коэффициента
соканального повторения” нет необходимости.
Диаграмма направленности
представлена в прилажении А
4. Расчет зоны ограничения застройки
Расчет зоны ограничения застройки
производим на высоте более 2-х м от поверхности земли, где напряженность поля
не превышает предельно допустимый уровень (ПДУ) 3 в/м в диапазоне метровых
волн. Внешняя граница зоны ограничения определяется на уровне верхнего этажа по
максимальной высоте зданий перспективной застройки. Для нашего расчета она
составляет 26 м.
Рассчитаем коэффициент, учитывающий
зависимость напряженности от высоты подвеса передающей и приемной антенн, длины
волны и расстояния между передающей и приемной антенной.
Расчет производится по формуле:
(4.1)
Где, H1-высота подвеса передающей
антенны, м;
Н2- высота здания возможной
застройки, м;
λ-длина
волны, м; -расстояние от передающей до приемной антенны, м;
(4.2)
где Р-мощность на выходе
передатчика, дБ;коэффициент усиления антенны, дБ;-3атухание фидера;-расстояние
от передающей антенны до объекта, м;(Rl) - коэффициент учитывающий зависимость
напряженности от высоты подвеса передающей и приемной антенн, длины волны и
расстояния между передающей и приемной антенной.
В/м
.2 Дальнейший расчет
производим с помощью программы Excel 7.O
Результаты расчетов
сводим в таблицу 7.1.
|
R1,m
|
E(R1),B/m
|
|
1
|
14
|
|
2
|
3,48
|
|
3
|
1,54
|
|
4
|
0,88
|
|
5
|
0.65
|
|
6
|
0,39
|
|
7
|
0,29
|
Таблица 4.1- Результаты расчетов
зоны ограничения застройки
Зона ограничения застройки для
передатчика Siemens на частоте 1800 МГц составит 2 - 3 метров.
По результатам расчетов строим
график зависимости напряженности поля от расстояния. Рисунок 4.1.
Рисунок 4.1- График зависимости
напряженности электромагнитного поля от расстояния
5. Расчет санитарно-защитной зоны
Производим расчеты электромагнитных
полей для радиостанций УВЧ по интернациональной формуле Б.А. Введенского.
((5.1)
где Р - мощность на входе АФУ, Вт -
коэффициент усиления антенны, дБрасстояние от геометрического центра антенны,
мзатухание в АФУ, дБ(R) - коэффициент учитывающий зависимость напряженности от
высоты подвеса передающей и приемной антенн, длины волны и расстояния между
передающей и приемной антенной.
F(θ) - значение нормированной диаграммы направленности в вертикальной
плоскости.
F(φ)
- значение нормированной диаграммы направленности в горизонтальной плоскости.
Для антенн типа вертикальный
вибратор;
(5.2)
где в - угол между максимальным
излучением и направлением на
расчетную точку.
(5.3)
где А - угол между направлением на
расчетную точку и горизонтальной плоскостью проходящей через центр антенны. s -
угол наклона антенны.
(5.3)
где h - высота установки передающей
антенны, м Н - высота антенны подвижного абонента, м- горизонтальная дальность
от основания до расчетной точки, м
(5.4)
В/м
Дальнейший расчет
производим с помощью программы Excel 7.O. Результаты расчетов сводим в таблицу
5.1.
Таблица 5.1. Зависимость
напряженности электромагнитного поля от расстояния
|
Расстояние между передающей антенной и объектом, м
|
Напряженность электромагнитного поля, в/м
|
Расстояние между передающей антенной и объектом, м
|
Напряженность электромагнитного поля, в/м
|
|
1
|
35,16
|
16
|
3,77
|
|
2
|
23,03
|
17
|
3,79
|
|
3
|
20,9
|
18
|
3,62
|
|
4
|
16,46
|
19
|
3,37
|
|
5
|
11,75
|
20
|
3,32
|
|
6
|
9,04
|
21
|
2,78
|
|
7
|
7,65
|
22
|
2,28
|
|
8
|
6,27
|
23
|
1,77
|
|
9
|
5,9
|
24
|
2,69
|
|
10
|
4,76
|
25
|
2,61
|
|
11
|
3,52
|
26
|
2,53
|
|
12
|
2,54
|
27
|
2,41
|
|
13
|
1,44
|
28
|
2,37
|
|
14
|
2,61
|
29
|
2,13
|
|
15
|
3,75
|
30
|
1,94
|
По результатам расчетов строим
график зависимости напряженности электромагнитного поля от расстояния, рисунок
5.1.
Рисунок 5.1-График зависимости
напряженности электромагнитного поля от расстояния
Так как допустимая норма
напряженности электромагнитного поля составляет 3 В/м, из рисунка 5.1 и таблицы
5.1 мы видим, что санитарно -защитная зона для нашего проектаначинается с 21 м.
6. Безопасность жизнедеятельности
.1 Техника безопасности и охрана
труда при работе с аппаратурой
.1.1 Основные положения трудового
законодательства
Охрана здоровья трудящихся,
обеспечение безопасных условий труда, ликвидация профессиональных заболеваний и
производственного травматизма составляет одну из главных забот как государства
так и предприятия.
Трудовая деятельность на предприятии
регулируется Конституцией, Основами законодательства и Трудовым Кодексом.
В Конституции закреплены права
граждан на труд, отдых, охрану здоровья, материальное обеспечения, жилище,
образование и определенные их обязанности.
Согласно Основам законодательства о
труде, рабочие и служащие обязаны честно и добросовестно блюсти дисциплину
труда, своевременно и точно выполнять распоряжения администрации, повышать
производительность труда, улучшать качество продукции, соблюдать
технологическую дисциплину, требования по охране труда, технике безопасности и
производственной санитарии, беречь и укреплять собственное предприятие.
Согласно Трудовому Кодексу
производственные здания, сооружения, оборудования, технологические процессы
должны отвечать требованиям, обеспечивающие безопасные условия труда.
По Трудовому Кодексу обеспечение
здоровых и безопасных условий труда возлагается на администрацию предприятия.
Администрация обязана внедрять
современные средства техники безопасности, предупреждающий производственный
травматизм и обеспечивать санитарно- гигиенические условия, предупреждающие
возникновение профессиональных заболеваний у рабочих и служащих.
Постоянный контроль за соблюдением
работниками всех требований инструкции по охране труда возлагаемых также на
администрацию предприятия.
Основными документами
устанавливающими правила безопасного выполнения работ и поведение рабочего в
производственной обстановке, согласно Трудовому Кодексу действующему, является
инструкцией по охране труда, по видам работ и по профессии.
Мероприятия по эргономическому
обеспечению.
Подвижная связь является одной из
самых удобных систем используемых человеком, конструкция сотового телефона
максимально проста и удобна. Разработчик новых технологий в сетях сотовой связи
стремятся предоставить абоненту максимум современных телекоммуникационных услуг
(Internet, передача данных, факс и.т. д.) с помощью одного только мобильного
телефона. Так же многие производители добились больших успехов по поддержке
аппаратов и других функций.
Биологическая безопасность.
Вопрос о биологической безопасности
сотового телефона, пожалуй один из самых главных вопросов, волнующих
потенциального пользователя. И это вполне естественно, поскольку в наше время
всем известно, что электромагнитное излучение, в особенности СВЧ, может быть
далеко не безвредным, а радиопередатчик абонентского аппарата сотовой связи
работает непосредственно около уха пользователя, в нескольких сантиметрах от
головного мозга. Поэтому не приходится удивляться, что проблеме биологической
безопасности уделяют внимание и средства массовой информации, и специалисты, ей
посвящаются научные исследования, специальные публикации и тематические
конференции.
.1.2 Техника безопасности при работе
в автозале
К работам автозалах ЭАТС допускаются
лица, прошедшие медицинское освидетельствование, вводный инструктаж и обучение
на рабочем месте, проверку знаний правил по охране труда и имеющие
квалифицированную группу по электробезопастности не ниже третьей. Работники
автозала ЭАТС
обязаны:
соблюдать правила внутреннего
трудового порядка;
знать и соблюдать правила по охране
труда при работах телефонной связи в объеме выполняемых обязанностей;
знать порядок проверки и пользования
ручным механическим и электроинструментом, приспособлениями по обеспечению
безопасного производства работ (стремянки, лестницы и др.), средствами защиты
(диэлектрические перчатки, коврики, инструменты с изолирующими рукоятками,
индикаторы напряжения, защитные очки);
выполнять только ту работу, которая
определена инструкцией по эксплуатации оборудования или должностными инструкциями,
удержанными администрацией предприятия, и при условии, что безопасные способы
ее выполнения хорошо известны;
знать и уметь оказывать первую
медицинскую помощь пострадавшим от электрического тока и при других несчастных
случаях;
соблюдать инструкцию о мерах
пожарной безопасности. Помещения, в которых устанавливается комплекс
оборудования, относятся к классу помещений с повышенной опасностью.
Обслуживающий персонал,
осуществляющий эксплуатацию комплекса должен помнить, что небрежное или
неумелое обращение с оборудованием комплекса, нарушение инструкции по
эксплуатации может привести к неисправностям и отказам отдельных блоков, узлов
и комплекса в целом, а также привести к несчастным случаям.
6.1.3 Требования по безопасности и
производственная санитария на базовых станциях
Мероприятия по технике безопасности
на базовых станциях предусматриваются в соответствии с “Правилами техники
безопасности при сооружении и эксплуатации радиопредприятий “
Все работы с антеннами базовых
станций проводятся при выключенных передатчиках, при этом должны
предупредительные плакаты.
Конструкции антенных опор должны
обеспечивать безопасное обслуживание антенн, фидеров, ламп светоограждения в
соответствии с требованиями ППБ.
В помещениях уровень
электромагнитного поля (ЭМП) не должен превышать предельно допустимую
напряженность ЭМП в соответствии с санитарными правилами и нормами.
Осмотр и профилактический ремонт
антенно-мачтовых сооружений необходимо производить с учетом электромагнитной
обстановки на действующем радиообьекте.
Для защиты от возможного падения
льда с антенных сооружений при гололеде необходимо определить опасную зону,
граница которой отстоит от центра опоры на 1/3 ее высоты. Опасная зона, как
правило, должна входить в техническую территорию проектируемого сооружения. В
случае выхода границы опасной зоны за пределы технической территории
предусматривается защита проходов и проездов, находящихся в этой зоне, которые
должны обозначаться предупредительными знаками в соответствии с рекомендациями.
При установке контейнера в зоне падения гололеда необходимо предусматривать
мероприятия по защите кровли и обслуживающего персонала.
Требования к освещению:
в аппаратной базовой станции должна
быть предусмотрено рабочее освещение и аварийное освещение.
при отсутствии в помещении
естественного освещения персонал аварийно-восстановительной бригады должен
иметь средства аварийного освещения.
Рабочее освещение базовых станций
рекомендуется обеспечить люминесцентными светильниками, при этом освещенность
должна составлять 200 люкс на вертикальных поверхностях стоек на высоте от 0,5
до 1,5 м и на горизонтальных поверхностях на высоте 0,8 м. от уровня пола по
помещению в целом.
.2 Правила противопожарной
безопасности
.2.1 Наиболее вероятной чрезвычайной
ситуацией, возникновение которой возможно при проектировании, развертывании и
эксплуатации сети связи является пожар.
Пожар возникающий на предприятии
связи, может привести к выходу из строя установок и аппаратуры связи,
уничтожение материальных ценностей, гибели обслуживающего персонала.
.2.2 Главными причинами
возникновения пожара на MSC, XCDR, BSC и BS является:
небрежное обращение с открытым
огнем.
перегрузка аппаратуры.
неисправность электрооборудования и
электропроводки.
самовозгорание горючих веществ.
плохой монтаж аппаратуры и ее
блоков.
небрежное и неумелое обращение со
сварочным аппаратом, паяльником.
неправильное хранение пожароопасных
материалов.
В соответствии с этими положениями
при проектировании, строительстве и эксплуатации MSC, XCDR, BSC и BTS
предусмотрены следующие инженерно-технические мероприятия по пожарной
профилактике:
применение несгораемых и огнестойких
материалов.
правильная планировка зданий,
необходимое количество входов и выходов.
производственные помещения станции
должны быть оборудованы необходимым противопожарным инвентарем, углекислотными
огнетушителями, металлическими ящиками с совками и просеянным песком,
шерстяными или суконными одеялами пропитанными специальным раствором. Весь
пожарный инвентарь должен содержаться в исправном состоянии и находиться на
видном месте, к нему должен быть обеспечен беспрепятственный доступ.
легковоспламеняющиеся жидкости
должны находиться в закрытой металлической таре и хранится в специальном
помещении.
выбор сечения токопроводящих
проводов, соединяющих аппаратуру MSC, XCDC, BSC и BTS с первичной системой
питания переменного тока напряжением 200 В. Для подключения таких потребителей
необходимы провода типа МГШВ или МПО с сечением 0,5-0,75мм из расчета до 5А на
1 мм сечения провода.
защита электрических приборов от
короткого замыкания и перегрузок током осуществляется при помощи плавких
вставок, рассчитанных на ток, превышающий в 3 раза номинальной. На каждой
площадке под базовую станцию должен находится огнетушитель ОП-5 и оборудована
пожарная сигнализация. На площадках находящихся в жилых домах планируется
установка автоматической системы пожаротушения.
предприятия связи должны оснащаться
системой автоматического пожаротушения.
сигналы от автоматической системы
пожаротушения и пожарной сигнализации выводятся на центр коммутации подвижной
связи. Если в здании, где размещается базовая станция, есть помещение, в
котором установлена станция пожарной сигнализации, концентратор или
приемо-контрольные приборы и организовано круглосуточное дежурство,
целесообразно вывести в это помещение сигнал от средств пожарной автоматик,
установленных в аппаратной базовой станции.В аппаратной должны быть установлены
пожарные оповещатели дымового или комбинированного действия
Тушить пожар можно только после
выключения источников питания.
Ответственность за противопожарное
состояние и выполнение противопожарных мероприятий возлагается на начальников
отделов, участков, (старших радиопередающих станций).
Лица, ответственные за пожарную
безопасность, обязаны:
требовать от своих подчиненных
соблюдения мер пожарной безопасности на рабочих местах, обучать работников
действиям в случае пожара;
следить за исправностью
производственного оборудования, электроустановок, средств пожарной
сигнализации, вентиляции и принимать меры к устранению обнаруженных неисправностей;
обеспечить и следить за исправным
состоянием имеющихся первичных средств пожаротушения(у углекислотных
огнетушителей должны находится х/б рукавицы).
Территория цехов и радиопередающих
станций должны постоянно содержаться в чистоте. Загромождение цехов и станций
не допускается.
Все производственные помещения
должны содержаться в чистоте, проходы и выходы к оборудованию, первичным
средствам пожаротушения не должны быть загромождены.
При проведении технологических
процессов, эксплуатации оборудования, производстве пожароопасных работ строго
руководствоваться должностными инструкциями.
Курить разрешается только в
специально отведенных местах, где находится разрешающий знак.
Своевременно, согласно ПЭЭП,
проводить измерения сопротивления изоляции внутренней электропроводки
.3 Оценка воздействия на окружающую
среду
.3.1 Сооружения связи являются одним
из наиболее экологически чистых видов сооружений народного хозяйства. В период
эксплуатации они не производят вредных выделений и промышленных отходов в
окружающую среду, и в то же время, дают значительный социально-экономический
эффект по оказанию услуг связи населению и народному хозяйству.
.3.2 При эксплуатации MSC не
образуется никакие отходы. Устанавливаемое электронное оборудование не выделяет
вредных веществ в атмосферу, не имеет источников шума, вибрации и иных вредных
физических воздействий. На основании ведомственных строительных норм BCH 333-93
санитарно-защитные зоны для MSC, аналогично коммутационным системам ТФОП
Российской Федерации, не предусматриваются. Таким образом, не требуется
специальных мер по охране атмосферного воздуха и окружающей среды.
7. Бизнес-план проектируемой сети
В данной главе дипломного проекта
приводится расчёт технико-экономических показателей для проектируемой сети
подвижной связи.
Сметная документация к проекту
«Построение сети подвижной связи стандарта GSM-1800» составлена с учетом
нормативов, действующих в РФ и отрасли «Связь».
Оборудования определена в текущих
ценах на 01.01.2005.
.1 Расчет капитальных затрат
Инвестиции это затраты на расширение
воспроизводства основных производственных фондов.
Инвестиции являются важнейшим
экономическим показателем, так как непосредственно характеризуют, во что
обходится создание новых сооружений техники связи. Инвестиции включают в себя
затраты на строительно-монтажные работы, приобретение оборудования,
транспортных средств и инвентаря и прочие виды подготовительных работ,
связанных со строительством, то есть капитальные затраты принимаются равными
сметной стоимости строительных объектов.
Источники покрытия инвестиций -
собственные средства предприятия. Так как размещение оборудования производится
на существующих площадях, то затраты на строительство зданий непредусмотрены.
При укрупненных расчетах в данном проекте не учитывается налог на добавленную
стоимость.
Все произведённые расчёты затрат на
оборудование представлены ниже
Таблица 7.1- Расчёты затрат на
оборудование
|
Наименование работ
|
Единицы
|
|
Сметная стоимость, тыс. руб.
|
|
|
или затрат
|
измерения
|
Единиц
|
Единица(тыс) тыс.руб
|
Общее тыс.р.
|
|
BSC/TRAU
|
комплект
|
1
|
3710,00
|
3710,00
|
|
Оборудование БЕРКУТ
|
комплект
|
1
|
1585.59
|
158,56
|
|
Базоваястанция BS240/241
|
комплект
|
2
|
944,00
|
1888,00
|
|
Базоваястанция BS40/41
|
комплект
|
2
|
944,00
|
1888,00
|
|
Антенны Kathrein
|
Шт.
|
8
|
143,00
|
1144,00
|
|
Дополнительные TRX
|
Шт.
|
4
|
1100
|
4400,0
|
|
Источники питания
|
Шт.
|
4
|
359,00
|
1436,00
|
|
Итого
|
|
|
|
16051,59
|
|
Стоимость неучтенного оборудования
|
%
|
10
|
|
1605,16
|
|
Итого
|
|
|
|
17656,75
|
|
Тара и упаковка
|
%
|
0,5
|
|
88,28
|
|
Транспортные расходы от стоимости оборудования)
|
%
|
4
|
|
706,27
|
|
Итого по разделу
|
|
|
|
18451,30
|
|
Монтаж и настройка оборудования с учетом накладных расходов
|
%
|
15
|
|
2767,70
|
|
Всего по смете
|
|
|
|
21219,00
|
.2 Расчет годовых эксплуатационных
расходов
Годовые эксплуатационные расходы
складываются из расходов на эксплуатацию станционных сооружений и начисляются
на основе сметы затрат на производство по следующим статьям:
заработная плата производственных
работников;
отчисления на социальное
страхование, пенсионный фонд, фонд занятости и другие отчисления - единый
социальный налог с 2001 г.;
затраты на материалы и запчасти;
затраты на электроэнергию;
амортизационные отчисления;
прочие производственные и
транспортные расходы.
Годовой фонд заработной платы
исчисляется на основании производственного штата. Общее число сотрудников
предприятия, включая управленческий персонал, составляет 4 человек.
Среднемесячная заработная плата -
8000 (руб.)
ГФЗП = 4*8000*12 = 384 (тыс. руб.)
Единый социальный налог производится
в размере 35,6% плюс отчисления в фонд соц. Страхования в соответствии с
классом профессионального риска 2,9, всего 26% от годового фонда заработной
платы:
ЕСН = 0,26*384000 = 99,84 (тыс.
руб.)
Амортизационные отчисления
предназначены для приобретения или строительства новых основных фондов, а также
для капитального ремонта и модернизации старых основных фондов. Для станционных
сооружений установлена норма амортизации в размере 7,7% от их первоначальной
стоимости:
АО = 21219,00*0,077 = 1633,86 (тыс.
руб.)
Материальные затраты - это затраты
на оплату электроэнергии для производственных нужд, затраты на материалы и
запасные части и пр. затраты на оплату электроэнергии укрупнено считаются как
5% от годового фонда оплаты труда:
ЗоЭ/Э = ГФОТ*5% = 384000*0,05 = 19,2
(тыс. руб.);
Затраты на материалы и запасные
части укрупнено считаются как 3,5% стоимости основных производственных фондов:
ЗмиЗ/Ч = 21219,00*0,035 = 742,66
(тыс. руб.)
Прочие расходы - затраты на прочие
производственные, транспортные, управленческие, эксплуатационные расходы
определяются укрупнено в размере 60% от величины фонда заработной платы:
Пр. = 384000*0,6 = 230,40 (тыс.
руб.) Результаты расчетов всех производственных расчётов сведем в таблицу 7.2
Таблица 7.2- Производственные
расчёты
|
№ п/п
|
Наименование расходов
|
Сумма, тыс. руб.
|
|
1
|
Годовой фонд заработной платы
|
384,00
|
|
2
|
Единый социальный налог
|
99,84
|
|
3
|
Амортизационные отчисления
|
1633,86
|
|
4
|
Затраты на материалы и запчасти
|
742,66
|
|
5
|
Затраты на электроэнергию
|
19,20
|
|
6
|
Прочие расходы
|
230,40
|
|
7
|
Итого
|
3109,97
|
.3 Расчет тарифных доходов
Доходы по видам услуг связи включают
в себя стоимость предоставления доступа, абонентскую плату, доходы от местного
трафика. А так же доли доходов от междугородного и международного трафиков,
прочие доходы от дополнительных услуг (переадресация вызова, запреты вызовов,
прием/передача данных, факсимильных сообщений, роуминг и др.). Средние доходные
таксы ха один номер приведены в таблице 7.3
Таблица 7.3- Средние доходные таксы
ха один номер
|
Наименование показателей
|
Единица измерения
|
Значение
|
|
Установочная плата За подключение к сети, номер
|
Тыс. руб.
|
0,300
|
|
Абонентская плата в год
|
Тыс. руб.
|
0,900
|
|
Плата за трафик:
|
|
Эфирное (местное) время, исходящее соединение
|
Руб./мин.
|
1,50
|
|
|
Эфирное (местное) время, входящее соединение
|
Руб./мин.
|
0
|
|
|
Междугородный разговор
|
Руб./мин.
|
3
|
|
|
Международный разговор
|
Руб./мин.
|
3,50
|
|
|
|
|
|
|
Усредненные статистические данные по
трафику сотовой сети GSM-1800, за год, приведены в таблице 7.4
Таблица 7.4- Усредненные
статистические данные по трафику сотовой сети GSM-1800
|
Наименование показателей
|
Единица
|
Значение показателей
|
|
Вводимая мощность
|
номер
|
13000
|
|
Трафик:
|
|
|
|
Местный обмен, исходящее соединение
|
тыс. мин
|
11000
|
|
Местный обмен, входящее соединение
|
тыс. мин
|
|
Междугородные разговоры
|
тыс. мин
|
2000
|
|
Международные разговоры
|
тыс. мин
|
900
|
Итак, получаем, что тарифные доходы
определяются как
ТД = Упл + АбПл + ТрИсх*ПлТр +
ТрВх*ПлТр + ТрМг*ПлТр + ТрМн*ПлТр;
ТД = 0,3 * 13000 + 0.9 * 13000 +
1,50 * 11000 + 0 * 10000 + 3 * 2000 + 3,50 * 900 = 41250,0 (тыс. руб.)
Прочие доходы от предоставления ДВО
рассчитываются как 2% от величины тарифных доходов;
ПрД = 41250,0 *0,02 = 825 (тыс.
руб.) Таким образом, доходы от основной деятельности Д = 41250,0 + 825 =42075
(тыс. руб.)
.4 Расчет рентабельности и прибыли
Прибыль (убыток) от реализации услуг
связи есть разница между доходами от основной деятельности и расходами
(текущими издержками): П=Д-Э; П = 42075 - 3109,97= 38965,03(тыс. руб.)
Рентабельность основной деятельности
предприятия - отношение прибыли от основной деятельности к общим капитальным
затратам, выраженное в процентах. Р = (П/R) * 100%
Р = (38965,03 / 21219) * 100% =
183,6%
Рентабельность составила 183,6
процентов.
.5 Расчет срока окупаемости
Срок окупаемости проекта
рассчитывается через коэффициент дисконтирования, который равен:
К=(1/(1+Енп))t
где Енп=25%
|
Технико-экономические показатели
|
|
|
|
|
|
|
Показатели
|
Ед.изм.
|
Значение по шагам рассматриваемого периода
|
|
|
|
|
|
1мес.
|
2мес.
|
3мес.
|
4мес.
|
5мес.
|
6мес.
|
7мес.
|
|
Капитальные вложения
|
Руб.
|
-21219,00
|
-21219,00
|
-21219,00
|
-21219,00
|
-21219,00
|
-21219,00
|
-21219,00
|
|
ЧДД
|
Руб.
|
3247,09
|
3247,09
|
3247,09
|
3247,09
|
3247,09
|
3247,09
|
3247,09
|
|
Коэффициент дисконтирования
|
Ед.
|
1,00
|
0,98
|
0,96
|
0,94
|
0,92
|
0,90
|
0,88
|
|
Дисконтированный доход
|
Руб.
|
3247,09
|
3180,82
|
3115,90
|
3052,31
|
2990,02
|
2929,00
|
2869,23
|
|
Чистая текущая стоимость
|
Руб.
|
-17971,91
|
-14791,09
|
-11675,19
|
-8622,87
|
-5632,85
|
-2703,85
|
165,38
|
|
Eнп=25%
|
0,25
|
0
|
1
|
2
|
3
|
4
|
5
|
6
|
Выводы
Расчеты показали, что проект
«Организация сети подвижной связи стандарта GSM в Уватском районе Тюменской
области» до 13000 абонентов окупится через 7 месяцев. В начале эксплуатации в течение
срока окупаемости, почти вся прибыль будет идти на покрытие капитальных затрат,
после этого эксплуатация сети подвижной связи будет приносить стабильный доход.
Полученная прибыль может направляться для осуществления второго этапа
расширения сети. Или на приобретение дополнительного оборудования, увеличения
зоны радио покрытия, улучшения качества связи. А так же внедрения
дополнительных услуг и модернизацию оборудования. Проектируемая сеть подвижной
связи рентабельна и имеет малый срок окупаемости. По результатам расчётов
видно, что проведение построение сети GSM экономически целесообразно.
8. Расчет интегрального критерия
уровня готовности к информационному обществу
Критерии оценки уровня готовности
России, ее структур административно-хозяйственного деления и отраслей к
информационному обществу предназначены для определения их принадлежности к
одному из четырех уровней готовности к информационному обществу:
-й уровень - условия для перехода к
информационному обществу отсутствуют;
-й уровень - условия для перехода к
информационному обществу созданы и используются значительной частью общества.
Существует электронное расслоение общества;
-й уровень - большая часть общества
использует в жизни и в профессиональной деятельности инфокоммуникационные
технологии, услуги и информационные ресурсы. Осуществляются меры по преодолению
электронного расслоения общества и других негативных последствий
информатизации.
Уровни готовности России к
информационному обществу определяются в пяти направлениях, характеризующих развитие
информатизации и проникновение ИКТ, услуг и информационных технологий в жизни и
деятельности общества:е направление - «Доступ к инфокоммуникациям».
Характеризует обеспеченность общества инфокоммуникационной инфраструктурой; ее
доступность населению и предприятиям по цене и времени доступа к сетевым
ресурсам; скоростью и качеством передачи информации; развитием местной бытовой
сети аппаратных и программных средств и услуг; развитием местной сети
телекоммуникационного сервиса, сопровождения аппаратных и программных средств;
развитием местной сети доступа к Интернету.е направление - «Информационное
обучение». Характеризует обеспеченность средних и высших учебных заведений
компьютерами и ресурсами Интернета, уровнем подготовленности преподавателей по применению
ИКТ в преподавательской деятельности, возможностями получения специального и
общего образования по ИКТ в государственных и негосударственных средних
специальных, высших учебных заведениях.е направление - «Инфокоммуникационное
общество». Характеризует возможности использования Интернета, его
информационных ресурсов в повседневной жизни и в профессиональной деятельности,
а также средний объем информации, получаемый одним человеком в год.е
направление - «Инфокоммуникационная экономика». Характеризует влияние
специализации в области ИКТ на рынок труда, развитие электронной коммерции
«Фирма-покупатель» и «Фирма-Фирма», переход к «Электронному правительству»,
общее влияние отрасли экономической деятельности в сфере информатизации на
экономику России (доля ВВП, получаемая от рынка ИКТ).е направление -
«Инфокоммуникационная политика». Характеризует влияние органов власти на
либерализацию телекоммуникационного сектора экономики на конкуренцию и развитие
услуг в этом секторе, на ограничения, налагаемые лицензированием и стандартами
на производственную и сбытовую деятельность в отношении ИКТ и информационных
ресурсов, влияние правительства на информатизацию через реализацию
государственных целевых программ и их концепций.
Интегральный критерий для региона
(страны) КИО рассчитывается по методу Международной Академии Связи и
представляется вектором, имеющим модуль (длина вектора) и угол, определяющий
положение вектора относительно единичного вектора с единичными координатами,
либо относительно вектора, выбранного за точку отсчета в n-мерном пространстве.
Таблица 8.1 - Данные для расчета
интегрального критерия
|
Наименование
|
Тюменская обл.
|
|
2005
|
2010
|
|
Телефонная плотность (количество ОТА на 100 жителей)
|
31,96
|
42,00
|
|
Плотность сотовых телефонов (количество на 100 жителей)
|
25,02
|
34,27
|
|
Плотность ТВ приемников (количество на 100 жителей)
|
47,70
|
59,35
|
|
Плотность пользователей Интернет (количество на 100 жителей)
|
4,9
|
15,0
|
|
Процент покрытия территории города
информационно-телекоммуникационными сетями,%
|
92
|
100
|
|
Время необходимое жителю города для достижения точки доступа к
сети, мин.
|
6
|
5
|
|
Среднее время занятости канала, мин
|
10
|
12
|
|
Средняя скорость передачи информации, бит
|
64*106
|
64*108
|
|
ВВП обеспеченного за счет инфор -телекоммуникационной экономики,
%
|
3,0
|
5,0
|
|
Численность населения
|
3265700
|
3905155
|
Расчет критериальных показателей для
Тюменской области.
Экономический критерий -
К
определяется по формуле (8.1):
К
=
(8.1)
где К
-
процент ВВП региона (страны), обеспеченный за счет информационно -
телекомуникационной экономики; он может быть исчислен как отношение доходов от
инфокоммуникаций к ВВП; К
=0%;
К
=50%.
Комплексный
информационно-технологический критерий - К
определяется с
использованием методики программы развития Организации Объединенных Наций по
формуле (12.2):
К
=
,
(8.2)
где К
,
К
,
К
,
К
-
критериальные показатели.
Критерий
территориальности- К
характеризует процент покрытия территории страны (региона)
инфокоммуникационными сетями, определяется с использованием методики Программы
развития Организации Объединенных Наций по формуле (12.3):
К
=
,
(8.3)
где К
-фактический
процент территории региона (страны), покрытой инфокоммуникационными сетями; К
=0%;
К
=100%.
Критерий доступности -К
определяет время, необходимое жителю страны для достижения инфокоммуникаций.
Критерий доступности
рассчитывается по формуле (12.4):
К
=
aК
+bК
,
(8.4)
где К
-
критерий доступности для городских жителей и жителей крупных поселков;
К
-
критерий доступности для жителей труднодоступных и малонаселенных районов;
a, b-
доли населения, проживающего, соответственно, в городской и сельской местности.
В свою очередь, критерии
К
и
К
рассчитываются по формуле (8.5):
К
=1-
, (8.5)
где t -время,
необходимое любому жителю для достижения инфокоммуникаций в регионе (стране);
=5 мин
=15
мин
для К
=30 мин
=90
мин для К
Информационный критерий-
К
определяется как индекс объема интерактивной информации в год на 1 жителя и
рассчитывается по формуле (8.6):
К
=
, (8.6)
I=
(8.7)
где I - объем
интерактивной информации в год на 1 жителя региона (страны);
-
количество телефонов (стационарных и мобильных) в регионе (стране);население
региона (страны);средняя скорость передачи информации;среднее время занятия
канала;
=10
байт;
=10
байт.
Критерий развития
инфокоммуникаций - К
характеризует уровень наполнения общества инфокоммуникационными устройствами
(терминалами) пользователя, определяется с использованием методики Программы
развития Организации Объединенных Наций по формуле (8.8):
К
=
,
(8.8)
И
=
, (8.9)
D=
, (8.10)
где D- плотность
стационарных телефонов в регионе (стране);
Н- население;
=80%;
=0%;
И
;
И
;
И
-рассчитываются
аналогично (8.9), (8.10).
=D
=D
=100%
=D
=D
=0%.
Используя данные таблицы
8.1 и формулы для расчета (8.1-8.10) и полученные определены критериальные
показатели для Тюменской области результаты сведены в таблицу 8.2.
Таблица 8.2 -
Критериальные показатели
|
Наименование
|
Тюменская обл.
|
|
2005
|
2010
|
|
Экономический критерий, Кэ
|
0,060
|
0,100
|
|
Критерий территориальный, Кт
|
0,920
|
1,000
|
|
Критерий доступности, Кд
|
0,900
|
1,000
|
|
Критерий информационный, Ки
|
0,595
|
0,880
|
|
Критерий развития инфокоммуникаций, Кри
|
0,2939
|
0,403
|
|
Комплексный информационно-технологический критерий, Кит
|
0,6772
|
0,821
|
Все критериальные
показатели являются относительными величинами, не имеющими размерности и
изменяющимися от нуля до единицы. Приближение к единице означает движение к
информационному обществу. Следует заметить, что определение конкретного
значения показателя К
в регионах России в настоящее время затруднительно из-за недостатка справочных
данных: нет данных по доступности и степени покрытия инфокоммуникаций в
регионах, время занятия канала и скорость передачи информации известны только
как средние величины в целом по России. Поэтому К
может быть пока оценен
только критерием К
.
Данные критерии оценки
готовности не в полной мере отвечают в целом сегодняшнему состоянию российской
экономики. С точки зрения Всемирного банка, Россия входит в число 22
трансформирующихся стран. Однако в дореформенный период в нашей стране были
заложены определенные предпосылки для развития процессов информатизации,
которые отсутствуют в развивающихся странах. Вместе с тем, как в стране с
переходной экономикой, в которой государство во многих случаях берет на себя функции
рыночных институтов, в России только начинается формироваться конкурентная
среда, что является серьезным препятствием на пути информатизации. Все же
полученная в результате интегральная оценка готовности России или региона к
информационному обществу позволит сопоставить имеющуюся ситуацию с положением
дел в развивающихся, других странах или оценить динамику движения к
информационному обществу в конкретном регионе административно -территориального
образования. Общую готовность России к жизни в информационном мире оценивают
как близкую к третьему уровню из четырех, что отвечает состоянию «в движении»
(начало развития информационного общества, массового использования ИКТ
населением страны, а также появление информационного неравенства). Хотя
реальный уровень развития информационного общества в России невысок, страна
находится на самом динамично отрезке пути. Кроме того, отмечен высокий уровень
информационного неравенства -как для различных групп населения, так и для
отдельных регионов. Например, Москва по многим показателям приближается к
высшей, четвертой степени или уже находится на ней, в то время как отдельные
или сельские регионы страны находятся на первой или даже нулевой стадии.
Результаты расчета
показателей могут быть представлены в виде пентаграмм, представленных на
рисунке 8.1.
Рисунок 8.1 - Движение
по пути к глобальному информационному обществу Тюменской области.
Заключение
В дипломном проекте
рассмотрен проект сети СПС стандарта GSM Уватского района Тюменской области.
В аналитическом разделе
произведен выбор оборудования SIEMENS:
Базовых станций
BS240/241 и BS 40/41 а также контроллер базовых станций(BSC) рассмотрены
характеристики оборудования SIEMENS.
В проектном разделе в
четырех населенных пунктах было поставлено по одной базовой станции и один
контроллер базовой станции, рассчитана зона покрытия BSC, определен суммарный
процент времени ухудшения качества связи, который укладывается в установленные
нормы, построена диаграмма уровней на участке, проведен расчет зоны ограничения
застройки, расчет санитарно защитной зоны, и установлено что она начинается с
21 метра от BTS.
Произведен расчет
технико-экономических показателей, капитальные вложения составили
21219,00тыс.руб, а эксплуатационные расходы - 3109,97 тыс.руб. В результате
срок окупаемости оборудования составил 7 месяцев эксплуатации.
Также рассмотрены
вопросы безопасности жизнедеятельности при эксплуатации оборудования.
Реальный уровень
развития информационного общества в России невысок, но страна находится на
самом динамичном отрезке пути. По интегральному критерию уровня готовности
России можно отнести к началу развития информационного общества.
Графическая часть
представлена следующими схемами: схема организации связи,
Библиография
1. Кошташевский В.Г. Сети подвижной связи. Инженерная
энциклопедия. - Москва 2001.
. Ипатов В.П. Системы мобильной связи Учебное пособие для
вузов. - Москва: 2003.
. Беленький В.Г. Расчет зоны покрытия базовых станций в
системах связи с подвижными объектами. Методические указания - Новосибирск
2003.
. Громаков Ю.А. Стандарты системы подвижной связи. Москва:
Эко-Трендз. 2001
. Ламекин В.Ф. Сотовая связь- Ростов на Д.: Феникс, 1997
. Типовая инструкция по охране труда № ТОИР-45-085-1
. Субботин Е.А., Ремез И.Г. «Методические указания по
определению интегрального критерия уровня готовности к информационному обществу
» для студентов дипломников. - Екатеринбург,: УрТИСИ ГОУ ВПО СибГУТИ, 2004г.