Освоение метода измерения давления с помощью тензорезистивного датчика

  • Вид работы:
    Курсовая работа (т)
  • Предмет:
    Информатика, ВТ, телекоммуникации
  • Язык:
    Русский
    ,
    Формат файла:
    MS Word
    1,61 Мб
  • Опубликовано:
    2012-12-25
Вы можете узнать стоимость помощи в написании студенческой работы.
Помощь в написании работы, которую точно примут!

Освоение метода измерения давления с помощью тензорезистивного датчика

Аннотация

В работе представлено описание датчика давления САПФИР -22-МПС ДИВ 2340 и результаты его калибровки. Также изучалось влияние электромагнитной помехи на показания данного датчика. Для измерения показаний датчика давления использовался цифровой вольтметр, электромагнитная помеха вводилась с помощью поверхностного электрического тлеющего разряда. Получена линейная калибровочная зависимость показаний датчика от давления в диапазоне от 0,05 до 1 атм. Определены погрешности тарировочных коэффициентов. Показано что данный датчик имеет высокую линейность. При возникновении электромагнитной помехи наблюдалось значительное отклонение показаний датчика от среднего значения, дисперсия увеличилась более чем на порядок. Значительное влияние электромагнитной помехи мы связываем с тем, что датчик имеет электронный блок, на который может наводиться паразитная ЭДС, также с тем что данный датчик не был заземлен.

Введение

В аэродинамических исследованиях иногда необходимо вводить контролируемые возмущения в поток. Одним из способов введения возмущений является высокочастотный электрический тлеющий разряд. Но при этом возникает электромагнитное излучение, которое может создавать помехи в аналоговых приборах измерительной системы. Данная работа выполнялась с помощью измерительной системы установки Т-325 ИТПМ СО РАН, которая позволяет проводить диагностику, не делая запуск сверхзвуковой аэродинамической трубы.

Цель нашей работы: овладеть методом измерения давления с помощью тензорезистивного датчика САПФИР -22-МПС ДИВ 2340, определить его калибровочную зависимость, ошибку аппроксимации и изучить влияние электромагнитной помехи на показания данного датчика.

1. Описание тензорезистивного датчика давления

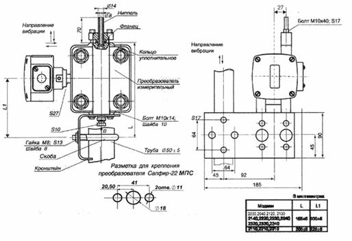
Для измерения давления в работе использовался датчик абсолютного давления САПФИР -22-МПС ДИВ 2340, диапазоны измерений которого представлены в таблице 1. Также в ней указана максимальная погрешность на каждом диапазоне давлений. Внешний вид (рис. 1) и геометрические размеры приведены на рис. 2.

Таблица 1 - Пределы измерений и допускаемой основной погрешности

Верхний предел измерений

Предел допускаемой основной погрешности

Разрежения, кПа

Избыточного давления, кПа


12,5

12,5

0,5

20

20

0,5

30

30

0,25; 0,5

50

50

0,25; 0,5

100

60

0,25; 0,5

100

150

0,25; 0,5


Рис. 1 - Внешний вид датчика

Рис. 2 - Геометрические размеры

Принцип действия преобразователей основан на воздействии измеряемого давления на мембраны измерительного блока, что вызывает деформацию упругого чувствительного элемента и, соответственно, изменение сопротивления тензорезисторов датчика. Это изменение преобразуется в электрический сигнал, который передается от тензопреобразователя из измерительного блока в электронный преобразователь и далее в виде стандартного токового унифицированного сигнала (0-5) мА.

Выходной сигнал с тензорезисторов подается на электронный блок, состоящий из АЦП и ЦАП, который преобразует этот сигнал в токовый от 0 до 5 мА. В этом блоке встроена коррекция температурных погрешностей прибора. Также этот блок позволяет изменять нижний и верхний пределы значений выходного сигнала. То есть прибор можно настроить на измерение различных диапазонов давления (например: от 0,2 до 0,4 атм. или от 0 до 1 атм.).

Внешний вид платы электронного преобразователя представлен на рис3. На плате установлены 3 кнопки управления: I0 - установка нижнего уровня измерений, I100 - установка максимального уровня измерений

.

Рис. 3 - Внешний вид платы преобразователя

Применение в преобразователях Сапфир-22МПС термокомпенсированного тензопреобразователя, корректирующего датчика температуры в электронном блоке и микропроцессорной электроники в преобразователе позволило повысить точность измерений в реальных условиях эксплуатации, в том числе значительно уменьшить температурную погрешность, существенно упростить настройку «нуля» и«диапазона измерения», а также установку любого верхнего предела измерения внутри модели, отличного от верхних пределов поддиапазонов.

2. Экспериментальная часть

.1 Описание установки

Для калибровки тензорезистивного датчика использовалась измерительная система, схема которой приведена на рис. 4.

Рис. 4 - Схема тарировки датчика

Давление в баллоне, измеряемое эталонными весами рейтерного типа, определялось с помощью реверсивных счетчиков, находящихся в модуле КАМАКа. Показания с тензорезистивного датчика подавались на вольтметр Agilent 34401А. Источником постоянного напряжения для датчика давления “Сапфир ” служил Б5-48. В качестве питания датчика, использовалось напряжение 36В (стандартное для данного типа датчиков). Термопарой измерялась температура окружающей среды. Измеренные величины, с помощью контроллера СС-32 Fast Camac, передавались на ПК, где проводилась их дальнейшая обработка.

2.2 Методика проведения экспериментов

.2.1 Тарировка датчика давления САПФИР - 22 - МПС ДИВ 2340

Перед тарировкой датчика необходимо было проверить давление окружающей среды. Для этого использовался образцовый ртутный манометр. Он позволяет определить давление с учетов температуры воздуха, с погрешностью 0,01 %. Формула (1) для расчета давления:

(1)

где Pатм.ман - давление воздуха, t - температура в оС, Pm - измеряемое давление. Paтм.ман=10343,8 кгс/м2. После чего мы сравнили с показанием весовых элементов и скорректировали тарировочный коэффициент , который определялся по формуле

(2)

где Nst - количество оборотов рейтера, Dst - номер диапазона весовых элементов. Для сравнения показаний рейтерных весов с образцовым манометром на один из входов весов подавался технический вакуум создаваемый форвакуумным насосом. Второй вход подавалось давление окружающей среды. Полученное значение =2.65 было заведено в программу автоматического сбора тарировочных данных.

Процесс тарировки:

В начале из баллона откачивался воздух форвакуумным насосом до максимального разрежения. Затем трубку идущую от насоса к баллону перекрывали и вследствие естественных неплотностей (не герметичность соединений трубок и самого баллона) в баллон натекал газ, и тем самым повышалось давление.

Измерение тарировки начиналось, когда скорость натекания воздуха в баллон относительно стабилизировалась. Примером этого служит рис.5 на котором изображена рабочее окно программы автоматического сбора данных. В ней отображены три графика:

) зависимости давления, измеренного рейтерными весами от времени,

) зависимости скорости натекания в баллон от времени,

) зависимости давления измеренного рейтерными весами от напряжения датчика.- температура, измеренная термопарой- число оборотов весов- номер текущего диапазона- давление рейтерных весов_prb1 - напряжение на датчике- время проведения эксперимента

Рис. 5 - Рабочее окно программы автоматического сбора данных

Если нажать кнопку SAVE все значения To, Nst, Dst, Pst, E_prb1 будут сохраняться в выбранный заранее файл. На экране мы видим скорости натекания (в оборотах в секунду). Получилось, что оно равно 1,25 об/с и остается почти постоянной в течение всего процесса тарировки. При приближении количества оборотов рейтера к 500 принудительно увеличивался диапазон весов. Это делалось во избежание блокировки весов (закусывания резьбы рейтера). При приближении давления в баллоне к атмосфере скорость натекания уменьшалась, что видно по последнему диапазону (рис.5). Для уверенности в том, что в конце тарировки давление в баллоне достигло атмосферы, баллон был полностью открыт. Показания весов после эксперимента составили 10354 кгс, а давление измеренное, с помощью образцового манометра было равно 10344,5. Таким образом, показания весовых элементов до и после эксперимента различаются лишь на 0,1%, что можно отнести к систематической погрешности.

2.2.2 Проверка влияния электромагнитной помехи на показания датчика

В данной части работы определялось, как изменятся показания датчика давления при зажигании поверхностного электрического разряда.

Эксперимент проводился следующим образом: испытательная камера была открыта на атмосферу. Было измерено 1000 значений напряжений измеренного датчиком при отсутствии разряда. После чего в камере зажгли поверхностный тлеющий разряд и вновь были измерены 1000 значений напряжений измеренных датчиком давления.

Полученные данные сохранялись в файл.

Схема зажигания поверхностного электрического разряда приведена на рис. 6. Электрическая цепь состоит из генератора Г3-112/1, повышающего трансформатора. С генератора подавался синусоидальный сигнал на частоте 10 кГц. Усилитель мощности использовался с коэффициентом усиления около 10, поскольку напряжение сигнала генератора не превышало 5 вольт. Далее сигнал усиливался до напряжения 400-1000 вольт повышающим трансформатором.

Рис. 6 - Принципиальная схема зажигания разряда

Схематично поверхностный разряд приведен на рис.7. Разряд состоит из двух медных электродов сечением около 1 мм, к которым подводится напряжение. Расстояние между ними примерно 1мм.В качестве изолятора применяется керамическая трубка и слой капролона.

Рис. 7 - Модель поверхностного разряда

3. Анализ данных

.1 Обработка данных тарировки и расчет погрешности

Полученные данные обрабатывались в программном продукте Microsoft Excel. В начале была построена зависимость давления, измеренного рейтерными весами от напряжения датчика и ее можно видеть на рис.8.

Рис. 8 - График зависимости напряжения датчика от давления, измеренного рейтерными весами

Эта зависимость имела линейный вид. Поскольку нам необходимо по показания датчика восстанавливать значение измеренного давления, то тарировочную зависимость мы берем в виде . Для аппроксимации данных использовалась линейная регрессия в виде:

(3)

где  случайная величина. Были получены уравнения зависимости, как для всех измеренных данных, так и для каждого диапазона давления. Они приведены в таблице 2.

Таблица 2 - Коэффициенты уравнения , дисперсия остатков регрессии в зависимости от диапазона

A, кгс/м2

B, кгс/м2В

MSE_2

R2

№ диапазона

261,45

9141,40

45,58

0,99999

Все данные

255,23

9160,00

9,73

0,99985

0

264,85

9116,10

6,55

0,99994

1

271,35

9112,00

8,56

0,99992

2

268,54

9131,90

8,66

0,99992

3

264,52

9145,70

9,77

0,99988

4

293,20

9107,70

10,46

0,99984

5

283,55

9121,60

9,17

0,99991

6

569,70

8838,80

13,06

0,99979

7


Оказалось, коэффициенты A и B отличаются на разных диапазонах. Для всего диапазона данных зависимость давления рейтерных весов от напряжения датчика имеет вид:

. (4)

Рис. 9 - График зависимости (разности давления измеренного и расчетного) от номера точки

После чего из измеренных данных давления были вычтены значения, рассчитанные по формуле (4). По этим значениям был построен график отклонений от номера отсчета (рис.9).

Фактически были получены случайные отклонения значений давления. Также было обнаружено, что эти отклонения имеют линейность на каждом диапазоне. Объяснение такой зависимости было следующее: поскольку точно не определялось количество оборотов при переключении диапазонов, возникала систематическая ошибка, которую возможно мы и видим. Это необходимо было проверить. Для этого в уравнении  подбирался коэффициент  таким образом, чтобы дисперсия остатков регрессии по всем данным была минимальной. Полученное значение . С учетом этого значения коэффициентов A и B приведены в таблице 3.

Как оказалось, учет этого факта не сильно повлиял на значения коэффициентов. Удалось лишь уменьшить дисперсия остатков регрессии на 0,94, что составляет 2%.

График зависимости отклонений от номера отсчета изображен на рис. 10.

Таблица 3 - Коэффициенты уравнения , дисперсия остатков регрессии в зависимости от диапазона, с учетом числа оборотов при переключении

A, кгс/м2B, кгс/м2ВMSE_2R2№ диапазона

9112,2

44,64

0,99999

Все данные

255,23

9160,0

9,73

0,99985

0

260,61

9116,1

6,55

0,99994

1

262,87

9112,0

8,56

0,99992

2

255,82

9131,9

8,66

0,99992

3

247,56

9145,7

9,77

0,99988

4

272,00

9107,7

10,46

0,99984

5

258,11

9121,6

9,17

0,99991

6

540,02

8838,8

13,06

0,99979

7

Рис. 10 - График зависимости (разности давления измеренного и расчетного) от номера точки, с учетом числа оборотов при переключении

На графике видно, что значения на 7 диапазоне имеют большие отклонения, чем на других. Поэтому далее рассмотрим полученные данные без учета последнего диапазона. Дисперсия остатков регрессии уменьшилась в 4 раза, что дает большую точность определения коэффициентов A и B, аппроксимирующей прямой. График случайных отклонений изображен на рис. 11.

Рис. 11 - График зависимости (разности давления измеренного и расчетного) от номера точки, с учетом числа оборотов при переключении, без 7 диапазона

Из графика видно, что значения ошибки не имеют характерной зависимости. Среднее значение ошибки близко к нулю и равно -0,02. Они распределены случайным образом

В итоге уравнение зависимости давления от напряжения на датчике имеет следующий вид:

(5)

Погрешности определения коэффициентов A и B составляют:  кгс/м2, кгс/м2В.

А относительные погрешности: , .

Из этого следует, что датчик имеет высокую линейность измерений давления.

3.2 Определения влияния разряда на показания датчика

датчик разряд помеха тарировка

Полученные данные обрабатывались в программном продукте Microsoft Excel. Рассмотрим данные без разряда. Построим график зависимости напряжения датчика от номера отсчета, проведем прямую соответствующую среднему значению. Этот график изображен на рис.12.

Рис. 12 - График зависимости напряжения на датчике от номера отсчета без разряда

Из графика видно, что значения разбросаны относительно среднего значения. Чтобы определить зависимость расположения этих значений, построим гистограмму следующим образом.

Определим значение несмещенной выборочной дисперсии , где xi - значения напряжений,  - среднее значение напряжения, n =1000 число точек. Значение дисперсии .

Из каждого значения вычтем  и разделим на корень из

Выберем из этих значений минимум и максимум: ,

Определим ширину одного бина как , где N - число бинов в гистограмме. При N=11, h=0.58

В пакете анализа получим число значений попавших в каждый бин и разделим их на n и h

Теперь гистограмма нормирована и ее можно сравнить теоретической плотностью распределения Гаусса. Гистограммы изображены на рис.13.

Рис. 13 - Гистограммы, построенные для стандартного нормального распределения и полученных значений выборки

Из рисунка видно, что распределение плотности вероятности измеренного сигнала близко к нормальному.


Рис. 14 - График зависимости напряжения на датчике от номера отсчета с разрядом

Как видно из графика, электромагнитная помеха значительно влияет на показания датчика. Построим гистограмму для этих значений. Для этих данных , , , N=11, h=0.62. Гистограммы изображены на рис.15.

Рис. 15 - Гистограммы, построенные для стандартного нормального распределения и полученных значений выборки

Из рисунка видно, что полученная гистограмма имеет отклонение от стандартного нормального распределения. Теперь сравним отклонения значений напряжений среднее напряжение в этих двух случаях. Они приведены в таблице 4.

Таблица 4 - Значения стандартного отклонения, среднего, относительного отклонения с разрядом и без него


Без тлеющего разряда

С тлеющим разрядом

0,011

0,321

1108,286

1108,362

0,001%

0,03%


По полученным значениям видно, что стандартное отклонение амплитуды сигнала датчика при зажигании разряда возрастает в 29 раз. То есть на датчик влияет электромагнитная помеха. Поэтому возможно необходимо будет экранировать датчик.

возникновение отклонений в сигнале датчика связаны с тем, что при горении разряда возникает электромагнитная помеха, которая создает паразитное ЭДС внутри электронного блока, где находится микросхемы ЦАП-АЦП.

Выводы

. В диапазоне давлений от 0,05 до 1 атм. выполнена градуировка и определены тарировочные коэффициенты для датчика САПФИР -22-МПС ДИВ 2340.

. Получена линейная тарировочная зависимость:  и оценены погрешности определения коэффициентов: для свободного коэффициента А она составляет около 2,5%, а для тангенса угла наклона ошибка определения составляет менее 0,2%, что указывает на хорошую линейность исследуемого датчика.

. В результате обработки была обнаружена систематическая ошибка в определении числа  оборотов при переключении диапазонов весовых элементов. Определено, что значение вместо заранее заведенного в программу =500.

. Выполнено исследование влияние электромагнитной помехи на показание датчика. Оказалось, что показания датчика значительно зависят от помехи и стандартное отклонение амплитуды сигнала датчика при зажигании разряда возрастает в 29 раз.

. Однако при давлении равном атмосферному различие между средним значением сигнала при зажигании разряда и без составляет лишь 0,007%, что достаточно мало и влиянием помехи в данном случае можно пренебречь. Но для измерения меньших давлений необходимо будет экранировать датчик.

Литература

1. Kosinov A.D., Semionov N.V., Shevelkov S.G. Investigation of supersonic boundary layer stability and transition using controlled disturbances// ICMAR Conference, Novosibirsk, 1994. - Part 2. - P.159-166.

. Косинов А.Д. и др. АСНИ ИТПМ. Подсистема Т-325. Локальная автоматизированная система экспериментальных исследований. - Новосибирск, 1990. - 28 с. (Отчет №2050 ИТПМ СО АН СССР).

. Марпл.-мл. С.Л. Цифровой спектральный анализ и его приложения: Пер. с англ. - М.: Мир, 1990. - 584с.

. Косинов А.Д., Маслов А.А., Семенов Н.В. Методы введения искусственных возмущений в сверхзвуковой поток. - Новосибирск, 1983. - 32 с. (Препринт/ АН СССР. Сиб. отд-ние. Ин-т теорет. и прикл. механики; № 34-83).

Похожие работы на - Освоение метода измерения давления с помощью тензорезистивного датчика

 

Не нашли материал для своей работы?
Поможем написать уникальную работу
Без плагиата!
Без нейросетей!