Пути построения анализаторов цепей СВЧ на основе рефлектометров
Министерство
образования и науки Российской Федерации
Государственное
образовательное учреждение
высшего
профессионального образования
«КУБАНСКИЙ
ГОСУДАРСТВЕННЫЙ УНИВЕРСИТЕТ»
Физико-технический
факультет
Кафедра
оптоэлектроники
Допустить к защите
в ИАК
_____ . ____ . 2012
г.
Заведующий кафедрой
д-р техн. наук,
профессор
_______________Н.
А. Яковенко
ДИПЛОМНАЯ
РАБОТА
Пути
построения анализаторов цепей СВЧ на основе рефлектометров
Работу выполнил
Шакун Александр
Алексеевич
Специальность
210302 - Радиотехника
Научный
руководитель
д-р техн. наук,
профессор
К. С. Коротков
Нормоконтролер
инженер
И. А. Прохорова
Краснодар
2012
Реферат
Шакун А. А. ПУТИ
ПОСТРОЕНИЯ АНАЛИЗАТОРОВ ЦЕПЕЙ СВЧ НА ОСНОВЕ РЕФЛЕКТОМЕТРОВ. Дипломная работа:
44 с., 9 рис., 10 источников.
РЕФЛЕКТОМЕТР, АНАЛИЗАТОР ЦЕПИ, S
- ПАРАМЕТРЫ, КСВН, МАТРИЦА РАССЕЯНИЯ, НАПРАВЛЕННЫЙ ОТВЕТВИТЕЛЬ.
Объектом разработки данной дипломной работы
является расчетные разработки уравнений, позволяющих учесть влияние собственных
S - параметров
рефлектометров при измерении комплексных коэффициентов передачи и отражения
четырехполюсников СВЧ.
Целью работы является получение формул
описывающие влияние собственных S
- параметров рефлектометров, применяемых для измерения комплексных
коэффициентов отражения и передачи.
В результате выполнения дипломной работы
проведены расчеты собственных S
- параметров рефлектометров, и получены уравнения описывающие эти параметры.
Содержание
Введение
Анализаторы цепей СВЧ
Импульсный рефлектометр
Обзор способов
измерения S - параметров
.1 Измерение S - параметров с помощью
измерительной линии
.1.1 Принцип действии
и конструкция измерительной линии
3.1.2 Измерение КСВН
.1.3 Измерение
коэффициента отражения
.1.4 Эквивалентное
представление четырехполюсников СВЧ устройств
3.1.5 Измерение
элементов матрицы рассеяния
.2 Измерение S - параметров с помощью
рефлектометров
Измерители
комплексных коэффициентов передачи и отражения
.1 Общие принципы
измерения
4.2 Синтезатор
частоты
.3 Векторный
вольтметр
.4 Методы
калибровки измерителя S - параметров
5 Особенности
применения рефлектометров
.1 Анализ влияния
рефлектометров
Заключение
Список использованных
источников
Введение
Сверхвысокие частоты получают все
более широкое применение в современном мире. Интенсивное развитие беспроводной
связи, радиолокационных систем, а также сфера научных исследований невозможны
без применения техники СВЧ устройств. С каждым годом требования к параметрам
устройств работающих в диапазоне СВЧ увеличивается, вследствие чего возникает
необходимость создания специальных средств измерения, проверки и настройки
устройств СВЧ.
Для таких целей используют
измерители комплексных коэффициентов передачи и отражения (модуля и фазы)
четырехполюсников СВЧ. Такие измерители еще называют измерителями S - параметров. Для измерения S-параметров используют векторные
анализаторы и импульсные рефлектометры. В свою очередь для создания измерителей
комплексных коэффициентов передачи и отражения необходима теоретическая и
технологическая основа, позволяющая достичь требования предъявляемых к их
точности измерения.
Сейчас момент в мире существует
аппаратура позволяющая измерять комплексные коэффициенты передачи и отражения в
диапазоне частот до 110 ГГц и амплитудном диапазоне до 136 дБ [1].
Основной целью для разработчиков
измерителей комплексных коэффициентов передачи и отражения СВЧ устройств -
является увеличение частотного и амплитудного диапазона измеряемых величин.
Измерители комплексных коэффициентов
передачи и отражения строятся на основе пары рефлектометров, каждый из которых
состоит из двух встречно включенных направленных ответвителей (НО). Применяемые
НО влияют на точность измерения. В существующих методах измерений данные
влияния учитываются не полностью, что не позволяет проводить измерения выше
определенных пределов.
Одним из способов увеличения
амплитудного диапазона измеряемых сигналов является математическая коррекция. В
частности на измеряемый амплитудный диапазон влияют так называемые собственные
параметры измерительной схемы измерителей комплексных коэффициентов передачи и
отражения. Задача математической коррекции заключается в измерении собственных S - параметров измерительной системы
с последующей корректировкой при обработке результатов измерения испытуемого
СВЧ устройства.
1. Анализаторы цепей СВЧ
Анализаторы цепей представляют
приборы, которые измеряют передаточную функцию или функцию импеданса линейных
цепей с помощью синусоидального сигнала. Система анализатора цепей выполняет
эти измерения, используя различные компоненты, подключаемые к испытуемому
устройству. Первым требованием для этой измерительной системы является
использование синусоидального сигнала в качестве стимулирующего воздействия на
испытуемое устройство. Поскольку передаточная функция и импеданс представляют
отношения различных напряжений и токов, необходимы средства, позволяющие
отделить нужные сигналы от других сигналов, присутствующих на измерительных
портах испытуемого устройства. Анализатор цепей детектирует эти сигналы,
вычисляет нужные отношения уровней и отображает результаты измерений.
Возможность изменения конфигурации
измерительного блока позволяет легко подсоединять внешние блоки рефлектометров
и проводить точные многопортовые измерения (многополюсников).
2. Импульсный рефлектометр, принцип работы
Импульсный рефлектометр - это измерительный
прибор, позволяющий анализировать состояние кабельной или воздушной линии связи
или электропередачи, определить ее однородность, измерить длину, определить
наличие обрыва, короткого замыкания, утечки, увеличения продольного
сопротивления, кабельных вставок с другими параметрами, перепутывания жил,
муфт, а также определить расстояние до них.
При этом рефлектометр подключается только к
одному концу линии и неважно, замкнута она на другом конце или разомкнута.
Эти особенности делают импульсные рефлектометры
очень удобными, а зачастую и единственными приборами, при помощи которых можно
проанализировать состояние линии и если необходимо - определить расстояние до
неоднородности или места дефекта. В проверяемый
кабель подаются короткие электрические импульсы если в кабеле имеются
неоднородности или повреждения, энергия импульса полностью или частично
отражается обратно к прибору возвращенный отраженный сигнал измеряется,
результаты измерений выводятся на дисплей и затем анализируются.
3. Обзор способов измерения S - параметров
Рассмотрим два основных способа
измерения параметров четырехполюсников СВЧ. Первый способ реализуется с помощью
измерительной линии. Второй способ реализуется с помощью рефлектометров.
3.1 Измерение S - параметров с помощью измерительной линии
.1.1
Принцип действии и конструкция измерительной линии
Измерительными линиями называются
приборы для измерения коэффициента стоячей волны напряжения, полных
сопротивлений, потерь в тракте, длины волны и добротности колебательной цепи в
частотной точке. Метод основывается на определении распределения поля внутри
передающей линии. В качестве передающей линии используются коаксиальные,
волноводные и полосковые линии.
На рисунке 1 изображена
принципиальная схема измерительной линии. К одному концу линии подключается
генератор, а к другому неизвестное сопротивление 
(устройство СВЧ). В
зависимости от характера и величины измеряемого сопротивления в линии
устанавливается определенное распределение электромагнитного поля.

Измерительная линия
имеет продольную щель, вдоль которой передвигается измерительная головка с
зондом и детекторным диодом. Выпрямленный ток детекторного диода находится в
определенном соотношении с величиной, наводимой ЭДС, зависящей от напряженности
электрического поля и от глубины погружения зонда. Поэтому при измерении
распределения поля зонд должен перемещаться со строго постоянной глубиной
погружения. Перемещение зонда позволяет определить максимум и минимум амплитуды
электрической напряженности. При измерениях с такой линии предполагается, что
она однородна и зонд не влияет на распределение электрического поля в линии.
Измерительная
коаксиальная линия состоит из отрезка коаксиальной линии, зондовой головки,
механизма перемещения зонда и отсчетного устройства положения зонда вдоль
линии. Зондовая головка содержит зонд, коаксиальный контур, детекторный диод,
фильтр.
Глубину погружения зонда
в линии регулируют специальным винтом, расположенный сверху зондовой головки.
Детекторный диод с контуром связан с помощью токовой петли. Фильтр,
расположенный между детекторным диодом и индикаторным прибором
(микроамперметром или усилителем) , представляет собой отрезок коаксиальной
линии, заполненной магнетиком, и служит для предотвращения высокочастотный
наводок от внешних полей на цепь детекторного диода. Основным недостатком
измерительной линии является измерение на фиксированной частоте, что
увеличивает время измерений во многих частотных точках.
3.1.2 Измерение КСВН
При распространении энергии от
генератора (1) к нагрузке (7) результирующее распределение напряжения вдоль
линии, получающееся при суммировании напряжений падающей Uпад и отраженной Uотр
волн, образует стоячую волну.
Отношение максимального значения
напряжения стоячей волны Uмакс к минимальному Uмин, называется коэффициентом
стоячей волны по напряжению (КСВН) рефлектометр
импульсный измеритель цепь

(1)
Необходимо отметить ,
что r представляет собой отношение двух чисел и всегда является
действительным числом. Выразив КСВН через отношение падающей и отраженной волн,
получаем

(2) где:

(2)
Фактически измеряют ток
на выходе детекторного диода измерительной линии. Высокочастотное напряжение,
подводимое к детекторному диоду, пропорционально напряженности электрического
поля в месте расположения зонда, однако зависимость между этим напряжением и
током на выходе детекторного диода является нелинейной.
3.1.3 Измерение коэффициента отражения
Коэффициентом отражения нагрузки
называют величину отношения напряжения падающей волны на испытуемую нагрузку к
отраженной от нее амплитуде напряжения описываемые выражением (2).
В этом выражении 
и 
- комплексные амплитуды
падающей и отраженной волн напряжения (напряженности электрического поля) на
нагрузке (7). В общем случае коэффициент отражения является комплексной
величиной и его можно записать в виде

(3)
где 
- модуль коэффициента
отражения;

- фазовый угол
коэффициента отражения нагрузки.
поэтому с помощью
измерительной линии надо измерять и модуль и фазу коэффициента отражения.
3.1.4 Эквивалентное представление четырехполюсников СВЧ устройств
В практике измерений в диапазоне СВЧ
оперируют величинами, характеризующими волновой процесс - коэффициентами
отражения и передачи. Теорию многополюсников, построенную на основе этих
понятий, легко сравнить с экспериментом. Поэтому, особенно продуктивным
оказывается метод матриц рассеяния S (от англ. scattering - рассеяние),
введенный специально для анализа СВЧ цепей. Вместо сопротивлений и
проводимостей в матрице рассеяния используются комплексные коэффициенты
отражения и передачи волн по напряжению между соответствующими парами полюсов.
Для пассивного линейного
четырехполюсника, включенного в СВЧ тракт с волновым сопротивлением
, можно записать
уравнения, определяющие линейную связь между падающими и отраженными волнами на
входе и выходе четырехполюсника в виде

(4)
В левой части данных
уравнений указаны амплитуды волн, рассеиваемых, отраженных, четырехполюсником а
в правой части падающие волны на вход четырехполюсника.
В матричной записи
уравнения 4 приобретают вид:

(5)
Из выражения 5 следует,
что в общем случае четырёхполюсник характеризуют четырьмя комплексными
параметрами 
. Однако для частных
видов четырехполюсников число этих параметров может быть уменьшено путем учета
связей между элементами матрицы, в которых 
и 
- есть коэффициенты
отражения входа и выхода четырехполюсника, а 
и 
- коэффициенты передачи
этого четырехполюсника в прямом и обратном направлениях.
3.1.5
Измерение элементов матрицы рассеяния
Элементы волновой матрицы рассеяния
имеют ясный физический смысл и могут быть измерены сравнительно простым
способом, в частности с помощью измерительной линии.
При работе СВЧ - четырехполюсника на
согласованную нагрузку отраженная волна на выходе его отсутствует из
соотношения (4) следует

(6)

(7)
Элемент матрицы 
равен комплексному
коэффициенту отражения от входа исследуемого четырехполюсника, а элемент 
- комплексному
коэффициенту передачи четырёхполюсника.
В общем случае он
учитывает как активные потери в четырёхполюснике, так и потери на отражение .
Элементы 
и 
имеют аналогичный
смысл, но соответствуют обратному включению четырехполюсника (при этом выход
четырехполюсника соединяют с генератором, а на вход его включают согласованную
нагрузку).
Из сказанного вытекает
методика измерения элементов волноводной матрицы рассеяния. Для определения
элемента 
необходимо измерить
модуль и фазу коэффициента отражения от входа исследуемого четырехполюсника при
включении на выходе его согласованной нагрузки:

(7)
Элемент 
определяют аналогичным
образом, но при обратном включении четырехполюсника:

(8)
Для определения
элементов 
и 
нужно измерить
комплексные коэффициенты передачи четырехполюсника при прямом и обратном
включениях.
При определении
элементов матрицы рассеяния особое внимание следует обращать на качество
согласования выхода исследуемого четырехполюсника. Измеренный коэффициент
отражения равен соответствующему элементу матрицы рассеяния только при
включении на выходе четырехполюсника идеально согласованной нагрузки. При
неидеальном согласовании коэффициент отражения :

(9)
где 
- коэффициент отражения
от нагрузки.
Модуль коэффициента
отражения 
можно определить по
измеренному значению КСВН:

(10)
Практически КСВН
тщательно выполненных согласованных нагрузок составляет 1,02 - 1,05. Это
приводит к погрешностям при измерении элементов матрицы рассеяния. Поэтому
описанный способ применяют лишь при достаточно большом коэффициенте отражения
от исследуемого устройства (
> 0,1).
Однако S - параметры не могут применяться при каскадном включении
четырехполюсников из-за отсутствия в левой и правой частях их уравнений
Элементов принадлежащих
либо только входу любо только выходу четырехполюсника.
Для этих целей
применяются системы t - параметров
характеризующих матрицу передачи. Система t
- параметров имеет аналог на низких частотах систем A
параметров, однако в ней отсутствует понятие коэффициентов отражения.
Системы S - параметров можно перевести в T
- параметры с помощью следующих формул перевода:

(11)
3.2 Измерение S - параметров с помощью рефлектометров
Явления, происходящие в передающей
линии, можно исследовать не только при помощи измерительной линии, но и с
помощью непосредственного измерения отраженной и падающей волн. Для определения
амплитуд падающей и отраженной волн используется два направленных ответвителя
(соединенных по схеме рефлектометра - встречно).
Если направленные ответвители
являются электрически идеальными, то по амплитуде отраженной и падающей волн
можно непосредственно определить модуль коэффициента отражения.
Принципиально, так же как и
практически, это наиболее простой путь измерения коэффициента отражения.
Устройством, использующим этот способ, является рефлектометр, показанный на
рисунке 2.
Генератор присоединен к устройству
через разделительный аттенюатор, по возможности согласованный в обоих
направлениях. Два направленных ответвителя установлены друг за другом перед
нагрузкой, как показано на рисунке 2. При этом необходимы два детектора с точно
известными характеристиками. В качестве индикаторов используются обыкновенные
измерительные приборы (микроамперметр, вольтметр). В процессе измерения нагрузка
заменяется коротко замыкающим устройством и усиление обоих индикаторных каналов
регулируется таким образом, чтобы напряжения на выходе обоих детекторов были
равны. При замене коротко замыкающего устройства измеряемым полным
сопротивлением амплитуда отраженного сигнала может при этом измениться или
оставаться неизменной в зависимости от качества согласования аттенюатора,
включенного между генератором и линией. Отношение полученных показаний двух
индикаторов является непосредственной мерой коэффициента отражения от
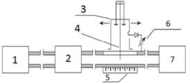
исследуемого полного сопротивления.
Рисунок 2. Рефлектометр: 1 -
аттенюатор, 2 - направленный ответвитель падающей волны, 3,4 - индикаторное
устройство, 5 - направленный ответвитель отраженной волны, 6 - измеряемое
полное сопротивление.
4.
Измерители комплексных коэффициентов передачи и отражения
.1 Общие принципы измерения
Измерители
комплексных коэффициентов передачи и отражения предназначены для измерения
векторных параметров СВЧ устройств. В отличие от скалярных параметров, дающих
представление только о модулях коэффициентов передачи и отражения испытуемого
устройства, векторные параметры полностью характеризуют испытуемый объект по
модулю и фазе. Эта характеристика особенно важна для устройств, используемых в
навигации, радиолокации, в системах наведения и пеленгации, в фазированных
антенных решетках (ФАР), при передаче широкополосных сигналов, и иных
применениях, когда информация о фазе коэффициентов передачи и отражения
существенна. Особое значение приобретают комплексные параметры устройств, при
применении современных методов проектирования, использующих одновременно и
расчетные модели СВЧ устройств и результаты измерений реальных, уже
реализованных объектов. В этом случае векторные параметры незаменимы, даже в
тех случаях, когда фазовые характеристики объекта в целом не играют
существенной роли. Именно последний фактор объясняет высокую популярность
векторных анализаторов цепей (VNA vector network analyzer) на зарубежном рынке, где представлены десятки моделей различных
диапазонов частот и фирм производителей.
Еще одним
достоинством векторных анализаторов цепей является возможность значительного
уменьшения собственных погрешностей прибора за счет математической коррекции
результатов измерения. Это свойство присуще только векторным анализаторам
цепей, в отличие от скалярных. Способность к математической коррекции позволяет
значительно снизить требования к СВЧ узлам (упростив и удешевив их) переложив
ответственность за точность измерений на программное обеспечение и
калибровочные меры.
Математическая коррекция результата
несет в себе и дополнительное свойство: возможность применения единого
(унифицированного) измерительного блока, построенного на одном типе СВЧ тракта,
для измерения в различных СВЧ трактах. Современный измеритель с полной
математической коррекцией результата измерения имеет достаточно низкий уровень
собственных погрешностей, что позволяет говорить об измерении именно S параметров испытуемого объекта.
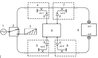
Структурная схема измерителя комплексных
коэффициентов передачи и отражения СВЧ устройств, приведена на рисунке 3.
По выполняемым функциям измеритель
комплексных коэффициентов передачи и отражения СВЧ устройств можно разделить на
две основные части: измерительный СВЧ модуль и векторный вольтметр. Задача
векторного вольтметра измерить векторные отношения (разность фаз и отношение
амплитуд) сигналов детектируемых детекторными диодами, поступающих от
направленных ответвителей НО-1, НО-2, НО-3, НО-4 (рисунок 3). Принцип работы
такого измерителя комплексных коэффициентов передачи и отражения заключается в
следующем. Тестовый сигнал генератора подается на измерительную схему через
переключатель 2, определяющий направление подачи СВЧ сигнала на испытуемый
четырехполюсник 9 (со стороны его входа или выхода). В каждом из каналов
прибора установлены рефлектометры, выходы которых подключены к СВЧ смесителям,
преобразующим СВЧ сигналы в сигналы промежуточной частоты, сохраняющие
информацию об амплитудах и фазах исходных СВЧ сигналов. Направленные ответвители
рефлектометров ориентированы так, что сигналы идущие с НО-3 и НО-4
соответствуют волнам идущим от портов in1 и in2, а сигналы поступающие с НО - 1 и НО- 2 соответствуют падающей
волне генератора.
Рисунок 3. Структурная
схема измерителя характеристик четырехполюсников: 1. Генератор зондирующих
сигналов СВЧ; 2- переключатель; 3 - согласованная нагрузка; 4, 5, 7, 8 -
направленные ответвители (рефлектометры); Д - детекторные диоды находящиеся во
вторичном канале НО; 6 - векторный вольтметр, 9 - испытуемый четырехполюсник
СВЧ; in1, In2 - его входные порты (разъемы)
Предметом измерения комплексных
коэффициентов передачи и отражения СВЧ устройств являются комплексные отношения
сигналов НО - 2, НО - 4 несущее информацию о комплексном коэффициенте отражения
входа четырехполюсника и НО - 2, НО - 3 несущее информацию о комплексном
коэффициенте передачи в прямом направлении. При ином положении переключателя 2
в отношениях НО - 1, НО - 3 будет содержаться информация о коэффициенте
отражения выхода, а в НО - 4, НО - 1 об обратном коэффициенте передачи
испытуемого четырехполюсника.
Выражение "несет
информацию" полностью правомерно, поскольку кроме полезной информации в
сигналах содержится информация о параметрах измерительной схемы: неидентичность
переходных ослаблений ответвителей и характеристик смесителей, разность
электрических длин каналов и многое другое.
В измерителе комплексных коэффициентов передачи
и отражения четырехполюсников СВЧ, одним из главных узлов является генератор
зондирующих сигналов СВЧ роль которого выполняет синтезатор частот.
В современном радиоизмерительном приборе
результат измерения представляется в численном виде, причем все измерения
одновременно сохраняются в массиве данных. Исходя из этого требования к
стабильности генерируемой частоте зондирующего сигнала, точности установления
частоты и амплитуды значительно возрастают.
На частотах до 40ГГц при измерениях комплексных
параметров СВЧ устройств скорость изменения фазового набега от частоты
составляет 1.8°/МГц. Пир задании требования к измерениям не хуже 0.02°, мы
получим величину предельной нестабильности установки частоты равной 0.01 МГц. В
относительных единицах, на частотах близких к 40 ГГц данная предельная
нестабильность будет составлять 0.00002%. Для реализации данных величин
нестабильности не подходит ни один из известных типов генераторов. Поэтому для
разрешения данной проблемы используют синтезатор частоты. Так как синтезатор
частоты использует генератор опорной частоты то и его нестабильность частоты
будет зависеть от опорного генератора. Современные высококачественные
генераторы опорной частоты позволяют обеспечить стабильность установки частоты
не хуже 0.000003 %. Данная погрешность почти на порядок превышает предъявляемые
требования к точности установки частоты для тестового сигнала.
При абсолютных измерениях амплитуд, амплитуда
генератора тестового сигнала сильно влияет на измерения, поэтому нестабильность
амплитуды генерируемого тестового сигнала не должна быть более 0.02 дБ/час.
Анализ СВЧ генераторов
представленных на рынке зарубежной радиоизмерительной аппаратуры
показывает, что все без исключения современные модели приборов строятся на
основе синтеза частот, сохраняя аналоговые режимы управления лишь для
обеспечения совместимости со старыми измерительными приборами, ещё имеющимися у
потребителей.
На основании изложенного выше в
отечественных приборах также применяют синтезаторы частоты с высоким
показателем долговременной стабильности амплитуды выходного сигнала.
На рисунке 4 приведена
структурная схема синтезаторы частоты
Рисунок - 4
Из рисунка 4 видно, что синтез
частоты осуществляется именно в базовом диапазоне с помощью схемы синтеза,
выполняющей, в конечном счете, задачу по формированию сигнала отвечающего
выражению: Fb = К- Fo.
Это выражение представляет суть любого синтезатора, связывая частоту сигнала
базового генератора с частотой генератора сигнала опорной частоты во всем
диапазоне любых воздействующих факторов: температура, старение элементов,
напряжение питающей сети и т.д. Диапазон представления коэффициента
пропорциональности - К, позволяет судить о разрешающей способности установки
частоты или о шаге перестройки частоты данного синтезатора.
Расширение базового диапазона
частот вверх производится умножителями частоты с последующей полосовой и НЧ
фильтрацией. Наименьшее количество фильтров требуется при реализации схемы
удвоения частоты. Полоса пропускания полосовых фильтров выбирается из условия
эффективного подавления полуторакратной умноженной частоты (третья гармоника
сигнала накачки), а относительная полоса пропускания фильтров равна 26%. Это
позволяет сформировать октавный диапазон умноженных частот тремя полосовыми
фильтрами.
Представленная схема на рисунке
4 применяется в различных вариациях приборов разных производителей, но в целом
отражает основные тенденции построения современных приборов.
К диапазону частот перестройки
базового генератора частот в современных устройствах предъявляются следующие
требования:
·диапазон перестройки частоты должен
быть не менее октавы, иначе схема умножения частоты будет чрезмерно усложнена;
·если предположить, что минимальная
частота базового диапазона должна быть равна максимальной частоте FLax
нижнего диапазона (непрерывное перекрытие частот), то требования к базовому
диапазону перестройки выразятся выражением:

(11)
Единственным генератором,
полностью удовлетворяющим предъявляемым требованиям по диапазону перестройки
частоты, является твердотельный СВЧ генератор с ЖИГ перестройкой частоты. Этот
генератор легко обеспечивает перестройку частоты в диапазоне 4:1 (2-8.3 ГГц), а
в определенных модификациях и 5:1 (2-10ГГц).
Диапазон частот 2-10 ГГц,
оптимален с точки зрения всех предъявляемых требований: схема синтеза проста и
легко реализуема, нижний диапазон частот хорошо совмещается с начальной
частотой базового диапазона, обеспечивая непрерывное перекрытие синтезатором
частот от 10 МГц, диапазон частот 10-40 ГГц оснащен умножителями частоты от
нескольких производителей, позволяя выбрать лучший вариант. Кроме того только
ЖИГ генераторы обладают самым низким уровнем фазовых шумов. Это основной
параметр, определяющий уровень фазовых шумов гетеродина и, соответственно,
предел чувствительности приборов.
Синтезатор построен на основе
косвенного синтеза частоты, содержит две петли фазовой автоподстройки частоты
(ФАПЧ) обеспечивающие перенос долговременной стабильности частоты кварцевого
генератора на выходной СВЧ сигнал.
Высокая скорость установки
частоты позволяет применять синтезатор в качестве свип-генератора с временем
установки частоты в одной измерительной точке менее ЗОО мкс. Шаг перестройки
частоты составляет не более 2 Гц в диапазоне частот 0,01 - 10,0 ГГц, не более 4
Гц в диапазоне частот 10,0 - 20,0 ГГц и не более 8 Гц в диапазоне частот 20,0 -
40,0 ГГц, что в сочетании с высокой точностью установки частоты, практически
снимает ограничения на минимальную полосу качания частоты.
Функционально синтезатор содержит
ряд модулей: модуль опорного генератора 5120 МГц; модуль базового генератора
2,0-10,0 ГГц; модуль формирования сигнала 0,01 - 2,0 ГГц; модуль формирования
сигнала 2,0 - 20,0 ГГц; модуль формирования сигнала 20,0 - 40,0 ГГц.
Модуль опорного генератора 5120
МГц является первой петлёй ФАПЧ (ФАПЧ1) синтезатора, основное назначение
которой - обеспечение малых фазовых шумов синтезируемого сигнала и
долговременной стабильности частоты.
ФАПЧ1 включает в себя
прецизионный опорный кварцевый генератор фиксированной частоты 10 МГц,
генератор СВЧ сигнала 2560 МГц, умножитель частоты на 2 и собственно саму петлю
фазовой автоподстройки частоты, основным элементом которой выбран
частотно-фазовый детектор (ЧФД) ADF4106,
обладающий очень низким уровнем собственных фазовых шумов -147дБн/Гц при
частоте сравнения ЧФД 10 МГц. Для обеспечения минимальных фазовых шумов
опорного генератора, выбран сверхмалошумящий генератор СВЧ сигнала 2560 МГц.
СВЧ сигнал частотой 2560МГц
поступает на делитель частоты 1/8, формируя сигнал накачки ЦВС 160 МГц модуля
базового генератора, и на умножитель частоты на 2. Сигнал 5120 МГц с умножителя
частоты выступает в качестве опорного уровня СВЧ мощности, для формирования
сигнала переноса: 0,01 - 2,0 ГГц.
Помимо основных функций, модуль
опорного генератора обеспечивает частотную синхронизацию выходного сигнала
ведомого синтезатора, с частотой ведущего при совместной работе двух
синтезаторов в режиме зависимого качания частоты. В данном режиме работы в
качестве сигнала синхронизации 10 МГц для обоих синтезаторов служит сигнал
кварцевого генератора 10 МГц ведущего синтезатора.
Точная установка частоты
обеспечивается петлей ФАПЧ2. Выход управления ФАПЧ2, через преобразователь
напряжение-ток, подается на модуляционную катушку ЖИГ генератора. В качестве опорного
сигнала для ФАПЧ2 используется сигнал цифрового вычислительного синтезатора.
Синтезированный сигнал 2,0 -
10,0 ГГц с выхода ЖИГ генератора подается на вход блока раздачи, в котором
регулируемый усилитель СВЧ сигнала и датчик выходной мощности представляют
собой локальную петлю автоматического регулирования мощности СВЧ сигнала (АРМ).
Динамический диапазон регулирования уровня выходного сигнала системой АРМ
составляет 20 дБ. Это позволяет устанавливать уровень мощности сигнала на
выходе блока раздачи в пределах от плюс 15 до минус 5 дБ/мВт.
АРМ блока раздачи имеет
возможность цифровой установки выходной мощности каждого из каналов. При
отладке синтезатора производится калибровка линейности датчика мощности и
частотной характеристики АРМ. В результате калибровки АРМ блока раздачи
точность установки мощности в указанных выше диапазонах составила не хуже ± 0,5
дБ от устанавливаемого уровня.
4.3
Векторный вольтметр
Векторный вольтметр измеряет
модуль и фазу отношения сигналов снимаемых со вторичных каналов рефлектометров
и является одним из основных узлов измерителей комплексных коэффициентов
устройств СВЧ. Главное требование, предъявляемое к векторному вольтметру
входящих в состав комплексных измерителей это обеспечение необходимого запаса
точности, требуемого для эффективной реализации математической коррекции
погрешностей СВЧ части прибора.
Способы измерения разности фаз
и отношения амплитуд, применяемые ранее это вариации различных приемов
аналоговых преобразований (фазовые детекторы, логарифмические усилители,
формирователи квадратурных сигналов) с последующим аналогово-цифровым
преобразованием. Точность, даже самых прецизионных аналоговых преобразований
составляет величины порядка 1º и
0.15 дБ. Дополнительная проблема, возникающая при измерении амплитуд
аналоговыми методами, состоит в том, что требуются усилия для разделения
амплитуд измерительного и опорного каналов с целью получения их отношения в
явном виде.
Проведенный анализ известных
методов измерений модуля и фазы испытательных (зондирующих) сигналов СВЧ,
показывает, что наименьшими погрешностями измерений является метод получения
прямых синхронных выборок сигнала промежуточной частоты с последующем
аналитическом представлении амплитуды и фазы каждого сигнала и расчет отношений
и разностей соответствующих величин. Причиной выбора данного способа измерения
явилось существование аналогово-цифровых преобразователей с интегральной
точностью преобразования в сотые доли процента, при скоростях обработки
информации в единицы и десятки МГц. Используя вместе с аналогово-цифровыми
преобразователями современные средства обработки информации, такие как,
программируемые логические интегральный схемы (ПЛИС) и микро-мощные контроллеры
серии ARM, получают
мощный центр обработки аналоговых сигналов, обладающий достаточно высокой
точностью измерения.
Рисунок - 5
На рисунке 5 приведены два
измеряемых сигнала, синусоидальной формы. Вертикальными линиями отмечены
моменты, когда АЦП производят синхронные выборки сигналов. Обозначенные точки
на пересечениях синусоид и моментов выборок фиксируют мгновенные значения
сигналов. С помощью трех выборок АЦП можно определить три параметра:
Максимальную амплитуду
сигнала - Um
Фазу сигнала - φ
- Постоянную
составляющую - U0
Очень важно, что момент начала
измерений (выборка "0") произволен относительно измеряемого сигнала,
следовательно, измеряемый фазовый сдвиг φ тоже
произволен и будет иметь различные, случайные значения при каждом очередном
измерении.
Для приближения алгоритма
вычислений к реальным условиям вводят функцию дискретизации, в данном случае D(u),
которая действует в точном соответствии с АЦП. В рассмотренном случае
используется четырнадцати разрядный АЦП. Пример расчета функции D(u)
приведен в следующей формуле:

(12)

D(U1(
)); (13)

D(U2(
)); (14)

D(U3(
)); (15)
Данные формулы приведены в виде
синтаксиса программы математических расчетов MathCAD. После
расчета U1, U2, U3 являются
численными значениями, имеющие точность представления измеряемых величин, равную
возможностям примененного АЦП. После математических преобразований получают
искомые значения фазы и амплитуды сигнала. В данном случае понятие фазы
применимо к одному синусоидальному сигналу, поскольку это значение
соответствует моменту времени первой выборки изображенного на рисунке 5.
После математических расчетов
получают график распределения погрешностей измерения разности фаз, изображенный
на рисунке 6.
Рисунок - 6
В реальном векторном вольтметре
выборки сигнала производятся с интервалом 3,2 мкс. Сигнал промежуточной частоты
устанавливают 20 КГц. Фазовое смещение между выборками составляет 24,04º. Получить
величину равную 120º
не
представляется возможным, поэтому выбирают значения выборок 0, 5, 10. Фазовое
смещение между взятыми выборками составляет 115,2º, что почти не
сказывается на погрешности измерений.
В итоге данный способ измерения
разности фаз и отношения амплитуд можно считать, что он в полной мере отражает
мировые тенденции развития радиоизмерительной и электронной техники. Он снимает
вычислительную нагрузку с аналоговых узлов, обладающих принципиально не
устранимой погрешностью, и перекладывает всю тяжесть преобразований на
численные методы, позволяющие уменьшать погрешности преобразований до малых значений.
Этот способ измерения позволяет снизить погрешность измерения до 0.002 дБ по
амплитуде и 0,013º
по
фазе. Данные величины обусловлены разрядностью АЦП. Данный случай приведен для
максимального сигнала на входе АЦП. Но бывает ситуация когда на верхнем участке
динамического диапазона измерения можно оказаться на нижней границе усиления.
Эта ситуация легко моделируется уменьшение амплитуды сигнала до 0,5. С учетом,
заложенного в алгоритм переключения диапазонов, гистерезиса, худшее значение
амплитуды на выходе АЦП будет не меньше 0,4 от максимального значения? В
результате моделирования получается результаты изображенные на рисунке 7.
Рисунок - 7
Для завершения анализа
алгоритмических погрешностей рассматривают поведение алгоритма на предельных
(минимальных) уровнях сигналов в каналах.
Таким образом, данный метод
обработки сигналов имеет следующие преимущества:
- Алгоритм измерения
разности фаз и амплитуд не вносит погрешностей присущих аналоговому
преобразованию
Величина разрешающей
способности прибора использующий данный алгоритм, колеблется от 0.01 до 0.02
градусов по фазе и от 0.001 до 0.003 дБ - по амплитуде
При ухудшении
разрешающей способности, обусловленной шумами приемной части прибора, шумы
алгоритма состовляют не более трети тепловых шумов
4.4
Методы калибровки измерителя S - параметров
Несмотря на многообразие методов
калибровки измерителей S параметров, представленной в зарубежной литературе, все они в той
или иной степени являются вариациями двух основных методов, именуемых
аббревиатурами OSLT (open, shot, load, true) и TRL (true, reflect, line). Оба метода хорошо изучены и дают прогнозируемые результаты
) Рассмотрим метод OSLT.
В данном методе процесс
калибровки можно разделить на две малозависимые части. Измерительный порт
прибора полностью охарактеризован тремя комплексными константами или
собственными параметрами порта . 
- направленность порта,

- коэффициент
отражения,
- неравномерность
передачи (при измерении отражения).
2) Способ градуировки порта OSL предполагает
использование трех на грузок с известными параметрами: ХХ, КЗ и согласованной
нагрузки. Способ требует аттестации нагрузок на аппаратуре более высокого
класса точности. Для обеспечения эквивалентной направленности более м35 дБ
прибор должен только по подвижной нагрузке с КСВН ≤1.01. основным
недостатком такого способа калибровки является отграниченный диапазон частот (5
ГГц - 40ГГц).
5.
Особенности применения рефлектометров
.1 Анализ влияния рефлектометров
Таким образом, процесс
измерения коэффициентов передачи испытуемых четырехполюсников с помощью
измерителя характеристик четырехполюсников СВЧ устройств, можно представить как
определение общего коэффициента передачи трех последовательно включенных
четырехполюсников в системе S
- параметров два из которых эквивалентны входным портам in1
и in2 на рисунке 3, а
третий есть испытуемый четырехполюсник СВЧ. При этом входной порт in1
характеризуется собственной матрицей рассеяния:

(16)
входной порт in2
характеризуется собственной матрицей рассеяния

(17)
а испытуемый четырехполюсник характеризуется
собственной матрицей рассеяния

(18)

(19)
Где 
- общая матрица рассеяния трех
последовательно соединенных четырехполюсников СВЧ.
Детерминант (определитель) общей
матрицы рассеяния определяется в виде:

(20)
из (20) видно, что детерминант общей
матрицы рассеяния 
- зависит от коэффициентов
отражения 
и 
перемножаемых матриц. В
соответствии с теорией клеточных матриц [2], коэффициент передачи общей матрицы
рассеяния равен:

(21)
откуда видно, что он зависит от
коэффициентов отражения испытуемого четырехполюсника. Переведя S - параметры
собственных матриц рассеяния входных портов испытуемого четырехполюсника СВЧ с
помощью формул перевода [силаев брянцев], можно вывести общую T - матрицу
соответствующую произведению трех матриц:

(22)
а из нее получить новое выражение,
для S -
параметров матрицы рассеяния испытуемого четырехполюсника СВЧ уже с учетом
влияния собственных S - параметров входных портов в виде:

(23)

(24)

(25)

(26) где:

(27)
В которых 
, 
, 
, 
элементы общей матрицы рассеяния [S] полученные
в результате пересчета элементов общей T матрицы в
свою очередь полученной в результате перемножения трех Т- матриц.
Принимая во внимание, что после
начальной калибровки измерителя в процессе которой, его порты соединяются друг
с другом совместно и в результате чего все произведения 

1 формулы (1), (2), (3), (4) можно
упростить:

(28)

(29)

(30)

(31) где:

(32)
Входные порты измерителя
четырехполюсника СВЧ это - входные разъемы рефлектометра. Поэтому
проанализируем влияние параметров рефлектометра на результаты измерений с
помощью направленных графов в системе S -
параметров.
Анализ начнем с режима измерения
коэффициентов отражения испытуемых устройств СВЧ т.к. в этом случае в
измерениях участвует один из двух входных портов и следовательно их анализ
можно проводить раздельно.
Ориентированный граф рефлектометра
состоящего из НО-1 и НО-3 на рисунке 8 включенных для измерения коэффициентов
отражения (встречно) при которых сигналы снимаются (детектируются) со вторичных
каналов НО. В нем падающий на испытуемое устройство СВЧ зондирующий сигнал
снимается с детектора Д1, а отраженный с детектора Д2.
Рисунок 8 ориентированный граф
рефлектометра в режиме измерения коэффициентов отражения. Где: 1 - генератор
испытательных сигналов в СВЧ Д1, Д2 - детекторные диоды Г2,
Г3 - согласованная нагрузка вторичных каналов но-1 и но-2 Гх -
коэффициент отражения испытуемой нагрузки.
В этом режиме коэффициент отражения 
испытуемого устройства - двух или
четырехполюсника СВЧ определяется отношением амплитуд сигналов 
с детектором 
и 
с детектором Д2 которые
в свою очередь характеризуются путями графов, для детектора Д1,

(33)
для детектора 

(34)
на основании этих путей может быть
получено выражение (35) определяющие величину измеренного коэффициента
отражения 
испытуемой нагрузки 
через элементы матриц рассеяния НО-1
и НО-2,

(35)
из которого следует, что основную
величину погрешности при измерениях коэффициентов отражения вносит
направленность НО-2 определяемая путем 
из-за которой даже при отсутствии
отраженного от испытуемой нагрузки сигнала, на детекторе 
может присутствовать напряжение
сигнала 
. Величина направленности зависит от
величины коэффициента отражения согласованной нагрузки 
. Аналогично и для напряжения 
, с детектора 
величины которого зависит от
коэффициента отражения согласованной нагрузки 
.
Так, например, для измерения коэффициента
отражения 
необходимо иметь направленность не
менее “минус 40 дБ”, а для обеспечения погрешности не более 10%, эта
направленность должна быть не хуже “минус 60 дБ”, что практически не достижимо.
Направленность в основном определяет
и нижний предел измеряемых амплитуд и как следствие динамический диапазон их
измерений.
Ориентированный граф рефлектометра
на рисунке 4 позволяет найти выражения для расчета элементов матрицы рассеяния
собственных S -
параметров входных портов (in) измерителя характеристик
четырехполюсников СВЧ в виде:
Коэффициентов передачи 

(36)
Коэффициента отражения на входе 
(направленности)

(37)
Коэффициент отражения входного порта

(38)
Существенное влияние на входной
коэффициент отражения 
оказывает коэффициент отражения
согласованной нагрузки и детекторов вторичной нагрузки и детекторов вторичных
каналов НО степень влияния которых прямо зависит от величины их переходных
ослаблений 
, 
и 
, 
.
Кроме того из (37) и (38) следует
главный вывод, что величина коэффициента отражения испытуемой нагрузки 
влияет на величину собственных S -
параметров входных портов и как следствие на сам результат измерения этой
нагрузки. Полученные выражения позволяют оценивать и рассчитывать степень
влияния электрических параметров НО на погрешности измерений. Которые в свою
очередь могут служить основой для конструктивных расчетов конкретных НО с
заданными параметрами.
На основе графа рефлектометра
(рисунок 8) можно составить ориентированный граф входного порта составленный из
его собственных S - параметров приведенный на рисунке
9.
Рисунок 9 - направленный граф
входного порта, где: 
- коэффициент отражения, 
- выходной коэффициент отражения, 
- коэффициенты передачи в прямом и
обратном направлении входного порта, 
- коэффициент отражения испытуемой
нагрузки, 
- коэффициент отражения тракта
связывающего генератор зондирующих сигналов СВЧ и вход рефлектометра.
В ряде работ [2, 5] 
- трактуется как направленность
входного порта. Действительно:

при 
(39)
Однако, по классическому определению
[4] направленность в НО есть отношение напряжений отраженной и падающей волны
на выходе его вторичного канала, прошедший через переходное ослабление этого
НО. Как видно из графа на рисунке 8 направленность определяется его путями 
для НО-1 и 
для НО - 2, кроме того 
напрактике недостижимо. Поэтому
считать 
- направленностью некорректно.
Из графа на рисунке 9 может быть
получено выражение [2]

(40)
связывающее измеряемый коэффициент
отражения с его истинными значениями.
Заключение
Дипломная работа посвящена решению проблем,
связанных с увеличением точности измерений комплексных параметров СВЧ
устройств. В процессе выполнения дипломной работы произведен анализ
существующих методов измерения комплексных параметров СВЧ устройств.
Также были рассмотрены основные решения
реализации отдельных узлов комплексных измерителей параметров СВЧ узлов, такие
как векторный вольтметр, синтезатор частоты.
Были рассмотрены методы калибровки измерителей
комплексных коэффициентов СВЧ устройств.
В ходе выполнения дипломной работы математически
проанализировано влияние рефлектометров на измерение комплексных параметров СВЧ
устройств. Получены формулы позволяющие учесть влияние собственных S
- параметров измерительной схемы рефлектометров. С помощью полученных уравнений
во время обработки результатов измерения возможна математическая коррекция этих
результатов, что в свою очередь позволяет снизить погрешность измерения
параметров тестируемого четырехполюсника СВЧ.
Список
использованных источников
1. Agilent Millimeter-Wave
Network Analyzers 10MHz to 110 GHz, with Extensions to 1.05 THz URL:
http://cp.literature.agilent.com/litweb/pdf/5989-7620EN.pdf [7]
2. Приложение матриц и графовк
анализу СВЧ устройств М.А. Силаев, Е.Ф. Брянцев, М. Сов.радио 1970.
3. Измерение параметров
радиотехнических цепей Б.А. Абубакиров, К.Г. Гудков, Э.В. Нечаев, М. Радио и
связь”, 1984.
. А.Л. Фельдштеин, Л.Р. Явич,
В.П. Смирнов, “Справочник по элементам волноводной техники”, изд.2-е М. Сов.
Радио. 1967.
. Системыи средства
метрологического обеспечения эталонных и рабочих средств измерения параметров
СВЧ трактов. Ш. Г. Астафьев, И. Н. Шевченко, Д. Н. Мильченко, А. В. Коньшев,
Седьмая Всероссийская Научно-техническая конференция “Метрологическое
обеспечение обороны и безопасности в РФ”, пос. Поведник, Московская обл. 21-23
окт. 2008г.
6. Reflectometer. Measurements
- Revisited/ Application Note 2000; Rev: B. anritsu US, URL:
http://www.eu.anritsu.com/files/reflectometr_an.pdf