Промышленная котельная с паровыми котлами
Содержание
1. Расчёт тепловой схемы и выбор вспомогательного оборудования
1.1 Исходные данные для расчета тепловой схемы
1.2 Расчет тепловой схемы для максимально-зимнего режима работы
котельной
1.3 Выбор питательтных, сетевых и подпиточных насосов
1.4 Определение диаметров основных трубопроводов
2. Тепловой расчёт котла
2.1 Характеристика топлива
2.2 Объёмы воздуха и продуктов сгорания
2.3 Энтальпия продуктов сгорания
2.4 Тепловой баланс котельного агрегата, расход топлива
2.5 Расчёт топки
2.6 Расчёт котельного пучка
2.7 Расчёт чугунного экономайзера ВТИ
2.8 Проверка теплового расчёта котлоагрегата
3. Аэродинамический расчёт котельной установки
3.1 Расчет топки и котельного пучка
3.2 Расчёт газоходов
V участок - кирпичный газоход.
3.3 Расчет водяного экономайзера
3.4 Расчет и выбор золоуловителя
3.5 Расчет высоты и аэродинамического сопротивления дымовой трубы
3.6 Выбор дымососа и электродвигателя к нему
3.7 Расчёт воздушного тракта, выбор дутьевого вентилятора и
электродвигателя к нему
4. Выбор и расчёт системы подготовки воды
4.1 Общие сведения о воде
4.2 Роль примесей в воде при ее использовании в энергетике
4.3 Водно-химический режим котлов
4.4 Обработка воды методом ионного обмена. Na-катионирование
4.5 Выбор и расчет системы водоподготовки
4.6 Деаэрация питательной воды
4.7 Выбор и расчет деаэратора
Список литературы
Приложения
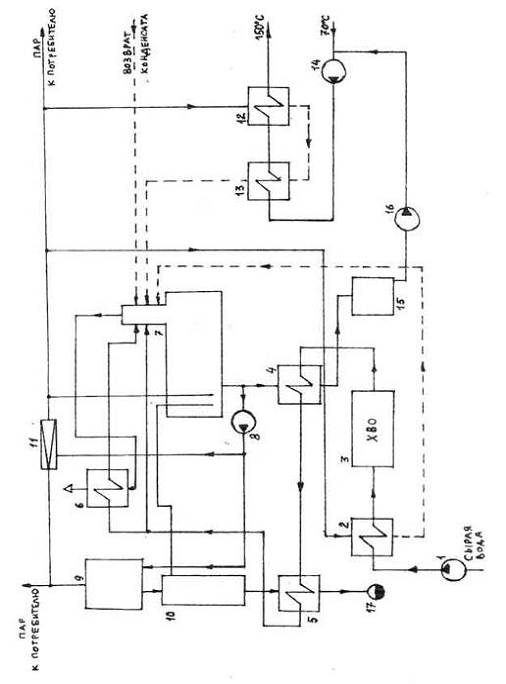
1.
Расчёт тепловой схемы и выбор вспомогательного оборудования
Важной составляющей проекта котельной установки является
расчет ее тепловой схемы, позволяющий для заданных (или определенных в начале
расчета) внешних тепловых нагрузок и расходов тепла на собственные нужды
определить тепловые и массовые потоки воды и пара, необходимые для выбора
основного оборудования - котлоагрегатов - и вспомогательного оборудования,
выбора диаметров трубопроводов и арматуры. Результаты расчета тепловой схемы
дают возможность определить годовой расход топлива, годовую выработку тепла,
т.е. провести технико-экономическое обоснование данного варианта
теплогенерирующей установки. При проектировании часто приходится рассматривать
несколько вариантов тепловых схем и сравнивать их для выбора оптимальной для
конкретных условий. Вместе с тем ведущие проектные институты страны разработали
для теплогенераторов средней мощности КЕ, ДЕ и др. типовые тепловые схемы,
которые технически и экономически обоснованы и рекомендованы для внедрения.
Тепловые схемы бывают принципиальные, развернутые и
монтажные. В проекте рассматриваются принципиальные схемы, на которых
указываются лишь главное оборудование (котлы, подогреватели, баки, деаэраторы,
насосы и др.), главные трубопроводы воды и пара без арматуры и второстепенных
трубопроводов, показываются расходы и параметры теплоносителей.
Подробное описание тепловой схемы представлено в приложении
№1
1.1 Исходные
данные для расчета тепловой схемы
Расчет тепловой схемы отопительно-производственной котельной
установки с паровыми котлами средней мощности производится для трех режимов:
максимально - зимнего, наиболее холодного месяца и летнего. Котельная работает
на твердом топливе, снабжает паром технологических потребителей, горячей водой
закрытую систему теплоснабжения для нужд отопления, вентиляции и горячего
водоснабжения, паром и водой обеспечивает собственные нужды.
Характерные режимы работы котельной.
Тепловые нагрузки для расчета и выбора оборудования
теплогенерирующих установок определяются, как минимум, для трех характерных
режимов:
а) максимально-зимнего - при средней температуре наружного
воздуха в наиболее холодную пятидневку. Для города Луганска эта температура (расчетная
для отопления) tро = - 27оС;
б) наиболее холодного месяца - при средней температуре
наружного воздуха в наиболее холодный месяц. Для г. Луганска эта температура
(расчетная для вентиляции) tрв = - 18оC;
в) за летний режим принимают такой, при котором отсутствуют
расходы теплоты на отопление и вентиляцию.
Максимальные расходы теплоты на отопление, вентиляцию и
горячее водоснабжение (максимально-зимний режим).
Обычно в техническом задании на проектирование котельной
максимальные нагрузки на отопление, вентиляцию и горячее водоснабжение
указываются. Если таких данных нет, следует воспользоваться данными о жилой и
общественной площади снабжаемого теплом района и его численностью:
а) определяется максимальный расход теплоты на нужды
отопления:
на отопление жилых и общественных зданий
(1.1)
промышленная котельная паровой котел
где q0, Вт/м2 - укрупненный показатель
максимального часового расхода теплоты на отопление жилых и общественных зданий
(СНиП - 2.04.07-86*, прил.2, стр.27);
F, м2 - общая площадь зданий;
К1 - коэффициент, учитывающий тепловой поток на
отопление (при отсутствии данных К1 = 0,25);
б) максимальный расход теплоты на вентиляцию общественных
зданий
(1.2)
где К1, q0, F - см. выше;
К2 - коэффициент, учитывающий тепловой поток на
вентиляцию (при отсутствии данных К2 = 0,4);
в) максимальный расход теплоты на горячее водоснабжение жилых и
общественных зданий:
(1.3)
где
- средний расход теплоты за отопительный
период на горячее водоснабжение жилых и общественных зданий;
qгв, Вт/чел
- укрупненный показатель среднечасового расхода теплоты на горячее
водоснабжение на одного человека (СНиП - 2.04.07-86*, прил.3,
стр.28);
m, человек - число человек;
г) при наличии в районе снабжаемых от котельной теплом на
отопление, вентиляцию и горячее водоснабжение производственных зданий следует
выполнить соответствующие расчеты.
Расходы теплоты для промежуточных режимов
а) Расход теплоты на отопление для режима наиболее холодного
месяца:
(1.4)
где tвн, оС - расчетная температура воздуха внутри
зданий.
б) Расход теплоты на вентиляцию для режима наиболее холодного
месяца:
(1.5)
в) Средний расход теплоты на горячее водоснабжение в летний
период:
(1.6)
где tхл = 15оС - температура водопроводной воды в летний
период;
tхз = 5оС
- температура водопроводной воды в отопительный зимний период;
β= 0,8 (1) - коэффициент (при отсутствии
данных β = 0,8).
Расходы и параметры пара на технологические нужды
Расходы и параметры пара на технологические нужды задаются с
учетом падения температуры и давления в паропроводах на пути к потребителю.
а) Насыщенный пар после котлов (свежий пар):
Dт, т/час -
расход свежего технологического пара (задается),
Pн = 1,4
МПа - абсолютное давление пара,
tн = 194,1оС
- температура пара и котловой воды,
h
= 2789 кДж/кг - энтальпия пара,
h
= 826 кДж/кг - энтальпия котловой воды.
б) Насыщенный пар после РОУ:
Dтроу,
т/час - расход редуцированного пара технологического (задается),
Pроу = 0,7
МПа - абсолютное давление редуцированнного пара,
tроу =
164,2 0С - температура пара,
h
= 2763 кДж/кг - энтальпия пара.
в) Возврат конденсата технологическими потребителями: β, %
(задается)
Дополнительные данные для расчета.
а) Питательная вода (атмосферный деаэратор):
tпв = 104
0С - температура питательной воды,
h
= 437 кДж/кг - энтальпия питательной воды.
б) Расширитель и охладитель непрерывной продувки:
П = 5 % - величина непрерывной продувки,
Pp = 0,15 МПа - давление в расширителе
продувки,
tp = 111 0С - температура пара и
воды в расширителе,
h
= 2693 кДж/кг - энтальпия пара в расширителе,
x = 0,98 - степень сухости пара,
h
= 465 кДж/кг - энтальпия воды в расширителе,
tпох = 50
С - температура воды после охладителя
непрерывной продувки,
h
= 209 кДж/кг - энтальпия воды после охладителя продувки.
в) Подпиточная вода:
tподп = 70
0С - температура подпиточной воды,
h
= 293 кДж/кг - энтальпия подпиточной воды.
г) Сетевая вода:
tпрям =150 0С
- температура прямой горячей воды,
h
= 632 кДж/кг - энтальпия прямой воды,
tобр = 70
0С - температура обратной воды,
h
= 293 кДж/кг - энтальпия обратной воды.
д) Конденсат, возвращаемый от внутренних и внешних потребителей:
tкон = 80
0С - температура возвращаемого от потребителей конденсата,
h
= 336 кДж/кг - энтальпия возвращаемого конденсата.
е) Температура сырой воды:
tcв = 5 0С - температура сырой воды в отопительный период,
h
= 21 кДж/кг - энтальпия сырой воды,
tcв = 15 0С - температура в летний период,
h
= 63 кДж/кг - энтальпия сырой воды летом.
ж) Температура химически очищенной воды:
перед химводоочисткой
после химводоочистки

1.2 Расчет
тепловой схемы для максимально-зимнего режима работы котельной
Для других режимов - наиболее холодного месяца и летнего -
расчет производится аналогично.
Величины, обозначения и значения которых не вводятся в этой
главе, следует искать в главе "Исходные данные для расчета тепловой
схемы".
1. Заданы: расход теплоты на отопление - Q
= 8, МВт;
расход теплоты на вентиляцию - Qв = 1,5,
МВт;
расход теплоты на горячее водоснабжение - Qгвмакс, =
1,4, МВт;
расход свежего пара на технологические нужды после котлов - Dт = 12, т/ч
расход редуцированного пара на технологические нужды после РОУ - Dтроу, = 11, т/ч
номинальная паропроизводительность одного котлоагрегата D1= 10, т/ч.
. Максимальный расход теплоты на отопление, вентиляцию и горячее
водоснабжение:
(1.7)
. Расход воды на подогреватели сетевой воды:
=
= 32,15
(1.8)
. Расход пара на подогреватели сетевой воды:
=
= 4,58
(1.9)
где
- КПД сетевого и других подогревателей.
. Расход редуцированного пара внешними потребителями:
=11+4,58= 15,58
(1.10)
. Расход свежего пара перед РОУ:
=
= 15,41
(1.11)
. Суммарный расход свежего пара внешними потребителями:
=12+15,41= 27,41
(1.12)
. Количество питательной воды, впрыскиваемой в
редукционно-охладительную остановку РОУ:
=
= 0,17
(1.13)
. Расход пара на собственные нужды котельной (подогрев сырой воды,
воды в деаэраторе), определяемый коэффициентом Кcн:
(1.14)
Принимаем Кcн = 5%.
. Расход пара на покрытие потерь в котельной, определяемый
коэффициентом потерь Кп:
(1.15)
Принимаем КП = 2%.
. Суммарный расход пара на собственные нужды и покрытие потерь в
котельной:
=1,37+0,57= 1,94
(1.16)
. Суммарная паропроизводительность котельной:
=27,41+1,94= 29,35
(1.17)
. Количество котлоагрегатов, необходимых для установки в котельной
(округлить до большего целого значения):
(1.18)
. Потери конденсата у внешних потребителей и внутри котельной:
(1.19)
Потери внутри котельной задаются коэффициентом потерь
конденсата Кк.
Принимаем Кк = 3%.
. Расход химически очищенной воды:
(1.20)
Ктс - коэффициент потерь воды в теплосети, выполняемых
подпиткой из деаэратора. Принимаем Ктс = 2%,
. Расход сырой воды:
(1.21)
Кхов - коэффициент, учитывающий расход сырой воды на
собственные нужды химводоочистки. Принимаем
.
. Количество продувочной воды, поступающей в расширитель
непрерывной продувки:
=
1,47
(1.22)
. Количество пара, получаемого в расширителе непрерывной продувки:
(1.22)
. Количество воды на выходе из расширителя непрерывной продувки:
=1,47-0,24=1,23
(1.23)
. Расход редуцированного пара на подогреватель сырой воды:
=
= 0,85
(1.24)
. Количество подпиточной воды (Ктс - cм. пункт 15):
=
= 0,64
(1.25)
. Энтальпия и температура химически очищенной воды после
охладителя подпиточной (деаэрированной) воды:
(1.26)
. Энтальпия и температура химически очищенной воды после
охладителя продувочной воды:
(1.27)
. Подогревом части химически очищенной воды в охладителе выпара
пренебрегаем.
. Суммарное количество воды и пара, поступающее в деаэратор,
исключая греющий пар деаэратора:
(1.28)
. Средняя энтальпия и температура воды, поступающей в деаэратор:
(1.29)
. Расход греющего пара на деаэратор:
=
(1.30)
1.3 Выбор
питательных, сетевых и подпиточных насосов
Необходимо изложить в записке основные правила выбора
питательных, сетевых и подпиточных насосов по количеству и энергопитанию ([2],
пар.6.2, с.128-132).
Питательные насосы
Насосы должны обеспечивать расход питательной воды в
количестве:
= 31,67 т/час (1.31)
где
, т/час - паропроизводительность котла;
=5, % - процент продувки;
- число теплогенераторов;
Gроу - расход воды на редукционно-охладительные и охладительные
установки.
Полное давление
, развиваемое насосом, должно обеспечить преодоление всех
гидравлических сопротивлений:
= (1.32)
=1,15* (10* (14-1,2) +8+18.2+4) *9,81*10
= 1,5 МПа
где
, кгс/см2 - предельное
абсолютное давление в барабане котла;
, кгс/см2 - абсолютное давление в деаэраторе;
, м. вд. ст. - сопротивление трубопроводов питательного тракта
(ориентировочно НС=10-20 м. вд. ст.);
, м. вд. ст. - сопротивление водяного экономайзера (принимают НЭК
как 10-20% от РБ в м. вд. ст.);
, м. вд. ст. - геометрическая высота от оси насоса до входа воды в
водяной экономайзер (обычно ³6 м. вд. ст.);
,15 - коэффициент запаса.
Мощность электродвигателя для привода выбранного насоса
определяется по формуле:
=31.67*1,5*106/ (3600*0,8*1000) = 16.4 кВт (1.33)
где
- КПД питательного насоса.
Выбираем насос марки 1ЦНСг40-154. Характеристика насоса
приведена в таблице 1.
Таблица 1
|
Параметры
|
Обозначение
|
Значение
|
Ед. измерения.
|
|
Подача
|
Q
|
40
|
м3/час
|
|
Напор
|
H
|
154.00
|
м
|
|
Частота
вращения
|
n
|
2950 (49.2)
|
об/мин
(сек"1)
|
|
Максимальная
потребляемая мощность
|
N
|
30.50
|
кВт
|
|
Допускаемый
кавитационный запас
|
∆hдоп
|
3.60
|
м, не менее
|
|
Масса насоса
|
m
|
350
|
кг
|
Сетевые насосы
Производительность сетевых насосов определяется количеством
воды, циркулирующей в тепловой сети G (см. расчет тепловой схемы):
Полное давление сетевого насоса РСЕТ должно
преодолевать сопротивление тепловой сети подогревателей (теплогенераторов).
Ориентировочно можно принять (0,5-1,0).106 Па.
Мощность электродвигателя сетевого насоса:
=32.15*0,7*106* / (3600*1000*0,8) = 7.8кВт
=0,8 - КПД сетевого насоса.
Выбираем насос марки Насос 1КМЛ65-160-т-л. Характеристика
насоса представлена в таблице 2.
Таблица 2
|
ПараметрыОбозначениеЗначениеЕд.
измерения.
|
|
|
|
|
Подача
|
Q
|
50
|
м3/час
|
|
Напор
|
H
|
35.00
|
м
|
|
Частота
вращения
|
n
|
2900
|
об/мин
(сек"1)
|
|
Максимальная
потребляемая мощность
|
N
|
8.50
|
кВт
|
|
Допускаемый
кавитационный запас
|
∆hдоп
|
4.50
|
м, не менее
|
|
Масса насоса
|
m
|
190
|
кг
|
Подпиточные насосы
Обеспечивают восполнение утечки воды из закрытых систем
теплоснабжения и расходов воды на горячее водоснабжение и утечки в открытых
системах.
Производительность подпиточного насоса:
= 0,02*32.15 = 0,643 т/час (1.34)
где
, доли - доля подпиточной воды.
Полное давление подпиточного насоса определяется давлением воды в
обратной магистрали тепловой сети и сопротивлением трубопроводов и арматуры:
РПОД=0,5. РСЕТ =0,35МПа (1.35)
где
, доли, - КПД подпиточного насоса (0,7).
Мощность электродвигателя подпиточного насоса:
(1.36)
где
, доли, - КПД подпиточного насоса
(0,7-0,8).
Выбираем насос марки 1КМЛ65-160. Характеристика насоса
представлена в таблице
Таблица 3
|
ПараметрыОбозначениеЗначениеЕд.
измерения.
|
|
|
|
|
Подача
|
Q
|
50
|
м3/час
|
|
Напор
|
H
|
40
|
м
|
|
Частота
вращения
|
n
|
2900
|
об/мин
(сек"1)
|
|
Максимальная
потребляемая мощность
|
N
|
9.70
|
кВт
|
|
Допускаемый
кавитационный запас
|
∆hдоп
|
4.50
|
м, не менее
|
|
Масса насоса
|
m
|
190
|
кг
|
1.4
Определение диаметров основных трубопроводов
К основным трубопроводам в паровой теплогенерирующей
установке относят паропроводы насыщенного пара в пределах котельной и
водопроводы питательной воды.
Диаметр трубопроводов рассчитывается по формуле:
, м (1.36)
где
, т/час - расход теплоносителя на i-том участке;
, м3/кг - удельный объем теплоносителя;
, м/с - скорость теплоносителя.
Питательный трубопровод
Скорость воды на напорном участке трубопровода 1 - 1,5 м/с,
удельный объем воды берется при 1000С. Рассчитываются диаметры трубопровода
на следующих участках:
. котел - расход
=3* (10+ (5/100) *10) =31,5 (1.37)
-2 котел - расход
= (3-1) * (10+ (5/100) *10) =21;
-3 от 1 до 2 котла - расход
= (3-2) * (10+ (5/100) *10) =10,5;
Расчетные диаметры служат для выбора стандартных труб с учетом
толщины стенки d=4-6 мм
по каталогу ([2], табл.4.6, с.64):
= (31,5*0,001/ (0,785*3,6*1,5))
=0,086м (1.38)
Наружный диаметр 96 мм при толщине стенки 4 мм
= (21*0,001/ (0,785*3,6*1,5))
=0,07м (1.39)
Наружный диаметр 83 мм при толщине стенки 4 мм
= (10,5*0,001/ (0,785*3,6*1,5))
=0,05м (1.40)
d1 = 96 x 4; d2 = 83 x 4; d3 = 60 x 4.
Паропровод насыщенного пара
Скорость пара при диаметре трубопровода до 200 мм - 30 м/с, свыше
200 мм - 60 м/с, удельный объем насыщенного пара берется при предельном
давлении. Рассчитываются
диаметры трубопровода на следующих участках:
1. от теплогенератора до главной магистрали - расход
пара Д=10;
2. главная магистраль между 1 и 2 котлом - расход 2.
Д=20;
3. главная магистраль между 2 и 3 котлом - расход 3.
Д=30;
Расчетные диаметры служат для выбора стандартных труб с
учетом толщины стенки d=4-6 мм ([2], табл.4.6,
с.64):
= (10*0,14/ (0,785*3,6*30))
=0,125м (1.41)
Наружный диаметр 140 мм при толщине стенки 5 мм
= (20*0,14/ (0,785*3,6*30))
=0,176м (1.42)
Наружный диаметр 194 при толщине стенки 5 мм
= (30*0,14/ (0,785*3,6*60))
=0,152м (1.43)
Наружный диаметр 168 мм при толщине стенки 5 мм
2. Тепловой
расчёт котла
2.1
Характеристика топлива
1. Состав топлива на рабочую массу:
W
=11%, A
, S
=3,5%, C
=46,5%, H
=3,3%, N
=0,9%, O
=5,4%
2. Низшая теплота сгорания
= 18210 кДж/кг (м3)
3. Марка топлива г. отсев
4. Класс или продукт обогащения ОМ, СШ
2.2
Объёмы воздуха и продуктов сгорания
1. Коэффициент избытка воздуха на выходе из топки
=1,1
. Присосов воздуха в газоходах котельного агрегата:
а) газоход котельного пучка (сумма присосов двух секций пучка),
=0,05;
б) чугунный экономайзер ВТИ,
=0,05.
Твердое топливо
3. Теоретический объем воздуха, необходимый для полного
сгорания 1 кг топлива:
= 4,94 нм3/кг(2.1)
продукты сгорания содержит теоретические объемы азота N2; сухих 3-атомных газов RO и водяных паров.
4. Теоретический объем азота в продуктах сгорания:
=3,91
нм3/кг
(2.2)
5. Теоретический объем трехатомных газов в продуктах
сгорания:
нм3/кг (2.3)
6. Теоретический объем водяных паров в дымовых газах:
=0,576 нм3/кг (2.4)
7. Теоретический объем дымовых газов:
=4,4947 нм3/кг (2.5)
8. Коэффициент избытка воздуха на выходе из котельного
пучка:
=1,15 (2.6)
9. То же из экономайзера:
=1,2 (2.7)
10. Средний коэффициент избытка воздуха в котельном
пучке:
=1,125 (2.8)
11. То же в экономайзере:
=1,175 (2.9)
При избытке воздуха в газоходах котлоагрегата
>1, объемы продуктов сгорания
подсчитывается по следующим формулам:
12. Объем водяных паров:
=0,584 (2.10)
=0,586 (2.11)
0,59 (2.12)
13. Объем дымовых газов:
=4,9887 (2.13)
=5,1122 (2.14)
=5,3592 (2.15)
14. Объемная сухих трехатомных газов в продуктах
сгорания:
=0,00178 (2.16),
=0,00174 (2.17)
=0,00166 (2.18)
15. То же водяных паров:
=0,117 (2.19)
=0,1146 (2.20)
=0,11 (2.21)
16. То же суммарная доля:
=0,118 (2.22)
=0,116 (2.23)
=0,111 (2.24)
17. Масса дымовых газов твердых топлив:
=7,79 (2.25)
=7,96 (2.26)
=8,28 (2.27)
18. Безразмерная концентрация золы в дымовых газах:
(2.28)
Результаты расчетов по пунктам 10-18 сводятся в таблицу № 1:
Таблица № 1
|
Величина
|
Топка
|
Котельный пучок
|
Экономайзер
|
|
Средний
коэффициент избытка воздуха
|
 =1,125 =1,175
|
|
|
|
, м3/кг (м3) 0,5840,5860,59
|
|
|
|
|
, м3/кг (м3)
4,98875,11225,3592
|
|
|
|
|
, кг/кг7,797,9648,28
|
|
|
|
|
0,001780,001740,00166
|
|
|
|
|
0,1170,1140,11
|
|
|
|
|
 + 0,1180,1160,111
|
|
|
|
|
0,560,550,53
|
|
|
|
2.3
Энтальпия продуктов сгорания
1. Энтальпия дымовых газов рассчитывается следующим
образом:
, кДж/кг (м3) (2.29)
Для топлив величины теоретических энтальпий
и
берутся из [2] с.180-199, табл. XIV и XV для топлив, составы которых заданы в [2]
табл I и II.
2. Когда к энтальпии дымовых газов следует добавлять
энтальпию золы, то последняя находится по формуле:
, кДж/кг (2.30)
Результаты расчетов сводятся в таблицу № 2:
. Величины энтальпий
из таблицы используется для построения
- диаграммы которая удобна для
последующих расчетов. Диаграмма включает три кривых для температур, характерных
для каждого газохода, отмеченных точками в таблице. Впрочем, значения энтальпий
для промежуточных температур можно найти с помощью линейной интерполяции
величин таблицы 2.
Таблица № 2 "Зависимость энтальпии дымовых газов от
температуры по газоходам"
|
t0 газов
|
I0г
|
I0зл
|
I0воз
|
I0т
|
I0кп
|
I0вэ
|
|
0C
|
кДж/кг
|
кДж/кг
|
кДж/кг
|
кДж/кг
|
кДж/кг
|
кДж/кг
|
|
0
|
0
|
0
|
0
|
0
|
0
|
0
|
|
100
|
596,8
|
356,32
|
652,1
|
-
|
-
|
1067,2
|
|
200
|
1194,8
|
745,73
|
1314,0
|
-
|
-
|
2170,5
|
|
300
|
1804,3
|
1162,9
|
1990,8
|
-
|
3216,1
|
3315,6
|
|
400
|
2427,9
|
1587,6
|
2677,5
|
-
|
4350,2
|
-
|
|
500
|
3062,3
|
2021,9
|
3379,0
|
-
|
5506,7
|
-
|
|
600
|
3711,3
|
2472,2
|
4100,2
|
-
|
6696,1
|
-
|
|
700
|
4372,3
|
2923,3
|
4836,3
|
-
|
7900,3
|
-
|
|
800
|
5057,5
|
-
|
5582,2
|
5615,8
|
-
|
-
|
|
900
|
5755,1
|
-
|
6328,1
|
6387,9
|
-
|
-
|
|
1000
|
6463,5
|
-
|
7093,8
|
7172,8
|
-
|
-
|
|
1100
|
7171,9
|
-
|
7879,3
|
7959,8
|
-
|
-
|
|
1200
|
7878,7
|
-
|
8664,8
|
8745,2
|
-
|
-
|
|
1300
|
8609,8
|
-
|
9450,2
|
9554,8
|
-
|
-
|
|
1400
|
9357,0
|
-
|
10255,4
|
10382,6
|
-
|
-
|
|
1500
|
10092,7
|
-
|
11060,7
|
11198,8
|
-
|
-
|
|
1600
|
10844,6
|
-
|
11870,8
|
12031,6
|
-
|
-
|
|
1700
|
11598,8
|
-
|
12676,0
|
12866,4
|
-
|
-
|
|
1800
|
12359,8
|
-
|
13481,3
|
13707,9
|
-
|
-
|
|
1900
|
13132,0
|
-
|
14311,2
|
14563,1
|
-
|
-
|
|
2000
|
13893,1
|
-
|
15136,2
|
15406,7
|
-
|
-
|
|
2100
|
14668,2
|
-
|
15966,1
|
16264,8
|
-
|
-
|
|
2200
|
15445,0
|
-
|
16791,1
|
17124,1
|
-
|
-
|
2.4 Тепловой
баланс котельного агрегата, расход топлива
Составление теплового баланса состоит в установлении равенства
между располагаемым теплом
, поступившим в агрегат, и суммой полезно использованного тепла и
потерь.
. Располагаемое тепло топлива (в нашем случае):
=18210 кДж/кг (м3)
2. Температура уходящих газов (из задания при
):
= 204 0С
. Энтальпия уходящих газов (из уходящих газов):
= 2213,9 кДж/кг (м3)
. Энтальпия холодного воздуха при
(
=13 0С):
= 84,77 кДж/кг (м3)
5. Потери тепла от механического недожога:
= 1 %
6. Потери тепла с уходящими газами:
=
= 11,5 % (2.31)
. Потери тепла от химического недожога:
= 3 %
8. Потери тепла в окружающую среду для теплогенератора с
хвостовой поверхностью нагрева заданной паропроизводительности:
= 1 %
9. Потери с физическим теплом шлаков при температуре
6000С:
= 0,8% (2.32)
10. Сумма тепловых потерь:
= 5,92+3+3+1+0,21=17,3 % (2.33)
11. КПД теплогенератора:
= 100-12,63 = 82,7 % (2.34)
12. Энтальпия насыщенного пара при заданном давлении:
=2789.7 кДж/кг
13. Температура питательной воды (из задания):
=100 0С
14. Энтальпия питательной воды:
=419 кДж/кг
15. Полезно использованное тепло (Д, кг/с,
паропроизводительность теплогенератора - из задания):
= 2,78* (2789.7-419) = 6590,5 кВт (2.35)
16. Полный расход топлива:
=
= 0,437 кг/с (м3/с) (2.36)
17. Расчетный расход топлива:
=
= 0,433 кг/с (м3/с) (2.37)
18. Коэффициент сохранения тепла:

=1-
=0,988 (2.38)
2.5
Расчёт топки
В топке происходит передача тепла от продуктов сгорания, в
основном излучением, к экранам и лучевоспринимающим поверхностям первого
газохода. Целью поверочного расчета является определение теплового напряжения
топки и температуры газов на выходе, которые должны лежать в рекомендуемых
пределах. При значительном отклонении этих величин от допустимых значений может
потребоваться переконструирование топки.
19. Объем топочной камеры (по приложению 1):
=20,4 м3
20. Полная лучевоспринимающая поверхность нагрева (по приложению 1):
=30,3 м2
21. Поверхность стен (по приложению 1):
=58 м2
. Площадь зеркала горения (по приложению 1):
=6,4 м2
. Коэффициент загрязнения экранов:
=0,6
. Коэффициент тепловой эффективности экранов:
Для слоевых топок:
=30,3*0,6/ (58-6,4) =0,35 (2.39)
25. Эффективная толщина излучающего слоя:
=3,6*20,4/58=1,27 м (2.40)
26. Абсолютное давление газов в топке (принимается):
МПа
. Температура газов на выходе из топки (принимается предварительно
950-10000С):
=10000С
. Объемная доля водяных паров для
(табл.1):
=0,117
. Объемная доля трехатомных газов (табл.1):
=0,119
. Суммарная поглощательная способность трехатомных газов и паров:
=0,119*0,1*1,27=0,015 (1/ (м. МПа)) (2.41)
Сжигание твердого топлива
31. Коэффициент ослабления лучей трехатомными газами:
=
=
= 1,5 (1/ (м. МПа)) (2.42)
32. Коэффициент ослабления лучей частицами летучей золы:
=
31,18 (1/ (м. МПа)) (2.43)
Где
- безразмерная концентрация золы в
дымовых газах при нормальных условиях в топке (табл.1)
33. Коэффициент ослабления лучей коксовыми частицами:
=10,1*1*0,03= 0,303 (1/ (м. МПа)) (2.44)
Где kкокс=10
1/ (мМПа) - коэффициент ослабления. Низкореакционные топлива
. Слоевые топки
. Коэффициент ослабления лучей трехатомными газами, золовыми и
коксовыми частицами:
= 1,5 + 31,18 + 0,303 = 32,98 1/ (м. МПа) (2.45)
35. Степень черноты факела в топке:
=0,98 (2.46)
36. Степень черноты топки для слоевых топок:
=
= 0,99 (2.47)
37. Тепло, вносимое холодным воздухом в топку:
= 1,1*84,77 = 93,24 кДж/кг (2.48)
38. Тепловыделение в топке:
= (2.49)
= 18210*
(100 - 3 - 1 - 0,8) / (100-1) + 93.24 = 17604.3 кДж/кг
39. Теоретическая (адиабатическая) температура горения (по
диаграмме энтальпия-температура для
, табл.2):
=2200
. Средняя теплоемкость продуктов сгорания:
=
= 8,27 кДж/ (кг 0C) (2.50)
Где
, кДж/кг - энтальпия газов на выходе из
топки (по диаграмме энтальпия-температура для
).
. Относительное положение максимума температур (приложение 1):
=0
. Параметр, учитывающий характер распределения максимальных
температур пламени по высоте топки:
при слоевом сжигании твердых топлив:
=0,59 (2.51)
43. Температура газов на выходе из топки:
= (2.52)
=
= 724.9 0С
Если расположение рассчитанной и предварительно заданной
температуры газов на выходе из топки превосходит 100С, то расчет
следует повторить - метод последовательных приближений, приняв в качестве
нового предварительного значения температуры полученное в расчете.
. Энтальпия газов на выходе из топки (по диаграмме
энтальпия-температура для
, табл.2):
= 5088.6 кДж/кг
. Тепло, переданное излучением в топке:
= 0,988* (17604.3-5088.6) =12365,5 кДж/кг (2.53)
46. Уточнить теплонапряженности и сравнить с рекомендуемыми
значениями:
Теплонапряжение топочного объема:
= 0,433*17604.3/20,4 = 191,4 кВт/м3 (2.54)
Теплонапряжение зеркала горения:
= 0,433*17604.3/6,4 = 610 кВт/м3 (2.55)
2.6 Расчёт
котельного пучка
Вместе с экранами топки котельный пучок является
парообразующей (испарительной) поверхностью парогенератора. Цель расчета -
найти температуру продуктов сгорания на выходе из котельного пучка и связанные
с ней величины. Расчет ведут методом последовательных приближений, задаваясь температурой
на выходе и добиваясь равенства теплот по уравнениям баланса и теплообмена.
На рис.1 показан упрощенный расчетно-графический способ нахождения
температуры газов на выходе из котельного пучка. Задаются первой температурой
на выходе
(например, 2000С) и определяют
теплоту по уравнению баланса
и теплоту по уравнению теплообмена
. Затем задаются второй температурой газов на выходе из пучка
(например, 3000С) и определяют
теплоты
и
по соответствующим уравнениям. Если пренебречь изменением
физических параметров газов в диапазоне 200-3000С, то необходимые
нам температуру газов на выходе из котельного пучка
и количество усвоенного в пучке тепла
найдем на пересечении показанных на рис.1
прямых.
Рис.1 Нахождение величин на выходе из котельного пучка
. Температура газов на входе в пучок (из расчета топки):
= 724.9 0С
. Энтальпия газов перед пучком (из расчета топки):
= 5088.6 кДж/кг (м3)
3. Конвективная поверхность нагрева (из приложения 1):
= 214 м2
4. Диаметр труб (из приложения 1):
= 0,051 мм
. Шаг труб вдоль потолка газов (из приложения 1 с учетом
направления потока газов):
= 0,090 мм
. Живое сечение пучка для прохода газов (из приложения 1:
= 1,25 м2
8. Температура газов за пучком (принимается с
последующим уточнением):
= 300 0С
9. Энтальпия газов за пучком (по
- диаграммы при
):
=3216,1 кДж/кг (м3)
10. Тепло, отданное газами по уравнению баланса:
= (2.56)
=0,988* (5088.6-3216.1+0,05*84.77) =
1854,2 кДж/кг (м3)
11. Температура насыщения воды, кипящей в трубах пучка,
при давлении 1,4 МПа:
= 1950С
12. Большая разность температур:
= 724.9-194= 529.9 0С (2.57)
13. Меньшая разность температур:
= 300-195= 105 0С (2.58)
14. Средний температурный напор:
=
= 113.9 0С (2.59)
15. Средняя температура газов:
=
= 512.45 0С (2.60)
16. Средняя скорость газов:
=
4,83 м/с (2.61)
17. Коэффициент теплоотдачи конвекцией от газов к стенке:
= (2.62)
=0,2*1*0,995* (0.0699/0,051) * (7,4*0,051/81,2*10-6)
*0,615
= 55,5Вт/ (м2 0С)
где
- коэффициент учитывающий число рядов
труб z по ходу газов; при z>3,
=1;
- коэффициент учитывающий геометрическую компоновку пучка труб
(если расчет дает отрицательное значение то принять
=1)
=
= 0,9957 (2.63)
, Вт/ (м*К), - коэффициент теплопроводности газов при средней
температуре потока;
, м2/с, - коэффициент кинематической вязкости газа при
средней температуре потока;
- число Прандтля при средней температуре потока газа.
. Коэффициент теплоотдачи излучением:
= (2.64)
=
= 26,05 Вт/ (м2 К),
где
- степень черноты загрязненной
лучевоспринимающей поверхности;
- степень черноты потока газов при средней температуре газов в
котельном пучке
= 512.45+273 = 785.45 0С (2.65)
=0,44 (2.66)
коэффициент ослабления излучения при средней температуре потока
(формулы смотри в разделе расчета топки):
= 32,68 (м МПа) - 1 (2.67)
давление в потоке газов
МПа,
оптическая толщина слоя газа:
=
= 0,1765, м (2.68)
температура загрязненной стенки (при сжигании мазута и твердого
топлива
):
= 273+195+60 = 528 К (2.69)
п -
показатель степени; для запыленного потока (мазут, твердое топливо) п=4.
. Коэффициент теплоотдачи от газов к стенке:
=1* (55,5+26,05) = 81,55 Вт/ (м2 К) (2.70)
где
коэффициент омывания, зависящий от угла
между направлением потока газов и осью труб; при угле 90 о
.
. Коэффициент тепловой эффективности поверхности нагрева (смотри
[2]: с.47, табл.7-1; с.48, табл.7-3; с.48, пункт 7-55):
= 0,6
21. Коэффициент теплопередачи:
= 0,6*81,55 = 48,93 Вт/ (м2. К) (2.71)
22. Тепло, воспринятое поверхностью нагрева по уравнению
теплопередачи:
=
= 2754.3 кДж/кг (м3) (2.72)
Если при расчете методом последовательных приближений в первом
приближении расхождение между
и
превосходит 2%, то следует сделать
следующее приближение. Если имеются результаты расчета теплот в двух
приближениях, можно прибегнуть к расчетно-графическому методу определения
параметров на выходе из пучка.
Расхождения между
и
получились равными 15 %.
2.7 Расчёт
чугунного экономайзера ВТИ
Чугунный экономайзер является дополнительной поверхностью
нагрева, которая использует (экономит) тепло, которое иначе выбрасывалось бы
после котельного пучка в атмосферу, а теперь служит для подогрева питательной
воды.
Расчет чугунного экономайзера является не поверочным, а
конструкторским, так как известны температуры и энтальпии продуктов сгорания
перед и после экономайзера. Необходимо определить площадь поверхности экономайзера
и разместить ее в виде чугунных ребристых труб в газоходе.
. Температура газов перед экономайзером (из расчета
котельного пучка):
= 300 0С
2. Энтальпия газов перед экономайзером при
(из таблицы 2):
= 3216,1 кДж/кг (м3)
3. Температура уходящих газов (из задания):
= 204 0С
4. Энтальпия уходящих газов при
(из таблицы 2):
= 2213.9кДж/кг (м3)
. Количество тепла, переданного газами поверхности нагрева:
=0,988* (3216,1-2213.91+0,05*84.77) = 994.3,2кДж/кг (м3)
(2.73)
. Температура питательной воды (из задания):
=100 0С
. Энтальпия питательной воды ([9], с. 204, табл. ХХIII):
=419,06 кДж/кг
8. Энтальпия воды за экономайзером:
=
= 573.87,2 кДж/кг (2.74)
9. Температура воды за экономайзером:
=-2,186+0,250*573,9-1,455*10-5* (573,9) 2=136,50С
(2.75)
10. Большая разность температур:
= 300-136,5 = 163,5 0С (2.76)
11. Меньшая разность температур:
= 204-100= 104 0С (2.77)
12. Среднелогарифмический температурный напор в
экономайзере:
=
=132,2 0С (2.78)
13. Средняя температура газов в экономайзере:
=
= 252 0С (2.79)
14. Длина чугунной трубы (выбирается,
, с.262, номограмма 20; таблица 3):
=2000 мм
Таблица № 3 Параметры чугунных ребристых труб ВТИ
|
Длина, мм
|
1500
|
2000
|
2500
|
3000
|
|
Поверхность
нагрева с газовой стороны, м2
|
2,18
|
2,95
|
3,72
|
4,49
|
|
Живое сечение,
м2
|
0,088
|
0,120
|
0,152
|
0,184
|
|
Внутренний
диаметр, мм
|
60
|
|
Размеры фланца,
мм ´ мм
|
150 ´ 150
|
15. Поверхность нагрева с газовой стороны одной трубы
(таблица 3):
= 2,95 м2
16. Сечение одной трубы для прохода газов:
= 0,12 м2
17. Число труб в ряду поперек потока газов (выбираем):
= 8 шт/ряд
18. Живое сечение для прохода газов:
= 8*0,12 = 0,96 м2 (2.80)
19. Средняя скорость потока газов (если отличается от
диапазона 4-9 м/с, то следует уточнить предыдущие пункты расчета). Объем берется
для водяного экономайзера из таблицы 1:
=
= 4,65м/с (2.81)
20. Коэффициент теплопередачи:
= 8,14+1,6*4,65 = 15,58 Вт/ (м2 0С) (2.82)
21. Поверхность нагрева водяного
экономайзера: 2
=
= 209,03 м2 (2.83)
Проводим конструкторскую проработку водяного экономайзера и
распределяем трубы в его газоходах.
Выбираем экономайзер ЭП2-236 с характеристиками: количество
рядов 16; количество труб в ряду 3; температура газов за экономайзером 155-163 оС;
предельное рабочее давление (питательное) 28 кгс/см2,
теплофикационное 15 кгс/см2; длина трубы 2000 мм; давление в
межтрубном пространстве 300-160 мм. вод. ст.
2.8 Проверка
теплового расчёта котлоагрегата
Тепловой расчет котельного агрегата проверяется по невязке
теплового баланса. При отсутствии пароперегревателя и воздухоподогревателя
невязка есть:
= 18210*0,82- (12365,5+1854,2+994.3)
* (1-1/100) = 52.44 кДж/кг (м3) (2.84)
При правильном выполнении расчета величина невязки не превышает
0,5%, т.е.
(2.85)
Приложение 1
|
Характеристики
парогенераторов
|
|
№
|
Наименование
|
Тип КЕ
|
Тип ДЕ
|
|
|
6,5-14С
|
10-14С
|
25-14С
|
6,5-14ГМ
|
10-14ГМ
|
16-14ГМ
|
25-14ГМ
|
|
1 2 3 4 5 6 7 8
|
Паропроизводительность,
кг/с Объем топки, м3 Поверхность стен, м2
Лучевоспринимающая поверхность нагрева, м2 Площадь зеркала
горения, м2 Поверхность нагрева котельного пучка, м2
Сечение для прохода газов, м2 Относительное положение максимума
температур в топке ХТ
|
1,81 13,8 47
27,8 4,4 149 0,85 0
|
2,78 20,4 58
30,3 6,4 214 1,25 0
|
6,95 38,0 92,1
13,4 418 0
|
1,8 11,2 30,0
28,0 68 0,348 0,15
|
2,78 17,1 41,5
39,0 118 0,410 0,15
|
4,45 22,5 51,8
48,1 156 0,713 0,15
|
6,95 29,0 64,2
60,5 212 0,973 0,15
|
|
9 10 11
|
Диаметр труб, м
Шаг труб вдоль оси барабана, м Шаг труб поперек оси барабана, м
|
Для всех 0,051
Для всех 0,090 Для всех 0,110
|
3.
Аэродинамический расчёт котельной установки
Аэродинамический расчет теплогенерирующей установки является
частью курсового проекта. Такой расчет позволяет определить гидродинамическое
сопротивление газового и воздушного трактов и выбрать соответствующие дымососы
и дутьевые вентиляторы для перемещения газовых и воздушных масс.
В аэродинамический расчёт входят:
1.
Расчет
топки и котельного пучка;
2.
Расчёт газоходов;
3.
Расчёт водяного экономайзера;
4.
Расчёт и выбор золоуловителя;
5.
Расчёт дымовой трубы;
6.
Выбор
дымососа и электродвигателя к нему;
7.
Расчёт
воздушного тракта, выбор дутьевого вентилятора и электродвигателя к нему.
Движение продуктов сгорания и воздуха рассматривается как
движение вязких жидкостей, имеющих турбулентный характер и происходящих при
изменении температуры. При движении продуктов сгорания, обладающих вязкостью,
возникает сопротивление, препятствующее их движению. На преодоление этих
сопротивлений затрачивается часть энергии, которой обладает движущийся поток
жидкости. Возникает сопротивлении, обусловленное силами трения движущегося
потока о стенки канала и возрастают внутренние трения в потоке, при появлении
на его пути различных препятствий. При скорости дымовых газов менее 10-12 м/с
сопротивлением трения можно пренебречь и учитывать только местные сопротивления
участков газовоздушного тракта.
3.1 Расчет
топки и котельного пучка
Схема для расчета аэродинамического сопротивления котлов типа
КЕ:
Рис.2. Схема газовых потоков в теплогенераторе КЕ
Условно будем считать, что газовые потоки движутся с
поворотами по линии АВСDEF.
Шаг труб пучка вдоль оси барабана SВД = 0,090 м.
Шаг труб пучка поперек оси барабана SПОП =0,110 м.
Наружный диаметр труб dH = 0.051 м.
Шаг труб поперек потока газа S1, м.
Шаг труб вдоль потока газа S2, м.
Аэродинамическое
сопротивление котла:
=15+166.4=181.4 Па. (3.1)
Здесь
- сопротивление топки. Принимают
=10-30 Па,
- сопротивление котельного пучка, Па:
, Па (3.2)
Коэффициент запаса К = 1,15.
Сумма коэффициентов местных сопротивлений включает учет поворотов
потока газов и сопротивление пучка труб на линиях ВС, CD, и DЕ
=24.78 (3.3)
Примем, что
.
Линия ВС (DE) - движение
газа поперек оси барабана.
Коэффициент сопротивления при движении газа вдоль линии ВС (DE)
(3.4)
где zВС - число рядов труб вдоль линии ВС.
Коэффициент
зависит от геометрии взаимного
расположения труб в пучке и режима течения потока газов. В данном случае шаг
труб поперек потока газа
S1 = SВД = 0,090 м
(3.5)
А шаг труб вдоль потока газов
S2 = SПОП = 0,110 м
(3.6)
Для
<
(3.7)
(3.8)
где число Рейнольдса
. Средняя скорость потока
, м/с, и кинематическая вязкость
, м2/с, при средней температуре потока берутся из
теплового расчета котельного пучка.
Линия CD - движение газа вдоль оси барабана.
Здесь
=0.17*14=2.38 (3.9)
где zСD - число
рядов труб вдоль линии СD.
В данном случае
S1 = SПОП = 0,110 м
(3.10)
S2 = SВД = 0,090 м
(3.11)
=1,5>1
Для
<
(3.12)
Средняя плотность газов в котельном пучке определяется
температурой потока газов
, которую берут из теплового расчета
котельного пучка, а также массой и объемом газов для нормальных условий (смотри
таблицу для котельного пучка)
кг/м3 (3.13)
Аналогично строят схему потоков газов в теплогенераторах типа ДЕ и
проводят расчет с учетом геометрии взаимного расположения труб в пучке и
направления движения потока газов.
3.2
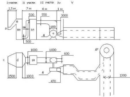
Расчёт газоходов
Схема газового тракта
Для удобства и упрощения расчетов газовый тракт разбивают на
участки:
I участок - соединяет котельный пучок с водяным экономайзером;
II участок - соединяет водяной экономайзер с
золоуловителем;
III участок - соединяет золоуловитель с дымососом;
IV участок - соединяет дымосос с кирпичным
газоходом;
V
участок - кирпичный газоход.
Следует учитывать, что участки могут состоять из подучастков.
Местное сопротивление участков газохода:
, Па
- сумма коэффициентов местных сопротивлений на всем участке;
, кг/м3 - средняя плотность дымовых газов на участке;
, м/с - гидродинамическая скорость.
Плотность дымовых газов на участке:
=0,72, кг/м3
где rо,
кг/м3 - плотность дымовых газов при нормальных условиях (0оС,
760 мм рт. ст.),
- средняя температура газов на участке.
Для I участка:
=0,48, кг/м3;
, оС
Для участков II-V:

, кг/м3;
, оС
Для водяного экономайзера:

, кг/м3;
, оС
Коэффициенты местных сопротивлений учитывают местные сопротивления
участков газохода: повороты потока, сужения, расширения и т.д.
|
Поворот потока
на:
|
x
|
|
45о
|
0,5
|
|
90о
|
1
|
|
135о
|
0,5
|
|
180о
|
2
|
Сужения, расширения:
1.
Внезапное расширение:
,
где Fб и Fм (м2) - большая и меньшая
площади поперечных сечений участка расширения.
1.
Внезапное сужение:
,
1.
Плавное сужение, расширение:
; к=f (a)
где l, l1, l2 - геометрические размеры участка местного
сопротивления, к - коэффициент, зависящий от величины угла a при вершине участка местного
сопротивления:
|
a
|
10о
|
15о
|
20о
|
25о
|
30о
|
35о
|
>45о
|
|
к
|
0,17
|
0,27
|
0,4
|
0,6
|
0,85
|
0,93
|
1,0
|
Гидродинамическая скорость дымовых газов на участке зависит
от живого сечения участка газохода и объемного расхода продуктов сгорания:
, м/с
где Vд, м3/с - объемный расход продуктов сгорания, Fж, м2 - живое сечение участка газохода.
Для определения площади живого сечения сложного участка газохода,
его необходимо разбить на подучастки:
, м2
где l1, l2, ln - длины подучастков, м; F1, F2, Fn - площади их живого сечения, м2.
Если длины подучастков одинаковы или приняты таковыми, тогда:
, м2
где n - число подучастков.
Объемный расход продуктов сгорания на I участке:
, м3/с
где Вр, кг/с - расчетный расход топлива, Vкп, м3/кг - объем дымовых газов в котельном пучке.
Объемный расход продуктов сгорания в водяном экономайзере:
, м3/с
где Vвэ, м3/кг - объем дымовых газов в водяном
экономайзере.
Объемный расход продуктов сгорания на II участке:
, м3/с
где Daм=0,001/м
- величина присосов холодного воздуха в металлические газоходы на 1 метр длины,
lII, м - длина II участка газохода, Vво, м3/кг - . теоретический объем воздуха.
Объемный расход продуктов сгорания на III участке:
, м3/с
где
lIII, м - длина III участка газохода.
Объемный расход продуктов сгорания на IV участке:
, м3/с
где lIV, м - длина IV участка газохода.
Объемный расход продуктов сгорания на V участке:
, м3/с
где lV, м - длина V участка (кирпичного газохода), Daк=0,005/м - величина присосов холодного воздуха в кирпичные
газоходы на 1 метр длины.
I участок.
1. Плотность газов:
(3.14)
. Коэффициенты местных сопротивлений:
=0,5+1,05=1,56; (3.15)
(3.16)
; (3.17)
(3.18)
; (3.19)
;
; K=1 (3.20)
По таблице принимаем к;
. Живое сечение:
=2,15; где
- количество подучастков. (3.21)
; (3.22)
. Гидродинамическая скорость:
, м3/с (3.23)
; (3.24)
. Местное сопротивление:
; (3.25)
II участок.
. Плотность газов:
(3.26)
. Коэффициенты местных сопротивлений:
; (3.27)
(3.28)
; (3.29)
; (3.30)
; (3.31)
=0, 19;
; (3.32)
По таблице принимаем коэффициент к;
. Живое сечение:
; (3.33),
; (3.34)
; (3.35)
. Гидродинамическая скорость:
(3.36),
; (3.37)
. Местное сопротивление:
; (3.38)
III участок.
. Плотность газов:
(3.39)
. Коэффициенты местных сопротивлений:
; (3.40)
; (3.41)
м2;
м2; (3.42)
; (3.43)
(3.44)
; (3.45)
м2; (3.46)
; м2 (3.47)
. Живое сечение:
; (3.48),
; (3.49)
; (3.50)
. Гидродинамическая скорость:
(3.51)
; (3.52)
. Местное сопротивление:
IV участок.
. Плотность газов:
(3.54)
. Коэффициенты местных сопротивлений:
; (3.55),
; (3.56)
, м2; (3.57),
м2; (3.58)
; (3.59)
. Живое сечение:
; (3.60)
. Гидродинамическая скорость:
(3.61)
; (3.62)
. Местное сопротивление:
; (3.63)
V участок.

. Плотность газов:
(3.64)
. Коэффициенты местных сопротивлений:
; (3.65)
; (3.66)
м2;
м2; (3.67)
. Живое сечение:
; (3.68)
. Гидродинамическая скорость:
(3.69)
; (3.70)
. Местное сопротивление:
;
Аэродинамическое сопротивление газоходов:
=208,52, Па
3.3
Расчет водяного экономайзера
Схема водяного экономайзера
Сопротивление труб водяного экономайзера рассматривается как
местное сопротивление:
; (3.71)
- коэффициент запаса;
; (3.72)
; (3.73)
где
- число рядов труб водяного экономайзера;
=0,8; (3.74)
; (3.75)
Гидродинамическая скорость дымовых газов определена в разделе
тепловой расчет и конструирование водяного экономайзера.
3.4 Расчет и
выбор золоуловителя
Для отчистки выбрасываемых в атмосферу продуктов сгорания и
защиты рабочих колес дымососов от уноса (летучей золы и частиц несгоревшего
топлива) в промышленных и отопительных котельных при сжигании твердого топлива
устанавливаются золоуловители.
Качество работы золоуловителя принято характеризовать полным
и фракционным КПД. Полным КПД золоуловителя называют отношение массы уноса,
уловленного в золоуловителе, к массе входящего в него уноса. Фракционным КПД
золоуловителя называется отношение уловленного уноса определенной фракции к
массе уноса той же фракции, поступившей в золоуловитель. Полный КПД позволяет
судить об эффективности отчистки продуктов сгорания от уноса определенного
фракционного состава в данной конструкции золоуловителя. Фракционный КПД
характеризует степень совершенства данной конструкции золоуловителя.
Все конструкции золоуловителей, применяемых для улавливания
уноса, по принципу их работы можно разбить на следующие группы: сухие
инерционные золоуловители, мокрые золоуловители, электрофильтры и
комбинированные золоуловители. В сухих инерционных золоуловителях отделение
частиц уноса от продуктов сгорания происходит за счет центробежных или
инерционных сил. В мокрых золоуловителях частицы уноса отделяются путем
промывки или орошения продуктов сгорания водой и осаждения частиц на
смачиваемую поверхность, а также улавливанием частиц на водяной пленке. В
электрофильтрах улавливание частиц происходит путем осаждения их на электроды
под действием электрического поля. В комбинированных золоуловителях сочетаются
различные методы.
Из различных конструкций инерционных золоуловителей в
промышленных и отопительных котельных применяют циклоны и батарейные циклоны.
Очистка продуктов сгорания в циклоне происходит за счет центробежной силы,
развивающейся при сообщении потоку сложного вращательного и поступательного
движения.
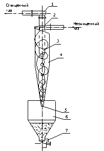
Схема циклона:
1
отвод продуктов сгорания,
2
винтообразная крышка,
3
центральный патрубок,
4
корпус циклона,
5
выпускное отверстие,
6
бункер,
7
устройство для удаления золы.
Золоуловитель устанавливается, если выполняется условие:
(3.76)
где Вр, кг/с - расчетный расход топлива; Ар,
% - зольность топлива в рабочем состоянии.
В качестве золоуловителя принимается стандартный блок циклонов по
справочнику [] стр.344, таблица №11.9 в зависимости от расхода дымовых газов на
II участке (VдII, м3/с или тыс. м3/час).
При выборе золоуловителя необходимо указать его основные характеристика, а
также конструктивные особенности и габаритные размеры.
Следует учитывать, что табличное значение аэродинамического
сопротивления золоуловителя (Dhтабл) указано при стандартных условиях (Vтабл и tгазов=150 оС). Для того, чтобы найти
сопротивление золоуловителя для своих условий (VдII, м3/с и tух, оС) необходимо воспользоваться формулой:
, Па (3.77)
Тип циклона: ЦН-2x2x400. Диаметр циклона 400мм; Количество циклов в
блоке по глубине 2 шт, ширине 2 шт; Условное сечение в блоке 0.5 м2;
длина 1278 мм, ширина 1380 мм, высота 3995 мм; масса 0.97.
3.5 Расчет высоты
и аэродинамического сопротивления дымовой трубы
В современных теплогенерирующих установках дымовая труба
потеряла свою роль основного создателя тяги, которую теперь выполняет дымосос,
хотя самотяга трубы и уменьшает требуемое полное давление, создаваемое
дымососом. Сейчас дымовая труба играет роль рассеивающего устройства, которое
уменьшает концентрацию вредных выбросов до санитарных норм в приземном, на
уровне роста человека, слое.
Ниже приведена методика определения высоты дымовой трубы в
соответствии с санитарными нормами. Минимальная высота трубы принимается 30 м,
чтобы уменьшить вредные выбросы около близко стоящих современных зданий.
Из моделей точечного источника и приземной атмосферы
выводится следующая формула для определения высоты трубы по санитарным
соображениям (фоновое загрязнение атмосферы на данном этапе учитывать не
будем):
м, (3.78)
где
, сек2/3мг/К1/3 -
коэффициент, связанный с вертикальным и горизонтальным перемешиванием
атмосферного воздуха из-за температурной неоднородности атмосферы; для Сибири
А=200;
F - безразмерный коэффициент, учитывающий скорость оседания вредных
частиц в атмосферном воздухе: для газообразных веществ при сжигании любого
топлива F=1, для частиц золы и пыли, если КПД
золоуловителя < 90% F=2,5, а если КПД>90%, то F=2;
М, г/сек -
количество данного вредного вещества, выбрасываемого в атмосферу;
m, n - безразмерные коэффициенты, учитывающие
условия выброса газовоздушной смеси из устья трубы;
ПДК, мг/м3
- предельно допустимая концентрация вредного вещества, лимитирующая
чистоту воздушного бассейна;
VД, м3/сек - суммарный расход
дымовых газов всех теплогенераторов при установке одной трубы на все котлы;
DТ, оС - разность между температурой выбрасываемых газов
(обычно температура уходящих газов, tух, оС) и средней температурой воздуха tв, оС, под которой понимают среднюю температуру
самого жаркого месяца года в полдень (см. СНиП климатологии).
Коэффициент т определяется следующим образом:
(3.79)
Где
(3.80)
Здесь
, м/сек - скорость выхода газов из устья
трубы. Для оценки f
рекомендуется принять
=15-20 м/сек, Н=30м. если в
результате расчета величина Н будет отличаться от предварительно
принятой в высшую сторону более, чем на 5 м, то весь расчет следует уточнить.
Коэффициент п зависит от параметра Vм следующим образом:
n
, (3.81)
, м3/сек (3.82)
Где
- число теплогенераторов;
, м3/сек - расход газов одного котла после
конвективного пучка перед дымососом. Этот расход определяют по результатам
теплового расчета котла:
, м3/сек (3.83)
где
, кг (м3) /сек - расчетный
расход топлива;
VКП, м3/кг (м3) - объем газов в
конвективном пучке;
, доли - присосы воздуха в конвективном пучке;
, м3/кг (м3) - теоретический объем воздуха.
n = 3, если Vм £0,3
n = 3 -
, если 0,3 < Vм £ 2
n = 1, если Vм > 2.
Количество выбрасываемой в атмосферу золы при сжигании твердого
топлива
(3.84)
Где
, % - количество минеральных примесей в
топливе,
, % - механический недожог,
, МДж/кг - теплота сгорания топлива,
аун,
доли - доля уносимой с газом золы,
, доли - КПД золоуловителя,
, шт. - число теплогенераторов.
Количество выбрасываемого в воздух сернистого газа при сжигании
любого топлива:
, г/сек, (3.85)
где
, % - количество летучей золы в топливе,
, доли - доля сернистого газа, поглощаемого в газоходах золой
топлива:
для канско-ачинских =0,2, для экибастузских =0,02, для всех
остальных углей =0,10.
Количество выбрасываемых в атмосферу окислов азота, приведенных к NO2:
, г/сек (3.86)
где К - коэффициент, характеризующий выход окисло азота в
зависимости от условий сжигания. Для водогрейных котлов с
теплопроизводительностью Q, Гкал/час,
К=2,5. Q/ (20+ Q) = (2,5*10) / (20+10) = 0,83 (3.87)
коэффициент, учитывающий влияние на выход окислов азота
содержащегося в топливе азота. Для природного газа
=0,85; для мазута
=0,8; для твердого топлива при NГ < 1%
=0,55, при NГ = 1 - 1,4%
=0,70, при NГ = 1,4 - 2,0%
=1,0, при NГ > 2%
=1,4.
Среднесуточные ПДК, утвержденные Минздравом РФ, следующие: для
золы ПДКзл=0,5мг/м3, для сернистого газа ПДКSO2 =0,5 мг/м3, для двуокиси азота ПДК NO2=0.2 мг/м3.
Количество газообразных выбросов суммируется и приводится к
выбросам сернистого ангидрида по формуле:
, г/сек (3.88)
Прежде чем рассчитывать высоту трубы по основной формуле,
подсчитывает комплексе для золы Fзл. Мзл/ПДКзл и для газов Fгаз. Мгаз/ПДКгаз. Расчет ведут по большему
комплексу (обратить внимание на правильное определение коэффициента F: для газов F = 1 при
сжигании любого топлива).
Если высота трубы оказалась меньше предварительно заданных 30 м,
то оставляют высоту трубы равной 30 м. если рассчитанная высота трубы Н
превосходит более чем на 5 м предварительно заданную высоту, то расчет
уточняют. Новую высоту трубы Н находят по формуле
, м, (3.89)
(3.90)
(3.91)
n1
(3.92)
В соответствии со СНиП II-35-76
следует выбирать дымовую трубу из кирпича или железобетона из следующего ряда
диаметров выходного отверстия: 1,2; 1,5; 1,8; 2,1; 2,4 м и т.д.
Высота дымовых труб должна приниматься 30, 45, 60, 75, 90, 120,
150 и 180 м.
Минимальный диаметр выходных отверстий кирпичных труб 1,2 м,
монолитных железобетонных - 3,6 м. Рекомендуемая скорость выхода газов из устья
трубы dвых для труб с высотой до 45 м - (15-20) м\сек, а при высоте
более 45 м - (20-25) м/сек.
Аэродинамическое сопротивление конических кирпичных и
железобетонных труб есть сумма сопротивления трения прямой конической части и
местного сопротивления устья из-за изменения сечения потока газов в момент
выхода его в атмосферу:
, Па (3.93)
причем сопротивление трения есть
, Па (3.94)
где
i = 0,02 - средний уклон внутренней части трубы,
, кг/м3 - плотность газов за конвективным пучком,
приближенно
, кг/м3 (3.95)
, м/сек - скорость выхода газов через устье трубы,
а местное сопротивление
, Па (3.96)
где
коэффициент местного сопротивления устья
трубы.
Рассчитываем сопротивление, приняв диаметр устья трубы из
рекомендуемого ряда значений и уточнив скорость выхода газов из устья трубы:
, м/сек (3.97)
Самотяга дымовой трубы определяется по формуле
, Па (3.98)
где Н, м - рассчитанная геометрическая высота трубы,
, м/с2 - ускорение свободного падения,
,21, кг/м3 - плотность воздуха при 20 оС,
, кг/м3 - плотность дымовых при температуре уходящих
газов
3.6 Выбор
дымососа и электродвигателя к нему
Вентиляторы, предназначенные для удаления продуктов сгорания
и преодоления сопротивлений газового тракта котельной установки, называются дымососами.
В качестве дымососов и вентиляторов для промышленных паровых
и водогрейных котлов применяются центробежные машины, которые бывают
одностороннего и двустороннего всасывания.
Обозначение типа дымососа и вентилятора принято производить в
зависимости от его аэродинамической схемы. Первая цифра в обозначении указывает
относительный диаметр входа машины. Под этой величиной понимают отношение
диаметра входного отверстия в диске рабочего колеса к наружному диаметру
рабочего колеса. Вторая цифра обозначает угол лопаток на выходе с рабочего
колеса. Номер машины соответствует диаметру рабочего колеса в дециметрах.
Основными величинами, характеризующими работу - вентилятора
(дымососа), являются: производительность (м3/с или м3/ч),
полный напор (Па), потребляемая электродвигателем мощность (кВт), частота
вращения (об/мин) и КПД по полному напору (%).
Производительность и полный напор дымососа (вентилятора)
связаны между собой зависимостью, называемой напорной характеристикой. Каждая
машина в зависимости от ее аэродинамической схемы при постоянной
скорости вращения имеет свою напорную характеристику, определяемую
экспериментально. Напорные характеристики машин приводятся в каталогах
заводов-изготовителей.
Для выбора дымососа необходимо знать приведённое полное
давление газового тракта и приведённый расход дымососа:
(3.99)
где
- коэффициент запаса для сопротивления;
- температура газов при которой производят испытания дымососа,
для определения технических характеристик;
где
- коэффициент запаса;
В соответствии с полученными данными подбираем насос
Марка дымососа: ДН - 6,3
Производительность - 525300 м3/ч
Напор - 980 Па, КПД - 83%, Габариты мм 1150x1240x1075; масса 370
кг. Мощность электродвигателя дымососа:
(3.100)
где
- коэффициент запаса;
Выбор электродвигателя производится по ближайшей большей мощности
и синхронной частоте вращения 1500 об/мин из [2] стр143 таблица 5.28.
Эл. двигатель: 4AM100S4
Число оборотов - 1500 об/мин
Мощность - 3 кВт
3.7 Расчёт
воздушного тракта, выбор дутьевого вентилятора и электродвигателя к нему
Обычно сопротивление воздушного тракта рассчитывается по
методике той же, что и для газового тракта. В рамках курсового проекта
допускается применять упрощенную методику. Дутьевой вентилятор должен
преодолевать сопротивление воздуховодов и горящего слоя угля на решетке. Для
выбора дутьевого вентилятора необходимо знать приведенное сопротивление
воздушного тракта и приведенный расход холодного воздуха.
Приведённое сопротивление:
Приведённая производительность
вентилятора:
где
- коэффициент запаса;
Расход холодного воздуха:
где
- присос воздуха в топочную камеру;
- присос воздуха в воздуховод;
Выбираем дутьевой вентилятор ВДН-9 (Производительность -
14,9*103 м3/ч;
напор - 2830 Па; t = 30 0С;
η = 83%;
масса 583 кг.).
Мощность вентилятора:
где
- коэффициент запаса;
Выбираем электродвигатель
4. Выбор и
расчёт системы подготовки воды
4.1 Общие
сведения о воде
Для водоснабжения энергообъектов используются в большинстве
случаев природные воды, как поверхностные (из рек, озер, прудов), так и
подземные (из артезианских скважин). Все воды содержат разнообразные примеси,
попадающие в воду в процессе ее естественного круговорота в природе. Кроме
того, возможно загрязнение водоисточников бытовыми и промышленными стоками.
Все примеси, загрязняющие воду, подразделяются на три вида в
зависимости от размера их частиц:
1.
Истинно
растворенные примеси находятся в воде в виде ионов, отдельных молекул, комплексов или
состоят из нескольких молекул. Размер этих частиц менее 10-6 мм. В
истинно растворенном состоянии в воде находятся газы (О2, СО2,
Н2S,
N2), а также катионы и
анионы поступивших в воду солей Са2+, Мg2+, Nа+, К+,
НСО3-, Сl-, SО42-, NO3-, NО2-.
2.
Коллоидно-растворенные
примеси имеют
размеры частиц порядка 10-6 - 10-4 мм. Каждая из частиц
образована большим числом молекул (их может быть несколько тысяч). Эти примеси
могут быть как органического, так и минерального происхождения. К первым относятся
гуминовые вещества, вымываемые из почвы, ко вторым - кремниевые кислоты,
соединения железа.
3.
Грубодисперсные
примеси имеют
размер частиц более 10-4 мм. Это растительные остатки, частицы
песка, глины и т.д. Содержание грубодисперсных примесей в природных водах
различно в разное время года: для равнинных рек максимальное содержание
наблюдается в период паводка (таяния снегов), для горных рек - в паводок и в
периоды ливней в горах.
Для оценки качества природных вод и вод энергообъектов на
различных стадиях технологического процесса приняты нижеперечисленные
показатели:
1.
Взвешенные
вещества
- определяют непосредственно в отобранной пробе, пользуясь весовым методом. ВЗВ - 3 (44)
мг/л.
2.
Сухой
остаток СО (мг/л) - определяют путем выпаривания определенного объема предварительно
профильтрованной пробы и последующего просушивания остатка при температуре
110-120 оС. Сухой остаток выражает содержание растворенных в воде
минеральных и органических примесей, нелетучих при указанной температуре. Содержащиеся в
природной воде Са (НСО3) 2 и Мg (НСО3) 2
при выпаривании разлагаются с выделением Н2О и СО2,
и в сухом остатке появляются СаСО3 и МgСО3.
Это надо иметь в виду, сравнивая сухой остаток с минеральным.
С. О - 274 мг/л.
3.
Минеральный
остаток (общее солесодержание) - подсчитывается путем суммирования концентраций
катионов и анионов, определенных при проведении полного химического анализа
воды.
4.
Прокаленный
остаток
(мг/л) - характеризует содержание в воде минеральных веществ. Его
определяют путем прокаливания при 800 оС сухого остатка. При
прокаливании сгорают органические вещества и частично разлагаются карбонаты.
5.
Окисляемость - показатель,
характеризующий содержание в воде органических веществ. Перманганатная
окисляемость - 4,64 мг-экв/л.
6.
Общая
жесткость Жо (мг-экв/л, мкг-экв/л) - суммарная концентрация в
воде катионов кальция и магния. Общую жесткость подразделяют на карбонатную
(Жк) и некарбонатную (Жнк): Жо=
Жк+ Жнк Карбонатная жесткость обуславливается
наличием в воде бикарбонатов и карбонатов кальция и магния, некарбонатная
жесткость - присутствием в воде хлоридов и сульфатов кальция и магния. Жо
- 3,3 мг-экв/л.
7.
Общая
щелочность воды Що (мг-экв/л) - суммарная концентрация в
воде растворимых гидроксидов и анионов слабых кислот НСО3 - и
СО32 - за вычетом концентрации ионов водорода. Що
- 3,3 мг-экв/л.
8.
Ионный
состав воды. Вода всегда электрически нейтральна, поэтому сумма концентраций
содержащихся в ней катионов равна сумме концентраций анионов при условии, что
они выражены в мг-экв/л. Этой закономерностью, называемой уравнением
электронейтральности раствора, пользуются при проверке правильности выполнения
анализа воды. В водах энергетических объектов могут присутствовать ионы,
приведенные в таблице:
|
Катионы
|
Анионы
|
|
Водород Н+ Натрий Nа+ - 2,5 Калий К+ Аммоний NН4+
Кальций Са2+ Магний Мg2+ Железо двухвалентное Fe2+
Железо трехвалентное Fe3+ Алюминий Аl3+ Медь Сu2+
|
Гидроксильный
ОН- Бикарбонатный НСО3- Карбонатный СО32-
Нитритный NO2- Нитратный NO3- Хлоридный
Cl - 7,8 Фторидный F- Сульфатный SO42 -
4,9 Силикатный SiO32 - Ортофосфатный РО43-
Гидросульфидный НS-
|
Химически чистая вода является очень слабым электролитом,
только одна из десяти миллионов молекул диссоциирует на ионы Н+ и ОН-: Н2ОÛН+ + ОН-.
Отрицательный логарифм концентрации водородных ионов,
называемый водородным показателем рН, для химически чистой воды равен 7. В
зависимости от значения рН водного раствора оценивают реакцию среды:
|
Реакция среды
|
Значение рН
|
|
Кислая
|
1-3
|
|
Слабокислая
|
4-6
|
|
Нейтральная
|
7
|
|
Слабощелочная
|
8-10
|
|
Щелочная
|
11-14
|
Вода для питьевых целей имеет рН=6,5-9,0.
1.
Растворимые
газы.
Для вод, используемых для энергетических целей, важное значение имеют
растворенные в воде газы: кислород, углекислота, сероводород, аммиак. Кислород
поступает в воду из воздуха, где его содержится около 21%. Концентрация
кислорода в поверхностных водах близка к значению растворимости его при данной
температуре и давлении. Растворимость О2 при контакте с воздухом при
атмосферном давлении 760 мм Нg следующая:
|
Температура
воды, оС
|
0
|
10
|
20
|
25
|
90
|
100
|
|
Содержание О2,
мг/л
|
14,6
|
11,3
|
9,1
|
8,3
|
1,6
|
0
|
Основным источником поступления в воду углекислоты
(содержание СО2 в воздухе невелико - всего 0,04%) являются
биохимические процессы разложения органических веществ в природе. Растворяясь в
воде, СО2 реагирует с водой, образуя гидратированную форму Н2СО3.
4.2 Роль
примесей в воде при ее использовании в энергетике
Растворенные в воде вещества вызывают те или иные неполадки в
работе энергетического оборудования. В основном это связано с образованием в
тепловых агрегатах накипных отложений и коррозии. При больших щелочности
и солесодержании имеют место вспенивание котловой воды и занос солей в
пароперегреватель.
В настоящее время в котлах предусматриваются специальные
сепарационные устройства, ступенчатое испарение, промывка пара и другие
способы, способствующие получению чистого пара. Допускаемое солесодержание в
чистом и солевых отсеках оговаривается заводом-изготовителем в паспортных
данных к котлу.
В теплофикационных водогрейных котлах кроме карбонатных
отложений при подогреве воды свыше 130 оС сильно снижается
растворимость СаSО4, что потребовало
применять нормы качества подпиточной и сетевой воды,
исключающие выпадение из
раствора гипса, образующего очень плотные накипи. В
теплообменной аппаратуре, работающей при 25-50 оС, возникают так
называемые низкотемпературные отложения, основным компонентом которых является
карбонат кальция (СаСО3).
Образующиеся накипные отложения значительно снижают
теплопроизводительность теплообменников, а также увеличивают их гидравлическое
сопротивление. В подогревателях горячего водоснабжения (подогрев воды до 70 оС),
использующих недеаэрированную исходную воду, накипные отложения могут быть
весьма велики, поэтому применение исходной воды без предварительной обработки
ограничивается соответствующими нормами.
Наряду с карбонатными отложениями в теплообменной аппаратуре
идет накопление продуктов коррозии. Довольно характерным является состав
отложений, отобранных и подогревателя горячего водоснабжения (состав приводится
в %): СаО - 25,96; МgО - 1,97; Fе2О3 - 23,46; SiО2 - 6,2; SО3 - 0,42;
потери при прокаливании - 36%.
В современных котлах, особенно сжигающих высокореакционное
топливо (газ, мазут) тепловой поток на экранных трубах может достигать 580-700
кВт/м2. Образование на внутренней поверхности нагрева незначительных
по толщине (около 0,1-0,2 мм), но низкотеплопроводных отложений приводит к
перегреву металла и, как следствие, к появлению отдулин, свищей и даже разрывов
экранных труб.
Образование отложений на поверхности нагрева происходит
вследствие протекания в нагреваемой среде процессов, связанных с образованием
труднорастворимых веществ вследствие концентрирования солей при многократном
упаривании в котле питательной воды, а также понижения растворимости ряда веществ
с повышением температуры (соли с отрицательным температурным коэффициентом
растворимости, например СаSО4). По химическому составу накипи
подразделяются на:
1.
Накипи
щелочноземельных металлов, которые содержат СаСО3, СаSО4, СаSiО3, Са3
(РО4) 2, МgО*Мg (ОН) 2, Мg3 (РО4) 2,
5Са*5SiО2*Н2О. В зависимости от преобладающего
аниона они разделяются на карбонатные, сульфатные, фосфатные и силикатные.
2.
Железноокисные и железнофосфатные накипи.
3.
Медные накипи.
Все материалы, из которых выполняется теплоэнергетическое
оборудование, подвергаются коррозии - разъеданию под воздействием среды, с
которой они соприкасаются. В водной среде происходит электрохимическая
коррозия, обусловленная действием большого количества микрогальванических
пар, возникающих на поверхности металла. Электрохимической коррозии подвержены
водоподготовительное оборудование, тракт питательной воды, котел, теплосеть.
Химическая коррозия обуславливается
протеканием химической реакции непосредственно между молекулами среды и атомами
металла. Примером этого вида коррозии является разрушение углеродистой стали в
высокоперегретом водяном паре при t=450-500 оС: 3Fе+4Н2О=Fе3О4+4Н2.
По внешнему виду коррозионных повреждений различают общую
коррозию, когда вся поверхность разрушается равномерно с одинаковой
скоростью и местную коррозию, когда разрушаются отдельные участки
поверхности металла. При этом возможны различные формы: коррозия пятнами,
язвенная, точечная, межкристаллитная и транскристаллитная. Межкристаллитная
коррозия или "каустическая хрупкость" металла, возникает в
неплотностях заклепочных швов, развальцованных концов кипятильных труб, где
котловая вода может упариваться до концентрации едкого натра 5-10%, при
механических или термических перенапряжениях котельного металла, при этом наблюдаются
кольцевые трещины развальцованных концов труб.
Некоторые примеси, содержащиеся в исходной питательной или
котловой воде, вызывающие ускорение коррозии, называются ускорителями или стимуляторами
коррозии. К основным стимуляторам коррозии углеродистой стали относятся
растворенные в воде кислород и ионы водорода. При плохо налаженной деаэрации
коррозии подвергаются трубопроводы, теплообменная аппаратура, аккумуляторные
баки и другое оборудование. Особенно подвержена коррозии теплообменная
аппаратура, устанавливаемая на подпиточном тракте до деаэратора.
4.3
Водно-химический режим котлов
Водно-химический режим котлов должен обеспечивать работу
котла и питательного тракта без повреждения их элементов вследствие отложений
накипи и шлама, повышения относительной щелочности котловой воды до опасных
пределов и в результате коррозии металла.
Все паровые котлы с естественной и многократной
принудительной циркуляцией паропроизводительностью 0,7 т/ч и более, все паровые
прямоточные котлы независимо от паропроизводительности, а также все водогрейные
котлы должны быть оборудованы установками для докотловой обработки воды,
гарантирующих выполнение требований настоящего параграфа.
Требования к качеству питательной воды
Показатели качества питательной воды котлов с естественной и
многократной принудительной циркуляцией паропроизводительностью 0,7 т/ч и более
не должны превышать или выходить за пределы значений, указанных в таблицах:
Нормы качества питательной воды паровых
газотрубных котлов
|
Показатель
|
Для котлов,
работающих
|
|
на жидком
топливе
|
на других видах
топлива
|
|
Прозрачность по
шрифту, см, не менее
|
40
|
20
|
|
Общая
жесткость, мкг-экв/кг
|
30
|
100
|
|
Содержание
растворенного кислорода, мкг/кг
|
50
|
100
|
Нормы качества питательной воды для водотрубных котлов с рабочим давлением пара
до 4 МПа (40 кгс/см2).
|
Показатель
|
Рабочее
давление, МПа (кгс/см2)
|
|
0,9 (9)
|
1,4 (14)
|
2,4 (24)
|
4 (40)
|
|
Прозрачность по
шрифту, см, не менее
|
30
|
40
|
40
|
40
|
|
Общая
жесткость, мкг-экв/кг
|
30*/40
|
15*/20
|
10*/15
|
5*/10
|
|
Содержание
соединений железа (в пересчете на Fe), мкг/кг
|
-
|
300*/-
|
100*/200
|
50*/100
|
|
Содержание
соединений меди (в пересчете на Сu) мкг/кг
|
Не нормируется
|
10*/-
|
|
Содержание
растворенного кислорода (для котлов с паропроизводительностью 2 т/ч и более),
мкг/кг
|
50*/100
|
30*/50
|
20*/50
|
20*/30
|
|
Значение рН при
25 оС
|
8,5-10,5
|
|
Содержание
нефтепродуктов, мг/кг
|
5
|
3
|
3
|
0,5
|
* В числителе указаны значения для котлов,
работающих на жидком топливе, в знаменателе - на других видах топлива.
Нормы качества сетевой и подпиточной воды водогрейных котлов.
Требования к качеству котловой воды
|
Показатель
|
Система
теплоснабжения
|
|
Открытая
|
Закрытая
|
|
Температура
сетевой воды, оС
|
|
115
|
150
|
200
|
115
|
150
|
200
|
|
Прозрачность по
шрифту, см, не менее
|
40
|
40
|
40
|
30
|
30
|
30
|
|
Карбонатная
жесткость: При рН не более 8,5 При рН более 8,5
|
800*
700
|
750*
600
|
375*
300
|
800*
700
|
750*
600
|
375*
300
|
|
Не допускается
|
По расчету
|
|
Содержание
растворенного кислорода, мкг/кг
|
50
|
30
|
20
|
50
|
30
|
20
|
|
Содержание
соединений железа (в пересчете на Fe), мкг/кг
|
300
|
300*
250
|
250*
200
|
600*
500
|
500*
400
|
375*
300
|
7,0-8,5
|
7,0-11,0
|
|
Содержание
нефтепродуктов, мг/кг
|
<1,0
|
Нормы качества котловой воды, необходимый режим ее
коррекционной обработки, режимы непрерывной и периодической продувок
принимаются на основании инструкции предприятия-изготовителя котла, типовых
инструкций по ведению водно-химического режима или на основании результатов
тепло-химических испытаний. При этом для паровых котлов с давлением до 4 МПа
(40 кгс/см2) включительно, имеющих заклепочные соединения,
относительная щелочность котловой воды не должна превышать 20%. Для котлов со
сварными барабанами и креплением труб методом вальцовки (или вальцовкой с
уплотнительной подваркой) относительная щелочность котловой воды допускается до
50%. Для котлов со сварными барабанами и приварными трубами относительная
щелочность котловой воды не нормируется.
Качество пара.
Паровые котлы без пароперегревателей должны вырабатывать
насыщенный (влажный) пар с влажностью пара менее 1%. При этом солесодержание
пара должно быть не более 1% от солесодержания котловой воды. Лишь в отдельных
случаях по согласованию с потребителями пара допускается работа котла со
сниженными параметрами пара и повышение его влажности до 10%.
4.4 Обработка
воды методом ионного обмена. Na-катионирование
Обработка воды методами ионного обмена основана на пропуске
исходной или частично обработанной воды через фильтрующий слой ионообменного
материала, практически нерастворимого в воде, но способного взаимодействовать с
содержащимися в обрабатываемой воде ионами. Материалы, обладающие свойством
обменивать катионы, называются катионитами, а материалы, обладающие свойством
обменивать анионы - анионитами. На водоподготовительных установках
энергетических объектов применяются катиониты: сульфоуголь (наиболее дешевый),
катионит КУ-2 (термостойкий), реже - катионит КУ-1. Чтобы получить нужную
ионную форму ионита, проводят регенерацию.
Катиониты при регенерации их растворами NаCl, Н2SО4, NH4Cl образуют соответственно
натриевую, водородную или аммонийную формы, которые условно можно обозначить: NаR, HR, NH4R. При пропуске
обрабатываемой воды, содержащей катионы Са2+, Мg2+ через отрегенерированный
катионит, протекают реакции обмена ионов Са2+, Мg2+ на ионы Nа+, H+, NH4+, содержащихся в
катионите; этот процесс называется катионированием.
Nа-катионирование основано на пропуске воды через Nа-форму катионита, для
чего предварительно катионит регенерируется поваренной солью (NaCl). При Nа-катионировонии воды
протекают следующие реакции:
NаR+Са (НСО3) 2ÛСаR2+2NаНСО3
NаR+Мg (НСО3) 2ÛMgR2+2NаНСО3
NаR+CаCl2ÛСаR2+2NaCl
NаR+CаSO4ÛСаR2+2Na2SO4
NаR+MgCl2ÛMgR2+2NaCl
NаR+MgSO4ÛMgR2+2Na2SO4
где NаR, СаR2, MgR2 - солевые формы катионита.
Как видно из приведенных реакций. Из обрабатываемой воды
удаляются катионы Са2+ и Mg2+, а в обрабатываемую воду поступают ионы Nа+, анионный
состав воды при этом не меняется.
Одноступенчатым Nа-катионированием можно получить воду с
остаточной жесткостью до 0,1 мг-экв/л, однако для получения боее
глубокоумягченной воды (с остаточной жесткостью 0,01-0,02 мг-экв/л) требуется
существенно увеличить удельный расход соли на регенерацию фильтра, причем
необходим тщательный контроль за "проскоком" жесткости. В схеме
двухступенчатого Nа-катионирования все эти недостатки устраняются и надежно
обеспечивается остаточная жесткость фильтра менее 0,01 мг-экв/л.
Число ступеней катионирования определяется требованиями к
обработанной воде. Так, для паровых экранированных котлов, где требуется
глубокое умягчение воды, целесообразно применение схемы двухступенчатого Nа-катионирования. Для
горячего водоснабжения, если требуется частичное умягчение воды, достаточно
одной ступени катионирования.
4.5 Выбор и
расчет системы водоподготовки
Студент при выборе схемы водоподготовки исходит из качества
исходной воды реки или водохранилища, расположенных в районе расположения
котельной ([1], приложение 8, с. 201-205), и рекомендаций ([1], параграф 1.14,
с.59-60; пар. 1.13, с.57, схема 4). При этом доля возврата конденсата
определяется по формуле:
= (4.1)
= (8+1,4+ (38/100) *15,03 +0,5*6,81) /24,74 = 0,75
где
- процент возврата технологического
конденсата.
Определяются три показателя водно-химического режима:
1. Продувка котла.
2. Допустимое содержание углекислоты в паре.
. Нормируемая относительная щелочность котловой воды
(предусмотреть при необходимости нитратирование обрабатываемой воды ([1],
пар.1.16.3, с.67)).
Расчеты делаются с целью определить, можно ли применить самую
экологически чистую водоподготовку - Na-катионирование.
Продувка котла
Величина продувки для теплогенераторов с давлением £1,4 МПа не должна быть более 10%:
= (4.2)
= [228* (1-0,75) +5*0,75] / [2500-228* (1-0,75) +5*0,75] = 0,024
где
, мг/л, - солесодержание химически
обработанной воды; принимается равным
, мг/л, - сухому остатку исходной воды,
- общая доля возврата конденсата,
5 мг/л - солесодержание котловой воды; принимается равным
2000-3000мг/л.
Если при расчете оказывается, что величина продувки менее 2%, то
для дальнейших расчетов принимают р=5%.
Нормируемая относительная щелочность котловой воды (предусмотреть
при необходимости нитратирование обрабатываемой воды ([1], пар.1.16.3, с.67).
По правилам Госгортехнадзора при наличии клепаных соединений относительная
щелочность не должна превосходить 20%, при наличии вальцовых соединений - 50%,
а при сварных соединениях не нормируется.
При Na-катионировании относительная щелочность
котловой воды равна относительной щелочности питательной воды и определяется по
формуле:
= 40*0,86*100/60,75 = 56.6% (4.3)
где 40 - эквивалент NaOH,
, мг-экв/л, - общая щелочность питательной воды:
=3,3* (1-0,75) +0,05*0,75=0,862 мг-экв/л (4.4)
, мг-экв/л, - общая щелочность химически очищенной воды (при Na-катионировании равна щелочности исходной
воды).
=0,05 мг-экв/л, - общая щелочность конденсата,
, мг/л, - сухой остаток питательной воды:
= 228* (1-0,75) +5*0,75 = 60,75 мг/л (4.5)
Допустимое содержание углекислоты в паре
Содержание углекислоты в паре допускается при центральном
потреблении пара до 100 мг/л а при разветвленной сети потребителей пара - не выше
20 мг/кг. При использовании деаэраторов с барботажом концентрацию углекислоты в
паре определяют по формуле:
= 22*3,3* (1-0,75) * (0,4+0,7) = 19,96 мг/кг (4.6)
где 22 - эквивалент углекислоты,
- доля разложения Na2CO3 в котле (зависит от давления); при давлении 1,4 МПа доля есть
0,7.
Для котлов с преобладанием отопительной нагрузки, т.е. большой
долей возвращаемого конденсата, наиболее часто подходит схема обработки воды по
методу натрий-катионирования ([1], пар.1.5.1, с.22-26). Если вычисляемые выше
показатели удовлетворяют требованиям, то Na-катионирование следует принять в качестве рабочего процесса
химической обработки воды. Для паровых котлов требуется глубокое умягчение воды
до остаточной жесткости 0,01-0,03 мг-экв/л, что достигается при двухступенчатом
натрий-катионировании.
Производительность водоподготовки, м3 (т) /час:
= (10+ (5/100) *10) * (1-0,75) *1,1*3 = 8,66 т/ч (4.7)
где
, т/час - паропроизодительность котла;
- количество котлов в котельной;
, % - продувка котла;
, доли - общая доля возвращаемого конденсата.
Скорость фильтрации в зависимости от жесткости
Скорость фильтрования рекомендуется для 1 ступени:
При жесткости воды Скорость фильтрования W, м/час
мг-экв/л 25
-10 мг-экв/л 15
-15 мг-экв/л 10
Для 2 ступени - не более W=40
м/час.
Рабочее количество фильтров в 1 и 2 ступенях установки
В установке принимаются в первой ступени 2 рабочих и 1 резервный
фильтр, во второй ступени - 1 рабочий и 1 резервный.
Площадь сечения, диаметр и тип фильтра
Расчет площади сечения одного фильтра производят для 1 и 2
ступеней по формуле:
= 8,66 / (25*2) = 0,173 м2 (4.8)
= 8,66 / (40*1) = 0,216 м2 (4.9)
где а - число рабочих фильтров для каждой ступени.
Условный диаметр фильтра
= (4*0,173/3,14)
= 0,47 м (4.10)
= (4*0,216/3,14)
= 0,52м (4.11)
По расчетному диаметру ДУ с учетом
производительности фильтра выбирают по расчетному каталогу ([2], с.3560,
табл.12.14) подходящий фильтр:
Выбор и расчёт системы подготовки воды
|
, мм70010001500
|
|
|
|
|
, м20,390,761,72
|
|
|
|
Проверяют скорость фильтрации, которая должна быть не менее
рекомендованной
= 8,66/ (0,39*2) = 11,1 м/час 4.12)
= 8,66/ (0,39*1) = 22,2 м/час (4.13)
Удобно для обеих ступеней фильтрования использовать фильтры одной
конструкции.
Удаляемое количество солей жесткости в сутки
1 ступень
= 24*3,3*8,66= 685,87 г-экв/сутки, (4.14)
где ЖО, г-экв/м3 (мг-экв/л), -
жесткость исходной воды
ступень
для второй ступени жескость поступающей воды принять 0,1 мг-экв/л
= 24*0,1*8,66 = 20,9 г-экв/сутки (4.15)
Рабочая обменная емкость катионита
Рабочая
обменная способность катионита определяется по уравнению
= 0,62*0,90*500-0,5*5*3,3 = 270,7 мг-экв/м3, (4.16)
где
- коэффициент эффективности регенерации в
зависимости от удельного расхода соли q г/г-экв, на регенерацию;
- коэффициент, учитывающий снижение обменной способности по Са++
и Mg++ за счет частичного захвата катионов Na+;
, г-экв/м3, - полная обменная спосо6ность катионита
(для сульфоугля можно принять 500-550);
, м3/м3, - удельный расход воды на отмывку
катионита (для обеих ступеней фильтрования
=5).
ступень
Количество
соли на регенерацию зависит от общей жесткости исходной воды:
жесткость
, г-экв/м3количество соли
г-экв/м3
-120
-150
170-250
275-300
Зависимость коэффициента
от количества соли на регенерацию дается табличной зависимостью:
|
мг/мг-экв100150200250300
|
|
|
|
|
|
|
0,620,740,810,860,90
|
|
|
|
|
|
Зависимость коэффициента
от ниже определенного параметра приводится в следующей таблице:
|
0,010,050,10,51,05,010
|
|
|
|
|
|
|
|
|
0,930,880,830,70,650,540,50
|
|
|
|
|
|
|
|
Na+, мг/л, -
содержание катионов натрия в исходной воде;
, мг-экв/л, - общая жесткость исходной воды, 1,47, мг/мг-экв, -
эквивалент натрия.
= Na/23 = 2.5/23 = 0.109 мг-экв/л, (4.17)
= 0.109/3,3 = 0,03 (4.18)
ступень
для второй ступени принять без расчета ЕР=250-300
г-экв/м3.
Для второй ступени расход соли на регенерацию
=300 мг/мг-экв.
Число регенераций каждого фильтра в сутки
= 685,87/ (0,39*2*270,7*2) = 1.62 1/сутки (4.19)
= 20,9/ (0,39*1,5*250*1) = 0,14 1/сутки (4.20)
где
, м2, - сечение фильтра,
, м, - высота слоя катионита в фильтре (для фильтров первой
ступени Н=2-2,5 м, для второй - Н=1,5 м),
- число рабочих фильтров для каждой ступени.
Расход 100% поваренной соли на 1 регенерацию в сутки (для каждой
ступени)
= 685,87*0,39*2*100/1000 =53,5 кг (4.21)
= 250*0,39*1,5*300/1000 = 43,87 кг (4.22)
Суточный расход технической (93%) соли в сутки на регенерацию
фильтров (рассчитывается для каждой ступени)
= 53,5*1.62*2*100/93 = 186,4 кг/сутки (4.23)
= 43,87*0,14*1*100/93 = 6,6 кг/сутки (4.24)
Межрегенерационный период работы фильтров
= (24/1.62) - 2 = 20,38 час (4.25)
= (24/0,14) - 3 = 168,4 час (4.26)
где
, час, - время одной регенерации; при
загрузке фильтров сульфоуглем время для 1 ступени - 2 часа,2 ступени - 2,5-3,5
часа.
Схема включения оборудования и Na+ - катионирования:
Схема работы фильтров Na+ - катионитовой установки:
4.6 Деаэрация
питательной воды
Деаэрация является завершающим этапом обработки питательной
воды и защищает энергетическое оборудование и трубопроводы от коррозии.
Наиболее эффективным и универсальным методом удаления из воды всех растворенных
газов. Нашедшим широкое распространение в энергетике, является термическая
деаэрация.
Для деаэрации воды в котельных установках применяются в
основном термические деаэраторы атмосферного типа, работающие при давлении 0,12
МПа и t=104
оС. В некоторых случаях, диктуемых тепловой схемой котельной,
используются вакуумные деаэраторы, работающие при давлении от 0,0075 до 0,05
МПа, т.е. при температуре воды от 40 до 80 оС.
Сущность термической деаэрации заключается в установлении
равновесия между жидкой и паровой фазами в соответствии с законом Генри,
согласно которому концентрация газа, растворенного в воде, пропорциональна
парциальному давлению этого газа над поверхностью воды. Закон Генри
выражается формулой: G=крг, где G - концентрация газа,
растворенного в воде, мг/л; к - коэффициент растворимости газа в воде
при значении парциального давления газа над водой 0,1 МПа; рг
- парциальное давление газа над поверхностью воды, МПа.
Коэффициент растворимости газа при одном и том же давлении
зависит от температуры, он тем меньше, чем выше температура. Для полного
удаления газа из воды необходимо, чтобы парциальное давление газа над водой
равнялось нулю. Это состояние может быть достигнуто при кипении воды, т.е.
когда парциальное давление паров воды повысится до давления, поддерживаемого в
деаэраторе, а температура воды станет равной температуре насыщения. Процесс
деаэрации затормозится, если переходящие в пар газы не будут вместе с паром
постоянно отводится из зоны, где происходит их десорбция из воды.
4.7 Выбор и
расчет деаэратора
Наиболее универсальным способом удаления растворенных газов
из питательной воды паровых котлов является термическая деаэрация при
практически атмосферном давлении (р=0,12 МПа, t=1040С) -
([1], пар.1.12, с.53-54).
Количество воды для питания котла:

= (10+ (5/100) *10) *3+0,643 = 31,39 т/час (4.27)
где
, т/час - паропроизводительность котла;
, % - процент продувки;
- число теплогенераторов;
, т/час - расход подпиточной воды (см. выбор подпиточного насоса).
Расход пара для нагрева воды в деаэраторе, т/час:
= 31,39* (440, 20-334) / (2683,3-440, 20) +0,314 = 1,8 т/час
(4.28)
где
, кДж/кг - энтальпия насыщенной воды при р=0,12
Мпа:
, кДж/кг - то же пара:
=334 кДж/кг - средняя энтальпия потоков
воды, поступающих в деаэратор (при 800С).
Потеря пара с выпаром, т/час
= 31,39*10/1000 = 0,314 т/час (4.29)
где
, кг/т - величина выпара на тонну
деаэрируемой воды (при наличии охладителя выпара х=2 кг/т, при
отсутствии - 10 кг/т).
Выбор деаэратора производится по расходу питательной воды.
Выбираем деаэратор атмосферного давления ДА-50: Номинальная
производительность - 50 т/ч; рабочее давление - 0,12 (1,2) МПА (кгс/см2);
температура
деаэрирования - 104 0С; средняя температура подогрева
воды в деаэраторе - 10 - 40 0С; масса - 474 кг.
Размер колонки, мм:
Диаметр и толщина 812х6
Высота стенок корпуса 236
Пробное гидравлическое давление - 0,3 (30) МПА (кгс/см2);
Допускаемое повышение давления при работе защитного устройства -
0,17 (1,7) МПА (кгс/см2);
Полная вместимость аккумуляторного бака - 15 м3;
Диаметр и толщина стенки аккумуляторного бака - 2016х8 мм;
Поверхность охладителя выпара - 2 м2;
Вместимость деаэраторного бака - 15 м3;
Тип охладителя выпара - ОВА - 2;
Клапан регулирующий под уровень регулятора уровня - 6с-5-2 (Dу 150 мм);
Клапан регулирующий под уровень регулятора давления - 6с-6-1 (Dу 100 мм);
Запорное устройство указателя уровня - 12Б2бк (Dу 20 мм);
Клапан запорный - 1с-10 (Dу 10 мм);
Термометр - А № 6-2о-220-160;
Моновакууметр - 160х1,5/1 - 1,6 тип 1.
1 - малогабаритная деаэрационная колонка,
,3 - тарелки с отверстиями,
4 - бак аккумулятора,
- секционная перегородка,
6- выходное окно,
- паровая коробка,
- дырчатый лист,
- перегородка,
10 - подвод химически отчищенной воды и конденсата,
11 - подвод барбатирующего пара,
- слив,
- отвод деаэрированной воды,
- переливной гидрозатвор.
Список
литературы
1. Бузников
Е.Ф., Роддатис К.Ф., Берзиныш Э.Я. Производственные и отопительные котельные. -
М.: Энергостройиздат. - 1984. - 240с.
2. Эстеркин
Р.И. Промышленные котельные установки. - Л.: Энергоатомиздат. 1985. - 400с.
. Делягин
Г.Н., Лебедев В.И., Пермяков Б.А. Теплогенерирующие установки. М.: Стройиздат.
- 1986. - 559с.
. Соловьев
Ю.П. Проектирование теплоснабжающих установок для промышленных предприятий. -
М.: Энергия. - 1978. - 192с.
. Роддатис
К.Ф., Полтарецкий А.Н. Справочник по котельным установкам малой
производительности. - М.: Энергоатомиздат, 1989. - 488 с.
. Роддатис
К.Ф. Котельные установки. - М.: Энергия, 1977. - 432 с.
. Кострикин
Ю.М., Мещерский Н.А., Коровина О.В. Водоподготовка и водный режим
энергообъектов низкого и среднего давления: Справочник. - М.: Энергоатомиздат,
1990.
. Семячкин
Б.Е. Методические указания к курсовой работе "Тепловой расчет теплогенератора"
для студентов очного отделения специальности 290700 "Теплогазаснабжение и
вентиляция" по дисциплине "Теплогенерирующие установки" - 3
курс, 5 семестр. - Т.: ТюмГАСА, 2000.
. СНиП
II-35-76*. Котельные установки. - М.: Госстрой России. - 2001. - 47с.
. СНиП
41-02-2003. Тепловые сети. - М.: Госстрой России. - 2003. - 48с.
. СНиП
23-01-99*. Строительная климатология. - М.: Госстрой России. - 2003. - 140с.
. СП
41-104-2000. Проектирование автономных источников теплоснабжения. - М: Госстрой
России. - 2001. - 38с.
Приложения
Приложение №1
Подробное описание тепловой схемы:
Обозначения:
. Насос сырой воды.
. Пароводяной подогреватель сырой воды.
. Водоподготовительная установка.
. Водоводяной подогреватель химической очистки воды.
. Водоводяной подогреватель химической очистки воды.
. Охладитель выпара деаэратора.
. Атмосферный деаэратор.
. Питательный насос.
. Теплогенератор.
. Расширитель непрерывной продувки.
. Редукционно-охладительная установка.
. Сетевой подогреватель.
. Охладитель конденсата.
. Сетевой насос.
. Бак подпиточной воды.
. Подпиточный насос.
. Дренаж.