|
Диапазон
частот, МГц, мешающих сигналов (номер канала)Источники мешающих
сигналовЧастоты GPS: 1227,6; 1575,42; 1176,45 МГцЧастоты ГЛОНАСС:
1246-1256,5; 1602-1615,5; после 2005г. 1242,94-1247,75; 1598-1604,25МГц
|
|
|
|
|
1533
|
Радиолиния
|
+
|
-
|
|
500
|
3-я
гармоника
|
+
|
+
|
|
66
и 67 каналы ТВ
|
2-я
гармоника
|
+
|
+
|
|
22
и 23 каналы ТВ
|
3-я
гармоника
|
+
|
+
|
|
157
УКВ
|
10-я
гармоника
|
+
|
+
|
|
131
и 121 УКВ
|
12
и 13 гармоники
|
+
|
+
|
|
Сигналы
запроса дальности РСБН
|
2-я
гармоника
|
+
|
+
|
|
525
частота кристалла ДМЕ
|
3-я
гармоника
|
+
|
-
|
|
1575
|
немодулированная
несущая
|
+
|
-
|
|
>1610
|
СПСС
Глобалстар
|
-
|
+
|
|
1240...1243,25
|
передача
цифровых данных (пакетное радио), ФРГ
|
-
|
+
|
|
1242...
1242,7
|
любительские
радиорелейные станции
|
-
|
+
|
|
1243...1260
|
любительские
телевизионные передатчики
|
-
|
+
|
|
1250...1259
|
РЛС
УВД
|
-
|
+
|
|
1176;
1226...1250; 1575...1604
|
Помехи
в полосах ГЛОНАСС и GPS от террористов и хулиганов
|
+
|
+
|
|
108...118
|
Помехи
в полосах ЛПД ДПС от террористов и хулиганов
|
+
|
+
|
Отметим основные идентифицированные источники
помех. Это помехи в полосе GPS, представляющие собой узкополосный сигнал типа
немодулированной несущей на частоте 1575,42 МГц. Отмечалось влияние и сигнала
на частоте 1533 МГц. В полосе L1 сигналов ГЛОНАСС действуют излучения средств
подвижной спутниковой связи типа ГЛОБАЛСТАР и др. В полосе сигналов L2 ГЛОНАСС
в Европе действуют сигналы любительских радиостанций “пакетного радио”,
любительские радиорелейные и телевизионные станции, а также РЛС УВД Германии.
Второй класс идентифицируемых источников помех -
это внеполосные излучения типа гармоник (3-я гармоника частоты 525 МГц
кристалла ДМЕ, 2-я гармоника 66 и 67 каналов ТВ, 3-я гармоника 22 и 23 каналов
ТВ, 3-я гармоника частоты 157 МГц УКВ-связи, 12-я и 13-я гармоники частот 131
МГц и 121 МГц УКВ связи, в том числе от аварийной частоты 121,5 МГц. Необходимо
также добавить рассматриваемые в последнее время источники сверхширокополосных
сигналов /2/ с наносекундными импульсами, которые могут излучаться
перспективными системами связи и определения дальности. Кроме того, сигналы с
М-кодами GPS могут быть помехами при приеме сигналов с C/A-кодами.
Наблюдается также влияние неидентифицированных
источников помех. Предположительно, как отмечалось в ряде работ, это могут быть
излучения аэродромных радиосистем обеспечения полетов, а также другие средства.
По донесениям пилотов Аэрофлота отмечается существование целых районов с
повышенным уровнем помех (Петропавловск-на-Камчатке, Хорватия, Мальта и др.).
Анализ материалов, публикуемых в открытой печати, также показывает, что на
протяжении последних лет в США на постоянной основе проводятся широкомасштабные
исследования воздействия радиопомех на аппаратуру потребителей (АП) системы
GPS. В ходе этих исследований в интересах военных и гражданских потребителей
решаются следующие основные задачи:
определение реальной помехоустойчивости АП,
разработка и оценка эффективности методов её повышения;
оценка влияния рельефа местности на размеры зоны
действия источников помех;
совершенствование методов радиопротиводействия;
отработка способов ограничения доступа к
сигналам системы GPS.
Учитывая, что в наибольшей мере воздействие
помех может сказываться на авиационных потребителях, Федеральная авиационная
администрация США совместно с Навигационный центром Береговой охраны публикуют
в Интернет специальные извещения для потребителей (в форме NOTAM). Даже
выборочный анализ этих извещений позволяет сделать ряд интересных выводов.
Основные районы испытаний расположены в западной
и юго-западной частях США и характеризуются сложным рельефом. Это позволяет
оценить влияние естественных препятствий на дальность действия источников
помех. В одном из докладов на конференции Института навигации США специалистами
Отделения вооружений Центра воздушной борьбы ВМС США были рассмотрены
особенности проведения подобных испытаний и приведен пример практического
ограничения зоны действия мощного источника помех (эффективная излучаемая
мощность 10 кВт) за счет использования горного рельефа и остронаправленной
антенны. Испытания проводились на полигоне China Lake (штат Калифорния). Этот
полигон расположен вблизи радионавигационной точки NID. Следует отметить, что
на рис.1 объявленная зона №1 возможных помех, относящаяся к маю-сентябрю 1999
г., имеет форму круга радиусом 389 км. В других случаях такая зона имеет другие
очертания и размеры (например, ромб, большая диагональ которого равна 780 км).
Значительная часть зоны 1 захватывает территорию Мексики. Учитывая, что
воздействие помех может полностью исключить возможность использования сигнала
GPS над территорией сопредельного государства, возникает вопрос, осуществляется
ли предварительное согласование таких испытаний с полномочными органами других
государств или же решение об их проведении принимается США в одностороннем
порядке.
Характерной чертой таких испытаний, является то,
что излучение помех каждым из источников осуществляется координированно, в
четко определенные отрезки времени. В NOTAM оговариваются конкретные дни и часы
работы источников помех. Анализ этих расписаний работы показывает, что в
подавляющем большинстве случаев время работы различных источников помех, зоны
которых перекрываются, не совпадает.
Однако, наиболее неприятными могут оказаться
преднамеренные помехи, создаваемые террористами и хулиганами. Эти помехи
находятся в полосах средств рассматриваемых СРНС.
Проявление помех Проявление помех достаточно
различно. Помехи даже небольшой мощности (от 0,1 до 10 Вт) приводят к поражению
приемника при превышении порогового отношения шум/сигнал, которое для С/А -кода
равно 22 дБ (режим поиска) на удалениях в сотни км /3/. В этом случае после
потери слежения в ходе эволютивного полета возобновить работу приемника не
представится возможным.
Поднятый на воздушном шаре передатчик помех
мощностью 0,5 Вт в состоянии поразить работу 10 основных аэропортов в районе
штатов Массачусетс, Вермонт, Коннектикут, Нью-Хэмпшир. Там же приведены
ориентировочные оценки облика возможного маломощного (на 10...100 мВт)
источника шумовых помех с усилением антенны 3 дБ, полосой- 2 MГц, объемом менее
30 см3, временем существования 48 ч и стоимостью менее 150 $. Наиболее
неприятными могли бы быть разбрасываемые источники помех такой мощности, поиск
которых был бы серьезно затруднен.
Подробное исследование воздействия помех на
приемник GPS Trimble 4000SST было осуществлено в Технологическом университете
Квинсленда (Австралия) и описано в /5/. При этом выявлено, что помехи в
основном приводили к ошибкам в определении изменений псевдодальностей и
статистически могли характеризоваться белым шумом с нулевым средним значением и
СКО, равным 4 м/с. Измерения фазы несущей воздействию помех не подвергались.
Помехи приводили, в частности, к появлению больших высокочастотных ошибок по
высоте (до 180 м) в течение интервалов времени до 6 с. При этом помехи влияли
на прием сигналов всех наблюдавшихся НКА. На конференции GPS-99 доложены
результаты исследования /6/ воздействия помехи типа немодулированной несущей и
изменяющейся несущей на приемник GPS XR5-M (Navstar Syst.). Выявлено что в
первом случае ошибки определения места достигали 12 км, а во 2-м случае- 220 м.
Борьба с помехами. Таким образом, налицо большая
и сложная проблема, которая требует внимания и решения. На наш взгляд, здесь
должно быть два уровня. На первом уровне наземного обеспечения полетов
требуется создание специальной службы наземного централизованного мониторинга
электромагнитной обстановки (ЭМО) в диапазонах СРНС. Такие подходы наметились в
США и в Германии. Так, в США ФАА давно проводит широкую программу изучения
влияния помех на приемники GPS, включающую испытания приемников, измерения
уровней помех, мониторинг ЭМО и стандартизацию. Уровни помех задаются при
определении требований и стандартизации облика приемников. Разрабатываются
специальные методы и средства определения места источников помех. Так, в
работах Стэнфордского и Иллинойского университетов создан интерферометрический
пеленгатор для обеспечения работы системы посадки типа LAAS. Фирмой Navsys
также создается распределенная система для обнаружения источников помех. Ее
наблюдения передаются на главную станцию, которая и выносит окончательные
решения о дальнейших действиях. Фирмами FALON и SPAWAR создан высокоточный
пеленгатор передатчика помех, использующий методы интерферометрии на коротких
базах/12/. В университете Штуттгарта (Германия) разрабатываются концепция и специальные
станции мониторинга и контроля ЭМО, в частности, для обеспечения неточного
захода на посадку. Используются методы спектрального анализа сигнала после
предварительного усиления и преобразований.
Второй подход требует реализации средств защиты
от помех в бортовой спутниковой аппаратуре. Это обусловлено тем, что наземные
средства могут быть недостаточно надежными и оперативными. Он связан с
существенным изменении ем взглядов на спутниковую аппаратуру как на нечто
абсолютно надежное и “неподвижное” и предполагает:
создание блока анализа электромагнитной
обстановки и использование внутренних обнаружителей помех;
создание специальных схем и алгоритмов
подавления помех (фильтров, развязок, и т.д.);
использование алгоритмов сглаживания кодовых
измерений с привлечением измерений фазы несущей;
использование управляемой пространственной
избирательности синтезируемых антенных систем, в том числе с “нулями” в
направлении на помеху.
использование информации автономных и других
систем на борту подвижных средств для сужения полосы пропускания следящих
трактов приемников СРНС;
определение навигационных параметров по данным
автономных средств и СРНС в навигационном комплексе, и использование этих
данных при решении всех задач.
К настоящему времени в мировой практике
накапливается опыт решения указанных вопросов. Повышение помехоустойчивости
достигается также за счет разумного синтеза радиочастотной части, устройств
преобразования “аналог-цифра” и канальных алгоритмов (для вычисления отношения
сигнал- шум, адаптивной регулировки порога при вхождении в режим слежения) Эти
меры использованы при создании приемника GG-24 Magellan-Ashtech,
удовлетворяющего высоким требованиям и рекомендациям RTCA и ARINC и
обеспечивающего эффективное подавление сигналов систем САТКОМ и Иридиум. В
последнее время появилось достаточно большое число публикаций по вопросу
создания антенных систем военного и гражданского применения с синтезом “нулей”
в направлении на помехи, а также ферритовых ограничителей мощности,
использующих эффект генерации спиновых волн, при котором уровень помехи
снижается на 25...30 дБ. Таким образом, эффективное использование спутниковых
приемников в авиации требует:
систематических исследований влияния на
аппаратуру СРНС потенциально опасных радиоэлектронных средств, таких, как
радиорелейные линии, вторичные РЛС и др.;
проведения работ по созданию наземной системы
мониторинга электромагнитной обстановки в диапазонах СРНС с использованием как
специальных наземных и подвижных локализаторов источников помех, так и штатных приемников,
средств оповещения потребителей, а также баз данных о помехах и результатах их
воздействий;
придания приемникам следующего поколения
адаптивных свойств, позволяющих использовать в соответствии с результатами
анализа местной электромагнитной обстановки те или иные средства защиты от
помех (заградительные фильтры, ограничители и подавители, средства
бланкирования и др.);
создание нормативных документов, обеспечивающих
ЭМС различных средств. Наконец, нельзя исключать возможности отказа от использования
СРНС в какой-то сложной ситуации, например, при посадке. В этом случае придется
рассчитывать на использование других систем (ILS, MLS), что соответствует
корректировке позиции ФАА в отношении GPS, как единственного средства, и
созданию интегрированного оборудования GPS/ILS/MLS.
.10 Тестирование GPS/WAAS/ГЛОНАСС
алгоритмов
При судовождении, управлении полетом самолета
или космического аппарата, геодезии, мониторинге разных движущихся объектов,
требуется знание положения потребителя в пространстве, его скорости. Сложность
решаемых задач требует все более точного знания своих координат. Существует
объективная потребность в совершенствовании навигационного обеспечения.
Навигационная спутниковая система GPS при
отсутствии селективного доступа позволяет определить горизонтальное положение
потребителя с точностью до 20 м, а система ГЛОНАСС - до 60 м [1-4]. Применение
широкозонной дифференциальной системы WAAS и других аналогичных разрабатываемых
систем (MSAS, Galileo) повышает точность навигации до нескольких метров [1, 5].
Используя спутниковые системы, потребитель проводит дальномерные и доплеровские
измерения до навигационных спутников (рис.1.10).
Рисунок 1.10 - Определение координат
авиационного потребителя при помощи навигационных спутников
При разработке навигационных приемников
требуется проводить всестороннее тестирование программного обеспечения,
осуществлять оптимальный выбор параметров навигационных алгоритмов. С этой
целью необходимо сформировать соответствующую методику отладки и тестирования
алгоритмов, позволяющую всесторонне исследовать навигацию потребителя. И если
для наземного потребителя не составляет особого труда повторить тот или иной
тест, то для авиационного потребителя это сопряжено с большими экономическими
затратами. Существует также еще один аспект. В процессе отладки программного
обеспечения для поиска ошибки необходимо уметь повторять тест, приведший к
ошибке. В этом случае можно легко найти программную ошибку. Причем необходимо
уметь повторить всю последовательность исходных данных.
Методика тестирования навигационных алгоритмов
Предлагаемая методика отладки и тестирования
навигационных алгоритмов основывается на последовательном использовании
следующих трех этапов тестирования. Данная методика предполагает применение
специального программно-аппаратного комплекса, позволяющего проводить
многократную отладку.
Первый этап тестирования - первоначальный -
заключается в обычном имитационном моделировании с применением персонального
компьютера. В качестве источника навигационной информации используется
спутниковая система GPS. Орбитальная конфигурация системы, параметры ошибок
измерений задаются в соответствии с рекомендациями Radio Technical Commission
for Aeronautics (RTCA) [5]. Но этот способ тестирования носит, как правило,
только приближенный, прикидочный характер. В частности, при таком тестировании
не возникали различные вычислительные проблемы, связанные, в том числе с
расходимостью фильтра Калмана в реальных условиях.
Второй этап тестирования предполагает
использование реального навигационного приемника, а навигационные измерения
формируются при помощи имитационного комплекса GPS/GLONASS Satellite Simulator,
Ver.6.50 [6]. В этом случае антенный блок навигационного приемника заменяется
специальным программно-аппаратным комплексом - имитатором навигационных
сигналов. Данный комплекс включает широкие возможности по моделированию
движения приемника, обладающего динамикой автомобиля, самолета или космического
корабля и совершающего различные маневры. Другой способностью имитационного
комплекса GPS/GLONASS Satellite Simulator является возможность моделировать
сигналы системы WAAS. Применение подобного комплекса позволяет всесторонне
протестировать GPS/WAAS/ГЛОНАСС навигационные алгоритмы в различных режимах.
На последнем, завершающем, этапе тестирование
проводится в реальных условиях, то есть когда навигационная аппаратура
принимает сигналы от спутниковых систем GPS/WAAS/ГЛОНАСС. Причем навигация
авиационного потребителя осуществляется как для стационарного положения, так и
при совершении тестовых полетов.
Как уже отмечалось, для отладки программного
обеспечения, поиска всевозможных ошибок, оптимальной настройке параметров
фильтра и т.д. необходимо иметь возможность многократно повторять решение навигационной
задачи. И если при первом способе тестирования это не составляет особого труда
- надо просто задать те же самые исходные данные, то в реальных условиях
необходимо применять другой подход. Отчасти это справедливо и при использовании
имитационного комплекса GPS/GLONASS Satellite Simulator, так как генерация
измерительных шумов, как правило зависит от текущего времени.
Поэтому для тестирования навигационных
алгоритмов был разработан программно-аппаратный комплекс, позволяющий проводить
многократную отладку. Этот комплекс позволяет сохранить, например, на жестком
диске все данные измерений, эфемериды и т.д., полученные с антенного блока. В
случае необходимости тест повторяется: все данные теперь поступают с жесткого
диска. Блок-схемы программно-аппаратного комплекса тестирования навигационных
алгоритмов представлены на рис.1.11 и рис.1.12
Рисунок 1.11- Блок-схема тестирования
навигационных алгоритмов, режим записи сырых измерений
Рисунок 1.12 - Блок-схема тестирования
навигационных алгоритмов, режим повторного чтения сырых измерений
Применение такого программно-аппаратного
комплекса способа тестирования позволяет в случае возникновения каких-либо
ошибок повторить тест и найти ошибку. Этот комплекс также дает возможность
наилучшим образом подобрать настроечные параметры при использовании фильтра
Калмана и устранить его расходимость. Данный подход всегда использовался при
тестировании алгоритмов, использующих реальные спутниковые измерения. Объем
памяти, занимаемой сырыми измерениями (необработанные данные, получаемые после
антенного блока приемника) со спутников, зависит от времени тестирования и при
длительном тестировании - например, двое-трое суток - мог достигать нескольких
сотен мегабайт. Заметим, что тестирование в режиме повторного чтения данных
происходит в 100 и больше раз быстрее, то есть навигационные данные, собранные,
например, за сутки, повторно обрабатываются всего за несколько минут. Это
связано с тем, что скорость поступления навигационных данных несравненно ниже
скорости их обработки, поскольку современные навигационные приемники обладают
высокими вычислительными мощностями. В этом случае самым “узким” местом
являются каналы передачи данных, такие как локальная сеть или последовательные
порты компьютера. Максимального быстродействия можно достигнуть при обработке
данных, записанных на жесткий диск персонального компьютера.
Применение изложенной методики позволяет
всесторонне протестировать не только программное обеспечение, то есть
алгоритмическую часть, но и аппаратную часть навигационного приемника.
Тестирование навигационных алгоритмов при помощи
имитационного моделирования.
Рассмотрим задачу имитационного моделирования
применения навигационных алгоритмов для решения задачи местоопределения
потребителя с использованием системы GPS [1,2,3,7]. Суть этой задачи
заключается в математическом моделировании всего процесса спутниковой
навигации: моделирования движения навигационных спутников и потребителя,
моделирования измерений, вычисление эфемерид и, наконец, само определение
положения потребителя при помощи тестируемых навигационных алгоритмов.
Важной проблемой при имитационном моделировании
является корректное задание погрешностей измерения дальности и доплеровских измерений.
При проведении имитационного моделирования обычно считают, что эти погрешности
распределены по нормальному закону. Пример такого решения навигационной задачи
для неподвижного потребителя приведен на рис.4. В качестве оценки точности
навигации использовалось радиальное отклонение от точного положения потребителя
в 3-мерном пространстве или, иначе, расстояние между оценкой и истинным
положением антенны приемника - Root-Sum-Square (RSS). Моделирование системы GPS
и погрешности измерений осуществлялось в соответствии с рекомендациями RTCA
[5]. Система состоит из 24 спутников, орбиты круговые, большие полуоси равны
26559800 м, наклонение - 55O. Остальные орбитальные параметры спутников
приведены в таблице 1.
Таблица 1.2 - Орбитальное построение системы GPS
(1 декабря 1995 г. 00:00 GMT, GPS Week: 829, GPS Seconds: 432000)
|
№
SV
|
М,
град
|
W,
град
|
№
SV
|
М,
град
|
W,
град
|
|
1
|
268.126
|
-2.253
|
13
|
135.226
|
-182.253
|
|
2
|
161.786
|
-2.253
|
14
|
265.446
|
-182.253
|
|
3
|
11.676
|
-2.253
|
15
|
35.156
|
-182.253
|
|
4
|
41.806
|
-2.253
|
16
|
167.356
|
-182.253
|
|
5
|
80.956
|
57.747
|
17
|
197.046
|
-122.253
|
|
6
|
173.336
|
57.747
|
18
|
302.596
|
-122.253
|
|
7
|
309.976
|
57.747
|
19
|
333.686
|
-122.253
|
|
8
|
204.376
|
57.747
|
20
|
66.066
|
-122.253
|
|
9
|
111.876
|
-242.253
|
21
|
238.886
|
-62.253
|
|
10
|
11.796
|
-242.253
|
22
|
345.226
|
-62.253
|
|
11
|
339.666
|
-242.253
|
23
|
105.206
|
-62.253
|
|
12
|
241.556
|
-242.253
|
24
|
135.346
|
-62.253
|
Данные имитационного моделирования,
представленные на рис.1.13, были получены в предположении, что погрешности
дальномерных измерений распределены по нормальному закону с нулевым математическим
ожиданием и средним квадратическим отклонением равным 33 м:
.
Погрешности доплеровских измерений считались распределенными по нормальному
закону с нулевым математическим ожиданием и средним квадратическим отклонением
равным 0.28 м/с:
. Время
имитационного моделирования - 3000 с. Частота измерений - каждые 200 мс.
Потребитель считался неподвижным. Ошибка определения положения потребителя на
основе измерений нарастающего объема с использованием фильтра Калмана
обозначена как R_EKF. Для сравнения приведена ошибка навигации на основе
одномоментных измерений с использованием метода наименьших квадратов (МНК) -
R_LSM.
Рисунок 1.13 - Имитационное моделирование,
погрешности измерений распределены по нормальному закону
Из данных на рис. 1.13 видим, что
при имитационном моделировании если погрешности измерений распределены по
нормальному закону,
, то ошибка
определения положения потребителя в пространстве на основе фильтра Калмана при
моделировании не превышает 5 м. Навигационный алгоритм на основе МНК дает
несколько худшую точность - в среднем ошибка навигации достигает около 15 м.
Иные результаты получаются в предположении,
если в системе GPS используется селективный доступ. Наиболее распространенный
способ моделирования погрешностей измерений, создаваемых SA - при помощи
марковского процесса 2-го порядка [3, 5]. При имитации ошибок измерения
дальностей до навигационных GPS спутников предполагалось, что эти ошибки
описываются гаусс-марковским процессом 2-го порядка с автокорреляционным
временем 118 секунд и средним квадратическим отклонением равным 23 м и
случайной гауссовой величиной с нулевым математическим ожиданием и средним
квадратическим отклонением равным 23 м [1]:
.
Результат решения навигационной
задачи для неподвижного потребителя с учетом действия селективного доступа
приведен на рис.1.14
Рисунок 1.14 - Имитационное
моделирование с учетом действия SA
Как видим, и в случае моделирования
погрешностей измерений при помощи марковского процесса 2-го порядка
навигационный алгоритм на основе фильтра Калмана дает приемлемый результат -
ошибка определения положения после 25 мин измерений не превосходит 40 м.
Навигация на основе МНК осуществляется в этом примере с погрешностью не более
80-100 м.
Сравнительный анализ результатов
имитационного моделирования навигации при отсутствии SA и при действии SA
показал, что применение селективного доступа ухудшает точность навигации
приблизительно в 3-4 раз. Подчеркнем, что этот вывод был получен на основе
имитационного моделирования в соответствии с рекомендациями RTCA [5].
Тестирование навигационных алгоритмов
с использованием PS/GLONASS симулятора
Следующий этап тестирования
навигационного обеспечения авиационного потребителя - это имитационное
моделирование с использованием GPS/GLONASS симулятора. Основная цель такого
моделирования заключается в исследовании влияния динамики полета и высоты над
землей авиационного потребителя на точность навигации. Для определения ошибки
определения положения и скорости объекта использовалась информация об истинных
координатах, передаваемая симулятором по специальному каналу. Параметры
движения объекта задаются при помощи программы полета или, иначе, сценария
полета. В этом сценарии необходимо задать последовательность маневров самолета,
их продолжительность и некоторые дополнительные характеристики того или иного
маневра. Например, при изменении высоты необходимо задавать ограничения на
начальное и конечное ускорения самолета. Тем не менее, фактически объектом
движения симулятора является некая материальная точка. Достаточно сказать, что
изменение курса на 90O происходит всего за 20-30 с. Это означает, что объект,
движение которого имитируется, обладает очень высокой динамикой.
Еще одно замечание касается
навигационной подготовки, предшествующей задаче определения положения
потребителя. Речь идет о том, что для навигации потребителя необходимо иметь
помимо спутниковых измерений еще эфемеридные, ионосферные, WAAS данные. Эти
данные накапливаются в памяти навигационного приемника за некоторое время,
величина которого называется временем “холодного старта”. Поэтому длительность
первого маневра - “стоянки” - в действительности была 350 с. При задании
конфигурации системы GPS и параметров орбиты WAAS-спутников использовались
рекомендации RTCA [5].
Рассмотрим типичную для полета
самолета последовательность событий, представленную в таблице 1.10.2. Заданная
скорость самолета при полете по маршруту 250 м/с (900 км/ч) приблизительно
соответствует крейсерской скорости современного самолета. Высота полета 8000 м
также является типичной. Что касается динамики самолета при разгоне, наборе
высоты, снижении и торможении, то она соответствует динамике военного
истребителя: величина ускорения достигает 2 - 2.5 g.
Таблица 1.3 - Сценарий “взлет, полет
по маршруту, посадка”
|
№
|
Маневр
|
Длительность,
сек
|
Изменение…
|
|
1
|
Стоянка
|
1
|
|
|
2
|
Разгон
|
10
|
скорости
на +200 м/с
|
|
3
|
Набор
высоты
|
91
|
высоты
на +8000 м
|
|
4
|
Разгон
|
7
|
скорости
на +50 м/с
|
|
5
|
Прямолинейный
полет
|
10
|
|
|
6
|
Поворот
|
27
|
курса
на +90o
|
|
7
|
Прямолинейный
полет
|
10
|
|
|
8
|
Поворот
|
27
|
курса
на +90o
|
|
9
|
Прямолинейный
полет
|
10
|
|
|
10
|
Поворот
|
27
|
курса
на +90o
|
|
11
|
Прямолинейный
полет
|
10
|
|
|
12
|
Поворот
|
27
|
|
13
|
Прямолинейный
полет
|
10
|
|
|
14
|
Снижение
|
95
|
высоты
на -8000 м
|
|
15
|
Торможение
|
7
|
скорости
до 0 м/с
|
При имитации ошибок измерения
дальностей до навигационных GPS спутников предполагалось, что эти ошибки распределены
по нормальному закону с нулевым математическим ожиданием и средним
квадратическим отклонением равным 33 м:
.
Моделирование WAAS-сообщений осуществлялось
таким образом, что в течение всего полета обеспечивалась GPS/WAAS навигация в
режиме “точная посадка”. В данном режиме определение горизонтального и
вертикального положения потребителя обеспечивается с точностью 10-15 м.
Рисунок 1.15 - График изменения скорости
потребителя по сценарию “взлет, полет по маршруту, посадка”
На рисунках 1.15 и 1.16 представлены графики
изменения скорости и высоты соответственно. По оси абсцисс отложено текущее
время в секундах.
Результаты GPS/WAAS навигации с использованием
симулятора представлены на рис.1.17 и 1.18. На рисунке 1.17 показана ошибка
определения положения в пространстве, а на рисунке 1.18 - ошибка определения
скорости.
Данные результаты были получены навигационным
GPS/WAAS алгоритмом, использующим метод наименьших квадратов на основе
одномоментных измерений.
Как видим из представленных данных, ошибка
определения положения не превышает 7 метров, что соответствует точности
навигации в режиме “точная посадка”. Анализируя графики ошибки определения
положения и изменения высоты самолета можно сделать вывод о корреляции данных
величин: с увеличением высоты самолета точность навигации падает. Физически это
связано с ухудшением геометрического фактора навигационного созвездия.
Ошибка определения скорости самолета в среднем
не превышает 0.1-0.2 м/с. Исключение составляют те отрезки полета, которые
проходят с очень большими ускорениями - это моменты разгона и торможения. В
этом случае ошибка определения скорости потребителя может достигать 4-5 м/с
(14-18 км/ч).
Рисунок 1.16- График изменения высоты
потребителя по сценарию “взлет, полет по маршруту, посадка”
Рисунок 1.17 - Точность определения положения
потребителя, сценарий “взлет, полет по маршруту, посадка”
Рисунок 1.8 - Точность определения скорости
потребителя, сценарий “взлет, полет по маршруту, посадка”
Тестирование навигационных алгоритмов в тестовых
полетах
На последнем этапе тестирования навигационного
обеспечения для авиационного потребителя осуществляется навигация в реальных
полетах.
В качестве примера рассмотрим результаты
GPS/WAAS навигации, осуществлявшейся в тестовых полетах самолета типа Cessna.
Данные тестовые полеты проходили на территории Японии, для которой доступна
GPS/WAAS навигация в режиме “грубой посадки”; передача WAAS-данных
осуществлялась спутником Inmarsat POR [5]. Навигация в режиме “точной посадки”
не обеспечивалась из-за отсутствия данных об ионосферной информации для
координат приемника, которая передается при помощи соответствующих
WAAS-сообщений.
Для точного определения положения самолета
использовалось дополнительное навигационное оборудование фирмы Trimble,
реализующее метод Real Time Kinematic. Поэтому положение самолета в любой
момент времени известно с сантиметровой точностью.
Анализ результатов тестирования показал, что
основная проблема GPS/WAAS навигации авиационного потребителя - это
исчезновение из зоны видимости антенны навигационных спутников при совершении
маневров. В первую очередь это относится к спутникам, находящимся вблизи линии
горизонта. Известно, что навигационные спутники с небольшими углами возвышения
оказывают большое влияние на точность навигации [4]. И удаление такого спутника
из рабочего созвездия потребителя приводит к значительному ухудшению точности
навигации. Поскольку при взлете или посадке углы крена и тангажа самолета могут
изменяться на 15o - 30o, то вследствие этого некоторые навигационные спутники
могут затеняться самим самолетом.
На рис. 1.19 представлены результаты определения
положения в пространстве легкого самолета с использованием GPS/WAAS
оборудования. Этот тестовый полет проходил 31/08/99 вблизи аэродрома Sendai на
севере Японии. Продолжительность всего полета составляла около 2 часов. Цель
полета - определение точности GPS/WAAS навигации самолета в режиме посадки.
Поэтому полет осуществлялся в районе аэродрома и заключался в многократном
имитировании посадки самолета, затем набор высоты и разворот. Число GPS
спутников, для которых была доступна WAAS-коррекция, менялось от 3 до 5-6.
Поэтому приходилось для непрерывного определения местоположения использовать
обычную GPS-навигацию. На рис.1.19 показана точность навигации с использованием
двух навигационных алгоритмов - на основе МНК, использующего одномоментные измерения
(R_LSM), и на основе фильтра Калмана (R_EKF).
Как видим из результатов данного теста, точность
навигации с алгоритма на основе МНК менялась от 10 м до 100-150 м. Причем
точность в 10 м достигалась на полетных участках без каких-либо маневров в режиме
“грубая посадка”, а точность в 100-150 м соответствовала участкам
маневрирования. Для алгоритма с использованием фильтра Калмана погрешность
навигации при взлете самолета достигала 240 м.
Рисунок 1.19 - Точность GPS/WAAS навигации
авиационного потребителя, режимы “грубая посадка” и “полет до пункта
назначения”
Чтобы получить представление о точности GPS/WAAS
навигации в режиме “грубая посадка” были отобраны только те отрезки полета,
которые соответствовали данному режиму. Эти данные приведены на рис. 1.19.
Общая продолжительность навигации в режиме “грубая посадка” составляет 51 мин.
Заметим, что при взлете и посадке самолета навигация осуществлялась в режиме
“грубая посадка”.
Представленные на рис.1.20 данные были получены
с использованием МНК. Как видим, наихудшая точность навигации была при взлете и
посадке самолета. Причина заключается в ограниченной радиовидимости: навигация
осуществлялась всего по 4 спутникам и, как следствие, при плохом геометрическом
факторе навигационного созвездия. При видимости же 6 GPS спутников с
WAAS-коррекцией точность определения положения в полете достигала 5 м.
Еще раз подчеркнем, что данные тестовые полеты
проходили в условиях, когда не для всех GPS спутников, находящихся в зоне видимости
потребителя, была доступна WAAS-коррекция. Поэтому при развертывании
WAAS-системы в полном объеме для данного региона точность навигации самолета
при посадке будет достаточно высокой и составлять не менее 10-15 м.
Рисунок 1.20 - Точность GPS/WAAS навигации
авиационного потребителя, режим “грубая посадка”
Для тестирования навигационных алгоритмов была
предложена методика, включающая три этапа. Методика тестирования предполагает
применение разработанного программно-аппаратного комплекса, позволяющего
проводить многократную отладку. Данный комплекс при работе с реальными
измерительными данными обеспечивает их сохранение в запоминающем устройстве,
что дает возможность повторить тот или иной тест.
Применение этой методики и
программно-аппаратного комплекса позволило не только убедиться в корректности
работы разработанного программного обеспечения, но и всесторонне исследовать
характеристики навигационного GPS/WAAS оборудования.
2. Радиолокационная станция
«Енисей-Р»
.1 Основные сведения
Судовая двухдиапазонная (3,2 и 10 см)
навигационная РЛС "Енисей-Р" предназначена для обеспечения
безопасности мореплавания на судах среднего и крупного тоннажа. Снабжена
индикаторами относительного и истинного движения.
В комплект РЛС "Енисей-Р" входят
следующие приборы: А - двухдиапазонная щелевая антенна; ГЫО - приемопередатчик
диапазона 10 см; К-10 - прибор контроля приемопередатчика диапазона 10 см; П-3
-приемопередатчик диапазона 3,2 см; К-3 - прибор контроля приемопередатчика диапазона
3,2 см; КП - прибор коммутации и помехозащиты; И - индикатор относительного и
истинного движения.
2.2 Тактико-технические
характеристики
Таблица 2.1
|
Основные
|
Ед.
|
Величина
|
Примечание
|
|
параметры
|
изм.
|
|
|
|
Длина
волн
|
см
|
3,2
(9430)
|
Поляризация
волн горизонтал.
|
|
(частота
излучения)
|
(МГц)
|
|
|
|
|
10
(3030)
|
Поляризация
волн вертикальн.
|
|
Шкала
дальности
|
миля
|
1,2,4,8,16,32,64
|
Индикация
относит, движения
|
|
|
|
возможна
на всех шкалах
|
|
|
|
дальности,
индикация
|
|
|
|
истинного
движения только на
|
|
|
|
шк.
1-8 м
|
|
Импульсная
|
кВт
|
не
менее 12
|
В
диапазоне 3,2 см
|
|
мощность
излучения
|
|
12-30
|
В
диапазоне 10 см
|
|
Импульсная
|
Дб/Вт
|
120
|
На
шкалах 1 и 2 мили
|
|
чувствительность
|
|
124
|
На
остальных шкалах
|
|
приемоиндикаторного
|
|
|
|
|
тракта
|
|
|
|
|
Длительность
|
МКС
|
0,07
(3000)
|
На
1 и 2 мили
|
|
(частота
повторения)
|
(имп/с)
|
0,25(1500)
|
На
4 - 8 миль
|
|
зондирующих
|
|
0,7
(750)
|
На
16 - 32 мили
|
|
импульсов
|
|
0,7
(500)
|
На
64 мили
|
|
Ширина
диаграммы
|
град
|
|
В
горизонтальной плоскости
|
|
направленности
|
|
0,7
|
в
диапазоне 3,2 см
|
|
антенны
|
|
2,1
|
в
диапазоне 10 см
|
|
|
20
|
В
вертикальной плоскости в
|
|
|
|
обоих
диапазонах
|
|
Частота
вращения
|
об/мин
|
14-16
|
|
|
антенны
|
|
|
|
|
Время
подготовки
|
мин
|
2
-4
|
|
|
РЛС
к работе
|
|
|
|
|
Рабочий
диаметр
|
мм
|
400
|
|
|
экрана
индикатора
|
|
|
|
|
|
|
|
|
|
|
В РЛС "Енисей-Р" возможна индикация
относительного движения при ориентировке по курсу и меридиану или индикация
истинного движения на шкалах от 1 до 8 миль при ориентировке по меридиану. В
режиме относительного движения на шкалах от 1 до 8 миль возможно смещение
центра развертки относительно центра экрана в любом направлении до 2/3 радиуса
экрана. Координаты объектов наблюдения измеряются с помощью электронного визира
и подвижного визира дальности с электронной цифровой индикацией, выведенной под
тубусы индикаторов.
В РЛС помехозащита от морских волн
обеспечивается посредством временной регулировки усиления приемника (ВРУ) и
регулируемого дифференцирования видеосигналов. Имеются метки дальности (МД),
отметка курса (ОК), автоматическая и ручная подстройка промежуточной частоты
приемника (АПЧ и РПЧ).
2.3 Структурная схема, временные диаграммы
Общее представление о работе импульсной РЛС и
взаимодействии отдельных ее блоков можно получить при рассмотрении структурной
схемы и временной диаграммы.
Особенности аппаратуры судовой РЛС определяются
применением СВЧ и специальных индикаторных устройств, а также работой блоков в
импульсном режиме.
Особенность, связанная с применением СВЧ и
импульсной работой проявляется в передатчике, приемнике и антенно-волноводном
устройстве.
Передатчик РЛС содержит магнетронный генератор
СВЧ, работа которого кратковременными импульсами требует специальных импульсных
модуляторов достаточно большой мощности.
Приемник должен обеспечивать усиление слабых
кратковременных импульсов СВЧ. Это осуществляется супергетеродинными
приемниками, в которых сигнал СВЧ сразу преобразуется в сигнал более низкой
промежуточной частоты, на которой обеспечивается достаточно широкая полоса
пропускания, необходимая для усиления кратковременных импульсов. Преобразование
частоты выполняется с помощью маломощного собственного генератора СВЧ-гетеродина,
в качестве которого используется отражательный клистрон или генератор на диоде
Ганна. Смесители - кристаллические диоды, размещаемые в специальных волноводных
секциях. В большинстве современных РЛС применяют приемники с логарифмическими
усилителями промежуточной частоты (УПЧ).
Другие каскады приемника, связанные с
регулировкой усиления, преобразованием видеоимпульсов, имеют также свои
особенности, обусловленные импульсной работой.
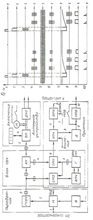
Рисунок 2.1 - Функциональная схема и временные
диаграммы приемопередающего устройства РЛС: а - схема; б - временные диаграммы
2.4 Приемопередающее устройство
Приемопередающее устройство РЛС включает
передатчик, антенно-волноводное устройство и приемник.
Передатчик и приемник размещаются в общем
корпусе - приборе, который называется приемопередатчиком. В этом же корпусе
размещается антенный переключатель. Канализация колебаний СВЧ от антенного
переключателя к антенне и обратно производится с помощью общего волновода.
Передатчик РЛС вырабатывает мощные
кратковременные импульсы сверхвысокой частоты, поступающие для излучения в
антенну. Вырабатываются также импульсы с помощью специального устройства -
генератора СВЧ, управляемого импульсным модулятором, который срабатывает при
поступлении синхроимпульсов от синхронизатора. Обычно синхронизатор размещается
в индикаторном устройстве РЛС, но иногда он может находиться в
приемопередатчике.
В приемопередатчиках судовых РЛС применяются в
качестве генераторов СВЧ специальные устройства - магнетроны, работающие на
фиксированной частоте в 3- или 10- сантиметровом диапазонах волн. Импульсная
работа магнетрона осуществляется при подачи на него высокого напряжения в
течение времени, равного требуемой длительности излучения импульсов. В
передатчике РЛС длительность СВЧ импульсов обуславливается длительностью
импульсов модулятора 2, изменение которой связано с переключателем шкал
дальности (ШД) в индикаторе РЛС.
В связи с тем, что импульсы передатчика
повторяются через относительно большие промежутки, интервалы времени, а их
длительность незначительна, неэкономично использовать в качестве источника
питания магнетрона обычный источник постоянного тока (выпрямитель В),
рассчитанный на получение необходимой импульсной мощности в любой момент
времени. Поэтому в судовых РЛС функции такого источника возлагаются на
модулятор, непосредственно формирующий один раз за период напряжения
необходимой мощности, используя для этого энергию сравнительно маломощного
источника питания. В современных РЛС применяются в основном модуляторы с
накопительными конденсаторами или магнитные модуляторы, отличающиеся друг от
друга принципом формирования кратковременных высоковольтных импульсов и
применяющимися для этого элементами.
Импульсы 3, выработанные генератором
сверхвысокой частоты (ГСВЧ), по волноводу поступают в блок СВЧ непосредственно
на антенный переключатель (АП) и ослабленными до неопасного уровня на смеситель
(СМ2).
Антенный переключатель обеспечивает подключение
антенны к передатчику для излучения импульса, а после прекращения излучения - к
приемнику. Переключение происходит со столь малой задержкой по времени и таким
образом, что при излучении импульса в приемник не проходит энергия, способная
вызвать его повреждения, а при поступлении отраженных от объектов импульсов их
энергия не тратится бесполезно в цепях передатчика. Кроме того, антенный
переключатель предохраняет приемник и в случае прихода из антенны импульсов,
принятых от соседних РЛС. Все эти процессы обеспечиваются газоразрядными и
ферритовыми антенными переключателями, которые представляют собой определенное
соединение газонаполненных разрядников и специальных волноводных секций.
Волновод, соединяющий приемопередатчик с
антенной, обеспечивает канализацию СВЧ колебаний в обоих направлениях с
минимальными потерями. С помощью вращающегося волноводного перехода (ВП),
имеющегося в антенне, обеспечивается излучение (импульсы 3) и прием отраженных
колебаний (импульсы 4) последовательно по всем направлениям горизонта. Вращение
антенного устройства производится через замедляющий редуктор от
электродвигателя, включаемого обычно отдельным выключателем. В антенне, кроме
того, устанавливаются устройства для передачи углового положения антенны в
индикатор и получения отметки курса собственного судна на его экране (датчик ДУО).Слабые
отраженные импульсы СВЧ из антенны, пройдя через антенный переключатель,
поступают в приемник, где они преобразуются по частоте, усиливаются и
детектируются. Высокая чувствительность приемника, способного принимать
кратковременные импульсы, наиболее просто реализуется при использовании
супергетеродинного приемника с промежуточной частотой равной нескольким
десяткам мегагерц (обычно 60 МГц). На такой частоте при использовании
транзисторов или микросхем могут быть получены, большое усиление и широкая
полоса пропускания приемника. Поэтому отраженные импульсы СВЧ без
предварительного усиления непосредственно на входе приемника преобразуются в
импульсы промежуточной частоты. Необходимый в этом случае преобразователь
частоты, способный работать на СВЧ, использует гетеродин, выполненный на
клистроне или диоде Ганна, и диодный кристаллический смеситель, которые могут
работать не только на сантиметровых, но и миллиметровых волнах. В смеситель
поступают непрерывно вырабатывающиеся колебания 5 гетеродина (Г) с частотой fr
и отраженные импульсы 4 из антенны с частотой колебаний, равной частоте
магнетрона fM. в результате смешивания двух частот вырабатываются импульсы с
промежуточной разностью частоты fn = fr - fM, которые получают необходимое
усиление в УПЧ, а затем подаются на детектор, где преобразуются в видеоимпульсы
(импульсы 9).
В приемнике обычно применяют ручную регулировку
общего усиления УПЧ, а также временную регулировку усиления ВРУ, позволяющую
уменьшить усиление для ближних объектов. Схема ВРУ, запускаемая синхроимпульсом
1, обеспечивает импульсом 7 запирание входных каскадов УПЧ на время излучения
импульса передатчика, а затем постепенно увеличивает их усиление по мере
прихода отраженных импульсов от все более удаленных объектов. Регулируя амплитуду
импульсов ВРУ, можно в значительной степени устранить помехи от морских волн.
После детектора (Д) в приемниках РЛС по желанию
оператора может быть включена дифференцирующая цепь с малой постоянной времени
(МПВ), которая выдает укороченные импульсы 10, а в результате улучшает
разрешающую способность РЛС по расстоянию и уменьшает влияние помех от дождя и
др. Иногда в УПЧ приемника предусматривается переключение полосы частот
пропускания. Применяются два типа усилителей промежуточной частоты: с линейной
или логарифмической зависимостью коэффициента усиления от уровня входного
сигнала. Логарифмический УПЧ обеспечивает более равномерное усиление слабых и
сильных сигналов во всем диапазоне дальности, а также повышает
помехоустойчивость РЛС.
При работе РЛС частота магнетрона, а,
следовательно, частота принимаемых отраженных импульсов, а также и частота
гетеродина могут произвольно меняться. Следовательно, редкостная частота в этом
случае будет отличаться от той частоты, на которую настроены контуры усилителя
промежуточной частоты, и усиление приемника снижается. Для устранения этого
явления радиолокационный приемник должен иметь устройство для автоматической
подстройки частоты АПЧ или ручной подстройки частоты РГТЧ.
Блок АПЧ следит за изменением промежуточной
частоты, сравнивая ее с частотой надстройки УПЧ. И, воздействуя при наличии
разницы этих частот на гетеродин, изменяет частоту его колебаний так, чтобы
промежуточная частота оставалась неизменной.
2.5 Антенно-волноводное устройство
Канализация энергии СВЧ между передатчиком и
антенной осуществляется специальной волноводной линией передач. Излучение
электромагнитных колебаний производит попеременно одна и та же направленная
антенна. Подключение передатчика и приемника к антенне в соответствующие
промежутки времени осуществляет антенный переключатель, конструктивно
располагаемый в блоке СВЧ приемопередатчика. В построении всех этих устройств
имеется много общего, поскольку в их основе используют волновод.
В диапазоне сантиметровых волн для передачи
энергии применяют исключительно волноводы, представляющие собой металлические
трубы прямоугольного сечения. Это позволяет передавать электромагнитные
колебания с незначительными потерями, конечно, при соответствующих размерах
сечения волновода и хорошо обработанной поверхности.
Рисунок 2.2 - Волноводное устройство: а - вид
электрического и магнитного полей; б - ввод (вывод) колебаний СВЧ в волноводе
Электрические силовые линии в волноводах
направлены параллельно вибратору, с помощью которого в волновод вводятся (или
выводятся) колебания, т.е. векторы поля Е перпендикулярны широкой стенке
волновода и уменьшаются до нуля, приближаясь к узким стенкам. Магнитное поле
имеет вид замкнутых силовых линий, направленных в каждой точке по вектору Н,
густота силовых линий наибольшая у узкой стенки волновода и изменяется по его
длине.
Так как электрическое и магнитное поля
сосредоточены внутри волновода, то излучение отсутствует и электромагнитная
энергия распространяется по волноводу от одного конца к другому.
В современных судовых РЛС в основном применяются
щелевые антенны, обладающие при сравнительно небольших габаритах хорошими
направленными свойствами.
Щелевая антенна представляет собой волновод, в
стенке которого прорезано несколько одинаковых щелей на равном расстоянии друг
от друга. Длину щелей делают приблизительно равной половине длине волны
излучаемых колебаний. Щели должны быть так расположены, чтобы они излучали
колебания, совпадающие по фазе.
Для получения наиболее эффективного излучения
щель должна быть расположена вдоль магнитных силовых линий волновода на участке
с наибольшей напряженностью магнитного поля.
Рисунок 2.3 - Щелевая антенна: а - типы щелей в
волноводе; б - конструкция антенны (1 - волновод; 2 - рупор; 3 - наклонные
щели; 4 - перегородки; 5 - поглотитель; 6 - вращающийся переход; 7 -
герметизирующая высокочастотная вставка)
3. Анализ совместимости системы
"Навстар" и РЛС "Енисей-Р"
.1 Диаграмма направленности
Для анализа совместимости РЛС и ПИ СНС надо
изучить влияние сигнала РЛС на антенну ПИ СНС.
Поскольку излучение сигнала РЛС ведется через
антенну, рассмотрим ее подробнее. Антенна служит необходимым связующим звеном
между электромагнитными волнами, распространяющимися в свободном пространстве,
и колебаниями, генерируемыми передатчиком или принимаемыми приемников РЛС.
Антенна РЛС служит одновременно и для приема, и для передачи импульсов,
концентрируя излучаемую энергию в относительно малом пространственном угле.
Основное внимание уделим распределению энергии электромагнитного поля,
созданного сигналом при выходе из антенны. Пространственное распределение
электромагнитного поля в относительных единицах называется диаграммой
направленности (ДН). Антенна концентрирует большую часть энергии в одном
направлении. Направление излучения по главному лепестку (главному максимуму).
Главный лепесток ДН представляет область, в пределах которой излучается или
принимается большая часть энергии сигналов РЛС. Для оценки свойств РЛС можно
было бы не учитывать остальные лепестки ДН, обычно называемые боковыми
лепестками. Однако, учитывая структуру области боковых лепестков, их наличие
позволяет нам сделать вывод о ряде помех, связанных с облучением других антенн
этими лепестками.
Зная расположение антенны и форму диаграммы
направленности можно предположить наличие помехи от бокового лепестка, в
результате того, что сигнал периодической последовательности импульсов любой
формы можно разложить на постоянную составляющую, которая определяется площадью
импульса, отнесенной к периоду его следования, на бесконечное число гармоник с
убывающей амплитудой и возрастающей, убывающей частотой.
Периодический сигнал содержит не зависящую от
времени постоянную составляющую и бесконечный набор гармонических колебаний
кратных основной частоте последовательности.
Выходная мощность на гармониках основной частоты
настройки - частая причина несовместимости радиоэлектронных средств.
3.2 Формирование излучаемых
импульсов
Радиочастотная энергия, содержащаяся в боковых
полосах спектра импульсного сигнала, является потенциальным источником вредной
помехи и нерационального использования имеющегося спектра частот. Малые
длительности импульсов и крутые фронты, необходимые для обеспечения высокой
разрешающей способности, ведут к расширению спектров излучений РЛС. Минимизация
занимаемой полосы частот - необходимое мероприятие для рационального
использования электромагнитного спектра и обеспечения электромагнитной
совместимости.
Частотный спектр идеального прямоугольного
импульса, имеющего бесконечно крутые фронт и срез, состоит из спектральных
линий, расположенных равномерно относительно несущей частоты, с интервалами,
равными частоте повторения импульсов. Мощность спектральных составляющих
изменяется по закону
(3.1)
где f0 - несущая частота. Заметим,
что нули спектра соответствуют частотам, кратными 1 /τ, где τ - длительность
импульса.
Детальный спектральный анализ бывает
оправданным при рассмотрении взаимодействия между двумя частотами. Для выделения
какой-либо гармоники в сигнале надо произвести его спектральное разложение.
Частота повторения импульсов Форма
импульсов
Рисунок 3.1 - Спектр импульса прямоугольной
формы
Частота относительно fo
τ- длительность
импульса
Т- период следования импульсов
Каждую гармонику можно описать ее амплитудой Аи
и начальной фазой фи. Для этого коэффициента ряда Фурье следует записать в
виде:
аи = Аи * cos φи
ви = Аи* sin φи
(3.2.2)
так что:
Аи =
Tg φи = Ви / аи
Тогда ряд Фурье для периодического
сигнала:
S(t) = a0 / 2 + Σ Aи*
Cos ( nω1* t
- φи )
(3.2)
3.3 Спектральная диаграмма
периодического сигнала
Спектральная диаграмма - это
графическое изображение коэффициентов ряда Фурье для конкретного сигнала.
Различают амплитудные и фазовые спектральные диаграммы.
По горизонтальной оси откладывают
частоты гармоник, а по вертикальной оси представлены их амплитуды и начальные
фазы. Особо интересуются амплитудной диаграммой, которая позволяет судить о
процентном содержании тех или иных гармоник в спектре периодического сигнала.
Разные сигналы различаются, прежде всего, скоростью убывания амплитудных
коэффициентов с ростом номера гармоник.
.3.1 Спектральная плотность
радиоимпульса
Как известно, радиоимпульс Sp (t)
задается в виде произведения некоторого видеоимпульса Sp (t), играющего роль
огибающей, и неинтегрируемого гармонического колебания Sp (t);
Sp (t) = Sb (t) * cos (ωot +
φо)
(3.3)
Чтобы найти спектральную плотность
радиоимпульса, будем полагать известной функцию Sb(
) - спектр
его огибающей. Спектр косинусоидального сигнала с произвольной начальной фазой
получается путем элементарного обобщения формулы:
Cos ωo t ↔

,
Cos (ωo t
+ φo) ↔
Спектр радиоимпульса есть свертка
(
) = ½ SB (ω - )
,(
) = ½ e
* SB (
) + ½ e
SB(
)
Переход от видеоимпульса к
радиоимпульсу при спектральном подходе означает перенос спектра видеоимпульса в
область высоких частот - вместо единственного максимума спектральной плотности
при ω
= 0 наблюдаются
два максимума при ω
= + - ω0; абсолютные
значения максимумов сокращаются вдвое. Для простоты положим начальную фазу
нулевой и заметим математическую модель радиоимпульса в виде: Sp( t ) = И [ δ( t ) -
δ ( t - 2И
)] cos ω0
t ( 3.5).
Зная спектр соответствующего видеоимпульса: S( ) = И*2и*sin / (3.6). На
основании этого находим искомый спектр.
.3.2 Амплитудно-манипулированные
сигналы
Важным классом многотональных
АМ-сигналов являются так называемые манипулированные сигналы. В простейшем
случае они представляют последовательность радиоимпульсов, отделенных друг от
друга паузами, в течение которых несущее колебание отсутствует. Такие сигналы
характерны для радиотелеграфии и других систем передачи дискретной информации
по радиоканалам.
Амплитудно-манипулированные сигналы
находят применение в импульсной радиолокации. Для получения высокой разрешающей
способности здесь используют весьма короткие импульсы с длительностью порядка
долей микросекунды.
Если s (t) - функция, в каждый
момент времени принимающая значение либо 0, либо 1, то
амплитудно-манипулированный сигнал представляют в виде
uман (t)
= UoS(t) C0S(ωot +φо).
Пусть, например, функция s(t)
отображает периодическую последовательность видеоимпульсов, рассмотренную в
примере 2.1 (см. гл.2). Считая, что амплитуда этих импульсов А = 1, на
основании (4.14) имеем
Рассматривая это выражение,
убеждаемся, что амплитудно-манипулированному сигналу присущи все особенности
АМ-сигнала со сложной модуляцией. Отличие заключено в том, что, по крайней мере
теоретически, спектр такого сигнала простирается неограниченно широко.
3.3.3 Векторная диаграмма АМ-сигнала
В некоторых случаях полезным может
оказаться графическое представление АМ-сигнала суммой векторов, вращающихся на
комплексной плоскости.
Для простоты ограничимся случаем
однотональной модуляции. Мгновенное значение несущего колебания
Инес(t) = Uo COS (ωot +φо)
Рисунок 3.2 - Осцилограмма
амплитудно-манипулированного сигнала
Рисунок 3.3 - Вид сигнала излучения
РЛС
=16 миль λ= 10см - частота
полосы
τ = 0,7 х 10
с F = 750
имп/с
Т = 1,333 х 10
с g = T/τ =
1,905 x 10
- скважность
ω0 = 2pf0 =1,88 x
10
ω1 =
2pF
=4,7 x 10
=1 = 1 Ф1 =
1575,42 МГц Ф2 =
1227,6 МГц
τ = 0.7 10
= 3·10
= 2000,
0.1·10
.6·10
М(F) =
Рисунок 3.4
Um =1 F = 750 τ =
0.7·10
T =
N =
N = 1.905
T = 1.333
q =
Ω =
2· π· F Ω =
4.712
10
q = 5.25
f =
f = 3
(n)=
ТЭХ СНС «НАВСТАР» И РЛС -
10 см=
1575,42 Мгц =
1227,6 Мгц λ =
10 см
L0= 10,23 Мгц - опорная частота τи = 0,07;
0,25; 0,7; 0,7МКС
С/А - сигнал Δf = 2 Мгц D = 1 -
2; 4 - 8; 16 - 32; 64 м.м.
Р - сигнал Δf = 20 Мгц
F = 3000; 1500; 750; 500имп/с
Δ
= 2
20Гц θ0.5 =
2,1º,20º
Δ
= 0,3 - 1Гц Ωант =14 - 16
об/мин= 3030 МГц
Рисунок 3.5
Um =1= 750 τ
=0.7· 10
T=
q =
N =
N = 5.25
10
T = 1.333
Ω = 2·π·F Ω =
4.712389
10
f =
q = 1.905
(t) =
Рисунок 3.6
Рисунок 3.7
4. Охрана труда
.1 Обеспечение безопасности труда
при обслуживании средств судовождения
навигационный
радиолокационный полет судовождение
4.1.1 Анализ вредных и опасных
производственных факторов
При обслуживании радионавигационных
средств судовождения устанавливается комплекс физических, химических,
биологических и психофизиологических вредных и опасных производственных
факторов.
Основным вредным и опасным
производственным фактором являются высокие уровни электромагнитных полей
генерируемых РЛС и радиосистемами
Биологическое действие
электромагнитной энергии (ЭМЭ) зависит от частоты и интенсивности излучений,
длительности и условий облучения. Различают термическое воздействие,
морфологические и функциональные изменения.
Первичным проявлением действия ЭМЭ
на организм человека является нагрев тканей и органов, который приводит к изменениям
и даже повреждениям их. Тепловое воздействие характеризуется общим повышением
температуры тела, подобным лихорадочному состоянию, либо локализованным
нагревом тканей. Нагрев особенно опасен для органов со слабой терморегуляцией
(мозг, глаз, хрусталик, органы кишечного и мочеполового тракта).
Электромагнитная энергия с длиной волны 1-го см оказывает вредное воздействие
на глаза, вызывая катаракту (помутнение хрусталика), потерю зрения.
Морфологические изменения - изменения строения и внешнего вида тканей и органов
тела человека -наблюдаются в тканях, периферической и центральной нервной
системе, сердечно-сосудистой системе, вызывая нарушение регуляторных функций,
нервных связей в организме, изменяется структура самих нервных клеток,
понижается кровяное давление (гипотония), замедляется ритм сокращений сердца и
т.д.
Функциональные изменения проявляются
в головной боли, нарушении сна, повышенной утомляемости, раздражительности,
потливости, выпадении волос, болях в области сердца, понижении половой потенции
и т.д.
4.1.2 Общие сведения об
электромагнитных излучениях
Все без исключения электромагнитные
явления, рассматриваемые в целом, характеризуются двумя составляющими -
электрической и магнитной. Между этими составляющими существует тесная
взаимосвязь. Электромагнитное поле (ЭМП) также рассматривается как две тесно
взаимосвязанные стороны - электрическое поле и магнитное поле. В то же время
можно создать условия, когда в некоторой области пространства обнаруживаются
только электрические или только магнитные явления. Так, например, вокруг
заряженных неподвижных проводящих тел обнаруживается только электрическое поле.
Аналогично в пространстве, окружающем неподвижные постоянные магниты,
обнаруживается только магнитное поле. Но в приведенных примерах речь идет только
о постоянных во времени полях, называемых статическими. Однако и в этих
случаях, если рассматривать явление в целом, нетрудно усмотреть как
электрическую, так и магнитную сторону. Поскольку можно создать условия, при
которых проявляется одна из составляющих ЭМП, то возможно и раздельное изучение
электрического и магнитного полей, а также определение только одного из этих
полей в целом ряде практических задач.
В целом электромагнитное поле
представляет собой особую форму материи. Любая электрически заряженная частица
составляет единое целое с окружающим ее электромагнитным полем. Но
электромагнитное поле может существовать и в свободной, отделенной от
заряженных частиц, форме в виде движущихся со скоростью, близкой к 3х10
м/с,
фотонов или же вообще в виде излученных движущихся с этой скоростью
электромагнитных волн так называемых электромагнитных излучений (ЭМИ).
Электромагнитные волны или
электромагнитное излучение (ЭМИ) характеризуется векторами напряженности электрического
Е и магнитного Я полей, которые отражают силовые свойства ЭМП. Длина волны А.,
частота колебаний f и скорость распространения электромагнитных волн в воздухе
связаны с соотношением с=λf.
Например,
для промышленной частоты f= 50 Гц длина волны А. = 3*10
/50 = 6000
км, а для ультракоротких частот, например при f = 300МГц (3*10
Гц), длина
волны составит всего лишь 1 м.
Около источника ЭМИ любого
излучающего средства выделяют ближнюю зону, или зону индукции, промежуточную
зону, или зону интерференции, и дальнюю, или зону излучения. Ближняя зона имеет
радиус, равный 1/6 длины волны от излучателя. Эта зона характеризуется тем, что
электрическая и магнитная составляющие ЭМИ смещены по фазе на 90° (чередование
максимумов и минимумов) и отличаются друг от друга в десятки раз. В этой зоне
электрическое и магнитное поля независимы друг от друга.
Дальняя зона начинается с расстояния
от излучателя, равного примерно шести длинам волн. В этой зоне бегущая
электромагнитная волна (диаграмма направленности) окончательно сформирована и
обе составляющие ЭМИ совпадают по фазе и находятся в прямой зависимости между
собой. При этом напряженность магнитной составляющей обратно пропорциональна
квадрату расстояния от источника ЭМИ, а электрической составляющей - обратно
пропорциональна расстоянию в 3-й степени.
Работающие с источниками излучения
длинных, средних, коротких и в некоторой степени ультракоротких волн (частоты
порядка до 100 МГц) получают облучение ближним полем (полем индукции), при
работе с источниками микроволн - полем дальней зоны (зоны излучения).
Поскольку в зоне индукции на
организм человека воздействуют независимые друг от друга и различные по
величине электрические и магнитные поля, то ЭМИ в диапазоне частот от 30 кГц до
300 МГц оценивается раздельно значениями напряженности электрической и
магнитной составляющих. Единицы измерения соответственно: вольт на метр (Е,
В/м) и ампер на метр (Н А/м).
В дальней зоне, в которой
практически находятся все работающие с оборудованием и аппаратурой с частотой
более 100 МГц, в том числе и при работе с радиолокационными станциями и другими
передающими радиотехническими средствами, для ЭМИ важнейшим параметром является
интенсивность ЭМИ.
В гигиенической практике ЭМИ этих
частот (более 100 МГц) оценивают интенсивностью поверхностной величиной
плотности потока энергии. Единицей измерения плотности потока энергии (ППЭ)
служит величина энергии, проходящей в единицу времени через единицу площади
поверхности, расположенной перпендикулярно направлению распространению энергии.
4.1.3 Общие положения
При эксплуатации радиотехнических
устройств электрорадионавигационных приборов, антенных вводов и штыревых
передающих антенн, приборов управления судном и ЭВМ необходимо следить за тем,
чтобы защитные кожухи и ограждения токоведущих частей, с которыми при
обслуживании возможно соприкосновение людей, были в исправности.
В зонах облучения необходимо
разместить предупреждающие знаки: "Электромагнитное излучение".
Во избежание электрического удара
при пробое изоляции токоведущих элементов, а также для снятия статического
электричества необходимо, чтобы все корпуса аппаратуры и устройств были
заземлены.
Опасные зоны СВЧ излучений от антенн
станций спутниковой связи - свыше 10 Вт/м2, а также 25 Вт/м2 и 100 Вт/м2 -
должны быть обеспечены надписями и табличками. При необходимости следует
применять специальные методы защиты. Время пребывания в зоне излучения главного
лепестка диаграммы направленности антенны с СВЧ излучением в 10 Вт/м
- не должно
превышать 12минут в сутки.
Защита персонала от воздействия ЭМИ
РЧ осуществляется путем проведения организационных и инженерно-технических
мероприятий, а также использования средств индивидуальной защиты.
К организационным мероприятиям
относятся: выбор рациональных режимов работы оборудования: ограничение места и
времени нахождения персонала в зоне воздействия ЭМИ РЧ (защита расстоянием и
временем) и т.п.
Инженерно-технические мероприятия
включают: рациональное размещение оборудования; использование средств,
ограничивающих поступление электромагнитной энергии на рабочие места персонала;
обозначение и ограждение зон с повышенным уровнем ЭМИ РЧ.
Способ защиты определяется с учетом
рабочего диапазона частот, характера выполняемых работ, необходимой
эффективности защиты.
Испытание установок с излучением на
антенну при использовании штатных мощных передатчиков должно проводиться на
специальных полигонах. В период работы установок с излучением на антенну
необходимо предусматривать звуковую и световую сигнализацию.
Экранирование источников ЭМИ РЧ или
рабочих мест осуществляется с помощью отражающих или поглощающих экранов.
Отражающие экраны выполняются из металлических листов, сетки, ткани с
микропроводом и др.
В поглощающих экранах используется
специальные материалы, обеспечивающие поглощение излучения соответствующей
длины волны, в зависимости от излучаемой мощности и взаимного расположения
экрана источника и рабочих мест.
Средства индивидуальной зашиты,
следует использовать в тех случаях, когда применение других способов
предотвращения воздействия ЭМИ невозможно. В качестве СИЗ применяют халат,
комбинезон, капюшон, защитные очки. В качестве материала для халата,
комбинезона, капюшона используется специальная радиотехническая ткань, в
структуре которой тонкие металлические нити образуют сетку. В качестве защиты
органов зрения применяют: сетчатые очки, имеющие конструкцию полумасок из
медной или латунной сетки; очки OB3-S со специальным стеклом с токопроводящим
слоем диоксида олова.
Служебные помещения следует
размещать преимущественно в зоне "радиотени" с ориентацией окон и
дверей в сторону, противоположную от источников ЭМИ РЧ.
4.1.4 Меры защиты от
электромагнитных полей
В целях защиты экипажа и пассажиров
от воздействия электромагнитных полей (ЭМП), создаваемых радиочастотными
средствами связи (диапазон СЧ, ВЧ, УВЧ) и радиолокацией (диапазон СВЧ), должны
соблюдаться требования санитарных правил и норм.
Интенсивность ЭМП на рабочих местах
персонала, обслуживающего установки, генерирующие электромагнитную энергию, не
должна превышать предельно допустимых уровней:
по электрической составляющей
кГц- 3 МГц50 В/м
-З0 МГп20 В/м
- 50 МГц10 В/м
-300 МГц 5 В/м
по магнитной составляющей
кГц-1,5 МГц 5 А/м
МГц-50 МГц0,3 А/м
Плотность потока энергии ЭМП в
диапазоне частот 300 МГц - 300 ГГц (СВЧ) следует устанавливать исходя из
допустимого значения энергетической нагрузки на организм человека и времени
пребывания в зоне облучения. Вовсех случаях она не должна превышать 10 Вт/м
(1000 мкВт/см
), а при
наличии рентгеновского излучения или высокой температуры (выше 20°С) - 1 Вт/м
(100мкВт/см2).
Предельно допустимую плотность
энергии ЭМП вычисляют по формуле UU3=W/T, где ППЭ - предельно допустимая
плотность потока энергии, Вт/м
(мкВт/см
); W -
нормированное значение допустимой энергетической нагрузки на организм человека,
равное:
Вт-ч/м
(200 мкВт-ч/см
) - для всех
случаев облучения, исключая облучение от вращающихся и сканирующих антенн;
Вт-ч/м
(2000 мкВт-ч/см
) - в случае
облучения от вращающихся и сканирующих антенн; Т- время пребывания в зоне
облучения, ч.
Доза рентгеновского облучения
персонала не должна превышать действующих гигиенических норм.
На судах должны быть предусмотрены
следующие меры защиты от воздействия электромагнитных полей радиочастот:
радиопередатчики и генераторные
устройства СВЧ должны иметь эффективную экранировку высокочастотных блоков и
размещаться в специально предназначенных помещениях;
фидерные тракты СЧ передатчиков,
проходящие через обслуживаемые помещения, должны быть экранированы
радиочастотной шахтой;
в случае размещения открытого фидера
в необслуживаемом персоналом помещении (аппаратной) следует экранировать
переборки смежного обслуживаемого помещения;
на дверях аппаратной, где размещаются
передатчики и проходят неэкранированные фидерные тракты, следует
предусматривать световые предупреждающие табло, автоматически включающиеся при
работе передатчиков.
Наиболее эффективной мерой защиты
радиооператоров от воздействия ВЧ электромагнитных полей является использование
дистанционного управления радиопередатчиками. При отсутствии дистанционного
управления следует рационально размещать передатчики и элементы фидерных линий
в специально предназначенных помещениях.
При размещении постоянных рабочих
мест на открытых палубах следует предварительно произвести расчет и
прогнозирование интенсивности ЭМП на открытых участках палубы. При
необходимости следует предусматривать организационные защитные мероприятия.
Участки палубы, опасные для пребывания людей при работе РЛС или
радиопередатчиков, должны быть обозначены предупреждающими надписями или
световыми табло. Включение предупредительной световой сигнализации должно
производиться перед началом работы систем, излучающих электромагнитную энергию.
Измерения напряженности и плотности
потока энергии ЭМП должны производиться после постройки либо модернизации
судов.
ЗАЩИТА ОТ ЭНЕРГЕТИЧЕСКИХ ВОЗДЕЙСТВИЙ
При решении задач защиты выделяют
источник, приемник энергии и защитное устройство, которое уменьшает до допустимых
уровней поток энергии к приемнику [рис 4.1].
В общем случае защитное устройство
(ЗУ) обладает способностями: отражать, поглощать, быть прозрачным по отношению
к потоку энергии. Пусть из общего потока энергии W, поступающего к ЗУ (рис.4.
2), часть Wа поглощается, часть W отражается и часть W- проходит сквозь ЗУ.
Тогда ЗУ можно охарактеризовать следующими энергетическими коэффициентами:
коэффициентом поглощения а=Wа/W, коэффициентом отражения р= W/W коэффициентом
передачи τ=
W/W. Очевидно,
что выполняется равенство р + р = 1 + τ = 1. Сумма τ+ τ=1-р = v (где
v = W/W~) характеризует неотраженный поток энергии WM прошедший в ЗУ. Если а =
1, то ЗУ поглощает всю энергию, поступающую от источника, при р = 1 ЗУ обладает
100 %-ной отражающей способностью, а равенство τ = 1 означает
абсолютную прозрачность ЗУ: энергия проходит через устройство без потерь.
В соответствии с изложенным можно
выделить следующие принципы защиты:
Рисунок 4.1 - Энергетический баланс
защитного устройства
). Принцип, при котором р->1;
защита осуществляется за счет отражательной способности ЗУ;
). Принцип, при котором а->1;
защита осуществляется за счет поглощательной способности ЗУ;
). Принцип, при котором τ->1;
защита осуществляется с учетом свойств прозрачности ЗУ:
η = Ws/ωε =
εs/2πε
Рисунок 4.2 - Методы изоляции при
расположении источника и приемника с разных сторон от ЗУ: а - энергия
поглашается; б - энергия отражается
На практике принципы обычно
комбинируют, получая различные методы защиты. Наибольшее распространение
получили методы защиты изоляцией и поглощением.
Методы изоляции используют тогда,
когда источник и приемник энергии, являющийся одновременно объектом защиты,
располагаются с разных сторон от ЗУ. В основе этих методов лежит уменьшение прозрачности
среды между источником и приемником, т. е. выполнение условия τ→0.
При этом можно выделить два основных метода изоляции: метод, при котором
уменьшение прозрачности среды достигается за счет поглощения энергии ЗУ [т. е.
условие а→1 обеспечивается условием (рис. 4.2 а )], и метод, при котором
уменьшение прозрачности среды достигается за счет высокой отражательной
способности ЗУ [т. е. условие τ →0 обеспечивается условием р→1
(рис. 4.2 б)].
В основе методов поглощения лежит
принцип увеличения потока энергии, прошедшего в ЗУ, т. е. достижение условия
v-И. Принципиально можно различать как бы два вида поглощения энергии ЗУ:
поглощение энергии самим ЗУ за счет ее отбора от источника в той или иной
форме, в том числе в виде необратимых потерь характеризуется коэффициентом а,
(рис.4.3 а), и поглощение энергии в связи с большой прозрачностью ЗУ
(характеризуется коэффициентом т, (рис 4.3 6). Так как при v→l
коэффициент р→0, то методы поглощения используют для уменьшения
отраженного потока энергии; при этом источник и приемник энергии обычно
находятся с одной стороны ЗУ.
При рассмотрении колебаний наряду с
коэффициентом, а часто используют коэффициент потерь η который
характеризует количество энергии, рассеянной ЗУ:
η = Ws/ωε =
εs/2πε
Рисунок 4.3 - Методы поглощения при
расположении источника и приемника с одной стороны от ЗУ: а - энергия
отбирается; б - энергия пропускается
где Ws и εs - средние за
период колебаний Т соответственно мощность потерь и рассеянная за то же время
энергия; ω- круговая
частота, ω
= 2π/Τ, ε-
энергия, запасенная системой.
В большинстве случаев качественная
оценка степени реализации целей защиты может осуществляться двумя способами:
) определяют коэффициент защиты Кw-
виде отношения:
кw = поток энергии в данной точке
при отсутствии ЗУ поток энергии в данной точке при наличии ЗУ
) Определяют коэффициент защиты в
виде отношения = поток энергии на входе в ЗУ. поток энергии на выходе из ЗУ
Эффективность защиты (дБ)
Е = 101gkw
5. Экономическая эффективность РНС
на морском флоте
Высокая точность навигационной
информации РНС, не доступная обычно для других технических средств
судовождения, быстрое или непрерывное определение навигационных параметров, а
также независимость работы от состояния видимости и метеоусловий способствовали
широкому применению судовых РНП.
При выборе тех или иных РНП для
установки на судне необходимо учитывать не только увеличение безопасности
плавания и возможность облегчить труд судоводителя при их использовании в самых
сложных условиях, но и экономическую эффективность приборов в процессе
эксплуатации.
Применение РНС обеспечивает
значительный экономический эффект в результате уменьшения навигационной
аварийности флота и сокращения потерь ходового времени вследствие плохой видимости.
Однако оснащение флота РНП требует крупных капиталовложений и затрат по
эксплуатации. Поэтому при разработке и внедрении на флоте РНП наряду с
вопросами обеспечения технического их совершенства и соответствия требованиям
судовождения все большее внимание должно уделяться обеспечению экономической
эффективности и ее систематическому повышению.
Несмотря на высокую стоимость
судовых РНП, в отдельных случаях достигающую десятков тысяч долларов, и
многомиллионные затраты на оборудование наземных и спутниковых станций, их
использование окупает затраченные средства за более или менее короткие сроки.
Например, установка спутникового приемоиндикатора стоимостью несколько тысяч
долларов на судне большого водоизмещения позволяет за один рейс средней
продолжительности сократить расходы топлива на сумму, равную затратам на
приемоиндикатор. С другой стороны, пренебрежение информацией РНП или неумелое
ее использование приводило в ряде случаев к авариям с многомиллионным ущербом,
как для судовладельцев, так и для окружающей среды.
Краткий обзор развития
радионавигационных систем. История развития теории и техники радионавигационных
приборов включает ряд узловых моментов-дат, связанных с работами, как отдельных
ученых, так и крупных творческих объединений в разных странах мира.
Генрих Герц развил теорию Максвелла
об электромагнитных волнах и в 1887 г. практически доказал возможность их
распространения. А.С. Попов в 1895 г. осуществил первую передачу- прием
радиосигналов, а в 1897 г. указал на возможность использования радио в
кораблевождении путем приема от маяка, оборудованного источником
электромагнитных волн. Он же обнаружил эффект экранирования (а фактически -
отражения) радиоволн предметом, находящимся на пути их распространения.
Русский ученый Н.Д. Папалекси в 1903
г. произвел опыт по определению направления на передающую радиостанцию с
помощью рамочной антенны, а в 1912 г. Н.Н. Циклинский сконструировал первый
радиопеленгатор. К концу 1916 г. радиопеленгаторы были установлены на 70
кораблях русского флота и использовались для обнаружения кораблей противника.
Первый радиомаяк установлен в США в 1921 г. При участии И.Г. Фреймана и А.И.
Берга разработаны в 1920-1924 гг. первые советские серийные радиопеленгаторы. В
период 1932-1934 гг. начато оборудование побережья серийными ненаправленными
радиомаяками. До Великой Отечественной войны было выпущено несколько типов
судовых слуховых радиопеленгаторов, а в послевоенные годы появились
автоматические и визуальные радиопеленгаторы. В настоящее время на судах
Минморфлота применяют в основном слуховые радиопеленгаторы «Рыбка» и визуальные
«Румб». В Англии во время второй мировой войны введена в действие система
«Консол»- радиомаяк с вращающейся диаграммой направленности. Эти радиомаяки и
аналогичные им отечественные типа ВРМ-5 широко использовались с 50-х годов на
морском флоте из-за возможности приема их сигналов с помощью обычного судового
радиоприемника.
Первые работы по радионавигационным
системам относятся к 30-м годам.
В 1930-1932 гг. советские ученые
Л.И. Мандельштам и К.Д. Папалекси предложили способ определения расстояния
между двумя радиостанциями, основанный на измерении фазовых соотношений
радиоволн, и в 1933-1934 гг. ЕЯ. Щеголевым и С.Е. Хайкиным созданы первые
фазовые РНС - радиодальномер, фазовый зонд, радиолаг. В 1937 г. в
Великобритании предложена для разработки импульсная гиперболическая система
«Джи», которая использовалась на самолетах в период второй мировой войны. В США
в 1942 г. установлены две цепочки из четырех станций импульсной системы
«Лоран-А», В 1944 г. во время высадки войск союзников в Нормандии
использовалась фазовая гиперболическая система «Декка». С 1947 г. эта система
применяется в судовождении при плавании вблизи берегов и в узкостях. Для
использования РНС «Декка» на судах Минморфлота применяют приемоиндикаторы типа
«Пирс-1М» и «Дельфин». В СССР в 1947 г. была введена в эксплуатацию фазовая РНС
«Координатор», а в 1950-1960 гг. разработана фазовая система РСВТ-1 с
приемоиндикаторами КПФ-1 и КПФ-2, а с 1958 г. введена в эксплуатацию импульсная
разностно-дистанционная система дальней навигации РСДН-1 с приемоиндикатором
КПИ-ЗМ.
В 1958 г. в США прошла испытание
импульс но-фазовая система «Лоран-С» при приеме сигналов на судах и самолетах.
С 1962 г. эта более точная система, чем «Лоран-А», обеспечивает мореплавание во
многих районах северного полушария. В 1966 г. в США установлены четыре станции
фазовой РНС «Омега», а к 1976 г. семь станций из запроектированных восьми
находились в эксплуатации. Эта система обеспечивает определение места днем на
88% поверхности Земли, ночью - на 94%.
Заключение
В связи с тем, что современное
радиооборудование судов представляет собой целый комплекс приборов, важное
значение будет иметь их электромагнитная совместимость.
В моей дипломной работе была
рассмотрена электромагнитная совместимость двух судовых радиосистем:
радиолокационная станция "Енисей-Р" и спутниковая радионавигационная
система "Навстар".
Поскольку РЛС излучает сигнал
относительно большой мощности, с широким спектром частоты несущей, то можно
сделать вывод, о том, что какая-то часть энергии излучения сигнала РЛС будет
попадать в антенну "Навстар" и создавать помехи в ее работе.
Благодаря широкому спектру, сигнал РЛС будет иметь большое число гармоник
кратных несущей, при этом ослабление на этих гармониках не будет достаточно
большим (имеются в виду высшие гармоники). Проведя спектральный анализ,
разложение сигнала, было доказано, что спектральная плотность (в диапазоне
частот работы системы "Навстар") на порядки выше чувствительности
антенны "Навстар", которая равна - 90-100 ДБ.
При этом было выяснено, что важное
значение имеет диаграмма направленности антенны РЛС, ее вид и взаимное
расположение антенн на судне.
Поэтому можно сделать вывод, что
помех, создаваемых излучением сигнала РЛС на ПИ СНС "Навстар", можно
избежать, выбрав оптимальное размещение антенн на судне, сообразуясь в каждом
конкретном случае с тактико-техническими характеристиками систем.
Обеспечение безопасности
мореплавания является одной из важных составляющих общей системы безопасности
страны. Непонимание данного факта чревато необратимыми негативными
последствиями для страны как в экономической, так и в политической сферах.
Список использованных источников
1. Баскаков
С.И. Радиотехнические цепи и сигналы: Учебник. Высшая школа. 1983. - 536 с.
2. Гоноровский
И.С. Радиотехнические цепи и сигналы: учебник для вузов.- 4-е изд., перераб. и
доп. М.: Радиосвязь, 1986. - 512 с.
. Судовые
радионавигационные приборы: Учебник для морех. училищ В.В. Коновалов, Л.И.
Кузнецова, Н.П. Мельников, О.Б. Причкин. - 5-е изд., перераб. и доп. - М.:
Транспорт, 1989 - 223 с.
. Судовая
радиоэлектроника и радионавигационные приборы: Учебник для высших инженерных
морских училищ. A.M. Байрашевский, А.В. Жерлонов, А.А. Ильин, Н.Г. Ничипоренко,
В.Б. Сапегин. - М: Транспорт, 1998.-271 с.
. Безопасность
жизнедеятельности. Изд 3.2001: СВ. Белов, А.В. Ильницкая, А.Ф. Козьялов, Л.Л.
Морозова, Г.П. Павлихин, и.В. Переездчиков, В.П. Сивков, А.Д. Чебыкин, Д.М.
Якубович.
. Санитарные
правила для морских судов СССР. - М.: В/О "Мортехинформреклама",
1984. - 188 с.
. Абашкина
Л.И. Электромагнитные излучения радиочастотного диапазона: Учебное пособие. -
Владивосток: ДВГМА, 1999. - 37 с.