Водоотведение агрогородка с заводом по производству кваса

  • Вид работы:
    Дипломная (ВКР)
  • Предмет:
    Строительство
  • Язык:
    Русский
    ,
    Формат файла:
    MS Word
    370,75 Кб
  • Опубликовано:
    2012-09-28
Вы можете узнать стоимость помощи в написании студенческой работы.
Помощь в написании работы, которую точно примут!

Водоотведение агрогородка с заводом по производству кваса

УЧРЕЖДЕНИЕ ОБРАЗОВАНИЯ

«БЕЛОРУССКИЙ ГОСУДАРСТВЕННЫЙ УНИВЕРСИТЕТ ТРАНСПОРТА»

КАФЕДРА

«ЭКОЛОГИЯ И РАЦИОНАЛЬНОЕ ИСПОЛЬЗОВАНИЕ ВОДНЫХ РЕСУРСОВ»


ПОЯСНИТЕЛЬНАЯ ЗАПИСКА

К дипломному ПРОЕКТУ

На тему «ВОДООТВЕДЕНИЕ АГРОГОРОДКА С ЗАВОДОМ ПО ПРОИЗВОДСТВУ КВАСА»


Выполнил студент

Ковалёв Д.А.

Главный руководитель

к.т.н., доцент Вострова Р.Н.

Основной руководитель

к.х.н., доцент Децук В.С.

Консультанты:

ст. преподаватель Белоусова Г.Н.

к.т.н., доцент Власюк Т.А.

ассистент Грузинова В.Л.

Допускается к защите

Зав. кафедрой к.т.н.,

доцент Вострова Р.Н.

Содержание

Введение

Климатические условия и характеристика проектируемого агрогородка

Аналитический обзор и патентный поиск по современным методам очистки коммунально-бытовых сточных вод

.1 Методы очистки коммунально-бытовых сточных вод

.2 Варианты компоновки очистных сооружений

Научно-исследовательская часть

.1 Водоснабжение агрогородка

.1.1 Определение расчётных расходов водопотребления

.2 Водоотведение агрогородка с предприятием

.2.1 Определение расчётных расходов сточных вод

.2.2 Качественный состав смеси производственно-бытовых сточных вод

.2.3 Подбор оборудования для очистки смеси производственно-бытовых сточных вод

.2.4 Расчёт решёток

.2.5 Расчёт горизонтальных песколовок с круговым движением воды

.2.6 Расчёт бункера для песка

.2.7 Расчёт первичных отстойников

.2.8 Расчёт аэротенков-смесителей

.2.9 Расчёт вторичных отстойников

.2.10 Расчёт установки для обеззараживания воды (УФ)

.2.11 Расчёт биологических прудов

.2.12 Выбор сооружений по обработке осадка

Проект производства работ по строительству аэротенка-смесителя

.1 Определение объёмов работ при разработке котлована

.2 Выбор одноковшового экскаватора по техническим параметрам

.3 Подбор транспортных средств

.4 Выбор монтажного крана по техническим характеристикам

.5 Выбор машин для планировки и обратной засыпки пазух котлована

.6 Составление календарного плана производства работ

.7 Объектный стройгенплан

.8 Техника безопасности при проведении работ

.9 Охрана окружающей среды

Автоматизация технологического процесса

Разработка тендерного предложения на приобретение фильтр-прессов для обезвоживания осадков

.1 Общие положения

.2 Предложения фирм-оферентов на поставку аэраторов

.2.1 Оферта компании ООО «Аэрокор»

.2.2 Оферта компании ЗАО НПП «Биотехпрогресс»

.2.3 Оферта компании «Экотон»

.2.4 Оферта компании НПФ «Бифар»

Охрана окружающей среды

.1 Биологические пруды

.2 Расчёт биологических прудов

.3 Обоснование использования имеющихся естественных водоёмов под биопруды

.4 Водный баланс водоёма № 1

Заключение

Список литературы

Введение

Проблема села и сельскохозяйственного производства - одна из главных в социально-экономическом развитии общества. Ее решение архи важно для укрепления продовольственной безопасности страны. Государственная программа возрождения и развития села на 2005 - 2010 годы нацелена на улучшение социальной и производственной сфер белорусской деревни, обеспечение эффективных условий ведения сельхозпроизводства, повышения уровня доходов населения. Необходимо создание основ для повышения престижности проживания в сельской местности и улучшения демографической ситуации.

Сточная вода - использованная на бытовые или производственные нужды вода, приобревшая механические и химические загрязнения, изменившая свои свойства и подлежащая удалению с территории населенного пункта или промышленного предприятия.

По своему происхождению и в зависимости от химического состава сточные воды бывают трех видов:

1)      бытовые;

2)      производственные;

)        атмосферные.

Городские сточные воды - это смесь всех трех видов вод при общесплавной канализации или смесь бытовых и производственных при раздельной канализации.

Для поддержания санитарного благополучия водоёмов, образующиеся в населённом пункте сточные воды перед спуском в водоёмом необходимо очищать на специальных сооружениях.

Методы, применяемые для очистки сточных вод, могут быть разделены на три группы: механические, физико-химические и биологические. Для ликвидации бактериального загрязнения сточных вод применяют их обеззараживание. При повышенных требованиях к степени очистки биологическая вода подвергается доочистке. Образующийся при очистке сточных вод осадок также подвергается обработке.

1. Климатические условия и характеристика проектируемого агрогородка

Агрогородок расположен на юго-востоке Республики Беларусь в зоне умеренно-континенального климата к северу от города Гомеля.

Среднегодовая температура воздуха составляет 6,1 0С. По месяцам: январь - минус 6,9; февраль - минус 6,3; март - минус 1,8; апрель - 6,3; май - 13,7; июнь - 16,9; июль - 18,6; август - 17,4; сентябрь - 12,5; октябрь - 6,4; ноябрь - 0,6; декабрь - минус 4,3. Абсолютная минимальная температура минус 35 °С. Температура наиболее холодных суток обеспеченностью 0,98 равняется минус 30 °С, а обеспеченностью 0,92 равняется минус 27 °С. Температура наиболее холодной пятидневки обеспеченностью 0,98 равняется минус 26 °С, а обеспеченностью 0,92 равняется минус 24 °С.

Атмосферные осадки в течение года выпадают неравномерно. В среднем за год выпадает 721 мм осадков. Относительная влажность воздуха высока: в летний период 84%, а зимой 54%. Максимальная скорость ветра в январе составляет 5,5 м/с. Снежный покров образуется в первой декаде ноября, его средняя толщина за зиму равняется 18 см, максимальная 25 см. Длительность залегания снега колеблется от 139 до 153 дней в году. Малая толщина снежного покрова и его неустойчивость обуславливает большую глубину промерзания грунтов в среднем 170 см, что осложняет технологию строительства в зимнее время, вызывает деформацию оснований за счет криогенного пучения грунтов и, в конечном счете, деформацию сооружений.

Рельеф Гомеля и его окрестностей определяется особенностями обширной равнины. Здесь собраны все присущие ей морфологические элементы: холмисто-увалистая и низменная заболоченная равнина.

Агрогородок включает в себя 151 коттедж на две семьи, школу, детский сад, спортивную площадку и магазин с кафе. Население агрогородка - 1200 человек.

Основная масса населения агрогородка живёт натуральным хозяйством, работает на полях вблизи населённого пункта. Поэтому площадь территории, на которой располагаются коттеджи, позволяет устраивать каждой из семей собственные огороды возле дома.

Также на территории агрогородка имеется завод по производству кваса, на котором также работает некоторая часть населения. Завод находится в восточной части агрогородка. Там же находятся гаражи и склады для произведённой продукции. На юге, западе и севере агрогородка находятся поля и пашни.

2. Аналитический обзор и патентный поиск по современным методам очистки комунально-бытовых сточных вод

2.1 Методы очистки комунально-бытовых сточных вод

Очистка сточных вод производится различными методами в зависимости от состава и концентрации загрязнений и их физико-химических свойств, от количества сточных вод. Бытовые сточные воды в основном могут подвергаться очистке в естественных или искусственных условиях. В естественных условиях очищаются сточные воды бытового происхождения небольших расчетных расходов и при наличии значительных площадей земельных участков не занятых под сельскохозяйственные поля.

Механическая очистка предназначена для задержания нерастворенных в воде примесей: решетки - задерживают крупные загрязнения органического и минерального происхождения; песколовки - выделяют примеси минерального состава, главным образом, песок; отстойники - задерживают плавающие и оседающие вещества.

Биологическая очистка основана на жизнедеятельности микроорганизмов минерализующих органические соединения, находящиеся в стоках в нерастворенном и растворенном виде. Загрязнения являются источником питания микроорганизмов. Сооружения биологической очистки можно разделить на два вида. К первому виду относятся сооружения, в которых процесс биологической очистки протекает в условиях, близких к естественным (поля фильтрации и биологические пруды). В сооружениях второго вида аналогичная очистка осуществляется в искусственно созданных условиях - в аэротенках и биофильтрах.

Физико-химические методы очистки городских сточных вод, с учётом технико-экономических показателей, используется весьма редко. Эти методы, в основном, применяют для очистки производственных сточных вод. К методам физико-химической очистки сточных вод относятся: реагентная очистка, сорбция, эвапорация, дегазация, ионный обмен, озонирование, электрофлотация, хлорирование и др.

Глубокая очистка может потребоваться, если в сточной воде после полной биологической очистки перед сбросом в водоём необходимо снизить концентрацию взвешенных веществ, величину показателей БПК, ХПК и др. При глубокой очистки сточных вод от взвешенных веществ используют фильтры различных конструкций. Для глубокой очистки от растворённых органических веществ применяют сорбционные, биосорбционные, озонаторные и другие установки.

Обеззараживание (дезинфекция) является заключительным этапом очистки сточных вод перед сбросом в водоём. Цель обеззараживания - уничтожение патогенных микроорганизмов, содержащихся в сточной воде. В настоящее время наиболее широко применяют ультрафиолетовое облучение, озонирование, гипохлорит натрия.

Решетки предназначены для задержания крупных загрязнений в сточных водах. Их устанавливают на пути движения жидкости. В большинстве конструкций решётки выполняют из расположенных параллельно друг другу стальных стержней различного сечения, закреплённых в раме для обеспечения их жёсткости. Загрязнения, задерживаемые на стержнях при процеживании сточной воды, снимают механическими граблями, которые могут быть расположены перед или после стержней. Прозоры между стержнями b = 16-19 мм. Решетки подразделяют на неподвижные и подвижные. Наиболее широкое распространение получили неподвижные. Для удобства съема загрязнений решетки устанавливают под углом к горизонту α = 600÷700. Если количество улавливаемых загрязнений составляет 0,1 м3 в 1 сутки и более, то очистка решеток должна быть механизирована. В прозорах решетки движутся зубцы граблей, укрепляемых на подвижной цепи. Цепь приводится в движение двигателем через привод. Отбросы, снятые со стержней решетки и поднятые граблями на подвижную ленту, направляются в дробилку для измельчения.

Песколовки предназначены для задержания минеральных примесей, содержащихся в сточных водах. В сточных водах содержится значительное количество нерастворенных минеральных примесей (песка, шлака, боя стекла и др.). При совместном выделении минеральных и органических примесей в отстойниках затрудняется удаление осадка и уменьшается его текучесть. При этом могут происходить разделение осадка на тяжелую (песок с большим удельным весом) и легкую (органическую с небольшим удельным весом) части и накопление песка в отстойниках. Для удаления такого осадка требуются усиленные скребки. Осадок, содержащий песок, плохо транспортируется по трубопроводам, особенно самотечным. Песок накапливается в метантенках, выводя из работы полезные объемы, предназначенные для сбраживания органических осадков. Поэтому в составе очистных сооружений за решетками проектируются специальные сооружения, называемые песколовками. Они предназначены для выделения из сточных вод нерастворенных минеральных примесей (песка, шлака, боя стекла и др.) Выделение песка в них происходит под действием силы тяжести.

Число песколовок или отделений должно быть не менее двух. Все они должны быть рабочими. Если для удаления осадка применяются скребковые механизмы, то желательно предусматривать резервную песколовку или отделение.

При объеме улавливаемого осадка до 0,1 м3/сут допускается удалять осадок вручную. При большом объеме осадка выгрузка его должна механизироваться. В целях исключения загнивания осадка выгрузку его следует производить не реже 1 раза в 2 суток. Обычно выгрузку осадка производят 1 раз в смену.

Горизонтальные и аэрируемые песколовки используют при расходах более 10 тысяч м3/сут. Разновидностью горизонтальных песколовок являются горизонтальные с круговым движением воды. Их рекомендуется применять при не больших расходах до 70 тысяч м3/сут. Тангенциальные песколовки имеют круглую форму в плане и рекомендуются для применения при расходах до 50 тысяч м3/сут. Вертикальные песколовки велики по размеру и работают не эффективно.

После песколовок, в соответствии с патентом [1], в горизонтальных песколовках верхние края пластин колосниковой решётки отогнуты вниз с переменным углом наклона, что повышает надёжность её работы.

Отстойники применяются для улавливания из сточных вод нерастворенных загрязнений. Бывают отстойники периодического (контактные) и непрерывного (проточные) действия. Чаще используют отстойники непрерывного действия. По направлению движения жидкости в сооружении отстойники подразделяют на два основных типа: горизонтальные и вертикальные. Для очистки сточных вод широко используют радиальные отстойники, которые являются разновидностью горизонтальных. В горизонтальных отстойниках жидкость движется почти горизонтально - вдоль отстойника, в вертикальных она движется снизу вверх, а в радиальных - от центра к периферии.

Большое распространение получили тонкослойные отстойники. Особенность их заключается в том, что отстойная зона разделяется полочными секциями и трубчатыми элементами на неглубокие слои, где обеспечивается ламинарное движение осветленной воды.

В зависимости от назначения в технологической схеме очистных сооружений отстойники подразделяются на первичные и вторичные. Первичные отстойники служат для предварительного осветления сточных вод, поступающих на биологическую или физико-химическую очистку, а вторичные - для осветления сточных вод, прошедших биологическую или физико-химическую очистку.

Вторичные отстойники располагаются в технологической схеме после сооружений биологической очистки в искусственно созданных условиях (аэротенки, биофильтры, циркуляционные окислительные каналы, биотенки и др.) и служат для выделения активного ила или отмершей биоплёнки из очищенной сточной воды.

Эффективность осветления во вторичных отстойниках определяет общий эффект очистки воды и эффективность работы всего комплекса очистных сооружений биологической очистки.

В тонкослойных отстойниках с целью упрощения конструкции и расширения технологических возможностей, часть трубчатых элементов выполнена закрытыми сверху и снизу, для придания плавучести блоку.

Способом фильтрования задерживают нерастворенные примеси, не осевшие при отстаивании. Для этой цели используют песчаные, диатомитовые и сетчатые фильтры с фильтрующим слоем. Песчаные фильтры применяют при очистке производствнных сточных вод в тех случаях, когда отстаивание не дает нужного эффекта. Иногда используют двухслойные фильтры: в нижнем слое загружается песок, в верхнем - антранцитовая крошка. На предприятиях бумажной промышленности для улавливания волокон применяют сетчатые и вакуумные фильтры

Фильтр, с целью повышения степени очистки, снабжён на нижней сетки камеры коалисцентным стаканом, верхняя кромка которого выше верхней сетки камеры.

Сорбционные фильтры применяются для возможно более полной очистки сточных вод от органических соединений, масел, нефтепродуктов (в том числе растворенных). Чаще всего при проектировании принимают сорбционную очистку в напорных адсорберах с неподвижным слоем загрузки, в качестве которой используют активированный уголь со средним диаметром частиц dз = 0,1 мм. По своей конструкции сорбционные фильтры абсолютно аналогичны конструкции обычных напорных фильтров за исключением того, что труба для отвода промывных вод служит для откачки и загрузки активированного угля перед и после регенерации.

Наиболее часто применяют последовательную работу фильтров со скоростями фильтрации 1...6 м/ч; размеры частиц сорбента 1...5 мм (чаще 3...5 мм).

Центрифуги и гидроциклоны используют для осветления производственных сточных вод и сгущения осадка. Гидроциклон представляет собой металлический сосуд конической формы. Под влиянием центробежной силы при вращательном движении частицы взвешенных веществ скапливаются у стенок и сползают вниз. Гидроциклоны бывают двух видов: напорные и безнапорные.

Аэротенки представляют собой сооружения биологической очистки сточных вод, окисление органических загрязнений в которых происходит за счёт жизнедеятельности аэробных микроорганизмов, образующих хлопьевидное скопление - активный ил. Часть органического вещества в аэротенке окисляется, а другая обеспечивает прирост бактериальной массы активного ила. Окислительный процесс происходит неравномерно: в начале аэротенка - быстрее, а по мере приближения к концу - медленнее.

В зависимости от метода аэрации, компоновки со вторичными отстойниками, способа ввода сточных вод и активного ила различают аэротенки-смесители, аэротенки-вытеснители, аэротенки-отстойники, аэроакселаторы, контактно-стабилизационные аэротенки, аэротенки-осветлители, окситенки, аэроокислители, биотенки.

Аэротенки применяют для полной и неполной биологической очистки сточных вод. Аэротенки представляют собой резервуары, в которых очищаемая сточная вода и активный ил насыщаются воздухом и перемешиваются.

Сточные воды поступают в аэротенки, как правило, после сооружений механической очистки. Концентрация взвешенных веществ в них не должна превышать 150 мг/дм3, а допускаемая БПКполн зависит от типа аэротенка. При очистке смеси производственных и бытовых сточных вод должны соблюдаться требования по активной реакции среды, температуре, солевому составу, наличию вредных веществ, масел, содержанию биогенных элементов и т. д. Для обеспечения нормального хода процесса биологического окисления в аэротенк необходимо непрерывно подавать воздух, что достигается с помощью пневматической, механической или пневмомеханической систем аэрации.

Аэротенки могут быть одноступенчатыми и двухступенчатыми, при этом в том и другом случае их применяют как с регенерацией, так и без нее. Одноступенчатые аэротенки без регенерации применяют при БПКполн сточной воды не более 150 мг/дм3, с регенерацией - более 150 мг/ дм3 и при наличии вредных производственных примесей. Двухступенчатые аэротенки применяют при очистке высококонцентрированных сточных вод.

Универсальным методом глубокого удаления азота во всех трех его формах (азот аммонийный, нитриты и нитраты) является биологическая нитриденитрификация. сточный вода смеситель фильтр

В процессе нитрификации происходит окисление аммония кислородом до нитритов и нитратов. Нитрификация может происходить как в присутствии органических веществ, так и в их отсутствии. Ингибируют или сильно тормозят нитрификацию тяжелые металлы и свободный азот, присутствующие в сточной воде. Оптимальными условиями для нитрифицирующих бактерий являются: значение рН = 8,4, температура 30°С. Нитрификация наиболее эффективно протекает в аэротенках-смесителях при соблюдении определенного возраста активного ила, который составляет от 5 до 70 и более суток.

В ходе денитрификации протекает восстановление нитритов и нитратов до свободного азота, который выделяется в атмосферу. Этот процесс может осуществляться только при наличии в воде определенного количества органического субстрата, окисляемого сапрофитами до СО2 и Н2О за счет кислорода соединений азота. Наиболее эффективно процесс денитрификации протекает при рН = 7÷7,5.

Органическим субстратом могут являться такие соединения, как углеводы, спирты, органические кислоты, продукты распада белков, избыточный активный ил и т.д. Для этого можно использовать исходные или механически очищенные городские сточные воды, а также органосодержащие производственные стоки. Необходимое содержание БПК в сточной воде к нитратному азоту ориентировочно равно 4:1.

Схема двухстадийного нитриденитрификатора представлена на рисунке 2.1.

1 - денитрификатор; 2 - нитрификатор; 3 - вторичный отстойник; 4 - распределительная камера; 5 - струйный аэратор; 6 - газоотделитель; 7 - рециркулирующий активный ил; 8 - сточная вода из метантенка; 9 - подача сточной воды; 10 - циркулирующий ил из денитрификатора; 11 - циркулирующий ил из нитрификатора, 12 - очищенная сточная вода

Рисунок 2.1 - Схема нитриденитрификатора

Исходная сточная вода после механической очистки поступает в денитрификатор 1, туда же подается циркулирующая иловая смесь из нитрификатора 2. В анаэробных условиях денитрификатора азот нитритов и нитратов восстанавливается до газообразного состояния. Затем иловая смесь поступает в нитрификатор, где с помощью струйного аэратора 5 насыщается кислородом воздуха, в результате чего происходит окисление органического азота до нитратов. Разделение иловой смеси осуществляется во вторичном отстойнике 3, осевший ил направляется обратно в денитрификатор.

Полями орошения называются специально подготовленные земельные участки, предназначенные для очистки сточных вод и используемые одновременно для агрокультурных целей. Если поля предназначены только для биологической очистки, без выращивания на них сельскохозяйственных культур, то они носят название полей фильтрации. В почвенно-климатических условиях учитываются: тип грунта, рельеф местности, уровень залегания подземных вод, среднегодовое количество осадков, продолжительность вегетационного периода. Для полей указывается, что уклон рельефа местности не д.б. > 0,02-0,03; уровень подземных вод не должен находиться на глубине, меньшей 1,25 м от поверхности земли; количество осадков < 500 мм в год. Исключается применение полей орошения при t<6оС и на глинах, суглинках, супесях, плотных известняках. Наиболее благоприятно применение в южных и юго-восточных районах.

Биопруд - искусственно созданный или естественный водоем для очистки сточных вод под воздействием природных процессов самоочищения. Они используются для очистки высококонцентрированных сточных вод. Могут использоваться как самостоятельно, так и для доочистки. Их применение зависит от климатических условий, от возможности периодической чистки, от наличия заливных площадей.

Нейтрализация сточной жидкости происходит при ее химическом взаимодействии с веществами, при дающими воде нейтральную реакцию. Производственные сточные жидкости от шахт, химических, машиностроительных, металлургических, нефтеобрабатывающих и других заводов содержат повышенное количество кислот или щелочей.

Спускать эти жидкости в водоемы разрешается при условии снижений кислотных или щелочных загрязнений до допустимых концентраций водородных ионов рH. При нейтральной реакции рH = 7, при кислотной рH ≤ 7, и щелочной рH > 7.

При нейтрализации производственных сточных вод следует учитывать количество взаимно нейтрализующих кислот и щелочей, а также щелочной резерв или водоемов, в которые эти воды сбрасываются.

Нейтрализацию кислых или щелочных вод можно осуществлять следующими способами:

смешиванием кислых и щелочных сточных вод перед спуском их в канализационные сети;

смешиванием сточных вод с реагентом в пропорциях, необходимых для нейтрализации;

фильтрацией сточных жидкостей через нейтрализующие материалы;

использованием активной реакции городских сточных жидкостей или водоемов.

Если нейтрализацию жидкостей производят путем фильтрации, то в качестве фильтрующего материала применяют известняк, мрамор и доломит. Обычно этот способ используют для нейтрализации солянокислых и азотнокислых, а также сернокислых вод при содержании в сточной жидкости не более 5 г/л серной кислоты.

Для перемешивания кислых и щелочных сточных жидкостей строят специальные резервуары - усреднители, в которых происходит взаимная нейтрализация сточных жидкостей. В качестве усреднителей могут быть использованы пруды, рассчитанные не менее чем на суточное пребывание в них сточной жидкости.

Нейтрализацию путем добавления реагента производят тогда, когда смешивание сточных жидкостей и использование активной щелочности водоема не приводят к необходимым результатам, т. е. сточная жидкость остается кислой или щелочной. В этом случае окончательную нейтрализацию осуществляют путем добавление реагента.

Контакт реагента со сточной жидкостью, необходимый для завершения реакции, осуществляется в специальных камерах реакции - нейтрализаторах. Нейтрализатор может быть совмещен с отстойником.

При сорбции загрязняющие сточную жидкость вещества либо поглащаются телами твердых веществ (абсорбция), либо осаждаются на его активно развитой поверхности (адсорбция). В третьем случае (хемосорбция) происходит химическое взаимодействие загрязненного вещества с твердым телом.

Для очистки производственной сточной жидкости чаще всего пользуются адсорбцией. Для этого к очищаемой сточной жидкости добавляют сорбент (твердое тело) в размельченном виде и перемешивают их. Сорбент, насыщенный загрязнениями, отделяют путем отстаивания или фильтрации. В качестве сорбента применяют золу, торф, каолин, коксовую мелочь, активированный уголь и др.

Эвапорацией называют отгонку водяным паром летучих веществ, которые загрязняют сточную жидкость. Эвапорация происходит в периодически действующем аппарате или в непрерывно действующих дистилляционных колонках.

Сточная жидкость, нагретая в теплообменнике, поступает в колонну, через которую навстречу движению сточной жидкости пропускают острый пар. Летучие загрязнения сточной жидкости переходят в пар. Насыщенный загрязнениями пар поступает в поглотительную колонну, где он очищает от загрязнений.

Если сточную жидкость нужно очистить от фенола, то пар освобождают от него пропускаем через нагретый до 100º раствор щелочи.

При флотации происходит процесс, основанный на всплывании дисперсных частиц вместе с пузырьками воздуха. Всплывание происходит за счет создание пены, обволакивающей частички примесей и удаляемой из воды вместе с ними. Для создания пены воду насыщают пузырьками мелкодиспергированного воздуха.

Твердые частицы взаимодействуют с пузырьками воздуха на границе раздела трех фаз: частица-воздух, частица-вода, вода-воздух.

Частицы, содержащиеся в сточной воде, прилипают к поверхности раздела вода-пузырек воздуха и всплывают на поверхность воды.

При кристаллизации производственные сточные воды очищают путем выделения из нее загрязнений в виде кристаллов. Кристаллизация обычно происходит в естественных прудах и водоемах выпариванием, так как процесс возможен при повышенной концентрации загрязнений.

Обеззараживание применяют для окончательного удаления микроорганизмов из воды. Обеззараживание может осуществляться с помощью:

хлорирования,

озонирования,

бактерицидного облучения и т.д.

Хлорирование. Хлорирование воды жидким хлором. При введении хлора в воду образуется хлорноватистая и соляная кислоты (Cl2+H2O=HOCl+HCl), далее происходит диссоциация хлорноватистой кислоты (HOCl=H++OCl-). Количество активного хлора для обеззараживания должно определяться по количеству органических веществ и микроорганизмов, а также и неорганических веществ, способных к окислению, которые могут находиться в воде. Правильное назначение дозы хлора - является очень важным. Недостаточная доза не окажет необходимого бактерицидного действия. Излишняя доза - ухудшает вкусовые качества воды. При введении хлора должны быть обеспечены хорошая смешиваемость с водой и достаточная продолжительность (не менее 30 мин.) его контакта с водой до подачи к потребителю.

Хлор поступает в металлических баллонах в сжиженном состоянии под давлением 600-800 кПа. Из баллонов хлор поступает в хлораторы, в которых осуществляется его дозирование и смешивание с некоторым количеством воды. Получаемая «хлорная вода» поступает в обрабатываемую воду. Хлорирование воды хлорной известью может осуществляться на станциях малой производительности (до 3000 м3/сут). Активный компонент хлорной извести - гипохлорит кальция (Ca(OCl)2). В результате введения в воду хлорной извести получается хлорноватистая кислота HOCl и гипохлоритные ионы OCl-.

Хлорирование воды гипохлоритом натрия (NaClO). Гипохлорид натрия получается электролизом раствора поваренной соли. Электролизная установка состоит из бака для раствора соли, электролизера, бака-накопителя гипохлорида натрия. Под действием тока в электролизере образуется гипохлорит натрия. Насыщенный раствор с гипохлоридом натрия сливают в бак-накопитель, откуда подают в обрабатываемую воду.

Контактные резервуары предназначены для обеспечения расчетной продолжительности контакта очищенных сточных вод с хлором или гипохлоритом натрия, их следует проектировать как первичные отстойники без скребков; число резервуаров принимается не менее 2. Допускается барботаж воды сжатым воздухом при интенсивности 0,5 м32ч.

При обеззараживании сточных вод после биологических прудов допускается выделять отсек для контакта сточных вод с хлором.

Бактерицидное облучение воды. Уничтожение бактерий может быть достигнуто путём обработки воды ультрафиолетовыми лучами. Процесс обеззараживания осуществляется на специальных установках, в которых вода относительно тонким слоем обтекает ртутно-кварцевые или аргонно-ртутные лампы. Стоимость обеззараживания воды не превышает стоимости хлорирования. Способ не требует введение в воду реагентов и не влияет на вкус и цвет воды. Обеззараживание воды ультрафиолетовым облучение - эффективный, экологически чистый, надежный и экономичный способ. Недостаток метода - невозможность использования метода в водах с повышенной мутностью и цветностью.

УФ излучение (излучение с длиной волны от 160 до 380 нанометров) обладает бактерицидным действием. При воздействии ультрафиолетового излучения на микроорганизмы, бактерии, вирусы изменяется их молекула ДНК. При попадании УФ излучения на микробные клетки разрушают белковые коллоиды и ферменты их протоплазмы. Таким образом, болезнетворные микроорганизмы теряют способность к размножению. Достоинством обеззараживания воды с помощью УФ стерилизаторов можно считать отсутствие привнесения в воду химических реагентов, недостатком - возможность обеззараживания только очищенной (прозрачной, неокрашенной, лишенной взвесей, железа, солей жесткости) воды, а также ее нагрев в процессе обработки.

Озонирование. Озон (О3) имеет высокую окислительную способность, отсутствует негативное воздействие озона на человека. Озон обладает более высоким бактерицидным действием, чем хлор. При определенных условиях применение oзонa весьма целесообразно. Озон оказывает универсальное действие, проявляющееся в том, что одновременно с обеззараживанием воды происходит улучшение физико-химических и органолептических показателей воды. Этим обусловлена необходимость повышения дозы озона для дезинфекции воды при наличии в ней органических загрязнений. Озонаторные установки состоят из следующих основных элементов: озонаторов для синтеза озона, оборудования для подготовки и транспортирования воздуха, устройств электропитания, камер контакта озона с обрабатываемой водой, оборудования для утилизации остаточного озона в обрабатываемой газовой смеси. Применяются трубчатые озонаторы.

Выпуск сточной жидкости в водоемы. Сооружения для сбрасывания очищенной сточной жидкости в водоемы называют выпусками. Приемниками очищенной сточной жидкости в большинстве случаев являются реки. Чтобы предохранить реки от загрязнения сточной жидкостью, необходимо создать хорошие условия для более полного смешивания выпускаемой очищенной сточной жидкости со всей массой воды, протекающей в реке, поэтому выпуск сточной жидкости следует устраивать на некотором расстоянии от берега реки.

В зависимости от скорости течения воды в водоеме, наличия притоков, глубины водоема, рельефа дна полное смешивание сточной жидкости с водой водоема может произойти на том или ином расстоянии от их выпуска. Выпуски сточной жидкости в водоем устраивают береговые или русловые. Лучшее смешивание сточной жидкости с водой водоема обеспечивают рассеивающие выпуски, располагаемые в фарватере реки, где скорости течения наибольшие.

2.2 Варианты компоновки очистных сооружений

Выбор состава сооружений по очистке сточных вод представляет собой сложную технико-экономическую задачу и зависят от многих факторов: расхода сточных вод и мощности водоема, расчета необходимой степени очистки, рельефа местности, характера грунтов, энергетических затрат и других.

Расчет необходимой степени очистки показывает, какой эффект задержания загрязняющих веществ необходимо достичь на очистных сооружениях.

На сооружениях механической очистки эффект снижения взвешенных веществ составляет 40-60%, что приводит также к снижению величины БПКполн на 20-40%.

Возможен вариант, что необходимый эффект очистки обеспечивается только сооружениями механической очистки. Такие сооружения могут разрабатываться для поселков городского типа, имеющих водоотводящую систему и расположенных на многоводных реках, при расходе сточных вод не более 10 тысяч м3/сут.

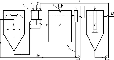
Если при расчете необходимой степени очистки сточных вод концентрация взвешенных веществ должна быть снижена на 40-50%, а величина показателя БПКполн - на 20-30%, то можно ограничиться механической очисткой. Состав сооружений принимается по схеме, приведенной на рисунке 2.2. Расход сточных вод при такой схеме составляет не более 10 тысяч м3/сут.

Сточная вода, поступающая на очистную станцию, проходит через решетки, песколовки, отстойники и обеззараживается при использовании хлора.

Отбросы с решеток направляются в дробилку и в виде пульпы сбрасываются в канал перед или за решеткой. Возможен вариант вывоза отбросов на полигон. Осадок из песколовок перекачивается на песковые площадки. Из отстойников осадок направляется в метантенки с целью окисления органических веществ. Для обезвоживания сброженного осадка используются иловые площадки, дренажная вода с этих площадок перекачивается в канал перед контактным резервуаром.

Рисунок 2.2 - Технологическая схема очистной станции с механической очисткой сточных вод

При больших расходах сточных вод - от 50 тысяч м3/сут до 2-3 млн. м3/сут и более, применяется технологическая схема, приведенная на рисунке 2.3. Механическая очистка сточных вод производится на решетках, в песколовках и отстойниках.

Для интенсификации осаждения взвешенных веществ перед первичными отстойниками могут использоваться преаэраторы, в которые подается определенная часть избыточного активного ила в качестве биофлокулятора. Сырой осадок из первичных отстойников направляется в метантенки.

Биологическая очистка сточных вод по этой схеме осуществляется в аэротенке. Аэротенк представляет собой открытый резервуар, в котором находится смесь активного ила и осветленной сточной воды.

Рисунок 2.3 - Технологическая схема очистной станции с биологической очисткой сточных вод в аэротенках

Для нормальной жизнедеятельности микроорганизмов активного ила в аэротенк должен поступать воздух, который подается воздуходувками, установленными в машинном здании. Смесь очищенной сточной воды и активного ила из аэротенка направляется во вторичный отстойник, где осаждается активный ил и основная его масса возвращается в аэротенк. В системе аэротенк - вторичный отстойник масса активного ила увеличивается за счет его прироста, поэтому часть его (избыточный активный ил) удаляется из вторичного отстойника и подается в илоуплотнитель, при этом объем ила уменьшается в 4-6 раз, а уплотненный избыточный ил перекачивается в метантенк. Очищенная сточная вода обеззараживается (обычно хлорируется) в контактном резервуаре и сбрасывается в водоем.

Сброженный осадок из метантенков направляется для механического обезвоживания на вакуум-фильтры или фильтр-прессы. Обезвоженный осадок может подвергаться термической сушке и использоваться в качестве удобрения.

На рисунке 2.4 приведена технологическая схема биологической очистки сточных вод на биофильтрах. Такие схемы используются для расходов сточных вод порядка 10-20 тысяч м3/сут.

После сооружений механической очистки (решетки, песколовки и первичные отстойники) вода поступает на биофильтры и затем во вторичные отстойники, в которых задерживается биологическая пленка (биопленка), выносимая водой из биофильтров, далее вода направляется в контактный резервуар, дезинфицируется и сбрасывается в водоем.

Проходя через фильтрующую загрузку биофильтра, загрязненная вода оставляет в ней взвешенные и коллоидные органические вещества, не осевшие в первичных отстойниках, которые создают биопленку, густо заселенную микроорганизмами. Микроорганизмы биопленки окисляют органические вещества и получают необходимую для своей жизнедеятельности энергию. Таким образом, из сточной воды удаляются органические вещества, а в теле биофильтра увеличивается масса биологической пленки. Отработанная и омертвевшая пленка смывается протекающей сточной водой и выносится из биофильтра.

Для нормального хода процесса очистки в биофильтрах иногда необходимо осуществлять рециркуляцию осветленной во вторичных отстойниках воды, т.е. подавать перед биофильтрами и смешивать с водой из первичных отстойников. Необходимость рециркуляции определяется расчетом.

Физико-химическая очистка городских сточных вод применяется для очистки расходов - 10-20 тысяч м3/сут. На рисунке 2.5 приведена технологическая схема физико-химической очистки сточных вод.

Вода, прошедшая решетки и песколовки, направляется в смеситель, куда в определенных дозах подаются растворы реагентов - минеральных коагулянтов и органических флокулянтов. При введении в сточную воду минеральных коагулянтов образуются оксигидраты металлов, на которых собираются взвешенные, коллоидные и частично растворенные вещества. Флокулянты укрупняют хлопья оксигидратов и улучшают их структурно-механические свойства. После камер хлопьеобразования осадки отделяются от очищенной воды в горизонтальных отстойниках. Для глубокой очистки от взвешенных веществ используются барабанные сетки и двухслойные фильтры или фильтры с восходящим потоком воды. Обеззараженная хлором вода сбрасывается в водоем. Осадок из отстойников уплотняется и обезвоживается на центрифугах.

Рисунок 2.4 - Технологическая схема очистной станции с биологической очисткой сточных вод на биофильтрах

Приведенные технологические схемы широко распространены как в отечественной, так и зарубежной практике, при этом имеются станции, работающие по измененным схемам.

На рисунке 2.6 приведен пример типовой технологической схемы очистки сточных, производительностью 700 м3/сут. Сточная вода, поступающая на очистные сооружения, проходит механическую очистку на решётках, песколовках и двухъярусных отстойниках. Далее вода поступает на биофильтры и, после обеззараживания, сбрасывается в водоём.

Рисунок 2.5 - Технологическая схема очистной станции с физико-химической очисткой сточных вод

Рисунок 2.6 Технологическая схема станции очистки сточных вод производительностью 700 м3/сут

На рисунке 2.7 приведен пример типовой технологической схемы очистки сточных вод, производительностью 1400 м3/сут. Сточная вода, поступающая на очистные сооружения, проходит механическую очистку на решётках и тангенциальных песколовках. Далее вода направляется на аэротенк для биологической очистки. После прохождения вторичных отстойников вода поступает на каркасно-засыпные фильтры. Далее вода обеззараживается и сбрасывается в водоём.

Рисунок 2.7 - Технологическая схема станции очистки сточных вод производительностью 1400 м3/сут

Технологические схемы очистки производственных сточных вод могут решаться при использовании самых разнообразных методов очистки, включая физико-химические методы, биологический метод и т.д. Это зависит от специфики загрязняющих сточные воды веществ, их концентрации и ПДК сброса в городскую канализацию. При разработке технологий очистки производственных сточных вод основной тенденцией должно быть максимальное повторно-оборотное использование очищенных вод на предприятиях. Атмосферные воды с промплощадок могут быть загрязнены такими же веществами, что и производственные, поэтому эти воды с промплощадок очищаются совместно с производственными.

Таким образом, нами был рассмотрен ряд вариантов очистки коммунально-бытовых сточных вод, на основании которых необходимо разработать наиболее оптимальную схему очистки сточных вод проектируемого агрогородка.

3. Научно-исследовательская часть

3.1 Водоснабжение агрогородка

3.1.1 Определение расчётных расходов водопотребления

Для повышения уровня жизни людей в агрогородке необходимо запроектировать сеть водоснабжения. Для данного агрогородка наиболее целесообразно с экономической точки зрения проектирование тупиковой сети. Сеть прокладывается таким образом, чтобы обеспечивать подачу воды каждому водопотребителю с обеспечением требуемого расхода и напора [2].

Существует возможность подключения сети водоснабжения агрогородка к городскому водопроводу, обеспечивающему требуемый расход и напор.

Водопотребление в населенных пунктах неравномерно как в течение года, так и в течение суток. Для проектирования сети водоснабжения необходимо знать распределение расхода воды по часам суток, которые принимаются по таблицам в зависимости от коэффициента часовой неравномерности водопотребления Kч.mах.

Расчетный суточный расход воды, Qср.сут, м3/сут, на хозяйственно-питьевые нужды в населенном пункте определяется по формуле

,  (1)

где qж - норма водопотребления, qж = 195 м3/сут [2];

 Nж - число жителей, проживающих в агрогородке, Nж = 1200 человек.

м3/сут.

Среднечасовой расход, Qср. ч., м3/ч, определяется по формуле

;         (2)

м3/ч.

Среднесекундный расход, qср. с, м3/с, определяется по формуле

;    (3)

м3/с.

Максимальный расход воды в сутки наибольшего водопотребления, Qmax.сут, м3/сут, определяется по формуле

,  (4)

где - коэффициент суточной неравномерности водопотребления, учитывающий уклад жизни населения, режим работы предприятий, степень благоустройства зданий и изменение водопотребления по сезонам года и дням, = 1,3 [2].

м3/сут.

Расход сточных вод по часам суток Qч.мах, м3/ч, распределяется в зависимости от коэффициента часовой неравномерности водоотведения и определяется по формуле

,          (5)

где Kч - коэффициент часовой неравномерности притока сточных вод, вычисляется по формуле

 (6)

где - коэффициент, учитывающий степень санитарно-технологического оборудования зданий, режим работы предприятий и другие местные условия, принимаем = 1,2 ÷ 1,4. В данном дипломном проекте, приняв = 1,3;

- коэффициент, учитывающий количество жителей в населенном пункте, принимается по таблице 2 [2], в нашем случае = 1,92.

.

 м3/ч.

Максимальный секундный расход, qс max, л/с, вычисляем по формуле

;       (7)

 л/с.

Суммарный суточный расход на поливку территории, Qполив, м3/сут, находится по формуле

,   (8)

где  - расход на поливку, принимаем 5 л/сут на 1 м2 [2];

F - площадь, подлежащая поливу, F = 82000 м2.

м3/сут.

Полив производится 2 раза в сутки с 6 до 10 часов и с 17 до 21 часа, следовательно, расход на 1 час поливки, Qполив. ч., м3/ч, составляет

м3/ч.

Максимальный секундный расход воды на поливку, qполив с, л/с, равен

 л/с.

Максимальный часовой расход воды на нужды школы и детского сада Qшк, Qд.сад., м3/ч, определяется по формулам

;   (9)

,       (10)

где qшк, qд сад - норма водоснабжения на одного школьника и учителя, и ребенка в детском саду соответственно, принимаем qшк = 4,1 л/школьника, qд сад = 14 л/ребёнка [2];

Nшк, Nд сад - число школьников и учителей в школе и число детей в детском саду соответственно, Nшк = 200 школьников и учителей, Nд сад = 80 детей.

 м3/ч;

 м3/ч.

Максимальный секундный расход воды на нужды школы и детского сада qшк, qд.сад., л/с, будет соответственно равен

 л/с;

 л/с.

Наибольшее часовое водопотребление в магазине площадью 60 м2 Qмах.ч.маг., м3/ч, определяется по формуле

, (11)

где Fмаг - площадь магазина;

Q20 - расход воды на 20 м2 площади магазина, Q20 = 0,0466 м3/ч [2].

Qч.max маг = 0,0466 = 0,14 м3/ч.

Максимальный секундный расход в магазине qc мах.маг., л/с, будет равен

;         (12)

 л/с.

Наибольшее часовое водопотребление Qч.мах, м3/ч, в агрогородке равно сумме максимальных часовых расходов водопотребителей

 м3/ч.

Наибольшее секундное водопотребление в агрогородке qс.мах., л/с, равно сумме максимальных секундных расходов водопотребителей

 л/с.

3.2 Водоотведение агрогородка с предприятием

3.2.1 Определение расчётных расходов сточных вод

Для повышения уровня жизни людей в агрогородке необходимо запроектировать сеть водоотведения коммунально-бытовых сточных вод. Для данного агрогородка наиболее целесообразно с экономической точки зрения проектирование полной раздельной сети. Главный коллектор прокладывается по пониженной стороне агрогородка, остальные коллекторы прокладываются перпендикулярно главному, таким образом, чтобы отвести сточные воды от всех жилых и общественных зданий.

Расход воды в населенных пунктах неравномерен как в течение года, так и в течение суток. Для проектирования сети водоотведения необходимо знать распределение расхода сточных вод по часам суток, которое принимается по таблице 2 [3] в зависимости от коэффициента часовой неравномерности водопотребления Kч.mах.

Расчетный суточный расход сточных вод Qср.сут, м3/сут, в населенном пункте определяется по формуле

, (13)

где qж - норма водоотведения, qж = 195 л/сут чел [3];

Nж - число жителей, проживающих в агрогородке, N = 1200 человек.

м3/сут.

Часовой расход сточных вод Qч, м3/ч, вычислим по формуле

;         (14)

м3/ч.

Максимальный расход Qмах.сут, м3/сут, сточных вод в сутки наибольшего притока сточных вод

, (15)

где - максимальный коэффициент суточной неравномерности водоотведения, принимаем  = 1,3 [3];

 - среднесуточный расход сточных вод на предприятии по производству кваса, м3/сут.

м3/сут.

Расход сточных вод по часам суток распределяется в зависимости от коэффициента часовой неравномерности водоотведения.

Максимальный часовой расход Qч.мах, м3/ч, определяется по формуле

,        (16)

где Kсут.мах. - коэффициент часовой неравномерности притока сточных вод, вычисляется по формуле

 (17)

где - коэффициент, учитывающий степень санитарно-технологического оборудования зданий, режим работы предприятий и другие местные условия, принимаем = 1,2 ÷ 1,4. В данном дипломном проекте, приняв = 1,3;

- коэффициент, учитывающий количество жителей в населенном пункте, принимается по таблице 2 [2], в нашем случае = 1,92.

;

м3/ч.

Максимальный секундный расход, qс max, л/с, вычисляем по формуле

;       (18)

 л/с.

Средний часовой расход воды от школы и детского сада Qшк, Qд.сад, м3/ч, определяется по формулам

;   (19)

,       (20)

где qшк, qд сад - норма водоотведения на одного школьника и учителя в школе, и на одного ребенка в детском саду соответственно, принимаем qшк = 4,1 л/школьника в час, qд сад = 14 л/ребёнка в час [3];

Nшк, Nд сад - число школьников и учителей в школе и число детей в детском саду соответственно, Nшк = 200 школьников и учителей, Nд сад = 80 детей.

м3/ч;

 м3/ч.

Суточный расход сточных вод Qсут, м3/сут, в школе, детском саду и магазине рассчитаем по формуле

, (21)

где Т - время работы школы, детского сада и магазина, принимаем Т = 12 ч;

Q - средний часовой расход воды от школы и детского сада.

 м3/сут;

 м3/сут.

Средний секундный расход сточной воды от школы и детского сада qшк, qд.сад, л/с, будет соответственно равен

 л/с;

 л/с.

Среднее часовое водоотведение в магазине площадью 60 м2 Qмах.ч.маг., м3/ч, определяется по формуле

,         (22)

где Fмаг - площадь магазина, м2;

q20 - расход воды на 20 м2 площади магазина, Q20 = 0,0466 м3/ч [3].

Qч.max маг = 0,0466 = 0,14 м3/ч;

 м3/сут.

Средний секундный расход в магазине qс.мах.маг., л/с, будет равен

; (23)

 л/с.

Наибольший суточный расход сточных вод в агрогородке Qсут, м3/сут, равен сумме максимальных суточных расходов сточных вод

;         (24)

 м3/сут.

Наибольший часовой расход сточных вод в агрогородке Qч.мах., м3/ч, равен сумме максимальных часовых расходов сточных вод

 м3/ч.

Наибольшее секундное водоотведение в агрогородке qс.мах, л/с, равно сумме максимальных секундных расходов водопотребителей

 л/с.

3.2.2 Качественный состав смеси производственно-бытовых сточных вод

В данном дипломном проекте будут запроектированы очистные сооружения сточных вод агрогородка. На территории агрогородка находится завод по производству кваса. Сточные воды завода и агрогородка будут очищаться совместно. От завода в канализацию ежесуточно будет сбрасываться 1225 м3 сточной воды. Т.к. бытовые и производственные сточные воды будут смешиваться по пути движения к очистным сооружениям, концентрации загрязняющих веществ будут меняться в следствии разбавления.

Разбавление загрязняющих веществ Cсм., мг/дм3, производственных и бытовых сточных вод вычислим по формуле

,         (25)

где Сбыт., Спр - концентрации загрязняющих веществ в бытовых и производственных сточных водах соответственно, мг/дм3;

Qбыт, Qпр - расходы бытовых и производственных сточных вод соответственно, м3/сут.

Состав бытовых и производственных сточных вод с расходами и подсчётом разбавления сведём в таблицу 3.1.


Таблица 3.1 - Расчёт разбавления загрязняющих веществ производственных и бытовых сточных вод

Загрязняющие вещества

Cбыт, мг/дм3

Cпр, мг/дм3

Qбыт, м3/сут.

Qпр, м3/сут.

Ссм, мг/дм3

ПДК, мг/дм3

Взвешенные вещества

250

593

234

1225

538,0

500

Сухой остаток

800

1345

234

1225

1257,6

1000

БПК5

200

234

1225

861,4

3

БПКполн.

280

1382,8

234

1225

1205,9

4,51

ХПК

0

1200

234

1225

1007,5

30

Фосфор общий

15

12,4

234

1225

12,8

0,2

Азот аммонильный

30

83

234

1225

74,5

0,39

Азот общий

45

0

234

1225

7,2

5

Mg2+

0

24,4

234

1225

20,5

10

K+

0

8,8

234

1225

7,4

10

Na+

0

287,6

234

1225

241,5

120

Cl-

35

290,5

234

1225

249,5

300

SO42-

0

204,7

234

1225

171,9

100

Ca2+

0

91,2

234

1225

76,6

180

ПАВ

10

0

234

1225

1,6

0,5


Таким образом, требованиям не отвечают следующие показатели сточной воды: взвешенные вещества, сухой остаток, БПК, ХПК, фосфор общий, азот аммонильный, азот общий, Mg2+, Na+, SO42-, ПАВ.

3.2.3 Подбор оборудования для очистки смеси производственно-бытовых сточных вод

В соответствии с данными таблицы 3.1 концентрации загрязняющих веществ превышают предельно допустимые значения практически по всем показателям. Сброс неочищенных сточных вод в реку категорически запрещён, поэтому необходимо предусмотреть их очистку.

Для очистки смеси производственно-бытовых сточных вод применяются следующие схемы очистки:

решётки, песколовки, отстойники, обеззараживание хлором;

решётки, песколовки, преаэраторы, первичные отстойники, аэротенки, вторичные отстойники, обеззараживание хлором;

решётки, песколовки, первичные отстойники, биофильтры, вторичные отстойники, обеззараживание хлором;

решётки, песколовки, камера хлопьеобразования, горизонтальные отстойники, барабанные сетки, фильтры, обеззараживание хлором;

решётки, песколовки, двухъярусные отстойники, биофильтры, вторичные отстойники, обеззараживание;

решётки, песколовки, аэроокислитель, вторичные отстойники, каркасно-засыпные фильтры, обеззараживание.

В данном дипломном проекте будет запроектирована схема очистки, включающая следующие очистные сооружения:

решётки.

Решётки являются обязательной ступенью в очистке бытовых сточных вод, т.к. в их составе большое количество крупноразмерных нерастворимых загрязнений (остатки пищи, бумага, тряпки, упаковочные материалы и др.). В процессе транспортирования по сетям адсорбируют значительное количество жира, органических соединений и песка.

горизонтальные песколовки с круговым движением воды.

Горизонтальные песколовки рекомендуется применять при небольших расходах сточных вод, до 70000 м3/сут. Они эффективны и просты в эксплуатации. По расходу сточных вод подошли бы и вертикальные песколовки, но они велики по размеру и работают не эффективно.

первичные вертикальные отстойники с нисходяще-восходящим движением воды.

Выбор типа и числа отстойников при проектировании должен производиться на основании технико-экономического их сравнения с учетом местных условий. Вертикальные отстойники целесообразно применять при производительности очистной станции до 20000 м3/сут; горизонтальные - в интервале 15000  100000 м3/сут; радиальные - более 20000 м3/сут; осветлители со взвешенным слоем осадка применяют при производительности очистной станции до 100000 м3/сут.

В данном дипломном проекте принимаем вертикальные отстойники с нисходяще-восходящим движением воды, имеющие эффект осветления 60-65 % по взвешенным веществам [4].

- аэротенки-смесители с регенераторами.

Аэротенки-смесители целесообразно применять для очистки производственных сточных вод при относительно небольших колебаниях состава и присутствии в воде преимущественно органических веществ. Сточные воды агрогородка состоят преимущественно из стоков предприятия по производству кваса. Аэротенки-смесители принимаем с регенераторами, т.к. БПКполн сточной воды больше 150 мг/дм3.

вторичные вертикальные отстойники с нисходяще-восходящим движением воды;

ультрофиолетовая установка.

После очистных сооружений вода поступает на биологические пруды, где будет происходить доочистка, поэтому традиционное хлорирование в этой ситуации недопустимо. При обеззараживании воды ультрофиолетовым излучением в воду не происходит внесение химических реагентов.

3.2.4 Расчет решеток

Решетки по способу очистки их от задержанных ими загрязнений подразделяются на простейшие, которые очищают ручным способом, и механические, которые очищают механическими приспособлениями. Схема выбранной решетки представлена на рисунке 3.1.

Рисунок 3.1 - Схема установки решетки

Принимаем решетку состоящую из отдельных, прямоугольной формы прутьев, установленых в канале под углом 60о.

Принимая глубину воды в камере решётки h1 = 0,3 м, среднюю скорость воды в прозорах между стержнями uср = 0,8 м/с и ширину прозоров b = 0,016 м, [4].

Число прозоров решётки n, шт, определяем по формуле

, (26)

Где qmax сек- максимальный расход сточных вод, м3/с;

h1 - глубина воды перед решёткой, м;

uср- средняя скорость в прозорах решётки, м/с;

кст- коэффициент, учитывающий стеснение прозоров граблями и задержанными загрязнениями, равный 1,1;

b- ширина прозоров решётки, равная 0,016 м.

 шт.

Принимаем толщину стержней решётки s = 0,008 м. Общую ширину решёток Bр, м, находим по формуле

; (27)

 м.

Подбираем по [4] в соответствии с выполненными расчетами одну рабочую и одну резервную типовые решетки РМУ-1 с номинальными размерами 600×800 мм. Толщина стержня решетки составляет 6 мм, число прозоров - 21 шт.

Вычисляем длину камеры решетки, м

lр = l1 + l2, (28)

где l1 - длина входной части, м;

l2- длина выходной части, м.

Принимаем их конструктивно l1 = 1 м, l2 = 0,8 м.

lр = 1 + 0,8 = 1,8 м.

Местные потери напора hм, м, определяются по формуле

, (29)

Где р- коэффициент, учитывающий увеличение потерь напора вследствие загрязнения решётки, принимается равным 3 [4];

z- коэффициент местного сопротивления;

v- скорость движения воды в камере перед решеткой, м/с;

g- ускорение свободного падения, м/с2.

Коэффициент местного сопротивления решётки z находим по формуле

, (30)

Где - коэффициент равный 2,42 для прямоугольных стержней;

- угол наклона решетки к горизонту, принимаем равным 60о.

.

Местные потери напора

 м.

Определим количество загрязнений, улавливаемых решётками. Объем улавливаемых загрязнений Vсут, м3/сут, находим по формуле

, (31)

где Nпр - приведенное количество жителей, чел;

qотбр. - удельное количество отбросов, зависящее от ширины прозоров решётки, л/(год. чел), п. 2.1 [4].

 м3/сут.

При плотности отбросов  кг/м3 масса загрязнений М, т/сут, составит

М = 0,026 · 0,75 = 0,02 т/сут.              (32)

Тогда масса отбросов Мч, кг/ч, будет равна

, (33)

где Кч - коэффициент часовой неравномерности поступления отбросов, Кч = 2 [4].

т/ч = 1,7 кг/ч.

Коэффициент осветления после решёток составляет 10 %.

 мг/дм3.

3.2.5 Расчет горизонтальных песколовок с круговым движением воды

В данном дипломном проекте будет запроектирована горизонтальная песколовка с круговым движением воды. Горизонтальная песколовка с круговым движением воды представляет собой круглый резервуар конической формы с периферийным лотком для протекания сточных вод. Для горизонтальных песколовок с круговым движением воды назначается количество отделений не менее двух.

Площадь живого сечения каждого отделения , м2, определяем по формуле

, (34)

Где q - максимальный секундный расход сточных вод, м3/с;

 - средняя скорость движения воды, м/с. = 0,15-0,3 м/с. В данном дипломном проекте принимаем равным 0,2 м/с [4];

n - количество отделений, шт.

 м2.

Длина окружности песколовки по средней линии Lc, м

, (35)

где Н - глубина проточной части песколовки, принимаем Н = 0,6 м;

k - коэффициент, принимаемый в зависимости от типа песколовки, принимаем k = 1,3;

Uo - гидравлическая крупность песка расчетного диаметра, принимаем

Uo = 24,2 мм/с.

 м.

Средний диаметр песколовки D0, м, находим по формуле

      (36)

 м.

Рассчитаем время пребывания сточных вод в песколовке T, с

 (37)

 с.

Принимаем ширину кольцевого желоба Вж = 0,5 м.

Определим наружный диаметр песколовки D, м

; (38)

 м.

Принимаем песколовку диаметром D = 2,6 м и длиной Lc= 6,5 м. Весь улавливаемый осадок проваливается через щель в осадочную часть. Для выгрузки осадка достаточно гидроэлеватора.

Коэффициент осветления после горизонтальных песколовок составляет 25%.

 мг/дм3.

После горизонтальной песколовки величина БПК уменьшается на 5 %.

 


Объём осадка в сутки Wсут, м3/сут, найдём по формуле

 (39)

где рmud - влажность осадка, принимаем рmud = 95 %;

 - плотность осадка, принимаем = 1,5 г/см3;

Сen, Сex - начальная и конечная концентрация взвешенных веществ соответственно, мг/дм3;

Qмах.сут - суточный расход сточных вод, м3/сут.

 м3/сут.

Рассчитаем объем бункера Wб, м3, одного отделения песколовки по формуле

,        (40)

где То.с - время между выгрузками осадка из песколовки, принимаем То.с = 1 сут.

 м3.

Определим высоту бункера (конусной части) hк, м

(41)

где d - диаметр нижнего основания бункера, принимаем d = 0,4 м.

 м.

Полная строительная высота песколовки Нстр, м

;  (42)

 м.

3.2.6 Расчет бункера для песка

В бункерах происходит отмывка, обеззараживание и подсушка песка с дальнейшим использованием его в строительстве. Бункеры приспособлены к погрузке песка в автотранспорт.

Определим необходимый объём бункера Wб, м3

 (43)

где T - продолжительность хранения песка в бункере, принимаем T = 5 сут.

 м3.

Объём одного бункера W1, м3, составит

(44)

где D - диаметр бункера, принимаем D = 2,2 м.

 м3.

Количество бункеров nб, шт, найдём по формуле

;      (45)

 шт.

3.2.7 Расчёт первичных отстойников

Определим значение гидравлической крупности U0, мм/с, по формуле

(46)

где Hset - глубина проточной части отстойника, согласно таблице 4.3 [4] Нset = 3 м;

Кset - коэффициент использования объёма проточной части отстойника, согласно таблице 4.3 [4] Кset = 0,65;

tset - продолжительность отстаивания, принимаем в зависимости от эффекта осветления по таблице 4.3 [4] tset = 480 с;

n2 - показатель степени, согласно таблице 4.3 [4] n2 = 0,15;

h1 - глубина слоя, равная согласно [4] h1 = 0,5 м.

 мм/с.

Принимаем типовой диаметр отстойника Dset, м, равный 4 м [4], затем рассчитываем количество отделений отстойников n, шт

(47)

где Qw - максимальный часовой расход сточных вод, м3/ч.

 шт.

Количество отделений отстойника n должно быть не менее двух.

Определим диаметр Dn, м, и высоту кольцевой перегородки Hn, м

;      (48)

 м.

Принимаем Dn = 3 м.

 (49)

 м.

Определяем общую высоту цилиндрической части отстойника Hц, м

 (50)

где H2 - высота нейтрального слоя между низом отражательного щита и слоем осадка, равная 0,3 м;

H3 - высота борта отстойника, равная 0,5 м.

 м.

Рассчитаем высоту конусной части отстойника Hк, м

 (51)

где  - угол наклона конического днища, равный 50-60 градусов.

 м.

Определяем полную строительную высоту отстойника Н, м, по формуле

Н = Нц + Нк;                                  (52)

Н = 3,8 + 3,5 = 7,3 м.

Определяем суточное количество осадка Qmud, м3/сут, задерживаемого в отстойнике по формуле

    (53)

где рmud - влажность осадка, принимаем рmud = 95 %;

 - плотность осадка, принимаем = 1,1 г/см3;

Сen, Сex - начальная и конечная концентрация взвешенных веществ соответственно, мг/дм3;

Qмах.сут - максимальный суточный расход сточных вод, м3/сут.

 мг/дм3.

 м3/сут.

 мг/дм3.

 мг/дм3.

 мг/дм3.

 мг/дм3.

3.2.8 Расчет аэротенков-смесителей

Расчёт аэротэнков включает определение вместимости и габаритов сооружения, объема требуемого воздуха и избыточного активного ила.

В данном дипломном проекте принимаем аэротенки-смесители с регенераторами.

Принимаем дозу активного ила в аэротенке аi mix = 3 г/дм3 [5].

Рассчитаем удельную скорость окисления р, мг БПКполн/(г/ч)

(54)

где рмах - максимальная скорость окисления органических загрязнений, согласно таблице 1 [5] рмах = 100 мг БПКполн/(г.ч);

Lex - БПКполн очищенной сточной воды, мг/дм3;

С0 - концентрация растворённого кислорода, согласно таблице 1 [5] С0 = 2 мг/дм3;

К1 - константа, характеризующая свойства загрязнений, согласно таблице 1 [5] К1 = 40 мг БПКполн/дм3;

К0 - константа, характеризующая влияние кислорода, согласно таблице 1 [5] К0 = 0,9 мг О2/дм3;

 - коэффициент ингибирования, согласно таблице 1 [5]  = 0,01 дм3/г.

 мг БПКполн/(г/ч).

Рассчитаем период аэрации tatm, ч

,  (55)  

где Len - БПКполн поступающей в аэротенок сточной воды, мг/дм3;

s - зольность активного ила, согласно таблице 1 [5] принимаем s = 3.

 ч.

Рассчитаем нагрузку на активный ил qi, мг БПКполн/(г сут)

; (56)  

 мг БПКполн/(г сут).

Рассчитаем степень рециркуляции активного ила Ri

,   (57)

где Ji - иловый индекс, см3/г, принимаемый по таблице 3.1 [5], исходя из значения нагрузки на активный ил.

.

Определим общий объём аэротенка и регенератора (Watm + Wr), м3

 (58)

где qw - расчётный расход сточной воды, м3/ч.

 м3.

Определим объём аэротенка Watm, м3

(59)

где Rr - степень регенерации (доля объёма аэротенка-смесителя, занятая регенератором), принимаем Rr = 0,3.

 м3.

Определим объём регенератора Wr, м3

 (60)

 м3.

Длина аэротенка lat, м, определяется по формуле

(61)

где nat - число секций, принимаем nat = 5 [5];

ncor - число коридоров в одной секции, принимаем ncor = 3 [5];

bcor - ширина коридора, принимаем bcor = 2 м, [5];

Hat - рабочая глубина аэротенка, принимаем Hat = 5 м, [5].

 м.

Рассчитаем дозу активного ила в аэротенке ai, г/л

(62)

 г/л.

Рассчитаем прирост активного ила Рi, мг/дм3

,      (63)

где Сcdp - концентрация взвешенных веществ в сточной воде, поступающей в аэротенок, мг/дм3;

Кg - коэффициент прироста, принимаемый равным 3.

 мг/дм3.

Принимаем аэротенк-смеситель с регенератором. Аэротенк будет состоять из пяти секций с тремя коридорами в каждой. Один из трёх коридоров отводится под регенератор активного ила.

3.2.9 Расчёт вторичных отстойников

К установке принимаем вертикальные отстойники с нисходяще-восходящим движением воды.

Рассчитываем нагрузку воды на поверхность отстойника qssa, м3/(м2 ч), по формуле

;

где Kss - коэффициент использования объёма зоны отстаивания, принимаемый для вертикальных отстойников с круговым движением воды по таблице 4.3 [4] равным 0,65;

аi - доза активного ила в аэротенке, аi = 10 г/л [4];

 t - требуемая концентрация ила в осветлённой воде, аt = 15 мг/л.

 м3/(м2 ч).

Количество отделений отстойника n должно быть не менее трёх [4]. Принимаем 3 отделения.

Определяем площадь одного отделения отстойника F, м2

;

 м2.

Определяем диаметр отстойника Dset, м

;

 м.

Принимаем стандартный диаметр отстойника Dset, м, равный 6 м.

Определим диаметр Dn, м, и высоту кольцевой перегородки Hn, м

;      (64)

 м.

Принимаем Dn = 5 м.

 (65)

 м.

Определяем общую высоту цилиндрической части отстойника Hц, м

 (66)

где H2 - высота нейтрального слоя между низом отражательного щита и слоем осадка, равная 0,3 м;

H3 - высота борта отстойника, равная 0,5 м.

 м.

Рассчитаем высоту конусной части отстойника Hк, м

 (67)

где  - угол наклона конического днища, равный 60 градусов.

 м.

Определяем полную строительную высоту отстойника Н, м, по формуле

Н = Нц + Нк;                                  (68)


Определяем суточное количество осадков Qmud, м3/сут, задерживаемых в отстойнике по формуле

     (69)

где рmud - влажность активного ила, принимаем рmud = 95 %;

 - плотность активного ила, принимаем = 1,1 г/см3;

Qсут - суточный расход сточных вод, м3/сут;

Pi - прирост активного ила, мг/дм3.

 м3/сут.

3.2.10 Расчет установки для обеззараживания воды (УФ)

Рассчитаем безнапорную установку типа ОВ-1П-РКС.

Расчетный бактерицидный поток Fб, Вт, определяется по формуле

, (70)

где Qчас - расчетный расход обеззараживаемой воды, м3/ч;

α - коэффициент поглощения облучаемой воды, для обработанной воды поверхностных источников водоснабжения принимаем α = 0,3 см-1;

k - коэффициент сопротивляемости облучаемых бактерий, принимаем k = 2500 мкВт·сек/см2;

Р0 - количество бактерий в одном литре воды, принимаем Р0= 1000;

Р - количество бактерий в одном литре воды после облучения, принимаем Р = 3;

 ηп - коэффициент использования бактерицидного потока, принимается равным 0,9;

ηо - коэффициент использования бактерицидного излучения, принимается равным 0,9.

 Вт.

Потребное число ламп РКС - 2,5 n, шт, определим по формуле

, (71)

где Fл - расчетный бактерицидный поток лампы, принимаем Fл = 5 Вт.

шт.

1 - задвижка; 2 - кассеты; 3 - входной шибер; 4 - распределительное устройство; 5 - крышка; 6 - выходной шибер; 7 - тельфер.

Рисунок 3.2 - Общий вид бактерицидной установки

Следовательно, установка типа ОВ-1П-РКС должна состоять из пяти кассет по 5 ламп в каждой. Принимаем пять рабочих кассет и одну резервную, или всего (5+1)∙5 = 30 ламп.

Общий вид бактерицидной установки изображен на рисунке 3.2.

3.2.11 Выбор сооружений по обработке осадка

Количество и физические свойства осадка, получающегоcя при очистке производственных сточных вод, зависят не только от начального состава этих вод, но и от способа их очистки; в свою очередь от состава и свойств осадка зависит способ его дальнейшей обработки, использования и ликвидации.

При обезвоживании осадка производственных сточных вод применяются те же приемы и технические средства, как и при обезвоживании осадка бытовых сточных вод, однако главным образом получило распространение механическое обезвоживание (вакуум-фильтрация, фильтр-прессование, вибрационное фильтрование, центрифугирование).

В последнее время вместо вакуум-фильтров стали шире применяться фильтр-прессы, которые могут быть разных конструкций вертикальные и горизонтальные (ленточные).

Широко применяемые в последние годы диафрагменные камерные прессы ФПАКМ, состоящие из набора горизонтальных прямоугольных плит, между которыми перемещается фильтровальная лента, сейчас применяются сравнительно редко по экономическим соображениям.

Получили распространение камерные бездиафрагменные прессы, состоящие из ряда вертикально расположенных фильтровальных плит. На этих плитах закрепляются фильтровальные ткани или салфетки. При сжатии плит путем перемещения их специальным механизмом между ними образуются камеры.

Осадок подается по центральной трубе и далее растекается по всему фильтровальному пространству. При подаче осадка в этом пространстве создается давление до 1 МПа. Под действием давления при прессовании вода, содержащаяся в осадке, фильтрует через салфетки или отрезки тканей, попадает в специальные отводные канавки или трубки и отводится снова на очистку.

Фильтрующие плиты изготовляются из пластмассы, серого чугуна, стали или алюминиевых сплавов. Салфетки из полипропиленового волокна или хлопка. Толщина коржа между плитами в зависимости от обрабатываемого осадка от 10 до 50 мм. Содержание сухого вещества в нем до 60%.

После прессования плиты раздвигаются и корж выпадает на транспортер под дном аппарата. Площадь фильтрующей поверхности до 600 м2. Количество плит до 100 штук. Главный недостаток - при раздвигании плит выпадению осадка иногда приходится помогать вручную.

- трубопровод для подачи осадка; 2 - фильтровальная лента № 1; 3 - приемный лоток; 4 - осадок; 5 - фильтровальная лента № 2; 6 - трубчатый фильтровальный аппарат; 7 - узел предварительного отжима; 8 - узел окончательного отжима осадка; 9 - приводной барабан; 10 - нож для съема осадка; 11 - резервуар для приема осадка; 12 - система промывки лент; 13 - отжимной ролик; 14 - сборные поддоны.

Рисунок 3.3 - Схема горизонтального ленточного фильтр-пресса

Поэтому, в последнее время для обезвоживания осадка всё чаще стали использоваться ленточные фильтр-прессы. Схема горизонтального ленточного фильтр-пресса представлена на рисунке 3.3.

По расположению фильтровальных лент они бывают горизонтальные, вертикальные и угловые. Общим элементом всех ленточных фильтр-прессов является наличие двух непрерывно движущихся параллельно друг другу фильтровальных лент. Между этими лентами размещается осадок и отжимается от влаги путем сдавливания лент шарами или роликами. Рабочая ширина фильтровальных лент - 1200 мм. Они изготовляются из лавсанового или полиэфирного волокна с размерами ячеек примерно 0,5 мм. Скорость протяжки лент от 0,6 до 6 м/мин и подбирается индивидуально на основе экспериментов.

Предварительно обработанный флокулянтом осадок подается по трубопроводу в приемный лоток и попадает на ленту в зоне “А”. На этом участке происходит частичное обезвоживание осадка под действием гравитационных сил и фильтрации воды через ленту. В зоне “В” осадок попадает в зазор между двумя движущимися лентами и отжимается на барабане 6 под давлением ролика 13. Выделившаяся влага частично попадает внутрь ролика, на поверхности которого имеются отверстия, а частично отжимается между двумя лентами и в результате сливается в поддон 14. Далее обе ленты протягиваются через узел предварительного отжима под давлением металлических шаров 7 и узел окончательного отжима под действием прижимных валиков 8. Вода сливается в поддон 14. Движение лент обеспечивается приводным барабаном 9, с которого осадок снимается ножом 10 и попадает в лоток 11 и транспортер. Имеется специальное устройство для промывки лент с форсункой 12. Влажность осадка снижается с 95...97% до 76...78%. Ленточные фильтр-прессы по затратам энергии и флокулянтов более экономичны по сравнению с вакуум-фильтрами.

Осадок запроектированных очистных сооружений имеет следующий состав:

взвешенные вещества;

активный ил.

Общее количество осадка Wос, м3/ч, образующееся от всех сооружений составляет:

взвешенные вещества после решёток, песколовок и первичного отстойника;

активный ил после вторичного отстойника.

 (72)

 м3/ч.

В данном дипломном проекте принимаем типовой ленточный фильтр-пресс ЗАО НПП «Биотехпрогресс» марки FW - РМТ 800А с механическим регулированием натяжения ленты. Он имеет следующие основные технические характеристики: ширина ленты фильтр-пресса - 800 мм, длина - 2250 мм, ширина - 1100 мм, высота - 1975 мм, производительность - 2-4 м3/ч.

4. Проект производства работ по строительству аэротенка-смесителя

Исходными данными для проекта производства работ служат строительные чертежи объекта, сведения о сроках и порядке поставки материалов, о типах рабочих машин и механизмов, о рабочих кадрах по основным профессиям, действующие нормативные документы, инструкции по производству строительно-монтажным работам.

В данном дипломном проекте осуществляется строительство аэротенка-смесителя. При возведении аэротенка-смесителя выполняется следующий комплекс основных строительно-монтажных работ:

-        подготовительные;

         земляные;

         бетонные и железобетонные;

         монтаж сборных железобетонных элементов;

         испытание резервуаров.

4.1 Определение объемов работ при разработке котлована


Объем при отрывке котлована Vкотл, м3

, (73)

где L - длина строительной площадки, м;

B - ширина строительной площадки, м;

h - глубина котлована, м.

 м3.

Объем грунта, Vручн, м3, разработанного вручную, составляет 5% от общего объема грунта и равен

 м3.

Объем грунта, разработанного механизированным способом, Vмех, м3, определяется по формуле

, (74)

 м3.

Объем пазух Vпазух, м3, определим по формуле

(75)

 м3.

Объем грунта на вывоз Vвывоз, м3

, (76)

 м3.

4.2 Выбор одноковшового экскаватора по техническим параметрам


Экскаватор выбирается исходя из радиуса его движения и глубины копания.

Рисунок 4.1 - Схема выемки с односторонним отвалом грунта

Необходимая глубина копания равна 5 м. Выбираем экскаватор марки ЭО-3323А [6]. Технические характеристики экскаватора приведены в таблице 4.1.

Таблица 4.1 - Технические характеристики экскаватора ЭО-3323А

Показатели

ЭО-3323

Вместимость ковша, м3

0,65

Максимальная глубина копания, м

5,85

Максимальный радиус копания, м

7,9

Максимальная высота выгрузки, м

6,05

Продолжительность работы цикла, с

16

Двигатель

Д-243Л

Мощность двигателя, кВт(л.с.)

59,6(81)

Транспортирующая скорость, км/ч

20

Масса, кг

13000

Габариты, мм

8100×2500×3180

 

4.3 Подбор транспортных средств


Вместимость ковша экскаватора 0,65 м3, наименьшая грузоподъемность автосамосвала составляет 4,5 т [6]. По техническим характеристикам выбираем автомобиль- самосвал марки ЗИЛ-ММ3-4508.

Технические характеристики самосвала приведены в таблице 4.2.

Таблица 4.2 - Технические характеристики самосвала ЗИЛ-ММ3-4508

Показатели

ЗИЛ-ММ3-4508

Колесная формула

4×2

Грузоподъемность, кг

5500

Снаряженная масса, кг

6090

Двигатель

ЗОЛ-645, дизель

Контрольный расход топлива, л/100км

21

Вместимость кузова, м3

3,8

Внутренние размеры платформы, мм

2890×2170×1150

Транспортирующая скорость, км/ч

90

Угол подъема кузова, град

50

Время подъема/опускания кузова, с

15

Колесная база, мм

3800

Дорожный просвет, мм

230

Габариты, мм

6370×2500×2810


Вес грунта, погружаемый одним ковшом, равен произведению емкости ковша на коэффициент 1,75.

Тогда

 м3.       (77)

В одну машину может быть погружено

 ковшей.

Рассчитаем время погрузки одного самосвала Тн, мин, по формуле

, (78)

где 32,4 - нормативная продолжительность цикла экскаватора;

 n - количество ковшей;

60 - перевод из секунд в минуты.

Тогда

 мин.

Время передвижения самосвала Тпр, мин, определяется по формуле

, (79)

где L - протяженность пробега, км;

- средняя скорость передвижения самосвала, км/ч.

Тогда

 мин.

Количество необходимых самосвалов N, шт, определяется по формуле

, (80)

где Туст.н - установка под погрузку, 0,3мин;

 Тр - продолжительность разгрузки самосвала, 0,83 мин;

 Туст.р - продолжительность установки самосвала под разгрузку, 0,6 мин;

Тм - продолжительность технических перерывов, 0,25 мин.

Тогда

 шт.

Принимаем 3 самосвала марки ЗИЛ-ММЗ-4508.

 

4.4 Выбор монтажного крана по техническим характеристикам


Выбор крана определяется весом опускаемого материала и требуемым вылетом стрелы крана.

Требуемый вылет стрелы крана Lкр, м, определяется по формуле

, (81)

где а - ширина котлована, м;

b - расстояние от края котлована до крана, м;

с - расстояние от колес до оси вращения, м.

 м.

Стены аэротенка будут монтироваться из железобетонных плит размерами 6000х1500х400 м. Масса самого тяжёлого элемента составляет 2700 кг [7].

Принимаем кран марки КС-3577-3 [6].

Технические характеристики крана приведены в таблице 4.3.

Таблица 4.3 - Технические характеристики крана КС-3577-3

Показатели

КС-3577-3

Базовое шасси

МАЗ 5337

Грузоподъемность, т

14

Тип стрелы

Телескоп двухсекционный

Вылет стрелы, м

3,2-13

Максимальная высота подъема, м

14,5

Длина стрелы, м

8-14

Скорость подъема/опускания груза,м/мин

0,2-20

Максимальная скорость, км/ч

85

Габариты, мм

9850×2500×3650

 

При работе крана будут возникать две опасные зоны:

- зона обслуживания краном Rз.об., м;

,    (82)

где Lкр. - длинна строп с крюками, Lкр=4 - 24 м., принимаем Lкр=16 м.

 м.

опасная зона работы крана Rоп.з., м.

,        (83)

где Rп.с. - радиус падения стрелы, определяется длиной стрелы, в нашем случае принимаем максимальную длину стрелы Rп.с. = 14 м.

 м.

4.5 Выбор машин для планировки и обратной засыпки пазух котлована


Бульдозер применяется для планировки и обратной засыпки пазух котлована из временных отвалов, расположенных на бровке котлована.

Согласно нормативной литературы выбираем бульдозер марки ДЭТ-350 [6]. В таблице 4.4 приведены технические характеристики данного бульдозера.

Таблица 4.4 - Технические характеристики бульдозера ДЭТ-350

Показатели

ДЭТ-350

Тип

Колесный

Базовый трактор

ДЭТ-350

Максимальное тяговое усилие, кН (тс)

400(40,7)

Мощность, кВт (л.с.)

257,4(350,5)

Тип отвала

Неповоротный

Ширина отвала, мм

4250

Высота отвала, мм

1850

Подъем отвала, м

1,22

Заглубление отвала, м

0,44

Масса, кг

44427

Габариты, мм

9440×4250×3900

Угол поперечного переноса, град

10

Заглубление рыхлителя, м

1,48


Принимаем 2 бульдозера марки ДЭТ-350.

4.6 Составление календарного плана производства работ


Основное назначение календарного планирования - определение сроков строительства. Разновидностью календарных планов является календарный график производства работ на данном объекте, важнейшими расчетными характеристиками которого являются сроки начала и окончания работ строительства и выполнения отдельных видов работ с назначением исполнителей и механизмов.

Для составления календарного графика необходимо разработать календарный план. Порядок разработки календарного плана следующий:

- оставляют перечень работ;

определяют объем работ;

выбирают методы производства основных работ;

рассчитывают нормативную трудоемкость и машиноемкость;

определяют состав бригад;

уточняют технологическую последовательность выполнения работ;

устанавливают количество смен работы;

- определяют расчетную продолжительность отдельных видов работ;

выявляют возможность совмещения этих работ между собой;

сравнивают полученную на графике продолжительность строительства объекта с нормативной;

- при необходимости график корректируют.

Трудоемкость Т, чел. дн, вычисляется по формуле

, (84)

где V - объем работ, м3;

 Нвр - норма времени, чел-дн;

8,2 - продолжительность рабочей смены, час.

Продолжительность работы П, дни, определяется по формуле

, (85)

где N - число рабочих, чел;

 n - число смен.

Календарный план представлен в таблице 4.5.

Таблица 4.5 - Таблица календарного плана

N п/п

Обоснование

Наименование работ

Объем работ

Затраты труда  чел-дн

Треб. машин

Продолж. работ

Состав бригады




Ед. изм

Кол-во





1

2

3

4

5

6

7

8

9

1


Срезание растительного слоя

100м3

1,67


ДЭТ-350

1

Рабочие  5 разр- 1 чел 3 разр- 2 чел

2

Е-2-1-13

Разработка котлована экскова-тором с погрузкой в транспорт

100м3

26,8

0,62

ЭО-3323А

2

Машинист  6раз- 1 чел

3

Е-2-1-13

Транспорти-рование грунта самосвалом

100м3

26,3

0,28

ЗИЛ-ММ3-4508

1

Водители 4раз-3 чел

4

Е-2-1-77

Подчистка дна котлована

3

1,2

0,03

-

1

Землекопы  3 раз- 3 чел

5

Е-4-1-34

Установка опалубочных размеров

2

25,3

0,35

-

1

Плотники  4 раз-1 чел 3 разр-1 чел

6

Е-4-3-11

Укладка арматурного каркаса

1сетка

15

1,05

-

1

Арматурщики 3 разр- 2 чел 2 разр- 2 чел

7

Е-9-1-3

Подача бетонной смеси и её уплотнение

3

164,4

0,08

-

1

Бетонщики 4 разр- 2чел 3 разр- 2 чел

8

Е-9-1-3

Схватывание бетонной смеси





7


9

Е-9-1-3

Разборка опалубочных размеров

1 м2

25,3

0,35

-

1

Плотники  4 раз-1 чел 3 разр-1 чел

Е-4-1-44

Сборка стен аэротенка из ж/б панелей

2

218,5

0,51

-

1

Рабочие 5 разр- 1 чел 3 разр- 2 чел

11

Е-4-1-44

Заделка стыков и гидроизоляция

1 м2

36

0,48

-

1

Рабочие 5 разр- 1 чел 3 разр- 2 чел

12

Е-4-3-11

Монтаж трубопроводов

1 п.м.

15

0,39

-

1

Рабочие 5 разр- 1 чел 3 разр- 2 чел

13

Е-4-3-13

Монтаж оборудования

шт.

2

1,3

-

1

Рабочие 5 разр- 1 чел 3 разр- 2 чел

14

Е-4-1-34

Засыпка пазух

3

40,5

0,10

ДЭТ-350

1

Машинист  6 разр - 1 чел Рабочие 3 разр- 2 чел

15

Е-4-1-44

Гидравлическое испытание

1 м3

165,4

0,59

-

1

Машинист  5 разр - 1 чел 3 разр- 1 чел

 

На основании календарного плана рассчитан и построен календарный график производства работ, который представлен на листе 4.

По календарному графику продолжительность строительства составила 23 дня. Максимальное число рабочих на строительной площадке - 4 человека.

 

4.7 Объектный стройгенплан

 

На данной строительной площадке не предусматривается наличие временного водоснабжения, водоотведения и освещения, т.к. это нецелесообразно для 23 дней строительства.

В данном дипломном проекте были запроектированы однопутные временные автомобильные дороги шириной 3,5 м с гравийным покрытием.

На строительной площадке предусмотрено 3 временных здания: контора прораба, закрытый склад для инструментов и оборудования, и гардеробная, все размерами 6х3 м. Также на строительной площадке имеется два открытых склада для строительных материалов размерами, 6х14 м, и площадка для разъезда машин.

 

4.8 Техника безопасности при проведении работ


Перед началом работ каждый рабочий должен пройти инструктаж по технике безопасности.

До начала работ на монтажной площадке следует определить места проходов и проездов, установить опасные зоны, которые надо оградить или оснастить предупредительными знаками, надписями или сигналами.

Монтажники должны работать в специальной одежде, защитных касках и рукавицах. Для спуска в глубокие траншеи и подъёма из них рабочий должен пользоваться лёгкой прочной переносной лестницей.

Монтируемое оборудование на монтажной площадке следует размещать так, чтобы оно не мешало производству работ. Громоздкие узлы и детали необходимо располагать при этом с учётом очерёдности их подачи на монтаж.

В целях безопасности ведения монтажных работ очень важно правильно подобрать монтажный кран. В случае расположения его на откосе необходимо проверить степень его устойчивости. Откос должен быть устойчивым при воздействии небольших нагрузок крана. Зона передвижения стрелы крана не должна накрывать рабочие места монтажников. Перемещение кранов с грузами над рабочими строго запрещается. Рабочая зона крана должна быть ограждена установкой предупредительных щитов.

Строительная площадка должна быть ограждена и иметь достаточное освещение.

Похожие работы на - Водоотведение агрогородка с заводом по производству кваса

 

Не нашли материал для своей работы?
Поможем написать уникальную работу
Без плагиата!
Без нейросетей!