Влияние конструктивных и эксплуатационных факторов на технико-экономические показатели машин

  • Вид работы:
    Курсовая работа (т)
  • Предмет:
    Транспорт, грузоперевозки
  • Язык:
    Русский
    ,
    Формат файла:
    MS Word
    2,61 Мб
  • Опубликовано:
    2012-04-08
Вы можете узнать стоимость помощи в написании студенческой работы.
Помощь в написании работы, которую точно примут!

Влияние конструктивных и эксплуатационных факторов на технико-экономические показатели машин

Министерство сельского хозяйства Российской Федерации

ФГОУ ВПО

Челябинский государственный агроинженерный университет

Факультет: ТС в АПК

Кафедра: тракторы и автомобили




                   Курсовая работа

По курсу

Тракторы и автомобили

На тему:

Влияние конструктивных и эксплуатационных факторов на технико-экономические показатели машин



Студент: Саталкин А.В.

Группа: 425

Руководитель: Куликов Б.М.

                  

                  

                  

                   Челябинск 2009

          СОДЕРЖАНИЕ

            Задание для выполнения курсовой работы

Введение

. Расчет, построение и анализ тяговой характеристики трактора Т-150

1.1 Определение и анализ тяговой характеристики трактора

1.2 Построение скоростной характеристики двигателя трактора Т-150

.3 Построение кривой буксования

.4 Выбор скоростных режимов работы двигателя для расчета данных для построения тяговой характеристики трактора Т-150

.5 Определение данных для построения тяговой характеристики

.6 Анализ тяговой характеристики трактора

. Расчет, построение и анализ динамической характеристики автомобиля ЗИЛ-130

.1 Определение коэффициента полезного действия трансмиссии автомобиля ЗИЛ-130

.2 Методика определение данных для построения динамической характеристики автомобиля ЗИЛ-130

.3 Анализ динамической характеристики автомобиля

. Определение углов продольной и поперечной статической устойчивости трактора и автомобиля

Литература

        ЗАДАНИЕ ДЛЯ ВЫПОЛНЕНИЯ КУРСОВОЙ РАБОТЫ

. Построить и дать анализ тяговой характеристики трактора Т-150 имеющего сцепную массу 5500 кгс и работающего на почвенном фоне стерня.

. Построить и дать анализ динамической характеристики автомобиля ЗИЛ-130, имеющего массу, превышающего в 1,7 раза его конструктивную массу.

. Проанализировать статическую продольную и поперечную устойчивость трактора Т-150 и автомобиля ЗИЛ-130

         ВВЕДЕНИЕ


Значительный рост всех отраслей народного хозяйства требует перемещения большого количества грузов и пассажиров. В системе машин для комплексной механизации сельскохозяйственного производства тракторы и автомобили - мобильные энергетические и транспортные средства.

Тракторы предназначены для передачи поступательного, вращательного движения и гидравлического потока к сельскохозяйственным, мелиораторным, дорожно-строительным и другим машинам и орудиям. Автомобили как транспортные средства предназначены для перевозки грузов и специального оборудования, а также пассажиров по дорогам всех категорий и вне дорог.

В связи с быстрым ростом уровня механизации сельскохозяйственного производства и расширением сферы применения автотранспорта требования, предъявляемые к эксплуатационным качествам тракторов и автомобилей, непрерывно развиваются в зависимости от назначения машин и условий их использования. Эффективность использования и правильная эксплуатация тракторов и автомобилей во многом зависит от знания этих машин, принципов их устройства и влияние эксплуатационных факторов на технико-экономические показатели их работы.

Для закрепления этих знаний вы выполняем данную курсовую работу. В процессе выполнения мы выясняем влияние конструктивных и эксплуатационных факторов на технико-экономические показатели машин. Изучаем тяговый баланс трактора, тяговую характеристику, мощностной баланс, динамический фактор и индикаторную характеристику автомобиля, тяговый и полный КПД трактора и анализ его составляющих. Определяем нормальные реакции почвы на колеса и влияние их величин на тягово-сцепные качества колесного движителя, кинематику тракторного агрегата и автомобиля, устойчивость тракторов и автомобилей.

. РАСЧЕТ, ПОСТРОЕНИЕ И АНАЛИЗ ТЯГОВОЙ ХАРАКТЕРИСТИКИ ТРАКТОРА Т-150

1.2    Определение и анализ тяговой характеристики трактора


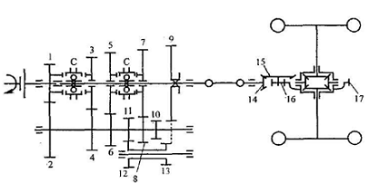
Рисунок 1.1 - Кинематическая схема трансмиссии трактора Т-150

КПД трансмиссии

Tцnкг(1-)

где ηц, ηк - КПД соответственно цилиндрической и конической пары шестерен

ηг - КПД ведущего участка гусеничного движителя

ε - множитель, определяющий, какую часть номинального вращающего момента составляет момент холостого хода трансмиссии трактора.

При современном уровне технологии изготовления шестерен и подшипников и при установившемся тепловом режиме трансмиссии тракторов и автомобилей можно принять:

ηц = 0,985…0,990 ηк = 0,975…0,980

ηг = 0,97…0,99 ε = 0,03…0,05

ηтцn·ηк·ηг(1-)=0,9930,990,980,97=0,92

Таблица 1.1

Характеристики трансмиссии трактора T-150 по передачам

Передача

Шестерни, передающие вращающий момент

Передаточное число

m

т

Замедленная

1

7-9-10-3-5-4-13-21-20-К

106,54

5

0,895

2

7-9-10-3-4-6-14-21-20-К

94,4

5

0,895

3

7-9-10-3-5-4-8-15-21-20-К

83,72

5

0,895

4

7-9-10-3-5-4-2-12-21-20-К

76,63

5

0,895

1

1-2-4-13-21-20-К

37,36

3

0,913

2

1-2-6-14-21-20-К

33,12

3

0,913

3

1-2-8-15-21-20-К

29,37

3

0,913

4

1-2-2-12-21-20-К

26,89

3

0,913

5

5-4-4-13-21-20-К

24,97

3

0,913

6

5-4-6-14-21-20-К

22,12

3

0,913

7

5-4-8-15-21-20-К

19,64

3

0,913

8

5-4-2-12-21-20-К

17,97

3

0,913

Задний ход

1

7-9-11-2-4-13-21-20-К

65,39

4

0,895

2

7-9-11-2-6-14-21-20-К

57,95

4

0,895

3

7-9-11-2-8-15-21-20-К

51,41

4

0,895

4

7-9-11-2-12-21-20-К

47,06

4

0,895


.2 Построение скоростной характеристики двигателя трактора Т-150

Крутящий момент двигателя

Мдв=9550Nе/nдв

где Ne - эффективная мощность двигателя, кВт;

nдв - частота вращения коленчатого вала двигателя, об/мин.

Таблица 1.2

Результаты расчетов

Параметры и размеры

Частота вращения, об/мин


nм=1400

1600

1800

nн=2000

2050

2100

nхх=2150

Nе, кВт

84,93

96,43

104,72

110,3

78,136

41,252

0

Mк, Нм

579,348

575,6

555,6

526,68

364

187,6

0

gе, г/кВт·ч

269,5

256

247,6

245

275,6

350

Gт, кг/ч

22,88

24,686

25,928

27

21,53

14,43

7,29

По данным таблицы 1.2. строим скоростную характеристику двигателя трактора Т-150.

.3 Построение кривой буксования

При тяговом расчете применяется, что на заданном почвенном фоне величина буксования зависит от удельной силы тяги Дкр, которая представляет собой отношение силы тяги к сцепному весу трактора:

Дкркр/Gсц

Gсц = 5500 кгс =55 кН, почвенный фон - стерня

Определим величину силы тяги

Ркр = Дкр Gсц, кН

Таблица 1.3

Результаты расчета кривой буксования

Дкр

0

0,45

0,56

0,64

0,71

0,78

0,82

0,84

0,85

δ, %

0

2

3

5

10

20

40

70

100

Ркр, кН

0

24,7

30,8

35,2

39

43

45,1

46,2

46,7


По результатам таблицы 1.3 строим кривую буксования

1.4 Выбор скоростных режимов работы двигателя для расчета данных для построения тяговой характеристики трактора Т-150

На графике скоростной характеристики выбрать 5 скоростных режимов работы двигателя:

Таблица 1.4

Расчетные параметры трактора Т-150 по передачам

номер передачи

показатели рабты трактора Т-150

Частота вращения, об/мин




nм=1400

1600

1800

nн=2000

2050

2100

nхх=2150



Nе, кВт

84,93

96,43

104,72

110,3

78,136

41,252

0



Mк, Нм

579,348

575,6

555,6

526,68

364

187,6

0



gе, г/кВт·ч

269,5

256

247,6

245

275,6

350



Gт, кг/ч

22,88

24,686

25,928

27

21,53

14,43

7,29

2

Рк, кН

46,22

45,92

44,33

42,02

29,04

14,97

0


Pf, кН

4,3


δ, %

0,72

0,41

0,28

0,17

0,04

0,01

0


Ркр, кН

41,2

41,62

40,03

37,72

24,74

10,67

0


Vt, м/с

1,68

1,92

2,16

2,4

2,46

2,52

2,58


Vд, м/с

0,47

1,13

1,55

1,99

2,36

2,49

2,58


Nкр, кВт

19,7

47

62

75

58

26

0


gкр, г/кВтч

1162

525

417

360

370

553


3

Рк, кН

40,98

40,72

39,3

37,26

25,75

13,27



Pf, кН

4,3


δ, %

0,13

0,12

0,11

0,08

0,03

0


Ркр, кН

35,68

36,42

35

32,96

21,45

9,07

0


Vt, м/с

1,89

2,17

2,45

2,7

2,78

2,85

2,91


Vд, м/с

1,64

1,9

2,18

2,48

2,69

2,82

2,91


Nкр, кВт

60

69

76

81

57

25

0


gкр, г/кВтч

381

357

340

333

377

576


4

Рк, кН

37,53

37,28

36

34,12

23,58

12,15



Pf, кН

4,3


δ, %

0,08

0,07

0,05

0,04

0,02

0,01

0


Ркр, кН

33,23

32,98

31,7

29,82

19,28

7,85

0


Vt, м/с

2,07

2,37

2,66

2,96

3,03

3,1

3,18


Vд, м/с

1,9

2,2

2,52

2,84

2,96

3,06

3,18


Nкр, кВт

63

72

79

84

57

24

0


gкр, г/кВтч

363

343

327

321

377

600


5

Рк, кН

34,85

34,62

33,42

31,68

21,9

11,28



Pf, кН

4,3


δ, %

0,05

0,04

0,04

0,04

0,02

0,005

0


Ркр, кН

30,55

30,32

29,12

27,38

17,6

11,28

0


Vt, м/с

2,23

2,55

2,87

3,18

3,26

3,34

3,42


Vд, м/с

2,11

2,44

2,75

3,05

3,19

3,32

3,42


Nкр, кВт

64

73

80

83

56

37

0


gкр, г/кВтч

357

338

323

325

383

389


6

Рк, кН

31,1

30,9

29,8

28,3

19,5

10,1

0


Pf, кН

4,3


δ, %

0,02

0,02

0,015

0,015

0,01

0,01

0


Ркр, кН

26,8

26,6

25,5

24

15,2

5,8

0


Vt, м/с

2,5

2,8

3,2

3,6

3,7

3,8

3,9


Vд, м/с

2,45

2,74

3,15

3,54

3,6

3,7

3,9


Nкр, кВт

65,6

72,9

80,3

85,1

55,6

21,8

0


gкр, г/кВтч

348,7

338,6

322,8

317,3

387,2

661,9



.5 Определение данных для построения тяговой характеристики

Определить для каждой передачи:

теоретическая скорость движения трактора

, м/с

касательная сила тяги на ведущих колесах

, кН

силу, идущую на самопередвижение трактора

Рf = fGg10-3, кН

силу тяги трактора

Ркр = Рк - Pf , кН

где f - коэффициент сопротивления самопередвижению трактора (f=0,06…0,07)

G - эксплуатационный вес трактора, G=5500 кг

RK - радиус ведущего колеса 379мм

действительную скорость движения

Vд=Vt(1-δ/100), м/с

тяговую мощность трактора

Nкр=Pкр·Vд, кВт

удельный расход топлива

gкр= Gт1000/ Nкр, г/кВт·ч

По данным таблицы 1.4 строим тяговую характеристику трактора Т-150

.6 Анализ тяговой характеристики трактора

Оптимальные значения силы тяги и скорости движения

Ркр2= 37,72 кНVд= 1,99 м/с

Ркр3 = 32,96 кНVд= 2,48 м/с

Ркр 4= 29,82 кНVд= 2,84 м/с

Ркр 5= 27,38 кНVд= 3,05 м/с

Ркр 6= 24 кНVд= 3,54 м/с

Максимальные значения тяговой мощности

Nкр2= 75 кВт

Nкр3= 81 кВт

Nкр4= 84 кВт

Nкр5= 83 кВт

Nкр6 = 85 кВт

тяговый динамический трактор автомобиль

2. РАСЧЕТ ПОСТРОЕНИЕ И АНАЛИЗ ДИНАМИЧЕСКОЙ ХАРАКТЕРИСТИКИ АВТОМОБИЛЯ ЗИЛ-130

2.1 Определение коэффициента полезного действия трансмиссии автомобиля ЗИЛ-130

На рисунке 2.1 изображена кинематическая схема автомобиля ЗИЛ-130

Рисунок 2.1 - Кинематическая схема трансмиссии автомобиля ЗИЛ-130

Передача

Шестерни, передающие вращающий момент

m

it

ηT

1

2/1, 9/10, 15/14, 17/16

3

48,0

0,917

2

2/1, 7/8, 15/14, 17/16

3

26,4

0,917

3

2/1, 5/6, 15/14, 17/16

3

14,8

0,917

4

15/14, 17/16

3

9,5

0,917

5

2/1, 5/6, 15/14, 17/16

1

6,45

0,946


Находим КПД трансмиссии:

ηтцm·ηк·ηкп

где ηкп - КПД карданной передачи, равной 0,99…0,98 в зависимости от угла между валами;

m - число пар цилиндрических шестерен и ЭПР, работающих в трансмиссии

на данной передаче.

ηт= 0,9853 0,98  0,98 = 0,917

ηт= 0,9851 · 0,98 · 0,98 = 0,946

Таблица 2.2

Построение внешней скоростной характеристики автомобиля ЗИЛ-130


Частота вращения коленчатого вала, об/мин


n1 600

n2 750

n3 1000

n4 1250

n5 1500

n6 1750

n7 2000

n8 2500

n9 2750

n10 3000

Ne кВт

22,1

29,4

40,1

52,2

62,5

73,5

83,1

99,3

105

103

Мдв Нм

351,7

374,3

383

398,8

397,9

401,1

396,8

379,3

364,6

327,9


.2 Методика определение данных для построения динамической характеристики автомобиля ЗИЛ-130

Определить:

касательную силу тяги

Рк= Мдв iTT1000Rк, кН

радиус колеса берем из табличных данных

скорость движения автомобиля

Vt=0,105Rк nдвiT, м/с

силу сопротивления воздуха

PW= k F Va2/1000, кН

где к - коэффициент обтекаемости (Нс24)

F - площадь лобового сопротивления

k = 0,6

F = 4.1

избыточную силу тяги

Ркw, кН

динамический фактор автомобиля

D = (Рк- Рw)/Ga

где Ga - сила тяжести автомобиля,

Ga = 1,3 4300 = 5590 кг = 55,9 кН

где 1,8 - отношение полной массы к конструктивной (берется из задания), 4300 кг - конструктивная масса автомобиля ЗИЛ-130

Таблица 2.3

Расчетные параметры автомобиля ЗИЛ-130 по передачам

№ передачи

Показатели работы автомобиля

Показатели работы двигателя



n1

n2

n4

n5

n6

n7



600

1000

1250

1750

2000

2500

3000



Мдв1

Мдв2

Мдв3

Мдв4

Мдв5

Мдв6

Мдв7



351,7

374,3

398,8

401,1

396,8

379,3

327,9

1 iT= 48

Pk, кН

33,652

35,814

38,158

38,379

37,967

36,293

31,375


V

0,63

1,05

1,3125

1,8375

2,1

2,625

3,15


Pw

0,001

0,0027

0,0042

0,0083

0,0108

0,017

0,0244


Pk - Pw

33,651

35,812

38,154

38,37

37,956

36,276

31,35


D

0,601

0,640

0,682

0,686

0,678

0,648

0,560

2 iT= 26,4

Pk, кН

18,508

19,698

20,987

21,108

20,882

19,961

17,256


V

1,1455

1,9091

2,3864

3,3409

3,8182

4,7727

5,7273


Pw

0,0032

0,009

0,014

0,0275

0,0359

0,056

0,0807


Pk - Pw

18,505

19,689

20,973

21,081

20,846

19,905

17,175


D

0,331

0,352

0,375

0,377

0,372

0,356

0,307

3 iT= 14,8

Pk, кН

10,376

11,043

11,766

11,833

11,707

11,19

9,6738


V

2,0432

3,4054

4,2568

5,9595

6,8108

8,5135

10,216


Pw

0,0103

0,0285

0,0446

0,0874

0,1141

0,1783

0,2568


Pk - Pw

10,366

11,014

11,721

11,746

11,592

11,012

9,4171


D

0,185

0,197

0,209

0,210

0,207

0,196

0,168

4 iT= 9,5

Pk, кН

6,6602

7,0882

7,5522

7,5958

7,5143

7,1829

6,2095


V

3,1832

5,3053

6,6316

9,2842

10,611

13,263

15,916


Pw

0,0249

0,0692

0,1082

0,212

0,277

0,4327

0,6231


Pk - Pw

6,6353

7,019

7,444

7,3837

7,2374

6,7502

5,5864


D

0,118

0,125

0,133

0,132

0,129

0,120

0,099

5 iT= 6,45

Pk, кН

4,522

4,8125

5,1275

5,1571

5,1018

4,8768

4,216


V

4,6884

7,814

9,7674

13,674

15,628

15,810

15,916


Pw

0,0541

0,1502

0,2347

0,46

0,6008

0,4327

0,6231


Pk - Pw

4,4679

4,6623

4,8929

4,6971

4,501

4,4441

3,5928


D

0,079

0,083

0,087

0,084

0,080

0,079

0,064


.3 Анализ динамической характеристики автомобиля

Максимальный динамический фактор

D1= 0,686

D2= 0,377

D3= 0,210

D4= 0,133

D5= 0,087

Критическая скорость движения

V1 крит= 1,84 м/с

V2 крит= 3,34 м/с

V3 крит= 5,96 м/с

V4 крит= 6,63 м/с

V5 крит= 9,76 м/с

Максимальная и средняя эксплуатационная скорость автомобиля на дороге с коэффициентом суммарного сопротивления дороги Ψ=0..0,12

V5 max = 23 м/с

V5 сред. = 11,5 м/с

3. ОПРЕДЕЛЕНИЕ УГЛОВ ПРОДОЛЬНОЙ И ПОПЕРЕЧНОЙ СТАТИЧЕСКОЙ УСТОЧИВОСТИ ТРАКТОРА Т-150 И АВТОМОБИЛЯ ЗИЛ-130

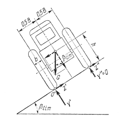
На рисунке 3.1 изображены расчетные схемы для неподвижно стоящих трактора и автомобиля на уклоне, подъеме на наклоне вправо и влево.

Рисунок 3.1 - Схема сил, действующих на трактор (автомобиль) при стоянке: а) на предельном подъеме, б) на предельном уклоне

.1 Угол продольной статической устойчивости трактора Т-150 при подъёме tglim=a/h=1300/720=1,8lim=61,02

.2 Угол продольной статической устойчивости трактора Т-150 при уклоне

tglim=(L-a)/h=(2870-1300)/720=2,18lim=65,36

       

        3.3 Силы опрокидывающая и прижимная, действующие на трактор Т-150

lim

Fп=Gтрcos=72cos61,020,9=31,4 кН

Fоп=Gтрsin=72sin65,360,9=58,9 кН

.4 Угол продольной статической устойчивости автомобиля ЗИЛ-130 при подъёме

tglim= a/h = 1800/800 = 2.25

lim= 66˚

       

        3.5 Угол продольной статической устойчивости автомобиля ЗИЛ-130 при уклоне

tg΄lim= (L-a)/h = (3800-1800)/800 = 2.5

΄lim=68,2˚

.6 Силы, действующие на автомобиль ЗИЛ-130:

lim

Fп= Gавтcos = Gавт coslim= 43 cos66 = 17,5 кH

Foп= Gавтsin΄ = Gавт sin΄lim = 43 sin68,2 = 39,92 кH

Рисунок 3.1 - Схема сил, действующих на трактор (автомобиль) на предельном поперечном уклоне

.7 Угол поперечной статической устойчивости на предельном поперечном уклоне для трактора Т-150

tglim=L/2h=2870/2720=1,99 lim=63,35

.8 Силы, действующие на трактор Т-150

Fпоп=Gтрcos=Gтрcoslim=72cos63,35=32,3 кН

.9 Угол поперечной статической устойчивости на предельном поперечном уклоне для автомобиля ЗИЛ-130

tg lim=0,5В/h = 0,51790/(2800) = 1,11

lim=48˚

.10 Силы, действующие на автомобиль ЗИЛ-130

Fпоп= Gавтcos = Gавт coslim= 43 cos48 = 28,8 кH

.11 Углы трения на пахоте на уклоне и подъеме

tg”=   =0.7

”= 35˚

ЛИТЕРАТУРА

1. Чудаков Д.А. «Основы теории и расчета трактора и автомобиля», М., Колос.,1972

.Гуськов В.В. Тракторы. Теория.- М.: Машиностроение, 1988.

. «Тракторы и автомобили», Методические указания по изучению дисциплины и выполнению заданной контрольной работы ВСХИЗО, М.,1981

. Методические указания к изучению конструкции, основ теории и расчёта трактора и автомобилей и выполнения курсовой работы. ЧГАУ, 1998

Похожие работы на - Влияние конструктивных и эксплуатационных факторов на технико-экономические показатели машин

 

Не нашли материал для своей работы?
Поможем написать уникальную работу
Без плагиата!
Без нейросетей!