Ноосфера и биосфера

  • Вид работы:
    Реферат
  • Предмет:
    Биология
  • Язык:
    Русский
    ,
    Формат файла:
    MS Word
    171,50 kb
  • Опубликовано:
    2009-01-12
Вы можете узнать стоимость помощи в написании студенческой работы.
Помощь в написании работы, которую точно примут!

Ноосфера и биосфера

НАЦІОНАЛЬНИЙ АВІАЦІЙНИЙ УНІВЕРСИТЕТ

Інститут екологічної безпеки

Кафедра біотехнології










ЗАВДАННЯ

на виконання курсового проекту

Тема курсової роботи:

Проект виробництва глюкоамілази шляхом глибинного культивування Aspergillus awamori. Відділення біосинтезу.


студентки Суслової Віолетти






Тема курсової роботи: Проект виробництва глюкоамілази шляхом глибинного культивування Aspergillus awamori. Відділення біосинтезу

. Термін виконання роботи: з 7.10.2011р. до 16.12.2011р.

. Вихідні дані до роботи:

фермент глюкоамілаза

мікроорганізм продуцент виду Aspergillus awamori

підігрівач для поживного середовища, що надходить у ферментер:

тиск гострої пари - 4 кг/см2

температура початкова - 30 оС

температура кінцева - 130 оС

кількість поживного середовища - 27 м3

тривалість процесу стерилізації - 3 год

. Етапи виконання курсової роботи

опрацювання літературних даних 7.10.11 - 21.10.11

розробка методики визначення 22.10.11. - 4.11.11

написання основної частини роботи 5.11.11. - 17.11.11

виконання креслень 18.11.11. - 2.12.11

- оформлення роботи та її захист 2.12.11. - 16.12.11

4. Завдання видав (доцент, к.т.н. Карпенко О.П.)

. Завдання прийняв до виконання___

Курсова робота захищена з оцінкою

Голова комісії: д.б.н. Гаркава К.Г. 16.12.2011 р.

Члени комісії: доцент, к.т.н. Карпенко О.П. ___.

NATIONAL AVIATION UNIVERSITY

Ecological Safetyof Biotechnologythe execution of yearly projectSuslova Violettatheme of course work: Project of glucoamylase production by submerged cultivation of Aspergillus awamori. Department of biosynthesis.

. The term of work execution: from 7.10.2011- 16.12.2011

. Initial data to the work:

enzyme glucoamylase

producer microorganism Aspergillus awamori

Heater for nutrient medium supplied to fermenter:

sharp steam pressure - 4 kg/cm2

temperature initial - 30 оС

temperature final - 130 оС

quantity of nutrient medium - 27 m3

duration of sterilization process - 3 h

3. Stages of yearly project creation

processing handling of literature data 7.10.11 - 21.10.11

- elaboration of determination method 22.10.11. - 4.11.11

writing of principal part of the work 5.11.11. - 17.11.11

creation of drawings 18.11.11. - 2.12.11

- issuance of the work and its defense 2.12.11. - 16.12.11

4. Task was given by (associate professor Karpenko V.I..).

(sign of supervisor) (full name of supervisor)

5. Took task for execution_____.yearly project is defended with a mark__.of commission: Doctor Garkava K.G. 6.12.2011.of commission: associate professor, Karpenko V.I..

ABSTRACT

note for the yearly project “Project of glucoamylase production by submerged cultivation of Aspergillus awamori. Department of biosynthesis” contains 54 pages, 23 references, 2 drawings, 6 figures, 5 tables, 3 appendixes.purpose of this work is to investigate general method of producing enzyme glucoamylase by the most suitable method and conditions of cultivation that is submerged cultivation.method - literature data processing, description of apparatus and of technological flowsheets of glucoamylase production in the department of biosynthesis, drawing up the equipment scheme of glucoamylase biosynthesis by Asp. awamori culture, calculation of heater for medium supplied to fermenter.

РЕФЕРАТ

Пояснювальна записка до курсового проекту на тему «Проект виробництва глюкоамілази шляхом глибинного культивування Aspergillus awamori. Відділення біосинтезу» містить 54 сторінки, 23 літературних джерела, 2 креслення, 6 рисунків, 5 таблиць, 3 додатки.

Мета роботи полягає в дослідженні загального методу виробництва ферменту глюкоамілази найбільш придатним способом та умовами культивування , а саме глибинним культивуванням.

Метод дослідження: обробка літературних даних, опис технологічної схеми виробництва глюкоамілази у відділенні біосинтезу, креслення апаратурної схеми біосинтезу глюкоамілази продуцентом Asp. awamori, розрахунок нагрівача для поживного середовища, що постачається у ферментер.

CONTENT

INTRODUCTION       

. LITERATURE REVIEW

.1 Characteristics of final product

.1.1 General notion about enzymes

.1.2 Classification of enzymes 

.1.3 Characteristics of glucoamylase

`1.2 Characteristics of microorganisms producers of glucoamylase. Aspergillus awamori

. TECHNOLOGICAL PROCESS

.1 Grounds of choosing technological scheme

.2 Description of technological scheme

.2.1 Additional works

.2.2 Technological processes

2.2.4 Processing of waste water and air

2.3 Description of equipment scheme. Specification of equipment

. DESCRIPTION AND CALCULATION OF HEATER FOR NUTRIENT MEDIUM

.1 Description of heater

.2 Calculation of heater

INTRODUCTION

are biological catalysts that bring about chemical changes in substances. With the development of the science of biochemistry has come a fuller understanding of the wide range of enzymes present in living cells and of their modes of action.enzymes, there can be no life. Although enzymes are only formed in living cells, many can be separated from the cells and can continue to function in vitro. This unique ability of enzymes to perform their specific chemical transformations in isolation has led to an ever-increasing use of enzymes in industrial and food processes, in bioremediation, and in medicine, and their production is collectively termed ‘enzyme technology’. Commercially produced enzymes will undoubtedly contribute to the solution of some of the most vital problems with which modern society is confronted, e.g. food production, energy shortage and preservation, and improvement of the environment, together with numerous medical applications.activity of an enzyme is due to its catalytic nature. An enzyme carries out its activity without being consumed in the reaction, and the reaction occurs at a very much higher rate when the enzyme is present. Enzymes are highly specific and function only on designated types of compounds - the substrates.is exoenzyme that attacks starch from the nonreducing end of polysacharide chain and fully convert starch into glucose. Some general properties at majority of glucoamylases of microbal origin are distinguished. Glucoamylase is widely widespread in the nature. It is synthesized by many microorganisms and forms in animal tissues, especially in a liver, kidney etc. Glucoamylase is used preliminary for starch hydrolyses in beverages production.use of microorganisms as a source material for enzyme production has developed because of different reasons such as there is normally a high specific activity per unit dry weight of product, seasonal fluctuations of raw materials and possible shortages due to climatic change or political upheavals do not occur, in microbes, a wide spectrum of enzyme characteristics, such as pH range and high temperature resistance, is available for selection, industrial genetics has greatly increased the possibilities for optimizing enzyme yield and type through strain selection, mutation, induction and selection of growth conditions and, more recently, by using the innovative powers of gene transfer technology and protein engineering.task is to make the best choice of microorganism for production of certain enzyme that gives the highest yield and requires the cheapest raw materials.producers of amylolytic enzymes most often use the molds of genera Aspergillus. Presently at the industrial receipt of foods of hydrolysis of starch - decstrose, glucose and fructose syrups, on the stage of saccharification mainly use glucoamylases of producers, related to the species Asp. awamori, optimal conditions of action of which рН 5.0 and temperature 55oС. Aspergillus are typical obligate aerobs, therefore they can develop only on the surface of solid or liquid medium or in a liquid, aerated enough medium.production of glucoamylase is actual problem nowadays because of its ability to hydrolase the starch which then can be applied as low-price glucose source for lots of industries. The purpose of this work is to investigate general method of producing glucoamylase enzyme and to choose the most optimal way of its production.

1. Literature review

.1      Characteristics of final product

.1.1 General notion about enzymes

Enzymes are biocatalysts produced by living cells to bring about specific biochemical reactions generally forming parts of the metabolic processes of the cells, they act as catalysts in bringing about chemical changes in substances.are highly specific in their action on substrates and often many different enzymes are required to bring about, by concerted action, the sequence of metabolic reactions performed by the living cell. All enzymes which have been purified are protein in nature, and may or may not possess a nonprotein prosthetic group.occur in every living cell, hence in all microorganisms. Each single strain of organism produces a large number of enzymes, hydrolyzing, oxidizing or reducing, and metabolic in nature. But the absolute and relative amounts of the various individual enzymes produced vary markedly between species and even between strains of the same species. Hence, it is customary to select strains for the commercial production of specific enzymes which have the capacity for producing highest amounts of the particular enzymes desired. Commercial enzymes are produced from strains of molds, bacteria, and yeasts. [1]the development of the science of biochemistry has come a fuller understanding of the wide range of enzymes present in living cells and of their modes of action. Without enzymes, there can be no life. Although enzymes are only formed in living cells, many can be separated from the cells and can continue to function in vitro. This unique ability of enzymes to perform their specific chemical transformations in isolation has led to an ever-increasing use of enzymes in industrial and food processes, in bioremediation, and in medicine, and their production is collectively termed “enzyme technology”.activity of an enzyme is due to its catalytic nature. An enzyme carries out its activity without being consumed in the reaction, and the reaction occurs at a very much higher rate when the enzyme is present. Enzymes are highly specific and function only on designated types of compounds - the substrates.

Table 1. Application of enzymes in different industries

Industry segment

Enzymes

Chemical(s) replaced

Process(es)

Detergents

Lipases, proteases, cellulases, amylases

Phosphates, silicates, surfactants

High temperature, energy

Textile

Amylases, cellulases, catalases

Acids, alkali, oxidizing agents, reducing agents

Energy, reduced machine wear

Starch (i.e. high fructose, corn syrup, fuel ethanol, etc.)

Amylases, pullulanases, glucose isomerases

Acids

High temperatures

Leather

Proteases, lipases

Sulfides, surfactants

High temperatures

Feed

Xylanases, lipases

Phosphorus

Lower environmental phosphate and waste (manure) levels

Film silver recovery

Proteases


Recovery of silver from used film

catalytic function of the enzyme is due not only to its primary molecular structure but also to the intricate folding configuration of the whole enzyme molecule. It is this configuration which endows the protein with its specific catalytic function; disturb the configuration by, for example, a change in pH or temperature, and the activity can be lost.of their specificity, enzymes can differentiate between chemicals with closely related structures and can catalyse reactions over a wide range of temperatures (0-110oC) and in the pH range 2-14. In industrial applications this can result in high-quality products, fewer by-products and simpler purification procedures. Furthermore, enzymes are non-toxic and biodegradable (an attractive ‘green’ issue) and can be produced especially from microorganisms in large amounts without the need for special chemical-resistant equipment.technology embraces production, isolation, purification and use in soluble or immobilised form. [2]of microorganisms as a source material for enzyme production has developed for several important reasons:

(1) There is normally a high specific activity per unit dry weight of product.

(2) Seasonal fluctuations of raw materials and possible shortages due to climatic change or political upheavals do not occur.

(3) In microbes, a wide spectrum of enzyme characteristics, such as pH range and high temperature resistance, is available for selection.

(4) Industrial genetics has greatly increased the possibilities for optimizing enzyme yield and type through strain selection, mutation, induction and selection of growth conditions and, more recently, by using the innovative powers of gene transfer technology and protein engineering.produced enzymes will undoubtedly contribute to the solution of some of the most vital problems with which modern society is confronted, e.i. food production, energy shortage and preservation, and improvement of the environment, together with numerous medical applications.[3]

1.1.2 Classification of enzymes

Enzymes are divided into six main classes according to the type of reaction catalyzed. They are assigned code numbers which contain four elements separated by points and have the following meaning:

. the number first indicates to which of the six classes the enzyme belongs,

. the second indicates the subclass,

. the third number indicates the sub-subclass, and

. the fourth is the serial number of the enzyme in its sub-subclass.six classes are distinguished in the following manner:

. Oxidoreductasesclass encompasses all enzymes that catalyze redox reactions. The recommended name is dehydrogenase whenever possible, but reductase can also be used. Oxidase is used only when O2 is the acceptor for reduction. The systematic name is formed according to donor: acceptor oxidoreductase.

. Transferasescatalyze the transfer of a specific group, such as methyl, acyl, amino, glycosyl, or phosphate, from one substance to another. The recommended name is normally acceptor group transferase or donor group transferase. The systematic name is formed according to donor: acceptor group transferase.catalyze the hydrolytic cleavage of C-O, C-N, C-C, and some other bonds. The recommended name often consists simply of the substrate name with the suffix -ase. The systematic name always includes hydrolase.

. Lyasescatalyze the cleavage of C-C, C-O, C-N, and other bonds by elimination. The recommended name is, for example, decarboxylase, aldolase, dehydratase (elimination of CO2, aldehyde, and water, respectively). The systematic name is formed according to substrate group-lyase.

. Isomerasescatalyze geometric or structural rearrangements within a molecule. The different types of isomerism lead to the names racemase, epimerase, isomerase, tautomerase, mutase, or cycloisomerase.

. Ligasescatalyze the joining of two molecules, coupled with the hydrolysis of a pyrophosphate bond in ATP or another nucleoside triphosphate.1983, the recommended name often included synthetase, but the current recommendation is that names of the type X-Y ligase be used instead, to avoid confusion with the name synthase (which is not confined to enzymes of class 6). The systematic name is formed according to X: Y ligase (ADP-forming). [4]

Table 2. Classification of enzymes

 

Group

Reaction catalyzed

Examples

11             Oxidoreductases To catalyze oxidation <#"55834.files/image001.jpg">





A mechanism of attack of substrate with glucoamylase can be of two types: either one-chained or multiple attack, and active center has ubcentered structure. Almost all glucoamylases are glycoproteins, containing from 5 to 35% carbohydrates which consist of olygo-, di- and monosaccharides. A carbohydrate component can be an integral fragment or broken on individual compounds which attach to the protein through a threonine and serine. [7]a rule, natural microorganisms form the complex of amylolytic enzymes, able to hydrolyze plant substrates on the basis of starch carbohydrates. This complex includes α-amylases, and glucoamylases hydrolyzing molecules of starch to glucose and dextrins of different molecular mass; proteases, destroying the proteins of raw material to amino acid, being a valuable nitrous feed for yeasts; glucanases, which intensify the process of fermentative treatment of raw material due to the hydrolysis of unstarch polysaccharidess; pectinases, destroying a pectin, other enzymes of lytic action.nowadays polyenzymatic preparations have different enzymatic composition and differentiate on the level of activity of separate enzymes. On the whole the known polyenzyme preparations with amylolytic activity need improvement of their functional descriptions, that will promote efficiency of their industrial application. Particular interest is presented by enzymatic preparations with the overactivity of glucoamylase. [8]

.2 Characteristics of microorganisms producers of glucoamylase. Aspergillus awamori

producers of amylolytic enzymes most often use the molds of genera Aspergillus species oryzae, usamii, awamori, batatae; of genera Rhizopus species delemar, fonkinsis, neveus, tonnensis, japonicum, topnineusis, and also separate representatives of Neurospora crassa and Mucor. Yeasts and yeast-like microorganisms of genera Candida, Saccharomyces, Endomycopsis and Endomyces also able to synthesize the enzymes of amylolytic action. Presently at the industrial receipt of foods of hydrolysis of starch - decstrose, glucose and fructose syrups, on the stage of saccharification mainly use glucoamylases of producers, related to the genus Aspergilllus: Asp. niger. Asp. awamori, Asp. oryzae, optimal conditions of action of which рН 5.0 and temperature 55oС.

Aspergillus are typical obligate aerobs, therefore they can develop only on the surface of solid or liquid medium or in a liquid, aerated enough medium. Optimal temperature for majority of Aspergillus 25-30 °С, for some it is to 35 °С. The majority of molds at surface cultivation can undergo short-term increase of temperatures to 40 °C and even 45 °C without the noticeable loss of enzymes activity. Optimal humidity of medium for them is about 65 %.

The recombinant and mutant strains of glucoamylase producers’ molds Aspergillus niger are known. Such strains are described: Asp. niger, synthesizing 150 unit/ml of glucoamylase; Asp. niger N 402, got on the basis of natural strain, contains 20 copies of gene of glucoamylase; Asp. niger B0-1. Asp. oryzae is a mutant that synthesizes both glucoamylase and amylase. The use of recombinant strains is related to the necessity of realization of permanent researches on maintenance of strains in the stable and active state, by creation of the special conditions of cultivations which not always are accessible at the industrial conduct of process.of species Asp.awamori for the saccharification of starch-containing raw material at the industrial receipt of dextroses, glucose and fructose syrups, ethanol are known and widely used.enough in regard to the synthesis of glucoamylase from the known mold Asp. awamori is Asp. awamori 466, synthesizing 183 units/ml of enzyme at growth on medium with a corn-flour at the use of saccharification by malt milk and malt mash with diammonium phosphate during184 h of growth. Mycelium is strongly branched, with swelling, septate; a diameter of hyphae is 10-12 μm, the form of conidium is rounded cylindrical or irregular; diameter of conidium 4.4-6.4 μm, color - from olive-yellow to darkly-olive.[Appendix. A1]descriptions: colonies on the Dox’s agar of with a yeast extract, at 25oС, have a diameter of a 70-71 mm/7days, radially grooved, surface velvety, edge thin, a conidial area is an umber; an exudate absent, back is dim-yellow.descriptions: conidial heads are spherical, disintegrating on separate columns, conidiophores weakly tinctured in terminal part, apical expansions are spherical 20-45 μm in a diameter, sterigmas are covered on all surface. Sterigmas are mainly double-level, metulas 6-16 х 3,5 -7 μm . Conidium is spherical, 3,5-6 μm.culture of strain assimilates glucose, saccharose, arabinose well, and poorly - maltose, lactose, lactoglucose and ramnose. Starch hydrolyze to glucose. Well assimilates ammoniacal salts of inorganic acids. It consumes a peptone, casein, amino acid, peptonizes milk.disadvantages of the described strain is a necessity for the receipt of high enough activity of cultural liquid, use of multiphase preparation of inoculum and enriched cultural medium for the basic fermentation process.[9]enzyme glucoamylase is commercially valuable biological product that is widely used in food and agricultural industry, that is for beverages and feed additives production. The most feasible and efficient method of this enzyme production is microbial synthesis. According to reviewed literature the best microorganism for glucoamylase production is mold Asp. awamori because of its high activity for biosynthesis.

general notion microorganism glucoamylase

2. Technological process

.1 Grounds for choosing technological scheme

biotechnological production of enzymes is realized by two methods - surface and submerged. The first method, applied for cultivation of molds is characterized by development of mycelium on a surface of solid or liquid substrate. The film of mycelium, producing not only amylolytic enzymes but also organic acids, inactivating them appears on liquid substrate, therefore solid substrates with the developed surface - wheat bran, pellet of grains, potato fiber and others are used. Maximal activity of enzymes is reached at cultivation of molds on wheat bran. The pellet of grains is poor in nutrient substances, and activity of enzymes in the cultures of molds, grown on it in 4-5 times lower, than on bran. The mature culture of molds in result of bran particles covering with mycelium looks like dense felt-like mass.[10]surface fermentation consists in growth of producer on the surface of thin layer of solid loose medium. Submerged fermentation in a liquid medium can be realized both in the conditions of batch process and with the use of the flowing systems.surface fermentation for the receipt of inoculum spore material is propageted by a superficial method or museum culture is grow in the conditions of submerged liquid culture. Further inoculum is sent to the stage of fermentation, which comes true on the surface of loose medium in metallic trays or vertical perforated cuvettes. A culture develops on the surface of solid loose medium, the basis of which is wheat bran, grain-growing husk, being the source of growth substances. For loosening of medium the arboreal sawdusts (5-10 %), and oat husk is added in brans. Mixture before autoclaving is moistened to 20-40 % humidity and is acidified for the improvement of sterilization conditions.medium a sterile termolabile components, inoculum (0.02-0.1 % from mass of medium) are added, quickly mix manually and lay out in trays with thickness 2-3 cm, which set in the impermeable aerated chambers, preliminary sterilized. Initial humidity of medium is 58-60 %, temperature of cultivation 28- 32°, duration of fermentation about 36-48 hours. [7]

It allows organize the centralized providing of biotechnological plants with the dry culture of molds that is one of advantages of surface method of fermentation. A disadvantage of surface method of cultivation is a necessity of setting of great number of cuvettes, work with which it is difficult to mechanize. The prime price of culture of mold-producer is high, thus mainly from the expense of plenty of hand labour. Mechanization of process of cultivation is possible by creation of continuous-action apparatus or cuvettes free vehicles with the vertical thick layer of nutrient medium and intensive blowing of air through this layer.submerged culture of microorganisms grow on a liquid nutrient medium at the vigorous aeration in bottletight apparatus and in sterile conditions. A process is fully mechanized. Sterility of submerged culture of microorganism-producer of enzymes positively affects results. The next methods of submerged cultivation are known: periodic, continuously-cyclic and continuously-flowing.periodic method is characterized by irremovability of nutrient medium in a fermenter, composition of which in the process of development changes gradually. At continuously-cyclic method microorganisms, located on immobile attachment in a fermenter, are washed by medium, flowing in the reserved contour, to the complete consumption by them nutritives. Enriched with nutritives medium during such cyclic fermentation is gradually exhausted; at times medium stays in the area of reaction this process is more long, than periodic.continuously-flowing method of cultivation of microorganisms is more perfect. Essence of it consists in that microbial population develops in a flowing nutrient medium. A method has two varieties: homogeneously-continuous and gradient-continuous. In first case growth conduct in one fermenter; at careful interfusion and aeration of medium the identical state of culture is provided in all volume of liquid. In a fermenter continuously fresh medium is supplied and from it continuously flows out an excess of cultural liquid.continuous cultivation is carried out in the battery of fermenters, connected by downpipes. The inoculated medium with large content of carbohydrates and other components continuously flows from one fermenter in other and also continuously flows out as the finished culture.continuous cultivation in flowing mediums it is possible to grow microorganisms in conditions optimal for their stages of development. Thus such important factors, as concentration of nutritives, amount of products of exchange, рН, content of dissolved oxygen, sharply changing at a periodic method of cultivations, are maintained permanent on set level or change by worked out program. [12]

A nutrient medium for fermentation is prepared based on physiological necessities of the used microbial culture, and also from the type of aimed enzyme.synthesis of enzyme in a submerged culture flows during a 3-4 days at the continuous supply of sterile air, stabilizing of рН and temperatures of medium on strictly certain levels. The insignificant changes of values of these parameters can cause the frequent decline of fermentation activity. After completion of fermentation for prevention of inactivation of enzymes cultural liquid is cooled and is directed to down stream.

Basic difficulty in realization of continuous cultivation is a large danger of infecting, and necessity of frequent shutoff for realization prophylactic sterilization.

Table 3. Comparison of surface and submerged cultivations

Surface

Submerged

Requires much space for trays Requires much hand labor Uses lower pressure air blower Little power requirement  Minimum control necessary Little contamination problem  Recovery involves extraction with aqueous solution, filtration or centrifugation, and perhaps evaporation and/or precipitation

Uses compact fermenters Requires minimum of labor Requires high pressure air Needs considerable power for air compressors and agitators Requires careful control Contamination frequently a serious problem Recovery involves filtration or centrifugation, and perhaps evaporation and/or precipitation

submerged cultivation microorganisms develop in all volume of liquid nutrient medium. Because majority of producers of enzymes is obligate aerobs, a medium is intensively aerated. In microorganisms occures two indissolubly constrained processes that is a synthesis of biomass and synthesis of enzymes. [1]

For the maximal accumulation of enzymes certain composition of nutrient medium, providing of air with Oxygen, timely taking off of metabolites and physiological heat, optimal values of рН and temperatures is needed. A major condition is also sterility of nutrient medium, supplied air, fermenters, pipelines and fittings., the best method for the production of glucoamylase by cultivation of Asp.awamori is submerged fermentation, because of easier controlling of parameters, minimal requirements of hand labor, low cost of raw material and possibility of sufficient providing medium with Oxygen due to requirements of aerobic culture.

.2 Description of the technological scheme

process of glucoamylase production in department of biosynthesis include the next main stages:

·        Additional works

·        Preparation of inoculums

·        Fermentation [ Apendix C]

2.2.1 Additional works

Preparation of equipmentsurface cultivation it is necessary sterilize an apparatus for preparation of inoculum (capacities for inoculation, cuvettes, capacity for water, for preparation of inoculum suspension, inoculums communications). Sterilization of cuvettes and glassware in an inoculation department is conducted by dry steam at a temperature 160 °C no less than 60 min Apparatus and communications are sterilized by sharp steam at a temperature 105-120 °C and excess pressure 0,05-0,1 МPа., especially inoculation boxing, is sterilized by irradiation by means of the special bactericidal lamps. Sterilization of apparatus and communications has significant mean at the submerged method of cultivation. The most careful sterilization can not give an effect, if impermeability of equipment is broken. [12]valves before setting check up by hydraulic compression at pressure 0,3 МPа. Impermeability of connections is checked up at excess pressure of steam 0,15- 0,2 МPа. The special attention is made to sterilization of apparatus and communication for the serve of the defoamer. Sterilization of these knots is conducted at 125-135°C during 1,5-2 h. On the stage of sterilization permanent microbiological control of sterility of nutrient medium, air supplied to fermenter, defoamer etc is conducted.process of fermentation for defoaming in apparatus liquid defoamer is supplied. For receiving 0,05% emulsion of defoamer, in a capacity bring in its concentrate, then dilute it to necessary concentration. Emulsion of defoamer is sterilised in the special vehicle of batch-type at temperature 123±2°C during 30 min in order to avoid bringing with it infections to medium. After sterilization defoamer is cooled in the same apparatus to temperature 30-32°C, then supply through a metering device in a fermenter and inoculator.[7]a microbiological sterility check up the department of sterilization, its walls and floor, apparatus, communications, and also hands of workers.

Preparation of air

The producer of glucoamylase enzyme Asp.awamori is an aerobe, and for its normal development in the process of cultivation it is necessary to give sterile air in a sufficient amount. Especially high demands to sterility is required at preparation of air for aeration of submerged culture.are a few methods of cleaning and sterilization of air, based on two principles: killing of microorganisms and their mechanical separation. Preparation of air for aeration is conducted as follows:

cleaning air from rough mechanical suspended particles (viscin filters)

preliminary conditioning to the necessary temperature

air supply in a compressor

thin cleaning of air from microorganisms (head filter)

final cleaning in individual filter.the stage of pre-cleaning of air the bulk of large dust particles with the diameter 5-10 μm is removed. As filters of pre-cleaning use oily filters. For a compression and injection of air use turbo-compressors in which the compression of air takes place under the action of centrifugal force. The compression of air is accompanied by its heating to 220oС. Therefore after compressors air enters refrigerator. To delete excess moisture from air, it must be cooled.air enters head filter of КБ ВНИИФСа, that is a steel cylinder with a spherical bottom and sectional lid. Inside it the nets between which fiberglass filter material is fixed are located. A filter is sterilized by steam with pressure 0,2 МPа at 133°C during 3 hours. Reupholstering of head filter is made once per 2-3 months. [13]


cleared air enters individual filters for the thin cleaning and given for aeration of growing culture in an inoculator and fermenter. For a fermenter the filter of ЛАИК СП6/ 15 is used, for inoculums - filter ФТО - 60. Filter material, used for the filters of the thin cleaning, has a coefficient of skip 1⋅109 %, that provides the required sterilization of air, necessary for development of microorganisms. Filters are sterilized with steam.[7]

Preparation of water

For preparation of medium water is taken from water supply system, artesian mining holes or open reservoirs after corresponding treatment. It must be biologically clean (ГОСТ 2874-82), colourless, without taste and smell, must not give precipitate. The dry residue of water must not exceed 1000 mg-eq/l, general hardness must not be more than 7 mg-eq/l. Too hard water slows the growth of microorganisms, because dissolved in it substances are not taken into account in composition of nutrient medium for a certain culture. [13]is necessary to check up chemical composition of water. Maintenance of gypsum is undesirable if there are more than 0,5 g/l and presence of salts of ammonium, because they testify that decaying processes take place.quantity of microorganisms in 1 ml of water must not be more than 100. In microbiological industry water is used not only for preparation of mediums but also for washing of apparatus, systems of cooling, etc. [14]must not exceed next concentrations:

4. Contents of harmful substances in water

Substance

Content, g/l

Lead

0.1

Arsenic

0.05

Fluorine

1.5

Zink

5.0

Copper

3.0



In the real time by a basic normative document, qualificatory quality of drinking-water, there is ГОСТ 2874-82 "Water drinkable. Hygienic requirements and control after quality". From 01.01.2000 in Ukraine a new normative document is put in an operation the State sanitary rules and norms (ДСанПіН) №383 (186/1940) "Water drinkable. Hygienic requirements to water quality of centralized household water use". In a microbiological production presence of clean water in large quantity has a great value.[15]

Preparation of disinfectants

The basic requirement to the desinfectants is the effective removing of all kinds of dirtying and contamination; therefore they must possess moistening, emulsifying and dispersive ability. In addition, they must be easily washed off after cleaning of surface, not corrode equipment and be harmless for operating personnel.the production of enzyme preparations for washing of equipment surfactants are used, mainly. From alkaline cleansers most widely used: caustic soda, calcinated soda, tripotassium sulphate.soda (ГОСТ 2263-59) is used for washing of apparatus and alkalizing of medium. Solid caustic soda must contain no less than 92-96% of caustic soda, liquid - no less than 42-50%.'soda is an effective mean for removing of organic admixtures. It is a colourless crystalline substance which dissolves in water good, forming solutions with high pH. Hot 2 - 3-% solutions of caustic soda hydrolyze proteins well, slit carbohydrates, possess a bactericidal action. For washing of equipment it is possible to use 1 - 2% solutions. The lack of caustic soda is its strong corrodible action. For preparation of 1 - 2% solution of caustic soda 1 - 2 kg of it dissolve in a hot water and bring to a volume to 100 l.calcinated (sodium carbonate). Used for washing of apparatus and alkalizing of environment. A synthetic soda (ГОСТ 5100-64) is used in a microbiological production, containing 96,8% chemically clean substances.calcinated soda is weaker alkaline mean in comparison with a caustic soda. It is white fine-crystalline powder, good water-soluble. Hot solutions of the calcinated soda saponify fats and hydrolyze proteins well. For washing of equipment apply 1 - 2% solutions with a temperature 70 - 80 °C (1 - 2 kg of soda dissolve in hot water and bring to a volume 100 l).desinfectant large distribution in food industry have the next groups of chemicals: phenols, chlorine containing preparations, formaldehyde and quaternary ammonium compounds (QAC).[16]is 35 - 40% aquatic solution of gas of formaldehyde. Possesses bactericidal, sporicidal and fungicide action. In 5-% solution of formalin spores perish through 30 min, in a 2-% - through 60 min, in a 1-% - through 2 h.is the combined disinfectant, contains in 1 m3 of 100 kg solution of chloric lime, 75 kg of the calcinated soda and 10 kg of caustic soda. Solution of chloric lime (100 kg per 400 l of water) at 60°C pour in solution of the calcinated soda (75 kg per 500 l of water) and to this mixture add solution of caustic soda (10 kg per 75 l of water). Mixture is settled by 12-24 hours and before the use dissolve with water in ratio 1: 30.is applied for disinfection of walls of shopfloors and storages. Sometimes 0,5 - 2% solution of chloric lime or 3-%t solution of formalin is added to it. For the receipt of limewater one part of quicklime is dissolved in nine parts of water. Ammonia or ammoniac water is used as a source of nitrogen and regulator of medium рH. The ammonia of I brand contains no less than 25%, and an ammonia of II brand is no less than 20% nitrogen. [17]

Preparation of nutrient medium

Nutrient medium is prepared, using corn mash with the concentration of dry substances 18-20%, which is received due to the next scheme: corn-flour through a portion automatic scales are loaded in a mixer, in which simultaneously and during permanent work of mixer water with a temperature no more than 45° С is supplied. Ratio of flour and water 1: (2,5-3,0).

mass is pumped with a pump in a boiling apparatus, working under the pressure, mass in a vehicle is heated by sharp steam, which is entered through the bottom. Boiling soft is produced at temperature148-154°C and pressure 0,36-0,44 МPа 15-20 min.[12]boil soft a flour is possible both in the vehicles of batch-type and by continuous method in the boiling apparatus of tube-type, to which steam is supplied by pressure no less than 0,5 МPа.

The boiled soft mass enters saccharifier, equipped with a worm-pipe for cooling. Before blowing of mass in a saccharifier water in an amount 5% to the volume of mass is added.boiled soft mass is cooled to 63°C, then saccharify with malt milk, which is received by mixing in the malt vats of the malt ground up on a maltcrusher and water. Correlation of malt and water 1: (6-8). Duration of saccharification at a temperature 58-60oC during 30 min.

Got wort with the concentration of dry substances 18-20% and рН 5,3-5,6 by a pump is feeded on a contact head, pumped through it, warmed up by sharp steam to 85°C and given in a sterilizer 15.




of nutrient medium is carried out on setting, including a contact head, tubular holder and heat-exchanger.Before sterilization of medium the system is checked for impermeability by steam under the pressure 0,20- 0,25 МPа. At finding out leaking of steam pressure is reduced to zero, defects are removed and the system is again checked up on hermeticity. During the complete pressurizing the system is sterilized by sharp steam during 30-40 min at pressure 0,2-0,25 МPа. After termination of sterilization of the systems proceed the sterilization of medium. Nutrient medium with temperature 75-80°C by a piston pump given through a contact head, where heated to the temperature 120-125°C, in a tubular holder-sterilizer, where 30-40 minutes is maintained, then cools down in heat-exchanger to 35°C and enters the fermenter.work of heat-exchanger the by-pass line, valves of water and medium supply must be under steam defence. In absence of heat-exchanger a nutrient medium directly from holder enters fermenter. In the process of its filling pressure 0,10-0,12 МPа is supported in a vehicle. Sharp steam at this time is giventhrough the system of aeration. Medium cools down directly in fermenter. [18]

After filling of fermenter all system is released from medium, pump with a water for removing of suspended particles of nutrient medium and sterilize with sharp steam during 30-40 min at pressure 0,20-0,25 МPа. Liberation and puming of the system is carried out in an agitation tank. Water discharge must make 2-3 volumes of the system.

.2.2 Technological processes

Preparation of inoculum

For inoculation of production nutrient medium at submerged cultivation inoculum is also prepared by a submerged method.receipt of inoculum is carried out by the phasic increase of mass culture of producer. At small productivity of workshops it is taken to one or two operations, and for the plants of the large productivity there is a sequential process.Аsp. awamori there are such stages of inoculums preparation:

.        Test tube with an initial culture on agar nutrient medium.

.        Subculturing of water suspension of culture in retorts with a liquid nutrient medium containing 5% of corn-flour and 0,5% of the autolyzed yeast, cultivation on shake-flask propagator during 48 h.

.        Subculturing of culture in vessels with the capacity 6 l (quantity of inoculum 10-12% to the volume of nutrient medium), cultivation during 48 h.

.        Subculturing of culture in an inoculator on corn wort with concentration 6%, cultivation during 48 h. at a temperature 27°C, interfusion with mixer with frequency of rotation 950 rotations/minute and with the air supply 16 m3/(m3/h)

.        Subculturing of culture into productive fermenter (3% of inoculums to the volume of nutrient medium)

The inoculums material of Asp. awamori mold is prepared in laboratory in test tubes on agar nutrient medium with the next content (in %):

Glucose

2.0

Sodium nitrate

0.91

Potassium chloride

0,05

Magnesium sulphate

 0.05

0.10

Iron sulphate

 0.001

Distilled water

96.84

is sterilized during 40 minutes at pressure 0,1 МPа.culture of mold is inoculated on slant medium in test tubes and grow during 12 days in a thermostat at 25° С. The prepared culture must have a characteristic for species color and folded surface. It is used for preparation of liquid inoculating material.[19]

Preparation of liquid inoculume.liquid inoculum prepares in a few stages. By a three-phasic scheme on the first stage prepare the nutrient medium of the next content (in %) :

Corn flour

5.0

Yeast autolysate

0.5

Water

94.5

the dilute solution of sulphuric acid рН of medium is reached to 4,8. The prepared medium is poured out in shake-flask propagators on 500 ml per 300 ml in each and sterilize at a temperature 121-125°C during 40-60 min. After sterilization medium is cooled to 26°C and is inoculated with the suspension of conidia received at growing of culture on the slant agar medium in tests tubes. Flasks stand on shake-and-flask propagator. Growing is conducted at a temperature 24-26°C during36-48 h at frequency of vibrations of shake and-flask propagator 200-220 min- 1.36-48 h (due to the conclusion of microbiologist) a liquid culture is passed on the second stage. Incubated liquid inoculum of the second stage is the inoculums for incubation of sowing culture. The volume of inoculums should be 0.5 - 1.0 % to volume of nutrient medium in inoculator.

Inoculation of medium in fermenter

Before sowing from fermenter take the tests of medium through the sampler for the microbiological inoculation and biochemical analysis.sowing close a valve on an output air-track at a sowing vehicle and lift pressure to 0,06-0,08 МPа, and in fermenter remains pressure 0,02-0,03 МPа. After this open a valve on the line of pressing at a sowing vehicle and fermenter and due to the difference of pressure press inoculum into a fermenter.











a valve on the line of pressing, turn on a mixer and begin the process of culture growing in fermenter. After termination of cultivation the line of pressing is steamed thoroughly. The amount of inoculum is 3% to the volume of nutrient medium in fermenter. [1]of Asp. awamori culture

Process of growing of submerged culture of Asp.awamori in a production is carried out in fermenters from stainless steel in sterile conditions at continuous agitation and aeration of medium. Fermenter in which grows the submerged culture is provided with a shirt for heating and cooling, with an aerating device, jets for steam supply, inoculating and drain lines, bushing for a manometer and thermometer, sampling knot, anti-foaming tank and individual air filter.[20]microbiological and biochemical control of development of culture with the observance of all terms of sterility tests are taken from fermenter after 72 h after inoculation, and then every twenty-four hours of growth. In tests glucoamylase activity, рН, concentration of dry substances, state of culture and absence of extraneous microflora at microscopy is determined. [21]

process of fermentation proceed at next conditions:

Temperature of medium in fermenter, oC

35

Method of agitation

double-level turbine stirrer

Frequency of mixer rotations, min-1

150-170

Quantity of air supplied, m3 /m3 of medium/hour

no less than 30-60

Pressure under the lid of fermenter during the growth, MPa

0.02-0.03

Temperature of air at inlet to fermenter , oC

35-40

prepared culture must satisfy the next requirements:

Glucoamylase activity units/ml

no less than 200

Concentration of dry substances in the filtrate of culture, %

8-10

pH

3.0-3.5

presence of extraneous microflora

absent


.2.3 Micribiological and chemical control

Regardless of method of cultivation from the moment of inoculation with producer a sterile nutrient medium the control for growth of culture and production of enzymes is conducted. For every species of producer and method of cultivation, the periodicity of selection of middle tests of growing culture is set. The selected tests are exposed to microscopy and visual examination. With the purpose of exposure of possible infections the periodic inoculation of tests on agar media with introduction of factors, repressing the growth of producer is made. Determination of accumulation in the culture of fermentative activity is constantly conducted. At submerged cultivation control for the consumption of basic limiting substrates of medium (carbohydrates, N, Р) is conducted, рН of culture is measured.indexes of growth of culture, the changes of composition of medium and accumulation of enzymes, etc. are added to the laboratory magazine.all stages of selection of enzymes conduct the analyses of activity, the sizes of losses and output of commodity product is determined. The prepared preparations of enzymes expose to especially careful research, especially those which are used in medicine and in foods. Spores or cells of producer must be absent in the prepared product, and a maximum norm of semination by microflora is determined in every case.liquid and dry enzymatic preparations are analysed on activity of enzymes, contents of dry substances, presence of microbial contamination. At control of the high-cleared preparations besides determination of contamination with microbes and activity of enzymes analyses on content of protein, ash elements, carbohydrates and other specific properties of enzymes is conducted. [1]

2.2.4 Processing of waste water and air

At submerged cultivation of glucoamylse producer Asp. awamori the waste products are air and water, which contain spores of the cultivated microorganism. At submerged cultivation of microorganisms in fermenters amount of air, outgoing for fermenter per 1 hour hesitates from 20 to 60 m3 per 1 m3 of medium.air with relative humidity 90-95% and temperature 35-36°C it is necessary to render harmless in scrubbers with an antiseptic. The variant of rendering of air harmless is possible by the use of it in heating of steam-boiler.of major measures, reducing emission of microorganisms in an environment is pressurizing of fermenters, flotators and equipment of separation knot. On the row of enterprises of fermentation type the high-efficiency cleaning of exhaust air from fermenters, flotators, knots, drying settings and packing department is carried out by means of Venturi’s scrubbers. The final separation of liquid from gas is carried out in centrifugal scrubber. The cleared gas is thrown out in an atmosphere, and water with solid particles is taken out from an inertia vehicle and scrubber in collector. Cleaning of air to the clean or sterile state is possible to carry out by means of filters of the rough and thin cleaning or by incineration. In a number of cases decrease of harmful discharges in an atmosphere is possible to attain by perfection of technology. [1]at the production of submerged culture are divided by two categories: working water from heat-exchangers, from the shirts of manifolds of fermenters etc. and productively polluted waters.from washing of technological equipment (of inoculating apparatus, fermenters and product communications) gathers in collector and before supply on a biological purification is exposed to sterilization. Water is given by a centrifugal pump on a contact head, where heated to 126-130°C, and maintained during 1 h in a pipe holder, after cools down to 30°C in heat-exchanger and is directed for a bioscrubbing.from washing of boiling apparatus, discharge vats, saccharifier, agitation tank sterilizer, heat-exchanger, washings of floors are directed on a bioscrubbing. Flows from water closets and shower-bath are sent in a sewerage network.infected culture of mold, the amount of which must not exceed 5% from the general amount of fermentation or 0,05 m3 per 1 m3 of culture, is exposed to sterilization at pressure 0,18- 0,20 МPа during 2 h directly in fermenter, whereupon through balancing tank is given on a bioscrubbing. The amount of polluted water is about 22-35 m3 per 1 m3 of culture.decrease of contaminations amount can be attained at introduction of new technological methods and processes, for example at introduction of cycles for the secondary use of sewages, in particular use of exhaust cultural liquid on preparation of solutions of nutrient salts and limewater. As a result the amount of exhaust cultural liquid decrease twice. [22]

.3 Description of equipment scheme. Specification of equipment

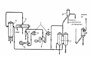
equipment scheme of the production of glucoamylase by submerged cultivation of Asp. awamori is shown on figure 6.saccharified corn mash enters collecting tank 1 from where by a centrifugal pump 2 it is pumped to the agitation tank 8 for preparation of nutrient medium. Other components for medium such as water and salts such as potassium phosphate and ammonium sulphate is supplied from collecting tank 3 are added in agitation tank 8.agitation tank components of nutrient medium is carefully mixed and рН of solution bring to 4.8 with sodium hydroxide. A medium is sterilized then, for what by a pump 9 it is given in a contact head 10, heat from 75-80 °C to 125°C, maintain in a pipe-type holder 11 during 30-40 mines and cool to 30-32 °C in surface heat-exchanger 12.sterilized and cooled medium enters fermenter 13 that is a vertical cylindrical vessel with radial aerators or with two-level turbine stirrer and bubbler for air supply.the process of filling of fermenter an excess pressure 0,25 MPа is supported in it by a steam, supplied through the air duct through an aerating device. Fillfactor of fermenter is 0,75-0,85. At its less value a volume is taken to the norm by the supply of medium from agitation tank 8 through the system of sterilization. After filling of fermenter all system is released from a medium, water is pumped and sterilize with sharp steam. A nutrient medium in fermenter is cooled to 33-35°С.fermenter medium is inoculated by the culture of molds from manifold 14. Before inoculation from fermenter take samples through the sampler for microbiological control and biochemical analyses. Inoculation is carried out through a pressing line preliminary sterilized from manifold to fermenter by sharp steam during 1 hour. For this purpose valve on an output airline of manifold close and lift in it pressure to 0,06-0,08 MPa, leaving in fermenterе pressure 0,02-0,03 MPa, whereupon open a valve on the pressing line in manifold and fermenter and in result of pressure differences inoculum from manifold is pressed into a fermenter. After this close valves on the pressing line, in fermenter drive to the rotation a stirrer and begin the process of growing of culture.pressing of all inoculum culture from manifold let the air out, open a lid and carefully wash internal surface. Then manifold is sterilized and fill with a nutrient medium for the next cycle of preparation of inoculum.medium for manifold is prepared in an agitation tank 5, equipped with a stirrer. In the beginning in agitation tank add water, then turn stirrer and gradually supply salts and corn wort and vegetable oil if necessary. Stirring of medium is made not only by a stirrer, but also as a result of its circulation by pump 6.the same pump medium is given through a contact head 7 into manifold, where it is maintained during 1,5-2 h at 125оС, cool to 33-35°C and inoculate with Asp. awamori spores, through sowing actuator acces with the maintenance of sterility and at minimum motion of air in a workshop. After inoculation open valves for inlet and outlet of air. Expense of air 30-60 m3/(m3-h), its temperature 35-40°С. Duration of cultivation 36 h.of air, supplied in manifold and fermenters, conduct as follows. Before pumping to the rotary liquid-packed ring compressor 17 air is purified from mechanical admixtures on a viscin filter 16, and after a compressor is released from moisture consequently in dehydrator 18 and moisture separator 19. The compressed and dried air is heated in heat-exchanger 20 to the temperature 60-80°C and then purify from a microflora on a general head filter 22, filled with a basaltic fibre. After a head filter air is additionally purified on individual filters 22 at manifold and 23 at fermenter, which are also filled with a basaltic fibre.filters sterilize simultaneously with manifolds and fermenters by sharp steam during 2 h at excess pressure about 0.2 - 0.3 MPa. Moisture is removed from filters by blowing air through them.cultivation of molds in fermenter temperature of nutrient medium 35 °C is supported by automatic control of water supply in the shirt of apparatus. Aeration and agitation with stirrer (frequency of rotation about 150 - 170 rotations/minute) is conducted continuously from the moment of inoculation completion and to the end of fermentation. Amount of the air supplied is 30-60 m3/(m3-h). Sampler and lower draining communication are under steam defence. Duration of the fermentation is 120-160 h.



air from fermenter and manifold through the nozzle in a lid is thrown out through scrubber 24 in an atmosphere. In scrubber air is purified from spores and other suspended particles.liquid by a pump 15 is pumped for further processing and obtaining of enzyme preparation. Empty fermenter is washed and sterilized at 120°C during 2 hours.the process of fermentation for microbiological and biochemical control of development of culture take samples (with the maintenance of sterility) in 24 hours after inoculation and then every 12 hours of growth. The prepared culture must have activity of glucoamylase no less than 200 units/ml. [20]of the equipment is given in the table 5.

Table 5. Specification of equipment of technological scheme for glucoamylase production

Format

Zone

Position

Notation

Names

Quantity

Note





Documentation






AD 04.000

Assembly drawing












1 3

04.001

Collecting tank

2




2 4 15

04.002

Centrifugal pump

3




6 9

04.006

2




5 8

04.005

Agitation tank

2




7 10

04.007

Contact head

2




11

04.011

Pipe-type holder

1




12

04.012

Surface heat-exchanger

1




13

04.013

Fermenter

1




14

04.014

Manifold

1




16

04.016

Viscin filter

1




17

04.017

Rotary liquid-packed ring compressor

1




18

04.018

Dehydrator

1




19

04.019

Moisture separator

1




20

04.020

Heat-exchanger

1




21

04.021

Head filter

1




22

04.022

Individual filter at manifold

1




23

04.023

Individual filter at manifold

1




24

04.024

Scrubber

1




3. DESCRIPTION AND CALCULATION OF HEATER

.1 Description of heater for nutrient medium supplied to fermenter

of the conditions of influence on biologically active substances biosynthesis is ensuring of production sterility and as well as nutrient medium components sterility. At biologically active substances production different multicomponent nutrient mediums in which foreign microorganisms may be present are used. These microorganisms should be fully disrupted or killed. Sterilization is the process of complete disruption or elimination of microorganisms.of sterilization is destruction of all microflora in the nutrient medium, different liquid admixtures. Necessity of sterilization is caused because cultures those are producers of enzymes or other biologically active substances very sensitive to other organisms’ presence.of molds for production of enzymes are cultivated on sterile nutrient mediums.process can be divided into three stages: medium or apparatus heating to the temperature of sterilization, holding this temperature during some time providing death of all microorganisms and the last - cooling of sterilized object to the temperatures available for inoculation of medium by pure culture of producent. Here is described apparatus for heating of medium to necessary temperature of sterilization.[18]the sterilization of medium it is heated to 130°С and is held at this temperature for 15 minutes. Heating proceeds in contact head that is built in the pipeline through which from agitation tank medium enters fermenter or manifold.cylindrical body of apparatus (diameter 159/149 mm) the pipe is built in (diameter 112 mm) with apertures with diameter 2mm,in screw facet, turn across external surface of glass with height 290 mm. In circular space between body and inner pipe through the connecting branch (diameter 57/70 mm) inject steam (P = 4kg/cm2), which is after passing through the aperture penetrates product heating it to temperature of sterilization.sterilization of nutrient medium supplied to manifold sterilizers of similar construction is applied. [23]

.2.     Calculation of heater of medium supplied to fermenteris heated in the column of continuous action by sharp steam at p=4 kg/cm2 from 30 to 130 oC. Steam is injected to mass through the orifices. Volume of nutrient medium for filling of fermenter - 18m3. Duration of sterilization processes, holding and cooling of medium - 2 hours.

Initial data

sharp steam pressure

4 kg/cm2

temperature initial

30 оС

130 оС

quantity of nutrient medium

27 m3

duration of sterilization process

3 h






of sterilizing column is the volume of heated mass

s.c. = 27/3 = 9 m3/h

of heat necessary for heating of mass

h = Vs.cρc (t2 - t1) = 9⋅1065⋅1 (130-30) = 959500 kcal/h

h = ((9⋅1065)/3600)⋅4186(130-30) = 1115⋅103 W

ρ - density of medium (volumetric mass);

ρ = 1065 kg/m3;

с - heat capacity of medium;

с=1 kcal/(kg⋅grad) [4186 J/(kg⋅grad)];

1 and t2 - initial and final temperature of medium;1 = 30 and t2 = = 130° С.of heat on sterilization subject to losses of heat into environment in quantity 2%ster=1,02Qh = 1,02.959 500 = 978 690 kcal/hourster= 1,02⋅115⋅103 = 1137⋅103 W.of steam on sterilization


где Ist - enthalpy of heating steam;st = 657,3 kcal/kg (2758 KJ/kg);c - enthalpy of condensate at 130°С; at 130° Сc= 130,5 kcal/kg (547,2 KJ/kg).discharge of steam on sterilization

v-specific volume of saturated water steam at

р = 4 kg/cm2

υ = 0,3818 m3/kg.of steam outflow from orifices in heating column

φ - velocity coefficient, φ = 0.9;' - enthalpy of steam at inlet to orifice;' = 657,3 kcal/kg (2755 KJ/kg);"- enthalpy of steam at outlet from orifice and mixing with heated mediumр= 1,755 kg/cm2 (tsat = 130°С),"=650,6 kcal/kg (2720 KJ/kg).square of orifices in medium heater necessary for inlet of heating steam

of orifices with diameter 2 mm for inlet of steam into medium

of one orifice with diameter 2 mm

 the inner cylinder of heater with diameter 12 mm consider six rows of orifices - 294/6 = 49 orifices per row.of medium flow in heater

section for passage of medium through heater

din - inner diameter of sleeve for passage of mass;in = 104 mm.of medium stay in heating head


where l - length of heating cylinder= 0.4 m.

Results of calculations of heater with given parameters:of heat necessary for heating of mass 959500 kcal/hdischarge of steam on sterilization 710 m3/hof steam outflow from orifices in heating column 213.5 m/secof orifices with diameter 2 mm for inlet of steam into medium 294of medium stay in heating head 1.36 sec.

CONCLUSIONS

.        Enzyme glucoamylase is commercially valuable biological product that is widely used in food and agricultural industry, that is for beverages and feed additives production. The most feasible and efficient method of this enzyme production is microbial synthesis. According to reviewed literature the best microorganism for glucoamylase production is mold Asp. awamori because of its high activity for biosynthesis.

.        The best method for the production of glucoamylase by cultivation of Asp.awamori is submerged fermentation on the corn mash substrate, because of easier controlling of parameters, minimal requirements of hand labor, low cost of raw material and possibility of sufficient providing medium with Oxygen due to requirements of aerobic culture.

.        Technological process of glucoamylase production in department of biosynthesis includes the several stages, such as additional works (preparation of equipment, water, air sterilization, disinfectants and nutrient medium preparation), preparation of inoculums and actually fermentation. And according to these stages technological and equipment schemes of glucoamylase production by submerged cultivation were developed.

.        Time of medium holding in heating head for sterilization 27 m3 of nutrient medium from 30 to 130oC with volumetric discharge of steam 710 m3/h is 1.36 sec and quantity of orifices with diameter 2 mm for inlet of steam into medium is 294.

REFERENCES

1.      (Microbiological Process Report Production of Microbial Enzymes and Their Applications,L A. UNDERKOFLER, R.R. BARTON, AND S.S. RENNERT.Takamine Laboratory, Division of Miles Laboratories, Inc., Clifton, New Jersey, October 1, 1957)

2.      Biotechnology,Fourth Edition. John E. Smith Emeritus Professor of Applied Microbiology, University of Strathclyde, Glasgow and Chief Scientific Adviser to MycoBiotech Ltd, Singapore, Cambridge University Press 2004

3.      Industrial Enzymes. Structure, Function and Applications Edited by Julio Polaina and Andrew P. MacCabe, 2007 Springer)

4.      Enzymes in Industry.Production and Applications,Edited by Wolfgang Aehle, Third, Completely Revised Edition, 2007)

5.      ://www.nezachetovnet.ru/free/organicheskaya_himiya/?id=f16052

6. http://chemanalytica.com/book/novyy_spravochnik_khimika_i_tekhnologa/06_syre_i_produkty_promyshlennosti_organicheskikh_i_neorganicheskikh_veshchestv_chast_II/5426

7.      Грачева И.М. Технология ферментных препаратов. - Москва: Агропромиздат, 1987. - 335с.

8.      Wongwicham A et. al.: Biotechnol. Bioeng, Nov 20; 65(4), 1999.

9.      <http://ru-patent.info/21/95-99/2196821.html>

10.    Биотехнология. Т.Г. Волова. - Новосибирск: Изд-во Сибирского отделения Российской Академии наук, 1999

11.    Гореликова Г.А. Основы современной пищевой биотехнологии: Учебное пособие. - Кемеровский технологический институт пищевой промышленности. - Кемерово, 2004. - 100 с.

12.    http://www.sergeyosetrov.narod.ru/Projects/Enzym/Production_microbial_ferments.htm

13.    Сидоров Ю.І., Влязло Р.Й., Новіков В.П. Процеси і апарати мікробіологічної та фармацевтичної промисловості. Технологічні розрахунки. Приклади і задачі. Основи проектування: Навчальний посібник. - Львів: «Інтелект-Захід», 2008

14.    ГОСТ 2874-82 «Вода питьевая. Гигиенические требования и контроль за качеством».

15.    Беккер М.Е. Введение в биотехнологию. - перевод на русский язик, изд-во Пищевая промышленность, 1978.

16.    ДСанПіН №383 Про затвердження Державних санітарних правил і норм “Вода питна. Гігієнічні вимоги до якості води централізованого господарсько-питного водопостачання»

17.    http://www.pravoteka.ru/pst/88/43830.html

18.    Калунянц К.А., Голгер Л.И., Балашов В.Е. Оборудование микробиологических производств. - М.: Агропромиздат, 1987. - 304 с.

19.    http://www.sergeyosetrov.narod.ru/Projects/Enzym/Grow_cultures_microorganism.htm

20.    Яровенко В.Л, Устинников Б.А., Богданов Ю.П., Громов С.И. Справочник по производству спирта. Сырье, технология и технохимконтроль. - М.: Легкая и пищевая промышленность, 1981

21.    Biotechnology,Fourth Edition. John E. Smith Emeritus Professor of Applied Microbiology, University of Strathclyde, Glasgow and Chief Scientific Adviser to MycoBiotech Ltd, Singapore, Cambridge University Press 2004

22.    http://www.eurolab.ua/encyclopedia/3863/34236/

23.   Колосков С.П. Оборудование предприятий ферментной промышленности. - М.: Пищевая промышленность, 1969. - 383 с.

Appendix. Characteristics of different producers of glucoamylase

B1 Characteristics of different producers of glucoamylase [5]

Sources of glucoamylase Optimal conditions Molecular weight, kDa Isoelectric point (рI) Content of carbohydrates, % Degree of soluble starch hydrolysis, %   рН temperature, С      Endomycopsis sp. 20-9 5,7-5,9 50 53,0 3,8-3,82 8,5 98-99   Endomyces JF 00111  4,8-5,0 - 55,0 4,8-5,5 present -  Rhizopus javanicus 5,0-5,2 - 48,0 7,5-8,0 10,5 -  Aspergillus awamori 4,5 60 83,7-88,0 3,7 - 90  Aspergillus niger:              I 4,5-5,0 - 99,0 3,4 - 95  II 4,5-5,0 - 112,0 4,0 - -  Mucor rouxianus I 4,6 55 59,0 8,4 present 100  Rhizopus delemar 4,5 40 100,0 - - 95  Penicillium oxalicum 5,0 55-60 84,0 7,0 - 88  Aspergillus phoenicis 4,5 60 69,0 - 17,0 -  Aspergillus awamori X-100 4,7-5,0 60-62 62,0 4,4 presen - 


Похожие работы на - Ноосфера и биосфера

 

Не нашли материал для своей работы?
Поможем написать уникальную работу
Без плагиата!
Без нейросетей!