Расчет технологических параметров очистной станции

  • Вид работы:
    Курсовая работа (т)
  • Предмет:
    Экология
  • Язык:
    Русский
    ,
    Формат файла:
    MS Word
    117,86 Кб
  • Опубликовано:
    2012-04-18
Вы можете узнать стоимость помощи в написании студенческой работы.
Помощь в написании работы, которую точно примут!

Расчет технологических параметров очистной станции

Министерство образования и науки Российской Федерации

Федеральное государственное бюджетное образовательное учреждение высшего профессионального образования «Санкт-Петербургский государственный университет технологии и дизайна»

Кафедра инженерной химии и промышленной экологии



КУРСОВАЯ РАБОТА

по дисциплине «Техника и технология защиты окружающей среды»

Расчет технологических параметров очистной станции



Магистрант: Филимонова В.М. 1

-МГ-19 1

Руководитель: Витковская Р.Ф. 1



Санкт-Петербург

Содержание

1 Технологические параметры очистной станции

.1   Определение характерных расчетных расходов сточных вод от различных водопотребителей

1.2     Определение концентраций загрязнений в сточных водах

.3       Приведенное население

2    Определение необходимой степени очистки сточных вод

.1   Определение степени смешения и разбавления сточных вод в водоеме у расчетного створа

2.2     Определение необходимой степени очистки сточных вод по взвешенным веществам

.3       Определение необходимой степени очистки сточных вод по БПКполн. Смеси сточных вод и воды водоема

.4       Определение необходимой степени очистки сточных вод по растворенному в воде водоема кислороду

.5       Определение необходимой степени очистки сточных вод по органолептическому показателю вредности

.6       Определение необходимой степени очистки сточных вод по температуре воды водоема

3    Выбор метода очистки сточных вод и типов очистных сооружений      

Выводы


Технологические параметры очистной станции

Для определения требуемой степени очистки сточных вод, сбрасываемых в водоем и для гидравлических и технологических расчетов определяют характерные расчетные расходы концентрации загрязнений в сточных водах, эквивалентное и приведенное население. Расчетные расходы стоков от населенных мест определяется на основании норм водоотведения бытовых стоков с учетом коэффициента неравномерности kобщ. Распределение расчетных расходов по часам суток принимают на основании графиков водоотведения, а в случае их отсутствия от аналогичных предприятий. Нормы и коэффициенты неравномерности отведения принимают в соответствии с СанПиНом «Проектирование внутренних водопровода и канализации зданий».

На городские очистные канализационные сооружения поступает смесь бытовых и производственных стоков (вариант 1 - раздельная канализация; вариант 2 - общесплавная система канализации - принимающая смесь бытовых, производственных и ливневых вод). Расчетное население города N=325000 человек, жилые здания оборудованы внутренним водопроводом, канализацией и ваннами. Суточный приток от группы предприятий Qпр.=18000 м3/сут. Режим водоотведения сточных вод от предприятий: взвешенные вещества bпр.=230 г/м3; БПК5 (количество нитритов и нитратов) Lпр.=120 г/м3; БПК20 (полное окисление) Lпр.=160 г/м3; нефтепродукты Cпр.=24 г/м3; СПАВ Kпр.=21 г/м3; активная реакция производственных сточных вод pH=7,6.

Данные притока сточных вод от промышленных предприятий в городскую канализацию по часам суток представлены в таблице 1.

очистка сточная вода загрязнение

Таблица 1 - Приток сточных вод от промышленных предприятий в городскую канализацию по часам суток (по технологическим данным)

часы суток

приток, м3


часы суток

приток, м3

0÷1

500


12÷13

1000

1÷2

800


13÷14

1000

2÷3

600


14÷15

800

3÷4

600


15÷16

800

4÷5

300


16÷17

600

5÷6

500


17÷18

600

6÷7

400


18÷19

500

7÷8

400


19÷20

400

8÷9

1300


20÷21

400

2100


21÷22

400

10÷11

1800


22÷23

500

11÷12

1300


23÷24

400



18000


1.1 Определение характерных расчетных расходов сточных вод от различных водопотребителей

а) раздельная система канализации

·        расходы бытовых сточных вод от населения

Средний суточный расход

 (1)

где n - норма среднесуточного водоотведения на одного жителя, л/сут;

n=250 л/сут.

Средний часовой расход в сутки среднего водоотведения

 (2)

Средний секундный расход

 (3)

Максимальный суточный расход

 (4)

где kсут. - коэффициент суточной неравномерности;

kсут.=1,15.

Максимальный часовой расход

 (5)

где kобщ. - общий коэффициент неравномерности притока бытовых сточных вод (принимается в зависимости от среднего секундного расхода);

kобщ.=1,4

Максимальный секундный расход

 (6)

·        расходы сточных вод от промышленных предприятий

Средний суточный расход

Qсут.=18000 м3/сут.

Средний часовой расход за сутки

 (7)

Средний часовой расход в смену наибольшего водопотребления

 (8)

где Qмакс.см.=21200 м3/ч (смена 8÷16 ч.).

Максимальный часовой расход

Qмакс.ч.=2100 м3/ч.

Средний секундный расход за сутки

 (9)

Средний секундный расход смену наибольшего водопотребления

 (10)

Максимальный секундный расход


·        суммарные расходы сточных вод

Средний суточный расходср.сут.=81250+18000=99250 м3/сут.

Средний часовой расход в сутки среднего водоотведения

Qср.ч.=3385,4+750=4135,4 м3/ч.

Средний секундный расход в сутки среднего водоотведения

qср.=940,4+208,3=1148,7 л/с.

Максимальный суточный расход

Qмакс.сут.=93437,5+18000=111437,5 м3/сут.

Максимальный часовой расход

Qмакс.ч.=4748 м3/ч.

Максимальный секундный расход


Минимальный часовой расход

Qмин.ч.= 1464 м3/ч.

Минимальный секундный расход

 (11)

б) общесплавная система канализации

Расчетный расход сточных вод, поступающих на очистные сооружения

 (12)

где Qсух. - расход сточных вод в сухое время года, л/с;

n0=0,8;

Qдожд. - расход дождевых вод с площадей стока после ливнеспуска, л/c.

Расход сточных вод в сухое время года

 (13)

Qдожд. можно принебречь, т.к. ливнеспуск находится рядом с насосной станцией, следовательно площадь ничтожно мала.

.

1.2 Определение концентрации загрязнений в сточных водах

а) раздельная система канализации

·        концентрация взвешенных веществ

В хозяйственно-бытовых сточных водах

 (14)

где 65 - масса взвешенных веществ на одного жителя (г/сут);

n - норма водоотведения (250÷300), n=250.

В сточных водах промышленных предприятий (по технологическому заданию)

bпр.=230 г/м3

В общем стоке

 (15)

·        БПКполн.

В хозяйственно-бытовых сточных водах

 (16)

где 40 (г/сут) - БПКполн. осветленной сточной жидкости на одного жителя.

В производственных сточных водах (по технологическому заданию)

Lпр.=160 г/м3

В общем стоке

 (17)

·        содержание нефтепродуктов

В производственных сточных водах

Спр.=24 г/м3.

В общем стоке

 (18)

·        содержание синтетических поверхностно-активных веществ (СПАВ)

В хозяйственно-бытовых сточных водах

 (19)

где 2,5 - масса СПАВ на одного жителя, г/сут.

В производственных сточных водах (по технологическому заданию)

Кпр.=28 г/м3.

В общем стоке

 (20)

б) общесплавная система канализации

Принимаем:

b=300 (мг/л)

L=50 (мг/л)

С=10 (мг/л)

Концентрация взвешенных веществ в общем стоке, поступающем на очистку

 (21)

БПКполн. в общем стоке, поступающем на очистку

 (22)

Концентрация нефтепродуктов в общем стоке, поступающем на очистку

 (23)

Концентрация СПАВ в общем стоке, поступающем на очистку

 (24)

1.3 Приведенное население

Nпр.=N+Nэкв., (25)

где Nэкв. - эквивалентное население, чел.;

Nпр. - приведенное население, чел.

·        по взвешенным веществам

 (26)

·        по БПКполн.

 (27)

2   
Определение необходимой степени очистки сточных вод

Определить необходимую степень очистки сточных вод до выпуска их в водоем при следующих исходных данных:

наименьший среднемесячный расход воды водоема года 95%-ной обеспеченности (по данным гидрометеослужбы) Q=19 м3

средняя скорость течения на расчетном участке реки υср.=0,5 м/с

средняя глубина реки на расчетном участке Нср.=1,1м

расстояние от места выпуска сточных вод до расчетного створа по фарватеру (по течению) L=10000м

расстояние от места выпуска сточных вод до расчетного створа по прямой (между центрами конечных створов) Lпр.=8000м

содержание взвешенных веществ в воде водоема до спуска сточных вод bр.=18г/м3

средняя температура воды в реке летом tр=16ºС

БПКполн. речной воды до места выпуска сточной воды Lр.=3,2г/м3

концентрация растворенного кислорода в речной воде до места спуска сточных вод Ор.=6г/м3


2.1 Определение степени смешения и разбавления сточных вод в водоеме у расчетного створа (на 1км. выше по течению от ближайшего пункта водопользования)

Коэффициент смешения

 (28)

где α - коэффициент, учитывающий гидравлические факторы смешения.

 (29)

где φ - коэффициент извилистости;

ζ=1 - для берегового выпуска;

Е - коэффициент турбулентной диффузии.

Коэффициент извилистости

 (30)

Коэффициент турбулентной диффузии для равнинных рек:

 (31)


Кратность разбавления перед расчетным пунктом водопользования

 (32)

С целью повышения коэффициента смешения применяем рассеивающий фильтрующий струйный выпуск конструкции К. В. Иванова а=0,80÷0,95

Принимаем а=0,86, тогда n=24,3.

2.2 Определение необходимой степени очистки сточных вод по взвешенным веществам

Предельно допустимое содержание взвешенных веществ в сточных водах, спускаемых в водоем 

 (33)

где р - допустимое увеличение концентрации взвешенных веществ в водоеме после спуска сточных вод, г/м3;

р=0,25 г/м3 - для расчетного случая.

Необходимая степень очистки

 (34)

2.3 Определение необходимой степени очистки сточных вод по БПКполн. смеси сточных вод и воды водоема

БПКполн. очищенной воды

 (35)

где Кст. - константа скорости потребления кислорода сточной водой;

Кр. - константа скорости потребления кислорода речной водой;

Т - продолжительность перемещения воды от места выпуска сточных вод до расчетного створа, сут.;

Lпр.доп. - предельно допустимая БПКполн. смеси речной и сточной вод в расчетном створе, г/м3;

Lр. - БПКполн. речной воды до места выпуска сточных вод, г/м3;

Кст.р.1

К1=0,09

 (36)

БПКполн. смеси речной и сточной вод в вместе выпуска сточных вод

 (37)

где LТ (г/м3) - допустимая БПКполн. смеси речной и сточной вод в расчетном створе;

LТ=3 г/м3 .

БПКполн. очищенной воды

 (38)


2.4 Определение необходимой степени очистки сточных вод по растворенному в воде водоема кислороду

Допустимая концентрация спускаемых сточных вод по БПКполн.

 (39)

где 0,4 - коэффициент для пересчета БПКполн. в БПК2;

- наименьшая допустимая по санитарным правилам концентрация растворенного кислорода в воде водоема, г/м3.


Т.к. Lст.≥15 г/м3, расчет с учетом реаэрации можно не делать.

2.5 Определение необходимой степени очистки сточных вод по органолептическому показателю вредности

Допустимая концентрация вредного вещества с сточных водах, спускаемых в водоем

 (40)

где Спр.доп. - предельно допустимая концентрация вредного вещества в водоеме, г/м3;

Ср.=0,01 г/м3 - концентрация загрязнения в водоеме выше места выпуска сточных вод в водоем.


По содержанию СПАВ:

 (41)


2.6 Определение необходимой степени обработки сточных вод по температуре воды водоема

Максимальная допустимая температура сточных вод, сбрасываемых в водоем

 (42)

где tр. - максимальная температура воды водоема до выпуска сточных вод в летнее время, ºС; tдоп. - допустимое повышение температуры воды водоема (не более чем на 3ºС).

3. Выбор метода очистки сточных вод и типов очистных сооружений

Согласно СНиП ll-32-74, метод и степень очистки сточных вод должны определяться в зависимости от местных условий с учетом возможного использования очищенных сточных вод для промышленных или сельскохозяйственных нужд. Используемые сточные воды должны отвечать санитарно-гигиеническим, а также технологическим требованиям потребителя. Сточные воды, сбрасываемые в водоемы, должны отвечать требованиям «Правил охраны поверхностных вод от загрязнений сточными водами.

Состав очистных сооружений должен выбираться в зависимости от требуемой степени очистки сточных вод, пропускной способности очистной станции, состава сточных вод, поступающих на очистную станцию, метода использования осадка и от других местных условий в соответствии с нормами проектирования отдельных очистных сооружений и технико-экономическими расчетами.

В зависимости от количества сточных вод, подлежащих очистке, рекомендуются следующие типы очистных сооружений:

решетки с механической очисткой и удалением отбросов ленточным транспортером в контейнер;

аэрируемые песколовки с гидроциклонами для отмывки песка;

радиальные отстойники, сблокированные с преаэраторами;

контактные резервуары;

сооружения для обработки осадка (метантенки, обезвоживание осадка путем нагрева);

аэротенки;

биологические пруды.

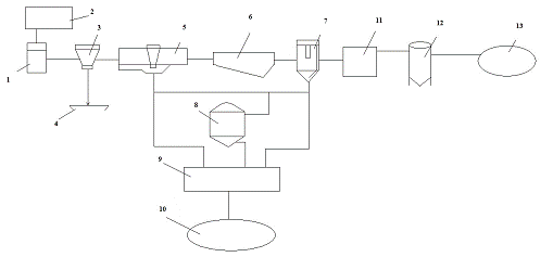
Выбранная схема очистных сооружений представлена на рисунке 1.

Рисунок 1 - Принципиальная схема очистных сооружений.

- приемная камера с решеткой, 2 - бункер для временного хранения взвешенных веществ 3 - песколовка, 4 - бункер для песка, 5 - первичный радиальный отстойник, 6 - аэротенк, 7 - вторичный вертикальный отстойник, 8 - метантенк, 9 - цех механического обезвоживания осадка, 10 - иловые поля, 11 - хлораторная установка и хлораторные резервуары, 12 - блок доочистки (с песчаным фильтром), 13 - биологический пруд.

Площади, необходимые для расположения данных очистных сооружений с учетом суммарного среднего суточного расхода сточных вод Qср.сут=99250м3/сут, составляют: для механической очистки 6,25 - 5 га, для аэротенка 12,5 - 10 га

Выводы

В ходе данной курсовой работы определили расходы сточных вод от различных водопотребителей, определили необходимую степень очистки сточных вод по соответсвующим показателям и согласно расчетным данным построили схему очистных сооружений.

Похожие работы на - Расчет технологических параметров очистной станции

 

Не нашли материал для своей работы?
Поможем написать уникальную работу
Без плагиата!
Без нейросетей!