Очитка выбросов токсичных компонентов от сжигания минерального сырья
Содержание
Введение
Анализ и обобщение
научно-технических и патентных материалов
.1 Современные взгляды на процесс
образования вредных газообразных выбросов и влияние загрязнения атмосферы на
окружающую среду
.2 Оценка заданной топки как
источника загрязнения воздушного бассейна
.3 Основные методы очистки
отработанных газов
Расчетно-пояснительная записка
.1 Расчет количества и состава
продуктов сгорания топлива
.2 Расчет
рассеивания вредных компонентов в атмосферный воздух
.2.1 Оценка
наиболее опасного компонента отработанных газов
2.2.2 Определение
типа источника вредного выброса
2.2.3 Расчет
рассеивания в атмосфере нагретых выбросов
2.3 Принципиальная схема очистки.
Физико-химические основы очистки отработанных газов от токсичных компонентов
.4 Расчет
материального баланса по отработанным газам
2.5 Конструктивные расчёты
принятой системы очистки отработанных газов
Экономический расчет
3.1 Расчёт абсолютно -
предотвращённого ущерба
3.2 Расчет
плат за выбросы загрязняющих веществ в атмосферу
4 Экологическая
оценка инженерных методов защиты воздушного басейна
4.1 Оценка
воздействия отработанных газов на окружающую среду
4.1.1 Определение
категории опасности предприятий
Заключение
Список литературы
Введение
токсичный выброс очистка топливо
Атмосферный воздух - один из главных источников
жизни на земле. Потребность человека в воздухе зависит от его состояния,
условий работы и колеблется от 15 до 150 тыс.л. в сутки. Воздух используется и
во многих производствах, поскольку служит окислителем в процессах горения.
Атмосфера состоит из смеси газов и всегда
содержит определённое количество примесей, поступающих от естественных и
антропогенных источников. Более устойчивые зоны с повышенными концентрациями
загрязнений возникают в местах активной жизнедеятельности человека.
Антропогенные загрязнения отличаются многообразием видов и многочисленностью
источников. В России основное загрязнение атмосферы создают ряд отраслей
промышленности, транспорт и теплоэнергетика. Самые распространённые токсичные
вещества, загрязняющие атмосферу: оксид углерода СО, диоксид серы SO2, оксиды
азота NOx, углеводороды, пыль.
Сухой атмосферный воздух представляет собой
однородную смесь нескольких газов (по массе): 75,55% азота, 23,1% кислорода,
1,35% инертных и прочих газов, а также всегда содержит определённое количество
примесей, поступающих от естественных и антропогенных источников. Более
устойчивые зоны с повышенными концентрациями загрязнений возникают в местах
активной жизнедеятельности человека.
При охране атмосферного воздуха устанавливают:
нормативы предельно допустимых концентраций и предельно допустимых уровней
воздействия физических излучений; порядок разработки и утверждения предельно
допустимых выбросов (ПДВ, ВСВ); единую систему учёта вредных воздействий на
атмосферный воздух; государственный контроль за охраной атмосферного воздуха и
порядок его осуществления. [1]
1 Анализ и обобщение научно-технических и
патентных материалов
.1 Современные взгляды на процесс образования
вредных газообразных выбросов и влияние загрязнения атмосферы на окружающую
среду
Современный этап развития науки о гигиене
характеризуется разработкой вопросов совершенствования методов оценки опасности
химического загрязнения окружающей среды. В основу характеристики опасности
веществ и их классификаций в большинстве случаев положены результаты
экспериментов на животных. Такие эксперименты позволяют выявить потенциальную
опасность того или иного вещества для человека. О реальной опасности веществ в
настоящее время чаще можно судить лишь по данным экспериментальных и
эпидемиологических исследований.
При определении критериев реальной опасности
одной из главных задач является переход задач от фактов обнаружения изменения к
оценке его зеачимости. В связи с этим можно применить схему спектров
биологических ответов на воздействие загрязняющих веществ, предложенную
экспертами Всесоюзного общества здравоохранения, как основу критериев реальной
опасности. Согласно этой схеме (таблица 1) все загрязняющие вещества делятся на
четыре категории в зависимости от реакции населения на воздействие вредных
веществ.
Таблица 1 - Схема спектров биологических ответов
на воздействие загрязняющих веществ
|
Категория
опасности загрязнения
|
Признаки
воздействия загрязнения (критерий)
|
|
Ι
Чрезвычайно
опасное
|
Смертность
|
|
ΙΙ
Высокоопасное
|
Заболеваемость
|
|
ΙΙΙ
Опасное
|
Физиологические
признаки болезни
|
|
ΙV
Умеренно
опасное (или вызывающее опасение); малоопасное
|
Физиологические
и другие сдвиги неизвестного характера Накопление загрязнения в органах и
тканях
|
|
Безопасное
(или допустимое)
|
|
Безопасными или допустимыми загрязнениями
являются такие, которые при любой длительности воздействия не оказывают прямого
или косвенного влияния на организм человека. Приведённые качественные
показатели изменений состояния здоровья населения или его групп, соответствующие
тому или иному классу опасности загрязнения воздуха, получают по результатам
эпидемиологических исследований. Они служат критериями отнесения наблюдаемого
содержания веществ в атмосфере к соответствующему классу опасности.
Разовые концентрации, в 2…5,5 раза превышающие
допустимые, способны субъективно ухудшать условия жизни за счёт запаха и
вызывать лишь кратковременные изменения в организме, не сопровождающиеся
увеличением заболеваемости. Их можно признать в соответствии с классификацией,
приведённой в таблице 2, умеренно опасными. Более выраженное воздействие на
организм должно оказывать кратковременное загрязнение на уровне более 10 ПДК.
Эти уровни следует классифицировать как опасные.
Уровни загрязнения воздуха, вызывающие
ориентировочный рефлекс, можно считать малоопасными, а вызывающие напряжение
защитно-приспособительных механизмов - умеренно опасными. Данная точка зрения и
положена в основу выделения пяти категорий опасности загрязнения,
представленных в таблице 2.
С учётом отечественного и зарубежного опыта при
прогнозах повышенного загрязнения в зависимости от степени опасности ожидаемого
уровня содержания вредных веществ рекомендуется предпринять предупредительные
меры. При этом необходимо установить значение неблагоприятных метеорологических
условий для рассеивания примесей в формировании среднегодового содержания
вредных веществ и общего суммарного загрязнения. [2]
При сжигании сырья в энергосиловых установках
образуются вредные токсичные компоненты - сажа, моноксид углерода, оксиды серы
и азота. Ежегодно в ОС выбрасываются десятки млн. тонн вредных веществ.
Выбросы отработавших газов представляют угрозу
окружающей среде, поскольку приводят к образованию «парникового эффекта»,
деградации озонового слоя и образованию кислотных дождей.
Окись углерода (СО). Бесцветный газ без запаха,
легче воздуха, кипящий при температуре -191,50. В воде растворяется плохо, в
смеси своздухом взрывается. СО относится к быстродействующим ядам. Поступает в
организм через органы дыхания, отмечаются следующие симптомы: головная боль,
головокружение, шум в ушах, мышечная слабость, тошнота, рвота, ухудшение слуха
и зрения и др. При воздействии очень высоких концентраций быстро теряется
сознание, затем следуют кратковременные судороги и смерть от паралича
дыхательного центра.
Сернистый ангидрид (SO2).
Бесцветный газ с резким запахом. В первую очередь участвует в образовании
кислотных дождей. Общемировой выброс SO2
оценивается в 190 млн. т в год. Длительное воздействие диоксида серы на
человека приводит вначале к потере вкусовых ощущений, стесненному дыханию, а
затем к воспалению или отеку легких, перебоям в сердечной деятельности,
остановке дыхания. Также SO2
оказывает негативное воздействие на растительный и животный мир, например,
листовые пластинки растений, находящиеся вблизи производственных предприятий,
густо усеяны мелкими некротическими пятнами, образовавшимися в местах оседания
капель серной кислоты.
Оксиды азота (NOx).
Газообразные вещества. При всех процессах горения образуются оксиды азота,
причем большей частью в виде оксида. Оксид азота быстро окисляется до диоксида,
который представляет собой красно-белый газ с неприятным запахом, сильно
действующий на слизистые оболочки человека. Чем выше температурв сгорания, тем
интенсивнее идет образование оксидов азота. [3]
Другим источником оксидов азота являются
предприятия, производящие азотные удобрения, азотную кислоту, нитраты,
вискозный шелк, целлулоид. Количество NOx,
поступающих в атмосферу, составляет 65 млн. т в год.
Таблица 2 - Примерная классификация опасности
загрязнения воздушного бассейна
|
Класс
опасности загрязнения
|
Виды
поражений
|
|
при
кратковременном воздействии
|
при
длительном воздействии
|
|
Допустимое
Умеренно опасное Опасное Высокоопасное Чрезвычайно
опасные
|
Отсутствие
загрязнения 1. Пороговые изменения рефлекторной деятельности 2.
Функциональные изменения в пределах физиологической нормы 3. признаки
сенсибилизации организма 1. Обострение реакции на специфические запахи,
вегетативные расстройства 2. Функциональные изменения за пределами
физиологической нормы 3. Аллергические состояния у наиболее чувствительных
лиц 4. Увеличение неспецифической, в том числе хронической, заболеваемости 1.
Непереносимость запахов, раздражающее воздействие 2. Острые токсические
поражения органов дыхания и других органов 3. Острые аллергические
заболевания 4. Обострение отдельных видов хронических заболеваний 5.
Выраженные подъёмы заболеваемости 1. острые смертельные поражения 2.
внезапное увеличение смертности в группах хронических больных
|
Отсутствие
изменений Функциональные изменения адаптационных и компенсационных
механизмов 1. Функциональные изменения за пределами физиологической нормы
2. Увеличение неспецифической, в том числе хронической, заболеваемости
1. Специфические для вредных веществ хронические заболевания 2. Увеличение
специфической заболеваемости 1. Увеличение общей смертности населения
2. Увеличение специфической смертности
|
В условиях крупного промышленно-энергетического
комплекса или скопления транспорта краткосрочные и постоянные профилактические
мероприятия по охране воздушного бассейна должны быть включены в перечень,
который рекомендуется для умеренно опасного и опасного уровней содержания
вредных веществ в воздухе (таблица 3).
Таким образом, на основе санитарно-гигиенических
и эпидемиологических исследований разработаны критерии дифференциальной оценки
степени опасности содержания химических веществ в атмосфере. Проведённая
классификация состояния воздушного бассейна доказывает научную обоснованность
мероприятий по защите атмосферы от загрязнения вредными выбросами, в том числе
при неблагоприятных метеорологических условиях.[4]
Таблица 3 - Мероприятия по сокращению вредных
выбросов в атмосферу
|
Класс
опасности загрязнения
|
Мероприятия
по сокращению вредных выбросов в атмосферу
|
|
при
кратковременном загрязнении
|
при
длительном загрязнении
|
|
Допустимое
Умеренно опасное Опасное Высокоопасное Чрезвычайно опасные
|
-
Строгое соблюдение технологического режима, герметизация оборудования,
усиление контроля за работой очистных сооружений, запрещение ремонтных работ,
сопровождающихся выбросами, сдвиг по времени прерывистых технологических
процессов Ограничение погрузо-разгрузочных работ, не обеспеченных условиями
защиты атмосферы, остановка второстепенных производств, переход на чистое
топливо, максимальное снижение нагрузки на источники, которые не способны
переключиться на более чистое топливо Остановка производств, являющихся
наиболее опасными источниками загрязнения. Переброска электроэнергии из
других районов. Сокращение производства до наиболее возможной степени,
ограничение движения транспорта Прекращение деятельности всех производств и
предприятий с выбросами, сведение до минимума потребления электроэнергии и
движение транспорта;прекращение деятельности всех предприятий с целью
максимального ограничения пребывания населения в загрязнённой зоне
|
-
Плановое внедрение мероприятий с целью устранения загрязнений То же
Выборочная остановка на реконструкцию производств, являющихся наиболее
опасными источниками загрязнения Остановка на реконструкцию всех производств,
являющихся опасными источниками загрязнения
|
1.2 Анализ заданной топки как
источника загрязнения
Топка - один из основных элементов
котельного агрегата. В ней происходит процесс горения, при котором химическая
энергия топлива преобразуется в тепловую энергию продуктов сгорания,
передаваемую далее жидкостии пару, находящимся в котле.
Существующие топочные устройства
можно разделить на слоевые и камерные.
Слоевые топки предназначены для
сжигания твердого топлива в слое на колосниковой решетке. В камерных топках
сжигается твердое топливо во взвешенном состоянии в виде пыли и дробленых
частиц, а также жидкое, распыляемое с помощью форсунок, и газообразное.
Камерные топки подразделяются на факельные и вихревые.
При слоевом способе сжигания
необходимый для горения воздух попадается к слою топлива через колосниковую
решетку. При факельном способе сжигания твердое топливо предварительно
размалывается в мельницах и пыль вместе с воздухом (аэросмесь) попадает в
топку. Время пребывания газа и пыли в объеме топки незначительно (1,5-2 с).
Циклонный способ сжигания основан на использовании закрученных топливовоздушных
потоков. Транспорт топлива осуществляется воздухом. Топливные частицы
циркулируют по определенным траекториям в течение времени, необходимого для
завершения их сгорания. Под действием центробежных сил частицы движутся в виде
уплотненного пристенного слоя, интенсивно перемешиваясь с воздухом. Время
пребывания частиц в циклонной камере выбирается достаточным для выгорания
грубой пыли (размер частиц - 200 мкм) или дробленого топлива (размер частиц до
5 мм). Камерные топки для сжигания твердого топлива используют в котельных
агрегатах средней (10 - 42 кг/с) и большой (42 кг/с) производительности.
Рассмотрим подробнее топку марки
ЗП-РПК для слоевого сжигания антрацита.
Рисунок 1 -
Топка марки ЗП-РПК.
Топки полумеханические ЗП-РПК
с пневмомеханическими забрасывателями и решетками с поворотными колосниками
предназначены для сжигания каменных и бурых углей, а также мазута под
паровыми и водогрейными котлами и в промышленных печах.
Топки работают по принципу
непрерывного заброса топлива на горящий слой.Благодаря
интенсивному нижнему зажиганию свежего топлива по всей площади решетки топка
может работать на трудновоспламеняющихся топливах, а также на бурых углях с
большой влажностью.
Особенностью топок является
совмещение механического, как основного, и пневматического заброса топлива,
позволяющего оптимизировать горение пылевых фракций в топочном объеме.
Конструкция топки позволяет автоматизировать процесс горения [5].
Технические характеристики:
диапазон изменения нагрузки,
% 25-100;
коэффициент избытка воздуха
за топкой, не более 1,4-1,7;
потери тепла от химического
недожога, %, не более 1;
потери тепла от механического
недожога, %, не более 13,5;
основной вид топлива -
Каменные и бурые угли, антрацит,мазут;
влажность топлива, %, до 40;
зольность топлива, %, до 35;
содержание мелочи (0-6 мм),
%, до 60;
максимальный размер куска, мм
- 40.
Таблица 4 -
Основные конструктивные параметры
|
Наименование
параметра
|
Топка ЗП-РПК-1-1100
|
|
Расстояние между осями валов L, мм
|
2135
|
|
Ширина решетки В, мм
|
1100
|
|
Площадь решетки, м2
|
2,35
|
|
Ширина
секций, мм
|
1100
|
|
Ширина забрасывателей, мм
|
400
|
|
Масса, т
|
2,5
|
Вид топлива - мазут,
по своему составу более всех углей приближается к чистому углероду. Он
отличается большой прочностью, хорошо выдерживает перегрузки и перевозки. Выход
летучих у мазута ничтожный
(несколько, процентов), поэтому при горении угли этого рода почти не дают
факела, а также и дыма, обычно сигнализирующего о неправильной работе топки при
сжигании длиннопламенного топлива. Рабочий состав мазута
в большинстве случаев имеет относительно невысокую зольность и малую влажность,
объемный вес его выше других углей. Все эти особенности характеризуют мазут
наравне
с хорошими каменными углями как топливо, весьма теплоплотное, вследствие чего и
радиус его использования, считая от места добычи, может определяться уже
тысячами километров.
Мазут расходуется преимущественно
на цели сжигания, так как выход летучих у него невелик, кокс его рассыпается и,
следовательно, не может использоваться, например, для целей выплавки металла.
Теплотворная способность
органической массы мазута
достаточно высокая, близкая к углероду, и уступает только некоторым сортам
каменных углей вследствие сниженного процента водорода в органической массе.
Топочное устройство должно
удовлетворять следующим условиям:
обеспечивать возможно полное
сгорание при минимальном коэффициенте избытка воздуха;
обеспечивать необходимую передачу
тепла поверхностям нагрева;
быть надежным и простым в
эксплуатации;
обеспечивать регулирование нагрузки;
по возможности не допускать
отшлаковывания стен и поверхностей нагрева.
В процессе горения топлива
(антрацита) в топке, образуются загрязняющие атмосферный воздух вещества,
такие, как пыль, монооксид углерода, сернистый ангидрид, оксиды азота.
Концентрации данных веществ в отработанных газах превышает предельно-допустимые
концентрации в воздухе. Продукты горения топлива в превышенных концентрациях
негативно влияют на окружающую природную среду. В связи с этим необходимо
разработать систему очистки отработанных газов [6].
1.3 Основные методы очистки отработанных газов
Способ очистки отработанных газов. Изобретение
относится к способам очистки отработанных газов двигателей внутреннего сгорания
от токсичных примесей и может найти применение во многих отраслях народного
хозяйства.
Известен способ очистки отработанных
газов двигателей внутреннего сгорания от токсичных примесей путём впрыскивания
воды в топливо или в воздух. Основным
недостатком данного способа является сложное конструктивное оформление
процесса, а также необходимость в специальном резервуаре для воды.
Наиболее близким к изобретению по
технической сущности и достигаемому результату является способ очистки
отработанных газов дизельных двигателей от токсичных примесей путём
последовательного пропускания их через каталитический и жидкостной
нейтрализаторы с образованием в последнем парогазовой смеси, смешения очищаемых
газов с воздухом и подачи их в двигатель.
Однако в таком способе низкая
степень очистки отработанных газов.
Целью изобретения является повышение
степени очистки отработанных газов.
Это достигается способом очистки
отработанных газов дизельных двигателей от токсичных примесей, включающим
последовательное пропускание их через каталитический и жидкостной
нейтрализаторы с образованием в последнем парогазовой смеси, смешение очищаемых
газов с воздухом и подачу их в двигатель, в котором на смешение с воздухом
подают парогазовую смесь в количестве 3 - 35%.
Данный способ даёт возможность
повысить степень очистки отработанных газов от N2
O5 с 360 до 190 г/ч
и СО с 180 до 90 г/ч.
П р и м е р. Смесь отработанных
газов дизельного двигателя, содержа
щая примеси NOx
и
СО и сажи, пропускают через каталитический нейтрализатор, после которого
содержание СО в газе снижается с 180 до 90 г/ч, а концентрация сажи с 0,8 до
0,7 усл.ед. при нагрузке двигателя Ре=3 кгс/см2 .
Затем газ подают в жидкостной
нейтрализатор, где происходит окончательное отделение сажи и частичное
отделение окислов азота и образуется парогазовая смесь, которую далее в
количестве 35% направляют через сепаратор в перепускную заслонку в смесительный
патрубок, установленный под воздушным фильтром и смешивают с воздухом,
поступающим во впускной коллектор дизеля ФМЗ-238. Сепаратор служит для
отделения капельной влаги и сажи из перепускаемых газов. Отделяемую в
сепараторе влагу возвращают обратно в жидкостной нейтрализатор. С помощью
рециркуляции увлажнённых газов снижают содержание N2
O5 в газе с 360 до
190 г/ч при нагрузке двигателя Ре=4 кгс/см2.
[5]
Способ очистки отходящих газов. Использование:
химическая очистка дымовых и выхлопных газов химических производств ТЭЦ,
котельных и ДВС. Сущность изобретения: примесь оксидов азота восстанавливают
моно-
оксидом углерода и углеводородами на
гранулированном металлофталоцианиновом катализаторе на гранулированном или
монолитном носителе из пористой никельалюминиевой металлокерамики.
Изобретение относится к химической
очистке дымовых и выхлопных газов и может быть использовано на малых ТЭЦ,
котельных и в двигателях внутреннего сгорания.
Целью изобретения является повышение
производительности при одновременном увеличении степени очистки.
Поставленная цель достигается тем,
что очистку отходящих газов от примеси азота производят путём восстановления
примесей монооксидом углерода и углеводородами на металлофталоцианиновых
катализаторах на гранулированном или монолитном носителе.
В качестве носителя используют
пористую никельалюминиевую металлокерамику.
По сравнению с непористым
гранулированным или монолитным керамическим носителем, в частности, монолитным
кордиеритом, алюмосиликатом или спечёнными оксидами алюминия и переходных
металлов, пористая металлокерамика имеет большую реакционную поверхность за
счёт развитой пористой структуры. Удаление вредных газов происходит не только
по поверхности, но и по всему объёму носителя, пропитанному катализатором, что
приводит к увеличению степени очистки.
Большой объём открытых пор (60 -
80%) обуславливает низкое сопротивление носителя пропускаемому потоку газов. В
результате повышается производительность при увеличении степени очистки.
Устройство для осуществления способа
проведения процесса восстановления NO
и окисления СО включает смеситель и реактор с катализатором.
Примером конкретного исполнения
способа может служить проведение процесса восстановления NO
и окисления СО на экспериментальной установке лаборатории охраны окружающей
среды Томского политехнического института. Экспериментальная установка содержит
смеситель, реактор с
катализатором, трёхходовой газовый
кран. Реактор является проточным, выполнен из молибденового стекла и погружён в
песочную баню, снабжённую автоматическим регулятором температур. Высота
реактора - 100 мм, диаметр - 12 мм.
Катализатор выполнен в виде пористых
металлокерамических частиц на основе никеля и алюминия (18:82) диаметр 0,75 -
1,5 мм. Частицы пропитываются раствором β-фталоцианина,
а именно тетрасульфофталоцианина кобальта (ΙΙ)
с
последующей термообработкой. Слой катализатора 10 мм размещён на расстоянии 30
мм от конца реактора со стороны подачи вредных газов.
Другим вариантом выполнения
катализатора является спечённый пористый металлокерамический цилиндр диаметром
10 мм, высотой 10 мм со свободным объёмом, т.е. общим объёмом пор в пористом
теле 0,575 м³/м².
В смесителе оксид азота и монооксид
углерода смешиваются с возду
хом. Заданный процентный состав и
объёмную скорость газа поддерживают с помощью моностатов, реомеров и газовых
вентилей. Из смесителя по трубопроводу газ поступает в реактор проточного типа.
Газы проходят в реакторе через катализатор, на котором идёт процесс
восстановления оксидов азота и доокисления монооксида углерода. Реактор помещён
в песочную баню для поддержания температурного режима. После реактора газ по
трубопроводу сбрасывается в атмосферу. До и после ректора газ выводится на
анализ. В результате анализа получили следующее. Катализатор, в котором
носителями является пористые металлокерамические частицы на основе никеля и алюминия
обладает высокой степенью очистки.
Катализатор, в котором носителем
является спечённый пористый металлокерамический цилиндр, обладает степенью
очистки меньшей, чем при пористых металлокерамических частицах.
Технико-экономическая эффективность
обусловлена тем, что в результате использования способа увеличивается скорость
и степень очистки отходящих газов, а, следовательно, производительность и
эффективность. Кроме того,
в реально работающих нейтрализаторах отходящих газов в настоящее время
используются, как правило, нанесённые металлы платиновой группы. Исключение
этих металлов из состава гетерогенных катализаторов экономит благородные
металлы и снижает стоимость очистки и устройств, где она применяется.
Металлокерамический носитель
обладает большей механической прочностью, чем оксидные носители, в результате
увеличивается срок службы предлагаемого катализатора.
[6]
Способ очистки отработавших газов и способ
получения блочного носителя или фильтра организованной структуры для
катализатора. Способ может быть использован для
каталитической очистки газов двигателей внутреннего сгорания дизельного или
бензинового транспорта, выбросов промы шленных
отработавших газов и стоков, а также для приготовления блочных каталитических
нейтрализаторов токсичных газов, газовых и жидкостных
регенерируемых фильтров. Очистку
отработавших газов осуществляют обработкой токсичных компонентов на
катализаторе, нанесённом на блочные керамические носители и фильтры
организованной упорядоченной структуры. Приготовление формованного носителя
катализатора и фильтра проводят путём послойного укладывания или намотки
предварительно обработанных и пропитанных керамической массой формообразующих
материалов. Это могут быть выгорающие и/или невыгорающие волокнистые или
армирующие сетчатые или перфорированные материалы. Заявленные условия сборки и
обработки позволяют получать блочные носители катализаторы и фильтры любой
формы, структуры и габаритов при упрощении технологии и снижении экономической
ёмкости процесса приготовления. Технический результат заключается в том, что
способ позволяет осуществлять эффективную многофункциональную очистку дымовых
газов благодаря сочетанию свойств нейтрализатора со сквозными каналами и
фильтра с газопроницаемыми стенками.
Изобретение относится к технологии комплексной
газоочистки блочных полифункциональных катализаторов и газожидкостных фильтров
и может быть использовано для нейтрализации токсичных компонентов в выхлопных
газах двигателей внутреннего сгорания бензинового или дизельного
автомобильного, водного, железнодорожного транспорта и в отходящих газах и
стоках промышленных предприятий.
Основной традиционный способ очистки
выхлопных газов основывается на использовании многофункциональных
катализаторов, которые осуществляют наряду с окислением продуктов неполного
сгорания одновременное восстановление токсичных оксидов азота до нейтральных
молекул.
Для этого используются
каталитические системы, содержащие благородные металлы, расположенные на одном
или нескольких слоях блочных, монолитных носителей сотовой структуры.
Однако этот наиболее
распространённый способ каталитической очистки в силу особенностей носителя
сотовой структуры с прямолинейными сквозными каналами имеет ограничения по
эффективности при высоких скоростях газового потока, связанные с процессами
тепломассообмена. Для преодоления этих ограничений предлагалось использовать
вместо одного длинного блока несколько коротких или придавать каналам
криволинейную форму при экструзии. Приготовление таких носителей экструзионным
способом формования сопряжено со сложностью подбора пластической массы и
изготовления фильеры с высокой плотностью каналов.
Кроме того упомянутые каталитические
системы не являются универсальными, поскольку для дизельных установок задача
очистки усложняется выбросами твёрдых углеродных частиц и полиароматических
углеводородов, а также оксидов серы, и существующие катализаторы не могут
обеспечивать достаточно полной защиты.
Для очистки дизельных выхлопных
газов наибольшее значение приобретает проблема нейтрализации основных,
токсичных компонентов - сажи и оксидов азота. Фильтрующие свойства сотовых
блочных носителей с прямолинейными каналами низки и не позволяют использовать
их для очистки выхлопных газов дизеля. [7]
В этих условиях даже наиболее
совершенные керамические сажевые фильтры с газопроницаемыми стенками и
использованием дополнительного блочного нейтрализатора перед фильтром не решают
проблемы полной очистки.
Известен способ изготовления
монолитного керамического фильтра с проницаемыми стенками. В этом способе после
экструзионного формования носителя с квадратными сотовыми каналами отверстия на
концах каналов закрываются со стороны входа и выхода потока и газ, поступая во
входные каналы, проходит через пористые стенки, фильтруется и удаляется через
соседние выходные каналы. Из-за наличия тонких сквозных пор в стенках создаются
высокие степени фильтрации твёрдых сажевых частиц, но и быстрое нарастание
противодавления. Нанесение катализатора на фильтр такой конс
трукции
для регенерации сажи даёт дополнительное ухудшение газопроницаемости, а более
широкие поры нарушают прочностные характеристики
фильтра.
Известен способ получения блочного
носителя катализатора, отличающийся простотой и экономичностью создания
керамической формы блока с сотовыми каналами. В нём вместо экструзионного формования
используют соединение поочерёдно укладываемых слоёв полотна и выгорающих
формообразующих элементов, пропитанных пастообразной массой. Размеры блоков,
структура и форма каналов и стенок задаётся только одним параметром подбором
выбранных формообразующих элементов и полотна. Полотняное переплетение нитей
используется для получения стенок между каналами, а в качестве формообразующего
выгорающего каркаса используют материалы, например, из поливинилхлорида или
древесины. К недостаткам способа можно отнести использование в качестве
материала для пропитки только полотняных тканых материалов - это сужает круг
используемых материалов и не обеспечивает получение носителей и тем более
фильтров с широким изменением свойств: проницаемость, фильтрация, прочность,
пористость и развитость поверхности. Такой же вывод можно сделать и об
использовании в качестве формообразующих элементов, определяющих форму и
размеры каналов, только выгорающих материалов.
Задачей изобретения является
устранение указанных недостатков и получение эффективного нанесённого
катализатора и фильтра с улучшенной газопроницаемостью, тепло- и массообменными
свойствами.
В заявленном способе очистки
отработавших газов используют нейтрализацию токсичных компонентов на
катализаторах, расположенных на блочных керамических носителях и/или фильтрах
организованной структуры, формируемой путём послойного укладывания или намотки
предварительно обработанных формообразующих элементов и полотна, пропитанных
формовочной массой, причём в качестве формообразующих элементов используют
выгорающие и/или невыгорающие при термообработке волокнистые или армирующие
сетчатые или перфорированные материалы, а в качестве полотна используют
волокнистые тканые и/или нетканые, выгорающие и/или невыго
рающие
при термообработке материалы.
Согласно изобретению в способе
изготовления блочного носителя и/или фильтра организованной структуры для
катализатора, включающем приготовление формовочной керамической массы,
формование носителя путём послойного укладывания пропитанного керамической
массой полотна и формообразующих элементов, при этом в качестве полотна
используют волокнистые тканые и/или нетканые, выгорающие и/или невыгорающие
материалы, в качестве формообразующих элементов используют выгорающие и/или
невыгорающие волокнистые или армирующие сетчатые или перфорированные материалы,
а формирование заданной структуры каналов осуществляют путём послойного
укладывания или намотки предварительно обработанных материалов.
В изобретении используются следующие
дополнительные отличия:
формообразующие элементы
предварительно обрабатывают с формированием газопроницаемых стенок керамических
каналов, расположенных вдоль газового потока по прямой или кривой линии в виде
сплошных или прерывистых
пластинок, столбиков или цилиндров;
формообразующие элементы
дополнительно обрабатывают аппретирующими, выгорающими при термообработке
веществами;
в формовочную керамическую массу при
её приготовлении вводят модификаторы, например, пластифицирующие,
каталитические, электропроводящие, композиционные добавки;
формование носителя осуществляют
обработкой в вакууме;
для увеличения прочности и
однородности блока при формировании носителя его подвергают прессованию;
послойную укладку или намотку
элементов блока осуществляют с изменением толщины слоёв и/или смещением слоёв
относительно друг друга с последующей фиксацией в газопроницаемом каркасе.
Преимуществом использования
заявленных носителей и фильтров-катализаторв является возможность изготовления
блоков с организованной керамической
структурой каналов, в том числе винтовых, стенки которых помимопор имеют
отверстия для более лёгкого прохождения фильтруемого газа.
Кроме
того, в заявленном способе приготовления используется более широкий набор
тканых и нетканых волокнистых материалов на выгорающей и армирующей сетчатой
или перфорированной основе, а укладку набора чередующихся слоёв при
формировании блока проводят с изменением толщины и смещением их относительно
друг друга. Слои скрепляют заполненными массой перемычками, число и направление
которых изменяется по толщине слоя носителя и уложенные слои сжимают в
металлическом каркасе перед термообработкой. Перечисленные стадии приготовления
блочного носителя являются принципиально отличными по сравнению с предложенными
в прототипе и позволяют изменять форму и направление каналов, создавать
проницаемые для газа стенки, обеспечивающие фильтрацию газа и дающие
возможность в одном монолитном блоке получать как керамический носитель с
сотовыми сквозными каналами, так и фильтр с регулируемой высокой
газопроницаемостью стенок. [8]
2 Расчетно-пояснительная
записка
2.1 Расчет количества и
состава продуктов сгорания и топлива
Пыль
Выход пыли Вп, г/с определяется по
формуле
Вп = Gc
∙
A ∙
χ ∙
(1 - η),
(1)
где Gc
- расход угля на сжигание, г/с;
А - зольность угля, масс %;
χ
- константа, зависящая от типа топки и качества используемого угля;
η
- доля твердых частиц пыли, улавливаемых в золоуловителях, принимают по
техническим данным используемых золоуловителей (η
= 0,1 ÷ 0,4), принимаем η
= 0,2.
Вп = 944,4 ∙ 0,30 ∙0,002
∙ (1 - 0,2) = 0,45 г/с.
Теоретическая концентрация
пыли, улавливаемых в выхлопных (дымовых) газах
, г/м3, энергосиловых установок
определяется по формуле
= Вп/Vд.г.
,
(2)
где Vд.г
- объем дымовых газов, образующихся при сжигании угля, м3/ч.
Для упрощения расчетов
примем, что органическая часть угля содержит только углерод (С - 100%), а при
сжигании угля образуется диоксид углерода.
Сжигание угля в потоке
воздуха описывается стехиометрическим уравнением:
C + O2 + N = CO2 + N2 + QC
Для сжигания 1 г-м угля (С)
требуется 1 г-м кислорода и 3,76 г-м азота (79/21 = 3,76), 21 и 79 -
концентрация, соответственно, кислорода и азота в атмосферном воздухе, %
объемн. Таким образом, при сжигании 1 г-м угля образуется 4,76 г-м (СО2 + N2)
дымовых газов, а при сжигании G, г/с, угля
образуется объем, Vд.г., м3/с., дымовых газов
составляющий
Vд.г.
= 0,0224 ∙ GCO2/M CO2 ∙
4.76 ,
(3)
где 0,0224 м3 - объем занимаемый
1 г-м углерода при нормальных условиях 22,4 л (0,0224 м3);
GCO2 = GC ∙
M CO2/МС,
г/с;
(4)
где МС и M CO2 -
молярная масса углерода и диоксида углерода, г.
GCO2 = 1305,56 ∙ 44/12 = 4787,05 г/с,
Vд.г.
= 0,0224 ∙4787,05
/44
∙ 4.76 = 11,6
м3/с.
По формуле (4) определяют
теоретическую концентрацию пыли в дымовых газах.
= 0,987 /11,6=
0,085
г/м3
Практическая концентрация
пыли
, г/м3, в
дымовых газах после энергосиловых установок составляет:
=
/ αв, (5)
где αв
- коэффициент избытка воздуха, принимаем равным 1,5.
= 0,085 / 1,1 =
0,077
г/м3
Монооксид углерода
Выход монооксида углерода
ВСО, г\с, при сжигании угля определяется по формуле
ВСО = 0,001RCO · GC ·(1
- q1/100), (6)
где RCO -
выход монооксида углерода при сжигании топлива, г/с, определяется по формуле
RCO = q2 · R ·
, (7)
где q2 -
потери теплоты вследствие химической неполноты сгорания топлива, % ;
R -
коэффициент, учитывающий долю потери теплоты вследствие химической неполноты
сгорания топлива, обусловленной наличием в продуктах сгорания монооксида
углерода: значение R принимают в зависимости от вида
используемого топлива, для твердого топлива (мазута) R =
1;
- низшая теплота сгорания топлива,
принимаем равной 16,39 МДж/кг;
q1 -
потери теплоты вследствие механической неполноты сгорания топлива, %.
Значения q1 и q2 в
зависимости от характеристик топок энергосиловых установок принимают равными: q1 =
10% и q2 =
0,5%
RCO = 0,005·0,65·29,73 =
0,0966 г/с
ВСО = 0,001 · 0,0966 · 1305,56·(1
- 0,5/100)
= 0,125 г/с
Затем определяем
теоретическую концентрацию монооксида углерода
, г/м3 в дымовых газах:
= ВСО/Vд.г. (8)
= 0,125/11,6=
0,011
г/м3
С учетом поправки на
практические условия эксплуатации энергосиловых установок практическая
концентрация монооксида углерода г/м3, в дымовых газах составит:
=
/αВ, (9)
= 0,011/1,1 =
0,01
г/м3.
Сернистый ангидрид
Выход сернистого ангидрида, ВSO2,
г/с, определяется по формуле
ВSO2 = 0,02 · GC
· ST(1 - η/SO2)(1 - η//SO2), (10)
где ST -
содержание сернистых соединений в топливе, % масс, равное 1,9;
η/SO2 -
доля оксидов серы, связываемых летучей золой топлива, для ангидрида принимаем
равной 0,1;
η//SO2 -
доля оксидов серы, улавливаемых в золоуловителях: для сухих золоуловителей
принимается равной 0.
ВSO2 =
0,02 · 1305,56·
0,006 ·(1
- 0,02)(1
- 0) = 0,154 г/с
Определяем теоретическую
концентрацию, г/м3, сернистого ангидрида в дымовых газах:
= ВSO2/Vд.г. (11)
= 0,154/11,6 =
0,013
г/м3.
С учетом поправки на
практические условия эксплуатации энергосиловых установок реальная
концентрация,
г/м3,
сернистого ангидрида в дымовых газах составит:
=
/ αВ, (12)
= 0,013/1,1 =
0,012
г/м3
Оксиды азота
Выход оксидов азота (в
расчете на NO2),
ВNO2,
г/с, определяется по
формуле:
ВNO2 =
0,001 · GC ·
· К NO2 ·(1 -
β),
(13)
где К NO2 -
параметр, характеризующий количество оксидов азота, образующихся на 1 ГДж
теплоты, кг/ГДж; определяется из графика для различных видов топлива в
зависимости от тепловой мощности Q:
МВт, (14)
Таким образом исходя из
данного значения тепловой мощности, параметр К NO2 =
0,06 (для мазута).
β - коэффициент,
зависящий от степени снижения азота в результате применения технических
природоохранных решений, принимаем равным 0.
ВNO2 =
0,001 · 1305,56· 29,73 ·
0,111·(1
- 0) = 4,308
г/с.
Теоретическая концентрация
оксидов азота
, г/м3, в
дымовых газах определяется по формуле:
= ВNO2/Vд.г. (15)
= 4,308/11,6= 0,371
г/м3
С учетом поправки на
практические условия эксплуатации энергосиловых установок реальная концентрация
оксидов азота
, г/м3, в
дымовых газах составит:
=
/ αВ, (16)
= 0,371/1,1 =
0,337
г/м3
Полученные данные сведем в таблицу
5:
Таблиц 5 - Результаты расчетов
|
Параметры
|
Выбросы
токсикантов
|
|
пыль
|
СО
|
SO2
|
NOx
|
|
Расход
топлива, г/с
|
1305,56
|
|
Обьем
дымовых газов, м3/с
|
11,6
|
|
Концентрация
токсических веществ, г/м3 Теоритическая Практическая
|
0,085 0,077
|
0,011 0,01
|
0,013
0,012
|
0,371
0,337
|
|
ПДК
по токсическим компонентам, мг/м3
|
0,05
|
3
|
0,05
|
0,04
|
|
Превышение
ПДК по токсическим компонентам
|
1540
|
3,33
|
240
|
8425
|
|
Мероприятия
по снижению выбросов вредных веществ
|
Барабанный
фильтр
|
-
|
Абсорбер,
Катализатор
|
2.2 Расчет рассеивания
вредных компонентов в атмосферный воздух
2.2.1 Оценка
наиболее опасного компонента отработанных газов
Для выявления наиболее опасного
загрязнителя атмосферы отработанными газами необходимо все ингредиенты привести
к обобщенному показателю вредности:
ηi
= Gi/CПДКi
,
(17)
где Gi
- масса выделенного вредного вещества в единицу времени, г/с;
Gi
= Ciпр · Vд.г.
(18)
Gп
= 0,077·11,6
= 0,893
г/с;
GСО
= 0,01
·11,6
= 0,116
г/с;
GSO2
= 0,012
·11,6
= 0,139
г/с;
GNO2
= 0,337
·11,6
= 3,909
г/с.
CПДКi
- ПДК вредного вещества, мг/м3.
ηп
= 0,893
/0,05 =17,86 м3/с;
ηСО
=0,116
/3 =0,039 м3/с;
ηSO2
= 0,139
/0,05 = 2,78 м3/с;
ηNO2
= 3,909
/0,04 = 97,73 м3/с.
Наиболее опасным веществом является
то, которое имеет максимальное значение обобщенного показателя, т.е.:
ηNO2
> ηп > ηSO2
> ηCO
2.2.2 Определение
типа источника вредного выброса
Для того чтобы отнести источник к
нагретым или холодным, необходимо рассчитать параметры по формуле:
f
= 103 · W0
2 · D/(H2
· ΔT),
(19)
где D
= 2
м - диаметр устья источника выброса;
Н = 40
м - высота источника выброса над уровнем земли;
ΔT
- разность между температурой выбрасываемой газовоздушной среды Тг и
температурой окружающего атмосферного воздуха Тв, 0С
ΔT
= Тг - Тв = 400 - 25 = 375 0С (20)
Средняя скорость газовоздушной среды
из устья источника выброса определяется по формуле:
W0
= 4Vгвс/(π·D2),
(21)
где Vгвс
- объемный расход газовоздушной среды, м3/с (Vд.г.)
W0
= 4 · 11,6/(3,14·22)
= 3,69
м/с;
f
= 103 · 3,69
2 · 2/(402
· 375) = 0,045
Необходимо определить параметр Vм'
Vм'
= 1,3 · W0
· D/H
(22)
м' = 1,3 · 3,69
· 2/40
= 0,24
м3/с
2.2.3 Расчет
рассеивания в атмосфере нагретых выбросов
Cmax = A · M · F
· n · m · η/(H2 ·
) (23)
где А - коэффициент, зависящий от
температурной стратификации атмосферы, определяющей условия вертикального и
горизонтального рассеивания вредных веществ в атмосфере: А=200
- для данного
бассейна;
α
- степень очистки, (α
= 0%);
h - безразмерный коэффициент,
учитывающий влияние рельефа местности. При ровной или слабопересеченной
местности с перепадом высот не более 50м на 1км h
= 1;
М - масса вредного вещества,
выбрасываемого в атмосферу, мг/с:
M
= Vгвс · Сiпр
(24)
где Сi
- концентрация вредного вещества в выбросах газа, мг/м3;
Мп = 11,6·
0,77
= 0,893
г/с;
МСО = 11,6·
0,01
= 0,116
г/с;
МSO2
= 11,6·
0,012
= 0,139
г/с;
МNO2
= 11,6·
0,337
= 3,909
г/с.
F
- безразмерный коэффициент, учитывающий скорость оседания вредных веществ в
атмосферном воздухе. Для газообразных веществ и мелкодисперсных пылей и
аэрозолей, скорость упорядоченного оседания которых практически равно 0, F=1;
n
- безразмерный коэффициент, зависит от Vм,
Vм =
0,65
(25)
Vм =
0,65
при Vм
> 2 n=1.
Коэффициент m
определяется в зависимости от величины f, fe:
fe = 800 ·
(Vм')3
(26)= 800 · (0,24)3 = 11,059
при f < 100
(27)
Cmax п =
200 ·
0,893 · 1
· 1 · 1,23 ·
1/(402 ·
) = 0,0084
г/м3;
Cmax СО
= 200 ·
0,116 · 1
· 1 · 1,23 ·
1/(402 ·
) = 0,0011
г/м3 ;
Cmax SO2
=200
· 0,139 · 1
· 1 · 1,23 · 1
/(402 ·
) = 0,0013 г/м3
;NO2 = 200
· 3,909 · 1
· 1 · 1,23 · 1/(402
·
) = 0,0367 г/м3
.
Расстояние от оси источника
ко координаты максимальной концентрации вредного компонента в приземном слое
атмосферы определяется по формуле:
Хм = (5 - F) · d · H/4, (28)
Значение параметра d
определяют в зависимости от величины Vм
при Vм > 2
(29)
Хм = (5 - 1) · 20,023 · 40/4 =
800,92 м
при Vм
> 2 Uм = Vм (1
+ 0,12
), (30)
Uм =
3,103 · (1 + 0,28
если Cmax ≤
Cпдк
с/с M = Cmax · H2 ·
/A · F · n · m ·
η
(31)
если Cmax
> Cпдк
с/с M = Cпдк
с/с · H2 ·
/A · F · n · m ·
η
(32)
где Cпдк
с/с - предельно допустимая концентрация ингредиента, для которого определяют
ПДВ, г/м3
Mп =
0,05·10-3 · 402 ·
/200 · 1
· 1 · 1,23 · 1
= 0,0053 г/с
;
MСО =
0,0011 · 402 ·
/200 · 1
· 1 · 1,23 · 1
= 0,1168 г/с
;
MSO2=0,05·10-3 · 402 ·
/200 · 1
· 1 · 1,23 · 1
= 0,0053
г/с
; MNO2 =
0,04·10-3 · 402 ·
/200 · 1
· 1 · 1,23 · 1
= 0,0042 г/с
;
Ci = Z · Cmax (33)
где Z -
константа, определяемая в зависимости от величины соотношения Х/Хм:
если Х = 200,
то Х/Хм = 0,25
Z
= 3(0,25)4
- 8(0,25)3
+ 6(0,25)2
= 0,262,
если Х = 400,
то Х/Хм = 0,5
Z
= 3(0,5)4
- 8(0,5)3
+ 6(0,5)2
= 0,688
,
если Х = 700, то Х/Хм = 0,87
Z
= 3(0,87)4
- 8(0,87)3
+ 6(0,87)2
= 0,992
,
Если 1 < Х/Хм ≤ 8, Z
= 1,13/(0,13 · (Х/Хм)2 + 1);
если Х = 900,
то Х/Хм = 1,12
Z
= 1,13/(0,13 · (1,12)2
+ 1) = 0,974,
если Х = 2000,
то Х/Хм = 2,5
Z
= 1,13/(0,13 · (2,5)2
+ 1) = 0,624,
если Х = 5000,
то Х/Хм = 6,24
Z
= 1,13/(0,13 · (6,24)2
+ 1) = 0,186,
Если Х/Хм > 8 и F
= 1, Z
= (Х/Хм)/(( Х/Хм )2 - 3.52(Х/Хм) + 120),
если Х = 8000,
то Х/Хм = 9,99
Z
= (9,99)/((
9,99 )2 - 3.52(9,99)
+ 120) = 0,054
если Х =12000,
то Х/Хм = 14,98
Z
= (14,98)/((
14,98 )2 - 3.52(14,98)
+ 120) = 0,051
если Х = 20000,
то Х/Хм = 24,07
Z
= (24,07)/((
24,07 )2 - 3.52(24,07)
+ 120) = 0,038.
По формуле (33)
находим значение приземных концентраций вредных веществ в атмосфере:
· для пыли:
Сп1 = 0,262
· 0,0084
= 2,2
мг/м3
Сп2 = 0,688
· 0,0084
= 5,8
мг/м3;
Сп3 = 0,992
·0,0084
= 8,3
мг/м3;
Сп4 = 0,974
·0,0084
= 8,2
мг/м3,
Сп5 = 0,624
· 0,0084
= 5,2мг/м3;
Сп6 = 0,186
· 0,0084
= 1,6
мг/м3;
Сп7 = 0,054
· 0,0084
= 0,5
мг/м3;
Сп8 = 0,051
·0,0084
= 0,4
мг/м3;
Сп9 = 0,038
·0,0084
= 0,3
мг/м3,
· для СО:
ССО1 =0,262
· 0,0011
= 0,3
мг/м3;
ССО2 = 0,688
· 0,0011
= 0,8
мг/м3;
ССО3 = 0,992
·
0,0011
= 1,1
мг/м3;
ССО4 = 0,974
· 0,0011
= 1,07
мг/м3,
ССО5 = 0,624
·
0,0011
= 0,69
мг/м3;
ССО6 = 0,186
· 0,0011
= 0,21
мг/м3;
ССО7 = 0,054
·
0,0011
= 0,06
мг/м3;
ССО8 =0,051 ·
0,0011
= 0,06
мг/м3;
ССО9 = 0,038
·
0,0011
= 0,04
мг/м3,
· для SO2:
СSO2
1 = 0,262
· 0,0013=
0,34
мг/м3;
СSO2
2 = 0,688
·0,0013
= 0,89
мг/м3;
СSO2
3 = 0,992
·0,0013
= 1,29
мг/м3;
СSO2
4 = 0,974
·0,0013
= 1,27
мг/м3,
СSO2
5 = 0,624
·0,0013
= 0,81
мг/м3;
СSO2
6 = 0,186
· 0,0013=
0,24
мг/м3;
СSO2
7 = 0,054
·0,0013
= 0,07
мг/м3;
СSO2
8 = 0,051
·0,0013
= 0,07
мг/м3;
СSO2
9 = 0,038
· 0,0013=
0,05
мг/м3,
· для NO2:
СNO2
1 = 0,262
· 0,0367
= 9,62
мг/м3;
СNO2
2 = 0,688
·0,0367
= 25,25
мг/м3;
СNO2
3 = 0,992
·0,0367
= 36,41
мг/м3;
СNO2
4 = 0,974
· 0,0367
= 35,75
мг/м3,
СNO2
5 = 0,624
· 0,0367
= 22,91
мг/м3;
СNO2
6 = 0,186
· 0,0367
= 68,26
мг/м3;
СNO2
7 = 0,054 ·0,0367 = 1,98 мг/м3;
СNO2
8 = 0,051 · 0,0367 = 1,87 мг/м3;
СNO2
9 = 0,038 · 0,0367 = 1,4 мг/м3,
По полученным данным строим график, приведенный
на рисунке 2
Рисунок 2 - График изменения концентрации
вредного компонента в приземном слое атмосферы
Из графика видно, что наиболее загрязняющим
веществом является оксид азота, также большую концентрацию имеет пыль, SO2
и СО имеют существенно низкие концентрации.
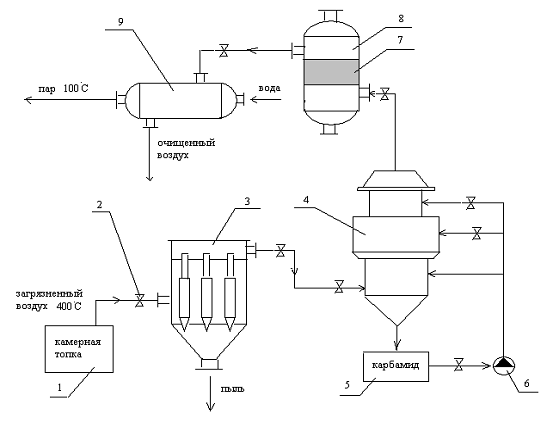
2.3 Принципиальная схема очистки.
Физико-химические основы очистки отработанных газов от токсичных компонентов
Предлагаемая схема очистки приведена на рисунке
3.
-камерная печь, 2 - запорный вентиль, 3 -
батарейный циклон, 4 - абсорбер, 5 - бак с раствором карбамида, 6 - насос, 7 -
известковый катализатор, 8 - каталитический нейтрализатор, 9- теплообменник
Рисунок 3 - Промышленная установка по очистки
отработавших газов
Принцип действия предлагаемой установки
заключается в следующем. Загрязненный воздух из камерной печи поступает в
батарейный циклон 3, который состоит из циклических элементов малого диаметра,
имеющих общий отвод и подвод газов, а также общий бункер. Элементы батарейного
циклона имеют диаметры 100, 150, 250 мм, а оптимальная скорость газов в
элементе лежит в пределах от 3,5 - 4,75 м/с, а для прямоточных циклических
элементов 11-13 м/с. Допускаемая запыленность
газов при их очистке от слабослипающихся пылей в батарейных циклонах может быть
определина по приведенным данным в таблице 6.
Таблица 6 - Допускаемая запыленность газов
|
Диаметр
элементов в мм
|
100
|
150
|
250
|
|
Допускаемая
концентрация частиц пыли при различных типах завихрения, г/м3
|
Винт
|
|
35
|
50
|
100
|
|
Розетка
|
|
15
|
35
|
75
|
После очистки в батарейном циклоне газ поступает
на очистку в установку для очистки от оксидов серы и азота. Установка состоит
из бака для раствора карбамида емкостью 18 м3, насоса производительностью 30
м3/ч для подачи раствора в абсорбер. Абсорбер имеет диаметр 3 м и высоту 8 м,
производительность 60 м3/ч с двумя ступенями вихревого контакта и ступенью
орошения с 12-ю форсунками, установленными на выходе из абсорбера под
каплеотбойником. Практически полная очистка отработанных газов от оксида серы и
азота достигается при концентрации карбамида в абсорбционном растворе 70-120
г/л. В абсорбере в присутствие карбамида протекает следующая реакция:
3(NH2)2CO +
NO + NO2 + 3SO2 + 6H2O = 3(NH4)2SO4 + 3SO2 + N2

При этом в растворе карбамида,
являющемся буферным в интервале pH= 5,5-6,0, будет протекать
образование сульфаминовой кислоты. Следовательно, совместное присутствие
оксидов азота и серы должно способствовать повышению степени очистки.
Следующая стадия очистки протекает в
каталитическом нейтрализаторе, катализатором в котором является известняк
СаСО3. Очистка происходит
по следующим реакциям:
СaCO3 + NO2 + NO + H2O
Ca(NO3)2 + H2CO3 + O2
CaCO3 + CO2
+ H2O
Ca(HCO3)2
;(HCO3)2 + SO2 + H2O
CaSO3
H2O + 2CO2 ;3
H2O + 1/2 О2
CaSO4
H2O
Степень очистки в катализаторе равна
80-85% . Помимо очистки от оксидов азота и серы происходит очистка от частиц
летучей золы и других веществ.
Для понижения температуры
отработанных газов предусмотрен рекуперативный теплообменник. В нем температура
газа снижается до температуры окружающей среды, а пар, образующийся при нагреве
охлаждающей воды, поступает на дальнейшее использование, например, на отопление
помещения.
Данная схема позволяет очистить
отработанные газы от всех загрязняющих компонентов, то есть довести их
концентрации до ПДК и ниже, следовательно, снизить негативное воздействие на
окружающую среду.
.4 Расчет
материального баланса по отработанным газам
В таблице 7
приведены массы вредных веществ, которые образуются при сжигании
мазута.
Таблица 7 -
Расход компонентов
|
Компоненты
|
Расход компонентов, г/с
|
|
Сажа
|
0,893
|
|
СО
|
0,116
|
|
SO2
|
0,139
|
|
NO2
|
3,909
|
Масса компонентов отработанных газов
поступивших на очистку можно определить:
М = Мi1j
+ Мi2j,
(34)
где М
- масса компонентов поступивших на очистку, г/с;
Мi1j
- масса i
- го компонента отработанного газа на входе в j
- ый аппарат, г/с;
Мi2j
- масса i
- го компонента отработанного газа на выходе из j
- го аппарата, г/с.
Если известна степень очистки (α)
, то
Мi2j
= Мi1j
· (1 - αj),
(35)
где αj
- степень очистки j
- го аппарата.
(36)
По формуле (35)
находим массу на выходе
из установки:
Мп = 0,893 · (1
- 0,85) · (1 - 0,2) · (1- 0,1) =
0,008
г/с,
МСО = 0,116 · (1 - 0,1) =
0,104 г/с,
МSО2 =
0,139
· (1- 0,95) · (1 - 0,85)
= 0,0009 г/с,
МNО2 =
3,909
· (1- 0,95) · (1- 0,85) =
0,179 г/с.
Массу отведенную из аппарата
можно найти по формуле:
Мi2j = Мi1j ·
αj
(37)
или Мi3j = Мi1j - Мi2j
(38)
Мп = 0,893 -
0,008 = 0,885 г/с,
МСО =0,116 -
0,104 = 0,012 г/с,
МSО2 =
0,139
- 0,0009 = 0,138 г/с,
МNО2 3
= 3,909
- 0,179 = 3,73 г/с.
Аналогично считаем массы на выходе и
поглощенные в аппарате для всей предлагаемой установки и результаты расчетов
сведем в таблицу 8.
Таблица 8 - Материальный баланс
|
Загрязняющие
компоненты
|
Барабанный
фильтр
|
Абсорбер
|
Катализатор
|
|
Вх.
|
Погл
|
Вых.
|
Вх.
|
Погл
|
Вых.
|
Вх.
|
Погл.
|
Вых.
|
|
Пыль
|
0,893
|
0,803
|
0,089
|
0,089
|
0,080
|
0,008
|
0,008
|
-
|
0,008
|
|
СО
|
0,116
|
-
|
0,116
|
0,116
|
0,012
|
0,104
|
0,104
|
-
|
0,104
|
|
SO2
|
0,139
|
-
|
0,139
|
0,139
|
0,133
|
0,006
|
0,006
|
0,0051
|
0,0009
|
|
NOx
|
3,909
|
-
|
3,909
|
3,909
|
2,714
|
1,195
|
1,195
|
1,016
|
0,179
|
В результате расчета материального
баланса необходимое условие (сумма масс на входе должна быть равна сумме масс
на выходе + сумме масс поглощения) было выполнено:
,057 = 4,763 + 0,291
Следовательно, применение предлагаемой схемы
является целесообразным для решения поставленной задачи.
2.5 Конструктивные расчёты принятой системы
очистки отработанных газов
В систему очистки отработанного
газа, образующегося при сжигании топлива входит
циклон,
абсорбер, катализатор и теплообменный аппарат.
Эффективность очистки газов от
взвешенных частиц составляет 90-95%.
Улавливаются частицы размером до 0,0025 мкм. При этом эффективность работы
циклона практически не зависит от газообразных
выбросов и их свойств.
Абсорбер
Необходимый объём газовоздушного
потока загрязняющих веществ, который присутствует в аппарате Vг,
м³ рассчитываем по
формуле
Vг
= τ ∙ Vо.г,
(39)
где τ
- время контакта газовоздушного потока с корпусом
аппарата, с, τ = 3с;
Vо.г
- объём отработавших
газов, м³/с
Vг
= 3
∙ 11,6
= 34,8м³
Объёмная скорость отработавшего газа
в аппарате W,
с-1;
(40)
Объём абсорбера V, м³ равен
, (41)
где d - диаметр абсорбера, м,
d =
1,2;
H -
высота
абсорбера
, м.
Высота абсорбера H , м
Н = 2 · d (42)
Н = 2 · 1,2 = 2,4 м
Каталитический нейтрализатор
Необходимый объём
газовоздушного потока загрязняющих веществ, который присутствует в аппарате Vг, м³ рассчитываем
по формуле
Vг =
τ ∙
Vо.г, (43)
где τ - время
контакта газовоздушного потока с корпусом аппарата, с, τ =4с;
Vо.г -
объём отработавших
газов, м³/с
Vк = 4 ∙ 11,6 = 46,4 м³
Объёмная скорость
отработавшего газа в аппарате W, с-1;
(44)
Объём катализатора V, м³ рамен
, (45)
где d - диаметр
газораспределителя, м, d = 1,7;
H -
высота катализатора, м.
,
Высота газораспределителя
H , м
Н = 2 · d , (46)
Н = 2 · 1,7 = 3,4 м
Теплообменник имеет диаметр 0,85м , а его высота
H = 1 м., размер
труб, по которым движется вода равен 16 мм, толщине стенки 1 мм.
3 Экономический
расчет
3.1 Расчёт абсолютно -
предотвращённого ущерба
Предотвращенный ущерб - ущерб в
денежном выражении, который удалось снизить или предотвратить с помощью
технических, социальных, экономических, нормативно-законодательных и
международно-правовых санкций.
Абсолютный ущерб - ущерб в денежном
выражении, который отражает отрицательное воздействие техногенных систем на
состояние и качество окружающей среды, состояние экосистем, загрязнение
окружающей среды, угнетение биосферы и здоровье человека.
Абсолютный ущерб, определяется по формуле
У = γ·δ·ƒ·M
, (47)
где γ -
константа, численное значение которой равно
руб/усл. т.;
δ -
показатель относительной опасности загрязнения атмосферного
воздуха над различными
территориями равный 4;
ƒ - поправка,
учитывающая характер рассеивания примеси в атмосфере.
ƒ =
, (48)
где h -
геометрическая высота устья источника, м;
U -
среднее значение модуля скорости ветра на уровне флюгера, 3м/с;
φ - безразмерная
поправка на тепловой подъем факела выбросов в атмосферу
φ = 1
+ ΔT/75
,
(49)
где ΔT -
среднегодовая разность температур в устье источника и в атмосфере, °С;
φ = 1
+ 375/75 = 6
По формуле (48)
находим f:
ƒ =
М=
=
, (50)
где М - приведенная масса годового
выброса вредных компонентов выхлопных газов, поступающих в атмосферный бассейн,
т/год
mi
- масса выброса i-го
компонента, т/год;- число компонентов выхлопного газа;
Q
- масса израсходованного топлива, т/год.
Аi
- безразмерный показатель относительной опасности вредного компонента i-го
вида;
А
=
, (51)
Ап =
,
АСО =
,
АSO2 =
,
АNO2 =
.
По формуле (50)
находим приведенную массу годового выброса вредных компонентов выхлопных газов,
поступающих в атмосферный бассейн до очистных мероприятий :
Мп = 20 · 13,891 =
277,82 т/год,
МСО = 0,33 · 1,804 =
0,595 т/год,
МSО2 =
20· 2,165 =
43,3 т/год,
МNО2 =
25
· 60,796
т/год.
т/год
По формуле (47)
находим абсолютный ущерб до природоохранной деятельности:
У1 = 2,4 · 102 · 4 · 0,29 · 1841,62 = 512707 руб/год
,
По формуле (50)
находим приведенную массу годового выброса вредных компонентов выхлопных газов,
поступающих в атмосферный бассейн после очистки отработанных газов:
По формуле (50) находим
абсолютный ущерб после очистки отработанных газов: У2 =
2,4 · 102 · 4 · 0,29 ·
0,931 = 259,19
руб/год
Рассчитаем предотвращенный
ущерб после проведения очистки
П = У1 - У2 (52)
П = 512707 -
259,19
= 512447,81
руб/год.
3.2 Расчет
плат за выбросы загрязняющих веществ в атмосферу
Плата за выброс загрязняющих веществ
в атмосферу, руб/год, определяется по формуле
Патм = Нi
· Ке · Мi
,
(53)
где Нi
- базово - нормативная плата за выброс 1т i-го
вещества в размерах, на превышающих
предельно - допустимый выброс, руб, представлен в таблице ;
Ке - коэффициент экологической
ситуации и экологической значимости атмосферы в данном регионе, Ке = 1,2;
Мi
- масса фактического выброса i-го
загрязняющего вещества после системы очистки, т/год, определяется по формуле
Мi
=mi ·
10-6 · 3600 · 7,992 , (54)
где mi
- масса вредного вещества, выбрасываемого в атмосферу после очистки и
рассчитывается по формуле
mi
=
mi до
· ( 1 - α ), (55)
где mi
до
- масса вредного вещества, выбрасываемого в атмосферу до очистки, рассчитанная
по формуле (25), мг/с;
α - степень
очистки аппарата.
Мп = 0,893
·
(1 - 0,85)
·
(1 - 0,2) · (1- 0,1)
= 0,008
г/с,
МСО = 0,116
·
(1 - 0,1) = 0,104 г/с,
МSО2
= 0,139
·
(1- 0,95) · (1 - 0,85) =
0,0009 г/с,
МNО2
= 3,909
·
(1- 0,95) · (1- 0,85) =
0,179 г/с.
По формуле (57) находим фактические
массы на выходе
Мп = 0,008
· 10-6 · 3600 · 7,992 =0,00023
т/год;
МСО = 0,104
· 10-6 · 3600 · 7,992 = 0,0029
т/год;
МSO2
= 0,0009
· 10-6 · 3600 · 7,992 = 0,00002
т/год;
МNO2
= 0,179
· 10-6 · 3600 · 7,992 = 0,0051
т/год;
Пп= 330 · 1,2 · 0,00023 = 0,091
руб;
ПСО= 5 · 1,2 · 0,0029 = 0,0174
руб;
ПSO2
= 330 · 1,2 · 0,00002 = 0,0079 руб;
ПNO2
= 415 · 1,2 · 0,0051 = 2,53 руб;
Полученные расчеты сведем в таблицу 9.
Таблица 9 - Результаты расчетов
Загрязняющее вещество ПДВ,
т/год Mi, т/год
,
руб./тПлата за загрязнение,
|
руб./год
|
|
|
|
Пыль
|
277,82
|
0,00023
|
330
|
0,091
|
|
Монооксид углерода
|
0,595
|
0,0029
|
5
|
0,0174
|
|
Сернистый ангидрид
|
43,3
|
0,00002
|
330
|
0,0079
|
|
Диоксид азота
|
1519,9
|
0,0051
|
415
|
2,53
|
|
Всего
|
-
|
0,0082
|
1080
|
2,646
|
4 Экологическая
оценка инженерных методов защиты воздушного бассейна
.1 Оценка воздействия
отработанных газов на окружающую среду
4.1.1 Определение
категории опасности предприятий
Категория опасности предприятия
(КОП) определяется по формуле
(56)
где Мi -
масса выброса i-го
вещества, т/год, рассчитанная по формуле ;
ПДКi -
среднесуточная предельно допустимая концентрация i-гo вещества, мг/м3;
n -
количество загрязняющих веществ, выбрасываемых в атмосферу,
ai -
безразмерная константа, позволяющая соотнести степень вредности i-гo вещества с
вредностью сернистого газа и определяемая по таблице 10.
Таблица 10 -
Значения аi,
для веществ различных классов опасности
|
Константа
|
Класс опасности вещества
|
|
1
|
2
|
3
|
4
|
|
ai
|
1,7
|
1,3
|
1,0
|
0,9
|
Мi
=mi · 10-6 · 3600 ·
7,992 ,
(57)
где mi
- масса вредного вещества, выбрасываемого в атмосферу до очистки, рассчитанная
по формуле (54), г/с;
Мп = 893
· 10-6 · 3600 · 7,992 = 25
т/год;
МСО = 116
· 10-6 · 3600 · 7,992 = 3,3
т/год;
МSO2
= 139
· 10-6 · 3600 · 7,992 = 3,9 т/год;
МNO2
= 3909
· 10-6 · 3600 · 7,992 = 112
т/год;
Т.к. MСО/ПДКСО = 1,21/3 = 0,4 <
1, то вклад рассматриваемого вещества в суммарное загрязнение настолько
незначителен, что им можно пренебречь. Следовательно, с учетом этого рассчитаем
КОП по формуле (56):
Таблица 11 -
Граничные условия для деления предприятий на категории опасности
Значения КОП
|
|
I
|
КОП ≥ 106
|
|
II
|
106 > КОП ≥
104
|
|
III
|
104 > КОП ≥
103
|
|
IY
|
КОП < 103
|
Из таблицы 11 видно, что данное предприятие
относится к 3 категории опасности. Далее рассчитаем
категорию опасности предприятия после природоохранных мероприятий.
По формуле (57) рассчитаем массу
выброса i-го
вещества после очистки, Мi
,
т/год;
Мп = 0,008
· 10-6 · 3600 · 7,992 =0,00023
т/год;
МСО = 0,104
· 10-6 · 3600 · 7,992 = 0,0029
т/год;
МSO2
= 0,0009
· 10-6 · 3600 · 7,992 = 0,00002
т/год;
МNO2
= 0,179
· 10-6 · 3600 · 7,992 = 0,0051
т/год;
Категория опасности предприятия
(КОП) определяется по формуле (56)
После проведения природоохранного
мероприятия предприятие можно отнести к 4 категории опасности, то есть
применение данной установки целесообразно.
Расчет экологическою индекса
и суммарного загрязнения атмосферы производится по экспериментальным данным,
полученным на постах наблюдений, расположенных в зоне действия промышленного
предприятия. При этом в течение длительного времени производят разовые замеры
кон-
центраций загрязняющих
веществ. Измеренные значения сравнивают с предельно допустимыми концентрациями
и разбивают на две группы: превышающие ПДК и не превышающие ПДК.
Далее вычисление показателя
суммарного загрязнения сводится к расчету по формуле
(58)
где i, j - вещества,
концентрации которых соответственно выше и ниже ПДК:
п - количество загрязняющих
веществ, по которым имеются измерения на посту наблюдений:
Кз - экологический индекс
промышленных выбросов (нормированный к 3-
му классу опасности
показатель кратности превышения ПДК):
(59)
где С - концентрация
загрязняющего вещества, мг/м3:
а -
безразмерный коэффициент, который находится по таблице 12 в
зависимости от класса опасности вещества
Таблица 12 -
Определение а
|
Коэффициент
|
Класс опасности вещества
|
|
1
|
2
|
3
|
4
|
|
а
|
2,5
|
1,3
|
1,0
|
0,87
|
Рассчитываем Кз до природоохранных
мероприятий, где концентрации Сi
до очистки расчитанны по формулам (5),
(9),
(12)
и (16)
;
;
;
,
После вычисления
экологического индекса и показателя суммарного загрязнения определяют степень
суммарного загрязнения атмосферы вредными веществами в соответствии с законом
"Об охране окружающей природной среды" (1991 г.).
Таблица 13 -
Классификация суммарного загрязнения атмосферы
|
Количество вредных веществ
|
Показатель Р
|
|
Экобедствие
|
ЧЭС
|
Эконеблагополучие
|
Норма
|
|
1
|
16 - 32
|
8 - 16
|
1 - 8
|
1
|
|
2 - 4
|
32 - 48
|
16 - 32
|
2 - 16
|
2
|
|
5 - 9
|
48 - 64
|
32 - 48
|
3 - 32
|
3
|
Определив по таблице 13
степень суммарного загрязнения атмосферы вредными веществами, приходим к
выводу, что предприятие относится к 4 классу опасности - экобедствие до
природоохранных мероприятий.
Далее рассчитаем степень суммарного
загрязнения атмосферы вредными веществами после проведения природоохранных
мероприятий.
Рассчитываем Кз после
природоохранных мероприятий, где концентрации Сi
после очистки:
;
;
;
,
Степень суммарного
загрязнения атмосферы вредными веществами после очитки находится в
норме, а следовательно, даже в устье источника загрязнения концентрации вредных
веществ соответствуют нормативам.
Кроме экологического индекса
и показателя суммарного загрязнения важное значение для анализа санитарного
состояния атмосферного воздуха имеет показатель степени загрязнения атмосферы.
Его находят по следующей зависимости
где индекс n
показывает класс опасности вещества. По показателю Кn
также определяют степень загрязнения атмосферы вредными веществами в
соответствии с законом "Об охране..." (таблица 14).
Рассчитаем показатель степени
загрязнения атмосферы до очистки
Таблица 14 -
Классификация степени загрязнения атмосферы
|
Класс опасности вещества
|
Показатель Кn
|
|
Экобедствие
|
ЧЭС
|
Эконеблагополучие
|
Норма
|
|
1
|
5 - 7,5
|
3 - 5
|
1 - 3
|
1
|
|
2
|
7,5 - 12,5
|
5 - 7,5
|
1 - 5
|
1
|
|
3
|
12,5 - 20
|
7,5 - 12,5
|
1 - 8
|
1
|
|
4
|
> 20
|
12,5
- 20
|
1 - 12,5
|
1
|
Рассчитаем показатель степени
загрязнения атмосферы после
очистки:
По полученным расчетам видно, что
согласно данным таблицы 13 показатель степени загрязнения атмосферы
соответствует норме.[13]
Таким образом, при проведении
эколого-экономической
оценки
загрязнения атмосферного воздуха был произведен
расчет предотвращенного экономического ущерба. Ущерб до природоохранного
мероприятия составил
512707 руб./год,
после мероприятия 259,19руб./год.
Предотвращенный экономический
ущерб составил
512447,81
руб. /год.
В эколого-экономической части
курсовой работы рассчитаны платежи за выброс загрязняющих веществ в атмосферу после
проведения природоохранного мероприятия сумма составила 2,64 руб.
Таким образом, можно сделать
вывод, что применение предложенного природоохранного мероприятия по защите
атмосферного воздуха является эффективным и целесообразным не только с
экологической точки зрения, но и с экономической.
Заключение
Промышленные предприятия являются достаточно
активными источниками загрязнения воздушного бассейна углеводородами, окисью
углерода, сернистым ангидридом, окислами азота, фенолами, альдегидами,
дурнопахнущими газами и другими вредными веществами, а также аэрозолями и
сажей.
Выбросы указанных компонентов
представляют угрозу окружающей среде, поскольку приводят к возникновению
«парникового эффекта», деградации озонового слоя и образованию «кислотных»
дождей. Очистка отработавших
газов от токсикантов представляет сложную химико-технологическую задачу,
требует привлечения дополнительных капитальных вложений, материально-сырьевых и
энергетических ресурсов.
Выбросы вредных компонентов в
окружающую среду имеют неблагоприятный характер, поскольку меняются нагрузки,
качество минерального топлива и
условия сжигания топлива. Это в свою очередь усложняет эксплуатацию очистных
сооружений. Поэтому требуется жёсткий контроль за нормированием выбросов
вредных компонентов в окружающую среду как по предельно-допустимым выбросам
(ПДВ), так и по предельно-допустимым концентрациям (ПДК). Эти положения
декларируются в законе об атмосферном воздухе Российской Федерации.
Целью данной курсовой работы была разработка
природоохранного мероприятия, которое позволило бы снизить концентрации
загрязняющих веществ до минимальных, не наносящих вреда окружающей среде и
здоровью человека. Цель достигнута предложенным очистным устройством , которое
позволяет очистить отработанные газы на 99,9% от всех загрязняющих веществ,
снизить их концентрации не только в приземном слое атмосферы, но и в устье
источника загрязнения. [16]
Список литературы
1 Российская Федерация. Законы. Об
охране окружающей среды. 1999.
Леонов В.Е. Расчет выброса токсичных
компонентов, образующихся при сжигании минерального сырья в энергосиловых
установках [Текст]: методическое пособие для студентов / В.Е. Леонов, Е.М.
Ерина- Новосибирск: НГАВТ, 1999. - 23 с.
3
Комитет РФ по патентам и товарным знакам. Заявка ФРГ 2230257, класс В 01 D
53/00, 1974. Способ удаления оксидов азота из отходящих газов/ Р. А. Буянов и
В. С. Бабенко. - 5 с.
4
Комитет РФ по патентам и товарным знакам. Патент СССР 882056, класс В 01 J
8/02,1980. Способ очистки газов от примесей органических веществ и монооксида
углерода/ Ю. Ш. Матрос, А. С. Носков и Е. С. Богдан. - 3 с.
5 Белов С.В. Безопасность
жизнедеятельности [ Текст]: учебное пособие для с вузов / С.В. Белов, Н.Н.
Агафонова. - М.: Высшая школа, 2001. - 381с.
Всемирная сеть Интернет.
Демина Т.А. Экология,
природопользование, охрана окружающей
среды [ Текст]: учебное пособие для
вузов / Т.А. Демина, А.Б. Борисов. - М.: Аспект пресс, 1995. - 102 с.
Кузнецов И.Е.Оборудование для
санитарной очистки газов [Текст ]: справочное пособие / И.Е. Кузнецов, К.И.
Шмат, С.И. Кузнецов. - Киев: Техника. 1989. - 204 с.
9 Леонов
В.Е. Теоритические основы защиты окружающей среды [Текст]: методическое пособие
для студентов / В.Е. Леонов, Е.М. Ерина- Новосибирск: НГАВТ, 2003. - 179 с.
10 Леонов В.Е. Расчет
предотвращенного ущерба от выхлопных газов двигателей транспортных средств
воздушному бассейну [Текст]: методическое пособие для студентов / В.Е. Леонов,
А.Г. Калпина, В.В.Семенов. - Новосибирск: НГАВТ, 1999. - 14 с.
Пимошенко А.П. Предотвращение
загрязнения окружающей
среды [ Текст ]: учебное пособие для
вузов / А.П. Пимошенко, В.Г. Гурьев. -М.: Мир, 2004. - 110 с.
13 Иванов М.Н. Экология и
промышленность России [Текст] /М.Н. Иванов, В.Д. Мягков // ЭКиП. - 1998. - №4.
- С. 30-33.
14 Буторина М.В. Инженерная экология
и экологический менеджмент [Текст]: учебное пособие для вузов / М.В. Буторина,
П.В. Воробьев, А.П. Дмитриева и др.: под. общ. ред. Н.И. Иванова, И.М.Фадина. -
М.: Логос, 2003. - 231 с.
15 Аникеев В.А. Технологические
аспекты охраны окружающей среды [Текст]: учебное пособие / В.А. Аникеев, Копп
И.З., Скалкин Ф.В. - Ленинград: Гидрометеоиздат, 1982. - 254с.
Владимиров А.М. Охрана окружающей
среды [Текст]: учебное пособие для вузов / Ляхин Ю.И., Матвеев Л.Т., Орлов В.Г.
- Ленинград: Гидрометеоиздат, 1991. - 422с.