|
P=22,6 кПа T=(273+47)
K V=1·10-3 м3
|
P0=101,3
кПа T0=273 К V0
|
|
Рис. 1.2.1 Переход к нормальным условиям
Запишем уравнение (1.2) для I и II состояния и разделим их
друг на друга
;
·
плотность
пара при нормальных условиях
,
·
проверяем
расчет m=0,5 г; V0=1,90·10-4, тогда
;
·
расчет
мольно-объемной концентрации; например, пусть задано, что в воздухе рабочей
зоны парциальное давление N-метилформамида равно Рраб=99 Па. Уравнение
(1.2) позволяет вычислить мольно-объемную концентрацию (С, моль/м3),
например, при Т=298К:
.
В частности, для N-метилформамида
ПДК в воздухе 10 мг/м3=10/59 ммоль/м3=0,169
ммоль/м3=169 мкмоль/м3; ПДК в воде 10 мг/л.
Вышеприведенный расчет показал, что концентрация N-метилформамида в воздухе рабочей зоны больше ПДК, поэтому
воздух необходимо очистить до допустимой концентрации.
Исходные данные для выбора метода очистки воздуха:
·
в
воздухе рабочей зоны находятся пары N-метилформамида;
·
молекулярная
масса - 59;
·
молекулярная
рефракция - 15,05;
·
концентрация
С=40 ммоль/м3, Рраб=99 Па.
2.
Токсикологическая характеристика n-метилформамида
(Метиламид муравьиной кислоты, формилметиламин)
Описан случай острого отравления человека при приеме внутрь
50 мл М. Преимущественно действие яда сказалось на печени. Клиническая картина
выражалась в расстройстве пищеворения, болях и желтухе (Васильева,
Сухаревская). Выявлено эмбриотоксическое действие в опытах на крысах. Доза 1
г/кг, введенная на 7 день беременности, губила 90% плодов; доза 0,4 г/кг в те же
сроки беременности также вызвала частичную гибель плодов и развитие
злокачественных опухолей у выжевшего потомства (Заева и др.).
3.
Характеристика процесса адсорбции
Адсорбцией называют концентрирование веществ на поверхности
раздела фаз или в объеме пор твердого тела. Различают физическую адсорбцию,
основанную на силах межмолекулярного взаимодействия поверхности адсорбента и
поглощаемого вещества, и хемосорбцию - поглощение, сопровождаемое химической
реакцией на поверхности адсорбента.
В процессе адсорбции участвуют, как минимум два агента: тело,
на поверхности или в объеме пор которого происходит концентрирование
поглощаемого вещества (адсорбент), и поглощаемое вещество. Последнее, если оно
находится в газовой или жидкой объемной фазе, т.е. в неадсорбированном
состоянии называется адсорбтивом, а после того как оно перешло в
адсорбированное состояние - адсорбатом. Любое твердое вещество обладает
поверхностью и, следовательно, потенциально является адсорбентом. Однако в
технике используют твердые адсорбенты с сильно развитой внутренней поверхностью
(объемом пор).
В зависимости от агрегатного состояния смежных фаз, которое
придает определенную специфику явлению адсорбции, различают адсорбцию газов на
твердых адсорбентах, адсорбцию растворенных веществ на границах твердое тело -
жидкость и жидкость - жидкость, а также адсорбцию на границе жидкий раствор -
газ.
По типу сил, обусловливающих адсорбцию все адсорбционные
явления можно разбить на две основные группы: физическую адсорбцию, и сорбцию,
основанную на силах химического взаимодействия, или хемосорбцию.
Физическая адсорбция вызывается силами молекулярного
взаимодействия. Универсальными силами молекулярного взаимодействия являются
дисперсионные силы. При сближении молекул адсорбтива с атомами или молекулами
адсорбента движение флуктуирующих диполей приобретает упорядоченный характер,
обусловливающий возникновение притяжения между ними.
Дисперсионные силы не зависят от характера распределения
электронной плотности в молекулах адсорбтива и адсорбента и поэтому
взаимодействие, вызываемое ими, носит неспецифический характер.
В некоторых случаях специфическое взаимодействие может
усиливаться в результате образования водородной связи между адсорбированной
молекулой и молекулами адсорбента. Характерным примером адсорбции с
образованием водородной связи является поглощение воды и спиртов на силикагеле,
поверхность которого покрыта гидроксильными группами.
Адсорбция является процессом самопроизвольным и
экзотермическим, т.е. ее протекание сопровождается с выделением тепла.
В отличие от физической адсорбции при хемосорбции не
сохраняется индивидуальность адсорбтива и адсорбента. При сближении молекул
адсорбтива с поверхностью происходит перераспределение электронов
взаимодействующих компонентов с образованием химической связи. Если физическую
адсорбцию можно сравнить с конденсацией, то хемосорбционный процесс должен
рассматриваться как химическая реакция, протекающая на поверхности раздела фаз.
Физическую и химическую адсорбцию можно различить по теплоте
адсорбции. Теплота физической адсорбции соизмерима с теплотой конденсации
веществ и не превышает 80 - 120 кДж/моль. Теплота хемосорбции 1 моль вещества
достигает нескольких сотен килоджоулей.
В отличие от физической адсорбции, при хемосорбции
поглотительная способность может возрастать в определенном температурном
интервале. Это явление связано с небольшой скоростью хемосорбции при низких
температурах.
При хемосорбции адсорбированные молекулы не могут,
перемещаться по поверхности адсорбента, их положение фиксировано, и такая
адсорбция называется локализованной. Физическая адсорбция может быть как
локализованной так и не локализованной. Обычно с повышение м температуры
молекулы приобретают подвижность, и характер процесса изменяется:
локализованная адсорбция переходит в нелокализованную.
Физическая адсорбция газов и паров происходит по одним и тем
же закономерностям, причем переход адсорбтива из области пара (T<Ткр) в область газа (T>Ткр) не сопровождается резким
изменением адсорбируемости.
3.1
Пористая структура адсорбентов
Тверды сорбенты, как правило, отличаются «ажурной» внутренней
структурой, включающей поры разного размера. В зависимости от размеров поры
подразделяют на три типа: микро-, мезо-, и макропоры.
Микропоры
Наиболее мелкие поры - микропоры - имеют размеры, соизмеримые
с адсорбируемыми молекулами. По данным рентгеновского метода, их эффективные
радиусы преимущественно находятся в интервале от 0,5 до 1,0 нм. В качестве
верхней границы размера микропор принимают радиус 1,5 нм. Суммарный объем
микропор промышленных адсорбентов обычно не превышает 0,5 см3/г.
Характерной чертой адсорбции в микропорах является
существенное повышение энергии адсорбции по сравнению с адсорбцией в более
крупных порах.
В таких промышленных адсорбентах, как активные угли или
синтетические цеолиты, размеры микропор соизмеримы с размерами промежутков
между смежными порами, образованных веществом адсорбента. Это приводит к тому,
что все атомы и молекулы вещества адсорбента находятся во взаимодействии с
молекулами адсорбата в микропорах. Другими словами, во всем пространстве
микропор существует поле адсорбционных сил. В этом заключается основное отличие
адсорбции в микропорах от адсорбции в более крупных порах.
Таким образом, адсорбция в микропорах сводится к заполнению
пространства микропор адсорбируемыми молекулами. Основным параметром пористой
структуры является объем микропор и обобщенная характеристика их размеров.
Понятие «удельная поверхность» для микропор не имеет геометрического смысла, и
ее определение по принятым уравнениям сводится к нахождению формальной
константы этих уравнений.
Мезопоры
Эффективные радиусы более крупных пор - мезопор - много
больше размеров адсорбируемых молекул. Они лежат в интервале от 1,5 до 100-200
нм. Стенки таких, уже относительно крупных пор, образованы очень большим числом
атомов или молекул вещества адсорбента; для этого случая приобретает физический
смысл понятие о поверхности раздела фаз, т.е. о поверхности пор адсорбента.
Обычно поверхность адсорбента относят к единице его массы и называют удельной
поверхностью.
Для мезопор действие адсорбционных сил проявляется не во всем
их объеме, а практически только на небольшом расстоянии от стенок. Поэтому на
поверхности пор происходит мономолекулярная и полимолекулярная адсорбция паров,
т.е. образование последовательных адсорбционных слоев, завершающееся
заполнением этой разновидности пор по механизму капиллярной конденсации.
Основными параметрами мезопор являются удельная поверхность,
объем пор и функция распределения объема пор по размерам. Последние два
параметра определяются методами капиллярной конденсации и ртутной порометрией.
В зависимости от степени развития пор и преобладающих их радиусов удельные
поверхности мезопор могут заключаться в интервале от 10 до 400 м2/г.
Мезопоры являются основными транспортными артериями, по которым осуществляется
подвод вещества к «емкостям» - микропорам.
Макропоры
Наконец, самые крупные поры адсорбентов - макропоры имеют
эффективные радиусы больше 100-200 нм. Их удельная поверхность очень мала - от
0,5 до 2 м2/г, вследствие чего адсорбцией на поверхности пор этого
типа практически можно пренебречь. Объем макропор у активных углей составляет
от 0,2 до 0,8 см3/г. В крупных порах капиллярная конденсация не
происходит, и единственным методом оценки их объема является метод ртутной порометрии.
Макропоры играют роль крупных транспортных артерий в зернах адсорбентов.
Все адсорбенты в соответствии с преобладающим размером пор
можно подразделить на три предельных структурных класса: макропористые,
мезопористые и микропористые.
3.2
Теория объемного заполнения микропор
Принципиальное различие адсорбционных явлений, протекающих в
микропорах и на поверхности мезо- и макропор или непористых адсорбентов,
требует различных теоретических подходов при их описании и интерпретации.
Представление о микропорах как об областях пространства в
твердом теле, соизмеримых по размерам с адсорбируемыми молекулами, позволяет
утверждать, что при любой природе адсорбционных взаимодействий (т.е. под
действием дисперсионных, электростатических или других сил), обусловливающих
физическую адсорбцию, во всем пространстве микропор проявляется адсорбционное
поле, создаваемое твердым телом. Ограниченность адсорбционного пространства
микропор предопределяет тот факт, что последовательно адсорбирующиеся в
микропорах молекулы не образуют адсорбционных слоев. Адсорбция в микропорах
характеризуется объемным заполнением адсорбционного пространства. Поэтому
основным геометрическим параметром, характеризующим микропористый адсорбент,
становится объем микропор, а не их «поверхность».
Концепция объемного заполнения микропор приводит к понятию о
величине предельной (максимальной) адсорбции ao, которая отвечает
адсорбции пара при давлении, равном давлению насыщенного пара. Величина аo естественно, зависит от
температуры, и эта зависимость определяется термическим коэффициентом
предельной адсорбции a, который практически постоянен в широком
интервале температур:
(3.2.1)
Если предельная величина адсорбции a01
экспериментально определена для некоторой температуры Т1, то
согласно (2.2.1) предельная величина адсорбции а02 для другой
температуры Т2.может быть установлена из следующего
выражения:
(3.2.2)
Для вычисления a0 по уравнению (3.2.2) необходимо знать
термический коэффициент предельной адсорбции a. В работе Николаева и Дубинина был предложен метод вычисления
плотности вещества в адсорбированном состоянии (адсорбата) для широкого
интервала температур. Этим методом можно воспользоваться для вычисления a. Его идея заключается в следующем.
Адсорбированное вещество в микропорах в поле адсорбционных сил
подобно жидкости, находящейся в сильно сжатом состоянии. По ориентировочной
оценке этому сжатию отвечает гидростатическое давление порядка нескольких сотен
атмосфер. Для области температур, значительно ниже критических, например
нормальной температуры кипения, сжимаемостью жидкости в объемной фазе, а
следовательно, и сжимаемостью адсорбата можно пренебречь. В этом случае
плотность адсорбата в первом приближении можно принять равной плотности
поглощаемого вещества в жидком состоянии при температуре опыта и определить по
справочным данным.
По мере приближения к критической температуре плотность жидкости в
объемной фазе резко падает, а ее сжимаемость сильно возрастает. Поэтому
соотношение плотностей адсорбата при Tкп и Tкр нельзя считать
равным соотношению реальных плотностей объемной жидкой фазы при указанных
температурах. Допустим, что плотность адсорбата при критической температуре
соответствует максимальному сжатию, т.е. мольному объему, выраженному
константой b уравнения Ван-дер-Ваальса:
(3.2.3)
Как известно, мольный объем b отвечает учетверенному
суммарному объему молекул и может быть вычислен по формуле
(3.2.4)
Плотность адсорбата в микропорах при критической температуре ркр
составит:
pкр=M/1000b (3.2.5)
Таким образом, отношение плотностей адсорбата при нормальной
температуре кипения и критической температуре можно аппроксимировать
отношением,
где p0 - плотность нормальной жидкости при Tкп, а р*кр
находится по формуле (3.2.5). Это позволяет вычислить термический коэффициент
предельной адсорбции a.
В самом деле, при постоянстве предельного адсорбционного объема Wo,
т.е. объема микропор, имеем:
для Tкп a0=W0p0 (3.2.6)
для Ткр a0*=W0pкр* (3.2.7)
Отсюда
a0/a0*=p/pкр* (3.2.8)
Согласно (2.2.2) и (2.2.8) получаем:
В основе теории объемного заполнения микропор лежат
термодинамические закономерности, и поэтому при описании адсорбционного
равновесия используют такие термодинамические функции как энтальпия, энтропия и
энергия Гиббса. Для расчета изменений этих функций в качестве стандартного
состояния при рассматриваемой температуре принимается объемная жидкая фаза,
находящаяся в равновесии с ее насыщенным паром при давлении pS или летучести fS.
Основной термодинамической функцией является дифференциальная
максимальная мольная работа адсорбции А, равная со знаком минус
изменению энергии адсорбции Гиббса
G:
(3.2.10)
или
(3.2.11)
где р - равновесное давление; f - летучесть пара при
температуре T.
Введение в формулу летучести вместо давления позволяет учесть
неидеальность газовой фазы.
Представления об объемном заполнении микропор были развиты вначале
для микропористых углеродных адсорбентов или активных углей, для которых
определяющее значение в адсорбционном взаимодействии имеют дисперсионные силы.
Особенностью большинства промышленных активных углей является легкая
доступность микропор для молекул паров веществ, молекулярные массы которых не
превышают 150. Поэтому предельные значения адсорбционной способности в
микропорах а0 для температур, не превышающих нормальные
температуры кипения соответствующих адсорбтивов, в удовлетворительном
приближении отвечают значениям предельного объема адсорбционного пространства W0, являющегося константой рассматриваемого микропористого
адсорбента
(3.2.12)
где r и V - плотности и соответственно мольные
объемы нормальных жидкостей при температурах опытов.
В том случае, когда адсорбция определяется действием дисперсионных
сил, коэффициенты подобия могут быть достаточно точно оценены как отношение
парахора адсорбируемых молекул П к парахору стандартного пара (при
адсорбции на активных углях обычно бензола) П0:
(3.2.13)
Значения парахоров не зависят от температуры и определяются по
соотношению
(3.2.14)
где М - молекулярная масса; s - поверхностное натяжение адсорбтива; r - плотность адсорбтива в жидком
состоянии.
Парахоры являются аддитивными величинами и рассчитываются на
основе данных по инкрементам парахоров отдельных атомов Ра и связей Рс,
приведенных ниже (таблица 3.2.1):
Таблица 3.2.1
|
Элемент
|
Ра
|
Связь
|
Рс
|
|
Углерод
|
4,8
|
Двойная
|
23,2
|
|
Водород
|
17,1
|
Тройная
|
46,6
|
|
Азот
|
12,5
|
Четырехчленное кольцо
|
11,6
|
|
Продолжение
табл. 2.2.1
|
|
Элемент
|
Ра
|
Связь
|
Рс
|
|
Кислород
|
20,0
|
Пятичленное
кольцо
|
8,5
|
|
Сера
|
48,2
|
Шестичленное
кольцо
|
6,1
|
В случае адсорбции на цеолитах веществ, молекулы которых
отличаются неоднородным распределением электронной плотности, под значением b подразумевают, строго
говоря, эмпирическую константу, определяемую из опыта и позволяющую
использовать уравнения теории объемного заполнения микропор для описания
адсорбционного равновесия.
Все адсорбтивы, молекулы которых обладают дипольным моментом
и квадрупольным моментом, кратными связями, при адсорбции на цеолитах
отличаются повышенными коэффициентами подобия. Сравнение опытных и
теоретических значений коэффициента подобия показало, что для гомологических
рядов олефиновых и ароматических углеводородов соответствие теории и опыта
достигается, если в качестве стандартного вещества выбрать простейший
углеводород ряда, например, этилен для олефиновых и бензол для ароматических
углеводородов.
3.3
Активные угли
Активные угли - пористые промышленные адсорбенты, состоящие в
основном из углерода. Их получают из различных видов органического сырья:
твердого топлива различной степени метаморфизма (торфа, бурого и каменного
угля, антрацита), дерева и продуктов его переработки (древесного угля, опилок,
отходов бумажного производства), отходов кожевенной промышленности, материалов
животного происхождения, например костей. Угли, отличающиеся высокой
механической прочностью, производят из скорлупы кокосовых и других орехов, а
также из косточек плодов.
Активные угли как промышленные сорбенты имеют ряд особенностей,
определяемых характером их поверхности и пористой структуры. Поверхности
кристаллитов углерода электронейтральна, и адсорбция на углях в основном
определяется дисперсионными силами взаимодействия.
Улучшение равновесной и кинетической характеристик у наиболее
микропористых углей приводит к повышению эффективности работы углеродных
адсорбентов в промышленных условиях. При выборе типа адсорбента для
промышленных установок следует учитывать два отличительных свойства активных
углей: гидрофобность и горючесть.
Насыщение угля влагой - процесс чрезвычайно медленный:
равновесие устанавливается в течение нескольких месяцев. Вследствие этого, во
многих реальных технологических процессах влажность среды практически не
оказывает влияние на эффективность извлечения примесей из газовой или жидкой
сред. Активный уголь - единственный гидрофобный тип промышленных адсорбентов, и
это качество предопределило его широкое использование для рекуперации паров,
очистки влажных газов и сточных вод.
Однако при низких концентрациях адсорбтива, в частности при
извлечении из газового потока микропримесей, когда продолжительность стадии
очистки велика, влажность среды в заметной степени снижает адсорбционную
емкость угля по извлекаемому компоненту.
Следовательно, при удалении микропримесей температурный режим
крайне продолжительной стадии очистки должен выбираться с учетом влажности
исходного воздуха производственных помещений. Рекомендуемые рабочие температуры
в адсорбере в рассматриваемом случае составляют в зависимости от влажности газа:
20 оС (0 г/м3); 30-35 оС (4-12 г./м3);
35-50 оС (12-18 г./м3).
Искусственное понижение относительной влажности воздуха (т.е.
уменьшение совместной адсорбции водяного пара), когда это необходимо, является
действенным средством повышения адсорбционной способности активных углей при их
применении для извлечения компонентов из влажных газов.
Отрицательной особенностью активного угля как промышленного
адсорбента является его горючесть. На воздухе окисление углей начинается при
температуре выше 250°С. Однако известны случаи пожаров на углеадсорбционных
установках при более низких температурах. Очевидно, это связано с образованием
пирофорных соединений железа типа FeS и Fe2S3 в результате сероводородной коррозии аппаратуры.
Загорание пирофорных соединений железа происходит при относительно низких
температурах, и в слое они являются очагами воспламенения всей массы угля.
Чтобы уменьшить пожароопасность к активному углю при его получении иногда
добавляют до 5% силикагеля. Такой адсорбент называют силикарбоном. Практически
все активные промышленные угли в том или ином количестве содержат зольные
примеси. Зола и ее ингредиенты (минеральные примеси) являются катализаторами
многих нежелательных реакций, которые могут протекать в адсорбере. На зольных
углях при адсорбции сульфида водорода в присутствии воздуха стимулируется
образование серной кислоты. При повышенных температурах, характерных для стадии
десорбции (например, 250°С), на зольных углях интенсивно протекает разложение
нестойких адсорбатов. Так, значительная часть этилового спирта при 250°С
превращается в ацетальдегид и диоксид углерода. Содержание ацетальдегида в
этаноловом конденсате после стадии десорбции из малозольного угля составляет
0,025%, а из угля, содержащего 30% золы, 6,2%.
Типы
активных углей
По размеру и форме частиц активные угли подразделяют на
гранулированные и порошкообразные. Гранулированные угли изготовляются обычно в
форме цилиндриков диаметром 2- 5 мм, причем высота цилиндрика всегда больше
диаметра. Гранулированные угли применяют главным образом на установках со
стационарным слоем адсорбента при очистке и разделении технологических потоков
в газовой фазе. Чтобы увеличить интенсивность масообмена, гранулированный уголь
иногда дробят и после рассева получают узкие фракции. Дробленые угли применяют
во всех вариантах адсорбционных процессов: при проведении процесса, как в
газовой, так и в жидкой фазе, со стационарным, движущимся или псевдоожиженным
слоем адсорбента.
Порошкообразные угли состоят из частиц величиной менее 0,15
мм. Их используют исключительно для очистки веществ в жидкой фазе. Некоторые
усредненные физические свойства углей приведены ниже.
В зависимости от назначения угли подразделяют на газовые,
рекуперационные и осветляющие. Каждый тип отличается характерной структурой
пор.
Гранулированные
активные угли типа АР
Гранулированные активные угли типа АР (АР-А, АР-Б, АР-В)
представлены цилиндрическими гранулами диаметром 4-5 мм черного цвета. Эти угли
получают из измельченного каменноугольного сырья и лесохимической смолы путем
пастоприготовления, грануляции и сушки при температуре 150-250оС,
карбонизации при температуре 550-600оС и последующей парогазовой
активации при температуре850-980оС перегретым водяным паром при
расходе 6-8 кг/кг выгружаемого угля. Характеристика параметров пористой
структуры гранулированных активных углей типа АР в табл. 3.3.2.1.
Таблица 3.3.2.
|
Показатель
|
Марка
АУ (АР-А)
|
|
Объем пор, см³/г: суммарный микропорм мезопор
|
0,7-0,76
0,32-0,34 0,08-0,09
|
В качестве углеродосодержащего сырья используют неокисленные
тощие слабоспекающиеся каменные угли, в качестве связующего-кондиционную или
препарированную лесохимическую смолу.
Каменный уголь со склада 1 (рис. 3.3.2.1.) направляют в
двухвалковую зубчатую дробилку 2, затем-на измельчение в шаровую мельницу 3,
работающую по схеме, с использованием вентилятора 4 системы пылеосаждения 5.
Угольную пыль с остатком на сите №009 не более 2% собирают в бункере 6. Смолу
хранят в обогреваемой емкости 7, из которой она поступает в рабочую емкость 8.
Из бункера 6 и рабочей емкости 8 сырьевые компоненты дозируют
в смеситель9, где осуществляют процесс приготовления пасты, обеспечивая
содержание в угольно-смоляной пасте, % (по массе): каменноугольная пыль-70-72;
смола-30-28. Готовую угольно-смоляную пасту формуют на шнековом прессе 10 типа
ШП-300. Граннулирование ведут через фильеры с диаметром отверстий4-5 мм.
Полученные сырые гранулы направляют в сушильный барабан 11. Сушку осуществляют
сжиганием природного газа или мазута при температуре 150-250оС при
прямоточном движении гранул и теплоносителя. Процесс карбонизации высушенных
гранул проводят во вращающихся печах 12 с внешним обогревом реторты при
температуре 550-600оС. Полученный продукт содержит летучих ≤
12%. После карбонизации гранулы охлаждают в барабане 13 и передают на
активацию. Активацию карбонизованных гранул ведут в печи СРЕП 14 при
температуре 850-980оС перегретым водяным паром при расходе 6-8 кг/кг
активного угля. Активный уголь из печи охлаждают, классифицируют на грохоте 15
с выделением товарного продукта, направляемого в бункер 16 для расфасовки.
3.4
Устройство и принцип действия адсорбционных аппаратов
Наибольшее применение в промышленности получили адсорбционные
установки периодического действия, состоящие из нескольких параллельно или
последовательно включенных аппаратов. Последние соединяются таким образом, что
каждый из них может отключаться на регенерацию адсорбента и снова включаться в
работу. Рабочий цикл каждого аппарата состоит из трех стадий: 1) насыщение
адсорбента поглощаемым веществом; 2) десорбция поглощенного вещества; 3)
охлаждение адсорбента. При десорбции перегретым водяным паром стадии охлаждения
предшествует осушка адсорбентом потоком нагретого газа.
Адсорберы периодического действия в простейшем виде
представляют собой вертикальные (рис. 3.4.1, а) или горизонтальные (рис. 3.4.1,
б) цилиндры, снабженные опорно-распределительными решетками, покрытыми густой
сеткой или пористыми керамическими плитами.
Рис. 3.4.1. Адсорберы периодического действия:
а - вертикальный аппарат; б - горизонтальный
аппарат; в-кожухотрубный аппарат;
- корпус; 2 - слой адсорбента; 3 - опорно-распределительная
решетка; 4 - вход исходной смеси, десорбирующего и осущаещего газового потока;
5 - выход инертного (относительно адсорбента) и десорбирующего потоков; 6 -
вход перегретого водяного пара; 7 - выход паровой смеси; 8,9 - вход и выход
теплоносителя.
Разделяемая, осушаемая или очищаемая парогазовая смесь
проходит через слой адсорбента, лежащий на решетке, снизу вверх (рис. 3.4.1, а)
или сверху вниз (рис 3.4.1, б). В аппаратах предусмотрены штуцеры для входа и
выхода исходной и очищенной смесей, используемые обычно для входа и выхода
десорбирующего или осушаемого потока. В случаях, когда десорбция производится
перегретым водяным паром, для входа последнего и выхода его смеси с адсорбатом
предусмотрены отдельные штуцеры.
При необходимости ускорения процессов теплообмена при
адсорбции и десорбции, а также для получения высококонцентрированного адсорбата
применяют кожухотрубные адсорберы (рис. 3.4.1, в). В последних адсорбент
расположен внутри труб, а теплоносители для его нагревания и охлаждения
циркулируют в межтрубном пространстве.
К числу основных недостатков адсорберов периодического
действия относятся неполное использование адсорбционной емкости адсорбентов
(этот недостаток устраняется при использовании батареи последовательно
отключаемых аппаратов) и низкая степень использования самих адсорберов из-за
совмещения в одном рабочем объеме стадий адсорбции и регенерации. Указанных
недостатков лишены адсорберы непрерывного действия (рис. 3.4.2.), где адсорбент
непрерывно движется в замкнутом цикле, проходя последовательно через аппараты
для адсорбции, нагревания, десорбции и охлаждения адсорбента. Так, на (рис.
3.4.2.) показана схема адсорбционной установки непрерывного действия с
движущимся слоем адсорбента.
Рис. 3.4.2. Адсорбционная установка непрерывного действия
- адсорбер; 2,3 - вход исходной и выход очищенной смесей; 4 -
десорбер; 5 - поверхность нагрева десорбера; 6,7 - вход и выход теплоносителя;
8,9 - вход десорбирующего потока и выход паров после десорбции; 10 -
пневмотранспортная труба; 11 - вход транспортирующего газа; 12 - бункер; 13 -
холодильник адсорбента; 14,15 - вход и выход охлаждающего агента; 16 - выход
транспортирующего газа.
Последний непрерывно перемещается в адсорбере вниз навстречу
потоку разделяемой смеси, проходит через десорбер, снабженный поверхностью
нагрева, подается пневмотранспортом в бункер, а оттуда через холодильник
возвращается в адсорбер. В ряде случаев пневмотранспорт заменяют ковшевыми
элеваторами и винтовыми подъемниками. Адсорбер представляет собой вертикальную
цилиндрическую колонну, иногда снабженную несколькими провальными колосниковыми
решетками с целью упорядочения встречных потоков газовой и твердой фаз.
Адсорбционные установки непрерывного действия с псевдоожиженным слоем, помимо
указанных достоинств, выгодно отличаются еще высокой интенсивностью теплообмена
при нагревании адсорбентов в процессе десорбции и последующем их охлаждении.
При этом повышаются, однако, требования к механической прочности адсорбентов,
склонных к дроблению в процессе транспорта и к истиранию в псевдоожиженном
состоянии.
3.5
Расчет равновесной адсорбции паров n-метилформамида на
активном угле
Характеристика системы и ее параметры показаны на рис. 3.5.1
Рис. 3.5.1. Адсорбционная система и ее характеристики
Задача равновесной адсорбции может быть решена из общего
условия равновесия. Однако из него вытекают решения только для идеализированных
систем (идеальной и бесконечно разбавленной). Реальные не идеальные системы
удовлетворительно описываются полуэмпирическим термическим уравнением теории
объемного заполнения микропор (ТОЗМ)
|
(3.5.1)
|
|
где a - величина адсорбции, моль/г; W0 - параметр адсорбента объем микропор, см3/г; V0 - мольный объем адсорбaта, см3/моль;
Е0 - параметр адсорбента: характеристическая энергия
адсорбции бензола;
- коэффициент подобия;
- термический коэффициент адсорбции,
Т - температура адсорбции; T0 = 298 K; и
|
(3.5.2)
|
|
изменение химического потенциала сорбтива при адсорбции.
Пусть очистку ГВВ от паров N-метилформамида
производят в адсорбере, заполненном микропористым (радиус пор равен 13/Е0
= 13/18,1 = 0,7 нм) активным углем АР-А,
его характеристики приведены в приложении 4 и вынесены на рис. 3.5.1. Рабочее
давлениеN-метилформамида
Рраб = 99 Па, давление насыщенного пара Р0
= Р0298 = 12,1Торр =12,1×133=1613 Па. Тогда
изменение химического потенциала при адсорбции рассчитываем по уравнению
(3.5.2):
|
.
|
Коэффициент подобия равен отношению парахоров N-метилформамида и
бензола:
|
.(3.5.3)
|
|
В приложении 6 приведен парахор бензола П0=205,4.
Для N-метилформамида парахор рассчитываем как
сумму парахоров атомов
Тогда
Термический коэффициент сорбции вычисляем по уравнениям
где
- плотность жидкого N-метилформамида при температурах кипения (
) и критической (
). Данные для расчета:
По уравнению (3.5.1) рассчитываем величину адсорбции при рабочем
давлении и Т = 298 К
Адсорберы обычно располагают на открытом воздухе или в
неотапливаемых помещениях, а величина адсорбции существенно зависит от
температуры, что учитывает термическое уравнение ТОЗМ через термический
коэффициент адсорбции
. Вычислим величину адсорбции в летних
(+40оС) и зимних (-15оС) условиях. Однако давление
насыщенного пара Р0 в уравнении (6.2) также зависит от
температуры. Для его расчета воспользуемся следствием из уравнения
Клаузиуса-Клайперона:
|
(3.5.7)
|
|
Рассчитав
по данным, приведенным в приложении 4,
можно вычислить давление насыщенного пара при любой температуре (при допущении,
что
не зависит от температуры):
Тогда из уравнения (3.5.7) вычисляем
через
=1613 Па, а по уравнению (3.5.2) изменение химического
потенциала:
Зимние условия: Т = - 15 + 273 = 258 К;
Летние условия: Т = 40 + 273 = 313 К;
Теперь можно рассчитать величину адсорбции по уравнению (3.5.1).
Зимние условия:
Летние условия:
После улавливания паров N-метилформамида
активным углем адсорбат удаляют из угля нагреванием с помощью водяного пара,
последний выходит из адсорбера в смеси с парами и конденсируется. Концентрацию
полученного раствора N-метилформамида
в воде можно увеличить методом ректификации N-метилформамида. Например, на ректификацию необходимо подать
раствор N-метилформамида в воде с концентрацией
= 0,09, т.е.
,1 моль N-метилформамида
и 0,9 моль
,1 × 59 = 5,9
г N-метилформамида и 0,9×18=16,2 г
.
Таким образом, расход динамического пара (т.епара, который
тратится не на нагревание активного угля, а на транспортировку N-метилформамида) в данном случае должен составить:
,
что удовлетворяет практическим рекомендациям.
4.
Ректификация
Ректификация представляет собой процесс
многократного частичного испарения жидкости и конденсации паров. Процесс
осуществляется путем контакта потоков пара и жидкости, имеющих различную
температуру, и проводится обычно в колонных аппаратах. При каждом контакте из
жидкости испаряется преимущественно НК, которым обогащаются пары, а из паров
конденсируется преимущественно ВК, переходящий в жидкость. Такой двусторонний
обмен компонентами, повторяемый многократно, позволяет получить в конечном
счете пары, представляющие собой почти чистый НК. Эти пары после конденсации в
отдельном аппарате дают дистиллят (ректификат) и флегму - жидкость,
возвращаемую для орошения колонны и взаимодействия с поднимающимися парами.
Пары получают путем частичного испарения снизу колонны остатка, являющегося
почти чистым ВК.
Ректификация известна с начала XIX века как один из
важнейших технологических процессов главным образом спиртовой и нефтяной
промышленности. В настоящее время ректификацию все шире применяют в самых
различных областях химической технологии, где выделение компонентов в чистом
виде имеет весьма важное значение (в производствах органического синтеза,
изотопов, полимеров, полупроводников и различных других веществ высокой
чистоты).
Процессы перегонки осуществляются
периодически или непрерывно. Ниже рассмотрены характеристики двухфазных систем
жидкость - пар, необходимые для анализа и расчета процессов перегонки.
4.1
Принцип ректификации
Как отмечалось, достаточно высокая степень
разделения однородных жидких смесей на компоненты может быть достигнута путем
ректификации. Сущность процессов, из которых складывается ректификация, и
получаемые при этом результаты можно проследить с помощью t - х - у - диаграммы (рис. 4.1.1).
Рис. 4.1.1. Изображение процесса
разделения бинарной смеси путем ректификации на диаграмме t - x - y
Нагрев исходную смесь состава х1
до температуры кипения, получим находящийся в равновесии с жидкостью пар
(точка b). Отбор и конденсация этого пара дают жидкость состава х2
обогащенную НК (х2 > х1).Нагрев эту
жидкость до температуры кипения t2, получим пар (точка d), конденсация которого дает
жидкость c еще большим содержанием НК, имеющую состав х3, и
т.д. Проводя таким образом последовательно ряд процессов испарения жидкости и
конденсации паров, можно получить в итоге жидкость (дистиллят), представляющую
собой практически чистый НК.
Аналогично, исходя из паровой фазы,
соответствующей составу жидкости x4 путем проведения ряда
последовательных процессов конденсации и испарения можно получить жидкость
(остаток), состоящую почти целиком из ВК.
В простейшем виде процесс многократного
испарения можно осуществить в многоступенчатой установке, в первой ступени
которой испаряется исходная смесь. На вторую ступень поступает на испарение
жидкость, оставшаяся после отделения паров в первой ступени, в третьей ступени
испаряется жидкость, поступившая из второй ступени (после отбора из последней
паров), и т.д. Аналогично может быть организован процесс многократной
конденсации, при котором на каждую следующую ступень поступают для конденсации
пары, оставшиеся после отделения от них жидкости (конденсата) в предыдущей
ступени.
Значительно более экономичное, полное и
четкое разделение смесей на компоненты достигается в процессах ректификации,
проводимых обычно в более компактных аппаратах - ректификационных колоннах.
Процесс ректификации осуществляется путем многократного
контакта между не равновесными жидкой и паровой фазами, движущимися
относительно друг друга.
При взаимодействии фаз между ними
происходит массо- и теплообмен, обусловленные стремлением системы к состоянию
равновесия. В результате каждого контакта компоненты перераспределяются между
фазами: пар несколько обогащается НК, а жидкость - ВК. Многократное
контактирование приводит к практически полному разделению исходной смеси.
Таким образом, отсутствие равновесия (и
соответственно наличие разности температур фаз) при движении фаз с определенной
относительной скоростью и многократном их контактировании являются необходимыми
условиями проведения ректификации.
Процессы
ректификации осуществляются периодически или непрерывно при различных давлениях:
при атмосферном давлении, под вакуумом (для разделения смесей высококипящих
веществ), а также под давлением больше атмосферного (для разделения смесей,
являющихся газообразными при нормальных температурах.
4.2
Устройство и принцип действия ректификационной колонны
Рассмотрим, как реализуются указанные выше
условия в ректификационных колоннах непрерывного действия (рис. 4.2.1), которые
наиболее широко применяются в промышленности.
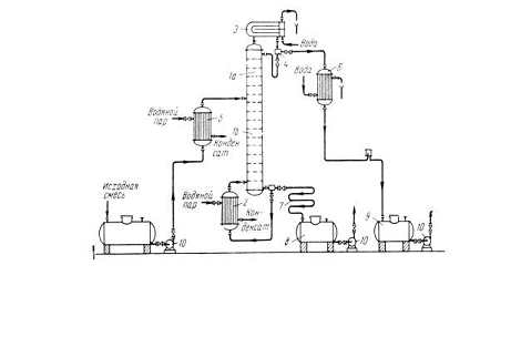
Рис. 4.2.1 Схема непрерывно действующей
ректификационной установки:
-ректификационная колонна; 2-кипятильник;
3-дефлегматор; 4-делитель флегмы; 5 - подогреватель исходной смеси;
6-холодильник дистиллята; 7-холодильник остатка; 8,9 - сборники; 10-насосы.
Ректификационная колонна 1 имеет
цилиндрический корпус, внутри которого установлены контактные устройства в виде
тарелок или насадки. Снизу вверх по колонне движутся пары, поступающие в нижнюю
часть аппарата из кипятильника 2, который находится вне колонны, то есть
является выносным, либо размещается непосредственно под колонной.
Следовательно, с помощью кипятильника создается восходящий поток пара. Пары
проходят через слой жидкости на нижней тарелке, которую будем считать первой,
ведя нумерацию тарелок условно снизу вверх.
Пусть концентрация жидкости на первой
тарелке равна х1 (по низкокипящему компоненту), а
ее температура t1. В результате взаимодействия между жидкостью и паром,
имеющим более высокую температуру, жидкость частично испаряется, причем в пар
переходит преимущественно НК. Поэтому на следующую (вторую) тарелку поступает
пар с содержанием НК у1 > х1.
Испарение жидкости на тарелке происходит
за счет тепла конденсации пара. Из пара конденсируется и переходит в жидкость
преимущественно ВК, содержание которого в поступающем на тарелку паре выше
равновесного с составом жидкости на тарелке. При равенстве теплот испарения
компонентов бинарной смеси для испарения 1 моль НК необходимо
сконденсировать 1 моль ВК.
На второй тарелке жидкость имеет состав х2,
содержит больше НК, чем на первой (х2 > х1), и
соответственно кипит при более низкой температуре (t2 < t1). Соприкасаясь с ней, пар
состава у1 частично конденсируется, обогащается НК и
удаляется на вышерасположенную тарелку, имея состав у2 > х2,
и т.д.
Таким образом, пар, представляющий собой
на выходе из кипятильника почти чистый ВК, по мере движения вверх все более
обогащается низкокипящим компонентом и покидает верхнюю тарелку колонны в виде
почти чистого НК, который практически полностью переходит в паровую фазу на
пути пара от кипятильника до верха колонны.
Пары конденсируются в дефлегматоре 3,
охлаждаемом водой, и получаемая жидкость разделяется в делителе 4 на дистиллят
и флегму, которая направляется на верхнюю тарелку колонны. Следовательно, с
помощью дефлегматора в колонне создается нисходящий поток жидкости.
Жидкость, поступающая на орошение колонны
(флегма), представляет собой почти чистый НК. Однако, стекая по колонне и
взаимодействуя с паром, жидкость все более обогащается ВК, конденсирующимся из
пара. Когда жидкость достигает нижней тарелки, она становится практически
чистым ВК и поступает в кипятильник, обогреваемый глухим паром или другим
теплоносителем.
На некотором расстоянии от верха колонны к
жидкости из дефлегматора присоединяется исходная смесь, которая поступает на
так называемую питающую тарелку колонны. Для того чтобы уменьшить тепловую
нагрузку кипятильника, исходную смесь обычно предварительно нагревают в
подогревателе 5 до температуры кипения жидкости на питающей тарелке.
Питающая тарелка как бы делит колонну на
две части, имеющие различное назначение. В верхней части 1а (от питающей до
верхней тарелки) должно быть обеспечено, возможно, большее укрепление паров,
т.е. обогащение их НК с тем, чтобы в дефлегматор направлялись пары, близкие по
составу к чистому НК. Поэтому данная часть колонны называется укрепляющей. В
нижней части (от питающей до нижней тарелки) необходимо в максимальной
степени удалить из жидкости НК, т.е. исчерпать жидкость для того, чтобы в
кипятильник стекала жидкость, близкая по составу к чистому ВК. Соответственно
эта часть колонны называется исчерпывающей.
В дефлегматоре 3 могут быть
сконденсированы либо все пары, поступающие из колонны, либо только часть их
соответствующая количеству возвращаемой в колонну флегмы. В первом случае часть
конденсата, остающаяся после отделения флегмы, представляет собой дистиллят
(ректификат), или верхний продукт, который после охлаждения в холодильнике 6
направляется в сборник дистиллята 9. Во втором случае
несконденсированные в дефлегматоре пары одновременно конденсируются и
охлаждаются в холодильнике 6, который при таком варианте работы служит
конденсатором-холодильником дистиллята.
Жидкость, выходящая из низа колонны
(близкая по составу ВК) также делится на две части. Одна часть, как
указывалось, направляется в кипятильник, а другая - остаток (нижний продукт)
после охлаждения водой в холодильнике 7 направляется в сборник 8.
На рис. 4.2.1 приведена лишь
принципиальная схема непрерывно действующей ректификационной установки. Такие
установки оснащаются необходимыми контрольно-измерительными и регулирующими
приборами, позволяющими автоматизировать их работу и проводить процесс с
помощью программного управления в оптимальных условиях. Путем автоматического
регулирования сводятся к минимуму колебания количества, состава и температуры
исходной смеси, давления и расхода греющего пара и расхода охлаждающей воды.
4.3
Ректификация раствора n-метилформамида в воде
На диаграмме (рис. 4.3.1) по данным приложения 5 построена
зависимость температуры кипения раствора N-метилформамида в воде от
состава раствора (верхняя кривая) и пара (нижняя кривая). Состав выражен в
мольных долях N-метилформамид.
Концентрация раствора, который поступает на ректификацию, равна xн = 0,1 = 10% мольн. По первому закону
Коновалова на монотонных участках равновесной кривой концентрации жидкой и
паровой фаз различаются. Начальный раствор закипает при температуре 91,3оС
(точка D), при этом образуется пар (точка E) с концентрацией yн = 0,5%. Это является
теоретической основой разделения раствора, так как если сконденсировать
полученный пар, то образуется раствор с концентрацией xa = yн много большей, чем
концентрация исходного раствора.
По второму закону Коновалова в экстремальных точках равновесной
кривой концентрации паровой и жидкой фаз совпадают. Это азеотропная точка А,
координаты которой xА = yА = 100%, tA = 184,8°С. В этой точке процесс
разделения должен прекратиться, так как образуется «однокомпонентный»
нераздельно кипящий раствор (число независимых компонентов равно числу
индивидуальных химических веществ за вычетом уравнений связи концентраций xA = yA). Следовательно,
теоретически данный раствор может быть разделен только на чистую воду и
азеотропный раствор.
Таким образом, равновесный процесс
разделения раствора с xн = 10%
содержит шесть теоретических ступеней разделения (теоретические тарелки; ЧТТ = 4) при получении
дистиллята с заданной концентрацией xд = 0,5% и кубового остатка -
xк = 95%.
Например, на разделение поступает Gн = 100 кг
раствора. Так как все концентрации выражены в мольных долях, целесообразно
массу раствора выразить в молях, для этого рассчитываем среднюю молекулярную
массу исходного раствора
Схема материальных потоков приведена на рис. 4.3.2
Рис. 4.3.2. Схема материального баланса процесса ректификации
(все концентрации выражены в мольных долях N-метилформамид)
Тогда общий баланс:
|
(4.3.1)
|
|
баланс по N-метилформамид:
|
.(4.3.2)
|
|
Решая систему уравнений (4.3.1) и (4.3.2), получаем
при Т=139,3°С
Рис. 4.3.3. Схема материальнрго баланса на первой тарелке
Таким образом, в результате разделения получили:
разбавленный концентрированный раствор N-метилформамид xд = 0,5%, который, если не может быть
использован в производстве, должен быть направлен на дальнейшее разделение
специальными методами ректификации или экстракции;
очень концентрированный раствор с концентрацией xк = 0,95% или
|
0,95 моль, N-метилформамид
|
(0,95-1) моль Н2О,
|
|
0,95×59 г. N-метилформамид,
|
1×18 г. Н2О.
|
|
1000 г. Н2О,
|
|
что существенно превышает ПДК в воде 9 (см. приложение 1) и,
следовательно, должно быть направлен или в технологический процесс или на
биологическую очистку.
5. Кинетика
биологической очистки низкоконцентрированных растворов от органических веществ
Химическая кинетика изучает скорость химических и
диффузионных процессов и зависимость ее от различных факторов. Поэтому
важнейшей задачей является установление взаимосвязи (математическая модель)
скорости процесса и таких параметров, как концентрация реагирующих веществ,
температура, свойства растворителей, наличие катализаторов и др.
5.1
Кинетика биохимического окисления загрязнений
токсикологический
метилформамид адсорбция ректификация
Биохимический процесс очистки сточных вод сопровождается
реакциями ферментативного катализа. Основным фактором, определяющим
длительность процесса биохимического окисления загрязняющего вещества, является
скорость реакции, т.е. скорость разрушения последнего на более простые
метаболиты. Поэтому необходимо рассмотреть пути использования основных
положений химической кинетики для оценки скорости метаболических превращений.
Исследования кинетики биохимических превращений включают изучение зависимости
скорости реакции от концентрации реагирующего вещества и от других параметров,
которые обусловливают ферментативную активность. Далее подробно будет
рассмотрено влияние температуры и изменение концентрации загрязняющего
вещества.
5.2
Скорость химической реакции
Скорость реакции (w) можно определить как
изменение концентраций реагирующих веществ в единицу времени
(5.2.1),
где С и С’ - концентрации исходных веществ и
продуктов соответственно; так как скорость процесса - параметр сугубо
положительный, то знак минус придается изменению концентраций исходных веществ,
которые всегда убывают.
.3
Влияние различных факторов на скорость химической реакции
Влияние
температуры
Активность ферментов зависит от температуры окружающей среды.
Со снижением температуры прогрессивно уменьшается ферментативная активность до
полного подавления. Этот процесс является обратимым, так как при низких
температурах ферменты не разрушаются. С повышением температуры действие фермента
усиливается, если она не превышает предельное значение. При дальнейшем
повышении температуры активность фермента снижается, а затем происходит полное
необратимое подавление активности и разрушение фермента. Необходимо также
отметить, что для микроорганизмов каждого вида имеется область температур, для
которой характерна максимальная их ферментативная активность.
Влияние температуры на скорость химической реакции передает
уравнение Аррениуса
(5.3.1.1)
где А - предэкспоненциальный множитель; Е - энергия
активации; R - универсальная газовая постоянная; Т
- температура, К. Константы уравнения Е и А не зависят
(или мало зависят) от температуры.
Для обоснования уравнения Я. Вант-Гофф и С. Аррениус ввели понятие
энергетического барьера, который необходимо преодолеть участниками реакции.
Величина этого барьера характеризуется той минимальной избыточной энергией Е
(по сравнению со средней величиной), которой должны обладать исходные вещества
для того, чтобы произошла реакция.
Зная энергию активации, можно рассчитать константу скорости
реакции (К2) при температуре Т2, если она
известна при температуре Т1. Логарифмируя уравнение (5.3.1.1)
при двух температурах и учитывая, что Е и А не зависят от
температуры, получаем
(5.3.1.2)
Исходя из этого уравнения, можно решить обратную задачу:
определить энергию активации, зная константы скорости реакции при температурах.
Теоретическое обоснование уравнения Аррениуса дала теория
переходного состояния Эйринга и Поляни. Основное уравнение этой теории
раскрывает смысл энергии активации и предэкспоненциального множителя
(5.3.1.3),
где NA - число Авогадро; h - постоянная Планка;
- энтропия образования переходного
состояния;
- энтальпия образования переходного
состояния. Например, если рассмотреть реакцию
аА + bB ® rR
то реально она протекает через образование переходного состояния
(АВ)#, которое разлагается на продукты реакции
аА + bB®(AB)#
® rR
На образование (АВ) необходима затрата энергии активации или DН# (E = DН#).
(5.3.2.1)
где k - коэффициент пропорциональности -
константа скорости реакции; она не зависит от концентрации реагирующих веществ
и времени. Показатели степеней n1, n2, … определяются по опытным данным.
Уравнение (5.3.2.1) называется дифференциальным уравнением
скорости химической реакции. Из него вытекает, что при с1=с2=сi=1 скорость реакции численно равна
константе скорости. Поэтому константу скорости иногда называют удельной
скоростью реакции. В закрытых системах концентрация исходных веществ со
временем уменьшается, и скорость реакции падает. В открытых системах при
стационарном процессе (большинство процессов в проточных промышленных
реакторах) концентрации реагирующих веществ и скорости химического процесса в
данной области реактора остаются постоянными.
Следует заметить, что при увеличении начальной концентрации
загрязняющего вещества в 10 раз не значительно повлияет на скорость химической
реакции, а следовательно на время очистки, что далее будет приведено в
расчетах.
5.4
Методы и сооружения биохимической очистки сточных вод
Различные сооружения биохимической очистки предназначены
для полного разрушения органических загрязнений сточных вод и превращения их в
безвредные продукты окисления: воду, двуокись углерода и др. Практически не
существует органических загрязнений, которые не усваивались бы микробами, что
дает возможность очищать различные стоки до качества водопроводной воды.
Задача биохимической очистки - превращение загрязнений в безвредные
продукты окисления - «решается» микроорганизмами при помощи сотен
ферментативных реакций, происходящих в микробных клетках. Методами непрерывного
культивирования микроорганизмов и адаптации биохимических процессов достигают
полного окисления углеводородов, фенолов, альдегидов, кетонов, эфиров,
цианидов, поверхностно активных веществ и многих других загрязнений.
Известны следующие методы биохимической очистки промышленных
сточных вод: аэробный, анаэробный и метод адаптированных культур.
Аэробные методы биохимической очистки
Аэробные методы очистки сточных вод основаны на использовании
аэробных групп микроорганизмов, для жизнедеятельности которых необходим
постоянный приток кислорода и температура 20-30 оС (мезофильное
окисление).
При аэробных процессах очистки сточных вод образуется активный ил
или биопленка, которые включают различные ассоциации или биоценозы
микроорганизмов. Биоценоз активного ила или биопленки, независимо от вида
сооружений и методов очистки, включает разнообразные экологические группы
микроорганизмов: аэробов и анаэробов, мезофилов и термофилов.
Сооружения
для аэробной биохимической очистки
Единой схемы сооружений биохимической очистки сточных вод для
промышленных предприятий не существует. Выбор типа сооружений производится с
учетом местоположения предприятия, климатических условий, источника
водоснабжения, количества промышленных и хозяйственно-бытовых сточных вод,
состава и концентрации загрязнений. Самыми производительными (на единицу
объема) и управляемыми сооружениями являются аэротенки. Как вспомогательные
сооружения для доочистки промышленных сточных вод применяют биологические пруды
и биофильтры.
Аэротенки
Аэротенками называют железобетонные аэрируемые резервуары, имеющие
объем обычно 100, 10 или 5 м3. Биохимические процессы в аэротенках,
имитирующие окисление в биологических прудах, протекают с большей
интенсивностью.
После определенного периода окисления в аэротенках смесь очищенных
стоков с активным илом направляется для разделения во вторичные отстойники.
Основное количество ила возвращается снова в аэротенки. В результате такой
рециркуляции и размножения бактерий количество активного ила непрерывно
увеличивается. Избыток активного ила удаляется и подвергается анаэробному
сбраживанию.
Из числа различных конструкций аэротенков наибольшее
распространение для очистки промышленных сточных вод получили четыре типа:
аэротенк-смеситель, аэротенк-смеситель с регенератором, двухступенчатый
аэротенк и аэротенк с питомником для накопления микроорганизмов (рис. 5.4.2.1.1)
Рис. 5.4.2.1.1 Схемы аэротенков
А - с рассредоточенным впуском и выпуском смеси
сточной воды и активного ила; Б - со ступенчатым впуском сточных вод; В-двухступенчатые
аэротенки; Г - с сосредоточенным поступлением сточных вод и питомником
для микроорганизмов.
Аппараты: 1 - аэротенк; 2 - регенератор; 3 - отстойник; 4 -
питомник.
Потоки: I - сточная жидкость; II - иловая смесь; III - очищенная жидкость; IV - активный ил; V - избыточный ил; VI - активный ил второй
ступени; VII - избыточный ил второй ступени; VIII - культуральная
жидкость.
Аэротенк-смеситель отличается рассредоточенным распределением
стоков и активного ила вдоль продольной стенки сооружения при впуске и выпуске,
что способствует равномерному окислению загрязнений.
Ргенератор-аэротенк предназначен для восстановления
(регенерации) окислительной способности активного ила. Объем регенератора
обычно составляет 25% от общего объема аэротенка. Применение регенераторов
повышает производительность аэротенков.
Двухступенчатый аэротенк рассчитан на специализацию
биоценозов активного ила в пределах каждой ступени, что увеличивает химическую
активность микроорганизмов. В смешанных биоценоза аэротенков-смесителей
конкурентные взаимоотношения подавляют химическую активность некоторых видов
микроорганизмов, адаптированных к трудно окисляемым сооружениям.
Современные аэротенки должны быть такой конструкции, чтобы
они могли совмещать все четыре описанные типа. В зависимости от состава
поступающих сточных вод и их концентраций может возникнуть необходимость
применить их очистку в одну или в две ступени, с использованием регенераторов.
Это дает возможность наиболее полно использовать аэрационные объемы и повышать
коэффициент полезного действия аэротенков.
Биофильтры
В биологическом фильтре сточная жидкость обтекает поверхность
загрузочного материала, покрытого биологической пленкой, которая образуется
колониями аэробных микроорганизмов. Это сооружение состоит из корпуса,
загрузки, а также из водораспределительного, дренажного и воздухораспределительного
устройств. Проходя через загрузочный материал, загрязненная вода оставляет на
нем нерастворенные примеси, не осевшие в первичных отстойниках, а также
коллоидные и растворенные органические вещества.
Принципы классификации существующих видов биофильтров могут
быть различными: по степени очистки, по способу подачи воздуха, по режиму
работы, по технологической схеме. По конструкционным особенностям загрузочного
материала все существующие биофильтры можно разделить на два вида: 1) с объемной
загрузкой; 2) с плоской загрузкой.
Ниже приведены схемы биофильтров с плоской и объемной
загрузкой (рис. 5.4.2.2.1)
Капельный биофильтр:
- дозирующие баки сточной воды; 2 - спринклеры; 3 -
железобетонная стенка; 4 - загрузка биофильтра; 5 - подача сточной воды; 6 -
отводящий лоток
Высоконагружаемый биофильтр с реактивным оросителем
Рис. 5.4.2.2.1. Схемы биофильтров
5.5 Расчет кинетики процесса биологической очистки
Направим кубовый остаток после ректификации на биологическую
очистку, исходная концентрация N-метилформамида С0 = 1,6 г/л = 16000
мг/л и по условию задачи, разбавляем в 10 раз. Необходимо произвести
снижение концентрации N-метилформамида до ПДК Ск = 10 мг/л
см. (приложение 1) путем биохимического разложения.
Например, известно, что разложение N-метилформамида
описывается кинетическим уравнением первого порядка с константой скорости k = 0,32 ч-1.
Уравнение кинетики первого порядка
|
|
|
Разделяем переменные и интегрируем это уравнение
|
,(5.5.1)
|
|
где С0, С - концентрации N-метилформамида в моменты
времени 0 и t. Подставляем в него исходные данные С0
= 1600 мг/л и k = 0,32 ч-1 и получаем
уравнения, которые позволяет прогнозировать изменение концентрации N-метилформамида и
скорости процесса во времени.
|
(5.5.2)
|
|
|
(5.5.3)
|
|
Для построения кинетической кривой по уравнениям (5.5.2) и
(5.5.3) рассчитываем изменение концентрации и скорости процесса в произвольные
моменты времени до достижения концентрации N-метилформамида ниже ПДК.
Полученные данные сводим в табл. 5.5.1.
Таблица 5.5.1. Кинетика биохимического разложения N-метилформамида
|
t, ч
|
1
|
3
|
5
|
7
|
9
|
11
|
13
|
15
|
17
|
19
|
|
ln C
|
7,06
|
6,42
|
5,78
|
5,14
|
4,50
|
3,86
|
3,22
|
2,58
|
1,94
|
-1,30
|
|
C, мг/л
|
1164
|
614
|
171
|
90
|
47
|
25
|
13
|
7
|
0,27
|
|
W, мг/ч×л
|
372
|
196
|
104
|
55
|
29
|
15
|
8
|
4,2
|
2.2
|
0,086
|
Из табл. 5.5.1 видно, что ПДК может быть достигнута за время
менее 17 ч. Скорость разложения N-метилформамида велика в начале процесса, когда концентрация N-метилформамида в
растворе большая, а затем быстро уменьшается из-за снижения движущей силы
процесса - разницы рабочей и равновесной концентрации. Кинетические кривые,
построенные согласно вычислениям, приведены на рис. 5.5.1: наблюдается линейная
зависимость lnC=f(t), конечный участок кинетической кривой
представлен в большем масштабе (правая ось и правая кривая).
Время достижения ПДК можно вычислить по уравнению (5.5.1)
Кроме концентрации на скорость существенное влияние оказывает
температура, например, в данном случае при увеличении температуры до 30°С константа скорости возросла в три раза. Это позволяет вычислить
энергию активации и с помощью уравнения Аррениуса прогнозировать скорость
процесса при изменении температуры:
|
(5.5.4)
|
|
|
(5.5.5)
|
|
Решая систему уравнений (5.5.5), вычисляем энергию активации
и предэкспоненциальный множитель
:
.
Таким образом, для данного процесса уравнение Аррениуса можно
записать в виде
|
(5.5.6)
|
|
Энергия активации
характерна для кинетической области протекания процесса
биологической очистки.
|
(5.5.7)
|
|
где NA =6,02×1023
- число Авогадро; h
=6,625×10-34 Дж×с - постоянная Планка;
- энтропия образования переходного
состояния;
- энтальпия образования переходного
состояния, равная энергии активации.
Полученные данные позволяют вычислить

Тогда энергия Гиббса образования переходного состояния будет равна
т.е. в данном случае основное значение при образовании переходного
состояния имеет энергетическая составляющая
Полученные данные позволяют прогнозировать время контакта сточных
вод с активным илом при изменении концентрации N-метилформамида и температуры среды. Это есть совместное решение
уравнений (5.5.1) и (5.5.6)
Например, рассмотрим, как изменится время очистки по сравнению с
предыдущими расчетами (t=20°C) при колебании температуры ±5°C:
температура 25°C; Т=273+25=298 К;
температура 15°C; Т=273+15=288 К;
Как видно, даже небольшие изменения температуры приводят к резкому
изменению скорости процесса очистки. Значительно меньше влияет изменение
начальной концентрации N-метилформамида.
Пусть в условиях предыдущего расчета (t=15°C) начальная
концентрация возросла в 10 раз, т.е. C0 = 16000 мг/л
Таким образом, изменение концентрации в 10 раз увеличило
время реакции на 45,5%.
Заключение
Подводя итоги можно утверждать, что адсорбция заняло ведущее
место среди способов защиты биосферы от вредных промышленных выбросов. Можно
сделать вывод, что адсорбционные процессы разносторонни. Уже при выборе
технологии основной стадии адсорбции необходимо учитывать многочисленные и
разнообразные аспекты (кинетика, динамика, и др.).
Но процесс адсорбции подразумевает другой не менее трудоемкий
процесс - десорбции, в результате которого образуются сточные воды с
содержанием вредных веществ. Это означает, что процесс адсорбции - только часть
огромного цикла обезвреживания загрязняющих веществ.
Поэтому необходимо постоянно улучшать технологический цикл
очистки как газовых выбросов, так и очистки сточных вод, с минимальными
затратами энергии.
В качестве сравнения можно привести другой менее энергоемкий
процесс очистки воздуха от загрязняющих веществ - это абсорбция - здесь также
происходит процесс поглощения газа, но только жидким поглотителем.
В химической технологии абсорбция используется для
осуществления ряда процессов, к которым относятся: получение целевых продуктов,
выделение ценных компонентов газовых смесей, удаление вредных примесей из
газовых смесей.
К возможным достоинствам этого метода можно отнести то, что
не требуется такое большое количество воды при десорбции, так как здесь
десорбцию можно проводить либо путем понижения давления над раствором адсорбент
- адсорбтив, либо нагреванием раствора. Сочетание абсорбции с десорбцией
позволяет многократно применять поглотитель и выделять поглощенный компонент в
чистом виде. Во многих случаях проводить десорбцию не обязательно, так как
абсорбент и абсорбтив представляют собой дешевые и отбросные продукты, которые
после абсорбции можно вновь не использовать.
Но несмотря на это процесс абсорбции в промышленности применяют
главным образом для извлечения ценных компонентов из газовых смесей, и только в
ряде других случаев процесс используют непосредственно для очистки газов,
содержащих вредные примеси.
В целом, процесс адсорбции, которому посвящена эта работа,
как уже говорилось, универсален и если учесть то, что в дальнейшем сточные воды
очищаются со стоками, получившимся в процессе десорбции, то это можно
рассматривать, как один из положительных аргументов в пользу процесса
адсорбции.
Библиографический список
1. С.Ф.
Гребенников, И.И. Шамолина, А.Т. Кынин. Физико-химические расчеты в инженерной
защите окружающей среды: Учебное пособие - СПб, 2001
2. Кельцев
Н.В. Основы адсорбционной техники. - М.: Химия, 1984. - 812 с.
. Касаткин
А.Г. Основные процессы аппараты химической технологии. - М.: Химия, Изд. 8-е,
1971. - 784 с.
. Гельперин
Н.И. Основные процессы и аппараты химической технологии. - М.: Химия, 1981
. Физическая
химия. В 2 кн. /К.С. Краснов, Н.К. Воробьев, И.И. Годнев и др. / Под ред. К.С.
Краснова. - М.: Химия, 1976
. Яковлев
С.В., Воронов Ю.В. Биологические фильтры. - М.: Стройиздат, 1982
. Яковлев
С.В., Ласков Ю.М. Очистка сточных вод предприятий легкой промышленности. - М.:
Стройиздат, 1972
. Поруцкий
Г.В. Биохимическая очистка сточных вод органических производств. - М.: Химия,
1975
. Н.Г.
Ковалева, Н.Г. Ковалев Биохимическая очистка сточных вод предприятий химической
промышленности. - М.: Химия, 1987
. Кармазинов
Ф., Русак О., Гребенников С.Ф., Осенков В. Безопасность жизнедеятельности:
словарь-справочник. - СПб.: Изд. Лань, 2001