Исследование и разработка декларации безопасности опасного производственного объекта

  • Вид работы:
    Курсовая работа (т)
  • Предмет:
    Экология
  • Язык:
    Русский
    ,
    Формат файла:
    MS Word
    45 Кб
  • Опубликовано:
    2012-08-27
Вы можете узнать стоимость помощи в написании студенческой работы.
Помощь в написании работы, которую точно примут!

Исследование и разработка декларации безопасности опасного производственного объекта













К У Р С О В А Я Р А Б О Т А

по дисциплине: «Экологическое обеспечение технологических процессов»

на тему «Исследование и разработка декларации безопасности опасного производственного объекта»

Введение

Пожарная безопасность - состояние объекта, при котором с регламентированной вероятностью исключается возможность возникновения и развития пожара, а также обеспечивается защита людей и материальных ценностей от воздействия опасных факторов пожара. Предотвращение пожара достигается предотвращением образования в горючей среде источников зажигания.

Предотвращение образования горючей среды обеспечивается:

изоляцией горючей среды;

максимальной механизацией и автоматизацией технологического процесса;

максимально возможным применением негорючих и трудногорючих веществ и материалов;

установкой пожароопасного оборудования в изолированных помещениях;

поддержанием безопасной концентрации среды;

установкой пожаровзрывобезопасного оборудования;

применением устройств защиты производственного оборудования с горючими веществами от повреждений и аварий, установкой отключающих устройств.

Предотвращение образования в горючей среде источников зажигания должно достигаться:

устройством молниезащиты здания и оборудования;

применением неискрящего инструмента;

уменьшением определяющего размера горючей среды ниже предельно допустимого по горючести;

исключением возможности искрового разряда в горючей среде с энергией, равной и выше минимальной энергии зажигания;

применением в конструкции быстродействующих средств защитного отключения возможных источников зажигания;

применением электрооборудования, соответствующего взрывоопасной зоне.

Пожарная безопасность объекта обеспечивается системами предотвращения пожара и противопожарной защиты. В том числе организационно-техническими мероприятиями:

предотвращение образования горючей среды обеспечивается автоматизацией технологического процесса в соответствии с ОПВ-96, а также применением устройств защиты производственного оборудования с горючими веществами от повреждений и аварий, установкой отключающих, отсекающих и других устройств (газоанализаторы, предохранительные клапана).

для всего оборудования, в котором используется ЛВЖ, устраиваются отбортовки, не допускающие растекание жидкости;

устройством аварийного слива ЛВЖ и аварийного стравливания горючих газов из аппаратуры;

устройством средств защиты от распространения пламени, огнепреградителей.

1. Краткое описание производственного процесса

Описание технологического процесса

Процесс улавливания паров бензина из паровоздушной смеси методом адсорбции.

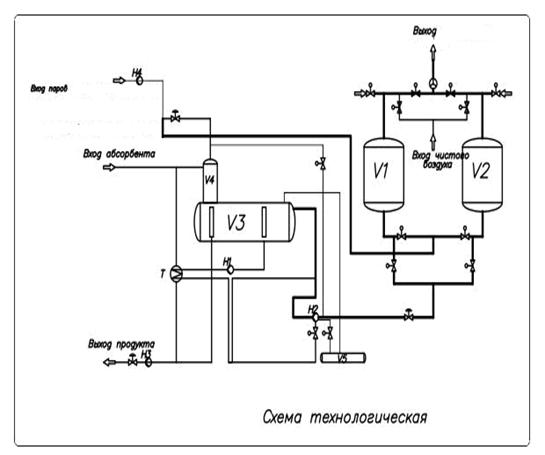
Из паровоздушной смеси пары летучего растворителя можно выделить, используя метод адсорбции. Адсорбцией называют процесс поглощения одного или нескольких компонентов из газовой смеси или раствора твёрдым пористым веществом - адсорбентом. Установка предназначена для улавливания из паровоздушной смеси паров бензола при производстве резинотехнических изделий. Технологические схемы адсорбционных процессов улавливания из паровоздушных смесей паров бензола и паров бензина принципиально не отличаются друг от друга. Ниже приведена схема и дано описание технологического процесса адсорбционной установки, общее для первого (улавливание бензола) и второго (улавливание бензина) случаев.


Поступающая на установку паровоздушная смесь (в первом случае воздух с парами бензола, во втором - воздух с парами бензина) имеет концентрацию 20 г. горючего вещества в 1 м3 воздуха. Паровоздушная смесь подсасывается на установку центробежным вентилятором и под избыточным давлением 400 мм. рт. ст. и температуре 20°С поступает в адсорбер V1 . Находящийся в адсорбере активированный уголь поглощает 90% паров горючего вещества из паровоздушной смеси, а воздух с остатком пара выбрасывается в атмосферу. В адсорбере V2 в этот же момент (т.е. когда в адсорбере V1 идёт поглощение) происходит процесс десорбции - обратное извлечение из активированного угля паров растворителя. Для осуществления процесса десорбции в адсорбер подают водяной пар давлением 0,3 МПа. Смесь водяного пара и извлеченных из угля паров растворителя поступает в холодильник-конденсатор T на конденсацию. Охлаждение паров в конденсаторе происходит за счёт подачи через трубки холодной воды. Полученный в холодильнике T конденсат, представляющий собой смесь горючей жидкости (бензола, бензина) и вода, поступает в отстойник V3 на разделение эмульсии путем её расслаивания. Вода, как наиболее тяжёлая, скапливается в нижней части отстойника и отводится в канализацию. Горючая жидкость, как более лёгкая, из верхней части отстойника V3 насосом подаётся в ёмкость растворителя V4. Емкость имеет дыхательную трубу . Несконденсировавшиеся пары из отстойника поступают снова в адсорбер на улавливание. После процесса адсорбции паров адсорбер V1 переключается на десорбцию, а адсорбер V2 после десорбции переключается на адсорбции паров растворителя, т.е. пропускают через него паровоздушную смесь. Для сушки увлажнённого после десорбции угля, пропускаемого через адсорбер, паровоздушную смесь подогревают некоторое время в кожухотрубчатом паровом подогревателе до температуры 80°С. При аварийной ситуации на ректификационной станции ПВС выбрасывается в атмосферу по трубе. От распространения пламени линии ПВС защищены гравийными огнепреградителями, а для защиты их от разрушения при взрыве имеются мембранные предохранительные клапаны.

Адсорберы расположены. на открытой металлической этажерке, примыкающей к зданию II степени огнестойкости, где размещены все остальные аппараты установки.

Исходные данные для выбора задания на расчетно-графическую работу.

Наименование оборудования: сепаратор-отстойник

Режим работы: t = 20 C0; Размеры: d или l = 1,0 м, h = 2,0 м

Диаметр, м - 0,8;

Высота, м - 1,6;

Температура, C0 - 22;

Давление рабочее, МПа - 0,102;

Диаметр линии, мм - 75;

Защита дыхательной линии - ДК;

Регулирование уровня - Авт;

Аварийный слив - Нет.

Помещение, где размещены емкости:

Ширина, м - 22;

Длина, м - 10;

Высота, м - 7;

Кратность вентиляции, 1/ч - 8;

Скорость воздуха, м/с - 0,4;

Расстояние до задвижек, м - 6;

Средства тушения - СО2;

Общий энергетический потенциал, Е, ГДж - 240.

2. Анализ системы предотвращения чрезвычайной ситуации

.1 Образование горючей среды внутри производственного оборудования

Вещества и материалы, обращающиеся в технологическом процессе - ЛВЖ. Аппараты с жидкостями заполняются не полностью () и следовательно, над зеркалом жидкости имеется объем, заполненный парами ЛВЖ. При таких условиях количество паров в свободном пространстве может быть достаточным для образования в смеси с воздухом горючей концентрации.

.2 Образование горючей среды в помещениях

Горючая среда в производственных помещениях может образоваться только при выходе горючих веществ из аппаратов наружу. Такие условия появляются при нормальной работе технологического оборудования, так как в технологическом процессе применяются аппараты с дыхательными устройствами, через которые в помещения могут выходить пары ацетона, бензола, керосина, бензина; аппараты, периодически открываемые для разгрузки и выгрузки; также насосы для перекачки ЛВЖ с сальниковыми уплотнениями.

При аварии (повреждении). Наибольшую пожарную опасность для производства представляют собой нарушения режима работы технологического оборудования и связанные с ними повреждения и аварии, при которых за короткий промежуток времени может образоваться горючая концентрация не только внутри аппаратов, но и снаружи вследствие выхода значительного количества горючих веществ. Горючая среда образуется в результате образования трещин, свищей, сквозных отверстий; прокладочного материала, разъемных соединений (насосы для транспортирования ЛВЖ), обрыва трубопровода, а также разрушения технологических аппаратов в целом.

.3 Анализ причин повреждения технологического оборудования

Локальное повреждение технологического оборудования. Масштаб аварии и пожара зависит от вида повреждения. Если повреждение имеет местный характер (образуются трещины, свищи, сквозные отверстия, происходит разрушение прокладочного материала, разъемных соединений), то возможен выход горючих веществ наружу или подсос воздуха внутрь. Может также произойти и полное разрушение аппарата, при котором существует реальная опасность выхода из аппарата за короткий отрезок времени практически всего объема содержащегося в нем горючего вещества. Разрушение аппарата может произойти в результате механического, химического, а также температурного воздействий.

Повреждение технологического оборудования в результате механического воздействия.

Гидравлические удары. Гидравлические удары могут возникнуть в результате резкого торможения движущегося потока жидкости в трубопроводных линиях при быстром закрывании или открывании запорной арматуры.

Вибрация технологического оборудования. Вибрация приводит к появлению локальных повреждений во фланцевых соединениях, сварных швах. Источником вибрации являются электродвигатели, насосы для перекачки ЛВЖ.

Повреждение технологического оборудования в результате температурного воздействия. Так как в технологическом процессе не имеется агрегатов работающих при высоких температурах, то нет опасности повреждения технологического оборудования в результате температурного воздействия.

Повреждение технологического оборудования в результате химического воздействия. Проявлением химического воздействия на технологическое оборудование является коррозия, в результате которой происходит постепенное уменьшение толщины стенок аппаратов и снижение механических свойств металла.

.4 Анализ источников зажигания

Открытый огонь и раскаленные продукты сгорания. При нормальном режиме работы в технологическом процессе невозможно образование открытого огня и раскаленных продуктов сгорания. Такая опасность существует только в период проведения ремонтных работ при применении электро- и газосварки, резки, пайки. Пожарная опасность этих работ определяется наличием открытого пламени, раскаленных огарков электродов и нагретых до высоких температур поверхностей технологического оборудования в местах обработки пламенем, а также образованием большого количества разлетающихся во все стороны искр в виде брызг расплавленного металла.

Тепловое проявление механической энергии. Большую опасность представляют подшипники насосов - увеличение тепловыделения возможно при перегрузке валов и чрезмерной затяжке подшипников.

Тепловое проявление химической энергии. Тепловое проявление химической энергии не представляет большой пожарной опасности, так как вещества, используемые в технологическом процессе, не могут самовоспламеняться и самовозгораться при рабочей температуре.

Тепловое проявление электрической энергии. Тепловым проявлением электрической энергии может являться не правильный выбор электрооборудования, перегрузка сетей и электродвигателей - приводов вращающихся узлов и механизмов технологических аппаратов. механическое повреждение электрооборудования. Опасное выделение тепла может проявиться в виде: электрических искровых разрядов, электрической дуги при коротких замыканиях, перегрева или перегрузках электрооборудования, больших переходных сопротивлений в местах электрических контактов. Искровых разрядов статического электричества и воздействий атмосферного электричества - прямых ударов и вторичных воздействий молнии.


Путями распространения пожара являются сосредоточение большого количества горючих веществ, внезапное появление факторов, ускоряющих его развитие (растекание ЛВЖ при аварийном истечении из поврежденного оборудования), растекание и попадание ЛВЖ в канализацию, распространение паров ЛВЖ по вентиляционным шахтам, взвешенная пылевоздушная пыль.

3. Определение параметров поражающих факторов

Для расчета значений энергетических показателей и радиусов разрушений выбирается наиболее неблагоприятный вариант аварии, при котором во взрыве участвует наибольшее количество взрывопожароопасных веществ .

Приведенная масса:

.

горючий среда оборудование улавливание пар

Относительный энергетический потенциал технологического блока определяется по формуле:

.

Следовательно, категория взрывоопасности технологических блоков - 1.

Определяем размер горизонтальных зон, ограничивающих газо- и паровоздушные смеси с концентрацией горючего выше НКРП.

4. Определение категорий помещений и/или наружных установок по взрывопожарной и пожарной опасности

При расчете значений критериев взрывопожарной опасности в качестве расчетного выбирается наиболее не благоприятный вариант аварии, при котором во взрыве участвует наибольшее количество вещества, наиболее опасного в отношении последствий взрыва. Происходит авария мерника (по заданию РГР). Это вещество - ацетон.

Свободный объем помещения принимается равным разнице геометрического объема помещения и объема оборудования, что соответствует 80% от геометрического объема помещения с допустимой погрешностью 7% .

,

где  - геометрический объем помещения;

 - объем оборудования;

Параметры помещения приведены в табл. 1

Таблица 1

Наименование

Параметры помещения

Площадь труднодоступных для уборки поверхностей, м2


площадь, м2

высота, м

геометрический объем, м3

свободный объем, м3


Помещение мерников

220

7

1540

1500

200


,

где = 58.08004 - молярная масса, кг/кмоль;

 - молярный объем, равный 22.413 /кмоль;

 - расчетная температура, С;

 - стехиометрическая концентрация паров ЛВЖ, % (об.)

;

,

где пс, пн, по, пх - число атомов С, Н, О и галоидов в молекуле вещества;

Давление насыщенных паров для каждого вещества определяется по формуле Антуана :

,

где А, В, С - константы Антуана;=20оС - расчетная температура.

Масса пролившейся в помещении жидкости определяется по формуле:

ж = (VA + VT)×pж =(0.779+0.188)×710=686 (кг),

где pЖ - плотность жидкости в зависимости от температуры

= VP×ε=0.82×0.95= 0.779 (м3),

где ε - коэффициент заполнения аппарата;Р - расчетный объем аппарата.

VТР = p×(r21 l1 + r22 l2 +… + r2i li)=3.14×(0.12×6)=0.188 (м3)

 - скорость воздуха .

Расчет интенсивности испарения паров летучих компонентов растворителей производится по формуле ;

;

,

где - площадь разлива жидкости;

- площадь поверхности пола под оборудованием;

где η - расчетный коэффициент;

М - молярная масса, кг/кмоль;

Рн - давление насыщенных паров, кПа.

где  - расчетный коэффициент ;

  (кг).

Максимальная температура воздуха t=35оС. Плотность воздуха в помещении при данной температуре - ρв=1,140 кг/м3 .

,

где = 900 кПа - максимальное давление взрыва стехиометрической газовоздушной или паровоздушной смеси в замкнутом объеме;

= 101 кПа - начальное давление;

- масса паров ЛВЖ, вышедших в результате расчетной аварии, кг;

= 0,3 коэффициент участия горючего во взрыве;

- плотность газа при расчетной температуре , .

Помещение обладает повышенной пожарной опасностью и относится к категории А. Значения относительного энергетического потенциала технологического блока и радиус зоны по уровню опасности возможных разрушений равны 37.6 и 4,43 м соответственно, что вызывает повышенную опасность поражения для обслуживающего персонала. Для уменьшения опасности взрыва и поражения обслуживающего персонала должны быть разработаны мероприятия по противопожарной защите технологического процесса.

5. Разработка мероприятий по снижению техногенной опасности производственного процесса

Мероприятиям, направленные на снижение образования горючей среды у дыхательных устройств:

применение газоуравнительной системы - трубопроводной обвязки, соединяющей между собой паровоздушные пространства резервуаров с однородными продуктами;

вывод дыхательных труб за пределы производственного помещения.

Мероприятия, направленные на уменьшение вибрации аппаратов:

применение центробежных насосов вместо поршневых;

устройством под источником вибрации массивных фундаментов, поглощающих механические колебания, изолированно от фундаментов несущих строительных конструкций зданий и сооружений;

установкой источника вибрации на различного рода эластичных прокладках и пружинах, которые обеспечивают гашение механических колебаний;

систематическим контролем за вибрацией и при необходимости устранением причин вибрации (центровка и балансировка валов вращающихся элементов машин и агрегатов, обеспечение надежного крепления источников вибрации и трубопроводов).

Мероприятия, направленные на увеличение противопожарной защиты насосов:

систематический контроль герметичности уплотнений;

применение торцовых уплотнений;

устройство перепускных линий (со стороны нагнетания на всасывание) и предохранительных клапанов;

исключение перегревов насосов в местах трения;

визуальный контроль температуры подшипников осуществляется путём нанесения термочувствительных красок, изменяющих свой цвет при нагревании, на корпуса подшипников;

вокруг мест установки насосов устраивать бортики высотой не менее 0,15 м.

Литература

1. Чверткин Н.С. Исследование и разработка декларации безопасности опасного производственного объекта: Учебное пособие / Под ред. Е.А. Резчикова. - М.: МГИУ, 2003. - 136 с.

. В.С. Клубань, А.П. Петров, В.С. Рябиков. Пожарная безопасность предприятий промышленности и агропромышленного комплекса. М.: Стройиздат, 1987.

. ГОСТ 12.1.004-91 Пожарная безопасность. Общие требования.

. СТБ 11.4.01-95 Обеспечение пожарной безопасности при хранении, перемещении и применении на промышленных предприятиях.

. Пособие к НПБ 5-2000 «Категорирование помещений и зданий по взрывопожарной и пожарной опасности»./ Информационный бюллетень пожарной безопасности №7. Мн.: НИИ ПБ и ЧС, 2002. С. 1-89.

. Пособие по определению категорий помещений и зданий по взрывопожарной и пожарной опасности ОНТП 24-86/МВД СССР.

Похожие работы на - Исследование и разработка декларации безопасности опасного производственного объекта

 

Не нашли материал для своей работы?
Поможем написать уникальную работу
Без плагиата!
Без нейросетей!