Переработка отходов атомной энергетики методом упарки

  • Вид работы:
    Дипломная (ВКР)
  • Предмет:
    Другое
  • Язык:
    Русский
    ,
    Формат файла:
    MS Word
    231,69 Кб
  • Опубликовано:
    2012-06-14
Вы можете узнать стоимость помощи в написании студенческой работы.
Помощь в написании работы, которую точно примут!

Переработка отходов атомной энергетики методом упарки

ЗНАЧЕНИЕ ПРОБЛЕМЫ ПЕРЕРАБОТКИ И ЗАХОРОНЕНИЯ ОТХОДОВ В СВЯЗИ С РАЗВИТИЕМ АТОМНОЙ ЭНЕРГЕТИКИ

Рост промышленности и народонаселения земного шара неразрывно связан с увеличением потребности человечества в энергии.

В связи с постоянно увеличивающимися темпами энергопотребления и неизбежностью уменьшения запасов традиционных видов топлива одним из ведущих направлений энергетической политики в расчете на длительную перспективу является переход к атомной энергетике.

Атомная энергетика и ее топливный цикл представляют собой сложный многостадийный комплекс атомных электростанций и разнообразных производств.

На предприятиях атомного топливного цикла образуются жидкие, твердые и газообразные отходы, содержащие большое количество радионуклидов. При этом в отходах предприятий по добыче руды и переработке урана присутствуют в основном естественные радионуклиды (природный уран и продукты его распада), а в отходах атомных электростанций и при регенерации облученных твэлов - искусственные радионуклиды (продукты деления и трансурановые элементы), имеющие высокую активность.

Среди важнейших проблем ядерного топливного цикла наиболее сложная и неотложная - проблема обезвреживания радиоактивных отходов, и их безопасного хранения и удаления.

В процессе эксплуатации атомных электростанций и в процессе работы радиохимических заводов неизбежно образование жидких отходов, содержащих радионуклиды в количествах, не допускающих их сброс в окружающую среду.

Один из источников образования жидких радиоактивных отходов - нейтронная активация охлаждающего агента и содержащихся в нем примесей.

Другой источник образования жидких радиоактивных отходов - промывка контура для удаления отложений продуктов коррозии с его поверхности.

Больший объем жидких радиоактивных отходов образуется при регенерации отработавших твэлов.

В результате регенерации ядерного топлива образуются жидкие радиоактивные отходы различного уровня активности. Свыше 99% продуктов деления попадает в ВАО (высокоактивные отходы, растворы, при хранении которых необходимо охлаждение).

Наряду с ВАО при регенерации образуются отходы САО (среднеактивные отходы) и НАО (низкоактивные отходы). К ним относятся растворы от отмывки экстрагентов, пульпы и регенераты органических сорбентов, пульпы неорганических сорбентов, используемых для очистки вод бассейнов хранилищ твэлов, растворы после дезактивации технологического оборудования и помещений и другие. Эти отходы содержат менее 1% всех радионуклидов, попадающих на регенерационные заводы, однако их объем во много раз превышает объем высокоактивных отходов.

К САО относятся также отработавшие экстрагенты и разбавители. Происхождение САО и НАО определяет большое разнообразие их химического состава. В отличие от высокоактивных такие растворы могут содержать различные органические соединения, используемые для дезактивации [2].

Жидкие радиоактивные отходы должны быть сконцентрированы для обеспечения безопасности обработки и хранения. Это достигается за счет уменьшения их объема методом упаривания, сорбции на осадках малого объема и отвердения. Конечный продукт должен иметь устойчивость к механическим, химическим воздействиям и к собственному ионизирующему облучению, а также хорошо проводить генерируемую в отходах теплоту.

ВАО, образующиеся при экстракции урана и плутония в процессе переработки топлива, концентрируются путем выпаривания, при этом их объем уменьшается в десятки раз [3].

В настоящее время на радиохимических предприятиях схема переработки жидких ВАО предусматривает операцию выпаривания, как эффективный и относительно дешевый способ сокращения объемов жидких ВАО, концентрирование радиоактивных веществ в относительно малом объеме и отгонки основной массы воды в виде неактивного или малоактивного конденсата, обращение с которым намного проще.

Такое упаривание сокращает объем жидких ВАО, подлежащих последующему длительному хранению в емкостях, что имеет большой экономический эффект.

Достоинством процесса упаривания азотнокислых растворов является регенерация азотной кислоты, отгоняемой при упаривании и возвращаемой в цикл.

ВЫПАРИВАНИЕ

Выпариванием называется концентрирование растворов практически нелетучих или мало летучих веществ.

Выпариванию подвергаются растворы твёрдых веществ (водные растворы щелочей, солей и др.), а также высококипящие жидкости, обладающие при температуре выпаривания весьма малым давлением пара, - некоторые минеральные и органические кислоты, многоатомные спирты и другие. Выпаривание иногда применяют также для выделения растворителей в чистом виде.

При выпаривании обычно осуществляется частичное удаление растворителя из всего объёма раствора при его температуре кипения. Поэтому выпаривание принципиально отличается от испарения, которое, как известно, происходит с поверхности раствора при любых температурах ниже температуры кипения.

Тепло для выпаривания можно подводить любыми теплоносителями, применяемыми при нагревании. Однако в подавляющем большинстве случаев в качестве греющего агента при выпаривании используют водяной пар, который называют греющим, или первичным.

Первичным служит либо пар, получаемый из парогенератора, либо отработанный пар, или пар промежуточного отбора паровых турбин.

Пар, образующийся при выпаривании кипящего раствора, называется вторичным.

Тепло, необходимое для выпаривания растворов, обычно подводится через стенку, отделяющую теплоноситель от раствора. В некоторых производствах концентрирование раствора осуществляют при непосредственном соприкосновении выпариваемого раствора с топочными газами или другими газообразными теплоносителями.

Процессы выпаривания проводят под вакуумом, при повышенном или атмосферном давлениях. Выбор давления связан со свойствами выпариваемого раствора и возможностью использования тепла вторичного пара.

Выпаривание под вакуумом имеет определённые преимущества перед выпариванием при атмосферном давлении, несмотря на то, что теплота испарения раствора несколько возрастает с понижением давления и соответственно увеличивается расход пара на выпаривание одного килограмма растворителя.

При выпаривании под вакуумом становится возможным проводить процесс при более низких температурах, что важно в случае концентрирования растворов веществ, склонных к разложению при повышенных температурах. Кроме того, при разрежении увеличивается полезная разность температур между греющим агентом и раствором, что позволяет уменьшить поверхность нагрева аппарата, снижает скорость коррозии конструкционных материалов выпарных аппаратов и арматуры. В случае полезной одинаковой разности температур при выпаривании под вакуумом можно использовать греющий агент более низких рабочих параметров (температура, давление). Вследствие этого выпаривание под вакуумом широко применяют для концентрирования высококипящих растворов, например растворов щелочей, а также для концентрирования растворов с использованием теплоносителя (пара) невысоких параметров.

Применение вакуума даёт возможность использовать в качестве греющего агента, кроме первичного пара, вторичный пар самой выпарной установки, что снижает расход первичного греющего пара. Вместе с тем, при применении вакуума удорожается выпарная установка, поскольку требуются дополнительные затраты на устройство для создания вакуума (конденсаторы, эжекторы, ловушки, вакуумные насосы), а также увеличиваются эксплуатационные расходы.

При выпаривании под давлением выше атмосферного также можно использовать вторичный пар, как для выпаривания, так и для других нужд, несвязанных с процессом выпаривания.

При выпаривании под атмосферным давлении вторичный пар не используется и обычно удаляется в атмосферу. Такой способ выпаривания является наиболее простым, но наименее экономичным.

Выпаривание под атмосферным давлением, а иногда и выпаривание под вакуумом проводят в одиночных выпарных аппаратах (однокорпусных выпарных установках). Однако наиболее распространены многокорпусные выпарные установки, состоящие из нескольких выпарных аппаратов, или корпусов, в которых вторичный пар каждого предыдущего корпуса направляется в качестве греющего в последующий корпус.

В химической промышленности применяется в основном непрерывно действующие выпарные установки. Лишь в производствах малого масштаба, а также при выпаривании растворов до высоких конечных концентраций иногда используют выпарные аппараты периодического действия [1].

ВЫБОР ВЫПАРНОГО АППАРАТА

Упаривание жидких ВАО проводят, как правило, под вакуумом.

Рассмотрим принципиальную схему одиночного непрерывно действующего выпарного аппарата.

Аппарат состоит из теплообменного устройства - нагревательной (греющей) камеры и сепаратора. Камера и сепаратор могут быть объединены в одном аппарате или камера может быть вынесена и соединена с сепаратором циркуляционными трубами. Камера обогревается обычно водяным насыщенным паром, поступающим в её межтрубное пространство. Конденсат отводят снизу камеры.

Сепаратор представляет собой очистную колонну, предназначенную для очистки вторичного пара от радионуклидов.

Поднимаясь по греющим трубам греющей камеры, выпариваемый раствор нагревается и кипит с образованием вторичного пара. Отделение пара от жидкости происходит в сепараторе, где пар, проходя через очистную колонну, орошаемую флегмой, очищается и удаляется из верхней части сепаратора. А флегма с радиоактивными примесями и часть раствора (сконденсированного в сепараторе) опускается по циркуляционной трубе под нижнюю трубную решётку греющей камеры. Вследствие разности плотностей раствора в трубе сепаратора и парожидкостной эмульсии в трубах греющей камеры жидкость циркулирует по замкнутому контуру. Упаренный раствор удаляется через штуцер с кубовой части сепаратора аппарата.

ТИПОВЫЕ КОНСТРУКЦИИ ВЫПАРНЫХ АППАРАТОВ

В литературе описано большое количество конструкций выпарных аппаратов, применяемых как ранее, так и сейчас в химической и других отраслях промышленности. Строгой и общепринятой классификации выпарных аппаратов нет, однако их можно классифицировать по ряду признаков:

по расположению поверхности нагрева - на горизонтальные, вертикальные и даже наклонные;

по роду теплоносителя - с паровым обогревом, газовым обогревом, обогревом высокотемпературными теплоносителями (маслом, даутерм, вода под высоким давлением), с электрообогревом, с пламенным нагревом;

по способу подвода теплоносителя - с подачей теплоносителя внутрь трубок или в межтрубное пространство;

по режиму циркуляции - с естественной и искусственной (принудительной) циркуляцией;

по кратности циркуляции - с однократной и многократной циркуляцией;

по типу поверхности нагрева - с паровой рубашкой, змеевиковые и, наиболее распространенные, с трубчатой поверхностью различной конфигурации.

К конструкции выпарных аппаратов должны быть предъявлены следующие требования:

простота, компактность, надежность, технологичность изготовления, монтажа и ремонта;

стандартизация узлов и деталей;

соблюдение требуемого режима (температура, давление, время пребывания раствора в аппарате), получение полупродукта или продукта необходимого качества и требуемой концентрации, устойчивость в работе, по возможности более длительная работа аппарата между чистками при минимальных отложениях осадков на теплообменной поверхности, удобство обслуживания, регулирования и контроля за работой;

высокая интенсивность теплопередачи, малый вес и невысокая стоимость одного квадратного метра поверхности нагрева [5].

Наиболее распространенные конструкции выпарных аппаратов.

АППАРАТЫ СО СВОБОДНОЙ ЦИРКУЛЯЦИЕЙ РАСТВОРА

Простейшими аппаратами этого типа являются периодически действующие открытые выпарные чаши с паровыми рубашками (для работы при атмосферном давлении) и закрытые котлы с рубашками, работающие под вакуумом.

В выпарных аппаратах с рубашками происходит малоинтенсивная неупорядоченная циркуляция выпариваемого раствора вследствие разности плотностей более нагретых и менее нагретых частиц. Поэтому в аппаратах с рубашками коэффициенты теплопередач низки.

Поверхности нагрева рубашек и соответственно нагрузки этих аппаратов очень невелики. Поэтому выпарные аппараты с рубашками лишь изредка применяются в небольших производствах при выпаривании сильно агрессивных и вязких, выделяющих твёрдые осадки, растворов, т.к. поверхность нагрева может быть относительно просто защищена от коррозии с помощью химически стойких покрытий.

Значительно большей поверхностью нагрева на единицу объёма обладают змеевиковые аппараты. В корпусе такого аппарата размещены паровые змеевики, а в паровом пространстве установлен брызгоуловитель. При проходе через брызгоуловитель поток вторичного пара изменяет направление своего движения и, из него выделяются унесённые паром капли жидкости.

Змеевиковые аппараты более компактны, чем аппараты с рубашками, и отличаются несколько большей интенсивностью теплопередачи. Однако очистка и ремонт змеевиков затруднены. В этих аппаратах также производят выпаривание небольших количеств химически агрессивных веществ.

К той же группе относятся выпарные аппараты с горизонтальной трубчатой нагревательной камерой и с вертикальным цилиндрическим корпусом. В нижней части корпуса таких аппаратов находится нагревательная камера, состоящая из пучка прямых горизонтальных труб, по которым движется греющий пар. Верхняя часть корпуса служит сепаратором, предназначенным для уменьшения механического уноса жидкости паром.

Известны также аналогичные аппараты с горизонтальным корпусом. Они выгодно отличаются от вертикальных меньшей высотой слоя выпариваемого раствора, что значительно снижает температурные потери вследствие гидростатической депрессии. Кроме того, горизонтальные аппараты имеют больший объём парового пространства, что облегчает выпаривание в них сильно пенящихся растворов. Вместе с тем эти аппараты обладают и значительными недостатками по сравнению с вертикальными: более громоздки и металлоёмки; непригодны для выпаривания кристаллизующихся растворов из-за трудности механической очистки наружной поверхности труб; имеют невысокие коэффициенты теплоотдачи в горизонтальных паровых трубах (внутри которых накапливается слой конденсата).

Вследствие указанных недостатков выпарные аппараты со свободной циркуляцией раствора в настоящее время вытеснены в большинстве производств выпарными аппаратами более совершенных конструкций.

ВЕРТИКАЛЬНЫЕ АППАРАТЫ С НАПРАВЛЕННОЙ ЕСТЕСТВЕННОЙ ЦИРКУЛЯЦИЕЙ

В аппаратах этого типа выпаривание осуществляется при естественной многократной циркуляции раствора. Они обладают рядом преимуществ сравнительно с аппаратами других конструкций.

Основным достоинством таких аппаратов является улучшение теплоотдачи при многократной организованной циркуляции раствора в замкнутом контуре, уменьшающей скорость отложения накипи на поверхности греющих труб. Кроме того, большинство этих аппаратов компактны, занимают небольшую производственную площадь, удобны для осмотра и ремонта.

АППАРАТЫ С ВНУТРЕННЕЙ НАГРЕВАТЕЛЬНОЙ КАМЕРОЙ И ЦЕНТРАЛЬНОЙ ЦИРКУЛЯЦИОННОЙ ТРУБОЙ

Рис. 1

В нижней части вертикального корпуса находится нагревательная камера, состоящая из двух трубных решёток, в которых закреплены кипятильные трубы (длиной 2-4 метра) и циркуляционная труба большого диаметра, установленная по оси камеры. В межтрубное пространство нагревательной камеры подаётся греющий пар.

Раствор поступает в аппарат над верхней трубной решёткой и опускается по циркуляционной трубе вниз, затем поднимается по кипятильным трубам и на некотором расстоянии от их нижнего края вскипает. Поэтому на большей части длины труб происходит движение вверх парожидкостной смеси, содержание паров, в которой возрастает по мере её движения. Вторичный пар поступает в сепарационное (паровое) пространство, где с помощью брызгоуловителя отделяется унесённые им брызги. После этого вторичный пар удаляется через штуцер сверху аппарата.

Упаренный раствор удаляется через нижний штуцер конического днища аппарата в качестве промежуточного или конечного продукта.

Циркуляция раствора в аппарате происходит вследствие разностей плотностей раствора в циркуляционной трубе и парожидкостной смеси в кипятильных трубах. Возникновение достаточной разности плотностей обусловлено тем, что поверхности теплообмена каждой кипятильной трубы приходящаяся на единицу объёма выпариваемого раствора, значительно больше, чем у циркуляционной трубы, т.к. поверхность трубы находится в линейной зависимости от её диаметра, а объём жидкости в трубе пропорционален квадрату её диаметра. Следовательно, парообразование в кипятильных трубах должно протекать значительно интенсивнее, чем в циркуляционной трубе, а плотность раствора в них будет ниже, чем в этой трубе. В результате обеспечивается естественная циркуляция, улучшающая теплопередачу и препятствующая образованию накипи на поверхности теплообмена.

В аппаратах этой конструкции циркуляционная труба, как и кипятильные трубы, обогреваются паром, что снижает разность плотностей раствора и парожидкостной смеси и может приводить к нежелательному парообразованию в самой циркуляционной трубе. Их недостатком также является жёсткое крепление кипятильных труб, не допускающее значительной разности тепловых удлинений труб и корпуса аппарата.

АППАРАТЫ С ПОДВЕСНОЙ НАГРЕВАТЕЛЬНОЙ КАМЕРОЙ

В аппарате такого типа нагревательная камера имеет собственную обечайку и свободно установлена в нижней части корпуса аппарата. Греющий пар подаётся через трубу и поступает в межтрубное пространство нагревательной камеры, снизу которой отводится конденсат. Поступающий на выпаривание раствор опускается вниз по каналу кольцевого поперечного сечения, образованному стенками обечайки подвесной камеры и стенками корпуса аппарата. Раствор поднимается по кипятильным трубам, и таким образом, выпаривание происходит при естественной циркуляции раствора.

Рис. 2

Вторичный пар проходит брызгоуловитель и удаляется сверху аппарата. Отделённая от вторичного пара жидкость сливается по трубам. Для периодической промывки аппарата в него подводится вода, которая распределяется с помощью перфорированной трубы.

Благодаря свободному подвесу нагревательной камеры устраняется опасность нарушения плотности соединения кипятильных труб с трубными решётками вследствие разности тепловых удлинений труб и корпуса аппарата. Подвесная нагревательная камера может быть относительно легко демонтирована и заменена новой. Однако это достигается за счёт некоторого усложнения конструкции аппарата; кроме того, расход металла на единицу поверхности теплообмена для этих аппаратов выше, чем для аппаратов с центральной циркуляционной трубой.

Интенсивность циркуляции в аппаратах с подвесной нагревательной камерой (как и аппаратах с центральной циркуляционной трубой) недостаточна для эффективного выпаривания высоковязких и особо кристаллизующихся растворов, обработка которых приводит к частым и длительным остановкам этих аппаратов для очистки рабочих поверхностей.

АППАРАТЫ С ВЫНОСНЫМИ ЦИРКУЛЯЦИОННЫМИ ТРУБАМИ

Циркуляция раствора может быть усилена, если раствор на опускном участке циркуляционного контура будет лучше охлаждаться. Этим увеличивается скорость естественной циркуляции в выпарных аппаратах с выносными циркуляционными трубами. При расположении циркуляционных труб вне корпуса аппарата диаметр нагревательной камеры может быть уменьшен по сравнению с камерой аппарата, а циркуляционные трубы компактно размещены вокруг нагревательной камеры. Также за пределы сепарационного пространства аппарата вынесен и центробежный брызгоуловитель для осушки вторичного пара.

Рис .3

Конструкции таких аппаратов несколько более сложны, но в них достигается более интенсивная теплопередача и уменьшается расход материала.

АППАРАТЫ С ВЫНОСНОЙ НАГРЕВАТЕЛЬНОЙ КАМЕРОЙ

При размещении нагревательной камеры вне корпуса аппарата имеется возможность повысить интенсивность выпаривания не только за счёт увеличения разности плотностей жидкости и парожидкостной смеси в циркуляционном контуре, но и за счёт увеличения длины кипятильных труб. Аппарат с выносной нагревательной камерой работает при более интенсивной естественной циркуляции, обусловленной тем, что циркуляционная труба не обогревается, а подъёмный и опускной участки циркуляционного корпуса имеют значительную высоту. Выносная нагревательная камера легко отделяется от корпуса аппарата, что облегчает и ускоряет её чистку и ремонт. Ревизию и ремонт нагревательной камеры можно производить без полной остановки аппарата, если присоединить к его корпусу две камеры.

Рис. 4

Исходный раствор поступает под нижнюю трубную решётку нагревательной камеры и, поднимаясь по кипятильным трубам, выпаривается. Вторичный пар отделяется от жидкости в сепараторе. Жидкость опускается по не обогреваемой циркуляционной трубе, смешивается с исходным раствором, и цикл циркуляции повторяется снова. Вторичный пар, пройдя брызгоуловитель, удаляется сверху сепаратора.

Скорость циркуляции в аппаратах с выносной нагревательной камерой может достигать 1,5 м/сек., что позволяет выпаривать в них концентрированные и кристаллизующиеся растворы, не опасаясь слишком быстрого зарастания поверхности теплообмена. Благодаря универсальности, удобству эксплуатации и хорошей теплопередачи аппараты такого типа получили широкое распространение.

В некоторых конструкциях выпарных аппаратов с выносной нагревательной камерой циркуляционная труба отсутствует.

В этом случае выпаривание происходит за один проход раствора через нагревательную камеру, т.е. аппарат работает как прямоточный.

Выпарные аппараты прямоточного типа непригодны для выпаривания кристаллизующихся растворов.

АППАРАТЫ С ВЫНЕСЕНОЙ ЗОНОЙ КИПЕНИЯ

При скоростях 0,25 - 1,5 м/сек. с которыми движется раствор в аппаратах с естественной циркуляцией не удаётся предотвратить отложение твёрдых осадков на поверхности теплообмена. Поэтому требуется периодическая остановка аппарата для отчистки, что связано со снижением их производительности и увеличением стоимости эксплуатации. Зарастание поверхности теплообмена при выпаривании кристаллизующихся растворов можно значительно уменьшить путём увеличения скорости циркуляции раствора и вынесением зоны его кипения за пределы нагревательной камеры.

В аппарате с вынесенной зоной кипения выпариваемый раствор поступает снизу в нагревательную камеру и, поднимаясь по трубам (длиной 4-7 метров) вверх, вследствие гидростатического давления не закипает в них. По выходе их кипятильных труб раствор поступает в расширяющуюся кверху трубу вскипания установленную над нагревательной камерой в нижней части сепаратора. Вследствие понижения давления в этой трубе раствор вскипает и, таким образом, парообразование происходит за пределами поверхности нагрева.

Циркулирующий раствор опускается по наружной не обогреваемой трубе. Упаренный раствор отводится из кармана в нижней части сепаратора. Вторичный пар, пройдя отбойник и брызгоуловитель, удаляется сверху аппарата. Исходный раствор поступает либо в нижнюю часть аппарата (под трубную решётку нагревательной камеры), либо сверху в циркуляционную трубу.

Вследствие большой поверхности испарения, которая создается в объеме кипящего раствора, и частичного самоиспарения капель, унесенных вторичным паром, значительно снижает брызгоунос. Кипящий раствор не соприкасается с поверхностью теплообмена, что уменьшает отложение накипи.

Аппараты с вынесенной зоной кипения могут эффективно применяться для выпаривания кристаллизующихся растворов умеренной вязкости.

ПРЯМОТОЧНЫЕ (ПЛЕНОЧНЫЕ) АППАРАТЫ

Принципиальное отличие этих аппаратов от аппаратов с естественной циркуляцией состоит в том, что выпаривание в них происходит при однократном прохождении выпариваемого раствора по трубам нагревательной камеры. Таким образом, выпаривание осуществляется без циркуляции раствора. Кроме того, раствор выпаривается, перемещаясь (на большей части высоты кипятильных труб) в виде тонкой пленки по внутренней поверхности труб. В центральной части труб вдоль их оси движется вторичный пар. Это приводит к резкому снижению температурных потерь обусловленных гидростатической депрессией.

Эти аппараты весьма чувствительны к неравномерной подаче раствора, а чистка длинных труб малого диаметра затруднительна. Поэтому прямоточные (пленочные) аппараты вытесняются вертикальными выпарными аппаратами с циркуляцией раствора [1].

ВЫПАРНОЙ АППАРАТ ДЛЯ ВЫПАРИВАНИЯ КОНЦЕНТРИРОВАННЫХ РАСТВОРОВ

Аппарат состоит из греющей камеры, над которой расположена камера вскипания. В верхней части камеры вскипания размещены концентрические перегородки, образующие кольцевые каналы. Из камеры вскипания парожидкостная смесь поступает в сепаратор, откуда жидкость возвращается в греющую камеру по циркуляционной трубе через приемник для кристаллов. В греющей камере происходит только подогрев раствора, а кипит он в каналах между перегородками. Эти перегородки упорядочивают поток вскипающей жидкости и препятствуют образованию пульсаций и вредных циркуляционных токов в зоне кипения.

В описанном аппарате достигается большая скорость циркуляции (до 3,3 м/с вместо 1-1,5 м/с в обычных аппаратах с естественной циркуляцией). Это наряду с отсутствием кипения в трубах приводит к значительному уменьшению выделений накипи на поверхности теплообмена. Такой аппарат наиболее пригоден для выпаривания концентрированных, кристаллизующихся и вязких растворов [6].

ОБОСНОВАНИЕ ВЫБОРА АППАРАТА С ВЫНЕСЕННОЙ ГРЕЮЩЕЙ КАМЕРЫ

Задачей конструирования выпарного аппарата является возможно полное удовлетворение трех основных комплексных требований: технологических, конструктивно-эксплуатационных и оптимальных технических и технико-экономических показателей [7].

Требования радиохимического производства: герметичность оборудования, исключающая возможность загрязнения радионуклидами помещений, персонала и окружающей среды; надежность эксплуатации оборудования; возможность при необходимости проводить ремонтные работы в условиях излучения; выполнять сложные и дорогостоящие работы по дезактивации оборудования, коррозионная стойкость. Отсюда, в частности, следует ориентировка на применение аппаратов без движущихся частей, лимитирующих обычно надежность их эксплуатации.

В промышленности наиболее часто применяют вертикальные выпарные аппараты. Их достоинства: компактность, естественная циркуляция (благодаря наличию циркуляционных труб), значительная кратность циркуляции, малая занимаемая площадь, большое паровое пространство, удобство оборудования [5].

Для упаривания достаточно больших количеств (десятки кубических метров в сутки) ВАО применяется выпарной аппарат с организованной циркуляцией за счет подвода тепла в греющей камере, вынесенной за пределы кубовой части аппарата. В таких аппаратах, однако, возможно смешение раствора с чистым греющим паром из-за меньшей сопротивляемости коррозии тонкостенных греющих труб, а также сварных швов трубной доски, разделяющих эти продукты. Аппараты с вынесенной кожухотрубчатой греющей камерой за счет более высоких коэффициентов теплопередачи и компактного расположения греющих труб при габаритных одинаковых размерах имеют большую производительность, чем аппараты с рубашкой.

Сравнительно большая производительность выпарных аппаратов с вынесенной греющей камерой позволяет проводить процесс упаривания в них непрерывно и использовать для очистки соковых паров более эффективные очистные устройства - тарельчатые колонны [2].

Выпарные аппараты с вынесенной греющей камерой облегчают чистку и ремонт аппарата благодаря хорошему доступу к трубкам аппарата. Это является одним из важных преимуществ выпарного аппарата с вынесенной греющей камерой [4].

Благодаря всем этим качествам, для выпаривания первых рафинатов завода РТ, в нашей технологии, будем использовать выпарные аппараты с вынесенной греющей камерой.

ЭКСПЛУАТАЦИЯ ВЫПАРНЫХ АППАРАТОВ И ПРОИЗВОДСТВЕННЫЙ КОНТРОЛЬ

Процесс выпаривания может производиться периодически и непрерывно. При периодическом нагревании в аппарат заливается небольшое количество раствора, который нагревается до кипения, после чего начинается процесс выпаривания. В процессе выпаривания непрерывно повышается концентрация и температура кипения раствора, так как последняя зависит от концентрации. По мере испарения воды уровень раствора в аппарате понижается. Выпаривание ведут до достижения заданной конечной концентрации раствора.

При непрерывном выпаривании уровень раствора и его температура не изменяются во времени. Раствор обычно находится в аппарате при своей конечной концентрации (или очень близкой к ней); для устойчивой работы в аппарате должно содержаться значительное количество жидкости, чтобы поступление слабого раствора не снижало заметно концентрацию раствора, находящегося в аппарате [6].

Производственный контроль осуществляется путем измерения параметров технологического процесса контрольно-измерительными приборами и путем анализа отбираемых проб технологических растворов и газо-аэрозольных выбросов.

Параметрами технологического процесса, которые измеряются приборами, являются:

уровень растворов;

температура раствора в кубовой части сепаратора;

расход раствора;

давление в греющей камере

разряжение в сепараторе;

концентрация и плотность растворов;

расход флегмы на очистные тарелки;

расход раствора ингибитора;

мощность экспозиционной дозы;

перепад давления на тарелках.

Все эти параметры измеряются первичными преобразователями различного типа, установленными в аппаратах и на коммуникациях. Сигналы от первичных преобразователей поступают на измерительные приборы, которые расположены в щитовом помещении и на ПЭВМ (с недельным архивом), по монитору которого оператор контролирует процесс упарки [9].

ВЫБОР КОНСТРУКЦИОННОГО МАТЕРИАЛА ДЛЯ ВЫПАРНОГО АППАРАТА И ЗАЩИТА ОТ КОРРОЗИИ

Материалы для изготовления химических аппаратов нужно выбирать в соответствии со спецификой их эксплуатации, учитывая при этом возможное изменение исходных физико-химических свойств материалов под воздействием рабочей среды, температуры и протекающих химико-технологических процессов.

Выбор материала надо начинать с уточнения рабочих условий: температуры, давления, концентрации обрабатываемой среды. При выборе материала для изготовления аппарата необходимо учитывать следующие: механические свойства материала, технологичность в изготовлении, химическую стойкость против коррозии, теплопроводность и др. Хорошая свариемость материалов также является одним из необходимых условий их применения, так как при современной технологии химического аппаратостроения основной способ выполнения неразъемных соединений - сварка.

Главным же требованием для материалов химических аппаратов является их коррозионная стойкость, так как она определяет долговечность химического оборудования. Для изготовления химической аппаратуры должны использоваться конструкционные материалы, скорость коррозии которых не превышает 0,1-0,5 мм/год [16].

Растворы, направляемые на упаривание, азотнокислые и содержат высокие концентрации коррозионно-опасных примесей, главным образом ионы переменной валентности (Fe, Cr, Ni).

Использование коррозионно-стойких сплавов для изготовления греющих камер и сепараторов позволяет повысить ресурс работы выпарных аппаратов.

В настоящее время отсутствуют коррозионно-стойкие материалы, обладающие необходимым комплексом свойств и способные обеспечить надежную длительную работу в средах, которые получаются в кубовых частях выпарных аппаратов.

В качестве конструкционного материала для сильно окислительных сред, содержащих ионы переменной валентности и хлор-ион, целесообразно использовать титан и его сплавы.

Титан проявляет высокую коррозионную стойкость при эксплуатации в азотнокислых средах, длительно находящихся в контакте с ним [9].

В качестве конструкционного материала используем титановый сплав ВТ1-0. Приведем некоторые характеристики этого сплава.

Сплав ВТ1-0 - технически чистый (без каких-либо примесей).

Механические свойства сплава ВТ1-0 [15]:

Марка сплава

Свойства


Предел прочности, кг/мм2

Предел текучести, кг/мм2

Относительное удлинение, %

Относительное сужение, %

Ударная вязкость, кг/см2

ВТ1-0

45-60

38-50

не менее 25

не менее 50

7


Однако и титановый сплав в высоко кипящих растворах азотной кислоты может корродировать со скоростью 0,5-1,0 мм/год.

Снижение скорости коррозии титана может быть достигнуто только при введении в раствор ингибитора.

Наиболее эффективным ингибитором является хром (Сг+6). Путем растворения соли бихромата натрия или бихромата калия получают раствор ингибитора с массовой концентрацией (1,0-1,5) г/л. Продукт ингибитора через дозирующее устройство добавляется во флегму с расходом (12-15) л/ч. При этом массовая концентрация хрома во флегме составляет не менее 10 мг/л.

Добавка ингибитора снижает скорость коррозии титана до 0,02 мм/год.

При работе выпарного аппарата допускается не более чем на 0,5 часа прерывать подачу ингибитора во флегму [9].

ХАРАКТЕРИСТИКА РАСТВОРА, ПОСТУПАЮЩЕГО НА УПАРИВАНИЕ

В процессе переработки твэлов получаются значительные объемы азотнокислых растворов, содержащих уран, плутоний, нептуний, америций, стронций-90, цезий-137 и другие радионуклиды. Концентрирование этих растворов методом упаривания позволяет получать минимальные объемы растворов и регенерировать содержащуюся в них азотную кислоту.

По данной технологии происходит сокращение объемов отходов методом упаривания рафинатов комплекса РТ, технологических растворов отделения резки и растворения твэлов, азотнокислых растворов комплекса «С», сорбатов от переработки растворов твэлов БН, вторичных рафинатов и реэкстрактов от переработки упаренных растворов и сливов из химлаборатории.

В общем виде растворы поступающие на упаривание представляют собой системы типа «азотная кислота - вода - нитраты металлов». Упаривание таких растворов является частным случаем процессов экстракционной дистилляции, т.е. процессов дистилляции двойной системы, компоненты которой летучи в присутствии третьего нелетучего компонента. В нашем случае летучими компонентами являются азотная кислота и вода, а роль нелетучего компонента играют нитраты металлов. В процессе упаривания азотная кислота отгоняется с водяным паром, а нитраты металлов концентрируются в кубовом остатке. Степень отгонки азотной кислоты в процессе упаривания и концентрация ее в кубовом остатке зависит от концентрации нитратов металлов и азотной кислоты в исходном растворе и разрежении в выпарном аппарате.

При высоком разрежении степень отгонки азотной кислоты уменьшается, однако мы сознательно повышаем разрежение с целью снижения температуры упаривания и соответственно, степени коррозии выпарных аппаратов.

Степень концентрирования при упаривании в системах «азотная кислота - вода - нитраты металлов» определяется растворимостью нитратов в растворах азотной кислоты, и могут ограничиваться коррозионным воздействием кубового остатка на материалы трубок греющей камеры. Процесс ведут таким образом, чтобы не происходило выпадение солей в осадок и, чтобы была приемлемая скорость коррозии материала выпарного аппарата.

В системе «азотная кислота - вода» концентрация азотной кислоты в равновесных парах меньше, чем в жидкости, а температура кипения (при постоянном давлении) повышается с увеличением концентрации азотной кислоты. В системе «азотная кислота - вода - нитраты металлов» концентрация азотной кислоты в равновесных парах выше из-за высаливающего действия нитратов металлов. При достаточно высоких концентраций нитратов металлов концентрация азотной кислоты в паре может увеличиваться на столько, что станет выше, чем ее концентрация в жидкости. Способность нитратов «высаливать» азотную кислоту в паровую фазу позволяет в процессе упаривания довольно полно отгонять ее, а также существенно уменьшать ее концентрацию в кубовом остатке.

Кроме нитратов металлов в растворах, поступающих на выпаривание, содержится ряд неорганических и органических микрокомпонентов, которые могут осложнить проведение процесса: вызвать пенообразование, выпадение осадков или инкрустацию греющей поверхности аппарата. В процессе упаривания ТБФ разлагается с образованием ДБФ, МБФ, фосфорной кислоты и их солей, которые могут вызывать образование осадков, что в свою очередь может привести к потере ценных компонентов.

Скорость разложения увеличивается с увеличением концентрации и температуры.

Если в растворе находятся катионы металлов, то происходит образование солей алкилфосфорных кислот. Составной частью осадков, образующихся при упаривании, являются алкилфосфаты циркония, железа, хрома, а также четырех валентного плутония и нептуния.

Для вывода осадков и накипи, отложившихся на стенках аппаратов и датчиков КИП, необходимо периодически проводить отмывку аппаратов щелочно-перекисными растворами и азотной кислотой.

ТБФ и ГХБД, содержащиеся в рафинатах в растворенном виде при упаривании более чем на 90% отгоняются с паром в конденсат. Оставшийся в кубовой части ТБФ накапливается в виде продуктов разложения [9].

ТЕХНОЛОГИЯ ПРОЦЕССА УПАРИВАНИЯ

Первичный раствор (-1-) после регенерации твэлов поступает в баки АТ-08016 и АТ-08015, где происходит отстой в течение двух часов, для разделения органической и жидкой фаз, с целью обеспечения пожаровзрывобезопасности. Исходный раствор из аппаратов с заданной производительностью дозируется в выпарной аппарат АТ-08002. В этот же аппарат в процессе выпаривания подается:

ингибитор (раствор К2Сг2О7) с массовой концентрацией (1,0-1,5) г/л и с расходом (12-15) л/ч, для снижения скорости коррозии выпарного аппарата (-2-);

флегма на тарелки с производительностью 1 м3/ч, для очистки парогазовой фазы от радионуклидов (-3-);

греющий пар, для нагрева исходного раствора (-4-).

После выпаривания конденсат (-5-) направляется в бак-сборник AT-08068, кубовый остаток (-7-) в бак-сборник AT- 08028. Парогазовая фаза (-6-) поступает в ректификационную колонну AT-08007, куда также подается флегма для доочистки азотной кислоты от примесей.

После ректификации соковый конденсат (-8-) поступает в бак-распределитель AT-08077, в котором происходит измерение рН (концентрация азотной кислоты должна быть не больше 2 г/л). Соковый конденсат (-10-) поступает в бак-нейтрализатор AT-08088, куда подается раствор Na2CO3 с концентрацией 100 г/л (-9-) , происходит реакция нейтрализации, после чего измеряется РН (рН должен быть в пределе 7-8). Далее сброс в условно чистую канализацию.

Регенерированная азотная кислота поступает в бак-сборник AT- 08084, где происходит усреднение. Отбирается химическая проба (концентрация азотной кислоты должна быть 580-630 г/л ), после чего азотная кислота поступает в технологический процесс.

Смотри приложение рис. 1

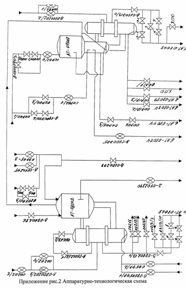
АППАРАТУРНО-ТЕХНОЛОГИЧЕСКАЯ СХЕМА ПРОЦЕССА

Исходный раствор из баков AT-08015 и AT-08016 через вентили В-0804547/1 и В-0804547/2 подается в низ греющей камеры. В межтрубное пространство через вентили В-0800202/1, В-0800202/3 и В-0800202/4 подается «глухой» пар под давлением. Для поддержки давления в аппарате предусмотрена сдувка. Через вентили В-0800206/1 и В-0800206/2 подается компрессорный воздух, для создания избыточного давления более 0,6 атм. При нагревании греющим паром происходит вскипание раствора в кипятильных трубочках и жидкость как бы «всплывает» вверх и тем самым утягивает за собой холодный раствор из трубки. Кипящий раствор выбрасывается в сепаратор, где происходит разделение парожидкостной фазы на пар (HNO3 и Н2О) и жидкость (соли металлов). Не испаренная часть попадает обратно в греющую камеру через нижнюю циркуляционную трубу. Там она смешивается со свежей порцией раствора. Таким образом, греющая камера работает как тепловой циркуляционный насос. Движение в аппарате идет за счет разности плотностей и кипения раствора. Упаренный раствор непрерывно или периодически (в зависимости от коэффициента концентрирования) через вентиль В-0802840 выводится из сепаратора по трубопроводу в аппарат сборник кубового остатка в AT-08028.

Отделенный пар, проходя вверх по тарелкам сепаратора, орошается флегмой (дистиллированная вода), подаваемой в сепаратор через вентили В-0800245 и В-0809745-3, для очистки паров вторичного пара от радионуклидов, вместе с флегмой подается К2Сг2О7 (хромпик), для снижения скорости коррозии аппарата, через вентили В-0804740/1, В-0804740/2 и В-0804740/3. Стекающая по тарелкам в куб выпарного аппарата флегма, поглощает часть азотной кислоты, тем самым, повышая ее концентрацию в кубовом остатке.

Сконденсированный пар из греющей камеры через вентиль В-0800213 и другие вспомогательные вентиля выводится в аппарат AT-08068.

Очищенный пар выдается через трубопровод на ректификацию в аппарат AT-08007. Ректификационная колонна также снабжена тарелками орошаемые флегмой, которая подается в верхнюю часть колонны через вентили В-0800740/1, в-0800740/2, В-0800740/3, В-0800740/4 и в нижнюю часть колонны через вентили В-0800740/1, В-0800740/2, В-0800740/3, В-0800742/1 для доочистки парогазовой фазы.

Флегма, стекающая по тарелкам в куб ректификационной колонны, попадает в греющую камеру через нижнюю циркуляционную трубу. Где она греющим паром, подаваемым через вентили В-0800702/1 и В-0800702/2, доводится до кипения и возвращается в сепаратор ректификационной колонны.

Кислота с тарелок через вентиль В-0800745 выводится в аппарат AT-08084.

Кубовый остаток (соковый конденсат) через вентили В-0800745/3, В-0800746 в аппарат AT-08044.

Сконденсированный пар греющей камеры ректификационной колонны через вентиль В-0800713/0 и другие вспомогательные вентиля поступают в аппарат AT-08068.

Оставшаяся в ректификационной колонне азотная кислота выводится через В-0800717/2 в AT-08084, через в-0800717/3 в AT-08089, и через вентиль В-0800717 в AT-08044.

РАСЧЕТ ПОВЕРХНОСТИ ТЕПЛООБМЕНА ГРЕЮЩЕЙ КАМЕРЫ НА ЗАДАННУЮ ПРОИЗВОДИТЕЛЬНОСТЬ

ДАНО:

. Производительность выпарного аппарата G=5 м3/ч.

. Состав и массовая концентрация компонентов в исходном растворе: (HNO3)=150 г/л(NaNO3)=10 г/л(Al(NO3)3)=20 г/л(Fe+3)=1 г/л(ТБФ)=200 мг/л(парафин)=150 мг/л

bоб=3,7*1012 Бк/л (Cs, Sr, РЗЭ)

МЭД=1*103 мкр/с×л

. Куп=4

. Расход флегмы (конденсата при t=30°C)=1,0 м3/ч=1000 кг/ч (т.к. концентрации Fe+3, ТБФ, парафина малы, то при расчёте ими можно пренебречь)

РАСЧЁТ:

. Перевод 5 м3/ч в кг/ч

Для того, чтобы перевести 5 м3/ч в кг/ч необходимо знать плотность раствора.

rр-ра=r1*n1+r2*n2+r3*n3+r4*n4

r1, r2, r3, r4 - плотности компонентов, входящих в раствор (г/л);, n2, n3, n4 - массовые доли компонентов.

rр-ра=0,82*996+0,15*1080+0,01*1014,4+0,02*1004,9=1008,96 г/л=1008,96 кг/м3. G1=5 м3/ч=5*1008,96=5044,8 кг/ч

. Теплоёмкость раствора

В аппарате непрерывного действия раствор находится при постоянной концентрации, близкой к конечной.

С1=С2

Ср-ра=n1*c1+n2*c2+n3*c3+n4*c4

, n2, n3, n4 - массовые доли компонентов;

с1, с2, с3, с4 - теплоёмкости компонентов.

Ср-ра=0,193*57,27+0,386*1085,2+0,15*3578,3+0,271*4194,2=2103,4 Дж/кг*град

. Материальный баланс

=G2+W (по всему количеству вещества)*a1=G2*a2 (по растворенному веществу)

- начальное количество раствора;- конечное количество раствора;- начальная концентрация;- конечная концентрация;- количество выпаренного растворителя (воды);

G2 =

5044.8

=1261.2 кг/ч - т.к. Куп=4



4



= G1 - G2 =5044,8 - 1261.6=3783,6 кг/ч

т.к. мы имеем дополнительно еще и флегму (Gф =1000 кг/ч), то=3783,6+1000=4783,6 кг/ч

a2 =

G1*a1

(формула для нахождения конечной концентрации)


G1 - W


a2 (HNO3)=

5044,8*150

=2892 г/л


5044,8 - 4783.6



т.к. большая часть азотной кислоты вместе с водой уходит с ПГФ, то в кубовом остатке (с учетом разбавления) остается так же 150 г/л.

a2(NaNO3)=

5044,8*10

=193 г/л


5044,8 - 4783.6


a2(Al+3) =

5044,8*20

=80 г/л (это если бы HNO3 не отгонялась)


5044,8 - 4783.6



.Определение температурной депрессии и температуры кипения раствора

а) повышение температуры кипения раствора по сравнению с чистым растворителем при атмосферном давлении

∆t р-ра =0,52* m/М

- массовое содержание соли (г/л)

М - массовый вес (г/моль)

∆t р-ра(NaNO3)=0,52*

193

=1,18


84,99


∆t р-ра(HNO3)=0,52*

150

=1,24


63


∆t р-ра(Al(NO3)3)=0,52*

80

=0,94


212,98



∆t р-ра =3,36

б) если известна температурная депрессия раствора при атмосферном давлении, то можно найти температурную депрессия при любом давлении по приближенной формуле Тищенко:

∆t' р-ра =16.2*

Т2

*∆t р-ра


r


16.2*

Т2

= К


r



Т - абсолютная температура кипения чистого растворителя - воды при данном давлении, К;- теплота испарения воды при данном давлении, Дж/кг;

Р=0,6 ат, давление в аппарате;

К (при Р=0,6 ат)=0,91;

∆t' р-ра =0,91*3,36=3,1кип =80,9+3,1=84 (ºС)

где температура кипения воды при Р=0,6ат равна 80,9

в) гидростатическая депрессия

гидростатическая депрессия раствора достигается тем, что нижние слои в аппарате кипят при более высокой температуре, чем верхние, из-за гидравлического давления столба жидкости

∆t" р-ра =1÷3 ºС

г) гидравлическая депрессия

гидравлическая депрессия учитывает повышение давления в аппарате из-за гидравлических потерь при переходе вторичного пара через ловушку и выходной трубопровод

∆t"' р-ра =1ºС

д) суммарная температурная депрессия

∑∆t р-ра =∆t' р-ра +∆t" р-ра +∆t"' р-ра = 3,1+3+1=7,1

е) температура кипения раствора при давлении 0,6атр-ра = t р-ля +∑∆t р-ра =80,9+7,1 =88 (ºС)

5. Тепловой баланс выпарного аппарата

а) приход тепла:

Q1=D*λ (с греющим паром)=G1*C1*t1 (с поступающим раствором)

- количество греющего пара;

λ - теплосодержание (энтальпия) греющего пара;- количество поступившего раствора;

С1 - теплоемкость раствора;- начальная температура раствора;

б) расход тепла:

=W*I (на испарение растворителя)= (G1-W)*C2*t2 (на унос концентрированным раствором)= D*tконд (на унос конденсатом греющего пара)

- количество выпаренного растворителя;- теплосодержание вторичного пара;

С2 - теплоемкость концентрированного раствора;- температура кипения раствора;

в) составляем уравнение теплового баланса

D*λ+G1*C1*t1= W*i+(G1 - W)*C2*t2+D*tконд+Qn

г) вычисление расхода греющего пара

D=

W*i+(G1 - W)*C2*t2 - G1*C1*t1+Qn


λ - tконд

D=

W*i+G1*C2*t2- W*C2*t2- G1*C1*t1


λ - tконд

D=

W*(i -C2*t2 )+ G1*C1*(t2 - t1)+Qn


λ - tконд

=4783,6 кг/ч =667/9 ккал/кг =2798,5*103 Дж/кг

С1=С2=2103,4 Дж/кг*град = 88 ºС= 5044,8 кг/ч = 30 ºС

λ = 633,3 ккал/кг =2653,53*103 Дж/кг конд = 70 ºС= 0 (потери тепла в окружающую среду)

D=

4783,6*(2798,5*103 - 2103,4*88) + 5044,8*2103,4*(88 - 30)

=


2653,53*103 - 70


=

1,4*1010 +6,2*108

=5,3*103 кг/ч


2653,46*103



д) вычисление количества затраченного тепла

Q = D*(λ - tконд)

= 5,3*103 *(2653,53*103 - 70) = 1,4*1010 Дж/ч

. Определение полезной разности температур

∆tн = Т - tо

∆tк = Т - t2

∆tн - начальная разность температур;

∆tк - конечная разность температур;- температура греющего пара;о - температура поступающего раствора;- температура кипения раствора;

∆tн = 159 - 30=129 ºС

∆tк = 159 - 88=71 ºС

если

∆tmax

≤ 2, то ∆tпол =

∆tн - ∆tк

 


∆tmin


2

 

 если

∆tmax

≤ 2, то ∆tпол =

∆tmas - ∆tmin


∆tmin


2*lg ∆tmas /∆tmin


∆tпол - полезная разность температур;

∆tmax - наибольшая (максимальная) разность температур;

∆tmin - наименьшая (минимальная) разность температур;

∆tmax

=

129

= 1,8 < 2

∆tmin


71


∆tnno =

129+71

= 100 ºС

 


2


 


. Определение коэффициентов теплоотдачи и теплопередачи

К=


1/а1+δ /λ+1/а2


а1 - коэффициент теплоотдачи от теплоносителя к стенке;

а2 - коэффициент теплоотдачи от стенки к кипящей жидкости;

δ - толщина стенки;

λ - коэффициент теплопроводности стенки;

а) найдем коэффициент теплоотдачи от теплоносителя к стенке (при турбулентном движении пленки конденсата)

Pr=

3600*μ*g*c


λ


λ - теплопроводность конденсата;

γ - удельный вес конденсата;

γ = p*g

- плотность конденсата;- ускорение свободного падения;

μ - вязкость конденсата;- критерий Прандтля;

с - теплоемкость конденсата;

с, γ, μ - определяем при средней температуре пограничной пленки;

= 0,5*(tп +tc1 )

п - температура пара;- температура стенки;

∆ tc1 = tcc1 -

tcc


2

tcc1 = tcc2 ± tcc

tcр2 =

∆tн - ∆tк

=100 ºС


2


∆tcc =

∆tmax - ∆tmin

=

129 - 71

=97 ºС


2,3* lg ∆tmax /∆tmin


2,3* lg 129/71


tcc1 = 100+97 = 197 ºС= 197 - 97/2 = 148,5 ºС= 0,5*(159 - 148,5) = 5,25 ºС


Р = 0,9124 г/см3 = 912.4 кг/м3 = 9,81 м/сек2

μ = 0,179*10-3 н*сек/м2

с = 4,3 Дж/кг*град

=

=

б) вычисление коэффициента теплоотдачи от стенки трубы нагревательной камеры к выпариваемому раствору

а2 = 22*Р0,58*∆t2,23

Р - давление;

∆t - разность температур;

∆t = ∆tср - ∆tж = 148,5 - 88 = 60,5 ºС

Р = 0,6 ат

а2 = 22*0,60,58 *60,52,23 = 230751,44 (ккал/м2*ч*град ) = 9,7*108 (Дж /м2 *ч*град)

в) вычисление коэффициента теплоотдачи

К=

1


1/а1+δ /λ+1/а2


а1 = 1,4*1012 Дж /м2 *ч*град

а2 = 9,7*108 Дж /м2 *ч*град

δ = 3*10-3 м

λ = 5440 Дж /м2 *ч*град

К=

1

=

1

=


1/1,4*1012 +0,003/5440+1/9,7*108


1,52*10-13 +5.5*10-7 + 1,03*10-9


= 1813333,3 (Дж /м2 *ч*град)


. Определение поверхности теплоотдачи

F=

Q


K*∆t*t

- количество тепла переданного от пара к раствору при выпаривании;

К - коэффициент теплопередачи;

∆t - полезная разность температур;

t - время процесса;=1,4*1010 Дж/ч

К=1813333.3 Дж /м2 *ч*град

∆t=100 ºС

t=1 ч

F=

1,4*1010

=78 м2


100*1813333,3*1



. Вычисление количества трубок

n=

F


- поверхность теплообмена греющей камеры выпарного аппарата;т - площадь трубного пространства;

т=l*Рт

Рт=2*p*R

=0,019 м

p=3,14=4 м

Рт=2*3,14*0,019=0,12 мт=4*0,12=0,477 м2

n=

78

=164


0,477



Вывод:

В процессе расчета получили данные, характеризующие процесс выпаривания в выпарном аппарате. А именно:

температуру кипения исходного раствора tкип =88 ºС

расход греющего пара D=5,3 т/ч

поверхность теплоотдачи греющей камеры F=78 м2

количество трубок в греющей камере n=164

РАСЧЕТ ЧИСЛА КОЛПАЧКОВО-СИТЧАТЫХ ТАРЕЛОК ДЛЯОБЕСПЕЧЕНИЯ ПОЛУЧЕНИЯ РЕГЕНЕРИРОВАННОЙ АЗОТНОЙ КИСЛОТЫ С МЭД = 0,005 мкр/с.л.

Таблица изменения концентраций паровой и жидкой фазы при различных температурах

Содержание HNO3 в весовых %

Содержание HNO3 в мол. долях

Ткип. ºС

∆tкип.

∆t ¢кип.

Т ¢кип.

аж

ап

Ya





1

2

3

4

5

6

7

8

15

1

0,048

0,13

103,4

3,4

3,1

84

24,2

2,16

0,083

0,16

106,5

6,5

5,9

86,8

33,0

5,19

0,12

0,42

112,0

12,0

10,9

91,8

49,8

19,85

0,22

0,86

118,5

18,5

16,8

97,7

61,0

41,0

0,31

0,95

121,5

21,5

19,5

100,4

65,21

65,10

0,35

0,97

121,8

21,8

19,8

100,7

68,4

68,4

0,38

0,97

121,9

21,9

19,9

100,8

70,1

84,0

0,4

0,98

121,5

21,5

19,5

100,4

76,5

92,0

0,48

0,99

118,0

18,0

16,4

97,3

80,0

97,0

0,53

0,99

112,0

12,0

10,9

91,8

85,2

98,0

0,62

0,99

99,0

- 1

 - 0,91

80

90,2

99,7

0,72

0,997

90,5

 - 9,5

 - 8,6

72,3

96,0

99,9

0,87

0,999

85,5

 - 14,5

 - 13,2

67,7


Расчетные формулы:

пересчет весовых долей в мольные доли

Ха =

а/Ма


а/Ма+b/Мb

Yа=

а*Ха

 


1+(а-1)*Ха

 


. расчет температурной депрессии при атмосферном давлении

∆t=Tкип.р-ра - Ткип.р-ля

. расчет температурной депрессии при давлении 0,6ат.

∆t'=16.2*

Т2

*∆t=К*∆t


r


4. нахождение температуры кипения раствора при давлении 0,6ат.

Т'кип =Т'кип.р-ля+∆t'

аж, ап, в - весовые доли компонентов;

Ха, Yа - молярные доли компонентов;

Ма, Мb - молекулярные веса компонентов;

К=

Т2

*16,2 - находим в таблице


r



Построение графика изменения составов жидкости и пара от температуры

Смотри приложение рис. 3

Построение графика зависимости паровой и жидкой фазы. Для определения числа ступеней изменения концентрации в колонне

Смотри приложение рис. 4

. Построение рабочей линии

для построения рабочей линии найдем флегмовое число R=β*Rmin

Rmin =

Xd - Yf


Yf - Xf


β - коэффициент избытка флегмы;- содержание легколетучего компонента в дистилляте;- содержание легколетучего компонента в исходной жидкости;

β = 1,2÷2,5- содержание легколетучего компонента в паре, равновесном с жидкостью;=1,8*7,6-13.5

Rmin =

0,93 - 0,15

=

0,78

=7,6


0,15 - 0,048


0,102



б. для построения рабочей линии найдем число киломолей питания на 1 кмоль дистиллята

F =

Xd - Xw


Xf - Xw

- мольная доля легколетучего компонента в кубовом остатке;

F =

0,93 - 0,0054

=

0,9546

=21,7


0,0048 - 0,0054


0,426



в. уравнение рабочей линии для верхней части колонны

Y1 =

R

*X+

Xd

 


R+1


R+1

 

Y1 =

13,5

*X+

0,93

=0,93*Х+0,064


13,5+1


13,5+1



г. Уравнение рабочей линии для нижней части колонны

Y2 =

R+F

*X -

F-1

*Хw

 


R+1


R+1


 

Y2 =

13,5+21.7

*X -

21,7-1

*0,0054=2,4*Х-0,0077


13.5+1


13,5+1



д. найдем точку пересечения рабочих линий верхней и нижней части колонны: 0,93*Х+0,064=2,4*Х-0,0077=0,93*0,048+0,064=0,11

,47*Х=0,071

Х=0,048

Точка (0,048; 0,11) пересечения рабочих линий верхней и нижней части колонны

Строим рабочие линии на графике (смотри приложение рис.2)

Построение ступеней изменения концентрации

Число ступеней изменения концентрации находим путем построения ступенчатой линии между кривой равновесия фаз и рабочей линии в диапазоне от Хd до Хw (смотри приложение рис.2)

Число действительных тарелок

Число действительных тарелок в колонне получаем по уравнению:

n=ε*nc

ε - число действительных тарелок, приходящихся на одну ступень изменения концентрации;

 ε =

1


ηi


ηi - КПД тарелки

ε =

1

=1,33


0,75


=1?33*7=9,3

Получили 10 действительных тарелок

В процессе расчета получили необходимое число тарелок для получения регенерированной азотной кислоты с МЭД=0,005 мкр/с*л.

Число ступеней концентрации nc =7;

Число действительных тарелок n =10.

ТЕХНИКО-ЭКОНОМИЧЕСКАЯ ЧАСТЬ

Технико-экономический расчет содержит перечень затрат на проведение упаривания 1 м3 исходного раствора и себестоимость 1 т регенерированной азотной кислоты, включает в себя:

затраты на вспомогательные материалы;

энергозатраты;

основная и дополнительная зарплата;

отчисления на ФОТ;

амортизационные отчисления;

общепроизводственные расходы.

ЗАТРАТЫ НА ВСПОМОГАТЕЛЬНЫЕ МАТЕРИАЛЫ

Наименование статей затрат

Единица измерения

Цена за единицу, руб.

Количество

Стоимость при упарке 1 м3 раствора, руб.

Сода

кг/м3

1,19

6

7,14

Бура

15,96

1,08

17,24

ИТОГО

24,38


ЭНЕРГОЗАТРАТЫ

Наименование статей затрат

Единица измерения

Цена за единицу, руб.

Количество

Стоимость при упарке 1 м3 раствора, руб.

Греющий пар

т/м3

296,07

2,056

608,73

Осветленная вода

м3

1,45

82,5

119,625

Очищенная вода

м3

28,78

82,5

2374,35

ИТОГО

3102,7


ОСНОВНАЯ И ДОПОЛНИТЕЛЬНАЯ ЗАРПЛАТА

Должность

Кол-во человек

Месячный оклад, руб.

Премия 25%

Районный коэффициент

Зарплата в месяц, руб.

Инженер-технолог

1

7332

1833

2841,15

12006,2

Сменный инженер-технолог

6

6689

1672,3

2592

65719,8

Оператор

6 разряд

6

4937

1327,5

2057,6

52170,6


7 разряд

6

5310

1234,3

1913,1


Аппаратчик

4 разряд

6

4075

1018,8

1579

48506,4


5 разряд

6

4448

1112

1723,6



6 разряд

6

4937

1234,3

1913,1


Слесарь по КИПиА

6

4448

1112

1723,6

43702,8

Слесарь-ремонтник

6

4448

1112

1723,6

43702,8

Общая зарплата в месяц

26580816

Зарплата при упарке 1 м3 раствора

322,97


ОТЧИСЛЕНИЯ НА ФОТ

Наименование статей затрат

Проценты

Сумма

Отчисление в пенсионный фонд

28

90,43

Отчисления в фонд соцстраха

5,4

17,44

Отчисление на медицинское страхование

3,6

11,63

Отчисление в Госфонд содействия занятости

1,5

4,84

ИТОГО

124,34


АМОРТИЗАЦИОННЫЕ ОТЧИСЛЕНИЯ

Перечень оборудования

Балансовые стоимости, руб.

Норма амортизации, %

Амортизационные отчисления

Выпарная установка

1111,11

18

200

Трубопровод

337,33

18

60,72

Вентили

166,66

18

30

ИТОГО

290,72


КАЛЬКУЛЯЦИЯ ЦЕХОВОЙ И ЗАВОДСКОЙ СЕБЕСТОИМОСТИ ЗАТРАТ НА ПРОВЕДЕНИЕ ПРОЦЕССА

Наименование статей затрат

Сумма


Затраты на вспомогательные материалы

24,38


Энергозатраты

3102,7


Основная и дополнительная зарплата

322,97


Отчисления на ФОТ

124,34


Амортизационные отчисления

290,72


Общепроизводственные расходы (190% от п.п.1-5)

7343,72


Общепроизводственная себестоимость

11208,83


Общехозяйственные расходы (20% от п.7)

2241,77


Общехозяйственная себестоимость

13450,6


Налоги и отчисления (5,5% от п.9)

739,8


Полная себестоимость продукции (сумма п.п.7,9,10)

25399,2


Плановые накопления (25% от п.11)

6349,80


Оптовая цена (сумма п.п.11, 12)

31749,0


НДС (20% от п.13)

6349,8


Отпускная цена (сумма п.п.13, 14)

38098,83


ТЕХНИКА БЕЗОПАСНОСТИ

. ОРГАНИЗАЦИЯ ПРОВЕДЕНИЯ РЕМОНТА ВЫПАРНОГО АППАРПТА

Остановка цеха или отделения связана с предварительной дезактивацией аппаратов и коммуникаций, загрязненных радионуклидами и устранение выявленных дефектов [24].

В случае выхода из строя одного или нескольких аппаратов производится дезактивация только этих аппаратов и связанных с ними коммуникаций.

Подготовка оборудования к ремонту складывается из проведения следующих операций:

освобождение аппаратов и коммуникаций от производственных растворов;

отмывка аппаратов и коммуникаций от урана и плутония;

дезактивация аппаратов, коммуникаций и каньонов от радионуклидов;

водная промывка аппаратов, коммуникаций и каньонов для удаления дезактивирующих растворов с поверхностей оборудования.

Процесс дезактивации заключается в основном в растворении осадков и десорбции радионуклидов при одновременном растворении загрязненного поверхностного слоя металла. Для успешной дезактивации оборудования необходимо удаление с поверхностей всех органических пленок, которые оказывают экранизирующее действие, препятствующее десорбции радионуклидов [9].

Перед сдачей в ремонт технологического оборудования оно должно быть отключено или отглушено от действующих коммуникаций с составлением схем отключения или отглушения [27].

При выведении выпарного аппарата в ремонт издается акт на сдачу выпарного аппарата в ремонт, в котором указывается, что аппарат уже отмыт десорбирующими растворами, промыт водой, отглушен от действующих коммуникаций согласно схеме отключения и сдается в ремонт бригаде УКР РМЦ для устранения дефектов, так же указывается время работы на ремонтных площадках в каньоне [25].

Ремонт оборудования, как правило, производится по технологическим картам или технологиям ремонта в соответствии с действующими системами ППР оборудования, ТУ, ГОСТ, ОСТ и нормалями.

При ремонте оборудования, на которые отсутствуют технологические карты ремонта, следует руководствоваться имеющейся в подразделении ремонтной технической документацией.

Сроки проведения ремонта определяются план-графиком ППР и графиком проведения работ.

Последовательность и полнота ремонта определяется технологической картой ремонта и дефектной ведомостью или содержанием работ в соответствии с системой ППР оборудования, действующей в подразделении [27].

По окончании ремонта составляется акт об окончании ремонта аппарата, где указывается период выполнения ремонта аппарата. Здесь же указываются работы, выполненные в результате ремонта, в том числе гамма-дефектоскопическое обследование сварных швов и окисловка аппарата в течение 72 часов и гидро-испытание наливом воды до переполнения.

После чего делается вывод, что выпарной аппарат, коммуникации и запорная арматура герметичны и аппарат можно пустить в работу [26].

. ОБЕСПЕЧЕНИЯ БЕЗОПАСНОСТИ ПРОВЕДЕНИЯ РАБОТ В ЕМКОСТЯХ И КАНЬОНАХ

К чистке, осмотру и внутреннему ремонту закрытых емкостей и каньонов допускаются только лица мужского пола не моложе 18 лет, прошедшее медицинское освидетельствование в установленном порядке, обучены безопасным методам и приемом работы, прошедшие стажировку под руководством опытных рабочих, оформленных приказом руководителя подразделения о допуске к самостоятельной работе, проинструктированные по технике безопасности [19].

Утверждающим допуск является главный инженер завода, начальник смены завода, начальник цеха, начальник отдела, начальник лаборатории или их заместители, сменный инженер технолог первой категории. Утверждающий допуск принимает решение о необходимости проведения работ, проверяет достаточность намеченых мероприятий, обеспечивающих безопасное проведение работ, определяет возможную допускаемую величину воздействия на персонал, утверждает допуск.

Допускающий к работе - лицо ответственное за проведение технологического процесса на участке. Обязанности: определяет возможность остановки технологической операции, предусматривает дополнительные мероприятия по безопасности условий труда, проверяет выполнение оргтехмероприятий, разрешает начало и окончание работ, проверяет чистоту и качество уборки рабочего места после окончания работы, проверяет правильность оформления допуска.

Составляет оргтехмероприятия, обеспечивает безопасное проведение работ и определяет виды СИЗ и защитных приспособлений, оформляет допуск - руководитель работ (руководитель, специалист цеха, отделения, здания, участка, где производится работа) [20].

Все работающие внутри закрытых емкостей должны быть обеспечены соответствующей одеждой, обувью, индивидуальными средствами защиты и спасательным снаряжением.

Все средства защиты должны быть перечислены в наряде допуска.

При проведения инструктажа и проверки знаний основное внимание следует уделять опасным моментам в работе, практическому умению пользоваться средствами индивидуальной защиты, а также оказанию первой медицинской помощи.

Лица, работающие внутри емкости, где находились едкие или ядовитые вещества обязаны знать первые признаки отравления этими веществами, правило эвакуации пострадавшего из емкости.

Дважды в год (весной и осенью) должна проводиться проверка водопроводных и канализационных колодцев на загазованность.

Люки колодцев, камер подземных коммуникаций должны быть закрыты крышками и обвалованы.

Запрещается у люка емкости оставлять инструменты, материалы и прочее во избежание падения их вниз.

Для спуска рабочего в емкость и подъема из нее допускается применение приставной лестницы, проверка исправности, устойчивости и надежности, закрепления которой по месту производится ответственным руководителем работ.

. ОРГАНИЗАЦИЯ РАБОТ ПО ЛИКВИДАЦИИ РАЗЛИВОВ РАДОАКТИВНЫХ РАСТВОРОВ

При возникновении аварийной ситуации - разлит радиоактивный раствор - необходимо:

предупредить окружающих;

покинуть участок радиационной опасности, выключив рабочие установки и вентиляцию;

немедленно сообщить о случившемся руководителю работ, ответственному за радиационную безопасность и инженеру по технике безопасности.

Лицо, ответственное за радиационную безопасность, при помощи радиометрических приборов определяет размеры аварийной зоны.

Все лица входящие в аварийную зону по указанию ответственного за радиационную безопасность обязаны надеть дополнительную защитную одежду, обувь, респираторы «лепесток» и т. п. при выходе их снять.

Вход в аварийную зону и проведение, каких-либо работ по дезактивации в ней допустим только с разрешения ответственного за радиационную безопасность по специальному допуску с указанием допустимой продолжительности работы и необходимых средствах индивидуальной защиты.

В случае разлива радиоактивного раствора необходимо засыпать его песком, после того, как раствор впитается, песок собрать и поместить его с помощью специальных приспособлений в новую герметичную упаковку (полиэтиленовый мешок, герметическая капсула и т.п.). Провести дезактивацию поверхности. Обмыв поверхности надлежит делать сверху вниз или от более чистых участков - к более грязным.

Обрабатываемая поверхность после дезактивации специальными моющими средствами промытая водой, протирается сухой тряпкой и протирается радиометрическими приборами [28,29,30].

. ОБЕСПЕЧЕНИЕ РАДИАЦИОННОЙ БЕЗОПАСНОСТИ

Обеспечение безопасных условий работы на радиохимических предприятиях имеет особое значение, т.к. радиоактивные излучения в дозах, превышающих предельно допустимые, вредно воздействуют на организм человека.

Меры, предусмотренные для охраны здоровья от внешнего и внутреннего облучения:

биологическая защита, снижающая мощность дозы облучения до безопасного уровня;

дистанционное управление процессами из щитовых помещений с помощью контрольно-измерительных приборов и электроприводов на вентилях;

максимально возможная герметизация оборудования и коммуникаций, размещение аппаратов в изолированных каньонах;

механизация ремонтных работ;

организация радиационного контроля с помощью стационарной централизованной установки «Система»;

очистка технологического воздуха и воздуха вытяжной вентиляции на очистных устройствах.

При нормальном ходе технологического процесса, т.е. при строгом соблюдении требований регламента, норм, предварительных извещений, эксплутационных инструкций, во всех рабочих помещениях и помещениях второй зоны обеспечиваются нормальные условия труда, при которых исключена возможность повышения радиационного воздействия на персонал [9].

. ОБЕСПЕЧЕНИЕ ПОЖАРОВЗРЫВО БЕЗОПАСНОСТИ ПРИ НОРМАЛЬНОМ ХОДЕ ТЕХНОЛОГИЧЕСКОГО ПРОЦЕССА

Пожаровзрывоопасными являются процессы, при которых возможно возникновение пожаровзрывоопасных ситуаций при каких-либо не предвиденных отклонениях от нормального хода технологического процесса.

Потенциально взрывоопасными являются следующие процессы:

упаривание продуктов, содержащих помимо азотной кислоты и нитратов органические компоненты;

временное или постоянное хранение высокоактивных растворов и суспензий.

щелочное осаждение и ферроцианидная очистка продуктов, содержащих органические компоненты;

упаривание щелочных растворов.

Опасность вышеперечисленных процессов представляет как газовая фаза, которая может содержать за счет радиолиза горючие газы, так и жидкая фаза, в которой присутствуют окислители и органические вещества [31].

ЗАКЛЮЧЕНИЕ

отход атомный энергетика выпарной

Целью дипломного проекта является технологический расчет греющей камеры выпарного аппарата из титанового сплава ВТ1-0 и вычисление числа колпачково-ситчатых тарелок для получения регенерированной азотной кислоты с МЭД = 0.005 мкр/с*л.

В процессе работы было произведено:

выбор типа аппарата;

выбор метода выпаривания;

обзор перерабатываемого сырья;

обзор технологической и аппаратурно-технологической схемы процесса выпаривания;

обзор контрольно-измерительных приборов;

составлены материальный и тепловой баланс;

вычислено число колпачково-ситчатых тарелок;

технико-экономический расчет.

В результате работы выбрали выпарной аппарат с вынесенной греющей камерой с естественной циркуляцией. Выпаривание ведется под вакуумом.

Применение вынесенной зоны кипения дает возможность применять аппарат при выпаривании пенящихся растворов, в частности с содержанием ТБФ и ГХБД, а также удобство ремонта труб греющей камеры. Применение естественной циркуляции позволяет предохранять поверхность труб от накипи. Выпаривание под вакуумом снижает температуру кипения раствора и дает возможность использовать для обогрева пар низкого давления. Применение вакуума также позволяет увеличить полезную разность температур между паром и кипящим раствором, что уменьшает поверхность теплообмена, скорость коррозии и габариты аппарата. Выбранный титановый сплав ВТ1-0, как конструкционный материал, дает возможность значительно снизить скорость коррозии, благодаря свойству титана выступать в качестве ингибитора коррозии.

ЛИТЕРАТУРА

1.     Касаткин А.Г. Основные процессы и аппараты химической технологии. М.: Химия, 1997 г. С. 366-397.

2.       Никифоров А.С., Куличенко В.В., Жихарев М.И. Обезвреживание жидких радиоактивных отходов. М.: Энергоатомиздат, 1985 г.

.         Кеспер Г. Ядерная энергетика. М.: Энергоатомиздат, 1986 г. С.185.

.         Чернобыльский И.И. Выпарные установки. Издательство киевского университета, 1960 г. С. 149.

.         Чернобыльский И.И. Машины и аппараты химических производств. М.: Машиностроение, 1975 г. С.202-204.

.         Плановский А.Н., Рамм В.М., Коган С.З. Процессы и аппараты химической технологии. М.: Химия, 1968 г.

.         Кичигин М.А., Костенко Г.Н. Теплообменные аппараты и выпарные установки. М.: Государственное энергетическое издательство, 1955 г.

.         Машины и аппараты химических производств. / Под ред. В.Н. Соколова. Л.: Машиностроение, 1982 г.

.         Регламент

.         Кувшинский М.Н., Соболева А.П. Курсовое проектирование по предмету процессы и аппараты химической промышленности. М.: Высшая школа, 1968 г. С. 111-132

.         П.Павлов К.Ф., Романков П.Г., Носков А.А. Примеры и задачи по курсу процессов и аппаратов химической технологии. Л.: Химия, 1969 г. С. 279-286

.         Рабинович В.А., Хавин З.Я. Краткий химический справочник. Л.: Химия, 1978 г.

.         Справочник химика. М.: Госхимиздат, 1962 г. Том 1.

.         Справочник химика. М.: Химия, 1964 г. Том 3.

.         15.Томашов Н.Д., Альтовский P.M. Коррозия и защита титана. М.: Госхимиздат, 1963 г.

.         Альперт Л.З. Основы проектирования химических установок. М.: Высшая школа, 1982 г.

.         Справочник. Свойства неорганических соединений. Л.: Химия, 1983 г.

.         Краткий справочник физико-химических величин. Под редакцией К.П. Мищенко, А.А. Равделя. Л.: Химия, 1974 г.

.         Сборник инструкций по охране труда. Часть 1, издание 7 переработанное, 1990 г.

.         Инструкция № 42-235. Организация работ по допускам ТБ-1, ТБ-2 в подразделениях завода (дополнения к инструкции № 42 «сборника инструкций по технике безопасности»).

.         Справочник. Теплофизические свойства твердых веществ.

.         Н.И.Гальперин, выпарные аппараты. М.-Л.: Госхимиздат, 1997 г.

.         Е.И. Таубман. Выпаривание. М.: Химия, 1982 г.

.         Решение от 04.02.98 №35/441

.         Акт от 05.07.99 № 4-221. На сдачу в ремонт выпарного аппарата AT-08003.

.         Акт от 20.01.99 № 4-20. Об окончании ремонта AT 08001.

.         Сборник инструкций по технике безопасности. Часть 2.

.         Сборник инструкций по охране труда. Часть 1. Издание 7, переработанное, 1990 г.

.         Нормы радиационной безопасности НРБ-76/87. Издание 3, переработанное и дополненное. М.: Энергоатомиздат, 1988 г.

.         Нормы радиационной безопасности НРБ-96. Издание официальное. М.: Госкомсанэпиднадзор России, 1996 г.

.         Технологическая инструкция. Обеспечение пожаровзрывобезопасности в отделениях 8, 51, 52, 57, 69, цеха 4.

.         Нормы технологического режима упаривания рафинатов в отделении 8. Том 2.

Приложение 1

Приложение 2


Похожие работы на - Переработка отходов атомной энергетики методом упарки

 

Не нашли материал для своей работы?
Поможем написать уникальную работу
Без плагиата!
Без нейросетей!